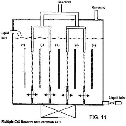
Patente
UNIDAD DE ALMACENAMIENTO
DE ENERGÍA ELÉCTRICO QUE UTILIZA TECNOLOGÍAS DE CIRCUITO
INTEGRADO Y DE CERÁMICA PARA REEMPLAZO DE BATERÍAS ELECTROQUÍMICAS
Esta patente muestra un método de almacenamiento
eléctrico que es presunto para impulsar un coche eléctrico para un viaje de 500
millas en un precio que toma sólo cinco minutos para completar. Este documento
es una copia muy ligeramente expresada con otras palabras del original. Ha sido
indicado por Mike Furness que mientras un cinco minuto recargan es factible, no
es práctico, pidiendo cables con un diámetro de seis pulgadas. También, el
concepto de recargar estaciones tan sugirió es también bastante improbable como
el suministro eléctrico necesario rivalizaría con el de una central eléctrica. Sin
embargo, si el tiempo de cobro fue ampliado al tiempo de la noche, entonces
esto permitiría la variedad de conducción sustancial durante el tiempo de día.
EXTRACTO
Una Unidad de Almacenamiento de energía eléctrico
(EESU) tiene como un material de base un bario alto-permittivity, modificado
por composición titanate polvo de cerámica. Este polvo es doble cubierto de la
primera capa que es el óxido de aluminio y el segundo magnesio de calcio de
capa aluminosilicate cristal. Los componentes del EESU son fabricados con el
uso de técnicas de fabricación de cerámica clásicas que incluyen la imprenta de
pantalla que alterna multicapas de electrodos de níquel y bario modificado por
composición alto-permittivity titanate polvo, sinterización a un cerrar-poro
cuerpo poroso, seguido del apretamiento caliente-isostatic a un cuerpo sin
vacío. Los componentes son configurados en una serie de múltiples capas con el
uso de una técnica de soldar-golpe como la tecnología de permiso para
proporcionar una configuración paralela de componentes que tiene la capacidad
de almacenar la energía eléctrica en la variedad de 52 kWH. El peso total de un
EESU con esta variedad del almacenamiento de energía eléctrico es
aproximadamente 336 libras.
FONDO DE LA INVENCIÓN
1. Campo de la Invención
Esta invención está relacionada generalmente con
dispositivos de almacenamiento de energía, y está relacionada más en particular
con componentes de cerámica altos-permittivity utilizados en una configuración
de serie para la aplicación en dispositivos de almacenamiento de energía
eléctrica altos extremos.
2. Descripción del Arte Relevante
El motor de combustión interno los vehículos
impulsados (ICE) tiene como sus fuentes de energía eléctricas un sistema de
batería y generador. Este sistema eléctrico impulsa a los accesorios de
vehículo, que incluyen la radio, luces, calefacción, y aire acondicionado. El
generador es conducido por un cinturón y sistema de polea y un poco de su poder
también es usado para recargar la batería cuando el ICE está en la operación. La
batería al principio proporciona el poder eléctrico requerido de hacer
funcionar un motor eléctrico que es usado para girar el ICE durante la
operación inicial y el sistema de ignición.
Las
baterías más comunes en el uso hoy son:
Ácido
de plomo inundado,
Ácido
de plomo de gel sellado,
Cadmio
de níquel (Ni-canalla),
Metal
de Níquel Hydride (NiMH), y
Zinc
de níquel (Ni-Z).
Las
referencias en el sujeto de baterías electrolchemical incluyen lo siguiente:
Guardian, Inc., "Product Specification": Feb. 2, 2001;
K. A.
Nishimura, "NiCd
Ovonics, Inc., "Product Data Sheet": no date;
Evercel, Inc., "Battery Data SheetModel 100": no date;
S. R. Ovshinsky et al., "Ovonics NiMH Batteries: The Enabling Technology for Heavy-Duty Electrical and Hybrid Electric Vehicles", Ovonics publication 2000-01-3108: Nov. 5, 1999;
B.
Cada tipo específico de la batería tiene
características, que lo hacen cualquiera más o menos deseable de usar en una
aplicación específica. El coste es siempre un factor principal y la batería
NiMH encabeza la lista en el precio con la batería de plomo inundada que es el
más barato. El Evercel fabrica la batería Ni-Z y por un proceso patentado, con
la reclamación de tener la proporción de poder por libra más alta de cualquier
batería. Ver la Mesa 1 abajo para comparaciones entre varias baterías. Lo que
es perdido en la traducción de coste es el hecho que las baterías NiMH ceden
casi dos veces la interpretación (densidad de energía por peso de la batería)
que hacen baterías de plomo convencionales. Un inconveniente principal a la
batería NiMH es el precio de autodescarga muy alto aproximadamente de 5 % a 10
% por día. Este haría la batería inútil en unas semanas. La batería de Ni-canalla
y la batería de plomo también tienen la autodescarga pero esto está en la
variedad aproximadamente de 1 % por día y ambos contienen materiales
arriesgados como el cadmio ácido o muy tóxico. El Ni-Z y las baterías NiMH
contienen el hidróxido de potasio y este electrólito en concentraciones
moderadas y altas es muy cáustico y causará quemaduras severas a tejido y
corrosión a muchos metales como beryllium, magnesio, aluminio, zinc, y lata.
Otro factor que debe ser considerado haciendo una
comparación de batería es el tiempo recargar. Las baterías de plomo requieren
que un muy largo recargue el período, no menos de 6 a 8 horas. Las baterías de
plomo, debido a su maquillaje químico, no pueden sostener la corriente alta o
el voltaje continuamente durante el cobro. El plomo platea dentro del calor de
batería rápidamente y chulo muy despacio. Demasiado calor causa una condición
conocida como "gassing" donde el hidrógeno y los gases de oxígeno son
liberados de la gorra de abertura de la batería. Con el tiempo, el gassing reduce la eficacia
de la batería y también aumenta la necesidad del mantenimiento de batería, es
decir, requiriendo la adición de agua de ionizada o destilada periódica. Las
baterías como el Ni-canalla y NiMH no son como susceptible para calentarse y
pueden ser recargadas en menos tiempo, teniendo corriente alta en cuenta o
cambios de voltaje que pueden traer la batería de un estado de 20 % de carga a
un estado de 80 % del precio en sólo 20 minutos. El tiempo para recargar
totalmente estas baterías puede ser más de una hora. Común a todas las baterías
de día presentes es una vida finita, y si ellos son totalmente descargados y
recargados en una base regular su vida es reducida bastante.
RESUMEN DE LA INVENCIÓN
De acuerdo con la encarnación preferida ilustrada,
la invención presente proporciona una unidad de almacenamiento de energía
eléctrico única que tiene la capacidad de almacenar cantidades altas extremas
de la energía.
Un aspecto de la invención presente es que los
materiales usados para producir la unidad de almacenamiento de energía, EESU,
no son el explosivo, corrosivo, o arriesgado. El material de base, un bario
modificado por composición calcinado alto-permittivity titanate polvo es un
polvo inerte y es descrito en las referencias siguientes: S. A. Bruno, D. K.
Swanson, y yo. Quemadura, J. Son Ceram. Soc. 76, 1233 (1993); P. Hansen,
Estados Unidos. Acariciar. El No 6,078,494, publicado el 20 de junio de 2000. El metal más rentable que puede ser usado
para los caminos de conducción es el níquel. El níquel como un metal no es
arriesgado y sólo se hace un problema si esto está en la solución como en la
deposición de níquel electroless. Ninguno de los materiales EESU explotará
siendo recargado o afectado. Así el EESU es un producto seguro cuando usado en
vehículos eléctricos, autobuses, bicicletas, tractores, o cualquier dispositivo
que es usado para el transporte o realizar el trabajo. También podría ser usado
para almacenar el poder eléctrico generado de células voltaic solares u otras
fuentes alternativas para aplicaciones residenciales, comerciales, o
industriales. El EESU también permitirá el poder que hace un promedio de
centrales eléctricas que utilizan SPVC o tecnología de viento y tendrá la
capacidad de proporcionar esta función almacenando la energía eléctrica
suficiente de modo que cuando el sol no es shinning o el viento no sople ellos
pueden encontrar las exigencias de energía de sitios residenciales,
comerciales, e industriales.
Otro aspecto de la invención presente es que las
especificaciones de inicial de EESU no degradarán debido a ser totalmente
descargado o recargado. El ciclismo profundo el EESU por la vida de cualquier
producto comercial que puede usarlo no hará que las especificaciones EESU sean
degradadas. El EESU también puede ser rápidamente cobrado sin dañar el material
o reducir su vida. El tiempo de ciclo para cobrar totalmente 52 kWH EESU
estaría en la variedad de 4 a 6 minutos con la refrigeración suficiente de los
cables de alimentación y uniones. Este y
la capacidad de un banco de EESUs para almacenar energía suficiente de
suministrar 400 vehículos eléctricos o más con un precio solo permitirán a
estaciones de energía eléctricas que tienen los mismos rasgos que las
estaciones de gasolina de día presentes para los coches de HIELO. El banco de
EESUs almacenará la energía entregada a ello de la rejilla de alimentación para
servicios auxiliares de día presente durante la noche cuando la demanda es baja
y luego entregar la energía cuando la demanda golpea un pico. El banco de
energía EESU culpará durante los tiempos máximos, pero en un precio que es
suficiente para proporcionar un precio lleno del banco durante un período de 24
horas o menos. Este método del poder eléctrico que hace un promedio reduciría
el número de centrales eléctricas de poder requeridas y la energía de cobro
también podría venir de fuentes alternativas. Estas estaciones de entrega de
energía eléctrica no tendrán los riesgos de la gasolina explosiva.
Aún otro aspecto de la invención presente es que
la capa de magnesio de calcio y óxido de aluminio aluminosilicate cristal en el
bario modificado por composición calcinado titanate polvo proporciona muchos
rasgos de realce y capacidades industriales al material de base. Estos
materiales de capa tienen la avería de alta tensión excepcional y cuando
cubierto en el susodicho material aumentará el voltaje de avería de la cerámica
comprendida de las partículas cubiertas de 3×106 V/cm del material de base no cubierto a
alrededor 5×106 V/cm o más alto. La referencia siguiente indica la fuerza de avería
dieléctrica en V/cm de tales materiales: J. Kuwata et al., "Propiedades
Eléctricas de Películas delgadas de Óxido de Perovskite-tipo Listas por
Chisporroteo de RF", Jpn. J. Appl. Phys., la Parte 1, 1985, 24 (Suppl. 24-2,
Proc. Int. Encontrar. Ferroelectr., 6o), 413-15. Esta avería de muy alta
tensión asiste en el permiso de EESU de cerámica de almacenar una cantidad
grande de la energía debido a lo siguiente: energía almacenada E = CV2 / 2, Fórmula 1,
como indicado en F. Chamusca et al., "Propiedades de capacitancia de
Dieléctricos", Física de Universidad, Addison-Wesley Publishing Company,
Inc: diciembre de 1957: pps 468-486, donde C es la capacitancia, V son el
voltaje a través de los terminales EESU, y E es la energía almacenada. Este
indica que la energía del EESU aumenta con el cuadrado del voltaje. Fig.1 indica
que una doble serie de 2230 componentes de almacenamiento de energía 9 en una
configuración paralela que contienen el bario modificado por composición calcinado
titanate polvo. Totalmente el densified componentes de cerámica del este polvo
cubierto de 100 unidades de Angstrom de óxido de aluminio como la primera capa
8 y unas 100 unidades de Angstrom de magnesio de calcio aluminosilicate cristal
como la segunda capa 8 puede ser sin peligro cargado a 3500 V. El número de
componentes usados en la doble serie depende de las exigencias de
almacenamiento de energía eléctricas de la aplicación. Los componentes usados
en la serie pueden variar de 2 a 10,000 o más. La capacitancia total de esta
serie particular 9 es 31 F que permitirán que 52,220 W x h de la energía sean
almacenados como sacado por la Fórmula 1.
Estas capas también asisten en bajar
considerablemente la salida y el envejecimiento de componentes de cerámica
comprendidos del bario modificado por composición calcinado titanate al polvo a
un punto donde ellos no efectuarán la interpretación del EESU. De hecho, el
precio de descarga de EESU de cerámica será inferior que 0.1 % por 30 días que
es aproximadamente una orden de la magnitud más abajo que la mejor batería
electroquímica.
Una ventaja significativa de la invención presente
consiste en que el magnesio de calcio aluminosilicate capa de cristal asiste en
la bajada de la sinterización y temperaturas hot-isostatic-pressing a 800OC.
Esta temperatura inferior elimina la necesidad de usar el platino caro, el
paladio, o la aleación de plata de paladio como el metal terminal. De hecho,
esta temperatura está en una variedad segura que permite que el níquel sea usado,
proporcionando una economía de costes principal en el gasto material y también
uso de poder durante el proceso de hot-isostatic-pressing. También, ya que el
cristal se hace fácilmente deformable y flowable en estas temperaturas a las
que esto asistirá en quitar los vacíos del material EESU durante el proceso de
hot-isostatic-pressing. El fabricante de tales sistemas es el Flow Autoclave
Systems, Inc. Para este producto para ser acertado esto es el mandatario que
todos los vacíos ser quitado para asistir en el contrato de un seguro que la
avería de alta tensión puede ser obtenida. También, el método descrito en esta
patente de cubrir el magnesio de calcio aluminosilicate cristal asegura que el
hot-isostatic-pressed bario modificado por composición doble-cubierto titanate
high-relative-permittivity capa es uniforme y homogéneo.
Aún otro aspecto de la invención presente es que
cada componente del EESU es producido por capas múltiples que imprimen pantalla
de electrodos de níquel con la proyección de la tinta del polvo de níquel. Intercalado
entre electrodos de níquel son capas dieléctricas con la proyección de la tinta
del bario modificado por composición calcinado alto-permittivity doble-cubierto
calcinado titanate polvo. Una imprenta de pantalla dual independiente única y
el sistema secante capa son usados para este procedimiento. Cada tinta de proyección contiene resinas
plásticas apropiadas, agentes tensoactivos, lubricantes, y solventes, causando
rheology apropiado (el estudio de la deformación y el flujo de la materia) para
la imprenta de pantalla. El número de estas capas puede variar según las
exigencias de almacenamiento de energía eléctricas. Cada capa es secada antes
de que la siguiente capa sea la pantalla imprimida. Cada capa de electrodo de
níquel 12 es alternativamente preferentemente alineada a cada uno de dos lados
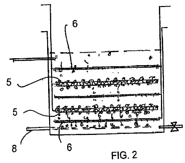
opuestos del componente automáticamente durante este proceso como indicado en Fig.2.
Estas capas son la pantalla imprimida el uno encima del otro en una
manera continua. Cuando el número especificado de capas es conseguido, las
capas componentes son horneadas entonces para obtener por adelante secando la
fuerza de manejo suficiente del cuerpo plástico verde. Entonces la serie es
cortada en componentes individuales a los tamaños especificados.

O bien, el polvo dieléctrico está listo
mezclándose con carpetas plásticas, agentes tensoactivos, lubricantes, y
solventes para obtener una mezcla con rheology apropiado para la cinta echar. En
la cinta echar, la mezcla de carpeta en polvo es sacada por la presión por una
raja estrecha de la altura de abertura apropiada para el grosor deseado de la
capa de cerámica plástica verde en un portador de cinta plástica móvil,
conocido como una web de lámina de doctor coater. Después de secar, para
desarrollar la fuerza de manejo suficiente de la capa de cerámica plástica
verde, esta capa es pelada lejos del portador de cinta plástica. La capa de cerámica plástica verde es cortada
en hojas para encajar el marco que imprime pantalla en el cual el modelo de
electrodo es aplicado con la tinta de níquel. Después de secar del modelo de
electrodo, las hojas son apiladas y luego presionadas juntos para asegurar una
laminación bien avalada. El laminado es cortado entonces en componentes de la
forma deseada y tamaño.

Los componentes son tratados para pasos de
sinterización y la carpeta-burnout. La temperatura de calorífero es despacio
ramped hasta 350OC y sostenido durante un tiempo especificado. Esta
calefacción es llevada a cabo por el período de varias horas para evitar
cualquier agrietamiento y delaminación del cuerpo. Entonces la temperatura es
ramped hasta 850OC y sostenido durante un tiempo especificado. Después
de que este proceso es completado los componentes están correctamente listos
entonces para isostatic caliente que presiona en 700OC y la presión
especificada. Este proceso eliminará vacíos. Después de este proceso, los
componentes son bebidos a lengüetadas por lado entonces en el lado de unión
para exponer los electrodos de níquel preferentemente alineados 12. Entonces
estos lados son bañados en la tinta del polvo de níquel que ha estado listo
para tener rheology deseado. Entonces los conductores de lado de níquel 14 son
bañados en la misma tinta y luego son sujetados con abrazaderas en cada lado de
los componentes 15 que han sido bañados en la tinta de polvo de níquel. Los
componentes son horneados entonces en 800OC durante 20 minutos para
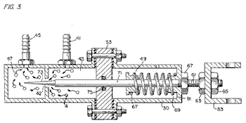
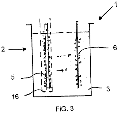
unir el níquel excluye a los componentes como indicado en Fig.3. Los componentes son reunidos entonces en
una serie de primer nivel, Fig.3, con el
uso del labrado apropiado y tecnología de soldar-golpe. Entonces las series de
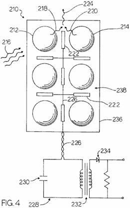
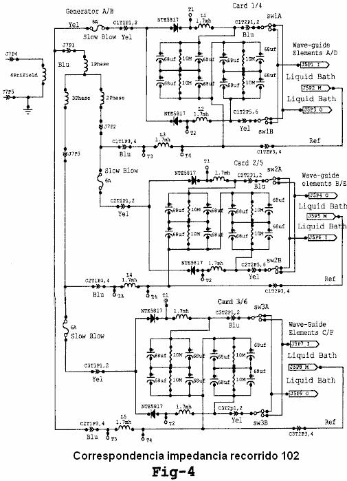
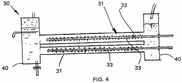
primer nivel son reunidas para formar una serie del segundo nivel, Fig.4, apilando las primeras capas de serie
el uno encima del otro en un modo preferente. Entonces el níquel excluye 18 son
atados en cada lado de la segunda serie como indicado en Fig.4. Entonces el EESU es embalado para
formar su configuración de asamblea final.

Los rasgos de esta patente indican que EESU de cerámica,
como indicado en la Mesa 1, supera la batería electroquímica en cada parámetro.
Esta tecnología proporcionará la capacidad crítica de misión a muchas secciones
de la industria de almacenamiento de energía.
TABLA 1
Los parámetros de cada tecnología para
almacenar Hora de 52.2 kW-Hr de energía eléctrica
son indicados - (datos desde el febrero de
2001 de las hojas de especificación del fabricante).
|
|
NiMH |
LA(Gel) |
Ceramic EESU |
Ni-Z |
|
Peso (libras) |
1,716 |
3,646 |
336 |
1,920 |
|
Volumen (cu. pulgada) |
17,881 |
43,045 |
2,005 |
34,780 |
|
Precio de descarga |
5 % en 30 días |
1 % en 30 días |
0.1 % en 30 días |
1 % en 30 días |
|
Cobro de tiempo (lleno) |
1.5 horas |
8.0 horas |
3 to 6 minutos |
1.5 horas |
|
La vida redujo con el uso de ciclo profundo |
moderado |
alto |
Ninguno |
moderado |
|
Materiales arriesgados |
Sí |
Sí |
Ninguno |
Sí |
Este EESU tendrá el potencial para revolucionar el
vehículo eléctrico (EV) industria, el almacenamiento y uso de la energía
eléctrica generada de fuentes alternativas con el sistema de rejilla de
utilidad presente como una fuente de reserva para sitios residenciales,
comerciales, e industriales, y el punto de energía eléctrico de ventas a EVs. El
EESU sustituirá la batería electroquímica en cualquiera de las aplicaciones que
tienen que ver con las susodichas áreas comerciales o en cualquier área
comercial donde sus rasgos son requeridos.
Los rasgos y las ventajas descritas en las
especificaciones no son todos incluido, y en particular, muchos rasgos
adicionales y las ventajas serán aparentes a una de la habilidad ordinaria en el
arte en vista de la descripción, especificación y reclamaciones hechas aquí. Además,
debería ser notado que la lengua usada en la especificación ha sido
principalmente seleccionada para legibilidad y objetivos educacionales, y no
puede haber sido seleccionada para delinear o circunscribir la materia
inventiva, recurrir a las reclamaciones siendo necesarias de determinar tal
materia inventiva.
BREVE
DESCRIPCIÓN DE LOS DIBUJOS

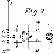
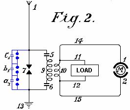
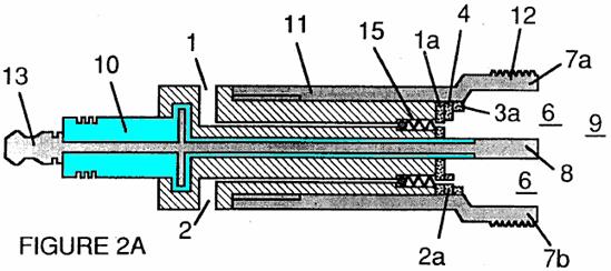
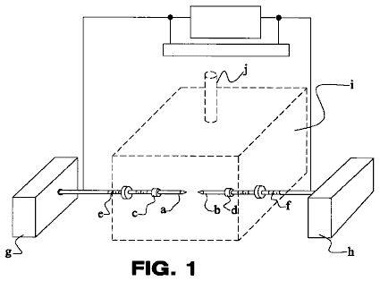
Fig.1 indica un
esquemático de 2320 componentes de almacenamiento de energía 9 conectado en la
paralela con una capacitancia total de 31 Faradios. El voltaje de precio máximo
8 de 3500 V son indicados con el final de cátodo de los componentes de
almacenamiento de energía 9 enganchado al sistema da buenos conocimientos 10.

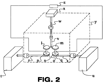
Fig.2 es una vista
lateral de corte transversal del componente de unidad de almacenamiento de
energía eléctrico. Esta figura indica las capas alternadoras de capas de
electrodo de níquel 12 y bario modificado por composición alto-permittivity
titanate capas dieléctricas 11. Esta figura también indica el concepto que se
alinea preferentemente de las capas de electrodo de níquel 12 de modo que cada
capa de almacenamiento pueda ser conectada en la paralela.

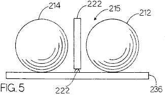
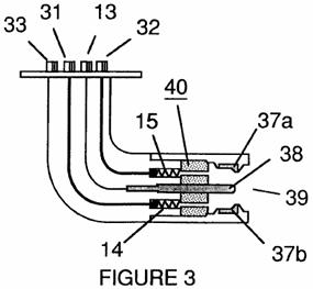
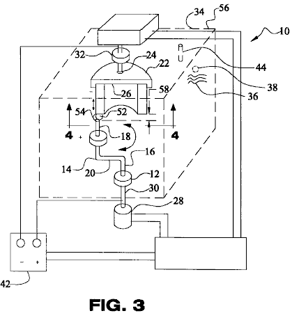
Fig.3 es la vista
lateral de una serie de capa sola que indica que el accesorio de componentes
individuales 15 con el lado de níquel excluye 14 atado a dos cobre
preferentemente alineado que conduce hojas 13.

Fig.4 es una vista
lateral de una serie de doble capa con la serie de cobre que une las barras de
níquel 16 atadura de las dos series vía los bordes de las hojas de conductor de
cobre preferentemente alineadas 13. Esta figura indica el método de atar los
componentes en una serie de múltiples capas para proporcionar el almacenamiento
de energía requerido.
|
Referencia No |
Se refiere a este en
los dibujos |
|
8 |
Voltaje de máximo de sistema de 3500 V |
|
9 |
2320 los componentes de almacenamiento de energía conectaron en la
paralela con una capacitancia total de 31 Faradio |
|
10 |
Tierra de sistema |
|
11 |
Bario modificado por composición calcinado alto-permittivity titanate
capas dieléctricas |
|
12 |
Capas de electrodo de níquel preferentemente alineadas |
|
13 |
Hojas de conductor de cobre |
|
14 |
Barras de lado de níquel |
|
15 |
Componentes |
|
16 |
Serie de cobre que une barras de níquel |
DESCRIPCIÓN DETALLADA DE LAS ENCARNACIONES
PREFERIDAS
Fig.1, Fig.2, Fig.3, y Fig.4 de los dibujos y la
descripción siguiente representan varias encarnaciones preferidas de la
invención presente para objetivos de la ilustración sólo. Un experto en el arte
reconocerá fácilmente de la discusión siguiente aquellas encarnaciones
alternativas de las estructuras y métodos ilustrados aquí pueden ser empleadas
sin marcharse de los principios de la invención descrita aquí. Mientras la
invención será descrita junto con las encarnaciones preferidas, será entendido
que ellos no son queridos para limitar la invención con aquellas encarnaciones.
Al contrario, la invención es querida para cubrir alternativas, modificaciones,
y equivalentes, que pueden ser incluidos dentro del espíritu y el alcance de la
invención como definido por las reclamaciones.
La preparación del bario modificado por
composición calcinado alto-permittivity titanate polvo que es usado para
fabricar el EESU es explicada como sigue. Las sustancias químicas mojadas
prepararon polvos de la pureza alta así como bario modificado por composición
titanate con la distribución de tamaño de partícula estrecha han sido
producidos con ventajas claras sobre aquellos preparados por la reacción
transistorizada de mecánicamente variado, molido por pelota, y calcinó
ingredientes en polvos. La uniformidad compositiva y la uniformidad de tamaño
de partícula alcanzada con un polvo coprecipitated-listo son inmensamente
superiores a esto con un polvo convencional listo. Las microestructuras de
cerámica formada de estas sustancias químicas mojadas calcinadas se prepararon
los polvos son uniformes en el grano ponen la talla y también puede causar el
tamaño de grano más pequeño. Las propiedades eléctricas son mejoradas de modo
que permittivities relativo más alto y aumentara las fuerzas de avería
dieléctricas pueden ser obtenidas. La mejora adicional puede ser obtenida por
la eliminación de vacíos dentro del cuerpo de cerámica sintered con el
apretamiento de isostatic caliente subsecuente.
Los dieléctricos de High-relative-permittivity
tienen problemas inherentes, a saber envejecimiento, fatiga, degradación, y
decaimiento de las propiedades eléctricas, que limitan su aplicación. El uso de
polvos cubiertos por superficie en los cuales la región superficial consiste de
un o dos materiales diferentes en la composición de aquel del polvo vence estos
problemas a condición de que las composiciones sean apropiadamente elegidas.
Entre cerámica, alumina [óxido de aluminio (Al2O3)], y entre gafas,
magnesio de calcio aluminosilicate (CaO.MgO.Al2O3.SiO2) las gafas son los mejores dieléctricos
en términos de tener las fuerzas de avería dieléctricas más altas y sellar las
partículas en polvo dieléctricas high-relative-permittivity para eliminar o
reducir considerablemente sus problemas inherentes.
Un cristal con una composición dada en
temperaturas debajo de su variedad de temperatura de transición de cristal, que
está en la vecindad de su temperatura de punto de tensión, está en una condición
totalmente rígida, pero en temperaturas encima de esta variedad está en una
condición de flujo viscoso, su viscosidad que se disminuye con el aumento de la
temperatura. La aplicación de isostatic caliente que presiona a un cerrar-poro
sintered cuerpo de cerámica poroso comprendido del grosor suficiente el polvo
cubierto por cristal conducirá a vaciar la eliminación a condición de que el
cristal esté en la condición de flujo viscoso donde es fácilmente deformable y capaz
de fluir.
"Las sustancias químicas mojadas" bario
modificado por composición y calcinado listo titanate polvo son en consecuencia
cubiertas de estas capas de, primero, alumina, y segundo, un magnesio de calcio
aluminosilicate cristal. Después de que la primera capa ha sido aplicada por
medios mojados químicos, el polvo es calcinado en 1050OC convertir
al precursor, nitrato de aluminio nonahydrate [Al(NO3)3.9H2O] a óxido de aluminio (corindón) [a-Al2O3]. Entonces
la segunda capa es aplicada por medios mojados químicos con el uso de los precursores
en las cantidades apropiadas de cada uno, y en el etanol absoluto (CH3CH2OH) como el
solvente, mostrado en la mesa de acompañamiento. Después de secar, el polvo es
calcinado en 500OC para convertir la mezcla de precursor a un magnesio de
calcio aluminosilicate cristal. Es importante que la temperatura de calcinación
no sea más alta que el punto de tensión de la composición de cristal
seleccionada para prevenir mantenerse unido del polvo. La capa de cristal tiene
la ventaja adicional de actuar como una ayuda de sinterización y permitir un
considerablemente más abajo encendiendo la temperatura para la densificación
del cuerpo de cerámica en particular durante el paso de hot-isostatic-pressing.
Otra ventaja significativa del magnesio de calcio
aluminosilicate capa de cristal consiste en que la sinterización y las
temperaturas de densificación son suficientemente bajadas para permitir el uso
de electrodos de conductor de níquel en el lugar del platino caro convencional,
paladio, o de aleación de plata de paladio.
Preparación del Bario Modificado por composición
Calcinado Polvo de Titanate es Indicada por los Pasos de Proceso Siguientes.
Una solución de los precursores: Ba(NO3)2, Ca(NO3)2.4H2O, Nd(NO3)3.6H2O, Y(NO3)3.4H2O,
Mn(CH3COO)2.4H2O, ZrO(NO3)2, y [CH3CH(O)COONH4]2Ti(OH)2, como seleccionado de la referencia;
Sigma-Aldrich, Corp., "Guía de Productos químicos Finos y Equipo de
Laboratorio", 2000-2001, en agua de ionizado calentado a 80OC s
hecho en la cantidad proporcionada en el por ciento de peso para cada uno de
los siete precursores como mostrado en la columna más derecha de Tabla 3. Una
solución separada de (CH3)4NOH algo más que es requerido, como mostrado en
Tabla 4, es hecho usando el agua de ionizado, sin el dióxido de carbono
disuelto (CO2) y calentado a 80O-85OC. Las dos soluciones son mezcladas bombeando
las corrientes de ingrediente acaloradas simultáneamente por un mezclador de
avión a reacción fluido coaxial. Una mezcla del polvo co-precipitado es
producida y coleccionada en un buque ahogar. El polvo co-precipitado es fundido
de nuevo en el buque ahogar en 90°-95° C. durante 12 horas y utilización luego
filtrada, lavada de-ionised-water, y secado. O bien, el polvo puede ser
coleccionado por la sedimentación centrífuga. Una ventaja de (CH3)4NOH cuando el
reactivo bajo fuerte es que no hay ningún ión de elemento metálico residuals
para quitar lavando de todos modos. Alguno residual (CH3)4NOH, como
cualquier anión residual de los precursores, es inocuo, porque el retiro por
volatilisation y descomposición ocurre durante el paso de calcinación. El polvo
contenido en una bandeja de cristal de sílice o tubo es calcinado en 1050OC
en el aire. O bien, una bandeja de cerámica alumina puede ser usada como el
contenedor para el polvo durante la calcinación.
TABLA 2
Bario modificado por composición titanate
con fracciones de átomo de elemento metálicas
dado para un resultado óptimo, como
demostrado en la referencia: P. Hansen,
Estados Unidos. Acariciar. El No
6,078,494, publicado el 20 de enero de 2000.
Bario modificado por composición titanate
con
fracciones de átomo de elemento metálicas
como sigue:
|
Elemento Metálico |
Fracción de Átomo |
Peso atómico |
Producto |
Peso % |
|
Ba |
0.9575 |
137.327 |
131.49060 |
98.52855 |
|
Ca |
0.0400 |
40.078 |
1.60312 |
1.20125 |
|
Nd |
0.0025 |
144.240 |
0.36060 |
0.27020 |
|
Total: |
1.0000 |
|
|
100.00000 |
|
|
|
|
|
|
|
Ti |
0.8150 |
47.867 |
39.01161 |
69.92390 |
|
Zr |
0.1800 |
91.224 |
16.42032 |
29.43157 |
|
Mn |
0.0025 |
54.93085 |
0.13733 |
0.24614 |
|
Y |
0.0025 |
88.90585 |
0.22226 |
0.39839 |
|
Total: |
1.0000 |
|
|
100.00000 |
TABLA 4
Cálculo de cantidad mínima de (CH3)4NOH
requerido para 100 g de la mezcla de
precursor
|
Precursor |
FW |
Wt % |
Wt %/FW |
Multiplicador de base de reactivo |
Mol de base requerida |
|
Ba(NO3)2 |
261.34 |
48.09898 |
0.184048 |
2 |
0.368095 |
|
Ca(NO3)2.4H2O |
236.15 |
1.81568 |
0.007689 |
2 |
0.015377 |
|
Nd(NO3)3.6H2O |
438.35 |
0.21065 |
0.000481 |
3 |
0.001442 |
|
Y(NO3)3.4H2O |
346.98 |
0.15300 |
0.000441 |
3 |
0.001323 |
|
Mn(CH3COO)2.4H2O |
245.08 |
0.10806 |
0.000441 |
2 |
0.000882 |
|
ZrO(NO3)2 |
231.23 |
7.34097 |
0.031747 |
2 |
0.063495 |
|
[CH3CH(O)COONH4]2Ti (OH)2 |
294.08 |
42.27266 |
0.143745 |
2 |
0.287491 |
|
|
Total: |
100.00000 |
|
|
0.738105 |
|
Reactivo base fuerte |
|
|
|
|
|
|
(CH3)4NOH |
91.15 |
|
|
|
|
Nota: El peso de (CH3)4NOH requerido
es en consecuencia mínimo de
(0.738105 mol) (91.15 g/mol) =
67.278 g para 100 g de la mezcla de precursor.
Tetramethylammonium hidróxido
(CH3)4NOH es una base fuerte.
Capa de Óxido de Aluminio en Bario
Modificado Calcinado Polvo de Titanate
|
Bario titanate BaTiO3 |
FW 233.19 |
d 6.080 g/cm3 |
|
Óxido de aluminio Al2O3 |
FW 101.96 |
d 3.980 g/cm3 |
Precursor,
nitrato de aluminio nonahydrate,
Para Óxido de Aluminio Calcinado (Al2O3) Capa de 100 Grosor de unidades de
Angstrom en Calcinado Modificado Bario Polvo de Titanate 100 Angstrom units = 10-6 cm 1.0 m2 = 104 cm2
grosor de área de Al2O3 capa de volumen (104 cm2/g)(10-6 cm) = 10-2 cm3/g - - - de polvo calcinado
Patente US 1,540,998 9 de junio 1925 Inventor: Hermann Plauson
CONVERSIÓN DE ENERGÍA ELÉCTRICA ATMOSFÉRICA
Por favor note que este es un extracto expresado con otras palabras de esta
patente. Esto describe en el detalle considerable, métodos diferentes para
abstraer el poder eléctrico utilizable de sistemas aéreos pasivos. Él describe
un sistema con la salida de 100 kilovatios como "un pequeño" sistema.
'Un sistema' tendrá muchas antenas separadas.
Esté ello conocido que, Hermann Plauson, sujeto
Estonio, residiendo en Hamburgo, Alemania, he inventado ciertas mejoras nuevas
y útiles de la Conversión de la Energía Eléctrica atmosférica, de la cual lo
siguiente es una especificación.
Según esta invención, los gastos de la
electricidad atmosférica no son directamente convertidos en la energía
mecánica, y este forma la diferencia principal de invenciones anteriores, pero
la electricidad estática que corre a la tierra por conductores aéreos en la
forma de la corriente directa de la muy alta tensión y la fuerza bajo corriente
es convertida en la energía electrodinámica en la forma de vibraciones de
frecuencia altas. Muchas ventajas son así obtenidas y todas las desventajas
evitadas.
La muy alta tensión de la electricidad estática de
una fuerza corriente baja puede ser convertida por esta invención a voltajes
más convenientes para objetivos técnicos y de la mayor fuerza corriente. Por el
uso del recorrido oscilatorio cerrado es posible obtener ondas
electromagnéticas de varias amplitudes y así aumentar el grado de resonancia de
tal corriente. Tal resonancia permite que varios valores de la inductancia sean
elegidos que, templando la resonancia entre un motor y el recorrido de
transformador, permite el control de máquinas conducidas por este sistema. Adelante,
tales corrientes tienen la propiedad de estar directamente disponible para
varios usos, además de motores conductores, incluso iluminación, calentándose y
uso en la electroquímica.
Adelante, con tales corrientes, una serie de
aparato puede ser alimentada sin un suministro corriente directo por
conductores y las corrientes de frecuencia altas electromagnéticas pueden ser
convertidas por medio de motores especiales, adaptados para oscilaciones
electromagnéticas, en la corriente alterna de la frecuencia baja o hasta en la
alta tensión corriente directa.
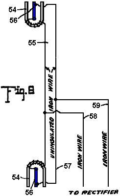
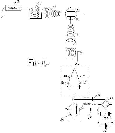
DESCRIPCIÓN DE LOS DIBUJOS

Fig.1 es una figura explicativa

Fig.2 es una vista
esquemática de la forma más simple.

Fig.3 muestra un método de convertir la energía eléctrica atmosférica en una
forma conveniente para el uso con motores.

Fig.4 es un diagrama
mostrando a la circuitería protectora.

Fig.5 es un diagrama
de un arreglo para proporcionar el control

Fig.6 es un arreglo
incluso un método de control

Fig.7 los
espectáculos como el hueco de chispa puede ser ajustado

Fig.8 muestra una
unión unipolar para el motor

Fig.9 muestra un
sistema conectado débil conveniente para el uso con pequeños motores de poder

Fig.10, Fig.11 y Fig.12 muestre arreglos modificados

Fig.13 muestra una forma del enganche inductivo para
el recorrido de motor

Fig.14 es una forma
modificada de Fig.13 con el enganche inductivo.

Fig.15 es un arreglo
con el motor no inductivo

Fig.16 es un arreglo
con el enganche por el condensador.

Fig.17, Fig.18 y Fig.19 son diagramas mostrando a modificaciones adicionales

Fig.20 muestra una
forma simple en la cual la red aérea es combinada con coleccionistas especiales

Fig.21 espectáculos
diagramatically, un arreglo conveniente para coleccionar cantidades grandes de
energía.
Fig.22 es un arreglo
modificado que tiene dos anillos de coleccionistas

Fig.23 muestra las
uniones para tres anillos de coleccionistas

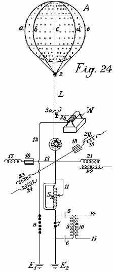
Fig.24 muestra un
globo que se reúne y el diagrama de su batería de condensadores

Fig.25 y Fig.26 muestre arreglos de globo de
coleccionista modificados.


Fig.27 muestra un
segundo método de unir a conductores para las antenas de globo.

Fig.28 muestra un
método de autotransformador de la unión.

Fig.29 muestra la
forma más simple de la construcción con el cátodo incandescente.

Fig.30 muestra una
forma con un globo en forma de cigarro.

Fig.31 es un arreglo
modificado.

Fig.32 muestra una
forma con cátodo y electrodo encerrado en una cámara de vacío.

Fig.33 es una forma
modificada de Fig.32

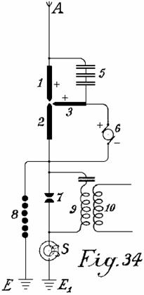
Fig.34 muestra que un
arco enciende al coleccionista.

Fig.35 muestra tal
arreglo para la corriente alterna

Fig.36 muestra a un
coleccionista incandescente con la lámpara Nernst

Fig.37 muestra una forma con una llama de
gas.
___________________________________________________________________________________________

Fig.1 ilustra un
diagrama simple para convertir la electricidad estática en la energía dinámica
de un número alto de oscilaciones. Por la claridad, se asume que una máquina
Wimshurst es empleada y no una antena aérea. Los artículos 13 y 14 son peines
para coleccionar la electricidad estática de la máquina de influencia. Los
artículos 7 y 8 son electrodos que descargan chispa. Los artículos 5 y 6 son condensadores, 9 es
la cuerda primaria de bobina inductivo, 10 es la cuerda secundaria cuyos
finales son 11 y 12. Cuando el disco de la máquina de influencia estática es
hecho girar por medios mecánicos, los peines coleccionan las cargas eléctricas,
un siendo positivo y una negativa y éstos cobran los condensadores 5 y 6 hasta
que tal alta tensión sea desarrollada a través del hueco de chispa 7 - 8 que el
hueco de chispa es brincado. Cuando el hueco de chispa forma un recorrido
cerrado con condensadores 5 y 6, y resistencia inductiva 9, como es conocido,
ondas de la frecuencia alta que las oscilaciones electromagnéticas pasarán en
este recorrido.
La frecuencia alta de las oscilaciones producidas
en el recorrido primario induce ondas de la misma frecuencia en el recorrido
secundario. Así, en el recorrido primario, las oscilaciones electromagnéticas
son formadas por la chispa y estas oscilaciones son mantenidas por gastos
frescos de la electricidad estática.
Por apropiadamente seleccionando la proporción
entre el número de vueltas en las cuerdas primarias y secundarias, en cuanto a
una aplicación correcta de los coeficientes de resonancia (capacitancia,
inductancia y resistencia) la alta tensión del recorrido primario puede ser
apropiadamente convertida en un voltaje bajo salida corriente alta.
Cuando las descargas oscilatorias en el recorrido
primario se hacen más débiles o se cesan completamente, los condensadores son
cobrados otra vez por la electricidad estática hasta que el precio acumulado
otra vez se estropee a través del hueco de chispa. Todo esto es repetido
mientras la electricidad le es producida por la máquina estática por la
aplicación de la energía mecánica.

Una forma elemental de la invención es mostrada en
Fig.2 en que dos huecos de chispa en la paralela son usados, uno de los cuales
puede ser llamado el hueco trabajador 7 mientras el segundo sirve como un
dispositivo de seguridad para el voltaje de exceso y consiste en un número más
grande de huecos de chispa que la sección trabajadora, los huecos arreglados en
serie y sobre que tienden un puente los muy pequeños condensadores a1, b1, c1,
que permiten el chispazo uniforme en la sección de seguridad.
1 es la antena aérea para coleccionar gastos de la
electricidad atmosférica, 13 es la unión de la tierra de la segunda parte del
hueco de chispa, 5 y 6 son condensadores y 9 es la primaria bobina cuerda. Cuando
la electricidad atmosférica positiva procura combinarse con el precio de la
tierra negativo vía 1 aéreo, este es prevenido por el hueco de aire entre los
huecos de chispa. La resistencia del hueco de chispa 7 es inferior que aquel
del juego de hueco de chispa de seguridad de tres huecos de chispa se unió en
serie un que por consiguiente tiene tres veces mayor resistencia de aire.
Por lo tanto, mientras que la resistencia del
hueco de chispa 7 no es sobrecargada, las descargas ocurren sólo por ello. Sin
embargo, si el voltaje es aumentado por alguna influencia a tal nivel que
podría ser peligroso para cobrar los condensadores 5 y 6, o para el aislamiento
bobina de cuerdas 9 y 10, el juego de hueco de chispa de seguridad, si
correctamente juego, descargará el voltaje directamente a la tierra sin poner
en peligro la máquina. Sin este segundo arreglo de hueco de chispa, es
imposible coleccionar y dar cantidades grandes disponibles de la energía
eléctrica.
La acción de este recorrido de oscilación cerrado
que consiste en el hueco de chispa 7, dos condensadores 5 y 6, primaria bobina
9 y bobina secundario 10, es exactamente el mismo como aquel de Fig.1 que usa
una máquina Wimshurst, la única diferencia que es la provisión del hueco de
chispa de seguridad. La frecuencia alta corriente alterna electromagnética
puede ser dada un toque lejos por los conductores 11 y 12 para encender y
calentar objetivos. Los motores especiales adaptados para trabajar con
electricidad estática u oscilaciones de frecuencia altas pueden estar
relacionados en 14 y 15.

Además del uso de huecos de chispa en la paralela,
una segunda medida de la seguridad es también necesaria para tomar la corriente
de este recorrido. Este es la introducción de electroimanes protectores o
ahogando bobinas en el recorrido aéreo como mostrado por S en Fig.3. Un electroimán solo que tiene un corazón de
las laminaciones separadas posibles thinnest está relacionado con la antena. En
caso de altas tensiones en la red aérea o en sitios donde hay tormentas
frecuentes, varios imanes pueden estar relacionados en serie.
En caso de unidades grandes, varios imanes pueden
ser empleados en la paralela o en serie paralela. Las cuerdas de estos
electroimanes pueden estar simplemente relacionadas en serie con las antenas. En
este caso, la cuerda preferentemente consiste en varios alambres paralelos
delgados, que juntos, arregle el área enfadada seccional necesaria del alambre. La cuerda puede ser hecha de cuerdas
primarias y secundarias en la forma de un transformador. La cuerda primaria
estará relacionada entonces en serie con la red aérea, y la cuerda secundaria
más o menos se puso en cortocircuito por una resistencia de regulación o una
inducción bobina. En el caso último es posible regular, hasta cierto punto, el
efecto del ahogamiento bobinas. En el recorrido siguiente y diagramas
constructivos, el estárter de electroimán aéreo bobina es indicado por un
anillo simple S.
Fig.3 muestra el modo más simple de convertir la
electricidad atmosférica en la energía de onda electromagnética por el uso de
motores especiales adaptados para corrientes oscilatorias altas o gastos estáticos
de la energía eléctrica. Mejoras recientes de motores para trabajar con energía
estática y motores que trabajan por la resonancia, o sea, los grupos que tienen
del recorrido asistente electromagnético templado dan este posible pero tal no
forma la parte de la invención presente.
Un motor adaptado para funcionar con gastos
estáticos, va a por la simplicidad, ser mostrado en los diagramas como dos
semicírculos 1 y 2 y el rotor del motor por un M de toque (Fig.3). A es una red aérea o aérea vertical. El S es
el estárter de seguridad o el electroimán con bobina O como puede ser visto
está relacionado con la antena A. Adyacente al electroimán S, el conductor
aéreo es dividido en tres recorrido, recorrido 8 contener el hueco de chispa de
seguridad, recorrido 7 contener el hueco de chispa trabajador, y luego un
recorrido que contiene el terminal de estator 1, el rotor y terminal de estator
2 en que una unión es hecha al alambre de la tierra. Los dos huecos de chispa
también están relacionados metallically con el alambre de la tierra. El método
de trabajar en estos diagramas es como sigue:
La carga eléctrica atmosférica positiva
coleccionada tiende a combinarse con la electricidad negativa (o electricidad
de la tierra) relacionado vía el alambre de la tierra. Esto viaja a lo largo de
la antena un por el electroimán S sin ser comprobado cuando esto fluye en la
misma dirección que la corriente directa. Adelante, su progreso es detenido por
dos huecos de chispa colocados en el camino y los condensadores de estator. Este
precio de condensadores hasta su voltaje excede lo que tenía que brincar el
hueco de chispa 7 cuando una chispa ocurre y un precio oscilatorio es obtenido
vía el recorrido de oscilación cerrado que contiene el M de motor. El motor
aquí forma la capacidad y la inductancia necesaria y la resistencia, que como
es conocida, son necesarios para convertir la electricidad estática en la
energía de onda electromagnética.
Las descargas son convertidas en la energía
mecánica en motores especiales y no pueden alcanzar la red aérea debido al
electroimán o estárter. Si, sin embargo, cuando una chispa ocurre en el hueco
de chispa 7, una mayor cantidad de la electricidad atmosférica tiende a fluir a
la tierra, entonces se induce un voltaje contrario en el electroimán, que es
mayor el más rápidamente y fuertemente el flujo de los corrientes directo a la
tierra es. Este voltaje contrario hace que el recorrido exponga una resistencia
suficientemente alta para prevenir un cortocircuito entre la electricidad
atmosférica y la tierra.
El recorrido que contiene el hueco de chispa 8,
teniendo una longitud de onda diferente que no está en la resonancia con la
frecuencia natural del motor, no pone en peligro el motor y sirve como la
seguridad contra el voltaje de exceso, que, cuando los experimentos prácticos
han mostrado, todavía puede levantarse en ciertos casos.

En Fig.4, el hueco de chispa 7 está relacionado a
través de condensadores 5 y 6 del M de motor. Este arreglo proporciona la
protección contra sobrevoltaje mejorada para el motor y esto da una excitación
uniforme por el hueco de chispa 7.

Fig.5 muestra un arreglo para producir corrientes
grandes que pueden ser usadas directas sin motores, proporcionar la calefacción
y la iluminación. La diferencia principal aquí es que el hueco de chispa
consiste en un disco en forma de estrella 7 que puede girar en su propio eje y
es hecho girar por un motor frente a electrodos empotrados de manera similar
7a. Cuando los puntos separados de ventajas afrontan el uno al otro, las
descargas ocurren, así formando un recorrido de oscilación con condensadores 5
y 6 e inductor 9. Es evidente que un motor también puede estar relacionado
directamente con los finales de inductor 9.

Fig.6 los espectáculos como el recorrido de
oscilación puede hacer unir un motor vía un inductor variable que se opone a
cualquier voltaje de exceso que podría ser aplicado al motor. Cortando bobinas
separado 9 (conectado inductivamente a la antena) en o, la acción inductiva en
el motor puede ser más o menos aumentada, o la acción aérea variable puede ser
ejercida en el recorrido de oscilación.

En Fig.7 el recorrido de oscilación está cerrado
por la tierra (E y E1). El hueco de chispa 7 puede ser aumentado o reducido por
medio de un brazo de contacto 7b.

Fig.8 muestra una unión unipolar del motor con la
red aérea. Aquí, dos recorrido de oscilación está cerrado por el mismo motor. Los
primeros pases de recorrido de oscilación de la antena un por el electroimán S,
señale x, inductancia 9a al condensador de la tierra 6, a través del hueco de
chispa 7 al condensador aéreo 5 y atrás señalar x. El segundo recorrido de
oscilación comienza de los 5 aéreos en el punto x1 por el inductor 9 al
condensador de la tierra 6 en el punto x3, por el condensador 6, a través del
hueco de chispa 7 atrás para señalar x1. El motor sí mismo, es insertado entre
los dos puntos del hueco de chispa 7. Este arreglo produce corrientes de onda
de oscilación ligeramente mojadas.

Fig.9 muestra un sistema sueltamente conectado
querido para pequeños motores para medir objetivos. A es la serie, el S es el
electroimán o el inductor aéreo, 9 el inductor, 7 el hueco de chispa, 5 y 6
condensadores, E la tierra, M el motor, y 1 y 2 las uniones de estator del
motor que está directamente relacionado con el recorrido de oscilador.

Fig.10 muestra un recorrido de motor con el
enganche puramente inductivo. El motor está relacionado con el alambre
secundario 10 como puede ser visto en Fig.11 en un recorrido algo modificado. El
mismo se aplica al recorrido de Fig.12.
Los diagramas de recorrido mostrados hasta ahora,
permita que motores de pequeño a la fuerza media sean hechos funcionar. Para
conjuntos grandes, sin embargo, ellos son demasiado inoportunos cuando la
construcción de dos o más recorrido de oscilación para cantidades grandes de la
energía es difícil; el gobierno es todavía más difícil y el peligro en el
encendimiento o lejos es mayor.

Un medio para vencer tales dificultades es
mostrado en Fig.13. El recorrido de oscilación mostrado aquí, corre del punto x
sobre el condensador 5, inductor variable 9, hueco de chispa 7 y los dos
segmentos 3a y 3b armas que se forman de un puente de Wheatstone, atrás a x. Si
el motor está relacionado por cepillos 3 y 4 transversalmente a las dos armas
del puente como mostrado en el dibujo, las oscilaciones electromagnéticas del
signo de igual son inducidas en las superficies de estator 1 y 2 y el motor no
gira. Si sin embargo, los cepillos 3 y 4 son movidos en común con los alambres
de conducción 1 y 2 que unen los cepillos con los postes de estator, una cierta
modificación o el desplazamiento de la polaridad son obtenidos y el motor
comienza a girar.
La acción máxima resultará si un cepillo 3 viene
en el contacto de chispazo central 7 y el otro cepillo 4 en la parte x. En la
práctica sin embargo, ellos son por lo general provocados al contacto central
7, pero sólo sostenidos en el camino de los segmentos de puente 4a y 3a a fin
de evitar unir los huecos de chispa con el recorrido de oscilación de motor.

Cuando este previene el todo la energía de
oscilación que actúa en el motor, es mejor adoptar la modificación mostrada en
Fig.14. La única diferencia aquí es que el motor no es puesto instalación
eléctrica directamente a los segmentos del conmutador, pero en cambio es puesto
instalación eléctrica a bobina secundario 10 que recibe la corriente inducida
de la primaria bobina 9. Este arreglo proporciona una acción de transformación
buena, un enganche suelto y un recorrido de oscilación sin un hueco de chispa.

En Fig.15, el motor es puesto instalación
eléctrica directamente a la primaria bobina en x y x1 después del principio del
autotransformador. En Fig.16, en vez de un inductor, el condensador 6 sustituye
la inductancia y es insertado entre los segmentos 3a y 4a. Este tiene la
ventaja que los segmentos 3a y 4a no tienen que ser hechos del metal sólido,
pero pueden consistir en la espiral bobinas que permiten una regulación más
exacta, y los motores de inductancia altos pueden ser usados.

El recorrido mostrado en Fig.17, Fig.18 y Fig.19 puede
ser usado con la resonancia y en particular con motores de condensador de
inducción; entre las superficies de condensador de inducción de estator
grandes, los pequeños condensadores de poste de inversión están relacionados
que están el plomo juntos a la tierra. Tales postes de inversión tienen la
ventaja que, con cantidades grandes de la energía eléctrica, la formación de
chispa entre el recorrido de oscilación separado se cesa.
Fig.19 los espectáculos otro método que previene
la frecuencia alta oscilaciones electromagnéticas formadas en el recorrido de
oscilación, alimentando atrás a la antena. Está basado en el principio conocido
que una lámpara de mercurio, un electrodo de que es formado del mercurio, el
otro de metal sólido como el acero, permite que una carga eléctrica pase en
sólo una dirección: del mercurio al acero y no viceversa. El electrodo de
mercurio del tubo de vacío N está por lo tanto relacionado con el conductor
aéreo y el electrodo de acero con el recorrido de oscilación. Los gastos sólo
pueden pasar entonces de la antena por el tubo de vacío al recorrido de
oscilación y ningún flujo ocurre en dirección contraria. En la práctica, estos
tubos de vacío deben estar relacionados detrás de un electroimán cuando éste
solo no proporciona ninguna protección contra el peligro de relámpago.
En cuanto al uso de huecos de chispa, todos los
arreglos como usado para la telegrafía inalámbrica pueden ser usados. Por
supuesto, los huecos de chispa en máquinas grandes deben tener una superficie
suficientemente grande. Con estaciones muy grandes ellos son refrescados en el
ácido carbónico líquido o mejor de todos modos, en nitrógeno líquido o
hidrógeno; en la mayor parte de casos la refrigeración también puede ocurrir
por medio de homologues bajo licuado de la serie metálica o por medio de
hidrocarbonos, el punto de congelación de los cuales está entre -90oC y -400C. La cubierta de hueco de chispa también debe
ser aislada y ser de la fuerza suficiente para ser capaz de resistir a
cualquier presión que puede levantarse. Cualquier superpresión de exceso
indeseable que puede ser formada debe ser dejada ir automáticamente. He
empleado con resultados muy buenos, electrodos de mercurio que fueron congelados
en el ácido carbónico líquido, la refrigeración mantenida durante la operación
del exterior, por las paredes.

Fig.20 muestra una de las formas más simples de la
construcción de una red aérea en la combinación con coleccionistas,
transformadores y otros por el estilo. El E es el alambre de la tierra, 8 el
hueco de chispa de seguridad, 7 el hueco de chispa trabajador, 1 y 2 las
superficies de estator del motor, 5 una batería condensador, S el imán
protector que está relacionado con el bobina en el conductor aéreo, A1 a A10 antenas aéreas
con recogimiento de globos, N recogimiento horizontal o unión de alambres, de
cual, varias uniones dirigidas al centro.
Los coleccionistas actuales consisten en vainas
metálicas, preferentemente hechas de una aleación de magnesio de aluminio, y
están llenos de hidrógeno o helio, y son atados a alambres de acero plateados
por cobre. El tamaño del globo es seleccionado de modo que el peso real del
globo y su alambre de conducción sea apoyado por ello. Los puntos de aluminio,
hechos y dorados como descrito abajo, son arreglados encima de los globos a fin
de producir una acción de conductor. Las pequeñas cantidades de preparaciones
de radio, más en particular, polonium-ionium o preparaciones mesothorium,
bastante aumentan la ionización, y la interpretación de estos coleccionistas.
Además de globos metálicos, los globos de tela que
son rociados con una capa metálica según el proceso que rocía metal de Schoop
también pueden ser usados. Una superficie metálica también puede ser producida
laqueando con bronzes metálico, preferentemente según el proceso que rocía de
Schoop, o laqueando con polvos de bronce metálicos en dos series eléctricas de
metales extensamente diferentes, porque este produce un efecto de recogimiento
bastante aumentado.
En vez de los globos redondos ordinarios, los en
forma de cigarro alargados pueden ser empleados. A fin de utilizar también la
energía friccional del viento, remiendos o despojar de no conducir sustancias
que producen la electricidad por la fricción, puede ser atado a las superficies
de globo de metallised. El viento impartirá una porción de su energía en la
forma de la electricidad friccional, a la cubierta de globo, así
considerablemente aumentando el efecto de colección.
En la práctica sin embargo, las torres muy altas
de hasta 300 metros pueden ser empleadas como antenas. En estas torres, los
tubos de cobre se elevan libremente adelante encima de la cumbre de la torre. Una
lámpara de gas asegurada contra el viento es encendida entonces en el punto del
tubo de cobre y unas redes son aseguradas al tubo de cobre sobre la llama de
esta lámpara para formar a un coleccionista. El gas es comunicado por el
interior del tubo, hasta la cumbre. El tubo de cobre debe ser absolutamente
protegido de la humedad en el lugar donde esto entra en la torre, y la lluvia
debe ser impedida agotar las paredes de la torre, que podría conducir a una
catástrofe mala. Este es hecho por ampliaciones acampanadas que se amplían
hacia abajo, siendo arreglado en la torre en la forma de aislantes de alta
tensión de pagodas siamesas.
La atención especial debe ser dedicada a las
fundaciones de tales torres. Ellos deben ser bien aislados de la tierra, que
puede ser conseguida por la primera fijación de una capa de hormigón en una
forma de caja a una profundidad suficiente en la tierra, e insertando en este,
un forro de asfalto y los ladrillos luego de cristal echan aproximadamente 1 o
2 metros en el grosor. Sobre este por su parte, hay una capa de hormigón armado
en la cual solo el pie metálico del tubo es asegurado. Este bloque concreto
debe ser al menos 2 metros de la tierra y en los lados, ser totalmente proteger
de la humedad por una cubierta de madera.
En la parte inferior de la torre, un alojamiento de madera o de cristal
debería ser construido para proteger los condensadores y/o motores. A fin de
asegurar que el plomo de tierra se une a la capa freática, un hoyo bien aislado
rayado con ladrillos vítreos debe ser proporcionado. Varias torres son erigidas
a distancias iguales aparte y relacionadas con un conductor horizontal. Los
alambres de unión horizontales pueden correr o directamente de la torre a la
torre o ser llevar en aislantes acampanados similares a aquellos en el uso para
líneas de transmisión de electricidad de alta tensión. La anchura de la red de
torre aérea puede ser de cualquier tamaño conveniente y la unión de los motores
puede ocurrir en cualquier posición conveniente.

A fin de coleccionar cantidades grandes de la
electricidad con pocas antenas, debe proveer también al conductor aéreo de
juegos de condensadores como mostrado en los dos métodos de la construcción
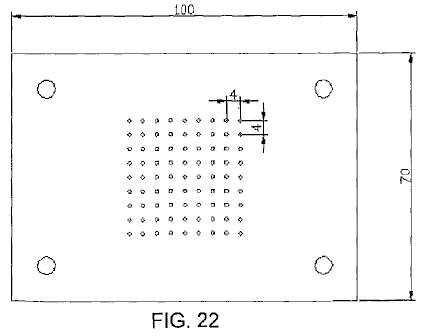
ilustrada en Fig.21 y Fig.22. En Fig.21 el
juego de condensadores 5 está relacionado entre las antenas Z vía el plomo A y
un conductor anular de cual carrera horizontal a los puntos conectadores C a
cual el alambre de la tierra está relacionado.
Fig.22 muestra un arreglo similar.
Si dos tales series de anillos de antena ser
mostrado por un voltímetro para tener una diferencia de voltaje grande (por
ejemplo, un en las montañas y un en la llanura) o hasta de una polaridad
diferente, estas diferencias pueden ser compensadas para uniendo juegos
condensador suficientemente grandes (5, 5a, 5b) por medio de conductores de
estrella Maji D y D1. Fig.23, muestra
que una unión de tres tales anillos de coleccionistas es colocada en un
triángulo con un juego central de condensadores.

Los juegos condensador de tales instalaciones
grandes deben ser empotrados en gasses licuado o en líquidos que se congelan en
temperaturas muy bajas. En tales casos, una porción de la energía atmosférica
debe ser empleada para licuar estos gasses. Es también preferible emplear la
presión. Por este significa, las superficies condensador pueden ser reducidas
en el área y todavía permitir que el almacenamiento de cantidades grandes de la
energía sea almacenado, seguro contra la avería. Para las instalaciones más
pequeñas, la sumersión de los condensadores en el petróleo bien aislado o el
parecido, es suficiente. Las sustancias sólidas, por otra parte, no pueden ser
empleadas como aislantes.
El arreglo en los diagramas mostrados antes
siempre mostraba ambos postes de los condensadores relacionados con los
conductores aéreos. Un método mejorado de la unión ha sido encontrado para ser
muy ventajoso. En este método, sólo un poste de cada condensador está
relacionado con la red que se reúne. Tal método de la unión es muy importante,
cuando por medio de ello, una corriente constante y un aumento del voltaje
trabajador normal es obtenido. Si, por ejemplo, una antena de globo que se
reúne que es permitida elevarse a una altura de 300 metros, espectáculos 40,000
voltios encima del voltaje de la tierra, en la práctica ha sido encontrado esto
el voltaje trabajador (con una retirada del poder como descrito antes por medio
de huecos de chispa oscilantes y otros por el estilo) es sólo aproximadamente
400 voltios. Si sin embargo, la capacidad del condensador emerge ser aumentado,
qué capacidad en el caso arriba mencionado era igual a aquella de la superficie
que se reúne de las antenas de globo, doblar la cantidad, uniendo los
condensadores con sólo un poste, las subidas de voltaje en una retirada igual
de corriente hasta y más allá de 500 voltios. Este sólo puede ser asignado a la
acción favorable del método conectador.
Además de esta mejora sustancial también ha sido
encontrado preferible de insertar dobles inductancias con electroimanes y
colocar los condensadores preferentemente entre dos tales electroimanes. También
ha sido encontrado esto la acción útil de tales condensadores puede ser
aumentada adelante si una inducción bobina está relacionada como una
resistencia inductiva con el poste inconexo del condensador, o todavía mejor si
el condensador sí mismo ser hecho como un condensador de inducción. Tal condensador puede ser comparado a una
primavera, que cuando comprimido, lleva la fuerza en sí mismo acumulada, que
esto emite otra vez cuando liberado. En el cobro, un precio con el signo
invertido es formado en el otro poste condensador libre, y si un cortocircuito
ocurre por el hueco de chispa, la energía acumulada es otra vez devuelta ya que
ahora las nuevas cantidades de la energía son inducidas en el poste condensador
relacionado con la red de conductor, que de hecho, acusa del signo de enfrente
a esto en el poste condensador libre. Los nuevos gastos inducidos tienen por
supuesto, el mismo signo que la red de coleccionista. La energía de voltaje
entera en la antena es así aumentada. En el mismo intervalo de tiempo, las
cantidades más grandes de la energía son acumuladas que es el caso sin tales
juegos condensador insertados.

En Fig.24 y Fig.25, dos diagramas de unión
diferentes son ilustrados más detalladamente. El Fig.24 muestra un globo que se
reúne junto con sus uniones de la tierra. El Fig.25 muestra cuatro globos que
se reúnen y la unión paralela de sus juegos condensador.
A es el globo que se reúne hecho de una aleación
de magnesio de aluminio (metal de electrones magnalium) de una densidad
relativa de 1.8 y un grosor de plato de 0.1 mm a 0.2 mm. Dentro, hay ocho
costillas verticales fuertes de la sección T-shaped de aproximadamente 10 mm a
20 mm en la altura y aproximadamente 3 mm en el grosor, con la parte de
proyección dirigida hacia adentro (indicadas por a, b, c, d etcétera). Ellos
son remachados juntos para formar un esqueleto firme y son reforzados en una
dirección horizontal por dos costillas enfadadas. Las costillas están relacionadas adelante el
uno con el otro internamente y transversalmente por medio de alambres de acero
delgados, por lo cual el globo obtiene la gran fuerza y la elasticidad. Los
platos hechos rodar de 0.1 mm a 0.2 mm en el grosor hecho de la aleación
magnalium son o soldados entonces o remachados en este esqueleto de modo que
una cubierta totalmente metálica con una superficie externa lisa sea creada. El
aluminio bien plateado o coppered plateó alambres de acero dirigidos de cada
costilla al anillo de cerrojo 2. Adelante, la guindaleza de acero coppered L,
preferentemente enroscado de alambres delgados separados (mostrado como líneas
de puntos en Fig.24) y que debe ser el bastante mucho tiempo para permitir que
el globo se elevara a la altura deseada, conduce a un rodillo metálico o polea
3 y a en un torno W, que debe ser bien aislado de la tierra. Por medio de este
torno, el globo que está lleno de hidrógeno o helio, puede ser permitido
elevarse a una altura conveniente de 300 a 5,000 metros, y traído a la tierra
para recargar o reparaciones.
La corriente actual es tomada directamente por un
contacto de fricción del rodillo metálico 3 o del alambre o hasta del torno, o
simultáneamente de todos los tres por medio de cepillos (3, 3a y 3b). Más allá
de los cepillos, el conductor es dividido, los caminos being:-en primer lugar,
más de 12 al hueco de chispa de seguridad 8, en el conductor de la tierra E1,
y en segundo lugar sobre electroimán S1, señale 13, a un segundo
electroimán suelto que tiene bobina ajustable S2, entonces al hueco de chispa 7
y al segundo conductor de la tierra E2. El recorrido trabajador actual es formado por
el hueco de chispa 7, condensadores 5 y 6, y por la primaria bobina 9; aquí la
electricidad estática formada por descargas oscilatorias es acumulada y
convertida en la frecuencia alta oscilaciones electromagnéticas. Entre los
electroimanes S1 y S2 en el punto que se cruza 13, cuatro
juegos condensador son introducidos que sólo son indicados diagramatically en
los dibujos por un condensador solo. Dos de estos juegos de condensadores (16 y
18) son hechos como condensadores de plato y prolongados regulando inducción
bobinas o espirales 17 y 19 mientras los otros dos (21 y 23) es condensadores
de inducción. Como puede ser visto de los dibujos, cada uno de los cuatro
juegos condensador, 16, 18, 21 y 23 está relacionado por sólo un poste a la
antena o al conductor de coleccionista. Los segundos postes 17, 19, 22 y 24
están abiertos. En caso de condensadores de plato no que tienen ninguna
resistencia inductiva, una inducción bobina es insertada. El objeto de tal
espiral o bobina es el desplazamiento de fase de la inducción corriente por 1/4 períodos,
mientras el cobro corriente de los postes condensador que están libres en el
aire, trabajos atrás a la antena de coleccionista. La consecuencia de este es
que en descargas en la antena de coleccionista, la acción atrás inductiva de
los postes libres permite que un voltaje más alto para ser mantenido en el
conductor de recogimiento aéreo que fuera por otra parte el caso. También ha
sido encontrado una aquella tal acción trasera tiene un efecto muy favorable en
la ropa de los contactos. Por supuesto, el efecto inductivo puede ser regulado
a voluntad dentro de los límites del tamaño de la inducción bobina, la longitud
del bobina en la acción siendo ajustable por medio de la unión de alambre sin
la inducción (ver No 20 Fig.24).
S1 y S2 mayo también ser proveído de tales
dispositivos de regulación, en caso de S2 ilustrado por 11. Si voltaje de exceso
ser formado, es conducido a la tierra por alambre 12 y hueco de chispa 8, o por
algún otro aparato conveniente, ya que este voltaje sería peligroso para los
otros componentes. La acción de estos juegos condensador ha sido descrita ya.
Los pequeños círculos en el globo de coleccionista
indican sitios donde los pequeños remiendos de capas muy delgadas (0.01 a 0.05
mm de espesor) de amalgama de zinc, amalgama de oro u otros metales de
interpretación fotoeléctricos, son aplicados a la cubierta de globo de metal
ligero. Tales remiendos metálicos también pueden ser aplicados al globo entero
así como en el mayor grosor a la red de conducción. La capacidad del
coleccionista es así bastante reforzada en la superficie. El efecto mayor
posible en el recogimiento puede ser obtenido por amalgamas polonium y otros
por el estilo. En la superficie del
globo de coleccionista, los puntos metálicos o los puntos también son fijados a
lo largo de las costillas. Estos puntos realzan la operación de colección de
precio. Ya que es conocido que más agudo los puntos, menos la resistencia de
los puntos, es por lo tanto muy importante usar puntos que son tan agudos como
posible. Los experimentos han mostrado que la formación del cuerpo del punto o
señala también el juego una parte grande, por ejemplo, puntos hechos de barras
o rodillos con superficies lisas, tiene la resistencia de punto muchas veces
mayor que aquellos con superficies ásperas. Varias clases de cuerpos de punto
han sido experimentadas con para los globos de coleccionista y los mejores
resultados fueron dados con puntos que fueron hechos del modo siguiente: los
puntos finos hechos de acero, cobre, níquel o cobre y aleaciones de níquel,
fueron sujetados juntos en bultos y luego colocados como el ánodo con los
puntos colocados en un electrólito conveniente (preferentemente en el ácido
hidroclórico o muriate de soluciones de hierro) y tan trató con la corriente
débil conducida en 2 a 3 voltios. Después de 2 a 3 horas, según el grosor de
los puntos, los puntos se hacen muy agudos y los cuerpos de los puntos tienen
una superficie áspera. El bulto puede ser quitado entonces y el ácido lavado
lejos con el agua. Los puntos son colocados entonces como el cátodo en un baño
que contiene una solución de oro, platino, iridium, paladio o sales de
volframio o sus compuestos, y cubiertos en el cátodo galvanically con una capa
delgada de metal precioso, que papilla sin embargo ser suficientemente firmes
de protegerlos de la oxidación atmosférica.
Tales puntos interpretan en un 20 pliegue el
voltaje inferior casi así como los puntos mejores y más finos hechos por medios
mecánicos. Los todavía mejores resultados son obtenidos si polonium o las sales
de radio son añadidos al baño galvánico formando la capa protectora o capa. Tales
alfileres tienen la resistencia baja en sus puntos y tienen la acción de
coleccionista excelente hasta en un voltio o más abajo.
En Fig.24, los tres postes inconexos no están
relacionados el uno con el otro en la paralela. Es completamente posible en la
práctica sin cambiar el principio del poste libre. Es también preferible
interconectar una serie de antenas que se reúnen en la paralela a una red de
coleccionista común. Fig.25 muestra tal arreglo. A1, A2, A3, A4 son cuatro globos de coleccionista
metálicos con el oro o el platino cubrió puntos que son electrolytically loco
en la presencia de emanaciones polonium o sales de radio, los puntos
relacionados más de cuatro electroimanes S1, S2, S3, S4, por un conductor anular R. De este
conductor anular, cuatro alambres atropellan cuatro electroimanes adicionales Sa, Sb, Sc, Sd, al punto
conectador 13. Allí, el conductor es dividido, una rama que pasa más de 12 y el
hueco de chispa de seguridad 7 a la tierra en E1, otro sobre resistencia inductiva J y
hueco de chispa trabajador 7 a la tierra en E2. El
recorrido trabajador, consistiendo en los condensadores 5 y 6 y un motor de resonancia
o un M de motor condensador, como ya descrito, está relacionado en la
proximidad alrededor de la sección 7 de hueco que chispea. Por supuesto, en vez
de unir el motor condensador directamente, el recorrido primario para la
frecuencia alta la corriente oscilatoria también puede ser insertada.
Los juegos condensador están relacionados por un
poste con el conductor anular R y pueden ser cualquiera inductionless (16 y 18)
o hechos como condensadores de inducción como mostrado por 21 y 23. Los postes libres
de los condensadores inductionless son indicados por 17 y 19, y aquellos de los
condensadores de inducción por 22 y 24. Como puede ser visto de los dibujos,
todos estos postes 17, 22, 19 y 24 pueden ser interconectados en la paralela
por un segundo conductor anular sin cualquier miedo que así el principio de la
unión de poste libre será perdido. Además de las ventajas ya mencionadas, la
unión paralela también permite una compensación del voltaje trabajador en la
red de coleccionista entera. La inducción
apropiadamente calculada y construida bobinas 25 y 26 también puede ser
insertada en el conductor anular de los postes libres, por medio de los cuales,
un recorrido puede ser formado en bobinas secundario 27 y 28 que permite
corriente producido en este conductor anular por fluctuaciones de los gastos,
ser medido o por otra parte utilizado.
Según lo que ha sido declarado ya, los globos de
coleccionista separados pueden estar relacionados en estaciones equidistantes
distribuidas sobre el país entero, relacionado directamente el uno con el otro
metallically o por medio del intermedio apropiadamente unió juegos condensador
por conductores de alta tensión aislados de la tierra. La electricidad estática es convertida por un
hueco de chispa, en la frecuencia alta electricidad dinámica que puede ser
utilizada como una fuente de energía por medio de un método de unión
conveniente, varias precauciones observadas, y con el reglamento o
reglamentación especial. Los alambres que conducen de los globos de coleccionista,
han estado relacionados hasta ahora por un conductor anular sin esta unión
interminable, que puede ser considerada como una inducción interminable bobina,
siendo capaz de ejercer cualquier acción en el sistema de conductor entero.
Ha sido encontrado ahora esto si el conductor de
red que une los globos de coleccionista aéreos el uno con el otro, no es hecho
como un conductor anular simple, pero preferentemente puesto en cortocircuito
en la forma de bobinas sobre un juego condensador o hueco de chispa o por
válvulas termiónicas, entonces la red de recogimiento total expone
completamente nuevas propiedades. La colección de la electricidad atmosférica
sólo no es así aumentada pero un campo alternador puede ser fácilmente
producido en la red de coleccionista. Adelante, las fuerzas eléctricas
atmosféricas mostrándose en las regiones más altas, también pueden ser
obtenidas directamente por la inducción.
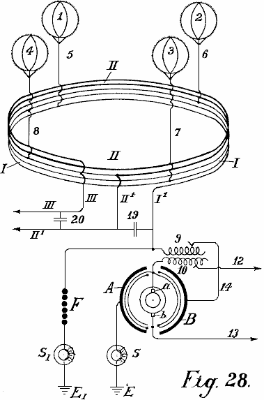
En Fig.26 y Fig.28, una forma de construcción es mostrada, sobre la base
de que, las fundaciones adicionales del método serán explicadas más
detalladamente.

En Fig.26, 1,2,3
y 4 son globos de coleccionista metálicos, con 5, 6, 7 y 8 sus conductores
aéreos metálicos y yo la red de coleccionista actual. Este consiste en cinco
bobinas y es montado en aislantes de alta tensión en el aire, en mástiles de
alta tensión (o con una construcción conveniente del cable, empotrado en la
tierra). Un bobina tiene un diámetro de 1 a 100 kilómetros. o más. S y S1 son dos
electroimanes protectores, el F es la segunda sección de seguridad contra el
voltaje de exceso, E su conductor de la tierra y E1 el conductor de la tierra de la sección
trabajadora. Cuando una absorción de la electricidad atmosférica estática es
efectuada por los cuatro coleccionistas de globo, a fin de alcanzar la unión de
la tierra E1, la corriente debe fluir en espiral por la red de coleccionista, sobre el
electroimán S, inducción primaria bobina 9, conductor 14, ánodo un del tubo
audion, cátodo incandescente K, como el camino sobre el electroimán y hueco de
chispa de seguridad F ofertas bastante mayor resistencia. Debido al hecho que
los flujos corrientes acumulados en una dirección, un campo de alternancia
electromagnético es producido en el interior del coleccionista conectan a la
red bobina, por lo cual todos los electrones libres son dirigidos más o menos
en el interior del bobina. Una ionización aumentada de la atmósfera es por lo
tanto producida. Por consiguiente, los puntos montados en el globo de
coleccionista, muestre una resistencia bastante reducida y los gastos estáticos
por lo tanto aumentados son producidos entre los puntos en el globo y la
atmósfera circundante. Este resulta en un efecto de coleccionista bastante
aumentado.
Un segundo efecto, que no podía ser conseguido de
ningún otro modo, es obtenido por el campo electromagnético alternador que
dirige la paralela a la superficie de la tierra, que actúa más o menos con una
disminución o aumento del efecto en el campo magnético de la tierra, por lo
cual en caso de fluctuaciones en la corriente, una inducción de vuelta
corriente del signo invertido siempre es producida en el coleccionista bobina
por el magnetismo de la tierra. Ahora si una constantemente pulsación, el campo
de alternancia continuo es producido como declarado en la red de coleccionista
I, una corriente alterna de la misma frecuencia también es producida en la red
que se reúne bobina. Cuando el mismo
campo de alternancia es transmitido adelante al globo aéreo, la resistencia de
sus puntos es así bastante reducida, mientras la acción de coleccionista es
bastante aumentada. Una ventaja adicional consiste en que los gastos positivos
que se reúnen en las superficies metálicas durante la conversión en la
corriente dinámica, producen una llamada caída de voltaje en el área de
coleccionista. Cuando un campo alternador está presente, cuando la descarga de
las superficies de coleccionista ocurre, los iones negativos que rodean los
productos de superficies de coleccionista, según la ley de inducción, una
inducción de los invertidos contrata a la superficie de coleccionista - es
decir un precio positivo. Además de las
ventajas ya declaradas, la construcción de conductores conectadores en la forma
de bobina, cuando del diámetro suficientemente grande, permite una utilización
de energía que se levanta en regiones más altas, también del modo más simple. Como
es descargas conocidas, eléctricas con frecuencia ocurren en muy grandes
elevaciones que pueden ser observadas, como San. Las o 'luces del norte de los
fuegos de Elmo. Estas cantidades de energía no han sido capaces de haber sido
utilizadas antes. Por esta invención, todas estas clases de la energía, cuando
ellos son de la naturaleza electromagnética y desde el eje del coleccionista
bobinas son perpendicularmente a la superficie de la tierra, puede ser
absorbido del mismo modo cuando una radio absorbe señales de radio distantes. Con
un diámetro grande de la espiral, es posible unir superficies grandes y así
tomar cantidades grandes de la energía.
Es conocido que en los meses de verano y en la zona
tropical, las emisoras de radio grandes son muy con frecuencia incapaces de
recibir señales debido a interrupciones causadas por la electricidad
atmosférica, y este ocurre con bobinas vertical de sólo 40 a 100 metros en el
diámetro. Si, al contrario, bobinas horizontales de 1 a 100 kilómetros en el
diámetro son usados, las corrientes muy fuertes pueden ser obtenidas por
descargas que ocurren constantemente en la atmósfera. En particular en la zona
tropical, o todavía mejor en las regiones polares donde la aurora boreal son
cantidades constantemente presentes, grandes de la energía puede ser
probablemente obtenido de esta manera. Un bobina con varias cuerdas debería
realizar el mejor. En una manera similar, cualquier modificación del campo
magnético de la tierra debería actuar inductivamente en tal bobina.
No es de nada improbable que los terremotos y las
manchas solares también producirán una inducción en el coleccionista bobinas de
aquel tamaño. En la manera similar, este conductor de coleccionista reaccionará
a corrientes de la tierra más en particular cuando ellos están cerca de la
superficie de la tierra o hasta empotrados en la tierra. Combinando la clase
anterior de coleccionistas corrientes, a fin de que ellos son adaptados para el
sistema mejorado con las posibilidades mejoradas de obtener corriente, las
cantidades de la energía natural libre que deben ser obtenidas en la forma de
electricidad son bastante aumentadas.
A fin de producir oscilaciones corrientes no
disminuidas uniformes en el coleccionista mejorado el bobina, el llamado vacío
alto audion o las válvulas termiónicas son usados en vez de los huecos de
chispa descritos anteriores (Fig.26, 9-18).
Los flujos corrientes aéreos principales por el electroimán S (que en
caso de un número alto de alternaciones no está relacionado aquí, pero en el
conductor de la tierra E1) y puede ser comunicado sobre la primaria bobinas
en la inducción que serpentea por el alambre 14 al ánodo un de la válvula de
rejilla de vacío alta. La paralela con la resistencia de inducción 9, una
capacidad de regulación del tamaño conveniente, como el condensador 11, es
insertada. En la parte inferior de la rejilla de vacío la válvula es el cátodo
de filamento incandescente K que es alimentado por una batería B. De la batería,
dos ramas corren, un al conductor de la tierra E1 y otro por batería B1 y bobina
secundario 10 al ánodo de rejilla g del tubo de vacío. Por el método de uniones
mostradas en líneas de puntos, un voltaje deseado también puede ser producido
en el electrodo de rejilla g por el alambre 17 que es bifurcado lejos del
conductor corriente principal por interruptores 16 y algunos pequeños
condensadores (a, b, c, d) relacionado en serie, y conductor 18, sin la batería
B1 ser requerido. La acción del sistema entero es algo como follows:-
En el conductor conectador de la red de
coleccionista aérea puesta en cortocircuito a la tierra, el poste condensador
11 es cobrado, y las oscilaciones ligeramente mojadas son formadas en el
recorrido de oscilación puesto en cortocircuito formado por el condensador 11 y
mí inductancia 9. A causa del enganche por bobina 10, las fluctuaciones de
voltaje de la misma frecuencia ocurren en el recorrido de rejilla 15 y por su
parte, estas fluctuaciones influyen en la fuerza del electrodo pasar corriente
por el vacío alto que amplifica la válvula y así producen fluctuaciones
corrientes de la misma frecuencia en el recorrido de ánodo. Un suministro permanente de energía. Por
consiguiente, un suministro permanente de la energía es suministrado al
recorrido de oscilación 9 y 10 ocurre, hasta que un saldo sea conseguido donde
la energía de oscilación consumida exactamente empareja la energía absorbida. Este
produce oscilaciones no disminuidas constantes en el recorrido de oscilación 9
- 11.
Para el funcionamiento regular de tales
productores de oscilación, vacío alto los tubos fortificantes son necesarios y
es también necesario que los voltajes de ánodo y rejilla tengan una diferencia
de fase de 180o de modo que si la rejilla es negativamente cobrada, entonces el ánodo es
positivamente cobrado y viceversa. Esta diferencia necesaria de la fase puede
ser obtenida por las uniones más variadas, por ejemplo, colocando el recorrido
oscilante en el recorrido de rejilla o separando el recorrido de oscilación y
enganche inductivo de los ánodos y el recorrido de rejilla, etcétera.
Un segundo factor importante es que el cuidado
debe ser tomado que los voltajes de ánodo y rejilla tienen una cierta relación
el uno al otro; éste puede ser obtenido cambiando el enganche y una selección
conveniente del mí inducción en el recorrido de rejilla, o como mostrado por
las líneas de puntos 18, 17, 16 por medio de un número más grande o más pequeño
de condensadores del tamaño conveniente relacionado en serie; en este caso, la
batería B1 puede ser omitido. Con una selección conveniente del potencial de rejilla,
una descarga de brillo ocurre entre la rejilla g y el ánodo A, y en
consecuencia en la rejilla hay una gota de cátodo y un espacio oscuro es
formado. El tamaño de esta gota de cátodo es bajo la inflluencia de los iones
que son emitidos en el espacio inferior a consecuencia de la ionización de
choque de los cátodos incandescentes K y pasan por la rejilla en el espacio
superior. Por otra parte, el número de los iones que pasan por la rejilla es el
dependiente en el voltaje entre la rejilla y el cátodo. Así, si el voltaje de
rejilla se somete a fluctuaciones periódicas (como en el caso presente), la
cantidad de la gota de cátodo en la rejilla fluctúa, y por consiguiente, la
resistencia interna de la válvula fluctúa proporcionalmente, de modo que cuando
un atrás-apareando del recorrido de comida con el recorrido de rejilla ocurre,
los medios necesarios estén en el lugar para producir oscilaciones no
disminuidas y de tomar corrientes como requerido, del conductor que se reúne.
Con un enganche apropiadamente suelto, la
frecuencia de las oscilaciones no disminuidas producidas es igual a la
autofrecuencia del recorrido de oscilación 9 y 10. Seleccionando una
autoinducción conveniente para bobina 9 y condensador 11, es posible ampliar la
operación de frecuencias que producen oscilaciones electromagnéticas con una
longitud de onda de sólo unos metros, abajo a la frecuencia de corriente
alterna práctica más baja. Para instalaciones grandes, un número conveniente de
la frecuencia que produce tubos en la forma de los tubos de transmisión de
vacío altos conocidos de 0.5 kWs a 2 kWs en el tamaño puede estar relacionado
en la paralela de modo que a este respecto, ninguna dificultad exista.
El uso de tales tubos para producir oscilaciones
no disminuidas, y la construcción y método de insertar tales tubos de
transmisión en un recorrido de dínamo o acumulador es conocido, también, tal
oscilación que produce tubos sólo trabajan bien en voltajes de 1,000 voltios
hasta 4,000 voltios, de modo que al contrario, su uso en voltajes inferiores
sea bastante más difícil. Por el uso de alta tensión la electricidad estática,
este método de producir oscilaciones no disminuidas comparado con esto por huecos
de chispa, debe ser considerada como una solución ideal, en particular para
pequeñas instalaciones con salidas de 1 kW a 100 kW.
Por la aplicación de huecos de chispa de
seguridad, con la interpolación de electroimanes, no sólo se pone en cortocircuito
evitado sino también la toma de los corrientes es regulada. Los productores de
oscilación insertaron del susodicho modo, forma un campo electromagnético
alternador constantemente interpretador en el coleccionista bobina, por lo
cual, como ya declarado, un efecto de acumulación considerable ocurre. La
retirada o el alambre 'trabajador' están relacionados en 12 y 13, pero
corriente puede ser tomado por medio de bobina secundario que es firmemente o
moveably montado de cualquier modo conveniente dentro del coleccionista grande
bobina, es decir en su campo electromagnético alternador, mientras que la
dirección de su eje es la paralela a aquel del recogimiento corriente principal
bobina.
En producción de oscilaciones no disminuidas de
una frecuencia alta (50 kHz y más) en el recorrido de oscilación 9 y 11,
electroimanes S y S1 debe ser insertado si las oscilaciones de
frecuencia altas no deben penetrar al coleccionista bobina, entre los
productores de oscilación y el coleccionista bobina. En todos otros casos ellos
están relacionados poco antes del earthing (como en Fig.27 y Fig.28).

En Fig.27 un segundo método de la construcción del
conductor conectador de las antenas de globo es ilustrado en la forma de un
bobina. La diferencia principal es que además del conductor conectador I otro
conductor anular II es insertado paralela al antiguo en los mástiles de alta
tensión en el aire (o empotró como un cable en la tierra) pero ambos en la
forma de un bobina. El alambre conectador de las antenas de globo es tanto
conductor primario como una red de producción corriente mientras el bobina es
la red de consumo y no está en la unión unipolar con la red de producción
corriente.
En Fig.27 la producción corriente conecta a la red
me muestran con tres coleccionistas de globo 1, 2, 3 y conductores aéreos 4, 5,
6; es puesto en cortocircuito por condensador 19 e inductor 9. La oscilación
que forma el recorrido consiste en el hueco de chispa f, inductor 10 y
condensador 11. El alambre de la tierra E está relacionado con la tierra por el
electroimán S1. FI es el hueco de chispa de seguridad que
también está relacionado con la tierra por un segundo electroimán SII en EII. Uniendo el recorrido condensador 11 es
cobrado sobre el hueco de chispa f y una descarga oscilatoria es formada. Estos
actos corrientes que descargan por el inductor 10 en los 9 secundarios
inductivamente conectados, que causa un cambio de la red de producción,
modificando el voltaje en el condensador 19. Este causa oscilaciones en la red
de productor bobina-en-forma-de. Estas oscilaciones inducen una corriente en el
recorrido secundario II, que tiene un número más pequeño de cuerdas y
resistencia inferior, por consiguiente, este produce un voltaje inferior y la
corriente más alta en ello.
A fin de convertir la corriente así obtenida, en
corriente de un carácter no disminuido, y templar sus longitudes de onda, un
condensador regulatable suficientemente grande 20 es insertado entre los
finales 12 y 13 del conductor secundario II. Aquí también, corriente puede ser
tomado sin un conductor de la tierra, pero es aconsejable insertar un hueco de
chispa de seguridad E1 y unir este con la tierra vía el electroimán S2. La red de productor puede estar relacionada
con la red trabajadora II sobre un condensador inductionless 21 o sobre un
condensador de inducción 22, 23. En este caso, el conductor secundario está
unipolarmente relacionado con el conductor de energía.

En Fig.28, el conductor conectador entre los
globos de recogimiento separados es realizado según el principio de
autotransformador. El recogimiento bobina une cuatro globos aéreos 1, 2, 3, 4,
las cuerdas de que no son hechas al lado, pero un encima del otro. En Fig.28,
el coleccionista bobina me muestran con una línea delgada y el metallically
unió la prolongación bobinas II con una línea gruesa. Entre los finales I1 y II1 de la red de
energía I, un condensador de regulación 19 es insertado. El alambre I1 está relacionado
con el alambre de salida y con el hueco de chispa F.
Como el transformador de la electricidad
atmosférica, un arreglo es empleado que consiste en usar pares rotatorios de
condensadores en cual estator emergen B está relacionado con la corriente
principal, mientras otro A está relacionado con el poste de la tierra. Se hace
que estos pares de condensadores puestos en cortocircuito giren y la corriente
convertida puede ser tomada de ellos vía dos anillos de coleccionista y
cepillos. Esta corriente es la corriente alterna con un dependiente de
frecuencia en el número de globos y el precio de revoluciones del rotor. Cuando
la corriente alterna formada en el rotor puede actuar por bobinas 10 en el
inductor 9, un aumento o disminuirse de la comida corriente en puedo ser
obtenido según la dirección de la corriente por la espalda-inducción. Las
oscilaciones corrientes del ritmo uniforme son producidas en las cuerdas
bobina-en-forma-de de la red de productor.
Cuando los finales de este conductor son puestos
en cortocircuito por el condensador regulatable 19, estos productos de ritmos
pusieron en cortocircuito oscilaciones no disminuidas en el conductor de
energía. La frecuencia de estas oscilaciones puede ser cambiada a voluntad
ajustando la capacitancia de condensador 19. Estas corrientes también pueden
ser usadas como el funcionamiento corrientes vía los conductores II1 e III. Por
insertar condensador 20, una unión entre estos conductores también puede ser
hecha, por lo cual las oscilaciones armónicas de la longitud de onda deseada
son formadas. Por este significa, los completamente nuevos efectos en cuanto a
la distribución corriente son obtenidos. La retirada de los corrientes puede
ocurrir hasta sin la unión de alambre directa si, en un punto conveniente en el
interior de la red de producción (completamente inmaterialmente si este tiene
un diámetro de 1 o 100 kilómetros) un bobina templado a éstos longitud de onda
y de la capacidad deseada, es firmemente o moveably montado en el conductor
aéreo de tal modo que su eje es la paralela con el eje del coleccionista
bobina. En este caso, se induce una corriente en la red de producción, el
tamaño de que es el dependiente en la capacidad total y resistencia y en la
frecuencia seleccionada. Una futura posibilidad toma la energía de la red de
productor por señales de radio como además de la electricidad atmosférica, las
corrientes de la tierra magnéticas y la energía de la atmósfera superior pueden
ser dadas un toque.
Por supuesto, los tubos de vacío pueden ser usados
para producir oscilaciones no disminuidas en todas partes chispean los huecos
son mostrados en el recorrido. El diámetro grande separado bobinas de la red de
productor puede estar relacionado el uno con el otro por conductores separados
todos en la paralela o todos en serie o en grupos en serie. Regulando el número
de oscilaciones y la magnitud del voltaje, más o menos coleccionista grande
bobinas de esta clase puede ser usado. El bobinas también puede ser dividido en
espiral sobre la sección entera. El bobinas puede ser realizado en la forma
anular o en la forma triangular, cuadrangular, hexagonal u octagonal.
Por supuesto, los alambres que forman guías para
las ondas corrientes, pueden ser llevados de un lugar conveniente al centro o
también lateralmente. Este es necesario cuando las corrientes tienen que ser
conducidas sobre montañas y valles etcétera. En todos estos casos, la corriente
debe ser convertida en una corriente de la frecuencia conveniente.
Como ya mencionado, los globos de recogimiento
separados pueden ser directamente metallically interconectó unas estaciones
equidistantes distribuidas sobre el país entero, o puede estar relacionado por
la interpolación de juegos condensador convenientes por medio de conductores de
alta tensión. La electricidad estática es convertida por un hueco de chispa en
la energía dinámica de la frecuencia alta y podía entonces en aquella forma ser
usado como una fuente de energía después de la regulación especial.
Según esta invención, a fin de aumentar el efecto
que se reúne del globo en el conductor de coleccionista aéreo o en el alambre
de la tierra, los coleccionistas radiantes son usados. Éstos consisten de
electrodos metálicos o de óxido incandescentes en la forma de válvulas de
rejilla de vacío, o arcos eléctricos (electrodos de mercurio o similares),
lámparas de Nernst, o llamas de varias clases tal vez simplemente relacionadas
con el conductor respectivo.
Es conocido que la energía puede ser sacada de un
cátodo que consiste en un cuerpo incandescente frente a un ánodo acusado de la
electricidad positiva (tubo de rejilla de vacío). Hasta ahora sin embargo, un
cátodo siempre era primero directamente colocado frente a un ánodo, y en
segundo lugar, el sistema siempre consistía en un recorrido cerrado.
Ahora si prescindimos de las ideas ordinarias en
arcos de llama o luz que se forman en los cuales un cátodo siempre debe estar
de pie directamente frente a un ánodo cargado a una alta tensión u otro cuerpo
que libremente flota en el aire, o pensar que el cátodo incandescente es sólo
una fuente de la descarga unipolar, (que representa grupo y descargas de punto en
máquinas electrostáticas similares a descargas unipolares), puede ser
averiguado que los cátodos incandescentes y menos perfectamente, todos los
radiadores incandescentes, llamas y otros por el estilo, tienen densidades
corrientes relativamente grandes y permiten a las cantidades grandes de la
energía eléctrica de irradiar en el espacio abierto en la forma de corrientes
de electrones como transmisores.
El objeto de esta invención es como descrito
abajo, si tales electrodos de óxido incandescentes u otros radiadores
incandescentes o llamas no son libremente suspendidos en el espacio, pero en
cambio están relacionados metallically con la tierra de modo que ellos puedan
ser acusados de la electricidad terrestre negativa, estos radiadores poseen la
propiedad de absorber los gastos eléctricos positivos libres contenidos en el
espacio aéreo que los rodea (o sea, del recogimiento de ellos y conducción de
ellos a la tierra). Ellos pueden servir por lo tanto como coleccionistas y
tener en comparación con la acción de los puntos, un radio muy grande de la
acción R; la capacidad eficaz de estos coleccionistas es mucho mayor que la
capacidad geométrica (R0) calculado en un sentido electrostático.
Como es conocido, nuestra tierra es rodeada de un
campo electrostático y la diferencia de potencial dV/dh del campo de la tierra
según las últimas investigaciones, es en verano aproximadamente 60 a 100
voltios, y en invierno, 300 a 500 voltios por diferencia de metro en la altura,
un cálculo simple da el resultado que cuando arreglan a tal coleccionista de
radiación o el coleccionista de llama, por ejemplo, en la tierra, y un segundo
es montado verticalmente sobre ello a una distancia de 2,000 metros y ambos
están relacionados por un cable de conducción, hay una diferencia de voltaje en
verano de aproximadamente 2,000,000 de voltios y en invierno 6,000,000 de
voltios o más.
Según la ley de Stefan Boltzmann de radiación, la
cantidad de energía que una superficie incandescente (temperatura T) de 1 cm
sq.. irradia en una unidad de tiempo en el aire libre (temperatura T0)
es expresado por la fórmula siguiente:
S = R (T4 -T04) vatios por centímetro cuadrado
y la constante de radiación universal R, según las
últimas investigaciones de Ferry, es igual a 6.30 x 10-12 vatios por
centímetro cuadrado.
Ahora, si una superficie incandescente de 1 cm
sq.., comparando con el espacio circundante, muestra una caída periódica del
potencial dV, esto irradia (independiente de la dirección de la corriente) de
acuerdo con la susodicha fórmula, por ejemplo en una temperatura de 3715oC. una energía de
1.6 kWs por centímetro cuadrado. En cuanto a la radiación, el mismo valor puede
ser calculado para la colección de energía, pero invertido. Ahora, como
electrodos de carbón en la temperatura del arco eléctrico, apoye una densidad
corriente hasta 60 a 65 amperios por cm sq.., ningunas dificultades causarán
esta dirección en el empleo de coleccionistas radiantes como acumuladores.
Si la tierra ser considerado como un condensador
cósmicamente aislado en el sentido de la electrostática geométrica x, según
Chwolson, allí resulta de la capacidad geométrica de la tierra:
Para
cobro negativo 1.3 x 106 Coulomb. Para
potencial negativo V = 10 x 108 voltios.
Esto sigue de este que EJT es aproximadamente
igual a 24.7 x 1024 vatios/segundo. Ahora si se desea para hacer un cortocircuito teórico por
un coleccionista de llama de earthed, este representaría un trabajo total
eléctrico de aproximadamente 79,500 x 1010 años de kilovatio. Cuando la tierra debe
ser considerada como un mecanismo rotativo que es thermo-dinámicamente,
electromagnético y kinematically conectado con el sol y sistema de estrella por
radiación cósmica y gravitación, no debe temerse una reducción de la energía
eléctrica del campo de la tierra. Las energías que los coleccionistas
incandescentes podrían retirar del campo de la tierra sólo pueden causar una
bajada de la temperatura de la tierra. Este es sin embargo, no el caso cuando
la tierra no representa un sistema cósmicamente completamente aislado. Al
contrario, allí es comunicado del sol a la tierra una energía de 18,500 x 1010 kilovatios. En
consecuencia, cualquier bajada de la temperatura de la tierra sin una bajada
simultánea de la temperatura del sol contradiría la ley de Stefan Boltzmann de
la radiación.
De este debe ser concluido que si la temperatura
de la tierra se hunde, la radiación total absorbida por los aumentos de la
tierra, y adelante, el precio de refrigeración de la tierra es directamente
dependiente de aquel del sol y los otros radiadores cósmicamente conectados con
el sol.
Los coleccionistas de radiación incandescentes,
según esta invención, pueden ser usados para coleccionar la electricidad
atmosférica si ellos (1) son acusados de la electricidad de la tierra negativa
(o sea, cuando ellos están directamente relacionados con la tierra por medio de
un conductor metálico) (y 2) si las capacidades grandes (superficies metálicas)
acusado de la electricidad son montadas frente a ellos como postes positivos en
el aire. Este es considerado como el rasgo general de la invención presente
como sin estas ideas inventivas que no sería posible coleccionar con un
coleccionista incandescente, las cantidades suficientemente grandes de los
gastos eléctricos contenidos en la atmósfera cuando la tecnología requiere; el
radio de acción de los coleccionistas de llama también sería demasiado pequeño,
sobre todo si esto ser considerado esto la muy pequeña densidad superficial no
admite cantidades grandes del precio absorbido de la atmósfera.
Se ha propuesto ya para emplear a coleccionistas
de llama para coleccionar la electricidad atmosférica y se conoce que su efecto
de recogimiento es la considerablemente mayor parte de enfrente los puntos. Es
sin embargo, no conocido que las cantidades de los corrientes que hasta ahora
ser obtenido son demasiado pequeños para objetivos técnicos. Según mis
experimentos, la razón de este es ser encontrada en las capacidades inadecuadas
de los postes de conductor de coleccionista. Si tal llama o coleccionistas
radiantes no tienen ningunas o sólo pequeñas superficies positivas, su radio de
la acción para objetivos técnicos grandes es demasiado pequeño. Si los
coleccionistas incandescentes ser constantemente guardado en el movimiento en
el aire, ellos pueden reunirse más según la velocidad del movimiento, pero este
no es otra vez capaz de ser realizado en la práctica.
Por esta invención, el efecto de coleccionista es
bastante aumentado por un cuerpo acusado de un potencial positivo y de la
capacidad mejor posible, siendo también sostenido poniendo a flote (sin la
unión de la tierra directa) frente a un coleccionista tan incandescente que es
sostenido flotando en el aire en una altura deseada. Si, por ejemplo, un globo
que se reúne de metal de hoja o tela metallised, ser hecho montar a 300 a 3,000
metros en el aire, y como un poste positivo es traído frente a un coleccionista
tan radiante relacionado por un conductor con la tierra, los resultados
completamente diferentes son obtenidos.
La cáscara de globo metálica que tiene un área
superficial grande es cargada a un potencial alto por la electricidad
atmosférica. Este potencial es mayor el más alto el globo que se reúne está
encima del coleccionista incandescente. La electricidad positiva interpreta
concentratedly en el ánodo que flota en el aire cuando es atraído por la
ionización de choque de radiación, proviniendo del cátodo incandescente. La
consecuencia de este es que el radio de acción del coleccionista de cátodo
incandescente es bastante aumentado y tan es el efecto que se reúne de la
superficie de globo. Adelante, la capacidad grande del ánodo que flota en el
aire, juega por lo tanto una parte importante porque esto permite la colección
de gastos grandes que causan una corriente más uniforme aun cuando hay retirada
corriente sustancial - este no puede ser el caso con pequeñas superficies.
En el caso presente, el globo de recogimiento
metálico es un ánodo positivo que flota en el aire y el final del conductor de
la tierra de este globo sirve como la superficie de poste positiva frente a la
superficie del cátodo incandescente radiante, que por su parte es acusado de la
electricidad de la tierra negativa cuando está relacionado con la tierra por un
conductor. El proceso puede ser realizado por dos tales contactos (final de ánodo
y cátodo incandescente negativo de una capacidad que flota en el aire) un
condensador y una resistencia inductiva encendida en la paralela, por lo cual
las oscilaciones simultáneamente no disminuidas pueden ser formadas.
En instalaciones muy grandes es aconsejable unir a
dos tales coleccionistas de irradiación en serie. Así un arco se enciende el
cátodo incandescente puede ser colocado abajo en la tierra abierta y un cátodo
incandescente que es calentado por corrientes electromagnéticas especiales, ser
localizado alto en el aire. Por supuesto para este, el vacío especial los tubos
de Liebig con o sin rejillas también pueden ser usados. Una lámpara de arco
ordinaria con electrodos de óxido puede ser introducida en la tierra y el poste
positivo no está directamente relacionado con el globo que se reúne, pero por
el cátodo incandescente superior o sobre un condensador. El método de unir el
cátodo incandescente que flota en el aire puede ser visto en Figs.29-33.
B es el globo de aire, K un anillo de Cardan
(unión con la guindaleza) C el globo, L un cable de conducción bueno, P un
poste positivo, N cátodo incandescente negativo y E el conductor de la tierra.

Fig.29 representa la forma más simple de la
construcción. Si las oscilaciones eléctricas son producidas abajo en la tierra
por medio de una lámpara de arco de carbón o de algún otro modo conveniente,
una bastante mayor resistencia eléctrica está opuesta a esto del modo directo
por insertar una resistencia inductiva eléctrica 9. Por consiguiente, entre P y
N, un voltaje es formado, y como, sobre N y P sólo un inductionless ohmic
resistencia está presente, una chispa saltará mientras que los coeficientes de
inducción separados y otros por el estilo son correctamente calculados. La consecuencia de este es que el electrodo
de óxido (carbón o el parecido) es dado incandescente y luego muestra como el
cátodo incandescente, un efecto de recogimiento aumentado. Los postes positivos
deben ser considerablemente más grandes que la negativa a fin de que ellos también
puedan no hacerse incandescentes. Cuando ellos están relacionados adelante con
el área de globo grande que tiene una capacidad grande y es cobrada en la alta
tensión, un cuerpo incandescente que es sostenido flotando en el aire y un
poste positivo que puede coleccionar capacidades grandes es así obtenido del
modo más simple. Se hace primero que el cátodo incandescente se haga
incandescente por medio de la energía separada producida en la tierra, y luego
mantenido por la energía coleccionada de la atmósfera.

Fig.30 sólo muestra la diferencia que en vez de un
globo redondo, uno en forma de cigarro puede ser usado, también, un condensador
5 es insertado entre el cátodo incandescente y el conductor de la tierra de
modo que un recorrido de oscilación puesto en cortocircuito sobre P N 5 y 9 sea
obtenido. Este tiene la ventaja que las completamente pequeñas cantidades de la
electricidad hacen que el cátodo se haga incandescentes y los cuerpos de cátodo
mucho más grandes pueden ser hechos incandescentes.

En esta forma de la construcción, tanto el cátodo
incandescente como el electrodo positivo pueden ser encerrados en una cámara de
vacío como mostrado en Fig.32. Un cable
L es llevado bien aislado por la tapa de un buque y se termina en un disco
condensador 5. La tapa es arqueada a fin de guardar la lluvia lejos. El buque
es completamente o parcialmente hecho del metal magnético y bien aislado
adentro y afuera. El disco de enfrente 5 otro disco 6 y en este otra vez un
poste positivo metálico del tubo de vacío g con el cátodo incandescente
(electrodo de óxido) N es arreglado. El electrodo negativo está por una parte
relacionado con el conductor de la tierra E, y por otra parte con la
resistencia inductiva 9 que también está relacionado con el cable L con el poste
positivo y enrollar alrededor del buque en bobinas. La acción es exactamente el
mismo como esto en Fig.29 sólo en vez de un cátodo incandescente abierto, un
encerrado en vacuo es usado. Como en tales coleccionistas, sólo pequeños
cuerpos ser traído a la incandescencia, en instalaciones grandes una pluralidad
de tales tubos de vacío debe ser insertada en la proximidad el uno al otro. Según
las construcciones anteriores Fig.31 y Fig.33 son completamente obvios sin
explicaciones adicionales.


Figs.34-37 representan adelante diagramas de
uniones sobre irradiación y coleccionistas de llama, y de hecho, como deben
arreglarlos en la tierra. Fig.34 muestra
que un arco enciende al coleccionista con electrodos de óxido para la corriente
directa y su unión. Fig.35 muestra uno similar para la corriente alterna.
Fig.36 un coleccionista incandescente con una lámpara Nernst y Fig.37 uno
similar con una llama de gas.

El poste positivo 1 de los coleccionistas
radiantes siempre está directamente relacionado con el conductor de
recogimiento aéreo A. En Fig.34, este
está relacionado adelante sobre el juego de condensador 5 con un segundo
electrodo positivo 3. El dínamo corriente directo b produce corriente que fluye
entre los electrodos 3 y 2 como una luz de arco. En la formación de un arco, el
electrodo incandescente negativo 2 absorbe la electricidad de los postes
positivos que ponen frente a ello y muy acusado de la electricidad atmosférica
que esto comunica al recorrido trabajador. El hueco de chispa 7, resistencia
inductiva 9 e inducción bobina 10 parece a estos antes descritos. El
electroimán protector S protege la instalación de la tierra circuiting y el
hueco de chispa de seguridad 8 de voltaje de exceso o sobrecarga.
En Fig.35, la unión es hasta ahora cambiada que el
dínamo de corriente alterna alimenta la excitación bobina 11 del condensador de
inducción. 12 es su negativa y 13 su poste positivo. Si el bobina 3 en el
corazón de imán del dínamo es correctamente calculado y la frecuencia de la
corriente alterna suficientemente alta, entonces una luz de arco puede ser
formada entre postes 1 y 2. Cuando el cátodo 2 está relacionado con la tierra
negativamente cargada, y por lo tanto siempre actúa como un poste negativo, una
forma de la rectificación de la corriente alterna producida por el dínamo 3 es
obtenida, ya que la segunda mitad del período siempre es suprimida. El
recorrido trabajador puede ser realizado del mismo modo como en Fig.34; pueden
prescindir sin embargo del hueco de chispa trabajador 7, y en vez de ello,
entre los puntos n y m, un condensador 5 y una resistencia de inducción 9 puede
ser insertado, de que, una corriente es tomada inductivamente.
Fig.36 representa una forma de construcción
similar a esto mostrado en Fig.34 salvo que aquí en vez de una lámpara de arco,
un cuerpo incandescente Nernst es usado. La lámpara Nernst es alimentada por la
batería 3. La sección trabajadora está relacionada con el poste negativo, el
hueco de chispa de seguridad con los postes positivos. También pueden prescindir
del hueco de chispa trabajador 7 y la corriente para ello tomado en 12 sobre el
recorrido de oscilación 5, 11 (mostrado en líneas de puntos).
Coleccionistas de llama (Fig.37) mayo también ser
empleado según esta invención. La red de alambre 1 está relacionada con el
conductor de coleccionista aéreo A y el quemador con la tierra. Al final
superior del quemador, los puntos largos son proporcionados que proyectan en la
llama. El electrodo positivo está relacionado con la negativa sobre un
condensador 5 y la inducción bobina 9 con la tierra.
La novedad en esta invención es:
(1) El uso de cátodos
incandescentes postes positivos de enfrente que están relacionados con
capacidades metálicas grandes como superficies de recogimiento automáticas.
(2) La unión de los cátodos
incandescentes a la tierra por lo cual, además de la electricidad comunicada a
ellos de la batería de máquina que causa el incandescing, también el precio
negativo del potencial de la tierra es comunicado, y
(3) La unión de los postes
positivos y negativos de los coleccionistas radiantes sobre un recorrido
condensador solo o con la introducción de una resistencia inductiva
conveniente, por lo cual simultáneamente un recorrido de oscilación oscilatorio
puede ser obtenido. El efecto que se reúne es por estos métodos completamente
bastante aumentados.
Patente GB1913,01098 14 de enero 1914 Inventor: Roy J. Meyers
APARATO PARA PRODUCIR
ELECTRICIDAD
EXTRACTO
Un rectificador para el uso con el aparato para producir
electricidad de la tierra consiste en el mercurio - lámparas de vapor
construidas y arregladas como mostrado en Fig.4. Cada lámpara comprende dos
alambres 6 <1>, 7 <1> enrollar alrededor de un tubo de acero 15
alrededores de un tubo de mercurio 11 preferentemente del cobre. El bobina 6
<1> está relacionado entre el electrodo 14 y el terminal 18, y el bobina
7 <1> entre los terminales 19, 5. Los bobinas 6 <1>, 7 <1>
son preferentemente formados del hierro suave.
DESCRIPCIÓN
Esta invención está relacionada con mejoras del
aparato para la producción de corrientes eléctricas, y el objeto primario en
mente es la producción de una corriente eléctrica commercialemente útil sin el
empleo de la acción mecánica o química. A este final la invención comprende medios
para producir lo que creo para ser la electricidad dinámica de la tierra y sus
elementos ambientales.
Soy, por supuesto consciente que se ha propuesto
para obtener gastos estáticos de estratos superiores de la atmósfera, pero
tales gastos son reconocidos desde extensamente el potencial de variante y no
han demostrado hasta ahora de ningún valor comercial práctico, y la invención
presente es distinguida de todo tal aparato como ha sido empleado antes para
atraer gastos estáticos por el hecho que este aparato mejorado no es diseñado o
empleado para producir o generar irregular, fluctuando u otros gastos
eléctricos que carecen de la constancia, pero por otra parte tengo por la
prueba actual sida capaz de producir de un muy pequeño aparato en la elevación
relativamente baja, decir aproximadamente 50 o 60 pies encima de la superficie
de la tierra, una corriente considerablemente constante en un voltaje
commercialemente utilizable y amperaje.
Esta corriente que averigüé por pruebas repetidas
es capaz de ser fácilmente aumentada por adiciones de los elementos de unidad
en el aparato descrito abajo, y soy convencido de la constancia de la corriente
obtenida y su potencial relativamente bajo que la corriente es dinámica y no
estática, aunque, por supuesto, no sea imposible que las ciertas descargas
estáticas ocurren y, de hecho, he encontrado la ocasión tomando precauciones
contra el daño que podría resultar de tal descarga por la provisión de
pararrayos de relámpago y aparato de recorte que asiste en la interpretación de
la corriente obtenida estable eliminando fluctuaciones repentinas que a veces
ocurren durante condiciones de la humedad alta por lo que considero descargas
estáticas.
La naturaleza de mi invención es obviamente tal
que he sido incapaz de establecer autoritativamente todos los principios
implicados, y algunas teorías aquí expresadas pueden demostrar posiblemente
erróneas, pero sé realmente y soy capaz de demostrar que el aparato que he
descubierto produce realmente, genera, o por otra parte adquiere una diferencia
de potencial que representa un amperaje corriente como declarado encima.
La invención comprende los medios para producir
corrientes eléctricas del potencial útil considerablemente sin el empleo de la
acción mecánica o química, y en esta unión he sido capaz no de observar ninguna
acción química en absoluto en las partes utilizadas aunque el empejoramiento
pueda ocurrir posiblemente en algunas partes, pero a fin de que soy capaz de
determinar que tal empejoramiento no añade al suministro corriente, pero es
simplemente secundario al efecto de la acción climática.
La invención más expresamente comprende el empleo
de un imán o imanes y un elemento asistente, como el zinc colocó adyacente al
imán o imanes y se unió en tal manera y arregló con relación a la tierra para
producir corriente, mi observación que es que corriente es producido sólo
cuando tales imanes tienen sus postes que se vuelven considerablemente al norte
y sur y los zincs son dispuestos considerablemente a lo largo de los imanes.
La invención también entiende otros detalles de la
construcción, las combinaciones y los arreglos de partes como serán totalmente
puestos adelante.
DESCRIPCIÓN DE LOS DIBUJOS

Fig.1 es una vista de
plan de un aparato que encarna los rasgos de la invención presente, la flecha
que acompaña la figura que indica considerablemente el norte geográfico, las
partes de esta figura son esquemáticas.

Fig.2 es una vista de
elevación de lado de las partes vistas en el plan en Fig.1
Fig.3 es una sección
vertical tomada el avión indicado por la línea A--A de Fig.2.

Fig.4 es una vista de
detalle, en parte en la elevación y en parte en la sección, mostrando a las
uniones del convertidor e intensificador.

Fig.5 es una sección
transversal tomada los aviones indicados por la línea 5-5 de Fig.4, mirando
hacia abajo.

Fig.6 es un detalle
ampliado sección fragmentaria que ilustra las partes en la unión de los
conductores y uno de los intensificadores.

Fig.7 es una vista de
detalle ampliada en parte en la elevación y en parte en la sección de uno de
los recortes automáticos

Fig.8 es una vista
esquemática de una de las formas más simples de la encarnación de la invención.
Respecto al dibujo por números, 1,1 indica imanes
relacionados por una sustancia magnética 2, preferentemente un alambre de
hierro. Los imanes 1 son arreglados en pares, un par siendo espaciado bajo el
otro, e interpusieron entre los imanes son los platos de zinc 3,3 relacionado
por un conductor de alambre de hierro 4. El aislamiento conveniente apoya 5 son
arreglado para sostener los imanes respectivos 1 y platea 3,3. Cada plato 3 es
preferentemente doblado considerablemente en la forma de V, como claramente
visto en Fig.1, y el V de uno de los platos se abre o se vuelve hacia el Norte
y el V del otro plato al Sur. He determinado por la experimentación que es
esencial que los platos 3 ser dispuesto considerablemente Norte y Sur con su
apartamento se vuelvan aproximadamente paralelo a las caras adyacentes de los
imanes asistentes, aunque por la experiencia yo no haya descubierto ninguna
diferencia material en la corriente obtenida cuando los platos son dispuestos
ligeramente a un lado de Norte y Sur, en cuanto al caso cuando los platos son
dispuestos ligeramente a un lado de Norte y Sur, en cuanto al caso cuando
dispuesto en la línea de la polaridad magnética de la tierra. El mismo es verdadero con respecto a los
imanes 1, dichos imanes dispuestos considerablemente Norte y Sur para objetivos
vigentes, aunque yo encuentre que es inmaterial si el Polo Norte de uno de los
imanes es dispuesto al Norte y el Polo sur al Sur, o viceversa, y esto es mi
convicción de la experiencia que es esencial tener los imanes de cada par
relacionado por el material magnético de modo que los imanes considerablemente
se hagan un con un poste expuesto al Norte y un poste expuesto al Sur.

En Fig.1, He indicado en líneas llenas por las
cartas 8 y N las polaridades respectivas de los imanes 1, y he indicado en
líneas de puntos el otro poste de aquellos imanes cuando la unión 2 es cortada.
He encontrado que los imanes y los platos de zinc funcionan para producir, (si
por colección o generación no estoy seguro), las corrientes eléctricas cuando
dispuesto considerablemente Norte y Sur, pero cuando dispuesto considerablemente
Este y Oeste, ningunas tales corrientes son producidas. También encuentro que
la pregunta de elevación es de ningún modo vital, pero es verdadero que los
resultados más eficientes son obtenidos colocando el zincs e imanes en apoyos
elevados. Además encuentro de pruebas, que es posible obtener corrientes del
aparato con el zincs e imanes dispuestos en un edificio o por otra parte
encerrado, aunque los resultados más eficientes sean obtenidos localizándolos
en el abierto.
Mientras en Figs 1, 2, y 3, he mostrado los imanes
y los platos de zinc tan sobrepuestos, será aparente, como descrito
detalladamente abajo, que estos elementos pueden ser colocados de nuevo en
planos horizontales, y considerablemente los mismos resultados serán
asegurados. Además, los imanes 1 con zincs interpuesto 3, como mostrado en Figs
1, 2 y 3 simplemente representan una unidad que puede ser repetida
horizontalmente o verticalmente para aumentar el suministro corriente, y cuando
la unidad es repetida los platos de zinc son arreglados alternando con los
imanes en todas partes de la serie entera como indicado abajo.
Un conductor 6 está relacionado en múltiple con
los conductores 2 y un conductor 7 está relacionado con el conductor 4, el
conductor 6 ampliación a un terminal de un rectificador que he indicado por el
carácter de referencia general 8, y el conductor 7 ampliación al otro terminal
del rectificador. El rectificador como visto en el diagrama Fig.1 puede asumir
que cualquiera de varias encarnaciones conocidas de la válvula eléctrica
escribe a máquina y puede consistir en cuatro células asimétricas o lámparas de
vapor de mercurio de Tonelero-Hewitt relacionadas como indicado en Fig.1 para
permitir la comunicación de los impulsos positivos del conductor 6 sólo al
conductor de línea 9 y los impulsos negativos del conductor 6 en sólo al
conductor de línea 10. La corriente de este rectificador puede ser entregada
por los conductores 9 y 10 a cualquier fuente conveniente para el consumo.
Mientras el rectificador 8 puede consistir en
cualquiera de los tipos conocidos, como encima perfilado, esto preferentemente
consiste en un rectificador especialmente construido que también tiene la
capacidad de intensificar la corriente y comprende expresamente los elementos
mostrados detalladamente en Figs 4, 5, y 6 en donde he revelado el alambrado de
detalle del rectificador cuando formado de cuatro de la rectificación y me
intensifico en elementos en vez de células asimétricas o válvulas de vapor de
mercurio simples. Cuando cada una de estas estructuras es una encarnación
exacta de todo los demás, un único será descrito, y la descripción se aplicará
a todos. El elemento de rectificación de cada construcción consiste en un tubo
de mercurio 11 que es preferentemente formado del cristal u otro material
conveniente, y comprende un cilindro que afila sus porciones de final y cada
terminación en un enchufe de aislamiento o freno 12. Por el freno superior 12 es ampliado el
electrodo 13 que se extiende bien en el tubo y preferentemente aproximadamente
una mitad su longitud, a un punto adyacente el final interior de un electrodo
contrario 14 qué electrodo último se extiende desde allí abajo por el
aislamiento 12 en la parte inferior del tubo. El tubo 11 es suministrado del
mercurio y es adaptado para funcionar en el principio de la lámpara de vapor de
mercurio, sirviendo para rectificar corriente comprobando impulsos traseros de
un signo y permitiendo al paso de impulsos del otro.
Para evitar la necesidad de utilizar un juez de
salida, como es común con el tipo de lámpara de la válvula eléctrica, el
suministro de mercurio dentro del tubo puede ser suficiente para ponerse en
contacto con la parte inferior del electrodo 13 cuando corriente no está siendo
suministrado, de modo que tan pronto como corriente sea pasado de un electrodo
al otro suficientemente para volatilizar aquella porción del mercurio
inmediatamente adyacente la parte inferior del electrodo 13, la estructura
comienza su operación como un rectificador. El tubo 11 es rodeado por un tubo 15
que es preferentemente espaciado del tubo 11 suficientemente para permitir que
la circulación de refrigeración atmosférica u otra pasara el tubo 11. En
algunos casos, puede ser deseable refrescar el tubo 11 por un cuerpo
circundante de líquido, como mencionado abajo.
El tubo 15 puede ser de aislar el material pero encuentro que los
resultados eficientes alcanzados por el empleo de un tubo de acero, y fijado a
los finales del del tubo aíslan discos 16, 16 formación de un carrete en el
cual son los alambres de gemelo de enrollar 6 y 7, el alambre 6 relacionado
en la hélice interior del bobina con el final externo del electrodo 14, la
porción inferior del electrodo dicho ampliado a un lado del tubo 11 y pasado
una manga de aislamiento 17 ampliación por el tubo 15, y a su final externo
combinándose en el final adyacente del alambre 6. El alambre 7 se extiende
directamente de la porción externa del carrete por varios helices a un punto
adyacente a la unión del electrodo 14 con el alambre 6 y de allí sigue la
paralela al alambre en todas partes del bobina, el alambre 6 final en un
terminal 18 y el alambre 7 final en un terminal 19.
Por la conveniencia de la descripción y de
remontar el recorrido, cada uno del aparato sólo encima descrito y aquí
conocido cuando un intensificador y el rectificador serán mencionados como A,
B, C y D, respectivamente. El conductor 6 es formado con ramas 20 y 21 y el
conductor 7 es formado con ramas similares 22 y 23. La rama 20 del conductor 6
se une con el conductor 7 de intensificador B y rama que 21 del conductor 6
unen con el conductor 7 del intensificador C, mientras la rama 22 del
conductor 7 del intensificador C, mientras la rama 22 del conductor 7 se une
con el conductor 7 del intensificador D. Un conductor 27 está relacionado con
el terminal 19 del intensificador A y se extiende a y está relacionado con el
terminal 18 del intensificador C, y un conductor 7 se une con el conductor 7
del intensificador D. Un conductor 27 está relacionado con el terminal 19 del
intensificador A, y se extiende a y está relacionado con el terminal 18 del
intensificador C, y un conductor 28 está relacionado con el terminal 19 del
intensificador C y amplía del terminal 19 del intensificador B al terminal 18
del intensificador D al electrodo 13 del intensificador B. Cada electrodo 13 es
apoyado en una araña 13 descanso en el disco superior 16 del intensificador
respectivo. Los conductores 31 y 32 están relacionados con los terminales 18 de
intensificadores A y B y son unidos para formarse la línea positiva ponen
instalación eléctrica 9 que coopera con el alambre de línea negativo 10 y se
extiende a cualquier punto conveniente del consumo. El alambre de línea 10 es
proveído de ramas 35 y 36 ampliación a los electrodos 13 de intensificadores C
y D para completar el lado negativo del recorrido.
Así se verá que las corrientes alternas producidas
en los alambres 6 y 7 serán rectificadas y entregadas en la forma de una
corriente directa por los alambres de línea 9 y 10, y encuentro por el experimento
que los alambres 6 y 7 deberían ser del hierro, preferentemente suave, y pueden
ser por supuesto aislados, el otro alambrado no especificado como el hierro que
es del cobre u otro material conveniente.
En la realización de la operación como declarado,
el recorrido puede ser remontado como sigue: un impulso positivo que comienza
en el zincs 3 es dirigido a lo largo del conductor 7 para bifurcarse 23 al
conductor 7 y la cuerda del rectificador del intensificador B por el
rectificador al conductor 6, por su cuerda al contacto 18, el conductor 32 y a
la línea pone instalación eléctrica 9. El siguiente, o negativo, impulso
dirigido a lo largo del conductor 7 no puede encontrar su camino a lo largo de
la rama 23 y el recorrido sólo encima remontado porque esto no puede pasar a
través del rectificador del intensificador B pero en cambio el impulso negativo
hace pasar al conductor 22 al conductor 7 del intensificador A y su cuerda al
contacto 19 y al conductor 27 para ponerse en contacto con 18 del intensificador
C, a la cuerda del alambre 6 de eso al electrodo 14 por el rectificador al del
electrodo 13 y conductor del intensificador A, electrodo 14 de eso y conductor
6 para ponerse en contacto 18 y poner instalación eléctrica 31 para rayar el
alambre 9.
Obviamente el impulso positivo no puede hacer
pasar el alambre 20 debido a su acercamiento inverso al rectificador del
intensificador B. El siguiente impulso o el impulso negativo entregado al
conductor 6 no pueden hacer pasar al conductor 21 debido a su unión con el
electrodo 13 del rectificador del intensificador A, pero en cambio hacen pasar
al conductor 20 al alambre 7 y su cuerda que forma la parte del intensificador
B al contacto 19 y conductor 29 para ponerse en contacto 18 y la cuerda del
alambre 6 del intensificador D al electrodo 14 y por el rectificador al
electrodo 13 y conductor 35 para rayar el alambre 10. Así la corriente es rectificada y todos los
impulsos positivos dirigidos a lo largo de una línea y todos los impulsos
negativos a lo largo de la otra mentira s que la diferencia de potencial entre
las dos líneas será el máximo para la corriente dada del recorrido alternador. Es,
por supuesto, aparente que menos número de intensificadores con sus elementos
de rectificador de acompañamiento puede ser empleado con un sacrificio de los
impulsos que son comprobados atrás de una carencia de la capacidad de pasar los
elementos de rectificador respectivos, y de hecho he asegurado resultados
eficientes por el uso de un intensificador solo con sus elementos de
rectificador, como mostrado abajo.
La base de conductores 37 y 38 está relacionada
respectivamente con los conductores 6 y 7 y es proveída de los pararrayos de
relámpago ordinarios 39 y 40 respectivamente para proteger el recorrido contra
la alta tensión gastos estáticos.
Los conductores 41 y 42 están relacionados
respectivamente con los conductores 6 y 7 y cada uno se une con un recorte
automático 43 que es basado como en 4. Cada uno de los recortes automáticos es
exactamente como el otro y uno del muestran detalladamente en éstos Fig.7 y
comprende la resistencia inductiva 45 proveído de un borne de conexión aislado
46 con que el conductor respectivo 6 o 7 está relacionado, el poste que también
apoya una primavera 48 que sostiene una armadura 49 adyacente al corazón de la
resistencia 45. La hélice de resistencia 45 está relacionada preferentemente en
la primavera al borne de conexión a un final y al otro final es basado en el
corazón de la resistencia, el corazón basado por el conductor de tierra 44 que
se extiende al plato metálico 52 empotrado en el carbón húmedo u otro material
inductivo sepultado en la tierra. Cada
uno de los conductores 41, 42 y 44 es del hierro, y en esta unión lamento que
esto no entendiera que donde declaro la sustancia específica soy capaz de
verificar la exactitud de la declaración de los resultados de pruebas que he
hecho, pero por supuesto deseo incluir junto con tales sustancias todos los
equivalentes, en cuanto al caso, donde el hierro es mencionado sus subproductos,
como el acero, y sus equivalentes como el níquel y otras sustancias magnéticas
son queridos para ser entendido.
El aparato de recorte visto detalladamente en Fig.7
es empleado en particular para asegurar contra corrientes de alta tensión, ello
siendo obvio de la estructura mostrada que cuando el potencial se eleva más
allá del límite establecido por la tensión de la primavera sosteniendo la
armadura 40, la armadura será movida a una posición que se pone en contacto con
el corazón del dispositivo de recorte y así directamente cerca la unión de
tierra para la línea pone instalación eléctrica 41 con el conductor 44,
eliminando la resistencia de girar 45 y permitir que la alta tensión corriente
fuera descargada a la tierra. Inmediatamente después de tal descarga la cuerda
de 45 pérdida de su corriente permitirá que el corazón se haga demagnetised y
libere la armadura 49 por lo cual la unión de tierra está considerablemente
rota dejando sólo la unión por la cuerda 45 la resistencia de que es suficiente
para asegurar contra la pérdida del voltaje bajo corriente.
En Fig.8 He ilustrado un aparato que aunque por lo
visto primitivo en construcción y arreglo muestre la primera encarnación
acertada que produje en el curso del descubrimiento de la invención presente, y
será observado que los rasgos esenciales de la invención son mostrados allí. La
estructura mostrada en la figura consiste en imanes de herradura 54, 55, un
Norte que se vuelve y el otro Sur, es decir cada apertura en las direcciones
respectivas indicadas y los dos relacionados por un alambre de hierro 55 que es
no aislado y se abrigó sobre los imanes respectivos cada porción de final del
alambre 55 ampliado de los imanes respectivos a y se unió con, como siendo
soldado a, un plato de zinc 56, allí siendo un plato 56 para cada imán y cada
plato arreglado longitudinalmente considerablemente paralela con las piernas
del imán y con las caras del plato expuesto hacia las piernas respectivas del
imán, el plato así arreglado endwise hacia el Norte y Sur. Un alambre de hierro
57 une los platos 56, los finales del alambre preferentemente relacionado
adyacente los finales externos de los platos pero del experimento encuentro que
el alambre puede estar relacionado en prácticamente cualquier punto con el
plato. Los alambres 58 y 59 están relacionados respectivamente con los alambres
55 y 57 y suministran una corriente alterna en un voltaje relativamente bajo, y
controlar tal corriente los alambres 58 y 59 pueden ser ampliados a un
rectificador o rectificador combinado e intensificador, como hablado encima.
Las pruebas en las cuales he encontrado acertado
con el aparato visto Fig.8 fueron realizados por el empleo primero de imanes de
herradura aproximadamente 4 pulgadas en la longitud, la barra que comprende la
herradura que es el cuadrado de aproximadamente un pulgada, el zincs
dimensionado proporcionalmente y de este aparato con el empleo de un
intensificador solo y rectificador, como encima indicado, yo era capaz de
obtener una salida constante de 8 voltios.
Debería ser obvio que los imanes que forman uno de
los electrodos de este aparato pueden ser permanentes o pueden ser
electroimanes, o una combinación de los dos.
Mientras los imanes mencionados en todas partes
del susodicho pueden ser formados de cualquier sustancia magnética, encuentro
los mejores resultados obtenidos por el empleo del acero de cromo de níquel.
Mientras la operación acertada de varios
dispositivos que he construido la incorporación de la invención presente no me
ha permitido llegar definitivamente y positivamente en la conclusión fija con
relación a los principios y las teorías de la operación y la fuente de la cual
corriente es suministrado, deseo que ello sea entendido que me considero como
el primer inventor del tipo general descrito encima, capaz de la producción de
la electricidad commercialemente útil, para cual razón mis reclamaciones más
adelante añadidas contemplan que puedo utilizar una amplia variedad de
equivalentes a fin de que los detalles de preocupaciones de la construcción
sugirieron como preferentemente empleado.
La corriente que soy capaz de obtener es dinámica
en el sentido que no es estático y su producción es llevada a cabo sin la
acción química o mecánica incidente al movimiento químico o mecánico actual o
incidente al cambio de condiciones calóricas de modo que la eliminación
necesariamente para el uso de la acción química o mecánica deba ser considerada
como incluso la eliminación de la necesidad del uso de calor o grados variantes
de eso.
Pat. App. US 2006/0082,334 20 de abril 2006 Inventors: Paulo & Alexandra Correa
SISTEMAS DE CONVERSIÓN DE
ENERGÍA
Esta aplicación evidente muestra los detalles de
dispositivos que pueden producir la electricidad ordinaria de ondas
longitudinales Tesla. Si estas reclamaciones son correctas (y no parece haber
razón mínima de creer que ellos no son), entonces las realizaciones de esta
aplicación evidente son capaces de producir el poder eléctrico libre y la
importancia de esta información es enorme.
EXTRACTO
Esta invención está relacionada con el aparato
para la conversión de energía sin masa en eléctrico o energía cinética, que usa
en su forma preferida un transmisor y un receptor tanto que incorpora Tesla
bobinas, los finales de distal de cuyas cuerdas secundarias son co-resonantes
como relacionadas con platos de una cámara, preferentemente evacuada o llena
del agua, tal que la energía irradiada por el transmisor puede ser recogida por
el receptor, el receptor preferentemente adelante incluso un reactor plasma
pulsado conducido por el receptor bobina y una hendidura divide en fases el
motor conducido por el reactor. Preferentemente el reactor funciona en el modo
de descarga de gas anormal pulsado, y el motor es un motor de rastra mojado de
inercia. La invención también se extiende al aparato en el cual un reactor
plasma por otra parte conducido que funciona en el modo de descarga de gas
anormal pulsado por su parte solía conducir un motor de rastra mojado de
inercia.
DESCRIPCIÓN
Este es una continuación del No 09/907,823
Consecutivo de aplicación, archivado el 19 de julio de 2001.
CAMPO DE LA INVENCIÓN
Esta invención está relacionada con sistemas para
la conversión de energía, inter alia en la forma de a qué nos referiremos para
la conveniencia como ondas de Tesla (véase abajo), a la energía eléctrica
convencional.
FONDO DE LA INVENCIÓN
Los convertidores de energía que son alimentados
por la energía local o ambiental son por lo general explicados tomando el
recurso a la noción que ellos se convierten cero señalan la radiación
electromagnética (ZPE) a la energía eléctrica. Las teorías ZPE han ganado una
vida de su propio, como T. El Kuhn ha indicado (en su "Teoría de Cuerpo
Negra y el Quántum"), después de surgir de la segunda teoría de Planck,
expresamente del término
en la nueva fórmula para energía de oscilador. En 1913, Einstein y
Severo sugirió que las frecuencias motrices que contribuyen al calor específico
se cayeran en dos categorías - aquellos que eran independientes de la
temperatura y aquellos que no eran (energía p.ej rotatoria), conduciéndolos a
concluir que la energía de punto cero en la orden de era más probable. En la
segunda parte de su papel, sin embargo, ellos proporcionaron una derivación de
la Ley de Planck sin tomar el recurso a la discontinuidad, asumiendo que el
valor del ZPE era simplemente ha. Vale
la pena notar que Einstein tenía ya en 1905 ("Erzeugung und Verwandlung
des Lichtes betreffenden heuristichen Gesichtspunkt", Ann d. El Phys, 17,
132) enmarcó el problema de la discontinuidad, aun si sólo heurísticamente,
como uno de colocar límites sobre la energía infinita del estado de vacío
levantado según la ley de dispersión de Rayleigh-vaqueros. Según Einstein, la
ley de Rayleigh-vaqueros causaría una imposibilidad, la existencia de la
energía infinita en el campo de radiación, y este era exactamente incompatible
con el descubrimiento de Planck - que sugirió en cambio, que en frecuencias
altas la entropía de ondas fuera sustituida por la entropía de partículas. El
Einstein, por lo tanto, sólo podría esperar una validación estocástica de las
ecuaciones de Maxwell en frecuencias altas "por suponiendo que las
producciones de teoría electromagnéticas corrijan valores medios de tiempo de
cantidades de campaña", y continuó a afirmar que la energía de vibración
de resonadores de frecuencia altos es exclusivamente discontinua (múltiplos
integrales de
).
Desde entonces, las teorías de ZPE han continuado
un curso independiente de la segunda teoría de Planck. La raíz más reciente de
teorías ZPE modernas proviene del trabajo de H. Casimir que, en 1948, por lo
visto mostró la existencia de una fuerza que actúa entre dos platos paralelos
no cargados. Fundamentalmente el efecto de Casimir es afirmado sobre la
existencia de un campo de fondo de la energía que impregna hasta "el
vacío", que ejerce una presión de radiación, homogéneamente y de todas las
direcciones en el espacio, en cada cuerpo bañado de ello. Considerando dos
cuerpos o partículas en la proximidad, ellos protegen el uno al otro de este
espectro de radiación de fondo a lo largo del eje (es decir la distancia más
corta) de su enganche, tal que la presión de radiación en las superficies que
se vuelven de los dos objetos sería menos que la presión de radiación
experimentada por todas otras superficies y viniendo de todas otras direcciones
al espacio. En estas condiciones, los dos objetos son con eficacia empujados el
uno hacia el otro como si por una fuerza atractiva. Cuando la distancia que
separa los dos objetos disminuye, la fuerza que los empuja juntos aumenta hasta
que ellos sufran un colapso un en el otro. En este sentido, el efecto de
Casimir sería la analogía macroscópica de la furgoneta microscópica der las
fuerzas de Waals de la atracción responsable de tales interacciones de dipolo
de dipolo como la vinculación de hidrógeno. Sin embargo, vale la pena notar que
se dice la furgoneta der que la fuerza de Waals tiende a establecer su radio
normal, o la distancia óptima entre dipolos, como la distancia donde la mayor
fuerza atractiva es ejercida, más allá cual furgoneta der las fuerzas de Waals
de la repulsión nuclear y electrónica alcanzan la fuerza de atracción.
Posteriormente, otro físico holandés, M. El
Sparnaay, demostrado que la fuerza de Casimir no provino de la radiación termal
y, en 1958, continuó a atribuir esta fuerza al diferencial de la presión de
radiación entre la radiación ZPE del estado de vacío alrededores de los platos
y el presente de radiación ZPE en el espacio entre ellos. La oferta de Sparnaay
es que un clásico, non-quantal, isotropic y energía de punto cero
electromagnética ubicua existe en el vacío, y hasta en una temperatura del cero
absoluto. Es asumido adelante que ya que la radiación ZPE es invariante con
respecto a las transformaciones Lorentz, esto obedece la regla que la
intensidad de su radiación es proporcional al cubo de la frecuencia, causando
una densidad de energía infinita para su espectro de radiación.
Lo que pareció ser la virtud de esta teoría
formulada de nuevo era la noción que el vacío ya no figuró como el espacio puro
vacío de la energía, pero mejor dicho como un espacio expuesto a campos
constantemente fluctuantes de la energía electromagnética.
El Puthoff ha utilizado el isomorfismo entre la
furgoneta der Waals y Casimir fuerza para echar el punto cero (ZP) la teoría de
energía de la gravedad, basada en la interpretación que el espectro de campo de
ZP electromagnético virtual predicho por la electrodinámica cuántica (QED) es
funcionalmente equivalente a un estado de vacío actual definido como un fondo
de la radiación electromagnética clásica o Maxwellian de fases arbitrarias, y
así puede ser tratado por la electrodinámica estocástica (SED). Mientras que en
QED, los quántums son tomados como entidades virtuales y la energía infinita del
vacío no tiene ninguna realidad física, para SED, los resultados de espectro
ZPE de la deformación de un verdadero campo físico y no requiere la creación de
partícula. Gravedad entonces, podría ser visto como sólo la manifestación
macroscópica de la fuerza de Casimir.
No disputamos el hecho que hasta en la materia
espacial ausente, hay presente de energía radiante que no es de una naturaleza
termal. Pero afirmamos que esta energía no es electromagnética, tampoco su
energía es el infinito de espectro. Que este es así, tallos no sólo de nuestra
opinión que esto es el tiempo alto que la hipótesis heurística de Einstein
debería ser tomada como literalmente actual - en el sentido dual que toda la
energía electromagnética es la energía de fotón y todos los fotones es
producciones locales, pero sobre todo del hecho que es aparente, de los
experimentos de Wang y sus colegas (Wang, Li, Kuzmich, A y Dogariu, A.
"Asistido por ganancia superluminal propagación ligera", Naturaleza
406; *6793; 277), que el estímulo de fotón puede propagar en velocidades
supraluminal y mentiras por lo tanto bien fuera de cualquier alcance de teoría
electromagnética, ser el acercamiento clásico de este Maxwell tomado por
teorías ZPE, o la fenomenología relativista especial de Einstein de la teoría
de Maxwell. El hecho es, que si el estímulo ligero puede propagarse en
velocidades mayores que aquellos de la luz, entonces lo que se propaga no es
ligero en absoluto, y así no energía configurada electromagnético. La luz es
únicamente una producción local de fotones en respuesta a la propagación de un
estímulo que sí mismo no es electromagnético.
Es crítico entender que la implicación de este,
que - aparte de la radiación electromagnética local y de la radiación termal
asociada con los movimientos de moléculas (energía thermo-mecánica), hay otra
al menos una forma de la radiación de energía que está en todas partes
presente, hasta en la materia espacial ausente. Indudablemente, es que la
energía que previene cualquier logro del cero absoluto, para cualquier
outpumping local posible del calor es emparejada por una conversión local
inmediata de un poco de esta energía en una radiación termal mínima requerida
por los distribuidores de Espacio y Tiempo. Indudablemente también, esta
radiación es ubicua y no sujeta a transformaciones relativistas (es decir es
Lorentz invariante). Lo que no es, es la radiación electromagnética que
consiste en fases de randomistic de ondas transversales.
Para entender este correctamente, hay que resumir
las diferencias de existir las teorías ZPE - y todas estas diferencias se
tratan del hecho que esta energía, que no es, ni electromagnética, ni termal en
sí, (y no es ciertamente simplemente thermo-mecánico), tiene características
sin embargo identificables tanto distribuidas a través de subtipos o variantes
como también común a todos ellos.
Esencialmente, el primer subtipo o la variante
consisten en ondas sin masa longitudinales que despliegan la energía eléctrica.
Podrían llamarlos bien ondas Tesla, ya que los transformadores de Tesla-tipo en
efecto pueden ser mostrados experimentalmente para irradiar la energía
eléctrica sin masa, en la forma de ondas magnéticas y eléctricas longitudinales
que tienen propiedades no reducibles a la energía de fotón, ni a ondas
electromagnéticas, y tienen velocidades del desplazamiento que puede ser mucho
mayor que el límite c para todas las interacciones estrictamente
electromagnéticas.
Uno puede denotar bien el segundo subtipo por la
designación de la radiación termal sin masa, ya que esto contribuye a cambios
de temperaturas - y, como obviamente indicado por la imposibilidad de alcanzar
un cero absoluto de la temperatura, esta contribución ocurre independientemente
de la presencia de materia, o energía de masas, en el Espacio. En otras palabras,
no toda la radiación termal puede ser reducida a vibración, rotación y
traducción (movimiento de movimiento) de moléculas, es decir a la energía
thermomechanical, porque las propiedades de presión y volumen que determinan la
temperatura y afectan la materia, parezca en efecto en alto grado ser
independientes de la materia, un hecho que sí mismo es responsable de los
cambios de fase catastróficos e inesperados observados de la materia y ha
requerido hasta este día la explicación insuficiente ofrecida semiempíricamente
por la Furgoneta der Waals Fuerza la Ley.
Finalmente, el tercer subtipo puede ser designado
radiación de energía sin masa latente - ya que esto no despliega, ni precio, ni
termal o efectos de baroscopic, y aún es responsable del calor latente
verdadero o de la energía potencial intrínseca de una molécula. Es también
responsable del fenómeno kineto-regenerador por lo cual un electroscopio
realiza una variable trabajo mediado por precio contra el campo gravitacional
local.
La característica común de tres subtipos de la
radiación de energía sin masa es que ellos comparten la misma estructura fina
no clásica, escrita como sigue para cualquier unidad de energía, donde c es
cualquier velocidad de la función de onda ligera, y la longitud de onda λ y función de onda W son interconectados como una función de
la calidad física del campo de energía en la consideración: E = λcW.
En el caso de la radiación eléctrica longitudinal,
este toma la forma directamente cuantificable:
![]()
donde:
Wv es la función de onda equivalente de
voltaje correspondiente a V,
Pe constituye el ímpetu lineal
correspondiente al convencional q o e,
h es la constante
Planck,
es la constante de Duane-caza expresada como una longitud de onda,
es una constante de longitud de onda; y el signo
significa
la igualdad exacta entre una expresión en las dimensiones convencionales de
longitud, masa y tiempo, y una expresión en longitud y dimensiones de tiempo
solas.
En el caso de la radiación termal sin masa
(contribución a cambios de temperaturas), la transformación obedece la regla de
Boltzmann (k es ahora la constante de Boltzmann y T es la temperatura de
Kelvin-escala):
![]()
y en el tercer caso - de la radiación sin masa
latente, la transformación obedece la regla:
![]()
donde
y
son
funciones de frecuencia,
ser un
término de frecuencia gravitacional específico, y
ser definido como igual a
y
tiene el
valor de ![]()
Si la variante eléctrica de la radiación sin masa
tiene una equivalencia cuántica directa, vía la Ley de Duane-caza, ninguna de
la tres primaria aether variantes de energía posee a ninguno la forma clásica
de la energía electromagnética que requiere la superimposición cuadrada de la
velocidad de funciones de onda ligeras c, como c2, o la forma cuántica de energía,
requiriendo E =
. El primer
paso crítico en la dirección derecha puede ser bien atribuido a doctor W.
Reich, cuando esto considera el hecho que la energía sin masa conecta dos
funciones de onda desiguales, sólo uno de los cuales es electromagnético y
cumple con el límite c. Entonces desenmarañamos la estructura triple descrita
encima, y adelante mostramos que, en caso de ondas eléctricas longitudinales,
la equivalencia postulada
es simplemente fenomenológico, cuando estas ondas no son restringidas
por la función c en su transporte de la carga eléctrica a través del espacio. Puede
ser demostrado adelante que todos los fotones de cuerpo negro están ligados por
un límite de frecuencia superior (64 x 1014 Hz), encima que sólo los fotones de
ionización son producidos, y que todos los fotones de cuerpo negro se levantan
exactamente de la interacción de la radiación eléctrica sin masa con moléculas
de la materia (incluso la luz leptons), por lo cual la energía de aquella
radiación es en la localidad convertida en fotón o radiación electromagnética. En
otras palabras, toda la no ionización la energía electromagnética parece ser la
energía secundaria que resulta en la localidad de la interacción de materia con
la energía eléctrica sin masa. Esto no puede consistir por lo tanto en la
energía primaria que está presente en el vacío, una energía que no es, ni
virtual, ni electromagnética, pero actual y concreta en sus manifestaciones
eléctricas, termales y antigravitic. Finalmente, la energía gravitacional, siendo
el potencial o la energía cinética responsable de la fuerza de atracción entre
unidades de la materia, es una manifestación que también requiere, mucho cuando
la radiación electromagnética hace, el enganche de la energía sin masa de
importar o a la energía de masas.
El Tesla bobina es un generador de un flujo de
energía eléctrico sin masa que esto transmite tanto por la conducción por la
atmósfera como por la conducción por la tierra. Tesla pensó que esto hizo sólo
que, pero ha sido desde entonces considerado en cambio (debido a Maxwell,
Hercio y Marconi) como un transmisor de la energía electromagnética. El
transmisor funciona por un consumo de la energía eléctrica de masas ligada en
la primaria, y por la inducción esto genera en los dos flujos eléctricos
secundarios conectados, un de masas atado en el conductor bobina, y otro sin
masa en el cuerpo del solenoide. Tesla también propuso y demostró a un receptor
para el flujo de energía sin masa en la forma de segundo Tesla bobina resonante
con el primer. El receptor bobina debe ser idéntico y templado al transmisor
bobina; la capacitancia del plato de antena debe emparejar la del plato de
transmisor; tanto el transmisor como el receptor bobinas deben ser basados; y
el receptor bobina entrada y salida debe ser unipolar, como si los bobina
fueron puestos instalación eléctrica en serie.
Los generadores de la energía sin masa por la cual
estamos preocupados, proporcione pulsos corrientes asociados con una onda
mojada (DW) la oscilación de la frecuencia mucho más alta que la frecuencia de
repetición de pulso. Un problema particular en la recuperación del contenido de
energía sin masa de tales pulsos es proporcionado por las oscilaciones de onda
mojadas. Aunque en el nuestro No 5,416,391 Evidente estadounidense describamos
motores de fase de hendidura de incorporación de arreglos para recuperar tal
energía, su eficacia es muy menos que lo que debería ser teóricamente
alcanzable. Otros trabajadores como Tesla y Reich, han encontrado el mismo
problema a un aún mayor grado.
En el motor del siglo diecinueve ingeniería de la
terminología, los dínamos capaces de producir corriente directa por la
inducción homopolar continua eran conocidos como generadores
"unipolares". El término inducción unipolar parece haber provenido
con W. El Weber, para designar máquinas homopolar donde el conductor se mueve
continuamente para cortar las líneas magnéticas de una clase del poste
magnético sólo, y así requerir que contactos corredizos coleccionaran la
corriente generada. El aparato de disco de cobre de giro de Faraday era, en
este sentido, un generador homopolar cuando el disco fue conducido a mano, o un
motor homopolar cuando la corriente le fue proporcionada. Donde el conductor
rotativo continuamente corta el campo magnético de alternatingly postes
magnéticos de enfrente, la operación de una máquina, si un generador o un
motor, es dicho ser heteropolar. Las máquinas unipolares continuaron a tener
una vida de su propio en la forma de voltaje bajo y generadores de corriente
continua corrientes altos - de Faraday, por Plucker, Varley, Siemens, Ferraris,
Hummel, a Señor Kelvin, Pancinoti, Tesla y otros - casi exclusivamente en la
forma de dínamos de disco, pero unos teniendo enrollar rotores.
En el alternador de Mordey, y en llamados
alternadores de inductor, sin embargo, homopolar generadores fueron empleados
para obtener corrientes alternas, con el uso de rotores enrollar de acá para
allá a través del campo. El uso de rotores lisos, desenrollados en motores de
inducción de corriente alterna (a diferencia de la corriente alterna motores
sincrónicos, como motores de histéresis) era un desarrollo posterior que
dínamos homopolar. Hacia 1888, Tesla y Ferraris entre todavía otros, había
producido independientemente campos magnéticos rotativos en un motor, empleando
dos corrientes alternas separadas con la misma frecuencia, pero fase diferente. El suplente de fase solo los motores
corrientes fueron desarrollados más tarde, y motores de fase de hendidura fue
desarrollado último. Ferraris (Ferraris, G (1888) "Rotazioni
elettrodynamiche", Turín Acad, cuestión de marzo.) propuso la teoría
elemental del motor de 2 fases, donde la corriente inducida en el rotor es
proporcional al resbalón (la diferencia entre - la velocidad angular del campo
magnético y aquel del cilindro rotativo), y el poder del motor es proporcional
tanto al resbalón como a la velocidad del rotor.
Si un rotor de hierro es colocado dentro del campo
magnético rotativo de un estator de 2 fases, será puesto por turnos, pero no sincrónicamente,
dado que siempre es atraído a los postes magnéticos móviles con un retraso. Pero
si un rotor de aluminio o de cobre es usado en cambio, es
"arrastrado" alrededor por el campo de estator rotativo debido a las
corrientes de remolino inducidas en ello.
Si el rotor de aluminio o de cobre debiera girar sincrónicamente con el
campo magnético de estator, no habría ningunas corrientes de remolino inducidas
y así ninguna acción de motor resultaría. La acción de motor depende, en este
caso, sobre la presencia del resbalón asincrónico, ya que la función de éste
debe sostener la inducción de aquellas corrientes en el rotor que son
responsables de la acción de motor del rotor arrastrado. Este entonces es el
origen del término motores de rastra de corriente alterna. Una vez que el
rotor de rastra evolucionó de un cilindro a una taza hueco, ellos ganaron el
epíteto de motores de taza de rastra. Más tarde, ya en el 20o siglo, las
tazas fueron encajadas sobre un miembro de estator central, y el motor de servomecanismo
de 2 fase de rotor de manga nació.
El Tesla sabía que las corrientes de impulso así
como CW (onda constante) sinusoidal corrientes podrían ser usados para conducir
motores de corriente alterna. En cuanto a su invención de un motor de histéresis
(que él llamó un motor de retraso magnético), él declaró: "... pulsatory
así como una corriente alterna podría ser usado para conducir estos
motores..." (Martin, T C (1894) "las invenciones, investiga y
escrituras de Nikola Tesla", el Capítulo XII, p. 68). En su búsqueda para
la utilización eficiente de la frecuencia alta DW (onda mojada) las corrientes
de impulso de la su inducción bobinas, Tesla comenzó empleando un motor de
inducción de disco de corriente alterna como mostrado en Fig.17 de su dirección
de 1892 famosa (Tesla, N (1892) "Experimentos con corrientes alternas de
la frecuencia potencial y alta frecuencia", en "Nikola Tesla
Lecturas", 1956, Beograd, pps. L-70-71). Este consistió en un disco de
cobre o de aluminio montado verticalmente a lo largo del eje longitudinal de un
corazón de hierro en el cual era enrollar un motor solo bobina que era la serie
puesta instalación eléctrica al terminal distal de una inducción bobina a un
final, y a un suspendido grande y aisló el plato metálico en el otro. Lo que
era nuevo sobre este era la realización de un paseo de motor de inducción de
disco de corriente alterna, donde la excitación corriente viajó directamente
por la cuerda con sólo una unión unipolar al secundario bobina (en ciertas
condiciones, hasta la unión de serie al plato podría ser quitada, o sustituida
por una unión directa al cuerpo del experimentador): "lo que deseo
mostrarle es que este motor gira con una unión sola entre ello y el
generador" (Tesla, N. (1892), op. cit., L-70, el énfasis de Tesla). En
efecto, él acababa de hacer un descubrimiento crítico que, a diferencia de en
caso del precio de masas ligado donde el flujo corriente requiere
depolarisation de una tensión bipolar, el precio sin masa contrata el flujo
corriente unipolarmente como una mera materia de la fase apropiada
synchronisation:

Tesla pensó que su motor era en particular
adecuado de responder a cuerdas que tenían alto mí inducción, como bobina
solo enrollar en un corazón de hierro. La base de esta autoinducción es la
reacción magnética de un recorrido, o un elemento de un recorrido - un inductor
- por lo cual esto ahoga, atenua o moja la amplitud de ondas eléctricas y
retarda su fase.
Para el motor para responder a frecuencias todavía
más altas, un tenía que serpentear sobre la cuerda de motor primaria, un
traslapo parcial secundario, cerrado por un condensador, ya que "no es de
nada fácil obtener la rotación con frecuencias excesivas, como los cortes
secundarios lejos casi completamente las líneas de la primaria" (Idem,
L-71.).
El Tesla declaró que "un rasgo adicional del
interés sobre este motor" era que uno podría dirigirlo con una unión sola
a la tierra de la tierra, aunque de hecho un final de la primaria de motor
bobina tuviera que permanecer relacionado con el grande, suspendió el plato
metálico, colocado para recibir o ser se bañó por "un campo electrostático
alternador", mientras el otro final fue tomado para dar buenos
conocimientos. Así el Tesla tenía una inducción ordinaria bobina que transmitió
este "campo electrostático alternador", una antena Tesla no templada
que recibe este "campo", y un recorrido de receptor que comprende su
corazón de hierro enrollar primaria de motor, estrechamente conectado, el
capacitatively se cerró secundario, y el rotor de disco no ferromagnético
conectado. Finalmente, en su sistema de transmisión de poder, él sustituiría
este transmisor por un Tesla bobina, y colocaría una recepción idéntica bobina
al final de recepción, templar ambos sistemas y traerles en la resonancia. Pero
su motor permaneció subdesarrollado, y tan hizo el sistema de receptor entero.
El Tesla volvió a este sujeto un año más tarde,
diciendo "en una antigua ocasión he descrito una forma simple del motor
que comprende una excitación sola bobina, un corazón de hierro y disco"
(Tesla, N (1893) "En la luz y otros fenómenos de frecuencia altos",
en "Nikola Tesla Lecturas", 1956, Beograd, pps. L-130, y L-131 con
respecto a Fig.16-II). Él describe como él desarrolló una variedad de modos de
hacer funcionar tales motores de corriente alterna unipolarmente de un
transformador de inducción, y también otros arreglos para "hacer funcionar
una cierta clase de motores alternadores fundados en la acción de corrientes de
la fase que se diferencia". Aquí,
la unión al transformador de inducción es cambiada de modo que expulsen de la
primaria de motor del secundario grueso de un transformador, cuya primaria más
fina es conectada, a un final, directamente y con un alambre solo al secundario
Tesla, y en otro inconexo izquierdo. En esta ocasión, Tesla menciona que tal
motor ha sido llamado un motor de retraso magnético, pero que objetan a esta
expresión (que, a propósito, él había aplicado a su propia invención de motores
de histéresis magnéticos) por "aquellos que atribuyen la rotación del
disco para remolinar corrientes cuando el corazón es finalmente
subdividido" (Tesla, N (1893), op. cit., p. L-130).
En ninguna de las otras soluciones de motor, 2
fase o fase de hendidura, que él sugiere como enganches unipolares a la
secundaria de una inducción bobina, hace el motor de rotor de disco no
ferromagnético otra vez figura. Pero él le devuelve una página más tarde, e
indirectamente tan, por la primera dirección a las desventajas de rotores
ferromagnéticos: "las frecuencias Muy altas no son por supuesto
practicables con motores debido a la necesidad de emplear corazones de hierro. Pero
uno puede usar descargas repentinas de la frecuencia baja y así obtener ciertas
ventajas de corrientes de alta frecuencia - sin dar el corazón de hierro
completamente incapaz de siguiente de los cambios y sin implicar un muy gran
gasto de la energía en el corazón. He encontrado completamente practicable para
funcionar, con tal frecuencia baja las descargas perjudiciales de los
condensadores, motores de corriente alterna."
En otras palabras - mientras que sus experimentos
con la onda constante (CW) corrientes alternas, y también con la alta tensión
mojaron la onda (DW) impulsos de la inducción bobinas, indicó la existencia de
un límite de frecuencia superior para planchar la interpretación de motor
principal, uno podría emplear en cambio alto corriente, impulsos de DW - de
frecuencias DW altas, pero precios de impulso bajos - para mover estos motores
completamente eficazmente. Entonces él añade "una cierta clase [de la
corriente alterna] motores que avancé hace unos años, que contienen el
recorrido secundario cerrado, girará completamente enérgicamente cuando las
descargas son dirigidas por la excitación bobinas. Una razón que tal motor hace funcionar tan bien
con estas descargas es que la diferencia de fase entre las corrientes primarias
y secundarias es 90 grados, que no es generalmente el caso con elevarse
armónicamente y corrientes decrecientes de la frecuencia baja. No podría ser
sin el interés para mostrar un experimento con un motor simple de esta clase,
en vista de que se piensa comúnmente que las descargas perjudiciales son
inadecuadas para tales objetivos."
Lo que él propone después, forma la base de metros
de energía eléctrica de corriente alterna residenciales e industriales
modernos, el motor de disco de cobre de corriente alterna cuyo rotor enciende
la ventana de estos metros, propulsados avanzado por la frecuencia de
suministro. Pero en vez de emplear cualquier tal entrada de Onda Constante, Tesla
usa las descargas perjudiciales de condensadores, incipientemente funcionando
como rectificadores corrientes. Con las condiciones apropiadas, p.ej corrija el
voltaje del generador, corriente adecuada del condensador, capacitancia óptima
para el precio de tiroteo, y hueco de chispa templado, mencionar unos cuantos, Tesla
encontró que el rotor de disco no ferromagnético dio vuelta, pero con el
esfuerzo considerable. Pero este apenas se comparó con los resultados obtenidos
con un alternador CW de alta frecuencia, que podría conducir el disco "con
un esfuerzo mucho más pequeño". En el resumen entonces, Tesla fue por lo
que ser el primer para idear un motor conducido por ondas de Tesla, que
emplearon un rotor no ferromagnético, y cuyo arreglo cercó tanto el recorrido
de receptor como transmisor. Para este fin, él empleó un método de fase sola en
el cual la señal es alimentada unipolarmente a la cuerda, colocada en serie con
una capacitancia de plato.
El Tesla también más tarde propuso de expulsar de
un motor de disco de no ferromagnético de fase sola similar de descargas de
capacitative bipolares por un hueco de chispa atmosférico ahora colocado en la
paralela con la cuerda de motor principal, y otra vez simulación de una fase de
hendidura por una estrechamente-herida secundaria que estuvo cerrado por una
capacitancia.
Cuando Tesla confiesa, los resultados de todo su
remolino de corriente alterna las soluciones de motor corrientes eran escasas y
limitadas por corriente y problemas de frecuencia. Igualmente, los arreglos de
dos fases propuestos por el Reich para su o motor, implicando una
superimposición de las Ondas Mojadas de una primera fase en una fase de segundo
de Onda Continua fija, requieren que una fuente de alimentación externa y un
recorrido de amplificador de pulso, y fallado encuentre las propias exigencias
del Reich.
Hemos propuesto antes el uso de motores de jaula
de ardilla con la división de capacitative de la fase para convertir la salida
de Onda Mojada de plasma pulsers, pero una vez que una Jaula de Ardilla es
introducida, el efecto de humectación que la jaula de cobre no ferromagnética
ejerce en ser arrastrada por el campo de estator giratorio, es contrariado por
el cilindro ferromagnético de hierro laminado, en el cual la jaula de cobre es empotrada,
trabajando para disminuir el resbalón y traer el rotor a cerca del sincronismo. Este es, en toda la probabilidad, que motores
de Jaula de Ardilla de límites que responden al componente de corriente
continua del impulso de Onda Mojado, y así ser limitado para responder a flujos
de gastos de masas ligados. Históricamente, cuando veremos, la ventaja obvia de
los motores de servomecanismo de Jaula de Ardilla están en el hecho que, en
particular para aplicaciones de 2 fases, ellos eran mucho más eficientes en la
realización del trabajo sin la evolución del calor. En efecto, si se permite
que las corrientes de remolino en el rotor no ferromagnético circulen en la
forma no pedida, el material de rotor y el estator se calentarán rápidamente y
consumirán mucho poder en aquella calefacción. Se piensa de hecho que este es
una debilidad de motores de inducción de corriente alterna "rotor no
ferromagnético".
RESUMEN DE LA INVENCIÓN
La invención presente está preocupada por la
conversión a la energía eléctrica convencional de las variantes de la radiación
de energía sin masa considerada encima, mandado a para la conveniencia como
ondas de Tesla, radiación termal sin masa y radiación sin masa latente. La
primera variante de tal radiación fue reconocida, generada y al menos
parcialmente revelada por Tesla hace aproximadamente cien años, aunque su
trabajo haya sido extensamente interpretado mal y también aturdido con su
trabajo en la transmisión de radio u ondas electromagnéticas. El Tesla bobina es un generador conveniente
de tal radiación, y es usado como tal en muchas de las encarnaciones de nuestra
invención descrita abajo, pero debería ser claramente entendido que nuestra
invención en su sentido más amplio no es restringida al uso de tal bobina como
una fuente de la radiación sin masa y cualquier fuente natural o artificial
puede ser utilizada. Por ejemplo, el sol es una fuente natural de tal
radiación, aunque la interacción con la atmósfera signifique que es en gran
parte no disponible en la superficie de la tierra, aplicaciones restrictivas a
posiciones fuera de la atmósfera de la tierra.
Según la invención, un dispositivo para la
conversión de la radiación sin masa en la energía eléctrica o mecánica
comprende un transmisor de radiación eléctrica sin masa que tiene un componente
de onda mojado, un receptor de tal radiación templada a la resonancia con la
frecuencia de onda mojada del transmisor, un recorrido de salida co-resonante
conectado en y extrae eléctrico o energía cinética del receptor, y al menos una
estructura que define una cavidad de transmisión entre el transmisor y el
receptor, un rectificador de onda llena en el recorrido de salida co-resonante,
y un dispositivo de descarga plasma pulsado oscilatorio incorporado al
recorrido de salida co-resonante. El recorrido de salida preferentemente
comprende un rectificador de onda llena la presentación de una capacitancia al
receptor, o un motor eléctrico, preferentemente un motor de fase de hendidura,
presentando inductancia al receptor. El transmisor y el receptor cada uno
preferentemente comprende un Tesla bobina y/o un autogenous pulsaron el
dispositivo de descarga de brillo anormal. La cavidad de transmisión es
preferentemente al menos parcialmente evacuada, y comprende platos espaciados
relacionados respectivamente con el más apartado los postes del secondaries de
Tesla bobinas incorporado al transmisor y receptor respectivamente, los platos
que son la paralela o concéntrico. La estructura que define la cavidad puede
ser sumergida en contener ión el agua. El motor de fase de hendidura es
preferentemente un motor de rastra de corriente alterna de inercia mojado. La invención, y los experimentos que
demuestran su base, son descritos adelante abajo en cuanto a los dibujos de
acompañamiento.
DESCRIPCIÓN CORTA DE LOS DIBUJOS
Fig.1 es una vista
esquemática de un Tesla bobina relacionado con un rectificador de onda llena
para formar un dispositivo de conversión de energía:

Fig.2 es una vista
esquemática de un Tesla bobina relacionado con una hoja de oro electrometer:

Fig.3 a Fig.6 muestre
la alternativa electrometer configuraciones:




Fig.7 a Fig.11 modificaciones
de espectáculo del recorrido de Fig.1:





Fig.12 aparato de
espectáculos para investigar aspectos de los resultados experimentales
obtenidos con los dispositivos anteriores;

Fig.13 es un gráfico
que ilustra resultados obtenidos del aparato de Fig.12:

Fig.14 a Fig.17 muestre
diagramas esquemáticos de encarnaciones de dispositivos de conversión de
energía:




Fig.18 es un corte
transversal esquemático de un motor de taza de rastra mojado de inercia:

Fig.19 es un diagrama
esquemático de una encarnación adicional de un dispositivo de conversión de
energía que incorpora tal motor:

DESCRIPCIÓN DE LAS ENCARNACIONES
PREFERIDAS
Basado sobre observaciones de la pérdida de peso
en la materia metálica como inducido por la exposición a la frecuencia alta que
alterna campos eléctricos, desarrollamos un método experimental de optimizar la
pérdida de este-peso, y de este un dispositivo que trata las fuerzas que causan
la pérdida de peso como manifestaciones de la energía potencial intrínseca ΔU ("o calor latente verdadero") de las moléculas de materia, y se
convierte tanto "calor latente verdadero" presente de energía en la
vecindad de un receptor, como calor "sensible" inducido dentro de
aquel receptor, en la energía eléctrica que puede ser usada para conducir un
motor, volante o baterías de precio.
Se cree comúnmente que la salida del Tesla bobina
es la ionización radiación electromagnética. Hemos demostrado que no es, es
decir que no es, ni radiación electromagnética, ni ionización radiación
electromagnética. La salida de un aire-cored, secuencialmente-enrollar
secundaria, consiste exclusivamente en la energía eléctrica: sobre el contacto
con el bobina, una corriente alterna de masas ligada corriente puede ser
extraída en la frecuencia resonante, mientras a través de un hueco que no
chispea, radiación de onda eléctrica PARECIDA a una CA sin masa que tiene las
características de ondas longitudinales, puede ser interceptado en todas partes
en el espacio adyacente. En consecuencia, la salida de radiación de tal bobinas
es diferente a la radiación electromagnética.
La demostración básica que la salida de un Tesla
bobina no consiste en la radiación de ionización, es que esto no acelera el
precio de descarga espontáneo de electroscopios, o positivamente o
negativamente cobrado. De hecho, en su periferia inmediata, el bobina sólo
acelera el precio de descarga espontáneo del electroscopio negativamente
cargado (es decir el precio de salida de precio), mientras que esto detiene la
descarga del electroscopio positivamente cargado (es decir el precio de filtración
de precio se cae al cero). Pero este efecto dual no es debido a ninguna emisión
de iones positivos del secundario, aun si esto puede cobrar positivamente un
electroscopio descargado traído a su proximidad. Este efecto de cobro es de
hecho un artefacto, en esto los metales pero no dieléctricos están listos a
perder su conducción y electrones de cinta de valencia externos cuando expuesto
a la radiación eléctrica sin masa del bobina.
Este es simplemente demostrado por el aparato de
Fig.1, en el cual el terminal externo de la cuerda secundaria de 6 de un Tesla
bobina tener una primaria que gira 4 conducido por un vibrador 2 está
relacionado con la entrada de un separator de onda de voltaje de onda llena
formado por diodos 8 y 10 y condensadores de embalse 12 y 14 (los mismos
números de referencia son usados para partes similares en diagramas
subsecuentes). Si los rectificadores empleados son non-doped, entonces el
bobina parece cobrar sólo el separator en la capacitancia positiva 10, pero si
los rectificadores doped son empleados, se observará que el bobina cobrará
ambas capacitancias igualmente. Mientras que ionises positivo puede alegar que
doped o compás de punta fija un-doped positivamente, ningún aspecto positivo se
ioniza puede cobrar un separator doped negativamente, claramente demostrando
que el Tesla bobina no emite iones positivos.
La demostración básica que la salida de un Tesla
bobina no es la no ionización la radiación electromagnética de la frecuencia
alta, como la radiación óptica, o de la frecuencia inferior, como fotones
termales, es también uno simple. La colocación de un amplio espectro sensible
la célula fotoeléctrica (capaz de descubrir radiación a los límites de vacío
UV), puesto instalación eléctrica en la manera de recorrido cerrada tradicional
de un suministro de batería, a cualquier distancia salvo el chispazo del
terminal externo del bobina mostrará en la oscuridad que la salida ligera del
bobina es insignificante. Este gobierna la radiación óptica en la frecuencia
alta. La demostración que la salida de calor sensible del Tesla bobina es
también insignificante será dirigida abajo.
Nuestra teoría propuso la existencia de procesos
físicos por lo cual la radiación eléctrica sin masa puede ser convertida en la
radiación electromagnética. Tal proceso está en el trabajo siempre que la
radiación de onda eléctrica sin masa se relacione con electrones, como aquellos
que permanecen en las cintas de valencia de átomos. Esta energía eléctrica sin
masa se relaciona con portadores de precio, como electrones, conferir en ellos
una energía electrokinetic que ellos mudan en la forma de luz siempre que que
la energía electrokinetic es disociada de aquellos portadores (p.ej por
desaceleración, colisión o procesos de fricción). Tal proceso está en el trabajo a un grado
insignificante en el bobina sí mismo y su capacitancia terminal habitual, de
ahí el brillo débil que puede ser visto resultar de ello, pero también puede
ser enormemente amplificado en la forma de una descarga de corona uniendo un
plato de área grande a la salida del secundario, cuando Tesla él mismo hizo en
sus propios experimentos, y así aumentando la capacitancia del sistema bobina.
Ahora, lo que es interesante en este proceso es
que, en ausencia de prácticamente alguno I2R las pérdidas en el plato, y si el plato
así introducido es doblado en los bordes de modo que esto no tenga ningunos
bordes puntiagudos, o si esto está en la forma de un tazón, o en alguna otra
manera que impide chispear en bordes y especialmente esquinas, y así realza la
descarga de corona, cualquier electroscopio, o negativamente o positivamente
cobrado, ahora traído cerca del plato mostrarán una tendencia de detener su
precio de descarga espontáneo. Uno podría decir que este es simplemente el
resultado obtenido en una jaula Faraday que dispersa el precio en su exterior y
eléctricamente aísla su interior, y en efecto si un electroscopio no es
colocado dentro de una jaula Faraday ninguna cantidad de la radiación Tesla por
fuera de aquella jaula, salvar el chispazo directo, negativamente afecta la
salida o el precio de filtración del electroscopio. De hecho, ya que el efecto de tal jaula puede
ser mostrado para ser que de, por sí mismo, induciendo la detención de la
descarga de electroscopic espontánea, este efecto simplemente permanece o es
ampliado cuando la jaula es bañada por la radiación Tesla. Sin embargo, una
jaula constituye un ambiente eléctricamente aislado, mientras que un plato con
o sin curvo o bordes de facilidad no hace. Además, el cambio observó en las propiedades
de la radiación de salida de un Tesla bobina cuando los ciertos platos
metálicos o las superficies están directamente relacionados con el terminal
externo del secundario, ocurre mientras la capacitancia del bobina es aumentada
por el plato relacionado, y así el plato es un elemento eléctricamente activo
del recorrido - y de ahí la parte de enfrente de un elemento eléctricamente
aislado.
Durante mucho tiempo, creímos que las fuerzas de
reacción de cátodo anómalas observadas en descargas autoelectrónicas (chispas
atmosféricas, autogenous PAGD (pulsó la descarga de brillo anormal) y descargas
de arco de vacío) eran exclusivas a un mecanismo de emisión autoelectrónico
apuntado por un potencial directo entre electrodos que descargan. El chispazo
de conducido por potenciales de corriente alterna podría sostener las mismas
fuerzas, pero su cancelación mutua con el tiempo no desplegaría una fuerza
neta. En este sentido, cuando una hoja de oro grande relacionada directamente
con la tierra (vía una cañería o cualquier otra unión conveniente) o a otro
plato de área grande suspendido en alguna altura encima de la tierra, es
verticalmente colocado a una distancia que chispea encima de la superficie de
otro plato relacionado con el secundario de un Tesla bobina, uno no esperaría
que la chispa de corriente alterna sostuviera cualquier fuerza neta a través
del hueco entre la hoja de oro y el plato. En términos de fuerzas de reacción
de cátodo, uno esperaría que su cancelación fuera simplemente causada por la
frecuencia alta de la alternación corriente en el bobina, cuando tanto hoja
como plato alternaría entre ser el cátodo de emisión o el ánodo de recepción. Sin
embargo, este no es lo que es observado - en cambio, la hoja de oro 16
levantamientos lejos del plato 18 (Fig.2). Si en cambio, la hoja de oro
suspendida está relacionada con el terminal bobina, y el plato de fondo está
relacionado con la tierra en la misma manera que descrito encima, este también
cede el mismo resultado.
Incluso más curioso es el descubrimiento que esta
fuerza de reacción anómala desplegada por una corriente alterna de gastos de
masas ligados en el arco, permanece presente cuando el chispazo es prevenido y
en cambio el efecto de corona es realzado (empleando un plato grande
relacionado con el poste externo del secundario, y empleando una distancia a la
cual el chispazo se cesa), como si el levantamiento sí mismo era la propiedad
de la corona que es la base de los canales de chispa y no la propiedad en sí
del mecanismo de emisión autoelectrónico.
Montando la hoja suspendida 16 (41 mg. de oro puro
de 99.9996 % martillado) directamente al final de vara dieléctrica larga 20
equilibrado en el centro y colocado en un soporte ligero sobre un saldo
electrónico 22, procuramos determinar el levantamiento observado de la hoja
como el peso perdido. Sorprendentemente, y a pesar del movimiento más aparente
que levanta de la hoja, el saldo registró una ganancia de peso sustancial,
indicando la adición del peso de 1 a 5 mg. (con el mismo 14W entrada a la etapa
de vibrador), independientemente de si la hoja estuvo relacionada con el
terminal del bobina o en cambio a la tierra de la tierra vía una cañería. Este
nos sugirió que, si se formamos como una corriente continua o canal de chispa
de corriente alterna, o si en la forma de una descarga de corona, el hueco
eléctrico desarrolla una fuerza de extensión (exactamente enfrente de una
fuerza de Casimir) en ambos electrodos, independientemente de su polaridad, qué
fuerza es responsable de la repulsión observada. Aún, esta extensión va de la
mano con un aumento de su peso tal que un poco de otro proceso está en el
trabajo en aquel hueco eléctrico.
Para examinar este problema adelante, reunimos un
experimento diferente donde la hoja de oro 16 fue suspendida entre los dos
platos de metal grandes 18 y 24 colocó 20 cm aparte, y la hoja no les estuvo
eléctricamente relacionada o con ningún otro recorrido, mientras atado a la
vara dieléctrica empleada para suspenderlo sobre el saldo electrónico. Considerando
que la hoja es apropiadamente e igualmente espaciada de ambos platos, allí no
es forma un arco entre ello y el uno o el otro plato. La expectativa obvia consiste en que, desde
el campo eléctrico que se baña los suplentes de hoja en la frecuencia alta
(medido en cientos de kilohercio), y la corona de ambos electrodos deberían
igualar y equilibrar cualquier viento eléctrico, ningún levantamiento debería
ser observado. De hecho, ningún levantamiento es aparente, pero la observación
más curiosa es hecha: según que la orientación es empleada para los platos, la
hoja de oro gana o pierde 4-6 % de su peso. Esta ganancia o pérdida son
registradas mientras el bobina es conectado. Si el plato superior es basado y
el fondo un relacionado con el terminal diferente del secundario, una ganancia
en el peso es observada (Fig.3). Si las uniones son invertidas, una pérdida de
peso igual es registrada (Fig.4).
Además, en este último caso, si el plato basado 24
es completamente quitado (Fig.5), y sólo el plato superior permanece
relacionado con el terminal externo del secundario, la pérdida observada del
peso sigue ocurriendo tal que en efecto, esta reacción puede ser obtenida con
campos eléctricos unipolares de la frecuencia alta, y esto proporciona una
fuerza unidireccional que, una vez ejercido sobre objetos metálicos se bañó por
su campo, puede ser hecho para oponerse o aumentar la gravedad.
Ahora, estos efectos pueden ser enormemente
ampliados, en la orden de 10 pliegue, si la misma hoja de oro es hecha la parte
de una serie simple que pone a flote el recorrido eléctrico donde las funciones
de hoja como un plato de área grande, y son puestas instalación eléctrica en
serie con un bobina 26 que, para los mejores resultados, debería ser enrollar
para ser de una longitud resonante con el secundario del Tesla-tipo bobina
empleado; y este bobina está relacionado por su parte con una antena de punto
28 arriba orientado (Fig.6). El recorrido flotante entero es montado en la vara
20 y este por su parte, es montado sobre el saldo sensible. Si ambos platos son
guardados como en Fig.3 y Fig.4, la pérdida de peso observada y el peso adelantan
tanto varían entre 30 % como 95 % del peso total de la hoja. Otra vez, la
ganancia o la pérdida del peso son registradas mientras el bobina es conectado.
Estas conclusiones anómalas sugirieron que,
independientemente de lo que sea la naturaleza de la energía responsable de la
fuerza observada en aquel hueco de corriente alterna de frecuencia alto,
cualquier objeto metálico colocado en aquel hueco experimentará una fuerza que
lo repele de la tierra eléctrica. Esta fuerza será maximizada si la frecuencia
de hueco es templada a la estructura elemental o molecular del objeto metálico.
Si la tierra eléctrica es colocada frente al avión actual de la tierra de la
tierra, aquella fuerza actuará en dirección de la gravedad. Si, en cambio, la
tierra eléctrica y la tierra de la tierra son hechas para coincidir en el mismo
avión, aquella fuerza actuará frente a la dirección de gravedad, es decir
repelerá el objeto metálico de la tierra.
Ninguna tal modificación de peso fue observada con
dieléctricos sólidos, por ejemplo con el polietileno y otras hojas
termoplásticas.
Estos hechos excluyen la posibilidad de una fuerza
de atracción electrostática escondida, que actúa entre el plato relacionado con
el terminal diferente del secundario y la hoja de oro. En primer lugar, tal
atracción sería capaz de levantar la hoja de oro completamente, como es
fácilmente observado con el unipole de cualquier generador electrostático que
funciona con una salida milliwatts con la polaridad negativa o con positiva; en
segundo lugar, la misma atracción, si esto existiera y fuera el producto de una
fuerza eléctrica, sería seguramente manifestada independientemente de si la
hoja experimental era metálica o un dieléctrico (cuando otra vez es observado
con generadores electrostáticos).
Los resultados sugieren por lo tanto, que siempre
que un plato grande esté relacionado con un Tesla-tipo bobina, esto induce en
alrededores de la materia que no es la parte de su propio recorrido, un empuje
direccional que es orientado en una dirección que es enfrente de la tierra
eléctrica y, si la tierra eléctrica está en el mismo lado que la superficie de
la Tierra, entonces un empuje es producido que se opone a la gravedad.
Cuando este empuje es hecho para oponerse a la
gravedad, creemos que su efecto sobre la hoja de oro puede ser comparado al
poder que levanta impartido a la molécula de agua cuando ello que los tránsitos
del líquido al vapor declaran y que tiene que ver con el aumento de interno (o
intrínseco) energía "termal" potencial ΔU (Ver Halliday
D & ResnickR (1978) "Physics", Vol. 1, sección 22-8, p.
489). "El calor latente
específico" del agua (m*L) contiene en efecto tanto expresión para el
trabajo termal radiante sensible que implica relaciones de presión como el
volumen:
W = P(VV-VL) donde
P = una presión de 1 atmósfera, y VV y VL son los volumen molaros en el vapor y
fases líquidas respectivamente, y una expresión para una cantidad de la energía
"latente" (ΔU) que tiene que ver con la molécula en el
estado más enrarecido. De ahí, la relación para éste con respecto al vapor de agua
es: ΔU = mL - P(VV-VL)
Proponemos que igualmente, si una muy pequeña
porción de la energía de las ondas eléctricas sin masa sea indirectamente
transformada por portadores de precio de masas ligados en aquel plato en
fotones blackbody (una vez que aquellos portadores de precio mudan su energía
electrokinetic), la mayor porción de aquellas ondas son directamente
transformados en el espacio adyacente a aquel plato en el equivalente de
energía latente con ΔU para los átomos del aire circundante,
etcétera, hasta que este proceso sí mismo también ocurra para los átomos de
aquella hoja de oro, así induciendo su pérdida de peso no eléctrica y
sugiriendo la existencia de un término de energía "antigravitokinetic"
no termal antes desconocido a la humanidad además de como "calor
latente" "o energía potencial interna".
De este punto de vista, la energía liberada por
cualquier Tesla-tipo bobina a sus alrededores, sería equivalente a una
inyección de radiación "de la energía potencial interna" que
conferiría en moléculas de gas locales una cancelación de peso (una cancelación
de la masa gravitacional que ocurre en ausencia de cualquier cancelación de la
masa de inercia - un proceso que los inventores teorizan es explicado por el
neutralisation de gravitons elemental), y el mismo proceso estaría igualmente
en el trabajo para sólidos metálicos, pero no sólidos dieléctricos.
El vapor de oro también despliega una energía
potencial intrínseca sustancial. Con una entalpía de vaporisation en la orden
de HV = 324 kJ mol-1, la muela trabajo volumétrico realizado por vapor de oro en presión
atmosférica en la temperatura de vaporisation Tv (2,856oC., es decir. 3,129 Kelvin de grados) es:
W = PΔVV-L = 23.58 kJ mol.-1 donde ΔVV-L = 0.2327m3. La energía potencial intrínseca
del vapor de oro es dada entonces por:
ΔU = Hv - W = 300.4 kJ mol.-1 es decir. 12.74
tiempos mayores que el trabajo volumétrico realizado durante la transición de
fase.
Esto es nuestra opinión que esta energía potencial
intrínseca, asociada con moléculas como su "calor latente", tiene la
estructura fina que por su parte es cambiada si esta energía es liberada de
estas moléculas y deja de ganar una forma termal "sensible". Lo que
es sugerido es que la estructura fina "del calor latente" no es
electromagnética y obedece en cambio la función molecular:
ΔU / NA = Δn22c
n2 donde NA es el número de Avogadro, la longitud de
onda denotada como λ n2 is el equivalente de longitud de onda de la masa
de la molécula a la cual "el calor latente" tiene que ver, obtenido
por un método de conversión propuesto en la teoría de estos inventores, y el
término de frecuencia
es un término de frecuencia no electromagnético, expresamente en este
caso una función de frecuencia gravitacional.
El empleo de la conversión de Joule en m3 sec-2 propuesto por
estos inventores que como son exactamente:
1J = 10 NA m3 sec-2, y puesta de la longitud de onda λ n2 abajo como el equivalente de longitud de onda de la masa del átomo de oro,
λ Au, en 1.9698 m, aquel término de frecuencia
n2 puede ser
mostrado para ser igual a 2.6 x 10-3 sec-1.
Según la teoría de los inventores presentes, la
función de onda c constitutivo de la estructura fina "del calor
latente" asociado con moléculas de la materia, lleva la misma longitud de
onda λ Au y su frecuencia es dada en la manera habitual por
c/λAu = 1.52 x 103 sec-1. La frecuencia consiguiente para el quántum de
unidad non-Planckian "de la energía latente" asociado con cada átomo
de oro en la temperatura vaporisation es obtenida entonces por la media
geométrica de los dos términos de frecuencia sincrónicos: [(c/λAu)
n2]0.5 = 624 Hz. Sin embargo, este es la firma de aquella
energía potencial intrínseca cuando asociado con aquel átomo de oro en su
temperatura vaporisation. Esto no es la firma del quántum de energía sí mismo
si es liberado de aquella molécula, ni antes de ser absorbido (es decir en el
tránsito), en aquella misma temperatura.
La estructura fina del mismo quántum de energía
"latente" non-Planckian varía para cercar determinaciones diferentes
de la longitud de onda constituyente y funciones de frecuencia. La relación
básica para la determinación de la longitud de onda "de un " quántum
de energía termal latente no asociado con la materia, pero correspondiente a
uno es decir es:
λn1 = [ (ΔU / NA) / c]0.666 meters-0.333 seconds0.666
que da 0.046478 m para el equivalente desatado
"del calor latente" el quántum de unidad de vaporisation se asoció
con el átomo de oro en una presión de una atmósfera. La estructura fina del
quántum libre es todavía la paralela, como dado por:
ΔU / NA = λ n12c
n1
pero ahora note como los términos de frecuencia
han cambiado el valor, con el
n1 función que
tiene el valor 4.65 sec-1 y c / λ n1 producción 6.48
x 109 sec-1. La media geométrica de la
superimposición de las dos frecuencias es entonces:
[(c / λ n12)
n1]0.5 = 173.7 KHz
Sostenemos que está en esta frecuencia que los átomos
del vapor de oro absorben "calor latente".
Sin embargo, este es sólo el guión total de lo que
pasa en la temperatura de vaporisation de oro. Pero en la temperatura ambiente
(p.ej 293 grados Kelvin), y con respecto a procesos donde no hay ninguna sublimación
de los átomos de aquella hoja de oro en curso (y en efecto, una vez que el
bobina es apagado, la hoja vuelve a su peso normal), hay que deducir a una fase
diferente de la materia que porción "del calor latente" la energía,
si alguno, hace los átomos del asimiento de oro en el celosía de fase sólido. La
asunción de la misma proporcionalidad entre la energía termal
"sensible" "y latente" llama para átomos de oro en la
temperatura ambiente, donde la unidad energía termal es NAkT = 2.436 kJ mol-1, especulamos
hasta que el átomo de oro podría absorber 12.74 los tiempos el valor de esta
energía termal "sensible", y así sostienen NAkT = 31.053 kJ más
energía en su propia microatmósfera.
Si esta especulación es correcta, y empleo de la
susodicha metodología nueva, entonces la frecuencia geométrica media del
"calor latente máximo" el quántum de energía de un átomo de oro en la
temperatura ambiente sería 538 kHz (contra 174 kHz en la temperatura
vaporisation), y una vez absorbió su modo de frecuencia medio reduciría a 201.5
Hz (contra 630 Hz una vez que el átomo se ha vaporizado).
Para probar esta hipótesis, empleamos dos
Tesla-tipo diferente bobinas teniendo frecuencias de salida de 200 kHz y 394
kHz. El recorrido probado era que mostrado en Fig.6, y ambos bobinas fueron
hechos funcionar en 50 salidas KV. Mientras que antiguo bobina, más cerca al
jalón de 174 kHz, sólo podría producir sistemáticamente 10 mg. a 11 mg. de la
cancelación de peso en la hoja de oro del recorrido flotante, segundo bobina,
más cerca al jalón de 538 kHz especulado, podría producir 15 mg. a 35 mg. de la
cancelación de peso en la misma hoja de oro. Los resultados empíricos parecen
por lo tanto sugerir que nuestra especulación pueda estar bien uno válido.
El separator de onda lleno arriba mencionado (ver Fig.1)
puede ser fácilmente conectado a nuestro autogenous tecnología de Descarga de
Brillo Anormal Pulsada como descrito en nuestros Estados Unidos. Acariciar. El
No 5,416,391 para formar una fuente alternativa de la corriente directa, por
último impulsada por ondas Tesla, y tal paseo puede ser igualmente aplicado a
cualquier otro dispositivo de vacío que puede sostener descargas oscilatorias
endógenas, si en el régimen PAGD o cualquier otro régimen pulsatory. Para los
objetivos de la determinación experimental y visual de salidas de poder del
separator en cuestión, hemos utilizado 2 tubos de vacío de Torr que funcionan
en el régimen PAGD alto corriente, o 20-100 tubos de chispa de Torr que
requieren altas tensiones (2 a 10 KV) para su avería de chispa. Como enseñado
en la susodicha Patente estadounidense, la salida del separator de voltaje de
onda lleno puede ser tasada por la energía gastada en la conducción del tubo y
el motor, cuya velocidad rotatoria es proporcional, dentro de los límites
elegidos, a la entrada de poder.
Dos juegos separados de experimentos presentados
en Tabla 1 abajo, mostraron que unión directa del separator de onda al terminal
externo del bobina (juego constantemente en 6 chasquidos en la etapa de
vibrador en Fig.1) o al mismo terminal pero a través de un grande (2 o 3 pies
cuadrados) platean 30 que aumentó la capacitancia del secundario (Fig.7), presentado
la misma salida de poder en el uno o el otro caso (el efecto del plato debe
bajar el voltaje de la salida proporcional al aumento de corriente). Un aumento
sustancial de la salida de poder por el separator es observado sólo cuando
idénticamente enrollar Tesla el bobina está relacionado al revés (Fig.8) con el
final no común de su cuerda 4 no relacionado, a fin de obtener una condición de
la resonancia, y este aumento observado es aumentado adelante ya interponiendo
cualquiera de los platos de metal 18, 24 entre dos chirally
bobinas relacionado e idéntico (Fig.9). El
aumento del área de plato parece tener el efecto de aumentar la salida mientras
el plato es aislado entre la dos imagen chiral bobinas. En todas partes de
estos experimentos, el poder de entrada con el vibrador fue fijado en 14W (60
Hz AC). [Nota:
Chirality, o handedness, es una propiedad de objetos que no son simétricos.
Los objetos Chiral tienen una forma tridimensional única y por lo tanto un
objeto de chiral y su imagen especular no son completamente idénticos - PJK ].

En nuestra pérdida de experimentos de peso
descritos encima, notamos que el fenómeno de la pérdida de peso por un cuerpo
metálico colocado en la proximidad de la salida bobina siguió siendo observado
cuando sólo el plato relacionado con el poste distal del secundario fue
retenido. La hoja, aunque no la parte del recorrido del secundario, podría ser
sin embargo vista como la parte de un recorrido para la captura de la energía
radiante ambiental, expresamente esto generado por el bobina y, también, lo que
también posiblemente recogió, en el proceso, de otras fuentes ambientales. Para
determinar si la última consideración es una posibilidad en absoluto, o si la
energía recogida por un análogo de nuestro cuerpo metálico o hoja de oro en los
experimentos descritos encima, es completamente un subproducto de la energía
transmitida por el plato relacionado con el poste externo del secundario,
después determinamos lo que pasaría si la recogida para el separator de onda
llena fue colocada, no en la salida de bobina secundario, pero de un, en todos
aspectos idéntico, el plato (el plato de Receptor R, a diferencia de T de plato
de Transmisor) colocó una distancia lejos de, y encima, el primer. En otras
palabras, la hoja de oro es sustituida por un plato de receptor, y este lleva
un recorrido de prueba adjunto idéntico al recorrido de prueba empleado para
tasar directamente la salida bobina.

Como mostrado en Tabla 2 encima, los resultados
del experimento muestran que no hay ninguna pérdida de la energía recogida en
el plato de R (Fig.10) cuando comparado a la situación más favorable que implica
el plato 30 (Fig.9) interpuesto entre bobinas relacionado del chirally. Esta
observación es sin embargo no siempre el caso. Para los mejores resultados
habría que emplear el hierro, el oro o los plateados colocaron la paralela al
horizonte, con el plato de T debajo del plato de R. De hecho, si uno emplea en
cambio platos de aluminio y suspende éstos verticalmente, uno puede registrar
consecuentemente una pérdida de salida en el separator cambiando la entrada de
separator del T a los platos de R.
Si sin embargo el plato R está relacionado por su
parte con segundo bobina idéntico, también puesto instalación eléctrica al
revés, y este segundo bobina por su parte sirve como introducido al separator
de onda llena (Fig.11), entonces el acontecimiento más curioso ocurre - los
aumentos de salida de poder bastante (ver Tabla 2), como si el recorrido de
separator se había sometido a una inyección de energía no presente en la
fuente. Note que el recorrido es de hecho resonante, pero la inyección de
energía que contribuye casi 60-66 % (para ambas áreas de plato en el
experimento anterior) de la entrada a la cual nos referimos, no es causado por
la resonancia inductiva, ya que el efecto de la resonancia puede ser asignado
al sistema descrito en Fig.9. La distancia entre los platos, así como su
orientación con respecto al sistema de horizonte local del observador también
parece importar, mejor resultados siendo conseguido a distancias óptimas (p.ej
para los 2 platos de pies cuadrados el mejor hueco, en RH de 43 % y temperatura
ambiente, era al menos 6 pulgadas).
Probamos la posibilidad que el calor ambiental
producido por la operación del bobina podría ser la fuente de la energía
inyectada, el plato del segundo sistema que interpreta posiblemente como el
coleccionista para el presente de calor en el hueco. Cuando esto resultó, los
experimentos mostraron repetidamente que en el hueco entre los platos de R y T
no había ninguna radiación termal significativa que se propaga entre uno y el
otro. Los experimentos más ilustrativos
son aquellos en los cuales nos identificamos donde la energía termal sensible
aparece, y que implicó conectar dos cavidades: el hueco de Receptor de
transmisor entre platos T y R, y un recinto de jaula Faraday 34 (ver Fig.12). La
primera cavidad parece mucho parecer a aquel de un condensador: los dos platos
paralelos idénticos son rodeados por un aislante dieléctrico grueso 32, y un
termómetro T2 es insertado a mitad de camino por ello. Un termómetro que T1
también es fijado al plato de T, medir esto es la temperatura. La segunda
cavidad es una jaula metálica aislada simple con un termómetro T3 insertó 2 cm
en su cumbre. Aproximadamente 2-4 cm encima de la cumbre de la jaula allí es
colocado un cuarto termómetro T4, dentro de un cilindro aislado.
Si el Tesla bobina es una fuente de la energía
termal (p.ej. Radiación de IR, microondas, etc.) esperaríamos que el plato de T
fuera el elemento más caliente del cual, por la radiación, la energía termal
alcanzaría el medio de la primera cavidad que hace el siguiente termómetro
segundo de T2 el más caliente, y que el tercer termómetro T3 dentro de la
segunda cavidad, aun si pudiera ser al principio ligeramente warmer que los
otros dos, se haría, con el tiempo, relativamente el refrigerador que el uno o
el otro de los otros dos termómetros, a pesar de que todavía se vería que el
calor creciente lo calentaba con el tiempo. Uno esperaría un resultado similar
para el cuarto termómetro T4, encima de la jaula. Como mostrado por Fig.13, donde
sólo las diferencias de temperaturas (ΔTo - TCo) entre los
termómetros experimentales y el termómetro de control leyendo la temperatura de
aire TCo del laboratorio son mostrado, la superficie del plato de T calienta por 0.1oC en 3 minutos
después de iniciación de la carrera (cuadrados cerrados), mientras que en el
espacio del hueco T/R un recalentamiento diminuto, por 0.05oC., es registrado
después de 10 minutos (círculos abiertos). A la inversa, la temperatura dentro
de la jaula, encima (círculos sombreados) se eleva por 0.1oC. también antes
del tercer minuto, y la temperatura encima de la jaula sí mismo (cuadrados
sombreados) se eleva por una mucho mayor diferencia de 0.35oC., que permanece
estable después del octavo minuto.
Estos resultados muestran que esto no es el calor
sensible que irradia del plato de T. En cambio, alguna otra forma de la
radiación cruza estas cavidades para generar el calor sensible en sus límites
metálicos, tal que más calor es generado encima del plato de R (dentro de la
jaula) y otra vez encima del tercer plato, es decir encima de la cumbre de la
jaula, que es generado en el hueco T/R, es decir cerca del plato de T. Este
claramente muestra que el Tesla bobina no es una fuente significativa de la
radiación termal, y que el calor sensible puede ser descubierto dentro y encima
de la jaula Faraday sólo como una transformación adicional de la energía
radiante transmitida a través de la cavidad T/R.
El mismo experimento también ilustra esto,
independientemente de lo que es la naturaleza de la energía ambiental adicional
inyectada en la superficie del plato de R (como mostrado por Tabla 2 resultados
encima), esto no es más probable la radiación termal, al menos no energía en la
forma del calor sensible. E independientemente de lo que es la naturaleza de
esta energía radiante ambiental movilizada por la energía radiante eléctrica
transmitida del plato de T, esto puede producir el calor significativo dentro
de un recinto adyacente para platear R.
Ya que también sabemos experimentalmente, que esta
observación de una inyección de energía ambiental en el plato de R o jaula R
depende de la humedad relativa, siendo el más fácilmente observable cuando éste
es bajo (<Humedad Relativa de 50 %), y ser prácticamente imposible de
observar cuando el aire es saturado con el vapor de agua, podemos deducir aquel
vapor de agua es un amortiguador bueno de la energía radiante sin masa
eléctrica emitida del plato de T. Este fuertemente sugiere que este proceso de
absorción sea equivalente al aumento de la energía intrínseca potencial ΔU de las moléculas de vapor de agua adyacentes al plato de T. En ausencia
de cantidades significativas del vapor de agua, cuando la atmósfera es seca,
uno puede especular que este proceso de absorción es sustituido por lo que uno
supone es un proceso paralelo que implica varias moléculas gaseosas del aire. Sin
embargo, porque las moléculas de aire implican especies moleculares que
fácilmente emiten esta energía potencial, cuando uno podría especular es el
caso con oxígeno molecular, hidrógeno y nitrógeno, o porque las moléculas de
aire absorben la energía "mucho menos latente" (como parece ser el
caso con gases inertes), y por lo tanto hay más de ello en el estado
molecularmente desatado (cuando explícitamente proponemos como una posibilidad)
y así disponible para la absorción por el receptor apropiadamente templado, el
aumentado ΔU de moléculas de aire conferidas por la
absorción de la radiación eléctrica sin masa en el hueco T/R es transferido al
conductor R juntos con la energía latente que aquellas moléculas ya poseyeron
antes de entrar en aquel hueco. De ahí la inyección de energía y su dependencia
sobre la presión parcial del vapor de agua, que huye en cambio con esta energía
"latente" y tiene éxito en la retención de ello de la transmisión al
plato de R.
Si el hueco T/R puede movilizar la energía
ambiental que no es, ni electromagnética, ni termal en la naturaleza, pero qué
energía "latente" se hace inyectada en el recorrido de separator en
la forma eléctrica, el calor (es decir energía termal sensible) producido
dentro y encima de la jaula, también puede ser movilizada eléctricamente como
introducido en el recorrido de separator. El lugar obvio para buscar la
colocación de la unión chula que podría convertir el calor sensible en la
energía electrokinetic de gastos de masas ligados está en lo alto de la jaula,
donde esto es warmest (Ver la curva superior de Fig.13 en cuadrados
sombreados). Este es claramente observado de los resultados mostrados en Tabla
3 abajo, donde la diferencia de temperaturas inicial entre la cumbre de la caja
y la superficie de plato de T era 0.5oC., y la cumbre de la temperatura de caja
se elevó por 0.2oC. después de 2.5 minutos cuando el separator estuvo relacionado en la
unión, contra 0.35oC. cuando no era (y el transmisor el bobina era conectado).

Para la carrera realizada con la jaula R desnuda,
la temperatura directamente encima de la cumbre de la jaula era 24.3oC., en el
comienzo, contra la temperatura ambiente de control de 23.9oC. Para la carrera realizada con la jaula R
aislada expuesta directamente al sol en el mediodía, durante un día de agosto
chulo y claro, la temperatura directamente encima de la cumbre de la jaula era
33oC., contra el control airean la temperatura de 18.4oC. La temperatura de la unión chula en lo alto
de la jaula era 31.9oC. mientras la carrera fue realizada.
Es aparente de los datos de Tabla 3, como una
segunda inyección de la energía ha ocurrido en el aparato. Si, dentro del hueco
T/R, la energía inyectada parece estar en la orden de absorción "del calor
latente", en lo alto de la cavidad de jaula, en la unión chula, la
inyección es uno del calor "sensible" radiante. Además, esta adición
de energía secundaria podría ser realzada adelante colocando el aislamiento
fuerte alrededor del aparato entero o la jaula sí mismo, y adelante tan,
exponiendo el aparato entero a la radiación solar.
Después giramos nuestra atención a la cavidad de
hueco T/R con la intención de determinar si las condiciones atmosféricas o los
vacíos ceden los mismos resultados o diferentes. No podíamos probar, por
supuesto, los mismos platos de área grandes que han sido empleados para los
estudios emprendidos en presiones atmosféricas. Para el objetivo presente
empleamos electrodos de área en cambio grandes (ca 0.2 ft2) hecho de alta
calidad acero inoxidable o hasta aluminio. Los resultados preliminares
mostraron que estos tubos de hueco T/R, cuando conectado al recorrido de
separator, cedieron precios de pulso más rápidos en el recorrido secundario
cuando evacuado que en la presión atmosférica. La fuerza de la descarga de
corona también se intensificó, cuando finalmente se hizo sustituido por una
descarga de brillo normal. Para objetivos de la captura espacial mejorada (de
1) la energía sin masa eléctrica irradiada del electrodo T (y 2) la energía
termal latente no radiante movilizada por ello para ser coleccionado
eléctricamente en el plato de R, un electrodo T cilíndrico axial fue insertado
dentro de un cilindro concéntrico más grande o entre dos platos comunes del
área superficial grande (p.ej. >100 cm2) funcionando cuando el electrodo(s) R, en
un contenedor dieléctrico conveniente para la evacuación (cristal,
policarbonato), a una distancia típica de al menos 3 cm entre electrodos, y el
dispositivo entero fue probado en presiones diferentes.
El recorrido secundario relacionado río abajo del
separator de onda llena fue como mostrado en Fig.14 (empleando la descarga de
brillo anormal pulsada de un autogenous, o PAGD, recorrido de convertidor), con
el reactor PAGD 36 juego en 10 Torr (en la luz de la entrada de alta tensión,
que varió entre 1,500V y 3,200V) y dio los resultados presentados en Tabla 4
abajo. Deberíamos comentar también que estos pulsos alegaron que el precio
embala CP por los condensadores que se aparean 38, tiende un puente sobre
rectificador 40 y condensadores de embalse 42, y diodos obstructores 44, como
esperado del arte previa representada por nuestras patentes relacionadas con
dispositivos PAGD.

El efecto del vacío en el tubo de hueco T/R parece
ser dual. Transformando la corona descargan en una descarga de brillo normal,
esto aumenta la producción local de fotones (probablemente asociado a la
formación y la descarga de estados de metastable en el plasma), y al mismo
tiempo, aumenta el precio de pulso en el recorrido de salida y así, en toda la
probabilidad, la energía inyectada en la cavidad de hueco T/R. Pero este nos
permitió todavía confirmar si es "calor latente" la energía de las
moléculas plasma que está siendo dada un toque en el plato de receptor, aun si
ello ser plausible en principio que plasmas puede efectuar la transferencia más
eficiente "del calor latente" a receptores templados que gases
atmosféricos.
La dependencia de vacío del precio de pulso del
reactor PAGD empleado como el ejemplo en el recorrido secundario río abajo del
separator también es mejor dicho bien marcada, con los precios de pulso más
rápidos registrados en 1 Torr para la muestra dirigida mostrado en Tabla 5
abajo.

Vale la pena notar aquí que la polaridad ilustrada
del alambrado del tubo de reactor PAGD, como mostrado en Fig.14, es la mejor para
objetivos de sostener la emisión autoelectrónica regular en la alta tensión. La
configuración inversa, con el electrodo de centro negativo y los platos favores
positivos que en cambio se calientan del cátodo y un lapso en una descarga de
brillo normal.
Probamos un arreglo similar a aquel mostrado en Fig.14
encima, pero con un recorrido de motor PAGD (ver nuestros Estados Unidos. Acariciar.
No 5,416,391). Un motor de fase de hendidura 44 sustituye el rectificador y el
paquete de precio, y el reactor PAGD es hecho funcionar en la misma presión de
15 Torr, como mostrado en Fig.15. El tubo de hueco T/R probado tenía una
distancia de plato más larga (2"), con un plato que ahora funciona como el
Transmisor y el otro como el Receptor. Note también el alambrado diferente del
reactor PAGD. Los resultados, como mostrado abajo en Tabla 6, presentan el
pulso por segundo (secretario privado principal) y revoluciones de motor por
minuto (RPM) las tendencias de curva que parecen ser análogas y paralelas a las
curvas de Paschen conocidas para el voltaje de avería en el vacío - tal que el
hueco T/R funciona mejor en el modo de descarga de corona atmosférico, o en el
vacío alto descarga de brillo normal (NGD) modo, que en la variedad de voltaje
de avería baja de la curva donde la descarga forma un canal estrecho y toma el
aspecto "de aurora" descarga de región de transición (TRD).

Estos resultados sugieren que plasmas con la
dispersión lateral alta, es decir formado sobre áreas de electrodo grandes
(p.ej corona y NGD plasmas) y así carente del pellizco, con mayor probabilidad
se movilicen eléctricamente, la energía potencial intrínseca de los gastos
moleculares que el pellizco plasmas parece ser capaz de hacer (p.ej. TRD
plasmas). Por lo visto también, mayor el vacío dibujado de la cavidad de hueco
T/R, más eficiente la transferencia de esta energía potencial intrínseca se
hace, es decir el calor latente de masas ligado, a la energía electrokinetic de
los gastos que circulan en el recorrido de receptor. En aproximadamente 0.06
Torr, esta transferencia en vacuo es comparable para esto observado en
condiciones atmosféricas y así para una mucho mayor densidad de moléculas.
Investigamos si Es posible dar un toque a la
energía calórica latente de moléculas de agua. ¿Es posible lo que en el vapor
divide en fases ellos pueden agarrarse con eficacia a su energía latente - pero
podrían ellos emitir un poco de ello una vez estrechamente embalado en la fase
líquida? Para probar esta hipótesis sumergimos el hueco T/R en un tanque de agua
de cristal. El motor empleado para estas pruebas era un motor de taza de rastra
de 2 fases rápido (ver Fig.18 y la descripción asociada), puesto instalación
eléctrica en la fase de hendidura con dos cuerdas de fase idénticas
capacitatively equilibrado, y el hierro galvanizado platea cada uno tenía un
área de un pie cuadrado. Los resultados son mostrados en Tabla 7 abajo, y
claramente indican que es posible dar un toque - dentro de la cavidad T/R - `el
calor latente ` del agua en la fase líquida. Como observado, la inmersión de la
cavidad T/R en el agua aumentó la velocidad de salida de motor 22 % (12,117 /
9,888) x 100). Este corresponde a un aumento de 50 % de la salida de poder, de
18W en 9,888 revoluciones por minuto a 27W en 12,117 rpm:

Así el uso de contener ión agua u otro líquido
acuoso que contiene ión en la cavidad promueve mucho tiempo la propagación de
distancia y una mayor inyección de energías latentes y termales en el recorrido
de receptor. Tal resultado no es conseguido si la cavidad está llena del agua
deionised.
Los resultados precedentes conducen por lo tanto
al diseño de un aparato actualmente preferido, basado en estas conclusiones,
para la conversión de la energía eléctrica sin masa, "el calor
latente" energía y energía calórica "sensible" en la energía
eléctrica convencional, como mostrado en Fig.16, que integra todas las
conclusiones separadas y mejoras. La cuerda de 6 de los Tesla bobina en el
fondo es conducida en la manera habitual que emplea una etapa de vibrador 2
para pulsar la primaria bobina 4. El poste externo de los 6 secundarios está
relacionado entonces con T de plato de metal circular que es un final de una
cavidad cilíndrica evacuada, relacionada con una bomba neumática o sellado en
una presión deseada, o que forma un agua que contiene todavía u otra solución
acuosa o líquido. Esta cavidad
constituye el hueco de transmisor/receptor, y es por lo tanto saltada por un
sobre dieléctrico y pared estructuran 32, con R de plato de receptor circular
como su superficie superior. Por su parte este plato R sirve como la base de
una jaula Faraday cónica 34, preferentemente hermético y en la presión
atmosférica, pero que también podría ser sujeto a la evacuación, que la
estructura cónica lleva en sus provisiones de ápice para una unión fría 45 y
cualquier realce posible de la misma unión por la aplicación superficial de
conductores metálicos diferentes que pueden optimizar el efecto de
Peltier-Seebeck. La salida de la unión
fría donde la energía termal sensible es añadida a la energía electrokinetic de
portadores de precio, es también la entrada al final de distal de la cuerda de
6 de los chiral bobina arreglo que sostiene la captura resonante de tres flujos
de energía ((1) ondas eléctricas sin masa de una naturaleza longitudinal, (2)
"calor latente verdadero" o la energía potencial (termal) intrínseca,
(y 3) la energía thermokinetic de moléculas, (es decir calor
"sensible") y, colocado en serie con la entrada del separator de onda
lleno 8, 10, alimenta la salida de recorrido de los condensadores de serie 12,
14 basado en su grifo común. En el hueco T/R, la energía de onda longitudinal
eléctrica transmitida es capturada junto con cualquier energía potencial
intrínseca mudada por moléculas agarradas en el campo. Dentro del elemento R,
ampliado en un recinto que dirige el calor radiante "sensible", éste
es generado y luego recobrado en la unión fría.
El aparato que consiste en la cavidad de hueco T/R
cilíndrica y la jaula cónica contigua es preferentemente terminado entonces en
el lustre blanco y cilíndricamente envuelto dentro de un contenedor negro mate
46 por el aislamiento termal eficaz 48, la terminación última a la altura del
disco de fondo T. El aparato (no mostrado) puede ser proporcionado para mover
el plato T verticalmente para ajustar el hueco T/R.
Otra encarnación alternativa del aparato es
mostrada en Fig.17. Aquí el recorrido que conduce el aparato es cuando nos
hemos puesto adelante en nuestras patentes previas, que emplea el tubo de
descarga de brillo anormal pulsado de un autogenous 50 en la configuración
mostrada, suministrada por una batería embalan DP por diodos obstructores 52 y
un recorrido RC formado por resistencia 54 y condensador 56 para llevar 2
primarios de primer Tesla bobina a obtener en el poste distal de los 6
secundarios la energía para ser inyectada para platear T en la forma de un
electrodo central de una cámara de vacío coaxial (sellado o no), de que el
sobre metálico cilíndrico forma el plato de receptor R, éste colocado centralmente
dentro de la jaula cónica 34 y contiguo con sus paredes y base. La cumbre y el
fondo de la cámara coaxial llevan discos de aislamiento convenientes,
preferentemente con accesorios de tipo de O-anillo. Otra vez, el aparato es
encerrado en el aislamiento dentro de un contenedor cilíndrico 46, y la entrada
en el recorrido de captura expulsado del separator de onda lleno es tomada de
la unión fría 45 en el ápice de la jaula hermética. El recorrido de salida es
similar a aquel de Fig.15.
Hemos encontrado sin embargo que aun cuando los
valores componentes en el chofer de motor y recorrido de motor son con cuidado
seleccionados de modo que este recorrido sea co-resonante con la onda mojada
(DW) el componente de los pulsos de chofer de motor, las caídas de salida de
poder de motor bien salvo el que que debería ser teóricamente alcanzable. En un
esfuerzo de encontrar este problema, sustituimos el motor de inducción de tipo
de jaula de ardilla 44 por un motor de taza de rastra del tipo KS 8624 de
Western Electric en la expectativa que la apatía baja rotor no magnético
permitiría la mejor respuesta al componente de Onda Mojado. Este motor es
similar a uno de los tipos usados por el Reich en sus experimentos. Aunque los
resultados fueran muy mejorados ellos todavía no faltaban de expectativas. El
reemplazo de este motor por un motor mojado de inercia del tipo KS 9303,
también de Western Electric, proporcionó mucho mejores resultados como hablado
abajo.
Fundamentalmente, las dificultades se derivan de la
incapacidad de los acoplamientos del motor para responder de manera eficiente y
sin problemas y al mismo tiempo, a los componentes de pulso y onda de impulsos
de onda humedecido: que es, al mismo tiempo a los pulsos de corriente de alta
intensidad pico (el evento de front-end), el componente de DC-como y a la ola
humedecida capacita a estas causas, es decir, el pulso colas (o evento de
back-end) - o CA - como componente. Esta dificultad está presente aun cuando
intentamos ejecutar los motores de inducción de los impulsos de DW de una
bobina de Tesla, la dificultad muy que Tesla a abandonar su proyecto de
conducción de un rotor de disco no ferromagnético montado en un estator de
barra de núcleo de hierro con ondas humedecidos.
Creemos que la llave a la captura de la salida de
flujo de energía sin masa en la forma eléctrica por transmisores Tesla, incluso
cualquier energía latente o termal inyectada que se han sometido a la
conversión en la energía eléctrica debe emplear el templado, unipolar, Y-fed,
PAGD-plasma pulser paseo de motor de fase de hendidura conducido que hemos
inventado (Estados Unidos. Acariciar. El No 5,416,391) junto con un generador
de servomotor de corriente alterna mojado de inercia (ver Fig.18): este tiene
un eje de motor 64 que conecta un rotor de motor de taza de rastra 60,
preferentemente de aluminio, plata, oro o molibdeno, directamente a un rotor de
generador de taza de rastra 62 que conduce un imán permanente (de la tarde)
volante 66, que puede girar libremente en portes 67, que proporciona la
humectación de inercia. El eje 64, journalled por portes 61 en la cubierta del
motor 44, proporciona una salida de poder por engranando opcional 68. Las
cuerdas de fase del motor 44 son enrollar en un corazón de estator 70 elementos
concéntricos que tienen entre los cuales el rotor o la taza 60 giran. Esta
estructura lo hace ideal para la captura de los impulsos DW, si sourced en el
transmisor, amplificado en la cavidad T/R o sourced en el plasma pulser, todos
en synchrony. Con eficacia el motor conecta la acción que se debilita del rotor
de motor de manga de taza de rastra, qué acción, cuando hemos encontrado ya
para los motores KS-8624, es completamente eficaz en la absorción del final
delantero el acontecimiento parecido a una CA, con la humectación de inercia
del de la tarde volante sobre el rotor de generador de manga de taza de rastra,
por su parte es completamente eficiente en la absorción de la parte trasera el
acontecimiento wavetrain parecido a una CA.
Tél motor KS-9154 usado por el Reich no era un
generador de servomotor de taza de rastra de corriente alterna mojado de
inercia. El si Reich había tenido éxito en el vencimiento de las limitaciones
de su solución de 2 fases o de Motor, cuando hemos mostrado ahora que es
posible hacer (aplicando la Función Y recorrido al paseo de motor de fase de
hendidura PAGD que inventamos), su motor habría sufrido las mismas limitaciones
que encontramos con el KS 8624 motor.
Cualquier motor, por sí mismo, tiene una
humectación interna o inherente por lo cual la aceleración sólo desaparece
cuando el rotor corre en la velocidad constante. Para motores que funcionan
sobre la base del principio de rastra, donde el resbalón asincrónico es
realmente constitutivo de la acción de motor, induciendo corrientes de remolino
en el rotor, la humectación inherente es siempre más pronunciada que para otros
motores de inducción. La humectación o la torsión que frena son producidas
cuando unos flujos corrientes constantes por un disco de rastra rotativo o taza.
Aparte de este frenado inherente, los apagadores
también pueden ser aplicados a motores de servomecanismo para estabilizar
adelante su rotación. Ellos absorben la energía, y la salida de poder y la
torsión del motor son así reducidas. La operación óptima de motores de servomecanismo
requiere tanto respuesta rápida de parte del rotor a cambios de la variable o
fase de control, como una respuesta estable que es libre de la oscilación,
cogging y pasarse. La respuesta rápida es asegurada empleando rotores de apatía
bajos, como tazas de rastra o jaulas de ardilla de aleación de molde, y pasarse
y la oscilación son reducidos a mínimo debilitándose o una torsión de
retardación que aumenta con el aumento de la velocidad de motor. Típicamente,
en un servomotor viscoso-mojado, el apagador es un generador de taza de rastra
montado rígidamente en el eje del rotor de motor, y la taza de rastra de
generador gira contra el campo de estator de un campo de imán permanente
estático. El generador desarrolla una torsión de retardación directamente
proporcional para apresurarse, y la energía absorbida por el apagador es
proporcional para apresurarse cuadrada. La humectación puede ser ajustada y,
cuando esto aumenta, la misma cantidad de producciones de poder de entrada
torsión inferior y velocidades de motor. Los motores de servomecanismo de
inercia-mojados se diferencian de motores mojados viscosos en esto el estator
de imán permanente del generador de taza de rastra es montado ahora en sus
propios portes, en el eje de motor o en un eje alineado separado, formando un
volante de apatía alta.
Este significa que, mientras que el rotor de motor
siempre experimenta una humectación viscosa en motores de servomecanismo
viscosos-mojados, en motores de servomecanismo de inercia-mojados el rotor de
motor de taza de rastra sólo experimenta una humectación viscosa acelerando el
volante, con la torsión que se debilita siempre se y opone a cualquier cambio
de la velocidad de rotor. Una vez que el volante gira sincrónicamente con el
rotor, toda la humectación se cesa. Note que esta humectación viscosa es
realizada vía el enganche del rotor de generador de taza de rastra, rígidamente
adjuntado al rotor de motor, a de la tarde volante, de modo que su movimiento
relativo genere la torsión viscosa proporcional a la velocidad relativa. El uso
de rotores de manga de taza de rastra en motores de servomecanismo mojados de
inercia fue en gran parte suplantado por rotores de jaula de ardilla una vez
que éste se hizo producido como rotores de aleación de molde. Ya que los motores
mojados de inercia pueden ser usados en abierto y aplicaciones de
servomecanismo de cerrar-lazo, y presentar la mejor estabilidad - hasta en la
presencia de no linealidades - y características de velocidad más altas que
otros motores de inducción hacen (Diamante, (un 1965) "motores de
servomecanismo mojados de Inercia, análisis de interpretación",
Electro-tecnología, 7:28-32.), ellos han sido empleados en sistemas de rastreo
de antena, plataformas de dirección de inercia estables, análogo a convertidores
digitales, tacómetros y torsión Tablas.
La operación típica de un servomotor mojado de
inercia es como sigue: con la fase de referencia totalmente excitada, el rotor
de motor - fijamente unido para el rotor de generador, así como el volante -
permanece inmóvil; una vez que el poder es aplicado a la fase de control, el
rotor de motor inmediatamente responde pero el volante permanece en reposo. Sin
embargo, cuando se obliga que el generador de taza de rastra 62 se mueva por el
campo magnético permanente del volante, esto crea una torsión de rastra que
hace más lento el rotor de motor adjunto proporcionalmente a la aceleración que
esto imparte al volante que esto ahora pone en el movimiento, así creando el
apagador viscoso. Cuando el volante acelera, la velocidad relativa del motor
con respecto al volante, así como la torsión que se debilita, disminución hasta
que tanto motor como volante giren sincrónicamente y ninguna torsión de
humectación es ejercida - en cual punto la rastra en la taza de motor ejercida
por la taza de generador es insignificante.
El motor KS-9303 es un servomotor mojado de
inercia, pero es diferenciado con respecto a otros motores mojados de inercia,
en aquel (1) esto emplea un rotor de motor de manga de taza de rastra hecho del
aluminio, muchísimo así del KS-8624, pero con dimensiones ligeramente cambiadas
y con una extensión de eje para el rotor de generador de cobre de taza de
rastra, (y 2) la estructura de volante móvil era journalled en un eje separado,
fijo, como ya descrito en cuanto a Fig.18.
Ahora, en principio, hasta la aplicación de la humectación mínima
disminuye la eficacia de motor, causando la torsión disminuida y la velocidad. Si
el motor de inercia-mojado tiene un rotor de taza de rastra, un rotor de manga
o un rotor de jaula de ardilla, los aumentos que se debilitan el resbalón de
rotor. El Laithwaite considera motores de taza de rastra que como son
"dinámicamente inferior a sus homólogos de jaula" (Laithwaite, E R
(1957) "Induction Machines For Special Purposes", London, England, p.
323). Si ahora añadimos una humectación
viscosa y la retardación de la torsión, no deberíamos ser capaces de conseguir
mucho más que una eficacia de 55 % en las mejores de condiciones. Por otra
parte, el arreglo de humectación de inercia descrito sólo abstraerá o
suministrará la energía cuando el rotor de motor acelera o decelera con
relación al volante.
Estos motores de taza de rastra, si de inercia
mojado o no, desarrollan una torsión constante en revoluciones por minuto
constantes para una frecuencia de suministro dada y una capacitancia de cambio
de fase conveniente. Para cada frecuencia los motores responden a, hay una
capacitancia de fase de hendidura resonante óptima, pero otros valores cerca
todavía son satisfechos para la operación, y para cada valor de la
capacitancia, hay una frecuencia óptima a la cual los motores responden. Por
ejemplo el motor KS-8624 responde mejor en 450 Hz cuando una 1 capacitancia de
microfaradio es empleada, responde mejor en 250 Hz cuando una capacitancia de
10 microfaradios es empleada, y responde mejor en 60 Hz, cuando una
capacitancia de 100 microfaradios es empleada. Como los aumentos de
capacitancia, la frecuencia CW resonante del motor es desplazada para bajar
valores. Si fijamos la capacitancia en un valor (p.ej 10 microfaradios)
conveniente para probar la respuesta de frecuencia en un voltaje fijo de 12
VAC, el resultado observado tanto para el KS-8624 como para motores KS-9303
muestra una distribución de respuesta de la velocidad rotatoria de motor que
tiene un pico idéntico en 250 Hz para ambos motores, con la respuesta que se
disminuye al cero suavemente a ambos lados del pico.
Estos resultados indican que, cuando puesto
instalación eléctrica como un motor de fase de hendidura, la velocidad rotatoria
de motor varía no como una función de voltaje o corriente, pero como una
función de frecuencia cuando la capacitancia que parte fase es fijada dentro de
una variedad conveniente, allí siendo un modo de frecuencia óptimo para cada
valor de la capacitancia conveniente, con valores inferiores de la capacitancia
que favorece modos de frecuencia más altos. Para una frecuencia dada y
capacitancia, la velocidad rotatoria de motor permanece esencialmente la
constante e independiente de voltaje y entrada corriente, y así en una meseta. La
torsión, en el mismo arreglo de recorrido, sigue exactamente el mismo modelo
que la velocidad rotatoria, como una función de la frecuencia de entrada en un
potencial fijo. La torsión es en línea
recta proporcional a revoluciones por minuto en estos motores cuando ellos son
fase de hendidura puesta instalación eléctrica, y revoluciones por minuto en
línea recta proporcionales a la frecuencia CW, que los hace ideal para
experimentación y determinación de cálculos de salida de poder. Además, ya que
éstos son máquinas de rastra, el resbalón sí mismo determina las corrientes de
rotor y éstos son susceptibles a la afinación de tal que su retraso y posición
relativa en el campo pueden encontrar modos resonantes para variar la frecuencia
CW y la capacitancia.
En el recorrido de Fig.17 usando el KS 9303 motor,
la humectación de inercia del volante que conecta a retrasos las corrientes de
rotor de motor suficientemente para permitirles para aumentar torsión, con la
asamblea de motor entera que sirve como el fregadero preferido para toda la
energía, sin masa y de masas ligada, capturada por la recepción bobina
recorrido con una acción de dibujo establecida por el motor en el recorrido, y
suministro de la absorción satisfactoria por un apagador de inercia de los
impulsos de onda combinados, sincronizados, mojados, aquellos ocurriendo en una
frecuencia baja a consecuencia del tiroteo del reactor PAGD, y aquellos
ocurriendo en una frecuencia sobrepuesta más alta-sourced en el recorrido de
transmisor y picoteado por el receptor platean y bobina. La acción de cada tren de impulso DW sí mismo
genera dos acontecimientos diferentes: la discontinuidad parecida a una CC
"automóvil electrónico como" que pone el motor en movimiento e inicia
las corrientes de rotor, y la parecida a una CA mojó wavetrain que apoya el
consecuencia de aquellos rotores. La concentración de los corrientes requerido
arrancar el motor es proporcionada por los impulsos DW del reactor PAGD,
mientras que, una vez que el motor está en el movimiento, y en particular, una
vez que es estabilizado por el volante, la acción acumulativa de la frecuencia
más alta los impulsos de DW se hacen sentido acelerando el rotor a una
velocidad rotatoria óptima.
Para la siguiente serie de pruebas empleamos el
diagrama de recorrido básico del motor mejorado mostrado en Fig.19. La estación
de transmisión es el transmisor Tesla típico con una etapa de vibrador
alimentada por línea, de 60 Hz. En la entrada de línea a la primera etapa,
colocamos una corriente alterna calibrada wattmeter (Modelo de Weston 432), y
un Beckman 330B rms amperímetro en serie con el plomo caliente, ponemos la
etapa de vibrador para 41 chasquidos, que consumen entre 28.5W y 35W, según
circunstancias aún ser descrita. Este
consumo corriente fue confirmado expulsando del bobina de un inversor impulsado
por una batería de 12 voltios. El inversor consume 2.16 vatios, y es 90 %
eficiente. El consumo total de la batería era 42 vatios (12V en 3.5A); una vez
los 2.16 vatios es descontado y la eficacia considerada, obtenemos el mismo 36W
(etapa de vibrador en máximo, es decir 47 chasquidos, en este experimento). El
hueco T/R es ajustado a 3", y 2 pie cuadrado platos son usados. El
transmisor y el receptor bobinas son templados, y tan son las capacitancias de
plato, a 250 kilohercios, también las capacitancias de la Función Y recorrido
relacionado en la salida de la recepción bobina.
El voltaje rectificado y corriente generado por el transmisor secundario y por el plato de transmisor fue averiguado con un separator de onda bobina-templado (Función Y) recorrido cargándolo con valores resistivos diferentes. Los resultados constituyen una medida de la salida de poder eléctrica de masas ligada directamente del aparato de transmisor. El mismo método fue empleado para averiguar el voltaje, corriente y el poder de los gastos de masas ligados que circulan en el plato de recepción y recorrido bobina. Los resultados son mostrados en Tabla 8 abajo:

Los resultados indican que el poder de masas
ligado más alto reunido por el recorrido de transmisor secundario no excede 7
vatios - y este es directamente la salida de los 26 secundarios cuando la carga
es 50 Megohm, o del plato de transmisor cuando la carga es 1 Megohm. La energía
eléctrica de masas ligada emulada por el recorrido de recepción (plato, bobina
y Función Y sin el plasma pulser circuitería) nunca excede la energía eléctrica
de masas ligada outputted directamente por el transmisor, y alcanza su punto
máximo cuando el valor de carga resistivo (1 Megohm) se acerca a la variedad de
resistencia de preavería del tubo de vacío, en 4.72W. Estas conclusiones entonces indican que
cuando el recorrido de transmisor consume un máximo de 35W, una salida típica
del secundario del transmisor es 7W, y en 3" de la distancia dentro del
campo de proximal de éste, la recogida por un receptor templado será de la
orden de 5W de la corriente de masas ligada duplicada dentro de la recepción
bobina. La pérdida en la primera etapa está por lo tanto en la orden de séptuplo.
Siguiendo con la descripción del recorrido de Fig.19,
una 128 área de plato de cm2, el hueco de 6 cm reactor de PAGD es usado,
relacionado como descrito en nuestra arte previa a una bomba de rotonda de
vacío alto (Correa, P y Correa, (un 1995) "sistema de conversión de
Energía", Estados Unidos. Acariciar. El No 5,449,989). Las lecturas de
presión fueron obtenidas con una medida de termopar durante la carrera
operacionals. Los motores KS-9303 para
ser probados están relacionados entonces con el reactor PAGD en el habitual
capacitatively-conectado, manera de inversor descrita en nuestra arte previa
(Correa, P & Correa, A (1995) "Electromechanical Transduction of Plasma
Pulses", U.S. Pat. No 5,416.391). Sus
revoluciones por minuto son descubiertas por un tacómetro stroboscopic y
alimentadas a un Mac Performa 6400 correr de un programa de algoritmo de motor
que calcula la salida de poder. Las medidas de motor fueron hechas en cinco
minutos en cada carrera a los motores descargados, y en diez minutos para los
motores mojados de inercia.
Todos los experimentos fueron realizados en la
misma sesión de trabajo. La determinación experimental de la salida de poder
rotatoria continua como una función del precio de pulso de reactor confirmó que
el recorrido mejorado desarrolla la captura rotatoria máxima de la energía sin
masa en el recorrido de receptor en los precios más bajos de la pulsación, como
hemos encontrado antes para el sistema de conversión de Estados Unidos. Acariciar.
El No 5,449,989. Además, los datos mostraron que hasta los motores del tipo
KS-8624 son capaces al poder de salida mecánicamente superior a la salida de
poder de masas ligada por el transmisor (7W) o capturado por el receptor (5 a
un máximo de 7W), una vez que el precio PAGD se disminuye a 1.5 secretario
privado principal. Tal anomalía sólo puede ser explicada por el sistema que ha
hacerse capaz de comenzar a capturar el flujo de energía sin masa en el
recorrido de receptor que sabemos ya es la salida por el recorrido de
transmisor. Pero este exceso poder mecánico es todavía menos que la entrada de
poder en el transmisor, y claramente tan. Esto representa una ganancia de poder
con respecto al secundario, pero una pérdida con respecto a la primaria. La
anchura llena de la captura del flujo de energía eléctrico sin masa que circula
en el recorrido de receptor no es vista hasta que los motores sean
resonantemente cargados porque ellos son de inercia mojados.
Los motores KS-9303, una vez de inercia mojados, y
así cargado, son capaces de recuperar bastante poder del campo de energía sin
masa para desarrollar un poder mecánico, no sólo enormemente superior al poder
de masas ligado del secundario, sino también enormemente superior a la entrada
de poder de masas ligada a la etapa de vibrador y la primaria, en 28 a 35W. Una
vez que el precio de pulso se acerca al mismo 1.5 jalón de secretario privado
principal, el poder mecánico superior a la entrada de energía eléctrica de
masas ligada a la primaria se hace evidente, alcanzando su punto máximo en casi
tres veces que introducen. De hecho, la salida más alta registrada también fue
obtenida con la entrada más baja al recorrido de transmisor, el coeficiente
exacto más alto observado en este experimento ser 100.8W / 28W = 3.6. Además, con respecto a la salida de masas
ligada secundaria, la misma salida rotatoria mecánica representa un mucho mayor
coeficiente de sobreunidad de la interpretación, en la orden de 14.4 veces
mayores. Este es al menos en parte el resultado del receptor y la captura de
motor de la salida de energía eléctrica sin masa por el transmisor, y puede ser
en parte el resultado de la energía sin masa engrafted por el régimen PAGD en
el reactor PAGD.
Examinando los resultados de salida de poder
mecánicos como una función del vacío creciente en el reactor PAGD y en niveles
de poder de salida diferentes, cualquier interpretación de motor debajo del
límite 5-7W del poder de salida de masas ligado tradicional del secundario
representa una salida pérdida de potencia mecánica tanto con respecto a la
salida secundaria de masas ligada como con respecto a la entrada primaria de
masas ligada. Todos los resultados para presiones abajo a 0.03 caída de Torr en
esta categoría, y así representan un enganche muy ineficaz al régimen PAGD. Cualquier interpretación de motor entre 7W y
28-35W representa una pérdida con respecto a la entrada de poder eléctrica al
sistema de transmisor, pero una ganancia neta del poder con respecto a la
salida de poder secundaria de masas ligada. Ninguno de los motores no de inercia
mojados probados era capaz de funcionar fuera de este área, en las condiciones
de prueba. Con la primaria más eficiente a enganches secundarios con la
estación de transmisor, sin embargo, uno podría emplear ventajosamente estos
motores solos para extraer un poco del poder sin masa del secundario o hacerlos
funcionar en buques incluidos sin uniones eléctricas externas convencionales.
Para alcanzar niveles satisfactorios de la
recuperación de la energía sin masa, hay que mojar los impulsos DW sobrepuestos.
De ahí, todos los resultados mostrando a salidas superior a 35W fueron
obtenidos usando los motores KS-9303 mojados de inercia, y representan una
ganancia de poder de sobreunidad neta tanto sobre la entrada de poder a la
primaria como sobre la salida de poder de masas ligada por el secundario, o el
poder de masas ligado emulado por la circuitería de receptor. Este pasa cuando
el precio de pulso de PAGD se cae a 2 secretario privado principal, con la
salida de poder rotatoria que abruptamente aumenta cuando el precio se cae a 1
PPS.
Uno de los rasgos interesantes de la circuitería
de motor que hemos propuesto es que esto puede funcionar con plasmas pulsado
tanto en el TRD como en las regiones AGD, la respuesta menos eficiente que
ocurre en la región NGD cerca de mínimo Paschen. Uno podría pensar que la
depresión de voltaje permitiría la intensidad corriente aumentada suministrada
a los motores, pero de hecho que no es observado, con el centelleo del NGD
cediendo oscilaciones erráticas y bajo valores de corriente. De acuerdo con la
noción que el plasma TRD es principalmente formado de iones positivos que se
rezagan, mientras que el plasma PAGD es sobre todo un plasma de electrones, la
dirección observada de la rotación de los motores es de enfrente en la región
TRD a aquella de la región AGD. La región NGD por lo tanto marca la depresión
donde los vectores de velocidad cambian la dirección. En la región segunda o
PAGD, la operación de motor es muy tranquila, a diferencia de lo que es
observado en la región TRD.
La parte y el paquete de la afinación de los
componentes de recorrido son la selección de las capacitancias óptimas
empleadas para conectar el reactor PAGD al recorrido de motor y partir la fase
para alimentar la cuerda auxiliar del motor. Hemos experimentado con
capacitancias en los límites de 0.5 a 100 microfaradios, y hemos encontrado que
mejor resulta (para el recorrido específico en cuestión - incluso las
características de la transmisión), eran tal que el valor óptimo del PAGD
capacitancia que se aparea está cerca de 4 microfaradios, y la fase que parte
la capacitancia, cerca de 1 a 4 microfaradios, según condiciones meteorológicas. En días meteorológicos buenos los valores de
capacitancia inferiores pueden ser usados, mientras en días de mal tiempo más
alto las capacitancias son necesarias. Para la facilidad de la comparación en
la demostración de la necesidad de templar el recorrido empleando capacitancias
óptimas en aquellos dos enganches (reactor a motor, y enganche de fase de
motor), empleamos las mismas capacitancias en ambas posiciones de recorrido.
Una comparación de pruebas usando 1 y 4 valores de
microfaradio muestra la diferencia causada cambiando aquellas capacitancias de
su valor óptimo: a través de todas las regiones de descarga de la variedad de
presión que fue examinada, los cuatro motores probaron, hecho funcionar con
mayores velocidades de motor cuando las capacitancias son puestas a 4
microfaradios más bien que a 1 microfaradio. La interpretación menos eficiente
obtenida con 1 capacitancia de microfaradio encaja la correlación inversa del
poder de pulso con la frecuencia de pulso creciente, como hemos encontrado para
el régimen PAGD. Este es hecho evidente por una comparación de revoluciones por
minuto contra el precio de pulso para dos capacitancia valores ser considerado.
Ellos demuestran los precios de pulso más altos observados con la capacitancia
inferior, que guardan correlación con las velocidades de motor inferiores, y
causan la eficacia inferior de la respuesta de motor. Los resultados igualmente
indican que los valores de capacitancia bajos aumentan el precio de pulso, pero
si este aumento es fuera de la melodía con el resto de los valores de
recorrido, esto causa la basura de poder porque esto impone un precio que no es
el grado óptimo.
También hemos determinado experimentalmente que la
eficacia del sistema es afectada por condiciones meteorológicas externas,
eficiencia más alta notada durante un día brillante fino que en condiciones
meteorológicas pobres aunque el aparato no sea expuesto a tales condiciones. Este
puede reflejar una disminución en condiciones meteorológicas pobres de la
energía sin masa latente que puede ser tomada por el sistema.
La eficacia alta observada del recorrido incluso
motores mojados de inercia indica que el fenómeno no reduce a una mera captura
óptima de, pulsos parecidos a una CC producidos por el reactor en lo que es
esencialmente un recorrido de motor de corriente alterna. Con eficacia, la
descarga plasma pulsada despliega un final delantero, el pulso parecidos a una
CC, o la discontinuidad, pero este es seguido de una onda mojada parecidos a
una CA de una frecuencia característica (teniendo una periodicidad de hemiciclo
idéntica a aquel del pulso de final delantero) a que el recorrido de motor
también responde. Además, la radiación
eléctrica sin masa del recorrido de transmisor sí mismo induce, en la antena de
receptor, bobina y recorrido, y en la descarga de reactor sí mismo, el tren de
impulsos de onda mojados más finos responsables, después de la conversión por
el separator de onda, para la corriente rectificada de masas ligada que es
empleada para cobrar el reactor plasma en primer lugar. La porción como el
gatillo de las descargas plasma en el reactor es los impulsos DW que circulan
en el recorrido de receptor, tal que las dos líneas diferentes de impulsos DW,
en el recorrido de receptor (por ejemplo 120 secretario privado principal para
los pulsos y 154 kilohercios para las ondas) y del reactor, son sincronizados
por coincidencias interpoladas, ya que su pulso y frecuencias de onda son
diferentes. Idealmente, estas dos frecuencias DW sobrepuestas son harmonics o
hicieron idéntico. La etapa de receptor implica la captura de la energía
eléctrica sin masa recibida del transmisor, la copia de la corriente de masas
ligada en el receptor bobina, y la inyección de la energía termal latente y
sensible en la cavidad de hueco T/R que aumenta la corriente de masas ligada
emulada.
La corriente de masas ligada es empleada para
cobrar el puente de capacitancia de separator de onda y por lo tanto el
reactor. Por su parte, los pulsos plasma del reactor son sobrepuestos con los
impulsos DW de la recepción bobina, y juntos ellos son conectados al paseo de
motor de fase de hendidura. De ahí la primera etapa de receptor emplea la
totalidad de la energía capturada en la cavidad de hueco T/R - energía
eléctrica sin masa transmitida por el plato de T, energía termal latente y
sensible inyectada en la superficie del plato R - y productos en la recepción
bobina una corriente de masas ligada comparable para esto reunido en el
transmisor bobina por la acción de la primaria. La corriente de masas ligada es
almacenada en el puente de separator de onda y usada para conducir el reactor
plasma en la región PAGD. Posteriormente, la descarga perjudicial autogenous
que emplea un plasma de electrones sustancial genera tanto flujo concentrado,
intenso de gastos de masas ligados en el recorrido de salida, como una
oscilación sin masa de su propio. El motor mojado es por lo tanto alimentado
directamente con (1) la salida corriente de masas ligada intensa del reactor; (2)
el pulso y los componentes de onda de la energía eléctrica sin masa capturada
por el receptor platean y bobina (y emparejado por la conducción por la tierra),
y que son gated por el separator de onda y el reactor para la duración del
canal de PAGD; y (3) cualquier energía latente sin masa tomada del vacío por el
acontecimiento PAGD. Una vez que el
motor es puesto en el movimiento, y es resonantemente cargado por un apagador
de inercia, creemos que esto también responderá a los impulsos DW mucho más
débiles capturados por el receptor, ya que estos impulsos cercan tanto final
delantero parecido a una CC - adelante realzado por la separación analítica por
el separator de onda - como una onda mojada en 154 kilohercios.
Esencialmente, los impulsos DW que son por último
sourced en el transmisor - y recibidos unipolarmente por el hueco T/R - tienen
el potencial P parecido a una CC suficiente (más todas las otras características
físicas necesarias, como la frecuencia) para contribuirse directamente a la
respuesta de motor, una vez el motor ha ganado la velocidad sustancial (ya que
ellos carecen de la corriente para ponerlo en el movimiento, una de las
contribuciones del plasma pulser). Es así, a condición de que el motor sí mismo
sea satisfecho para la absorción tanto de pulsos parecidos a una CC como de
ondas mojadas parecidas a una CA, que es exactamente el caso con motores del
tipo mostrado en Fig.18 ya que la apatía del volante es vencida por la
absorción homopolar de las oscilaciones mojadas simultáneamente en el rotor de
taza de rastra de motor y en el rotor de taza de rastra de generador.
También probamos estos motores mojados de inercia
en la alimentación de CC tradicional recorrido de PAGD conducido por suministro
que hemos enseñado en nuestras patentes anteriores, es decir recorrido con una
fuente de alimentación de CC HV abierta, y así en ausencia de cualquier Función
Y recorrido de transmisor o recorrido. Aquí entonces, sólo los impulsos DW
generados por el reactor PAGD pueden explicar la respuesta de motor. El tubo
empleado (A31) tenía un área de 256 cm2, y una distancia de hueco de 4 cm. El
enganche de capacitancias empleadas era 4 microfaradios para el enganche de
inversor, y 1 microfaradio para la hendidura divide en fases el enganche de
motor. El suministro de alimentación de CC entregó hasta 1 amperio de corriente
entre 150 y 1,000 VDC, y la resistencia de lastre fue ajustada a 215 ohmios. Habiendo
determinado las características físicas básicas del comportamiento del reactor
en el recorrido en la consideración, condujimos nuestro experimento en la
región PAGD. Elegimos una presión de 0.6 Torr, sólo lejos de mínimo Paschen,
cuando tuvimos la intención de beneficiarnos del voltaje de sostenimiento
inferior que esto se permite.
El experimento básicamente consistió en aumentar
el voltaje de sostenimiento en esta presión fija en el régimen PAGD, y medición
de los parámetros físicos diversos del recorrido y respuesta de motor a fin de
averiguar por último la diferencia entre la entrada alimentación de CC
eléctrica y la salida poder rotatorio mecánico. Primero miramos como la
respuesta de revoluciones por minuto de motor varió como una función del
voltaje de sostenimiento (Contra): los resultados ilustran la importancia de
comenzar cerca de mínimo Paschen en la escala de presión, ya que los motores
KS-9303 alcanzan la respuesta de meseta (en 17,000 rpm) cuando el voltaje de
salida de reactor se acerca 450V. Más lejos el aumento del potencial es
simplemente gastado. Igualmente, el mismo pasó cuando medimos la velocidad de
motor como una función de la corriente continua máxima creciente corriente,
respuesta de meseta alcanzada en 0.1 ADC. Otra vez, más lejos el aumento de
corriente es gastado. Esencialmente
entonces, la entrada de poder óptima al reactor cuando la salida de éste es
conectada al motor, mentiras alrededor de 45 vatios. Este es un gasto típico en
la conducción de un reactor PAGD. En cuanto al precio de pulso otra vez
encontramos una respuesta de motor que es la frecuencia proporcional en la
variedad de frecuencia baja, entre 10 y 40 secretario privado principal (todos
los precios de pulso ahora se refieren únicamente a PAGDs por segundo), pero
una vez precios de >40 secretario privado principal es alcanzado, la
respuesta del motor también alcanza una meseta.
El incremento observado en la velocidad de 40 a 60
secretario privado principal traduce sólo en un aumento de 1,000 rpm, de 16,000
a 17,000 rpm. De este modo, podemos colocar el precio PAGD óptimo en ca 40
secretario privado principal. La entrada de energía eléctrica de corriente
continua para conducir el reactor PAGD fue comparada después a la salida de
poder mecánica rotatoria por el motor cargado de inercia, conducido por su
parte por el reactor. Esta comparación fue primero realizada con respecto a los
precios PAGD. La respuesta de motor lejos excede el poder de entrada
convencional, indicando que el sistema entero puede ser templado a la resonancia
tal que la captura de poder óptima dentro del reactor ocurre, el precio de
límite crítico que está alrededor de 60 secretario privado principal, cuando la
respuesta de motor es firmemente dentro de la meseta de respuesta de pulso. En
esta coyuntura, la eficacia rentable para los precios mesurados del flujo de energía
con el tiempo alcanzan 700 % (coeficiente de sobreunidad de 7), de acuerdo con
las observaciones y los valores que hemos hecho en el sistema de conversión
PAGD. En la parte proporcional de la curva, antes de que la meseta sea
alcanzada, los aún mayores precios de la eficacia rentable hasta >1,000 %
fue registrado.
Estos resultados constituyen la primera vez que
hemos sido capaces de confirmar la presencia de la energía de salida superior a
la rentabilidad sobre la entrada de energía de masas ligada convencional en el
sistema de inversor PAGD, y los resultados son comparables para lo que hemos
observado y antes hemos relatado para el sistema de convertidor PAGD. En
precios de pulso mayores que 60 secretario privado principal un mayor poder de
entrada causa la eficacia disminuida, también traducida en una calefacción
sensible del reactor y motor. Y este es
tanto más notable como experimentos que hemos conducido con la afinación
inductiva de reactores PAGD, o empleo reactores de PAGD como reemplazos para
las primarias de Tesla bobina asambleas, y de todos modos, más recientemente,
con el recorrido de inversor PAGD que conduce motores, hemos mostrado todos que
es posible hacer funcionar estos reactores con reflejar mínimo y calefacción,
conservación esencialmente las condiciones de cátodo frío y aún enfoque de la
columna plasma de modo que la deposición en el aislante sea insignificante. Parece
que encima de un cierto umbral de la eficacia óptima, la energía de entrada de
sobra es disipada sólo termalmente tanto por el reactor como por los motores.
Debería ser entendido que las susodichas
encarnaciones descritas son simplemente ejemplares de nuestra invención, y son,
a excepción de las encarnaciones de Figs. 16 a 19 diseñó principalmente
verificar aspectos de la base de la invención. También debería ser entendido
que en cada una de estas encarnaciones, la porción de transmisor puede ser
omitida si una fuente externa o natural de ondas Tesla está disponible, a
condición de que el receptor sea templado al modo de radiación sin masa de la
fuente. Por ejemplo si la radiación
solar está disponible en que el componente sin masa no se ha relacionado con la
atmósfera de la tierra (como en aplicaciones espaciales), el receptor es
templado a la onda de voltaje de la radiación sin masa sourced en el sol, p.ej
usando un Tesla bobina en el receptor construido para tener una onda de voltaje
apropiada cerca de la 51.1 kV característica de tal radiación.
Patente US 5,449,989 12 de
septiembre 1995 Inventors:
Correa, Paulo Alexandra
SISTEMA DE CONVERSIÓN DE
ENERGÍA
Esta patente muestra un método de extraer la
energía ambiental para el uso práctico. En las carreras de prueba extensas, una
entrada de 58 vatios produjo una salida de 400 vatios (PÍLLESE = 6.9). Este
documento es una copia muy ligeramente expresada con otras palabras del
original.
EXTRACTO
Un dispositivo de conversión de energía incluye un
tubo de descarga que es hecho funcionar en un régimen de descarga de brillo
anormal pulsado en un doble recorrido virado a babor. Una fuente corriente
directa relacionada con un puerto de entrada proporciona la energía eléctrica
de iniciar pulsos de emisión, y un fregadero corriente en la forma de un
dispositivo de utilización o almacenamiento de energía eléctrico relacionado
con las capturas de puerto de salida al menos una proporción sustancial de la
energía liberada por el colapso de los pulsos de emisión.
Referencias Evidentes estadounidenses:
3205162 Sep,
1965 MacLean.
3471316 Oct, 1969 Manuel.
3705329 Dec, 1972 Vogeli.
3801202 Apr, 1974 Breaux.
3864640 Feb, 1975 Bennett.
3878429 Apr, 1975 Iwata.
4009416 Feb, 1977 Lowther.
4128788 Dec, 1978 Lowther.
4194239 Mar, 1980 Jayaram et al.
4443739 Apr, 1984 Woldring.
4489269 Dec, 1984 Edling et al.
4527044 Jul, 1985 Bruel et al.
4772816 Sep, 1988 Spence.
4896076 Jan, 1990 Hunter et al.
5126638 Jun, 1992 Dethlefsen.
Otras Referencias:
Tanberg, R. "On the Cathode of an Arc Drawn in Vacuum", (1930), Phys. Rev., 35:1080.
Kobel, E. "Pressure & High Vapour Jets at the Cathodes of a Mercury Vacuum Arc", (1930), Phys. Rev., 36:1636.
Aspden, H. (1969) "The Law of Electrodynamics", J. Franklin Inst., 287:179.
Aspden n, H. (1980) "Physics Unified", Sabberton Publications, pp. 14-17, 42-45, 88-89, 190-193.
Pappas, P. T. (1983) "The Original Ampere Force and Bio-Savart & Lorentz Forces", Il Nuovo Cimento, 76B:189.
Graham, G. M. & Lahoz, D. G. (1980) "Observation of Static Electromagnetic Angular Momentum in Vacuo", Nature, vol. 285, pp. 154 & 155.
Sethlan,, H. (1983) "Planar Boundaries of the Space-Time Lattice" Lettere Al Nuovo Cimento, vol. 38, No. 7, pp. 243-246.
AspdeJ. D. et al., "Anomalous Electron-Ion Energy Transfer in a
Relativistic-Electron-Beam-Plasma" Phys. Rev. Letters, vol. 40, No. 7, pp. 451-454 (1978).
REFIÉRASE A APLICACIONES
RELACIONADAS
Esta aplicación es una continuación en parte de
Ser de aplicación estadounidense. No 07/922,863, archivado el 31 de julio de
1992 (abandonado), y es también una continuación en parte de Ser de aplicación
evidente estadounidense. No 07/961,531, archivado el 15 de octubre de 1992,
ahora Estados Unidos. Acariciar. No 5,416,391.
FONDO DE LA INVENCIÓN
1. Campo de la Invención:
Esta invención está relacionada con el recorrido
de conversión de energía que utiliza tubos de descarga que funcionan en la
descarga de brillo anormal pulsada (PAGD) régimen.
2. Revisión del Arte:
Tales tubos de descarga y recorrido que los
incorpora son descritos en nuestro Ser de aplicación evidente estadounidense
co-pendiente. Los números 07/922,863 y 07/961,531. La primera de estas
aplicaciones revela construcciones de tubo de descarga en particular
satisfechas para la operación PAGD, y el segundo revela ciertas aplicaciones
prácticas de tales tubos, en particular en el recorrido de control de motor
eléctrico. La revisión del arte contenida en aquellas aplicaciones es
incorporada aquí por la referencia, como es su revelación y dibujos.
Se conoce que hay fuerzas de reacción de cátodo
anómalas asociadas con las emisiones catódicas responsables de descargas de
arco de vacío, el origen y explicación de que han sido el sujeto de la
discusión extensa en la literatura científica, estando relacionado cuando es a
la discusión en curso de los méritos relativos de las leyes de electrodinámica
como variadamente formulado por el Amperio, Biot-Savart y Lorentz. Los ejemplos
de la literatura en el sujeto son referidos más tarde en esta aplicación.
RESUMEN DE LA INVENCIÓN
Las condiciones particulares que prevalecen en un
tubo de descarga hecho funcionar en el régimen PAGD, en el cual una erupción
plasma del cátodo es autorestrictiva y colapsos antes de la finalización de un
canal plasma al ánodo dan ocasión a condiciones pasajeras que favorecen la
explotación de fuerzas de reacción de cátodo anómalas.
Hemos encontrado que el aparato que utiliza tubos
de descarga funcionó en un régimen de descarga de brillo anormal pulsado
autónomo, en un doble recorrido virado a babor diseñado de modo que la energía
introducida al tubo utilizado para iniciar un pulso de descarga de brillo sea
manejada por un recorrido de entrada considerablemente se separan de un
recorrido de salida que recibe la energía del tubo durante el colapso de un
pulso, proporciona capacidades de conversión de energía valiosas.
La invención se extiende a un método de la
conversión de energía, comprendiendo la iniciación de erupciones plasma del
cátodo de un tubo de descarga que funciona en un régimen de descarga de brillo
anormal pulsado que utiliza la energía eléctrica de una fuente en un primer
recorrido relacionado con el tubo de descarga dicho, y captura la energía
eléctrica generada por el colapso de tales erupciones en un segundo recorrido relacionado
con el tubo de descarga.
BREVE DESCRIPCIÓN DE LOS
DIBUJOS
La invención es descrita adelante en cuanto a los
dibujos de acompañamiento, en cual:

Fig.1 variación de
espectáculos de corriente continua aplicada corriente y corriente alterna de
pulso rms característica de corrientes de un régimen PAGD corriente bajo, como
una función de presión decreciente, para a 128 cm2 aluminio de H34 platea el generador de
pulso que tiene una longitud de hueco de 5.5 cm y hecho funcionar en el solo o
la configuración de diodo de plato de Fig.11A, en aproximadamente 600 V DC.

Fig.2 variación de
espectáculos de corriente continua aplicada corriente y corriente alterna rms
corrientes de un régimen PAGD corriente alto, como una función de la presión
decreciente, para un dispositivo idéntico a aquel de Fig.1, y hecho funcionar
en el mismo potencial.

Fig.3 el precio de
PAGD de espectáculos contra la temperatura de cátodo de generador de pulso como
una función del tiempo de la operación PAGD continua, para un generador de
pulso con 64 platos de cm2 que tienen una distancia de hueco de 4 cm, hecha
funcionar en un voltaje de corriente continua de 555 (av) y R1 = 600 ohmios
(ver Fig.9).

Fig.4 espectáculos la
variación de frecuencia de PAGD con el tiempo, para 18 espaciados sucesivos
PAGD de un minuto corre a un generador de pulso con 128 cm2 platos, y una
distancia de hueco de 5.5 cm, hecha funcionar en corriente continua V = 560
(av) y R1 = 300 ohmios.

Fig.5 la variación de
espectáculos de la frecuencia PAGD en pulsos por minuto (PPM) con el precio
creciente de un paquete de precio de recuperación PAGD (ver Fig.9), como medido
en términos de voltaje de recorrido abierto después de 15 minutos de la
relajación después de que cada uno minuto mucho tiempo PAGD dirigido, repitió
18 veces en el tándem, en condiciones similares a Fig.4.

Fig.6 variación de
amplitud de voltio de espectáculos de PAGD continuo en corriente aplicada baja,
como una función de presión atmosférica decreciente, para a 128 cm2 dispositivo de
área de plato, longitud de hueco = 5 cm; (corriente continua V en avería =
860).

Fig.7 variación de
amplitud de voltio de espectáculos de PAGD continuo en corriente aplicada alta
como una función de la presión atmosférica decreciente, para a 128 cm2 dispositivo de
área de plato, longitud de hueco = 5 cm; (corriente continua V en avería =
860).

Fig.8 es un diagrama
esquemático de un primer diodo experimental (sin C6) o triode PAGD recorrido.

Fig.9 es un diagrama
esquemático de un diodo preferido o triode PAGD recorrido de acuerdo con la
invención.



Fig.10A, Fig.10B y Fig.10C son diagramas esquemáticos fragmentarios mostrando a
variaciones en la configuración del recorrido de Fig.9.

Fig.11 es una
modificación de Fig.9, en el cual una máquina electromagnética, en la forma de
un motor eléctrico, está relacionada en el recorrido como un brazo
electromecánico accesorio.

Fig.12 muestra un
desarrollo adicional del recorrido de Fig.9, permitiendo al intercambio de
paquete de chofer y funciones de paquete de precio.

Fig.13 los
espectáculos abren curvas de relajación de voltaje de recorrido para paquetes
de batería empleados en pruebas de la invención, respectivamente después
pre-PAGD descarga resistiva (DPT1 y CPT1), después de un PAGD dirigido (DPT2 y
CPT2) y después post-PAGD descarga resistiva (DPT3 y CPT3).

Fig.14 muestra un
ejemplo de medidas de potencia verdadera insignificantes tomadas inmediatamente
antes o después de un PAGD dirigido, mostrando tanto a la pérdida de paquete de
paseo como a la ganancia de paquete de precio en Vatios de corriente continua;
resistencia de DP = 2083 ohmios; resistencia de CP = 833 ohmios.


Fig.15A y Fig.15B muestre curvas de descarga de
voltaje resistivas para dos paquetes de célula de gel de plomo cero separados
utilizados respectivamente como el paseo y los paquetes de precio; las
resistencias de carga empleadas eran 2083 ohmios a través del paquete de paseo
(Fig.15A) y 833 ohmios a través del paquete de precio (Fig.15B).

Fig.16 muestra
cuestas de descarga resistivas para un paquete de paseo antes y después de un
muy pequeño gasto del poder en la entrada de energía que provee a un PAGD
dirigido; R = 2083 ohms.

Fig.17 muestra
cuestas de descarga resistivas para un paquete de precio antes y después de
capturar la energía del colapso de pulsos de PAGD en la misma prueba que
Fig.15; R = 833 ohmios.

Fig.18 muestra
cuestas de descarga resistivas para un paquete de paseo antes y después de un
muy pequeño gasto del poder en la entrada de energía que provee a un PAGD
dirigido en un experimento adicional; R = 2083 ohmios.

Fig.19 muestra
cuestas de descarga resistivas para un paquete de precio antes y después de
capturar la energía del PAGD dirigido de Fig.18; R = 833 ohmios.

Fig.20 muestra un
ejemplo de medidas operacionales tomadas videographically durante un 10 segundo
período para ambos el consumo de poder del paquete de paseo (entrada de PAGD) y
la producción de poder capturada por el paquete de precio (salida de PAGD); los
dos valores también están relacionados por la expresión de la eficacia de
rentabilidad de por ciento.

Fig.21 la variación
de espectáculos de PAGD cargó el voltaje de un paquete de paseo (en cuadrados)
comparado con el PAGD cobro del voltaje del paquete de precio (en círculos),
durante más de 1 hora de la operación PAGD continua.
DESCRIPCIÓN DE LAS
ENCARNACIONES PREFERIDAS
La función de PAGD básica y la construcción de
tubos de descarga expresamente diseñados para la operación PAGD son descritas
en nuestras aplicaciones co-pendientes correspondientes Números 07/922,863
("el 863" aplicación) y 07/961,531 ("el 531" aplicación). Ya
que los objetivos de los experimentos descritos debajo de cuatro H34 de
aluminio platean dispositivos (un con 64 y tres con 128 cm2 las áreas de
plato) y tres aluminio (H200) los dispositivos de plato (un con 64 y dos con
128 áreas de plato de cm2), con longitudes de hueco de interelectrodo de 3 cm a
5.5 cm, fueron utilizados en los vacíos indicados, en condiciones de bomba
abajo y con aire o con argón (pureza alta extrema, los spectroscopic clasifican
99.9996 % puro) la constitución de la mezcla de gas residual. Las condiciones
de bomba abajo fueron como descritas en "el 863" aplicación. Algunos
experimentos fueron realizados con los tubos en la evacuación activa, en
condiciones estables, mientras los otros utilizaron dispositivos sellados que
encierran las presiones de gas residuales deseadas.
Los diseños de recorrido utilizados en varios
experimentos para ser descritos son dispuestos adelante abajo, y representan
desarrollo adicional y extensiones del juego de recorrido adelante en "el
531" aplicación.
El equipo de prueba utilizado era como sigue:
Una medida de termopar Edwards (TC-7) fue empleada
para la determinación de presión abajo a 1 micrón de mercurio (0.001 Torr).
Banks de Beckman rms multímetros 225 y 330 (30 y
amplitudes de banda de 100 kilohercios, respectivamente) fueron usados para
todas las medidas corrientes.
Los metros de frecuencia capaces de acontecimientos
exigentes hasta 0.1 nanosegundos aparte, y tener ventanas de amplitud
ajustables, fueron usados. El análisis directo en un Tektronix (marca de
fábrica) rastro dual, alcance de almacenamiento (Modelan 549) también fue
realizado para ambos parámetros.
La fase de hendidura, la fase sola y los motores
de dos fases fueron empleados, del sincrónico, inducción y tipos universales,
como antes descrito en "el 531" aplicación, en el brazo
electromecánico accesorio que puede ser conectado al poder que produce el
recorrido descrito en la aplicación presente.
Los bancos grandes de los 12 V, 6 células de gel
Ah de plomo ácidas (Sonnenschein (marca de fábrica) A212/6S) fueron utilizadas
cualquiera como fuentes de alimentación (designado cuando paquetes de paseo) o
como acumuladores de la energía (referido como cobran paquetes) capturado por
el recorrido de prueba. Los paquetes de precio hechos de los recargables 9V
NiCad o de C-Zn nominalmente no recargable o baterías alcalinas también fueron
usados.
Las áreas de emisión de PAGD fueron determinadas
por el examen metallographic de una serie de cráteres producidos por PAGDs en
cátodos H34 limpios, bajo un Zeiss metalúrgico (marca de fábrica) 18
microscopio estándar equipado con un condensador epi-fluorescente, poder muy
alto apochromatic objetivos y una 100 lámpara de mercurio W. Para los mejores
resultados una fuente oblicua focusable de la luz (12V halógeno) también fue
añadida a la luz de incidente.
Después de nuestros estudios corrientes aplicados
bajos y altos en la producción PAGD como puesto adelante en "el 863"
aplicación, notamos que el valor eficaz de corriente alterna del componente se
asoció con cada pulso de descarga de brillo anormal variado no linealmente con
la magnitud de la corriente aplicada. Al principio notamos la existencia de un
cambio inducido corriente de la región PAGD entera hacia arriba en la escala de
presión: mientras el régimen PAGD se hizo más claramente definido cuando la
corriente continua constante aplicada fue aumentada, la presión requerida
observar que el PAGD aumentó dos a tres órdenes de la magnitud. En el curso de estos estudios de rarefacción
encontramos que, en corrientes aplicadas de 1mA o menos, el valor eficaz de las
formas de onda de corriente alterna diferentes asociadas con los regímenes
consecutivos de la descarga (TRD-> NGDm--> AGD PAGD) era, por más de la
mitad tronco, inferior al valor de la corriente continua aplicada corriente,
durante los dos primeros regímenes (TRD y NGD) y alcanzó un equivalente de
valor con la corriente aplicada con el inicio de PAGD espontáneo, en presiones
<0.1 Torr (ver Fig.1); sin embargo, en la cola hacia abajo del régimen PAGD
(abajo a 3 x 10-3 Torr), la corriente alterna rms componente
corriente de cada PAGD otra vez disminuido a más de mitad de tronco de la
intensidad del valor de corriente continua aplicado, en una manera proporcional
al tronco de la presión decreciente. En el contraste absoluto, en corrientes
aplicadas altas de aproximadamente 500 mA, y aparte del alto inducido por corriente
hacia arriba cambian en la presión del régimen PAGD (al punto que la compresión
de los regímenes anteriores por la escala de presión causa su supresión, como
era el caso en el ejemplo presente), la corriente alterna rms componente
asociado con cada pulso (ver círculos cerrados, Fig.2) es, del inicio de la
descarga en aproximadamente 8 Torr, mayores en la magnitud que el valor de la
corriente aplicada (círculos abiertos, Fig.2). En las condiciones descritas, la
distribución de la corriente de campaña se asoció con cada descarga de brillo
anormal pulsada acercada (en un eje Y lineal; no mostrado) una distribución
gaussian uni-modal con el pico de presión en aproximadamente 1 Torr, y una
correspondencia observó el máximo de 7.5 veces. valores eficaces de corriente
alterna más altos que los valores de corriente continua aplicados.
Hemos descrito antes en "el 863" aplicación como la frecuencia
PAGD es afectada por varios factores, a saber:
la magnitud de la capacitancia de descarga paralela,
el valor de la presión negativa para el vacío relevante variedad de PAGD,
la magnitud del potencial aplicado, la magnitud de la corriente directa
aplicada,
el hueco de interelectrodo distancia y
el área de los electrodos de plato paralelos.
En "el 531" aplicación también hemos
descrito como la configuración de alambrado (diodo de plato contra triode)
afecta la frecuencia PAGD añadiendo el tungsteno emisiones autoelectrónicas del
electrodo axial, a aquellas emisiones del plato. Hay otros factores que limitan
el régimen PAGD de la descarga y también han sido hablados en "el
863" aplicación. Los datos siguientes indican su efecto específico sobre
la frecuencia PAGD.
En los datos presentados en Tabla 1, el control
del parámetro de frecuencia para el recorrido mostrado en Fig.9 es por una
resistencia de lastre R1 dentro de una variedad específica del interés
(aproximadamente 800-150 ohmios, para Tabla 1 condiciones experimentales), y
este por su parte aumenta la corriente aplicada que, en "" valores
corrientes altos (es decir>. 100 mA, en cuanto a Tabla 1 condiciones), hará
subir la frecuencia PAGD, como antes relatado en "el 863" aplicación.
Tabla 2 muestra el efecto del desplazamiento
progresivo de una frecuencia dada, elegida como 200 secretario privado
principal, con la cuenta de pulso acumulativa del mismo dispositivo, en la
configuración de diodo de plato. Este desplazamiento de la misma frecuencia
(cf. grupo numera 1-3 de Tabla 2) en regiones de presión más altas es mostrado
para ser promovido por la modificación de la función de trabajo del PAGD la
emisión del cátodo, como este es causada por la cuenta de pulso acumulativa y
formación de cráter consiguiente en la superficie de electrodo. Después del primer millón de pulsos, el ánodo
que afronta la superficie de cátodo es completamente volcado por sitios de
emisión, y este corresponde bien al umbral cruzado por el grupo 2 de Tabla 2. Una
vez que las superficies de cátodo son forzadas, los precios mostrados en grupos
3 y 4 de Tabla 2, tienden a permanecer la constante.
Los números principio Al-preguntamos si este
podría ser causado por la modificación del perfil electrostático de las vainas
plasma en la periferia del sobre, debido un los depósitos que reflejan que
nuevo sultán de chisporrotear de iones y átomos neutros atrapados (de gases de
aire o vapor metálico) asociado engañan mecanismo el-de emisión autoelectrónico
(y de emisiones adicionales provocadas por su parte, por bombardeo el-iónico
secundario del los cátodo engañan presente el-de especies molecular en la
plasma de pelota vasca formada sobre sitio el-de emisión primario). Sin embargo, la inversión de la polaridad de
plato (encendiendo el ex-ánodo como un cátodo sin cráter) para más de un millón
de cuentas, seguido de la nueva inversión a la polaridad original, la operación
entera realizada en el aire como el sustrato de gas residual, conducido a la
recuperación parcial de la función de trabajo original mientras la prueba fue
dirigida (1.5 x 104 pulsos), como mostrado por una comparación de grupos 2, 4 y
5, de Tabla 2. De un examen metallographic de las superficies de platos usados
únicamente como ánodos, también hemos concluido que la operación PAGD
prolongada tiene el efecto, no sólo de limpiar la superficie de ánodo de
películas superficiales y gases adsorbidos, como el bombardeo iónico promovido
por la inducción electromagnética el bobinas hace, pero esto también hace más:
esto pule la superficie objetivo y smoothes ello por una acción erosiva
molecular. Las observaciones de la superficie de cátodos invertidos, muestra el
mismo allanamiento y el pulimento de efectos observados en ánodos exclusivos. Así
la recuperación de los precios PAGD promovidos por la inversión de polaridad de
los platos no es una función de chisporrotear - depósitos promovidos que reflejan
en la pared de sobre, pero una función de la función de trabajo actual del
cátodo de emisión.
Otra variable que se relaciona con la frecuencia
PAGD es la naturaleza molecular del gas residual: Tabla 3 espectáculos la
respuesta de frecuencia diferencial de aire con un halógeno quencher, argón,
para el mismo generador de pulso empleado en las pruebas de Tabla 2. Es
aparente que el argón obtiene precios mucho más altos de la pulsación PAGD para
la misma variedad de la presión negativa, para el mismo "roto en" el
cátodo, que hace la mezcla de aire. Todas estas medidas fueron tomadas en
temperaturas de tallo de apoyo de cátodo de 35oC.
El tiempo de la operación es también una variable
que afecta la frecuencia y las características de operaciones del cátodo,
cuando se hace expresado por la calefacción pasiva del cátodo, un efecto que es
tanto más pronunciado en las presiones más altas y en las frecuencias más altas
examinadas. Utilizando el recorrido triode habló en la siguiente sección, el
precio de pulso de un generador PAGD con 64 cm2 los platos pueden ser vistos (ver Fig.3)
disminuirse, en una presión negativa de 0.8 Torr, de 41 secretario privado
principal a la meseta de operaciones de 6 secretario privado principal 15
minutos después de la operación continua, cuando la temperatura del apoyo de
cátodo aumentó de 19oC a aproximadamente 44oC. Cuando
la temperatura se nivela en aproximadamente 51oC +/- 1oC., tan hace el precio de pulso en 6
secretario privado principal, para el restante 48 minutos de la operación
continua.
Sin embargo, a fin de confirmar a este dependiente
de tiempo que calienta el efecto y el umbral, también realizamos el mismo
experimento, utilizando el mismo recorrido y la misma presión atmosférica
negativa, con dos veces como grande un área de cátodo (128 cm2, que debería
tomar casi dos veces como mucho tiempo para calentarse), siendo hecho funcionar
para 18 un minuto períodos mucho tiempo continuos igualmente espaciados aparte
antes de 15 minutos de la refrigeración pasiva, con el tallo de cátodo siempre
en 19.7oC a 21oC., temperatura ambiente en el principio de cada período. Los resultados
nos sorprendieron, en vista de que ellos mostraron que para un tubo de área más
grande que toma más largo para calentarse a las mismas temperaturas en precios
comparables de la provocación de PAGD, uno podría observar una reducción de
frecuencia mucho más temprana (a la mitad, dentro de los 5 primeros minutos o
períodos del funcionamiento interrumpido) en ausencia de cualquier efecto de
calefacción significativo (<1.50C) del cátodo (ver Fig.4). La repetición de estos experimentos nos ha
conducido a concluir que, como mostrado en Fig.5, la variable responsable de
esta reducción repetidamente observada de la frecuencia PAGD, cuando la
secuencia de operación PAGD es sistemáticamente interrumpida, es el estado de
precio/descarga del paquete de batería (el paquete de precio) en la salida del
recorrido triode en cuestión: los precios PPM en Fig.5 disminúyase rápidamente
con el precio más escarpado del cobro del paquete de precio y el precio de
recuperación más rápido de su voltaje de recorrido abierto; encima de un estado
dado del precio, cuando el voltaje abierto de las subidas de paquete de precio
más despacio (> 340 V), en una manera de tronco, el precio PPM se estabiliza
en sus valores de meseta.
La confirmación de la importancia del paquete de
precio en la función de PAGD de la circuitería presente aquí consideró, viene
del hecho que el tamaño (el número de células) y la capacitancia intrínseca del
paquete de precio afecta la frecuencia PAGD dramáticamente (ver Tabla 4): el
aumento del tamaño de paquete de precio de 29 células a 31, en 7 % conduce a
una reducción de 10 pliegues de la frecuencia; adelante los aumentos del número
de células de paquete de precio extinguen el fenómeno. Durante el final
superior de la escala, este efecto parece estar relacionado a restricciones que
esto coloca en la capacidad de los paquetes de precio más grandes de aceptar la
salida de poder de descarga una vez que el voltaje de paquete de precio excede
el potencial de amplitud PAGD. Todas estas medidas fueron conducidas con el
mismo 128 cm2 platee el generador PAGD, en una presión de 0.8 Torr y en la configuración
triode (ver Fig.9).
Otros factores también pueden afectar la frecuencia:
el movimiento de campos magnéticos permanentes externos orientó
longitudinalmente con el hueco de interelectrodo, campos magnéticos pulsados o
alternadores externos, campos electrostáticos o electromagnéticos externos, las
uniones específicas de la tierra de la tierra, y la presencia de una paralela
capacitative, brazo capacitative-inductivo o autoinductivo en el recorrido,
como hemos descrito para nuestro PAGD electromecánico transduction el método
como descrito en "el 531" aplicación.
El análisis de la modulación de la amplitud PAGD es más simple que aquella
de su frecuencia, porque menos factores afectan este parámetro:
(1) magnitud del potencial aplicado,
(2) el hueco de interelectrodo distancia y
(3) la presión negativa, como mostrado en "el
863" aplicación, para corrientes aplicadas "bajas".
Cuando la magnitud del potencial aplicado sí mismo
es limitada por el hueco y la presión, a las condiciones deseadas de la avería,
el parámetro de control importante para la amplitud PAGD es el factor de
presión. Este es mostrado en Fig.6 y Fig.7, respectivamente para
"bajo" (5 mA) "y alto" (aproximadamente 500 mA) corrientes
aplicadas y para la misma configuración de diodo de plato de un Al-H34 128 cm2 platee el
generador PAGD (hueco de 5 cm), en el recorrido simple descrito en "el
863" aplicación; es aparente que tanto los componentes positivos como
negativos de la amplitud de estos pulsos en el oscillograph, son una función de
la presión, pero el límite de límite máximo de nuestro equipo, para el componente
negativo (en 240 voltios para el experimento corriente "bajo" y en
120 voltios para la corriente "alta"), nos impidió de medir el
voltaje negativo máximo de estos pulsos.
Sin embargo, los rms las medidas de la amplitud de
pulso en los platos y medidas de corriente continua en la salida de recorrido
al paquete de precio indican que el componente negativo aumenta con la presión
decreciente a un máximo, para un arreglo dado de distancia de hueco y
potencial; ninguna campana dependiente de presión forma la variación de la
amplitud de pulso, como aquel visto para el componente positivo en corrientes
aplicadas "altas" (Fig.7) es observado con el componente de amplitud
negativo. Para la variedad típica de 0.8 a 0.5 Torr, el valor eficaz para la
amplitud de pulso varía de 320 a 480 voltios, para una distancia de hueco de
5.5 cm y voltajes de corriente continua aplicados de 540 a 580 voltios. La
amplitud de PAGD es un factor crítico para el diseño del tamaño apropiado del
paquete de precio para ser utilizado en el recorrido óptimo.
El desarrollo del recorrido para ser descrito
contenido de modificaciones fundamentales a los principios implícitos en
nuestros métodos anteriores de transduction electromecánico de plasma AGD
palpita como descrito en "el 531" aplicación. Mientras que este
enganche electromecánico (capacitative y autoinductivo), utilizado
directamente, energises los pulsos de AGD invertidos de la entrada de CC por el
generador de vacío, el objetivo del desarrollo que condujo a los experimentos
actualmente descritos era capturar eficazmente, de los más simples de modos, la
mayor parte de la energía de pulso en un recorrido cerrado, de modo que las
medidas de poder para la energía transduction la eficacia de la pulsación
endógena observada pudieran ser realizadas. Idealmente, las medidas de
alimentación de CC relativas serían realizadas tanto en la entrada como en la
salida del sistema, teniendo las pérdidas en cuenta generadas a través de los
componentes; este vencería los problemas de medida planteados por la miríada de
transformaciones implícitas en la frecuencia variable, amplitud, factor de
cresta y valores de ciclo de deber del régimen PAGD, y requirió alguna forma de
la rectificación de la salida de tubo invertida.

Del principio nuestro objetivo era hacer para
simplemente como posible. El recorrido temprano que utiliza métodos de
rectificación de medio onda conectados en serie a un brazo capacitative (para
el aislamiento de corriente continua de los dos paquetes de batería), con el
paquete de precio también colocó en serie, mostró recuperación marginales de la
energía gastada en la entrada de generador PAGD. Las tentativas en insertar un
puente de rectificación de onda llena polar condujeron, como mostrado en Fig.8,
a la división del condensador en condensadores C3 y C5, en la entrada de puente
de rectificación, y C4 condensador en serie con ambos condensadores, todos los
tres que están en una serie ensartan en la paralela con el generador PAGD. En
estas condiciones un motor/generador de corriente continua podría ser dirigido
continuamente en la misma dirección en la salida transversal (U1 y U2) del
puente; pero si esta carga inductiva fue sustituida por CP de paquete de
batería (paquete de recuperación de precio), C4 condensador paralelo tuvo que
permanecer en el recorrido, para la configuración de diodo o, menos
deseablemente, C6 condensador adicional podría sustituir C4 y una un electrodo,
preferentemente el cátodo C, al miembro axial del tubo de descarga T, así
causando una primera configuración triode como realmente mostrado en Fig.8. La eficiencia de recuperación de energía de
la orden de 15 a 60 % fue obtenida utilizando C6 en esta manera, pero las
medidas del potencial y presente de corrientes en la salida del puente de
rectificador eran considerablemente inferiores que aquellos valores óptimos
obtenidos que usan de C4. Con eficacia, en estas condiciones, la mayor parte de
la salida de poder del tubo nunca fue capturada por el recorrido de salida
formado al brazo de mano segundo, derecho del sistema y, siendo impedido volver
cuando contracorrientes a DP de paquete de paseo por diodos D1 y D4, fueron
disipados y absorbidos por el plasma de interelectrodo, calefacción de
electrodo y oscilaciones parásitas.

Las soluciones con este problema fueron exploradas
usando el recorrido mostrado en Fig.9, que todavía mantiene que el eslabón de
comunicación necesario para la oscilación quasi-sinusoidal del capacitatively
almacenó gastos en la entrada y las salidas del puente de rectificación, pero
integró las funciones de C4 condensador en el recorrido de rectificación solo,
en la forma de C7a de puente de capacitative asimétrico y C7b colocado
transversalmente al puente de capacitative formado por C3 y C5 y en la paralela
con el precio hacen las maletas CP en la salida de la rectificación tienden un
puente sobre D5, D6, D2, D3.
Este segundo el puente de capacitative es tan
dispuesto para hacer unir su punto de centro al ánodo un por C5 condensador. Si
el miembro axial del Tubo T debiera unirse a la unión de D2 y D3 en vez de en
la unión D5-D6, la función de puente C7a y C7b estarían relacionados con el
cátodo C por C3 condensador. El puente de capacitative es aislado del paquete
de precio cuyo voltaje esto estabiliza, por rectificadores D7 y D8, que también
previenen la salida del precio a través de C7a y C7b.
Las oscilaciones de cátodo y ánodo generadas por
el precio electrostático transduction por C3 y C5 en los postes del paquete de
precio son atrapadas por transduction transversal del puente de C7, en las
salidas del puente de rectificación, del cual la oscilación tiene que hacerse
partida entre las entradas de puente en medio ondas, para transduction
electrostático y rectificación de onda llena para ocurrir. De hecho, en estas
condiciones, el retiro del puente de C7 suprimirá el fenómeno PAGD, a menos que
otras variables de recorrido también sean cambiadas. El puente transversal es
así un pedazo esencial de este recorrido nuevo. Las variaciones en el recorrido
como mostrado en Fig.10 fueron estudiadas entonces, los primeros dos que son la
utilización seleccionable cambian S2 (Fig.9).
La presencia del puente de capacitative con
eficacia reduce la impedancia dinámica de CP de paquete de precio de modo que
el recorrido de salida se acerque a una característica en la cual esto presenta
una impedancia muy alta al tubo T en potenciales debajo de un cierto nivel, y
una impedancia muy baja en potenciales encima de aquel nivel.
Con este recorrido modificado, la recuperación más
eficaz de la energía producida por el colapso de los pulsos de PAGD es posible,
con el aislamiento más eficaz del recorrido de entrada utilizado para provocar
los pulsos. En estas condiciones, la energía capturada por este recorrido en la
salida, no está directamente relacionado con esto utilizado en la provocación
de los pulsos de la entrada. El logro de esta condición críticamente depende de
la capacitancia grande del puente transversal siendo capaz de trasladarse la
energía de salida del tubo T en el precio embalan CP. En estas condiciones, hemos encontrado, como
será mostrado abajo, que las corrientes de pulso máximas grandes liberadas por
el colapso de los pulsos de PAGD liberaron más energía que es usado para
provocarlos, y estas conclusiones parecieron coincidir con otras observaciones
(características de amperio de voltio anormales y corrientes de pulso anómalas,
etc.) asociado con las fuerzas de reacción de cátodo anómalas que acompañan el
régimen de PAGD provocado por emisión autoelectrónico. Los experimentos hasta
ahora indican que la salida de poder puede ser aumentada proporcionalmente al
valor de serie de C3, C5 y los dos condensadores C7 idénticos.

El recorrido de Fig.10 puede ser integrado con un
recorrido como esto revelado en "el 863" aplicación como mostrado en Fig.11,
en el cual una parte de la energía recuperada puede ser desviada por el
interruptor S4 en un motor de inducción M1 que tiene el rotor R, a un grado
determinado por el ajuste del potenciómetro R4 y el valor seleccionado para C4.
El recorrido de Fig.11 puede ser desarrollado
adelante como ejemplificado en fig.12 para incluir configuraciones que
proporcionan la conmutación que permite al intercambio de las funciones de
paquetes de precio y los paquetes de paseo, ello cobrando importancia que el
potencial nominal del paquete de paseo debe ser considerablemente más alto que
aquel del paquete de precio, el antiguo que tiene que exceder el potencial de
avería del tubo a principios de un ciclo PAGD, y éste para ser menos que el
potencial de extinción.

Fig.12 esencialmente representa una copia del
recorrido de Fig.11, el dos recorrido que sin embargo comparte dos batería
idéntica embala BP1 y BP2, y proveído de un seis poste de dos camino
interruptor, los juegos de contacto de que son identificados como S1, S2, S3,
S4, S5 y S6. Cuando los contactos están en la posición un tan mostrado, paquete
de batería actos de BP1 como un paquete de paseo para ambo recorrido, con la
mitad superior (como mostrado) de la batería embalan BP2.
El recorrido de Fig.11 puede ser desarrollado
adelante como ejemplificado en Fig.12 para incluir configuraciones que
proporcionan la conmutación que permite al intercambio de las funciones de
paquetes de precio y los paquetes de paseo, ello cobrando importancia que el
potencial nominal del paquete de paseo debe ser considerablemente más alto que
aquel del paquete de precio, el antiguo que tiene que exceder el potencial de
avería del tubo a principios de un ciclo PAGD, y éste para ser menos que el
potencial de extinción la formación del precio hace las maletas para el
recorrido superior, y el inferior a mitad formación del paquete de precio para
el recorrido inferior. Cuando el paquete BP1 es al menos parcialmente
descargado, el interruptor es lanzado de modo que los contactos se muevan a la
posición B, que invierte la función de los paquetes de batería así permiso de
la operación ampliada de los motores en cada recorrido cada vez que el
interruptor es lanzado.
Basado en datos del fabricante, y utilización de
valores corrientes dentro de la variedad de nuestra experimentación como
hablado en las siguientes secciones, un ciclo de descarga óptimo para un 6.0
paquete de batería AHr totalmente cargado en 0.300 un empate es 20 horas, como
reclamado por el fabricante, y este corresponde a un ciclismo entre 100 %
(12.83 V/cell recorrido abierto y voltaje de principio de carga) y <1 %
(10.3 voltaje de carga de V/cell) de la capacidad de precio absoluta de la
batería. Incluso aunque el mecanismo de
descarga sea un tiempo proceso acumulativo con una función de tronco, la
descarga puede, dentro de segmentos de tiempo de 4 a 5 hora (o períodos con 20
% - 25 % de la variedad llena), ser considerado como prácticamente lineal con
el tiempo. Este rasgo, o linearisation de la cuesta de descarga, se hacen más
marcados con edad progresiva y disminución de la capacidad de almacenamiento
absoluta de las células.
La proporcionalidad entre el voltaje de recorrido
abierto y el porcentaje de la capacidad relativa residual para estas células
cuando nuevo (uncycled y todavía envejecido) es más de 98 % uniforme de la
retirada de capacidad de precio permisible. En la práctica este traduce en una
cuesta que se hace más escarpada con el tiempo, mientras la capacidad de
almacenamiento absoluta disminuye. Por su parte, esta capacidad absoluta
decreciente de las células causa tiempos de descarga de carga más cortos y su
linearisation adicional.
Un recorrido en el acuerdo general con Fig.9,
empleado en los estudios relatados en este y las secciones siguientes, utiliza
un paquete de paseo de 46 12 Plomo de V células de gel ácidas cada uno con un
6.0 que Ah tasa, y un paquete de precio con 28 o 29 12 células idénticas V. El paquete de precio estaba cycled en todas
partes de 11.2 V a 12.8 V/cell (voltajes de recorrido abiertos), dentro de la
región proporcional de la cuesta de capacidad relativa, ceder un incremento de
capacidad en la orden de 50 % (p.ej de 20 % a 70 %), en todas partes dentro de
la variedad de 2 % a 100 % de su capacidad de precio total, asumido por el
momento como invariante. El proceso de cobro, más adelante referido como un
PAGD dirigido, tomó aproximadamente 20-30 minutos en condiciones óptimas. El
paquete de paseo típicamente consumido, en el mismo período del tiempo, 4 % a
11 % de su capacidad total inicial, su voltaje de recorrido abierto que
típicamente se cae 0.1 V a 0.2 V por célula después de un PAGD corrió, dentro
de la variedad de recorrido abierta de 12.8 V/cell (capacidad relativa de 100
%) y 11.2 V/célula (aproximadamente 2 %).
En la cota de referencia de capacidad de 100 %, el paquete de paseo
tendría teóricamente 20 h x 46 células x 12.83 V / célula x 0.3 un = 3.5 kWhs,
y el paquete de precio, por ejemplo, 20 h x 29 x 12.83 V / célula x 0.3 un =
2.2 kWhs. Ya que la capacidad por célula es lineal con el voltaje de recorrido
abierto dentro de la variedad proporcional, como reclamado por el fabricante,
proyectamos el voltaje de recorrido abierto intercepta en la curva proporcional
del fabricante a fin de determinar el porcentaje residual de la capacidad
relativa total y las horas estándares de la operación dejada, de cualquier
medida de voltaje de recorrido abierta experimental.
Tres generadores de pulso (un 64 cm2 y dos 128 cm2 las áreas de
plato) fueron empleados en estos estudios; ellos fueron hechos funcionar en
carreras de PAGD en 1-120 precios de pulso/segundo, dentro de una variedad de
presión negativa de 0.2 a 0.8 Torr y con corrientes directas aplicadas de 0.2 a
0.6 A.
Ambo paseo y precio embalan células utilizadas que
fueron compradas nuevas al mismo tiempo y hacían que la inicial cargara valores
de 12.4 a 12.55 V / célula (recorrido abierto). Estas baterías son capaces de
densidades de energía de 33-35 WHr/Kg. Sin embargo, los experimentos mostrados
en Tabla 5 son seleccionados de una serie que atravesó casi 12 meses,
comenzando 6 meses después de la compra; de ahí, la pérdida de la capacidad de
almacenamiento absoluta por las baterías había ocurrido en el tiempo
intermedio, como una función tanto de edad como de vida de ciclo de carg/descarga.
Las medidas del voltaje abierto de paseo (D) o de
precio (C) (ver la columna 2, Tabla 5) los paquetes para 8 experimentos
separados, toda la utilización de la configuración triode, fueron realizados
antes (b) y después (a) un PAGD dirigido (ver columnas 3 y 4), en o 15 o 30
minutos (ver la columna 26) de la relajación de voltaje de recorrido abierta
después de que un PAGD dirigido fue terminado. Los voltajes de recorrido
abiertos correspondientes por célula son mostrados en la columna 5, y los porcentajes
de la capacidad de precio relativa total predicha que resulta de interceptar en
la curva proporcional del fabricante son mostrados en la columna 6, Tabla 5. Los máximos equivalentes para las horas
teóricas de la operación dejada son mostrados en la columna 7, el cambio de
porcentaje de la capacidad relativa que se levanta cuando una consecuencia de
la una o la otra captura de precio de paquete de precio (capacidad ganada) o de
la salida de paquete de paseo (capacidad perdida) es mostrada en la columna 8. La
traducción de interceptar en unidades de poder cede los valores mostrados en la
columna 9, Tabla 5, para el kWh total dejado en cada paquete antes y después de
la producción de PAGD, aquellos mostrados en la columna 10 para la potencia
verdadera ganada y perdida durante los períodos de la operación (presentado en
la columna 12) y aquellos mostrados en la columna 13 para el poder predicho
para ser ganado o perdido por hora de la producción PAGD.
Sobre la base de los valores de voltaje abiertos
experimentales y su intercepta, los valores de kWh netos predichos por hora de
la producción de energía PAGD (después de que la deducción de pérdidas
mesuradas) y la eficiencia rentable experimental correspondiente (donde
rentabilidad = 100 %) son presentados, respectivamente, en columnas 14 y 15. La
frecuencia PAGD por segundo es mostrada en la columna 11; el número de 12
células V, en columna 16; la tarjeta de identidad de tubo, en columna 17; el
cátodo (y ánodo) área (s), en columna 18; el material de plato, en columna 19;
el lastre de entrada utilizado (R1, Fig.9), en columna 20; el tamaño de cada
condensador (C3 o C5) del puente de salida de tubo, en columna 21; el tamaño de
cada condensador (C7a o C7b) del puente de capacitative transversal, en columna
22; el estado de S4 y así, de la paralela y brazo electromecánico auxiliar (ver
Fig.11), en columna 23; la presión atmosférica negativa en columna 24; la
distancia de hueco entre los platos, en columna 25; y columnas 27,28 y 29,
muestre el estado de los elementos del brazo electromecánico paralelo encendido
del recorrido - el condensador de C4 paralelo, la resistencia de entrada de
motor R4 y las revoluciones de motor por minuto (midió stroboscopically),
respectivamente.
De estas figuras de Tabla 5, y utilización de los
datos para los dos primeros ejemplos mostrados, calculamos la interpretación
predicha del sistema basado en las medidas de voltaje abiertas. En el primer
ejemplo, donde el sistema fue dirigido continuamente sin la interrupción, el
paquete de precio aumentó el porcentaje de su capacidad total en 43 % (un
aumento doble de la capacidad) y, durante el mismo período, el paquete de
chofer disminuyó el porcentaje de su capacidad total en 7 % (una disminución
aproximadamente de 10 % en la capacidad con relación al porcentaje de la
capacidad total residual en el principio, es decir 77 %) (cp. columnas 6 y 8,
Tabla 5). Restando la energía total
inicial predicha (0.835 kWhs) disponibles al paquete de precio antes de la
carrera experimental (la primera línea de la columna 9, Tabla 5) de la energía
total predicha (1.823 kWhs, segunda línea de la columna 9) disponible al
paquete de precio después del precio de PAGD dirigido, nos da la energía total
ganada por el paquete de precio: 0.988 kWhs (columna 10) en 21.5 minutos
(columna 12) de interpretación PAGD continua.
A la inversa, restando la energía total final
predicha (2.4 kWhs) disponibles al chofer después de la carrera experimental
(la cuarta línea de la columna 9, Tabla 5) de la energía total predicha (2.66
kWhs, tercera línea) disponible al chofer antes del precio de PAGD dirigido,
nos da la energía total perdida por el paquete de paseo: 0.26 kWhs en 21.5
minutos. Si dividimos la energía disponible total ganada en el paquete de
precio, en la energía total perdida por el paquete de paseo, obtenemos un
factor de sobra de 3.9., o 388 % del punto de equilibrio (columna 15). El mismo
resultado de valores de dividir el % de paquete de precio de la ganancia de
capacidad total por el % de paquete de paseo de la capacidad total perdió, y
luego abajo-escalando este valor multiplicándolo por el factor de escala típico
para los dos paquetes, 29 / 46 = 0.63 veces.
En una manera análoga, analizamos los resultados
para el segundo ejemplo mostrado en Tabla 5. Aquí, el cargador aumentó el porcentaje
de su capacidad total en 45.5 % (un 22.75 aumento de pliegue de la capacidad
relativa total estimada) y, durante el mismo período, el chofer disminuyó el
porcentaje de su capacidad total predicha en 7 % (sobre una disminución de 17.5
% en la capacidad con relación al porcentaje de la capacidad total residual en
el principio, es decir 40 %). Dividiendo la energía disponible total predicha
ganada por el paquete de precio (minutos de 0.962 kWhs/18) por la energía total
esperada perdió por el paquete de chofer (minutos de 0.246 kWhs/18) obtenemos
un factor de sobra de 3.9 veces, o 391 % del punto de equilibrio. Este
corresponde a una carrera secuencial interrumpida, total de 18 minutos, cada
carrera larga minuto separada por una refrigeración y período de relajación de
voltaje de 15 minutos antes de que la siguiente carrera sea realizada, en una
frecuencia de PAGD media de 61 secretario privado principal.
El análisis de los resultados restantes ilustra
como varios PAGD control de parámetros se relacionan para determinar
condiciones para el mantenimiento eficaz de un régimen PAGD. La ganancia
inferior y la pérdida más alta por tiempo de unidad se registraron para la
tercera carrera de Tabla 5, que causa la eficacia rentable inferior de 230 % y
un precio de producción de poder neto más pequeño que antes de que
(estimaciones de poder de 1.396 kWh/h de la operación PAGD contra 2.387 kWh/h,
para la segunda carrera, Tabla 5) ilustren, por ejemplo, el efecto combinado de
bajar la presión (0.8 a 0.7 Torr) y dirigir el PAGD continuamente (el efecto
calentador), ambos de los cuales deprimen la frecuencia PAGD. La cuarta carrera de Tabla 5 identifica la
sesión continua de un "roto en" el grado más suave de aluminio
(columna 19), teniendo una función de trabajo inferior (como determinado del
más alto espectro de frecuencia de PAGD) que los platos de H34 más difíciles de
los ejemplos anteriores, y muestra que, a pesar del valor de serie de la
capacitancia total siendo más alta (5,333 mF contra 4,030 mF para carreras unel
a tres), y a pesar de más alto vacío (0.2 Torr), la función de trabajo inferior
causa una frecuencia más alta; sin embargo, aunque esta carrera registre una
eficacia rentable más alta predicha (310 %) que los experimentos anteriores,
estas condiciones causan unos 4 / la estimación inferior de 5 pliegues del
poder neto producido, cuando comparado a las tres carreras de PAGD anteriores.
PAGD corre 5 y 6, Tabla 5, ilustrar el efecto de
encender el brazo electromecánico auxiliar del recorrido mostrado en Fig.11. El aumento de la cantidad de precio
capacitatively desviado en el brazo electromecánico por más alto valores de C4
(columna 27), y aumentando la corriente que alimenta el motor de inducción de
jaula de ardilla utilizado bajando R4 (columna 28), causa una captura de poder
por el paquete de precio que registra una pérdida de energía (predicho para ser
4 % de 96 % eficiente, que falta de la recuperación rentable), cuando la mayor
parte del poder de salida de tubo es gastado en el brazo electromecánico y su
efecto de motor. Además, en las condiciones de la acción electromecánica
máxima, el desagüe impuesto al paquete de paseo se hace considerable (ver la
pérdida en columnas 10 y 13), aun si los valores de C5 y C3 son reducidos, columna
21, Tabla 5). Estas carreras también
ilustran como el motor parece funcionar cuando un generador de inducción
eléctrico que tiene revoluciones por minuto valora mucho más alto que los
valores sincrónicos prescribidos por la frecuencia del PAGD (columna 29, Tabla
5).
La eficacia rentable muy grande de PAGD dirigido
5, Tabla 5, indica que con valores seleccionados de C4 y R4, es posible hacer
funcionar el motor en el brazo auxiliar y todavía acumular la energía de exceso
de la producción PAGD en el paquete de precio.
Las carreras 7 y 8 ilustran resultados obtenidos
para 64 platos de cm2, y una distancia de hueco de interelectrodo más corta,
para dos presiones (0.8 y 0.5 Torr), el dispositivo siendo abierto a un
distribuidor de bomba rotatorio en el primer caso y sellado de la bomba, en el
segundo caso. A pesar de más abajo pasan la aspiradora, más alto la frecuencia
de pulso (32 contra 5 secretario privado principal) y eficacia rentable (906 %
contra e 289 %) registrado por 8 dirigidos cuando comparado para correr 7, es
una consecuencia del método de 8 dirigidos
La eficacia rentable muy grande de PAGD dirigido
5, Tabla 5, indica que con valores seleccionados de C4 y R4, es posible hacer
funcionar el motor en el brazo auxiliar y todavía acumular la energía de exceso
de la producción PAGD en el paquete de precio, que fue interrumpido
sistemáticamente antes de 5 períodos de refrigeración pasivos, como en caso de
2 dirigidos, mientras que corren 7 era continuo. Este otra vez causó
frecuencias de PAGD medias más altas (en presiones inferiores), una mayor
ganancia doble predicha y una pérdida más pequeña doble predicha (columnas 13 y
14) para 8 dirigidos.
Fig.13 las curvas de espectáculos que representan
las cuestas de los voltajes de relajación de recorrido abiertos, que son
lineales con el tronco de tiempo pasaron del cese de la descarga, tanto para
paseo como para paquetes de precio, en la misma carrera 8 juego en Tabla 5. El
experimento en su totalidad consistió en descargas de medida cargadas de
resistencia preliminares y sus voltajes de recorrido abiertos correspondientes
a partir del momento de cese de la descarga resistiva (ilustrado,
respectivamente, por los cuadrados abiertos de DPT1 durante el tiempo de
relajación de paquete de paseo 1, y por los círculos abiertos de CPT1 durante
el tiempo de relajación de paquete de precio 1), seguido de sus precios de
relajación como consecuencia de la producción PAGD (los cuadrados incubados de
DPT2 durante el tiempo de relajación de paquete de paseo 2, y los círculos
incubados de CPT2 ya que precio embalan el tiempo de relajación 2), y
finalmente, por los precios de relajación de las descargas de medida cargadas
de resistencia finales (los cuadrados negros de DPT3 durante el tiempo de
relajación de paquete de paseo 3, y los círculos negros de CPT3 durante el
tiempo de relajación de paquete de precio 3). Las resistencias de descarga eran
833 ohmios para el paquete de precio, y 2083 ohmios para el paquete de paseo en
todos los casos, correspondiente a resistencias R3 y R2, respectivamente, de
Fig.9. Esta metodología será examinada en el mayor detalle abajo. Es aparente
que, después de cada período de carga, ser este resistivo (CPT1, DPT1, CPT3 y
DPT3) o debido a la operación PAGD (DPT2), la cuesta de relajación es positiva;
como mostrado de cuestas CPT1 y DPT1, la proporcionalidad de tiempo de tronco
de la relajación de voltaje de recorrido abierta, en estas condiciones, tiende
a la meseta después de aproximadamente 30 minutos. La excepción a este
comportamiento general está en la cuesta de relajación de voltaje CPT2, que es
negativo y refleja la acumulación de precio que ocurre en el paquete de precio
y obtenido por la captura de la energía producida durante la operación PAGD,
provocada por la energía dibujada del paquete de paseo durante el tiempo de
carga 2.
Como una primera aproximación del poder eléctrico
generado y consumido por el sistema de conversión de energía de la invención,
el método de voltaje de recorrido abierto anterior es del significado en la
exposición de las tendencias básicas implicadas en la interacción de los
parámetros de operaciones. Sin embargo, en toda la probabilidad, esto
sobrestima los valores actuales del poder eléctrico consumido y generado, para
una variedad de motivos. Primero, esto asume que la escala de capacidad
relativa de las baterías en el paseo y paquetes de precio es un absoluto acusan
la escala de capacidad de una retención de precio máxima invariante, que no es;
de hecho, la capacidad de precio absoluta es una variable sujeta a varios
factores, como la vida de ciclo, sobrecargando o cobró de menos condiciones,
edad de célula, memoria residual y el precio de precio y descarga. De ahí, la
inferencia de una escala de tiempo uniforme sobre la base del voltaje/capacidad
de recorrido abierto intercepta puede no ser garantizado. Finalmente, esto no
integra la disminución de voltaje abierta con el tiempo, y utiliza la carga de
especificación corriente como la corriente media con el tiempo.
A fin de evitar estos problemas, recurrimos a una variedad
de otros métodos de medida. Primero, nos pusimos a comparar el recorrido
cerrado, preliminar, medidas de descarga de carga resistiva para precio o para
paquete de paseo, en condiciones de la pérdida insignificante del poder, cuando
estas medidas eran medios estadísticos (n = 9) tomado, en intervalos iguales,
durante los 90 primeros segundos de la descarga de carga, y obtuvieron a ambos
justo antes de las carreras de producción PAGD (pero se separó de cada PAGD
dirigido por una relajación de voltaje de recorrido abierta de 30 minutos) y
sólo después de las carreras (pero igualmente separado por una relajación de 30
minutos). Como un ejemplo de los datos generados por tal acercamiento, Fig.14 ilustra
el cambio de las cuestas que indican la pérdida de potencia marginal para el
paquete de paseo (de los cuadrados cerrados a los cuadrados abiertos) y
aquellos indicando la ganancia del poder para el paquete de precio (de los
círculos abiertos a los círculos cerrados), en valores de poder de carga
totales actuales.
Integración de estas medidas de poder sobre la
carga proyectada descarga el tiempo, tomado de la familia de curvas generadas
sobre la base del voltaje de carga del fabricante sobre especificaciones de
tiempo de descarga, conducidas a una comparación directa de los nuevos valores,
como mostrado en Tabla 6, con los valores presentados en Tabla 5, para los tres
primeros casos introducidos. Todos los valores de Tabla 6 fueron obtenidos por
medidas resistivas del poder que implicó una pérdida de potencia insignificante.
Tabla 6 confirma la equivalencia
fundamental de carreras 1 a 3, como ya visto de su análisis correspondiente
usando el método de voltaje abierto (ver carreras 1 a 3, Tabla 5). Este nuevo
método de valoración de poder también confirma que la pérdida inferior
encontrada en 2 utilización dirigida interrumpió la operación PAGD. Mientras la
eficiencia rentable utilización con sensatez doblada de este método, las
estimaciones de recuperación de consumo de poder eléctrica actual disminuida
por unos 2 a factor de 3 pliegues. Así este método de medida de
voltaje/amperaje de carga directo de estimar pérdidas de potencia verdadera o
ganancias, es un control sobre el método de voltaje abierto antes utilizado.
Las medidas directas, instantáneas del voltaje y
las características corrientes de la producción PAGD y fenómenos de captura
hablados, también fueron realizadas durante carreras de PAGD a juegos diversos
de condiciones, incluso todos aquellos descritos en las dos secciones
anteriores. En Tabla 7 mostramos estos resultados para dos generadores PAGD que
tienen un área de electrodo idéntica (128 cm2) y relacionado con la energía eléctrica
capturan el recorrido de tres configuraciones separadas como mostrado en Fig.10A,
Fig.10B y Fig.10C y columna 2, Tabla 7. En la configuración de Fig.10C, o la
doble configuración de diodo, tanto electrodo platea el acto como cátodos como
el miembro axial como el coleccionista de ánodo (experimentos 1-4, para el
dispositivo H220 y 13-14, Tabla 7, para el dispositivo H34). En la
configuración de Fig.10B, o configuración triode, un plato actúa como el
cátodo, el miembro axial como un cátodo auxiliar y el otro plato como un
coleccionista (experimentos 5-9, Tabla 7). En la configuración de Fig.10A o
solo (plato para platear) configuración de diodo, el miembro axial es
desconectado, y la polaridad de los platos permanece como en la configuración
triode (experimentos 10-12). Todas las medidas fueron tomadas después de 1
minuto de la operación PAGD de los dispositivos, que eran, en el principio de
cada carrera, en la temperatura ambiente. Todos los cátodos habían sido antes
forzados con > 2 x 106 pulsos de AGD. El voltaje de recorrido abierto
del paquete de precio era, para todos los casos, en 359 a 365 voltios, antes de
cada prueba. Las medidas directas de la entrada de PAGD y voltajes de corriente
continua de salida y corrientes fueron obtenidas cuando los medios estadísticos
de medidas de 10 segundos de largo, y en ningún tiempo hicieron el error
estándar del voltaje de plato medio excede 35 voltios.
La presión atmosférica dentro del tubo durante
estas pruebas es mostrada en la columna 3, Tabla 7, el voltaje de corriente
continua de paquete de paseo (X), en la columna 5, el voltaje de corriente
continua a través de los platos (Y), en la columna 6, la salida de paquete de
paseo corriente (PAGD introducen corriente), en la columna 7, y el paseo hace
las maletas la salida de vatios total es mostrada en la columna 8. Las columnas
9 y 10 muestran el voltaje PAGD (PAGD V = (X-Y) / Iav) y el valor del potencial de extinción
PAGD en V/cm. Las coordenadas de recuperación (es decir la energía de salida
PAGD) encontrado en la salida U1-U2 (Fig.9), son mostrado en columnas 11 a 13,
como voltaje de corriente continua de entrada de E1-E2 del paquete de precio,
amperaje y vatios de poder, respectivamente. La resistencia deliberada del
recorrido entero es dada en la columna 14, las frecuencias PAGD certificadas en
columna 16, y condiciones que corren en columnas 17 a 18. La eficacia rentable
obtenida por la comparación directa de las figuras de poder eléctricas para el
paseo y paquetes de precio, respectivamente, es dada en la columna 15. Este
asume, para objetivos de un generalisation de precios de producción de poder
con el tiempo, que las medidas cuasi instantáneas, directas aquí obtuvieron
puede ser traducido a salidas obtenidas por tiempo de unidad, y así en medidas
de Hora de vatio directas.
Los datos de carreras 1 a 4 demuestran que, en
estas frecuencias PAGD, no hay ninguna diferencia entre la utilización de la
conmutación rápida MUR (de 32 nanosegundos) 860 diodos, o diodos de silicio
40HFR-120 regulares, en el puente de rectificación del recorrido de captura de
energía eléctrico, y que la frecuencia PAGD varía como una función de la presión
atmosférica decreciente.
Carreras 5 a 14 espectáculo que, en general, para
el mismo tubo, las configuraciones de diodo solas y dobles son las más
eficientes, para la misma presión, la configuración de diodo típicamente cede
aproximadamente 1.5 a 2 veces eficiencia rentable más grande (cp corre 10-11 y
13-14, con carreras 5-9, Tabla 7). Las acumulaciones más grandes del poder
también son registradas en el modo (s) de diodo. Esta tendencia parece ser una
función de la función de trabajo catódica mucho inferior de los platos de
aluminio, que del tungsteno del miembro axial utilizado como un cátodo auxiliar
en la configuración triode. Un rasgo de los datos de estas 14 carreras
diferentes es las salidas de poder de exceso consecuentes (columna 15, Tabla 7)
y su variedad más estrecha (218 % a 563 %), cuando comparado a aquellos
observados con los dos métodos anteriores del análisis experimental.
Dirijas 12, Tabla 7, muestra que el encendimiento
del brazo electromecánico puede ser realizado sin implicar una pérdida de
potencia en el recorrido de captura de PAGD, como antes encontrado para 5
dirigidos, Tabla 5, utilizando el método de voltaje de recorrido abierto. De
hecho, con C4 = 8 microfaradios y R4 = 500 ohmios, el motor de inducción de
corriente alterna se comporta como un volante eléctrico (p.ej 2800-3000
revoluciones por minuto para 10 entradas de secretario privado principal),
mientras el recorrido de captura de energía eléctrico todavía se registra un
exceso importante producción de poder eléctrica (compare carreras 11 y 12,
Tabla 7). Las carreras 13 y 14 ilustran
como el estado del paquete de precio del precio y su capacitancia inherente
afecta tanto frecuencia PAGD como el poder que produce la eficacia del sistema
entero: cuando el paquete de precio es reducido de 29 a 19 células, el
generador PAGD se adapta reduciendo su frecuencia logarithmically y, mientras
el paquete de precio introdujo corriente es mayor que antes, la pérdida de
paquete de paseo se hace todavía más grande y la eficacia rentable mucho más
abajo (por> 1/2, de 563 % a 228 %). Este es porque el recorrido debe
traducir la amplitud PAGD naturalmente más grande en un exceso más grande de la
salida corriente, y en este proceso se hace menos eficiente.
Si el primer método de medida empleado (el método
de recorrido abierto) tuviera que hacer demasiadas asunciones teóricas sobre la
interpretación del sistema en condiciones de carga y de ahí sobre su capacidad
de precio eficaz, el segundo acercamiento todavía tuvo que suponer un tiempo de
descarga invariante y así una capacidad de precio absoluta invariante de parte
de los sistemas de batería (paquetes de precio) empleado para la captura que
esto se acercó por una operación del integral.
Con el tercer método descrito encima, las asunciones teóricas fueron
evitadas salvo que, en estas medidas, la interpretación actual de una batería
dada en términos de tiempo, el tiempo de entrega y tiempo de la captura,
también no fue ignorada; ninguna cuenta es tomada de la modulación dependiente
de tiempo de la frecuencia PAGD, como efectuado por seguro de los parámetros
analizados, a saber el estado de paquete de precio del precio, el método de
secuenciación las carreras de PAGD (continuo contra interrumpido) y su fenómeno
concomitante que calienta efectos, y el estado de precio (voltaje de carga y
capacidad corriente) del paquete de paseo. Una medida simple, no
insignificante, resistiva del poder perdido por el paquete de paseo, y una
medida idénticamente no insignificante del poder ganado por el paquete de precio,
para el mismo experimento y el mismo tiempo singular de la producción PAGD, fue
realizada repetidamente para confirmar los tres acercamientos anteriores. Para
este fin, todos los experimentos fueron diseñados como una serie continua de
fases secuenciales:
1) Antes de que un PAGD corriera, una descarga
resistiva fue medida a través del uno o el otro paquete a lo largo de los
períodos de 1 a 3 horas (utilizando el DP y las resistencias CP antes hicieron
un informe en la sección de voltaje abierta) y siguió antes de un 15 a 30
minuto la relajación de voltaje de recorrido abierta;
2) Entonces, las carreras de PAGD fueron
realizadas, continuamente o como interrumpido, secuencias compuestas, y el
voltaje (s) de relajación de recorrido abierto correspondiente fue medido,
después del cese de PAGD integral dirigido;
3) Finalmente, las medidas de descarga resistivas,
obtenidas en condiciones idénticas a aquellos registrados antes del PAGD
dirigido, fueron realizadas para el uno o el otro paquete, seguido de medidas
de precio de relajación de voltaje de batería de fenómeno concomitante.
En estas condiciones experimentales, las medidas
de poder exactas podrían ser tomadas de un análisis de las curvas de descarga
de batería actuales antes y después del PAGD dirigido. Basado en una
comparación de las tendencias de curva de la precarrera la descarga resistiva
del paseo embalan por aquellos de la postcarrera la descarga resistiva, el
poder eficaz dibujado (ΔEc) de la capacidad de poder retirable del
paquete de paseo incurrido durante un PAGD dirigido, fue averiguado. Este
representa el consumo de poder durante la carrera, y el valor experimental así
registrado constituye la figura de potencia verdadera que debe ser emparejada
para la rentabilidad para ocurrir. De ahí, el valor rentable iguala, por
definición, la entrada de energía eléctrica al sistema. Del mismo modo, una
comparación del paquete de precio tendencias de curva de descarga resistivas
predirigidas y postdirigidas identificó el poder eficaz (ΔErho) añadido a la capacidad retirable del paquete de precio. Esta cantidad
representa la energía eléctrica recuperada durante la carrera. La relación para
las dos cantidades es expresada por la ecuación de eficacia rentable:
% = ΔErho / ΔEc x 100
Si la eficacia rentable es menos de 100 %,
entonces el aparato registra una pérdida neta en la energía eléctrica en el CP
con respecto al DP. A la inversa, si la eficacia excede 100 %, entonces hay una
ganancia neta en la energía eléctrica en el CP, comparando con esto perdido en
el DP. Para objetivos de este análisis, un límite a la capacidad retirable
mínima fue colocado, del experimento y de acuerdo con la carga las curvas
corrientes del fabricante, en 115 W para el paquete de chofer (corriente media
de 0.250 A, corriente mínima de 0.230 A), y en 90 W para el paquete de precio
(corriente media de 0.375 A, corriente mínima de 0.334 A), como una función de
ambo su tamaño de célula total (respectivamente, 46:29) y la diferencia en las
cargas resistivas empleadas para las medidas de descarga. Todos los cátodos
habían sido forzados, como descrito antes.
Los resultados obtuvieron con este cuarto método,
para seis experimentos seleccionados con tres tipos diversos de dispositivos
(usando el electrodo diferente platean áreas, longitudes de hueco, y funciones
de trabajo de electrodo), configurado ambos en el triode o el diodo (solo)
(p.ej. Fig.10B) los arreglos, en las presiones indicadas, son presentados en
Tabla 8. En todos los casos, un exceso neto del precio de paquete de batería
combinado, expresado como horas de vatio eléctricas, es registrado (columnas 8
y 10, Tabla 8) y la eficiencia rentable son todos> 100 % (columna 10). Los
grupos experimentales 1 y 2 otra vez demuestran que, para el mismo cátodo, el
método de secuencia PAGD interrumpido del grupo 2 (1 minuto de la función de
PAGD, seguida de una relajación de un 15 minuto, etcétera) cede una eficacia
rentable más alta debido a las pérdidas inferiores registradas con este plato
mínimo que calienta el método (columna 10, Tabla 8). El grupo 3 de Tabla 8,
espectáculos que la eficacia de producción de poder PAGD es también más alta
para un material de cátodo de función de trabajo inferior (H220 contra H34),
siendo sujetado a condiciones autoelectrónicas PAGD en una presión inferior de
4 pliegues que los grupos testigos 1 y 2; sin embargo, la presión inferior
deprime la frecuencia y, juntos con el método de secuenciación PAGD
interrumpido, esto también baja la pérdida, causando un valor rentable
realmente mucho más grande que certificado para los dos grupos anteriores. Los
grupos 4 y 5 ejemplifican el efecto dual de la bajada tanto área de plato como
la distancia de hueco: el antiguo afecta la frecuencia de acontecimiento PAGD,
mientras que éste afecta la amplitud PAGD, y así la eficacia de captura del
paquete de precio. A pesar de una función de trabajo catódica prácticamente y
operacionalmente idéntico a aquel de grupos 1 y 2, éstos área de plato más
pequeña y dispositivos de hueco más cortos utilizados en grupos 4 y 5, la
producción del 3 pliegue al 6 pliegue baja salidas de poder netas, así como
eficiencia rentable inferior, que los antiguos grupos, en la misma presión. Finalmente,
el grupo 6 ejemplifica los resultados obtenidos para la configuración de diodo
de plato, donde la frecuencia no es inferior (ningún papel de provocación para
el miembro axial), y una pérdida más alta conduce a la eficacia rentable
inferior, comparable para aquella del área inferior y grupos de hueco más
cortos 4 y 5.
A fin de verificar las longitudes de curva de
descarga empleadas en estos análisis y experimentalmente establecer la
capacidad de precio actual de los paquetes de batería, calibración las
descargas resistivas, entre el estado de precio máximo y los límites mínimos
elegidos, fueron realizadas para cada paquete con sus resistencias de descarga
respectivas R2 y R3 (ver Fig.9). Estas
curvas de calibración de descarga fueron trazadas para la mitad valores de
precio máximos mostrados en Fig.15A y Fig.15B, y de la curva producida, hemos
determinado las capacidades de medio precio totales de cada paquete de batería
para ser 1.033 kWhs (100 % = 2.066 kWhs) para el paquete de paseo y 660 WHr (100
% = 1.320 kWhs) para el paquete de precio. Basado sobre los valores de
capacidad (100 %) máximos correspondientes, determinamos los porcentajes
actuales de las capacidades de precio relativas mostradas en la columna 5,
Tabla 8, que corresponden a los valores experimentales obtenidos. También
notamos que las curvas trazadas mostraron dos vez completamente distinta
cuestas lineales, la cuesta de la entrega del poder por unidad de tiempo que
aumenta muy marcadamente en el acercamiento a los límites de la capacidad
retirable permisible, que ocurre en 115 W en R2, y 90 W en R3.
Los pre-PAGD dirigen y post-PAGD dirigido, paseo y
curvas de descarga de paquete de precio correspondiente a grupos 3 y 6,
respectivamente para triode y platean configuraciones de diodo, en Tabla 8, son
mostrado en Fig.16 (conduzca paquete) y 17 (paquete de precio), para el grupo
3, y en Fig.18 (conduzca paquete) y Fig.19 (cobre paquete), para el grupo 6. En
todos los casos, los símbolos abiertos representan el pre-PAGD curvas de
descarga dirigidas, mientras que los símbolos cerrados representan el post-PAGD
curvas de descarga dirigidas.
Como un control adicional en estos valores, un
videographic, el análisis de milisegundo del poder singular simultaneities
ocurriendo a ambos finales del sistema (paseo y paquetes de precio) fue
realizado para 10 varias segundas muestras de carreras de PAGD diversas. Un
ejemplo típico es mostrado en Fig.20, que es una muestra del PAGD dirigido
designado como 6 en Tabla 8. Mientras la potencia en vatios de corriente
continua de paquete de paseo gastó como introducido a la producción PAGD
variada de 36.6 a 57.82 vatios, por un factor de 1.6 veces, la potencia en
vatios de corriente continua que entra en el paquete de precio como capturado
salida de PAGD variada más pronunciadamente por un factor de 2.7 veces, de
146.4 a 399.6 vatios (todos los metros estaban en las mismas variedades
seleccionadas del voltaje y corriente) con el carácter semiperiódico,
intermitente de cada emisión singular, aunque dentro de variedades específicas,
averiguables tanto para amplitud como para salidas corrientes.
Asimilación del comportamiento singular del PAGD
en esta muestra, por un tratamiento estadístico de su variación (con n = 64),
indica que la eficacia rentable operacional observó durante estas mentiras de
período probadas en 485.2 % - 18 % con proyectado 48.3Wh pérdida de paquete de
paseo y 221.7Wh ganancia de paquete de precio. Este empareja mejor dicho estrechamente
la eficacia rentable de 483 % observada, y el 37.7Wh la pérdida así como la
ganancia de 182.2 kWhs para PAGD total dirigido relataron en el grupo 6 de
Tabla 8, e indican como cerca son los valores obtenidos por los métodos de
medida de poder de descarga resistivos no insignificantes operacionales y
extensos empleados.
Finalmente, un ejemplo de la correlación entre el
paseo embalan el voltaje de carga de PAGD y el precio embalan PAGD cobro del
voltaje, como una función de la duración de la intervención que PAGD dirigido
entre medidas de descarga resistivas, es mostrado en Fig.21, para el PAGD
dirigido correspondiente al grupo 4 de Tabla 8.
La utilización del mismo generador de pulso con
H200 Al- 128 cm2 platos, en una doble configuración de diodo, y los mismos valores de
recorrido (pero con CP = 23 células), tres experimentos fueron conducidos en
frecuencias PAGD diferentes, como una función de la presión atmosférica
variante. El análisis del chofer embala pérdidas y ganancias de paquete de
precio por el método de medida de descarga de carga extenso, como descrito
antes, conducido a la determinación del grueso y ganancias netas
(respectivamente, sin y con pérdidas incluidas) por pulso, en la
milliwatt-hora, para cada frecuencia, así como de las ganancias de poder
gruesas y netas por segundo de la operación PAGD. Los resultados son mostrados
en Tabla 9. Incluso aunque se observara que el grueso y ganancias netas del
poder por pulso aumentaba con la frecuencia decreciente, la ganancia de poder
gruesa por tiempo de unidad aumentó con la frecuencia creciente. Sin embargo, esta última tendencia no
necesariamente traduce en una ganancia neta más alta por tiempo de unidad,
porque las pérdidas en el paquete de chofer (no mostrado) también aumentan
considerablemente con la frecuencia PAGD. Estas pérdidas están en toda la
probabilidad relacionada con más retención de energía por el plasma en
frecuencias más altas cuando la extinción plasma se hace incompleta. Esperamos
que ganancias netas alcancen umbrales óptimos para cualquier tipo dado del
juego de configuración de recorrido de valores y dimensiones de generador de
pulso.
Ciertas observaciones adicionales hechas durante
experimentos con la doble configuración de diodo de Fig.10A puede asistir en el
entendimiento de la invención.
1) Sustitución del aire residual con el gas de
argón conduce a más alto frecuencias de PAGD, como notado por nosotros
utilizando a 128 cm2 H200 CA platee generador de pulso en la doble
configuración de diodo (V = 575). En 1 Torr, el precio de pulsación fue de 20
secretario privado principal en el aire a 1300-1400 secretario privado
principal en el argón. Con 29 12V células en el paquete de precio, las
corrientes de entrada dejaron de fluir en ello. En estas condiciones, el
potencial de tubo a través de los platos se disminuyó y la gota a través de la
resistencia de entrada aumentó. El valor de E (= V/d) se hizo más pequeño
(tamaño de hueco = 3 cm del plato al coleccionista de ánodo axial), cuando el
voltaje de extinción se disminuyó.
2) Con frecuencias de 400 secretario privado
principal, las corrientes que fluyen en el paquete de precio se cayeron al
cero. La sustitución de una recuperación rápida escribe a máquina HFR 120
(1200v, 40A) puente diódico por un tipo MUR 860 (600v, 8A) el puente diódico no
tenía ningún efecto. Cuando la amplitud de caídas de oscilaciones de potencial
de plato debajo del potencial del paquete de precio, hay también una tendencia
de producir descargas de arco. Para corrientes de salida del generador de pulso
de vacío para entrar en el paquete de precio, el número de células debe ser
reducido de modo que el potencial del paquete de precio sea bastante bajo para
admitir las corrientes transformadas. Una reducción de 29 a 23 células permitió
que corrientes de 250 mA entraran en el CP, y la reducción adicional a 19
células dobló estas corrientes (por brazo de polaridad).
3) Nuestras observaciones muestran que esto basta
en estas condiciones (CP de 19 células) para aumentar el vacío, de modo que la
frecuencia se disminuya, y el potencial de plato y el aumento de corrientes de
entrada de paquete de precio. En 0.1 Torr, las corrientes alcanzadas 1A
corriente continua por plato, y en 0.05 Torr, 2A corriente continua.
La interconexión entre estos factores indica que
el voltaje de extinción es una función de la frecuencia PAGD: más alto la
frecuencia PAGD, más abajo el voltaje de extinción, hasta empírico (en el
diferencia de predicho) los valores de campo de VAD son alcanzados. Como una
consecuencia, el voltaje de principio del paquete de precio debe ser ajustado,
variando el número de células que lo forman, de modo que esto esté debajo del
voltaje de extinción más bajo del PAGD, para cualquier geometría dada y
distancia de hueco.
En segundo lugar, cuando el plasma de ión es hecho
más enrarecido, la frecuencia de las disminuciones de emisiones, pero los
valores máximos del voltaje de salida y corriente por aumento de pulso. Más
despacio el PAGD y el más enrarecido la atmósfera, más alto es la energía de
salida producida por el sistema con relación a la energía de entrada.
El análisis autográfico de cráteres de cátodo
PAGD-inducidos en platos de H34 fue realizado, y su diámetro interior medio y
profundidad máxima fueron determinados. Los estudios similares fueron
realizados para cráteres PAGD-inducidos en el Alzak (marca de fábrica) platos. Los
cráteres secundarios característicamente encontrados en platos de Alzak, a lo
largo de la irradiación de líneas de fractura del cráter principal, son
ausentes en platos de H34; en cambio, en platos de H34, uno observa una
superficie puesta áspero que rodea el cráter de emisión, completamente distinto
del aspecto áspero original del fin tirado de estos platos de aluminio
endurecidos. También, a diferencia de
los cráteres principales Alzak, los cráteres H34 a menudo hacen ocupar un
centro convexo por una gotita metálica fundida refrescada, mientras que los
cráteres Alzak tenían un cóncavo, ahuecado aspecto. Finalmente, cuando picar
que resulta de emisiones catódicas PAGD cubre el cátodo entero, la superficie
metálica gana un aspecto áspero muy diferente de su aspecto original. En este
proceso, los cráteres de capas metálicas más tempranas se hacen cada vez más
cubiertos y erosionados por emisiones subsecuentes del mismo cátodo. Totalmente
diferente es el proceso de deposición superficial que ocurre en el ánodo; aquí,
la superficie parece hacerse más uniforme, por reflejar y acciones posiblemente
abrasivas de aviones a reacción de cátodo. Macroscopically, con períodos
aumentados de la operación PAGD, la superficie de ánodo parece más limpia y más
pulida.
Con los datos obtenidos por el método
metallographic de la medida de cráter, estimamos el volumen de metal expulsado
del cátodo, asumiendo que el cráter representa una concavidad análoga a un
segmento esférico que tiene una base sola (1/6pi x H [3r2 + H2], donde H es la
altura del segmento esférico y r el radio de la esfera), desatendiendo el
volumen del sobrante de gotita central de la emisión. Lo siguiente es/-medio
SEM diámetros de cráter (D), profundidades de cráter (H) y volúmenes máximos
(de V) del material metálico sacado para dos tipos de cátodos de aluminio,
Alzak y H34 endurecieron el aluminio, sujeto a una entrada alta PAGD corriente:
1. Alzak: D -0.028 cm +/- 0.003; H -0.002 cm +/- 0.0002; V - 6.2 x 10-7 cm3
2. H34: D
-0.0115 cm +/- 0.0004; H -0.0006 +/- 0.0001; V - 3.1 x 10-8 cm3
En consecuencia, usando platos formados del uno o
el otro material con 3 mm de grosor, y así con un volumen de 38.4 cm3 por plato y
considerando que sólo 2/3rds del cátodo será usado (una capa de 2 mm del grosor
de 3 mm), el número total de pulsos por total de plato (TLT) y vidas (PLT)
parciales es teóricamente:
1. Alzak:
TLT: 6.2 x 107 pulses; PLT: 4.1 x 107 pulsos;
2. H34:
TLT: 1.2 x 109 pulses; PLT: 8.1 x 108 pulsos.
Típicamente, un dispositivo H34 puede producir
aproximadamente 0.25 kWhs por 10,000 pulsos. El valor correspondiente para un
PLT es así mínimo de 1.0 cátodo MWh/Alzak y de 20 cátodo MWh/H34. Cuando el
cátodo para cada combinación es sólo 66.7 % consumido, el generador de pulso de
vacío puede seguir siendo usado en una configuración inversa, utilizando el
otro plato por su parte como el cátodo; así, los valores mínimos estimados se
hacen, respectivamente, 2.0 generador de pulso de MWh/Alzak y 40 generador de
pulso de MWh/H34. La misma razón fundamental solicita la doble configuración de
diodo de Fig.10C.
Hemos creado un sistema dos-virado--a-babor para
la producción de los acontecimientos de descarga singulares que hemos
identificado antes en "el 863" aplicación como un régimen de descarga
de brillo anormal pulsatory endógeno donde la descarga plasma es provocada por
emisiones electrónicas espontáneas del cátodo. Hemos examinado el
funcionamiento de este sistema dos-virado--a-babor a fin de determinar lo que
era la entrada de poder eléctrica y características de salida de un régimen
PAGD sostenido. A pesar de las amplias
variaciones (de 10 pliegues) en poder neto y eficiencia rentable medida por los
cuatro métodos diferentes empleados (medidas de voltaje abiertas, integración
de tiempo de medidas de poder insignificantes, medidas de poder operacionales y
medidas de poder tiempo real no insignificantes), todos los métodos indican que
la presencia de un fenómeno transduction eléctrico anómalo dentro del generador
de pulso de vacío, como puede causar la producción en el puerto de salida de la
energía eléctrica medida y directamente capturado que es mayor que sería
esperado teniendo el respeto a la entrada de energía eléctrica en el puerto de
entrada. Con los más exactos de los métodos empleados, hemos encontrado precios
de producción de poder PAGD típicos de 200 WHr/hour de la operación PAGD, y
éstos pueden alcanzar valores de > 0.5 kWh/h.
Las discrepancias entre los métodos utilizados han
sido extensivamente examinadas en la sección precedente. Nuestro acercamiento
sistemático demuestra que el método el más con frecuencia empleado de medir la
capacidad de precio de baterías por los valores de voltaje abiertos es el
acercamiento menos confiable para la determinación del poder neto actual
perdido o ganado por los paquetes de batería usados en el sistema: cuando
comparado a otros tres métodos, esto sobrestima el poder neto consumido y
producido por hasta 10 pliegue, así como deformando la eficiencia rentable, en
particular en los extremos de operación. Todo esto resulta del enormemente
disminuido (50-60 % de la estimación teórica del fabricante) la capacidad de
precio eficaz de las células de gel ácidas de plomo empleadas, como determinado
experimentalmente de Fig.18 y Fig.19, cuando comparado a los valores de
capacidad de precio máximos teóricos que sirven como la escala para las medidas
de voltaje abiertas. En otras palabras, la densidad de energía eficaz de las
baterías durante estos experimentos era de hecho aproximadamente la mitad del
fabricante ha estimado 30 WHr/kg.
En estas condiciones actuales de la interpretación
de batería, los terceros y cuartos métodos (respectivamente, medidas de poder
no insignificantes operacionales y de tiempo real) de consumo de poder y
producción resultaron ser el mejor acercamiento para medir tanto entrada de
poder eléctrica PAGD como salida, cuando los resultados de ambos métodos
emparejaron el uno al otro estrechamente, aunque el antiguo sea un tratamiento
estadístico de acontecimientos simultáneos y éste es un tiempo real integración
de sus efectos acumulativos. El segundo
método es claramente menos confiable que el tercer o que los cuartos métodos, y
este proviene del hecho que las cuestas de consumo de poder de descargas
resistivas insignificantes no sólo son muy diferentes de las cuestas de
descarga de cuasi estado estacionario (comenzando en > 5 - 15 minutos) de
descargas resistivas extensas, sino también su proporcionalidad puede no
reflexionar el tiempo real la proporcionalidad del equivalente prolongó
descargas resistivas.
La ventaja principal del cuarto método consiste en
que esto con eficacia tiene la interpretación de tiempo actual en cuenta de las
baterías comprendidas por la producción PAGD total y sistema de captura que
hemos descrito. Como tal, el método puede tener la desventaja principal del
reflejo más las limitaciones de las baterías empleadas (su precio alto de la
degradación del valor absoluto de capacidad de precio eficaz total, y eficacia
limitada en retener el precio sacado de pulsos de entrada discontinuos) que la
indicación de la salida de potencia verdadera. Hay varias posibilidades para la
afinación fina del sistema introducido por el trabajo presente, que comienza
con la utilización de baterías secundarias u otra escasez de precio o
dispositivos de absorción que tienen menos variable o la capacidad de precio
actual más fácilmente previsible.
A este respecto, hay dos defectos principales a
las baterías usadas para formar paquetes de precio y el paseo; (1) su efecto de
memoria significativo (y 2) su diseño para constante, más bien que discontinuo,
cobro de corriente continua.
Las baterías recientemente desarrolladas usando
Níquel Hydride son un ejemplo de un sistema de almacenamiento de precio
electrostático que carece de un efecto de memoria de precio sustancial, y sus
baterías experimentales están siendo desarrolladas actualmente para la eficacia
más alta métodos de cobro intermitentes. Los sistemas de retención de precio
electrostáticos que tienen mejor densidades de energía, mejor cobre
retentivities y los efectos de memoria insignificantes serán probablemente más
eficientes en captura y posesión de la salida de energía por el recorrido. En
encarnaciones prácticas de la invención, la eficacia responsable utilización
será más importante que measurability, y cualquier dispositivo que usará la
energía con eficacia presentando EMF trasero apropiado al sistema puede ser
utilizada.
El efecto de las características de funcionamiento
del paseo y paquetes de precio es sólo un entre muchos parámetros que afectan
la operación de la invención. Como mostrado por nuestra investigación extensa
del fenómeno PAGD diverso la recuperación de energía de ello por transduction
electromecánico como en "el 531" la aplicación, o la captura
electrostática como descrito encima, los factores implicados en la modulación
de la frecuencia, amplitud y alcanzan su punto máximo las características
corrientes del régimen PAGD son complejas. La manipulación de estos factores
puede mejorar la recuperación de energía eléctrica, o reducirlo o hasta
suprimir PAGD. Hemos notado hasta ahora
numerosos factores que afectan la frecuencia PAGD y unos entre aquellos que
también afectan la amplitud PAGD. Aparte de estos factores, los parámetros de
recorrido de la porción de puerto de salida del recorrido, además de la
naturaleza y las características químicas de las células de batería ya
hablaron, el potencial de precio del paquete de precio, las características de
los rectificadores en el puente de recuperación con relación al período de
frecuencias superresonantes PAGD, y los valores eficaces de los puentes de
capacitancia paralelos y transversales pueden influir todos en los resultados
conseguidos. Los ciertos factores sin embargo tienen un efecto radical en la
operación PAGD, como la distancia de hueco y el potencial de paquete de precio.
Una demasiado pequeña distancia de hueco entre el
emisor frío (cátodo) y el coleccionista causará una reducción creciente de la
recuperación de energía. El potencial presentado por el paquete de precio debe
ser menos que la amplitud de voltaje desarrollada por el PAGD, como
especificado por una distancia de hueco dada en una presión dada. Un tamaño de
paquete de precio demasiado grande con respecto a la amplitud PAGD y la
longitud de hueco impedirá la producción PAGD o resultará en frecuencias PAGD
muy bajas. En resumen, el precio de absorción de energía y el potencial
contrario presentado por el paquete de precio u otro dispositivo de utilización
de energía son factores importantes en la operación del recorrido en conjunto,
y deberían ser o mantenidos razonablemente constante, o los cambios deberían
ser compensados por cambios de otros parámetros de operaciones (como es típico
de la mayor parte de recorrido de suministro de energía).
Ya que nuestros resultados de prueba indican que
la salida de poder eléctrica del recorrido puede ser mayor que la entrada de
poder eléctrica al recorrido, el recorrido claramente usa una fuente adicional
de la entrada de energía. Mientras no deseamos ser encajonados a cualquier
teoría particular de la operación, la discusión siguiente puede ser provechosa
en la explicación de nuestras observaciones. Han hablado de estas observaciones
en algún detalle de modo que el fenómeno observado pueda ser reproducido, aun
si los principios implicados no son totalmente entendidos.
En "el 863" "y 531"
aplicaciones hemos identificado una novela, régimen de cátodo frío del vacío
descarga eléctrica, que hemos llamado la descarga de brillo anormal pulsada
(PAGD) régimen. Este régimen, que ocupa la región de descarga de brillo anormal
de la curva de amperio de voltio de tubos de descarga convenientes, tiene la
propiedad singular de espontáneamente pulsar la descarga de brillo anormal en
una manera que viene del tubo y su ambiente de recorrido que constituye un
dispositivo de generador de pulso de vacío, cuando es hecho funcionar en las
condiciones que hemos identificado. De hecho, cuando estimulado con la
corriente directa continua, en tales condiciones, tal recorrido responde con
pulsos de descarga de brillo anormales espontáneos que permiten la segregación
eficaz de corrientes de salida y entrada.
Nos hemos manifestado eléctricamente,
metallographically, oscillographically y videographically, como la
discontinuidad pulsada resulta de una autolimitación, la emisión de cátodo
autoelectrónica que causa erupciones plasma repetidas del cátodo en condiciones
del cátodo saturó la entrada corriente. La provocación autoelectrónica del
régimen PAGD es así parecida a aquel del pensamiento de mecanismo de emisión
alto de campaña para ser responsable de descargas de arco de vacío (régimen de
VAD). Sin embargo, bajo el PAGD condiciona hemos definido, este mecanismo es
encontrado para funcionar en la región pre-VAD en el campo muy bajo y bajo
introducir los valores corrientes directos del promedio, con distancias de
interelectrodo muy grandes y en una autolimitación, manera reiterativa. En otras palabras, el régimen PAGD que hemos
identificado ha mezclado características: su corriente contra el potencial
(brillo anormal) la curva de descarga no es sólo distinta de aquella de una
descarga de arco de vacío, pero el ciclo eléctrico del régimen PAGD sí mismo
oscila de acá para allá dentro del potencial y los límites corrientes de la
región de descarga de brillo anormal, como una función de la generación plasma
alterna y colapso introducido por la secuenciación discontinua del proceso de
emisión autoelectrónico. En consecuencia, la presencia intermitente del brillo
anormal, así como la segregación observada de los flujos corrientes, es debido
a la operación diacrónica de estos focos de emisión de cátodo espontáneos. El microcráter y los análisis de videographic
del PAGD han demostrado la presencia de un avión a reacción de emisión en el
origen de cada pulso, un fenómeno que la teoría VAD y el experimento también
han identificado. Se ha conocido que aviones a reacción metálicos que provienen
en los puntos de cátodo de VADs presentan velocidades hasta, y mayor que 1000
ms/segundos.
En la luz del susodicho, el fenómeno de injerto de
energía que hemos aislado tendría que ser hecho funcionar, en la escala de microacontecimiento,
por las interacciones del avión a reacción de emisión de cátodo con el plasma
transformador impulso formado por vórtice en el espacio de interelectrodo. Pueden
acercarse a varios aspectos en términos de serie compleja de acontecimientos
que constituyen un ciclo completo de la operación, por una microescala. Hay
interacciones dentro del cátodo, interacciones en la superficie de cátodo,
interacciones entre el avión a reacción de emisión y el glóbulo plasma cerca
del cátodo, y finalmente, las interacciones de las distribuciones de ión y
electrón que resultan en el plasma de interelectrodo, dentro de límites
paralelos.
En general, en la presencia de un campo eléctrico,
la distribución de potencial cerca del cátodo forma una barrera potencial al
flujo del precio electrónico, cuando esta barrera es definida por la energía
que los electrones más enérgicos dentro del metal (los electrones de energía
Fermi) deben adquirir antes de liberar ellos mismos del potencial de superficie
de cátodo, originar un avión a reacción de emisión. Antes de que cualquier
electrón libre haga disponible para la conducción en el espacio que linda con
el cátodo, ellos deben cruzar el límite planteado por la barrera potencial. Con
un campo aplicado débil, la emisión de electrones clásica de un metal sólo
puede ocurrir si una energía prácticamente iguala a la función de trabajo del
metal es impartido además de la energía Fermi.
En condiciones termiónicas de la emisión, la calefacción del cátodo
proporciona la entrada de energía necesaria. Sin embargo, el cátodo frío que la
teoría de emisión de campo cuántico de Fowler-Nordheim predijo la existencia de
una probabilidad finita para un electrón para cavar por la barrera potencial,
cuando el campo aplicado es alto. Las emisiones de electrón de cátodo frío son
así posibles, en estas condiciones, en prácticamente niveles de energía de
Fermi, cuando el campo alto catalizaría la construcción de un túnel por la
barrera potencial estrechando la anchura de barrera para los electrones de
energía Fermi. La localización exacta de la emisión dependería entonces de las
fluctuaciones aleatorias de campos altos en el cátodo, que fueron producidos
por gastos espaciales positivos que le barren en la proximidad.
Para la mayor parte de objetivos, esta teoría ha
sido la hipótesis trabajadora de los 60 años pasados de estudios de emisión de
campaña, que han centrado sobre el mecanismo VAD, a pesar de que los declives
de campaña observados son claramente inadecuados para explicar la avería como
una función del mecanismo de campaña alto teórico. La teoría Fowler-Nordheim ha
sufrido por lo tanto revisiones principales y adiciones, sobre todo explicar el
hecho que esto postula, como una condición para la emisión de campo de cátodo
frío en electrodos de área grandes, la presencia de campos enormes (>109 V/m) y muy bajo
trabaje funciones, ninguno de las cuales nacen por investigaciones VAD
experimentales. Algunos investigadores han encontrado que la avería responsable
de la emisión de campo de VAD es promovida por la calefacción de Joule y
vaporisation de puntas de emisor microscópicas, y que este requiere una
densidad corriente crítica (1012 A/cm2), mientras los otros enfatizaron que esta
explicación y estos umbrales no sostuvieron para emisores de área grandes y que
un efecto de precio espacial de concentrar la distribución de ión cerca del
cátodo promovió la avería en estas circunstancias, cuando el campo alcanzó un
valor crítico; los factores de realce de campaña grandes (más de mil pliegue)
han sido postulados para explicar la discrepancia entre predicciones teóricas y
conclusiones experimentales en cuanto a los valores de campo de avería
críticos, y los otros se han manifestado como este valor de campaña crítico con
eficacia varía con acondicionamiento de electrodo y función de trabajo.
El régimen PAGD y sus soportes de mecanismo de
emisión autoelectrónicos que autoextinguen como una excepción a la teoría de
emisión de campaña alta cuando esto actualmente está de pie con todas sus
modificaciones, sobre todo considerando que en este fenómeno somos encarados
con una emisión de cátodo que espontáneamente ocurre a través de los huecos
grandes en generadores de pulso de área de plato grandes, en valores de campaña
muy bajos (abajo a <1 x 104 V/m), como mostrado encima y en "el
863" aplicación. Además, un complot de Fowler-Nordheim (en la forma Log10 (I/V2) contra 1/V) del
amperio de voltio PAGD la característica expone una cuesta positiva, más bien
que la característica de cuesta negativa Fowler-Nordheim de la emisión de campo
de VAD. Sin embargo, los valores de densidad corrientes obtenidos de
correlaciones del análisis autográfico del cátodo con un análisis de
acontecimiento-oscillogram (corrientes de pulso máximas), indique que la
densidad corriente PAGD J puede alcanzar valores de 105 to 107 A/m2 durante el
proceso de emisión (los cráteres Alzak más grandes tienen un asociado más abajo
J valor), los valores que, al final superior, no alcanzan el 109 A/m2 umbral de
densidad corriente requerido por la teoría Fowler-Nordheim. Considerando estas
dos observaciones distintas en cuanto a fuerza de campaña y densidad corriente,
tenemos que admitir la existencia de un campo bajo, cátodo frío de área grande
emisión autoelectrónica dotada con densidades corrientes altas, que no es
predicho por la teoría de emisión de campaña corriente.
A diferencia del régimen VAD típico, el PAGD no
es, ni oscilación de frecuencia alta, tampoco esto ocurre en una manera
arbitraria. Esto constituye una energía semiregular, cuasi coherente, periódica
transduction qué ciclos entre el cátodo dejan caer límites que son más altos
por un factor de 2 a 15 que gotas de cátodo de arco de vacío típicas. La
emisión de cátodo intermitente responsable de la frecuencia baja, el
comportamiento pulsado del brillo anormal, es también mí extinción y
autocomienzo, en las condiciones que hemos definido. Además, también hemos
identificado una dependencia nueva e inesperada del precio de pulso periódico
sobre el área de cátodo. Este indica la presencia de parámetros de control de
emisión de campaña antes no sospechados.
Es probable lo que para y devuelve la pelota las fluctuaciones del campo
de preavería polarizado es responsable de sacar las localizaciones particulares
de los focos de emisión autoelectrónicos, así como lo que imparte, en una
manera parecida a una lente, la energía de campaña deformada necesaria para la
liberación superficial de electrones. En este sentido, fluctuaciones de campo
magnético o externo, eléctrico (p.ej movimiento de gastos estáticos o de campos
magnéticos constantes) inducido por nosotros en potenciales de preavería,
emisiones de PAGD provocadas y avería en estos niveles.
En general, los estudios de VAD han mostrado que, para electrodos de área
grandes, microgeometría, adsorbió capas de gas y los contenido de impureza de
gas del cátodo desempeñan un papel en la modulación de la emisión de campaña. En
nuestros estudios de PAGD, las interacciones en la superficie de cátodo y a
través de la gota de potencial de cátodo son claramente moduladas por:
(1) la naturaleza de gases residuales, como mostrado por nuestro aire
contra estudios de Argón;
(2) su presión,
(3) acondicionamiento de electrodo,
(4) función de trabajo y
(5) cuenta de pulso acumulativa, entre otros.
El plasma, en la presión controlada por agujero o
baja dispositivos de PAGD, tiene tanto sustratos de vapor de gas como metálicos
residuales. En dispositivos al principio cerrados en alto a vacíos muy altos
(presiones de bomba de difusión), el sustrato residual principal, cuyos
aumentos de presencia con el tiempo de la operación, es el vapor metálico
liberado del cátodo y no afectado contra las paredes de sobre o el ánodo. Ha
sido antes mostrado para por fuera (magnetically o electrostatically)
aceleradores plasma pulsados, que la cantidad de gas residual o vapor dejado en
el espacio de interelectrodo disminuye con el número creciente de descargas
consecutivas y una cantidad creciente de la absorción de aislante de electrodo
de gas. El efecto de tal retiro de gas
residual o vapor debe disminuir el vacío de un sobre sellado. Con el vacío alto
generadores de PAGD sellados hemos observado que la operación prolongada y
chisporrotea - reflejar inducido del sobre causa una desaparición progresiva de
la descarga, cuando el potencial de voltaje tenía que provocarlo también
aumenta. En el termopar, la frecuencia baja palpitó también puede verse que
descargas de brillo anormales aumentan el vacío considerablemente. Estos resultados sugieren en cambio la
presencia de un mecanismo de bombeo en el PAGD que es algo análogo a aquel de
chisporrotean bombas de ión, donde la colisión de moléculas de gas ionizadas
con el cátodo es responsable del chisporroteo del material de cátodo que
cualquiera combina con el sustrato de gas ('gettering' acción) o `enyesa sobre
` las moléculas de gas inertes en el ánodo (un proceso conocido como `entierro
de ión `). Éstos son la dos presión básica que reduce acciones de átomos de
comprador chisporroteados, en bombas de ión.
Sin embargo, en el ión chisporrotean bombas, la
iniciación del ciclo es una función de la presencia de electrones de velocidad
altos en el plasma de campaña alto de la descarga de brillo, que son necesarios
para ionizar las moléculas de sustrato de gas; también, el material de
comprador típicamente tiene una función de trabajo alta para la emisión de
campaña. De ahí, el chisporroteo es debido al impacto secundario de iones
positivos plasma en el cátodo, después de que la ionización plasma ha ocurrido
en el espacio de interelectrodo. Totalmente
diferente es el mecanismo de la emisión de electrones espontánea, primaria del
cátodo, que es la característica de PAGD de campaña bajo: aquí, el chisporroteo
es causado por la emisión electrónica sí mismo y procesos de vaporisation
metálicos asistentes. Por artificialmente encajonando los focos de tiroteo a
una parte del cátodo, hemos mostrado en la configuración de diodo sola como el
chisporroteo inducido del PAGD tiene que ver con el cátodo el mecanismo de
emisión autoelectrónico, más bien que con el brillo de cátodo anormal en sí,
considerando la localización de chisporroteo en la región de emisión del plato,
a pesar de su saturación de brillo de cátodo total.
Estas observaciones parecerían así confirmar la
hipótesis de un aumento de vacío progresivo con el número acumulativo de pulsos
emitidos, eran ello no para el hecho que los experimentos realizados con el
agujero controlaron dispositivos (hizo un informe aquí y en estudios
anteriores) muestran que, cuando la presión negativa es mantenida por la admisión
de agujero equilibrada de aire o argón, los precios de pulso todavía se
disminuyen con la cuenta de pulso acumulativa, y no hacen así, ni como una
función de un aumento del vacío, ni como una función de sobre reflejar (a menos
que este sea tan extenso para establecer la conducción de sobre), pero mejor
dicho como una función de procesos (generalmente referido como
acondicionamiento) inherente a los electrodos, expresamente, al cátodo. Hemos
mostrado adelante que, para tales estados de emisor cambiados, la presión del
buque debe ser aumentada, no debido a un vacío creciente (impedido por el
agujero de gas controlado), pero debido al efecto que los gases residuales
pueden tener en la modulación de la emisión de PAGD de campaña baja.
El acondicionamiento de electrodo de PAGD es un
proceso dominante de cátodo que resulta de la emisión acumulativa de números
altos de pulsos por un cátodo, y ha sido mostrado para ser un factor
independiente de la naturaleza y presión del gas residual y parcialmente reversible
sólo por la operación con la polaridad de plato invertida, a diferencia de
informes del acondicionamiento dominante de cátodo de cobre. Se piensa que el
acondicionamiento de electrodo y el aumento de acompañamiento del potencial de
avería VAD son debido a la adsorción progresiva de gases residuales, aunque el
acondicionamiento dominante de cátodo trate, como el sometimiento del hueco de
vacío a descargas consecutivas, han sido mostrado para correlacionar la
disminución en la fuerza de impulso plasma con el electrodo outgassing de gases
absorbidos o adsorbidos. Además, considerando la acción que pica de la
formación de cráter en el cátodo por el régimen PAGD, y, cuando vamos a véase
abajo, el enchapado metálico del ánodo, el proceso dominante de cátodo PAGD del
acondicionamiento hemos observado con respecto a frecuencia de pulso disminuida
y aumento del potencial, sugiere que el aumento aparente de la función de
trabajo de cátodo no sea debido a adsorción de gas o absorción. Estos procesos
con mayor probabilidad ocurrirán en el ánodo plateado. Es probable que,
considerando la presión PAGD observada que reduce el efecto causado por el
avión a reacción catódico, cierto outgassing del cátodo ocurre de hecho durante
la función de PAGD.
Uno también podría esperar que el ánodo, de ser
plateado por átomos que chisporrotean, aumentaría su contenido de gas en la
película superficial formada. Sin embargo, los experimentos de agujero
controlados sugieren en cambio que algún otro tipo de la modificación de la
función de trabajo de cátodo ocurra, que es, cuando examinaremos abajo,
independiente del estado de gas adsorbido de los electrodos, así como
independiente del ión PAGD efecto parecido a una bomba. Sin embargo, hasta en
el nivel del ánodo, el PAGD la acción que chisporrotea puede tener efectos
contradictorios: esto puede afectar moléculas de hueco de interelectrodo contra
el coleccionista, así como liberación, por bombardeo iónico y vaporisation,
gases adsorbidos a, o contaminación del ánodo. Si asumimos que la adsorción de
gas por el impacto en el coleccionista es el mecanismo predominante, uno podría
explicar el aumento del número de sitios de avería por tiempo de unidad, como
observado por nosotros para un cátodo invertido de nuevo, si el número de
sitios de avería PAGD dependiera de la cantidad de gases adsorbidos, p.ej
oxígeno, en el cátodo probado. La recuperación de la función de trabajo de
cátodo dependería de la recuperación de precio electrónica del positivamente
cargado, adsorbido u ocluyó la capa de gas en el cátodo - por la inversión o
como una función de tiempo de la inactividad.
La teoría de película superficial de la doble
formación de capa eléctrica en el cátodo de hecho sostuvo que, bajo pare y
devuelva la pelota el destello es un dependiente de efecto fotocatódico sobre
la presencia de una película gaseosa encendidamente positivamente polarizada en
el cátodo; esta película bajaría el cátodo emissivity disminuyendo el campo
entre la superficie de cátodo y el emplomado del brillo de cátodo, a través de
la gota de cátodo. Sin embargo, aunque la teoría de película superficial de la
doble formación de capa eléctrica en el cátodo prediga la bajada del potencial
de avería de emisión y el aumento del destello sobre el precio cuando los
electrodos son invertidos - cuando el ánodo habría adquirido un precio
superficial capaz de afectar el potencial de avería, esto reconoce sin embargo,
que el precio de superficie de anodic apenas explica la intensidad observada de
los efectos de polarisation.
Además, los cátodos no invertidos, condicionados
retuvieron su más abajo frecuencias de PAGD en una manera independiente de
tiempo, mientras la inversión fue evitada (excluyendo un efecto de recuperación
de frecuencia PAGD debido de platear refrigeración, que puede ser tan corta
como 15 minutos). El acondicionamiento de PAGD era independiente del tiempo
ocioso y aumentó con la cuenta de pulso acumulativa. Además, los pulsos de AGD
no son UV descargas de Townsend fotocatódicas, liberando electrones secundarios
vía el impacto de ión positivo en el cátodo. Tampoco las emisiones
fotocatódicas podrían generar corrientes de la magnitud observada en el PAGD. Finalmente,
la descarga de PAGD y los umbrales de avería parecen ser no afectados por UV,
aunque ellos puedan estar algo deprimidos por la luz visible, y el mecanismo de
emisión en el PAGD es el proceso primario.
Retiro o allanamiento de protuberancias y puntas
del cátodo de emisión por la acción de la descarga, es un proceso también pensó
para desempeñar un papel en el endurecimiento del cátodo o aumento de su
función de trabajo de emisión de campaña. Sin embargo, esta explicación puede
no ser adecuada para el proceso de emisión PAGD, si consideramos nuestras
conclusiones metallographic de una acción de allanamiento de la descarga en el
coleccionista. De hecho, parecería que los aplanados, smoother, superficies
plateadas, reflejadas y más limpias sujetadas al bombardeo PAGD son la
explicación de la capacidad de emisión aumentada observada de cátodos
invertidos de nuevo: las superficies de Alzak reflejadas emiten en frecuencias
más altas que hacen superficies de H220 y H34 embotadas; las superficies
nuevas, pulidas emiten en una frecuencia más alta que hacen picado, roto - en
superficies; las superficies de ánodo, nunca antes no utilizado como cátodos
pero sujetado a la acción de PAGD prolongada, emiten en frecuencias más altas
cuando empleado cuando cátodos, que hacen superficies de cátodo nuevas,
idénticas; y los ex-cátodos, empleados durante períodos prolongados como ánodos,
recobran una frecuencia de emisión más alta sobre la reutilización como
cátodos. Mejor la interpretación de emisión de PAGD de cátodos smoother,
comparado con la interpretación de emisión VAD peor del mismo, cuando los
cátodos picados (careciendo de protuberancias) son usados, requiere la
explicación.
El Rakhovsky ha echado un modelo de VAD para
puntos de cátodo, que distingue entre el Tipo I puntos (rápidamente moviéndose
puntos, lejos del estado estacionario y responsable de formación de cráter), y
Tipo II puntos (cuasi inmóvil y cerca estable, pero dejando una pista
itinerante sin el signo de la formación de cráter). Mientras que el antiguo
obedecería la exigencia Fowler-Nordheim para campos altos (>109 V/m), podría
esperarse apenas que éste hiciera así con caídas de voltaje de arco típicas en
la orden de 10 V. Otra vez, el análisis autográfico del aspecto de emisión PAGD
indica características mezcladas: el punto de cátodo PAGD es un híbrido. Esto
se comporta como una inestabilidad intermitente que se marcha solo (p.ej en
H34) o arracimado (p.ej en Alzak) cráteres, que son ambos calidades del Tipo I
puntos de cátodo; y esto existe en condiciones de campaña bajas (<105 V/m), con las
gotas de cátodo de 20 a 150 V, en un modo cuasi coherente, dejando una pista
itinerante de cráteres sucesivos haciendo funcionar en las frecuencias más
altas, todo de las cuales es propiedades que se acercan a aquellos de un Tipo
de VAD II punto de cátodo.
Además, el chisporroteo de metal visible
macroscopically (debido a la acción explosiva del fenómeno de emisión PAGD)
ocurriendo al final superior de la corriente continua permisible la escala de
entrada corriente, y la presencia de gotitas metálicas fundidas solidificadas
grandes en y alrededor de los cráteres, sugieren modelos que han sido
propuestos para la emisión electrónica explosiva. Los modelos de explosión
proponen que la creación de una pelota plasma residual delante de una
microprotuberancia provoque la gota potencial grande en el foco de emisión
anticipado y suficientemente alto resistivo y Nottingham que se calienta de
alcanzar >107 A/cm2 densidades corrientes durante el consumo explosivo de estos microemisores.
Si la acción explosiva asociada con puntos de cátodo es un efecto auxiliar que
se aplica únicamente al vaporisation de la microsaliente de emisión, o una
emisión integral y proceso explosivo vaporisation, no parece que puede ser
restringido al Tipo de VAD alto de campaña II puntos de cátodo, dado que puede
ser igualmente hecho para ocurrir con el punto de cátodo de híbrido de PAGD de
campaña bajo, y ser macroscopically observado. En efecto, en la configuración
de diodo de plato, es fácil visualizar las explosiones de partícula metálicas
que rodean y acompañan los aviones a reacción plasma, cerca de condiciones de
límite corrientes superiores. Sin embargo, si debemos asumir que cualquiera de
estos modelos se aplica al mecanismo de emisión, en toda la probabilidad,
tendríamos que concluir que los sitios de emisión de inicial de PAGD deben ser
submicroscópicos (100 a 10 nm), más bien que microscópicos.
La resolución limita con nuestro propio examen
metallographic de la acción de allanamiento de la descarga de PAGD en el
coleccionista nos habría impedido así de descubrir la formación de tales
salientes submicroscópicas, así como su presencia en un cátodo
"suave" y así deducen su desaparición de un cátodo picado,
endurecido; pero si la desaparición de tales submicroprotuberancias era
responsable de la modificación observada de la función de trabajo de cátodo,
uno también tendría que postular así la existencia de un mecanismo para la
regeneración de microbrusquedad (p.ej .. crecimiento de punta) en el ánodo, a
fin de explicar la emisión aumentada observada sobre la nueva inversión de
cátodo. Además, esta regeneración
tendría que ser activamente promovida por la operación con la polaridad
invertida, y este es problemático. El enfoque del campo deformado o ampliado
sobre inclusiones alumina en electrodos de hierro puros ha sido demostrado para
degradar el voltaje de avería para la emisión de campaña, pero el efecto era
mayor para partículas microscópicas más grandes. Si debiéramos aplicar este
concepto a nuestro trabajo, esto requeriría la existencia de heterogeneidades
microscópicas abundantes de modo inconfundible en las superficies de electrodo
cuasi homogéneas empleadas, que no observamos; al contrario, su ausencia
sugiere que la microbrusquedad responsable de la emisión de PAGD de campaña
baja sea submicroscópica, o que la deformación de campaña responsable de sacar
el PAGD es independiente de la presencia de estas protuberancias. Esta última
posibilidad debe ser tomada tanto más seriamente, en la luz del hecho que el
funcionamiento de PAGD es capaz de cubrir la superficie entera de un emisor con
cráteres.
Mientras que los potenciales de descarga
observados en el PAGD han sido mostrados para ser relativamente independientes
de la clase del presente de gas, hay un efecto de gas en el fenómeno PAGD, en
particular en lo que concierne su frecuencia, observada cuando el mismo cátodo
"agotado" era capaz de precios de emisión mucho más altos cuando
expuesto al argón, que airearse. Utilizando la técnica del chisporroteo de
tendencia, ha sido demostrado que el número de precio colisiones simétricas (el
dependiente sobre el grosor de vaina d y el ión quiere decir el camino libre)
en la vaina plasma, que son responsables de la energía inferior picos
secundarios en la distribución de energía de ión N (E), en presiones de 0.2
Torr, es considerablemente mayor en el argón que en mezclas de nitrógeno de
argón, y así que, en estas condiciones, sobre todo Ar+ y Ar++ los iones afectan el electrodo
negativamente influido. En el no equilibrio descargas de RF, las mayores
densidades de ión también han sido alcanzadas con el argón, que con el aire. Con
respecto a emisiones de campaña, uno esperaría un efecto de gas sólo en cuanto
a cambios en condiciones superficiales, aunque tales estudios hayan mostrado
efectos contradictorios de argón sobre la función de trabajo de cátodo.
En la luz del anterior, y dado que el PAGD es una
descarga de emisión y no una descarga que chisporrotea en sí, en el sentido
estricto, podemos concebir el papel de átomos de gas inertes en el aumento,
como comparado airearnos o nitrógeno, la distribución de densidad de energía de
ión en el interfaz de punto de cátodo PAGD con el cátodo revisten al emisor, y
así sacan precios de emisión aumentados del cátodo, tirando electrones del
metal vía el efecto de campaña. Mientras este es consecuente con el concepto de
la deformación enfocada de fluctuaciones de campo de precio espacial que
inducen la localización de los focos de emisión, el efecto de argón puede ser
observado en el régimen PAGD sobre la variedad entera del Paschen bajo pasan la
aspiradora por la curva, y en el mediados de Cooke a la curva de vacío alta, en
campos bajos y sin influir negativo. Así, esto no es simplemente una presión
alta (ni acondicionamiento de gas) efecto, aun si el efecto de gas en cuestión
se aplica a la descripción de una subida de presión local en el interfaz de
punto de sitio/cátodo de emisión, que puede desempeñar un papel en realzar el
campo local.
Considerado juntos, los PAGD sacados por emisión
chisporroteando, el enchapado metálico observado del ánodo y el aspecto
explosivo de la descarga, sugieren la presencia de un avión a reacción del
presente de vapor metálico en la descarga y correr, al contrario del flujo
normal de iones positivos, del cátodo al ánodo. Este avión a reacción parece
tener propiedades similares al vapor de alta velocidad expulsado del cátodo en
un VAD, como primero descubierto por Tanberg con su péndulo de emisión de
campaña (Tanberg, R. (1930), "On the Cathode of an Arc Drawn in Vacuum",
Phys. Rev., 35:1080) De hecho, se conoce que el proceso de emisión de campaña alto
VAD libera, del punto de cátodo, átomos neutros con energías mucho mayores que
la energía termal de la descarga de emisión. Este fenómeno anómalo trae en
desempeñan el papel de las fuerzas de reacción de cátodo relatadas descubiertas
en descargas de arco de vacío (Tanberg, como encima, también Kobel, E. (1930),
"Pressure and High Vapour Jets at the Cathodes of a Mercury Vacuum Arc",
Phys. Rev., 36:1636), que fueron pensados ser debido al contraflujo de átomos
metálicos neutros, del cátodo en el ánodo (alegó que se espera normalmente que
iones metálicos apunten el cátodo). En unidades absolutas de los corrientes,
este fenómeno de cuadratura corriente ha sido mostrado para alcanzar, en el
régimen VAD, las proporciones de la orden de 100 x I2 (ver también los papeles de Aspden
referidos abajo).
Las interpretaciones tempranas atribuyeron este al
cátodo rebotar de <2 % de gas iones positivos plasma sacados por sustrato
que golpean el cátodo y neutralizados por precio en el proceso, pero habiendo
guardado la mayor parte de su energía termal. El Tanberg creyó en cambio que el
contraflujo de partículas neutras responsables de la fuerza de reacción de
cátodo era el cátodo sacado, con eficacia, que esto constituyó una interacción
longitudinal que actúa en dirección del avión a reacción de arco metálico. Sin
embargo, aunque las distribuciones de energía altas secundarias de átomos
neutros que emanan del cátodo no tengan energías termales, su distribución
modal hace (Davis, W. D. y Miller, H. C. (1969) J. Appl. Phys., 40:2212) además,
el contraflujo atómico anómalo principal que acompaña el flujo de electrones de
gran energía hacia el ánodo, fue mostrado masa spectrographically para
consistir predominantemente en se multiplican ionizado, iones positivamente
cobrados del metal de cátodo, más bien que átomos neutros. Si este hiciera más
fácil para abandonar la primacía del modelo que rebota, era más difícil ahora
para teóricos de emisión de campaña aceptar y explicar las energías altas
observadas (voltajes de ión superior a las caídas de voltaje de descarga) y la
multiplicidad de ionización alta asociada con estos iones positivos
contrasueltos.
Este campo de la investigación en efecto ha sido
una de las fuentes que montan de pruebas que sugieren que haya algo mal en las
leyes presentes de la electrodinámica. La aceleración anómala de iones
contrasueltos, y la energía transfiere mecanismos entre alta velocidad o
electrones "relativistas" e iones en un plasma (Sethion, J. D. et al,
"Anomalous Electron-Ion Energy Transfer in a
Relativistic-Electron-Beam-Heated Plasma" Phys. Rev. Letters, Vol. 40, No.
7, pages 451-454), en estos y otros experimentos, ha sido gloriosamente
dirigido por la teoría del físico británico y matemático, H. El Aspden, quién
primero propuso una formulación nueva de la ley general de la electrodinámica
capaz de explicar el efecto del factor de proporción de masas (M/m') en la
paralela (y revés) movimiento de acusa de masas diferentes, (Aspden, H. (1969)
"The Law of Electrodynamics", J. Franklin Inst., 287:179; Aspden, H
(1980) "Physics Unified", Sabberton Publications, Southampton,
England. o http://www.free-energy-info.com/P24.pdf). Las fuerzas anómalas que actúan en los
iones metálicos contrasueltos provendrían de su interacción de saldo con los
electrones de alta velocidad emitidos, como afirmado por la importancia
electrodinámica de su diferencial de masas. Este resulta en una asimetría
fundamental del flujo plasma entre electrodos, localizados en los interfaces
discontinuos del plasma con los electrodos, a saber, en el cátodo espacio
oscuro y en la vaina anodic: en el lado de cátodo, los electrones actúan sobre
iones, como los electrones emitidos que tienen menos que velocidades iniciales
cero, movimiento contra el flujo de ión entrante y en la paralela con el ión y
contraflujos neutros; en el lado de ánodo de la descarga, los iones positivos
que fluyen hacia el cátodo encaran principalmente el contraflujo entrante de
iones positivos y átomos neutros, cuando los electrones de alta velocidad han
transferido anormalmente su energía a contracorriente, alta velocidad, iones
metálicos catódicos. Una fuerza de
reacción de saldo así resulta en el cátodo, al cual los átomos metálicos que se
marchan imparten una fuerza de ímpetu igual, pero sentido contrario, una fuerza
que es añadida al ímpetu de cátodo generado haciendo impacto, iones positivos
sueltos normales.
Además, Aspden confirmó teóricamente la opinión
fundamental de las conclusiones experimentales de Tanberg que una fuerza
electrodinámica se manifestará a lo largo de la dirección de la descarga flujo
corriente, y así, que el contraflujo atómico es un avión a reacción metálico. Aspden
adelante demostró que esta asimetría de descargas plasma no implica ninguna
violación de los principios de conservación de la energía y cobra la
equivalencia, dado que no habrá ninguna fuerza de saldo cuando tales fuerzas
anómalas son consideradas en el contexto del sistema entero del precio que
debe, necesidad, incluir el marco electromagnético local sí mismo. Tales
descargas deben ser vistas como sistemas de energía abierta, en el saldo con su
ambiente electromagnético: su apparatuses puede constituir sistemas
materialmente cerrados o limitados, pero ellos son físicamente y con energía
abren sistemas. Trabajo corriente en la formulación de Aspden de la Ley del
Amperio indica que tanto electromagnetismo clásico como relatividad especial no
hacen caso exactamente, en el recorrido o en el plasma, las interacciones
longitudinales que coexisten con transversales. La posición de ondas de presión
longitudinales, de una naturaleza no electromagnética, ha sido antes mostrada
en electrones plasma, que no se conformaron a el Bohm y Gross mecanismo de
oscilación plasma (Pappas, P. T. (1983) "The Original Ampere Force and
Bio-Savart and Lorentz forces", I1 Nuovo Cimento, 76B:189; Looney, D. H.
and Brown, S. C. (1954) "The Excitation of Plasma Oscillations" Phys.
Rev. 93:965)
El acercamiento teórico presente al régimen nuevo
de la descarga eléctrica que hemos aislado en dispositivos especialmente
diseñados, y a sus características de arco de brillo variadas, sugiere que un
similar, del saldo el fenómeno de cuadratura corriente ocurra en el plasma de
descarga durante el campo bajo, PAGD provocado por emisión autoelectrónico, y
sea responsable del exceso observado de la energía en el sistema experimental
descrito en este informe. Claramente,
todas pruebas que hemos aducido indican que hay un componente longitudinal
poderoso a PAGD provocado por emisión, es decir que la descarga palpita la
característica de este régimen pre-VAD son aviones a reacción longitudinalmente
propulsados de electrones de alta velocidad expulsados por cátodo e iones de
alta velocidad. Hemos realizado experimentos, en el régimen PAGD de la
operación, con miembros axiales muy delgados que se doblan fácilmente cuando
colocado en el camino de la descarga, o con ruedas de pala de radiometer-tipo
de Crooke, y ambos muestran la presencia de una fuerza longitudinal neta en la
descarga plasma que actúa en dirección del ánodo, que confirma la magnitud del
contraflujo atómico (ionizado y neutro) el presente durante el PAGD, muchísimo
como el péndulo de Tanberg hizo para el VAD.
Estas observaciones también coinciden con la acción
explosiva del mecanismo de emisión, como lo hemos examinado encima. En este
contexto, dos aspectos del PAGD son notables: el hecho que un fenómeno parecido
presentar emisión ocurre en valores de campaña bajos, para electrodos de área
grandes a través de huecos grandes, y la conclusión que el PAGD debe desplegar
un contraflujo en exceso grande de, en toda la probabilidad, ambas partículas
catódicas ionizadas y neutras. A la observación de ión contribuciones
corrientes al cátodo corriente en la orden de 8 a 10 %, en VADs, le cuesta
aplicarse al mecanismo PAGD responsable de las corrientes anómalas y
contraflujos observados. De ahí,
deberíamos esperar adelante que característicamente intermitente, o cortó el
régimen corriente del PAGD, es un factor principal en la generación de energía
desproporcionadamente alta pulsos longitudinales y en el permiso de nuestro
sistema de capturar la mayor parte de la salida de energía eléctrica del
dispositivo. En toda la probabilidad, el colapso de campaña al final de descarga
favorece la colección casi integral del precio plasma, y asegura el
transduction de la mayor parte de la energía plasma del pulso (bloqueado, como
es, de la corriente atrás por el puerto de entrada al paquete de paseo) al
puerto de salida, por la paralela, puente de capacitancia asimétrico que
interfaces con el embalse de recuperación de precio (el paquete de precio). El
colapso del campo de la descarga también puede ser un factor contribuyente a la
aceleración anómala de iones, y al ánodo observado que platea el efecto.
Es igualmente posible que tales pulsos
longitudinales anormalmente grandes nunca puedan ser observables, para un
arreglo dado y escala, encima de frecuencias de umbral de la oscilación; en
este sentido, hemos presentado datos que indican que para una geometría dada,
encima de frecuencias PAGD específicas, la captura de la energía de sobra se
disminuye constantemente en la eficacia hasta que esto se cese totalmente, para
un arreglo dado. El punto en el cual
este exceso comienza a disminuirse coincide con el ajuste en de irregularidades
dependientes de frecuencia en la secuencia de descarga y, el más
importantemente, esto coincide con una reducción del pulso máximo corriente
para cada pulso de PAGD. Hemos comentado adelante que el aumento de la
frecuencia PAGD encima del punto de sobra cero, para un arreglo dado,
manipulando cualquiera de los parámetros de control de frecuencia, provoca el
resbalamiento del PAGD en un régimen VAD emplumado lleno, mientras las
corrientes de entrada enormemente aumentan y las corrientes de pico de salida
enormemente se disminuyen (a niveles de entrada máximos comparables de 10 a
15A).
La transición entre los dos modos de la descarga
provocada por emisión, PAGD y VAD, así parece estar relacionada a umbrales
ajustables en la frecuencia de las discontinuidades de emisión; en este
sentido, es bastante probable que el colapso de campaña plasma desempeña un
papel principal en regularización y optimización de las energías anómalas de
emisiones de campaña, como en el régimen PAGD. En frecuencias bajas de la
emisión de campaña baja, el régimen de emisión es muy discontinuo, diacrónico y
regular, ya que esto tiene el tiempo para extinguir totalmente la descarga; de
ahí la singularidad PAGD, en la cual las fases de cada pulso de descarga son
bien definidas y secuencial. Encima de
una frecuencia alta dada, cuando el ión y la nueva combinación de electrones
pasarán más a menudo, antes de que cada uno puede ser coleccionado en los
electrodos, la corriente de fusiones de discontinuidades emitidas en una serie
continua ruidosa, aleatoria, donde las emisiones simultáneas se hacen posibles
y el campo plasma ya no tiene el tiempo para sufrir un colapso y resolver
totalmente los pulsos longitudinales. Cualquier energía anómala generada es
reducida al mínimo entonces y atrapada en el cuerpo plasma y, en estas
condiciones, el régimen VAD finalmente se pone en. Tal modelo explicaría
fácilmente por qué los experimentos de VAD de campaña altos realizados hasta
ahora nunca han descubierto tales fuerzas anómalas extraordinariamente grandes.
Por otra parte, el aspecto cuasi coherente de la
descarga sugiere que el hueco de vacío, en el funcionamiento durante el régimen
PAGD tanto como un aislante como como un conductor con capacitative y
propiedades autoinductivas, sea periódicamente cambiado por polarisations
grandes e intensos que son resueltos por la emisión distinta de pulsos
longitudinales del cátodo. Es posible que estas oscilaciones no lineales que
resultan de depolarisation repentino del hueco de vacío por emisiones
explosivas rápidas sacadas en el foco de convección del campo deformado,
pudieran estar en la resonancia o cerca de la resonancia con la circuitería
externa, pero el efecto más aparente de aumentar la capacitancia en todos los
miembros de puente debe aumentar el avión a reacción corriente y la corriente
corriente transformada en el paquete de precio.
La variación de amplitud PAGD también presenta, después de la
discontinuidad negativa grande, una oscilación creciente en frecuencias
resonantes muy altas, que son típicas de corrientes inductivas que cortan en un
VAD, antes de que la extinción ocurra. A diferencia del caso inductivo VAD, en
ausencia de cualquier bobinas además del alambre enrollar resistencias, las
oscilaciones de relajación PAGD que siguen cada pulso sólo extinguen la
descarga cuando el potencial de voltaje de las subidas de curva de amplitud
encima del voltaje aplicado, como el potencial plasma se cae el más.
Considerando la naturaleza completamente no
inductiva del recorrido externo utilizado en muchos casos, las propiedades
inductivas en pruebas son aquellos del dispositivo de vacío sí mismo. Esto
también sugiere que, en ausencia de cualquier necesidad de un campo magnético
externo aplicado para el PAGD descarguen para ocurrir coherentemente, es
posible que la magnitud de las corrientes generara productos por sí mismo un
autocampo magnético significativo. Así, no podemos excluir la posibilidad de
una autoorganización de la descarga plasma, que, en el sentido de Prigogine,
puede constituir una estructura de dissipative (Prigogine, I. and George, C.
(1977), "New Quantisation Rules for Dissipative Systems", Int. J.
Quantum Chem., 12 (Suppl.1):177). Tal
autopedido del avión a reacción plasma PAGD es sugerido por la transición
experimentalmente observada de estos pulsos del límite saturado corriente de la
región de descarga de brillo normal, en el régimen PAGD, como una función de
aumentar corriente: puede verse que focos más pequeños de la descarga se aglutinan
discontinuamente en conos de emisión más grandes, o en aviones a reacción con
un aspecto parecido a un vórtice, cuando la entrada los alcances corrientes un
umbral dado.
Es posible que, en estas condiciones, la
distribución de los portadores de precio y sus fluctuaciones repentinas pueda
dar cualquier condición divisoria plasma estable ineficaz y provocar una
singularidad en el mecanismo de descarga; este comportamiento no lineal, juntos
con cualquier efecto automagnético, podría proporcionar la coherencia radial
del flujo plasma a lo largo del camino longitudinal de la descarga. Este
concepto es parecido a lo que ha sido propuesto para desvanecerse
periódicamente estructuras de solución mandadas a como instantons, que
representan transiciones de autoorganización entre los dos estados de un
sistema. El PAGD puede estar bien un
caso de una estructura de tipo de instanton que tiende un puente sobre el
abierto, o propicio, y el cerrado, o aislamiento, los estados del hueco de
vacío. Una formulación analítica del problema del flujo plasma del cátodo se
mancha al ánodo, que tendría las propiedades automagnéticas y que autoorganizan
en cuenta del canal plasma PAGD, sería muy difícil, dado el del saldo fuerza
longitudinal, su transferencia de energía anormal y contraflujo asociado, así
como el concurso entre collisional y cambios de inercia.
El enchapado observado en el ánodo con la mayor
probabilidad resulta del impacto de iones contrasueltos (y átomos posiblemente
neutros), mientras que picar del (en la localidad fundido) cátodo resulta de la
emisión de material metálico vaporizado y electrones, así como,
secundariamente, del bombardeo por el incidente iones positivos. La primera
acción smoothes la superficie reflejándolo (deposición de átomos sacados por
cátodo) y raspándolo, mientras que éste smoothes ello en sitios dando la vuelta
sobre concavidades y formando gotitas fundidas sobre refrigeración local,
simultáneamente poniéndolo áspero en las periferias de cráter. Uno podría pensar que este cátodo embastecerse
debería bajar el trabajo funcionan y facilitan la descarga, pero los hechos
indican que sólo la parte de enfrente debe pasar en vista de cambios del PAGD
según la naturaleza y el estado de la superficie de cátodo. Las modificaciones
observadas de la función de trabajo de electrodo para PAGD bajo paran y
devuelven la pelota la emisión debe estar así relacionada con los efectos
moleculares y los efectos de precio de las estas acciones diferentes en los dos
electrodos. Parece que para electrodos de plato paralelos grandes, los PAGD
bajo paran y devuelven la pelota la emisión es modulada en la naturaleza y, con
la mayor probabilidad, en la estructura molecular de la capa superficial
metálica del emisor.
Hemos ideado así un sistema para la captura, como
la electricidad, de la energía de pulsos longitudinales anómalamente enérgicos
secuencialmente provocados por emisiones espontáneas de electrones rápidos e
iones generados de cátodos de función de trabajo bajos, durante el campo bajo y
singularmente mezclamos el régimen PAGD de la descarga eléctrica en vacuo. Para
confirmar la susodicha interpretación del flujo anómalo en el fenómeno PAGD
observado, la composición de avión a reacción de cátodo, así como los cambios
dependientes de tiempo y dependientes de uso que ocurren en los tubos, con
presiones negativas selladas diversas y después de la sumisión a la operación
de PAGD prolongada, deben ser analizados por la espectroscopía de masas. Pase lo que pase, el presente de energía de
exceso en la fuerza contrasuelta anómala parece provenir de un mecanismo de
descarga que con eficacia saca electrones de alta velocidad y átomos
constituyentes de una superficie metálica, en campos bajos y con densidades
corrientes altas, y es modulado por una multiplicidad compleja de parámetros.
El sistema descrito parece transformar eficazmente
las discontinuidades de pulso longitudinales no lineales observadas del campo
plasma, en condiciones de la saturación corriente del cátodo, porque la
autoextinción y las propiedades autorestrictivas de la descarga permiten que la
energía del colapso de la descarga sea capturada. El diseño particular de la
circuitería, que conecta un puente de rectificación a la cuadratura de puente
asimétrica de capacitancias grandes, colocadas en la salida del generador PAGD,
permite la captura eficaz. Nuestras conclusiones constituyen pruebas asombrosas
para la opinión de Aspden de una necesidad de revisar nuestros conceptos
electrodinámicos presentes. El dual
viró el recorrido de tubo de descarga de PAGD a babor que hemos descrito son
los primeros sistemas eléctricos de los que sabemos que permiten la explotación
eficaz de fuerzas de reacción de cátodo anómalas y tienen la recuperación en
cuenta de la energía eléctrica de sistemas que exponen este efecto. Cualquier
desequilibrio aparente en la entrada de energía eléctrica al sistema y retirado
del sistema por su operador debe ser considerado en el contexto de la serie
continua entera en la cual el sistema funciona, dentro de que es esperado que
los principios aceptados del saldo de energía serán mantenidos.
Además, el sistema de conversión de energía de la
invención tiene la utilidad sustancial como un inversor eléctrico que acepta la
corriente directa, y proporciona una o varias de una salida corriente directa
en voltaje inferior y entrada de frecuencia corriente, variable más alta a
motores de corriente alterna, y, por combinaciones convenientes de sistemas de
tubo de descarga, sistemas de conversión de corriente continua a corriente
continua más flexibles.
Como una alternativa a las baterías usadas en los
experimentos descritos, un suministro de alimentación de CC puede ser utilizado
o, más ventajosamente del punto de vista de implicación de menos pérdidas de
transformación, un generador de corriente continua para proporcionar la entrada
de energía eléctrica al sistema. Cuando un motor de corriente continua puede
ser dirigido directamente de la salida rectificada del recorrido de Fig.9 en
El--E2, en el lugar de un paquete de precio de batería, los juegos de
motor/generador de corriente continua de características convenientes (en
términos de espalda E.M.F. y carga de recorrido) pueden ser usados para cobrar
las baterías del paquete de paseo, utilizando la salida PAGD rectificada para
conducir el componente de motor de corriente continua del juego. Este proporciona un simple, una solución de
paquete de batería, donde los PAGD introducidos y recorrido de salida son
eléctricamente separados por el interfaz de motor/generador de corriente
continua: el paquete de paseo está siendo descargado simultáneamente para
conducir la producción PAGD, y cobrado por la salida de generador de corriente
continua que, por su parte, está siendo conducida por la transformación
electromecánica de la salida PAGD rectificada que se acumularía típicamente a
un paquete de precio en los experimentos ya descritos. Las limitaciones
principales a tal arreglo están en la eficacia de las transformaciones de
generador y motor utilizadas.
Una fuente de corriente continua pulsada podría
ser usada para proporcionar la entrada al recorrido de apropiadamente ser
sincronizado, pero el cuidado es necesario para no interferir excesivamente con
el mecanismo autoelectrónico de las emisiones de cátodo inducidas del campo.











Patente US 5,590,031 31 de diciembre 1996 Inventors: Franklin Mead & Jack
Nachamkin
SISTEMA PARA CONVERTIR
RADIACIÓN ELECTROMAGNÉTICA
ENERGÍA A ENERGÍA ELÉCTRICA
Esta patente muestra un sistema para convertir la
Energía de Punto cero en el poder eléctrico convencional.
EXTRACTO
Un sistema es revelado para convertir el punto
cero de alta frecuencia energía de radiación electromagnética a la energía
eléctrica. El sistema incluye un par de estructuras dieléctricas que son
colocadas cerca del uno al otro y que reciben el punto cero de incidente
radiación electromagnética. Los tamaños volumétricos de las estructuras son
seleccionados de modo que ellos resuenen en una frecuencia de la radiación de incidente.
Los tamaños volumétricos de las estructuras son también ligeramente diferentes
de modo que la radiación secundaria emitida de ellos en la resonancia,
interfiera el uno con el otro produciendo una radiación de frecuencia de latido
que está en una frecuencia mucho inferior que aquella de la radiación de
incidente y que es dócil con la conversión a la energía eléctrica. Una antena
recibe la radiación de frecuencia de latido. La radiación de frecuencia de
latido de la antena es transmitida a un convertidor vía un conductor o guía de
ondas y convertida a la energía eléctrica que tiene un voltaje deseado y forma
de onda.
US Patente Refs:
3882503 May.,
1975 Gamara 343/100.
4725847 Feb.,
1988 Poirier 343/840.
5008677 Apr.,
1991 Trigon et al. 342/17.
DESCRIPCIÓN
FONDO DE LA INVENCIÓN
La invención está relacionada generalmente con la
conversión de la energía de radiación electromagnética a la energía eléctrica,
y, más en particular, a la conversión de amplitudes de banda de frecuencia
altas del espectro de un tipo de radiación conocida como punto cero radiación
electromagnética a la energía eléctrica.
La existencia de punto cero radiación
electromagnética fue descubierta en 1958 por el físico holandés M. J. Sparnaay.
Sr. Sparnaay siguió los experimentos realizados por Hendrik B. G. Casimir en
1948 que mostró la existencia de una fuerza entre dos platos paralelos no
cargados que provinieron de la radiación electromagnética que rodea los platos
en un vacío. Sr. Sparnaay descubrió que las fuerzas que actúan en los platos
provinieron no de la radiación sólo termal sino también de otro tipo de la
radiación ahora conocida como la radiación de punto cero electromagnética
clásica. Sr. Sparnaay determinó que no
sólo hizo el punto cero la radiación electromagnética existe en un vacío sino
también que esto persistió hasta en una temperatura del cero absoluto. Como
esto existe en un vacío, la radiación de punto cero es homogénea e isotropic
así como ubicua. Además, ya que la radiación de punto cero es también invariante
con respecto a la transformación Lorentz, el espectro de radiación de punto
cero tiene la característica que la intensidad de la radiación en cualquier
frecuencia es proporcional al cubo de aquella frecuencia. Por consiguiente, la
intensidad de la radiación aumenta sin el límite como los aumentos de
frecuencia que causan una densidad de energía infinita para el espectro de
radiación. Con la introducción de la radiación de punto cero en la teoría de
electrones clásica, un vacío en una temperatura del cero absoluto es ya no
considerado vacío de todos los campos electromagnéticos. En cambio, el vacío es considerado ahora como
lleno de campos al azar fluctuantes que tienen el espectro de radiación de
punto cero. Las características especiales de la radiación de punto cero que
son que esto tiene una densidad de energía prácticamente infinita y que es
ubicuo (hasta presente en el espacio exterior) lo hacen muy deseable como una
fuente de energía. Sin embargo, porque las densidades de energía altas existen
en frecuencias de radiación muy altas y porque los métodos convencionales son
sólo capaces de convertir o extraer la energía con eficacia o eficazmente sólo
en frecuencias inferiores en las cuales la radiación de punto cero tiene
densidades de energía relativamente bajas, con eficacia se ha creído dando un
toque a esta fuente de energía ser técnicas convencionales no disponibles que
usan para convertir la energía electromagnética a formas eléctricas u otras de
la energía fácilmente utilizable. Por consiguiente, punto cero energía de
radiación electromagnética que puede estar acostumbrado potencialmente al poder
arte interplanetario así como asegurar las otras necesidades de la sociedad ha
permanecido no enjaezado.
Hay muchos tipos de sistemas de arte previos que
usan una pluralidad de antenas para recibir la radiación electromagnética y
proporcionar una salida eléctrica de ellos. Un ejemplo de un sistema de arte
tan previo es revelado en Estados Unidos. Acariciar. El No 3,882,503 a Gamara.
El sistema Gamara tiene dos estructuras de antena que trabajan en el tándem y
que oscilan por medio de un motor atado a ellos a fin de modular la radiación
reflejada de las superficies de antena. Las superficies reflectantes de las
antenas también son separadas por una distancia igual a un cuarto la longitud
de onda de la radiación de incidente. Sin embargo, el sistema Gamara no
convierte la radiación de incidente a la corriente eléctrica para la conversión
del incidente radiación electromagnética a otra forma de la energía fácilmente
utilizable. Además, la talla relativamente grande de los componentes de sistema
Gamara hacen incapaz de resonar en y modular la radiación de frecuencia muy
alta.
Lo que es por lo tanto necesario es un sistema que
es capaz de convertir la frecuencia alta energía de radiación electromagnética
en otra forma de la energía que puede ser usada más fácilmente para
proporcionar el poder para transporte, calefacción, enfriándose así como varias
otras necesidades de la sociedad. Lo que también es necesario es tal sistema
que puede ser usado para proporcionar la energía de cualquier posición en la
tierra o en el espacio.
RESUMEN DE LA INVENCIÓN
Esto es un objeto de principio de la invención
presente de proporcionar un sistema para convertir la energía de radiación
electromagnética a la energía eléctrica.
Esto es otro objeto de la invención presente de
proporcionar un sistema para convertir la energía de radiación electromagnética
que tiene una frecuencia alta a la energía eléctrica.
Esto es otro objeto de la invención presente de
proporcionar un sistema para convertir el punto cero energía de radiación
electromagnética a la energía eléctrica.
Esto es otro objeto de la invención presente de
proporcionar un sistema para convertir la energía de radiación electromagnética
a la energía eléctrica que puede usado para proporcionar tal energía de
cualquier posición deseada en la tierra o en el espacio.
Esto es otro objeto de la invención presente de
proporcionar un sistema para convertir la energía de radiación electromagnética
a la energía eléctrica que tiene una forma de onda deseada y voltaje.
Esto es un objeto de la invención presente de
proporcionar un sistema miniaturizado para convertir la energía de radiación
electromagnética a la energía eléctrica a fin de realzar la utilización eficaz
de densidades de energía altas de la radiación electromagnética.
Esto es un objeto de la invención presente de
proporcionar un sistema para convertir la energía de radiación electromagnética
a la energía eléctrica que es simple en la construcción para eficacia de coste
y fiabilidad de la operación.
Esencialmente, el sistema de la invención presente
utiliza un par de estructuras para recibir el incidente radiación
electromagnética que puede propagarse por un vacío o cualquier otro medio en el
cual las estructuras de recepción pueden ser apropiadamente localizadas. El
sistema de la invención presente es expresamente diseñado para convertir la
energía de punto cero radiación electromagnética; sin embargo, esto también
puede ser usado para convertir la energía de otros tipos de la radiación
electromagnética. Las estructuras de recepción son preferentemente formadas del
material dieléctrico a fin de difractar y dispersar el incidente radiación
electromagnética. Además, las estructuras de recepción son de un tamaño
volumétrico seleccionado para permitir a las estructuras resonar en una
frecuencia alta del incidente la radiación electromagnética basada en los
parámetros de frecuencia de la radiación de incidente y las características de
propagación del medio y de las estructuras de recepción. Ya que la radiación de
punto cero tiene la característica que sus aumentos de densidad de energía como
sus aumentos de frecuencia, las mayores cantidades de la energía
electromagnética están disponibles en frecuencias más altas. Por consiguiente,
el tamaño de las estructuras son preferentemente miniaturizados a fin de
producir mayores cantidades de la energía de un sistema localizado dentro de un
espacio o el área de un tamaño dado. En este aspecto, más pequeño el tamaño de
las estructuras de recepción, mayor la cantidad de energía que puede ser
producida por el sistema de la invención presente.
En la resonancia, las deformaciones materiales
electromagnético inducidas de las estructuras de recepción producen campos
secundarios de la energía electromagnética de allí que puede tener densidades
de energía evanescentes varias veces aquella de la radiación de incidente. Las
estructuras son de tamaños diferentes de modo que los campos secundarios que se
levantan de allí sean de frecuencias diferentes. La diferencia en el tamaño
volumétrico es muy pequeña de modo que la interferencia entre los dos campos de
radiación emitidos, y las estructuras de recepción en las dos frecuencias
diferentes produzca una radiación de frecuencia de latido que tiene una
frecuencia mucho inferior que la radiación de incidente. La radiación de
frecuencia de latido preferentemente está en una frecuencia que es
suficientemente baja que puede ser relativamente fácilmente convertido a la
energía eléctrica utilizable. En contraste, la radiación de punto cero de
incidente tiene sus densidades de energía altas deseables en frecuencias que
son tan altas que los sistemas convencionales para convertir la radiación a la
energía eléctrica no pueden tan convertir con eficacia o eficazmente la energía
de radiación o simplemente no pueden ser usados para convertir la energía de
radiación por otros motivos.
El sistema de la invención presente también
incluye una antena que recibe la radiación de frecuencia de latido. La antena
puede ser una antena metálica convencional como un lazo o el tipo de dipolo de
la antena o una estructura de cavidad rf que parcialmente encierra las
estructuras de recepción. La antena alimenta la energía de radiación a un
conductor eléctrico (en caso de un dipolo convencional o el tipo comparable de
la antena) o a una guía de ondas (en caso de una estructura de cavidad rf). El
conductor o la guía de ondas alimentan la corriente eléctrica (en caso del
conductor eléctrico) o la radiación electromagnética (en caso de la guía de
ondas) a un convertidor que convierte la energía recibida a la energía
eléctrica útil. El convertidor preferentemente incluye un recorrido que
sintoniza o el dispositivo comparable de modo que esto pueda recibir con
eficacia la radiación de frecuencia de latido. El convertidor puede incluir un
transformador para convertir la energía a tener corriente eléctrico un voltaje
deseado. Además, el convertidor también puede incluir un rectificador para convertir
la energía a tener corriente eléctrico una forma de onda deseada.
BREVE DESCRIPCIÓN DE LOS DIBUJOS

Fig.1 es una vista de
plan de las estructuras de recepción y la antena de una primera encarnación del
sistema de la invención presente con una vista esquemática del conductor y
convertidor de eso y también exposición de la primaria de incidente y emitió la
radiación electromagnética secundaria.

Fig.2 es una vista
delantera de las estructuras de recepción, antena y guía de ondas de una
segunda encarnación del sistema de la invención presente con una vista
esquemática del convertidor de eso y también exposición de la primaria de
incidente y emitió la radiación electromagnética secundaria.

Fig.3 es una vista de
perspectiva de las estructuras de recepción, antena y guía de ondas de la
segunda encarnación mostrada en Fig.2 con una vista esquemática del convertidor
de eso y también exposición de la primaria de incidente y radiación
electromagnética secundaria emitida.

Fig.4 es una vista frontal
del sustrato y una pluralidad de pares de las estructuras de recepción y una
pluralidad de antenas de una tercera encarnación del sistema de la invención
presente con una vista esquemática del conductor y convertidor de eso y también
exposición de la primaria de incidente y emitió la radiación electromagnética
secundaria.

Fig.5 es una vista
superior de algunos componentes de la tercera encarnación del sistema de la
invención presente mostrando a dos de la pluralidad de pares de recibir
estructuras y dos de la pluralidad de antenas montadas en el sustrato.

Fig.6 es un diagrama
de una estructura de recepción del sistema de la invención presente mostrando a
un incidente onda plana electromagnética que afecta a la estructura de
recepción e ilustración de las direcciones de los vectores de campo magnético y
eléctrico de eso.

Fig.7 es un diagrama
de un sistema de coordenada esférico como usado en las fórmulas utilizadas en
el sistema de la invención presente.

Fig.8 es un gráfico
mostrando a un parámetro rho imaginario trazado contra un verdadero parámetro
rho que ilustra los valores de eso en la resonancia así como valora de eso en
además de la resonancia.

Fig.9 es un gráfico
mostrando a una porción de la representación gráfica mostrada en Fig.8 que
ilustra los valores de rho verdaderos e imaginarios en o cerca de una
resonancia sola.
DESCRIPCIÓN DETALLADA DE LA ENCARNACIÓN
PREFERIDA
Respecto a los dibujos, una primera encarnación de
la invención presente es generalmente designada por el número 10. El sistema 10
incluye un primer y segundo medio para recibir 12 y 14 incidente radiación
electromagnética 16. Los medios para recibir 12 y 14 son preferentemente un par
de estructuras esféricas 12 y 14 que son preferentemente formados de un material
dieléctrico. O bien, las esferas 12 y 14 pueden ser estructuras cúbicas o
cualquier otra forma conveniente. Las esferas 12 y 14 pueden ser montadas en
una fundación conveniente por cualquier medio de montaje conveniente (no
mostrado), o las esferas 12 y 14 pueden ser suspendidas de una fundación
conveniente por cualquier medio de suspensión conveniente (no mostrado). Las
esferas 12 y 14 son preferentemente formadas de un material dieléctrico. Las
esferas dieléctricas 12 y 14 dispersan y concentran ondas electromagnéticas. En
frecuencias muy bruscamente definidas, las esferas 12 y 14 tendrán resonancias
en donde las densidades de energía interna pueden ser cinco órdenes de la
magnitud más grande que la densidad de energía del incidente campo electromagnético
que conduce las esferas 12 y 14. En la
resonancia, las tensiones electromagnéticas, equivalente con presiones
proporcionales a la densidad de energía, pueden causar la deformación material
de las esferas 12 y 14 que producen un campo electromagnético secundario. Las
esferas 12 y 14 son preferentemente colocadas proximal el uno al otro, como
mostrado en Fig.1. Aunque la proximidad de las esferas el uno al otro afecte
negativamente las resonancias, "Q" muy alto s de las resonancias de
aislar-esfera causa tal adverso afectan ser relativamente pequeño. Sin embargo,
la proximidad de las esferas 12 y 14 permite que las esferas se relacionen
electromecánicamente que aumenta la magnitud de la radiación secundaria emitida
de ellos.
El incidente de radiación electromagnético sobre
las esferas 12 y 14 que conduce las esferas a la resonancia es preferentemente
la radiación de punto cero 16. Sin embargo, otros tipos de la radiación
electromagnética también pueden ser usados para conducir las esferas 12 y 14,
de ser deseados.
El efecto de una esfera dieléctrica como 12 o 14
en un incidente radiación electromagnética como una onda plana de eso es
mostrado en Fig.6. La onda plana se propaga en la dirección de eje z y es
difractada por la esfera 12 causar dispersar de eso. Este dispersar es
comúnmente conocido como Mie dispersarse. La onda de radiación de incidente
tiene un componente de vector eléctrico que es en línea recta polarizado en la
dirección de eje x y un componente de vector magnético que es en línea recta
polarizado en la dirección de eje y.
Un incidente de onda electromagnético sobre una
estructura produce una oscilación forzada de gastos libres y ligados en synch
con el campo electromagnético primario del incidente onda electromagnética. Los
movimientos de los gastos producen un campo electromagnético secundario tanto
dentro como fuera de la estructura. La radiación electromagnética secundaria
que comprende este campo electromagnético secundario es mostrada en Fig.1 y
designada por los números 18 y 20. Una antena que es mostrada simplemente como
una antena de lazo, pero también puede ser un dipolo o cualquier otro tipo
conveniente de la antena, también es mostrada en Fig.1 y designada por el
número 22component que es en línea recta polarizado en la dirección de eje y. Las interacciones mutuas no lineales de las
esferas producen la interferencia entre la radiación electromagnética
secundaria 18 y 20 productos una radiación de frecuencia de latido 24 que está
preferentemente en una frecuencia mucho inferior que la radiación primaria 16. Esto
es esta radiación de frecuencia de latido 24 que es deseado para la conversión
en la energía eléctrica porque preferentemente es dentro de la variedad de
frecuencia de la radiación rf que puede ser convertida en la energía eléctrica
por sistemas generalmente convencionales. Así, la radiación 24 recibido por la
antena 22 es alimentada vía un conductor eléctrico 26 a un medio para convertir
la radiación de frecuencia de latido 24 a la energía eléctrica. Este significa
para la conversión es designado por el número 28 y preferentemente incluye un
condensador que sintoniza 30 y un transformador 32 y un rectificador
(preferentemente un diodo) 34. En vez de la inclusión del condensador 30,
transformador 32 y rectificador 34, el convertidor 28 puede incluir o bien a un
receptor de radiofrecuencia de cualquier tipo conveniente.
El campo consiguiente en cualquier punto es la
suma de vector de los campos primarios y secundarios. Para las ecuaciones que
siguen, la estructura que recibe la onda de avión de incidente es una esfera de
radio tener una constante de propagación k1 colocado en un infinito, medio
homogéneo que tiene una constante de propagación k2. La onda de avión de
incidente se propaga en la dirección de eje z y es como mostrada en Fig.6. El sistema de coordenada esférico usado para
el vector la onda esférica funciona es mostrado en Fig.7.
Nota: Cuando esta patente contiene tantos
carácteres de teclado no estándar, el resto de este documento es producido
usando imágenes directas del texto original.
![]()
![]()
![]()













![]()



![]()
![]()
![]()
















![]()

![]()







Patente US 4,936,961 26 de junio 1990 Inventor: Stanley A. Meyer
MÉTODO PARA LA PRODUCCIÓN DE UN
GAS DE COMBUSTIBLE
Por favor note que este es un extracto expresado
con otras palabras de esta patente. Esto describe uno de los métodos que Stan
solía partir el agua en hidrógeno y oxígeno usando muy bajo niveles del poder
de entrada.
OBJETOS DE LA INVENCIÓN
Esto es un objeto de la invención de proporcionar
una célula de combustible y un proceso en el cual las moléculas del agua son
divididas abajo en gases de oxígeno e hidrógeno, y otro antes disuelto dentro
del agua es producido. Como usado aquí el término "célula de
combustible" se refiere a una unidad sola de la invención que comprende
una célula de condensador de agua, como más adelante explicado, que produce el
gas de combustible de acuerdo con el método de la invención.
BREVE DESCRIPCIÓN DE LOS DIBUJOS:

Fig.1 ilustra
un recorrido útil en el proceso.

Fig.2 muestra
una perspectiva de un elemento de "condensador de agua" usado en el
recorrido de célula de combustible.

Figs. 3A a 3F
son ilustraciones que representan las bases teóricas para los fenómenos
encontrados durante la operación de la invención aquí.
DESCRIPCIÓN DE EMBODIEMENT PREFERIDO
En resumen, la invención es un método de obtener
la liberación de una mezcla de gas incluso el hidrógeno en el oxígeno y otros
gases disueltos antes entrampados en agua, del agua que consiste en:
(a) El suministro de
un condensador, en el cual el agua es incluido como un líquido dieléctrico
entre platos condensador, en un recorrido de estárter de cobro resonante que
incluye una inductancia en serie con el condensador;
(b) Sometimiento del
condensador a una pulsación, voltaje eléctrico unipolar para y devuelve la
pelota en que la polaridad no pasa más allá de una tierra arbitraria, por lo
cual las moléculas de agua dentro del condensador son sujetadas a un precio de
la misma polaridad y las moléculas de agua son hinchadas por su sometimiento a
fuerzas polares eléctricas;
(c) Adelante
sujetando en el condensador dicho al campo eléctrico dicho que pulsa para
conseguir una frecuencia de pulso tal que el campo eléctrico que pulsa induce
una resonancia dentro de la molécula de agua;
(d) Siguiendo la
aplicación de la frecuencia que pulsa a la célula condensador después de que la
resonancia ocurre de modo que el nivel de energía dentro de la molécula sea
aumentado en pasos incrementales que caen en cascada en la proporción al número
de pulsos;
(e) Manteniendo el
precio del condensador durante la aplicación del campo que palpita, por lo cual
la vinculación co-valent eléctrica de los átomos de oxígeno e hidrógeno dentro
de las moléculas es desestabilizada de modo que la fuerza del campo eléctrico
aplicado, cuando la fuerza es eficaz dentro de la molécula, excede la fuerza de
vinculación de la molécula, y el hidrógeno y los átomos de oxígeno son
liberados de la molécula como gases elementales; y
(f) Recogimiento de
los gases de oxígeno e hidrógeno, y cualquier otro gas que fue disuelto antes
dentro del agua, y descarga de los gases tranquilos como una mezcla de gas de
combustible.
El proceso sigue la secuencia de pasos mostrados
en Tabla siguiente 1 en que las moléculas de agua son sujetadas al aumento de
fuerzas eléctricas. En un estado ambiental, las moléculas de agua al azar
orientadas son alineadas con respecto a una molécula orientación polar.
Ellos son siguientes, ellos mismos polarizados
"y alargados" por la aplicación de un potencial eléctrico al grado
que covalent la vinculación de la molécula de agua es tan debilitado que los
átomos se disocian y la molécula divide abajo en hidrógeno y oxígeno
componentes elementales.
La ingeniería de parámetros de diseño basados en
principios teóricos conocidos del recorrido eléctrico determina los niveles incrementales
de eléctrico y la entrada de energía de onda requerida producir la resonancia
en el sistema por lo cual el gas de combustible comprendido de una mezcla de
hidrógeno, oxígeno, y otros gases como el aire fue disuelto antes dentro del agua,
es producido.
TABLA 1
----------------------------------------------------------------------------------------------------------------------------
Pasos de Proceso:
La secuencia del estado relativo de la molécula de agua y/o átomos
hydrogen/oxygen/otros átomos:
----------------------------------------------------------------------------------------------------------------------------
A. (estado
ambiental) arbitrario
B.
Alineación de campos polares
C.
Polarisation de molécula
D.
Elongación molecular
E.
Liberación de átomo por avería de bono de covalent
F.
Liberación de gases
----------------------------------------------------------------------------------------------------------------------------
En el proceso, el punto de la liberación de gas
óptima es alcanzado en una resonancia de recorrido. El agua en la célula de
combustible es sujetado a una pulsación, campo eléctrico polar producido por el
recorrido eléctrico por lo cual las moléculas de agua son hinchadas por razones
de su sometimiento a fuerzas polares eléctricas de los platos condensador. La
frecuencia polar que pulsa aplicada es tal que el campo eléctrico que pulsa
induce una resonancia en la molécula. Un efecto de cascada ocurre y el nivel de
energía total de moléculas de agua específicas es aumentado en caída en
cascada, pasos incrementales. El
hidrógeno y oxígeno los gases atómicos, y otros componentes de gas antes
entrampados como gases disueltos en el agua, son liberados cuando la energía
resonante excede el covalent que une la fuerza de la molécula de agua. Un
material de construcción preferido para los platos condensador es el T304-grado
acero inoxidable que es no sustancias químicas reactivas con el agua, hidrógeno, u oxígeno. Un material
eléctricamente propicio que es inerte en el ambiente fluido es un material
deseable de la construcción para los platos de campaña eléctricos "del
condensador de agua" empleado en el recorrido.
Una vez provocado, la salida de gas es controlable
por la atenuación de parámetros operacionales. Así, una vez que la frecuencia
de resonancia es identificada, variando el voltaje de pulso aplicado a la
asamblea de célula de combustible de agua, la salida de gas es variada. Variando
la forma de pulso y/o amplitud o secuencia de tren de pulso de la inicial que
pulsa la fuente de onda, la salida de gas final es variada. La atenuación de la
frecuencia de campo de voltaje en la forma de Enc./Desc. pulsos igualmente
afecta la salida.
El aparato total así incluye un recorrido
eléctrico en el cual un condensador de agua que tiene una propiedad dieléctrica
conocida es un elemento. Los gases de combustible son obtenidos del agua por la
disociación de la molécula de agua. Las
moléculas de agua son partidas en
elementos atómicos componentes (hidrógeno y gases de oxígeno) por un proceso de
estímulo de voltaje llamó el proceso de polarisation eléctrico que también
libera gases disueltos entrampados en el agua.
Del contorno de fenómenos físicos asociados con el
proceso descrito en Tabla 1, la base teórica de la invención considera los
estados respectivos de moléculas y gases e iones sacados del agua líquido. Antes del estímulo de voltaje,
las moléculas de agua son al azar
dispersadas en todas partes del agua en un contenedor. Cuando un tren de pulso
de voltaje unipolar como mostrado en Figs.3B a 3F is aplicado a platos
condensador positivos y negativos, se induce un potencial de voltaje creciente
en las moléculas en un lineal, paso como el cobro del efecto. El campo
eléctrico de las partículas dentro de un volumen del agua incluso los aumentos
de platos de campaña eléctricos de un estado de energía bajo a un estado de
energía alto sucesivamente es una manera de paso después de cada tren de pulso
como ilustrado figuradamente en las pinturas de Figs.3A a 3F. El potencial de
voltaje creciente es siempre positivo en la relación directa al potencial de
toma de tierra negativo durante cada pulso. La polaridad de voltaje en los
platos que crean los campos de voltaje permanece la constante aunque el precio
de voltaje aumente. El voltaje positivo y negativo "zonas" es así
formado simultáneamente en el campo eléctrico de los platos condensador.
En la primera etapa del proceso descrito en Tabla
1, porque la molécula de agua
naturalmente expone campos eléctricos de enfrente en una configuración
relativamente polar (los dos átomos de hidrógeno son positivamente
eléctricamente cobrados con relación al átomo de oxígeno negativo
eléctricamente cargado), las causas de pulso de voltaje al principio al azar
orientadas moléculas de agua en el estado líquido para girar y orientarse en
cuanto a postes positivos y negativos de los campos de voltaje aplicados. Los
átomos de hidrógeno positivos eléctricamente cargados de la molécula de agua
dicha son atraídos a un campo de voltaje negativo; mientras, al mismo tiempo,
los átomos de oxígeno negativos eléctricamente cargados de la misma molécula de
agua son atraídos a un campo de voltaje
positivo. Incluso una diferencia de potencial leve aplicada a platos inertes,
propicios de una cámara de contención que forma un condensador iniciará la
orientación atómica polar dentro de la molécula de agua basada en diferencias
de polaridad.
Cuando la diferencia de potencial aplicó causas
las moléculas de agua orientadas para alinearse entre los platos propicios,
pulsando causas la intensidad de campo de voltaje para ser aumentada de acuerdo
con Fig.3B. Cuando la alineación de molécula adicional ocurre, el movimiento
molecular es dificultado. Como los átomos de hidrógeno positivamente cargados
de moléculas alineadas dichas son atraídos en una dirección enfrente de los
átomos de oxígeno negativamente cargados, una alineación de precio polar o la
distribución ocurren dentro de las moléculas entre zonas de voltaje dichas,
como mostrado en Fig.3B. Y como el nivel de energía de los átomos sujetados a
aumentos de pulsación resonantes, las moléculas de agua inmóviles se hacen
alargó como mostrado en Fig.3C y Fig.3D. Los núcleos eléctricamente cargados y
los electrones son atraídos hacia el equilibrio de enfrente eléctricamente
cargado de la molécula de agua.
Cuando la molécula de agua es expuesta adelante a
una diferencia de potencial creciente que resulta del cobro de paso del
condensador, la fuerza eléctrica de la atracción de los átomos dentro de la
molécula a los platos condensador de la cámara también aumentan en la fuerza. Como
consiguiente, el covalent que une entre cual forma la molécula es
debilitada---y por último terminada. El electrón negativamente cargado es
atraído hacia los átomos de hidrógeno positivamente cargados, mientras al mismo
tiempo, los átomos de oxígeno negativamente cargados repelen electrones.
En una explicación más específica de la acción
"subatómica" ocurrir en el agua abastece de combustible la célula, se
conoce que el agua natural es un líquido
que tiene una constante dieléctrica de 78.54 en 20 grados C. y 1 presión de
atmósfera. [Handbook of Chemistry & Physics, 68th ed., CRC
Press(Boca Raton, Florida (1987-88)), Section E-50. H20(water)].
Cuando un volumen de agua es aislado y platos
eléctricamente propicios, que son por medios químicos inertes en agua y son
separados por una distancia, son sumergidos en el agua, un condensador es formado, determinando
una capacitancia por el área superficial de los platos, la distancia de su
separación y la constante dieléctrica de agua.
Cuando las moléculas agua son expuestas al voltaje
en una corriente restringida, el agua toma un precio eléctrico. Según las leyes
de la atracción eléctrica, las moléculas se alinean según campos de polaridad
positivos y negativos de la molécula y el campo de alineación. Los platos del
condensador constituyen como el campo de alineación cuando un voltaje es
aplicado.
Cuando un precio es aplicado a un condensador, el
precio eléctrico del condensador iguala el precio de voltaje aplicado; en un
condensador agua, la propiedad dieléctrica de agua resiste al flujo de amperios
en el recorrido, y la molécula agua sí mismo, porque esto hace formar campos de
polaridad por la relación de hidrógeno y oxígeno en el bono de covalent, y
propiedad dieléctrica intrínseca, se hace la parte del recorrido eléctrico,
análogo "a un microcondensador" dentro del condensador definido por
los platos.

En el Ejemplo de un recorrido de célula de
combustible de Fig.1, un condensador agua es incluido. El aumento bobina es
formado en un corazón toroidal convencional formado del material impulsado de
un ferromagnético comprimido que no se hará permanentemente magnetizado, como
el que tiene marca registrada "Ferramic 06# "Permag" polvo como
descrito en Siemens Ferrites Catalogue, CG-2000-002-121, (Cleveland, Ohio) No. F626-1205".
El corazón es 1.50 pulgadas en el diámetro y 0.25 pulgadas en el grosor. Una
primaria bobina de 200 vueltas de 24 alambre de cobre de medida es
proporcionada y bobina de 600 vueltas de 36 alambre de medida comprende la
cuerda secundaria. (1 pulgadas = 25.4
mm).
En el recorrido de Fig.1, el diodo es un 1N1198
diodo que actúa como un diodo obstructor y un interruptor eléctrico que permite
el flujo de voltaje en una dirección sólo. Así, el condensador nunca es
sujetado a un pulso de la polaridad inversa.
La primaria bobina del toroid es sujeta a un pulso
de ciclo de deber de 50 %. El toroidal que pulsa bobina proporciona un aumento
de voltaje del generador de pulso superior a cinco veces, aunque la cantidad
relativa del aumento sea determinada por criterios preseleccionados para una
aplicación particular. Cuando el pulso elevado entra primer inductor (formado
de 100 vueltas de 24 medida ponen instalación eléctrica 1 pulgada en el
diámetro), un campo electromagnético es formado alrededor del inductor, el
voltaje es apagado cuando el pulso se termina, y el campo sufre un colapso y
produce otro pulso de la misma polaridad es decir, otro pulso positivo es
formado donde el ciclo de deber de 50 % fue terminado. Así, una doble
frecuencia de pulso es producida; sin embargo, en el tren de pulso de pulsos
unipolares, hay un breve tiempo cuando los pulsos no están presentes.
Siendo tan sujetado a pulsos eléctricos en el recorrido
de Fig.1, agua encajonado en el volumen que incluye los platos condensador toma
un precio eléctrico que es aumentado por un paso que cobra el fenómeno que
ocurre en el condensador agua. El voltaje continuamente aumenta (a
aproximadamente 1000 voltios y más) y las moléculas agua comienza a alargar.
Como un potencial de voltaje aplicado a un
condensador puede realizar el trabajo, más alto el voltaje más alto el
potencial de voltaje, más trabajo es realizado por un condensador dado. En un
condensador óptimo que es totalmente no propicio, el cero (0) el flujo
corriente ocurrirá a través del condensador. Así, en vista de un recorrido
condensador idealizado, el objeto del recorrido condensador agua es prevenir el
flujo de electrones por el recorrido, es decir como ocurre por flujo de
electrones o salida por un elemento resistivo que produce el calor
El tren de pulso es apagado entonces; el voltaje a
través del condensador agua se cae hasta un total del precio que las moléculas
agua han tomado, es decir, el voltaje es mantenido a través del condensador
cargado. El tren de pulso es el vuelto a aplicar. La salida eléctrica en el
agua ocurrirá, sin embargo, debido a alguna conductividad residual e impurezas
o iones que pueden estar por otra parte presentes en el agua. Así, el
condensador agua es preferentemente por medios químicos inerte. Un electrólito
no es añadido al agua.
En el baño agua aislado, la molécula agua toma el
precio, y los aumentos de precio. El objeto del proceso es apagar la
vinculación de covalent de la molécula agua e interrumpir la fuerza subatómica,
es decir la fuerza eléctrica o la fuerza electromagnética, que liga los átomos
de oxígeno e hidrógeno para formar una molécula de modo que el hidrógeno y el
oxígeno se separen.
Como un electrón sólo ocupará una cierta cáscara
de electrones (las cáscaras son conocidas) el voltaje aplicado al condensador
afecta las fuerzas eléctricas inherentes en el bono de covalent. A consecuencia
del precio aplicado por los platos, la fuerza aplicada se hace mayor que la
fuerza de los bonos de covalent entre el átomo de la molécula agua; y la
molécula agua se hace alargó. Cuando este pasa, la proporción de propiedad
compartida de las cáscaras de electrones es modificada.
En el proceso, los electrones son extraídos del
baño agua; los electrones no son consumidos, ni son electrones introducidos en
el baño agua por el recorrido cuando los electrones son convencionalmente
introducidos en como el proceso de electrólisis. Allí puede ocurrir sin embargo
una salida corriente por el agua. Aquellos átomos de hidrógeno electrones
ausentes se hacen neutralizados; los átomos son liberados del agua. Los átomos
cargados y los electrones son atraídos a las zonas de voltaje de polaridad de
enfrente creadas entre los platos condensador. Los electrones antes compartidos
por átomos en el agua covalent bono son reasignados tal que los gases
elementales neutros son liberados.
En el proceso, la resonancia eléctrica puede ser
alcanzada en todos los niveles del potencial de voltaje. El recorrido total es
caracterizado como "un recorrido" de estárter de cobro resonante que
es un inductor en serie con un condensador que produce un recorrido resonante. [SAMS
Modern Dictionary of Electronics, Rudolf Garff, copyright 1984, Howard W. Sams &
Co. (
Como notado al principio, la capacitancia depende
de las propiedades dieléctricas del agua y el tamaño y la separación de los
elementos propicios que forman el condensador agua.
EJEMPLO 1
En un ejemplo del recorrido de Fig.1 (en que otras
especificaciones de elemento de recorrido son proporcionadas encima), dos
cilindros de 4 pulgadas de largo concéntricos formaron el condensador agua de
la célula de combustible en el volumen de agua. El cilindro exterior era 0.75
pulgadas en el diámetro exterior; el cilindro interior era 0.5 pulgadas en el
diámetro exterior. El espaciado del exterior del cilindro interior a la
superficie interior del cilindro exterior era 0.0625 pulgadas. La resonancia en
el recorrido fue conseguida en 26 voltios el pulso aplicado a la primaria
bobina del toroid en 0 kHz (mis-mecanografía sospechada para 10 kHz), y las
moléculas agua disociadas en hidrógeno elemental y oxígeno y el gas liberado de
la célula de combustible comprendió una mezcla de hidrógeno, oxígeno de la
molécula agua, y gases antes disueltos en el agua como los gases atmosféricos u
oxígeno, nitrógeno, y argón.
En el alcanzamiento de la resonancia en cualquier
recorrido, cuando la frecuencia de pulso es ajustada, el flujo de amperios es
reducido al mínimo y el voltaje es maximizado a un pico. El cálculo de la
frecuencia de resonancia de un recorrido total es determinado por medios
conocidos; las cavidades diferentes tienen una frecuencia diferente de la
persona a cargo de resonancia en parámetros del dieléctrico agua, platean
tamaño, configuración y distancia, inductores de recorrido, y otros por el
estilo. El control de la producción de gas de combustible es determinado por la
variación del período de tiempo entre un tren de pulsos, amplitud de pulso y
tamaño de plato condensador y configuración, con ajustes de valor
correspondientes a otros componentes de recorrido.
El brazo de paco en el segundo conductor templa el
recorrido y acomoda a contaminantes en agua de modo que el precio siempre sea
aplicado al condensador. El voltaje aplicado determina el precio de avería de
la molécula en sus componentes atómicos. Como agua en la célula es consumido,
es sustituido por cualquier medio apropiado o sistema de control.
Patente US 4,389,981 28 de junio 1983 Inventor: Stanley A. Meyer
SISTEMA DE INYECTOR DE GAS DE HIDRÓGENO PARA MOTORES DE COMBUSTIÓN INTERNOS
Por favor note que este es un extracto expresado
con otras palabras de esta patente. Esto describe un método para usar gases de
oxígeno e hidrógeno para abastecer de combustible un motor de vehículo estándar.
EXTRACTO
Este es un sistema y el aparato para entremezclar
controlado de un gas de hidrógeno volátil con el oxígeno y otro no combustible
gasses en un sistema de combustión. En un arreglo preferido la fuente de gas
volátil es una fuente de hidrógeno, y el no combustible gasses es los gases de
combustión gasses del sistema de combustión en un arreglo de lazo cerrado. La estructura
específica para la mezcla controlada del gasses, el control de flujo de
combustible, y seguridad es revelada.
REMISIONES Y FONDO
Allí es revelado en el mi No 802,807 Consecutivo
de aplicación evidente estadounidense co-pendiente archivado el 16 de
septiembre de 1981 para un Generador de hidrógeno, un sistema de generación que
convierte agua en hidrógeno y oxígeno gasses. En aquel sistema y método los
átomos de hidrógeno son disociados de una molécula agua por la aplicación de un
no regulado, no filtrado, poder bajo, voltaje corriente directo potencial
eléctrico aplicado a dos platos metálicos similares que se no oxidan y tienen
agua pasando entre ellos. La acción subatómica es realzada pulsando este
voltaje de corriente continua. El aparato comprende configuraciones
estructurales en encarnaciones alternativas para segregar el gas de hidrógeno
generado del gas de oxígeno.
En mi aplicación evidente co-pendiente archivada
el 5 de mayo de 1981, el No 262,744 Consecutivo estadounidense ahora abandonó
para el Procesador De-hidrógeno-Airdation, gasses permanentes y no combustibles
son controlados en una etapa que se mezcla con un gas volátil. El hidrógeno
airdation sistema de procesador utiliza un sistema de desplazamiento de gas
mecánico rotatorio para transferir, medir, mezclar, y presurizar vario gasses. En
el proceso de transformación de gas, el aire ambiental es pasado por un sistema
de quemador de gas de llama abierto para eliminar gasses y otro presente de
sustancias. Después de esto, la mezcla de gas no combustible es refrescada,
filtrada para quitar impurezas, y mecánicamente mezclada con una cantidad
predeterminada de gas de hidrógeno. Este resulta en un nuevo gas sintético.
Esta etapa de formación de gas sintética también
mide el volumen y determina la proporción apropiada que mezcla gas para
establecer el precio de quemadura deseado de gas de hidrógeno. El sistema de
desplazamiento de gas mecánico rotatorio en aquel proceso determina el volumen
de gas sintético para ser producido.
Encima célebre el hidrógeno airdation procesador,
de mi aplicación co-pendiente, es un sistema gradual satisfecho a aplicaciones
especiales. Mientras que el sistema de generador de hidrógeno de mi otra
aplicación co-pendiente mencionada revela realmente un generador de hidrógeno
muy simple y único.
En el mi No 315,945 Consecutivo de aplicación
evidente co-pendiente, archivado el 18 de octubre de 1981 allí es revelado un
sistema de combustión que incorpora un sistema de paseo mecánico. En un caso,
este es diseñado para conducir un pistón en un dispositivo automotor. Allí es
mostrado un generador de hidrógeno para desarrollar el gas de hidrógeno, y
quizás otro gasses permanente como oxígeno y nitrógeno. El gas de hidrógeno con
gasses permanente asistente es alimentado vía una línea a un sistema de toma de
aire controlado. El hidrógeno combinado, gasses permanente, y el aire, después
de entremezclar, son alimentados a una cámara de combustión donde ellos son
encendidos. Los gases de combustión gasses de la cámara de combustión son
devueltos en un arreglo de lazo cerrado a la cámara que se mezcla para ser
usada otra vez como el componente de gas no combustible. Las aplicaciones
particulares y las encarnaciones estructurales del sistema son reveladas.
RESUMEN DE LA INVENCIÓN
El sistema de la invención presente en su
encarnación más preferida es para un sistema de combustión que utiliza el gas
de hidrógeno; en particular conducir los pistones en un motor del automóvil. El
sistema utiliza un generador de hidrógeno para desarrollar el gas de hidrógeno.
El gas de hidrógeno y otro gasses permanente son alimentados entonces, junto
con el oxígeno, a una cámara que se mezcla. La mezcla es controlada de tal modo
para bajar la temperatura de la combustión para traerlo de acuerdo con aquel de
los combustibles comerciales actualmente existentes. La línea de comida de gas
de hidrógeno a la cámara de combustión incluye una válvula de flujo de gas de
control lineal fina. Una toma de aire es la fuente de oxígeno y esto también
incluye una válvula variable. Los gases de combustión gasses de la cámara de
combustión son utilizados en una manera controlada como el no combustible
gasses.
El generador de hidrógeno es mejorado por la
inclusión de un tanque de posesión que proporciona una fuente del combustible
de arranque. También, el generador de gas de hidrógeno incluye una seguridad
controlada por presión encienden la cámara de combustión que desconecta el
poder de entrada si la presión de gas se eleva encima del nivel requerido. La
estructura simplificada incluye una serie de válvulas de dirección única,
válvulas de seguridad, y aparato de apagamiento. El resultado es un aparato que
comprende la asamblea completa para convertir un motor del automóvil estándar
de la gasolina (u otros combustibles) para usar una mezcla de hidrógeno/gas.
OBJETIVOS
Esto es en consecuencia un objeto principal de la
invención presente de proporcionar un sistema de combustión de gasses combinado
de una fuente de hidrógeno y no combustible gasses.
Otro objeto de la invención es proporcionar tal
sistema de combustión que entremezcla el hidrógeno y el no combustible gasses
en una manera controlada y así controlar la temperatura de combustión.
Un objeto adicional de la invención es
proporcionar tal sistema de combustión que controla el flujo de combustible a
la cámara de combustión en sistema s y aparato en particular adaptado al gas de
hidrógeno.
De todos modos otros objetos y rasgos de la
invención presente se harán aparentes de la descripción detallada siguiente
cuando tomado junto con los dibujos en cual:
BREVE DESCRIPCIÓN DE LOS DIBUJOS
Fig.1 es una
ilustración esquemática mecánica en parte en la forma de bloque de la invención
presente en su encarnación más preferida.

Fig.2 es un bloque la
ilustración esquemática de la encarnación preferida del sistema de inyector de
hidrógeno mostrado en Fig.1.

Fig.3 es el control
de flujo de combustible lineal fino mostrado en Fig.1.

Fig.4 es la
ilustración enfadada seccional del sistema de inyector de combustible completo
en un coche que utiliza los conceptos de la invención presente.

Fig.5 es un dibujo
esquemático en una vista superior del sistema de inyector de combustible
utilizado en la encarnación preferida.

Fig.6 es una vista
lateral enfadada seccional del sistema de inyector de combustible en la
invención presente.

Fig.7 es una vista
lateral del combustible que mezcla la cámara.

Fig.8 es una vista
superior de la válvula de toma de aire para abastecer de combustible la cámara
que se mezcla.

Fig.9 es una
comparación de la velocidad ardiente de hidrógeno con respecto a otros
combustibles.

DESCRIPCIÓN DETALLADA DE INVENCIÓN TOMADA CON DIBUJOS:

Respecto a Fig.1 la mezcla de gas total completa y
el sistema de flujo de combustible son ilustrados juntos para la utilización en
un motor de combustión, en particular un motor en un coche. Con la referencia
específica a Fig.1, la fuente de hidrógeno 10 es el generador de hidrógeno
revelado y descrito en mi aplicación co-pendiente, supra. El contenedor 10 es
un recinto para un baño agua 2. Sumergido en el agua 2 es una serie de platos 3
como adelante descrito en mi aplicación co-pendiente, supra. Aplicado a platos
3 es una fuente del potencial corriente directo vía 27 de admisión eléctricos. La
porción superior 7 del contenedor 10 es un área de almacenamiento de hidrógeno
que mantiene una cantidad predeterminada de la presión. De esta manera, habrá
un flujo inmediato de gas de hidrógeno en el arranque.
Para rellenar agua gastado, el generador proporciona
una fuente agua continua 1. A partir de entonces, el generador es operable como
descrito en la aplicación evidente arriba mencionada. La válvula de seguridad
28 es diseñada para romper debería estar allí una concentración excesiva de
gas. El interruptor 26 es un interruptor de presión de gas incluido para
mantener un nivel de presión de gas predeterminado sobre un volumen bajo
regulado.
El gas de hidrógeno generado 4 es alimentado de la
válvula de control de dirección única 16 vía el tubo 5 a una cámara que mezcla
gas 20, donde el gas de hidrógeno es mezclado con el no combustible gasses vía
el tubo 9 de una fuente descrita más tarde.
Si la válvula de dirección única 75 fallado,
pudiera haber una chispa de vuelta que podría encender el gas de hidrógeno 4 en
el área de almacenamiento 7 del generador de hidrógeno 10. Para prevenir este,
la asamblea de apagamiento 76 ha sido incluida para prevenir sólo tal ignición.

Con la referencia particular a Fig.2, el gas de
hidrógeno (vía tubo 5) y no combustible gasses (vía el tubo 9), son alimentados
a un carburador (mezcla de aire) sistema 20 también tener una toma de aire 14
para el aire ambiental.
El gas de hidrógeno 4 es alimentado vía la línea 5
por el inyector 11 en un spray 16 en al área de trampa 46 de la cámara que se
mezcla 20. El inyector 11 tiene una apertura más pequeña que las aperturas de
plato en la asamblea de apagamiento 37, así previniendo el retroceso en caso
del chispazo. Gasses permanentes son inyectados en la cámara que se mezcla que
20 área de trampa 47 en un avión a reacción rocía 17 vía el inyector 13. El
apagamiento de la asamblea 39 es operable mucho en la misma manera que el
apagamiento de la asamblea 37.
En el arreglo preferido, el aire ambiental es la
fuente de oxígeno necesario para la combustión del gas de hidrógeno. Adelante,
como revelado en la aplicación co-pendiente arriba mencionada, gasses
permanentes son de hecho, los gases de combustión gasses pasados atrás vía un
sistema de lazo cerrado. Debe ser entendido que el oxígeno y/o el no
combustible gasses también podrían ser proporcionados de una fuente
independiente.
Con referencia continuada a Fig.2 el área de
trampa de gas 47 es un tamaño predeterminado. Cuando el hidrógeno es ligero que
el aire, el hidrógeno se elevará y se hará atrapado en el área 47. El área 47
es bastante grande para contener bastante gas de hidrógeno para permitir la
ignición inmediata sobre el arranque subsecuente del motor de combustión.
Será notado que el gas de hidrógeno es inyectado
en la región más alta del área de trampa 47. Subidas de hidrógeno en un mucho
mayor precio que oxígeno o el no combustible gasses; quizás tres veces o mayor.
Por lo tanto, si el gas de hidrógeno entrara en el área de trampa 47 (área que
se mezcla) en su región baja el gas de hidrógeno se elevaría tan rápidamente
que el aire no podía mezclarse con el oxígeno. Con el área de trampa 47
mostrado en Fig.2, el hidrógeno es forzado hacia abajo en la toma de aire 15. Es
decir el gas de hidrógeno es forzado hacia abajo en el aire arriba forzado y
este causa la mezcla adecuada del gasses.
La proporción del aire ambiental (oxígeno) 14 y el
gas no combustible vía la línea 9 es una proporción controlada que es adaptada
al motor particular. Una vez que el precio de combustión apropiado ha sido
determinado por el ajuste de válvula 95 (para variar la cantidad del gas no
combustible) y el ajuste de la válvula 45 (para variar la cantidad del aire
ambiental), la proporción es mantenida a partir de entonces.
En un sistema donde el no combustible los gasses
son los gases de combustión gasses del motor sí mismo, pasado atrás por un
arreglo de lazo cerrado, y donde la toma de aire es controlada por el motor, la
velocidad de flujo y de ahí el aire / mezcla de gas no combustible, es mantenido
por la aceleración del motor.
La mezcla de aire con el no combustible gasses se
hace el portador para el gas de hidrógeno. Es decir el gas de hidrógeno es
mezclado con el aire / mezcla de gas no combustible. Variando la cantidad de
gas de hidrógeno añadido al aire / mezcla no combustible, la velocidad de motor
es controlada.

La referencia es hecha a Fig.3 que muestra en un
corte transversal de vista lateral, el control de flujo de combustible lineal
fino 53. El gas de hidrógeno 4 entra en la cámara 43 vía 41 de admisión de gas.
El gas de hidrógeno pasa de la cámara 43 a la cámara 47 vía puerto o apertura
42. La cantidad de gas que pasa la cámara de forma 43 a la cámara 47 es dictada
por el ajuste del puerto que abre 42.
La apertura de puerto es controlada por insertar
el alfiler en línea recta afilado 73 en ello. El extremo romo de alfiler 73 es
fijado a la vara 71. La vara 71 es pasada, (vía apoyar el O-anillo 75), por la
apertura 81 en el alojamiento 30, al mecanismo de ajuste manual 83.
La primavera 49 retiene la vara 71 en una posición
fija con relación a alfiler 73 y apertura 42. Cuando el mecanismo 83 es hecho
funcionar, sujete 73 movimientos de la apertura 42. Como fijan 73 es afilado,
este movimiento atrasado aumenta el área libre de abrirse 42, a la baja del
aumento de la cantidad de gas que pasa de la cámara 43 a la cámara 47.
Las paradas 67 y 69 mantienen la primavera 49 en
su posición estable. Los 63 chiflados y 67 en la vara enhebrada 61 son usados
para poner el área abierta mínima de abrirse 42 por la colocación correcta del
alfiler 73. Este ajuste de apertura de mínimo, controla la velocidad ociosa del
motor, tan fije 73 es cerrado con llave en su posición correcta por 63
chiflados y 67. Este ajuste controla el precio mínimo del flujo de gas de la
cámara 43 a la cámara 47 que permitirá la operación continua del motor de
combustión.
La referencia ahora a Fig.8 que ilustra el control
de ajuste de aire para manipular la cantidad de aire que pasa en la cámara que
se mezcla 20. El cierre 21 montado en el plato 18 tiene una apertura 17 durante
el final 11. Un control de plato 42 es montado para deslizarse sobre la
apertura 17. La posición de este plato, con relación a la apertura 17, es
controlada por la posición de la vara de control 19 que pasa por el ojal 12
para controlar la línea 13. La válvula de liberación 24 es diseñada para romper
deberían cualquier funcionamiento defectuoso ocurrir que causa la combustión
del gasses en la cámara que se mezcla 20.

Con la referencia ahora a Fig.4, si el gas de
hidrógeno 4 debiera acumularse en cámara que se mezcla 20 y alcance una presión
excesiva, el tubo de fuga 36 que está relacionado para virar a babor 34
(localizado en el gorro de coche 32), permite al gas de hidrógeno de exceso
escaparse sin peligro a la atmósfera. En caso de un funcionamiento defectuoso
que causa la combustión del gasses en la cámara que se mezcla 20, la válvula de
alivio de presión 33 romperá, expulsando el gas de hidrógeno sin la combustión.
En el arreglo construido de Fig.1, allí es
ilustrado un sistema de control de gas que puede ser encajado al motor de
combustión interno de un coche existente sin cambiar o modificar parámetros de
diseño del coche o características. El flujo del gas de hidrógeno volátil es,
por supuesto, crítico; por lo tanto, allí es incorporado a la línea 5 una
válvula de flujo de gas 53, y este es usado para ajustar el flujo de hidrógeno.
Esta válvula de flujo de gas es mostrada detalladamente en Fig.3.

El aire de consumo 14 puede estar en un arreglo de
carburador con un ajuste de consumo 55 que ajusta el plato 42 apertura. Este es
mostrado más totalmente en Fig.8. Para mantener la presión constante en el
almacenamiento de gas de hidrógeno 7 en el en - de la operación del motor, la
válvula de control de flujo de gas es sensible al control de cierre eléctrico
33. La presión constante permite un suministro abundante de gas en el arranque
y durante ciertos períodos del tiempo que corre en el nuevo suministro.
El interruptor 33 es por su parte sensible al
interruptor de control de vacío 60. Durante el correr del vacío de motor será
aumentado que por su parte se marcha interruptor 33 abierto por el contacto con
el vacío cambian 60 por el plomo 60a. Cuando el motor no corre el vacío se
disminuirá al cero y por el interruptor 60 hará que el interruptor eléctrico 33
cierre el cortamiento del flujo de gas de hidrógeno a la válvula de control 53.
Como el voltaje bajo dirigen corriente es aplicado
a la válvula de seguridad 28, el solenoide 29 es activado. El solenoide se
aplica un voltaje de control al excitador de generador de hidrógeno 3 vía el
terminal 27 por la presión cambian 26. Cuando el poder eléctrico activa el
solenoide 29, se hace que el gas de hidrógeno pase por la válvula de ajuste de
flujo 16 y luego tubo de salida 5 para la utilización. El hidrógeno de
diferencial de presión salida de gas al gas que mezcla la cámara 20 es por
ejemplo 30 libras. a 15 libras. Una vez el generador de hidrógeno los 10
alcances un nivel de presión de gas óptimo, el interruptor de presión 26 cierra
el poder eléctrico con el hidrógeno excitors. Si la presión de cámara excede un
nivel predeterminado, la válvula de liberación de seguridad 28 es activada
desconectando la corriente eléctrica y así cerrando el sistema entero para la
inspección de seguridad.

Con la referencia particular ahora a Fig.6 que
ilustra el sistema de inyector de combustible en un lado vista enfadada
seccional y a Fig.5 la vista superior. El aparato estructural incorporado a la
encarnación preferida comprende el alojamiento 90 que tiene tomas de aire 14a y
14e. El aire pasa por el filtro 91 alrededor de los componentes 14b y 14c y
luego al consumo 14o de la cámara que se mezcla 20. El hidrógeno entra vía la
línea 5 vía el apagamiento de platos 37 y en la cámara que se mezcla 20. El
pase de gasses permanente vía la línea 9 al apagamiento platea 39 y en la
cámara que se mezcla 20.

Fig.7 ilustra el
arreglo mecánico de los componentes que arreglan la estructura total de la
cámara que se mezcla 20 (mostrado independientemente en las otras figuras).

Devolver a Fig.1 allí es ilustrado la línea de gas
permanente que 9 pasar por la mezcla bombea 91 por la polea de motor 93. Válvula
95 mandos el precio de flujo. También conducido por la polea 93 es la bomba 96
línea que tiene 85 relacionado con un embalse del aceite 92 y válvula 87 y
finalmente con la cámara que se mezcla 20. Como una materia práctica, como en
un motor lubricado no petrolero, el fluido lubricante como el petróleo 81 es
rociado en la cámara 20, vía la línea de abastecimiento del aceite 85 para la
lubricación.
Hubo varias publicaciones en el año pasado más o
menos, cavando en las propiedades de gas de Hidrógeno, su uso potencial,
generando sistemas, y seguridad. Una tal publicación es "Propiedades
Seleccionadas del Hidrógeno" (Tramando Datos de Diseño) febrero de 1981
publicado por la Oficina Nacional de Estándares.
Estas publicaciones están preocupadas
principalmente por los procesos complicados y costosos para generar el
hidrógeno. Igualmente tan, ellos están preocupados por el uso muy limitado de
gas de hidrógeno debido a sus velocidades de incineración muy altas. Este por
su parte refleja el peligro en el uso práctico de hidrógeno.
En cuanto al gráfico del Apéndice A, se ve que las
velocidades ardientes de alcohol, propano, metano, gasolina, Gas de Petróleo
Líquido, y gasoil están en la variedad de mínimo 35 al máximo 45. Adelante, el
gráfico ilustra esto la velocidad ardiente de gas de hidrógeno está en la
variedad de 265 mínimo a 325 máximo. En términos simples, la velocidad ardiente
de hidrógeno es de la orden de 7.5 veces la velocidad ardiente de combustibles
comerciales ordinarios.
A causa de la velocidad de incineración
excepcionalmente alta de gas de hidrógeno, ha sido excluido como un combustible
de sustituto, por estos investigadores previos. Adelante, aun si un motor
podría ser diseñado para acomodar tales velocidades de incineración altas, el
peligro de explosión eliminaría cualquier pensamiento del uso comercial.
La invención presente, como encima descrito, se ha
resuelto el encima célebre criterios para el uso de gas de hidrógeno en un
motor comercial estándar. Principalmente, el coste en la generación de gas de
hidrógeno, como notado en las aplicaciones evidentes co-pendientes ya
mencionadas, es mínimo. Agua sin
productos químicos o metales es usado. También, como notado en las aplicaciones
evidentes co-pendientes ya mencionadas, la reducción de la velocidad de
quemadura de gas de hidrógeno ha sido conseguida. Estas aplicaciones
co-pendientes no sólo enseñan la reducción de la velocidad, pero enseñan el
control de la velocidad del gas de hidrógeno.
En la encarnación preferida, el aparato práctico
que adapta el generador de hidrógeno a un motor de combustión es descrito. El
aparato en línea recta controla el flujo de gas de hidrógeno a una cámara que
se mezcla se y mezcla con una cantidad controlada de oxígeno de gas no
combustible, de ahí, la reducción de la velocidad de gas de hidrógeno. La
reducción de la velocidad de gas de hidrógeno hace el uso de hidrógeno tan
seguro como otros combustibles.
En más términos prácticos el motor de combustión
interno ordinario de cualquier tamaño o tipo del combustible, es retrofitted
para ser operable con sólo agua como una fuente de combustible. Gas de hidrógeno es generado del agua sin el
uso de productos químicos o metales y en un voltaje muy bajo. La velocidad
ardiente del gas de hidrógeno ha sido reducida a aquel de combustibles
convencionales. Finalmente, cada componente o paso en el proceso tienen una o
varias válvulas de seguridad o presentan así la fabricación del sistema de gas
de hidrógeno safer que aquel de coches convencionales.
En la susodicha descripción los términos
'permanentes' 'y no combustibles' fueron usados. Deben ser entendidos ellos son
queridos para ser el mismo; es decir simplemente, gas que no se quemará.
Otra vez, el término 'almacenamiento' ha sido
usado, principalmente con respecto al área de almacenamiento de hidrógeno 7. No
es querido que el término 'almacenamiento' ser tomado literalmente - de hecho,
esto no es el almacenamiento, pero un área de posesión temporal. Con respecto
al área 7, este área retiene una cantidad suficiente de hidrógeno para el
arranque inmediato.
Otros términos, rasgos, aparato, y el tal han sido
descritos en cuanto a una encarnación preferida. Debe ser modificaciones
entendidas y las alternativas pueden ser tenidas sin marcharse del espíritu y
el alcance de la invención.
Patente US 4,421,474 Diciembre 1983 Inventor: Stanley A. Meyer
HORNILLO
DE GAS DE HIDRÓGENO
Por favor note que este es un extracto expresado
con otras palabras de esta patente. Esto describe como quemar la mezcla de gas
de oxígeno e hidrógeno producida por la electrólisis de agua. Normalmente, la
llama producida está demasiado caliente para el uso práctico además del recorte
de metal o soldadura. Esta patente muestra un método de reducir la temperatura
de llama a niveles convenientes para el uso general en calderas, estufas, calentadores,
etc.
EXTRACTO
Un hornillo de gas de hidrógeno para la mezcla de
gas de hidrógeno con aire ambiental y no combustible gasses. La mezcla de
gasses cuando encendido proporciona una llama de intensidad muy alta, pero
controlada y temperatura.
La estructura comprende un alojamiento y una
entrada de gas de hidrógeno dirigida a una cámara de combustión colocada dentro
del alojamiento. Proporcionan a puertos de toma de aire para añadir el aire
ambiental a la cámara de combustión para la ignición del gas de hidrógeno por
un ignitor allí. Al otro final del alojamiento allí es colocado adyacente a la
salida del quemador (llama) un elemento de barrera/calefacción. El elemento
calentador uniformemente dispersa la llama y por su parte absorbe el calor. El
lado opuesto a la llama, el elemento calentador uniformemente dispersa el aire
muy caliente. Una trampa de gas no combustible adyacente al elemento calentador
captura una pequeña porción del gas no combustible (aire quemado). Una línea de
vuelta de la trampa devuelve el gas no combustible capturado en una proporción
controlada a la cámara ardiente para la mezcla con el gas de hidrógeno y el
aire ambiental.
REMISIÓN
El generador de hidrógeno/oxígeno utilizado en la
invención presente es lo que reveló y reclamado en mi aplicación evidente
co-pendiente, Serie. No: 302,807, archivado: el 16 de septiembre de 1981, para:
SISTEMA DE GENERADOR DE HIDRÓGENO. En aquel proceso para separar átomos de
oxígeno e hidrógeno de agua teniendo impurezas, el agua es pasado entre dos
platos de metal de no oxidación similar. Ningún electrólito es añadido al agua.
Un plato ha colocado sobre eso un potencial positivo y el otro un potencial
negativo de un amperaje muy bajo fuente de alimentación directa corriente. La
acción subatómica del voltaje corriente directo en agua no electrolítico hace
que los átomos de oxígeno e hidrógeno sean separados - y de manera similar otro
gasses entrampado en el agua como el nitrógeno. Los contaminantes en los agua
que no son liberados son obligados a disociarse y pueden ser coleccionados o
utilizados y eliminados en una manera conocida.
Los actos corrientes directos como una fuerza
estática en las moléculas agua; mientras que la ondulación no regulada dirige
actos corrientes como una fuerza dinámica. Pulsando la corriente directa
adicional realza la liberación de los átomos de oxígeno e hidrógeno de las
moléculas agua.
En mi aplicación evidente co-pendiente, Serie. El
No 262,744, archivado: el 11 de mayo de 1981, para: el PROCESADOR DE AIREACIÓN
DE HIDRÓGENO, allí es revelado y reclamó la utilización del generador de gas de
hidrógeno/oxígeno. En aquel sistema, el precio de quemadura del gas de
hidrógeno es controlado por la adición controlada del no combustible gasses a
la mezcla de hidrógeno y oxígeno gasses.
RESUMEN DE INVENCIÓN
La invención presente es para un hornillo de gas
de hidrógeno y comprende una cámara de combustión para la mezcla de gas de
hidrógeno, aire ambiental, y no combustible gasses. La mezcla de gasses es
encendida y se quema en un precio de velocidad retrasado y temperatura de aquel
de gas de hidrógeno, pero en un precio de temperaturas más alto que otro
gasses.
La llama de mezcla de gas de hidrógeno muy
estrecha de la temperatura muy alta es restringida de la utilización quiere
decir con un calor que absorbe la barrera. La llama golpea la barrera que por
su parte dispersa la llama y absorbe el calor de allí y a partir de entonces
irradia el calor como el aire muy caliente en los medios de utilización.
Colocado en el lado opuesto del radiador/barrera
de calor es una trampa de aire caliente. Una pequeña porción del calor
irradiado es capturada y devuelta a la cámara de combustión como el no
combustible gasses. El medio de válvula en la línea de vuelta regula la vuelta
del gas no combustible en una cantidad controlada para controlar la mezcla.
La invención presente es principalmente querida
para el uso con el generador de hidrógeno de mi aplicación evidente
co-pendiente, supra; pero no debe ser tan limitado y puede ser utilizado con
cualquier otra fuente de gas de hidrógeno
La llama de mezcla de gas de hidrógeno muy
estrecha de la temperatura muy alta es restringida de la utilización quiere
decir con un calor que absorbe la barrera. La llama golpea la barrera que por
su parte dispersa la llama y absorbe el calor de allí y a partir de entonces
irradia el calor como el aire muy caliente en los medios de utilización.
OBJETIVOS
Esto es en consecuencia un objeto principal de la
aplicación presente de proporcionar un hornillo de gas de hidrógeno que tiene
la llama controlada de una temperatura y un radiador/barrera de calor.
Otro objeto de la invención presente es
proporcionar un hornillo de gas de hidrógeno que es capaz de utilizar el calor
de una llama de temperaturas alta encajonada.
Otro objeto de la invención presente es
proporcionar un hornillo de gas de hidrógeno que es retardado de aquel de gas
de hidrógeno, pero encima de aquel de otros gasses.
Otro objeto de la invención presente es
proporcionar un hornillo de gas de hidrógeno que utiliza el aire de gases de
combustión como el gas no combustible para la mezcla con el gas de hidrógeno.
Otro objeto de la invención presente es
proporcionar un hornillo de gas de hidrógeno que es simple, pero rugoso y el
más importantemente seguro para todos los objetivos intencionados.
Otros objetos y rasgos de la invención presente se
harán aparentes de la descripción detallada siguiente cuando tomado junto con
los dibujos en cual:
BREVE DESCRIPCIÓN DE LOS DIBUJOS
Fig.1 es una vista
enfadada seccional total de la invención presente en su encarnación más
preferida.

Fig.2 es una
ilustración gráfica de la incineración de varios combustibles estándares con
aquella de velocidades de hidrógeno.

DESCRIPCIÓN
DETALLADA DE INVENCIÓN

Con la referencia particular Fig.1 allí es
ilustrado en un corte transversal esquemático los principales de la invención
presente. La estructura de la encarnación preferida comprende un alojamiento
10, teniendo un encendedor 20 ampliación por la pared 11 de eso. Una cámara de
combustión 60 colocado dentro del alojamiento 10 tiene un primer final abierto
62. Un gas de hidrógeno 72 30 de admisión dirige el gas de hidrógeno vía el
puerto 37 de una fuente 35 a 62 de admisión de la cámara de combustión 68. También
dirigido a los mismos 62 de admisión, y asistido por rebordes 64 y 66, es el
aire ambiental 70 entrada por puertos 13 en el alojamiento 10.
Adyacente el extremo opuesto de la cámara de
combustión 60 la mezcla de gas 75 es encendida por el ignitor 20 para producir
la llama 77. La velocidad de la llama 77 causas ello para golpear y penetrar la
barrera/radiador 50. La barrera 50 es de un material, como malla metálica o
material de cerámica, dispersar allí la llama y por su parte hacerse saturada
con el calor. La llama 77 es de un tamaño suficiente para ser dispersado en
todas partes de la barrera 50, sin embargo, no penetran por la barrera 50.
Irradiado de la superficie 52 de la barrera 50 es
sobrecalentado aire 56 (gasses) para ser pasado a un dispositivo de
utilización. Adyacente revestir 52 de la barrera/radiador 50 es una trampa de
aire caliente 40 con la línea de lazo cerrada 45 gas no combustible que vuelve
44 a la cámara de combustión 60. La válvula de control 42 es el intermedio la
línea 45.
En la operación del gas de hidrógeno de
encarnación preferido, 72, emitido del inyector 37 es dirigido a la cámara de
combustión 60. Los rebordes 64 y 66 durante el final abierto de alojar 63 de la
cámara de combustión 60 amplían el final abierto de 62. En la ampliación el
aire ambiental de la apertura 13 en el alojamiento 10 también es dirigido a la
cámara de combustión 60.
El aire ambiental y el hidrógeno cruzan la
apertura 43 y adelante se mezclan con el gas no combustible 44 de la línea de
lazo cerrada 45 con la trampa de aire caliente 40. La mezcla de gas de
hidrógeno 72, aire ambiental 70, y gas no combustible 44, es encendida por el
ignitor 20 electrodos eléctricos que tienen 21 y 23. Sobre la llama de ignición
77 sigue. La mezcla es controlada con cada uno de tres gasses. Es decir la
línea 32 de la fuente de hidrógeno 35 tiene una válvula 38 allí para controlar
la cantidad de hidrógeno 72 emitido del inyector 37. La apertura 13 tiene un
ajuste de plato 15 para controlar la cantidad del aire ambiental 60 dirigido a
la cámara de combustión 60, y la línea de cerrar-lazo tiene la válvula 42, como
arriba mencionada, para controlar la cantidad del no combustible gasses en la
mezcla.
Puede ser apreciado que la temperatura de la llama
77 y la velocidad de la llama 77 es una función del porcentaje de vario gasses
en la mezcla. En una encarnación práctica, la llama 70 temperatura y velocidad
fueron considerablemente retardadas de aquella de una llama de hidrógeno en sí;
sin embargo, mucho mayor que la temperatura y velocidad de la llama del gasses
utilizado en un sistema de calefacción convencional.
Para mantener una presión suficiente para la
combustión de la mezcla de gas de hidrógeno con mínimo de la presión (para la
seguridad) y limitar el pinchazo, el inyector 37 apertura 39 es muy pequeña. Como
una consecuencia, si el gas de hidrógeno fuera quemado directamente del
inyector 37, la llama sería finita en el diámetro. Adelante, su velocidad sería
tan grande es cuestionable si una llama podría ser sostenida. La mezcla de aire
ambiental y gas no combustible amplía realmente el tamaño de llama y reduce su
velocidad. Sin embargo, mantener una llama más alto en temperatura y velocidad
que gasses convencional, el tamaño y la temperatura de la llama es controlado
por la mezcla mencionada antes.
Por lo tanto, utilizar la llama 77 en una
utilización de día presente significa, la llama es excluida por la barrera 50. La
barrera 50 es de un material que puede absorber sin peligro la llama intensa 77
y a partir de entonces irradiar el calor de su superficie entera 52. El
material 54 puede ser una malla de cerámica, metálica u otro calor que absorbe
el material conocido en el arte. El calor irradiado 56 es dirigido a los medios
de utilización.
Como declarado antes, la mezcla de gasses que son
quemados incluye el no combustible gasses. Como indicado en las aplicaciones
evidentes encima célebre co-pendientes, una fuente excelente del no combustible
gasses es gases de combustión gasses. En esta encarnación, la trampa 50
entrampa el aire caliente 74 y devuelve el mismo, por la válvula 42, a la
cámara de combustión 60 como el gas no combustible.
En cuanto a Fig.2 allí es ilustrado la velocidad
ardiente de varios combustibles estándares. Puede ser visto el tipo común de
quemaduras de combustible en una velocidad considerablemente menos que el gas
de hidrógeno. La proporción de hidrógeno con el oxígeno no combustible gasses
es variada para obtener el grado óptimo que quema la velocidad y la temperatura
para la utilización particular. Una vez que este es alcanzado, la proporción,
en condiciones normales, no será cambiada. Otros usos que tienen la temperatura
de quemadura de combustible diferente y la velocidad serán ajustados en la
proporción de hidrógeno/oxígeno al no combustible gasses en la misma manera que
ejemplificado encima.
Fel urther, quizás debido a la velocidad de gas de
hidrógeno, allí ocurrirá el gas no quemado en la llama 77 salida. La barrera
50, debido a su maquillaje material retardará el movimiento y atrapará el gas
de hidrógeno no quemado. Cuando el aire sobrecalentado 77 es dispersado dentro
del material 54, el gas de hidrógeno no quemado es encendido y se quema allí. De
esta manera la barrera 50 funciona algo en la naturaleza de un dispositivo de
poscombustión.
Patente US 5,149,407 22 de septiembre 1992 Inventor: Stanley Meyer
TRATE Y APARATO PARA LA PRODUCCIÓN DE GAS DE COMBUSTIBLE Y
LA LIBERACIÓN REALZADA DE ENERGÍA TERMAL DE TAL GAS
Por favor note que este es un extracto expresado
con otras palabras de esta patente. Esto describe en el detalle considerable,
uno de los métodos de Stan para partir agua en hidrógeno y oxígeno gasses y los
métodos subsecuentes para usar aquellos gasses.
EXTRACTO
Las
moléculas de Agua son divididas abajo en átomos de gas de oxígeno e hidrógeno
en una célula capacitiva por un polarisation y resonancia tratan al dependiente
en las propiedades dieléctricas de agua y moléculas agua. Los átomos de gas son
ionizados entonces o por otra parte activados y termalmente quemados para
liberar un grado de energía mayor que aquella de la combustión del gas en el
aire.
OBJETOS DE LA INVENCIÓN
Un primer objeto de la invención es proporcionar
una célula de combustible y un proceso en el cual las moléculas de agua son
divididas abajo en hidrógeno y oxígeno gasses, y una mezcla de gas de
combustible comprendida de hidrógeno, oxígeno y otro gasses antes disuelto en
el agua, es producida. Un objeto adicional de la invención es realizar la
producción de energía significativa de un gas de combustible sacado de
moléculas agua. Las moléculas de agua son divididas abajo en hidrógeno y
oxígeno gasses. Los iones de oxígeno e hidrógeno eléctricamente cargados de la
polaridad eléctrica de enfrente son activados por la energía de onda
electromagnética y expuestos a una zona termal de temperaturas alta. Las
cantidades significativas de la energía termal con la fuerza explosiva más allá
del gas que quema la etapa son liberadas.
Una energía termal explosiva bajo un estado
controlado es producida. El proceso y el aparato proporcionan una fuente de
energía calórica útil para generación de poder, motores de cohete de avión o
estaciones espaciales.
BREVE DESCRIPCIÓN DE LOS DIBUJOS
Figs.1A a 1F son ilustraciones que representan las
bases teóricas para fenómenos encontrados durante la operación de la etapa de
producción de gas de combustible de la invención.

Fig.2 ilustra un
recorrido que es útil en el proceso de generación de gas de combustible.

Fig.3 shows a perspective of a water capacitor element used in the fuel cell circuit.

Fig.4 ilustra un
arreglo organizado del aparato útil en el proceso, que comienza con una entrada
agua y culmina en la producción de la energía explosiva termal.

Fig.5A muestra un
corte transversal de una cavidad resonante de gas circular usada en la asamblea
de etapa final de Fig.4

Fig.5B muestra un
sistema de inyección de etapa final alternativo útil en el aparato of Fig.4

Fig.5C muestra una
asamblea de lente termal óptica para el uso con la etapa final de Fig.5A o Fig.5B.

Figs.6A, 6B, 6C y 6D son ilustraciones que
representan varias bases teóricas para fenómenos atómicos esperados ocurrir
durante la operación de esta invención.




Fig.7 es una
esquemática eléctrica de la fuente de voltaje para la cavidad resonante de gas.

Figs.8A Y 8B respectivamente, espectáculo (A)
una rejilla de extractor de electrones usada en las asambleas de inyector de Fig.5A
y Fig.5B, y (B) el recorrido de control electrónico para la rejilla de
extractor.


Fig.9 muestra un
recorrido eléctrico alternativo útil en el suministro de una forma de onda que
pulsa al aparato.

TABLA 1: TRATE PASOS QUE CONDUCEN A IGNICIÓN
|
Estado Relativo de Molécula Agua y/o
Hidrógeno/Oxígeno/Otros Átomos |
Etapa |
|
Arbitrario (estado ambiental) alineación de campos polares, polarisation
de moléculas. Elongación molecular. Liberación de átomo por avería de bono de
covalent |
Etapa 1: Agua a Gas |
|
Liberación de gasses, Líquido a ionización de gas, efecto de cobro
Eléctrico, Impacto de Partícula |
Etapa 2: Gas Ionización |
|
Onda Electromagnética, Láser o inyección de fotón, extracción de
Electrones, destabilisation atómico |
V 3: Preparación |
|
Ignición Termal |
Etapa Final: Ignición |
DESCRIPCIÓN
DE LA ENCARNACIÓN PREFERIDA
Un gas de combustible es producido por un proceso
de fractura de hidrógeno que sigue la secuencia de pasos mostrados en Tabla 1. Comenzando
con moléculas agua, la molécula es sujetada a aumentar sucesivamente energía de
onda eléctrica y fuerzas termales. En la sucesión de fuerzas, al azar
orientadas agua moléculas son alineados con respecto a la orientación polar
molecular y ellos polarizados "y alargados" por la aplicación de un
potencial eléctrico, al grado que la co-valent vinculación de las moléculas
agua es tan debilitada que los átomos se disocian y la molécula divide abajo en
hidrógeno y oxígeno componentes elementales.
Después, gasses atómicos liberados son ionizados y eléctricamente cobrados
en un buque siendo sujetado a una fuente de energía adicional que promueve el
impacto de interpartícula en el gas en un nivel de energía total aumentado. Finalmente,
las partículas atómicas en el gas excitado, habiendo conseguido niveles de
energía sucesivamente más altos, son sujetadas a una fuente de energía de onda
de láser o electromagnética que produce destabilisation atómico y la liberación
final de la energía explosiva termal.
Tramando parámetros de diseño basados en
principios teóricos conocidos de la física atómica, determine los niveles
incrementales de eléctrico y la entrada de energía de onda requerida producir
la resonancia en cada etapa del sistema. En vez de un efecto de humectación,
energisation resonante de la molécula, átomo o ión proporciona una interacción
de energía de composición que causa la liberación de energía final.
En resumen, en la primera etapa, una mezcla de gas
incluso hidrógeno, oxígeno y otro gasses antes disuelto en el agua, es obtenida
de agua. En general, el método usado en la primera etapa consiste en:
(A) Suministro de un condensador, en el cual el
agua es incluido como un líquido dieléctrico entre platos condensador, en un
recorrido de estárter de cobro resonante, que incluye un inductor en serie con
el condensador.
(B) Sometimiento del condensador a una pulsación,
voltaje eléctrico unipolar para y devuelve la pelota en que la polaridad no
pasa más allá de una tierra arbitraria, por lo cual las moléculas agua dentro
del condensador son sujetadas a un precio de la misma polaridad, y las
moléculas agua son hinchadas por las fuerzas polares eléctricas.
(C) Adelante sujetando el agua en el condensador
al campo eléctrico que pulsa para conseguir una frecuencia de pulso que induce
una resonancia dentro de la molécula agua.
(D) Siguiendo la aplicación de la frecuencia que
palpita a la célula condensador después de que la resonancia ocurre de modo que
el nivel de energía dentro de la molécula sea aumentado en pasos incrementales
que caen en cascada en la proporción al número de pulsos.
(E) Mantenimiento del precio del condensador
durante la aplicación del campo que pulsa, por lo cual la vinculación co-valent
eléctrica de los átomos de oxígeno e hidrógeno dentro de las moléculas agua es
desestabilizada a tal grado que la fuerza del campo eléctrico dentro de la
molécula excede la fuerza de vinculación de la molécula, haciendo la molécula
romperse aparte en gasses elemental de hidrógeno y oxígeno.
(F) Recogimiento del
hidrógeno y oxígeno gasses, junto con cualquier otro gasses antes disuelto en
el agua, y descargando gasses tranquilo como una mezcla de gas de combustible.
Las moléculas agua son sujetadas al aumento de
fuerzas eléctricas. En un estado ambiental, al azar orientado agua moléculas
son alineados con respecto a una orientación polar molecular. Después, ellos
ellos mismos son polarizados "y alargados" por la aplicación de un
potencial eléctrico al grado que co-valent la vinculación de las moléculas agua
es tan debilitada que los átomos se disocian y la molécula divide abajo en
hidrógeno y oxígeno componentes elementales.
En este proceso, el punto de la liberación de gas óptima es alcanzado
cuando el recorrido está en la frecuencia resonante. el agua en la célula es
sujetado a una pulsación, campo eléctrico polar producido por el recorrido
eléctrico, por lo cual las moléculas agua son hinchadas por la fuerza eléctrica
en los platos del condensador. La frecuencia polar que pulsa aplicada es tal
que el campo eléctrico que pulsa induce una resonancia en las moléculas. Un
efecto de cascada ocurre, y la energía total de moléculas agua específicas es
aumentada en pasos incrementales que caen en cascada. El hidrógeno y el oxígeno
son liberados cuando la energía resonante excede la fuerza que une co-valent de
las moléculas agua.
Un material de construcción preferido para los
platos condensador es T-304 de acero inoxidable que no reacciona por medios
químicos con agua, hidrógeno u oxígeno. Un material eléctricamente propicio que
es inerte en el ambiente fluido, es un material deseable de la construcción
para los platos de campaña eléctricos del condensador de echar agua empleado
en el recorrido.
Una vez provocado, la salida de gas es controlable
por la atenuación de parámetros operacionales. Así, una vez que la frecuencia
de resonancia es identificada, variando el voltaje de pulso aplicado a la
asamblea de célula de combustible de agua, la salida de gas es variada. Variando
la forma de pulso, amplitud de pulso o secuencia de tren de pulso, la salida de
gas puede ser variada. La atenuación de la proporción de señal/espacio del
campo de voltaje Enc./Desc. períodos también afecta el precio de la producción
de gas.
El aparato total así incluye y recorrido eléctrico
en el cual un condensador agua es un elemento. El condensador agua tiene una
propiedad dieléctrica conocida. El combustible gasses es obtenido del agua por
la disociación de las moléculas agua. Las moléculas agua son partidas en
elementos atómicos componentes por un proceso de estímulo de voltaje llamado
el proceso Polarisation eléctrico que también libera disuelto gasses atrapado
en el agua.
Del contorno de fenómenos físicos asociados con la
primera etapa del proceso descrito en Tabla 1, la base teórica de la invención
considera los estados respectivos de moléculas, gasses e iones sacados del
líquido agua. Antes del estímulo de voltaje, agua moléculas son al azar
dispersados en todas partes de agua en un contenedor. Cuando un tren de pulso
de voltaje unipolar como esto mostrado en Figs.1B a 1F es aplicado a platos
condensador positivos y negativos, y el potencial de voltaje creciente es
inducido en las moléculas en un efecto de cobro lineal, parecido a un paso. El
campo eléctrico de las partículas dentro de un volumen de agua incluso los
platos de campaña eléctricos, aumentos de un estado de energía bajo a un estado
de energía alto en una manera de paso después de cada tren de pulso como
ilustrado figuradamente en Figs.1A a 1F.
El potencial de voltaje creciente es siempre positivo en la relación
directa al potencial de toma de tierra negativo durante cada pulso. La
polaridad de voltaje en los platos que crean los campos de voltaje permanece la
constante aunque el precio de voltaje aumente. El voltaje positivo y negativo
"zonas" es así formado simultáneamente en el campo eléctrico de los
platos condensador.
En la primera etapa del proceso descrito en Tabla
1, porque la molécula agua naturalmente expone campos eléctricos de enfrente en
una configuración relativamente polar (los dos átomos de hidrógeno tienen un
precio positivo mientras el átomo de oxígeno tiene un precio negativo), el
pulso de voltaje causa las moléculas agua que fueron al principio orientadas en
direcciones arbitrarias, girar y alinearse con el campo eléctrico aplicado a la
célula. Los átomos de hidrógeno positivamente cargados son atraídos al campo
negativo mientras los átomos de oxígeno negativamente cargados, de la misma
molécula agua, son atraídos al campo de voltaje positivo. Incluso una
diferencia de potencial leve entre los platos de un condensador de cámara de
contención iniciará la alineación de cada molécula agua dentro de la célula.
Cuando el voltaje aplicado a los platos hace que
las moléculas agua se alineen, entonces las causas que palpitan la intensidad
de campo de voltaje para ser aumentada de acuerdo con Fig.1B. Cuando la
alineación adelante molecular ocurre, el movimiento molecular es dificultado. Como
los átomos de hidrógeno positivamente cargados de las moléculas alineadas son
atraídos en una dirección enfrente de los átomos de oxígeno negativamente
cargados, una alineación de precio polar o la distribución ocurren dentro de
las moléculas entre las zonas de voltaje como mostrado en Fig.1B, y como el
nivel de energía de los átomos, sujetados a pulsación resonante, aumentos, las
moléculas agua inmóviles se hacen alargó como mostrado en Fig.1C y Fig.1D. Eléctricamente
cobrado el nuceli y los electrones son atraídos hacia zonas de voltaje de
enfrente eléctricamente cargadas - interrupción de la masa y el equilibrio de
precio de la molécula agua.
Cuando la molécula agua es expuesta adelante a una
diferencia de potencial creciente que resulta del cobro de paso del
condensador, la fuerza eléctrica de la atracción de los átomos dentro de la
molécula a los platos condensador de la cámara también aumenta en la fuerza. Como
consiguiente, la co-valent vinculación entre los átomos de la molécula es
debilitada y por último, terminada. El electrón negativamente cargado es
atraído hacia los átomos de hidrógeno positivamente cargados, mientras al mismo
tiempo, los átomos de oxígeno negativamente cargados repelen electrones.
En una explicación más específica de la acción
subatómica que ocurre en la célula agua, se conoce que agua natural es un
líquido que tiene una constante dieléctrica de 78.54 en 20 grados Centígrados y
1 atmósfera de la presión [Handbook of Chemistry and Physics, Sección E-50].
Cuando un volumen de agua es aislado y platos
eléctricamente propicios que son por medios químicos inertes en agua y que son
separados por una distancia, son sumergidos en el agua, un condensador es
formado, determinando una capacitancia por el área superficial de los platos,
la distancia de su separación y la constante dieléctrica del agua.
Cuando las moléculas agua son expuestas al voltaje
en una corriente restringida, el agua toma un precio eléctrico. Según las leyes
de la atracción eléctrica, las moléculas se alinean según campos de polaridad
positivos y negativos de la molécula y el campo de alineación. Los platos de un
condensador constituyen tal campo de alineación cuando un voltaje es aplicado a
través de ellos.
Cuando un precio es aplicado a un condensador, el
precio eléctrico del condensador iguala el precio de voltaje aplicado. En un
condensador agua, la propiedad dieléctrica de agua resiste al flujo de corriente
en el recorrido, y la molécula agua sí mismo, porque esto hace formar campos de
polaridad por la relación de hidrógeno y oxígeno en el co-valent bono, y una
propiedad dieléctrica intrínseca, se hace la parte del recorrido eléctrico,
análogo "a un microcondensador" dentro del condensador definido por
los platos
Cuando las moléculas agua son expuestas al voltaje
en una corriente restringida, el agua toma un precio eléctrico. Según las leyes
de la atracción eléctrica, las moléculas se alinean según campos de polaridad
positivos y negativos de la molécula y el campo de alineación. Los platos de un
condensador constituyen tal campo de alineación cuando un voltaje es aplicado a
través de ellos.
En el Ejemplo de un recorrido de célula de
combustible de Fig.2, un condensador agua es incluido. El aumento bobina es
formado en un corazón torroidal convencional formado del material impulsado de
un ferromagnético comprimido que no se hará permanentemente magnetizado, como
el que tiene marca registrada Ferramic 06# Permag polvo como descrito en Siemens Ferrites Catalogue,
CG-2000-002-121, (Cleveland, Ohio) No. F626-1205. El corazón es 1.50 pulgadas en el diámetro y
0.25 pulgadas en el grosor. Una primaria bobina de 200 vueltas del alambre de
cobre de la medida de 24 AWG es proporcionada y un bobina de 600 vueltas de 36
alambre de medida de AWG comprende la cuerda secundaria. Otro bobina
primario/secundario proporciones tortuosas puede ser cómodamente determinado.
Un suplente bobina arreglo usando un corazón de
transformador de hierro de M27 convencional es mostrado en Fig.9. El abrigo de
bobina está siempre en una dirección sólo.
En el recorrido de Fig.2, el diodo es un 1N1198
diodo que actúa como un diodo obstructor y un interruptor eléctrico que permite
el flujo corriente en una dirección sólo. Así, el condensador nunca es sujetado
a un pulso de la polaridad inversa.
La primaria bobina del torroid es sujeta a un
pulso de ciclo de deber de 50 %. El torroidal que pulsa bobina proporciona un
aumento de voltaje del generador de pulso superior a cinco veces, aunque la
cantidad relativa del aumento sea determinada por criterios preseleccionados
para una aplicación particular. Cuando el pulso elevado entra en el primer
inductor (formado de 100 vueltas de 24 alambre de medida, 1 pulgada en el
diámetro), un campo electromagnético es formado alrededor del inductor. El
voltaje es apagado cuando el pulso se termina, y el campo sufre un colapso y
produce otro pulso de la misma polaridad; es decir otro pulso positivo es formado
donde el ciclo de deber de 50 % fue terminado. Así, una doble frecuencia de
pulso es producida; sin embargo, en un tren de pulso de pulsos unipolares, hay
un breve tiempo cuando los pulsos no están presentes.
Siendo tan sujetado a pulsos eléctricos en el
recorrido de Fig.2, el agua entre los platos condensador
toma un precio eléctrico que es aumentado por un
fenómeno que cobra paso y ocurre en el condensador agua.. El voltaje
continuamente aumenta (a aproximadamente 1000 voltios y más) y las moléculas
agua comienzan a alargar.
El tren de pulso es apagado entonces; el voltaje a
través del condensador agua se cae hasta un total del precio que las moléculas
agua han tomado, es decir el voltaje es mantenido a través del condensador
cargado. El tren de pulso es aplicado entonces otra vez.
Como un potencial de voltaje aplicado a un
condensador puede realizar el trabajo, más alto el potencial de voltaje, más
trabajo es realizado por un condensador dado. En un condensador óptimo que es
totalmente no propicio, el flujo corriente cero ocurrirá a través del
condensador. Así, en vista de un recorrido condensador idealizado, el objeto
del recorrido condensador agua es prevenir el flujo de electrones por el
recorrido, es decir como ocurre por flujo de electrones o salida por un
elemento resistivo que produce el calor. La salida eléctrica en agua ocurrirá,
sin embargo, debido a alguna conductividad residual e impurezas, o iones que
pueden estar por otra parte presentes en el agua. así, el condensador agua es
preferentemente por medios químicos inerte. Un electrólito no es añadido al
agua.
En el baño agua aislado, la molécula agua toma el
precio, y los aumentos de precio. El objeto del proceso es apagar la co-valent
vinculación de la molécula agua e interrumpir la fuerza subatómica que liga los
átomos de oxígeno e hidrógeno juntos para formar una molécula, así causando el
hidrógeno y oxígeno separarse.
Como un electrón sólo ocupará una cierta cáscara
de electrones, el voltaje aplicado al condensador afecta las fuerzas eléctricas
inherentes en el co-valent bono. A consecuencia del precio aplicado por los
platos, la fuerza aplicada se hace mayor que la fuerza del co-valent bonos
entre los átomos de la molécula agua, y la molécula agua se hace alargó. Cuando
este pasa, la proporción de propiedad compartida de los electrones entre los
átomos y las cáscaras de electrones, es modificado.
En el proceso, los electrones son extraídos del
baño agua; los electrones no son consumidos, ni son electrones introducidos en
el baño agua por el recorrido, cuando los electrones serían durante la
electrólisis convencional. Sin embargo, una salida corriente por el agua puede
ocurrir. Aquellos átomos de hidrógeno los electrones ausentes se hacen
neutralizados y átomos son liberados del agua. Los átomos cargados y los
electrones son atraídos a zonas de voltaje de polaridad de enfrente creadas
entre los platos condensador. Los electrones antes compartidos por átomos en el
agua co-valent unen son reasignados de modo que gasses elementales neutros sean
liberados.
En el proceso, la resonancia eléctrica puede ser
alcanzada en todos los niveles del potencial de voltaje. El recorrido total es
caracterizado como un recorrido de estárter de cobro resonante que es un
inductor en serie con un condensador [SAMS
Modern Dictionary of Electronics, 1984 p.859]. Un estárter de cobro tan resonante está en
cada lado del condensador. En el recorrido, el diodo actúa como un interruptor
que permite que el campo magnético producido en el inductor sufra un colapso,
así doblando la frecuencia de pulso e impidiendo al condensador descargar. En
esta manera, un voltaje continuo es producido a través de los platos
condensador en el baño agua y el condensador no descarga. Las moléculas agua
son así sujetadas a un campo continuamente cargado hasta la avería del
co-valent el bono ocurre.
Como notado al principio, la capacitancia depende
de las propiedades dieléctricas del agua y el tamaño y la separación de los
elementos propicios que forman el condensador agua.
Ejemplo 1
En un ejemplo del recorrido de Fig.2 (en que otras
especificaciones de elemento de recorrido son proporcionadas encima), dos
cilindros de 4 pulgadas de largo concéntricos, formó el condensador agua de la
célula de combustible en el volumen de agua. El cilindro exterior era o.75 en
el diámetro exterior; el cilindro interior era 0.5 pulgadas en el diámetro
exterior. El espaciado entre el cilindro interior y el cilindro exterior era
0.0625 pulgadas (1.59 mm). La resonancia en el recorrido fue conseguida en un
pulso de 26 voltios aplicado a la primaria bobina del torroid en 10 kilohercios
y una mezcla de gas de hidrógeno, oxígeno y se disolvió gasses fue emitido. Gasses
adicional incluyó el nitrógeno y el argón del aire disuelto en el agua.
En el alcanzamiento de la resonancia en cualquier
recorrido, cuando la frecuencia de pulso es ajustada, el flujo corriente es
reducido al mínimo y el voltaje en los platos condensador es maximizado. El
cálculo de la frecuencia resonante de un recorrido total es determinado por medios
conocidos; las cavidades diferentes tienen una frecuencia resonante diferente. El
precio de producción de gas es variado por el período de tiempo entre trenes de
pulsos, amplitud de pulso, tamaño de plato condensador y separación de plato.
El brazo de paco en el segundo inductor templa el
recorrido y tiene contaminantes en cuenta en el agua de modo que el precio
siempre sea aplicado al condensador. El voltaje aplicado, determina el precio
de avería de la molécula en sus componentes atómicos. Como agua en la célula es
consumido, es sustituido por cualquier medio apropiado o sistema de control.
Así, en la primera etapa, que es de sí
independientemente útil, una mezcla de gas de combustible es producida
teniendo, en general, los componentes de hidrógeno elemental y oxígeno y algún
gasses atmosférico adicional. El gas de combustible es el combustible en una
manera convencional.
Después de la primera etapa, los átomos de gas se
hacen alargó durante el retiro de electrones cuando los átomos son ionizados. La
energía de onda de láser o ligera de una frecuencia predeterminada es inyectada
en un buque de contención en un proceso de ionización de gas. La energía ligera
absorbida por núcleos de gas estimulados por voltaje, causa destabilisation de
iones de gas todavía adelante. La energía de láser absorbida hace que los
núcleos de gas aumenten en el estado de energía, que por su parte, la
desviación de electrones de las causas a una cáscara orbital más alta.
Los iones de gas combustibles eléctricamente
cargados y de-láser-primed de una cavidad resonante de gas, puede ser dirigido
en una asamblea de lente termal óptica para la provocación. Antes de la entrada
en la lente termal óptima, los electrones son quitados de los iones y el átomo
es desestabilizado. Los iones de gas desestabilizados que son eléctricamente y
se reúnen átomos desequilibrados habiendo que activado muy núcleos, son
presurizados durante la ignición de chispa. Los componentes atómicos
desequilibrados, desestabilizados se relacionan termalmente; los núcleos de gas
de hidrógeno activados e inestables chocan con núcleos de gas de oxígeno muy
activados e inestables, causando y produciendo la energía explosiva termal más
allá del gas que quema la etapa. Los componentes de gas de aire ambientales en
la mezcla inicial ayudan al proceso explosivo termal bajo un estado controlado.
En el proceso, el punto de la producción de
energía óptima es alcanzado cuando los átomos de oxígeno de electrones
deficientes (teniendo menos que un número normal de electrones) cierran con
llave en una captura un electrón de átomo de hidrógeno, antes de, o durante,
combustión termal de la mezcla de hidrógeno/oxígeno. El decaimiento atómico
causa la liberación de energía.
Después de la primera etapa, la mezcla de gas es
sujetada a una pulsación, campo eléctrico polar que hace que las órbitas de los
electrones de los átomos de gas se hagan hinchado. El campo eléctrico que pulsa
es aplicado en una frecuencia que resuena con los electrones de los átomos de
gas. Este resulta en los niveles de energía de los electrones que aumentan en
pasos incrementales que caen en cascada.
Después, los átomos de gas son ionizados y
sujetados a la energía de onda electromagnética de la frecuencia correcta de
inducir la resonancia de electrones adicional en el ión, por lo cual el nivel
de energía del electrón es sucesivamente aumentado. Los electrones son
extraídos de los iones que resuenan mientras ellos están en este estado de
energía aumentado, y este desestabiliza la configuración de electrones nuclear
de los iones. Esta mezcla de gas de iones desestabilizados es termalmente
encendida.
En el aparato mostrado en Fig.4, el agua es
introducido en 1 de admisión en una primera etapa agua módulo que se fractura
2, como la célula de combustible de agua descrita encima, en que las moléculas
agua son divididas abajo en hidrógeno, oxígeno y liberadas gasses que fueron
atrapados en el agua. Estos gasses pueden ser introducidos en una etapa
sucesiva 3 u otro número de cavidades resonantes parecidas, en que arreglan
serie o la paralela combinó la serie. Energisation sucesivo de los átomos de
gas, proporciona un efecto que cae en cascada, sucesivamente aumentando el
nivel de estímulo de voltaje de gasses liberado cuando ellos pasan
secuencialmente por cavidades 2, 3, etc. En una etapa final, y sistema de
inyector 4, de una configuración del tipo mostrado en Fig.5A o Fig.5B, recibe
partículas atómicas y de gas activadas donde las partículas son sujetadas a
entrada de energía adicional, excitación eléctrica y estímulo termal, que
produce la energía explosiva termal 5, que puede ser dirigido por una asamblea
de lente del tipo mostrado en Fig.5C proporcionar una salida de energía termal
controlada.
Una célula sola, o batería de células como
mostrado en Fig.3, proporciona una fuente de gas de combustible para las etapas
después de primera etapa. El gas de combustible es activado por ondas
electromagnéticas, y eléctricamente alegó que los iones de gas de hidrógeno y
oxígeno (de la polaridad de enfrente) son expulsados de las células caídas en
cascada 2, 3, etc. mostrados en Fig.4. El
recorrido de Fig.9 puede ser utilizado como una fuente de la energía de
ionización para el gasses. El efecto de caída en cascada, sucesivamente aumenta
el nivel de estímulo de voltaje de gasses liberados, que son dirigidos entonces
a la asamblea de inyector final 4. En la asamblea de inyector, los iones de gas
son estimulados a un aún mayor nivel de energía. Los gasses son continuamente
expuestos a un láser que pulsa u otra fuente de energía de onda
electromagnética juntos con una intensidad alta campo de voltaje oscilante que
ocurre dentro de la célula entre electrodos o platos propicios de la polaridad
eléctrica de enfrente. Un material de construcción preferido para los platos es
T-304 de acero inoxidable que es no por medios químicos reactivo con agua,
hidrógeno u oxígeno. Un material eléctricamente propicio insertado en el
ambiente fluido, es un material deseable de la construcción para el campo
eléctrico que produce platos, por cual campo, la corriente de partículas de gas
activadas pasa.
Los iones de gas de gastos eléctricos de enfrente
alcanzan y mantienen un estado de nivel de energía crítico. Los iones de gas
tienen gastos eléctricos de enfrente y son sujetados a campos de voltaje oscilantes
de la polaridad de enfrente. Ellos también son sujetados a una fuente de
energía de onda electromagnética que pulsa. Inmediatamente después de alcanzar
la energía crítica, los iones de gas excitados son expuestos a una zona termal
de temperaturas alta en la célula de inyección 4, que hace que los iones de gas
excitados se sometan a la combustión de gas. La ignición de gas provoca el
decaimiento atómico y libera la energía termal 5, con la fuerza explosiva.
Una vez provocado, la salida de energía termal
explosiva es controlable por la atenuación de parámetros operacionales. En
cuanto a Fig.6A, por ejemplo, una vez que la frecuencia de resonancia es
identificada, variando el voltaje de pulso aplicado a la inicial agua asambleas
de célula de combustible 2, 3, la salida de energía explosiva última es
igualmente variada. Variando la forma de pulso y/o amplitud, o secuencia de
tren de pulso de la fuente de energía de onda electromagnética, la salida final
es variada. La atenuación de la frecuencia de campo de voltaje en la forma de
LEJOS Y EN pulsos, igualmente afecta la salida del aparato organizado. Cada
mecanismo de control puede ser usado por separado, agrupado en secciones, o
sistemáticamente arreglado en una manera secuencial.
Un sistema completo de acuerdo con la aplicación
presente así incluye:
1. Un agua abastece de combustible la célula para
proporcionar una primera mezcla de gas de combustible que consiste en al menos
una porción de gas de oxígeno e hidrógeno.
2. Un recorrido eléctrico del tipo mostrado en Fig.7
el suministro de una pulsación, campo eléctrico polar a la mezcla de gas como
ilustrado en Fig.6A, por lo cual las órbitas de electrones de los átomos de gas
son hinchadas siendo sujetado a fuerzas polares eléctricas, cambiándose del
estado mostrado conceptualmente en Fig.6B a aquel de Fig.6C, en una frecuencia
tal que el campo eléctrico que pulsa induce una resonancia con respecto a
electrones de los átomos de gas. El nivel de energía de los electrones
resonantes es así aumentado en pasos incrementales que caen en cascada.
3. Un campo eléctrico adicional para ionizar los
átomos de gas y
4. Una fuente de energía de onda electromagnética
para sujetar los átomos de gas ionizados a la energía de onda de una frecuencia
predeterminada para inducir resonancia de electrones adicional en los iones,
por lo cual el nivel de energía del electrón es sucesivamente aumentado, como
mostrado en Fig.6D.
5. Un fregadero de electrones, que puede estar en
la forma del elemento de rejilla mostrado en Fig.8A, extractos los electrones
adicionales de los iones que resuenan mientras tales iones están en una energía
aumentada declaran y desestabiliza la configuración de electrones nuclear de
los iones. "La extracción" de electrones por el fregadero es
coordinada con el campo eléctrico que pulsa de la cavidad resonante producida
por el recorrido de Fig.7, por medio de
6. Un recorrido synchronisation interconectado,
como mostrado en Fig.8B.
7. Un inyector, 10 en Fig.5B,
o asamblea de lente termal, Fig.5C, proporciona los medios de dirigir los iones
desestabilizados, y en que ellos son finalmente termalmente encendidos.
Como antes notado, para alcanzar y provocar el
decaimiento atómico último de la célula de combustible gasses en la etapa
final, las medidas secuenciales son tomadas. Primero, agua moléculas son
cortados en hidrógeno y oxígeno gasses por un proceso de estímulo de voltaje. En
la asamblea de inyector, la onda ligera coherente producida de un láser es
absorbida por el gasses. En este punto, como mostrado en Fig.6B, los átomos
individuales son sujetados a un campo eléctrico para comenzar un proceso de
ionización. La energía de láser es absorbida y hace que átomos de gas pierdan
electrones y la forma positivamente cobró iones de gas. Los activados, átomos
de hidrógeno positivamente cobrados ahora aceptan electrones liberados de
gasses más pesado y atraen otros iones de gas negativamente cargados como
conceptualmente ilustrado en Fig.6C. Positivamente
y los iones de gas negativamente cobrados son expuestos de nuevo a fuentes de
energía adicionales que pulsan para mantener la distribución arbitraria de
partículas de gas ionizadas.
Los iones de gas dentro de la cámara de energía de
onda son sujetados a un campo de voltaje de intensidad alta oscilante en una
cámara 11 en Fig.5A y Fig.5B formado dentro de electrodos 12 y 13 en Fig.5A y
Fig.5B de polaridad eléctrica de enfrente, para producir una cavidad resonante.
Los iones de gas alcanzan un estado de energía crítico en el punto de
resonancia.
En este punto, dentro de la cámara, los electrones
adicionales son atraídos al electrodo positivo; mientras los iones
positivamente cobrados o los núcleos atómicos son atraídos al electrodo
negativo. Las fuerzas de atracción positivas y negativas son coordinadas y acto
en los iones de gas simultáneamente; las fuerzas de atracción son no
reversibles. Los iones de gas experimentan la desviación componente atómica que
se acerca al punto de la separación de electrones. En este punto los electrones
son extraídos de la cámara por un sistema de rejilla como mostrado en Fig.5A. Los electrones extraídos son consumidos e
impedidos entrar de nuevo en la cámara por un recorrido como mostrado en Fig.8B. Los iones de gas alargados son sujetados a
una zona de calor termal para causar la ignición de gas, liberando la energía
termal con la fuerza explosiva. Durante la combustión de gas iónica, los átomos
muy activados y estimulados y los núcleos de átomo chocan y explotan durante la
excitación termal. El proceso de fractura de hidrógeno ocurrir, sostiene y
mantiene una zona termal, en una temperatura superior a la temperatura de
combustión de oxígeno/hidrógeno normal, es decir superior a 2,500 grados
Fahrenheit. Causar y mantener la elongación atómica representada en Fig.6C antes
de ignición de gas, un recorrido de intensificador de voltaje como mostrado en Fig.7
es usado como una fuente de voltaje corriente que restringe para proporcionar
el voltaje de excitación aplicado a la cavidad resonante. Al mismo tiempo, el
recorrido de extractor de electrones interconectado mostrado en Fig.8B, previene
la reintroducción de electrones atrás en el sistema. según parámetros de diseño
deliberados, un voltaje predeterminado y la variedad de frecuencia pueden ser
diseñados para cualquier configuración de aplicación o física particular del
aparato.
En la operación de la asamblea, la fuente de tren
de pulso para la cavidad resonante de gas mostrada en 2 y 3 en Fig.4 puede ser
sacado de un recorrido como mostrado en Figs 2, 7 o 9, y tal recorrido de
cavidad puede estar en la secuencia para proporcionar una entrada de energía
que cae en cascada. Es necesario en la extracción de electrones final, que la
frecuencia con la cual los electrones son quitados del sistema ser ordenados y
sincronizados con la pulsación de la cavidad resonante de gas. En el recorrido
de Fig.8B, la coordinación de synchronisation del recorrido con el recorrido de
Fig.7 puede ser conseguido interconectando el punto A del recorrido de puerta
de Fig.8B señalar A del recorrido que palpita de Fig.7.
El recorrido mostrado en Fig.9 realza la
intensidad de voltaje a través de bobinas de estárter de cobro resonante
durante operaciones que palpitan y restringe el flujo corriente permitiendo que
una pulsación electromagnética externa presente F, sacado de la primaria bobina
Ser activado para cruzar las cuerdas bobina D y E ser activado por el pulso
entrante se entrena Ah
Hn, por la conmutación del diodo G. F de campaña del
pulso externo, y el tren de pulso entrante Ah
Hn, son secuencialmente el mismo,
permitiendo a la acción resonante ocurrir, restringiendo el flujo corriente
permitiendo a la intensidad de voltaje aumentar a estimulado el proceso de
polarisation eléctrico, el proceso de ionización de gas y el proceso de
extracción de electrones. El recorrido de intensificador de voltaje de Fig.9 impide
a electrones firmar aquellos procesos.
Juntos, la asamblea de inyector de hidrógeno 4, y
la cavidad resonante 2 y 3, forma una célula de combustible de inyector de gas
que es compacta, bajo en el peso y cuyo diseño puede ser variado. Por ejemplo,
el sistema de inyector de hidrógeno es satisfecho para coches y motores a
reacción. Las aplicaciones industriales requieren sistemas más grandes. Para
aplicaciones de motor de cohete, el sistema de inyector de gas de hidrógeno es
colocado en lo alto de cada cavidad resonante arreglada en una serie de racimo
paralela. Si las cavidades resonantes son secuencialmente combinadas en una
serie de paralela/serie, la asamblea de inyección de hidrógeno es colocada
después de que las salidas de las cavidades resonantes han sido combinadas.
Del contorno de los fenómenos físicos asociados
con el proceso descrito en Tabla 1, la base teórica de la invención considera
los estados respectivos de moléculas, gasses e iones sacados del líquido agua. Antes
del estímulo de voltaje, agua moléculas son al azar dispersados en todas partes
de agua dentro de un contenedor. Cuando un tren de pulso de voltaje unipolar
como mostrado en Fig.6A (53a
53n) es aplicado, se induce un potencial de
voltaje creciente en las moléculas, gasses y/o iones en un efecto de cobro
lineal, parecido a un paso. El campo eléctrico de las partículas dentro de una
cámara incluso el campo eléctrico platea aumentos de un estado de energía baja
(A) a un estado de gran energía (J) en una manera de paso, después de cada tren
de pulso como ilustrado en Fig.6A. El
potencial de voltaje creciente es siempre positivo en la relación directa al
potencial de toma de tierra negativo durante cada pulso. La polaridad de
voltaje en los platos que crean los campos de voltaje, permanece la constante. El
voltaje positivo y negativo "zonas" es así formado simultáneamente.
En la primera etapa del proceso descrito en Tabla
1, porque la molécula agua naturalmente expone campos eléctricos de enfrente en
una configuración relativamente polar (los dos átomos de hidrógeno son
positivamente eléctricamente cobrados con relación al átomo de oxígeno
negativamente eléctricamente cargado), las causas de pulso de voltaje al
principio al azar orientaron moléculas agua en el estado líquido para girar y
orientarse en cuanto a los campos de voltaje aplicados.
Cuando la diferencia de potencial aplicó causas
las moléculas agua orientadas para alinearse entre los platos propicios,
pulsando causas la intensidad de campo de voltaje para ser aumentada de acuerdo
con e Fig.6A. Cuando la alineación adelante molecular ocurre, el movimiento
molecular es dificultado. Como los átomos de hidrógeno positivamente cargados
son atraídos en dirección contraria a los átomos de oxígeno negativamente
cargados, una alineación de precio polar o la distribución ocurren como
mostrado en Fig.6B. Como el nivel de
energía de los átomos sujetados a aumentos de pulsación resonantes, las
moléculas agua inmóviles se hacen alargó como mostrado en Fig.6C. Eléctricamente cobrado el nuceli y los
electrones son atraídos hacia zonas de voltaje de enfrente, interrumpiendo el
equilibrio de masas de la molécula agua.
En la primera etapa, cuando la molécula agua es
expuesta adelante a una diferencia de potencial, la fuerza eléctrica de la
atracción de los átomos a los electrodos de cámara también aumenta en la
intensidad. Como consiguiente, la co-valent vinculación entre los átomos es
debilitada y por último, terminada. El electrón negativamente cargado es
atraído hacia los átomos de hidrógeno positivamente cargados, mientras al mismo
tiempo, los átomos de oxígeno negativamente cargados repelen electrones.
Una vez que la energía resonante aplicada causada
por la pulsación del campo eléctrico en las cavidades alcanza un nivel de
umbral, las moléculas agua disociadas, ahora en la forma de hidrógeno liberado,
oxígeno y aire ambiental gasses, comenzar a ionizar y perder o ganar electrones
durante la etapa final en la asamblea de inyector. El átomo destabilisation
ocurre y el equilibrio eléctrico y de masas de los átomos es interrumpido. Otra
vez, el campo positivo producido dentro de la cámara o cavidad que cercar la
corriente de gas, atrae iones negativamente cobrados mientras los iones
positivamente cargados son atraídos al campo negativo. El átomo stabilisation
no ocurre porque el voltaje que palpita aplicado es reiterativo sin el cambio
de polaridad. Un potencial de aproximadamente varios miles voltios, provoca el
estado de ionización.
Cuando las partículas ionizadas se acumulan dentro
de la cámara, el efecto de cobro eléctrico es otra vez un efecto incremental
que anda que produce un potencial aumentado acumulativo, mientras, al mismo
tiempo, la resonancia ocurre. Los componentes del átomo comienzan "a
vibrar" en una frecuencia resonante tal que una inestabilidad atómica es
creada. Como mostrado en Fig.6D, un nivel de energía alto es conseguido, que
entonces sufre un colapso, causando la liberación de la energía explosiva
termal. El impacto de partícula ocurre cuando los iones liberados en un gas son
sujetados al voltaje adicional. Un corte transversal longitudinal de una
cavidad resonante de gas es mostrado en Fig.5A.
Promover la ionización de gas, energía de onda electromagnética como un
láser o la fuente de energía de fotón de una longitud de onda predeterminada e
intensidad de pulso es dirigido a, y absorbido por, los iones del gas. En el
dispositivo de Fig.5A, semiconductor lásers ópticos 20a - 20p, 20
rodean el
camino de flujo de gas. En el dispositivo de Fig.5B, la energía de foto 20 es
inyectada en una cámara de absorción separada 21. El estímulo incremental de
núcleos a un estado más muy activado por la energía de onda electromagnética
causa la desviación de electrones a un estado orbital más alto. El precio de
pulso así como la intensidad de la fuente de onda electromagnética son variados
para emparejar el precio de absorción de partículas ionizadas para producir el
aumento incremental andado de la energía. Un láser solo conectado por medio de
la fibra guías ligeras ópticas es una alternativa a la pluralidad de lásers
mostrados en Fig.5B. La exposición
continuada de los iones de gas a formas diferentes de la energía de onda
durante el estímulo de voltaje, mantenga átomos individuales en un estado
desestabilizado y previene stabilisation atómico.
Los iones de gas muy activados son termalmente
encendidos cuando ellos pasan del inyector 4 y firman y pasan por un inyector
10 en Fig.5B, o una asamblea de lente termal óptica como mostrado en Fig.5C. En Fig.5C, los iones de gas combustibles son
expulsados por y más allá de un recorrido de apagamiento 30, y reflejados por
lentillas 31 y 32, de acá para allá por una zona de calor termal 33, antes de
la avería atómica y luego salida por un puerto final 34. Un recorrido de
apagamiento es un orificio restringido por el cual la corriente de partícula
pasa, tal que el retroceso no ocurre. El escudo de desviación o lente 31,
sobrecalienta más allá de 3000 grados que Fahrenheit y los iones de gas
combustibles que pasan por los puertos de salida son regulados para permitir
que una presión de gas formara dentro de la zona termal. La producción de energía es controlada
variando el voltaje aplicado o tren de pulso ya que la asamblea de lente termal
se autoadapta al rendimiento del ionizado y primed gasses. La mezcla de gas
iónica combustible es formada de hidrógeno, oxígeno y aire ambiental gasses. El
gas de hidrógeno proporciona la fuerza explosiva termal, los átomos de oxígeno
ayudan a la ignición termal de gas, y el aire ambiental gasses retarda el
proceso de ignición termal de gas a un estado controlable.
Cuando la mezcla de gas combustible es expuesta a
un tren de pulso de voltaje, el potencial de voltaje creciente andado hace que
los átomos de gas móviles se hagan ionizado (electrones perdedores o ganadores)
y cambia el equilibrio eléctrico y de masas de los átomos. Los Gasses que no se
someten al proceso de ionización de gas pueden aceptar los electrones liberados
(electrón entrapment) cuando expuesto encenderse o estímulo de fotón. El
recorrido de rejilla de extractor de electrones mostrado en Fig.8A y Fig.8B, es
aplicado a la asamblea de Fig.5A o Fig.5B, y restringe el reemplazo de
electrones. La rejilla de extractor 56, es aplicado adyacente al campo eléctrico
que produce componentes 44 y 45, dentro de la cavidad resonante. Los iones de
gas incrementalmente alcanzan un estado crítico que ocurre después de una
energía alta estado resonante. En este punto, los átomos ya no toleran los
electrones ausentes, el campo eléctrico desequilibrado y la energía almacenada
en el núcleo. El colapso inmediato del sistema ocurre y la energía es liberada
como el decaimiento de átomos en la energía explosiva termal.
La aplicación reiterativa de un voltaje pulsa el
tren (A por J de Fig.6A) incrementalmente consigue el estado crítico de los
iones de gas. Como los átomos de gas o iones (1a
1n) mostrado en Fig.6C, hecho
alargó durante el retiro de electrones, la energía de onda electromagnética de
una frecuencia predeterminada e intensidad es inyectada. La energía de onda
absorbida por los núcleos de gas estimulados y electrones, causa adelante
destabilisation del gas iónico. La energía absorbida de todas las fuentes, hace
que los núcleos de gas aumenten en el estado de energía e induce la eyección de
electrones de los núcleos.
Para estimular adelante el electrón los entrapment
tratan más allá del nivel atómico (capturando los electrones liberados durante
el proceso de fractura de hidrógeno), la rejilla de extractor de electrones
(como mostrado en Fig.8A) es colocado en la relación espaciada a la estructura
de cavidad resonante de gas mostrada en Fig.5A.
La rejilla de extractor de electrones es atada a un recorrido eléctrico
(como aquel mostrado en Fig.8B) que permite que electrones fluyan a una carga
eléctrica 55, cuando un potencial eléctrico positivo es colocado en el lado
opuesto de la carga eléctrica. La carga eléctrica puede ser un dispositivo
típico que consume poder como una bombilla o dispositivo resistivo que produce
calor. Cuando el potencial eléctrico positivo es encendido, o aplicado de
pulso, los electrones negativamente cargados liberados en la cavidad resonante
de gas, es apartado y firma la carga resistiva donde ellos son liberados como
calor o energía ligera. El recorrido eléctrico que consume puede estar
relacionado directamente con la cavidad resonante de gas zona de voltaje
eléctrica positiva. La forma de onda
positiva entrante aplicada a la zona de voltaje de cavidad resonante por un
diodo obstructor, es sincronizada con el tren de pulso aplicado a la cavidad
resonante de gas por el recorrido de Fig.7 vía un recorrido de puerta alterno. Cuando
un tren de pulso es gated "EN", el otro tren de pulso es apagado. Un
diodo obstructor dirige el flujo de electrones a la carga eléctrica, mientras
el alambre resistivo previene la salida de voltaje durante el tren de pulso
"DURANTE" el tiempo.
El proceso de extracción de electrones es
mantenido durante el cambio de flujo de gas variando el precio de pulso más
bien cuidado en la relación al voltaje aplicado. El proceso de extracción de
electrones también previene la ignición de chispa del combustible gasses
viajando por la cavidad resonante de gas porque la concentración de electrones
y el chispazo potencial son prevenidos.
En una asamblea de lente termal óptica o inyector
de empuje, como mostrado en Fig.5C, los iones de gas desestabilizados
(eléctricamente y se reúnen átomos de gas desequilibrados habiendo que activado
muy núcleos) pueden ser presurizados durante la ignición de chispa. Durante la
interacción termal, los núcleos de gas de hidrógeno muy activados e inestables
chocan con los núcleos de gas de oxígeno muy activados e inestables y producen
la energía explosiva termal más allá de la etapa que quema gas. Otro aire
ambiental gasses e iones no por otra parte consumidos, limite el proceso
explosivo termal.
Patente Canadiense
2,067,735 16 de mayo 1991 Inventor: Stanley Meyer
SISTEMA DE INYECCIÓN DE AGUA
COMBUSTIBLE
EXTRACTO
Un sistema de inyector que comprende un método
mejorado y aparato útil en la producción de un hidrógeno que contiene el gas de
combustible de agua en un proceso en el cual la propiedad dieléctrica de agua
y/o una mezcla de agua y otros componentes determina una condición resonante
que produce una avería de la vinculación atómica de átomos en la molécula agua.
El inyector entrega una mezcla de niebla agua, gases ionizados y gas no
combustible a una zona dentro de la cual el proceso de avería que conduce a la
liberación de hidrógeno elemental de las moléculas agua ocurre.
DESCRIPCIÓN
Esta invención está relacionada con un método y
aparato útil en la producción de la energía combustive termal del componente de
hidrógeno de agua.
En mi Patente No 4,936,961 evidente Método para
la Producción de un Gas de Combustible, describo una célula de combustible de
agua que produce una fuente de energía de gas por un método que utiliza agua
como un componente dieléctrico de un recorrido eléctrico resonante.
En mi Patente No 4,826,581 evidente Proceso
Controlado para la Producción de la Energía Termal de Gasses y Aparato Útil Por
lo tanto, describo un método y el aparato para obtener la liberación realzada
de la energía termal de una mezcla de gas incluso hidrógeno y oxígeno en el
cual el gas es sujetado a vario eléctrico, ionización y campos
electromagnéticos.
En mi Patente No 07/460,859 consecutivo de
aplicación co-pendiente Proceso y Aparato para la Producción de Gas de
Combustible y la Liberación Realzada de la Energía Termal del Gas de
Combustible, describo varios medios y métodos para obtener la liberación de la
energía thermal/combustive del hidrógeno (H) componente de un gas de
combustible obtenido de la disociación de un agua (H2O) la molécula por un proceso que utiliza
las propiedades dieléctricas de agua en un recorrido resonante; y en aquella
aplicación más a fondo describo la dinámica física y aspectos químicos del
proceso de conversión agua combustible.
La invención de esta aplicación presente representa
la mejora generational de métodos y aparato útil en la utilización de agua como
una fuente de combustible. En resumen, la invención presente es una célula de
combustible de agua microminiaturizada que permite la inyección directa de
agua, y su transformación simultánea en un combustible que contiene hidrógeno,
en una zona de combustión, como un cilindro en un motor de combustión interno,
un motor a reacción o un calorífero. O bien, el sistema de inyección de la
invención presente puede ser utilizado en cualquier aplicación no motor en la
cual una fuente de calor o llama concentrada es deseada, por ejemplo: soldadura.
El sistema de inyección presente elimina la
necesidad de un buque de presión de gas incluido en un sistema de combustible
de hidrógeno y a la baja de reduce un riesgo físico potencial antes asociado
con el uso de combustibles a base de hidrógeno. El sistema produce el
combustible a petición en la operación de tiempo real y establece un ambiente
integrado de parámetros óptimos de modo que un proceso de conversión agua
combustible trabaje en la eficacia alta.
La encarnación preferida de la invención es más
totalmente explicada abajo en cuanto a los dibujos en cual:
Fig.1 figuradamente
ilustra las secciones y zonas de operaciones incluidas en un inyector solo de
la invención.

Fig.2A es un lado
vista enfadada seccional.

Fig.2B es una vista
frontal a partir del final vigente.

Fig.2C es una vista
esquemática de un inyector individual.

Fig.3 y Fig.3A muestre el lado y vistas
enfadadas seccionales frontales de un inyector o bien configurado.


Fig.4 muestra una serie de disco de inyectores.

Fig.5 muestra a la resonancia el recorrido
eléctrico incluso el inyector.

Fig.6 representa la
interrelación de los componentes de distribución eléctricos y de combustible de
un sistema de inyector.

Aunque yo me refiera a un inyector" en este
documento, la invención está relacionada no sólo con la configuración física de
un aparato de inyector, sino también al proceso total y parámetros de sistema
determinados en el aparato para conseguir la liberación de la energía termal. En
un contorno básico, un inyector regula la introducción de componentes de
proceso en una zona de combustión y establece una condición de mezcla de
combustible que permite a la combustión. Aquella condición de combustión es
provocada simultáneamente con la operación de inyector en la correspondencia de
tiempo real con parámetros de control para los componentes de proceso.
n la condición de mezcla de combustible que es
creada por el inyector, agua (H20) es atomizado en un spray fino y mezclado con 1
aire ambiental ionizado gasses y otro 2 no combustible gasses como nitrógeno,
argón y otro gasses raro, y vapor agua. (El gas de escape producido por la
combustión de hidrógeno con el oxígeno es un no combustible agua vapor. Este
vapor agua y otro gasses inerte que resulta de la combustión pueden ser
reciclados de una salida de gases de combustión en el sistema de inyector,
atrás en la mezcla de entrada del no combustible gasses.) la mezcla de
combustible es introducida en un rendimiento consecuente mantenido bajo una
presión predeterminada. En la provocación de la condición creada por el
inyector, el proceso de conversión descrito en el mi No 4,936,961 evidente y el
No 07/460,859 consecutivo de aplicación co-pendiente es hecho resaltar
espontáneamente en un nivel micro en una zona de reacción predeterminada. El inyector crea una mezcla, bajo la presión
en una zona definida de agua, ionizó gasses y el no combustible gasses. La
presión es un factor importante en el mantenimiento de la condición de reacción
y hace que la mezcla agua/gas se haga íntimamente mezclada, comprimida y
desestabilizada para producir la combustión cuando activado en condiciones de resonancia
de la ignición. De acuerdo con el proceso de conversión antes mencionado de mi
patente y aplicación, cuando agua es sujetado a una resonancia condicionan
moléculas agua se amplían y se hinchan; los electrones son expulsados de la
molécula agua y absorbidos por gasses ionizado y la molécula agua, así
desestabilizada, divide abajo en sus componentes elementales de hidrógeno (H2) y oxígeno (O) en
la zona de combustión. Los átomos de hidrógeno liberados de la molécula
proporcionan la fuente de combustible en la mezcla para la combustión con el
oxígeno. La invención presente es una aplicación de aquel proceso y es
perfilada en Tabla 1:
Tabla 1
Mezcla de Inyector + Condiciones
de proceso = Energía termal
(1) Agua Niebla (1) Liberación bajo
presión (1) Calor
en Zona de Combustión
y o
y (2) Motor de Combustión Interno
(2) Gas
Ionizado (2) Resonancia (Fuerza explosiva)
utilización
del dieléctrico
propiedad de agua
como un condensador
y o
y (3) Motor a reacción
(3) Gas
No combustible (3) Pulsación
unipolar o
en alta tensión
(4) Otra aplicación
El proceso ocurre como agua niebla y gasses bajo
la presión son inyectados en, e íntimamente mezclados en la zona de combustión
y una zona eléctricamente polarizada. En la zona eléctricamente polarizada, la
mezcla agua es sujetada a un voltaje corriente directo pulsado unipolar que es
templado para conseguir la resonancia de acuerdo con el eléctrico,
características de masas y otras de la mezcla como un dieléctrico en el
ambiente de la zona de combustión. La
frecuencia resonante variará según la configuración de inyector y depende de
las características físicas, como la masa y el volumen del agua y gasses en la
zona. Cuando mis patentes previas y aplicación indican, la condición resonante
en el recorrido capacitative es determinada por las propiedades dieléctricas de
agua: (1) como el dieléctrico en un condensador formado por superficies
propicias adyacentes, (y 2) cuando la molécula agua sí mismo es un material
dieléctrico polar. En la resonancia, el flujo corriente en el recorrido
eléctrico resonante será reducido al mínimo y el voltaje alcanzará su punto
máximo.
El sistema de inyector proporciona una mezcla de
combustible presurizada para el sometimiento al ambiente resonante de la zona
de combustión de voltaje cuando la mezcla es inyectada en la zona. En una
encarnación preferida, el inyector incluye los orificios consecutivos anidados
de concentrically, un para cada uno de los tres elementos constituyentes de la
mezcla de combustible. (Puede ser factible combinar y tratar el no combustible
e ionizó gasses antes del inyector. En este acontecimiento, sólo dos orificios
son requeridos, un para el agua y otro para gasses combinado.) los orificios
dispersan la niebla agua y gasses bajo la presión en una activación cónicamente
formada y zona de combustión.
Fig1A muestra un corte transversal transversal de
un inyector, en el cual, líneas de abastecimiento para agua 1, ionizó el gas 2,
y el gas no combustible 3, comida en una asamblea de disco de distribución 4
que tiene los orificios anidados de concentrically. La mezcla de combustible
pasa por una zona que se mezcla 5, y una zona de voltaje 6, creado por
electrodos 7a y 7b (positivo) y 8 (negativo o tierra). Las líneas de campaña
eléctricas son mostradas como 6a1 y 6a2 y 6b1 y 6b2. La combustión (es decir la
oxidación de hidrógeno) ocurre en la zona 9. La ignición del hidrógeno puede
ser primed por una chispa o puede ocurrir espontáneamente a consecuencia de la
volatilidad excepcionalmente alta de hidrógeno y su presencia en un campo de
alta tensión.

Aunque la zona que se mezcla, la zona de voltaje y
la zona de combustión sean mencionadas por separado en esta explicación, ellos
no son de hecho físicamente separados, como puede ser visto de Fig.1. En la zona (s), allí es producido una mezcla
"excitada" de la niebla agua vaporizada, ionizó gasses y otro no
combustible gasses, todo de los cuales ha sido al instante liberado de la
presión alta. Simultáneamente, la mezcla liberada en la zona, es expuesto a un
voltaje pulsado en una frecuencia correspondiente a la resonancia eléctrica. En
estas condiciones, los electrones de cáscara externa de átomos en la molécula
agua son desestabilizados y el tiempo compartido molecular es interrumpido. Así,
la mezcla de gas en la zona de inyector es sujetada a fuerzas interactivas
físicas, eléctricas y químicas que causan una avería de las fuerzas de
vinculación atómicas de la molécula agua.
Los parámetros de proceso son determinados, basado
en el tamaño de un inyector particular. En un inyector puesto la talla apropiadamente
para el uso para proporcionar una mezcla de combustible a un cilindro
convencional en un motor del automóvil de vehículo de pasajeros, el inyector
puede parecerse a una bujía convencional. En tal inyector, el orificio agua es
0.1 a 0.15 pulgadas en el diámetro; el orificio de gas ionizado es 0.15 a 0.2
pulgadas en el diámetro, y el orificio de gas no combustible es 0.2 a 0.25
pulgadas en el diámetro. En tal configuración, los orificios consecutivos
aumentan en el tamaño del orificio íntimo, como apropiado en una configuración
concéntrica. Como notado encima, es
deseable mantener la introducción de los componentes de combustible en un
precio constante. El mantenimiento de una espalda-presionaré de aproximadamente
125 libras por pulgada cuadrada para cada uno de los tres componentes de gas de
combustible parece ser satisfactorio para un inyector "de bujía". En
el ambiente presurizado del inyector, las válvulas de control de dirección
única de muelles en cada línea de abastecimiento, como 14 y 15, mantienen la
presión durante el pulso de tiempos.
La zona de voltaje 6 rodea la mezcla de
combustible presurizada y proporciona un ambiente eléctricamente cargado de la
corriente directa pulsada en la variedad de aproximadamente 500 a 20,000
voltios y más, en una frecuencia templada en la característica resonante de la
mezcla. esta frecuencia estará típicamente dentro de la variedad de
aproximadamente 20 kHz a 50 kHz, dependiente, como notado encima, en el flujo
de masas de la mezcla del inyector y la propiedad dieléctrica de la mezcla. En
el inyector puesto la talla de una bujía, la zona de voltaje ampliará
típicamente longitudinalmente aproximadamente 0.25 a 1.0 pulgadas permitir
suficiente moran el tiempo de la niebla agua y mezcla de gas entre las
superficies propicias 7 y 8 que forman un condensador de modo que la resonancia
ocurra en la frecuencia pulsada de una alta tensión, y la combustión es
provocada. En la zona, una onda de energía que está relacionada con la
frecuencia de pulso resonante, es formada. La onda sigue palpitando por la
llama en la zona de combustión. La energía termal producida es liberada como la
energía calórica. En una zona encajonada como un motor de pistón/cilindro,
detonación de gas en condiciones resonantes, el poder físico explosivo de los
productos.
En la zona de voltaje, la proporción de tiempo
compartido de los átomos de oxígeno e hidrógeno que comprenden las moléculas
agua individuales en la niebla agua, está disgustado de acuerdo con el proceso
explicado en el mi No 4,936,961 evidente y el No 07/460,859 consecutivo de
aplicación. A saber, la molécula agua, que es una estructura polar, es hinchada
o deformada en la forma siendo sujetado al campo eléctrico polar en la zona de
voltaje. La condición resonante inducida en la molécula por los pulsos
unipolares, trastorna la vinculación molecular de electrones de cáscara tal que
la molécula agua, en la resonancia, se rompe aparte en sus átomos
constituyentes. En la zona de voltaje,
las moléculas agua están excitadas en un estado ionizado, y el componente de
gas preionizado de la mezcla de combustible, captura los electrones liberados
de la molécula agua. En esta manera, en la condición resonante, la molécula
agua es desestabilizada y los elementos atómicos constituyentes de la molécula 2a
y O, son liberados y los átomos de hidrógeno liberados están disponibles para
la combustión. el no combustible gasses en la mezcla de combustible, reduzca el
precio de quemadura de hidrógeno a aquel de un combustible de hidrocarbono como
la gasolina (gasolina) o keroseno (parafina), de su precio de quemadura normal
que es aproximadamente 2.5 veces aquella de gasolina. De ahí la presencia de no
combustible gasses en la mezcla de combustible, modera la liberación de energía
y el precio en el cual las moléculas de oxígeno e hidrógeno libres se combinan
en el proceso de combustión.
El proceso de combustión no ocurre espontáneamente
entonces las condiciones en la zona deben ser puestas a punto con cuidado para
conseguir un rendimiento de entrada óptimo para agua y el gasses
correspondiente al mantenimiento de una condición resonante. La entrada agua
niebla y gasses puede ser igualmente inyectada en la zona en un físicamente
pulsado (con./Desc.) manera correspondiente a la resonancia conseguida. En un motor de combustión interno, puede
requerirse que la resonancia del recorrido eléctrico y la pulsación física de
la mezcla de entrada esté relacionada con el ciclo de combustión del motor que
corresponde. En este aspecto, una o dos bujías convencionales pueden requerir
que un ciclo de chispa sintonizara con la correspondencia a la resonancia de
ciclo de conversión, de modo que la combustión de la mezcla ocurra. Así, el
flujo de entrada, la tasa de cambio y el precio de combustión son
interrelacionados y óptimamente, cada uno debería ser templado de acuerdo con
la resonancia de recorrido en la cual la conversión ocurre.
El sistema de inyección de la invención presente
es satisfecho a aplicaciones retrofit en gasolina convencionalmente abastecida
de combustible y motores de combustión internos diesel y motores de avión de
avión a reacción convencionalmente abastecidos de combustible.
Ejemplo 1
Figs 2A, 2B y 2C ilustre un tipo de inyector útil, entre otras cosas, como una
fuente de combustible para un motor de combustión interno convencional. En el
corte transversal de Fig.2A, números de referencia correspondiente a los
números que se identifican usados en Fig.1 muestre una línea de abastecimiento
para agua 1, conduciendo a primer disco de distribución 1a y línea de abastecimiento
para el gas ionizado 2, conduciendo al segundo disco de distribución 2a. En el
corte transversal, la línea de abastecimiento para el gas no combustible 3
conducción al disco de distribución 3a, no es ilustrado, sin embargo, su
posición cuando una tercera línea debería ser obvia. Los tres discos comprenden
la asamblea de disco de distribución 4. Las líneas de abastecimiento son
formadas en un cuerpo eléctricamente aislador 10, rodeadas por la
vaina/alojamiento eléctricamente propicia que 11 tener un final enhebrado
segmenta 12.
Un electrodo central 8, amplía la longitud del
inyector. Los elementos propicios 7a y 7b (7a y 7b representan lados opuestos
del diámetro en el corte transversal de un cuerpo circular), la sección 12
enhebrada adyacente y el electrodo 8, forman la zona polarisation eléctrica 6
adyacente a la zona de combustión 9. Un conector eléctrico 13 puede ser
proporcionado al otro final del inyector. (En este documento, el término
"electrodo" se refiere a la superficie propicia de un elemento que
forma un lado de un condensador.) En la vista frontal de Fig.2B, se ve que cada
disco que arregla la asamblea de disco de distribución 9, incluye una
pluralidad de microinyectores 1a1, 2a1, 3a1, etc. para la inyección del agua y
gasses en zonas de combustión y el polarisation/voltage. La vista esquemática
de Fig.2C los espectáculos otra vista del inyector y además representan dos
entradas de línea de abastecimiento 1 y 2, el tercer no mostrado debido a la
inhabilidad de representar la 1200 separación uniforme de tres líneas en un
dibujo dos dimensionales.
En el inyector, agua niebla (formándose gotitas en
la variedad, por ejemplo, de 10 a 250 micrones y encima, con el tamaño
relacionado con la intensidad de voltaje) es inyectado en la mezcla de
combustible y zona que se polariza por vía de pulverizadores agua 1a1. La
tendencia de agua para formar "una cuenta" o gotita es un parámetro
relacionado con tamaño de niebla de gotita e intensidad de voltaje. el aire
ionizado gasses y el no combustible gasses, introducido por inyectores 2a1 y
3a1, es entremezclado con la expulsión agua niebla para formar una mezcla de
combustible que firma la zona de voltaje 6 donde la mezcla es expuesta a una
pulsación, unipolar, campo de voltaje de intensidad alta (típicamente 20,000
voltios en 50 Hz o encima, en la condición resonante en la cual el flujo
corriente en el recorrido (amperios) es reducido a mínimo) creado entre
electrodos 7 y 8.
La energía de láser previene la descarga de gasses
ionizado y proporciona la entrada de energía adicional en el proceso de
destabilisation molecular que ocurre en la resonancia. Es preferible que gasses
ionizado es sujetado al láser (photonic energía) activación antes de su
introducción en la zona (s); aunque, por ejemplo, una fibra el conducto óptico
pueda ser útil para canalizar la energía photonic directamente en la zona. Sin
embargo, el calor generado en la zona puede afectar el operability de una
configuración tan alterna. Polarisation eléctrico de la molécula agua y una
condición resonante ocurre para desestabilizar la vinculación molecular de los
átomos de oxígeno e hidrógeno. La energía de combustión es liberada entonces
por la ignición de chispa.
Para asegurar la proyección de llama apropiada y
la estabilidad de llama subsecuente, las bombas para el aire ambiental, gas no
combustible y agua, introducen estos componentes en el inyector bajo la presión
estática hasta y más allá de 125 libras por pulgada cuadrada.
La temperatura de llama es regulada controlando el
índice de flujo de volumen de cada uno medios fluidos en la relación directa a
la intensidad de voltaje aplicada. Para elevar la temperatura de llama, el
desplazamiento fluido es aumentado mientras el caudal de volumen de no
combustible gasses es mantenido o reducido y la amplitud de voltaje aplicada es
aumentada. Para bajar la temperatura de llama, el rendimiento fluido del no
combustible gasses es aumentado y la amplitud de voltaje de pulso es bajada. Para
establecer una temperatura de llama predeterminada, los medios fluidos y el
voltaje aplicado son ajustados independientemente. El modelo de llama es
mantenido adelante cuando los encendidos, comprimidos, y moviendo gasses son
proyectados bajo la presión de los puertos de inyector en la asamblea de disco
de distribución 4 y el gas se amplía en la zona y es encendido.
En la zona de voltaje, varias funciones ocurren
simultáneamente para iniciar y provocar la producción de energía termal. las
gotitas de niebla de agua son expuestas a la intensidad alta que pulsa campos
de voltaje de acuerdo con un proceso de polarisation eléctrico que separa los
átomos de la molécula agua y hace que los átomos experimenten la eyección de
electrones. La naturaleza polar de la molécula agua que facilita la formación
de gotitas de minuto en la niebla, parece causar una relación entre el tamaño
de gotita y el voltaje requerido efectuar el proceso, es decir mayor el tamaño
de gotita, más alto el voltaje requirió.
Los átomos liberados de la molécula agua se relacionan con el aire
ambiental ionizado del láser-primed gasses para hacer que una masa muy activada
y desestabilizada de átomos de gas combustibles se encendiera termalmente. El
aire ambiental entrante gasses es el láser primed e ionizado pasando por un
procesador de gas, y un recorrido de extracción de electrones (Fig.5) las
capturas y consumen en fregadero 55, electrones expulsados, y previenen el
flujo de electrones en el recorrido resonante.
En términos de interpretación, la fiabilidad y la
seguridad, aire ionizado gasses y agua repostan líquido no se hacen volátiles
hasta que la mezcla de combustible alcance zonas de combustión y el voltaje. El
no combustible inyectado gasses retarda y controla el precio de combustión de
hidrógeno durante la ignición de gas.
En aplicaciones alternas, el láser-primed ionizó
el oxígeno líquido y el hidrógeno líquido de-láser-primed almacenado en
depósitos de combustible separados, puede ser usado en el lugar de la mezcla de
combustible, o se licuó el aire ambiental gasses solo con agua puede ser substituido
como una fuente de combustible.
La asamblea de inyector es la variable de diseño y
es retro-fittable a puertos de inyector de combustible fósil convencionalmente
usados en motores de avión a reacción/cohete, secadores de grano, altos hornos,
sistemas de calefacción, motores de combustión internos y otros por el estilo.
Ejemplo 2
Un inyector
montado por reborde es mostrado en el corte transversal en Fig.3 que muestra
las entradas de mezcla de combustible e ilustra una configuración de tres
inyectores alternativa que conduce al polarisation (voltaje) y zonas de
combustión en las cuales un inyector 31a, 32a y 33a es proporcionado para cada
una de las tres mezclas de gas, y relacionado con líneas de abastecimiento 31 y
32 (33 no es mostrado). La zona polarisation eléctrica 36 es formada entre
electrodo 38 y alrededores de la cáscara propicia 37. El elemento capacitative
del recorrido resonante es formado cuando la mezcla de combustible, actuando
como un dieléctrico, es introducida entre las superficies propicias de 37 y 38. Fig.3A es una vista frontal del final vigente
del inyector.
Ejemplo 3
Inyectores múltiples pueden ser arreglados en una
cuadrilla como mostrado en Fig.4 en que los inyectores 40, 41, 42, 43, 44, 45,
46, 47, 48 y 49 son arreglados concentrically en una asamblea 50. Una serie tan
agrupada es útil en aplicaciones que tienen exigencias de energía intensivas
como motores de avión de avión a reacción y altos hornos.
Ejemplo 4
El sistema eléctrico básico utilizado en la
invención es representado en Fig.5 mostrando a la zona polarisation eléctrica 6
que recibe y trata el agua y la mezcla de gas como un elemento de recorrido
capacitivo en un recorrido de cobro resonante formado por inductores 51 y 52
relacionado en serie con el diodo 53, fuente de voltaje pulsada 54, el electrón
se hunde 55 y zona 6 formado de elementos propicios 7 y 8. En esta manera,
electrodos 7 y 8 en el inyector, forman un condensador que tiene al dependiente
de características eléctrico en los medios dieléctricos (p.ej la niebla agua,
ionizó gasses y el no combustible gasses) introducido entre los elementos
propicios. Dentro de los medios macrodieléctricos, sin embargo, las moléculas
agua ellos mismos, debido a su naturaleza polar, pueden ser consideradas
microcondensadores.
Ejemplo 5
La distribución de combustible y los sistemas de
dirección útiles con el inyector de esta aplicación son descritos en mis
aplicaciones co-pendientes para la patente; PCT/US90/6513 y PCT/US90/6407.
Un bloque de distribución para la asamblea es
mostrado en Fig.6. En Fig.6 el bloque de
distribución pulsa y sincroniza la entrada de los componentes de combustible en
la secuencia con el recorrido de pulsación eléctrico. Los componentes de
combustible son inyectados en los puertos de inyector en synchronisation con la
frecuencia resonante, realzar el pulso de onda de energía que se extiende de la
zona de voltaje por la llama. En la configuración de Fig.6, el sistema
eléctrico es interrelacionado al bloque de distribución 60, válvula de puerta
61 y callejones separados 62, 63 y 64 para componentes de combustible. El
distribuidor produce un pulso más bien cuidado que activa un recorrido que
forma pulso que forma un pulso que tiene una anchura y amplitud determinada por
la resonancia de la mezcla y establece un tiempo morar para la mezcla en la
zona para producir la combustión..
Como en mi aplicación referida en cuanto a control
y dirección y sistemas de distribución para un gas de combustible que contiene
hidrógeno producido de agua, la producción de gas de hidrógeno está relacionada
para pulsar la frecuencia Enc./Desc. tiempo. En el sistema mostrado en Fig.6, el
bloque de distribuidor pulsa los medios fluidos introducidos en el inyector en
la relación a la frecuencia de pulso resonante del recorrido y al operacional
con./desc. frecuencia de pulso de puerta. En esta manera, el precio de la
conversión agua (es decir el precio de combustible producido por el inyector)
puede ser regulado y el modelo de resonancia en la llama controlado.
Patente WO 92/07861 2 de noviembre 1990 Inventor: Stanley A. Meyer
CONTROLE Y RECORRIDO DE CHOFER PARA UN COMBUSTIBLE
GAS HIDRÓGENO QUE PRODUCE CÉLULA
La dificultad principal en la utilización de la
Célula de Combustible de agua baja corriente de Stan (reproducido por Dave
Lawton y mostrado en el Capítulo 10) es la cuestión de guardar la célula
continuamente en el punto de frecuencia resonante. Esta aplicación evidente
muestra la circuitería de Stan para hacer exactamente que, y por consiguiente,
esto tiene la importancia principal. La versión de Dave del recorrido está
también en el Capítulo 10.
EXTRACTO
Un recorrido de control para una cavidad resonante
capacitiva agua célula condensador (7) para la producción de un hidrógeno que
contiene el combustible tiene un recorrido de exploración resonante que coopera
con un detector de resonancia y recorrido PLL para producir pulsos. Los pulsos
son alimentados en el transformador primario (TX1). El transformador secundario
(TX2) está relacionado con la cavidad resonante agua célula condensador (7) vía
un diodo y estárteres de cobro resonantes (TX4, TX5).
Esta invención está relacionada con sistemas de
recorrido eléctricos útiles en la operación de una Célula de Combustible de
agua incluso una cavidad condensador/resonante agua para la producción de un
hidrógeno que contiene el gas de combustible, como esto descrito en mi Patente
de Carta de los Estados Unidos el No 4,936,961 Método para la Producción de un
Gas de Combustible publicado 26 de junio de 1990.
En mi Patente de Cartas para un Método para la
Producción de un Gas de Combustible, los pulsos de voltaje aplicados a los
platos de una melodía condensador agua en las propiedades dieléctricas del agua
y atenúan las fuerzas eléctricas entre los átomos de oxígeno e hidrógeno de la
molécula. La atenuación de las fuerzas eléctricas causa un cambio del campo
eléctrico molecular y las fuerzas de vinculación atómicas covalent de los
átomos de oxígeno e hidrógeno. Cuando la resonancia es conseguida, el bono
atómico de la molécula está roto, y los átomos de la molécula se disocian. En
la resonancia, la corriente (amperio) el empate de una fuente de alimentación
al condensador agua es reducido al mínimo y voltaje a través de los aumentos
condensador agua. El flujo de electrones no es permitido (excepto a mínimo,
correspondiente a la salida que resulta de las propiedades propicias residuales
de agua). Para el proceso para seguir, sin embargo, una condición resonante
debe ser mantenida.
A causa de la polaridad eléctrica de la molécula
agua, los campos producidos en el condensador agua respectivamente atraen y
repelen la parte de enfrente y como gastos en la molécula, y las fuerzas
finalmente conseguidas en la resonancia son tal que la fuerza del covalent que
une la fuerza en la molécula agua (que están normalmente en un compartiendo
electrón el modo) se disocia. Sobre la disociación, los electrones de
vinculación antes compartidos emigran a los núcleos de hidrógeno, y tanto el
hidrógeno como el oxígeno vuelven para ganar neto el precio eléctrico cero. Los
átomos son liberados del agua como una mezcla de gas.
En la invención aquí, un recorrido de control para
una cavidad resonante agua célula condensador utilizada para la producción de un
gas de combustible que contiene hidrógeno es proporcionado.
El recorrido incluye un medio de aislamiento como
un transformador que tiene un ferromagnético, corazón material electromagnético
de cerámica u otro y tiene un lado de bobina secundario relacionado en serie
con una alta velocidad que cambia el diodo a un plato del condensador agua de
la cavidad resonante y el otro lado de bobina secundario relacionado con el
otro plato del condensador agua para formar un lazo cerrado recorrido
electrónico que utiliza las propiedades dieléctricas de agua como la parte del
recorrido resonante electrónico. La primaria bobina del transformador de
aislamiento está relacionada con unos medios de generación de pulso. Bobina
secundario del transformador puede incluir segmentos que forman el recorrido de
estárter de cobro resonante en serie con los platos condensador agua.
En los medios de generación de pulso, un generador
de frecuencia resonante ajustable y un generador de frecuencia de pulso de
gated son proporcionados. Un pulso de puerta controla el número de los pulsos
producidos por el generador de frecuencia resonante enviado a la primaria
bobina durante un período determinado por la frecuencia de puerta del segundo
generador de pulso.
La invención también incluye un medio para sentir
el acontecimiento de una condición resonante en el condensador agua / cavidad
resonante, que cuando un corazón ferromagnético o electromagnético es usado,
puede ser una recogida bobina en el corazón de transformador. El medio de
detección es interconectado a un recorrido de exploración y un recorrido de
bucle de sincronización de fase, por lo cual la frecuencia que palpita a la
primaria bobina del transformador es mantenida en una frecuencia sentida
correspondiente a una condición resonante en el condensador agua.
Los medios de control son proporcionados en el
recorrido para ajustar la amplitud de un ciclo que palpita enviado a la
primaria bobina y para mantener la frecuencia del ciclo que palpita en una
frecuencia constante sin tener en cuenta la amplitud de pulso. Además, el
generador de frecuencia de pulso de gated puede estar relacionado con un sensor
que supervisa el precio de la producción de gas en la célula y controla el
número de pulsos del generador de frecuencia resonante enviado a la célula en
una frecuencia gated en la correspondencia con el precio de la producción de
gas. El sensor puede ser un sensor de presión de gas en una cavidad resonante
condensador agua incluida que también incluye una salida de gas. El sensor de
presión de gas está relacionado con el recorrido para determinar el precio de
la producción de gas con respecto a la presión de gas ambiental en el recinto
condensador agua.
Así, un recorrido de control completo y ello son
componentes individuales para mantener y controlar la resonancia y otros
aspectos de la liberación de gas de una cavidad resonante agua célula es
descrito aquí e ilustrado en los dibujos que representan el siguiente:

Fig.1 es un diagrama
de bloque de un recorrido de control total mostrando a la interrelación de
subrecorrido, el corazón que palpita / recorrido resonante y la cavidad
resonante condensador agua.

Fig.2 muestra un tipo
del recorrido de control digital para regular el precio último de la producción
de gas como determinado por una entrada externa. (Tal recorrido de control
correspondería, por ejemplo, al acelerador en un coche, o el control de
termostato en un edificio).

Fig.3 muestra un
generador de voltaje análogo.

Fig.4 es un recorrido
de control de amplitud de voltaje interconectado con el generador de voltaje y
un lado de la primaria bobina del corazón que palpita.

Fig.5 es el recorrido de chofer de célula que está relacionado con el lado opuesto de la primaria bobina del corazón que palpita. Figs 6 a 9 forme la circuitería de control que palpita:

Fig.6 es un generador
de frecuencia de pulso de gated.

Fig.7 es un recorrido
de cerradura de fase.

Fig.8 es un recorrido
de exploración resonante

Fig.9 es el recorrido
de indicador de pulso.
Este cuatro recorrido controla los pulsos
transmitidos a la cavidad resonante / agua condensador de Célula de Combustible.

Fig.10 muestra el
corazón que palpita y el recorrido de intensificador de voltaje que forma el
interfaz entre el recorrido de control y la cavidad resonante.

Fig.11 es un
recorrido de control de reacción de gas

Fig.12 es un
recorrido de generador de frecuencia ajustable.

El recorrido es interconectado como mostrado en Fig.1
y al recorrido de intensificador de voltaje principal que palpita de Fig.10, que,
entre otras cosas, aísla el condensador agua eléctricamente de modo que esto se
haga una cavidad eléctricamente aislada para el procesamiento de agua de
acuerdo con esto es propiedades de resonancia dieléctricas. Por razones de este
aislamiento, el consumo de poder en el control y recorrido conductor es
reducido al mínimo cuando la resonancia ocurre, y la demanda corriente es
reducida al mínimo cuando el voltaje es maximizado en el modo de producción de
gas del agua Condensador / Combustible Célula.
Las cartas de referencia A por M y espectáculo
de "M1", con respecto a cada recorrido separado mostrado, el punto en
el cual una unión en aquel recorrido es hecha a otro del recorrido mostrado.
En la invención, el condensador agua es sujetado a
un pulso de deber que aumenta en bobina de estárter de cobro resonante y luego
sufre un colapso. Este acontecimiento permite que un pulso unipolar sea
aplicado al condensador de Célula de Combustible. Cuando una condición
resonante del recorrido es garantizada la tasa por el recorrido, la salida
corriente es sostenida a mínimo como el voltaje que crea el campo dieléctrico
tiende al infinidad. Así, cuando la alta tensión es descubierta sobre la
resonancia, el recorrido de bucle de sincronización de fase, que controla el
recorrido de chofer de célula, mantiene la resonancia en el descubierto (o
sentido) frecuencia.
La resonancia de la célula condensador agua es
afectada por el volumen de agua en la célula. La resonancia de cualquier
volumen dado de agua contenido en la célula condensador agua también es
afectada por "contaminantes" en los agua que actúan como un apagador.
Por ejemplo, con una diferencia de potencial de 2,000 a 5,000 voltios aplicados
a la célula, un punto corriente o la oleada pueden ser causados por
inconsistencies en las características agua que causan una condición de
resonancia que es remediada al instante por el recorrido de control.
En la invención, el generador de frecuencia
ajustable, mostrado en Fig.12, sintoniza a la condición resonante del recorrido
que incluye la célula agua y el agua dentro de ello. El generador tiene una
capacidad de frecuencia de 0 a 10 kHz y melodías en la resonancia típicamente
en una frecuencia de 5 kHz en un condensador agua de 3 pulgadas de largo típico
formado de una vara de 0.5 pulgadas dentro de un cilindro de diámetro interior
de 0.75 pulgadas. En el inicio, en este ejemplo, el empate corriente por la
célula agua medirá aproximadamente 25 milliamps; sin embargo, cuando el
recorrido encuentra una condición resonante templada, las gotas corrientes
abajo a una 1 a 2 milliamp condición de salida.
El voltaje al condensador agua célula aumenta
según las vueltas de la cuerda y el tamaño del bobinas, como en un recorrido de
transformador típico. Por ejemplo, si 12 voltios son enviados a la primaria
bobina del corazón que palpita y la proporción de estárter de cobro resonante
bobina secundaria es 30 a 1, entonces 360 voltios son enviados al condensador
agua la célula. El número de vueltas es una variable de diseño que controla el
voltaje de los pulsos unipolares enviados al condensador.
El diodo de conmutación rápido, mostrado en Fig.10,
impide el precio escaparse de agua cargado en la cavidad condensador agua, y el
condensador agua como un elemento de recorrido condensador total, es decir el
pulso y el estado de precio del agua/capacitor nunca pasan por una tierra
arbitraria. el pulso al condensador agua es siempre unipolar. El condensador
agua es eléctricamente aislado del control, introducido y recorrido de chofer
por el enganche electromagnético por el corazón. El diodo de conmutación en el
Recorrido de Intensificador de Voltaje (Fig.10) realiza varias funciones en la
pulsación. El diodo es un interruptor electrónico que determina la generación y
el colapso de un campo electromagnético para permitir al estárter (es) de cobro
resonante doblar la frecuencia aplicada y esto también permite que el pulso sea
enviado a la cavidad resonante sin descargar "el condensador" allí. El
diodo es, por supuesto, seleccionado de acuerdo con el voltaje máximo
encontrado en el recorrido que palpita. 600 PIV (Voltios Inversos Máximos)
rápido conmutación del diodo, como un NVR 1550, han sido encontrados para ser
útiles en este recorrido.
El Recorrido de Intensificador de Voltaje de Fig.10
también incluye un ferromagnético ferromagnético o de cerámica que pulsa el
corazón capaz de producir líneas de flujo electromagnéticas en respuesta a una
entrada de pulso eléctrica. Las líneas de flujo afectan tanto bobina secundario
como las cuerdas de estárter de cobro resonantes igualmente. Preferentemente,
el corazón es de una construcción de lazo cerrada. El efecto del corazón debe
aislar el condensador agua e impedir a la señal que palpita ir debajo de una
tierra arbitraria y mantener el precio de agua ya cargado y condensador agua.
En el corazón que palpita, los bobinas son
preferentemente enrollar en la misma dirección para maximizar el efecto aditivo
del campo electromagnético en ellos. El campo magnético del corazón que palpita
es sincronizado con la entrada de pulso a la primaria bobina. El potencial de
bobina secundario es introducido en los elementos de recorrido de serie de
bobina(s) de cobro resonantes que son sujetados al mismo campo electromagnético
aplicado sincrónico, simultáneamente con el pulso primario.
Cuando la resonancia ocurre, el control de la
salida de gas es conseguido variando el tiempo del ciclo de puerta de deber. El
corazón de transformador es un doblador de frecuencia de pulso. En una
explicación figurada de los funcionamientos del generador de gas de combustible
agua célula condensador, cuando una molécula agua es "golpeada" por
un pulso, el tiempo compartido de electrones es efectuado y la molécula es
cobrada. Cuando el tiempo del ciclo de deber es cambiado, el número de pulsos
que "golpean" las moléculas en la célula de combustible es modificado
proporcionalmente. Más "golpes" causan un mayor precio de la
disociación molecular.
En cuanto al recorrido total de Fig.1, Fig.3 recibe
una señal de entrada digital, y Fig.4 muestra el recorrido de control que se
aplica 0 a 12 voltios a través de la primaria bobina del corazón que palpita. Según
parámetros de diseño de la primaria bobina voltaje y otros factores relevantes
al diseño principal, bobina secundario del corazón que palpita puede ser
establecido para un máximo predeterminado, como 2,000 voltios.
El recorrido de chofer de célula mostrado en Fig.5,
permite que un pulso controlado sea variado en la relación directa a la
amplitud de voltaje. Como notado encima, el recorrido de Fig.6 produce una
frecuencia de pulso de puerta. El pulso de puerta es sobrepuesto en el pulso de
frecuencia resonante, crear un ciclo de deber que determina el número de pulsos
distintos enviados a la primaria bobina. Por ejemplo, asumiendo un pulso
resonante de 5 kHz, un pulso de compuerta de 0.5 kHz con un ciclo de deber de
50 %, permitirá que 2,500 pulsos distintos sean enviados a la primaria bobina,
seguidos de un intervalo de tiempo igual en el cual no pasan por ningunos
pulsos. La relación del pulso resonante al pulso de puerta es determinada por
técnicas de adición/substracción de señal convencionales.
El recorrido de bucle de sincronización de fase
mostrado en Fig.7 permite que la
frecuencia de pulso sea mantenida en una condición resonante predeterminada
sentida por el recorrido. Juntos, el recorrido de Fig.7 y Fig.8, determine una
señal de salida al corazón que palpita hasta que la señal de voltaje máxima sentida
en la resonancia sea conseguida.
Una condición resonante ocurre cuando la
frecuencia de pulso y la entrada de voltaje atenúan el covalent las fuerzas que
unen de los átomos de oxígeno e hidrógeno de la molécula agua. Cuando este
ocurre, la salida corriente por el condensador agua es reducida al mínimo. La
tendencia de voltaje para maximizar en la resonancia, aumenta la fuerza del
potencial eléctrico aplicado a las moléculas agua, que por último se disocian
en átomos.
Como las resonancias de aguas diferente, agua
volúmenes y células condensador varían, el recorrido de exploración resonante
de Fig.8 frecuencia de exploraciones de alto a bajo y trasero a alto, hasta que
una cerradura de señal sea conseguida. El corazón ferromagnético del
transformador de recorrido de intensificador de voltaje, suprime la oleada de
electrones en una condición de resonancia de la célula de combustible. En un
ejemplo, el recorrido escanea en frecuencias de 0 Hz a 10 kHz y atrás a 0 Hz. En
agua teniendo contaminantes en la variedad de 1 parte por millón a 20 partes
por millón, se encuentra una variación de 20 % en la frecuencia resonante.
según el rendimiento agua en la célula de combustible, la variedad de variación
normal es aproximadamente 8 % a 10 %. Por ejemplo, el hierro en bien agua
afecta el estado de la disociación molecular. También, en una condición
resonante, los efectos armónicos ocurren.
En una operación típica de la célula con un condensador agua
representativo descrito abajo, en una frecuencia de aproximadamente 5 kHz, con
pulsos unipolares de 0 a 650 voltios, en una condición resonante sentida en la
cavidad resonante, por término medio, la conversión en el gas ocurre en un
precio de aproximadamente 5 galones estadounidenses (19 litros) de agua por
hora. Para aumentar el precio, cavidades resonantes múltiples pueden ser usadas
y/o las superficies del condensador agua pueden ser aumentadas, sin embargo, la
célula condensador agua es preferentemente pequeña en el tamaño. Un condensador
agua típico puede ser formado de un diámetro de 0.5 pulgadas vara de acero
inoxidable y un cilindro de diámetro interior de 0.75 pulgadas que se extiende
sobre la vara para una longitud de 3 pulgadas.
La forma y el tamaño de la cavidad resonante
pueden variar. Las cavidades resonantes más grandes y los precios más altos del
consumo de agua en el proceso de conversión requieren frecuencias más altas
hasta 50 kHz y encima. El precio que palpita, para sostener tales velocidades
de transformación altas, debe ser aumentado proporcionalmente.
Patente Aplicación US
2005/0246059 3 de noviembre
2005 Inventor: Stephen F. Meyer
MLS-GASOLINERA de HYDROXYL
Mientras esta aplicación menciona gasolineras,
está claro que el diseño es apuntado al uso en vehículos con motores de
combustión internos. Creo que el interfaz que empareja impedancia entre el
alternador y los electrodos de célula es en particular importante. La célula de
agua-divisor usa juegos de tres tubos en una serie concéntrica que causa
pequeños huecos entre el tubo íntimo, medio y externo. Stephen se refiere a
estos tres tubos de electrodo como "una guía de ondas", tan por favor
tenga en cuenta esto leyendo esta aplicación evidente. Stephen usa la palabra
hydroxyl para referirse a la mezcla de gases de oxígeno e hidrógeno
producidos por la electrólisis de agua. Otra gente usa la palabra hydroxy
para describir esta mezcla, entonces ellos deberían ser considerados
intercambiables.
La operación de este sistema como descrito aquí,
pide que el poder de generación sea quitado cuando la presión de gas en las
cámaras de generación alcanza 5 psi. El gas es bombeado entonces en una cámara
de presión donde la presión se extiende de 40 psi a 80 psi, en cual punto el
compresor es impulsado abajo y el gas de exceso expresado a un poco de
dispositivo de utilización o almacenamiento externo. Es no antes de que este es
completado el poder es aplicado otra vez a las cámaras de generación. Puedo yo
comentar que, en mi opinión, no hay ninguna necesidad de quitar el poder de en
la generación de cámaras en cualquier momento cuando este sistema está en la
operación, desde todo lo que esto hace debe bajar la capacidad de generación, a
menos que por supuesto, el precio de producción sea tan alto que esto excede el
nivel de demanda.
EXTRACTO
El usefullness de este sistema, esto es la
configuración, el diseño y la operación, son la clave de un nuevo tipo de la
automatización: la producción de gases hydroxyl de fuentes renovables.
FONDO DE LA INVENCIÓN
Célula de Combustible y las industrias automáticas
han estado buscando métodos y aparato que puede suministrar una fuente de
hidrógeno y oxígeno para su nueva industria híbrida. Esta invención es tal
dispositivo.
RESUMEN DE LA INVENCIÓN
La invención es un automatizado, automático, en el
sitio/móvil hydroxyl gas que produce la gasolinera que permite que los
productos producidos sean usados, por las células de combustible de hidrógeno
instaladas en coches, camiones, autobuses, barcos y aplicaciones de generación
a base de tierra, o en cualquier motor de combustión interno.
BREVE DESCRIPCIÓN DE LOS DIBUJOS
Fig.1 muestra la configuración de los
componentes que van para arreglar la Gasolinera MLS-hydroxyl.
Fig.2 muestra la
demostración de software que el operador usa para supervisar y controlar la
producción de gases hydroxy y calor.
Fig.3 muestra los
métodos, la configuración, y el aparato usado en el hydroxyl producción del
sistema de célula 120.
Fig.4 muestra que el
recorrido electrónico que empareja impedancia 102, relacionado entre la tres
fase dual sincronizó generadores (110A y 110B en Fig.3) y cada uno de los electrodos "o guía de ondas"
pone en orden 132 en la célula 120 de Fig.3.
Note que sólo el generador A es representado en Fig.4 como relacionado
con series A, B y C utilización de naipes de ordenador personal 1 a 3. el
generador B está relacionado con series D, E y F utilización de naipes 4 a 6.
Fig.5 Muestra las señales emitidas por cada uno
del recorrido que empareja impedancia (102 en Fig.4 montado en naipes 1 a 6) que son aplicados a cada una de las
series de cilindro (132 en Fig.3) instalado en célula hydroxyl 120. Estos
juegos de señales con su relación de fase de compensación, frecuencias y
amplitudes, son las fuerzas impulsoras que producen los gases hydroxy en la
célula 120 de Fig.3.
Fig.6 muestra la señal de llamada de alta
frecuencia que es producida entre puntos T1 y T2 en el recorrido que empareja
impedancia 102 en Fig.4. Esto es este
toque que realza la producción del gas hydroxyl en la célula 120 de Fig.3.
DESCRIPCIÓN DETALLADA DE LOS DIBUJOS

La sección que quita calor en Fig.1 consiste en un baño líquido 30 y su
contenedor 20, un líquido que pone en circulación la bomba 10, conductos de
transporte 40, refrescando la cámara 50 atado a hydroxyl generación de la
célula 120, filtro 45, radiador 60 y ventiladores 61 atado a ello.
La sección de control automático en Fig.1 consiste en una computadora 70,
el programa 75 de software, vídeo supervisan 90 y esto es la demostración de
operador gráfica 95 (Fig.2), aguja 85, teclado 80, tarjeta de interfaz 72, y
regulador de Entrada/Salida 100 con esto es naipes de electrónica de chofer 102
y 105.
Fuentes de alimentación de tres fases duales 110 y
recorrido que empareja impedancia 102, provea el poder tenía que conducir la
célula hydroxyl 120.
El aparato restante es usado para comunicar los
gases de células 120, por la trampa líquida 130, por la válvula de restricción
de flujo de gas 135, elevar sus presiones de gas por el compresor 140,
transferirlos al tanque de almacenamiento 150, luego entregar los gases por la
seguridad cortada 165, reguladores 160 y por el retroceso arrestor 170 para la
entrega externa.

Fig.2 muestra la
disposición y las funciones del control de operador muestran 95 del programa 75
en Fig.1. Esto consiste en el indicador 230 de temperatura de célula, regulador
de vacío 240, el indicador 250 de tanque de alta presión, regulador de entrega
260, el indicador 265 de regular-presión de entrega e indicadores alarm/status
relacionados 270. También, los botones de control de software son
proporcionados para comenzar 280, pararse 290, datos claros 292, cambio que
pone 294 y las pruebas del equipo y sus secuencias 296.

Fig.3 muestra la
configuración de nuestro aparato de hydroxyl-producción patentado 120
consistiendo en la fuente de alimentación de tres fases dual 110, impedancia
que empareja recorrido electrónico 102 y dispositivos de convertidor de gas 132
sumergido en un baño de agua 133 en la célula 120. El dibujo también muestra a
la chaqueta agua 50 alrededores de la célula 120 que ayuda a bajar su
temperatura y permite más producción de los gases hydroxyl en señales de
voltaje más altas como mostrado en Fig.5.

Fig.4 muestra el recorrido eléctrico 102, usado
para conducir el gas que convierte series (132 en Fig.3) sumergido en un baño
de agua 133 en la célula 120. Fig.4
muestra tres recorrido idéntico relacionado con cada una de las señales de tres
fases de una mitad del generador de tres fases dual 110A en Fig.3. El recorrido
102, convierta la señal de corriente alterna de cada fase de 110 en una señal
modulada como representado por Fig.5. Estas señales son conectadas entonces a
los elementos de serie triples 132, (Dentro, Medio y Fuera) alternando la unión
entre el Dentro y fuera de elementos de las series (132 en Fig.3).

Fig.5 muestra las señales compuestas aplicadas a
cada una de las series (132 en Fig.3) sumergido en el baño agua 133 en la
célula 120, e indica los voltajes diferenciales usados en el hydroxyl que
produce el proceso. Note que el elemento de guía de ondas Medio es usado como
el punto de referencia eléctrico para ambos los elementos exteriores e
Interiores de la serie 132. Esto es esta señal compuesta aplicada a la
superficie de los elementos de acero inoxidables en la serie 132 sumergido en
el baño agua 133, el calor permite que los iones de los elementos en la serie
132 crucen sus barreras de superficie de agua 133 y aporte a la producción
hy-droxyl. Note el voltaje de tendencia de corriente continua, - a ambos lados
del centro punto de referencia eléctrico 0V.
Esto es este voltaje de tendencia modulado por señales de diferencial de
multipolaridad de 102, lo que contribuye a la acción de guía de ondas de series
132. También, la frecuencia de la forma de onda mostrada en Fig.5 es ajustada
para emparejar la longitud de onda eléctrica de las series 132 de Fig.3 y la
impedancia del baño agua 133.

Fig.6 muestra las señales de llamada de alta
frecuencia que contribuyen a la operación de la producción hydroxyl. como un
diapasón suena cuando golpeado por un martillo, tan haga los elementos de guía
de ondas en la serie 132 sumergido en el líquido de hydroxyl-generación 133
cuando golpeado por las señales eléctricas mostradas en Fig.5 y Fig.6, la
llegada del recorrido que empareja impedancia 102 mostrado en Fig.4.
Breve Descripción de Secuencias
Esta invención es un Gas Hydroxyl automatizado que
produce la gasolinera "MLS-HFS" diseñó proporcionar el control
automático de su producción de gas local y entrega.
El MLS-HFS mostrado en Fig.1, es un gas hydroxyl y
el sistema de generación de calor que usa una fuente renovable del suministro
líquido 30 como agua. Esto usa un programa 75 de control de computadora con el
interfaz de demostración 95, para la escucha, ajuste y controlar del aparato de
hardware y aparato electrónico y lógica de proceso. El recorrido electrónico
102 montado en el chofer 100, controle la producción de los gases y calefacción
mientras recorrido 105 mandos el proceso y routeing del gas hydroxyl.
El sistema consiste en una célula hydrolyser de
baja presión 120 en Fig.1, una trampa líquida 130, una válvula de restricción
de flujo ajustable 135, bomba neumática de alta presión 140, y válvula de
control 142 instalado en 140. Esto también contiene un tanque de almacenamiento
de alta presión 150, una válvula de límite alarm/low-pressure 165, regulador de
gas 160, retroceso arrestor 170, válvulas de liberación de seguridad de
sobrepresión 125, manómetros 128, unidades análogas que envían presión 122
instalado en célula 120, y tanque 150 en el lado de regulación del regulador
160. También, 125 es instalado en el Compresor 140 salida de alta presión. El
regulador de computadora 70, supervise 90, teclado 80, tarjeta de entrada -
salida de interfaz 72 y aguja de posición de software 85, son usado para
controlar el proceso de producción, usando al chofer electrónico 100 por esto
es los bordos de ordenador personal 105 y sus dispositivos de control adjuntos.
El poder con el recorrido que conduce célula 102, instalado en el chofer 100,
es suministrado de la fuente de alimentación aislada de una tres fase dual 110. La amplitud, las fases de señal y la
frecuencia de esta fuente de alimentación son controladas por ajustes de señal
que vienen de la computadora 70.
Descripción Detallada
Secuencia
de Operación
El sistema mostrado en Fig.1 es supervisado y
controlado por el programa 75 de software, computadora 70, supervisar 90,
teclado 80, aguja 85, y mostrar el interfaz 95 en Fig.2.
El programa de software tiene cinco funciones
principales, a saber: para purgar el sistema del aire ambiental, compruebe y
prueba para cualquier funcionamiento defectuoso de equipo, prepare el sistema
para la producción, supervise y controle las actividades corrientes del proceso
de producción, y el cierre de seguridad del sistema si las alarmas son
descubiertas.
Durante la instalación inicial, y otra vez después
de cualquier reparación, el sistema total es purgado usando la bomba neumática
140, usando procedimientos manuales para asegurar que todo el aire ambiental ha
sido quitado del sistema. Antes de que el sistema sea puesto en el servicio, el
operador puede probar la operación del sistema usando la demostración gráfica. Las
funciones principales de las pruebas deben asegurar que la electrónica de
temperaturas 131 atado a las células hydroxyl 120, transfiriendo compresor 140
y sensores de presión análogos 122 montado en células 120, tanque de alta
presión 150 y el lado de descarga del regulador 160 usado para control y
escucha, trabaja correctamente. el operador puede activar entonces la Secuencia
de Carrera del programa 75 vía el botón de software de principio 280 en Fig.2 en
demostración gráfica 95.
Durante la fase de arranque inicial del sistema,
el programa de computadora configurará el sistema para la secuencia de purga.
esta secuencia permite que la bomba neumática 140 dibuje abajo las células
hydroxyl que 120 líquido atrapa 130 conectado a la válvula de restricción de
flujo 135, quitar todo el aire ambiental de ellos. Una vez que el programa ha
hecho este y no ha descubierto ningunos agujeros en el sistema, esto entonces
prepara el sistema para la producción de gas cambiando el flujo de gas de
células 120 al tanque de alta presión 150 y en el protector de retroceso de
salida 170.
El programa comienza esto es la secuencia de
producción encendiendo la bomba de sistema de refrigeración 10 que es sumergido
en el baño líquido 30, contenido en el buque 20. El líquido refrescante es
bombeado por la chaqueta refrescante 50 que es atado al exterior de células
120, por el filtro 45 y luego por un radiador enfriado por aire 60. Los
abanicos atados al radiador son encendidos para la refrigeración.
Después, la computadora enciende la fuente de
alimentación de tres fases dual 110, que suministra el poder de operaciones con
la frecuencia, cambio de fase, amplitud de señal y recorrido que empareja
impedancia conectado al hydroxyl generación de células.
El resultado de este es justo como la operación de
un transmisor de radio que lo empareja es la señal al aire vía la impedancia de
antena. Fig.3 muestra la relación de esta configuración a series 132, agua baño
133 y Señales (Fig.5 e Fig.6).
Mientras la fuente de alimentación 110 funciona,
la computadora 70 supervisa la presión 122 y la temperatura 131 de células
hydroxyl 120. Cuando la presión de célula alcanza un nivel típico de 5 libras
por pulgada cuadrada, la fuente de alimentación es apagada y el compresor 140
es girado en la bomba el gas en el tanque de presión 150. Cuando la presión en
las células hydroxyl 120 es dibujada abajo a cerca del cero, el compresor es
apagado y el poder con el gas que genera células es vuelto atrás en otra vez,
repetir el ciclo.
El ciclo de producción es repetido hasta el tanque
los 150 alcances una presión de, típicamente, 80 psi, en cual tiempo la
computadora permite el regulador de presión de salida 160 que es típicamente
puesto funcionar en 40 psi, para la entrega del gas hydroxyl a un poco de
sistema de almacenamiento externo o dispositivo. Durante esta operación, el programa
de computadora maneja toda la conmutación y muestra el estado corriente y
cualquier alarma o mensajes de advertencia para el operador en la demostración
gráfica 95.
Recorrido que Empareja impedancia 102:
El recorrido que empareja impedancia 102 en Fig.4,
convierta las señales de sinewave que vienen de la fuente de alimentación de
tres fases (110 en Fig.3) en señales de diferencial de multipolaridad (Fig.5)
que son aplicados a las series de racimo de guía de ondas triples 132 A, 132B,
132C, 132, 132E y 132F instalado en la célula 120. Fig.3. También note que los elementos de serie ellos
mismos suministran muchos de los iones necesarios para la producción de los
gases.
Secuencia de Generación de Gas Hydroxyl:
Una vez que la célula de hydroxyl-generación 120
ha sido purgada del aire ambiental y la producción que derrota completado (Fig.1),
la fuente de alimentación de tres fases dual 110 es activada, suministrando
frecuencia, amplitud y señales de fase a la circuitería que empareja impedancia
102. Las señales convertidas de 102 son aplicadas entonces a la serie de célula
132 para el procesamiento. Esto es la combinación del recorrido que empareja
impedancia señalan transformaciones (como mostrado en Fig.5 e Fig.6), la
configuración de célula y materiales usados en series 132, y la relación de
fase rotatoria entre series AD, BE y CF y la sumersión de estas series en un
baño de agua 133, que permite que este sistema produzca cantidades grandes de
gases hydroxyl. El programa 75 de computadora y ello son la demostración
gráfica 95, es usado por el operador para ajustar el precio de la producción de
gas y poner el límite superior al cual la célula de baja presión 120 culpará.
Después de que la célula 120 ha alcanzado su
límite de límite de presión superior (típicamente 5 psi), la fuente de
alimentación 110 es apagada, permitiendo al compresor 140 comenzar su empate
abajo y transferencia de los gases al tanque de alta presión 150. Cuando la
presión en la célula los 120 alcances un límite bajo (cerca de cero psi), 140
paradas su cobro de ciclo de 150. Compruebe la válvula 142 que es instalado en
140, previene cualquier flujo trasero de gases a 120 del tanque de alta presión
150. La fuente de alimentación 110 es vuelta atrás entonces en repetir el
ciclo. Estos ciclos de cobro siguen hasta el tanque de alta presión los 150
alcances esto es el límite de presión superior (típicamente 80 psi), en cual
punto la producción hydroxyl es parada. Cuando los gases en el tanque de alta
presión están siendo usados o transferidos a un poco de sistema de
almacenamiento externo, la presión en 150 es supervisada en la salida del
regulador de presión 160, hasta el límite de baja presión para este tanque es
alcanzado (típicamente 40 psi). Cuando este nivel de presión es alcanzado, la
producción de gas hydroxyl es comenzada otra vez.
Durante la operación de célula 120, esto es la
temperatura es supervisado para asegurar que esto no excede el "de
límites condiciones puestas por el control 231 y supervisado vía la
demostración de gráficos 95. Si la temperatura excede el juego de límite,
entonces la producción de gas es parada y el programa de computadora alerta al
operador, indicando el problema. El sistema de refrigeración 30 que usa la
chaqueta agua 50 célula circundante 120, ayuda a reducir la temperatura y
permite precios más altos de la producción de gas.
Después ampliado tiempos que corren, el agua en la
célula 120 es rellenado del baño 30 y filtrado por 45, ayudar
a controlar la impedancia de operaciones de la célula.

Doctor Andrija Puharich (quién más tarde cambió su
nombre a Henry Puharich) según se informa condujo su casa-móvil para cientos de
miles de millas alrededor de Norteamérica en los años 1970 usando sólo agua
como el combustible. En un pase de montaña en México, él coleccionó la nieve
para agua. Aquí está un artículo que él escribió:
Recorte del Nudo Gordiano de la Gran Energía Liga
por Andrija Puharich
Introducción
Es apenas necesario pesar el valor de la cuenta de
banco de Energía Mundial para cualquier persona sofisticada, estos días. Es
severo. Las reservas del aceite disminuirán lejos en un resultado de años más o
menos, y las reservas de carbón serán idas en aproximadamente doce años de
resultado. Este no debe decir que la perspectiva es desesperada. Hay una
abundancia de fuentes de energía alternativas, pero la economía de desarrollo y
explotación presenta una tensión a corto plazo enorme en los recursos políticos
y bancarios mundiales.
Los científicos visionarios nos dicen que el combustible
ideal en lo venidero será tan barato como agua, que será no tóxico tanto en su
a corto plazo, como en su a plazo largo, efectos, que será renovable en esto
puede ser usado repetidas veces, que será seguro manejar, y presentar
almacenamiento mínimo y problemas de transporte y gastos. Y finalmente que
estará universalmente disponible en todas partes en la tierra. ¿Cuál es este
combustible mágico, y por qué no usado esto? El combustible es agua. Puede ser
usado en su forma de agua fresca. Puede ser usado en su sal agua forma. Puede
ser usado en su forma salobre. Puede ser usado en su forma de hielo y nieve. Cuando
tal agua es descompuesto por la fisión electrolítica en gases de oxígeno e
hidrógeno, esto se hace un combustible de energía alto con tres veces la salida
de energía que está disponible de un peso equivalente de gasolina de alta
calidad.
¿Entonces por qué es agua no siendo usado como un
combustible? La respuesta es simple - esto cuesta demasiado con la tecnología
existente para convertir agua en gases de oxígeno e hidrógeno. El ciclo básico
de usar agua para el combustible es descrito en las dos ecuaciones siguientes,
familiares a cada estudiante de escuela secundaria de la Química:
H2O Electrólisis + 249.68
BTU DG ® H2 + (1/2)O2 por mole de agua..............(1)
(1 mole = 18 gm). Este significa que esto requiere
que 249.688 Unidad térmica británica de la energía (de la electricidad) rompa
agua por la electrólisis en el hidrógeno de gases y oxígeno.
H2 + (1/2)O2 + catalizador ® H2O - DH 302.375 BTU por mole de agua..............(2)
Este significa que 302.375 Unidad térmica
británica de la energía (calor o electricidad) será liberada cuando los gases,
hidrógeno y oxígeno, combinar. El producto final (los gases de combustión) de
esta reacción es agua. Note que más energía (en condiciones ideales) es
liberada de combinarse los gases que es usado para liberarlos de agua. Es saben
que en condiciones ideales es posible conseguir aproximadamente 20 % más
energía de la reacción (2) encima, entonces esto toma para producir los gases
de la reacción (1) encima. Por lo tanto, si la reacción (1) podría ser
realizada en la eficacia de 100 %, la liberación de la energía de la reacción
(2) en un motor óptimamente eficiente (como una célula de combustible de temperaturas
baja), habría una ganancia de energía neta que haría el uso de agua como un
combustible una fuente económicamente factible de la energía.
El coste de producir hidrógeno está directamente
relacionado con el coste de producir la electricidad. El hidrógeno como
producido hoy es generalmente un subproducto de la producción eléctrica de hora
punta en centrales hidroeléctricas o en nucleares. La electricidad así
producida es el modo más barato de hacer el hidrógeno. Podemos comparar el
coste de producción de la electricidad y el coste de producir el hidrógeno. Tabla
siguiente es adaptado de Penner cuya fuente de datos está basada en Comisión de
Poder Federal, y Figuras de Asociación de Gas americanas de 1970 y en una
evaluación de precios 1973 (justo antes de que el petróleo de OPEP
intensificación de precios).
Tabla 1: Precios Relativos en Dólares por 106 BTU
|
Componente |
Electricidad |
H por Electrólisis |
|
Producción |
2.67 (b) |
2.95 to 3.23 (b) |
|
Transmisión |
0.61 |
0.52 (c) |
|
Distribución |
1.61 |
0.34 |
|
Coste Total |
$4.89 |
$3.81 to $4.09 |
Si comparamos sólo el coste de unidad de la
producción de la electricidad contra el Hidrógeno del susodicho Tabla:
106 BTU H2 /
106 BTU El = $3.23 / $2.67, o 20.9 % más alto coste, H2
También debe ser notado que el precio de gas
natural es mucho más barato que electricidad o que hidrógeno, pero debido a las
fluctuaciones de precios debido a la desregularización reciente de gas no es
posible presentar una figura realista. En la opinión de Penner, si la
producción de hidrógeno cuesta el componente de su coste total podría ser
reducido tres pliegue, esto se haría una fuente de energía alterna viable. A
fin de conseguir una reducción tan triple de gastos de producción, varias
brechas principales tendrían que ocurrir.
1. Endergonic Reacción Una
brecha tecnológica que permite la eficacia de conversión de 100 % de agua por
la fisión de electrólisis en los dos gases, Hidrógeno como combustible y
Oxígeno como oxidant.
2. Producción de Hidrógeno en Situ
Una brecha tecnológica que elimina la necesidad y costado de
licuefacción de hidrógeno y almacenamiento, transmisión, y distribución,
produciendo el combustible en situ, cuando y donde necesario.
3. Exergonic Reacción Una brecha tecnológica que cede una liberación de
energía eficiente de 100 % de la combinación de hidrógeno y oxígeno en agua en
un motor que puede utilizar el calor, el vapor, o la electricidad así producida.
4. Eficacia de Motor Por una
combinación de las brechas perfiladas encima, 1, 2, y 3 utilizado en un motor
muy eficiente para hacer trabajo, es teóricamente posible conseguir 15 % al
exceso de 20 % de la vuelta de energía sobre la entrada de energía.
Es del interés para registrar esto una nueva
invención está siendo desarrollada ahora para realizar el susodicho objetivo
perfilado de barato, limpiar la energía de alta calidad y renovable. Un
Dispositivo Termodinámico ha sido inventado que produce el hidrógeno como
combustible, y oxígeno como oxidant, de agua ordinario o del mar agua,
eliminando el coste y el riesgo de licuefacción, almacenamiento, transmisión, y
distribución. El ahorro de este aspecto de la invención sola reduce el coste
total de hidrógeno en aproximadamente 25 %.
Este Dispositivo Termodinámico está basado en un
nuevo descubrimiento - la fisión electrolítica eficiente de agua en el gas de
oxígeno y gas de hidrógeno por el uso de corrientes alternas de frecuencia
bajas a diferencia del uso convencional de la frecuencia corriente, o ultraalta
directa corriente hoy. Tal producción de gas de agua por la fisión electrolítica
se acerca a la eficacia de 100 % en condiciones de laboratorio y medidas. Ningunas
leyes de la física son violadas en este proceso.
Este Dispositivo Termodinámico ha sido probado ya
en presiones y temperaturas ambientales del nivel del mar a una altitud de
10,000 pies encima del nivel del mar sin cualquier pérdida de su eficacia
máxima. El dispositivo produce dos tipos de burbujas de gas; un tipo de la
burbuja contiene el gas de hidrógeno; el otro tipo contiene el gas de oxígeno. Los
dos gases son fácilmente separables a partir de entonces por filtros de la
membrana pasivos para ceder el gas de hidrógeno puro, y el gas de oxígeno puro.
Los gases separados están listos ahora a ser
combinados en una fusión química con una pequeña energía de activación como
esto de un catalizador o una chispa eléctrica, y energía de producción en la
forma de calor, o vapor, o electricidad como necesario. Cuando la energía es
liberada por la fusión química de hidrógeno y oxígeno, el producto de gases de
combustión es agua limpio. Los gases de combustión de agua pueden ser liberados
en la naturaleza y luego renovados en su contenido de energía por procesos
naturales de la evaporación, irradiación solar en la forma de nube, una
precipitación subsecuente como la lluvia en tierra o mar, y luego coleccionados
otra vez como una fuente de combustible.
O, los gases de combustión agua pueden hacer bombear su contenido de
energía por procesos artificiales como por la energía solar que actúa por
fotocélulas. De ahí, el producto de gases de combustión es tanto limpio como
renovable. El hidrógeno de combustible, y el oxígeno oxidant, pueden ser usados
en cualquier forma del motor de calor como una fuente de energía si la economía
no es un factor importante. Pero las consideraciones prácticas de la eficacia
máxima, dictado que una célula de combustible de temperaturas baja con su
conversión de fusión química directa de gases a la electricidad ofrece la mayor
economía y la eficacia de pequeñas centrales eléctricas de menos de 5
kilovatios.
Para centrales eléctricas grandes, el vapor y las
turbinas de gas son los motores de calor ideales para economía y eficacia. Con
el esfuerzo de ingeniería apropiado, los coches podrían ser convertidos mejor
dicho fácilmente para usar agua como la fuente de combustible principal.
El Dispositivo Termodinámico (TD) es arreglado
de tres componentes principales:
Componente 1:
Un generador de función eléctrico que activa una célula agua.
Componente 2: El Dispositivo Termodinámico
Componente 3:
Un electrólito débil.
Componente 1: el Generador de Función Eléctrico:

Fig.1: Componente de Generador de Señal
Este dispositivo electrónico tiene una salida de
corriente alterna compleja que consiste en una frecuencia de audio (recorra 20
a 200 Hz) la modulación de amplitud de una onda de portador (variedad: 200 a
100,000 Hz). La salida está relacionada por dos alambres con el Componente II
en el electrodo de centro, y en el electrodo de toque. Ver Fig.1. La impedancia
de esta señal de salida está siendo continuamente emparejada a la carga que es
la solución agua en el Componente II.
Componente 2: El Dispositivo Termodinámico:

Fig.2: Dispositivo Termodinámico
El TD es fabricado de metales y de cerámica en la
forma geométrica de un cilindro coaxial arreglado de un electrodo tubular hueco
centrado que es rodeado por un cilindro de acero tubular más grande. Estos dos
electrodos comprenden el sistema de electrodo coaxial activado por el
Componente I. El espacio entre los dos electrodos es, correctamente hablar,
Componente III que contiene la solución agua de ser electrolysed. El hueco de
centro el electrodo tubular lleva agua en la célula, y es separado adelante del
electrodo cilíndrico externo por un material vítreo de cerámica poroso. El
espacio entre los dos electrodos contiene dos longitudes del cristal de Pyrex
tubular, mostrado en Figs 2 y 3. La superficie de electrodo metálica en el
contacto con la solución agua es cubierta de una aleación de níquel.
Componente 3: el electrólito débil agua solución:

Fig.3: El Agua Sección de Célula de Componente 2
Este consiste en la solución agua, los dos tubos
de cristal, y la geometría de la pared que contiene del Componente 2. Esto es
la carga verdadera para el Componente 1, y su electrodo del Componente 2.
El Componente que 3 solución agua dice más
correctamente, idealmente una solución de Cloruro de Sodio de 0.1540 ms, y como
tal, esto es un electrólito débil. En Fig.4 mostramos la estructura de
tetrahedral hipotética de la molécula agua, probablemente en la forma en cual
las ondas electromagnéticas complejas del Componente 1 para verlo. El centro de
masa de esta forma de tetrahedral es el átomo de oxígeno. El arreglo geométrico de los electrones p de
oxígeno probablemente determina los vectores i (L1) y yo (L2) y yo (H1) y yo
(H2) que por su parte probablemente determinan la arquitectura tetrahedral de
la molécula agua. La configuración de electrones p de oxígeno es mostrada en
Fig.5. La referencia a Fig.4, espectáculos que la diagonal de la derecha del
cubo tiene en sus terminaciones de esquina, el hidrógeno de precio positivo (H)
átomos; y que la izquierda de la diagonal de cubo tiene en sus esquinas, los
electrones de par solitarios, (e-). Debe ser notado adelante que este par
diagonal tiene una relación orthonormal.

Fig.4: E Agua Molécula en Forma de Tetrahedral:
La vinculación de hidrógeno ocurre sólo a lo largo
de los cuatro vectores que señalan a los cuatro vértices de un tetraedro
regular, y en el susodicho dibujo mostramos los cuatro vectores de unidad a lo
largo de estas direcciones que provienen de los átomos de oxígeno en el centro.
yo (H1) y yo (H2) somos los vectores de los bonos de hidrógeno formados por la
molécula i como una molécula de donante. Éstos son adjudicados a los electrones
de par solitarios. Las moléculas "i" son los átomos de oxígeno
vecinos en cada vértice del tetraedro.

Fig.5: Orbitals de electrones
3. Electrothermodynamics
Retrataremos ahora la onda electromagnética
compleja cuando el tetrahedral agua molécula lo ve. El primer efecto sentido
por la molécula agua está en los protones de los vectores, yo (H1) y yo (H2). Estos
protones sienten el 3 segundo ciclismo de la amplitud de la frecuencia de
portador y sus cintas de lado asociadas como generado por el Componente 1. Este
pone un momento de rotación del momento magnético de protón que puede ver
claramente en el complot de XY de un osciloscopio, como una figura de lazo de
histéresis. Sin embargo, es notado que este lazo de histéresis no parece en el
líquido agua la muestra hasta que todos los parámetros de los tres componentes
hayan sido ajustados a la configuración que es la base nueva de este
dispositivo. El lazo de histéresis nos da una representación viva del ciclo de
relajación magnético nuclear del protón en agua.
El siguiente efecto sentido por la molécula agua
es el Componente 1 portador frecuencia resonante, Fo. En la eficacia máxima
para electrólisis el valor de Fo es 600 Hz +/- 5 Hz.
Esta resonancia sin embargo es conseguida por el
control de otros dos factores. El primer es la concentración de molal de la sal
en el agua. Este es controlado midiendo la conductividad del agua por el metro
corriente incorporado del Componente 1. Allí es mantenido una proporción de
idea de corriente al voltaje donde I/E = 0.01870 que es un índice a la
concentración de sal óptima de 0.1540 Molal.
El segundo factor que ayuda a sostener el
resonante que ayuda a sostener la frecuencia resonante en 600 Hz es la
distancia de hueco de Y, entre el electrodo de centro, y el electrodo de toque
del Componente 2.
Esta distancia de hueco variará según la escala de
tamaño del Componente 2, pero otra vez, el flujo corriente yo, es usado para
ponerlo a la distancia óptima cuando el voltaje lee entre 2.30 voltios (rms),
en la resonancia Fo, y en la concentración de molal, 0.1540. Se ve así que la
concentración de molal del agua representa el término eléctrico de la molécula
agua y de ahí su conductividad.
La modulación de amplitud del portador da ocasión
a cintas de lado en el espectro de poder de la distribución de frecuencia de
portador. Esto es estas cintas de lado que dan ocasión a una vibración acústica
del líquido agua, y le creen, también al tetrahedral agua molécula. La
importancia del efecto de phonon - la vibración acústica de agua en la
electrólisis - fue descubierta de un modo tortuoso. El trabajo de investigación
con el Componente 1 había establecido antes que podría ser usado para el
electro-estímulo de la audiencia en la gente. Cuando la salida de Componente 1
consiste de platos metálicos circulares llanos aplicados a la cabeza de la
gente de audiencia normal, fue encontrado esto ellos podrían oír tonos puros y
discurso
El segundo factor que ayuda a sostener el
resonante que ayuda a sostener la frecuencia resonante en 600 Hz es la
distancia de hueco de Y, entre el electrodo de centro, y el electrodo de toque
del Componente 2. Simultáneamente, la
vibración acústica también podría ser oída por un observador exterior con un
estetoscopio colocado cerca de uno de los electrodos en la piel. Fue observado
que el umbral absoluto de la audiencia podría ser obtenido en 0.16 mWs (rms), y
por el cálculo que había una amplitud de desplazamiento del tímpano de la orden
de 10-11 metro y una amplitud correspondiente del cochlear basilar membrana de 10-13 metro. Corolario
a este descubrimiento, yo era capaz de conseguir el umbral reversible absoluto
de la electrólisis en un nivel de poder de 0.16 mWs (rms). Realizando nuevos
cálculos, yo era capaz de mostrar que el agua estaba siendo vibrado con un
desplazamiento de la orden de 1 unidad de Angstrom ( = 10-10 metros). Este
desplazamiento es de la orden del diámetro del átomo de hidrógeno. Así es
posible que phonons acústicos generados por cintas de lado de audio del
portador sean capaces de vibrar estructuras de partícula dentro de la unidad
agua tetraedro.
Ahora damos vuelta al problema de medida con
respecto a la eficacia de la electrólisis. Hay cuatro medios que pueden ser
usados para medir el producto de reactivo de la electrólisis agua. Para medidas
de volumen simples, uno puede usar una precisión nitrometer como el tipo de
Pregl. Tanto para volumen como para
análisis cuantitativo uno puede usar la cromatografía de gases con el detector
de conductividad térmica. Para un análisis de flujo continuo tanto de volumen
como de especies de gas el espectrómetro de masas es muy útil. Para medidas
termodinámicas puras el calorimeter es útil. En nuestras medidas, cuatro
métodos fueron examinados, y fue encontrado esto el espectrómetro de masas dio
la mayor parte de flexibilidad y la mayor precisión. En la siguiente sección
describiremos nuestra medida usando el espectrómetro de masas.
Protocolo
4. Metodología para la Evaluación de la Eficacia de Descomposición Agua por
medio de Electrólisis de Corriente Alterna
Introducción
Todos los sistemas usados hoy para la electrólisis
de agua en el hidrógeno como combustible, y oxígeno como oxidant aplican la
corriente directa a una solución de electrólito fuerte. Estos sistemas se
extienden en la eficacia de 50 % a 71 %. El cálculo de la eficacia de energía
en la electrólisis es definido como sigue:
"La eficacia de energía es la proporción de
la energía liberada de los productos de electrólisis formados (cuando ellos son
usados posteriormente) a la energía requerida efectuar electrólisis."
La energía liberada por el proceso de exergonic en
condiciones estándares es
H2(g) + (1/2) O2(g) ® H2O = 3 02.375 BTU
que es 68.315 Kcal/mol. o, 286,021 Joules/mol, y
es numéricamente igual al precio de enthalphy (DH) para el proceso indicado. Por otra parte, la energía mínima (o entrada
de trabajo útil) requerido en temperatura constante y presión para la
electrólisis iguala el cambio de energía libre Gibbs (DG).
Penner muestra que hay una relación básica
derivable de las primeras y segundas leyes de la termodinámica para cambios
isotérmicos que muestra esto
DG = DH - T DS .......... (2)
donde DS representa
el cambio de entropía para la reacción química y T es la temperatura absoluta.
El cambio de energía libre Gibbs (DG) también está relacionado con el voltaje
(e) requerido poner en práctica la electrólisis por la ecuación de Faraday:
e = (DG / 23.06 n )
volts .......... (3)
donde DG está en
Kcal/mol, y n es el número de electrones (o equivalentes) por topo de agua
electrolysed y tiene el valor numérico 2 en la ecuación (endergonic proceso),
H2O ® H2 (g) + (1/2)O2 (g) + 56.620
kcal or + 249.68 BTU .......... (4)
Por lo tanto, según ecuación (2) en presión
atmosférica, y 300OK:
DH = 68.315 kcal/mol de H2O, y
DG = 56.620 kcal / mol de H2O = 236,954 J/mol
H2O para la electrólisis de líquido agua.
En vista de estos parámetros termodinámicos para
la electrólisis de agua en gases, hidrógeno y oxígeno, podemos establecer por
Eq. (2) valores numéricos donde,
DG = 236.954 J/mol H2O en condiciones estándares. Así
n = DG (J/mol) / DGe (J/mol) = <1 .......... (5)
donde DGe es la
entrada de energía eléctrica a H2O (1) en Joule, y DG es la energía libre Gibbs de H2O. La conversión
entre las dos cantidades es un segundo de Vatio (Ws) = Un joule.
O, en términos de volumen de gas, como hidrógeno,
producido y medido,
n = Mesurado
H2 (cc) / Ideal H2 (cc) = <1 .......... (6)
De acuerdo con estos principios generales
presentamos la metodología seguida en la evaluación de la electrolítica de la
corriente alterna en H2O en producción de los gases, hidrógeno y oxígeno.
Ninguna tentativa ha sido hecha para utilizar estos gases según el proceso de
Eq. (1). Debe ser notado que el proceso
H2 (g) + (1/2)O2 (g) ® H2O (g) .......... (7)
producciones sólo 57.796 kcal /mol. Eq.(7) espectáculos que por topo de gases
agua formado en 300OK, el calor liberado es reducido de el 68.315
kcal/mol a Eq. (1) por el calor de muela de evaporación de agua en 300OK
(10.5 kcal) y la emisión de calor total es 57.796 kcal/mol si H2O (g) es formado
en 300OK.
En las secciones siguientes describimos el nuevo
método de la electrólisis por medio de la corriente alterna, y el método exacto
y los medios solían medir el proceso de endergonic de Eq.(4) y el gobierno
Eq.(2) y Eq.(5).
5. Medida Termodinámica
A fin de conectar correctamente el Componente 2 a
un espectrómetro de masas, uno requiere un alojamiento especial alrededor del
Componente 2 que capturará los gases producidos, y permitirá éstos ser dibujado
bajo el vacío bajo en el espectrómetro de masas. Por lo tanto una cámara de
acero y de cristal inoxidable fue construida para contener el Componente 2, y
la provisión hecha para conectarlo directamente por a CO2 agua-atrape al
espectrómetro de masas con la tubería de acero inoxidable apropiada. Esta
cámara es designada como el Componente 4. Tanto el espectrómetro de masas como
el Componente 4 fueron purgados con el helio y evacuados durante un período de
una dos hora antes de que cualquier muestra de gas fuera dibujada. De esta
manera, la contaminación fue minimizada. La medida definitiva fue hecha en
Servicios Analíticos Gollob en Berkeley Heights, Nueva Jersey.
Ahora describimos el uso de Componente 1 y como su
salida de energía al Componente 2 es medida. La salida de energía del
Componente 1 es una corriente alterna modulada por amplitud que examina una
carga muy no lineal, es decir, la solución agua. El componente 1 es tan
diseñado que en la carga máxima esto está en la resonancia a través del sistema
(Componentes 1, 2, y 3) y los diagramas de vector muestran que reactance
capacitivo, y la inductancia reactance son casi exactamente 180O desfasado
el uno con el otro, y entonces la salida de poder neta es reactiva (el poder
dissipative es muy pequeño). Este diseño asegura pérdidas de potencia mínimas a
través del sistema de salida entero. En los experimentos para ser descritos, el
hincapié entero es hecho en el alcanzamiento de la producción de gas máxima
(crédito) a cambio de la energía eléctrica aplicada de mínimo.
El modo más preciso de medir la energía aplicada
del Componente 1 a Componente 2 y Componente 3, debe medir el poder, P, en
vatios, W. Idealmente este debería ser hecho con una precisión wattmeter, pero
ya que estuvimos interesados en siguiente del voltaje y corrientes por
separado, fue decidido para no usar el metro de vatio. Los metros separados
fueron usados continuamente para supervisar la corriente y los voltios.
Este es hecho por la medida de precisión de los
voltios a través del Componente 3 cuando la raíz significa el cuadrado (rms)
voltios; y la corriente corriente en el sistema como rms amperios. Los
instrumentos exactamente calibrados fueron usados para tomar estas dos medidas.
Un juego típico de experimentos usando agua en la forma de la muela de la
solución 0.1540 salina de 0.9 % para obtener hidrólisis de eficacia alta dio
los resultados siguientes:
rms Corriente = I = 25mA to 38 mA (0.025 A a 0.038 A.)
rms Voltios = E = 4.0 Voltios to 2.6 Voltios
La ración consiguiente entre corriente y voltaje
es el dependiente en muchos factores como la distancia de hueco entre el centro
y electrodos de toque, propiedades dieléctricas del agua, propiedades de
conductividad del agua, estados de equilibrio, condiciones isotérmicas,
materiales usados, y hasta la presión de clathrates. La susodicha corriente y
los valores de voltaje reflejan el efecto neto de varias combinaciones de tales
parámetros. Cuando uno toma el producto de voltios corrientes, y rms rms, uno
tiene una medida del poder, P en vatios.
P = I x E = 25 mA x 4.0 voltios =100 mW (0.1 W)
y P = I x E =38 mA x 2.6 voltios = 98.8 mW (0.0988
W)
En estos niveles de poder (con la carga), la
frecuencia resonante del sistema es 600 Hz (más o menos 5 Hz) como medido en un
contador de frecuencia de precisión. La forma de onda fue supervisada para el
contenido armónico en un osciloscopio, y el ciclo de relajación magnético
nuclear fue supervisado en un XY conspiración del osciloscopio a fin de
mantener la figura de lazo de histéresis apropiada. Todos los experimentos
fueron dirigidos de modo que el poder en vatios, aplicados por Componentes 1,
2, y 3 recorrido entre 98.8 mWs a 100 mW.
Desde por el Sistema Internacional de Unidades
1971 (SAN), un segundo de Vatio (Ws) es exactamente igual a Un joule (J),
nuestras medidas de la eficacia usaron estos dos criterios (1 Ws = 1J) del debe
de la medida.
La salida de energía del sistema es, por supuesto,
los dos gases, Hidrógeno (H2) y Oxígeno, (1/2)O2, y este crédito fue medido en dos
laboratorios, en dos clases de instrumentos calibrados, a saber máquina de
cromatografía de gases, y máquina de espectrómetro de masas.
El volumen de gases H2 y (1/2)O2 fue medido como producido en condiciones
estándares de temperatura y presión en el tiempo de unidad, es decir, en
centímetros cúbicos por minuto (centrimetros cúbicos/minuto), así como la
posibilidad que contamina gases, como oxígeno de aire, nitrógeno y argón,
monóxido de carbono, dióxido de carbono, agua vapor, etc.
Las medidas eléctricas y de gas fueron reducidas
al denominador común de Joule de la energía de modo que la contabilidad de
eficacia pudiera ser toda manejada en un dinero. Ahora presentamos los
resultados hechos un promedio de muchos experimentos. El error estándar entre
muestras diferentes, máquinas, y posiciones está en +/- 10 %, y sólo usamos el
medio para todos los cálculos siguientes.
2. Eficacia termodinámica para la Descomposición
Endergonic de Líquido agua (Salininized) a Gases Bajo Atmósfera Estándar (754 a
750 mm. Hg) y Condiciones Isotérmicas Estándares @ 25OC = 77OF
= 298.16OK, Según la Reacción Siguiente:
H20 (1) ® H2(g) + (1/2)O2(1) + DG = 56.620 Kcal /mole .......... (10)
Como ya descrito, DG es la función de Gibbs. Convertimos la Kcal a nuestro dinero común del
Joule por la fórmula, Una Caloría = 4.1868 joule
DG = 56.620 Kcal x 4.1868 J = 236,954/J/mol
de H2O donde 1 mole = 18 gr. .......... (11)
DGe = la energía eléctrica requerida ceder
una cantidad equivalente de energía de H2O en la forma de gases H2 y (1/2)O2.
Para simplificar nuestro cálculo deseamos
averiguar cuánto la energía es requerida producir el 1.0 cc de H2O como los gases H2 y (1/2)O2. Hay (en
condiciones estándares) 22,400 cc = V de gas en un mole de H2O. Por lo tanto
DG / V =
236,954 J / 22,400 cc = 10.5783
J/cc. .......... (12)
Ahora contamos cuanta energía eléctrica es
requerida liberar 1.0 centrimetros cúbicos de el H2O gases (donde H2 = 0.666 partes, y (1/2)O2 = 0.333 partes
por volumen) de líquido agua. Desde entonces P = 1 Ws = 1 Joule , y V = 1.0 cc de
gas = 10.5783 Joules, entonces
PV = 1 Js x 10.5783 J = 10.5783 Js, o, = 10.5783 Ws
.......... (13)
Ya que nuestros experimentos fueron dirigidos en 100 mWs (0.1 W) aplicado a la muestra de agua en el Componente II, III, durante 30 minutos, deseamos calcular el ideal (100 % eficiente) la producción de gas en este total aplicó el nivel de poder. Este es,
0.1 Ws x 60
sec x 30 min = 180,00 Joules (for 30 min.). La producción de gas total en la eficacia de 100 % ideal es 180 J/10.5783
J/cc = 17.01 cc H2O (g)
Adelante deseamos contar cuanto hidrógeno está
presente en el 17.01 cc H2O (g).
17.01 cc H2O (g) x 0.666 H2 (g) = 11.329 cc H2 (g) ..........
(14)
17.01 cc H2O (g) x 0.333 (1/2)O2 (g) = 5.681 cc
(1/2)O2 (g)
Contra este estándar ideal de la eficacia de la
producción de gas esperada, debemos medir la cantidad actual de gas producido
bajo: (1) condiciones Estándares como definido encima, (y 2) 0.1 poder Ws
aplicó más de 30 minutos. En nuestros experimentos, la cantidad media de H2 y (1/2)O2 producido, como
medido en precisión calibrada GC, y MS máquinas en dos laboratorios diferentes,
donde SE es +/- 10 %, es,
Medio Mesurado = 10.80 cc H2 (g)
Medio Mesurado = 5.40 cc (1/2) cc (1/2)O2 (g)
Medio Total =
16.20 cc H2O (g)
La proporción, n, entre la producción ideal, y
producción medida,
Mesurado H2 (g) / Ideal H2 (g) = 10.80 cc / 11.33 cc = 91.30 %
6. Método Alternativo para Calcular Eficacia Basada en la Ley Faraday de
Electroquímica
Este método está basado en el número de electrones
que deben ser quitados, o añadidos para descomponer, o formar un topo de, una
sustancia de valencia un. En agua (H2O), un topo tiene el peso siguiente:
H = 1.008 gr /mol
H = 1.008 gr /mol
O = 15.999 gr/mol
Así, 1 mol H2O = 18.015 gr/mol
Para una sustancia univalent, un gramo/mole
contiene 6.022 x 10-23 electrones = N = el Número de Avogadro. Si la
sustancia es divalent, trivalente, etc., el N es multiplicado por el número de
la valencia. Se piensa generalmente que el Agua es de la valencia dos.
En temperatura estándar y presión (STP) un topo
de una sustancia contiene 22.414 cc, donde la temperatura Estándar es 273.15OK
= 0OC = T . Presión Estándar (una atmósfera) = 760 mm Hg
= P.
Un Faraday (F) es 96,485 Coulombs per mole
(univalent).
One Coulomb (C) es definido como:
1 N / 1 F =
6.122 x 1023 Electrones / 96,485 C = un C
El flujo de un C/second = un Amperio.
Un C x un voltio = Un Joule segundo (Js).
Un Amperio por segundo en un voltio = un Watt = un
Joule.
En la corriente alterna, cuando amperios (I) y
Voltios (E) son expresados en la raíz cuadrados medios (rms), su producto es el
Poder en vatios.
P = IE vatios (Vatios = Amps x Volts).
Con estas definiciones básicas podemos calcular
ahora la eficacia de la electrólisis de agua por el método de la electroquímica
de Faraday.
El modelo de dos electrones de agua requiere 2
moles de electrones para electrólisis (2 x 6.022 x 1023), o dos cantidades Faraday (2 x 96,485 =
192,970 Coulombs).
La cantidad de gas producido será:
H2 = 22,414 cc /mol at STP
(1/2)O2 = 11,207 cc / mol at STP
Gases = 33.621 cc / mol H2O (g)
El número de coulombs requerido producir
centrimetros cúbicos de gases por electrólisis de agua:
193,970 C / 33621 C = 5.739567 C por centrimetros cúbicos gases.
Entonces, 5,739 C /cc /sec = 5.739 amp/sec/cc. ¿Por
cuántos los centrimetros cúbicos de gases totales serán producidosy 1 A/sec?
0.1742291709 cc.
¿Por cuántos los centrimetros cúbicos de gases
totales serán producidos 1 A/min ?
10.45375 cc/min
Lo que hace este representa como los gases H2 y O2 ?
(1/2)O2 = 3.136438721 cc/Amp/min.
H2 = 6.2728 cc/Amp /min.
Podemos desarrollar ahora un Tabla para valores de
corriente usado en algunos de nuestros experimentos, y la desatención del
voltaje como es hecha convencionalmente.
1. Cálculos
para 100 mA por minuto:
Gases Totales = 1.04537 cc/min
H2 = 0.6968
cc/min
(1/2)O2 =
0.3484 cc/min
30 min. H2 = 20.9054 cc/ 30 minutos
2. Cálculos para 38 mA / min:
Gases Totales = 0.3972 cc/ 30 minutes
H2 = 0.2645 cc/min
(1/2)O2 = 0.1323 cc/min
30 min. H2 = 7.9369 cc/min
3. Cálculos
para 25mA / min.:
30 min. H2 = 5.2263 cc/ min.
7. Conclusión
Fig.6 y Fig.7 [no disponible] muestran dos de
muchos sistemas de producción de energía que pueden ser configurados para
incluir fuentes renovables y la técnica de electrólisis presente. Fig.6 muestra
que photovoltaic propuesto impulsó el sistema usando una célula de combustible
como la batería primaria. La asunción de condiciones de funcionamiento óptimas
usando 0.25 segundos de vatio de la energía de la serie de photovoltaic
permitiría a 0.15 segundos de vatio ser la carga.
Fig.7 representa varias fuentes renovables que
funcionan junto con el dispositivo de electrólisis para proporcionar el poder
de motivo para un coche.
********************
Patente US 4,394,230 19 de julio 1983 Inventor: HENRY K. PUHARICH
MÉTODO Y APARATO PARA PARTIR MOLÉCULAS AGUA
Este es un extracto expresado con otras palabras
de la Patente de los Estados Unidos el número 4,394,230. Esto describe como
Henry Puharich era capaz de partir agua en hidrógeno y oxígeno gasses por un
proceso que usó muy poco poder de entrada.
EXTRACTO
Revelado aquí es un nuevo y mejoró el dispositivo
termodinámico para producir el gas de oxígeno y gas de hidrógeno de moléculas
agua ordinarias o de seawater en temperaturas normales y presión. También
revelado es un método nuevo y mejorado para tratar eléctricamente moléculas
agua para descomponerlos en el gas de oxígeno y gas de hidrógeno en niveles de
eficacia que se extienden entre aproximadamente 80-100 %. El gas de hidrógeno desarrollado puede ser
usado como un combustible; y el gas de oxígeno desarrollado puede ser usado
como un oxidant.
FONDO DE LA INVENCIÓN
La comunidad científica ha realizado mucho tiempo
que agua es un recurso de energía natural enorme, en efecto una fuente
inagotable, ya que hay más de 300 millones de millas cúbicas de agua en la
superficie de la tierra, todo una fuente potencial de hidrógeno para el uso
como el combustible. De hecho, hace más de 100 años Jules Verne predijo que
agua finalmente sería empleado como un combustible y que el hidrógeno y el
oxígeno que lo constituyen amueblarían una fuente inagotable de calor y luz.
Agua ha sido partido en sus elementos
constituyentes de hidrógeno y oxígeno por métodos electrolíticos, que han sido
muy ineficaces, por la agua-división de thermochemical llamada de los procesos
de extracción thermochemical, que han sido igualmente ineficaces y también han
sido excesivamente caros, y por otros procesos incluso un poco de energía solar
que emplea. Además, chloroplasts artificial la imitación del proceso natural de
la fotosíntesis ha sido usada para separar el hidrógeno de agua utilización de
membranas complicadas y sofisticó catalizadores artificiales. Sin embargo,
estos chloroplasts artificiales tienen que producir aún el hidrógeno en un
precio eficiente y económico.
Estos y otros agua propuestos técnicas terribles
son toda la parte de un esfuerzo masivo por la comunidad científica para
encontrar una fuente abundante, limpia, y barata del combustible. Mientras
ninguno de los métodos ha resultado aún ser commercialemente factible, todos
ellos comparte en común la admisibilidad conocida de gas de hidrógeno como un
combustible limpio, uno que puede ser transmitido fácilmente y económicamente
sobre distancias largas y uno que cuando formas quemadas agua.
RESUMEN DE LA INVENCIÓN PRESENTE
En la química física cuántica clásica, la molécula
agua tiene dos ángulos de bono básicos, un ángulo ser 104°, y el otro ángulo
ser 109°28'. La invención presente
implica un método por el cual una molécula agua puede ser activada por medios
eléctricos para cambiar el ángulo de bono de el 104 grado. configuración a el
109 grado 28' tetrahedral configuración geométrica.
Un generador de función eléctrico (Componente 1)
es usado para producir frecuencias de forma de onda eléctricas complejas que
son aplicadas a, y emparejan las frecuencias resonantes complejas de la forma
geométrica tetrahedral de agua. Esto es esta forma de onda eléctrica compleja
aplicada a agua que está contenido en un dispositivo termodinámico especial
(Componente II) que rompe la molécula agua por la resonancia en sus moléculas
componentes - hidrógeno y oxígeno.
El hidrógeno, en la forma de gas, puede ser usado
entonces como el combustible; y el oxígeno, en la forma de gas es usado como
oxidant. Por ejemplo, th el dispositivo termodinámico de la invención presente
puede ser usado como una fuente de combustible de hidrógeno para cualquier
motor de calor existente---como, los motores de combustión internos de todos
los tipos, turbinas, célula de combustible, calentadores espaciales, agua
calentadores, sistemas de cambio de calor, y otros tales dispositivos. También
puede ser usado para la desalación de mar agua, y otros objetivos de
purificación agua. También puede ser aplicado al desarrollo de nuevos motores
de calor de ciclo cerrados donde agua entra como el combustible, y agua sale
como unos gases de combustión limpios.
Para un entendimiento más completo de la invención
presente y para una mayor apreciación de sus ventajas asistentes, la referencia
debería ser hecha a la descripción detallada siguiente tomada junto con los
dibujos de acompañamiento.
DESCRIPCIÓN DE LOS
DIBUJOS
Fig.1 es un diagrama
de bloque esquemático que ilustra el generador de función eléctrico, Componente
yo, empleado en la práctica de la invención presente:

Fig.2 es una
ilustración esquemática del aparato de la invención presente, incluso una
representación seccional enfadada del dispositivo termodinámico, Componente II:

Fig.3 es una vista
enfadada seccional del Componente III de la invención presente, la sección de
célula agua del Componente II:

Fig.4 es una ilustración del hidrógeno covalent
bono:

Fig.4A es una ilustración del ángulo de bono de
hidrógeno:

Fig.4B es una ilustración de hybridised y
un-hybridised orbitals:

Fig.4C es una ilustración de la geometría de
amoníaco de metano y moléculas agua:

Fig.5 es una ilustración de la onda de portador
modulada de una amplitud:

Fig.6 es una ilustración de una onda de
cuadrado de ondulación:

Fig.6A es una ilustración de pulsos unipolares.
Fig.7 es un diagrama mostrando a la
distribución de ión en el electrodo negativo:

Fig.8 es una ilustración de tetrahedral que une
orbitals:

Fig.9 es una ilustración de moléculas agua:

Fig.10 es una ilustración de colisiones
productivas y no productivas de hidrógeno con el yodo:

Fig.11 es una forma de onda encontrada para ser
la característica principal para la eficacia óptima:

Fig.12 es una ilustración de la formación de
cadena de perla:

Fig.13 es un complot
del curso del inicio del efecto de barrera y el desbloqueo del efecto de
barrera:

Figs.14A, B, y C son diagramas de energía para reacciones
exergonic:

DESCRIPCIÓN DETALLADA DE
INVENCIÓN
Sección 1:
Aparato de la Invención;
El aparato de la invención consiste en tres componentes, el Generador de
Función Eléctrico, el Dispositivo Termodinámico, y la Célula agua.
Componente I: El Generador de Función Eléctrico;
Este dispositivo tiene una salida que consiste en
una frecuencia de audio (recorra 20 a 200 Hz) la modulación de amplitud de una
onda de portador (recorren 200 Hz a 100,000 Hz). La impedancia de esta señal de
salida está siendo continuamente emparejada a la carga que es el segundo
componente, el dispositivo termodinámico. El generador de función eléctrico
representa una aplicación nueva de la circuitería revelada en mi antes U.S.
Pat. Nos. 3,629,521; 3,563,246; y 3,726,762, que son incorporados por la
referencia aquí. Ver Fig.1 para el diagrama de bloque de Componente I.
Componente II: El Dispositivo Termodinámico;
El dispositivo termodinámico es fabricado de
metales y de cerámica en la forma geométrica del cilindro coaxial arreglado de
un electrodo tubular hueco central que es rodeado por un cilindro de acero
tubular más grande, dijeron dos electrodos que comprenden el sistema de
electrodo coaxial que forma la carga de la salida del generador de función
eléctrico, Componente yo. El electrodo tubular hueco central dicho lleva agua,
y es separado del electrodo cilíndrico externo por un material vítreo de
cerámica poroso. Entre la superficie externa del material vítreo de cerámica
aislador, y la superficie interior del electrodo cilíndrico externo existe un
espacio para contener el agua para ser electrolysed. Este espacio de célula
agua comprende el tercer componente (Componente III) de la invención. Esto
contiene dos longitudes del cristal de Pyrex tubular, mostrado en Fig.2 y Fig.3.
Las superficies de electrodo metálicas de los dos electrodos que están en el
contacto con el agua son cubiertas de una aleación de níquel.
El sistema de electrodo coaxial es expresamente
diseñado en materiales y geometría para activar la molécula agua al final que
esto podría ser electrolysed. El electrodo central es un tubo hueco y también
sirve como un conductor de agua al Componente III célula. El electrodo tubular
central es cubierto de una aleación de níquel, y rodeado de un de cerámica
vítreo poroso y un tubo de cristal a excepción de la punta que afronta el
segundo electrodo. El electrodo cilíndrico externo es hecho de un calor que
conduce la aleación de acero con aletas en el exterior, y cubierto en el
interior con una aleación de níquel. El electrodo central, y el electrodo
cilíndrico están eléctricamente relacionados por una extensión de cúpula que
arquea del electrodo externo que trae los dos electrodos en cierta ocasión a
una distancia de hueco crítica que es determinada por la distancia de
apagamiento conocida para el hidrógeno. Ver Fig.2 para una ilustración de
Componente II.
Componente III: La Célula Agua;
La célula agua es una parte del final superior del
Componente II, y ha sido descrita. Una ilustración esquemática ampliada de la célula
es presentada en Fig.3. El componente
III consiste en el agua y tubos de cristal contenidos en la forma geométrica de
las paredes de la célula en el Componente II, el dispositivo termodinámico. Los
elementos de un dispositivo práctico para la práctica de la invención incluirán:
(A) Embalse de Agua;
y embalse de sal; y/o sal
(B) Sistema de
inyección de Agua con el microprocesador u otros mandos que el sentido y regula
(de acuerdo con el juego de parámetros adelante aquí:
a. Frecuencia de portador
b. Corriente
c. Voltaje
d. RC constante de tiempo de relajación de agua en la célula
e. Constante de relajación magnética nuclear de agua
f. Temperatura de combustión de hidrógeno
g. Forma de onda de portador
h. RPM de un motor de combustión interno (de ser usado)
i. Sistema de control de ignición
j. Temperatura de región para ser calentada;
(C) Un sistema de
ignición eléctrico para encender el combustible de gas de hidrógeno
desarrollado.
Los aspectos importantes del Componente III son el
material vítreo tubular, la geometría de las paredes que contienen de la
célula, y las formas geométricas de las moléculas agua que están contenidas en
la célula. Un aspecto importante adicional de la invención es la manipulación
de la geometría tetrahedral de la molécula agua por los métodos nuevos y medios
que serán más totalmente descritos en las secciones sucesivas de esta
especificación.
Las partes diferentes de una molécula están
ligadas juntos por electrones. Una de las configuraciones de electrones que
pueden existir es el bono de covalent que es conseguido por el compartiendo de
electrones. Una molécula de gas de hidrógeno, H2 es la unidad representativa
más pequeña de la vinculación de covalent, como puede ser visto en Fig.4. La
molécula de gas de hidrógeno es formada por el traslapo y apareamiento de 1s
electrones orbitales. Una nueva órbita molecular es formada en que el par de
electrones compartido está en órbita ambos núcleos como mostrado en Fig.4. La
atracción de los núcleos para los electrones compartidos mantiene los átomos
unidos en un bono de covalent.
Los bonos de Covalent tienen la dirección. Orbitals
electrónico de un átomo no combinado puede cambiar la forma y la dirección
cuando aquel átomo se hace la parte de una molécula. En una molécula en la cual
dos o más bonos de covalent están presentes la geometría molecular es dictada
por los ángulos de bono sobre el átomo central. El par solitario más extremo
(que no une) electrones profundamente afecta la geometría molecular.
La geometría de agua ilustra este concepto. En el
estado de tierra, el oxígeno tiene la configuración de cáscara externa:
1s2 2s2 2p2x
2p1y 2p1z
En agua el 1s los electrones de dos átomos de
hidrógeno unen con el 2py y 2pz electrones de oxígeno. Desde p orbitals mentira
perpendicularmente el uno al otro (ver Fig.4A), podría esperarse un ángulo de
bono de 90 grados. Sin embargo, el ángulo de bono es encontrado
experimentalmente para ser aproximadamente 104 °. Teóricamente este es
explicado por el efecto de electrones de par solitarios en hybridised orbitals.
Combinado o híbrido los orbitals son formados
cuando el entusiasmo de 2s electrones causa su promoción del estado de tierra a
un estado con energía equivalente con 2p orbitals. Los nuevos híbridos son
llamados sp3 de la combinación de un s y tres p orbitals (Ver
Fig.4B). Híbrido sp3 los orbitals son dirigidos en el espacio del
centro de un tetraedro regular hacia las cuatro esquinas. Si los orbitals son
el equivalente el ángulo de bono será 109° 28' (ver Fig.15) consecuente con la
geometría de un tetraedro. En caso de agua dos de los orbitals son ocupados no
uniendo electrones (Ver Fig.4C). Hay mayor repulsión de estos electrones de par
solitarios que están en órbita sólo un núcleo, comparado a la repulsión de
electrones en la vinculación orbitals que están en órbita dos núcleos. Este
tiende a aumentar el ángulo entre la no vinculación orbitals de modo que sea
mayor que 109°, que empuja la vinculación orbitals juntos, reduciendo el ángulo
de bono a 104°. En caso de amoníaco, NH3
donde hay sólo un par solitario, la repulsión no es tan grande y el ángulo de
bono es 107°. El carbón forma formas de
tetrahedral típicas y componentes el ser más simple el metano de gas, CH4
(ver Fig.4C y Fig.8). La repulsión de electrones de par solitarios afecta la
distribución de precio y contribuye a la polaridad de un bono de covalent. (Ver
Fig.16).
Como demostrado en secciones sucesivas de esta
especificación evidente, un aspecto significativo y nuevo de esta invención es
la manipulación, por métodos electrónicos y medios, del nivel de energía de la
molécula agua, y la transformación de la molécula agua en, y de, la forma
geométrica del tetraedro. Este es hecho posible sólo por ciertas interacciones
dinámicas sutiles entre los Componentes I, II, e III de la invención presente.
Sección 2:
Electrodinámica (agua puro);
La electrodinámica de Componentes I, II, e III,
será descrita individualmente y en la interacción durante el progreso del
precio de reacción agua puro a tiempo. Las reacciones de salina agua serán
descritas en la Sección 3. Debe ser notado que la salida de Componente I
automáticamente sigue las siete etapas (más adelante Etapas A-F) del precio de
reacción variando sus parámetros de frecuencia de portador resonante, forma de onda,
voltaje corriente e impedancia. Todos los siete estados de la reacción aquí
descrita no son necesarios para la operación práctica del sistema, pero son
incluidos a fin de explicar la dinámica y aspectos nuevos de la invención. Las
siete etapas son aplicables sólo a la electrólisis de agua puro.
Etapa A:
Cobro Seco de Componente II por Componente I;
Para hacer el nuevo sistema operacional, el
Componente I electrodos de salida están relacionados con el componente II, pero
ningún agua es colocado en la célula del Componente III. Cuando Componente que
I salida es a través de la carga del Componente II observamos que los
parámetros eléctricos siguientes son observados:
Variedad de los corrientes (I) salida con carga
(seca): 0 to 25 mA rms.
Variedad de voltaje (E) salida con carga (seca): 0 to 250 Voltios (CA) rms.
No hay ninguna deformación de la amplitud modulada
(de la mañana), o del portador de onda sinusoidal cuya frecuencia central, fc' variedades entre 59,748 Hz a 66, 221 Hz, con
fc promedio = 62, 985 Hz
La frecuencia de portador varía con la salida de
poder en la cual fc baja con un aumento de amperios (corrientes). De la mañana
la forma de onda es mostrada en Fig.5. Debe ser notado aquí que el generador de
función eléctrico, Componente yo, tiene un control de volumen de modulación de
amplitud automático que ciclos el grado de la Modulación de Amplitud de 0 % a
100 %, y luego de 100 % a 0 % cada 3.0 segundos. Este precio de ciclo de 3.0
segundos corresponde al tiempo de relajación de vuelta nuclear, tau/sec, del
agua en el Componente III. Hablarán del sentido de este efecto en el mayor
detalle en una sección posterior.
En el resumen, los efectos principales para ser
notados durante la Etapa un - el cobro seco del Componente II son como sigue:
a. Prueba la
integridad de Componente I circuitería.
b. Prueba la
integridad de los electrodos coaxiales, y los materiales de cerámica vítreos de
Componente II y Componente III.
c. Limpieza
electrostática de electrodo y superficies de cerámica.
Etap B:
Operación inicial de Componente I, Componente II,
y con Componente III agua puros que contienen. No hay ninguna electrólisis
significativa de agua durante la Etapa B. Sin embargo, en la Etapa B la salida
de onda sinusoidal del Componente soy formado a una onda cuadrada rizada por el
cambio la constante de RC del agua cuando es tratado;
Hay `un Recorrido Abierto ` efecto de umbral
reversible que ocurre en el Componente III debido a agua polarisation efectos
que conducen a la mitad la rectificación de onda y el aspecto de pulsos
unipolares positivos; y
hay electrodo polarisation efectos en el
Componente II que son un preludio a la electrólisis verdadera de agua como
evidenciado por oxígeno y formación de burbuja de gas de hidrógeno.
Aspecto de Ondas Cuadradas Rizadas:
Fase 1: Al final de
Etapa A cobro seco, la salida de Componente soy bajado a valores típicos de: I
= 1 ma. E = 24V AC. fc . congruente.66,234 Hz.
Fase 2: Entonces el
agua es añadido al Componente III gota de célula agua por la gota hasta la
cumbre del electrodo de centro, 1', en Fig.3 es cubierto, y cuando este agua
sólo entra en contacto con la superficie interior del electrodo externo
superior en 2'. Cuando este enganche de los dos electrodos por agua pasa, las
series siguientes de acontecimientos ocurren:
Fase 3: El fc
gotas de 66,234 Hz, a una variedad de 1272 Hz a 1848 Hz. La corriente y el
voltaje tanto gota, como comienzan a palpitar en entrainment con la constante
de relajación de vuelta nuclear agua, tau =3.0 segundos. La presencia de la
oscilación de relajación de vuelta nuclear es probada por un lazo de histéresis
característico en las hachas de X-Y de un osciloscopio.
I = 0 to 0.2 mA levantarse en ciclo .tau.
E = 4.3 to 4.8V AC levantarse en ciclo .tau.
El portador de onda sinusoidal se convierte a un
pulso de onda cuadrado rizado que refleja la constante de tiempo RC de agua, y
es observado que la onda cuadrada contiene la orden más alta harmonics. Ver Fig.6:
Con el aspecto de la onda cuadrada rizada, el
umbral de hidrólisis puede ser descubierto (sólo apenas) como una precipitación
de vapor en un resbalón de cristal de tapa colocado sobre el Componente III
célula y vio bajo un microscopio de poder bajo.
El Recorrido Abierto Efecto de Umbral Reversible:
Fase 4 Un efecto secundario del cambio de la
constante RC de agua en la forma de onda se revela como una mitad llena la
rectificación de onda de la onda de portador que indica un nivel alto de
polarisation de la molécula agua en la forma de tetrahedral en el electrodo
externo.
Con el aspecto ya célebre de la onda cuadrada
rizada, y los signos de la precipitación de vapor débil que indican la etapa
más temprana de la electrólisis, es posible probar para la presencia de un
umbral de hidrólisis reversible. Esta prueba es realizada creando un recorrido
abierto entre Componentes I e II, es decir, ningunos flujos corrientes. Este es
hecho bajando el nivel de agua entre los dos electrodos en la región---1' y 2'
mostrado en Fig.3; o interrumpiendo el recorrido entre el Componente I e II,
mientras el Componente hago señas el generador es conectado y oscilante.
Inmediatamente, con la creación de `un recorrido
abierto ` condición, los efectos siguientes ocurren:
(a) La frecuencia de
portador, fc, cambios de Fase 4 valor 1272 Hz a 1848 Hz a 6128 Hz.
(b) La corriente y la
caída de voltaje al cero en los metros que registran I y E, pero el
osciloscopio siguen mostrando la presencia del pico a pico (p-p) voltaje, y la
forma de onda muestra un efecto notable. La onda cuadrada rizada ha
desaparecido, y en su lugar allí parecen pulsos (positivos) unipolares como
sigue en Fig.6A.
La frecuencia de pulso unipolar se estabiliza a
ca. 5000 Hz. Los pulsos unipolares se someten a 0 a 1.3 voltios que pulsan la
modulación de amplitud con .tau. en 3.0 segundos. Así, allí existe un recorrido
abierto puro umbral reversible para la electrólisis agua en la cual las
moléculas agua son el cobro de condensador y la descarga en su frecuencia baja
característica la constante de tiempo de RC de 0.0002 segundos. Debe ser notado
que agua puro tiene una constante dieléctrica muy alta que hace tal efecto
posible.
La modulación de amplitud que palpita del voltaje
es determinada por la constante de Relajación de Vuelta Nuclear de Hidrógeno de
3.0 segundos. Debe ser notado que los puntos de pulso positivos son seguidos de
una negativa después - potencial. Estas formas de onda de pulso son idénticas a
los puntos de potencial de acción de nervio clásicos encontrados en el sistema
nervioso de todas las especies de vida que tienen un sistema nervioso. El hecho
que estos pulsos unipolares fueron observados levantándose en agua en las
condiciones de la hidrólisis de umbral reversible tiene un significado
profundo. Estas conclusiones iluminan y confirman la Teoría de Warren McCulloch
de la dinámica "de cristal" agua que como es la fundación de la
dinámica de los nervios; y la teoría opuesta de Linus Pauling que cree que agua
clathrate formación es el mecanismo de la anestesia de los nervios.
Fase 5: Los efectos
asociados con la electrólisis de umbral reversible son notados sólo en el paso,
ya que ellos reflejan acontecimientos que ocurren en las superficies de
electrodo del Componente II, el Dispositivo Termodinámico.
Un efecto principal que ocurre en la Etapa B, Fase
3, en el Componente II, (el dispositivo termodinámico), es que los dos
electrodos se someten a etapas de polarisation. Ha sido observado en
experimentos extensos con clases diferentes de fluidos en la célula de
Componente II, es decir, destilado agua, mar agua, grifo agua, solución de
Dispositivos de llamada, suspensiones diluidas de células de sangre de animal y
humanas, etc. que la superficie interior del electrodo de toque externo en 3'
en Fig.3 (el electrodo que está en el contacto con el fluido) se hace
negativamente cobrado. Respecto a Fig.7, este corresponde al área columnar de
mano izquierda marcada, Electrode .crclbar..
Electrodo Efectos de Polarisation en el Interfaz Entre Componentes II y
III:
Simultáneamente con la pulsación de chofer del
Componente I en el ciclo constante .tau. que conduce al electrodo polarisation
efectos en el Componente II, hay una acción en el Componente III qué energises
y sube al tren la molécula agua a un nivel de energía más alto que cambia el
ángulo de bono de 104° a la forma de tetrahedral con el ángulo 109° 28' como
mostrado en Fig.8 y Fig.15.
Esta acción de bombeo electrónica es la más
importante, y representa una parte significativa del método nuevo de esta
invención por varios motivos. Primero, el cambio a la forma de tetrahedral de
agua aumenta la estabilidad estructural de la molécula agua, así haciéndolo más
susceptible a la rotura en la frecuencia resonante correcta, o frecuencias. Segundo,
el aumento del polarisation de la molécula agua hace los electrones de par
solitarios, S-relacionados con la molécula de oxígeno más electronegative; y
los átomos de hidrógeno débilmente positivos, S más positivo. Ver Fig.9 y Fig.22.
Cuando el electrodo externo se hace más
eléctricamente negativo, el electrodo central se hace más eléctricamente
positivo como será mostrado. Como la polaridad de los aumentos de tetraedro de
molécula agua, una fuerza repulsiva ocurre entre los dos ápices S del tetraedro
agua y la superficie de electrodo negativamente cargada dentro de la región de
la capa Helmholtz, como mostrado en Fig.7. Este efecto "orienta" la
molécula agua en el campo, y es el "factor de orientación conocido"
de la electroquímica que sirve para catalizar el precio de la disolución de
oxígeno de la molécula agua, y así hace que el precio de reacción proceda en
los niveles de energía más bajos. Ver Fig.10 para un ejemplo de como el factor
de orientación trabaja. Cerca del final de Etapa B, las condiciones son
establecidas para el principio de la siguiente etapa, la etapa de la
electrólisis de eficacia alta de agua.
Etapa C:
La generación de las frecuencias de forma de onda
complejas del Componente I para emparejar la onda compleja forma frecuencias
resonantes del activado y muy polarizado agua molécula en la forma de
tetrahedral con ángulos, 109° 28' son realizados en la Etapa C. En la operación
de la invención la electrólisis de burbuja activa de agua es iniciada después
de Etapa B, dividir en fases 3 poniendo (automáticamente) la salida del
Componente I a: I = 1 mA., E = 22V AC-rms,
causar la onda cuadrada rizada palpita para desaparecer con el aspecto
de una onda serrada rizada. La frecuencia básica del portador ahora se hace, fc
= 3980 Hz.
La forma de onda ahora automáticamente cambia a
una forma encontrada para ser la característica principal necesaria para la
eficacia óptima en la electrólisis de agua e ilustrado en Fig.11. En la forma
de onda de Fig.11, la frecuencia de portador fundamental, fc = 3980
Hz., y una modulación armónica del portador es como sigue:
1a Orden Modulación Armónica (OHM)
= 7960 Hz.
2a Orden Modulación Armónica (II
OHM) = 15,920 Hz.
3a Orden Modulación Armónica (III
OHM) = 31,840 Hz.
4a Orden Modulación Armónica (IV
OHM) = 63,690 Hz.
Lo que es creído pasar en este efecto de IV OHMIOS
es que cada uno de los cuatro un pices del tetraedro agua molécula es resonante
a uno de cuatro harmonics observados. Se cree que la combinación de fuerzas
repulsivas negativas en el electrodo externo con las frecuencias resonantes
sólo describió el trabajo juntos para romper la molécula agua en sus átomos de
oxígeno e hidrógeno componentes (como gases). Esta deducción está basada en las
observaciones siguientes del proceso por un microscopio de poder bajo. Se vio
que las burbujas de hidrógeno provenían en el borde de electrodo, 4', de Fig.3.
Las burbujas entonces se movieron en una `formación ` de cadena de perla muy
ordenada centrípetamente (como el spokes de una rueda) hacia el electrodo
central, 1' de Fig.3, (Fig.12 muestra una vista superior de este efecto).
A partir de entonces, para bajar la salida de
Componente I, el umbral para la electrólisis de agua como evidenciado por la
deposición de vapor de gotitas agua en un plato de tapa de cristal sobre la
célula del Componente III, es:
I = 1 mA, E = 10V tan, Poder = 10
mW
con todas otras condiciones y formas de onda como
descrito bajo Etapa C, supra. De vez en cuando, este umbral puede ser bajado a:
I = 1 ma, E = 2.6V tan, Poder =
2.6 mW
Esta Etapa C efecto de umbral de hidrólisis de
vapor no puede ser directamente observada como ocurriendo en el fluido porque
ningunas burbujas son formadas---moléculas de gas sólo invisibles que se hacen
visibles cuando ellos golpean un plato de cristal y se combinan en moléculas
agua y gotitas de forma que aparecen como el vapor.
Etapa D:
Reducen la marcha de la producción de gas de
oxígeno e hidrógeno en un precio eficiente de la electrólisis agua en la Etapa
D cuando un potencial de barrera es formado, que bloquea la electrólisis,
independientemente de la cantidad de poder aplicado a Componentes II e III.
Un experimento típico ilustrará los problemas de
la formación de potencial de barrera. Se pone que componentes I, II, e III
funcionen con los parámetros siguientes
parámetros siguientes:
I = 1 ma,
E = 11.2V tan, Poder = 11.2 mW (en el principio, elevándose a 100 mW más tarde)
Esta entrada a Componente III producciones, por
electrólisis de agua, aproximadamente 0.1 cm3 de gas de hidrógeno
por minuto en una atmósfera y 289OK. Es observado que como una
función de tiempo fc subido sigilosamente de 2978 Hz a 6474 Hz más de
27 minutos. La corriente y el voltaje también se elevaron con el tiempo. En el
27 minuto un efecto de barrera bloqueó la electrólisis de agua, y uno puede
apreciar mejor el ciclo de acontecimientos en cuanto a Fig.13.
Etapa E:
La Anatomía del Efecto de Barrera:
Región A: Muestra la hidrólisis activa y eficiente
Región B: el efecto de región de barrera puede ser
iniciado con grifos del dedo, o esto puede ocurrir espontáneamente como una
función de tiempo.
Fase a: la corriente se elevó de 1 mA a 30 mA. El
voltaje se cayó de 22 voltios a 2.5 V.
Fase b: Si el componente II es dado un toque
mecánicamente durante la Fase un supra---puede ser invertido como sigue: la
corriente se cayó de 30 mA a 10 mA. El voltaje se alzó de 5 voltios a más de
250 voltios (de la escala).
En todas partes Dividen en fases un ' y 'Dividen
en fases b, toda la hidrólisis se ha cesado. Fue observado bajo el microscopio
que la superficie interior del electrodo externo fue densamente cubierta de
burbujas de gas de hidrógeno. Fue razonado que las burbujas de gas de hidrógeno
se habían hecho atrapadas en la capa electrostricted, porque los tetraedros de
molécula agua habían tirado de modo que los ápices de hidrógeno S hubieran
entrado en la capa Helmholtz y fueran absorbidos al precio de electronegative
del electrodo. Este dejó los ápices de par solitarios S-que afrontan la capa
electrostricted. Este proceso ligó la recién formación H iones que bloquearon
la reacción
H+ + H+ + 2e ® H2 (gas)
Etapa F:
Región C: fue encontrado esto el efecto de barrera
podría ser desbloqueado por algunos procedimientos relativamente simples:
(a) Inversión de los electrodos de salida de
Componente I a Componente II, y/o:
(b) Mecánicamente dando un toque al Componente III
célula en una frecuencia T/2 = 1.5 segundos por grifo.
Estos efectos son mostrados en Fig.12 e inducen la
gota en el potencial de barrera de :
I = 10 mA a
1 ma, E = 250V a 4V tan, el Poder se cayó de 2.5W a 4 mWs
Para desbloquear del efecto de barrera, la
electrólisis de agua continuó con la formación de burbuja renovada de gas de
hidrógeno.
El problema de potencial de barrera ha sido
solucionado para la aplicación práctica bajando la constante dieléctrica alta
de agua puro, añadiendo sales (NaCl, KOH, etc.) a agua puro a la baja del
aumento de sus características de conductividad. Para la eficacia óptima la
concentración de sal no tiene que exceder la del mar agua (salinidad de 0.9 %)
en la Sección 3, "la Termodinámica de la Invención", debe ser
entendido que todas las soluciones agua descritas no son agua "puro"
como en la Sección B, pero se refieren sólo a la salina agua.
Sección 3:
La Termodinámica de la Invención (Salina agua);
Introducción: (agua,
más adelante se refiere a la salina agua);
Hablan de las consideraciones termodinámicas en
las operaciones normales de Componentes I, II, e III en la producción del
hidrógeno como combustible, y oxígeno como oxidant durante la electrólisis de
agua, y la combustión del combustible de hidrógeno para hacer el trabajo en
varios motores de calor en esta sección.
En reacciones químicas los átomos participantes
forman nuevos bonos que causan compuestos con configuraciones electrónicas
diferentes. Se dice que reacciones químicas que liberan la energía son
exergonic y causan productos cuyos bonos químicos tienen un contenido de
energía inferior que los reactivos. La energía liberada el más con frecuencia
aparece como el calor. La energía, como la materia, puede ser ni creada, ni
destruida según la Ley de Conservación de la Energía. La energía liberada en
una reacción química, más el estado de energía inferior de los productos, es
igual al contenido de energía original de los reactivos. La incineración de
hidrógeno ocurre mejor dicho violentamente para producir agua como sigue:
2H2 + O2 ® 2H2O - DH 68.315 Kcal/mol (este es la entalpía, o
el calor de la combustión en la presión constante) donde 18 gms = 1 mol.
Los bonos químicos de las moléculas agua tienen un
contenido de energía inferior que los gases de oxígeno e hidrógeno que sirven
en los reactivos. Las moléculas de energía bajas son caracterizadas por su
estabilidad. Las moléculas de energía altas son intrínsecamente inestables.
Estas relaciones son resumidas en los dos gráficos de Fig.14. Debe ser notado
que Fig.14B muestra el aspecto de reacción endergonic de la invención cuando
agua es descompuesto por la electrólisis en hidrógeno y oxígeno.
Fig.14A muestra la reacción cuando los gases de
oxígeno e hidrógeno combinan, liberan la energía, y la reforma en agua. Note
que hay una diferencia en la energía potencial de las dos reacciones. Fig.14C muestra que hay dos componentes a esta
energía potencial. La energía neta liberada, o la energía que cede el trabajo
neto es etiquetada en el diagrama como Energía Neta Liberada, y es más
correctamente llamado el cambio de energía libre denotado por la función de
Gibbs, -.D.G.
La energía que debe ser suministrada para una
reacción para conseguir la espontaneidad (ardiente) es llamada la Energía de
Activación. La suma de los dos es la energía total liberada. Una primera
sutileza termodinámica del dispositivo termodinámico de la invención es notada
en Células de Combustible de Angus McDougall, Serie de Alternativa de Energía,
The MacMillan Press Ltd., Londres, 1976, donde en la página 15 es declarado:
" La
función de Gibbs es definida en términos de entalpía H, y la entropía S del
sistema:
G = H-T S (donde .tau. es la temperatura
termodinámica). Un resultado en particular importante es que para una célula
electroquímica que trabaja reversiblemente en temperatura constante y presión,
el trabajo eléctrico hecho es el trabajo neto y de ahí,
. D.G = -we
Para
este para ser un proceso reversible, es necesario para la célula para estar en
`el recorrido abierto `, es decir ningunos flujos corrientes y la diferencia de
potencial a través de los electrodos es el EMF, E. Así,
. D.G = -zFE
(donde
F es la Constante de Faraday---el producto de la Constante de Avogadro + NA
= 6.022045 x 1023 mole-1, y el precio en el electrón, e =
1.602 189 x 10-19 C --- ambos en unidades de SI; y z es el número de
electrones transportados.) cuando la reacción de célula procede de la izquierda
a la derecha."
Debe ser notado que la Energía de Activación está
directamente relacionada con el proceso de precio de reacción de control, y así
está relacionada con los cambios de energía libre Gibbs. La otra sutileza
termodinámica es descrita por S. S. Penner con su trabajo: Penner, S. S. y L.
Icerman, Energía, Vol, II, Tecnologías de Energía No nucleares. Addison-Wesley
Publishing Company, Inc Edición Revisada, 1977. Lectura, misa. donde en la
página 140 es declarado esto:
"Debería
ser posible mejorar la eficacia conseguida en la electrólisis práctica a aproximadamente
100 % porque, bajo condiciones de funcionamiento óptimas, la conversión de
energía teóricamente alcanzable por la electrólisis es aproximadamente 120 % de
la entrada de energía eléctrica. La base física para esta última declaración
será considerada ahora:
H2 (gas) + (1/2)O2
(gas) ® H2O (líquido)
en
condiciones estándares (las condiciones estándares en este ejemplo son: (1)
presión atmosférica = Hg de 760 mm (y 2) temperatura = 298.16OK. =
25OC. = 77OF.) es 68.315 kcals y es numéricamente igual
al cambio de enthalph (.D.H) para
el proceso indicado. Por otra parte, la energía mínima (o entrada de trabajo
útil) requerido en temperatura constante y presión para la electrólisis iguala
el cambio de energía libre Gibbs (.D.G).
Hay una relación básica derivable de las primeras y segundas leyes de la
termodinámica para cambios isotérmicos, que muestra esto:
.D.G
= . D.H
- T. D.S
donde
.D.S representa el cambio de
entropía para la reacción química. El cambio de energía libre Gibbs (.D.G) también
está relacionado con el voltaje (E) requerido poner en práctica la electrólisis
por la ecuación de Faraday, a saber E = (.D.G/23.06n)
voltios donde . D.G
es en Kcal/mol y n es el número de electrones (o equivalentes) por mol de agua
electrolysed y tiene el valor numérico 2.
En
presión atmosférica y 300OK., .D.H
= 68.315 Kcal/mol de H2O (i) y .D.G
= 56.62 Kcal/mole de H2O (i) para la electrólisis de líquido agua. De
ahí, la eficacia de energía de electrólisis en 300OK. es sobre 120%.
(Cuando)
H2 (gas) y O2 (gas) son generados por la electrólisis, la
célula de electrólisis debe absorber el calor de los alrededores, a fin de
permanecer en la temperatura constante. Esto es esta capacidad de producir
productos de electrólisis gaseosos con la absorción de calor de los alrededores
que es por último responsable de la eficiencia de conversión de energía durante
la electrólisis mayor que la unidad.
Usando los criterios de estas dos autoridades, es posible hacer un cálculo
áspero de la eficacia de la invención presente.
Sección 4:
Eficacia Termodinámica de la
Invención;
La eficacia es deducida con motivo de principios
de contabilidad científicos que están basados en medidas exactas de la entrada
de energía total a un sistema (débito), y medidas exactas de la energía total
(o trabajo) obtenido del sistema (crédito). En principio, este es seguido
preparando un estado de cuentas de débitos de energía y créditos, y
expresándolos como una proporción de eficacia, e.
![]()
La salida de energía del Componente soy una
corriente alterna que pasa en una carga muy no lineal, es decir, la solución
agua. Este generador de corriente alterna (Componente I) es tan diseñado que en
la carga máxima esto está en la resonancia (Componentes I, II, III), y los
diagramas de vector muestran que reactance capacitivo, y reactance inductivo
son casi exactamente 180° desfasado, de modo que la salida de poder neta sea
reactiva, y el poder dissipative es muy pequeño. Este diseño asegura pérdidas
de potencia mínimas a través del sistema de salida entero. En los experimentos
que deben ser descritos ahora el hincapié entero fue hecho en el alcanzamiento
de la producción de gas máxima (crédito) a cambio de la energía aplicada de
mínimo (débito).
El modo más preciso de medir la energía aplicada a
Componentes II e III es medir el Poder, P, en Vatios, W. Este fue hecho por
medidas de precisión de los voltios a través del Componente II cuando la raíz
significa el cuadrado (rms) voltios; y la corriente corriente en el sistema
como rms amperios. Los instrumentos exactamente calibrados fueron usados para
tomar estas dos medidas. Un juego típico de experimentos (usando agua en la
forma de la solución salina de 0.9 % = 0.1540 concentración molar) para obtener
hidrólisis de eficacia alta dio los resultados siguientes:
ms Corriente
= 25 mA a 38 mA (0.025 A a 0.038 A)
rms Voltios
= 4 Voltios a 2.6 Voltios
La proporción consiguiente entre corriente y
voltaje es el dependiente en muchos factores, como la distancia de hueco entre
los electrodos centrales y de toque, propiedades dieléctricas del agua,
propiedades de conductividad del agua, estados de equilibrio, condiciones
isotérmicas, materiales usados, y hasta la presencia de clathrates. La
susodicha corriente y los valores de voltaje reflejan el efecto neto de varias
combinaciones de tales parámetros. El producto de voltios corrientes, y rms rms
es una medida del poder, P en vatios:
P = I x E
= 25 mA x 4.0 voltios = 100 mW (0.1 W)
P = I x E
= 38 mA x 2.6 voltios = 98.8 mW (0.0988 W)
En estos niveles de poder (con la carga), la
frecuencia resonante del sistema es 600 Hz (más o menos 5 Hz) como medido en un
contador de frecuencia de precisión. La forma de onda fue supervisada para el
contenido armónico en un osciloscopio, y el ciclo de relajación magnético
nuclear fue supervisado en un X-Y conspiración del osciloscopio a fin de
mantener la figura de lazo de histéresis apropiada. Todos los experimentos
fueron dirigidos de modo que el poder en Vatios, aplicados por Componentes I,
II, e III recorrido entre 98.8 mWs a 100 mWs. Desde entonces, por el Sistema
Internacional de Unidades---1971 (SI), el Un segundo de vatio (Ws) es
exactamente igual a Un joule (J), las medidas de eficacia usaron estos dos
criterios (1 Ws = 1 J) para el debe de la medida.
La salida de energía del sistema es, por supuesto,
los dos gases, hidrógeno (H2) y oxígeno (1/2O2), y este
crédito fue medido en dos laboratorios, en dos clases de instrumentos
calibrados, a saber, una Máquina de Cromatografía de Gases, y, una Máquina de
Espectrómetro de misa.
El volumen de gases, H2 y (1/2)O2,
fue medido como producido en condiciones estándares de temperatura y presión en
el tiempo de unidad, es decir, en centrimetros cúbicos por minuto (cc/min), así
como los gases que contaminan posiblemente, como oxígeno de aire, nitrógeno y
argón; monóxido de carbono, dióxido de carbono, agua vapor, etc.
El eléctrico, y gas, las medidas fueron reducidas
al denominador común de Joule de la energía de modo que la contabilidad de
eficacia pudiera ser toda manejada en unidades comunes. Los resultados hechos
un promedio de muchos experimentos siguen. El Error Estándar entre muestras
diferentes, máquinas, y posiciones es más o menos 10 %, y sólo el medio fue
usado para todos los cálculos siguientes.
Sección 5:
Descomposición de Endergonic de Agua Líquido;
Eficacia termodinámica para la descomposición
endergonic de líquido salino agua en gases bajo atmósfera estándar (754 a 750
m.m. Hg), y condiciones isotérmicas estándares en 25OC. = 77OF.
= 298.16OK., según la reacción siguiente:
H2O(1)
® H2 (g) + (1/2)O2
(g) + .D.G 56.620 KCal/mole
Como ya descrito, .D.G es la función de Gibbs (Fig.14B). Una conversión de Kcal a las unidades
comunes, Joule, por la fórmula, Una Caloría = 4.1868 joule fue hecha.
.D.G = 56.620 Kcal x 4.1868 J = 236,954
J/mol of H2O (1) donde, 1 mole es 18 gms.
.D.G = la
energía libre requerida ceder una cantidad equivalente de energía de H2O en la forma de
los gases, H2 y (1/2)O2.
Simplificar los cálculos, la energía requerida producir 1.0 cc de H2O como los gases, H2 y (1/2)O2 fue determinado. Hay (en condiciones estándares) 22,400 centrimetros cúbicos = V, del gas en uno mole de H2O. Por lo tanto:
![]()
La energía eléctrica requerida liberar 1.0
centrimetros cúbicos de el H2O gases (donde H2 = 0.666 partes,
y (1/2)O2 = 0.333 las partes, por el volumen) del líquido el agua es
determinado entonces. Desde entonces P = 1 Ws = 1 Joule, y V=1.0 cc de gas =
10.5783 Joules, entonces:
PV = 1 x 10.5783 J = 10.5783 Ws
Ya que los experimentos fueron dirigidos en 100
mWs (0.1 W) aplicado a la muestra de agua en el Componente II, III, durante 30
minutos, el ideal (100 % eficiente) la producción de gas en este total se
aplicó el nivel de poder fue calculado:
0.1 Ws x 60 sec x 30 min = 180.00 Joules
La producción de gas total en la eficacia de 100 %
Ideal es:
180.00 J / 10.5783 J/cc = 17.01 cc H2O
(g)
La cantidad de presente de hidrógeno en el 17.01
cc H2O (g) fue calculado entonces:
17.01 cc H2O (gas) x 0.666 H2
(g) = 11.329 cc H2 (g)
17.01 cc H2O (g) x 0.333 (1/2)O2
(g) = 5.681 cc (1/2)O2 (g)
Contra este estándar ideal de la eficacia de la producción de gas esperada,
la cantidad actual de gas producido fue medida bajo: (1) condiciones estándares
como definido encima (2) 0.1 poder Ws aplicó más de 30 minutos. En los
experimentos, la cantidad media de H2 y (1/2)O2 producido,
como medido en la precisión calibró GC, y máquinas MS en dos laboratorios
diferentes, donde el S.E. es +/-10 %, era,
______________________________________
Mesurado Medio = 10.80 cc H2 (g)
Mesurado Medio = 5.40 cc (1/2)O2 (g)
Total Medio = 16.20 cc H2O(g)
______________________________________
La proporción, e, entre la producción ideal, y producción medida es:
![]()
Sección 6:
Liberación de Energía;
La liberación de energía total (como calor, o
electricidad) de una reacción exergonic de los gases, H2 y O2,
es dado por:
![]()
Es posible (Penner, Op. Cit., p.128) conseguir una
emisión de calor total, o la conversión total a la electricidad en una célula
de combustible, en la susodicha reacción cuando los reactivos están al
principio cerca de la temperatura ambiente (298.16OK.), y el
producto de reacción (H2O) es finalmente devuelto a la temperatura
ambiente. Con esta opinión autoritaria en mente, es deseable determinar la
cantidad de energía liberada (ideal) del experimento de exergonic. La energía
total de 1.0 centrimetros cúbicos de H2O (1), como mostrado encima
es:
![]()
para H2 = 12.7687 x 0.666 = 8.509
J/0.66 cc H2 para O2 = 12.7687 x 0.333 = 4.259 J/0.33 cc
(1/2)O2 La energía producida
de los gases producidos en los experimentos en una reacción exergonic era:
16.20 cc H2O (g) x 12.7687 J/cc H2O
= 206,8544 J.
La transacción de energía total puede ser escrita
como:
![]()
En la contabilidad práctica llama el saldo de
débitos y créditos, n = (-.D.H) - (+.D.G), tan:
n =
206.8544 J - 180.0 = + 26.8544 J (exceso).
Desde entonces, en la invención, el gas es producido donde y cuando necesario, no hay ninguna contabilidad de costes adicional para licuefacción, almacenamiento, o transporte del combustible de hidrógeno, y el oxígeno oxidant. Por lo tanto, la eficacia práctica, es:
![]()
En aplicaciones prácticas, la salida de energía
(exergonic) del Componente II Sistema puede ser analizado entre la energía
eléctrica requerida impulsar el Componente I Sistema, como un lazo cerrado
isotérmico; mientras el exceso aproximadamente de 15 % puede ser desviado a un
motor (calor, eléctrico, batería, etc.) que tiene una cantidad de trabajo. Aunque
esta contabilidad de costes de energía represente un modelo ideal, se cree que
hay bastante vuelta (aproximadamente 15 %) en la inversión de energía de
capital para ceder una ganancia de energía neta que puede ser usada para hacer
el trabajo útil.
CONCLUSIÓN
De la revelación anterior será apreciado que el
logro de agua eficiente que parte por la aplicación de formas de onda
eléctricas complejas a activado agua moléculas, es decir moléculas tetrahedral
ángulos de vinculación que tienen de 109° 28', en el aparato especial descrito
e ilustrado, proporcionará la producción amplia y económica de gas de oxígeno y
gas de hidrógeno de fuentes disponibles en el acto de agua. Debe ser entendido,
que las formas específicas de la invención revelada y hablada aquí son queridas
para ser representativas y por vía del ejemplo ilustrativo sólo, ya que varios
cambios pueden ser hechos allí sin marcharse de las enseñanzas claras y
específicas de la revelación. En consecuencia, la referencia debería ser hecha
a las reclamaciones añadidas siguientes en la determinación del alcance lleno
del método y el aparato de la invención presente.
Patente US 4,105,528 8 de agosto 1978 Inventor: Shigeta Hasebe
APARATO PARA DESCOMPOSICIÓN DE LÍQUIDO ACUOSO
Por favor note que este es un extracto expresado
con otras palabras de esta patente. Esta patente describe un sistema de
electrólisis que es reclamado ha demostrado diez veces la eficacia que Faraday
consideró para ser el máximo posible.
EXTRACTO
Un aparato para la descomposición de líquido, en
el cual los electrodos negativos y positivos espirales son arreglados cerca
juntos, pero no toque. Estos dos electrodos son suministrados del poder por
terminales externos y se hace que el electrólito fluya entre los electrodos
negativos y positivos para la electrólisis entre dos electrodos en la función
del campo magnético potencial formado por la corriente bobina que es generada
por los electrodos con el movimiento activo de un ión electrolítico de modo que
la electrólisis de agua ocurra suavemente en las funciones de vuelta del átomo
y electrón.
FONDO Y RESUMEN DE LA INVENCIÓN
Esta invención está relacionada con un aparato
para la descomposición de líquido donde un electrólito suelto es sujetado a la
electrólisis para la producción de gases.
Como es conocido, el agua es formado de átomos de
hidrógeno y átomos de oxígeno. Cuando agua es suficientemente magnetizado, cada
átomo constitutivo también es débilmente magnetizado para hacer girar la
partícula elemental en una dirección regular. Esta rotación de la partícula
elemental es generalmente llamada "la vuelta". Es decir la función de
vuelta es causada por un electrón, núcleo atómico, átomo y hasta por la
molécula. Cuando un electrodo negativo es sumergido en el electrólito -
Hidróxido de Sodio ("lejía") solución - con miras a la aplicación de
un voltaje a ello a fin de hacer que la partícula elemental reaccionara con el
campo eléctrico, el estado que se aparea del hidrógeno con el oxígeno es
variado y la electrólisis es facilitada por la vuelta.
En la invención presente, los electrodos negativos
y positivos espirales son arreglados cerca juntos pero el no toque y estos dos
electrodos son suministrados del poder por terminales externos y se hace que el
electrólito fluya entre los electrodos negativos y positivos. Así, el
electrólito es sujetado a la electrólisis entre dos electrodos mientras dentro
de un campo magnético formado por la corriente bobina que es generada por los
electrodos con el movimiento activo de un ión electrolítico (Na+, OH-) de modo que la
electrólisis de agua ocurra suavemente en las funciones de vuelta del átomo y
electrón.
Ha sido confirmado que el precio de la
electrólisis de agua que usa esta invención es aproximadamente 10 o más veces
(aproximadamente 20 veces cuando calculado) que esto producido por la
electrólisis convencional.
El diseño de la célula electrolítica de esta
invención es tal que el electrólito que fluye por los puertos de suministro
proporcionados en la porción inferior de la célula electrolítica es sujetado al
campo magnético producido por un imán permanente y los electrodos hacen que
ello sea sujetado adelante a campos magnéticos y eléctricos que hacen que ello
obtenga un efecto de vuelta suficiente.
Es, por lo tanto, un objeto general de la
invención de proporcionar un aparato nuevo para la descomposición de líquido en
cual electrólito (NaOH) la solución es sujetada a campos magnéticos para causar
la electrólisis asistida por la vuelta de las moléculas agua que produce una
gran cantidad de gas con menos consumo de la energía eléctrica.
Un objeto principal de la invención es
proporcionar un aparato para la descomposición de líquido que tiene un líquido
sistema circulante para la separación de gas y líquido en el cual los
electrodos espirales positivos y negativos son quedados a través del camino de
flujo del líquido y los extremos opuestos de los electrodos proveídos de
materiales magnéticos aumentar el efecto causado con el voltaje aplicado a
través de un líquido que pasa por un campo magnético causado por los electrodos
espirales positivos y negativos, así promover la generación y la separación de
iones de gato y aniones con una eficacia alta en la producción de una cantidad
grande de gases.
Otros objetos y ventajas de la invención presente
se harán aparentes por la descripción detallada que sigue.
BREVE DESCRIPCIÓN DE LOS DIBUJOS
La invención será descrita más detalladamente en
lo siguiente en cuanto a los dibujos de acompañamiento, donde:
Fig.1 es una elevación esquemática parcialmente
enfadada seccional de un aparato de acuerdo con la invención;

Fig.2 es una vista de
perspectiva de electrodos arreglados de acuerdo con la invención;

Fig.3 is una vista de plan de electrodos con
materiales magnéticos.

DESCRIPCIÓN
DE LA ENCARNACIÓN PREFERIDA

En Fig.1, se arregla verticalmente una célula de
electrólisis 10, un tanque de separación de gas líquido 12 y un tanque que lava
gas 14 como mostrado con la célula electrolítica 10 colocado un poco más abajo
que los tanques.
La célula 10 y los tanques 12 y 14 está
relacionada juntos por un tubo de entrega 16 que une la cumbre de la célula
electrolítica 10 con el medio del tanque de separación de gas líquido 12. Un
tubo de reacción 18 contener una bomba 20, es proporcionado para unir el fondo
del tanque de separación de gas líquido 12, con el fondo de la célula
electrolítica 10. También proporcionado es el tubo 22, que corre de la cumbre
del tanque de separación de gas líquido 12 por una válvula 24 al fondo del
tanque que lava gas 14. Un tubo de desagüe 26, proveído de una válvula 28, es
tomado de la cumbre del tanque que lava gas 14.
En la célula electrolítica 10, electrodos
espirales positivos y negativos 30 de diámetros satisfechos al diámetro interno
de la célula electrolítica 10 son arreglados coaxialmente. En las partes
superiores e inferiores de los electrodos espirales 30 son los anillos de imán
arreglados 32 y 34 hecho de ferrita o material similar, colocado de modo que
Norte y Polo sur sean el uno frente al otro para crear un campo magnético que
es perpendicularmente al eje de la célula electrolítica.
Los electrodos 30 son formados de las dos tiras
humorísticas de metal 36 que son enrollar en formas espirales con espaciadores
de aislamiento cilíndricos 38 hecho del caucho o un material similar, colocado
entre ellos y atado a la superficie del metal se desnuda 36. De las tiras
humorísticas de metal 36, alambres 40, son tomados a los terminales de suministro
de energía positivos y negativos, vía conectores proporcionados en la pared
interior de la célula electrolítica.
La célula electrolítica 10 y el tanque de
separación de gas líquido 12 está llena de un electrólito 44 que es puesto en
circulación por la bomba 20, mientras el tanque que lava gas 14 está lleno de
un líquido lavador 46 a tal nivel que los gases que salen a borbotones del
conducto 22 son a fondo lavados.
El aparato de la invención presente puede estar
bien ser usado para la electrólisis de fluir agua para la producción de gas de
oxígeno y gas de hidrógeno en una eficacia alta. O sea, la célula electrolítica
10 y el tanque de separación de gas líquido 12 está llena del electrólito 44
que es causado por la bomba 20 para fluir por un campo magnético en un camino
de vórtice en el cual los postes magnéticos positivos y negativos N, S de los
imanes 32 y 34 están uno enfrente del otro para producir un campo transversal,
y por el metal platea 36 de los electrodos vortical 30 para generar una orientación
para la migración eléctrica de iones de gato y aniones, causando un precio de
separación de gas aumentado y realce de la electrólisis.
En particular, el gas de oxígeno suelto sirve para
facilitar una aireación del electrólito ya que esto tiene efectos magnéticos
variantes cuando esto pasa por el campo magnético. Los electrodos espirales 30
de esta invención, cree un aumento notable del precio de electrólisis. Este es
causado por el espacio continuamente decreciente entre los electrodos 30 que
hace que la velocidad de flujo aumente como los progresos de flujo a lo largo
de su camino. Este causa la turbulencia que al instante quita burbujas de gas
de la superficie de los electrodos, permitiendo a iones frescos contacto lleno
con las superficies metálicas, a la baja del levantamiento de la eficacia de la
célula.
La espiral bobinaing de los electrodos también
permite una reducción muy deseable del tamaño de la célula, aumentando el área
de electrodo y mejorando su contacto con el electrólito 44. Hay también una
distancia de migración relativamente corta de iones que también promueve la
producción de gas rápida. Por otra parte, el aislamiento de espaciadores 38
interpuesto entre el metal se desnuda 36 sirve para crear la turbulencia
deseada del electrólito que pasa por la célula.
El líquido el sistema circulante para la
separación de gas y líquido no requiere ninguna otra unidad de conducción
excepto la circulación pisa repetidamente 20 para conseguir la separación de
gas y líquido utilizando diferencias en cabezas de agua entre célula 10 y
tanques 12 y 14. En otras palabras, un flujo de mezcla de gas líquida
suministrada de la célula electrolítica 10 es alimentado en el tanque de
separación de gas líquido 12 donde, debido a la diferencia en el flotabilidad de
gases y líquido, las subidas de gas y es alimentado en el tanque que lava gas
14 mientras el líquido se mueve abajo y es devuelto a la célula electrolítica
10. El tanque lavador 14 está lleno de cualquier líquido de lavado conveniente
46 de modo que los gases que salen a borbotones del conducto 22 sean a fondo
lavados y alimentados en el tubo de desagüe 26. Así, el aparato puede ser
construido en el coste reducido y sin cualquier complejidad.
Como descrito antes, los imanes 32 y 34
proporcionan postes magnéticos positivos y negativos N, S que son encarados en
la pared anular para facilitar una alineación entre el corte transversal del
camino de flujo del líquido y la porción anular de los imanes 32 y 34 y una
generación de un campo magnético en un perpendicular de dirección a aquel del
flujo líquido, de modo que se obligue que el líquido fluya por el campo
magnético.
|
Datos experimentales |
Valor |
|
Temperatura ambiente |
20o Centigrade |
|
Atmospheric pressure |
1003 millibars |
|
Temperatura de electrólito |
25o Centigrade |
|
Humedad |
43 % |
|
Voltaje |
2.8 Volts |
|
Corriente |
30 Amps |
|
Precio de producción de HHO gas |
116 cc/sec. |
|
Producción de hidrógeno por Coulomb (1A x 1 sec.) |
2.6 cc. |
|
Producción de oxígeno por Coulomb |
1.3 cc. |
El precio de generación mostrada por estas figuras
es más de 20 veces el que que podría ser obtenido por la electrólisis de
Faraday estándar.

Mientras una encarnación preferida de la invención
ha sido ilustrada por vía del ejemplo en los dibujos y en particular descrita,
será entendido que varias modificaciones pueden ser hechas en la construcción y
que la invención es de eso nada limitada con las encarnaciones mostradas.
Patente US 6,126,794 16 de julio 2002 Inventor: Stephen Chambers
UN APARATO PARA PRODUCIR ORTHOHYDROGEN Y/O PARAHIDRÓGENO
Esta patente describe un sistema electrolyser capaz de
dirigir un pequeño motor de combustión interno directamente de agua solo.
EXTRACTO
Un aparato para producir orthohydrogen y/o parahidrógeno.
El aparato incluye un contenedor que sostiene agua y al menos un par de
electrodos estrechamente espaciados arreglados dentro del contenedor y
sumergido en el agua. Un primer suministro de energía proporciona una primera
señal pulsada particular a los electrodos. Un bobina también puede ser
arreglado dentro del contenedor y sumergido en el agua si la producción de
parahidrógeno también es requerida. Un segundo suministro de energía
proporciona una segunda señal pulsada al bobina por un interruptor para aplicar
la energía al agua. Cuando el segundo suministro de energía es desconectado del
bobina por el interruptor y sólo los electrodos reciben una señal pulsada,
entonces el orthohydrogen puede ser producido. Cuando el segundo suministro de
energía está relacionado con el bobina y tanto electrodos como bobina reciben
señales pulsadas, entonces las primeras y segundas señales pulsadas pueden ser
controladas para producir el parahidrógeno. El contenedor es autopresurizado y
el agua dentro del contenedor no requiere ningún catalizador químico y aún
puede producir el orthohydrogen y/o el parahidrógeno eficazmente. El calor no
es generado, y las burbujas no se forman en los electrodos.
FONDO DE LA INVENCIÓN
Las células de electrólisis convencionales son capaces de
producir el hidrógeno y el oxígeno de agua. Estas células convencionales
generalmente incluyen dos electrodos arreglados dentro de la célula que aplican
la energía al agua para producir así el hidrógeno y el oxígeno. Los dos
electrodos son convencionalmente hechos de dos materiales diferentes.
Sin embargo, el hidrógeno y el oxígeno generado en las
células convencionales son generalmente producidos en una manera ineficaz. Es
decir una cantidad grande del poder eléctrico tiene que ser aplicada a los
electrodos a fin de producir el hidrógeno y el oxígeno. Además, un catalizador
químico como hidróxido de sodio o hidróxido de potasio debe ser añadido al agua
para separar burbujas de oxígeno o hidrógeno de los electrodos. También, el gas
producido a menudo debe ser transportado a un contenedor presurizado para el
almacenamiento, porque las células convencionales producen los gases despacio. También,
las células convencionales tienden a calentarse, creando una variedad de problemas,
incluso la ebullición del agua. Además, las células convencionales tienden a
formar burbujas de gas en los electrodos que actúan como aislantes eléctricos y
reducen la eficacia de la célula.
En consecuencia, es muy deseable producir una cantidad
grande de hidrógeno y oxígeno con sólo una cantidad modesta del poder de
entrada. Además, es deseable producir el hidrógeno y el oxígeno con el grifo
"regular" agua y sin cualquier catalizador químico adicional, y hacer
funcionar la célula sin la necesidad de una bomba adicional para presurizarlo. Es
también deseable construir ambos de los electrodos del mismo material. Es
también deseable producir los gases rápidamente, y sin el calor, y sin burbujas
que se forman en los electrodos.
Orthohydrogen y el parahidrógeno son dos isomers
diferentes de hidrógeno. El Orthohydrogen es que el estado de moléculas de
hidrógeno en las cuales las vueltas de los dos núcleos son la paralela. El
parahidrógeno es que el estado de moléculas de hidrógeno en las cuales las vueltas
de los dos núcleos son la antiparalela. Las características diferentes de
orthohydrogen y parahidrógeno conducen a propiedades físicas diferentes. Por
ejemplo, el orthohydrogen es muy combustible mientras que el parahidrógeno es
una forma de incineración más lenta de hidrógeno. Así, el orthohydrogen y el
parahidrógeno pueden ser usados para aplicaciones diferentes. Las células
electrolíticas convencionales hacen sólo orthohydrogen y parahidrógeno. El
parahidrógeno es difícil y caro de hacer por medios convencionales.
En consecuencia, es deseable producir orthohydrogen y/o
el parahidrógeno barato dentro de una célula y ser capaz de controlar la
cantidad de cualquiera producido por aquella célula. Es también deseable
dirigir orthohydrogen producido o el parahidrógeno a una máquina conectada a
fin de proporcionar una fuente de energía para ello.
RESUMEN DE LA INVENCIÓN
Esto es por lo tanto un objeto de la invención presente
de proporcionar una célula que tiene electrodos y contiene agua que produce una
cantidad grande de hidrógeno y oxígeno en una relativamente pequeña cantidad
del tiempo, y con una cantidad modesta del poder de entrada, y sin generar el
calor.
Esto es otro objeto de la invención presente para la
célula para producir burbujas de hidrógeno y oxígeno que no hacen el manojo
alrededor o en los electrodos.
Esto es también un objeto de la invención presente para
la célula para funcionar correctamente sin un catalizador químico. Así, la
célula puede ser dirigida usando el grifo ordinario agua. Este tiene la ventaja
de evitar los gastos adicionales requeridos para producir el catalizador
químico.
Esto es otro objeto de la invención presente para la
célula para autopresurizar. Así evitando la necesidad de una bomba adicional.
Esto es otro objeto de la invención presente de
proporcionar una célula que hace hacer electrodos del mismo material. Este
material puede ser, por ejemplo, el acero inoxidable. Así, la construcción de
la célula puede ser simplificada y los costes de la construcción redujeron.
Esto es otro objeto de la invención presente de
proporcionar una célula que es capaz de producir orthohydrogen, el
parahidrógeno o una mezcla de eso y puede ser puesta para producir cualquier
cantidad relativa de orthohydrogen y parahidrógeno deseado por el usuario.
Esto es otro objeto de la invención de conectar la salida
gaseosa de la célula a un dispositivo, como un motor de combustión interno, de
modo que el dispositivo pueda ser impulsado del gas suministrado a ello.
Estos y otros objetos, rasgos, y características de la
invención presente serán más aparentes sobre la consideración de la descripción
detallada siguiente y reclamaciones añadidas en cuanto a los dibujos de
acompañamiento, en donde los mismos números de referencia han sido usados para
indicar partes correspondientes en varias figuras.
En consecuencia, la invención presente incluye un
contenedor para sostener agua. Al menos un par de electrodos estrechamente
espaciados es colocado dentro del contenedor y sumergido bajo el agua. Un
primer suministro de energía proporciona una señal pulsada particular a los
electrodos. Un bobina también es arreglado en el contenedor y sumergido bajo el
agua. Un segundo suministro de energía proporciona una señal pulsada particular
por un interruptor a los electrodos.
Cuando sólo los electrodos reciben una señal pulsada,
entonces el orthohydrogen puede ser producido. Cuando tanto los electrodos como
bobina reciben señales pulsadas, entonces el parahidrógeno o una mezcla de
parahidrógeno y orthohydrogen pueden ser producidos. El contenedor es mí
presurizado y el agua dentro del contenedor requiere que ningún catalizador
químico produzca el orthohydrogen y/o el parahidrógeno eficazmente.
BREVE DESCRIPCIÓN DE LOS DIBUJOS
Fig.1 es una vista
lateral de una célula para producir orthohydrogen incluso un par de electrodos
según una primera encarnación de la invención presente;
Fig.2 es una vista lateral de una
célula para producir orthohydrogen incluso dos pares de electrodos según una
segunda encarnación de la invención presente;
Fig.3 es una vista
lateral de una célula para producir orthohydrogen incluso un par de electrodos
cilíndricos en forma de según una tercera encarnación de la invención presente;
Fig.4a es un diagrama
que ilustra la señal pulsada de una onda cuadrada que puede ser producida por
el recorrido de Fig.5 y aplicada a los electrodos de Fig.1 a Fig.3;
Fig.4b es un diagrama
que ilustra un vio que la onda de diente pulsó la señal que puede ser producida
por el recorrido deFig.5 y aplicada a los electrodos de Fig.1 a Fig.3;
Fig.4c es un diagrama que ilustra la
señal pulsada de una onda triangular que puede ser producida por el recorrido
de Fig.5 y aplicado a los electrodos de Fig.1 a Fig.3;
Fig.5 es un diagrama de
recorrido electrónico que ilustra un suministro de energía que está relacionado
con los electrodos de Fig.1 a Fig.3;
Fig.6 es una vista
lateral de una célula para producir al menos el parahidrógeno incluso un bobina
y un par de electrodos según una cuarta encarnación de la invención presente;
Fig.7 es una vista
lateral de una célula para producir al menos el parahidrógeno incluso un bobina
y dos pares de electrodos según una quinta encarnación de la invención presente;
Fig.8 es una vista lateral de una
célula para producir al menos el parahidrógeno incluso un bobina y un par de
electrodos cilíndricos en forma de según una sexta encarnación de la invención
presente; y
Fig.9 es como el
diagrama de recorrido electrónico que ilustra un suministro de energía que está
relacionado con el bobina y electrodos de Fig.6 a Fig.8.
DESCRIPCIÓN DETALLADA DE LA ENCARNACIÓN PREFERIDA

Fig.1 muestra una
primera encarnación de la invención presente incluso una célula para producir
el hidrógeno y el oxígeno. Como será hablado abajo junto con Figs.6-8, la
producción de parahidrógeno requiere bobina adicional no mostrado en Fig.1. Así,
el hidrógeno producido por la primera encarnación de Fig.1 es orthohydrogen.
La célula incluye un contenedor cerrado 111 que está
cerrado en su porción de fondo por la base plástica enhebrada 113 y rosca de
tornillo basan 109. El contenedor 111 puede ser hecho de, por ejemplo,
Plexiglas y podría tener una altura de 430 mm y una anchura de 90 mm. El
contenedor 111 asimientos da un toque a agua 110.
La célula también incluye un manómetro 103 para medir la
presión dentro del contenedor 111. Una válvula de salida 102 está relacionada
con la cumbre del contenedor 111 para permitir cualquier gas dentro del
contenedor escaparse en un tubo de salida 101.
La célula también incluye una válvula de sobrepresión 106
relacionado con una base 113. La válvula 106 proporciona una función de
seguridad por automáticamente liberando la presión dentro del contenedor 111 si
la presión excede un umbral predeterminado. Por ejemplo, la válvula 106 puede
ser puesta de modo que esto se abra si la presión en el contenedor excede 75
p.s.i. Ya que el contenedor 111 es construido para resistir una presión de aproximadamente
200 p.s.i., la célula es proveída de un margen de seguridad grande.
Se arregla un par de electrodos 105a y 105b dentro del
contenedor 111. Estos electrodos son sumergidos bajo el nivel superior del agua
110 y definen una zona de interacción 112 entre ellos. Los electrodos son
preferentemente hechos del mismo material, como el acero inoxidable.
A fin de producir una cantidad óptima de hidrógeno y
oxígeno, un espaciado igual entre los electrodos 105a y 105b debe ser
mantenido. Además, es preferible reducir al mínimo el espaciado entre los
electrodos. Sin embargo, los electrodos no pueden ser colocados en exceso cerca
juntos, porque formar un arco entre los electrodos ocurriría. Ha sido
determinado que un espaciado de 1 mm es el espaciado óptimo para producir el
hidrógeno y el oxígeno. El espaciado hasta 5 mm pueden trabajar con eficacia,
pero espaciado encima de 5 mm no ha trabajado bien, excepto con el poder
excesivo.
El hidrógeno y el gas de oxígeno pueden ser la salida por
el tubo 101 a un dispositivo 120 que puede usar aquellos gases, por ejemplo un
motor de combustión interno, como mostrado en Fig.1. En vez de un motor de
combustión interno, el dispositivo 120 puede ser cualquier dispositivo usando
el hidrógeno y el oxígeno, incluso un motor de pistón que corresponde, un motor
de turbina de gas, una estufa, un calentador, un calorífero, una unidad de
destilación, una unidad de purificación agua, un avión a reacción de
hidrógeno/oxígeno, u otro dispositivo usando los gases. Con un ejemplo suficientemente
productivo de la invención presente, cualquier tal dispositivo 120 utilización
de los gases de salida puede ser dirigida continuamente sin la necesidad de
almacenar gases de oxígeno e hidrógeno peligrosos.

Fig.2 muestra una
segunda encarnación de la invención presente que incluye más de un par de
electrodos 205a-d. El espaciado entre los electrodos es menos de 5 mm como en
la encarnación de Fig.1. Mientras Fig.2 espectáculos sólo un par adicional de
electrodos, es posible incluir muchos pares más (p.ej, no menos de 40 pares de
electrodos) dentro de la célula. El resto de la célula ilustrada en Fig.2 permanece
el mismo como esto ilustrado en Fig.1. Electrodos
múltiples son platos preferentemente llanos estrechamente espaciados, paralelos
el uno al otro.

Fig.3 ilustra
una célula que tiene unos electrodos cilíndricamente formados 305a y 305b. El
electrodo externo 305b rodea el electrodo interior coaxialmente alineado 305a. El
espaciado igual de los electrodos 305a y 305b es menos de 5 mm y la zona
interactiva es coaxialmente arreglada entre los dos electrodos. Mientras Fig.3 ilustra la porción superior del
contenedor 111 formado por una gorra plástica 301, será apreciado por aquellos
expertos en el arte, de la cual la gorra 301 puede ser usada en las
encarnaciones Fig.1 y Fig.2 y la encarnación de Fig.3 puede utilizar el mismo
contenedor 111 ilustrado en Figs.1 y 2. Como
sugerido por Fig.3, los electrodos pueden ser casi cualquier forma como platos
llanos, varas, tubos o cilindros coaxiales.
Los electrodos 105a y 105b de Fig.1 (o electrodos 205a-d
de Fig.2 o electrodos 305a y 305b de Fig.3) están respectivamente relacionados
con terminales de suministro de energía 108a y 108b de modo que ellos puedan
recibir una señal eléctrica pulsada de un suministro de energía. La señal
pulsada puede ser casi cualquier forma de onda y tener un nivel corriente
variable, el nivel de voltaje, la frecuencia y la proporción espacial de señal
(es decir, una proporción de la duración de un pulso solo al intervalo entre
dos pulsos sucesivos). Por ejemplo, el suministro de energía que proporciona el
poder con los electrodos puede ser un conducto principal 110 voltios a un
suministro de 12 voltios o una batería de coche.
Fig.4a, Fig.4b y Fig.4c ilustre una onda cuadrada, un vio
la onda de diente y una onda triangular, respectivamente que puede ser aplicado
a los electrodos 105a y 105b (o 205a-d o 305a, 305b) de acuerdo con la
invención presente. Cada una de las formas de onda ilustradas en Figs.4a-4c tiene un 1:1 proporción espacial de
señal. Como mostrado en Fig.4b, el vio que la onda de diente sólo alcanzará un
voltaje máximo al final de duración de pulso. Como mostrado en Fig.4c, la onda
triangular tiene un voltaje máximo bajo. Ha sido encontrado esto los resultados
óptimos para producir hidrógeno y oxígeno en la invención presente son
obtenidos usando una onda cuadrada.
Después de la iniciación de la señal pulsada del
suministro de energía, los electrodos 105a y 105b continuamente y casi al
instante generan burbujas de oxígeno e hidrógeno del agua 110 en la zona de
interacción 112. Además, las burbujas pueden ser generadas con la calefacción
sólo mínima del agua o cualquier otra parte de la célula. Estas burbujas se
elevan por el agua y se reúnen en la porción superior del contenedor 111.
Las burbujas generadas no están bunched alrededor o en
los electrodos 105a y 105b y así fácilmente flotan a la superficie del agua. Por
lo tanto, no hay ninguna necesidad de añadir un catalizador químico para
asistir a la conducción de la solución o reducir la burbuja bunching alrededor
o en los electrodos. Así, sólo el grifo agua es necesario para la generación
del hidrógeno y oxígeno en la invención presente.
Los gases producidos dentro del contenedor autopresurizan
(es decir, la presión incorpora el contenedor por la producción de gas, sin una
bomba de aire). Así, ninguna bomba adicional es necesaria para ser conectado al
contenedor 111 y los gases producidos no hacen ninguna necesidad para ser
transportada en un contenedor presurizado.
Se requiere que el suministro de energía en la invención
presente proporcione una señal pulsada que tiene sólo 12 voltios en 300 mA (3.6
vatios). Ha sido encontrado esto una cantidad óptima de hidrógeno y oxígeno ha
sido producida cuando la señal pulsada tiene la proporción espacial de señal de
10:1 y una frecuencia de 10-250 KILOHERCIOS. Usando estos parámetros, la célula
de prototipo de la invención presente es capaz de producir el gas a razón de 1
p.s.i. por minuto. En consecuencia, la célula de la invención presente es capaz
de producir el hidrógeno y el oxígeno en una manera muy eficiente, rápidamente
y con exigencias de poder bajas.
Como notado encima, el hidrógeno producido por las
encarnaciones de Figs.1-3 es orthohydrogen. Como es bien entendido por aquellos
expertos en el arte, el orthohydrogen es muy combustible. Por lo tanto,
cualquier orthohydrogen producido puede ser transportado del contenedor 111 por
válvula 102 y tubo de salida 101 para ser usado por un dispositivo como un
motor de combustión interno.
La invención presente, con electrodos suficientes, puede
generar el hidrógeno y el oxígeno bastante rápido para alimentar los gases
directamente en un motor de turbina o motor de combustión interno, y dirigir el
motor continuamente sin acumulación y almacenamiento de los gases. De ahí, este
proporciona por primera vez un hidrógeno/oxígeno motor conducido que es seguro
porque esto no requiere ningún almacenamiento de gas de oxígeno o hidrógeno.

Fig.5 ilustra un suministro de energía ejemplar para
proveer D.C. pulsó señales como aquellos ilustrados en Figs.4a-4c a los
electrodos ilustrados en Figs.1-3. Como
será fácilmente entendido por aquellos expertos en el arte, cualquier otro
suministro de energía que es capaz de proporcionar las señales pulsadas
habladas encima puede ser substituido. El suministro de energía ilustrado en Fig.5
incluye las partes siguientes, componentes y valores:
El recorrido astable está relacionado con la base de
transistor TR1 por la resistencia R2. El coleccionista de transistor TR1 está
relacionado con el voltaje suministra Vcc por la resistencia R5 y la base de
transistor TR2 por la resistencia R3. El coleccionista de transistor TR2 está
relacionado con el voltaje suministra Vcc por la resistencia R6 y la base de
transistor TR3 por la resistencia R4. El
coleccionista de transistor que TR3 es une a uno de los electrodos de la célula
y diodo D2. Los emisores de transistores TR1, TR2 y TR3 están relacionados para
dar buenos conocimientos. Las Resistencias R5 y R6 sirven como cargas de
coleccionista para transistores TR1 y TR2, respectivamente. La célula sirve
como la carga de coleccionista para el transistor TR3. R2 de Resistencias, R3 y
R4 aseguran que los transistores TR1, TR2 y TR3 son saturados. El Diodo D2
protege el resto del recorrido de cualquier emf trasero inducido dentro de la
célula.
El recorrido astable es usado para generar un tren de
pulso en un tiempo específico y con una proporción espacial de señal
específica. Este tren de pulso es proporcionado a la base de transistor TR1 por
la resistencia R2. El transistor TR1 funciona como un interruptor invertir.
Así, cuando un recorrido estable produce un pulso de salida, el voltaje bajo
del transistor TR1 va alto (es decir cerca de Vcc o lógica 1). De ahí, el nivel
de voltaje del coleccionista de transistor TR1 va bajo (es decir, cerca de
tierra o lógica 0).
El transistor TR2 también funciona como un inversor. Cuando
el voltaje de coleccionista del transistor TR1 va bajo, el voltaje bajo del
transistor TR2 también va bajo y transistor TR2 apaga. De ahí, el voltaje de
coleccionista del transistor TR2 y el voltaje bajo del Transistor TR3 va alto. Por
lo tanto, el transistor TR3 enciende con la misma proporción espacial de señal
que el recorrido astable. Cuando el transistor TR3 es conectado, un electrodo
de la célula está relacionado con Vcc y el otro está relacionado para basar por
el transistor TR3. Así, el transistor TR3 puede ser encendido (y lejos) y por
lo tanto el transistor TR3 con eficacia sirve como un interruptor de poder para
los electrodos de la célula.
Figs.6-8 ilustre encarnaciones adicionales de la célula
que son similares a las encarnaciones de Figs.1-3, respectivamente. Sin
embargo, cada una de encarnaciones de Figs.6-8 adelante incluye un bobina 104 arreglado encima de los electrodos
y terminales de suministro de energía 107 relacionado con el bobina 104. Las
dimensiones de bobina 104 pueden ser, por ejemplo, 5 7 cm x y tener, por
ejemplo, 1500 vueltas. El bobina 104 es sumergido bajo la superficie del agua
110.
Las encarnaciones de Figs.6-8 adelante incluya un
interruptor opcional 121 que puede ser encendido o lejos por el usuario. Cuando
el interruptor 121 no está cerrado, entonces las formas de célula básicamente
la misma estructura que Figs.1-3 y así puede ser hecho funcionar en la misma
manera descrita en Figs.1-3 producir orthohydrogen y oxígeno. Cuando el
interruptor 121 está cerrado, bobina adicional 104 hace la célula capaz de
producir el oxígeno (y 1) parahidrógeno (o 2) una mezcla de parahidrógeno y
orthohydrogen.
Cuando el interruptor 121 está cerrado (o no incluido),
el bobina 104 está relacionado por terminales 106 y el interruptor 121 (o
directamente relacionado sólo por terminales 106) a un suministro de energía de
modo que el bobina 104 pueda recibir una señal pulsada. Como será hablado
abajo, este suministro de energía puede ser formado por el recorrido ilustrado
en Fig.9.
Cuando los bobina 104 y los electrodos 105a y 105b
reciben pulsos, es posible producir burbujas de parahidrógeno o una mezcla de
parahidrógeno y orthohydrogen. Las burbujas son formadas y flotador a la
superficie del agua 110 como hablado en Figs.1-3. Cuando el bobina es pulsado con una
corriente más alta, una mayor cantidad de parahidrógeno es producida. Además,
variando el voltaje del bobina 104, un mayor/menor porcentaje de
orthohydrogen/parahydrogen puede ser producido. Así, controlando el nivel de
voltaje, nivel corriente y frecuencia (hablado abajo) proporcionado al bobina
104 (y los parámetros como nivel de voltaje, nivel corriente, frecuencia,
proporción espacial de señal y forma de onda proporcionada a los electrodos
105a y 105b como hablado encima) la composición del gas producido por la célula
puede ser controlada. Por ejemplo, es posible producir sólo el oxígeno y
orthohydrogen por simplemente desconectando el bobina 104. Es también posible producir sólo el oxígeno y
el parahidrógeno proporcionando las señales pulsadas apropiadas al bobina 104 y
los electrodos 105a y 105b. Todos los beneficios y resultados hablados en
relación a las encarnaciones de Figs.1-3 son igualmente sacados de las
encarnaciones de Figs.6-8. Por ejemplo, las células de Figs.6-8 autopresurizan,
requieren el catalizador sin sustancias químicas, no caliente enormemente el
agua 110 o la célula, y produzca una cantidad grande de gases de oxígeno e
hidrógeno de una cantidad modesta del poder de entrada, sin burbujas en los
electrodos.
Una cantidad considerable del tiempo debe pasar antes de
que el siguiente pulso provea corriente al bobina 104. De ahí, la frecuencia de
la señal pulsada es mucho inferior que esto proporcionado a los electrodos 105a
y 105b. En consecuencia, con el tipo de bobina 104 descripción de las
dimensiones encima, la frecuencia de señales pulsadas puede ser tan alta como
30 Hz, pero es preferentemente 17-22 Hz para obtener resultados óptimos.
Parahidrógeno no es tan muy combustible como
orthohydrogen y de ahí es una forma de incineración más lenta de hidrógeno. Así,
si el parahidrógeno es producido por la célula, el parahidrógeno puede ser
conectado a un dispositivo conveniente como una cocina o un calorífero para
proveer una fuente de poder o calor con una llama más lenta.

Fig.9 ilustra un suministro de energía ejemplar para
proveer D.C. pulsó señales como aquellos ilustrados en Figs.4a-4c a los
electrodos ilustrados en Figs.6-8. Además, el suministro de energía puede
proporcionar otra señal pulsada al bobina. Como será fácilmente entendido por
aquellos expertos en el arte, cualquier otro suministro de energía que es capaz
de proporcionar las señales pulsadas habladas encima a los electrodos de la
célula y el bobina puede ser substituido. O bien, las señales pulsadas
proporcionadas a los electrodos y el bobina pueden ser proporcionadas por dos
suministros de energía separados.
La porción del suministro de energía (astable recorrido,
R2-R6, TR1-TR3, D2) suministro de una señal pulsada a los electrodos de la
célula es idéntica a esto ilustrado en Fig.5. El suministro de energía ilustrado
en Fig.9 adelante incluye las partes siguientes y sus valores ejemplares
respectivos:
La entrada del contador de 'divide-by-N' (más adelante
"el separator") está relacionada con el coleccionista de transistor
TR1. La salida del separator está relacionada con el recorrido monoestable y la
salida del recorrido monoestable está relacionada con la base de transistor TR4
por la resistencia R1. El coleccionista de transistor TR4 está relacionado con
un final del bobina y un diodo D1. El otro final del bobina y el diodo D1 están
relacionados con el voltaje suministra Vcc. R1 de Resistencia asegura que TR4
es totalmente saturado. iodo D2 previene
cualquier emf trasero inducido generado dentro del bobina de dañar el resto del
recorrido. Como ilustrado en Figs.6-8, un interruptor 121 puede también
incorporado en el recorrido para permitir que el usuario cambiara entre (1) una
célula que produce orthohydrogen y el oxígeno, (y 2) una célula que produce al
menos el parahidrógeno y el oxígeno.
La conmutación alta/baja del voltaje de coleccionista del
transistor TR1 proporciona una señal pulsada al separator. El separator divide
esta señal pulsada en N (donde N es un número entero positivo) producir una
señal de salida pulsada. Esta señal de salida es usada para provocar el
recorrido monoestable. El recorrido
monoestable restaura la longitud de pulso de modo que esto tenga un
cronometraje conveniente. La señal de salida del recorrido monoestable está
relacionada con la base de transistor TR4 por la resistencia R1 para cambiar el
transistor TR4 con./desc.. Cuando el transistor TR4 es encendido, el bobina es
colocado entre Vcc y tierra. Cuando el transistor TR4 es apagado, el bobina es
desconectado del resto del recorrido. Como hablado junto con Figs.6-8, la
frecuencia de la señal de pulso proporcionada al bobina es cambiada en un
precio preferentemente entre 17-22 Hz; es decir, mucho más abajo que la
frecuencia de la señal pulsada proporcionada a los electrodos.
Como indicado encima, no es requerido que el recorrido
(separator, recorrido monoestable, R1, TR4 y D1) suministro de la señal pulsada
al bobina para estar relacionado con el recorrido (astable recorrido, R2-R6,
TR1-TR3, D2) suministro de la señal pulsada a los electrodos. Sin embargo, la
unión del recorrido en esta manera proporciona un modo fácil de iniciar la
señal pulsada al bobina.
Un prototipo trabajador de la invención presente ha sido
con éxito construido y hecho funcionar con los parámetros ejemplares y óptimos
indicados encima para generar orthohydrogen, el parahidrógeno y el oxígeno de
agua. El gas de salida del prototipo ha estado relacionado por un tubo con la
entrada diversa de un pequeño motor de gasolina de cilindro, con el carburador
quitado, y ha dirigido así con éxito tal motor sin cualquier gasolina:
PatenteUS 2,006,676 2 de julio 1935 Inventor: Charles H. Garrett
CARBURADOR ELECTROLÍTICO
Por favor note que este es un extracto expresado con
otras palabras de esta patente. Esto describe un electrolyser que Charles
reclamado era capaz de generar bastante gas de la hidrólisis de agua, ser capaz
de dirigir un motor del automóvil sin el uso de cualquier otro combustible. Se
debería recordar que en el día de Garrett, el coche electrics era todos los
sistemas de 6 voltios.
DESCRIPCIÓN
Esta invención está relacionada con carburadores y esto
tiene la referencia particular a un carburador electrolítico por medio del cual
agua puede ser roto en sus componentes de oxígeno e hidrógeno y los gases tan
formados apropiadamente mezclado el uno con el otro y con el aire.
Otro objeto de la invención es proporcionar un medio por
lo cual el nivel de electrólito en el carburador puede ser mantenido en un
nivel más o menos constante sin tener en cuenta fluctuaciones en la presión
agua en la entrada agua del carburador.
Otro objeto de la invención es proporcionar un medio por
lo cual la cantidad relativa del aire mezclado con el hidrógeno y oxígeno puede
ser regulada como deseado.
Todavía otro objeto de la invención es la provisión de un
medio de prevenir la pérdida de gases de oxígeno e hidrógeno durante períodos
en los cuales estos gases no están siendo dibujados del carburador.
Todavía otro objeto de la invención es la provisión de un
medio por lo cual el hidrógeno y el oxígeno que resulta de la electrólisis
pueden ser formados en compartimentos separados, y un objeto adicional de la
invención es la provisión de un medio de invertir periódicamente la dirección
del flujo corriente y así alternar la evolución de los gases en los
compartimentos separados, ser entremezclado en un tiempo posterior.
En cuanto a los dibujos de acompañamiento: -
Fig.1 es una vista en la
sección vertical de una forma del carburador.
Fig.2 es una forma
modificada.
Fig.3 es una vista
esquemática de un cambiador de poste, mostrando a su mecanismo de actuación, y
Fig.4 es un diagrama de
cableado para la forma modificada del carburador mostrado en Fig.2.
En cuanto a Fig.1:
El número 1 de referencia designa el alojamiento de carburador, que es
preferentemente construido de la baquelita u otro material de aislamiento
conveniente. Este alojamiento es diseñado para dividir el carburador en una
cámara de flotador 2 y gas que genera la cámara 4, relacionado por un paso
fluido 3.

El echar agua bajo la presión es forzado en el carburador
por una apertura 5 que se comunica con la cámara de flotador 2 por medio de la
cámara de sedimento 6 y el orificio de válvula de aguja 7, que está cerrado por
una válvula de aguja 8 cuando el dispositivo no está en la operación. Un
flotador 9 rodea la válvula de aguja 8 y es libre de mover verticalmente al
pariente además. La bajada de la tapa 10 a la cámara de flotador 2 es dos oídos
11, localizado en intervalos espaciados en lados opuestos de la válvula de
aguja 8. Los miembros 12 son girados a los oídos 11, como mostrado. Los finales
externos ponderados de los miembros 12 resto encima del flotador 9, y sus
finales interiores es recibido en un surco anular en el cuello 13 que es
rígidamente atado a la válvula de aguja 8.
Dentro del gas que genera la cámara 4, una serie de
platos espaciados, inclinados 14 es suspendida de un miembro horizontal 15 a
que un alambre 16 tiene el contacto eléctrico por medio del cerrojo 17, que se
extiende hacia adentro por el alojamiento 1 y es enhebrado en el miembro
horizontal 15.
Una segunda serie
de platos 18 es localizada entre los platos 14 y atada al miembro horizontal
19, y tiene el contacto eléctrico con el alambre 20 por el cerrojo 21.
Un callejón de gas 22, en que una válvula de mariposa 23
es localizada, se comunica con el gas que genera la cámara 4 por un orificio
24. Una cámara de toma de aire 25 tiene la comunicación con el callejón de gas
22 encima del orificio 24. Una válvula de control 26 que se abre hacia abajo,
controla las aperturas 27, y es sostenida cerrada e inoperante por medio de la
primavera ligera 28.
Una válvula de aire auxiliar ajustable 29 es
proporcionada en la pared del callejón de gas 22, que se airean la válvula está
cerrada por la válvula de mariposa 23 cuando la válvula de mariposa está
cerrada, pero se comunica con el aire exterior cuando la válvula de mariposa
está abierta.
La operación del dispositivo es como sigue:
Las cámaras 2 y 4 están primero llenas al nivel un con
una solución de ácido sulfúrico débil (u otro electrólito no cambiado por el
paso de corriente por ello), y la apertura 5 está relacionada con un tanque de
agua (no mostrado).
El alambre 16 está relacionado después con el poste
positivo de un acumulador u otra fuente de la corriente directa y el alambre 20
al poste negativo. Ya que la solución dentro del carburador es un conductor de
electricidad, corriente fluirá por ello y el hidrógeno será emitido de los
platos negativos o platos de cátodo 18 y oxígeno de los platos positivos o
platos de ánodo 14.
La válvula de mariposa 23 es abierta y el callejón de gas
22 traído en la comunicación con un vacío parcial. Presión atmosférica que
actúa en la cumbre de la válvula de control 26 causas ello para ser forzado
hacia abajo como mostrado en líneas de puntos. El hidrógeno y el oxígeno
liberado del agua en los platos 18 y 14 son dibujados hacia arriba por el
orificio 24 cubierto por la válvula de control 30 donde ellos son mezclados con
el aire que entra por las aperturas 27 y por la válvula de aire auxiliar 29.
Cuando se desea para reducir el flujo de hidrógeno y
oxígeno de los platos 18 y 14, la corriente corriente por el dispositivo es
reducida, y cuando la corriente es interrumpida el flujo se cesa. Cuando la
válvula de mariposa 23 es movida a su posición 'cerrada', la válvula de control
26 está automáticamente cerrada antes de la primavera 28. Cualquier exceso
emitido durante estas operaciones es almacenado en el espacio encima del fluido
donde está listo para el uso subsecuente.
Agua es convertido en sus componentes gaseosos por el
dispositivo aquí descrito, pero el ácido sulfúrico diluido u otro electrólito
conveniente en el carburador permanecen sin alterar, ya que no es destruido por
la electrólisis, y las partes en el contacto con lo mismo son hechas de
baquelita y plomo u otro material no atacado por el electrólito.

La estructura mostrada en Fig.2 es considerablemente el
mismo como esto mostrado en Fig.1 a excepción del hecho que la estructura
modificada abraza un gas más grande que genera la cámara que es dividida por
medio de un plato de aislamiento 31 y es proveída adelante de un plato de
confusión que depende 32 que separa el gas que genera la cámara 33 de la cámara
de flotador 34 en que el flotador 35 funciona en la misma manera que en Fig.1. Además,
la estructura mostrada en Fig.2 proporciona una serie de platos espaciados que
dependen 36 que están eléctricamente relacionados con el alambre 37, y una
segunda serie de platos similares 38 que están eléctricamente relacionados con
el alambre 39 y son guardados aparte de los platos 36 por el plato de
aislamiento 31.
Los gases generaron en las superficies de los platos 36 y
38 pase hacia arriba por el orificio 39a en el callejón de gas 40 donde ellos
son mezclados con el aire como explicado en la descripción de Fig.1.
Un tubo 51, facilidad como mostrado en Fig.2, los pases
hacia abajo por el alojamiento del carburador y tienen una serie de aberturas
espaciadas un en su porción horizontal bajo los platos 36 y 38. Compruebe la
válvula 53, con se abre hacia arriba, toma de aire de mandos 54. Cuando un
vacío parcial existe en la cámara 33, el aire es dibujado en por la apertura 54
y luego pasa hacia arriba por las aberturas un . Este aire tiende a quitar
cualquier burbuja de gas que se reúne en los platos 36 y 38 y también tiende a
refrescar el electrólito. La válvula de control 53 automáticamente finales
cuando una presión de gas existe dentro del carburador y así impide al
electrólito ser forzado de la apertura 54.

A fin de asegurar evolución alterna de los gases de los
platos 36 y 38, un cambiador de poste 41, mostrado en Fig.3, es actuado
periódicamente por el motor 42 que conduce el gusano 43 y la marcha 44 y causa
oscilaciones del miembro 45 que está relacionado antes de una primavera 46 al
brazo 47, así haciendo el cambiador de poste romperse de una posición al otro.
En operación, el carburador mostrado en Fig.2 está
relacionado como mostrado en el diagrama de cableado de Fig.4. Un acumulador 48 u otra fuente conveniente de
la corriente directa está relacionado con un reóstato variable 49, cambiar 50,
cambiador de poste 41 y al carburador como mostrado. Así el precio de evolución
de los gases puede ser controlado por el ajuste del reóstato 49 y la evolución
alterna deseada de los gases en los compartimentos del carburador es llevada a
cabo por medio del cambiador de poste periódicamente hecho funcionar 41.
Manifiestamente, la construcción mostrada es capaz de la
modificación considerable y tal modificación como es considerado dentro del
alcance y el sentido de las reclamaciones añadidas también es considerado
dentro del espíritu y la intención de la invención.
Patente US 4,124,463 7 de noviembre 1978 Inventor: Archie H. Blue
CÉLULA ELECTROLÍTICA
Por favor note que este es un extracto expresado
con otras palabras de esta patente. Esto describe un sistema electrolyser donde
el aire es dibujado por el electrólito para desalojar burbujas de los
electrodos.
EXTRACTO
En la producción electrolítica de hidrógeno y
oxígeno, el aire es bombeado por la célula mientras la electrólisis está en el
progreso para obtener una mezcla de aire, hidrógeno y oxígeno.
DESCRIPCIÓN DE FONDO Y BREVE DE LA
INVENCIÓN
Esta invención está relacionada con la producción
de gases que pueden ser utilizados principalmente, pero no necesariamente, como
un combustible.
Para descomponer agua eléctricamente, es necesario
pasar la corriente directa entre un par de electrodos que son sumergidos en un
electrólito conveniente. Durante tal electrólisis, es normal colocar alguna
forma de la barrera de gas entre los dos electrodos, a fin de prevenir los
gases produjo la formación de una mezcla explosiva. Sin embargo a condición de
que las precauciones convenientes sean tomadas, ha sido encontrado esto los
gases pueden ser permitidos mezclarse y pueden ser alimentados en un tanque de
almacenamiento para el uso subsecuente. Como los gases cuando forma mezclada
una mezcla explosiva, es posible para la mezcla para ser utilizada, por
ejemplo, como un combustible para un motor de combustión interno. En tales
circunstancias es deseable que los gases también debieran ser mezclados con una
cierta proporción del aire a fin de controlar la fuerza explosiva que resulta
cuando los gases son encendidos.
Una de las dificultades encontradas con la
electrólisis es que las burbujas de gas son obligadas de permanecer en los
electrodos durante la electrólisis así con eficacia la limitación del área de
electrodo que está en el contacto con el electrólito y prevención del flujo
corriente óptimo entre los electrodos. Como es deseable que los gases
evolucionaran durante la electrólisis ser mezclado con el aire, es posible para
el aire para ser pasado por la célula mientras la electrólisis está en el
progreso. El paso de aire por la célula puede ser dirigido por delante de los
electrodos para recoger cualquier burbuja de gas en los electrodos.
En consecuencia, la invención comprende una célula
electrolítica con una cubierta apretada de gas, varios electrodos apoyados en
un poste central dentro de la célula, espaciada aparte y eléctricamente aislado
el uno del otro, cada electrodo alternativo relacionado con una fuente corriente
directa positiva o una fuente corriente directa negativa respectivamente y en
donde el poste central está en la forma de un tubo, un final de que es ampliado
de la célula y relacionado con una fuente del aire bajo la presión, con el otro
final del poste central que se termina en una salida de aire debajo de los
electrodos. La célula también incluye una salida de gas para llevar el aire
forzado en la célula por el poste central y agotar los gases producidos por la
electrólisis.
DESCRIPCIÓN DETALLADA DE LA INVENCIÓN
Varias formas de la invención serán descritas
ahora con la ayuda de los dibujos de acompañamiento en donde:
Fig.1 es una vista de
elevational esquemática en parte en la sección de una forma de la invención,

Fig.2 es una vista de
elevational esquemática en parte en la sección de una forma modificada de la
invención,

Fig.3 es una sección
a lo largo de la línea III - III de Fig.2.


La célula como mostrado en Fig.1 comprende una
cubierta de gas apretada 10 que es formado de un material incapaz de la
corrosión, como el plástico. Vario cátodo platea 11 y varios platos de ánodo 12
son apoyados dentro de la célula en un poste central eléctricamente aislador
13, con los platos de cátodo y platos de ánodo siendo espaciados aparte por
medio del aislamiento de espaciadores 14. El ánodo platea 12 están todos
relacionados en la paralela con un poste terminal positivo 15 mientras los
platos de cátodo están todos relacionados en la paralela con el poste terminal
negativo 16, estas uniones indicadas en líneas de puntos en los dibujos. Los
platos de ánodo y cátodo están preferentemente en la forma de discos hechos de
un metal satisfecho al electrólito, así asegurando una vida de célula
satisfactoria. Estos platos pueden ser formados para conformarse con la forma
de las paredes de la célula que puede ser la circular en el corte transversal
como indicado o cualquier otra forma deseada.
El poste central 26 está preferentemente en la
forma de un tubo que se extiende de la célula. La parte inferior del tubo 18
está abierta de modo que el aire pueda ser bombeado en la célula por el poste
central 26 y entrar en la célula vía la parte inferior 18 donde esto renunciará
por el electrólito. Este guarda el electrólito en el movimiento constante que asiste
en el retiro rápido de cualquier burbuja de gas que puede adherirse a los
platos de electrodo.

En la modificación mostrada en Fig.2 y Fig.3, cada
plato de electrodo es proveído de agujeros 17. El poste central 26 también es
proveído de al menos un agujero de aire 19 adyacente a su la parte inferior. Un
deflector platea 20 también es apoyado por el poste central 26, este plato que
es el plato formado para desviar el aire que resulta del agujero de aire 19 por
los agujeros 17 en los electrodos. Este adelante asiste en el desalojamiento de
cualquier burbuja de gas que se agarra a los platos de electrodo.
La célula también incluye una salida de gas 21 de
modo que el aire que entra en la célula, juntos con los gases producidos por la
electrólisis, pueda ser tomado de la célula en un tanque de almacenamiento
conveniente (no mostrado en los dibujos). De ser deseado, puede quedarse que
tal tanque de almacenamiento acepte los gases bajo la presión y para este fin
el aire bombeado en la célula será bombeado en bajo la presión requerida. Un
secador de gas (no mostrado en los dibujos) también puede ser interpuesto entre
la salida de gas 21 y el tanque de almacenamiento.
Aunque la electrólisis produzca naturalmente el
calor considerable, sin embargo puede ser encontrado ventajoso de instalar un
calentador en la célula, preferentemente en el fondo de la célula, asistir y
facilitar el recalentamiento del electrólito de modo que la célula alcance sus
condiciones de funcionamiento más eficientes tan rápidamente como posibles.
Preferentemente también, un dispositivo de control
corriente debería ser empleado de modo que la intensidad de la acción
electrolítica pueda ser controlada.
Un mecanismo también puede ser proporcionado para
el relleno automático de agua dentro de la célula como el nivel de las gotas
electrolíticas durante el uso.
Mientras es reconocido que la mezcla de hidrógeno
y oxígeno creará una mezcla explosiva peligrosa, sin embargo realizando la
invención como descrito encima, el riesgo de explosión es reducido al mínimo. Los
gases producidos pueden ser utilizados, por ejemplo, como un combustible para
impulsar un motor de combustión interno y para este fin es deseable, como ya
mencionado, mezclar una proporción de aire con los gases producidos durante la
electrólisis, de modo que cuando la mezcla es encendida dentro del cilindro o
los cilindros del motor, la fuerza explosiva tan creada pueda ser de la
cantidad deseada.
Mientras en la descripción anterior la referencia
es hecha a la utilización de los gases variados como un combustible, será por
supuesto entendido que los gases pueden ser separados para el uso individual.
Patente US 6,183,604 6 de febrero 2001 Inventor: Ruggero M. Santilli
Equipo duradero y Eficiente para la
Producción de un Combustible
y Gas de No contaminador de Arcos Submarinos y Método
therefor

Por favor note que este es un extracto expresado
con otras palabras de esta patente. Esto muestra como la electrólisis de agua
puede ser realizada a gran escala como un proceso continuo.
EXTRACTO
Un sistema para producir un gas de combustible de
incineración limpio que comprende un primer electrodo eléctricamente propicio y
un segundo electrodo eléctricamente propicio. Un motor conectado al primer
electrodo es adaptado para mover el primer electrodo con respecto al segundo
electrodo para alejar continuamente el arco del plasma creado por el arco. Un
contenedor hermético para los electrodos es proveído de una cantidad de agua
dentro del tanque suficiente para sumergir los electrodos.
FONDO DE LA INVENCIÓN
1. Campo de la Invención
La invención presente está relacionada con el equipo
duradero y eficiente para la producción de un gas combustible y no contaminante
de arcos submarinos y el método para hacer este y más en particular, la
invención pertenece a la producción de un gas combustible de formar un arco
submarino de electrodos que mueven el uno con respecto al otro.
2. Descripción del Arte Previa
La naturaleza combustible del gas que burbujea a la
superficie de un arco de soldar submarino entre electrodos de carbón fue
descubierta y patentada en el siglo pasado. Vario equipo mejorado para la
producción de gas combustible dicho ha sido patentado durante este siglo. Sin
embargo, la tecnología ha alcanzado todavía madurez suficiente para regular
industrial y producción de consumidor y ventas debido a numerosas
insuficiencias, incluso la duración en exceso corta de los electrodos de carbón
que requiere el reemplazo prohibitivo y el servicio, así como la eficacia baja
y el contenido alto del dióxido de carbono responsable del efecto invernadero. A
consecuencia de numerosos experimentos, esta invención trata con el nuevo
equipo para la producción de un gas combustible de arcos submarinos entre
electrodos de carbón que resuelve los problemas anteriores, y consigue el
primer equipo práctico conocido para producción industrial y ventas.
La tecnología de la soldadura eléctrica submarina vía el
uso de un arco entre electrodos de carbón para reparar barcos, fue establecido
en el siglo pasado. Fue descubierto entonces que el gas que burbujea a la
superficie de arcos submarinos es el combustible. De hecho, una de las primeras
patentes estadounidenses en la producción de un gas combustible vía un arco
eléctrico submarino entre electrodos de carbón se remonta hasta 1898 (U.S. Pat.
No. 603,058 by H. Eldridge).
Subsequently,
various other patents were obtained in this century on improved equipment for
the production of this combustible gas, among which are:
US
Pat. No. 5,159,900 (W.A. Dammann abd D. Wallman, 1992);
U.S.Pat.
No. 5,435,274 (W. H. Richardson, Jr., 1995);
El proceso principal en estas invenciones es
esencialmente el siguiente. El arco es generalmente producido por una unidad de
alimentación de CC, como un soldador, que funciona en el voltaje bajo (25-35 V)
y corriente alta (300 un a 3,000 A) según el poder de entrada de Kwh
disponible. El valor alto de la corriente trae la punta del electrodo de carbón
en el cátodo a la incandescencia, con la desintegración consiguiente del
cristal de carbón, y la liberación de átomos de carbón muy ionizados al arco. Conjuntamente,
el arco separa el agua en átomos muy ionizados de Hidrógeno y Oxígeno. Este
causa un plasma de temperaturas alto en los alrededores inmediatos del arco, de
aproximadamente 7,000oF, que es formado de H muy ionizado, O y
átomos C.
Varias reacciones químicas entonces ocurren dentro de o
cerca del plasma, como: la formación de el H2O2 molécula;
la incineración de H y O en H2O; la incineración de C y O en CO; la incineración
de CO y O en CO2, y otras reacciones. Ya que todas estas reacciones
son muy exothermic, ellos causan el brillo típico, muy intenso del arco dentro
de agua, que es más grande que aquel del mismo arco en el aire. Los gases que
resultan enfrían en el agua alrededores de la descarga, y burbuja a la
superficie, donde ellos son coleccionados con varios medios. Según numerosas
medidas conducidas en varios laboratorios independientes, el gas combustible
producido con el susodicho proceso esencialmente consiste en
45 % - 48 % H2,
36 % - 38 % CO,
8 % - 10 % CO2, y
1 % - 2 % O2,
el gas restante que consiste en partes por millón de
moléculas más complejas formadas por H, O y C.
Este proceso produce un gas combustible excelente porque
los gases de combustión de combustión encuentran toda la exigencia de Agencia
de Protección Ambiental corriente sin cualquier catalizador en absoluto, y sin
los contaminadores de cancerígeno muy dañosos que están contenidos en los gases
de combustión de combustión de gasolina, gas diesel, natural y otros
combustibles del uso corriente.
A pesar de las características de combustión excelentes
indicadas, y a pesar de la investigación y desarrollo conducida por inventores
durante décadas, la tecnología del gas combustible producido por un arco
submarino entre electrodos de carbón no ha alcanzado la madurez industrial
hasta ahora, y ningún equipo que produce dijo que el gas combustible para usos
prácticos actuales es vendido actualmente al público en el U.S.A. o en el
extranjero, el único equipo actualmente disponible para la venta limitada para
investigar y pruebas. El único equipo actualmente vendido por la utilidad
pública produce gases diferentes, como el gas de Brown que no es conveniente
para el uso en motores de combustión internos porque esto implosiona, más bien
que explota, durante la combustión.
La razón principal por falta de industrial y madurez de
consumidor es la duración en exceso corta de los electrodos de carbón, que
requiere reemplazo prohibitivo y servicios. Según extenso, medidas
independientemente supervisadas, y certificadas, los electrodos son típicamente
formados de varas de carbón sólidas de aproximadamente 3/8 pulgada (9 mm) en
diámetro y longitud de aproximadamente 1 pie. Bajo 14 entrada de poder Kwh,
dijo que los electrodos consumen a razón de aproximadamente un y un cuarto la
pulgada (32 mm) longitud por minuto, requiriendo la parada de la operación, y
reemplazo de los electrodos cada diez minutos.
Las mismas pruebas han mostrado que, para 100 entrada de
poder Kwh, dijo que los electrodos son generalmente constituidos por la vara de
carbón sólida del diámetro de aproximadamente 1 pulgada y de la longitud
aproximada de un pie, y son consumidos bajo un arco submarino continuo a razón
de la longitud de aproximadamente 3 pulgadas por minuto, así requiriendo
atendiendo después de 3 a 4 minutos de la operación. En el uno o el otro caso,
el equipo corriente requiere la revisión después de sólo unos minutos del uso,
que es inaceptable en industrial y tierras de consumidor por motivos evidentes,
incluso riesgos aumentados de accidentes para operaciones manuales muy
frecuentes en un pedazo del equipo corriente alto.
Una insuficiencia adicional del equipo existente es la
eficacia baja en la producción de gas combustible dicho, qué eficacia se
mencionará de aquí en adelante como la proporción entre el volumen de gas
combustible producido en pies cúbicos por hora (cfh) y el verdadero poder de
entrada por hora (Kwh). Las medidas por ejemplo extensas han establecido que el
equipo preexistente tiene una eficacia de 2-3 cfh/Kwh.
RESUMEN DE LA INVENCIÓN
En vista de las desventajas anteriores inherentes en los
tipos conocidos del equipo tradicional para la producción de gases combustibles
y no contaminantes ahora presentan en el arte previa, la invención presente
proporciona el equipo duradero y eficiente mejorado para la producción de un
gas combustible y no contaminante de arcos submarinos y el método de producción.
Como tal, el objetivo general de la invención presente,
que será descrita más tarde en el mayor detalle, es proporcionar el equipo
nuevo, mejorado, duradero y eficiente para la producción de un gas combustible
y no contaminante de arcos submarinos y el método para conseguir este, un
método que tiene todas las ventajas del arte previa y ninguna de las
desventajas.
Para alcanzar este, la invención presente esencialmente
comprende de un sistema nuevo y mejorado para producir un gas de combustible de
incineración limpio de un arco eléctrico que genera el plasma bajo agua. Primero
proporcionado es un ánodo eléctricamente propicio fabricado del tungsteno. El
ánodo es sólido en una configuración generalmente cilíndrica con un diámetro de
aproximadamente una pulgada y una longitud de aproximadamente tres pulgadas. Después
proporcionado es un generalmente la manivela de Z-shaped de un material
eléctricamente propicio. La manivela tiene un final de salida lineal apoyando
el ánodo. La manivela también tiene un final de entrada lineal esencialmente
paralela con el final de salida. Una porción de unión transversal es localizada
entre finales de salida y la entrada.
Un cátodo eléctricamente propicio es proporcionado
después. El cátodo es fabricado del carbón. El carbón está en una configuración
tubular hueco con un eje. El cátodo tiene un final apoyado y un final libre. El
cátodo tiene una longitud de aproximadamente 12 pulgadas y un diámetro interno
de aproximadamente 11.5 pulgadas y un diámetro externo de aproximadamente 12.5
pulgadas. Un motor es proporcionado después. El motor tiene un árbol motor
rotatable. El árbol motor tiene un eje fijo de la rotación. El motor es
conectado al final de entrada de la manivela y es adaptado para hacer girar a
la manivela para mover el final de salida y el ánodo en un camino circular de
viajes. El camino circular de viajes tiene un diámetro de aproximadamente doce
pulgadas con el ánodo localizado adyacente al final libre del cátodo. En esta
manera el ánodo y el arco son continuamente movidos alrededor del cátodo y
lejos del plasma creado por el arco.
Después proporcionado es un apoyo axialmente cambiado. El
apoyo está en una configuración circular para recibir el final apoyado del
cátodo y mover el cátodo axialmente hacia el ánodo cuando el carbón del cátodo
es consumido durante operación y uso. Después proporcionado es un contenedor
apretado agua para el ánodo, cátodo, manivela y apoyo. Una cantidad de agua es
proporcionada dentro del tanque, suficiente para sumergir el ánodo y el cátodo.
Después proporcionado es un puerto de entrada en el contenedor. Las funciones
de puerto de entrada para alimentar agua y un carbón enriquecieron el fluido en
el contenedor para complementar el carbón y agua perdido del contenedor durante
operación y uso. Después proporcionado es una fuente de potencial. La fuente de
potencial conecta el ánodo y el cátodo. En esta manera un arco eléctrico es
creado entre el ánodo y el cátodo con un plasma circundante para la producción
de gas dentro del agua. El gas burbujeará entonces hacia arriba y se reunirá
encima del agua. Último proporcionado es un puerto de salida para quitar el gas
que resulta de la aplicación de corriente de la fuente de potencial al ánodo y
el cátodo mientras el ánodo gira y el cátodo cambia axialmente.
Este esquema general indica los rasgos más importantes de
la invención a fin de que la descripción detallada que sigue pueda ser mejor
entendida y a fin de que la contribución presente al arte pueda ser mejor
apreciada. Hay, por supuesto, los rasgos adicionales de la invención que será
descrita y que formará la materia de las reclamaciones hechas.
A este respecto, antes de explicar al menos una
encarnación de la invención detalladamente, debe ser entendido que la invención
no es limitada en su aplicación con los detalles de la construcción y a los
arreglos del juego de componentes adelante en la descripción siguiente o
ilustrada en los dibujos. La invención es capaz de otras encarnaciones y de ser
practicado y realizado de varios modos. También, debe ser entendido que la
fraseología y la terminología empleada aquí son para descripciones y no
deberían ser consideradas como la limitación del alcance de esta invención.
Esto es otro objeto de la invención presente de
proporcionar el equipo duradero y eficiente nuevo y mejorado para la producción
de un gas combustible y no contaminante de arcos submarinos y método therefor
que puede ser fácilmente y eficazmente fabricado y marketed en una base
comercial.
Finalmente, esto es un objeto de la invención presente de
proporcionar un sistema nuevo y mejorado para producir un gas de combustible de
incineración limpio que comprende un primer electrodo eléctricamente propicio,
un segundo electrodo eléctricamente propicio, un motor conectado al primer
electrodo y adaptado para mover el primer electrodo con respecto al segundo
electrodo para alejar continuamente el arco del plasma creado por el arco, y un
contenedor agua-apretado para los electrodos con una cantidad de agua dentro
del tanque suficiente para sumergir los electrodos.
Éstos juntos con otros objetos de la invención, junto con
varios rasgos nuevos que caracterizan la invención, son indicados en particular
en la sección de reclamaciones de esta revelación. Para un mejor entendimiento
de la invención, sus ventajas de operaciones y los objetos específicos
alcanzados por sus usos, la referencia debería ser hecha a los dibujos de
acompañamiento y materia descriptiva en la cual allí es ilustrado las
encarnaciones preferidas de la invención.
BREVE DESCRIPCIÓN DE LOS DIBUJOS
La invención será mejor entendida y los objetos además de
aquellos puestos adelante encima se harán aparentes cuando la consideración es
dada a la descripción detallada siguiente de eso. Tal descripción hace la
referencia a los dibujos anexados donde:
Fig.1 y Fig.2 son ilustraciones del equipo de arte previo
para la fabricación de un gas combustible sin contaminador producido por un
arco eléctrico bajo agua construido con técnicas de arte previas.


Fig.3 es un diagrama
esquemático que representa los principios de la invención presente.

Fig.4 es un diagrama
esquemático de una vista seccional parcial tomada a lo largo de la línea 4 - 4
de Fig.3, representando una encarnación adicional de la invención presente.

Los mismos números de referencia se refieren a las mismas
partes en todas partes de varias Figuras.
DESCRIPCIÓN DE LA ENCARNACIÓN PREFERIDA
En cuanto a Fig.1, una encarnación típica de los
electrodos del uso corriente para la producción de un gas combustible de arcos
submarinos es que en que uno o varios pares de varas de carbón sólidas son
sumergidos dentro del líquido seleccionado de frente a lo largo de su eje de
simetría cilíndrico. La activación del arco primero requiere el contacto físico
de las puntas de las dos varas, con la oleada grande consiguiente de la
electricidad debido a shorting, seguido de una retractación de los electrodos
hasta el hueco de arco, que es típicamente de la orden de la pulgada 1/16 (1.5
mm) según el poder de entrada. Los componentes de tal encarnación incluyen:
a, b: electrodos
de carbón
c, d: tenedor de a y b
e, f:
tornillos para progreso de a y b
g, h:
mecanismo para el progreso de a y b
i: cámara de
reacción
j: salida de
gas combustible de cámara
Las numerosas alternativas a la susodicha encarnación típica han sido inventadas.
Por ejemplo, en el U.S. Pat. No. 603,058 (H. Eldridge, 1898) uno puede ver que
una variedad de configuraciones de los electrodos, incluso la vara formó ánodos
y cátodos en forma de disco. Como un ejemplo adicional también en cuanto a
Fig.1, la encarnación de U.S. Pat. No. 5,159,900 (W. A. Dammann and D. Wallman,
1992) y U.S. Pat. No. 5,417,817 (W. A. Dammann and D. Wallman, 1995), esencialmente
consiste en la configuración geométrica precedente de los electrodos,
complementados por un mecanismo para la inversión de polaridad entre los
electrodos, porque el cátodo experimenta el consumo más alto bajo un arco de
corriente continua, mientras el ánodo experimenta un consumo muy reducido. Incluso
aunque innovador, esta segunda encarnación también permanece manifiestamente
insuficiente de conseguir la duración de los electrodos necesarios para la
madurez industrial, añadiendo otras insuficiencias, como la interrupción del
arco en cada vez que las polaridades son invertidas, con la pérdida
consiguiente de tiempo y eficacia debido a los sobrevoltajes indicados cada vez
que el arco es iniciado.
Como un ejemplo adicional, y en cuanto a Fig.2, el mecanismo de el U.S.
Pat. No. 5,792,325 (W. H. Richardson, Jr., 1998), tiene una encarnación
preferida diferente que consiste en uno o varios pares de electrodos en forma
de discos de carbón que giran a una distancia a lo largo de sus bordes
periféricos, en medio que una vara de carbón eléctricamente neutra es
insertada. Esta vara hace que el necesario shorting active el arco, y luego el
mantenimiento del arco sí mismo. Este mecanismo último también no resuelve el
problema principal considerado aquí. De hecho, la vara de carbón neutra es
consumida en esencialmente el mismo precio que aquella de las encarnaciones
precedentes. Además, el mecanismo tiene la desventaja de demolición el arco
solo entre dos electrodos cilíndricos en dos arcos separados, un por cada uno
los dos enganches del disco de conducción y la vara neutra, con reducción
consiguiente de eficacia debido a la gota de voltaje y otros factores. Los
numerosos medios pueden ser previstos para mejorar la vida de electrodos de
carbón, como mecanismos basados en el tipo de barril los reemplazos rápidos de
las varas de carbón. Estos mecanismos no son preferidos aquí porque el arco
tiene que ser reactivado cada vez una vara es sustituida, así requiriendo el
reestablecimiento del arco con contacto físico, y defectos consiguientes
indicados antes. Los componentes de tal encarnación incluyen:
l, m:
electrodos de disco de carbón
n, O: marcha
que hace girar l y m
p, q: marcha
de lado para hacer girar n y o
r, s: eje de
marchas p y q
t, u:
mecanismo para hacer girar ejes r y s
v:
electrodos vara vertical neutra
w: progreso
de v
x: mecanismo
para progreso de v
y: cámara de
reactor
z: mecanismo
de poder eléctrico
Este inventor cree que el origen primario de la insuficiencia considerada
aquí, descansa con las varas de carbón ellos mismos, que son en efecto eficaces
para la soldadura submarina, pero no son adecuadas para el alcance diferente de
producir un gas combustible de arcos submarinos.
En cuanto a Fig.3,
this invention specifically deals with equipment which solves the insufficiency
considered here, by achieving the duration of operation desired by the
manufacturer, while sustaining a continuous arc without interruptions for the
entire desired duration. For the case of
large industrial production of this combustible gas with electrical energy
input of the order of 100 Kwh, a representative equipment of this invention
essentially consists of:
1) Uno o varios arcos producidos por una corriente
continua corriente como típicamente disponible en unidades de poder
commercialemente vendidas;
2) Uno o varios ánodos hechos de varas sólidas de
aproximadamente 1 pulgada en diámetro y aproximadamente 2 pulgadas en longitud
y formado de un conductor de temperaturas alto, como Tungsteno o de cerámica. Los
experimentos extensos y diversificados han establecido que el consumo de un
ánodo formado del Tungsteno ordinario es mínimo, y definitivamente de la orden
de varias semanas de la operación.
3) Uno o varios cátodos a base de
carbón en la configuración de una vara hueco grande geométricamente definida
como un cilindro con el mismo grosor del ánodo, pero con un radio y longitud
seleccionada para proporcionar la duración deseada. Este cátodo realiza la
función vital de hacerse incandescente en las cercanías inmediatas del arco,
así liberando el carbón al plasma.
Más expresamente, y en cuanto a Fig.3 y Fig.4, la invención presente
esencialmente comprende un sistema nuevo y mejorado 10 para producir un gas de
combustible de incineración limpio de un arco eléctrico que genera el plasma
bajo agua. Primero proporcionado es un ánodo eléctricamente propicio 12
fabricado del tungsteno. El ánodo es sólido en una configuración generalmente
cilíndrica con un diámetro de aproximadamente una pulgada y una longitud de
aproximadamente tres pulgadas.
Después proporcionado es un generalmente Z-shaped arrancan con la manivela
14 de un material eléctricamente propicio. La manivela hace que una salida
lineal termine 16 apoyar el ánodo. La manivela también hace que una entrada
lineal se termine 18 esencialmente paralela con el final de salida. Una porción
de unión transversal 20 es localizada entre finales de salida y la entrada.
Un cátodo eléctricamente propicio 22 es proporcionado
después. El cátodo es fabricado del carbón. El carbón está en una configuración
tubular hueco con un eje. El cátodo tiene un final apoyado 24 y un final libre
26. El cátodo tiene una longitud de aproximadamente 12 pulgadas y un diámetro
interno de aproximadamente 11.5 pulgadas y un diámetro externo de
aproximadamente 12.5 pulgadas.
Un motor 28 es proporcionado después. El motor tiene un
árbol motor rotatable 30. El árbol motor tiene un eje fijo de la rotación. El
motor es conectado al final de entrada de la manivela y es colocado para hacer
girar a la manivela y mover el final de salida y el ánodo en un camino circular
de viajes. El camino circular de viajes tiene un diámetro de aproximadamente
doce pulgadas con el ánodo localizado adyacente al final libre del cátodo. En
esta manera el ánodo y el arco son continuamente movidos alrededor del cátodo y
lejos del plasma creado por el arco.
Después proporcionado es un apoyo axialmente cambiado 32. El apoyo está en
una configuración circular para recibir el final apoyado del cátodo y mover el
cátodo axialmente hacia el ánodo cuando el carbón del cátodo es consumido
durante operación y uso.
Un contenedor agua-apretado 34 para el ánodo, cátodo, manivela y apoyo es
proporcionado después. Una cantidad de agua 36 es proporcionada dentro del
tanque suficiente para sumergir el ánodo y el cátodo.
Proporcionan a un puerto de entrada 38 en el contenedor. Las funciones de
puerto de entrada para alimentar agua y un carbón enriquecieron el fluido en el
contenedor para complementar el carbón y agua perdido del contenedor durante
operación y uso.
Después proporcionado es una fuente de potencial 42. La fuente de potencial
conecta el ánodo y el cátodo. En esta manera un arco eléctrico es creado entre
el ánodo y el cátodo con un plasma circundante para la producción de gas dentro
del agua. El gas burbujeará entonces arriba a encima del agua.
Finalmente proporcionado es un puerto de salida 44 para el gas que resulta
de la aplicación de corriente de la fuente del potencial al ánodo y el cátodo
mientras el ánodo gira y el cátodo cambia axialmente.
Fig.4 es una vista enfadada seccional tomada a lo largo de la línea 4 - 4
de Fig.3, pero es dirigido a una encarnación alterna. En tal encarnación, el
ánodo 48 es el ala formada para causar menos turbulencia en el agua moviendo. Además,
varios apoyos 50 son proporcionados para disminuir la turbulencia y para
proporcionar la rigidez.
Otra vez en cuanto Fig.3, la vara de ánodo es colocada de
frente en el borde del cátodo cilíndrico y es permitida girar alrededor de la
periferia entera del borde cilíndrico vía un motor eléctrico u otros medios. (El
caso inverso de la rotación del cilindro de cátodo en una vara de ánodo fija o
la rotación simultánea de ambos, son igualmente aceptables, aunque más caro
para tramar la producción). Las pruebas extensas han establecido, que bajo una
velocidad rotatoria suficiente de la vara de ánodo en el cátodo cilíndrico de
la orden de 100 r.p.m. o por allí, el consumo del borde del tubo de cátodo es
uniforme, así permitiendo al arco submarino continuo deseado sin las
interrupciones necesarias para los reemplazos de vara de cátodo frecuentes en
las configuraciones preexistentes.
Para el caso de la entrada de poder eléctrica más pequeña
el susodicho equipo permanece esencialmente el mismo, excepto la reducción del
diámetro del ánodo basado no carbón y del grosor correspondiente del cátodo
cilíndrico a base de carbón. Por ejemplo, para 14 entrada de poder Kwh, el
diámetro de ánodo y el grosor relacionado del cátodo cilíndrico pueden ser
reducidos a aproximadamente 3/8 pulgada.
El susodicho nuevo equipo en efecto permite realmente el
logro de la duración deseada de los electrodos antes de la revisión. Como una
primera ilustración para el uso industrial, suponga que el fabricante desea un
equipo para el volumen alto producción industrial de gas combustible dicho de
aproximadamente 100 entrada de energía Kwh con la duración de cuatro horas, así
requiriendo la revisión dos veces al día, una vez para la ruptura de almuerzo y
otro al final de día laborable, comparando con la revisión sólo después de unos
minutos del uso para el equipo preexistente.
Esta invención fácilmente permite el logro de esta
duración con esta entrada de poder. Recuerde que las varas de carbón de
aproximadamente 1 pulgada en el diámetro son consumidas por el arco submarino
de 100 Kwh en la velocidad de aproximadamente 3 pulgadas en la longitud por
minuto. Los numerosos experimentos han establecido que un cátodo de carbón
cilíndrico de grosor de 1 pulgada, radio de aproximadamente un pie y
aproximadamente dos pies en la longitud, permite el logro de la duración
deseada de 4 horas del uso continuo antes del servicio. De hecho, tal geometría
implica que cada sección de 1 pulgada del cátodo cilíndrico es consumida en 6
minutos. Ya que 4 horas corresponden a 240 minutos, la duración de cuatro horas
del uso continuo requiere cuarenta secciones de 1 pulgada del cátodo cilíndrico.
Entonces, la duración de 4 horas deseadas del cátodo dicho requiere el radio R
= 40/3.14 o 12.7 pulgadas, como indicado.
Es evidente que un cátodo de carbón cilíndrico de aproximadamente dos
pies en el radio y aproximadamente un pie en la longitud tiene esencialmente la
misma duración que la configuración precedente del radio de un pie y dos pies
en la longitud. Como un segundo ejemplo para unidades de consumidor con la
entrada de poder más pequeña que el susodicho, la misma duración de 4 horas
antes de la revisión puede ser alcanzada con dimensiones proporcionalmente más
pequeñas de electrodos dichos que pueden ser fácilmente calculados vía los
susodichos cálculos.
Es importante mostrar que el mismo equipo descrito encima también permite
el aumento de la eficacia como definido antes. A fondo los estudios conducidos
por este inventor en la partícula, niveles atómicos y moleculares, aquí
omitieron para la brevedad, han establecido que el arco es muy eficiente en la
descomposición agua moléculas en gases de oxígeno e hidrógeno. La eficacia baja
en la producción de un gas combustible en la presencia adicional de carbón como
en patentes preexistentes es debido a que, cuando dicho H y los gases O son
formados en el plasma que rodea la descarga, la mayor parte de esta quemadura
de gases, volviendo para formar moléculas agua otra vez. Por su parte, la
pérdida debido a la reconstrucción de moléculas agua es la razón principal
evidente de la eficacia baja del equipo preexistente. La misma razón de esta
eficacia pobre es la naturaleza inmóvil del arco sí mismo dentro del plasma, porque
en estas condiciones el arco provoca la combustión de hidrógeno y oxígeno al
principio creado de la separación del agua.
El susodicho nuevo equipo descrito de esta invención también mejora la
eficacia. De hecho, la eficacia puede ser mejorada quitando el arco del plasma
inmediatamente después de su formación. Por su parte, un camino eficaz para
conseguir tal objetivo sin extinguir el arco sí mismo es guardar el líquido y
el plasma en condiciones inmóviles, y en cambio, rápidamente alejar el arco del
plasma. Esta función es exactamente realizada por el nuevo equipo de esta
invención porque el arco gira continuamente, por lo tanto saliendo el plasma
inmediatamente después de su formación. Los experimentos extensos que fueron
conducidos, han establecido que el nuevo equipo de esta invención puede
aumentar la eficacia de los 2-3 pies cu.. por kWh de encarnaciones corrientes a
4-6 pies cu.. por kWh.
Es fácil ver que el mismo equipo de esta invención
también disminuye el contenido de dióxido de carbono. De hecho, CO2
es formado quemando a CO y O, así proviniendo de una reacción química
secundaria en el plasma de arco después de creación de la COMPAÑÍA Pero la
reacción última es provocada exactamente por el arco inmóvil dentro del plasma.
Por lo tanto, el retiro del arco del plasma después de su formación vía la
rotación rápida del ánodo en el borde cilíndrico del cátodo mientras el líquido
es inmóvil implica una disminución del contenido de CO2 debido a la
disminución de la ignición de CO y O.
La experimentación extensa ha establecido que una
rotación de 100 r.p.m del ánodo sobre el borde del cátodo cilíndrico del radio
un pie disminuye el contenido del dióxido de carbono en el gas combustible al
menos a la mitad, así permitiendo a una ventaja ambiental significativa. La
disminución del contenido de CO2 también implica un aumento de la
eficacia, o bien definida como el contenido de energía del gas producido por
hora (Unidad térmica británica/hora) dividida en la verdadera energía eléctrica
absorbida por hora (kWh). De hecho, CO2 es un gas no combustible,
así no teniendo ningún contenido de Unidad térmica británica significativo. Es
evidente entonces que, ya que el contenido de carbón total en el gas permanece
el mismo, la disminución de CO2 no combustible es sustituida en el
gas por un aumento correspondiente del combustible CO con el mismo contenido de
carbón, a la baja del aumento del contenido de energía del gas para el mismo
volumen de producción de invenciones preexistentes y para el mismo verdadero
poder absorbido.
En cuanto a Fig.3, entre varias alternativas posibles,
una encarnación preferida de esta invención para el volumen alto la producción
industrial de un gas combustible de arcos submarinos con aproximadamente 100
verdadera energía eléctrica Kwh esencialmente comprende:
A) Una cámara de reactor incluida 56 de las dimensiones
de 4 pies de alto aproximadas, 3 pies de ancho y 3 pies de largo fabricado de
hojas de acero u otro metal de aproximadamente 1/4 grosor de pulgada,
comprendiendo en su interior los electrodos para la creación del arco y
teniendo algunos medios para la salida del gas producido en su interior así
como algunos medios para el acceso rápido o revisión de los electrodos internos;
B) El relleno de cámara dicha con un líquido que
generalmente consiste en agua y/o agua saturado con sustancias solubles agua
ricas de carbón;
C) Uno o varios ánodos que consisten en varas de
aproximadamente 1 pulgada en diámetro y aproximadamente 2 pulgadas en longitud
hecha de Tungsteno u otra temperatura resistente conductor;
D) Uno o varios cátodos de carbón formados cilíndricos
con esencialmente el mismo grosor que aquel de los ánodos y con radio y
longitud seleccionada para la duración deseada;
E) Electromecánico significa para la rotación de la vara
de ánodo principal sabia en el borde del cátodo cilíndrico, o la rotación del
borde del cátodo cilíndrico en una vara de ánodo inmóvil, o la rotación
simultánea de ambos;
F) Automatización para la iniciación del arco y su
mantenimiento vía el progreso automático del cátodo de carbón, y/o la vara de
ánodo y/o ambos, de tal modo de mantener constante el hueco de arco 58.
G) Cerrojos del cátodo de carbón
cilíndrico para permitir su reemplazo rápido; varias medidas para la escucha
remota de la unidad de poder, gas combustible, líquido y electrodos; tanque
para el almacenamiento del gas otros artículos producidos y diversos.
Una versión mejorada de la susodicha encarnación es concebida para reducir
al mínimo la rotación del líquido debido a la rastra debido a la rotación
sumergida del ánodo, con la vuelta consiguiente al carácter inmóvil del plasma
54 y el arco, pérdida consiguiente de eficacia y aumento del contenido de CO2
por los motivos indicados encima.
En cuanto a Fig.4, y entre una variedad de encarnaciones, este objetivo
puede ser conseguido formando el ánodo rotativo en la forma de un ala con la
resistencia de rastra posible mínima haciendo girar dentro del líquido, y por
insertar en el interior de los paneles de cámara de reactor incluidos
fabricados del metal u otro material fuerte con el grosor aproximado de la
pulgada 1/8, los paneles colocados no en el contacto con aún cerca del cátodo y
el ánodo en un radialmente distribuido con respecto al eje de simetría
cilíndrico del equipo y colocó tanto dentro como fuera del cátodo cilíndrico
dicho. Los paneles últimos realizan la función evidente de reducir al mínimo el
movimiento rotatorio de líquido dicho debido de arrastrar creado por la
rotación sumergida del ánodo.
La operación remota del equipo es esencialmente como sigue:
1) El equipo es encendido con la corriente eléctrica
automáticamente puesta a mínimo, la vara de ánodo que automáticamente inicia su
rotación en el borde del cátodo cilíndrico, y el arco siendo abierto;
2) La automatización disminuye la distancia entre ánodo y
cátodo hasta que el arco sea iniciado, mientras los amperios son liberados
automáticamente al valor deseado por cada uno dado Kwh, y la distancia de hueco
es automáticamente guardada al valor óptimo del líquido seleccionado y Kwh vía
sensores mecánicos y/o ópticos y/o eléctricos;
3) El susodicho equipo produce el gas
combustible bajo la presión dentro del buque metálico, que es transferido
entonces al tanque de almacenamiento vía la diferencia de presión o una bomba;
la producción de gas combustible dicho entonces sigue automáticamente hasta el
consumo completo del cátodo de carbón cilíndrico dicho.
En cuanto a la manera de uso y la operación de la invención
presente, el mismo debería ser aparente de la susodicha descripción. En
consecuencia, ninguna discusión adicional acerca de la manera de uso y
operación será proporcionada.
Con respecto a la susodicha descripción entonces, debe
ser realizado que las relaciones dimensionales óptimas para las partes de la
invención, para incluir variaciones en tamaño, materiales, forma, forma,
función y manera de operación, asamblea y usar, son juzgadas fácilmente
aparentes y obvias hacia un experto en el arte, y todas las relaciones
equivalentes a aquellos ilustrados en los dibujos y describieron en la
especificación son queridos para ser cercado por la invención presente.
Por lo tanto, el anterior es considerado como
ilustrativo sólo de los principios de la invención. Adelante, ya que las
numerosas modificaciones y los cambios ocurrirán fácilmente a aquellos expertos
en el arte, no se desea para limitar la invención con la construcción exacta y
operación mostrada y descrita, y en consecuencia, todas las modificaciones
convenientes y los equivalentes pueden ser recurridos a, cayéndose dentro del
ámbito de la invención.
Patente Aplicación US 2006/060464 23 de marzo 2006 Inventor: Chak Chang
UN MÉTODO Y APARATO PARA
GENERAR PLASMA EN UN FLUIDO
Esta aplicación evidente es para el sistema más
extraño que produce una descarga plasma en temperatura ambiente y presión
ambiental, usando voltajes tan bajo como 350 voltios y corrientes tan bajo como
50 milliamps y entre otras cosas, es capaz de promover la producción de
productos farmacéuticos, producción de nano-partículas, la extracción de
metales de líquidos, esterilización de temperaturas baja del alimento líquido,
uso en industrias papeleras para descontaminar la descarga de aguas residuales,
la fragmentación o de-lignifications de la celulosa; el retiro de olor de
descargar líquido en los ramos de la alimentación, y el tratamiento de aguas
residuales fluidas. Esto es también un método de producir el gas de hidrógeno
en el coste bajo.
EXTRACTO
Un método y aparato para generar plasma en un
fluido. Los 3 fluidos son colocados en un baño 2 tener un par de electrodos
espaciados 4, 6 formación de un cátodo y un ánodo. Una corriente de burbujas es
introducida o generada dentro del fluido adyacente al cátodo. Una diferencia de potencial es aplicada a
través del cátodo y ánodo tal que una descarga de brillo es formada en la
región de burbuja y un plasma de moléculas de gas ionizadas es formado dentro
de las burbujas. El plasma puede ser usado entonces en electrólisis, producción
de gas, tratamiento de aguas residuales o esterilización, extracción mineral,
la producción de nanoparticles o realce material. El método puede ser realizado
en presión atmosférica y temperatura ambiente. Los electrodos pueden llevar
medios de atrapar las burbujas en la proximidad cercana. Las particiones pueden
estar presentes entre los electrodos.
DESCRIPCIÓN
La invención está relacionada con la provisión y
utilización de un plasma formado en un fluido, y en particular a la provisión y
utilidad de un plasma formado dentro de burbujas contenidas en un medio acuoso.
FONDO
El plasma es un gas eléctricamente propicio que
contiene partículas muy reactivas como radicales, átomos, electrones plasma,
iones y otros por el estilo. Por ejemplo el plasma puede ser formado cuando los
átomos de un gas están excitados a niveles de energía altos por lo cual los
átomos de gas pierden el asimiento de algunos de sus electrones y hacerse
ionizados para producir el plasma.
El plasma termal, incluso el arco plasma es
conocido. Sin embargo el arco plasma tiene que ver con el consumo de poder
alto, la erosión rápida de electrodos cuando usado en la electrólisis, la
necesidad de catalizadores y pérdida de gran energía debido a las temperaturas altas
asociadas.
Claramente por lo tanto, sería ventajoso si un
plasma no termal pudiera ser ideado. Este permitiría al plasma ser usado para
varias aplicaciones para las cuales el plasma es útil sin las desventajas
asociadas con la utilización de un arco plasma de temperaturas alto.
RESUMEN DE LA INVENCIÓN
Según un primer aspecto de la invención presente,
allí es proporcionado un método para generar el plasma en un fluido,
comprendiendo los pasos de proporcionar un fluido, introduciendo y/o generando
una o varias cámaras de gas o burbujas dentro del fluido, por lo cual las
cámaras o las burbujas están contenidas por el fluido, y trato del fluido tal
que un plasma es generado dentro de las cámaras o burbujas.
El fluido puede ser un líquido que está contenido
dentro de medios de contención líquidos.
El candidato ha descubierto que un plasma puede
ser generado relativamente fácilmente dentro de burbujas dentro de un medio
acuoso. Esta disolución de causas plasma de moléculas y/o átomos que pueden ser
tratados entonces y/o reaccionaron para obtener productos de reacción
beneficiosos y/o moléculas y/o átomos.
El contenedor líquido puede estar abierto a la
atmósfera y el proceso puede ser por lo tanto realizado en la presión
considerablemente atmosférica. O bien el contenedor puede ser colocado dentro
de una cámara de reacción sellada, p.ej bajo el vacío parcial. Esta reducción
de la presión puede reducir la energía requerida conseguir una descarga de
brillo dentro de las burbujas que pasan sobre un cátodo.
Importantemente no se requiere que el proceso sea
realizado en un vacío.
El plasma puede ser formado, por ejemplo,
aplicando una diferencia de potencial a través de electrodos que son sumergidos
en el líquido.
Para pasar la electricidad del potencial suficiente
entre dos electrodos, la barrera dieléctrica asociada con la superficie de
burbuja/cámara se estropea, con la formación de acompañamiento de una descarga
de brillo y plasma dentro de las burbujas de gas o cámaras. Este permite a
formación plasma ser efectuado en voltajes muy bajos, corrientes, de
temperaturas y presión, comparado con métodos conocidos de la formación plasma.
Por ejemplo, los voltajes típicos y las corrientes
asociadas con el arco plasma están en la región de 5 KV y 200 un respectivamente,
mientras en la invención presente, un plasma puede ser proveído de un voltaje
tan bajo como 350 V y una corriente tan bajo como 50 mA.
La formación de una región de descarga de brillo
adyacente dicho un electrodo es causada por una avería dieléctrica en las
burbujas que rodean el electrodo. Las burbujas tienen una conductividad
eléctrica baja y por lo tanto hay una caída de voltaje grande entre los
electrodos a través de esta región de burbuja. Esta caída de voltaje explica
una porción grande de la caída de voltaje total a través de los electrodos. El
plasma es generado dentro de las burbujas contenidas dentro del electrólito. El
electrólito líquido actúa como la contención para el plasma dentro de las
burbujas.
Cuando la descarga plasma ocurre, cualquier vapor
agua dentro de las burbujas experimentará la disolución plasma donde H+, OH-, O-, H, H3, y otros
oxidative, reductive y especies de radicales son formados. La formación de
especies plasma cargadas también dependerá por supuesto de la composición
química del electrólito.
En la invención presente, el voltaje necesario
para la generación plasma es mucho inferior que la descarga de brillo plasma
generada bajo el gas sólo condiciona. Por ejemplo los experimentos se han
manifestado aquel plasma comienza a ocurrir en voltajes tan bajo como 350 V y
el voltaje máximo requerido no debería exceder 3,000 V. Esta exigencia está
basada en una densidad corriente de 1 a 3 Amp/cm2 que puede ser conseguido en el punto de
descarga por lo cual la entrada corriente se extiende de 50 mA a
aproximadamente 900 mA.
El plasma puede ser creado, según la invención
presente, en una manera estable con un voltaje bajo y suministro corriente, que
conduce a una economía en el consumo de poder.
Las burbujas pueden contener materiales de
precursor que provienen en el fluido, que es preferentemente un líquido, más
preferentemente siendo un electrólito acuoso. Este material puede haber sido
transferido del líquido a las burbujas por difusión o evaporación.
O bien el precursor puede ser presentado
directamente en las burbujas desde fuera del sistema.
El paso de generar burbujas dentro del medio
acuoso puede ser llevado a cabo por uno o varios de lo siguiente: electrólisis,
ebullition, cavitations ultrasónico, entrainment, dispersar, reacción química,
disolución por electrones y colisiones de ión o calefacción local o ebullition,
atentado hidráulico, ondas ultrasónicas, calefacción de láser, o reacción
electroquímica, calefacción de electrodo, liberación de gases atrapados en el líquido,
y gases por fuera introducidos o una combinación de ellos.
Burbujas de electrólisis pueden ser generadas por
el electrodo a consecuencia de las diferencias de potencial aplicadas a través
de ellos, p.ej burbujas de hidrógeno liberadas por el cátodo o burbujas de
oxígeno liberadas por el ánodo. Las burbujas de Ebullition pueden ser generadas
por la calefacción eléctrica en la región de los electrodos. Las burbujas
pueden ser generadas por la calefacción eléctrica directa o calentándose en la
proximidad al electrodo por un alambre móvil o rejilla. La calefacción de
microonda y la calefacción de lásers de utilización también pueden ser usadas
para generar burbujas de ebullition.
Burbujas de Cavitation pueden ser generadas usando
un generador de burbuja ultrasónico o un avión a reacción de fluido o un avión
a reacción de una mezcla de gas y líquido inyectado en el electrólito en la
proximidad al electrodo. Las burbujas de Cavitation también pueden ser
generadas por el flujo hidrodinámico del electrólito en la proximidad al
electrodo. Dispersar de gas en la proximidad al electrodo también puede ser
usado para generar burbujas.
Burbujas también pueden ser generadas por una
reacción química que desarrolla el gas como un producto de reacción. Típicamente
tales reacciones implican la descomposición termal de compuestos en el
electrólito o reacciones basadas ácidas en el electrólito. Las burbujas también
pueden ser formadas en el electrólito añadiéndole un frother.
Típicamente la generación de burbujas forma una
vaina de burbuja alrededor de un electrodo. La vaina de burbuja puede tener un
grosor de algo de unos nanometres para decir, 50 milímetros. Típicamente la
vaina de burbuja puede tener un grosor de 1 mm a 5 mm. Adelante, debería ser
entendido que las burbujas pueden no ser homogéneas en todas partes de la
vaina.
Gas o el vapor se formaron externo al contenedor
puede ser bombeado o hecho volar en el medio acuoso cerca del cátodo.
Así la composición del plasma que es generado
dentro de las burbujas puede ser adaptada para satisfacer la aplicación a la
cual el plasma está siendo puesto y las burbujas pueden ser o generadas dentro
del líquido de componentes dentro del líquido o introducidas en el líquido
desde fuera de los medios de contención..
También puede pensarse que la espuma líquida es
burbujas o cámaras de gas para los objetivos de la invención presente. Este es
una dispersión muy concentrada de gas dentro de una película delgada continua
que interconecta de líquido. El volumen de gas puede alcanzar hasta 80 % de un
área contenida. El gas generado dentro de o introducido en el reactor por fuera
también puede ser encapsulado dentro de un agente espumante para permitirlo
someterse al tratamiento de descarga plasma.
También se considera gases atrapados dentro de una
niebla líquida gruesa en un espacio encajonado para ser burbujas de gas que
contienen, que contienen los gases, y vapores líquidos que proporcionan la
condición para la generación de plasma no termal. El líquido puede contribuir
uno o varios materiales de la fuente para la disolución durante la descarga
plasma.
En práctica, burbujas de gas que evolucionan cerca
y shrouding un electrodo en un proceso de electrólisis crea una barrera
dieléctrica que previene y hace más lento el flujo de corriente. Al mismo
tiempo el gas disuelto o las burbujas micro se extienden y se difunden en el
volumen líquido que así crea un porcentaje alto de fracciones vacías (burbujas
de gas micro) que por su parte aumentan la resistencia eléctrica por lo cual el
voltaje a través del medio líquido es levantado. Cuando el voltaje ha aumentado
suficientemente, el gas atrapado dentro de las burbujas se somete a la
transformación de plasma de no equilibrio. En este punto, la avería dieléctrica
ocurre permitiendo a la reanudación del flujo corriente por la vaina de
burbujas o capa de bache.
Cualquier molécula agua y átomos que rayan el
interfaz de gas y líquido de una cáscara de burbuja también serán sujetados a
la influencia del plasma para producir H y AH - y otras especies radicales. Algunos
de estos átomos neutralizados y moléculas transportarán en las burbujas de gas
como el gas adicional que aumenta el tamaño de la burbuja. Como tal las
burbujas recogen más vapores líquidos antes de una siguiente sucesión de la
descarga plasma. Tal ciclo de tal descarga reiterativa puede ocurrir en una
fracción de un segundo a varios segundos según arreglar del electrodo y reactor.
El paso de generar burbujas dentro del medio
acuoso puede incluir la adición de un agente espumante al medio acuoso tal que
las burbujas son formadas dentro de la espuma. Las burbujas de espuma son
encajonadas por un medio acuoso que es eléctricamente propicio. Las burbujas de
espuma pueden variar extensamente en el tamaño abajo a una fracción de un
milímetro.
El paso de generar burbujas puede incluir la
formación de una niebla de aerosol. El gas dentro de la niebla de aerosol
ampliamente define burbujas en el sentido que hay volúmenes de gas entre
gotitas líquidas. Estas burbujas en la forma de espacios entre la función de
gotas líquida de un modo similar a burbujas convencionales dentro de un líquido
y un plasma son formadas en este gas del mismo modo como descrito encima.
Una ventaja de espuma y niebla de aerosol consiste
en que esto asegura la mezcla buena de componentes gaseosos dentro de la niebla
y espuma. El plasma es generado en las burbujas de la espuma y niebla de
aerosol del mismo modo que ellos son formados en un líquido acuoso, p.ej
pasando la corriente eléctrica entre electrodos espaciados dentro de la espuma
o niebla.
El paso de formar una descarga de brillo en la
región de burbuja puede ser conseguido aumentando la diferencia de potencial a
través de los electrodos encima de un cierto punto de umbral.
A la formación de una descarga de brillo y generación
de plasma dentro de las burbujas puede asistirle un suministro de energía
pulsado o estable, un campo de magnetron, radiación ultrasónica, un filamento
caliente capaz de emisión de electrones, radiación de láser, radiación de radio
o radiación microondas. A las exigencias de energía también puede asistirles
una combinación de cualesquiera dos o más de los susodichos rasgos. Estos
factores pueden tener el efecto de bajar la entrada de energía requerida
alcanzar la diferencia de potencial de umbral en la cual la descarga de brillo
es formada.
En procesos electroquímicos convencionales las
burbujas son consideradas como indeseables. Los esfuerzos por lo tanto
concertados son hechos para evitar la generación de burbujas durante la
operación de células electroquímicas. Por el contraste el proceso de la
invención corriente deliberadamente cría la formación de burbujas y utiliza
burbujas en la proximidad al electrodo como un rasgo esencial de la invención. La
vaina de burbuja que rodea el electrodo es esencial al establecimiento de una
región plasma que entonces da ocasión a la deposición plasma en el artículo.
Así el plasma es formado dentro de burbujas y las
moléculas y/o átomos que son ionizados son rodeados por el líquido que con
eficacia proporciona una estructura de contención dentro de la cual el plasma
está contenido. El líquido por su parte generalmente se abre a la atmósfera.
La descarga de brillo plasma puede ser justamente
fácilmente llevada a cabo dentro de la célula porque la vaina de burbujas tiene
el efecto de hacer que una proporción sustancial de la caída de voltaje
ocurriera a través de la vaina de burbuja. Es concentrado en este área más bien
que una gota lineal a través del espacio de electrodo. Este proporciona la
fuerza impulsora para generar la descarga de brillo plasma y desde allí la
deposición de las especies iónicas.
El precio eléctrico es preferentemente aplicado en
pulsos, ya que este permite la producción plasma en voltajes inferiores.
El fluido es preferentemente un electrólito
líquido, por ejemplo un medio acuoso, por lo cual en una encarnación preferida,
el medio es agua.
El electrólito puede comprender un líquido de
portador y / o una fuente o el precursor del material para ser ionizado por el
plasma.
Cuando el líquido es agua, alegó que las
partículas plasma incluyen especies como AH radicales, O- y H+, -OH, O2 y O3, que reaccionará
con el líquido circundante.
Destilado se conoce agua ser el dieléctrico y no
propicio. Es sin embargo cuando agua contiene impurezas como minerales
disueltos, sales y coloides de partículas, por lo cual agua se hace propicio,
aquella ionización y electrólisis pueden ocurrir.
El método puede incluir adelante la adición de un
aditivo, como una conductividad ácida o alcalina que realza al agente, al medio
acuoso para realzar esta conductividad eléctrica como sales orgánicas o sales
inorgánicas, p.ej. KCl, MgCl2, NaOH, Na2CO3, K2CO3, H2SO4, HCl.
El método puede incluir la adición de un agente
tensoactivo al medio acuoso para bajar la tensión superficial del medio y
realzar la formación de burbujas, p.ej estabilizar la formación de burbuja.
El electrólito puede incluir adelante aditivos en
la forma de catalizadores para aumentar la reacción de moléculas y/o átomos
producidos en el plasma, aditivos para asistir a la formación de burbujas, y
aditivos para almacenar el pH en un buffer.
El método puede incluir adelante la refrigeración
del electrólito para quitar el calor de exceso generado por la reacción plasma
y regulación de la concentración de uno o varios componentes dentro del
electrólito.
La refrigeración puede comprender el electrólito
de dibujo del baño que lo bombea por un intercambiador de calor, y luego
devolviéndolo al baño.
La creación plasma, según la invención presente
puede ser efectuada en ausencia de condiciones extremas, por ejemplo el plasma
según la invención presente puede ser proveen bajo la presión atmosférica y en
la temperatura ambiente.
Durante la producción plasma según la invención
presente, una cubierta de burbujas preferentemente aumenta y se asfixia
alrededor de al menos uno de los electrodos, por lo cual el precio eléctrico
aumenta en la cubierta de burbuja que así crea una barrera dieléctrica que
impide el flujo corriente, por lo cual la resistencia eléctrica en el medio
fluido aumenta de modo que el voltaje por el medio sea levantado a un grado tal
que el gas dentro de las burbujas está excitado a un nivel de energía en el
cual un plasma es producido.
El método según la invención presente
preferentemente comprende el paso adicional de exponer el plasma a un material,
que en el contacto con el plasma se somete a un cambio químico y/o físico.
Por ejemplo el plasma puede ser usado para causar
la disolución de compuestos tóxicos y luego dividir los compuestos y/o hacer
que ellos se sometan a reacciones que conducen a productos de reacción
inofensivos.
El plasma produjo según la invención presente, que
se mencionará como el plasma 'bajo líquido' tiene las mismas propiedades
físicas y químicas que el plasma producido según métodos conocidos y en
consecuencia también tiene la utilidad de tal plasma.
El plasma bajo líquido según la invención presente
puede crear una condición catalítica activa que facilita la interacción de gas
y líquida. Como tal, el plasma según la invención presente, puede promover
cualquier reacción que ocurre en un medio líquido, reacciones por ejemplo
químicas, la producción de productos farmacéuticos, la producción de
nano-partículas, la extracción de metales del líquido, la esterilización de
temperaturas baja del alimento líquido, uso en industrias papeleras para
descontaminar la descarga de aguas residuales, la fragmentación o
de-lignifications de la celulosa; el retiro de olor de descargar líquido en los
ramos de la alimentación, y el tratamiento de aguas residuales fluidas. El
material puede ser por medios químicos modificado por medios que comprenden uno
o varios de lo siguiente: la ionización, la reducción, la oxidación, la
asociación, la disolución, libera la adición/retiro radical, por lo cual,
opcionalmente, después de modificación química, el material es quitado.
La invención puede ser usada para abordar
problemas existentes. Por ejemplo, agua que ha sido usado en procesos
industriales o usado de algún otro modo tiene que ser tratado para quitar
componentes dañosos antes de que sea devuelto para basar agua. Este es
típicamente conseguido reaccionando los componentes dañosos con otros
componentes químicos introducidos en el agua para formar productos
relativamente inocuos. Muchos componentes indeseables son tratados justamente
con eficacia de esta manera.
Sin embargo algunos componentes dañosos dentro de
agua no son capaces de ser tratados en esta manera. Este plantea un problema
como estos componentes dañosos, p.ej contaminantes, necesidad para ser quitada
del agua antes de que sea devuelto para basar agua. Un modo conocido de tratar
algunos de estos componentes es usar un proceso de arco eléctrico para dividir
estos productos químicos tóxicos. Sin embargo un proceso de arco eléctrico
requiere una cantidad sustancial de la energía de formar un arco entre
electrodos dentro del líquido y es por lo tanto costoso. Además el número de
productos químicos que son capaces de ser tratados de esta manera es limitado. Una
limitación adicional de estos procesos es que ellos a menudo causan el consumo
rápido y la degradación del material de electrodo. El candidato cree que este
agua podría ser mejor tratado por el método de esta invención.
Además, el método de arco eléctrico de
proporcionar plasma, aplica una alta tensión a través de electrodos
estrechamente espaciados que causan la ruptura abajo y la ionización de
moléculas, y luego una oleada de la corriente eléctrica entre los electrodos.
Adelante, muchos metales o el mineral ocurren
naturalmente en la tierra en la forma de menas como óxidos minerales. Los
minerales tienen que ser reducidos a minerales útiles. Típicamente la reducción
es realizada usando pyrometallurgical técnicas, p.ej como son usados en
caloríferos de arco eléctricos. Estos tratamientos son muy agresivos y utilizan
cantidades enormes de la energía eléctrica. Claramente sería ventajoso si un
más aerodinamizado más simple y más energía método eficiente de reducir un
óxido mineral a un mineral pudieran ser ideados. El candidato cree que este
podría ser hecho por el método de esta invención.
Aún adelante, la generación de energía eléctrica
con células de combustible es vista como una nueva área emocionante de la
tecnología. Tales células de combustible utilizan el hidrógeno como un
combustible. En consecuencia se requiere una fuente relativamente barata de
este hidrógeno como un combustible. Actualmente el hidrógeno es producido por
células solares. Sin embargo la invención presente podría ser usada para
proporcionar tal fuente de hidrógeno.
En una forma de la invención corriente, los
compuestos indeseables pueden ser depositados en un electrodo, p.ej el cátodo,
como una capa o capa. El compuesto puede ser quitado entonces del líquido por
simplemente quitándolo del medio acuoso.
En otra forma, el componente indeseable puede ser
reaccionado con un compuesto químico, p.ej dentro del plasma, formar un
compuesto sólido, p.ej una sal en la forma de un precipitado, que coloca del
medio acuoso y puede ser quitado entonces del medio acuoso.
Típicamente el componente indeseable será tóxico a
animales o dañoso al ambiente. Sin embargo los componentes que son indeseables
de otros modos también son incluidos dentro del ámbito de la invención.
El candidato preve que este será en particular
útil para el retiro de metales pesados dañosos de la basura agua. También será
probablemente útil para el tratamiento de gases contaminados. Tales gases serán
introducidos en el medio acuoso de tal modo que ellos forman la parte de las
burbujas que pasan sobre el cátodo y luego son tratan como descrito encima.
Otro ejemplo es la extracción de un mineral, p.ej
un metal, de su óxido metálico, el método incluso: la disolución del óxido
mineral en un medio acuoso y luego sometimiento de ello al método descrito
encima según el primer aspecto de la invención por lo cual un plasma es
generado dentro de burbujas que pasan sobre el cátodo, y el plasma reduce el
óxido mineral al mineral en sí.
El ozono que es formado en el plasma puede ser
reaccionado entonces con el hidrógeno para formar un compuesto inofensivo como
agua. El mineral reducido que es formado en el plasma, p.ej un metal, puede ser
depositado en el cátodo o sea puede ser precipitado como un sólido en el
contenedor.
En caso de agua, hidrógeno y oxígeno producido,
viajes al ánodo y cátodo y son quitados preferentemente entonces. Como tal, el
proceso según la invención presente es un modo económico, simple y eficaz de
producir el hidrógeno.
El hidrógeno producido en esta manera puede ser
usado como el combustible, p.ej en células de combustible para la generación de
electricidad. El candidato cree que el hidrógeno puede ser producido
relativamente económicamente en esta manera. La tecnología de célula de
combustible recibe actualmente un nivel aumentado de la aceptación que busca
una fuente barata del suministro de hidrógeno.
Según otro aspecto de la invención presente, allí
es proporcionado el uso de este plasma 'bajo líquido' en uno o varios de lo
siguiente: tratamientos químicos y/o físicos de materia, electrólisis, producción
de gas, en producción de gas de hidrógeno particular; agua, fluido y/o
tratamiento de aguas residuales; extracción mineral; esterilización de beber
agua y/o alimento líquido, producción de nano-partículas, el realce de
propiedades químicas y físicas materiales.
Según un aspecto relacionado adicional de la
invención presente allí es proporcionado un aparato para proporcionar una
comprensión plasma; un contenedor en el cual un plasma es provideable, burbuja
que atrapa medios, arreglados dentro del contenedor, para atrapar burbujas de
gas en una posición predeterminada en el contenedor y, medios de creación
plasma, conjuntamente con el contenedor, para crear un plasma del gas dentro de
las burbujas.
Los medios de creación plasma preferentemente comprenden
medios de descarga eléctricos que el más preferentemente comprenden un cátodo
y/o un ánodo.
El aparato, en una encarnación preferida que es
una célula de electrólisis, adelante preferentemente comprende introducción de
burbuja y/o medios generadores, para introducir y/o generar burbujas en el
contenedor.
Además, el aparato preferentemente comprende uno o
varios de lo siguiente: realzar medios para realzar formación plasma y una o
varias particiones no propicias arregló entre los electrodos, por lo cual los
medios que realzan preferentemente comprenden la burbuja que atrapa medios el
más preferentemente asociados con los electrodos y en donde los medios que
realzan también pueden comprender medios de concentración corrientes para
concentrar la corriente eléctrica en una posición predeterminada en el
contenedor que puede tomar la forma de uno o varios canales arreglados por uno
o varios de los electrodos.
Los electrodos pueden tomar cualquier forma
conveniente, por ejemplo los electrodos pueden ser tan proarchivados para
entrampar/atraer burbujas, a fin de ayudar a burbujas de gas creadas o
introducido en el electrodo que descarga a formar una barrera dieléctrica por
la cual el voltaje puede ser levantado por lo cual una densidad corriente
conveniente es proporcionada directamente por la entrada alta de corriente o
pasivamente creado por un arreglo de concentración corriente, por ejemplo,
conduciendo la corriente por pinchazos en los electrodos o reduciendo el área
de superficie de descarga de los electrodos por lo cual en el caso último, los
electrodos pueden tomar la forma de alfileres, alambres, varas y otros por el
estilo.
Por ejemplo, el cátodo puede ser formado por un
tubo hueco con agujeros perforados allí, p.ej pequeños agujeros perforados. Los
agujeros permiten que burbujas introducidas en el tubo pasen del tubo en el
medio acuoso. O bien un cátodo puede ser hecho de la tela metálica o tener una
superficie puesta áspero, p.ej animar el accesorio de burbujas además a hacer
más lento el movimiento de las burbujas.
En una encarnación hay una pluralidad de cátodos
espaciados el uno aparte del otro y en la paralela el uno con el otro, y un
ánodo parecido a una vara solo, p.ej centralmente colocado con relación al
cátodo.
El otro electrodo (no descargando) preferentemente
tiene un área superficial más grande tal que el electrodo que descarga.
El electrodo que descarga puede ser o el cátodo o
el ánodo según la necesidad de aplicación.
En un reactor experimental la membrana que se
separa, partición no propicia, era el nilón que limpia la tela que tiene una
matriz de 0.5 mm de espesor apretada. Esta membrana semipermeable es capaz de
resistir al paso de oxígeno e iones de hidrógeno por ello en el medio acuoso,
intermedio los ánodos y cátodos así para mantener la separación de oxígeno e
hidrógeno producido en el plasma.
El más preferentemente, el aparato según la
invención presente es una célula electrolítica.
Un problema conocido con la realización de la
electrólisis es que cualquier gas/burbuja aumenta en la célula electrolítica
crea una barrera al flujo de corriente por el electrólito, así impidiendo la
electrólisis, que aumentan en la resistencia por su parte hace subir el voltaje
requerido. Como tal, las células electrolíticas requieren mucha energía y son a
menudo muy grandes a fin de efectuar la dispersión de tal gas/burbujas. Sin
embargo la invención presente activamente promueve tal burbuja aumentan, a fin
de efectuar la creación plasma que los inventores han mostrado es eficaz en la
realización de la electrólisis.
DESCRIPCIÓN DETALLADA DE ENCARNACIONES
PREFERIDAS DE LA INVENCIÓN
Un plasma formado en un fluido de acuerdo con esta invención puede manifestarse en una variedad de formas. Será conveniente proporcionar una descripción detallada de encarnaciones de la invención en cuanto a los dibujos de acompañamiento. El objetivo de proporcionar esta descripción detallada es instruir a personas que tienen un interés a la materia de la invención como poner la invención en práctica. Debe ser claramente entendido sin embargo que la naturaleza específica de esta descripción detallada no reemplaza la generalidad de las declaraciones precedentes. En los dibujos:

Fig.1 es una vista
delantera seccional esquemática del aparato para realizar un método de acuerdo
con la invención.

Fig.2 es una vista delantera seccional
esquemática de una variación en el aparato de Fig.1.

Fig.3 es una vista
delantera seccional esquemática de un aparato de acuerdo con la invención
conveniente para producir el gas de hidrógeno.

Fig.4 es una vista
delantera seccional esquemática de un reactor tubular que realiza un método de
acuerdo con otra encarnación de la invención.

Fig.5 es un organigrama esquemático del aparato
en la forma de una célula para realizar la invención.

Fig.6 es una vista esquemática de un baño para
la célula de Fig.5 que tiene un generador ultrasónico para generar burbujas.

Fig.7 es un gráfico esquemático de corriente
contra el voltaje en una célula electrolítica.

Fig.8 muestra la
formación inicial de una vaina de burbuja alrededor del cátodo debido a la
aplicación de voltaje a través de los electrodos.

Fig.9 muestra la vaina de burbuja alrededor del
cátodo durante la descarga de brillo estable dentro de la célula, y
Figs.10-53 refiérase a encarnaciones adicionales y
resultados experimentales en respeto de la invención presente.
La invención presente está relacionada con la
producción de plasma no termal contenido en un líquido generando la descarga de
corona y o la descarga de plasma de brillo dentro de las burbujas o presente de
baches en el líquido.
Para pasar la electricidad del potencial
suficiente por el líquido, la avería eléctrica de la barrera de burbuja
dieléctrica causa la formación de la descarga plasma dentro de las burbujas de
gas o mete en el bolsillo el presente en el líquido. En la mayor parte de casos
la descarga de brillo ocurre cerca de los electrodos, pero de vez en cuando
brillar la descarga también es observada lejos del electrodo.
Las burbujas pueden ser producidas cualquiera por
electrólisis, reacción electroquímica, la calefacción de electrodos, liberación
de gases atrapados en el líquido, cavitations ultrasónico, calefacción de
láser, y gases por fuera introducidos.
Las burbujas producidas por la electrólisis de
agua contienen el gas de hidrógeno en el cátodo y gas de oxígeno en el ánodo. Tales
burbujas también pueden contener otros vapores químicos que provienen del
electrólito o aditivos.
El líquido sirve como un electrólito que
proporciona la conductividad de la electricidad, el material de la fuente del
cual los gases y el vapor son producidos para la disolución plasma para
formarse, por ejemplo, reducción y oxidación, radicales y especies neutras. El
líquido también proporciona un ambiente químico catalítico activo para formar
nuevos compuestos. Esto también sirve como la contención de gases en la forma
de burbujas o baches en los cuales la descarga plasma no termal ocurre.
En práctica, desarrollo de burbujas de gas y
shrouding los electrodos durante la electrólisis crean una barrera dieléctrica
que inhibe el flujo de corriente.
Al mismo tiempo el gas disuelto o las burbujas
micro se extienden y se difunden en el volumen líquido crean un porcentaje alto
de fracciones vacías (burbujas de gas micro) que también aumentan la
resistencia eléctrica y tan levantan el voltaje a través del medio líquido.
Cuando el voltaje entre dos electrodos alcanza un
nivel crítico, el gas atrapado dentro de las burbujas se somete a la
transformación de plasma de no equilibrio. Este también es conocido como la
avería eléctrica que permite la reanudación del flujo corriente por la vaina de
burbuja o capa de bache. En caso de la electrólisis agua, la producción de
hidrógeno continuará entonces.
Durante la descarga plasma, la emisión ligera
puede ser observada en las burbujas en una manera esporádica o estable en
destellos cortos y continuos cerca de la superficie de los electrodos y en el
medio líquido.
Los puntos ligeros continuos también pueden ser
observados en áreas distanciadas de los electrodos donde sospechado las
pequeñas burbujas de aire son atrapadas y aún permanecen bajo la influencia del
campo eléctrico fuerte.
La temperatura en el electrólito cerca de los
electrodos ha sido medida para estar en la región de 50OC a
aproximadamente 90OC con un experimento que corre en agua durante 30
minutos, que indica que el plasma es el plasma no termal.
La variación de temperaturas puede ser bajo la
inflluencia de geometría de electrodo, concentración de electrólito, el nivel
de voltaje de inicio y densidad corriente para la descarga de brillo. La
temperatura medida directamente sobre el electrodo que descarga puede alcanzar
200OC durante reforma de metanol por ejemplo.
Las configuraciones de electrodos, tamaño,
espaciado, capa de barrera dieléctrica, temperatura de electrólito, densidad
corriente, voltaje y geometría de reactor son factores que influyen en la
formación plasma.
Una estructura especial y el arreglo de retener
burbujas de gas o de gas cerca de los electrodos proporcionan circunstancias
favorables para la formación lista de una descarga de brillo plasma estable y
cíclica con voltaje inferior y entrada corriente.
Las configuraciones de electrodo pueden estar en
formas siguientes: platee para platear, platear al plato fijado, el dieléctrico
cubrió el plato para platear o plato fijado o ambos, tela metálica para
platear, tela metálica a la tela metálica o a plato perforado, alambre o grupos
de alambres en tubo de cilindro perforado, y tubo en el tubo.
El material de electrodo puede ser la esponja
electrodo metálico poroso, el electrodo cubrió del panal no - materiales
propicios y filtro de cerámica poroso para atrincherar el gas o la utilización
del plato no propicio con agujeros taladrados y trampas de gas que retienen
burbujas de gas y concentran la densidad corriente al lado de la superficie de
electrodo.
En general que guarda las burbujas cerca de la
superficie de los electrodos también puede ser conseguido atando un colchón de
espuma de nilón no propicio poroso y/o una losa de cerámica de panal o porosa
del grosor conveniente, de modo que la movilidad de las burbujas sea hecha más
lenta y al mismo tiempo el conducto para el flujo corriente es estrechado por
un efecto de sombreado de los materiales dieléctricos que por su parte levanta
la densidad corriente en la localidad.
Para las mismas cuentas de cristal de razón,
cuentas plásticas y cuentas de material catalítico es decir. TiO2, el grafito
del tamaño conveniente puede ser colocado entre los electrodos a fin de hacer
más lento el flujo de burbujas.
Un no propicio, el calor y el electrodo de
corrosión que cubre el material, estructurado para retener y atrapar burbujas
de gas que también concentra la densidad corriente por pequeñas aperturas
arregladas por ello proporcionando una superficie de electrodo expuesta
adecuada para electroquímico y reacciones de electrólisis, mejoran la
generación de reacciones cíclicas estables y cortas descarga plasma bajo
líquido.
Capas múltiples de la malla inoxidable muy fina,
intercalada entre dos platos de tapa plásticos con pequeños agujeros
perforados, han producido un plasma de brillo estable. El espacio vacío creado
por la tela metálica acodada proporciona una trampa para burbujas de aire así
como ampliación de la superficie de contacto para electroquímico y reacción de
electrólisis.
En un experimento tanto electrodos verticales o
horizontales fueron cubiertos como unidos con materiales no propicios
(plástico) con perforaciones decoradas para atrapar burbujas de gas al mismo
tiempo teniendo el contacto eléctrico en cuenta de los electrodos por las
perforaciones.
La superficie de contacto de electrodo fue
ampliada debajo de proteger para aumentar la producción de gas durante
electrólisis o calefacción. El flujo corriente fue concentrado por pinchazos de
1 a 3 mm que conducen al gas atrapado y burbujas, que se sometieron a la
transformación plasma. El plasma cíclico y estable fue observado con un voltaje
de corriente continua de entrada en los límites de 350V a 1900V y corriente en
los límites de 50 mA a 800 mA.
Un diafragma no propicio, que no restringe el
flujo libre de iones y electrólito, es colocado entre dos electrodos de
enfrente para impedir el cruce de burbujas entre dos mitad de células
electrolíticas evita mezclarse de nuevo de los gases que han sido separados por
la electrólisis.
Un reactor puede ser tan estructurado que el
electrólito es capaz de firmar el reactor por la membrana que se separa o
abriendo la forma en el reactor para rellenar la pérdida de electrólito dentro
del reactor incluido.
Hay otras técnicas que pueden ser incorporadas en
la invención propuesta para el realce de la generación plasma como suministro
de energía pulsado, poder de RF, microondas, ondas ultrasónicas, magnetron
campo, y láser. Algunas susodichas técnicas también pueden ser aplicadas en la
forma pulsada.
Cavitations ultrasónico en el líquido (tecnología
sónica) realzará la formación plasma y las reacciones catalíticas que
benefician varias aplicaciones plasma bajo líquido.
El plasma bajo líquido requiere una entrada de
corriente continua o voltaje de corriente alterna en la variedad de 350V hasta
3000V y densidad corriente en los límites de 1 Amperio a 3 Amperio por cm2 en relación con
una variedad grande de medios líquidos. El voltaje específico y la exigencia
corriente para una aplicación dada dependen muchísimo de las propiedades
químicas y físicas de líquido electrolítico así como aquellos factores
mencionados anteriormente.
El método plasma bajo líquido según la invención corriente,
puede funcionar en presión atmosférica y temperatura ambiental. Sin embargo,
una presión externa menos de una atmósfera o sobre una atmósfera con
temperaturas más altas no desalienta la generación de plasma en las burbujas. Una
temperatura más alta en el líquido también significa moléculas de gas más
activas dentro de las burbujas, que pueden beneficiar la formación plasma.
Plasma no termal generado en un líquido según la
invención presente, tiene ventajas sobre tipos conocidos de la descarga plasma,
por ejemplo en el gas, bajo arco plasma agua y poder de pulso descarga
eléctrica, este ser:
Esto requiere que células electrolíticas sólo
simples sean el reactor para realizar tal descarga. Hay un poco de erosión a
los electrodos y la variedad más amplia de materiales de electrodo puede ser
elegida como acero inoxidable, grafito, aluminio y materiales propicios buenos
que son la resistencia a la erosión química. La polaridad del electrodo puede
ser vuelta si es necesario para compensar los perdidos de materiales de
electrodo de tan ser deseados.
Esto trabaja bajo una presión atmosférica y
temperatura ambiental. El electrólito líquido será la fuente primaria de
materiales para la reacción química y física participan en el proceso. Hay
número de caminos que las burbujas pueden ser producidas dentro de la célula
electrolítica. El gas también puede ser introducido en el reactor donde el
plasma catalítico y la disolución ocurre.
Esto es un sistema bajo de temperaturas cuando la
descarga plasma es no termal. Cualquier temperatura alta excesiva o indeseable
puede ser bajada aumentando el precio de circulación del líquido que puede
perder su temperatura por el cambio de calor. El calor generado puede ser
recuperado como la energía secundaria.
El electrólito (líquido) servirá como la extensión
de los electrodos de conducción en el contacto con los gases o vapor atrapado
dentro de las burbujas. El hueco de aire entre dos electrodos es reducido al
grosor de las burbujas de gas o bache que así permite la descarga plasma en un
voltaje mucho inferior y corriente comparado con otros sistemas de descarga
plasma. La descarga de brillo plasma, según la invención presente, puede ser
iniciada en condiciones de un voltaje tan bajo como 350V y la corriente en los
límites de 50 mA a 800 mA. La energía suplementaria no es requerida en la
división de las moléculas agua a burbujas pasajeras como en el otro sistema de
descarga eléctrico submarino que requiere el voltaje no menos de 5 a 6 KV, y
corriente muy alta más de 200 un en el suministro pulsado. La descarga plasma
también ocurrirá en bolsillos de gas o burbujas lejos del electrodo mientras la
fuerza del campo eléctrico es suficiente para causar tal descarga.
El electrólito también sirve como un confinamiento
de gas generado dentro del sistema, o el gas deliberadamente introducido de
propiedades conocidas, en vez del aire ordinario que puede conducir a la
producción de NOx no deseado por ejemplo. El gas noble como el argón no es
necesario para realzar la iniciación de la descarga de brillo algún día
requerida en el sistema de descarga de aire.
El electrólito también sirve como un conductor y
paso para el transporte de especies ionizadas y la transmisión de electrones. Los
átomos ionizados y las moléculas que se derivan del electrólito serán
coleccionados en sus electrodos respectivos en la forma del depósito de gas o
material. Estas especies ionizadas sirven o como una reducción o agente de
oxidación en su medio célula respectiva. Ya que los iones de gas producidos
durante la descarga emigran a sus postes respectivos para ser coleccionados
individualmente, el gas de oxígeno y gas de hidrógeno puede ser coleccionado
por separado.
El gas y las moléculas de vapor y los átomos
dentro de la burbuja que se someten a la descarga de brillo plasma son
ionizados, excitados o disociados para producir las especies muy activas para
reducción, oxidación, y la formación de especies neutras o radicales que por su
parte reaccionan con el presente de elementos químico en el interfaz de gas y líquido
que alinea la pared de burbujas. El número grande de burbujas generadas cerca
de los electrodos y en el líquido cercano, entrado el contacto con un volumen
mucho más grande de líquido nad tan proporciona el tratamiento eficaz, la
avería, la transformación de productos químicos, materia orgánica o elementos
que han sido apuntados.
El líquido es un medio bueno para transmitir ondas
ultrasónicas. La excitación sónica es beneficiosa para la disolución de
materiales y la exterminación de microbios y esto ayuda a la avería y la
fundición local de sólidos coloidales durante el impacto que también realza el
proceso de reducción de óxido plasma. Cavitations
ultrasónico generado puede ser totalmente utilizado para trabajar junto con la
descarga plasma bajo líquido. Una cavidad ultrasónica es micro en el tamaño y
uniformemente distribuido en el volumen líquido entero. Las cavidades son un
vacío alto que contienen el vapor líquido y el gas, y éstos favorecen la
descarga plasma. La temperatura alta y alcance de presión 10,000OK y
mil veces la presión atmosférica, producida en la fase que sufre un colapso de
este trabajo de cavidades es complementaria a aquel de los electro descargan el
plasma. Este permite a descarga plasma bajo líquido extenderse adelante de los
electrodos y ser bien distribuido en el volumen líquido que aumenta su eficacia
total.
El electrólito también puede estar en la forma de
una mezcla, un líquido emulsionado, un coloide, o espumas que encapsulan
emisiones de gas que vienen del líquido o introducido por fuera. El líquido
emulsionado de una mezcla de petróleo/echar agua y el gas de encapsulación del
combustible de hidrocarbono con la irradiación ultrasónica, facilitará su
reforma para la producción de hidrógeno.
Partículas insolubles granulares finas del óxido
mineral como aluminio, titanio, hierro, la sílice etc. puede ser suspendida en
la forma de coloide con el líquido que es que sujetado a la reducción con
átomos de hidrógeno iónicos activos en un ambiente catalítico plasma muy
reactivo para hacerse desoxidado y refinado. Este será más tan, con la ayuda de
la impedancia sónica. La descarga de brillo Plasma también ha demostrado la
capacidad de disociar compuestos metálicos iónicos solubles, por lo cual
posteriormente los iones metálicos positivamente cargados serán segregados
cerca del electrodo de cátodo en la forma de precipitación y plasma que
galvaniza la deposición.
El electrólito puede ser una fuente de materiales
para la deposición de película delgada con la ayuda de la descarga de brillo
plasma. Además, nano las partículas de tamaño de los ciertos compuestos y
elementos es decir metal hydride, óxido, metales puros, los metales semi,
orgánicos, de cerámica etc. también pueden ser producidos con la ayuda de la
descarga plasma bajo líquido junto con el mecanismo cavitations ultrasónico,
causar la avería y la reforma de ciertos compuestos. El muy catalítico,
reactivo y capacidad de disolución del plasma de descarga de brillo, reforma y
reconstituye elementos químicos y compuestos de átomos básicos o moléculas para
formar partículas nano. Éstos incluyen materiales orgánicos, inorgánicos,
metálicos y no metálicos como la sílice, carbón de titanio etc. Este es también
un modo muy eficaz de extraer o quitar metales pesados de un líquido oxidándose
como Hg a HgO; Cu, Zn, Cr etc. formar precipitación de hidróxido y metal iónico
solute para ser depositado por el proceso de electrodeposición de plasma.
El plasma bajo líquido crea un ambiente muy
catalítico y reactivo para reacciones químicas que no ocurrirían en
circunstancias normales. Las especies reductive es decir. H+ y radicales
oxidative es decir. O-, O3, H2O2, OH- y otras especies radicales
producidas en la electrólisis y disolución plasma se derivaron del líquido sí
mismo. La acción de excitación sónica que realza la eficacia de la descarga
plasma sólo puede ser conducida espontáneamente bajo y dentro del líquido.
La técnica plasma bajo líquido, conectada con la
excitación sónica y acción electroquímica, crea un ambiente de la temperatura
alta localizada hasta 10,000OK y la presión hasta miles de
atmósferas que favorecen la generación de fenómenos de fusión fría.
Esto es un sistema de energía baja. Generalmente
la alta tensión de 0.35 KV hasta 3 KV con la densidad corriente baja raramente
requería más que 3 Amp/cm2 será necesario para tratar con un número enorme
de tipos diferentes del proceso plasma bajo líquido. Si otro método de realce
es aplicado, la alta tensión y la exigencia corriente serán reducidas adelante.
Esto es un método para producir el hidrógeno,
oxígeno con agua u otros gases y deposición material con el líquido que
contiene sustancias químicas solute, además del cambio convencional de iones. Las
moléculas y los átomos están siendo ionizados, excitados y sujetados a
disolución para formarse ionizado, radicales y especies neutras por la
influencia de la descarga plasma. Las
especies disociadas pueden ser producidas cerca de electrodos de cátodo o cerca
ánodo. Las especies ionizadas son atraídas entonces a su polaridad respectiva
para ser neutralizada para producir el gas o la deposición de materiales. La
disolución de átomos o moléculas es el resultado de colisiones de electrones y
una amplia variedad de especies disociadas es producida que crea los elementos
reactivos para reducción, oxidación, y ambientes muy catalíticos que facilitan
la reacción química de aquellos compuestos relativamente estables y elementos.
Ningunos productos químicos son necesarios como un
aditivo en un proceso de descontaminación, del cual los productos químicos, es
decir el cloro y el ozono, podrían hacerse una fuente secundaria de la
contaminación.
OBSERVACIONES EXPERIMENTALES
Cuando las burbujas micro suficientes que
provienen de la superficie de electrodo bloquean el flujo corriente, las
subidas de voltaje constantemente hasta que un punto del inicio de voltaje sea
alcanzado por lo cual algunas burbujas micro comienzan a experimentar la
descarga de brillo. Este precede a un efecto de alud que se extiende por otras
burbujas micro cerca de.
Una luz masiva es emitida entonces de un salto con
un sonido de reventar burbujas. La luz es amarilla a la naranja que en color
indica la descarga plasma en el gas de hidrógeno en el electrodo de cátodo. Pronto
después de encender el reactor, temperatura en las subidas de electrodo que
contribuye a la formación de burbujas de vapor que por su parte crea un
ambiente de burbuja grande lleno del vapor agua por lo cual la siguiente
sucesión de la descarga plasma ocurre dentro de una fracción de un segundo.
Los rasgos que permiten atrapar de gas, la
concentración de la densidad corriente dentro de una pequeña región, y el
relleno continuado de gas, son estables y un voltaje autorregulador y
suministro de energía corriente, espaciado de electrodo, configuración de electrodo
y concentración de electrólito, todo de los cuales tiene tener que ver con la
generación de descargas de brillo de plasma de ciclo estables, y cortas
deseables.
La invención tiene varias aplicaciones incluso:
El plasma asistió a la
electrólisis para la generación de hidrógeno.
Reforma plasma no termal de
hidrocarbono y compuestos ricos de hidrógeno para la producción de hidrógeno.
Tratamiento de basura
líquida contaminada y contaminada que contiene contaminadores metálicos
químicos y pesados.
Tratamiento de emisión de
gas contaminada y retiro de olores.
Esterilización de beber
agua y comida líquida.
Extracción y refinamiento
de mineral de sus menas de óxido o de óxido.
Producción de partículas
nano.
Realce de las propiedades
químicas y físicas de un material por irradiación de descarga plasma en bajo -
condiciones líquidas. Este también favorece la necesidad de cualquier reacción
plasma y tratamiento bajo líquido.

Fig.1 ilustra un aparato básico 1 para realizar el
método de la invención, a saber, generando un plasma dentro de burbujas se
formó adyacente a un cátodo dentro de un medio acuoso. El aparato 1 comprende
un medio de contención líquido en la forma de un tanque rectangular abierto 2
apertura a la atmósfera y contener un líquido acuoso 3. Un liante 4 para agitar
los líquidos acuosos en el tanque 2.
Dos cátodos espaciados 5 son colocados en el
tanque 2 alternancia con tres ánodos 6 proyección en el tanque 2 y ampliación
generalmente paralela a los cátodos 5. Un tubo de burbuja 8 es colocado en el
fondo del tanque 2 para introducir burbujas en el medio acuoso en la proximidad
a cada uno de los cátodos 5.
La aplicación de una diferencia de potencial
conveniente a través de los ánodos y cátodos conduce a una descarga de brillo
formada y un plasma dentro de las burbujas adyacentes el cátodo. Este ionises
los átomos y/o moléculas dentro de las burbujas y puede ser usado para
conseguir varios objetivos industrialmente y commercialemente útiles. Por
ejemplo, esto puede ser usado para generar el gas de hidrógeno, uno de sus usos
incluye la colocación en una célula de combustible para generar la
electricidad. Esto también puede ser usado para neutralizar compuestos dañosos
dentro del medio acuoso, que p.ej proviene en una fuente líquida o un gas
contaminado y trata estos compuestos dañosos. Finalmente, esto también puede
ser usado para cubrir la superficie de un artículo con un material particular.
Cada uno de los cátodos está en la forma de un
tubo perforado. Al menos un final del tubo está abierto y típicamente el gas es
introducido durante un final tan abierto. La pared lateral del tubo es
perforada tal que el gas resulta del tubo en el medio acuoso alrededor del
cátodo. O bien, cada uno de los ánodos puede ser parecido a una vara.

Fig.2 ilustra una variación en el aparato de Fig.1. Esta descripción será encajonada a la
diferencia entre el aparato de Fig,1 y Fig.2.
En Fig.2 los electrodos se extienden horizontalmente con cada cátodo
colocado entre dos ánodos verticalmente espaciados.

Fig.3 ilustra un aparato conveniente para la
generación de hidrógeno. El tanque contiene un ánodo y un cátodo espaciado el
uno aparte del otro. Los electrodos están generalmente el mismo como aquellos
descritos encima en cuanto a Fig.1. El cátodo es rodeado por una membrana
semipermeable. Expresamente la membrana es diseñada para resistir al paso de
burbujas de oxígeno e hidrógeno por ello. El gas de hidrógeno es formado de la
combinación de los dos iones de hidrógeno neutralizados adyacentes al cátodo y
luego es sacado del medio acuoso encima del cátodo y coleccionado para el uso.
Del mismo modo, el gas de oxígeno es formado
adyacente al ánodo y este también es sacado por separado y coleccionado para el
uso. Una ventaja de este método para la formación del combustible de hidrógeno
consiste en que esto consume esencialmente menos energía que otros métodos
conocidos, y como consiguiente, será una fuente muy atractiva de hidrógeno para
el uso en células de combustible.

Fig.4 ilustra un reactor tubular que es completamente
diferente al tanque 2 mostrado en la encarnación anterior. El reactor 30
comprende un cuerpo cilíndrico circular 31 con su eje longitudinal que se
extiende horizontalmente. Un par de electrodos 32, 33 se extienden
longitudinalmente por el cuerpo, espaciado en de la pared del cuerpo 31. Cada
cátodo 33 es formado por un tubo perforado. Por el contraste, el ánodo es
formado por el cuerpo 31. Así el ánodo solo 31 amplía concentrically alrededor
de los cátodos 33, colocado radialmente hacia adentro de ellos. Un gas, que por
último forma las burbujas, es bombeado en los cátodos, p.ej durante sus finales
abiertos, y luego resulta por las aperturas a lo largo de los cátodos 33.
Tanques de colocación son localizados a cada final
del cuerpo 31. Los tanques de colocación 40 gas de permiso para ser separado
del líquido. El gas se eleva a la cumbre de los tanques 40 de donde puede ser
sacado. El líquido acuoso puede ser sacado por un punto de desagüe colocado
debajo de este nivel del medio acuoso en el tanque 40. Un medio acuoso también
puede ser introducido en el aparato, pasándolo por una entrada en uno de los
tanques 40. Por otra parte, el método de generar plasma en burbujas adyacentes
a los cátodos es muy similar a esto descrito encima en cuanto a Fig.1 a Fig.3.

En Fig.5, la referencia el número 1 se refiere
generalmente al aparato en la forma de una célula y componentes asociados para
realizar un proceso de electrodeposición de plasma (ENERGÍA) de acuerdo con la
invención. La célula 1 comprende ampliamente, un contenedor líquido en la forma
de un baño que está lleno de un electrólito que también forma la parte del
aparato o célula. Un par de electrodos espaciados es colocado en el baño, un
siendo un cátodo y el otro siendo un ánodo. Un recorrido eléctrico es formado
por eléctricamente uniendo el ánodo y cátodo a un suministro de energía, p.ej
un suministro de energía de conducto principal.
Cuando el baño está siendo usado, una diferencia de potencial es
aplicada a través de los electrodos. Una partición divide el baño en un
compartimento de electrodo y un compartimento circulante. El electrólito es
dibujado del compartimento circulante y bombeado por un intercambiador de calor
para refrescarlo y luego devolverlo al baño. Este ayuda a guardar la
temperatura del electrólito dentro de una variedad conveniente durante la
operación. Además un tanque de maquillaje es colocado adyacente el
compartimento circulante para rellenar el nivel de electrólito dentro del baño
como y cuando requerido.
El aparato también incluye los medios para
producir una vaina de burbuja alrededor del cátodo. Las burbujas pueden ser
generadas por el gas desarrollado en el cátodo a consecuencia de una reacción
electroquímica catódica. Este es uno de los caminos de los cuales las burbujas
fueron generadas en los experimentos conducidos por el candidato. Hay sin
embargo, los modos alternativos de generar las burbujas para la vaina de
burbuja. Un camino alternativo, es hirviendo la solución (ebullition burbujas).
Otros modos de producir las burbujas son por cavitation generado por ondas
ultrasónicas o por el flujo hidrodinámico. Las burbujas de Entrainment también
pueden ser producidas por una mezcla de gas y líquidos.

Fig.6 ilustra un generador ultrasónico que rodea
un baño similar a esto en Fig.5. El generador genera ondas ultrasónicas que son
transmitidas en el líquido de electrólito y acto para generar burbujas en el
electrólito que entonces rodean el cátodo. El cátodo, que típicamente
proporciona la superficie para la deposición, puede ser formado de un material
propicio, un material semipropicio o un material no propicio, cubierto de una
capa propicia. Los materiales catódicos que han sido con éxito usados en este
método son el níquel, el acero suave, el acero inoxidable, el tungsteno y el
aluminio. El cátodo puede estar en la forma de un plato, una malla, una vara o
de alambre. Puede haber cualquier número de cátodos y los cátodos pueden ser
cualquier forma o tamaño. Cualquier material propicio puede ser usado para los
ánodos. Grafito, el acero de aluminio e inoxidable ha sido usado todo con éxito
para practicar este método por el candidato.
Generalmente, el aluminio es preferido para los ánodos. Puede haber
cualquier número de ánodos y los ánodos pueden ser cualquier forma.
En el uso, el baño está lleno de un electrólito
apropiado. En términos generales, el electrólito contiene un solvente o el
portador que proporciona un ambiente líquido, dentro del cual, la electrólisis
puede ocurrir y que también proporciona un apoyo a la generación plasma en el
sentido que esto proporciona la contención para la generación plasma. El
electrólito también contiene una fuente del material para ser depositado en la
forma de un precursor. El electrólito también puede incluir aditivos por
ejemplo para realzar la conductividad eléctrica del electrólito y para asistir
en la formación de burbuja y un parachoques a mantener un pH conveniente en la
célula.
En uso, el artículo para ser cubierto es colocado
en el baño donde esto típicamente forma el cátodo. En algunos casos sin
embargo, esto también puede formar el ánodo. Un voltaje o la diferencia de
potencial son aplicados entonces a través de los electrodos y este voltaje es
puesto en un nivel que es más alto que el punto de tiroteo en el cual el
sistema o la célula consiguen una descarga de brillo estable en cual sobre de
racimos de brillo el cátodo emergen.

Fig.7 ilustra una corriente típica contra el
perfil de voltaje para tal célula cuando el voltaje es cada vez más aumentado. Al
principio hay una zona ohmic donde los aumentos corrientes proporcionalmente
con el voltaje. Después de esto la curva entra en una zona de oscilación donde
las ventajas corrientes para oscilar. El candidato cree que esta condición
puede consistir en debido a que las burbujas evolucionan de la solución y en
parte obscurecen los electrodos. Las burbujas forman el plasma, cultivan y
luego revientan la formación de un escudo shrouding el electrodo. Estas
burbujas bloquean la parte de conducción del cátodo y este podría conducir a
una disminución en la densidad corriente aparente.
En el cátodo, las burbujas desarrolladas incluyen
el hidrógeno generado por la electrólisis de agua en el electrólito y por la
evaporación de líquido dentro del electrólito. Las burbujas también pueden ser
generadas por otros medios como descrito encima, generación por ejemplo
ultrasónica. Después de algún tiempo, el número y densidad de aumentos de
burbujas hasta que la superficie de cátodo entera sea envainada en burbujas. En
un voltaje crítico que es la constante para un sistema dado, conocido como el
punto de fuego, una descarga de brillo es formada. La observación experimental
muestra que este ocurre cuando hay un cerca de la vaina de burbuja continua
alrededor del cátodo.
Con un cátodo de alambre, una bola de fuego
diminuta o el racimo de bolas de fuego por lo general aparece en la punta del
alambre en el punto de fuego. Con aumentos adicionales del voltaje una descarga
de brillo es establecida a través del cátodo entero. La descarga de brillo es
dinámica y por lo general muestra pruebas de racimos de brillo y/o dirigiendo
por la región de burbuja. La descarga de brillo es causada por una avería
dieléctrica en las burbujas. Este es causado principalmente por una fuerza de
campaña eléctrica alta. Debido a la presencia de las burbujas la mayoría de la
caída de voltaje del ánodo al cátodo ocurre en el cerca de la región de cátodo
ocupada por las burbujas. La fuerza del campo eléctrico en esta región puede
ser de la orden de 10,000 a 100,000 V/m. El voltaje es puesto en un ajuste de
50 a 100 voltios más alto que el punto de ignición. Este puede típicamente
medio un ajuste de 250 a 1500 voltios. Un ajuste de voltaje preferido estaría
en el punto bajo del gráfico en Fig.4 dentro del brillo descargan la región.

La descarga de brillo causa la generación de un
plasma en la burbuja. Fig.8 muestra la
formación de una vaina de burbuja alrededor del cátodo. Fig.9 muestra el cátodo durante la descarga
de brillo estable. Como mostrado en los dibujos, el candidato ha observado la
formación de dos zonas distintas durante la descarga de brillo estable. En la
zona 1 donde los racimos de descarga de brillo están presentes, hay un sobre
plasma que directamente las cubiertas el cátodo revisten. Este sobre es donde
la deposición plasma ocurre. El plasma se relaciona con la superficie de cátodo
en un proceso similar al enchapado de ión y la deposición ocurre. Una película
es cada vez más formada por nucleation y crecimiento en la superficie de
cátodo. La zona 2 es una zona de reacción sustancias química plasma, que forma
el interfaz entre el electrólito y zona 1. Estos sobres de zona la zona de
deposición plasma y son a menudo claramente visibles como una región separada
con un aspecto lechoso.
Disolución, y posiblemente también la ionización
de los componentes de electrólito, incluso el precursor, ocurre en la zona
externa, zona 2. Este da ocasión a las especies que son depositadas en el
cátodo. La especie es transferida de la zona externa 2 a la zona interior 1 por
la fuerza del campo eléctrico, difusión, y convección. La deposición en el
cátodo entonces ocurre mientras estas condiciones son mantenidas y el material
de precursor está disponible en el electrólito. Después de que la descarga de
brillo comienza la temperatura de los aumentos de electrodos de un espacio
corto del tiempo. La temperatura del electrólito debe ser mantenida dentro de
límites aceptables para el cierto tipo de la aplicación. Para hacer este, el
electrólito es sacado del baño y bombeado por un sistema de refrigeración como
mostrado en Fig.5. El electrólito
refrescado es introducido de nuevo entonces en el baño. Requieren para esta
refrigeración tanto estabilidad como motivos de seguridad. Algunos componentes
de electrólito son inflamables. Además el electrólito es consumido durante la
reacción de deposición. En consecuencia, es necesario exceder el baño con el
electrólito adicional de vez en cuando. Un tanque de relleno que contiene
electrólitos es proporcionado para realizar este objetivo.

Como mostrado en Fig.10, el reactor puede incluir un par de electrodos metálicos espaciados aparte y separado por un diafragma que conduce ión. Los electrodos también pueden ser colocados horizontalmente o verticalmente.

Como mostrado en Fig.11, el reactor también puede
incluir pares múltiples de ánodos alternadores y cátodos con un diafragma. El
diafragma puede ser quitado para descontaminación y proceso de reforma de
oxidación parcial (Fig.12). En caso del
proceso de reducción, los átomos de hidrógeno producidos en el lado del
electrodo de cátodo son guardados bien separados de mezclarse atrás con el
oxígeno por un diafragma (Fig.13). Es
posible aumentar la capacidad de rendimiento del reactor en el trato de
contaminantes con el flujo transversal por multitudes de electrodos
alternadores de ánodo y cátodo (Fig.14). Alambres o las varas en reactores de
tubo son convenientes para adoptar para el proceso de reducción y producción de
hidrógeno con el óxido metálico encajonado dentro del espacio estrecho dentro
del cátodo la mitad célula y sometimiento de ello a la irradiación ultrasónica
(Fig.15 y Fig.16).






Tubo en reactor de tubo (Fig.17) tiene un
electrodo de tubo dentro del electrodo de tubo externo en vez de alambre o
vara. La cámara de aire es cubierta de materiales no propicios del grosor
conveniente con pequeños agujeros de diámetro y trampa de gas que forma en
medio el tubo metálico interior que también hacen formar pinchazos
proporcionalmente. El hueco entre el electrodo externo y electrodo interior es
guardado cercano, pero dar mínimo 3 mm al espacio de 5 mm entre el diafragma de
separación y la tapa dieléctrica del electrodo interior, permitir el flujo
libre de electrólito y gas. Las burbujas de gas serán descargadas en el plasma
que descarga la zona con el hidrocarbono gas rico es decir metano, gas natural,
H2S someterse a reforma para la producción de gas de hidrógeno. También puede
ser adoptado para la descontaminación de gas contaminado cargado de NOx, SOx y
particulates; y la reducción trata donde el óxido metálico fluirá por el
espacio entre los electrodos con la irradiación ultrasónica que guarda el polvo
fino en coloidal y al mismo tiempo el gas de hidrógeno o el gas de metano
también pueden burbujear en proporcionar el suplementario H2, H+ y CO realzar
el proceso de reducción.



Varia trampa de gas y burbuja que retiene arreglos
son mostradas en Fig.18A a Fig.18F.
La descarga plasma bajo líquido, a fin de producir
vario reductive, oxidative, radicales y especies neutrals por excitación,
ionización y disolución de las moléculas líquidas y átomos, requiere la
corriente continua de entrada de alta tensión o la corriente alterna,
normalmente dentro de 3 KV y densidad corriente bajo 3 Amp/cm2. El cátodo de electrodos y el ánodo tienen que
ser guardados como cerca como posibles, pero no cerrarse bastante para causar
formar un arco. La superficie de electrodo es preferentemente llana, hasta y
lisa sin irregularidades pronunciadas. A causa de la necesidad de colocar
diafragma y gas complementario construcción que atrapa y retiene en el
electrodo que descarga, una distancia mínima de 6 mm a 15 mm ha sido
experimentada con y mostrada para producir el plasma de brillo estable bajo
líquido. Con la mejor capacidad de ingeniería y opción material, no hay ninguna
razón por qué el espacio de electrodo distante no puede ser reducido adelante. El
tamaño, la forma y el arreglo de los electrodos no son restringidos, pero los
electrodos serán por lo general algo más pequeños que aquellos requeridos para
la electrólisis convencional, para el mismo volumen de producción de gas. Tanto
los electrodos, ánodo como cátodo, pueden estar en el trabajo al mismo tiempo
como el plasma que descarga electrodos sobre todo si una construcción de tapa
dieléctrica que atrapa gas es proporcionada.
Los experimentos han sido conducidos para
establecer los criterios básicos para generar estable y rápido cíclico no -
descarga de brillo plasma termal bajo líquido con alta tensión de corriente
continua básica y entrada bajo corriente en presión atmosférica y temperatura
ambiental que conduce a la oferta de un modelo fenomenal de estructura de
reactor y configuración de electrodo que demuestran la utilidad de burbujas o
bolsillo de gas que crea el ambiente bajo líquido para la descarga plasma y
esto también proporciona la tierra trasera de la mejora adicional y la
construcción del reactor se unen que verifican la idea inventiva de plasma bajo
líquido y ello aplicaciones prácticas subsecuentes.
Un reactor según la invención presente puede
seguir básicamente el de una célula de electrólisis agua simple con un
electrodo de ánodo separado del electrodo de cátodo con un ión que conduce la
membrana y aún tiene la capacidad de prevenir la nueva mezcla del gas producido
en cada medio célula. El electrólito permite moverse a través de la membrana o
rellenar por la apertura en el reactor. A fin de aumentar la habilidad del
reactor el electrodo de cátodo es colocado dos electrodos de ánodo intermedios
y separado de ellos por una membrana. El gas de hidrógeno producido es aislado
y coleccionado independientemente. La polaridad del electrodo puede ser
invertida con el electrodo de ánodo al medio cuando las especies oxidative son
necesarias para el proceso de descontaminación. El más importantemente, el
electrodo simple y la unidad de reactor formarán el módulo básico, colocado
dentro de un baño común y unieron juntos para formar una unidad de producción
lage, y estos módulos pueden ser sustituidos individualmente.
A pesar del éxito aparente del arreglo de
electrodo de plato a plato perforado simple, esto no impide otras
configuraciones de electrodo y arreglos como el tubo en el tubo, alambre en el
tubo y otros electrodos superficiales llanos que tienen la estructura superficial
diferente p.ej tela metálica, metales ampliados, plato fijado, limpia con
esponja el plato metálico, acanalado poroso etc. mientras es un conductor
eléctrico bueno, corrosión resistente, material tolerante de calor, es decir
acero inoxidable, aluminio, grafito, platino etc. La forma y el tamaño del
pedazo de electrodo no son restringidos y algún día esto puede formar el
artículo de objeto que debe someterse al tratamiento de realce superficial
plasma.
En la práctica, un reactor con electrodos verticales,
pleitos asistidos por plasma agua electrólisis, la reforma del combustible de
líquido de hidrocarbono, la producción de materiales nano y proceso de
descontaminación, mientras el reactor con electrodos horizontales satisface la
reforma de gas de hidrocarbono como gas natural, metano, azufres de hidrógeno y
otros por el estilo.
Esta capacidad de generar descarga plasma estable,
puede ser bien adoptado para otros objetivos útiles como delgado y deposición
de película gruesa y método adicional en la creación de la fusión fría.
Hubo una serie de experimentos conducidos para
generar el plasma no termal bajo líquido utilizando las burbujas de gas mí
generado durante electrólisis, reacción electroquímica, calentándose y
liberando de aire disuelto o gases en el líquido. Las burbujas también pueden
ser productos con la influencia como burbujas pasajeras creadas por ondas
expansivas resultadas de entrada de poder pulsada, cavitations ultrasónico,
calefacción de láser y atentado hidráulico. El gas introducido externo (p.ej
aire y gas de combustible) es encontrado para trabajar bien en el suministro
del ambiente de burbujas para la descarga plasma lista en una manera estable. Varios experimentos también han sido
conducidos para probar la aplicabilidad de plasma bajo líquido en el campo de
generación de hidrógeno, reforma de combustible de hidrocarbono, esterilización
y descontaminación y reducción de óxido metálico. A causa de la restricción del
convertidor de poder que algún resultado es menos que el ideal, pero esto
indica el potencial del plasma bajo líquido que tiene en primer lugar la misma
capacidad física/química que su parte contraria que funciona en el ambiente de
gases en excitación, ionización y disolución, pero con un poco de ventaja
distintiva que ha sido bien descrita en el texto anterior.
Generación de descarga plasma estable bajo líquido
ha sido uno de los objetivos primarios en la investigación. En general la
generación de descarga de brillo plasma estable es bajo la inflluencia de
varios factores, como propiedades físicas y químicas del líquido, su
conductividad, temperatura, tipo de electrodo, espaciado de electrodo, gas
arreglo que retiene o atrapa, densidad corriente, entrada de voltaje,
construcción de reactor, la circulación líquida, la influencia de la
irradiación ultrasónica, pulsó la entrada de poder etc.
Hay por supuesto varias formas de electrodo,
tamaño y configuración que uno podría elegir. A fin de averiguar el que
importante es el suministro de burbujas o bolsillo de gas afecta la generación
de plasma, un gas la cubierta que retiene o atrapa de la concentración
corriente que conduce agujeros sobre el electrodo de plato perforado es
formulada, que ha demostrado la producción eficaz descarga de plasma de brillo
estable dentro de la variedad de 350 V a 2 KV (2,000 V) y corriente hasta 850
mA, pero el más el tiempo alrededor de 100 a 300 variedad de mA. Este es
considerado bajo en se comparan con otro sistema plasma bajo líquido (es decir.
Arco plasma, alta tensión pulsada y descarga eléctrica corriente). En todas
partes de los experimentos, un reactor horizontal fue usado. Sin embargo un
reactor alternativo es un reactor vertical.
INTRODUCCIÓN A LOS EXPERIMENTOS
Varios
grupos de experimentos han sido conducidos:
1. Experimentos
de proceso preliminares
2. Plasma
asistió electrólisis de agua
3. Reforma
de metanol
4. Reforma
de gasoil emulsionado
5. Reforma
de la GPL como gas de hidrocarbono (metano no está disponible en el mercado)
6. Descontaminación
o esterilización de bebida de alimento
7. Experimento de reducción de TiO2.
En los experimentos de proceso preliminares varios
tipos de electrodo han sido adoptados y tienen finalmente escogido el alambre
para platear la configuración y el plato perforado a plato perforado o tela
metálica como el más conveniente en la condición de suministro de energía
restrictiva donde el voltaje máximo disponible es 2,000 V y la corriente máxima
es 1,200 mA. En realidad, la entrada corriente es voluntariamente restringida
para trabajar debajo de 900 mA para duraciones que no exceden 30 minutos,
evitar el daño al convertidor que tiene pasan en varia ocasión que causó el
paro de los experimentos durante semanas.
Vencer la limitación de suministro de energía, y
conseguir la descarga de brillo plasma estable, tapa de atrapar o retener gas o
la capa con agujeros de concentración corrientes ha sido ideado para cubrir la
superficie de electrodo que descarga (plato de electrodo perforado) que es los
rasgos básicos adoptados en la construcción de reactor.
En los experimentos de proceso, ha sido demostrado
que la descarga plasma visual infrecuente comienza con un voltaje de 350 V y el
plasma estable puede ser conseguido en alrededor de 550 V. La entrada corriente
inicial alcanza 850 mA y comienza a la fluctuación en la variedad de 150 mA a
650 mA. En muchas ocasiones la corriente fluctuó en 100 mA a 350 mA.
Por estos experimentos, el mecanismo de generar
burbujas o gas mete en el bolsillo la barrera dieléctrica que impide el flujo
corriente, conduciendo a un aumento de voltaje hasta que un voltaje de umbral
sea alcanzado que causa la avería eléctrica y la formación de plasma dentro de
la burbuja, en cual punto la corriente inmediatamente vuelve a su nivel normal
y luego otro ciclo de la descarga es establecido. Cuando la descarga es
infrecuente esto se parece a una descarga de flámula de corona, pero como los
aumentos de voltaje, la descarga de brillo se hace un brillo continuo sobre una
superficie de electrodo ampliaré parecerse a una descarga de plasma de brillo. El
color de la descarga aparece como un color de naranja amarillo o rojo en la
electrólisis de agua y la temperatura de las variedades de electrodo que
descargan de 50OC a aproximadamente 90OC y la temperatura
del líquido de baño se extiende de 40OC a 70OC. Ningún signo de cualquier daño al electrodo
o su cubierta del gas plástico que atrapa el plato fue observado hasta después
prolongan la experimentación. Cuando se permite que el voltaje aumente más allá
de la región de plasma de brillo, un arco plasma comienzan a ocurre y se hace
una descarga azul brillante intensiva cuando el voltaje es aumentado adelante y
este causa daño al electrodo metálico y plástico que cubre el plato que es
fácilmente visto.
En dos ocasiones, la producción de hidrógeno fue
registrada que produjo un volumen de gas con una eficacia de conversión de
energía equivalente hasta 56 %. Debido de dañar al reactor por el arco plasma,
que el experimento particular no puede ser repetido cuando el nuevo modelo del
reactor es diseñado para conseguir la entrada bajo corriente y la respuesta de
alta tensión temprana. Sin embargo con
el éxito aparente del experimento de proceso, esto muestra que un reactor más
conveniente puede ser diseñado expresamente para la producción de hidrógeno por
la electrólisis agua asistida del plasma y una figura de eficacia de energía
más alta puede ser conseguida con un pequeño reactor.
PLASMA ASISTIÓ A ELECTRÓLISIS AGUA
Los experimentos para comprobar el comportamiento
de la descarga plasma en niveles de entrada de voltaje diferentes fueron
realizados. A pesar del volumen por lo visto grande de burbujas que hierven
dentro del reactor, el volumen total de gas producido era de improviso bajo. Este
puede haber sido causado por el diseño de reactor horizontal adoptado en todas
partes de los experimentos. Este puede haber permitido que el gas de hidrógeno
se combine de nuevo con los iones hydroxyl y se convierta atrás en agua otra
vez. Un reactor vertical sería más satisfecho para la electrólisis agua
asistida del plasma donde el gas de hidrógeno producido se elevará rápidamente
a la cumbre del reactor y puede ser canalizado lejos del área llena de OH iones.
En este experimenta la descarga plasma comienza a
ocurrir en 1,350 V con la fluctuación corriente alrededor de 100 mA a 200 mA. En
aproximadamente 1,550 V el reactor produjo el volumen más alto de gas. La
descarga de arco plasma ocurre en 1,900 V y se hace vigorosa cuando el voltaje
es aumentado adelante. KOH de la concentración de 0.02 % ha sido usado como el
aditivo de electrólito en todas partes del experimento.
La producción de gas parece tener una relación
lineal con el tiempo, pero vario considerablemente con la entrada de voltaje
diferente. El precio del consumo de energía aumenta despacio con el tiempo en
un precio constante que vario con el voltaje introducido y su consumo de
energía correspondiente por volumen de gas de unidad producido tiene un pico en
los 10 primeros minutos de los experimentos y nivelar con el tiempo. La
temperatura en el electrodo se eleva bruscamente a de 50OC a 90OC
y es mantenido más o menos en aquel nivel en todas partes de la prueba. La
temperatura en el líquido de baño dentro del reactor se eleva despacio de su
temperatura ambiental a alrededor 50OC a 55OC.
EXPERIMENTOS CON METANOL
Varios juegos de pruebas han sido conducidos con
el objetivo de la averigución como los combustibles de hidrocarbono diferentes
serán afectados por el sistema bajo líquido plasma no termal. Un metanol / agua
mezcla con concentraciones de metanol de 5 %, 10 %, 15 %, 20 %, 25 %, 30 % y 40
% fue probado usando el mismo método y sistema de equipo ya usado para el
asistido por plasma agua electrólisis. Hay tres pruebas independientes para
cada concentración de metanol. Ha sido observado que la producción de gas es alcanzada
su punto máximo en la concentración de metanol de 25 % y el consumo de energía
por volumen de gas de unidad producido es también inferior que los demás y está
casi en el precio constante alrededor 0.0225 Kw.h/L. La entrada de voltaje para cada prueba es
guardada en 1,850 V y la fluctuación corriente en la variedad de 100 mA a 200
mA. La temperatura medida en el electrodo de cátodo comenzado en 80OC
y se elevó rápidamente para alcanzar 200OC al final de experimento
de un 30 minuto. La temperatura registrada en otras pruebas se quedó dentro de
la variedad de 60OC a 80OC. La temperatura de líquido de baño en la
concentración de 25 % se quedó en la variedad de 50OC a 60OC,
que es típico para cada una de estas pruebas.
La mayor sorpresa que sale de los experimentos es
que el gas producido es formado de dos gases. Uno es el gas de hidrógeno y el
otro es el gas de oxígeno y ningún rastro del dióxido de carbono es encontrado.
El examen repetido de los gases produjo espectáculos el mismo resultado y el
hidrógeno tienen un valor medio de 51.3 % y oxígeno 48.7 %. Este es averiguado
más tarde que la presencia de oxígeno en el gas es el resultado del retiro del
diafragma que se separa. Un electrólito ácido es preferible a fin de aumentar
el porcentaje de gas de hidrógeno en la mezcla de gas de salida. Este es
mostrado en los últimos experimentos usando el ácido sulfúrico de la
concentración de 0.02 %.
Un juego de experimentos con el uso del baño
ultrasónico de 40 kHz que tiene la concentración de metanol de 10 %, 15 %, 20 %
y 25 % con el mismo arreglo de equipo y reactor ha sido conducido para
averiguar la influencia de la radiación ultrasónica. Ha sido observado que la
producción de gas en 25 % es considerablemente más alta que los demás y aún el
consumo de energía por volumen de gas de unidad producido está alrededor de
0.015 Kw.h/L en todas partes del experimento de 30 minuto, que es inferior que
esto sin la radiación ultrasónica.
El análisis chromatographic del gas de salida que
tiene un valor medio de hidrógeno de 97.56 % y 2.4039 % de monóxido de carbono.
Análisis de Chromatographic de gas producido por reforma de metanol con
radiación ultrasónica. Concentración de metanol en 25 %, y reactivo propicio
ácido sulfúrico de 0.02 %.
TABLA 1
|
Prueba |
Tiempo residente minutos |
Composición % |
Tipo de gas |
|
Primero Prueba |
0.364 |
98.9937 |
H2 |
|
|
1.047 |
1.0063 |
CO |
|
Segunda Prueba |
0.364 |
96.7418 |
H2 |
|
|
1.047 |
3.2582 |
CO |
|
Tercera Prueba |
0.354 |
96.9719 |
H2 |
|
|
1.048 |
3.0281 |
CO |
|
Promedio |
|
97.5691 |
H2 |
|
|
|
2.4309 |
CO |
EXPERIMENTOS
CON GPL
Descomposición de la GPL por el plasma bajo
líquido ha sido conducida (metano o el gas natural es preferido pero ninguno
está disponible en el mercado). Se permite que la GPL pase por el reactor
horizontal por el ánodo perforado platean y entran en el reactor y atrapado en
el plato de cátodo donde el plasma ocurre en el voltaje 1980V y corriente en
100 a 130 entrada de mA. C3H8 y C4H10 son los dos
componentes principales de la GPL, es esperado que la salida de volumen que ha
sido sujetada a la disolución plasma debería ser más grande que el volumen de
entrada original. Este es encontrado para ser de modo que el volumen de gas de
salida aumente en aproximadamente 50 %. El experimento es conducido juntos con
la radiación ultrasónica. Es deplorable que la cromatograma sea incapaz de
emprender el análisis de la composición de gas de salida. El siguiente juego de
experimentos debería ser conducido con metano o gas natural de modo que el
resultado más definitivo pudiera ser obtenido. El análisis rudimentario del gas
producido ha mostrado la presencia de H2, CO2 y C3H6 etc.
REFORMA DE GASOIL EMULSIONADO Y AGUA CON
IRRADIACIÓN ULTRASÓNICA
Descomposición del gasoil emulsionado con agua
destilado también ha sido realizada. El gasoil en 25 % y 50 % por el volumen ha
sido emulsionado añadiendo 1.25 % agente emulsionado dentro del baño
ultrasónico. Ya que el gasoil es el dieléctrico, un aditivo KOH es necesario. El
líquido emulsionado es sujetado a la descarga plasma en un voltaje de 1,850 V y
una fluctuación corriente de 100 mA a 200 mA para el periodo de 30 minutos. La
temperatura del electrodo de cátodo aumentó de 70OC a
aproximadamente 94OC durante el experimento. El volumen de gas
producido era 160 ml con el gasoil de 25 % y 1,740 ml con el gasoil de 50 %,
que es considerablemente más alto y su consumo de energía es 0.1213 KWh/L. Es
claramente indicado, aquella producción de gas es proporcional al gasoil
competen en la emulsión. A causa de la capacidad de suministro de energía
limitada, el voltaje de 1,850 V es simplemente adecuado de producir un poco de
descarga plasma pero es lejano de establecer el plasma vigoroso extenso con
corriente más alta y entrada de voltaje, que produciría más gas.
ESTERILIZACIÓN (DESCONTAMINACIÓN) DE
BEBIDA DE FRUTA DE MORA
La capacidad de plasma no termal para
descontaminar productos químicos nocivos y gases ha establecido ya. Este
experimento es conducido para averiguar como bien el plasma bajo líquido puede
aplicarse en el campo de la esterilización de bebida con niveles bajos de
radiación plasma y cuidado del líquido tratado dentro de una temperatura
aceptable.
Dos litros de 15 % la bebida de fruta concentrada
es colocada en el baño donde un reactor horizontal es sumergido. La cuenta de
bacterias y la cuenta de colonia de molde son obtenidas antes de la prueba de
cuarenta minuto. Una muestra de la bebida de fruta es extraída en 20 minutos y
40 minutos. La bebida de mora tiene la conductividad natural buena entonces
ningún aditivo es requerido. El voltaje aplicado es guardado en 1,200 V y la corriente
fluctúa alrededor de 200 mA. La temperatura en el electrodo es mantenida
alrededor 62OC y el líquido de baño (bebida de fruta) es guardado
alrededor 50OC.
TABLA 2 - La cuenta de microorganismo
|
Tiempo (minutos) |
Cuenta de bacterias /ml |
Cuenta de colonia de moho /ml |
|
0 |
3,400 |
37,000 |
|
20 |
1,300 |
17,000 |
|
40 |
90 |
10 |
El sabor y el color de la bebida de fruta no se
habían cambiado después de la prueba. La esterilización de bacterias es 97.5 %
y aquella de la colonia de molde ha sido esterilizada más de 99 %. Este ha dado la prueba que el plasma bajo
líquido tiene la misma capacidad que aquellos hechos funcionar en un ambiente
gaseoso.
El tiempo para el tratamiento podría ser reducido
proporcionando la circulación forzada del líquido y aumentando el tamaño de
electrodo. La esterilización de beber agua no impone ningún límite a la
temperatura. La entrada de voltaje más alta para la mejor descarga de brillo
plasma que se extiende sobre electrodos más grandes y múltiples debería ser
capaz de quitar toda la sustancia química dañosa, bacterias, materia biológica
y materia microbiana, así encontrando la exigencia municipal para beber agua.
REDUCCIÓN DE ÓXIDO
METÁLICO
Un experimento de proceso para reducir TiO2 atrás al Titanio
el metal ha sido intentado con un poco de éxito. Fue encontrado esto en la
prueba de difracción de rayo X, los rastros menores de titanio nitride y
monóxido de titanio (TiO) fueron encontrados. En el experimento, sólo un
electrólito menor de KOH de 0.05 % con el metanol de 25 % añadido a agua
destilado fue usado para aumentar la producción de hidrógeno. El voltaje aplicado fue fijado en 1,850 V y la
corriente fluctuó en la variedad de 200 mA a 500 mA. La radiación ultrasónica a
40 kHz también fue proporcionada por un baño ultrasónico. La temperatura
registrada en el líquido de baño se elevó de 46OC a 75OC al
final de prueba de 60 minuto. La penalidad TiO2 que fue suspendido con la radiación
ultrasónica, en el líquido de baño en la forma coloidal, mostrando como un
color blanco lechoso, que gradualmente se hizo un color amarillo lechoso hacia
el final del experimento. El líquido de baño también se hizo viscoso.
El rayo X valores de "d" refractivos de
TiO2 eran:
Antes del experimento: 3.512, 1.892, 2.376 pero
después del experimento allí eran dos nuevos grupos de medidas d no vistas
antes del experimento:
a: 2.089, 1.480, 2.400
b: 2.400, 2.329, 2.213
Este indica un nuevo material, colocado entre TiO
y n-Ti3N2-x.
Este experimento indica que un cambio pasó
realmente a el TiO2, posiblemente debido al voltaje limitado y corriente disponible cuando la
entrada, que no podía proporcionar la intensidad de la descarga plasma tenía
que efectuar el proceso de reducción correctamente. Concentración más alta de
HCl o H2SO4 debería ser el uso como el reactivo demostrado en la reacción química
siguiente y en el mismo tiempo sirviendo que el electrólito. El reactor
horizontal no es un pedazo conveniente del equipo para emprender tal
experimento; es adoptado simplemente para la conveniencia. Un reactor de tubo
en tubo y alambre en tubo sería un candidato conveniente, que guardaría el
óxido metálico expuesto a la descarga plasma en todas partes del todo la
duración del experimento. Adelante, más hidrógeno o los gases de CO producidos
durante el proceso pueden ser pasados atrás al reactor para realzar la
reacción. (El metano es un gas conveniente para este tipo del proceso de
reducción, cuando tanto hidrógeno como gas de CO será producido para realzar la
reacción). Lo siguiente es la fórmula química, que sugerido transformando TiO2 a tampoco TiCl4 o TiOSO4 como un compuesto
iónico soluble, facilitará su reducción con prolongan la exposición al
hidrógeno atómico activo bajo la influencia de un ambiente catalítico plasma.
TiO2 + 4HCl ® TiCl4 + 2H2O,
TiCl4 + 4H ® Ti + 4HCl.
TiO2 + H2SO4 ® TiO(SO4) + H2O,
TiO(SO4) + 4H ® Ti + H2SO4 + H2O
Donde TiCl4 es fácilmente producido por un proceso establecido de ilmenite.
Del mismo modo, óxido de aluminio Al2O3 puede ser primero
transformado en AlCl3, que es el compuesto iónico soluble, listo a ser
extraído por la electro-deposición realzada con reducción plasma y proceso que
galvaniza plasma:
Al2O3 + 6HCl ® 2AlCl3 + 3H2O,
2AlCl3 + 6H ® 2Al + 6HCl.
En caso de electrodo óxido positivo como Fe2O3, puede ser
reducido en la presencia de hidrógeno atómico ionizado y la presencia de
monóxido de carbono con la irradiación plasma reactiva catalítica.
El polvo de óxido metálico fino irradiado con
ondas ultrasónicas mantendrá en la forma coloidal que lo permite ser expuesto
al agente de reducción hidrógeno atómico y/o monóxido de carbono. También se
conoce que el proceso de cavitations ultrasónico y colapso crea la temperatura
alta localizada extrema hasta 10,000OK y los miles de atmósferas de
la presión juntos con la temperatura alta en el punto de impacto de las
partículas en polvo finas que es beneficioso al proceso de reducción entero.
DETALLES DE LOS EXPERIMENTOS REALIZADOS
Establecimiento
de Generación de Plasma Bajo líquido:
Destilado el agua es usado en los experimentos con
KOH de 0.05 % como un reactivo de conducción. El voltaje es controlado en 1,250
V y 1,850 V. La corriente es levantada en pasos de 100 mA hasta que esto
alcance 850 mA. Al principio el voltaje permanece bajo y gradualmente aumenta
cuando más burbujas de gas son generadas. Una vez que esto alcanza un cierto
nivel alto las gotas corrientes inmediatamente. La entrada de voltaje y
corriente autorreguladora de la unidad de poder automáticamente cambia del
control de entrada corriente al control de entrada de voltaje. En 45 segundos
después de encender el experimento, el voltaje se elevó a 470 V y la corriente
dejada caer debajo de 500 mA. De 3 minuto 10 segundos a 5 minuto 20 segundos,
el voltaje se elevó a un nivel relativamente alto mientras la corriente siguió
fluctuando. Después de un período de voltaje inestable y movimiento corriente
ellos se hacen estabilizados en 20 minuto con la alta tensión característica y
bajo corriente. En este brillo prominente inmediato es observado en el plato de
tapa perforado (agujeros de concentración corrientes). La temperatura del electrodo de cátodo se ha
elevado y se queda estable alrededor 70OC.

Fig.25 muestra la fluctuación corriente con 1,250
entrada de voltaje V estable y una descarga de brillo plasma estable. La temperatura
de los aumentos de cátodo rápidamente de las etapas tempranas y luego se hace
estable en la 5 señal de minuto, y luego elevándose despacio a esto es la
temperatura más alta de aproximadamente 96OC.
OBSERVACIÓN
Generación
de Plasma Bajo líquido:
De acuerdo con los resultados experimentales, es
posible generar el suministro bajo líquido plasma no termal que las ciertas
condiciones son encontradas: un suministro de energía conveniente, líquido
electrolítico, reactor y otro equipo suplementario.
El diseño del reactor, con voltaje relativamente
bajo y posición de poder limitada (restringió la entrada corriente) requiere
que la construcción especial atrape o retenga el gas y al mismo tiempo levantar
la densidad corriente en el área de descarga. La trampa de gas o la cámara
deberían ser de un tamaño conveniente. Si
la trampa de gas o la cámara son demasiado grandes, entonces el gas atrapado es
demasiado grueso que requiere un voltaje mucho más alto para la avería de
descarga y prolonga el tiempo de cada ciclo de la descarga. Se hace difícil
mantener la descarga de brillo estable cíclica rápida. El plato de cubierta
perforado, es también una parte importante de la estructura de electrodo,
concentrando la densidad corriente. El grosor del plato perforado y el tamaño
del gas que atrapa la cámara debería ser con cuidado controlado de modo que el
hueco de espaciado de electrodo sea bastante debidamente amplio como aquel
también influencias la exigencia de voltaje.
El tamaño y la disposición de agujeros perforados pueden ser
determinados por el método de tanteos. El amplio espaciado de electrodo aumenta
la exigencia de entrada de voltaje y no apropiadamente se cierra el espaciado
de electrodo causará el acontecimiento temprano de plasma que forma un arco con
oleada corriente alta y generación de temperaturas que dañarán los electrodos y
sus accesorios.
La unidad de poder debería ser de la posición de
poder adecuada. La avería eléctrica es muy dependiente del suministro de alta
tensión. Si la posición de la unidad de suministro de energía es inadecuada,
podría ser fácilmente dañado durante repentino la oleada corriente alta causada
en la avería eléctrica cíclica. No habrá ninguna descarga plasma si la entrada
de poder es inadecuada.
El líquido electrolítico debería tener la
conductividad conveniente, no demasiado baja ni demasiado alta. El voltaje no
puede ser fácilmente levantado entre dos electrodos el líquido tiene la
conductividad alta y ninguna descarga plasma será generada a menos que haya una
entrada de alta tensión. El electrodo que descarga puede ser totalmente
encapsulado dentro de una barrera de burbuja, pero el líquido de conductividad
alto permite que la corriente pase por el interfaz líquido de burbuja que por
su parte, también impide el voltaje elevarse bastante alto
La unidad de poder debería ser de la posición de
poder adecuada. La avería eléctrica es muy dependiente del suministro de alta
tensión. Si la posición de la unidad de suministro de energía es inadecuada,
podría ser fácilmente dañado durante repentino la oleada corriente alta causada
en la avería eléctrica cíclica. No habrá ninguna descarga plasma si la entrada
de poder es inadecuada. Si la
conductividad del líquido es demasiado baja, entonces la barrera de burbuja
forma una barrera dieléctrica completa que requiere que un voltaje de inicio
mucho más alto cause la avería eléctrica o la descarga y al mismo tiempo, el
paso de los corrientes se hace demasiado bajo que causa una densidad corriente
baja que también influye en el acontecimiento de descarga. Un voltaje de avería
mucho más alto (descargando el voltaje) crea formar un arco eléctrico en la
condición gaseosa que es ya no considerada la descarga plasma bajo líquido no
termal.
CONCLUSIONES
1. La capa de gas o
las burbujas forman la barrera dieléctrica que proporcionan el ambiente para
aumentar el voltaje de descarga y el espacio gaseoso para la descarga plasma
para ocurrir. La alta tensión y la entrada relativamente bajo corriente son la
característica de plasma bajo líquido.
2. Con la alta
tensión característica y exigencia bajo corriente, el plasma bajo líquido puede
ser generado sobre una amplia variedad de líquidos. El líquido de electrólito
puede ser ácido, alcalino o una solución de las sales. Los líquidos impurezas
de conducción que contienen o una mezcla de compuestos orgánicos también pueden
servir como el electrólito como el caso de cinta agua y bebidas de fruta.
3. Hay varios
factores que afectarían la generación de plasma bajo líquido como voltaje,
densidad corriente, la configuración de electrodos, el área de superficie de
electrodo, espaciado de hueco de electrodo, propiedades físicas y químicas
electrolíticas, gas arreglo que retiene y atrapa, la provisión del realce
plasma, cavitations ultrasónico, pulsó el suministro de energía, la
construcción de temperaturas y de reactor ambiental. Este parece complicado,
pero los experimentos emprendidos han demostrado que todos los factores
mencionados pueden ser manipulados para conseguir la generación de plasma no
termal estable en una atmósfera de la presión.
4. Plasma es el
cuarto estado de la materia. Ha sido extensamente empleado en el campo de
químico, electrónico, materiales e industrias de energía. El plasma bajo
líquido generado del plasma tiene sus propias características intrínsecas y
ventajas, que han resultado ya ser un instrumento útil para electrodeposición
plasma o deposición tanto de materiales metálicos como de no metálicos. Esto encontrará su aplicación en el asistido
por plasma agua electrólisis para la producción de hidrógeno; reforma de
compuestos ricos de hidrógeno o combustible de hidrocarbono (gas y líquido);
descontaminación tanto de descargas de contaminación líquidas como de gas que
contienen productos químicos dañosos persistentes, metales pesados disueltos y
contaminantes orgánicos y biológicos; esterilización de bebidas de fruta,
suministro de agua potable; y reducción de óxido material como menas de óxido,
óxido metálico como un refinamiento de metal de método alternativo. Es probable
que la generación plasma bajo líquido propuesta, y esta información científica
básica establecida, formaran la base para refinamientos adicionales que
conducen a las nuevas aplicaciones prácticas propuestas en esta aplicación
evidente.
PLASMA ASISTIÓ A ELECTRÓLITOS PARA
PRODUCCIÓN DE HIDRÓGENO
Electrólisis de agua todavía es usada para la
producción de hidrógeno puro. Esta producción de hidrógeno es restringida
debido a esto es la eficacia de conversión de energía relativamente baja. A fin
de conseguir la eficacia de energía más alta, el voltaje eléctrico debe ser
guardado bajo para evitar la pérdida de energía por la conversión de calor. Hay
también las reclamaciones que la eficacia de energía puede ser mejorada por la
mejor configuración de electrodo, un aumento del área superficial reactiva, la
reducción del hueco de electrodo y aumento de la presión de operaciones. El sistema de electrodo sólido PEM está en
su desarrollo temprano y su eficacia permanece similar a aquel del sistema de
electrólisis agua. En cualquier caso el principio básico de la electrólisis
agua no se ha cambiado ya que fue primero puesto para usar. Electrólisis en
conjunto, es pensado ser no competitivo con el proceso de producción competidor
de reformar el combustible de hidrocarbono, pero la electrólisis tiene la
ventaja de ser un proceso limpio que produce la pureza de gas alta y CO2 no es producido.
Las burbujas de hidrógeno que evolucionan de la
superficie de electrodo reducen la velocidad con el tiempo cuando las burbujas
diminutas gradualmente aumentadas y sofocan la superficie de electrodo. Éstos
no son fácilmente desalojados y el precio de la producción de hidrógeno es
reducido adelante cuando aquellas burbujas diminutas se hacen una barrera al
flujo corriente entre los dos electrodos.
La invención propuesta es estrechamente
relacionada al proceso de electrólisis agua pero el mecanismo de separar
hidrógeno de moléculas agua es diferente. La generación del plasma de no
equilibrio dentro de las burbujas que sofocan los electrodos dividirá la capa
de burbuja de barrera dieléctrica y hará que el flujo normal de corriente sea
reanudado. Al mismo tiempo, agua
moléculas contenidas en las burbujas que entran en el contacto con la descarga
plasma, será disociado para producir el hidrógeno suplementario. Además, la
descarga plasma vigorosa cerca de la superficie de electrodo también creará una
condición hidrodinámica, que quitará lavando las burbujas finas que bloquean el
flujo corriente. El mecanismo de producir hidrógeno por la descarga plasma es
diferente de la electrólisis convencional que parte las moléculas agua iónicas
por la atracción de electro-polaridad, mientras en el plasma descargan la
molécula agua es dividida como el resultado de colisiones de electrones. Las
moléculas agua bajo la irradiación de descarga plasma perderían un electrón
debido a la colisión de electrones para ceder H2O + e -> OH + H+ +e
El hidrógeno producido es de la pureza alta. Agua
potable ordinario o el agua de lluvia con una concentración muy baja del
electrólito pueden ser usados como la fuente principal del material, en vez de
agua destilado, cuando ellos contienen la impureza suficiente para ser
ligeramente electro-propicios.
El experimento se ha manifestado aquel gas de
hidrógeno puede ser producido con la descarga de brillo plasma como un proceso
suplementario al método convencional. La energía requerida producir 1 metro
cúbico de hidrógeno con la descarga de brillo plasma con un reactor muy
rudimentario ha conseguido una eficacia de 56 % que puede ser mejorado adelante
con la mejor ingeniería, cerrando la distancia de hueco de electrodo,
seleccionando la concentración derecha de electrólito, construcción de reactor
y mejores medios de atrapar y retener el gas cerca del electrodo de descarga.
Temperaturas altas de hasta 90OC son
registrados en el electrólito, que aumenta dentro del tiempo muy corto de la
reacción. Este puede la reacción exothermic en parte debida de combinar de
nuevo H y AH a agua. El calor excesivo puede ser bien utilizado como la fuente
secundaria de la energía. El gas o el vapor burbujean calentando la asunción de
la mayor importancia como materiales de la fuente para la disolución plasma que
conduce a la producción de Hidrógeno. Los co-productos de oxígeno de pureza
altos son también un subproducto valioso con muchas aplicaciones.
Ya que la alta tensión con la corriente moderada
es necesaria en el proceso plasma, el precio de producción por se unen el área
de la superficie de electrodo es alta, y tan sólo un pequeño reactor es
necesario para la producción de hidrógeno, sobre todo cuando otros métodos de
realce plasma son empleados, como cavitations ultrasónico, poderes pulsados y
entrada de RF.
Los electrodos podrían ser de cualquier material
propicio como aluminio, acero inoxidable, grafito, tungsteno, platino, paladio
etc. El tamaño del electrodo para la descarga plasma es mucho más pequeño que
esto requerido por la electrólisis convencional producir la misma cantidad de
gas. A consecuencia de este, un reactor más pequeño es posible.
Gorronee los electrodos porosos aumentarán el área
superficial reactiva disponible para producir gases de electrólisis. En el
experimento, varias capas de la tela metálica fina fueron embaladas fuertemente
juntos para imitar una esponja plato de electrodo poroso.
Un poco de la configuración de electrodo básica
es: platee para platear; plato perforado a plato perforado; platee o plato
perforado a la tela metálica; tela metálica a tela metálica; platee al plato
fijado; la capa de dieléctrico en uno o ambos electrodos platea o malla o plato
fijado, tubo en tubo y alambre en el arreglo de tubo
Los electrodos podrían ser de cualquier material
propicio como aluminio, acero inoxidable, grafito, tungsteno, platino, paladio
etc. El tamaño del electrodo para la descarga plasma es mucho más pequeño que
esto requerido por la electrólisis convencional producir la misma cantidad de
gas. A consecuencia de este, un reactor más pequeño es posible. Es notado que la configuración de electrodo
incluso cualquier forro o cubierta de materiales que ayudan a concentrar la
densidad corriente y tener la capacidad en retener el gas alrededor del
electrodo sería adoptada que ayudará a bajar el voltaje y la exigencia
corriente para generar la descarga plasma estable.
A fin de crear un ambiente para la descarga de
brillo plasma cíclica estable y corta como ya mención en el texto anterior, la
configuración de electrodo debería ser tan estructurada para retener las
burbujas y concentrar la densidad corriente y aún cuidado de la distancia de hueco
de electrodo verdadera a mínimo. Este
crea un espacio vaciado conveniente en el electrodo metálico o en los
materiales de cubierta, capaces de retener el gas al mismo tiempo teniendo el
mecanismo para concentrar la densidad corriente a un punto de descarga
localizado. Este conduce a una amplia variedad de diseños y opción de
materiales a satisfacer la exigencia de descarga plasma.
A fin de evitar nueva combinación de H+
y H2 con OH iones y volviendo atrás a agua, debería permitirse los átomos de
hidrógeno después de recobrar sus electrones perdidos por ponerse en contacto
que con el cátodo se escape rápidamente del área que abunda en otras especies
de oxidación y radicales. Este ha influido enormemente en la productividad de
gas de hidrógeno. Si H y OH es permitido a combinado de nuevo, a pesar de la
burbuja aparente que se hierve en el gas muy pequeño de reactor puede ser
coleccionado y la temperatura en las subidas de reactor rápidamente que podrían
estar bien el efecto de exothermic de la nueva combinación de H+ y
OH.
El hidrógeno producido es coleccionado por
separado del oxígeno. Ya que el gas de hidrógeno producido contiene una buena
cantidad del vapor agua, el gas de hidrógeno es coleccionado pasándolo por un
agua chiller u otro método conocido, de modo que el volumen de gas mesurado
esté en la temperatura ambiente con mínimo agua el contenido de vapor.
El plasma básico asistió a la célula de
electrólisis o el reactor puede ser producido en la forma modular que puede ser
montada lado al lado y colocada dentro de un tanque electrolítico solo con su
poder respectivo y gas de salida coleccionado para formar una unidad de
producción principal. Varios tipos de
reactor pueden ser empleados para la producción de hidrógeno. Vara o alambre en
el reactor de tubo, tubo en el reactor de tubo, reactores de célula solos o
múltiples son también convenientes para la electrólisis agua asistida del
plasma. El gas tapa de concentración que retiene y corriente será adjuntado en
el electrodo de cátodo que afronta el electrodo de ánodo. Un reactor horizontal
cuyo cátodo tiene una tapa que retiene gas puede ser colocado encima de un
ánodo que es separado por un diafragma y el gas de hidrógeno se reunirá
entonces en el aislamiento
El plasma básico asistió a la célula de electrólisis
o el reactor puede ser producido en la forma modular que puede ser montada lado
al lado y colocada dentro de un tanque electrolítico solo con su poder
respectivo y gas de salida coleccionado para formar una unidad de producción
principal.
La introducción de cavitations ultrasónico en el
líquido electrolítico es fácil ya que el baño de electrólisis es también el
baño ultrasónico y los transductores ultrasónicos pueden ser atados al baño por
fuera. Una mezcla de la frecuencia sónica debería ser usada para evitar
cualquier acontecimiento de una zona sónica muerta. La introducción de la
excitación sónica por cavitations realza la interpretación de producción de la
electrólisis asistida por plasma.
El suministro de corriente continua de alta
tensión pulsado con la onda de cuadrado de polaridad sola de 5 kHz hasta 100
kHz ha sido encontrado para ser beneficioso para generar el plasma en un
voltaje muy reducido.
La ventaja distinta del plasma bajo líquido
permite especies ionizadas emigran a la mitad respectiva célula y electrodos
que evitarán y reducirán al mínimo la nueva mezcla del hidrógeno producido y
oxígeno que causa una reversión a agua otra vez y crea una condición
arriesgada, explosiva. El oxígeno es considerado como un por - producto que puede
ser coleccionado para el uso o puede ser canalizado a la cámara de combustión
si el hidrógeno es usado como el combustible directo para un motor de
combustión.
El echar agua es el material de la fuente primario
para la producción de hidrógeno, siendo económicamente disponible y del
suministro ilimitado. Esto es un material de la fuente completamente limpio que
no produce ningunos subproductos no deseados.
El ánodo puede perder gradualmente sus materiales
debido al transporte electro, pero de ser así, esto será un proceso muy lento. En
la práctica la polaridad de electrodos puede ser invertida que invierte el
transporte de materiales y la deposición. Los materiales de conductor que son
inertes a la corrosión electroquímica son una opción buena para servir como
electrodos.
Un reactivo por medios químicos propicio puede ser
añadido a agua para aumentar su conductividad y un agente espumante añadido
para realzar la generación de burbujas. El electrólito puede ser de la base
ácida o alcalina. La concentración del electrólito debería ser mantenida en un
nivel estable para los mejores resultados. La concentración de electrólito alta
aumenta la conductividad líquida así como la productividad de burbujas de gas
pero esto podría prevenir el voltaje creciente requerido para la descarga
cuando el flujo corriente entre el electrodo no será inhibido por la presencia
de burbujas. Sin embargo, una concentración muy baja del electrólito favorecerá
la avería dieléctrica de burbujas, cuando un menos corriente será llevado por
el intermediario medio líquido las burbujas.
Ha sido encontrado aquel electrólito ácido o alcalino con el trabajo de
concentración de 0.02 % sumamente bien en el mantenimiento de la descarga de
brillo estable con el voltaje de corriente continua en los límites de 350 V a
1,800 V y una corriente de 100 mA a 800 mA.
Grifo agua ha sido usado sin añadir cualquier
reactivo de conducción y esto a menudo trabaja inesperado bien, con la mayor
probabilidad debido al presente de impureza y pH alto, en la electrólisis
asistida por plasma donde la descarga de brillo estable ocurre alrededor de 450
V a 900 V y corriente alrededor de 200 mA a 350 mA. La exigencia de entrada de
poder varía en el acuerdo a espaciado de electrodo, electrodo y configuración
de reactor, concentración de electrólito y la estructura de gas que retiene el
arreglo. Otra vez otro plasma asistió al método como la entrada de poder
pulsada y cavitations ultrasónicos etc. también ayudan a bajar la exigencia de
entrada de poder.
El proceso es en general, conducido en una presión
de atmósfera. Un aumento de presión hará más lento el movimiento ascendente de
las burbujas y levantará la temperatura del electrólito. Un poco de aumento de
la temperatura en el electrólito no es perjudicial a la generación de plasma.
las burbujas de vapor de agua proporcionan los materiales de la fuente y el
ambiente activo para la descarga plasma. En general, la temperatura de
electrólito es bajo del punto de ebullición cuando el plasma no termal produce
un poco de calor. La temperatura algún día se eleva rápidamente en el
electrólito debido al acontecimiento del arco plasma infrecuente y exothermic
en la nueva combinación de H+ y OH- en cantidad.
Durante la descarga de brillo estable, las
burbujas vigorosas con puntos ligeros en color amarillos/de naranja/rojos
aparecen por todas partes de la perforación plástica. Los puntos ligeros
también aparecen extensamente en la superficie de electrodo cuando el voltaje
es aumentado. Por el examen del electrodo y hoja de tapa plástica, ningunas
señales de quemadura fueron observadas. Este demuestra que el brillo plasma es
no termal después de una hora de la descarga de brillo. La temperatura en el
plato de electrodo registrado con una pareja termal estaba alrededor 50OC
a aproximadamente 90OC. El
gas producido es formado principalmente del hidrógeno con algún vapor agua, que
se condensa rápidamente en la refrigeración. El precio de la producción de
hidrógeno es la variable y la tasa de cambio de energía también fluctuó en
todas partes de la prueba. Se sospecha que este causa por la nueva combinación
de H y OH, que es afectado por el electrodo y estructura de reactor y
configuración.
El hidrógeno puede ser producido ahora con la alta
tensión y bajo corriente, que es al contrario del sistema de electrólisis
convencional donde un pequeño reactor con un precio alto de la producción se
hace posible. Este ha demostrado
claramente que el mecanismo de producir hidrógeno con la descarga plasma es
diferente de la electrólisis agua convencional de varios modos. Vapor y el vapor de gas producido debido a la
calefacción de los electrodos (cátodo) en el espacio corto del tiempo se hacen
una fuente de importancia de materiales para la disolución plasma que también
influyen en la productividad de hidrógeno
El hidrógeno puede ser producido ahora con la alta
tensión y bajo corriente, que es al contrario del sistema de electrólisis
convencional donde un pequeño reactor con un precio alto de la producción se
hace posible.
1.3 Procedimiento
Experimental
1.3.1 Un organigrama
para realizar experimentos con relación a esta invención es mostrado en Fig.28.

El aparato comprende ampliamente, una fuente de
alimentación de CC 1, baño líquido 2, reactor 3, separador de gas y líquido 4,
agua chiller 5, y volumen de gas que mide el metro 6. El gas fue producido por
la electrólisis que fue catalizada por el plasma. El gas de hidrógeno fue
producido en el cátodo y gas de oxígeno en el ánodo.
1.3.2 Función de Equipo:
Fuente de alimentación de CC: proporciona la corriente continua de alta
tensión.
Reactor horizontal: generación de plasma bajo líquido no termal.
Separador de gas y líquido: separar líquido de gas y vuelta como líquido
enfriado.
Chiller: condensar cualquier vapor líquido mezclado en el gas y volver a
reactor.
Volumen de gas que mide metro: medir el volumen de flujo de gas.
1.4 Método y Operación de los Experimentos
(1) El experimento es conducido en según el
acontecimiento de la descarga plasma. Seis niveles diferentes del voltaje son
seleccionados para producir el plasma bajo líquido con mismo reactor para la
generación de hidrógeno. Ellos son: 1350 V, 1450 V, 1550 V, 1650 V, 1750 V, y
1850 V. Cada experimento dura 30 minutos
y el experimento son repetidos tres veces bajo el mismo juego de condiciones. Los
datos obtenidos son que salido a una media.
1.5 Observaciones
Experimentales
Se observa que la descarga plasma en 1,350 V tiene
pocos y la iluminación limitada que se enciende en el electrodo en la
comparación con aquellos vigorosos, descarga estable sobre una superficie de
electrodo mucho más grande en el voltaje 1,850 V. La entrada corriente
correspondiente también es muy reducida. Ha sido registrado que la temperatura
en el electrodo de cátodo se eleva con el tiempo hasta que esto alcance sobre
90OC y gradualmente se hace estable. El color de la descarga plasma
parece ser la naranja y rojo y esto es el color es enormemente diferente de
aquel del arco eléctrico (descarga de arco plasma) que parece ser agudo
brillante azul en color.
El candidato también condujo experimentos con el
mismo equipo que utiliza el plasma bajo líquido para transformar el metanol
para el uso en la producción de hidrógeno. El candidato encontró que el plasma
era eficaz en la producción del gas de hidrógeno del metanol. CO y CO2 gases eran completamente ausentes del gas
producido. Este era inesperado. Sin estar obligado así, el Candidato cree que
CO y CO2 pueden haber sido absorbidos por KOH que fue añadido como un agente
propicio al electrólito. Algunos gases de oxígeno fueron registrados antes de
que el metanol fuera añadido al electrólito..
El candidato también condujo experimentos con el
mismo equipo que utiliza el plasma bajo líquido para tratar el gasoil. El
gasoil fue emulsionado en agua para dispersarlo por el cuerpo de líquido. Siendo
sujetado a condiciones plasma cerca del cátodo, un gas fue producido lo que era
humeante y se pareció a una emisión de gas de escape que no se quemó
fácilmente. El candidato estableció por medio de estos experimentos que el
gasoil podría ser reformado y también disociado por el en el plasma líquido con
este equipo
El candidato también condujo experimentos con el
mismo equipo que utiliza el plasma bajo líquido para reformar hidrocarbonos
para la producción de hidrógeno. El candidato encontró que el plasma era eficaz
en la reformación de los hidrocarbonos y producción entre otro gas de hidrógeno
de cosas.
Reforma de líquido de hidrocarbono y combustible de gas, y compuestos ricos
de hidrógeno para producción de hidrógeno:
Agua es uno de los materiales de la fuente
primarios, que sirve como portador, conductor y confinamiento al espacio de
burbujas donde la corona plasma y la descarga de brillo ocurrirían cuando los
electro-potenciales adecuados se aplican a través de pares de electrodos solos,
o múltiples. El metano de combustible de hidrocarbono (gas), metanol, gasoil,
gasolina, keroseno (parafina), etano, gas natural, gas de GPL, gasoil bio etc.
y azufre de hidrógeno (H2S) es también el material de la fuente bueno para
la producción de hidrógeno.
La mayoría por todo el mundo de la producción de
hidrógeno convencionalmente es por la reforma de vapor de alta presión del
metano. Este requiere la presión alta y la temperatura alta. La planta de
producción es grande y costosa para establecerse. El almacenamiento y la
entrega conjuntamente con la producción son un coste añadido para el suministro
de gas de hidrógeno. La importancia de hidrógeno como una alternativa
ambientalmente limpia el combustible es bien entendido. La tecnología de célula
de combustible próxima exige un suministro económico y listo de gas de
hidrógeno puro. Producir el hidrógeno con un pequeño procesador para enriquecer
combustibles para motores de combustión y turbinas de gas sólo no reducirá el
consumo de combustible pero esto también reduce emisiones de contaminación.
El proceso de reforma plasma propuesto puede
tratar tanto con el combustible de combustible como con líquido gaseoso. El
combustible de gas será burbujeado en el reactor junto con un inhibidor para
hacer más lento el flujo ascendente del gas de combustible. Ya que la
disolución del combustible de hidrocarbono será principalmente conseguida por
la disolución plasma que es similar al proceso de electrólisis asistido por
plasma, pero con el líquido electrolítico que contiene compuestos ricos de
hidrógeno. En caso del combustible líquido, esto puede formar o una mezcla con
agua o ser emulsionar con agua. El porcentaje de combustible en la mezcla
depende del tipo de combustible, su conductividad, punto de ebullición,
flammability y reacción electroquímica. La reforma es principalmente debido a
la oxidación parcial cualquiera con el activo OH-, O-, O2, O3 creado por la
disolución plasma. Al mismo tiempo, el compuesto de hidrógeno rico como CH4 o CH3OH Ya que el dióxido
de carbono está un subproducto principal juntos con algunos otros gases menores
que salen de la impureza del combustible, ellos serán separados por el método
de absorción convencional o el método de separación de la membrana.
Transformación del combustible de hidrocarbono por
corona y plasma de brillo ha sido intentada pasando el gas de hidrocarbono como
metano, gas natural, GPL y vaporizó el combustible líquido algún día mezclado
con vapores agua por el reactor plasma. Ellos han sido todos acertados en la
producción del gas de hidrógeno rico por la descarga de corona en la presión
atmosférica sujetando el metano, vaporizó el metanol, gasoil mezclado con el
vapor agua, pasándolo por un plasma doran el reactor de arco, alambre en
reactor de tubo y reactor propuesto por MIT plasmatron u otro reactor de
flámula de corona de fase de gas.
El reactor plasma bajo líquido propuesto tiene
mucha ventaja sobre el reactor de plasma de fase de gas cuando es capaz generar
una descarga de brillo plasma estable en un voltaje muchísimo inferior, es
decir de 350 V (a raramente) 1,800 V con corriente en la variedad de 100 mA a
800 mA en agua. El medio líquido también permitirá la aplicación de ondas
ultrasónicas que producen un efecto que realzará la generación de plasma de
brillo y a la baja del aumento el proceso de transformación total. Otra vez,
ningún aire externo o gas son la necesidad ser introducido para la reacción. Sin
embargo, el gas de hidrocarbono como metano, natural, GPL o gas de azufres de
hidrógeno puede ser introducido para trabajar en la conjunción, y complementar
el combustible líquido en el proceso de reforma. Los gases de combustible
realzarán la reforma de descarga plasma y permitirán que ello ocurra sin
necesidad confiar en el gas producido por la electrólisis.
Aquellas moléculas de combustible de hidrocarbono
que entran en contacto con la descarga plasma, serán sujetadas a disolución y
oxidación parcial representada en el siguiente:
H2O +e ® +OH + H+ +e disolución
CH4 + e ® CH3 + H+ +e dirijas
la disolución plasma
CH4 + H ® CH3 + H2
la reacción con radicales H
CH4 + H2O ® CO + 3H2
oxidación parcial
CO + H2O ® CO2 + H2
cambio de agua
CH3OH + H2O ® CO2 + 3H2 electrólisis y oxidación parcial
H2S ® S + 2H sin experimentar oxidación
H2S + 2H2O ® SO2 + 3H2 oxidación
parcial
SO2 + 2H2O ® H2SO4 + H2
Endothermic conversión catalítica de hidrocarbono ligero (metano a
gasolina):
CnHm + nH2O ® nCO + (n + m/2)H2
Con hidrocarbono pesado:
CH1,4 + 0,3H2O + 0,4O2 ® 0,9CO +
0,1CO2 + H2
C8H18 + H2O + 9/2O2 ® 6CO + 2CO2 + 10H2
El gas de hidrógeno y el dióxido de carbono son
coleccionados. El CO2 es separado por establecen la absorción o el
método de separación de la membrana.
El OH radical producido por la disolución plasma
desempeñará un papel importante en la oxidación el CH4 producir a CO que sería oxidada adelante
para hacerse CO2. El mismo aplicado a metanol CH3OH y H2S. El S está siendo oxidado para formarse SO2 y adelante
oxidación para hacerse SO3 y posteriormente reacción con H2O producir H2SO4. Este tipo de la reacción química será posible
sólo con el estímulo del ambiente catalítico reactivo y plasma muy químico. No
cada CO se hará CO2 y las partículas de azufre pueden ser observadas en la precipitación.
REACTOR
Hay número de reactores que pueden ser usados para
la reforma de compuestos de hidrógeno ricos. Reactores como el alambre en tubo,
tubo en tubo; célula sola y reactores de célula múltiples; y los
multielectrodos sin separación de diafragma. El tubo en reactor de tubo y
reactor de torre con electrodos horizontales es conveniente para tratar tanto
hidrocarbonos líquidos como de gas y ambos al mismo tiempo. El ánodo y el
cátodo son estrechamente espaciados con una distancia de hueco en los límites
de 6 mm a 12 mm y son cubiertos del dieléctrico construcción que retiene gas y
corriente se concentra en un lado o ambos lados del electrodo. Un aspecto importante del reactor tiene la
construcción, que acomodará el transductor ultrasónico, que induciría
cavitations sónico apropiado uniformemente distribuido en todas partes del
volumen que reacciona. El tamaño, la forma y el arreglo de los electrodos
pueden variar pero su tamaño sería restringido por la energía eléctrica
disponible. Un pequeño plato de electrodo de reactor es completamente adecuado
para descarga uniforme buena y productividad alta. El tamaño del uso de plato
de reactor en la mayor parte de los experimentos está en la variedad de 16 cm2 a 30 cm2. Es preferible que el electrodo que no
descarga tiene un área de electrodo más grande que el electrodo que descarga
con el dieléctrico que retiene gas la construcción. Con el poder suficiente
disponible, tanto el ánodo como el electrodo de cátodo pueden funcionar como el
plasma que descarga electrodos al mismo tiempo. Este es en particular útil en
el proceso de oxidación parcial.
En caso de una mezcla de petróleo/echar agua
emulsionada, es mejor mantenido con la excitación ultrasónica que al mismo
tiempo genera burbujas micro pasajeras que realzan el proceso reactivo entero. El
gas de hidrocarbono también puede introducir en el reactor para formar burbujas
de aire o atrapó bolsillos de gas para la formación lista de la descarga de
brillo plasma. Ya que el combustible de hidrocarbono aceitoso es muy
dieléctrico este requeriría una concentración más alta de conducir el reactivo
que esto requerido para el asistido por plasma agua electrólisis, a fin de
mantener un nivel conveniente de la densidad corriente para la descarga para
ocurrir.
Reforma de gas de metano por el plasma no termal
bajo líquido es por burbujear el gas por los electrodos horizontales perforados
de la torre un reactor o un reactor de tubo en tubo. Ya que el gas de metano
debe ser oxidado por la molécula agua disociada del plasma (OH- + H+) formar
monóxido de carbono y gas de hidrógeno (CH4 + H2O ® CO + 3H2). El CO será oxidado adelante para formarse CO2 con el oxígeno
sacado del plasma disoció la molécula agua, liberando más dos átomos de
hidrógeno (H2). El gas consiguiente es tampoco H2 o CO2 con quizás
pequeña cantidad de CO. El gas de
hidrógeno será coleccionado con la pureza razonable después el CO2 o CO es quitado
por absorción o separación de la membrana. Ya que el gas de metano puede no
reformar a fondo con un pasado por el reactor, es importante regular el
rendimiento de gas para asegurar el tiempo residente conveniente para la
reforma o hacer recuperar el gas de metano por la siguiente ronda de la reforma
o tener el gas que pasa por una serie de reactores a asegurado que el gas de
metano es totalmente utilizado. El caso posterior puede no ser la energía
eficiente.
Reforma del metanol para la producción de
hidrógeno puede ser conseguida en primer lugar, por la electrólisis ordinaria o
por la oxidación parcial. Cuando CH3OH es sujetado a la irradiación de
descarga plasma, esto reaccionará con las especies de oxidación y radicales
disociados de las moléculas agua. La electrólisis convencional también
contribuirá a la producción total de gas de hidrógeno. La reforma de mezcla de
metanol/agua conseguirá la mejor eficacia cuando las descargas plasma son
usadas junto con la excitación ultrasónica y cavitation. Varios tipos del
reactor pueden ser adoptados para la reforma de metanol como un reactor de
torre con electrodos horizontales, un reactor de tubo en tubo, un reactor de
flujo transversal, etc. Estos tipos de oferta de reactor especies de oxidación
muy activas y radicales hydroxyl necesarios en la reforma.
Reforma de petróleo pesado como el gasoil por la
descarga plasma bajo líquido será con el líquido emulsionado. El mejor modo de
mantener una emulsificación cuidadosa del gasoil y agua es por la excitación
ultrasónica. Las gotitas micro del gasoil serán encapsuladas en el agua. Es
otra vez observado que la conductividad del líquido emulsionado es muy baja
cuando el gasoil es el dieléctrico y corriente sólo puede ser conducido por el
intermediario de película agua. Este ha dado la necesidad de más electrólitos
añadidos, especialmente como el contenido diesel aumenta. Las burbujas no son
fácilmente producidas por la electrólisis debido a su flujo corriente bajo. Esto es por lo tanto una ventaja para
introducir el gas en el reactor desde fuera o producir cavitations ultrasónico
en el líquido al mismo tiempo como la emulsificación de la mezcla agua/oil. El
reactor de torre, el reactor de tubo en tubo y el reactor de flujo transversal
son todos convenientes para la reforma de combustible de hidrocarbono pesada a
condición de que un transductor ultrasónico adecuado sea correctamente
localizado para asegurar la excitación eficaz y cavitations distribuido en
todas partes del volumen líquido. Un suministro de energía pulsado realzará la
generación plasma y la calefacción de electrodo asistirá a la generación de
burbujas en el electrodo que descarga.
REDUCCIÓN DE PROCESO DE ÓXIDO METÁLICO Y
MINERAL
Mineral refinado es un proceso caro y que
contamina. Quitar oxígeno del óxido, es reaccionando con elementos
electro-positivos más altos, que es poco económico, o exponiendo el óxido
metálico C, CO, e hidrógeno dentro de un calorífero alto de temperaturas como
el caso en producción de hierro. La electrólisis de un fundido se derrite de Al2O3 o TiO2 extraer metales
puros Al o Ti respectivamente, consume una cantidad grande de la electricidad,
y requiere el uso de caro refractario y materiales de electrodo junto con la
contaminación de emisiones, dar estos dos metales útiles muy caros e inhibir su
aplicación común.
Se propone un plasma bajo líquido reductive el
proceso para reducir el óxido de mena o metales. La irradiación de descarga
plasma de los óxidos metálicos en un ambiente muy catalítico, causará la
interacción con los átomos de hidrógeno activos producidos por la disolución
plasma de agua o metano o una mezcla de metanol/echar agua e introdujo el gas
de hidrógeno juntos con la ayuda de la excitación ultrasónica sería suficiente
en muchos casos para desalojar el óxido más obstinado.
Se relata que la investigación debe extraer en
marcha Al de Al2O3 por electrólisis. Aluminio es el electrodo puesto instalación eléctrica al
cátodo del electrodo de ánodo Alumina poroso. La reducción de TiO2 y Al2O3 por la descarga
plasma de hidrógeno también está siendo activamente investigado en otra parte
con el objetivo de económicamente refinar estos dos metales útiles. Un reactor
de tubo en tubo, o un reactor de alambre en tubo pueden ser usados para este
proceso de reducción. Estos dos reactores pueden ser fácilmente modificados
para el procesamiento continuo de la forma granular del mineral o del óxido metálico.
El óxido metálico será expuesto a la influencia de átomos de hidrógeno muy
activos y posteriormente el oxígeno en el metal será quitado. Este no sería un
problema para aquellos elementos electro-positivos, pero presentaría un poco de
dificultad para óxidos como Al y Ti.
El oxígeno es fuertemente unido con los metales
paternales como Al2O3 y TiO2 que no puede ser reducido fácilmente. Este reactor horizontal rudimentario
sirve para manifestarse aquel óxido metálico puede ser refinado exponiéndolo en
la forma granular a irradiación de descarga plasma, excitación ultrasónica y en
un ambiente muy reactivo que contiene átomos de hidrógeno activos. El hidrógeno
adicional puede ser sacado de la disolución plasma de gas de metano introducido
en la cámara de reacción donde CO y atómico H son producidos. De manera similar
por la disolución plasma del metano agua mezcla que el hidrógeno activo y CO2 también son
producidos para complementar el hidrógeno atómico reductive. El gas de
hidrógeno también puede burbujear en el reactor y cualquier exceso será
coleccionado y pasó atrás al reacto.
Reducción de Al2O3, TiO2, TiF3, TiO, AlCl3 ocurrirá en la manera siguiente, donde:
TiO2 + 4H(2H2) ® Ti + 2H2O
Al2O3 + 6H(3H2) ® Al + 3H2O
TiF3 + 3H(3/2H2) ® Ti + 3HF
La alternativa debe tener:
TiO2 + H2SO4 ® TiOSO4 + H2O
TiOSO4 + 2H ® TiO + H2SO4
o TiO + 2H ® Ti + H2O
y
TiO2 + 4HCL ®TiCl4 + 2H2O
TiCl4 + 4H ® Ti + 4HCl
donde TiCl4 es iónico y es soluble en agua
La susodicha reacción está bajo la influencia de
un plasma no termal de modo que el óxido de menas o metal sea sujetado a un
ambiente muy catalítico y entre en el contacto con el hidrógeno atómico
reactivo por lo cual el oxígeno será sacado. Para realzar la materia adelante,
el proceso de reacción entero también es sujetado a la excitación sónica. Las
partículas finas en la suspensión coloidal del óxido granular chocarán el uno
con el otro y en el punto de impacto, la temperatura se elevará 1,500OC
a 3,000OC y la fundición local es relatada. La temperatura alta y la
presión de una burbuja sónica que sufre un colapso trabajarán junto con la
descarga de brillo plasma que irradia las partículas de óxido con el hidrógeno
atómico con la temperatura alta localizada debido a colisión e implosión
cavitations que al final quitan el oxígeno. Los metales refinados estarán en la
forma en polvo abajo al tamaño de nano.
El otro método de extraer y refinar metales de sus
óxidos es sujetar la solución iónica del metal como AlCl3 a un proceso de
electrólisis que es relatado haber conseguido la eficacia de 3 KWh/Kg de
Al. El proceso entero puede ser mejorado
adelante con el plasma que galvaniza la técnica con la descarga de plasma de
brillo bajo líquido propuesta. El Al será depositado en el electrodo de cátodo.
La parte del gas de cloro saldrá del lado de ánodo y reaccionará con el
hidrógeno activo para formarse HCl.
El óxido metálico granular fino es colocado dentro
de un reactor horizontal encima del electrodo de cátodo. Una membrana de
separador de la matriz cercana, usada para impedir al óxido metálico para
atravesar, colocado encima y debajo del electrodo de ánodo es usada para
separarlo del cátodo. El reactor entero es sumergido dentro de un baño
ultrasónico. Las ondas ultrasónicas penetrarán el separador de la membrana para
causar el óxido metálico granular en la suspensión coloidal. El óxido será
sujetado a la irradiación de descarga de brillo plasma bajo líquido y reducción
de hidrógeno atómica. El porcentaje de óxido metálico reducido después de un
período de tiempo es evaluado. Óxido metálico de TiO2 será sometido a prueba. Una mezcla de
metano/echar agua será empleada como el medio líquido que producirá la cantidad
más grande de hidrógeno atómico activo que sirve como agentes de reducción.
DESCONTAMINACIÓN DE LÍQUIDO
El problema de la contaminación es una cuestión
principal que afecta cada criatura en este planeta. Mucho esfuerzo ha sido
gastado por Gobiernos, universidades y empresas privadas, buscando un proceso
completo para tratar con una variedad enorme de cuestiones de contaminación. La
contaminación de emisiones de gas de industrias y automóviles produce
cantidades grandes de CO2 causar recalentamiento global; NOx, VOC, y el
particulates causa el cáncer y la niebla tóxica; SO2 lluvia de ácido de causas. La
descontaminación de los gases descargados de industrias es costosa para
conseguir y lo que es urgentemente necesario es un proceso de tratamiento
completo y económico para reducir el coste de trestment total. la contaminación
de agua es otra cuestión principal. Contaminado agua incapaz para el consumo
humano, entra en el mar y mata la vida marítima cerca de la orilla. Los
gobiernos por todo el mundo pasan leyes rigurosas que ponen un estándar de
contaminación, que exige el desarrollo de modos eficientes y económicos de controlar
contaminadores. El presente propuso que la invención sea propuesta como un
proceso versátil, que puede tratar una variedad de contaminantes por separado o
juntos.
Descarga de corona y la descarga de plasma de
brillo como el plasma de no equilibrio han sido desarrolladas para aplicaciones
en la descontaminación de una amplia variedad de compuestos químicos nocivos y
compuestos orgánicos clorados recalcitrantes como el dichloro-etano,
pentachlorophenol, perchloroethylene, chlorom, carbón tectrachloride,
organochlorine presiticides, disrupter endocrino, dioxin etc. Es también capaz
de esterilizar resistente microbiano, bacterias y presente de contaminantes
biológico en la tierra agua como cryptosporidia parvum. Emisiones de gas
nocivas como NOx yd SOx también puede ser neutralizado pasándolos por el
reactor mojado, que incluye el retiro de particulates así como las emisiones de
contaminación. Este es principalmente debido a la capacidad de plasma de crear
un ambiente catalítico muy reactivo para aquellos compuestos normalmente muy
estables e inactivos para ser reducidos, oxidado o neutralizado reaccionando
con el OH-- radicales, hidrógeno atómico H+ y otras especies oxidative como O-,
O2, O3, H2O2 etc. se relata que el presente y tiene la eficacia alta sobre todo en
relación con contaminantes diluidos.
Las bacterias microbianas son quitadas por ambas
oxidaciones cuando ellos entran en contacto con las especies oxidative como O3, O2-, O-, H2O2, y OH-. Al mismo tiempo, ellos son
sujetados al estiramiento electromecánico de la pared de célula, que debilita
su resistencia oxidative, sobre todo cuando ultrasónico cavitations,
implosiones y ondas expansivas creadas por el poder de pulso, son incorporados
en el proceso reactivo. Otra vez los informes de la esterilización de más de 99
% son bastante comunes.
En el presente, la mayor parte del trabajo de
tratamiento es conducido en un ambiente gaseoso, rociando o vaporizando el
líquido contaminado sobre el plasma que descarga electrodos, o produciendo la
irradiación de descarga plasma sobre la superficie de un líquido que contiene
los contaminantes indeseables, o pasando el gas contaminado por un reactor seco
a veces mezclado con el vapor agua o usando la irradiación de antorcha plasma
del objeto contaminado.
Una superficie agua se pone en contacto con el
sistema de descarga de brillo plasma también ha sido desarrollado como un
proceso de descontaminación bajo el nombre Plasmate. Bajo plasma agua por
alta tensión pulsada descarga eléctrica con entrada corriente alta para
disociar el agua para producir
En el presente, la mayor parte del trabajo de
tratamiento es conducido en un ambiente gaseoso, rociando o vaporizando el
líquido contaminado sobre el plasma que descarga electrodos, o produciendo la
irradiación de descarga plasma sobre la superficie de un líquido que contiene
los contaminantes indeseables, o pasando el gas contaminado por un reactor seco
a veces mezclado con el vapor agua o usando la irradiación de antorcha plasma
del objeto contaminado H y OH- radicales para tratar descontaminación bacterial
y microbiana también han sido relatados como acertado.
El plasma bajo líquido propuesto es un sistema de
consumo de energía bajo, que produce el plasma estable utilizando el presente
de burbujas. El voltaje requerido para tratar con una amplia variedad de
líquidos que tienen propiedades electrolíticas variables, se extiende de 350 V
a 3,000 V e intensidad corriente en los límites de 1 a 2 Amp/cm2. Esto produce un ambiente muy reactivo con un
suministro de radicales oxidative y extensión de hidrógeno atómica reductive
sobre un volumen grande de líquido, haciéndolo muy eficaz como un proceso de
decontaminatinf, y uno que es también tanto económico como fácil para
funcionar.
El plasma bajo líquido tiene la ventaja de ser
capaz de descontaminar varios contaminadores al mismo tiempo y esto también
tiene una interacción de gas y líquida muy activa que lo hace muy eficaz como
un proceso de tratamiento. La basura líquida, conteniendo sustancias químicas
dañosas, bacterias, metales microbianos, pesados, gas nocivo, aire contaminado
y olor puede ser tratada en el mismo reactor simultáneamente.
Materiales clorados orgánicos recalcitrantes en
agua, que incluyen dichloromethane, pentachlorophenol, el cloroformo y el
carbón tetrachloride, serán u oxidados o degradados a CO2 y cloro. Mientras
el pathogens en la bebida agua como cryptosporidia con la pared phospholipids
gruesa que protege el trophs está siendo en primer lugar estirado y debilitado
y posteriormente dividido por las especies de oxidación. Algunas especies
oxidative como OH radicales, O-, O2-, y O3 están presentes
en la cantidad y son más activos que el cloro y otro oxidants suave. Esto tiene
la ventaja que ningunas sustancias químicas son necesarias como un agente de
oxidación, que puede causar a veces la contaminación secundaria.
Los metales pesados en la solución diluida, pueden
ser extraídos o quitados por un proceso de electrólisis simple girando el metal
al hidróxido que podría que ser quitado por el filtro. Los iones metálicos
solubles también pueden ser extraídos por la deposición en el electrodo de
cátodo, que puede ser facilitado adelante por el proceso de electrodeposición
de plasma poseído por el inventor, y que usa el mismo proceso de plasma de
burbuja bajo líquido.
El tratamiento de NO, SO2 y particulates debe pasar el gas
contaminado por el reactor donde el particulate será quitado y NO es u oxidado
para hacerse NO2 o NO3 por O-, o O3. También puede ser reducido a N por
el hidrógeno activo. NO3 reaccionará con
agua para hacerse el ácido nítrico. NO2 no es pensado ser
un gas nocivo. SO2 reacción con O3 o radical de
oxígeno para formarse SO3 puede ser fácilmente oxidado y luego reaccionar
con agua para hacerse H2SO4 (ácido sulpheric). Cuando dicho gas es
introducido en el reactor puede ser utilizado como una burbuja de gas para la
descarga plasma sobre todo cuando esta burbuja de gas es coleccionada o
retenida cerca de los electrodos.
La eficacia de la descarga plasma no termal en el
trato del cancerígeno compuestos orgánicos y gases de contaminador es bien
establecida. El retiro o la reducción de la cantidad de metales pesados,
arsénico y mercurio a un nivel de concentración bajo seguro aceptable de o en
agua, han sido con éxito realizados por un proceso de electrólisis simple. La
eficacia de extracción es mejorada adelante por la presencia de una descarga
plasma bajo líquido donde algunos de ellos reaccionarán fácilmente con el AH
radicales para hacerse el hidróxido metálico o ser depositado por el plasma muy
activo que galvaniza (la deposición) método que ha sido suficientemente probado
como una técnica útil.
Adelante los experimentos en este área son
innecesarios. La información adecuada puede ser dibujada sobre de mucho trabajo
de investigación que ya sido realizó. El esfuerzo concentrado ha estado
acostumbrada ya a la búsqueda para un mejor modo de generar la descarga de
brillo plasma estable bajo líquido utilizando las burbujas que permitirán la
fabricación de un reactor simple y económico que requiere la entrada de poder
sólo baja y wich trabajará bien en el trato de un amplio alcance de
contaminantes.
Esterilización de beber agua en la escala
municipal puede ser simplificada adoptando la descarga plasma bajo líquido que
neutralizará con eficacia y degradará el cancerígeno compuestos orgánicos en el
agua creando la disolución y ambiente catalítico activo que anima la avería de
los productos químicos inertes y al mismo tiempo sujetarlo a reductive activo y
radicales oxidative. Los metales pesados disueltos en el agua también serán
quitados o reducidos en el mismo tiempo por la electrólisis plasma y
galvanizando como descrito antes. Los contaminantes biológicos serán
esterilizados por el muy oxidative ambiente que existe durante la descarga de
brillo. La eficacia del tratamiento combinado para producir agua potable
adecuado para el consumo humano es realzada adelante por la adopción de
cavitation ultrasónico y ondas expansivas con un suministro de energía pulsado.
El proceso de esterilización entero no requiere
ningún producto químico añadido como ozono, cloro o ningún aditivo
electrolítico. La impureza en el líquido pretratado será adecuada de servir
como el conductor para la descarga plasma submarina para ocurrir. Cualquier
ozono excesivo, que no ha sido consumido en el proceso de oxidación durante la
descarga plasma, será fácilmente neutralizado por la presencia de átomos de
hidrógeno activos. Los radicales de Hydroxyl (OH) son uno de los agentes de
oxidación más agresivos, qué ser producido en la cantidad hará la mayor parte
del trabajo útil. No habrá ningún remanente de cloro dejado en el agua, cuando
es innecesario.
La técnica plasma bajo líquido será útil en ramos
de la alimentación para esterilización de temperaturas baja y retiro del olor. El
mismo método también puede encontrar su uso en la industria de fabricación de
papel en la fragmentación y de-lignification de las pulpas fluidised, tratando
la descarga muy contaminada, y tratando telas y tintes en la industria de
tejidos.
Hay varios tipos de reactores que pueden ser
empleados en el proceso de descontaminación. El diafragma de membrana de
separación en el reactor de tubo en tubo y alambre en tubo es ya no requerido. Otros
reactores como el reactor de flujo transversal y el reactor de torre también
pueden ser adoptados.
El reactor puede ser arreglan de tal modo que la descarga
plasma ocurra en el cátodo o en el ánodo a condición de que una tapa buena que
atrapa gas sea proporcionada en el electrodo. Ya que la mayor parte de la
acción de descontaminación confía en la presencia de agentes de oxidación
fuertes como radicales hydroxyl, oxígeno atómico, ozono, oxígeno de camiseta y
radicales hydroperoxyl, la descarga plasma en el lado del electrodo de ánodo
realzado con el gas que retiene la tapa causará la formación de especies dichas
representadas por las ecuaciones siguientes:
H2O + e ® +OH + H +e disolución
H2O + e ® + H2O+ + 2e
ionización
H2O+ + H2O ® H3O+ + OH
disolución
O2 + e ® O2* + e excitación
O2 + e ® +2O + e disolución
O2 +e ®O- + O disolución
O2 + O ® O3 disolución
OH + OH ® H2 O2 disolución
Algunos contaminantes químicos sólo pueden ser
divididos por la reducción con el hidrógeno atómico activo, que requeriría la
descarga plasma en el electrodo de cátodo. En el reactor de torre (Fig.7) y
reactor de flujo transversal (Fig.6) es posible tener la tapa que retiene gas
en un lado del electrodo que afronta el lado del electrodo de enfrente con las
tapas que retienen gas, de modo que una zona alternadora de oxidación y
reducción sea creada en los reactores para tratar con una variedad de
contaminantes.
La producción de hidrógeno por la disolución
plasma de moléculas agua es el resultado de colisiones de electrones, que es
diferente de la electrólisis convencional, que separa el dipolo agua moléculas
por la electro-inducción. Ellos también tienen juegos diferentes de exigencias
para disociar moléculas agua para la producción de hidrógeno:
|
Electrólisis convencional |
Descarga de brillo plasma bajo agua,
según la invención presente |
|
1. Voltaje bajo y corriente alta |
Alta tensión y relativamente bajo
corriente |
|
2. Concentración alta de electrólito
(KOH de hasta 25 %) |
Electrólito de concentración bajo (KOH
de 0.01 %) exigencia bajo electrolítica |
|
3. Evite el accesorio de burbuja a los
electrodos |
Burbujas que sofocan los electrodos son
bienvenidos crean una barrera dieléctrica. |
|
4. La distancia de espacio de electrodo
no es restringida. |
La distancia de espacio de electrodo
tiene que quedarse cercana por lo que posible. |
|
5. Moléculas de agua son partidas por la
inducción |
Moléculas de agua son disociadas por la
colisión de electrones. |
|
6. Unidad de producción grande es
requerida para eficacia y productividad |
Pequeña unidad de producción favorece la
descentralización de producción. |
Los reactores y atrapar gas y retener estructuras
que encierran el electrodo son hechos del plástico perspex. Ningún signo de la
incineración es observado en el plástico que cubre el plato directamente sobre
el electrodo que descarga y la emisión ligera es un color de naranja/rojo (incineración
de hidrógeno) que es de manera particular diferente del arco plasma que es el
color azul brillante cuando el voltaje es traído más allá del nivel de voltaje
de descarga de brillo. Una señal de quemadura será observada después de la
descarga de arco plasma. Este demuestra que el brillo plasma descarga con esto
es el color amarillo de naranja, es no termal en la naturaleza.
El candidato también condujo experimentos con el
mismo equipo que utiliza el plasma bajo líquido para esterilizar el jugo de mora.
El candidato encontró que el plasma era eficaz en reducir la cuenta bacterial y
la colonia de molde incluyen el jugo. Después de 40 minutos las cuentas de
ambas bacterias y molde habían sido reducidas considerablemente a menos de 100
por ml. Este demuestra que la invención podría ser usada para esterilizar agua
potable, gastar agua, alimento, y alimento líquido y otros.
CONCLUSIÓN
Una ventaja adicional del método descrito encima
consiste en que el plasma puede ser generado con la facilidad relativa dentro
de burbujas en el medio acuoso. Esto no requiere cantidades excesivas de la
energía y puede ser hecho en la presión atmosférica. Esto ciertamente no
requiere una cámara de vacío.
Una ventaja adicional de la invención consiste en
que esto proporciona un método de tratar la basura acuosa que contiene
componentes que no pueden ser neutralizados o por otra parte dados inocuos por
la adición de productos químicos al líquido.
Será por supuesto realizado que han dado el
susodicho sólo por vía del ejemplo ilustrativo de la invención y que todas
tales modificaciones y variaciones además como serían aparentes a personas
expertas en el arte son juzgados caerse dentro del amplio alcance y el ámbito
de la invención como puesto adelante aquí.
Figuras que son incluidas en la aplicación
evidente, pero que no son directamente referidas en ello:
































