US Patent 1.540.998 9. Juni 1925 Erfinder: Hermann Plauson
UMWANDLUNG DER ATMOSPHÄRISCHEN
ELEKTRISCHE ENERGIE
Bitte beachten Sie, dass dies ein Wieder formuliert Auszug aus diesem Patent. Es beschreibt sehr detailliert, verschiedene Methoden zum Abstrahieren nutzbare elektrische Energie aus passiven Antennenanlagen. Er beschreibt ein System mit 100 Kilowatt Leistung als "kleine" System.
Man muß
wissen, daß ich, Hermann Plauson, Estnisch unterliegen, wohnhaft in
Gemäß der vorliegenden Erfindung, Gebühren der atmosphärischen Elektrizität nicht direkt in mechanische Energie umgewandelt, und dies bildet den Hauptunterschied zu früheren Erfindungen, doch die statische Elektrizität, die auf die Erde durch Luftleitungen in Form von Gleichstrom mit sehr hoher Spannung und niedriger läuft Stromstärke in elektrodynamische Energie in Form von hochfrequenten Schwingungen umgewandelt. Viele Vorteile werden dadurch erhalten und alle Nachteile vermieden.
Die sehr hohe Spannung von statischer Elektrizität einer niedrigen Stromstärke kann durch diese Erfindung in Spannungen besser geeignet für technische Zwecke und größere Stromstärke umgewandelt werden. Durch die Verwendung des geschlossenen Schwingkreise ist es möglich, elektromagnetische Wellen unterschiedlicher Amplituden zu erhalten und dadurch den Grad der Resonanz solcher Strom zu erhöhen. Solche Resonanzen können verschiedene Werte der Induktivität gewählt werden, die, durch Abstimmen der Resonanz zwischen einem Motor und dem Wandlerkreis, ermöglicht die Steuerung von Maschinen, die durch dieses System angesteuert. Ferner weisen diese Ströme die Eigenschaft, für verschiedene Anwendungen direkt zur Verfügung, mit Ausnahme Fahrmotoren, einschließlich Beleuchtung, Heizung und den Einsatz in Elektrochemie.
Ferner kann mit solchen Strömen, eine Reihe von Vorrichtung ohne eine Gleichstromversorgung über Leiter zugeführt werden, und die elektromagnetische Hochfrequenz-Ströme mit Hilfe von speziellen Motoren für elektromagnetische Schwingungen umgewandelt werden, angepasst, in einen Wechselstrom mit niedriger Frequenz oder sogar in Hochspannungs-Gleichstrom.
BESCHREIBUNG DER ZEICHNUNGEN

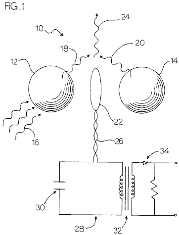
Fig.1 ist eine erläuternde Figur.

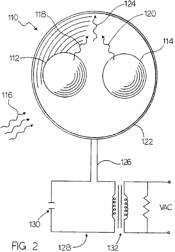
Fig.2 ist eine schematische Ansicht der einfachste Form.

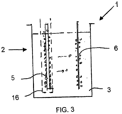
Fig.3 zeigt ein Verfahren zur Umwandlung von atmosphärischem elektrische Energie in eine zur Verwendung mit Motoren Form.

Fig.4 ist ein Diagramm, das die Schutzschaltungs.

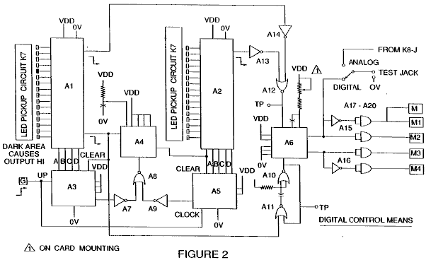
Fig.5 ist ein Schaltbild einer Anordnung zum Bereitstellen von Steuer

Fig.6 eine Anordnung, die ein Verfahren zur Steuerung

Fig.7 zeigt, wie sich die Funkenstrecke eingestellt werden kann

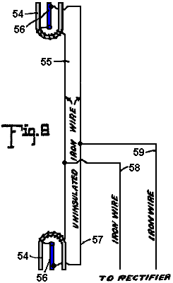
Fig.8 zeigt einen unipolaren Anschluss für die Motor

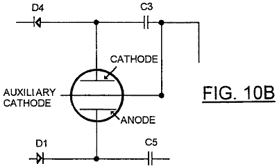
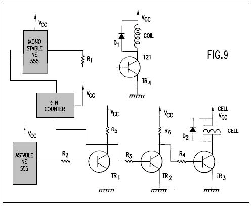
Fig.9 zeigt eine schwache gekoppelt, die zur Verwendung mit kleinen Strommotoren System

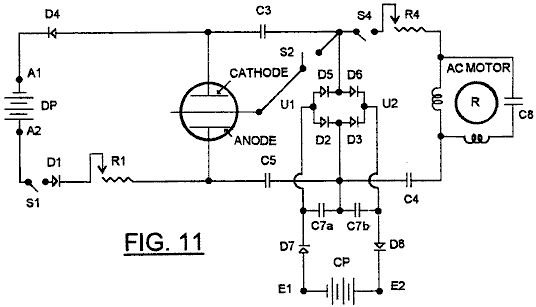
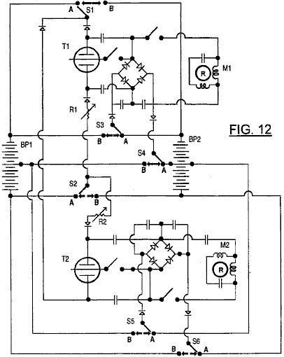
Fig.10, Fig.11 und Fig.12 zeigen modifizierte Vereinbarungen

Fig.13 zeigt eine Form einer induktiven Kopplung zum Motorkreis

Fig.14 ist eine modifizierte Form von Fig.13 mit induktiver Kopplung.

Fig.15 ist eine Anordnung mit einem nicht-induktiven Motor

Fig.16 ist eine Anordnung mit Kupplung durch den Kondensator.

Fig.17, Fig.18 und Fig.19 Diagramme sind weitere Modifikationen

Fig.20 zeigt eine einfache Form, in der die Antenne Netzwerk ist mit speziellen Kollektoren kombiniert

Fig.21 zeigt schematisch eine Anordnung zum Sammeln von großen Energiemengen,.
Fig.22 ist eine modifizierte Anordnung mit zwei Ringen von Kollektoren.

Fig.23 zeigt die Anschlüsse für drei Ringe von Sammlern

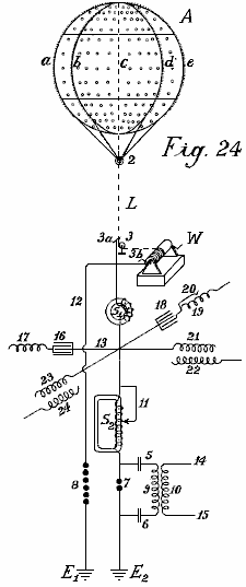
Fig.24 zeigt eine Erhebung Ballon und Diagramm seiner Batterie von Kondensatoren

Fig.25 und Fig.26 zeigen modifizierte Sammler Vorbereitungen zu treffen.


Fig.27 zeigt ein zweites Verfahren zum Verbinden von Leitern für den Ballon Antennen.

Fig.28 zeigt ein Autotransformator-Schaltungsart.

Fig.29 zeigt die einfachste Form der Konstruktion bei Verwendung einer Glühkathode.

Fig.30 zeigt ein Formular mit einer zigarrenförmigen Ballon.

Fig.31 ist eine modifizierte Anordnung.

Fig.32 zeigt eine Form mit Kathode und die Elektrode in einer Vakuumkammer umschlossen.

Fig.33 ist eine modifizierte Form von Fig.32

Fig.34 zeigt ein Lichtbogen Lichtsammler.

Fig.35 zeigt eine solche Anordnung für Wechselstrom

Fig.36 zeigt eine glühende Sammler mit Nernstlampe

Fig.37 zeigt eine Form mit einer Gasflamme.

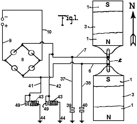
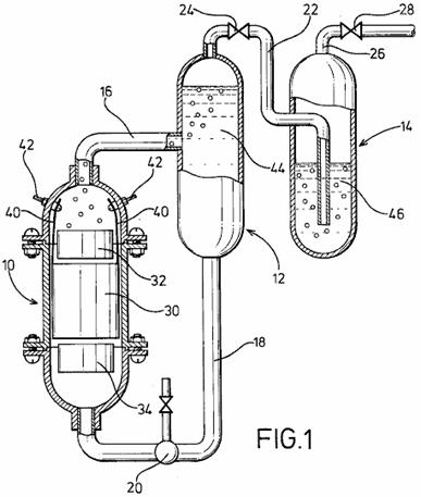
Fig.1 zeigt ein einfaches Schema zur Umwandlung statischer Elektrizität in dynamische Energie von einer hohen Anzahl von Oszillationen. Aus Gründen der Klarheit wird eine Influenzmaschine angenommen, eingesetzt werden und nicht eine terrestrische Antenne. Artikel 13 und 14 sind Kämme zum Sammeln der statischen Elektrizität des Einflusses Maschine. Artikel 7 und 8 sind mit Funkenentladungselektroden. Ziffer 5 und 6 sind Kondensatoren, 9 ist die Primärwicklung einer Induktionsspule 10 ist die Sekundärwicklung, deren Enden 11 und 12. Wenn die Platte des statischen Influenzmaschine durch mechanische Mittel gedreht wird, die Kämme Sammeln der elektrischen Ladungen, eine positiv und eine negativ und diese Ladungs die Kondensatoren 5 und 6, bis eine Hochspannung über der Funkenstrecke 7--8, dass die Funkenstrecke gesprungen entwickelt. Da die Funkenstrecke bildet einen geschlossenen Stromkreis mit den Kondensatoren 5 und 6 und induktiven Widerstand 9, wie gut bekannt ist, werden Wellen von hochfrequenten elektromagnetischen Schwingungen in dieser Schaltung bestehen.
Die hohe Frequenz der in den Primärkreislauf erzeugten Schwingungen induziert Wellen gleicher Frequenz im Sekundärkreis. Somit ist in den Primärkreis, elektromagnetischen Schwingungen werden durch die Funken gebildet, und diese Schwingungen werden durch frische Ladungen statischer Elektrizität beibehalten.
Durch Auswahl eines geeigneten Verhältnisses zwischen der Anzahl der Windungen in der Primär und Sekundärwicklungen, im Hinblick auf eine korrekte Anwendung der Koeffizienten der Resonanz (Kapazität, Induktivität und Widerstand) der Hochspannung im Primärkreis kann in geeigneter Weise in eine Niederspannung erzeugt werden Hochstromausgang.
Wenn die schwingende Entladungen im Primärkreis werden schwächer oder vollständig eingestellt werden, werden die Kondensatoren wieder durch die statische Elektrizität, bis die akkumulierte Ladung wieder über der Funkenstrecke bricht aufgeladen. All dies wird so lange durch die Anwendung von mechanischer Energie, um es zu wiederholen, da Strom durch die statische Maschine hergestellt.

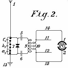
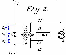
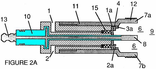
Eine elementare Form der Erfindung ist in Fig.2 gezeigt, in der zwei Funkenstrecken parallel verwendet werden, von denen einer den Arbeitsspalt 7 bezeichnet werden kann, während der zweite dient als eine Sicherheitseinrichtung für Überspannung und besteht aus einer größeren Anzahl von Funkenstrecken als der Arbeitsabschnitt, wobei die Zwischenräume in Reihe angeordnet sind und die sich durch sehr kleine Kondensatoren a1, b1, c1, die eine gleichmäßige Funkenbildung im Sicherheitsabschnitt ermöglichen überbrückt sind.
1 ist die terrestrische Antenne für das Sammeln von Ladungen der atmosphärischen Elektrizität, ist 13 der Masseanschluss des zweiten Teils der Funkenstrecke, 5 und 6 sind Kondensatoren und 9 ist der Primärspulenwicklung. Wenn die positive atmosphärische Elektrizität, mit der negativen Ladung Erde über Antenne 1 zu verbinden sucht, wird dies durch den Luftspalt zwischen den Funkenstrecken verhindert. Der Widerstand der Funkenstrecke 7 ist niedriger als die des Schutzfunkenstrecke Satz von drei in Reihe geschalteten Funkenstrecken ein und macht eine dreimal höhere Luftwiderstand.
Deshalb, solange der Widerstand der Funkenstrecke 7 nicht überlastet ist, entlädt statt nur über sie. Allerdings, wenn die Spannung von jedem Einfluss auf ein Niveau erhöht, das könnte es gefährlich für die Kondensatoren 5 und 6 ist, oder für die Spule Isolierung von Wicklungen 9 und 10, die Schutzfunkenstrecke Set wird, wenn richtig eingestellt, Entladung die Spannung direkt auf die Erde ohne Gefahr für die Maschine. Ohne diese zweite Funkenstreckenanordnung, ist es unmöglich, zu sammeln und zu übertragen Verfügung große Mengen an elektrischer Energie.
Die Wirkung dieser geschlossenen Schwingkreis, bestehend aus Funkenstrecke 7, zwei Kondensatoren 5 und 6, der Primärspule 9 und Sekundärspule 10, ist genau die gleiche wie die der Fig.1, die eine Influenzmaschine verwendet, der einzige Unterschied ist die Bereitstellung von die Sicherheit Funkenstrecke. Die hochfrequenten elektromagnetischen Wechselstrom ist durch die Leiter 11 und 12 für die Beleuchtung und Heizung Zwecke abgegriffen werden. Sondermotoren angepasst für die Arbeit mit statischer Elektrizität oder hochfrequente Schwingungen können in 14 und 15 angeschlossen werden.

Neben der Verwendung von Funkenstrecken parallel, ist auch ein zweites Maß an Sicherheit für die Aufnahme des Stroms von dieser Schaltung erforderlich. Dies ist die Einführung von Schutzelektromagneten oder Drosselspulen in den Antennenkreis, wie durch S in Fig.3 gezeigt. Eine einzelne Elektromagneten mit einem Kern aus möglichst dünnen getrennten Lamellen wird mit der Antenne verbunden ist. Im Falle von hohen Spannungen in der Luftnetz oder an Stellen, wo es häufig Gewitter können mehrere solcher Magnete in Reihe geschaltet werden.
Im Fall von großen Einheiten können mehrere solcher Magnete parallel oder in Serie parallel eingesetzt werden. Die Wicklungen dieser Elektromagnete können einfach in Reihe mit den Antennen verbunden werden. In diesem Fall wird die Wicklung vorzugsweise aus mehreren dünnen parallelen Drähten, die zusammen, bilden die notwendige Querschnittsfläche des Drahtes. Die Wicklung kann aus Primär- und Sekundärwicklungen in Form von einem Transformator gebildet werden. Die Primärwicklung wird dann in Reihe mit dem Luftnetz angeschlossen werden, und die Sekundärwicklung mehr oder weniger durch einen Regelwiderstand oder eine Induktionsspule kurzgeschlossen. Im letzteren Fall ist es möglich, zu regulieren, um einem gewissen Grad die Wirkung der Drosselspulen. In den folgenden Schaltkreis und Konstruktionsplänen wird die Luftelektrodrosselspule mit einfacher Ring S angegeben.
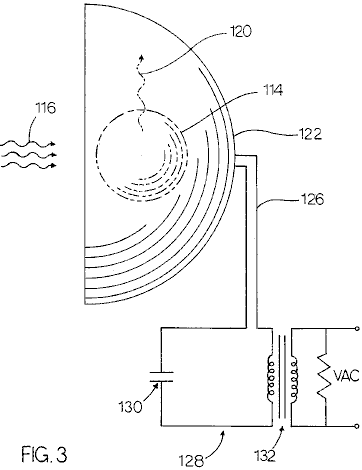
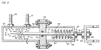
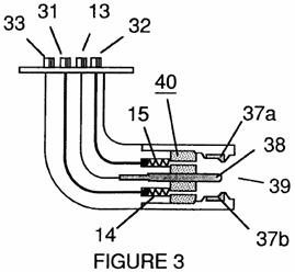
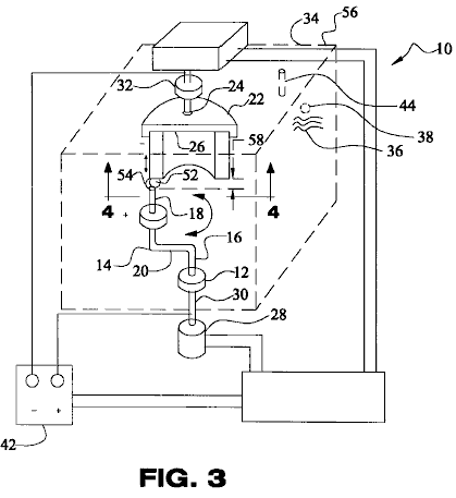
Fig.3 zeigt die einfachste Art und Weise der Umwandlung von atmosphärischem Strom in elektromagnetische Wellenenergie durch den Einsatz von speziellen Motoren für hohe Schwingungsströme oder statische Ladungen von elektrischer Energie angepasst sind. Jüngste Verbesserungen in Motoren für die Arbeit mit statischer Energie und Motoren arbeiten durch Resonanz, das heißt, mit Gruppen von abgestimmten elektromagnetischen kooperierenden Schaltung zu diesem möglich, bringt allerdings nicht Teil der vorliegenden Erfindung.
Ein Motor, der mit statischen Ladungen zu betreiben, wird der Einfachheit halber in den Zeichnungen als zwei Halbkreisen 1 und 2 und der Rotor des Motors durch einen Ring M (Fig.3) dargestellt. A ist eine vertikale Antenne oder dem Netzwerk. S ist der Sicherheits Drossel oder Elektromagnet mit Spule O wie ersichtlich mit der Antenne A. Neben dem Elektromagneten S angeschlossen ist, wird das Antennenleiter in drei Stromkreise aufgeteilt, Schaltung 8, die die Sicherheit Funkenstrecke, Schaltung 7, die die Arbeits Funken Lücke und dann eine Schaltung, die die Ständerklemme 1, wobei der Rotor und Stator der Klemme 2 an dem ein Anschluss mit dem Erdungsdraht hergestellt. Die beiden Funkenstrecken sind ebenfalls galvanisch mit dem Schutzleiter verbunden ist. Verfahren zum Arbeiten in dieser Diagramme ist wie folgt::
Die positive atmosphärische elektrische Ladung gesammelt neigt dazu, mit dem negativen Strom (oder Erde Strom) über den Schutzleiter verbunden zu kombinieren. Es bewegt sich entlang der Antenne A durch den Elektromagneten S ohne überprüft, wie es in der gleichen Richtung wie der Gleichstrom fließt. Ferner wird den Fortschritt von zwei Funkenstrecken in den Weg gelegt und den Ständer Kondensatoren verhaftet. Diese Kondensatoren aufzuladen, bis ihre Spannung, erforderlich, um die Funkenstrecke 7 zu springen, wenn ein Funke entsteht, und eine oszillierende Ladung wird über den geschlossenen Schwingkreis enthalten Motor M. Der Motor hier erhalten bildet die Kapazität und die notwendige Induktivität und den Widerstand, die wie übertrifft bekanntlich sind für die Umwandlung von statischer Elektrizität in elektromagnetische Wellenenergie notwendig.
Die Entladungen werden in mechanische Energie in Sondermotoren umgewandelt und kann wegen des Elektromagneten oder Drossel erreichen die Luftnetz. Wenn, jedoch, wenn ein Funken an Funkenstrecke 7 auftritt, wird eine größere Menge an atmosphärischer Elektrizität neigt, zur Erde zu fließen, dann wird eine Gegenspannung in dem Elektromagneten, der größer ist, desto schneller und stärker der Stromfluss direkt zur Masse induzierten ist. Diese Gegenspannung bewirkt, dass der Schaltkreis, um einen ausreichend hohen Widerstand aufweisen, um einen Kurzschluss zwischen dem atmosphärischen Elektrizität und der Erde zu verhindern.
Die Schaltung enthält Funkenstrecke 8, mit einer unterschiedlichen Wellenlänge, die in Resonanz mit der Eigenfrequenz des Motors nicht ist, den Motor nicht zu gefährden und dient als Sicherheit gegen Überspannung, die, wie praktische Versuche gezeigt haben, können noch auf entstehen bestimmten Fällen.

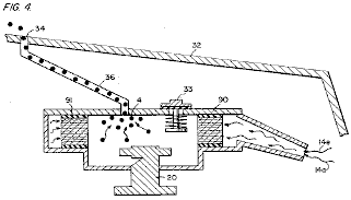
In Fig.4, Funkenstrecke 7 ist an den Kondensatoren 5 und 6 von dem Motor M überbrückt Diese Anordnung sorgt für eine verbesserte Überspannungsschutz für den Motor, und es gibt eine gleichmäßige Anregung durch die Funkenstrecke 7.

Fig.5 zeigt eine Anordnung zur Herstellung von großen Strömen, die ohne Motoren direkt verwendet werden kann, um Heizung und Beleuchtung. Der wesentliche Unterschied ist hier, dass die Funkenstrecke besteht aus sternförmige Scheibe 7, die um ihre eigene Achse drehen kann und von einem Motor gegenüberliegenden ähnlich ausgestattet Elektroden 7a gedreht. Wenn getrennte Punkte der Starts einander zugewandt sind, entlädt stattfinden, wodurch eine Oszillatorschaltung mit den Kondensatoren 5 und 6 und der Induktivität 9 ist ersichtlich, dass ein Motor kann auch direkt an den Enden der Spule 9 verbunden werden.

Fig.6 zeigt, wie die Oszillatorschaltung kann einen Motor über eine variable Drossel, die keine Überspannungen, die an den Motor angelegt werden könnten, entgegen angeschlossen. Durch Schneiden der separaten Spulen 9 (induktiv gekoppelt ist, um die Antenne) oder zu verkleinern, kann die Induktionswirkung auf den Motor mehr oder weniger erhöhte oder variable Luft Maßnahme kann auf der Oszillationsschaltung ausgeübt.

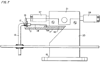
In Fig.7 der Schwingkreis wird über die Erde (E und E1) geschlossen. Der Funkenspalt 7 kann erhöht oder mittels eines Kontaktarmes 7b reduziert werden.

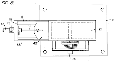
Fig.8 zeigt eine unipolare Verbindung des Motors mit dem Luftnetz. Hierbei werden zwei Schwingkreise durch den gleichen Motor geschlossen. Der erste Schwingkreis geht von Antenne A durch Elektromagneten S, Punkt x, Induktivität 9a zur Erde Kondensator 6, gegenüber Funkenstrecke 7 zu dem Luftkondensator 5 und zurück zu der Stelle x. Der zweite Schwingkreis beginnt von der Antenne 5 an der Stelle x1 durch die Spule 9 zur Erde Kondensator 6 an dem Punkt x3, über den Kondensator 6, über Funkenstrecke 7 zurück zu Punkt x1. Der Motor selbst wird zwischen den beiden Punkten der Funkenstrecke 7. Diese Anordnung eingesetzt produziert leicht angefeuchteten Schwingungswellenströme.

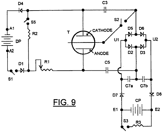
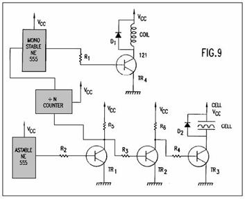
Fig.9 zeigt eine lose gekoppelte System für kleine Motoren für Messzwecke bestimmt. A ist die Antenne, S der Elektromagneten oder Luftdrossel, 9 die Induktivität 7 der Funkenstrecke 5 und 6 Kondensatoren, E die Erde, M der Motor, und 1 und 2 die Ständeranschlüsse des Motors, die direkt verbunden ist die Oszillatorschaltung.

Fig.10 zeigt eine Motorschaltung mit rein induktive Kopplung. Der Motor ist mit der Sekundärleitung 10, wie sie in Fig.11 in einem etwas modifizierten Schaltung ersichtlich verbunden. Gleiches gilt für die Schaltung von Fig.12.
Die Schaltungsdiagramme gezeigt bisher ermöglichen Motoren kleiner bis mittlerer Kraft betrieben werden. Für große Aggregate, sie sind jedoch zu umständlich wie die Konstruktion von zwei oder mehr Oszillatorschaltungen für große Mengen an Energie ist schwierig; Die EZB ist noch schwieriger und die Gefahr in Ein- oder Ausschalten grßer.

Ein Mittel zur Überwindung dieser Schwierigkeiten wird in Fig.13 gezeigt. Die hier gezeigte Schwingkreis, läuft von Punkt x über Kondensator 5, variable Induktivität 9, Funkenstrecke 7 und der beiden Segmente 3a und 3b bilden Arme einer Wheatstone-Brücke, zurück zu x. Wenn der Motor durch Bürsten 3 und 4 quer zu den beiden Zweigen der Brücke verbunden sind, wie in der Zeichnung gezeigt ist, werden elektromagnetische Schwingungen des Gleichheitszeichens in den Ständerflächen 1 und 2 hervorgerufen, und der Motor dreht sich nicht. Wenn jedoch die Bürsten 3 und 4 sind gemeinsam mit den Leitungsdrähten 1 und 2, die die Bürsten mit den Statorpolen eine gewisse Veränderung oder Verschiebung der Polaritäten bewegt wird erhalten, und der Motor beginnt sich zu drehen.
Die maximale Wirkung wird, wenn eine Bürste 3 kommt auf das zentrale funken Kontakt 7 und der anderen Bürste 4 seitens x. In der Praxis sind sie jedoch in der Regel auf dem Mittelkontakt 7 gebracht, aber nur in dem Weg des Brückensegmente 4a und 3a, um zu vermeiden, welche die Funkenstrecke mit dem Motor Oszillationsschaltung gehaltenen.

Da dies verhindert, dass die gesamte Schwingungsenergie, die auf das Motor, ist es besser, den in Fig.14 gezeigten Modifikation annehmen. Der einzige Unterschied ist, dass der Motor nicht direkt mit den Segmenten des Kommutators geschaltet, sondern wird zu Sekundärspule 10, der induzierte Strom aus Primärspule 9. Diese Anordnung stellt eine gute Transformationswirkung eine lose Kopplung und ein empfängt verdrahtet Schwingkreis ohne Funkenstrecke.

In Fig.15, der Motor direkt mit der Primärspule an der Stelle x und x1 nach dem Prinzip der Spartransformator angeschlossen. In Fig.16 anstelle einer Drossel, Kondensator 6 ersetzt die Induktivität ist und zwischen den Segmenten 3a und 4a eingesetzt. Dies hat den Vorteil, dass die Segmente 3a und 4a muss nicht aus massivem Metall gefertigt sein, sondern kann aus Spiralspulen, die eine genauere Regelung ermöglichen bestehen und hohe Induktivität Motoren verwendet werden.

Die in Fig.17, Fig.18 und Fig.19 gezeigt Schaltungen können mit der Resonanz und besonders mit Induktionskondensatormotoren eingesetzt werden; zwischen den großen Statoren Kondensatorflächen werden kleine Wende Pol Kondensatoren, die zusammen auf die Erde führen werden. Derartige Wendestangen haben den Vorteil, dass große Mengen an elektrischer Energie, die Funkenbildung zwischen den einzelnen Schwingkreisen aufhört.
Fig.19 zeigt eine andere Methode, die hochfrequente elektromagnetische Schwingungen im Schwingkreis gebildet verhindert, Bereich zurück zu der Antenne. Es basiert auf dem bekannten Prinzip, daß eine Quecksilberlampe, eine Elektrode mit Quecksilber gebildet ist, das andere aus massivem Metall, wie Stahl, kann eine elektrische Ladung, um in nur einer Richtung durch: aus dem Quecksilber in dem Stahl und nicht umgekehrt. Das Quecksilber-Elektrode des Vakuumrohrs N ist daher mit der Luftleiter und dem Stahlelektrode mit dem Schwingkreis verbunden ist. Ladungen können dann nur von der Antennenpass durch die Vakuumröhre mit der Schwingungsschaltung und keine Strömung auftritt, in entgegengesetzter Richtung. In der Praxis müssen diese Röhren hinter einem Elektromagneten wie letztere allein bietet keinen Schutz vor der Gefahr von Blitz angeschlossen werden.
In Bezug auf die Verwendung von Funkenstrecken können alle Regelungen wie für drahtlose Telegraphie eingesetzt werden. Natürlich müssen die Funkenstrecken in großen Maschinen haben eine ausreichend große Oberfläche. In sehr großen Stationen sind sie in flüssiger Kohlensäure oder noch besser, in flüssigem Stickstoff oder Wasserstoff gekühlt wird; in den meisten Fällen kann die Abkühlung statt auch mittels verflüssigtem niedrigen Homologen der Metallreihe oder durch Kohlenwasserstoffe zu nehmen, der Gefrierpunkt davon liegt zwischen -90°C und -40°C. Die Funkenstrecke Gehäuse muß ebenfalls isoliert werden und von ausreichender Stärke sein, um keinen Druck, die entstehen können zu widerstehen. Jede unerwünschte überschüssiges super-Druck, der gebildet werden kann muss sich automatisch abgelassen werden. Ich habe mit sehr guten Ergebnissen verwendet, Quecksilber-Elektroden, die in flüssigen Kohlensäure gefroren wurden, wobei das Kühlen während des Betriebs von außen durch die Wände gehalten wird.

Fig.20 zeigt eine der einfachsten Formen der Konstruktion eines Antennennetzes in Kombination mit Kollektoren, Transformatoren und dergleichen. E ist der Erdungsdraht 8 das Sicherheitsfunkenstrecke 7 der Arbeitsfunkenstrecke, 1 und 2 die Ständerflächen des Motors 5 eine Kondensatorbatterie, S die Schutzmagneten, der mit der Spule in der Luftleiter verbunden ist A1-A10 Antennen mit dem Sammeln von Luftballons, N horizontalen Auffang oder Anschlussdrähte, aus denen eine Reihe von Verbindungen ins Zentrum laufen.
Die tatsächlichen Kollektoren aus Metallmäntel, vorzugsweise aus einer Aluminium-Magnesium-Legierung hergestellt und mit Wasserstoff oder Helium gefüllt ist, und an verkupfertem Stahldrähten befestigt. Die Größe des Ballons ist so gewählt, daß das tatsächliche Gewicht des Ballons und den leitenden Draht durch sie unterstützt. Aluminium Spikes, hergestellt und vergoldet, wie unten beschrieben, sind auf der Oberseite des Ballons, um eine Leiter Aktion erzeugen angeordnet. Kleine Mengen von Radium Mittel, insbesondere, Polonium-Ionium oder Mesothorium Präparate, deutlich erhöhen die Ionisation und die Leistungsfähigkeit dieser Sammler.
Neben Metallballons kann Gewebe Ballons, die mit einer metallischen Beschichtung nach Metallspritzprozess Schoop gesprüht werden ebenfalls verwendet werden. Eine Metalloberfläche kann auch durch Lackieren mit metallischen Bronzen, vorzugsweise nach der Schoop Sprühverfahren oder Lackierung mit metallischen Bronzepulver in zwei elektrisch in Reihe mit stark unterschiedlichen Metallen hergestellt werden, weil dies eine erheblich gesteigert Erhebung Wirkung.
Anstelle der üblichen runden Ballons kann längliche zigarrenförmigen diejenigen eingesetzt werden. Um auch die Reibungsenergie der Wind, Patches oder Streifen aus nichtleitenden Substanzen, die Elektrizität durch Reibung erzeugen zu nutzen, kann die metallisierte Ballons Oberflächen befestigt werden. Der Wind wird ein Teil seiner Energie in Form von Reibungselektrizität zu verleihen, um die Ballonhülle, so dass die Sammelwirkung wesentlich erhöht wird.
In der Praxis kann jedoch sehr hohe Türme von bis zu 300 Metern als Antennen eingesetzt werden. In dieser Türme, Kupferrohre frei weiter steigen über der Spitze des Turms. Eine Gaslaterne gegen den Wind gesichert wird dann an der Stelle des Kupferrohrs brennen und ein Netzgewebe, um das Kupferrohr über der Flamme von dieser Lampe befestigt ist, um einen Kollektor zu bilden. Das Gas wird durch das Innere der Röhre befördert wird, bis zu dem Gipfel. Das Kupferrohr muss unbedingt vor Feuchtigkeit an der Stelle, wo sie den Turm betritt geschützt werden, und regen muss von unten die Wände des Turms, die zu einer schlechten Katastrophe führen könnte laufen verhindert werden. Dies wird durch glockenförmigen Erweiterungen, die nach unten zu erweitern, in dem Turm in Form von Hochspannungsisolatoren der siamesischen Pagoden angeordnet getan.
Besonderes Augenmerk ist auf den Grundmauern solcher Türme gewidmet. Sie müssen auch von dem Boden, der durch erste Einbetten einer Schicht aus Beton in einer Kastenform zu einer ausreichenden Tiefe in den Boden, und das Einsetzen in das erreicht werden kann isoliert sein, eine Asphaltbelag und Glassteine gegossen etwa 1 bis 2 m Dicke. Über dies wiederum gibt es eine Stahlbetonschicht in der allein die Metall Fuß der Röhre befestigt ist. Diese Betonblock muss mindestens 2 Meter über dem Boden und an den Seiten, voll von der Feuchtigkeit durch eine Holzverkleidung geschützt werden. Im unteren Teil des Turms, sollte ein Holz oder Glasgehäuse ausgebildet sein, um die Kondensatoren und / oder Motoren zu schützen. Um zu gewährleisten, dass das Massekabel eine Verbindung zum Grundwasserspiegel muss eine gut isolierte Grube mit Glaskörper ausgemauert Verfügung gestellt werden. Mehrere solcher Türme sind in gleichen Abständen voneinander aufgestellt und mit einer horizontalen Leitung verbunden sind. Die horizontalen Anschlussleitungen können entweder direkt ausführen von Turm zu Turm oder glockenförmigen Isolatoren ähnlich denen im Einsatz für Hochspannungsübertragungsleitungen durchgeführt werden. Die Breite des Luftturm Netz kann aus einem beliebigen geeigneten Größe sein, und die Verbindung der Motoren bei jeder zweckmäßigen Ort stattfinden.

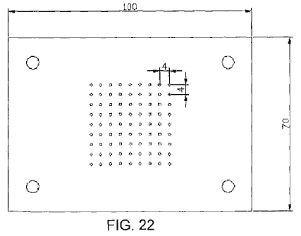
Um große Mengen an Elektrizität mit wenigen Antennen zu sammeln, ist es aber auch, um den Luftleiter mit Gruppen von Kondensatoren bereitzustellen, wie in den beiden Bauweisen in Fig.21 und Fig.22 veranschaulicht dargestellt. In Fig.21 ist zwischen den Antennen Z über die Leitung A und einen ringförmigen Leiter, von dem horizontalen Strang auf die Verbindungspunkte C, zu dem der Erdungsdraht verbunden ist der Satz von Kondensatoren 5 verbunden. Fig.22 zeigt eine ähnliche Anordnung.
Werden zwei solcher Reihen von Antennen Ringe durch ein Voltmeter angezeigt werden, um eine große Spannungsdifferenz (zum Beispiel, eine in den Bergen und einer in der Ebene) oder einer anderen Polarität, diese Unterschiede können durch Verbinden hinreichend großen Kondensator kompensiert werden Sätze (5, 5a, 5b) mittels Maji star Leiter D und D1. Fig.23 zeigt eine Verbindung von drei solcher Ringe von Kollektoren in einem Dreieck mit einer zentralen Gruppe von Kondensatoren positioniert.

Die Kondensator Sätze solcher Großanlagen müssen in verflüssigter Gase oder Flüssigkeiten in das Einfrieren bei sehr niedrigen Temperaturen eingebettet werden. In solchen Fällen muss ein Teil des atmosphärischen Energie zur Verflüssigung dieser Gase verwendet werden. Es ist auch bevorzugt, um den Druck zu verwenden. Durch dieses Mittel können die Kondensatorflächen in Fläche reduziert werden, und immer noch erlauben, die Speicherung von großen Mengen an Energie gespeichert werden soll, sicher gegen Zusammenbruch. Für kleinere Anlagen, die Eint der Kondensatoren in gut isolierten Öl oder dergleichen, ist ausreichend. Die festen Stoffe, andererseits kann nicht als Isolatoren verwendet werden.
Die Anordnung in den oben gezeigten Diagrammen immer beide Pole der auf die oberirdischen Leitungen verbundenen Kondensatoren gezeigt. Ein verbessertes Verfahren zur Verbindung wurde als sehr vorteilhaft. In diesem Verfahren wird nur ein Pol jedes Kondensators mit dem Sammelnetz verbunden. Ein solches Verbindungsverfahren ist sehr wichtig, da durch sie ein Konstantstrom und eine Erhöhung der normalen Arbeitsspannung erhalten. Wenn beispielsweise eine Sammelballon Antenne, die es erlaubt ist, zu einer Höhe von 300 Meter ansteigen, zeigt 40.000 Volt über Massepotential, in der Praxis hat es sich gezeigt, daß die Betriebsspannung (bei einer Zurücknahme der Leistung, wie zuvor beschrieben, mittels oszillierender Funkenstrecken und dergleichen) ist nur etwa 400 Volt. Wenn jedoch die Kapazität der Kondensatorflächen vergrößert werden, was Kapazität in dem oben erwähnten Fall gleich dem von der Sammelfläche der Ballon Antennen war, um die Menge zu verdoppeln, indem die Kondensatoren mit nur einem Pol, steigt die Spannung unter eine gleiche Abzug der aktuellen bis zu und über 500 Volt. Dies kann nur auf die günstige Wirkung der Verbindungsverfahren zugeschrieben werden.
Neben dieser erheblichen Verbesserung ist es auch bevorzugt erwiesen, Doppel Induktivitäten mit Elektromagneten einzusetzen und um die Kondensatoren vorzugsweise zwischen zwei solchen Elektromagneten zu platzieren. Es wurde auch gefunden, dass die nützliche Wirkung von solchen Kondensatoren kann weiter erhöht werden, wenn eine Induktionsspule als induktiver Widerstand gegen den unverbundenen Pol des Kondensators, oder noch besser, wenn der Kondensator selbst als Induktions sator verbunden. Ein solcher Kondensator kann mit einer Feder, die, wenn sie zusammengedrückt wird, trägt in sich gespeicherten Kraft, die es wieder abgibt, wenn er losgelassen verglichen werden. Im Laden wird eine Ladung mit umgekehrtem Vorzeichen an ihrem anderen freien Kondensatorpol gebildet und bei einem Kurzschluss durch die Funkenstrecke auftritt, wird die gespeicherte Energie wieder zurück, da jetzt neue Energiemengen am Kondensator Pol zu dem verbunden induzierte gegeben Leiternetzwerk, das in der Tat auflädt mit entgegengesetzten Vorzeichen zu dem am freien Kondensatorpol. Die neuen induzierten Ladungen haben natürlich das gleiche Vorzeichen wie das Sammelnetz. Die gesamte Spannungsenergie in der Antenne dadurch erhöht wird. Im gleichen Zeitintervall werden größere Mengen an Energie angesammelt, als dies der Fall ohne eine solche Kondensatorsätze eingefügt.

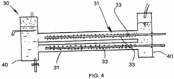
In Fig.24 und Fig.25 werden zwei verschiedene Anschlusspläne näher erläutert. 24 zeigt eine Sammel Ballon zusammen mit seiner Masseverbindungen. Fig.25 zeigt vier sammeln Ballons und die Parallelschaltung der Kondensatorsätze.
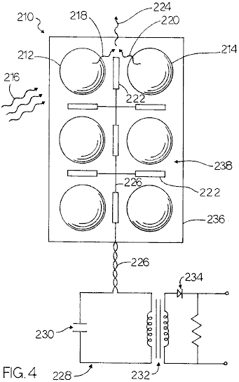
A ist die Sammelballon aus einer Aluminiummagnesiumlegierung (Elektronenmetall magnalium) mit einem spezifischen Gewicht von 1,8 und einer Plattendicke von 0,1 mm bis 0,2 mm. Im Inneren befinden sich acht starke vertikale Rippen T-förmigen Querschnitt von etwa 10 mm bis 20 mm in der Höhe und etwa 3 mm in der Dicke, mit der nach innen gerichteten Vorsprung (mit a, b, c angedeutet, d usw.). Sie sind miteinander vernietet, um eine feste Grundgerüst zu bilden, und sind in einer horizontalen Richtung durch zwei Querrippen versteift ist. Die Rippen sind ferner zueinander nach innen und in Querrichtung durch dünne Stahldrähte, wobei der Ballon erhält große Festigkeit und Elastizität verbunden. Gewalzten Bleche von 0,1 mm bis 0,2 mm in der Dicke magnalium Legierung hergestellt werden dann entweder gelötet oder auf diesem Gerüst, so dass ein vollständig metallisches Gehäuse mit einer glatten äußeren Oberfläche geschaffen vernietet. Nun versilbert oder verkupfert Aluminium beschichtete Stahldrähte von jeder Rippe an den Befestigungsring 2. Weitere, die verkupferten Stahltrosse L, vorzugsweise aus getrennten dünnen Drähten verdreht ausgeführt (als gestrichelte Linien in Fig.24 gezeigt) und die lang genug sein müssen, damit der Ballon in die gewünschte Höhe ansteigt, führt zu einer Metallwalze oder einer Riemenscheibe 3 und an einer Winde W, die auch von der Erde isoliert sein müssen. Mittels dieser Seilwinde, der Ballon, der mit Wasserstoff oder Helium gefüllt ist, kann erlaubt werden, auf eine geeignete Höhe von 300 bis 5000 Meter steigen und auf den Boden für das Aufladen oder Reparaturen gebracht.
Der tatsächliche Strom wird direkt durch ein Reibungskontakt von der Metallwalze 3 oder von dem Draht oder sogar von der Winde gleichzeitig von allen drei mittels Bürsten ergriffen bzw. (3, 3a und 3b). Jenseits der Bürsten wird der Leiter unterteilt, die Wege sein: - zum einen über 12 für die Sicherheit Funkenstrecke 8, auf dem Schutzleiter E1, und zweitens über Elektro S1, Punkt 13, an eine zweite lose Elektromagneten mit einem einstellbaren Schrauben S2, dann zu der Funkenstrecke 7 und mit dem zweiten Erdungsleiter E2. Die tatsächliche Arbeitsstromkreis durch den Funkenspalt 7 ausgebildet, Kondensatoren 5 und 6 und durch die Primärspule 9; hier die statische Elektrizität durch oszillierende Entladung gebildet wird angesammelt und in hochfrequente elektromagnetische Schwingungen umgewandelt. Zwischen dem Elektromagneten S1 und S2 an der Kreuzungsstelle 13 sind vier Kondensatorsätze eingeführt, die nur schematisch in der Zeichnung durch einen einzigen Kondensator angedeutet sind. Zwei dieser Sätze von Kondensatoren (16 und 18) als Plattenkondensatoren durch Regulieren Induktionsspulen und längerer oder Spiralen 17 und 19, während die beiden anderen (21 und 23) sind Induktionskondensatoren. Wie aus den Zeichnungen ersichtlich ist, ist jeder der vier Kondensatorsätze 16, 18, 21 und 23 nur einen Pol verbunden ist, um entweder die Antenne oder an den Kollektor Leiters. Die zweiten Pole 17, 19, 22 und 24 sind offen. Im Fall von Plattenkondensatoren, die keine induktive Widerstand ist eine Induktionsspule eingesetzt ist. Die Aufgabe einer solchen Spirale oder Spule ist die Verschiebung des Phase des Induktionsstrom um 1/4 Perioden, während der Ladestrom des Kondensators Pole, die in der Luft frei liegen, und so zu dem Kollektorantenne. Die Folge davon ist, dass bei elektrischen Entladungen in den Kollektor-Antenne, ermöglicht die Rückinduktionswirkung der freien Pole eine höhere Spannung in der Seilsammelleiter aufrechterhalten, als es sonst der Fall wäre. Es wurde auch festgestellt, dass eine solche Rück Aktion hat eine äußerst günstige Wirkung auf die Abnutzung der Kontakte. Natürlich können auch die induktive Wirkung wird innerhalb der Grenzen der Grße der Induktionsspule geregelt werden, wobei die Länge der Spule in Aktion einstellbar mittels Drahtverbindung ohne Induktion (siehe Fig.24 No. 20).
S1 und S2 kann auch mit einem solchen Regeleinrichtungen oder durch jede andere geeignete Vorrichtung zur Verfügung gestellt werden, im Fall von S2 von 11 veranschaulicht Wenn Überspannung gebildet werden, wird die Erde durch den Draht 12 und Funkenstrecke 8 durchgeführt, da diese Spannung wäre für die anderen Komponenten gefährlich. Die Wirkung dieser Kondensatorsätzen ist bereits beschrieben worden.
Die kleinen Kreise auf dem Kollektor Ballon zeigen Stellen, an denen kleine Flecken von extrem dünnen Schichten (0,01 bis 0,05 mm dick) aus Zinkamalgam, Gold Amalgam oder anderen photoelektrischen wirkenden Metalle werden der Ballonhülle aus Leichtmetall aufgebracht. Solche metallischen Flecken kann auch der gesamte Ballon als auch in größeren Dicke in den leitenden Netzwerk angewendet werden. Die Kapazität des Kollektors wird dadurch erheblich an der Oberfläche verstärkt. Die größtmögliche Wirkung in Sammel durch Polonium Amalgame und dergleichen erhalten werden. Auf der Oberfläche des Kollektors Ballon werden Metallpunkte oder Spitzen auch entlang den Rippen befestigt. Diese Spitzen verbessern die Ladungssammlung Betrieb. Da es bekannt ist, daß je schärfer die Spitzen, desto geringer ist die Widerstandsfähigkeit der Spikes, ist es daher äußerst wichtig, um Spannungsspitzen, die so scharf wie möglich sind. Versuche haben gezeigt, dass die Bildung des Körpers des Spikes oder Punkt auch eine große Rolle spielen, beispielsweise Spitzen von Stäben oder Rollen mit glatten Oberflächen, aufweisen Wertwiderstand ein Vielfaches größer als die mit rauen Oberflächen. Verschiedene Arten von Spikekörper haben sich für den Kollektor Ballons und die besten Ergebnisse wurden mit Spitzen, die in der folgenden Weise hergestellt wurden gegeben experimentiert: Fine Punkte aus Stahl, Kupfer, Nickel oder Kupfer und Nickel-Legierungen, wurden miteinander in Bündeln befestigten dann als Anode mit den Punkten in einem geeigneten Elektrolyten (vorzugsweise in Salzsäure oder salzsauren Eisen-Lösungen) und so mit schwacher Strom von 2 bis 3 Volt betrieben behandelt platziert. Nach 2 bis 3 Stunden, je nach der Dicke der Spitzen, die Punkte werden extrem scharf und die Körper der Spitzen eine raue Oberfläche. Das Bündel kann dann entfernt werden und die Säure mit Wasser abgewaschen. Die Spitzen werden dann als Kathode in ein Bad, das eine Lösung aus Gold, Platin, Iridium, Palladium oder Wolframsalzen oder deren Verbindungen galvanisch mit einer dünnen Schicht aus Edelmetall, der Brei jedoch ausreichend fest, um zu schützen platziert und an der Kathode beschichtet sie vor Luftoxidation.
Solche Spitzen agieren auf einem 20-fach niedriger Spannung fast so gut wie die besten und feinsten Punkte mit mechanischen Mitteln gemacht. Noch bessere Ergebnisse werden erhalten, wenn Polonium oder Radium Salze dem galvanischen Bad bei der Bildung der Schutzschicht oder der Beschichtung zugegeben. Solche Stifte mit niedrigem Widerstand an ihren Zugängen und verfügen über ausgezeichnete Kollektor Wirkung bereits bei einem Volt oder niedriger.
In Fig.24 sind die drei nicht verbundenen Pole nicht miteinander parallel geschaltet sind. Das heißt, ohne den Grundsatz der freien Pol in der Praxis durchaus möglich. Es ist auch bevorzugt, eine Reihe von Sammel Antennen parallel mit einem gemeinsamen Kollektor-Netzwerk zu verbinden. Fig.25 zeigt eine solche Anordnung. A1, A2 stehen, A3, A4 vier Metallkollektor Ballons mit Gold oder Platin beschichtete Spitzen elektrolytisch mad in Gegenwart von Polonium Emanationen oder Radiumsalzen sind, wobei die Spitzen über vier Elektromagneten S1, S2, S3, S4, durch eine ringförmige Verbindung Leiter R. Von diesem ringförmigen Leiter, vier Drähte über vier weitere Elektromagnete Sa, Sb, Sc, Sd ausgeführt, mit dem Verbindungspunkt 13. Es wird der Leiter unterteilt, einen Zweig Überleiten 12 und die Sicherheitsfunkenstrecke 7 zur Erde auf E1, der andere über induktive Widerstand J und Arbeitsfunkenstrecke 7 zur Erde E2. Der Arbeitskreislauf, bestehend aus den Kondensatoren 5 und 6 und einer Resonanzmotors oder eines Kondensatormotors M, wie bereits beschrieben, wird in der Nähe der Umgebung der Funkenstrecke Abschnitt 7. Natürlich anstatt direktes Verbinden der Kondensatormotors, der Primär verbunden, Schaltung für Hochfrequenzschwingungsstrom kann auch eingelegt werden.
Die Kondensatorsätze durch einen Pol an die ringförmigen Leiter R angeschlossen und können entweder inductionless (16 und 18) oder als Induktions Kondensatoren, wie durch 21 gezeigt und 23. Die freien Pole der inductionless Kondensatoren sind durch 17 und 19 angedeutet ist, und jene der Induktions Kondensatoren 22 und 24. Wie aus den Zeichnungen ersichtlich ist, sind alle diese Stangen 17, 22, 19 und 24 können parallel über einen zweiten ringförmigen Leiter ohne Angst verbunden werden, daß dadurch das Prinzip der freien Pol Verbindung verloren. Zusätzlich zu den bereits genannten Vorteilen ermöglicht die Parallelschaltung auch einen Ausgleich der Betriebsspannung in den gesamten Kollektornetz. Geeigneter berechnet und konstruiert Induktionsspulen 25 und 26 können auch in dem ringförmigen Leiter der freien Pole eingesteckt werden, mittels dessen, kann eine Schaltung in den Sekundärspulen 27 und 28, der Strom kann in diesem ringförmigen Leiter, der von Schwankungen der erzeugten gebildet werden die Gebühren, zu messenden oder anderweitig genutzt.
Nach dem, was bereits erwähnt wurde, können getrennte Kollektor Ballons in äquidistanten Stationen über das ganze Land verteilten verbunden sein, entweder direkt miteinander metallisch oder mittels Zwischengeeigneterschlossene Kondensatorsätze durch Hochspannungsleiter von der Erde isoliert ist. Die statische Elektrizität wird durch eine Funkenstrecke, in hochfrequente dynamische Strom, die als Energiequelle durch eine geeignete Verbindungsmethode verwendet werden kann, umgewandelt, wobei verschiedene Vorsichtsmaßnahmen zu beachten und mit Sondervorschriften. Die Drähte, die von den Kollektor Luftballons, sind bisher durch einen Ringleiter ohne diese endlosen Verbindung, die als Endlosinduktionsspule betrachtet werden kann, in der Lage, beliebige Aktionen auf dem gesamten Leitersystem ausüben angeschlossen.
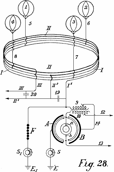
Es wurde nun gefunden, dass, wenn die Netzwerkleiters, welche die Luftsammler Ballons miteinander wird nicht als eine einfache Ringleiter hergestellt, vorzugsweise aber in Form von Spulen über einen Kondensator eingestellt oder Funkenstrecke oder durch thermionische Ventile kurzgeschlossen, dann ist die Gesamtfangnetz zeigt ganz neue Eigenschaften. Die Sammlung der atmosphärischen Elektrizität ist dabei nicht nur erhöht, sondern ein Wechselfeld kann leicht in den Kollektor-Netzwerk hergestellt werden. Ferner sind die atmosphärischen elektrischen Kräfte zeigt sich in den höheren Regionen kann auch direkt durch Induktion erhalten werden. In Fig.26 und Fig.28 ist eine Konstruktionsform gezeigt, auf deren Grundlage die weiteren Grundlagen des Verfahrens werden detaillierter erläutert werden.

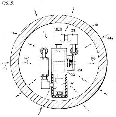
In Fig.26, 1,2,3 und 4 sind metallische Kollektor Ballons, mit 5, 6, 7 und 8 mit ihren metallischen Antennenleiter und I der tatsächliche Kollektornetz. Dieser besteht aus fünf Spulen und auf Hochspannungsisolatoren in der Luft auf Hochspannungsmasten angebracht ist, (oder mit einer geeigneten Konstruktion des Kabels in der Erde eingebettet). Eine Spule mit einem Durchmesser von 1 bis 100 km. oder mehr. S und S1 sind zwei Schutzelektromagnete, F die zweite Sicherheitsbereich gegen Überspannung, E seine Leiter und E1 der Schutzleiter der Arbeitsbereich. Wenn eine Absorption von statischen atmosphärischen Stroms durch die vier Ballonkollektoren bewirkt, um die Masseverbindung E1 zu erreichen, muss der Strom durch den Kollektor spiral Netzwerk fließen, über den Elektromagneten S, primäre Induktionsspule 9, Leiter 14, Anode A die Audion Rohr, Glühkathode K, als der Weg über den Elektromagneten und Sicherheitsfunkenstrecke F bietet wesentlich größeren Widerstand. Aufgrund der Tatsache, dass die akkumulierten Stromflüsse in einer Richtung, ein elektromagnetisches Wechselfeld im Inneren des Kollektornetzspule erzeugt wird, wodurch alle freien Elektronen mehr oder weniger ins Innere der Spule gerichtet ist. Eine erhöhte Ionisation der Atmosphäre ist somit hergestellt. Folglich werden die auf dem Kollektor Ballon montiert Punkten zeigen eine deutlich verringerte Widerstand und erhöhte zwischen den Punkten auf dem Ballon und der umgebenden Atmosphäre werden statische Ladungen erzeugt daher. Dies führt zu einer beträchtlich erhöhten Sammlereffekt.
Ein zweiter Effekt, die nicht auf andere Weise erreicht werden könnte, wird durch das elektromagnetische Wechselfeld, die parallel zu der Erdoberfläche, die mehr oder weniger mit einer Verringerung oder Erhöhung der Wirkung auf das Magnetfeld der Erde, wobei im Falle fungiert erhaltene Schwankungen des Stromes wird eine Rückinduktionsstrom von umgekehrten Vorzeichen immer in der Kollektorspule durch Erdmagnetismus erzeugt wird. Wenn nun ein ständig pulsierend kontinuierlichen Wechselfeld erzeugt wird, wie in der Kollektornetz I angegeben, wird ein Wechselstrom mit der gleichen Frequenz ist auch in der Sammelnetz Spule erzeugt. Da die gleichen Wechselfeld auf die Luft Ballon übertragen wird, wird der Widerstand seiner Punkte sich dadurch erheblich reduziert, während die Kollektorwirkung beträchtlich erhöht wird. Ein weiterer Vorteil ist, dass die positiven Ladungen, die auf den Metalloberflächen während der Umwandlung in dynamischen Strom zu sammeln, erzeugen einen sogenannten Spannungsabfall in dem Kollektorbereich. Als ein Wechselfeld vorhanden ist, wenn die Entladung der Sammelflächen stattfindet, die negativen Ionen rund um die Kollektorflächen zu produzieren, durch das Gesetz der Induktion einer Induktion von umgekehrtem Vorzeichen auf der Kollektorfläche - das heißt, eine positive Ladung. Zusätzlich zu den Vorteilen, die bereits erwähnt, die Konstruktion des Verbindungsleiter in Spulenform, bei der ausreichend großen Durchmesser, ermöglicht eine Nutzung der Energie, die sich in höhere Regionen, auch in der einfachsten Art und Weise. Wie allgemein bekannt ist, elektrische Entladungen bei sehr großen Erhebungen, die eingehalten werden kann, wie "St. nehmen häufig Ort Elmos Feuer "oder" Nordlichter ". Diese Energiemengen nicht in der Lage, vor der jetzt verwendet worden sind. Durch diese Erfindung, alle diese Arten von Energie, wie sie sind, von elektromagnetischer Natur und da die Achse der Kollektorspulen rechtwinklig zur Erdoberfläche ist, kann in der gleichen Weise wie ein Funk absorbiert entfernten Funksignale aufgenommen werden. Mit einem großen Durchmesser der Spirale, ist es möglich, große Flächen zu verbinden und dadurch nehmen große Mengen an Energie.
Es ist bekannt, dass in den Sommermonaten und in den Tropen sind große Radiosender sehr häufig nicht in der Lage, Signale zu empfangen aufgrund von Unterbrechungen durch atmosphärische Elektrizität verursacht werden, und mit vertikalen Spulen von nur 40 bis 100 Meter im Durchmesser dies geschieht. Wenn, im Gegenteil, horizontale Spulen von 1 bis 100 Kilometer im Durchmesser verwendet werden, können sehr starke Ströme durch Entladungen, die ständig stattfinden in der Atmosphäre erreicht werden. Besonders in den Tropen, oder noch besser in den Polarregionen, wo die Nordlichter sind ständig präsent, können große Energiemengen wahrscheinlich auf diese Weise erhalten werden. Eine Spule mit mehreren Windungen sollte die beste Leistung. In ähnlicher Weise sollte jede Änderung des magnetischen Feldes der Erde induktiv auf eine solche Spule wirken.
Es ist nicht unwahrscheinlich, dass Erdbeben und Sonnenflecken werden auch eine Induktion in Kollektorspulen dieser Größe zu erzeugen. In ähnlicher Weise wird diese Kollektorleiter an Erdströme insbesondere reagieren, wenn sie in der Nähe der Oberfläche der Erde oder in der Erde eingebettet ist. Durch die Kombination der früheren Art von Stromkollektoren, so weit sie für das verbesserte System mit den verbesserten Möglichkeiten der Gewinnung aktueller angepasst werden die Mengen an freien natürlichen Energie, die in Form von Elektrizität erhalten werden deutlich erhöht.
Um einheitliche ungedämpften Stromschwingungen in der verbesserten Sammler Spule zu erzeugen, werden sogenannte Audion Hochvakuum oder thermionische Ventile statt bisher beschriebenen Funkenstrecken (Fig.26, und Fig.9-Fig.18) verwendet. Die Hauptluftstrom durch Elektromagneten S (die in dem Fall einer hohen Anzahl von Wechseln ist hier nicht, sondern in dem Erdleiter E1 verbunden) und mehr als die Primärspulen in der Induktionswicklung durch Draht 14 mit der Anode A des fördernden die Hochvakuumventil Raster. Parallel mit der Induktionswiderstand 9, einen Regelleistung von geeigneter Größe, wie Kondensator 11 eingefügt. Im unteren Teil der Vakuumgitter Ventil die Glühwendel Kathode K, die durch eine Batterie B von der Batterie zugeführt wird, zwei Zweigen laufen, einem mit dem Schutzleiter E1 und die andere durch die Batterie B1 und Sekundärspule 10 mit dem Netz Anode g der Vakuumröhre. Nach der Methode von Verbindungen in gestrichelten Linien gezeigt ist, kann eine gewünschte Spannung auch an der Gitterelektrode g durch Draht 17, der von der Hauptstromleitung über die Schalter 16 und einigen kleinen Kondensatoren verzweigt hergestellt werden (a, b, c, d) in Serie, und der Leiter 18 verbunden ist, ohne die Batterie B1 erforderlich ist. Die Wirkung des gesamten Systems ist etwa folgendermaßen::-
An die Verbindungsleitung des Luftsammelnetz kurzgeschlossen werden, um Erde, wird der Kondensator 11 aufgeladen Pol und angefeuchteten Schwingungen werden in dem kurzgeschlossenen Schwingkreis durch den Kondensator 11 und Eigeninduktivität 9. Aufgrund der Kopplung durch gebildet die Spule 10, Spannungsschwankungen der gleichen Frequenz statt im Raster Schaltung 15 und wiederum beeinflussen die Schwankungen der Stärke des Elektrodenstromes durch den Hochvakuumverstärkerventils und somit Stromschwankungen der gleichen Frequenz im Anodenkreislauf zu erzeugen. Eine permanente Energieversorgung. Folglich wird eine permanente Versorgung mit Energie der Schwingkreise 9 zugeführt und 10 stattfindet, bis ein Gleichgewicht erreicht ist, wo die Schwingungsenergie genau verbraucht die absorbierte Energie entspricht. Dies erzeugt konstanten ungedämpften Schwingungen in den Oszillatorschaltungen 9-11.
Für normale Arbeits solcher Schwingungserzeuger sind Hochvakuum Stärkung Rohre notwendig und es ist auch notwendig, daß die Gitter und Anode Spannungen dürfen eine Phasendifferenz von 180-Grad haben, so daß, wenn das Gitter negativ geladen ist, dann ist die Anode positiv geladen ist und umgekehrt. Diese erforderliche Phasendifferenz kann durch die verschiedensten Verbindungen erhalten werden, beispielsweise indem der Schwingkreis im Netzstromkreis oder durch Trennen der Oszillatorschaltung und induktive Kopplung von den Anoden und den Netzschaltung, und so weiter.
Ein zweiter wichtiger Faktor ist, dass darauf geachtet werden muss, dass die Gitter und Anode Spannung eine bestimmte Beziehung zueinander; letzteres kann durch Ändern der Kupplung und eine geeignete Wahl der Selbstinduktion in der Gitterschaltung erhalten werden, oder wie durch die gepunkteten Linien 18, 17, 16 mittels einer größeren oder kleineren Anzahl von Kondensatoren geeigneter Größe gezeigt in Reihe geschaltet sind ; in diesem Fall kann die Batterie B1 weggelassen. Bei geeigneter Wahl der Gitterpotential zwischen dem Gitter G und der Anode A findet eine Glimmentladung statt, und dementsprechend am Gitter gibt es einen Kathodenabfall und ein Dunkelraum gebildet wird. Die Größe dieses Kathodenfall wird anhand der in den unteren Raum in Folge von Schock Ionisierung des Glühlampen Kathoden K emittiert werden und durch das Gitter in den oberen Raum Ionen beeinflußt. Auf der anderen Seite ist die Anzahl der Ionen, die durch das Gitter von der Spannung zwischen dem Gitter und der Kathode. Somit, wenn die Netzspannung erfährt periodischen Schwankungen (wie im vorliegenden Fall), die Menge des Kathodenabfall am Gitter schwankt und folglich der Innenwiderstand des Ventils schwankt dementsprechend so dass, wenn eine Rückkopplung des Futter Schaltung mit dem Netz Schaltung erfolgt, die notwendigen Mittel vorhanden sind, für die Herstellung von ungedämpfte Schwingungen und der Einnahme aktuellen Bedarf, von der Sammelleiter.
Bei entsprechend lockere Kopplung gleich der Eigenfrequenz der Oszillatorschaltungen 9 und 10. Durch die
Wahl eines geeigneten Selbstinduktion zur Spule 9
und dem Kondensator 11 ist die Frequenz
der ungedämpften Schwingungen
erzeugt werden, ist es möglich, den Betrieb von Frequenzen erstrecken, die
elektromagnetischen Schwingungen erzeugen
mit einer Wellenlänge von nur ein paar
Meter, bis auf die unterste praktische
Wechselstromfrequenz. Bei großen Anlagen kann eine geeignete Anzahl von Frequenz Herstellung von Rohren
in der Form der bekannten Hochvakuum-Übertragungsrohre von 0,5
kW bis 2 kW
in der Größe, die parallel geschaltet werden,
so dass in dieser Hinsicht
besteht keine Schwierigkeit.
Die Verwendung derartiger Tuben zur Herstellung ungedämpfte Schwingungen
und die Konstruktion und Verfahren zum Einsetzen solcher Übertragungsrohre in einem Akkumulator oder Dynamo-Schaltung bekannt ist, auch nur eine solche Schwingung
Herstellung von Rohren und bei Spannungen von 1000 Volt arbeiten bis zu 4000 Volt,
so dass im Gegenteil, ist ihre Verwendung bei niedrigeren Spannungen
erheblich erschwert. Durch den Einsatz
von Hochspannungs-statische Elektrizität, dieses Verfahren zur Herstellung ungedämpfte Schwingungen, verglichen mit derjenigen über Funkenstrecken müssen als ideal angesehen
werden, insbesondere für kleine Anlagen mit Leistungen von 1 kW bis 100 kW.
Durch die Anwendung von Sicherheitsfunkenstrecken,
mit einer Interpolation von
Elektromagneten, ist nicht nur Kurzschlüsse
vermieden, sondern auch die Aufnahme
von Strom geregelt.
Schwingungserzeuger in der oben beschriebenen Weise eingesetzt ist,
bilden eine ständig wirkende elektromagnetische Wechselfeld
in der Kollektorspule, wodurch, wie
bereits ausgeführt, findet eine erhebliche
Staueffekt statt. Der Widerruf oder "Arbeiten"
Draht an 12 und 13 verbunden, aber Strom kann mit Hilfe einer Sekundärspule, die fest oder beweglich auf jede
geeignete Weise innerhalb des großen
Kollektorspule, dh in ihrer
elektromagnetischen Wechselfeld montiert,
so lange eingenommen werden nach der Richtung seiner Achse parallel zu der des
Hauptstromsammelspule.
Bei der Herstellung von ungedämpften
Schwingungen hoher Frequenz (50
kHz und mehr) in den Schwingkreisen 9 und 11 Elektromagneten S und S1 eingelegt werden, wenn die hochfrequenten Schwingungen sind nicht auf den Kollektor Spule dringen, zwischen
den Schwingungserzeuger und der
Kollektorspule. In allen anderen Fällen werden sie kurz vor der Erdung verbunden sind (wie
in Fig.27 und Fig.28).

In Fig.27 wird ein zweites Verfahren des Aufbaus der Verbindungsleiter des Ballons Antennen in Form einer Spule veranschaulicht. Der Hauptunterschied besteht darin, dass zusätzlich zu den Verbindungsleiter I weiteres ringförmigen Leiter II parallel zu dem ersteren an den Hochspannungsmasten in der Luft eingesetzt ist (oder als ein Kabel in die Erde eingebettet), aber sowohl in der Form einer Spule. Der Anschlussdraht des Ballons Antennen sowohl ein Primärleiter und eine Strom erzeugende Netzwerk, während die Spule der Verbrauch Netz und steht nicht in Verbindung mit der unipolaren Strom erzeugenden Netzwerk.
In Fig.27 die Strom erzeugende Netzwerk-I ist mit drei Ballon Kollektoren 1, 2, 3 und Antennenleiter 4, 5, 6; es kurzgeschlossen durch den Kondensator 19 und die Induktionsspule 9. Die Schwingungserzeugungsschaltung besteht aus Funkenstrecke F ist, Induktor 10 und Kondensator 11. Der Erdleiter E zur Erde durch Elektro S1 verbunden. FI ist der Schutzfunkenstrecke, die ebenfalls an Masse durch einen zweiten Elektromagneten SII bei EII verbunden ist. Am Anschluss der Kondensatorschaltung 11 wird über der Funkenstrecke f berechnet und eine oszillierende Entladung gebildet wird. Dieser Entladestrom wirkt durch den Induktor 10 auf der induktiv gekoppelten Sekundär 9, die eine Änderung in der Erzeugung von Netzwerk verursacht durch Veränderung der Spannung am Kondensator 19. Dies verursacht Schwingungen in der spulenförmigen Erzeugernetz. Diese Schwingungen induzieren einen Strom in den Sekundärkreislauf II, der eine kleinere Anzahl von Windungen und einen geringeren Widerstand hat als Folge davon ergibt sich eine niedrigere Spannung und eine höhere Strom darin.
Um die so erhaltenen Strom, in der Stromstärke einer ungedämpften Zeichen umgewandelt werden, und zum Abstimmen ihrer Wellenlängen wird eine ausreichend große regelbaren Kondensator 20 zwischen den Enden 12 und 13 der Sekundärleiter II eingesetzt. Auch hier kann Strom ohne Erdleiter genommen werden, aber es ist ratsam, eine Schutzfunkenstrecke E1 einzufügen und diese mit der Erde über Elektromagneten S2 verbinden. Der Erzeuger-Netzwerk kann mit dem Arbeits Netzwerk II über eine inductionless Kondensator 21 oder über eine Induktionskondensator 22, 23. In diesem Fall angeschlossen ist, wird die Sekundärleiter unipolar mit der Energieleiter verbunden ist.

In Fig.28 wird die Verbindungsleiter zwischen den separaten Auffang Ballons gemäß der Autotransformator-Prinzip durchgeführt wird. Die Sammelspule verbindet vier Antennen Ballons 1, 2, 3, 4, deren Windungen nicht nebeneinander, sondern übereinander gestellt. In Fig.28 wird die Kollektorspule ich mit einer dünnen Linie und den metallisch verbunden Verlängerung Spulen II mit einer dicken Linie gezeigt. Zwischen den Enden I1 und II1 des Energienetzes I wird ein Regelkondensator 19 eingesetzt. Der Draht I1 ist mit der Ausgangsleitung und mit der Funkenstrecke verbunden F.
Als Transformator der atmosphärischen Elektrizität wird eine Anordnung verwendet, welche mit rotierenden Kondensatorpaare in dem der Stator Oberfläche B mit dem Hauptstrom verbunden besteht, während der andere A ist mit dem Massepol verbunden ist. Diese Paare von kurzgeschlossenen Kondensatoren werden in Drehung versetzt und die umgewandelte Strom von ihnen über zwei Schleifringen und Bürsten ergriffen werden. Dieser Strom wird Wechselstrom mit einer Frequenz, abhängig von der Anzahl von Ballons und der Drehrate des Rotors. Da der Wechselstrom in dem Rotor ausgebildet ist durch die Spulen 10 auf der Spule 9, einer Erhöhung oder Verringerung des Speisestroms in I kann entsprechend der Richtung des Stroms durch die Rückinduktion erhalten werden handeln. Aktuelle Schwingungen der einheitlichen Rhythmus sind in den spiralförmigen Windungen des Produzenten-Netzwerk hergestellt.
Da die Enden dieses Leiters kurzgeschlossen durch den regelbaren Kondensator 19, diese Rhythmen zu erzeugen kurzgeschlossen ungedämpfte Schwingungen, im Energieleiter. Die Frequenz dieser Schwingungen kann willkürlich durch Einstellen der Kapazität des Kondensators 19. Diese Ströme geändert werden kann, auch als Arbeits über die Leiter II1 und III Strom verwendet werden. Durch Einsetzen Kondensator 20 kann eine Verbindung zwischen diesen Leitern ebenfalls hergestellt werden, wobei Oberschwingungen der gewünschten Wellenlänge gebildet werden. Hierdurch werden ganz neue Effekte hinsichtlich Stromverteilung erhalten wird. Der Abzug der Strom kann auch ohne direkte Draht-Verbindung, wenn statt, an geeigneter Stelle in das Innere der Herstellung Netzwerk (ganz unwesentlich, ob diese einen Durchmesser von 1 bis 100 km) eine Spule auf diese Wellenlänge und der gewünschten Kapazität abgestimmt, fest oder beweglich im Luftleiter in einer Weise, dass seine Achse parallel zur Achse des Kollektors Spule montiert. In diesem Fall wird ein Strom in der Herstellung Netz induziert, von denen die Größe abhängig von der Gesamtkapazität und Widerstand und von der gewählten Frequenz. Eine künftige Möglichkeit nimmt Energie vom Erzeuger Netzwerk durch Funksignale, wie neben atmosphärischen Elektrizität, Erdströme und magnetische Energie von der oberen Atmosphäre können erschlossen werden.
Natürlich kann die Vakuumrohre verwendet werden, um ungedämpfte Schwingungen überall Funkenstrecken in den Schaltungen gezeigt herzustellen. Die getrennten großem Durchmesser Spulen des Erzeugernetz können miteinander durch separate Leiter alle parallel oder alle seriell oder in Gruppen in Reihe geschaltet werden. Durch Regulieren der Anzahl von Schwingungen und die Amplitude der Spannung, kann mehr oder weniger großen Kollektorspulen dieser Art verwendet werden. Die Spulen können auch spiralförmig über den gesamten Querschnitt verteilt werden. Die Spulen können in Ringform oder in dreieckige, viereckige, sechseckige oder achteckige Form erfolgen.
Natürlich Drähte, die Führungen für die Stromwellen zu bilden, kann aus einem geeigneten Ort in der Mitte oder auch seitlich erfolgen. Dies ist notwendig, wenn die Ströme müssen über Berg und Tal und so weiter durchgeführt werden. In all diesen Fällen muß der Strom in einen Strom geeigneter Frequenz umgewandelt werden.
Wie bereits
erwähnt, können separate Sammel Ballons unmittelbar metallisch sein verbunden
eine äquidistante Stationen über das
Gemäß dieser Erfindung wird, um die Sammelwirkung des Ballons in der Luftsammelleiter oder in der Masseleitung zu erhöhen, Strahlungskollektoren eingesetzt. Diese bestehen entweder aus Metall oder Glühlampen-Elektroden in der Form von Vakuumgitter Ventile oder Lichtbögen (Quecksilber oder ähnlichen Elektroden), Nernst Lampen oder Flammen von verschiedenen Arten vielleicht einfach mit dem entsprechenden Leiter verbunden ist.
Es ist bekannt, daß Energie aus von einer Kathode, die aus einem Glühkörper gegenüberliegenden Anode mit positiver Elektrizität (Vakuum Gitterröhre) aufgeladen gezogen werden. Bisher jedoch wurde eine Kathode immer zuerst direkt gegenüber einer Anode angeordnet ist, und zweitens, das System immer von einem geschlossenen Kreislauf besteht.
Wenn wir nun verzichten nder Ideen bei der Bildung von Lichtbögen oder Flammen in dem eine Kathode muss immer direkt gegenüberstehen einer Anode zu einer Hochspannung oder ein anderer Körper frei in der Luft schweben geladen oder betrachten die Glühkathode nur eine Quelle sein unipolare Entladung (die Gruppe und Spitzenentladungen in elektrostatische Maschinen ähnlich unipolaren Ableitungen darstellt), festgestellt werden kann, dass die Glühlampe Kathoden und weniger perfekt, alle Glühlampen Heizkörper, Flammen und dergleichen, relativ große Stromdichten und in größeren Mengen von elektrischer Energie, um in den offenen Raum in Form von Elektronenströmen als Sender ausstrahlen.
Die Aufgabe dieser Erfindung ist, wie unten beschrieben, wenn eine solche Glühlampe Oxidelektroden oder glühenden Radiatoren oder Flammen nicht frei schwebend im Raum sondern sind metallisch mit der Erde verbunden ist, so dass sie mit negativen terrestrischen Strom aufgeladen werden kann, diese Strahler besitzen die Eigenschaft der Absorption der freien positiven elektrischen Ladungen in der Luft umgebenden Raum enthalten ist (das heißt, zum Sammeln und Durchführung sie zur Erde). Sie können daher als Kollektoren dienen und im Vergleich zu der Wirkung der Zacken, einer sehr großen Aktionsradius R; die effektive Kapazität dieser Sammler viel größer ist als die geometrische Kapazität (R0) in einem elektrostatischen Sinne berechnet.
Wie gut bekannt ist, wird Erde mit einem elektrostatischen Feld und der Potentialdifferenz dV / dh des Erdfeldes nach neuesten Untersuchungen etwa 60 bis 100 Volt umgeben ist, ist im Sommer und im Winter, 300 bis 500 Volt pro Meter Unterschied in der Höhe ist eine einfache Berechnung ergibt das Ergebnis, dass, wenn ein solcher Strahlungskollektor oder Flamm Kollektor angeordnet ist, beispielsweise auf dem Boden, und eine zweite vertikal über ihm in einem Abstand von 2,000 m angeordnet und mit beiden verbunden sind, durch ein leitendes Kabel, gibt es eine Spannungsdifferenz im Sommer etwa 2.000.000 Volt und im Winter 6000000 Volt oder mehr.
Nach Stefan Boltzmann-Gesetz von Strahlung, die Menge der Energie, die eine Glühlampe Fläche (Temperatur T) von 1 sq. cm. strahlt in einer Zeiteinheit in die Umgebungsluft (Temperatur T0) wird durch die folgende Formel ausgedrückt:
S = R (T4 -T04) Watt pro Quadratzentimeter
und die universelle Strahlungskonstante R, nach den neuesten Forschungen der Fähre, ist gleich 6,30 x 10-12 Watt pro Quadratzentimeter.
Wenn nun eine Glühlampe Oberfläche 1 sq. cm., Verglichen mit dem umgebenden Raum, zeigt eine periodische Potentialgefälle dV (unabhängig von der Richtung des Stromes) strahlt sie in Übereinstimmung mit der obigen Formel, beispielsweise an eine Temperatur von 3715 o C eine Energie von 1,6 kW pro Quadratzentimeter. Wie für die Strahlung, kann der gleiche Wert für die Erfassung von Energie berechnet werden, aber umgekehrt. Nun, wie Kohlenstoffelektroden bei der Temperatur des Lichtbogens unterstützt eine Stromdichte von bis zu 60 bis 65 Ampere pro sq. cm., Werden keine Schwierigkeiten bei der Verwendung in dieser Richtung abstrahlende Kollektoren Akkumulatoren führen.
Wenn die Erde als kosmische isolierten Kondensator im Sinne der geometrischen Elektrostatik x nach Chwolson angesehen werden, ergibt sich aus der geometrischen Kapazität der Erde;
Für negative Aufladung 1.3 x 106 Coulomb Für negative Potentiall V = 10 x 108 volts.
Es folgt, daß EJT etwa gleich 24.7 x 1024 watts/sec. Nun, wenn es erwünscht ist, einen theoretischen Kurzschluss durch eine geerdete Flamme Sammler machen, würde dies einen elektrischen Gesamtwerk zu stellen 79,500 x 1010 Kilowatt Jahren. Da die Erde müssen Drehmechanismus, der thermodynamisch, elektromagnetisch und kinematisch mit dem Sonnen- und Sternsystem durch kosmische Strahlung und Gravitation gekoppelt angesehen werden, eine Verringerung der elektrischen Energie des Erdfeldes ist nicht zu befürchten. Die Energien, die die Glühlampen Kollektoren könnte vom Erdfeld entziehen kann nur zu einer Absenkung der Temperatur der Erde. Dies ist jedoch nicht der Fall, da sich die Erde nicht eine kosmische vollständig isoliert Systems darstellen. Vielmehr wird es von der Sonne zur Erde eine Energie gefördert 18,500 x 1010 Kilowatt. Folglich sind alle Senken der Erde Temperatur ohne eine gleichzeitige Verringerung der Sonnentemperatur würde Stefan-Boltzmann-Gesetz von Strahlung zu widersprechen.
Daraus ist zu schließen, dass, wenn die Erde Temperatur sinkt, die gesamte von den Erhöhungen der Erde absorbierten Strahlung, und ferner ist die Rate der Abkühlung der Erde direkt abhängig von dem der Sonne und den anderen Heizkörpern kosmisch mit der Sonne verbunden.
Die Glühstrahlung Kollektoren können gemäß dieser Erfindung zum Sammeln von atmosphärischer Elektrizität, wenn sie (1) mit dem negativen Erde Strom (das heißt, wenn sie direkt mit der Erde mittels eines metallischen Leiter verbunden sind) berechnet werden und (2), wenn große Kapazitäten (Metalloberflächen) mit Elektrizität geladen sind ihnen gegenüber als positiv Stöcke in der Luft montiert. Dies wird als das Hauptmerkmal der vorliegenden Erfindung ist als ohne diese erfinderischen Ideen würde es nicht möglich sein, mit einer Glühlampe Kollektor, genügend großen Mengen der elektrischen Ladungen in der Atmosphäre enthalten ist, wie Technologie erfordert sammeln betrachtet; der Aktionsradius der Flammen Sammler würde auch zu gering sein, besonders wenn es angenommen, dass die sehr geringe Oberflächendichte nicht von großen Mengen von Ladung aus der Atmosphäre absorbiert ermöglichen.
Es wurde bereits vorgeschlagen, die Flamme Sammler zum Sammeln Atmosphären Strom einzusetzen und es ist bekannt, dass ihre Sammeleffekt ist gegenüber den Punkten wesentlich größer. Es ist jedoch nicht bekannt, dass die Strommengen, die bisher erhalten werden, zu klein für technische Zwecke sind. Nach meinen Experimenten wurde der Grund hierfür liegt in den unzureichenden Kapazitäten der Kollektorleiterpolen gefunden werden. Wenn solche Feuer oder Strahlungskollektoren haben keine oder nur geringe positive Oberflächen ist deren Aktionsradius für große technische Zwecke zu klein. Wenn die Glühlampen Kollektoren ständig in Bewegung in der Luft gehalten werden, können sie mehr sammeln nach der Geschwindigkeit der Bewegung, aber das ist wieder nicht in der Lage, die in die Praxis umgesetzt.
Durch diese Erfindung wird die Kollektorwirkung deutlich durch einen Körper mit einem positiven Potential aufgeladen erhöht und der bestmöglichen Leistungsfähigkeit, wobei auch schwebend gehalten (ohne direkte Erdverbindung) gegenüber einer solchen Glühlampe Kollektor, der gehalten ist in der Luft schwebend bei einer gewünschten Höhe. Wenn beispielsweise eine Sammelballon aus Blech oder metallisierten Gewebe, dazu gebracht werden, auf 300 bis 3000 m in der Luft zu montieren und als Pluspol ihr gegen eine solche Strahlungskollektor mit einem Schutzleiter, anders verbunden gebracht wird Ergebnisse erzielt werden.
Die metallische Ballonhülle, die eine große Oberfläche aufweist, wird auf ein hohes Potential durch atmosphärische Elektrizität aufgeladen. Dieses Potential ist umso größer je höher die Sammel Ballon oberhalb der Glühlampe Sammler. Der positive Strom wirkt konzentriert an der Anode in der Luft schweben, wie es durch die Strahlungsschock Ionisation zogen, ausgehend von der Glühkathode. Die Folge davon ist, daß der Radius der Wirkung der Glühkathode Kollektor beträchtlich erhöht und so ist das Aufnahmewirkung der Ballonoberfläche. Ferner ist die große Kapazität der Anode in der Luft schweben, spielt daher eine wichtige Rolle, da es die Ansammlung von großen Ladungen, was zu einem gleichförmigeren Strom weiter, auch wenn es erhebliche Stromentzugs - dies kann nicht der Fall bei Kleinflächen sein.
Im vorliegenden Fall ist die metallische Erhebung Ballon eine positive Anode schwebend in der Luft und dem Ende des Erdleiters dieser Ballon dient als Pluspol Oberfläche gegenüber der Oberfläche der abstrahlenden Glühkathode, die wiederum mit negativer Masse Elektrizität aufgeladen wie sie auf die Erde durch einen Leiter verbunden ist. Das Verfahren kann durch zwei solche Kontakte (negative Glühkathode und Anode Ende einer Kapazität in der Luft schwebend) einen Kondensator und einen induktiven Widerstand durchgeführt werden, die auf parallel, wobei gleichzeitig ungedämpfte Schwingungen gebildet werden ausgeschaltet.
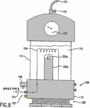
In sehr großen Installationen empfiehlt es sich, zwei solche strahlenden Kollektoren in Reihe zu schalten. So ein Bogen Licht Glühkathode unterhalb auf dem offenen Boden und einer Glühkathode, die durch spezielle elektromagnetische Ströme erhitzt wird platziert werden, hoch in der Luft befinden. Natürlich dafür können die speziellen Vakuum Liebig Rohre mit oder ohne Gitter verwendet werden. Eine gewöhnliche Lichtbogenlampe mit Oxid Elektroden können auf dem Boden durch die obere Glühkathode oder über einen Kondensator eingeführt und, aber der positive Pol ist nicht direkt mit dem Sammel Ballon verbunden. Das Verfahren zum Verbinden der Glühkathode in der Luft schweben können Fig.29 bis Fig.33 ersichtlich.
B ist der Luftballon, K eine Gelenkring (Verbindung mit der Trosse) C des Ballons, L eine gute leitende Kabel, P ein positiver Pol, N negativen Glühkathode und E der Schutzleiter.

Fig.29 stellt die einfachste Form der Konstruktion. Wenn elektrischen Schwingungen werden unten auf dem Boden mittels einer Kohlenbogenlampe oder in irgendeiner anderen geeigneten Art und Weise hergestellt wird, eine wesentlich größere elektrische Widerstand wird auf den unter dem direkten Weg durch das Einfügen einer elektrischen induktiven Widerstand 9. Folglich Gegensatz zwischen P und N eine Spannung gebildet wird, und so, als N und P nur eine inductionless ohmscher Widerstand vorhanden ist, wird ein Funken über solange die getrennte Induktionskoeffizienten und dergleichen korrekt berechnet springen. Die Folge davon ist, dass die Oxid-Elektrode (Kohlenstoff oder dergleichen) Glühlampen gemacht und zeigt dann als Glühkathode, eine erhöhte Sammelwirkung. Die Pluspole sind wesentlich größer als die negativen, damit sie nicht auch Glühlampen zu werden. Da sie ferner mit der großen Ballonbereich, der eine große Kapazität hat und bei hoher Spannung aufgeladen verbunden sind, wird ein Glühkörper, die gehalten ist in der Luft schweben und einem positiven Pol, der große Kapazitäten erfassen kann dadurch auf einfachste Weise erreicht. Die Glühkathode zunächst dazu gebracht, Glühlampen mit Hilfe von auf der Erde produziert separate Energie zu werden, und dann durch die aus der Atmosphäre gesammelt Energie beibehalten.

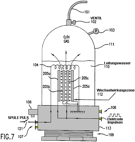
Fig.30 zeigt nur den Unterschied, daß anstelle eines runden Ballon ein zigarrenförmigen einer verwendet werden kann, auch ein Kondensator 5 zwischen der Glühkathode und der Erdleiter so eingesetzt, daß ein kurzgeschlossener Oszillationsschaltung über P N 5 und 9 erhalten. Dies hat den Vorteil, dass sehr kleine Strommengen verursachen, die Kathode Glühlampen zu werden und viel größere Kathodenkörper können Glühlampen erfolgen.

Bei dieser
Form der Konstruktion können sowohl der Glühkathode und die positive Elektrode
in einer Vakuumkammer eingeschlossen ist, wie in Fig.32 gezeigt werden. Ein Kabel L durch gut durch den Deckel eines
Behälters isoliert und endet in einem Kondensator Scheibe 5. Die Abdeckung ist, um den
regen zu halten gewölbt. Der Behälter ist ganz oder teilweise aus einem
magnetischen Metall hergestellt und auch innen und außen isoliert ist. Gegenüberliegenden
Scheibe 5 eine weitere


Fig.34 bis Fig.37 sind weitere Diagramme von Verbindungen über strahl und Flamm Sammler und in der Tat, wie sie auf dem Boden angeordnet werden sollen. Fig.34 zeigt ein Lichtbogen Lichtkollektor mit Oxid-Elektroden für Gleichstrom und seinen Anschluss. Fig.35 zeigt einen ähnlichen für Wechselstrom. Fig.36 eine Glühlampe Kollektor mit Nernst-Lampe und Fig.37 eine ähnliche mit einer Gasflamme.

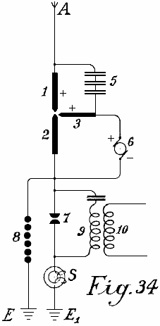
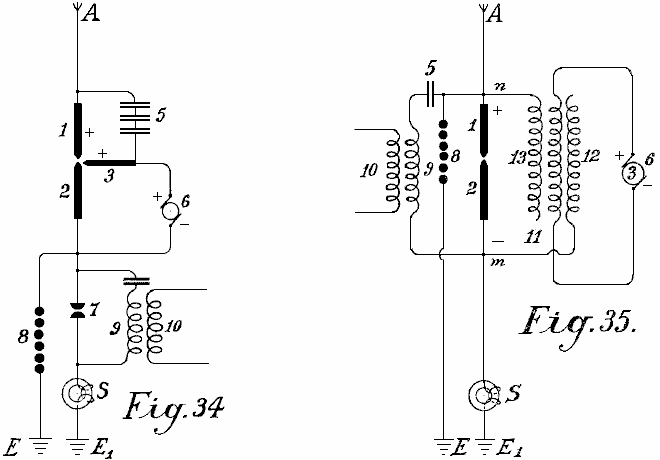
Der positive Pol 1 der Strahlungskollektoren stets direkt mit dem Luftsammelleiter A. in Fig.34 verbunden ist, ist diese weiterhin mit über die Kondensatorsatz 5 mit einer zweiten positiven Elektrode 3. Der Gleichstromdynamo b erzeugt Strom, der über fließt zwischen den Elektroden 3 und 2, wie einem Lichtbogen. Auf der Ausbildung eines Lichtbogens, der negative Glühlampen Elektrode 2 absorbiert Strom von den Pluspolen es gegenüberstehenden und mit atmosphärischer Elektrizität, die es dem Arbeitskreis fördert stark belastet. Die Funkenstrecke 7, induktive Widerstand 9 und Induktionsspule 10 sind wie die zuvor beschriebenen. Die schützende Elektromagnet S schützt die Anlage von der Erde Schluss und die Sicherheit Funkenstrecke 8 von Überspannung oder Überladung.
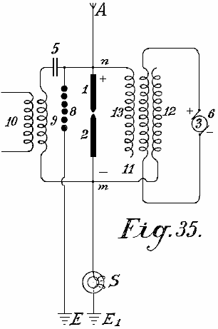
In Fig.35 wird die Verbindung so weit verändert, dass die Wechselstromdynamo speist die Erregerspule 11 der Induktionskondensator. 12 ihren negativen und 13 seiner Pluspol. Wird die Spule 3 auf der Magnetkern des Dynamos wird korrekt berechnet, und die Frequenz des Wechselstroms ausreichend hoch ist, dann kann ein Lichtbogen zwischen den Polen 1 und 2 ausgebildet als die Kathode 2 mit dem negativ geladenen Erde verbunden werden, und daher wirkt immer als negativer Pol ist eine Form der Beseitigung des von der Lichtmaschine 3 erzeugte Wechselspannung erhalten wird, seit der zweiten Hälfte des Berichtszeitraums immer unterdrückt. Der Arbeitskreis können in gleicher Weise wie in Fig.34 durchgeführt werden; das Arbeitsfunkenspalt 7 darf aber mit zwischen den Punkten n und m, einem Kondensator 5 und einem Induktionswiderstandswert 9 eingeführt werden kann, aus denen ein Strom induktiv aufgenommen verzichtet werden, und statt darauf.
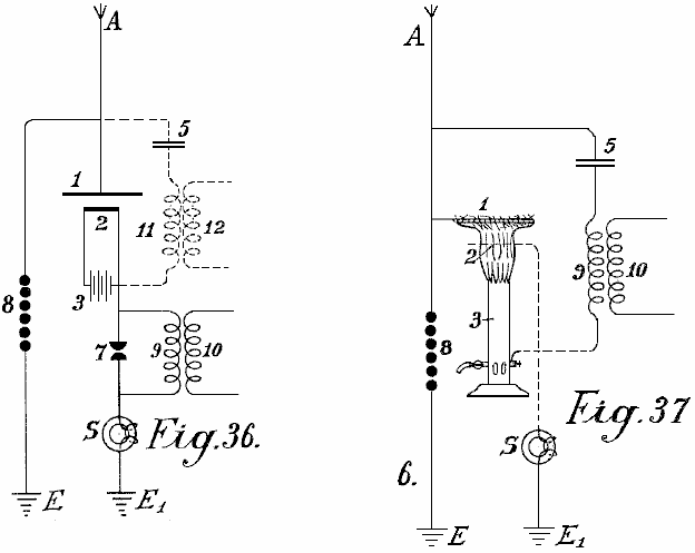
Fig.36 stellt eine Form der Konstruktion ähnlich zu der in Fig.34 gezeigt ist, außer daß hier anstelle einer Bogenlampe, ein Nernst Glühkörper verwendet. Die Nernst-Lampe wird durch die Batterie 3. Der Arbeitsabschnitt ist mit dem negativen Pol, der Sicherheitsfunkenstrecke mit den Pluspolen verbunden speist. Die Arbeitsfunkenstrecke 7 kann auch verzichtet werden und der Strom für das bei 12 über den Schwingkreis 5, 11 aufgenommen (in gepunkteten Linien gezeigt).
Flammkollektoren (Fig.37) können ebenfalls gemäß dieser Erfindung verwendet werden. Die Drahtnetzwerk 1 ist mit der Luftsammelleiter A und der Brenner mit der Erde verbunden. Am oberen Ende des Brenners, sind lange Spitzen in die Flamme versehen Projekts. Die positive Elektrode ist mit der negativen über einen Kondensator 5 und die Induktionsspule 9 mit der Erde verbunden ist.
Die Neuheit in dieser Erfindung ist:
(1) Die Verwendung von Glühlampen Kathoden gegenüber positiven Pole, die zu großen metallischen Kapazitäten automatische Sammelflächen verbunden sind.
(2) Die Verbindung der Glühlampe Kathoden zur Erde, bei dem zusätzlich zu dem Strom, um sie von der Batterie der Maschine, die die incandescing auch die negative Ladung des Erdpotentials bewirkt befördert gefördert wird, und
(3) Die Verbindung der positiven und negativen Pole der Strahlungssammler über einen Kondensator-Schaltkreis allein oder durch die Einführung eines geeigneten induktiven Widerstand, wobei gleichzeitig eine oszillierende Schwingkreis erhalten werden. Die sammelnde Wirkung ist durch diese Verfahren ganz erheblich erhöht.
Patent GB1913.01098 14. Januar 1914 Erfinder: Roy J. Meyers
APPARATE ZUR HERSTELLUNG VON STROM
ZUSAMMENFASSUNG
Ein Gleichrichter zur Verwendung mit einer Vorrichtung zur Erzeugung von Strom von der Erde aus Quecksilberdampflampen aufgebaut und angeordnet, wie in Fig.4 gezeigt. Jede Lampe besteht aus zwei Leitungen 6 (1), 7 (1), der um ein Stahlrohr 15 einer Quecksilberröhre 11 umgibt vorzugsweise aus Kupfer. Die Spule 6 (1) ist zwischen der Elektrode 14 und der Klemme 18 und der Spule 7 (1) zwischen den Anschlüssen 19, 5 verbunden Spulen 6 (1), 7 (1) sind vorzugsweise aus Weicheisen besteht.
BESCHREIBUNG
Diese Erfindung betrifft Verbesserungen an einer Vorrichtung für die Erzeugung von elektrischen Strömen, und das primäre Ziel in Sicht ist die Erzeugung eines handelswart elektrischen Strom ohne den Einsatz von mechanischen oder chemischen Wirkung. Zu diesem Zweck umfaßt die Erfindung Mittel zum Erzeugen, was ich für dynamischen Strom von der Erde und seiner Umgebungselemente sein.
Ich bin selbstverständlich bewusst, dass es wurde vorgeschlagen, um statische Aufladung von der oberen Schichten der Atmosphäre zu erhalten, aber diese Kosten sind diejenigen, die weit Variante Potential erkannt und bisher keine praktische kommerziellen Wert bewiesen, und die vorliegende Erfindung unterscheidet sich von alle solche Vorrichtung ist bisher für die Anziehung von statischen Ladungen durch die Tatsache, dass diese verbesserte Vorrichtung ist nicht dafür ausgelegt oder angewendet, um unregelmäßige, schwankende oder andere elektrische Ladungen, die Konstanz fehlt erzeugen oder erzeugen eingesetzt, aber auf der anderen Seite habe ich von tatsächlichen Tests gewesen in der Lage, aus einem sehr kleinen Gerät zu vergleichsweise geringen Höhe zu produzieren, sagen wir etwa 50 bis 60 Meter über der Erdoberfläche, einem im Wesentlichen konstanten Strom bei einer kommerziell nutzbaren Spannung und Stromstärke.
Dieser Strom I durch wiederholte Tests ermittelt der Lage ist, leicht durch Ergänzungen der Einheitselemente in der Vorrichtung unten beschrieben erhöht, und ich bin überzeugt von der Konstanz der Strom erhalten und ihre vergleichsweise niedrigen Potential, dass die aktuelle ist dynamisch und nicht statisch, obwohl, natürlich, ist es nicht unmöglich, dass bestimmte statischen Entladungen auftreten und in der Tat, habe ich Gelegenheit, gegen die Schäden, die durch eine solche Entladung durch die Bereitstellung von Blitzableitern und Ausschnitt Vorrichtung, die bei der Erbringung der Unterstützungs führen könnte bieten gefunden aktuelle stabile, indem plötzliche Schwankungen, die manchmal bei hoher Luftfeuchtigkeit auftreten aus, was ich für elektrostatische Aufladungen erhalten.
Die Natur meiner Erfindung ist es offensichtlich, dass ich nicht imstande gewesen, autoritativ allen beteiligten Grundsätze zu schaffen, und einige der Theorien, die hier zum Ausdruck möglicherweise als falsch, aber ich weiß, und ich in der Lage zu zeigen, dass die Vorrichtung, die ich entdeckt habe, hat zu produzieren, zu erzeugen, oder eine Potentialdifferenz, die eine Stromstärke, wie oben angegeben anderweitig zu erwerben.
Die Erfindung umfasst die Einrichtung zum Erzeugen elektrischer Ströme von wart Potential im wesentlichen ohne den Einsatz von mechanischen oder chemischen Wirkung, und in diesem Zusammenhang habe ich in der Lage, keinen chemischen Wirkung, was auf die Teile verwendet, obwohl eine Verschlechterung möglicherweise in einigen der Teile auftreten beachten, aber so weit, wie ich bin in der Lage, eine solche Verschlechterung ist nicht an die Stromversorgung hinzufügen, zu bestimmen, sondern lediglich eine Nebenerscheinung der Wirkung der klimatischen Wirkung.
Die Erfindung umfaßt insbesondere die Verwendung eines Magnet oder die Magnete und ein damit zusammenwirkendes Element, wie beispielsweise Zink, die angrenzend an den oder die Magneten und in einer solchen Weise verbunden ist und relativ zur Erde, so dass Strom erzeugt, dass der Strom ist meine Beobachtung wobei produziert nur, wenn eine solche Magnete haben ihre Pole vor wesentlich zum Norden und Süden und die zincs im wesentlichen entlang der Magnete angeordnet sind.
Die Erfindung umfaßt auch andere Details der Konstruktion, Kombinationen und Anordnungen von Teilen, wie vollständig dargelegt werden,.
BESCHREIBUNG DER ZEICHNUNGEN

Fig.1 ist eine Draufsicht auf eine Vorrichtung mit den Merkmalen der vorliegenden Erfindung, wobei der Pfeil begleitenden Abbildung zeigt deutlich den geographischen Norden, schema sind Teile dieser Figur.

Fig.2 ist eine Ansicht, die eine Seitenansicht der in der Draufsicht in Fig.1 gesehen Teile
Fig.3 ist ein vertikaler Schnitt entlang der durch die Linie A--A von Fig.2.

Fig.4 ist eine Detailansicht, teilweise im Aufriß und teilweise im Schnitt, die die Anschlüsse des Wandlers und Verstärker.

Fig.5 ist ein Querschnitt entlang der Ebenen, die von der Linie 5-5 der Fig.4 angedeutet, nach unten schauen.

Fig.6 ist eine vergrßerte Detailteilschnitt zur Veranschaulichung der Teile an der Verbindungsstelle der Leiter und einer der Verstärker.

Fig.7 ist eine vergrßerte Detailansicht, teilweise in Ansicht und teilweise im Schnitt eine der automatischen Ausschnitte

Fig.8 ist eine schematische Ansicht einer der einfachsten Ausführungsformen der Erfindung.
Mit Bezug auf
die Zeichnung durch die Ziffern 1,1
anzeigt Magneten durch einen magnetischen Substanz 2, vorzugsweise einem Eisendraht verbunden. Die Magnete 1 sind paarweise Zinkplatten 3,3 durch ein Eisendrahtleiter 4. Geeignete Isolationsträger 5 verbunden sind zum Halten des
jeweiligen Magneten 1 und die
Platten 3 angeordnet sind, wobei ein
Paar unter dem anderen angeordnet sind, und zwischen den Magneten angeordnet
sind 3,3. Jede Platte 3 ist vorzugsweise gebogen wesentlichen
in V Form, wie deutlich in Bild 1 zu sehen ist, und die V von einer der Platten
öffnet oder zugewandt Nord und V der anderen

In Fig.1, Ich habe in ausgezogenen Linien mit den Buchstaben S und N die jeweiligen Polaritäten der Magnete 1 bezeichnet und in gestrichelten Linien den anderen Pol dieser Magnete angezeigt, wenn der Anschluss 2 getrennt wird. Ich habe festgestellt, dass die Magnete und Zinkplatten arbeiten, um zu produzieren, (ob in Sammlungen oder Generation Ich bin nicht sicher), elektrische Ströme bei der Entsorgung wesentlich Nord und Süd, aber als wesentlich Ost und West angeordnet sind, keine solche Ströme erzeugt werden. Ich finde auch, dass die Frage der Erhebung ist keineswegs lebenswichtig, aber es ist wahr, dass eine effizientere Ergebnisse werden, indem man die zincs und Magneten auf erhöhte Stützen erhalten. I finden weiterhin aus Tests, daß es möglich ist, um Ströme von der Vorrichtung mit den Zinkanoden und Magneten in einem Gebäude angeordnet sind oder anderweitig eingeschlossen zu erhalten, obwohl bessere Ergebnisse hervorgebracht werden, indem man sie in der geöffneten liegt erhalten.
Während in den Fig.1, Fig.2 und Fig.3 habe ich den Magneten und den Zinkplatten überlagert dargestellt ist, wird es offensichtlich sein, wie weiter unten im Detail beschrieben wird, dass diese Elemente in der horizontalen Ebene verschoben werden, und im wesentlichen die gleichen Ergebnisse werden gesichert. Ferner sind die Magneten 1 mit der dazwischen zincs 3, wie in den Fig.1, Fig.2 und Fig.3 gezeigt lediglich eine Einheit, die entweder horizontal oder vertikal zur Erhöhung der Stromzufuhr wiederholt werden kann darstellen, und wenn die Einheit wiederholt die Zinkplatten abwechselnd angeordnet mit den Magneten in der gesamten Serie, wie unten angegeben.
Ein Leiter 6 ist in mehrere mit den Leitern 2 und einen Leiter 7 verbunden ist mit dem Leiter 4, dem Leiter 6, der sich mit einem Anschluß eines Gleichrichters, die ich mit dem allgemeinen Bezugszeichen 8 angedeutet verbunden, und der Leiter 7, die sich an das andere Anschluss des Gleichrichters. Der Gleichrichter, wie in der Abbildung gezeigt, Fig.1 kann einer von mehreren gut bekannten Ausführungen der elektrischen Ventiltyp annehmen und kann aus vier asymmetrische Zellen oder Cooper-Hewitt-Quecksilberdampflampen angeordnet, wie in Fig.1 für eine Kommunikation der positiven angegeben aus Impulse vom Leiter 6 nur in dem Leitungsleiter 9 und die negativen Impulse von Leiter 6 nur an den Zeilenleiter 10. Der Strom von diesem Gleichrichter kann durch die Leiter 9 und 10 zu einer beliebigen geeigneten Quelle für den Verbrauch geliefert werden.
Während Gleichrichter 8 beschriebenen aller bekannten Typen, wie oben beschrieben bestehen kann, besteht vorzugsweise aus einem speziell konstruierten Gleichrichter auch die Kapazität den aktuellen zu intensivieren und umfasst insbesondere die Elemente angezeigt, im Detail in den Fig.4, Fig.5 und Fig.6, wobei ich habe die Detailverdrahtung des Gleichrichters, wenn vier der Gleichrichter zusammensetzt und Intensivierung in Elemente statt asymmetrischer Zellen oder einfache Quecksilberdampfventile offenbart. Da jeder dieser Strukturen ist eine exakte Ausführung aller anderen, einer nur beschrieben, und die Beschreibung wird für alle gelten. Das Gleichrichterelement jeder Konstruktion besteht aus einer Quecksilberröhre 11, die vorzugsweise aus Glas oder einem anderen geeigneten Material ausgebildet ist, und einen Zylinder mit seinen Endabschnitten verjüngt und die jeweils in einem isolierenden Stopfen oder Stöpsel 12 durch die obere Stopfen 12 wird verlängert die Elektrode 13, die auch in das Rohr und vorzugsweise etwa die Hälfte seiner Länge erstreckt sich bis zu einem Punkt benachbart zu dem inneren Ende der Gegenelektrode 14, die letztere Elektrode durch die Isolierschicht 12 am unteren Ende der Röhre erstreckt sich von dort nach unten. Das Rohr 11 ist mit Quecksilber zugeführt und geeignet ist, auf dem Prinzip der Quecksilberdampflampe zu betreiben, dazu dient, zu korrigieren, indem Rückstrom Impulse mit einem Vorzeichen und die den Durchgang von Impulsen von der anderen Seite.
Um die Notwendigkeit für die Verwendung eines Starters zu vermeiden, wie es bei der Lampentyp der elektrischen Ventil kann die Versorgung mit Quecksilber in dem Rohr ausreichend ist, um mit dem unteren Ende der Elektrode 13 zu kontaktieren, wenn der Strom nicht zugeführt wird, so daß, sobald Strom von einer Elektrode zur anderen ausreichend Verflüchtigen denjenigen Teil der Quecksilber unmittelbar benachbart dem unteren Ende der Elektrode 13 geführt, beginnt der Aufbau seinen Betrieb als Gleichrichter. Das Rohr 11 ist von einem Rohr 15, das vorzugsweise aus dem Rohr 11 beabstandet ist ausreichend dafür, dass atmosphärische oder andere Kühlkreislauf, um das Rohr 11 übergeben In einigen Fällen umgeben, kann es wünschenswert sein, das Rohr 11 durch einen umlaufenden Flüssigkeitskörper zu kühlen, wie unten erwähnt. Das Rohr 15 kann aus Isoliermaterial sein, aber ich effiziente Ergebnisse erreicht durch den Einsatz von einem Stahlrohr und den Enden der von der Röhre sind isolierende Scheiben 16, bilden eine Spule, auf die gewickelt Doppeladern 6' und festen 7', die Leitung 6', die an der inneren Helix der Spule mit dem äußeren Ende der Elektrode 14 verbunden ist, der untere Abschnitt der Elektrode an einer Seite des Rohres 11 durch eine Isolierhülse 17, die sich durch die erweiterte und weitergegeben Rohr 15, und an seinem äußeren Ende gehend ins benachbarte Ende des Drahtes 6'. Der Draht 7’ erstreckt sich direkt von dem äußeren Abschnitt der Spule durch die verschiedenen Helices zu einem Punkt angrenzend an die Verbindung der Elektrode 14 mit Draht 6' und von dort parallel weiterhin den Draht in der gesamten Spule, den Draht 6' endet in einem Klemme 18 und der Draht 7' endet in einer Klemme 19.
Aus Gründen der Bequemlichkeit der Beschreibung und die Schaltkreise erforscht, jeweils der Vorrichtung direkt über die hier beschrieben und als Verstärker und einen Gleichrichter bekannt, werden als A, B, C und D genannt werden. Leiter 6 ist mit Niederlassungen 20 und 21 und Leiter 7 mit ähnlichen Branchen 22 ausgebildet und 23. Filiale 20 von Leiter 6 gebildet mit Leiter 7' verbindet von Verstärker B und Zweig 21 der Leitung 6 verbindet sich mit dem Leiter 7' der Verstärker C, während der Zweig 22 der Leiter 7 der Verstärker C, während der Zweig 22 der Leiter 7 verbindet mit Leiter 7' der Verstärker D. Ein Leiter 27 ist mit dem Anschluß 19 des Verstärker A verbunden und erstreckt sich zu und ist mit dem Anschluß 18 des Verstärker C verbunden ist, und einen Leiter 7 verbindet mit Leiter 7' der Verstärker D. Ein Leiter 27 ist mit dem Anschluß 19 des Verstärker A verbunden und erstreckt sich zu und ist mit dem Anschluß 18 des Verstärker C verbunden, und ein Leiter 28 ist mit dem Anschluß 19 des Verstärker verbunden C und erstreckt sich von dem Anschluß 19 des Verstärker B mit dem Anschluß 18 des Verstärker D an die Elektrode 13 des Verstärker B. Jede Elektrode 13 ist auf einer Spinne 13' auf der oberen Scheibe 16 des jeweiligen Verstärkerruhe unterstützt. Leiter 31 und 32 sind mit den Anschlüssen 18 der Verstärker A und B verbunden und vereint sind, um den positiven Leitungsdraht 9, der zusammenwirkt mit dem negativen Leitungsdraht 10 und erstreckt sich zu jeder geeigneten Stelle des Verbrauchs zu bilden. Der Leitungsdraht 10 mit Zweigen 35 und 36, die sich mit den Elektroden 13 der Verstärker C und D, um die negative Seite der Stromkreis zu schließen ist.
Somit ist ersichtlich, dass in den Leitungen 6 und 7 erzeugt Wechselströme wird gleichgerichtet und in der Form eines Gleichstroms durch den Leitungsdrähte 9 und 10 geliefert werden, und I von Experiment, dass die Drähte 6 und 7 sollte aus Eisen finden, vorzugsweise weich und kann natürlich isoliert werden, die anderen Leitungen nicht als Eisenbefinden aus Kupfer oder einem anderen geeigneten Material festgelegt.
Ein positiver Impuls beginnend an den zincs 3 entlang Leiter 7 zu Ast 23 gerichtet an Leiter 7' und die Wicklung des Gleichrichters von Verstärker B durch den Gleichrichter, um das: Bei der Durchführung der Operation, wie beschrieben, können die Schaltungen wie folgt zurückverfolgt werden Leiter 6', durch seine Wicklung um den Kontakt 18, Leiter 32 und mit dem Leitungsdraht 9. Der nächste, oder negative Impuls gerichtet entlang Leiter 7 kann sich entlang Zweig 23 und der Schaltung gerade oberhalb zurückzuführen nicht finden, da er nicht an die Gleichrichter des Verstärker B passieren, sondern der negative Impuls verläuft entlang dem Leiter 22 mit dem Leiter 7 der Verstärker A und seiner Wicklung zu der Kontakt 19 und durch den Gleichrichter Leiter 27 bis 18 der Verstärker C zu kontaktieren, um die Wicklung des Draht 6' desselben an die Elektrode 14 an die von der Elektrode 13 und dem Leiter der Verstärker A, Elektrode 14 davon und Leiter 6' mit dem Kontakt 18 und Draht 31 Draht 9 säumen.
Offensichtlich ist der positive Impuls nicht entlang des Drahtes 20 übergeben, da der umgekehrt vor dem Gleichrichter des Verstärker B. Den nächsten Impuls oder negativen Impuls geliefert, um den Leiter 6 nicht entlang dem Leiter 21 aufgrund seiner Verbindung mit der Elektrode 13 des Gleichrichters Verstärker A passieren, sondern läuft entlang den Leiter 20 mit dem Draht 7' und seine Wicklung, die einen Teil des Verstärker B mit dem Kontakt 19 und dem Leiter 29 bis 18 in Verbindung treten und die Wicklung von Draht 6' Verstärker D an die Elektrode 14 und durch den Gleichrichter, um die Elektrode 13 und dem Leiter 35 zum Leiter 10 zu der Strom wird gleichgerichtet Leitung und alle positiven Impulse auf einer Leitung und alle negativen Impulse entlang der anderen liegen, daß die Potentialdifferenz zwischen den beiden Linien höchstens der gegebenen Strom des Wechsel sein gerichtet Kreis. Es ist natürlich offensichtlich, dass eine geringere Anzahl von Übersetzer mit ihren Begleitgleichrichterelemente können mit einem Opfer der Impulse, die aus einem Mangel an Fähigkeit, die jeweiligen Gleichrichterelemente Passback überprüft werden eingesetzt werden, und in der Tat habe ich effizient gesichert Ergebnisse durch die Verwendung eines einzelnen Verstärker mit Gleichrichterelemente, wie unten gezeigt.
Erdungsleiter 37 und 38 sind jeweils mit den Leitern 6 und 7 verbunden sind und mit den gewöhnlichen Blitzableiter 39 und 40 jeweils zum Schützen der Schaltung vor hohen Spannungs statischen Ladungen bereitgestellt.
Die Leiter 41 und 42 sind jeweils mit den Leiter 6 und 7 verbunden sind und jeweils eine Verbindung mit einer Abschaltautomatik 43, die als am 4. Jede der Sicherungsautomaten geerdet ist genau wie die andere und eine der diese in gezeigt Detail in Fig.7 und umfasst die induktive Widerstand 45 mit einem isolierten Verbindungsklemme 46 mit der die jeweilige Leitung 6 bzw. 7 angeschlossen ist, der Pfosten unterstützt auch eine Feder 48, die einen Anker 49 neben dem Kern des Widerstandes 45 aufrecht vorgesehen. die Helix des Widerstands 45 ist vorzugsweise durch die Feder auf die Klemmenbolzen an einem Ende und am anderen Ende auf den Kern des Widerstands geerdet ist, wobei der Kern durch Masseleiter 44, der mit der Metallplatte 52 in feuchter eingebettet erstreckt geerdet Kohlenstoff oder andere induktive Material in der Erde vergraben. Jeder der Leiter 41, 42 und 44 ist aus Eisen, und in diesem Zusammenhang möchte ich zu verstehen, dass, wenn ich sagen, die spezifische Substanz Ich bin in der Lage, die Richtigkeit der Erklärung der Ergebnisse von Tests, die ich gemacht habe, zu überprüfen, aber der natürlich möchte ich zusammen mit solchen Substanzen alle Äquivalente umfassen, wie zum Beispiel, wo Eisen erwähnt seinen Nebenprodukten, wie beispielsweise Stahl, und ihre Äquivalente, wie Nickel und andere magnetische Substanzen sollen verstanden werden.
Insbesondere zur Absicherung gegen Hochspannungsströme gezeigte Spannungsschutzvorrichtung im Detail in Fig.7 gesehen eingesetzt wird, wobei es von der Struktur der Hand, dass, wenn potenzielle Anstieg über die Grenze durch die Spannung der Feder fest Aufrechterhaltung des Ankers 40, den Anker zu einer Position in Kontakt mit dem Kern des Abschaltvorrichtung bewegt werden und sich unmittelbar schließen die Masseverbindung für Leitungsdraht 41 mit dem Leiter 44, wodurch der Widerstand der Wicklung 45 und damit die Hochspannungsstrom auf den Boden abgeleitet werden. Unmittelbar nach solchen Entladung der Wicklung 45 verliert seine aktuelle ermöglicht der Kern entmagnetisiert zu werden und lassen den Anker 49, wobei die Masseverbindung im wesentlichen gebrochen so dass nur die Verbindung durch die Wicklung 45, dessen Widerstand ausreicht, um die Versicherung gegen Verlust von Niederspannungs Strom.
In Fig.8 Ich habe eine Vorrichtung, die zwar in der Konstruktion und Anordnung anscheinend primitive zeigt das erste Ausführungsbeispiel, das erfolgreich I im Verlauf der Entdeckung der vorliegenden Erfindung hergestellten dargestellt, und es wird festgestellt, daß die wesentlichen Merkmale der Erfindung dargestellt werden. Die in der Abbildung gezeigten Struktur besteht aus Hufeisenmagnete 54, 55, eine nach Norden und die andere Süd, das heißt, jede Öffnung in den jeweiligen angegebenen Richtungen und die beiden, die von einem Eisendraht 55, der nicht isolierten und ist angeschlossen und über den jeweiligen gewickelt Magnete jeder Endabschnitt des Drahtes 55 ist von den jeweiligen Magneten, indem sie an eine Zinkplatte 56 verlötet verlängert und verbunden, wie es als eine Platte 56 für jeden Magneten und wobei jede Platte in Längsrichtung im wesentlichen parallel angeordnet, wobei die Schenkel der Magnet und mit den Flächen der Platte in Richtung auf den jeweiligen Schenkeln des Magneten ausgesetzt ist, wobei die Platte somit endweise in Richtung Norden und Süden angeordnet. Ein Eisendraht 57 verbindet die Platten 56, die Enden des Drahtes vorzugsweise benachbart zu den äußeren Enden der Platten verbunden ist, aber aus dem Experiment Ich finde, dass der Draht kann an praktisch jeder Stelle mit der Platte verbunden werden. Drähte 58 und 59 sind jeweils mit den Leitungen 55 und 57 verbunden und liefern einen Wechselstrom bei einer vergleichsweise niedrigen Spannung, und Kontrolle solcher Strom die Drähte 58 und 59 kann mit einem Gleichrichter verlängert oder kombinierten Gleichrichter und Verstärker, wie oben diskutiert.
Die Tests, die ich erfolgreich mit dem Gerät in Fig.8 gesehen haben festgestellt wurden durch den Einsatz der ersten Hufeisenmagnete ca. 4 cm in der Länge durchgeführt, die Bar, die das Hufeisen etwa einem Quadratzoll, die zincs anteilsmässig und daraus dimensioniert Gerät mit dem Einsatz eines einzigen Verstärker und Gleichrichter, wie oben gesagt, war ich in der Lage, eine konstante Leistung von 8 Volt zu erhalten.
Es sollte offensichtlich sein, dass die Magnete, die eine der Elektroden dieser Vorrichtung kann permanent sein oder können Elektromagnete oder eine Kombination der beiden sein.
Während die in der gesamten oben genannten Magneten können aus jedem magnetischen Substanz gebildet werden, finde ich die besten Ergebnisse durch den Einsatz des Nickel-Chrom-Stahl erhalten.
Während der erfolgreiche Betrieb der verschiedenen Geräte, die ich aufgebaut gemäß der vorliegenden Erfindung nicht ermöglichte mir, auf jeden Fall und positiv zu festen Schlussfolgerung in Bezug auf die Grundlagen und Theorien der Betrieb und die Quelle, aus der Strom zugeführt wird kommen, ich wünschte, es zu sein, verstanden, dass ich betrachte mich als erste Erfinder des oben beschriebenen allgemeinen Art, in der Lage, im Handel zu wartenden Strom, weshalb meine beigefügten Ansprüchen betrachten, die ich kann eine breite Palette von Mitteln nutzen soweit es sich um Details der Konstruktion vorgeschlagen, wie vorzugsweise beschäftigt.
Der Strom, der ich bin in der Lage zu erhalten, ist dynamisch in dem Sinne, dass es ist nicht statisch und seine Produktion wird ohne chemische oder mechanische Wirkung entweder Vorfall der eigentliche chemische oder mechanische Bewegung oder Zwischenfall an sich ändernde Bedingungen Kalorien erreicht, so dass die Beseitigung der Notwendigkeit die Verwendung von chemischen oder mechanischen Aktion als auch die Beseitigung der Notwendigkeit für die Verwendung von Wärme oder unterschiedlichem Maße davon betrachtet werden.
Patentanmeldung
ENERGIEUMWANDLUNGSSYSTEME
Diese Patentanmeldung zeigt die Details der Geräte, die gewöhnliche Elektrizität von Tesla Längswellen erzeugen kann. Wenn diese Behauptungen sind richtig (und es scheint nicht den geringsten Grund zu glauben, dass sie es nicht sind), dann Implementierungen dieser Patentanmeldung sind in der Lage, frei von elektrischer Energie und die Bedeutung dieser Informationen ist enorm.
ZUSAMMENFASSUNG
Diese Erfindung betrifft eine Vorrichtung zur Umwandlung von massefreie Energie in elektrische oder kinetische Energie, die in ihrer bevorzugten Form einen Sender und einen Empfänger; beide Teslaspulen, die distalen Enden, deren Sekundärwicklungen sind Co-resonant und Platten verbunden ist, verwendet einer Kammer, vorzugsweise evakuiert oder mit Wasser gefüllt ist, so dass Energie von dem Sender abgestrahlt werden, können durch den Empfänger, wobei der Empfänger weiters vorzugsweise eine gepulste Plasmareaktor von der Empfängerspule und einer Spaltphasenmotors durch den Reaktor angetrieben abgeholt. Vorzugsweise ist der Reaktor arbeitet im gepulsten Gasentladungsmodus abnormal, und der Motor ist ein trägheits angefeuchteten Schleppmotors. Die Erfindung erstreckt sich auch auf eine Vorrichtung, in denen ein anderes angetriebenen Plasmareaktor, der in gepulster Gasabgabemodus abnormalen wiederum verwendet, um ein trägheits angefeuchteten Schleppmotors.
BESCHREIBUNG
GEBIET DER
ERFINDUNG
Diese Erfindung betrifft Systeme zur Umwandlung von Energie, insbesondere in Form von was wir zur Vereinfachung als Tesla Wellen (siehe weiter unten) beziehen, um herkömmliche elektrische Energie.
HINTERGRUND
DER ERFINDUNG
Energiewandler,
die von lokalen oder Umweltenergie zugeführt werden, werden in der Regel durch
Rückgriff auf die Vorstellung, dass sie Nullpunkt elektromagnetischer Strahlung
(ZPE) zu konvertieren, um elektrische Energie erklärt. Die ZPE Theorien ein
Eigenleben aus der Zeit gesammelten Erfahrungen, als T. Kuhn hat darauf
hingewiesen (in seiner "Black Körpertheorie und der Quanten"), nach
dem Austritt aus zweite Theorie Plancks, insbesondere
in der neuen Formel für Oszillator Energie. Im
Jahr 1913, Einstein und Stern schlug vor, dass Bewegungsfrequenzen Beitrag zur
spezifischen Wärme fiel in zwei Kategorien - die, unabhängig von der Temperatur
waren und diejenigen, die nicht (zB Rotationsenergie) waren, was sie in der
Größenordnung von dem Schluss, dass Nullpunkt-Energie
war wahrscheinlich. Im zweiten Teil ihres
Papiers jedoch, sofern sie eine Ableitung des Planckschen Gesetzes, ohne
Rückgriff auf die Diskontinuität der Annahme, dass der Wert des ZPE war einfach
ha. Es ist erwähnenswert, dass Einstein im Jahre 1905 bereits ("Erzeugung
und Verwandlung des Lichtes betreffenden heuristichen Gesichtspunkt",Ann.
d. Phys, 17, 132) umrahmt das Problem der Diskontinuität, wenn auch nur
heuristisch, als einer der Platzierung Grenzen auf die unendliche Energie der
Vakuumzustand durch die Rayleigh-Jeans Dispersionsgesetz erhöht. Nach Einstein
würde der Rayleigh-Jeans-Gesetz in ein Ding der Unmöglichkeit, die Existenz der
unendlichen Energie im Strahlungsfeld zur Folge, und das war genau mit Plancks
Entdeckung unvereinbar - die stattdessen vorgeschlagen, dass bei hohen
Frequenzen die Entropie der Wellen durch das ersetzt Entropie von Partikeln.
Einstein konnte daher nur für einen stochastischen Validierung der
Maxwell-Gleichungen bei hohen Frequenzen hoffe, "von der Annahme, dass die
elektromagnetische Theorie Erträge richtige Zeit-Durchschnittswerte der
Feldgrößen", und fuhr fort, zu behaupten, dass die Schwingungsenergie der
Hochfrequenzresonatoren sind ausschließlich diskontinuierlich (ganzzahlige
Vielfache
).
Seitdem haben ZPE Theorien auf einem Kurs von zweite Theorie Plancks unabhängigen gegangen. Die neueren Wurzel der modernen ZPE Theorien ergibt sich aus der Arbeit von H. Casimir, der im Jahr 1948 zeigte offenbar die Existenz einer Kraft, die zwischen zwei parallelen Platten ungeladenen Kraft. Grundsätzlich ist der Casimir-Effekt basiert auf der Existenz einer Hintergrundfeld von Energie durchdringend, auch die "Vakuum", das einen Strahlungsdruck ausübt, homogen und aus allen Richtungen im Raum, an jeder Stelle in sie gebadet sagt. Wenn zwei Körper oder Partikel in der Nähe schirmen sie einander aus diesem Hintergrund Strahlungsspektrum entlang der Achse (das heißt die kürzeste Entfernung) von deren Kopplung, so daß der Strahlungsdruck auf den gegenüberliegenden Oberflächen der beiden Objekte würde geringer sein als der Strahlungsdruck von allen anderen Oberflächen erfahren und aus allen anderen Richtungen im Raum. Unter diesen Bedingungen werden die beiden Objekte wirkungsvoll gegeneinander, als ob durch eine Anziehungskraft gedrückt wird. Da der Abstand zwischen den beiden Objekten verringert sich die Kraft, die sie zusammen erhöht, bis sie zusammenbrechen einen auf die andere. In diesem Sinne wäre die Casimir-Effekt die makroskopische Analogie der mikroskopischen van der Waals Anziehungskräfte für diese Dipol-Wechselwirkungen wie Wasserstoffbrücken verantwortlich. Jedoch ist es erwähnenswert, dass die Van-der-Waals-Kraft wird gesagt, neigen dazu, ihre normale Radius oder den optimalen Abstand zwischen den Dipolen wie der Abstand, wo die größte Anzugskraft ausgeübt wird, zu schaffen, über die hinaus die van der Waals-Kräfte der Kern- und elektronische Abstoßung überholen die Anziehungskraft.
Anschließend eine weitere niederländische Physiker, M. Sparnaay, gezeigt, dass die Casimir-Kraft nicht von Wärmestrahlung entstehen, und im Jahr 1958, ging auf, diese Kraft zu dem Differential der Strahlungsdruck zwischen der Raumenergie-Strahlung der Vakuumzustand der Platten umgibt und Attribut die ZPE Strahlung in dem Zwischenraum zwischen ihnen vorhanden. Sparnaay Vorschlag ist, dass ein klassischer, nicht-Quanten, isotrop und allgegenwärtigen elektromagnetischen Nullpunktsenergie besteht in der Vakuum, und selbst bei einer Temperatur von dem absoluten Nullpunkt. Es wird ferner angenommen, dass, da die ZPE Strahlung invariant bezüglich der Lorentz-Transformationen, die Regel, die die Intensität der Strahlung ist proportional zur dritten Potenz der Frequenz, was zu einer unendlichen Energiedichte für die Strahlungsspektrum gehorcht.
Wie es schien, die aufgrund dieses neu formuliert Theorie war die Vorstellung, dass das Vakuum nicht mehr dachte, als reine Raum leer von Energie, sondern vielmehr als ein Raum, ständig schwankenden "Bereichen elektromagnetische Energie" ausgesetzt.
Puthoff hat den Isomorphismus zwischen van der Waals und Casimir Kräfte her den Nullpunkt (ZP) Energie Theorie der Schwerkraft auf der Grundlage der Auslegung, dass die virtuelle elektromagnetische Feld ZP Spektrum von Quantenelektrodynamik prognostiziert setzen genutzt (QED) entspricht funktionell ein Istvakuum Zustand definiert als Hintergrund der klassischen oder Maxwellsche elektromagnetische Strahlung von zufälligen Phasen und kann so durch stochastische Elektro (SED) behandelt werden. Während in QED sind die Quanten als virtuelle Einheiten entnommen und die unendliche Energie des Vakuums hat keine physische Realität, für die SED, die ZPE Spektrums ergibt sich aus der Verzerrung eines realen physikalischen Bereich und keine Partikelerstellung benötigen. Gravity dann, könnte als nur die makroskopische Manifestation der Casimir-Kraft zu sehen.
Wir bestreiten nicht, dass auch in platz abwesend Materie gibt es Strahlungsenergie vorhanden, die nicht einer thermischen Natur. Wir behaupten, dass diese Energie nicht elektromagnetische, noch ist ihr Energiespektrum-unendlich. Daß es so ist, ergibt sich nicht nur aus unserer Überzeugung, dass es höchste Zeit ist, dass Einsteins heuristische Hypothese als buchstäblich sachliche genommen werden - im doppelten Sinne, dass alle elektromagnetischer Energie ist Photonenenergie und alle Photonen sind lokale Produktionen, vor allem aber aus der dass es offensichtlich ist, von den Versuchen von Wang und seine Kollegen (Wang, Li, Kuzmich, A & Dogariu, A. "Gain-unterstützte superluminal Lichtausbreitung", Nature 406; # 6793; 277), dass das Photon Stimulus breiten sich supraluminal Geschwindigkeiten und Lügen daher auch außerhalb jeder Reichweite der elektromagnetischen Theorie, sein dies Maxwells klassischen Ansatz von ZPE Theorien genommen oder Einsteins spezielle relativistischen Phänomenologie der Maxwellschen Theorie. Die Tatsache ist, dass, wenn der Lichtreiz bei Geschwindigkeiten größer als jene des Lichts ausbreiten, was dann propagiert ist überhaupt nicht aufleuchten, und somit keine Energie elektromagnetisch ausgebildet ist. Licht ist ausschließlich eine lokale Erzeugung von Photonen in Reaktion auf die Ausbreitung eines Stimulus, der selbst keine elektromagnetische.
Es ist wichtig zu verstehen, dass die Auswirkung davon, daß - abgesehen von lokalen elektromagnetischen Strahlung und aus mit den Bewegungen der Moleküle (thermo-mechanische Energie) zugeordneten Wärmestrahlung gibt es zumindest eine andere Form von Energiestrahlung, die überall vorhanden ist, auch in platz abwesend Angelegenheit. Ohne Zweifel ist es die Energie, die jede Erreichung des absoluten Nullpunkts verhindert, für eventuelle lokale outpumping von Wärme von einem unmittelbar lokalen Umwandlung eines Teils dieser Energie in eine von den Verteilern von Raum und Zeit erforderliche Mindestwärmestrahlung abgestimmt. Zweifellos auch, ist diese Strahlung allgegenwärtig und nicht unter relativistischen Transformationen (dh es ist lorentzinvariant). Was sie nicht ist, ist eine elektromagnetische Strahlung, die aus randomistic Phasen Transversalwellen.
Um dies richtig zu verstehen, muss man die Unterschiede zu bereits vorhandenen ZPE Theorien zusammenzufassen - und alle diese Unterschiede sind auf die Tatsache, dass diese Energie, die weder elektromagnetische oder thermische per se ist, (und sicherlich nicht nur thermo-mechanisch), hat dennoch identifizierbare Merkmale sowohl in Untertypen oder Varianten und auch üblich, alle von ihnen verteilt.
Im Wesentlichen ist die erste Untertyp oder Variante besteht aus Längsmassefreie Wellen, die elektrische Energie bereitstellen. Sie konnten auch Tesla-Wellen genannt werden, da Tesla-Transformatoren kann in der Tat experimentell gezeigt, dass Massenfreie elektrische Energie ausstrahlen werden, in Form von Längs magnetischen und elektrischen Wellen mit Eigenschaften nicht reduzierbar auf Photonenenergie noch auf "elektromagnetischen Wellen", und mit Geschwindigkeiten der Verschiebung, die viel größer ist als der Grenzwert c für alle streng elektromagnetischen Wechselwirkungen werden können.
Man kann auch zeigen die zweite Sub-Typ durch die Bezeichnung der massefreie Wärmestrahlung, da sie auf Temperaturänderungen trägt - und, wie offensichtlich durch die Unmöglichkeit, ein absoluter Nullpunkt der Temperatur angegeben ist, erfolgt dieser Beitrag unabhängig von der Gegenwart von Materie oder Masse-Energie, in Space. Mit anderen Worten, nicht alle Wärmestrahlung gegen Vibration, Rotation und Translation (Driftbewegung) von Molekülen, dh thermo Energie reduziert werden, da die Eigenschaften von Druck und Volumen, die Temperatur zu bestimmen und beeinflussen Materie, erscheint tatsächlich in einem großen Ausmaß zu werden von der Materie unabhängig, eine Tatsache, die selbst für die beobachteten katastrophalen und unerwartete Phasenänderungen der Materie verantwortlich und hat sich bis heute die unzureichende Erklärung angeboten halb empirisch durch die Van der Waals Kraft Gesetzes erforderlich.
Schließlich kann die dritte Untertyp latente Massenfreie Energiestrahlung bezeichnet werden - denn es setzt weder verantwortlich, noch thermisch oder baroscopic Effekte, und doch ist es für die "wahre latente Wärme" oder für die "inneren potentiellen Energie" der ein verantwortungs Molekül. Es ist auch für die Kineto regenerativen Phänomen, bei dem ein Elektroskop führt eine variable Gebühr vermittelte Arbeit gegen die lokale Gravitationsfeld verantwortlich.
Das gemeinsame
Merkmal aller drei Subtypen von massefreie Energiestrahlung ist, dass sie den
gleichen nicht-klassischen Feinstruktur, für jede Energieeinheit, wobei c eine
beliebige Lichtgeschwindigkeit Wellenfunktion wie folgt geschrieben, und die
Wellenlänge
und Wellenfunktion W werden als Funktion der physikalischen Qualität
der Energiefeld unter Berücksichtigung verschaltet: ![]()
Im Fall der longitudinale elektrische Strahlung, erfolgt dies auf der direkt messbaren Form:
![]()
Wobei:
Wv ist die Spannung-Äquivalent Wellenfunktion entspricht V,
Pe bildet den Impulssatz entsprechend der üblichen q oder e,
h ist die Planck-Konstante,
ist das Duane-Hunt-Konstante als einer
Wellenlänge ausgedrückt,
eine Wellenlänge konstant ist; und das Zeichen
bedeutet genau die Gleichstellung von einem
Ausdruck in den üblichen Dimensionen Länge, Masse und Zeit, und ein Ausdruck in
der Länge und Zeitdimensionen allein.
Im Fall der Massenfreien Wärmestrahlung (Beitrag zur Temperaturänderungen), die Transformation Boltzmannsche Regel gehorcht (k ist nun die Boltzmannsche Konstante ist und T Kelvin-Skala Temperatur):
![]()
und in der dritten Instanz - der latenten Massenfreie Strahlung, die Transformation gehorcht der Regel:
![]()
wobei
und
sind Frequenzfunktionen,
wobei eine spezifische Schwerkraft
Frequenzterm, und
als gleich definiert
und
hat den Wert ![]()
Wenn die
elektrische Variante des Massenfreie Strahlung hat einen direkten
Quantenäquivalenz, über das Duane-Hunt-Gesetz, keiner der drei primären
Ätherenergie Varianten besitzen entweder die klassische Form von
elektromagnetischer Energie, die quadratische Überlagerung der
Lichtgeschwindigkeit c Wellenfunktionen erfordert, als C2 oder der
Quantenenergieform erfordern E =
. Die entscheidender erster Schritt in die
richtige Richtung kann auch Dr. W. Reich zurückgeführt werden, da es
hinsichtlich der Tatsache, dass Massenfreie Energie Paare zwei ungleiche
Wellenfunktionen, von denen nur eine elektromagnetische und hält sich an die
Grenze c. Dann entschlüsselt die oben beschriebene dreifache Struktur und
zeigte ferner, daß im Falle der Längs elektrischen Wellen, die postulierte
Äquivalenz
ist bloß phänomenologischen, da diese Wellen
werden nicht durch die Funktion c in ihren Förder von elektrischer Ladung durch
den Raum beschränkt. Es kann weiter gezeigt werden, dass alle Schwarzkörper
Photonen werden durch eine obere Frequenzgrenze gebunden (64 x 1014 Hz), oberhalb
welcher nur ionisierenden Photonen erzeugt werden, und dass alle Schwarzkörper
Photonen entstehen gerade aus der Wechselwirkung der massefreie elektrische
Strahlung mit den Molekülen der Materie (einschließlich Licht Leptonen), wobei
die Energie der Strahlung lokal in Photonen oder elektromagnetische Strahlung
umgewandelt. Mit anderen Worten: Der gesamte nicht-ionisierender
elektromagnetischer Energie an Sekundärenergie, die lokal von der
Wechselwirkung von Materie mit massefreie elektrische Energie ergibt. Es kann
daher nicht aus der Primärenergie, die in der Vakuum vorhanden ist, einer
Energie, die weder virtuelle noch elektromagnetische, aber die tatsächlichen
und Beton in seiner elektrischen, thermischen und antigravitic Manifestationen.
Schließlich Gravitationsenergie, die entweder das Potential oder die kinetische
Energie für die Anziehungskraft zwischen Einheiten der Materie verantwortlich
ist eine Manifestation, die auch benötigt, so wie elektromagnetische Strahlung
hat, Kopplung massefreie Energie Materie oder Masse-Energie.
Die Tesla-Spule ist ein Generator einer massefreie elektrische Energiefluss und sendet es sowohl durch Leitung durch die Atmosphäre und durch Leitung durch den Boden. Tesla hielt es genau das getan hat, aber es hat sich da statt (wegen des Maxwell, Hertz und Marconi) als Sender elektromagnetischer Energie betrachtet. Der Sender arbeitet mit einem Verbrauch von Massengebundene elektrische Leistung in der Primär und durch Induktion in den gekoppelten Sekundär zwei elektrischen Flüsse erzeugt in dem Spulenleiter, eine Masse gebunden und der andere Massefrei in den Körper des Magnet. Tesla vorgeschlagen und gezeigt, einen Empfänger für die massefreie Energieflusses in Form einer zweiten Tesla-Spule in Resonanz mit der ersten. Die Empfängerspule müssen identisch sein und an die Sendespule abgestimmt werden; die Kapazität des Antennenplatte muss mit der des Senders Platte; sowohl Sende- und Empfangsspulen muss geerdet werden; und die Empfängerspule Eingang und Ausgang sind unipolar sein, als ob die Spule in Reihe geschaltet.
Die Generatoren der Massen freien Energie, die uns beschäftigen, über Stromimpulse mit einer gedämpften Welle (DW) Oszillation viel höheren Frequenz als der Pulswiederholfrequenz verbunden. Ein besonderes Problem bei der Wiederherstellung der Masse freie Energiegehalt solcher Impulse wird durch die gedämpfte Wellenschwingungen zur Verfügung gestellt. Obwohl in unserem US-Pat. No. 5.416.391 beschreiben wir Arrangements Einbeziehung Spaltphasenmotoren, diese Energie zu erholen, ihre Effizienz ist viel weniger als das, was theoretisch erreichbar sein. Andere Arbeiter wie Tesla und Reich, haben das gleiche Problem in einem noch größeren Ausmaß auftreten.
In der Kraftfahrt Jahrhunderts Engineering Terminologie neunzehnten wurden Dynamos in der Lage, Gleichstrom durch kontinuierliche gleichpoligen Induktions als "unipolar" Generatoren bekannt. Erscheint der Begriff "Unipolarinduktion" mit W. Weber entstanden sein, um gleichpoligen Maschinen zu bestimmen, wo der Leiter kontinuierlich bewegt, um die magnetischen Feldlinien eine Art nur Magnetpol geschnitten, und erfordern daher Gleitkontakte des erzeugten Stroms zu sammeln. Faraday'sche Rotationskupferplattenvorrichtung war in diesem Sinne eine Homopolargenerator, wenn die Scheibe von Hand angetrieben wird, oder ein Homopolarmotor, wenn der Strom zur Verfügung gestellt wurde. Wo die rotierenden Leiter kontinuierlich schneidet das Magnetfeld abwechselnd entgegengesetzte Magnetpole, die den Betrieb einer Maschine, ob ein Generator oder ein Motor, wird als "hetero" zu sein. Unipolar-Maschinen ging auf eine Eigenleben in Form von Niederspannung und Hochstrom-Gleichstromgeneratoren haben - fast ausschließlich in - von Faraday, durch Pflücker, Varley, Siemens, Ferraris, Hummel, um Lord Kelvin, Pancinoti, Tesla und andere die Form des Scheibendynamos, aber einige, die Wunde Rotoren.
In Mordey Lichtmaschine, und in sogenannten "Induktor Generatoren", jedoch gleichpolige Generatoren eingesetzten Wechselströmen, durch die Verwendung von Rotoren Wunde hin und her über das Feld zu erzielen. Verwendung glatter, abgewickelt Rotoren in Drehstrom-Asynchronmotoren (im Gegensatz zu Drehstrom-Synchronmotoren, wie Hysterese Motoren) war eine spätere Entwicklung als homopolar Dynamos. Von 1888 Tesla und Ferraris unter noch anderen, unabhängig voneinander fest rotierenden Magnetfeldern in einem Motor, durch Verwendung von zwei separaten Wechselströme mit der gleichen Frequenz, jedoch unterschiedlicher Phase erzeugt. Einphasen-Wechselstrommotoren wurden später entwickelt und vertauschte Strommotoren entwickelt letzten. Ferraris (Ferraris, G (1888) "Rotazioni elettrodynamiche", Turin Acad, März-Ausgabe.) Vorgeschlagen, die elementare Theorie des 2-Phasen-Motor, wo der Strom in dem Rotor induziert wird, ist proportional zu dem Schlupf (der Unterschied zwischen der Winkel-Geschwindigkeit des magnetischen Feldes und der des Drehzylinders), und die Kraft des Motors ist proportional zu sowohl dem Schlupf und der Geschwindigkeit des Rotors.
Wenn ein Eisen Rotor ist innerhalb des rotierenden Magnetfeldes eines 2-Phasen-Stator angeordnet ist, wird sie in Drehung versetzt werden kann, jedoch nicht synchron, da sie immer auf die sich bewegenden Magnetpole mit einer Zeitverzögerung angezogen. Aber wenn eine Aluminium- oder Kupferrotor stattdessen verwendet wird, es wird in der Umgebung von dem rotierenden Statorfeld wegen der Wirbelströme induziert "gezogen". Wenn das Aluminium oder Kupfer Rotor synchron mit dem Stator Magnetfeld drehen wäre, gäbe es keine induzierten Wirbelströme und damit kein Motor Aktion würde. Der Motor Aktion hängt in diesem Fall von der Gegenwart von Asynchron-Schleif, da die Funktion des letzteren ist, um die Induktion dieser Ströme im Rotor, der für die Motorwirkung des Rotors gezogen verantwortlich sind aufrechtzuerhalten. Dies ist dann der Ursprung der Bezeichnung "AC Drag Motoren". Nachdem die aus einem Zylinder mit einem hohlen Schale entwickelt Drag Rotor, verdient sie den Beinamen "Drag-cup-Motoren". Später bereits im 20. Jahrhundert wurden die Becher über einen zentralen Statorelement angebracht, und die Hülse Rotor 2-Phasen-Servomotor geboren.
Tesla wusste, dass Stoßströme sowie CW (Dauerwelle ) sinusförmige Ströme verwendet werden, um Wechselstrommotoren anzutreiben. In Bezug auf seine Erfindung einer Hysterese Motor (die er als "magnetische Verzögerung Motor"), erklärte er: (Martin, TC (1894 "pulsierende sowie eine Wechselspannung könnte verwendet werden, um diese Motoren angetrieben werden......" ) "Die Erfindungen, Forschungen und Schriften von Nikola Tesla", Kapitel XII, p. 68). Auf der Suche nach einer effizienten Nutzung des Hochfrequenz DW (angefeuchtet Welle) Impulsströme seiner Induktionsspulen, begann Tesla durch Verwendung einer wie in 17 seiner berühmten 1892-Adresse (Tesla, N (1892 gezeigt AC Scheibeninduktionsmotor) "Versuche mit Wechselströmen mit hohem Potential und hoher Frequenz ", in" Nikola Tesla Lectures ", 1956, Beograd, pp. L-70 bis 71). Diese bestand aus einer Kupfer- oder Aluminiumscheibe vertikal entlang der Längsachse der einen Eisenkern auf der eine einzige Motorspule, die in Reihe mit dem distalen Anschluß der Induktionsspule an einem Ende angeschlossen wurde aufgewickelt gelagert ist, und zu einem großen suspendiert und isoliertes Metall Platte am anderen Ende. Das Neue an diesem war die Umsetzung eines Wechselstrominduktionsmotor -Antriebsscheibe, wobei der Erregerstrom direkt Allein durch die Wicklung mit nur einer einpoligen Verbindung zur Sekundärspule (unter bestimmten Bedingungen auch die Serienschaltung an der Platte entfernt werden konnte, "Was möchte ich Ihnen zeigen, ist, dass dieser Motor dreht sich mit einer einzigen Verbindung zwischen ihm und dem Generator" (Tesla, N. (1892), aaO, L-:. oder mit direkter Anbindung an den Körper des Experimentators) ersetzt. 70, Teslas Schwerpunkt). In der Tat hatte er gerade eine entscheidende Entdeckung, dass, anders als im Fall von Massengebundenen Ladung in dem Stromfluss erfordert Depolarisation einer bipolaren Spannung, engagiert Massen freie Ladungsstromfluss unipolar als eine bloße Frage der richtigen Phasensynchronisation hergestellt:

Tesla gedacht, dass seine Motor besonders angemessen zu Wicklungen, die "high-Selbstinduktion" hatte reagieren wie eine einzelne Spule, die auf einem Eisenkern. Die Grundlage dieser Selbstinduktion ist der magnetische Reaktion einer Schaltung oder einem Element einer Schaltung - eine Induktivität - wobei es Drosseln, schwächer bzw. dämpft die Amplitude der elektrischen Wellen und verzögert ihre Phase.
Für den Motor, um noch höhere Frequenzen reagieren, man brauchte, um den primären Motorwicklung, eine teilweise Überlappung Sekundär Wind über, geschlossen über einen Kondensator, denn "es ist gar nicht so einfach, um eine Rotation mit übermäßiger Frequenzen zu erhalten, wie die Sekundär schneidet fast vollständig die Linien des primären "(Idem, L-71).
Tesla erklärt, dass "eine zusätzliche Funktion von Interesse zu dieser Motor" war, dass man es mit einer einzigen Verbindung zur Erde führen könnte, auch wenn in der Tat ein Ende des Motorprimärspule musste auf die große, abgehängte Metallplatte verbunden bleiben, angeordnet, um zu erhalten oder durch "eine alternierende elektrostatisches Feld" gebadet werden, während das andere Ende auf Masse gelegt. So hatte Tesla einen gewöhnlichen Induktionsspule, die dieses "alternierende elektrostatischen Feld", ein nicht abgestimmtes Tesla Antenne Empfang dieses "Feld", und eine Empfängerschaltung übertragen, die sein Eisenkern gewickelten Motorprimär, einen eng gekoppelten, kapazitiv geschlossenen Sekundär und die gekoppelt nicht-ferromagnetische Bremsscheibe. Irgendwann in der Kraftübertragungssystem, er diese Sender mit einer Tesla-Spule ersetzen würde, und legen Sie eine identische Empfangsspule auf der Empfängerseite, stimmen beide Systeme und bringen sie in Resonanz. Aber sein Motor blieb unentwickelt, und so auch die gesamte Empfängersystem.
Tesla ein Jahr später kehrte zu diesem Thema zu sagen "bei einer früheren Gelegenheit habe ich eine einfache Form der Motor mit einer einzigen Erregerspule, einen Eisenkern und Disc beschrieben" (Tesla, N (1893) "Auf Licht und andere Hochfrequenz-Phänomene ", in " Nikola Tesla Lectures ", 1956, Beograd, pp. L-130 und L-131 in Bezug auf Figur 16-II). Er beschreibt, wie er entwickelt eine Vielzahl von Möglichkeiten, um solche Strommotoren unipolar aus einer Induktionstransformator betrieben werden, und ebenso allen anderen für "den Betrieb einer bestimmten Klasse von Wechselstrom-Motoren auf die Wirkung von Strömungen unterschiedlicher Phase gegründet". Hierbei wird die Verbindung mit dem Drosseltransformators verändert, so dass der Motor-Primäreinheit wird von dem Grobsekundärwicklung eines Transformators, dessen Primär feineren gekoppelt angetrieben, die an einem Ende direkt und mit einem einzigen Draht mit dem Tesla sekundären und am anderen unbeschaltet. Bei dieser Gelegenheit erwähnt Tesla, dass ein solcher Motor ist eine "magnetische Verzögerung Motor" genannt, aber, dass dieser Ausdruck (die, nebenbei bemerkt, er hatte sich zu seiner eigenen Erfindung der magnetische Hysterese Motoren angewendet) wird widersprochen durch "diejenigen, die Attribut die Drehung der Scheibe zu Wirbelströmen, wenn der Kern schließlich unterteilt "(Tesla, N (1893), op. cit., p. L-130).
In keiner der anderen Motorlösungen, 2-Phasen- oder Spaltphasen, die er als unipolar Kupplungen an die Sekundärseite eine Induktionsspule schlägt, wird die nicht-ferromagnetische Bremsscheibe Motor wieder Figur. Aber er kehrt, damit es eine Seite später und indirekt damit, indem zunächst der Bewältigung der Nachteile der ferromagnetischen Rotoren: "Sehr hohe Frequenzen sind natürlich nicht praktikabel mit Motoren aufgrund der Notwendigkeit der Verwendung Eisenkerne Aber man kann plötzlichen Entladungen zu verwenden. Niederfrequenz und somit einige der Vorteile der Hochfrequenzströme zu erzielen, ohne Rendern des Eisenkerns vollständig unfähig folgenden Veränderungen und ohne dass dies einen sehr hohen Energieaufwand in den Kern. ich habe es gut möglich arbeiten gefunden, wobei diese Niederfrequenz Durchschlägen von Kondensatoren, Wechselstrommotoren. "
Mit anderen Worten - während seine Experimente mit konstanten Welle (CW) Wechselströme, und auch mit Hochspannungs angefeuchtet Welle (DW) Impulse von Induktionsspulen, auf die Existenz einer oberen Grenzfrequenz, um Eisenkern Motorleistung, eine Macht beschäftigen statt Hochstrom, DW Impulse - von hoher DW Frequenzen aber niedrige Impulsraten - diese Motoren sehr effizient zu bewegen. Dann fügt er "eine gewisse Klasse von [AC] Motoren, die ich vor ein paar Jahren große Fortschritte gemacht, die geschlossen Sekundärkreise enthalten, wird ziemlich heftig zu drehen, wenn die Entladungen durch die Erregerspulen gerichtet. Ein Grund dafür, dass ein solcher Motor arbeitet so gut mit diese Entladungen ist, dass die Phasendifferenz zwischen den Primär- und Sekundärstrom 90 Grad beträgt, was im allgemeinen nicht der Fall ist mit harmonisch ansteigenden und abfallenden Ströme von niederfrequenten. Es könnte nicht ohne Interesse sein, einen Versuch mit einem einfachen Motor dieser Show Art, da sie allgemein angenommen wird, dass Durchschlägen für solche Zwecke nicht geeignet sind."
Was er vorschlägt nächsten, bildet die Grundlage der modernen Wohn- und Industrie elektrischen Wechselstromzähler, die Wechselstrom Kupferscheibe Motor, dessen Rotor dreht sich auf dem Fenster dieser Zähler, vorwärts getrieben von der Netzfrequenz. Aber anstelle der Verwendung eine solche Konstante Welle Eingang verwendet Tesla die Durchschlägen von Kondensatoren, ande als Stromgleichrichter arbeitet. Mit den richtigen Bedingungen, z.B. korrekte Spannung des Generators, eine angemessene Strom aus dem Kondensator, eine optimale Kapazität für die Feuerungsrate und abgestimmt Funkenstrecke, um einige zu nennen, Tesla gefunden, daß das nicht-ferromagnetische Bremsscheibe gedreht, jedoch mit erheblichen Aufwand. Dies kann jedoch kaum auf die Ergebnisse mit einem Hochfrequenz -CW-Lichtmaschine erhalten wird, der die Scheibe "mit einem wesentlich kleineren Aufwand" fahren konnte, verglichen. Zusammenfassend ist also, ging Tesla soweit, die erste um einen Motor mit Tesla Wellen angetrieben, die eine nicht-ferromagnetische Rotor und dessen Anordnung umfasste sowohl Sender- und Empfängerschaltungen verwendet zu entwickeln. Zu diesem Zweck verwendet er eine einphasige Verfahren, bei dem das Signal unipolar zur Wickel gespeist, die in Reihe mit einer Platte-Kapazität gegeben.
Tesla auch später vorgeschlagene Antrieb eines ähnlichen einphasigen nichtferromagnetischem Plattenmotor bipolaren kapazitive Entladungen durch eine atmosphärische Funkenstrecke nun parallel zu der Hauptmotorwicklung und wieder Simulation einer Spaltphasen durch einen eng gewickelten Sekundär das war platziert durch eine Kapazität geschlossen.
Wie Tesla gibt, waren die Ergebnisse aller seiner Wechselstrom Wirbelstrommotor Lösungen dürftig und von Strom und Frequenz Probleme beschränkt. Ebenso sind die von Reich für seine oder Motor vorgeschlagene Zwei-Phasen-Vereinbarungen, bei denen der Überlagerung der gedämpfte Wellen von einer ersten Phase auf einer festen Continuous Wave zweiten Phase, benötigen eine externe Stromquelle und eine Impulsverstärkerschaltung, und es versäumt, Reichs treffen Eigenbedarf.
Wir haben bereits vorgeschlagen, die Verwendung von Käfigläufermotoren mit kapazitiven Aufspaltung der Phase, um die gedämpfte Wellenleistung von Plasma Impulsgeber wandeln, aber einmal in der Eichhörnchen-Käfig eingebracht wird, die dämpfende Wirkung, die die nicht ferromagnetischen Kupferkäfig in die von der Dreh gezogen ausübt Statorfeld, wird durch die ferromagnetischen Zylinder aus laminiertem Eisen, in dem das Kupferkäfig eingebettet gewirkt, arbeitet, um den Schlupf zu verringern und bringt den Rotor in der Nähe synchron. Dies ist, aller Wahrscheinlichkeit nach, welche Grenzen Käfigläufermotoren als Reaktion auf die Gleichstrom-Komponente der gedämpfte Wellenimpuls und damit begrenzt, um Flüsse von Masse gebundenen Abgaben zu reagieren. Historisch gesehen, wie wir sehen werden, die offensichtliche Vorteil der Squirrel Cage Servomotoren lag in der Tatsache, dass, insbesondere für 2-Phasen-Anwendungen wesentlich effizienter an Arbeitsleistung ohne Wärmeentwicklung waren. Tatsächlich, wenn die Wirbelströme in dem nicht-ferromagnetischen Rotor erlaubt, in nicht geordneter Form zu zirkulieren, wobei der Rotor und Stator Material rasch erhitzen und verbrauchen viel Leistung in dieser Heizung. Dies wird in der Tat als eine Schwäche der Wechselstrom nichtferromagnetischem Läuferinduktionsmotoren sein.
ZUSAMMENFASSUNG
DER ERFINDUNG
Die vorliegende Erfindung wird mit Umstellung auf herkömmliche elektrische Energie der Varianten von Massenfreie Energiestrahlung oben betrachteten betrifft, bezeichnet der Einfachheit halber als Tesla Wellen, Masse freie Wärmestrahlung und latente Massenfreie Strahlung. Die erste Variante einer solchen Strahlung erkannt wurde, erzeugt und zumindest teilweise durch Tesla etwa vor hundert Jahren bekannt, obwohl seine Arbeit wurde vielfach falsch interpretiert und auch mit seiner Arbeit über die Übertragung von Rundfunk- oder elektromagnetische Wellen verwechselt. Die Tesla-Spule ist eine bequeme Generator dieser Strahlung und wird als solche in vielen der Ausführungsformen unserer Erfindung beschrieben verwendet, aber es sollte klar sein, daß unsere Erfindung in ihrem weitesten Sinne nicht auf die Verwendung einer solchen Spule eingeschränkt als Quelle von massefreie Strahlung und beliebigen natürlichen oder künstlichen Quelle kann verwendet werden. Beispielsweise ist die Sonne eine natürliche Quelle für diese Strahlung, wobei die Interaktion mit der Atmosphäre bedeutet, dass es an der Oberfläche der Erde weitgehend verfügbar ist, Begrenzen Anwendungen zu Positionen außerhalb der Erdatmosphäre.
Gemäß der Erfindung ist eine Vorrichtung zur Umwandlung von massefreie Strahlung in elektrische oder mechanische Energie, einen Sender massefreie elektrische Strahlung mit einer gedämpften Wellenkomponente aufweist, um einen Empfänger für solche Strahlung abgestimmt mit dem gedämpften Wellenfrequenz des Resonanz Sender, ein Co-Ausgangsschwingkreis eingekoppelt und Extrahieren elektrischen oder kinetischen Energie von dem Empfänger, und mindestens einer Struktur, die einen Übertragungshohlraum zwischen dem Sender und dem Empfänger, einer Vollwellen-Gleichrichter im Co-Ausgangsschwingkreis und eine oszillierende gepulste Plasmaentladungsvorrichtung in dem co-Ausgangsschwingkreis integriert. Die Ausgangsschaltung umfasst vorzugsweise einen Vollweggleichrichter präsentiert eine Kapazität mit dem Empfänger oder einem Elektromotor, vorzugsweise einem Spaltphasenmotor, präsentiert Induktivität an den Empfänger. Der Sender und der Empfänger jeweils enthalten vorzugsweise eine Tesla-Spule und / oder einen autogenen gepulsten abnormale Glimmentladung Vorrichtung. Die Übertragungshohlraum ist vorzugsweise zumindest teilweise evakuiert und beabstandete Platten, die jeweils mit dem am weitesten entfernten verbunden out Pole der Sekundärwicklungen Teslaspulen in dem Sender und Empfänger eingebaut, wobei die Platten parallel oder konzentrisch. Die Struktur, die den Hohlraum definieren, kann in ionenhaltige Wasser getaucht werden. Die Split-Phasen-Motor ist vorzugsweise ein trägheitsgedämpfte Wechselstrom Drag Motor.
Die Erfindung und Experimente, die ihre Basis, werden weiter unten unter Bezugnahme auf die beigefügten Zeichnungen beschrieben.
KURZBESCHREIBUNG
DER ZEICHNUNGEN
Fig.1 ist eine schematische Ansicht einer Tesla-Spule an einen Vollwellengleichrichter verbunden ist, um eine Energieumwandlungsvorrichtung zu bilden:

Fig.2 ist eine schematische Ansicht einer Tesla-Spule, um einen Goldelektrometer verbunden:

Fig.3 bis Fig.6 zeigen alternative Konfigurationen Elektro:




Fig.7 bis Fig.11 Abwandlungen der Schaltung der Fig.1:





Fig.12 zeigt eine Vorrichtung zur Untersuchung von Aspekten, die mit den vorstehenden Vorrichtungen erhaltenen experimentellen Ergebnisse;

Fig.13 ist ein Diagramm zur Veranschaulichung Ergebnisse von der Vorrichtung von Fig.12 erhalten:

Fig.14 bis Fig.17 zeigen schematische Diagramme von Ausführungsformen der
Energieumwandlungsvorrichtungen:




Fig.18 ist ein schematischer Querschnitt einer inertial angefeuchteten Jochring Motor:

Fig.19 ist eine schematische Darstellung einer weiteren Ausführungsform einer Energieumwandlungsvorrichtung, die eine solche Motor:

BESCHREIBUNG
DER BEVORZUGTEN AUSFÜHRUNGSFORMEN
Basierend auf Beobachtungen der Gewichtsverlust in metallischen Materie als durch die Einwirkung von Hochfrequenz-elektrische Wechselfelder induziert, haben wir ein experimentelles Verfahren, diese Gewichtsverlust-Optimierung, und von diesem ein Gerät, das die Kräfte, was zu Gewichtsverlust als Manifestationen der inneren potentiellen Energie behandelt (oder wahr "latente Wärme") der Moleküle der Substanz und wandelt beide "true latente Wärme" vorhandene Energie in der Nähe eines Empfängers und "sinnvolle" Wärme in diesem Empfänger induziert, in elektrische Energie, die verwendet werden kann, um fahren ein Motor, Schwungmasse oder Akkus aufladen.
Es wird allgemein angenommen, dass der Ausgang der Tesla-Spule wird ionisierender elektromagnetischer Strahlung. Wir haben gezeigt, dass es sich nicht, das heißt, daß es weder von elektromagnetischer Strahlung, oder ionisierender elektromagnetischer Strahlung. Die Ausgabe eines Luftkern sequentiell gewickelte Sekundär, besteht ausschließlich aus elektrischer Energie: bei Kontakt mit der Spule, kann ein Massen gebunden Wechselstrom bei der Resonanzfrequenz in einer nicht-Funkenstrecke herausgezogen werden, während, massefreie Wechselstrom artigen elektrischer Wellenstrahlung mit den Merkmalen von Longitudinalwellen, kann irgendwo im angrenzenden Raum abgefangen werden. Dementsprechend ist die Strahlungsleistung von solchen Spulen unterschiedlicher elektromagnetischer Strahlung.
Die Grund Demonstration, dass der Ausgang eines Tesla-Spule nicht ionisierender Strahlung bestehen, ist, daß es die spontane Entladungsrate Elektroskope nicht beschleunigen, ob positiv oder negativ geladen. In der Tat, in der unmittelbaren Peripherie der Spule beschleunigt nur die spontane Entladungsrate des negativ geladenen Elektroskops (dh die Ladungsverlustrate), während sie die Entladung der positiv geladenen Elektroskops (dh die Ladungsversickerungsrate auf Null fällt) arretiert. Aber diese Doppelwirkung ist nicht durch eine Emission von positiven Ionen aus dem sekundären, auch wenn es positiv aufgeladen einen entladenen Elektroskops die Nähe gebracht wird. Diese Ladewirkung ist tatsächlich ein Artefakt, dass Metalle, aber nicht Dielektrika bereit sind, ihre Leitfähigkeit und äußeren Valenzbandelektronen wenn an den elektrischen Massefreien Strahlen der Spule ausgesetzt verlieren.
Dies wird einfach durch die Vorrichtung von Fig.1, bei welcher der äußere Anschluß der Sekundärwicklung 6 eines Tesla-Spule mit zeigten eine Primärwicklung 4 durch einen Vibrator 2 ist mit dem Eingang von einem Vollwellen-Spannungswellenteiler ausgebildet ist angetriebenen durch die Dioden 8 und 10 und Speicherkondensatoren 12 und 14 (die gleichen Bezugszeichen werden für ähnliche Teile in den nachfolgenden Diagrammen verwendet). Wenn die eingesetzten Gleichrichter sind nicht dotierte, dann wird die Spule wird nur die Trennladung bei der positiven Kapazität 10, aber wenn dotierten Gleichrichter eingesetzt werden, wird die Spule beobachtet, beide Kapazitäten gleichmäßig aufzuladen. Während positive ionisiert kann entweder dotierten oder nicht dotierten Teiler positiv aufzuladen, kann keine positive ionisieren eine dotierte Teiler negativ zu laden, was deutlich zeigt, dass die Tesla-Spule keine positiven Ionen emittieren.
Die Grund Demonstration, dass der Ausgang eines Tesla-Spule ist nicht nicht-ionisierender elektromagnetischer Strahlung hoher Frequenz, wie beispielsweise optische Strahlung oder der niedrigeren Frequenz, wie thermische Photonen, ist ebenfalls einfach. Platzierung eines empfindlichen breites Spektrum photoelektrische Zelle (zum Aufspüren von Strahlung an die Grenzen des Vakuum-UV), in der herkömmlichen geschlossenen Kreis Weise von einer Batterie-Stromversorgung angeschlossen, in einem beliebigen Abstand hinter Funken von dem äußeren Anschluß der Spule wird in der Show dunkel, daß der Lichtausgang von der Spule vernachlässigbar ist. Dies schließt die optische Strahlung bei einer hohen Frequenz. Der Nachweis, dass die Eigenwärme Ausgang von der Tesla-Spule ist vernachlässigbar im Folgenden angesprochen werden.
Unsere Theorie vorgeschlagen, die Existenz von physikalischen Prozessen, wobei Massenfreie elektrische Strahlung in elektromagnetische Strahlung umgewandelt werden. Ein solches Verfahren ist bei der Arbeit, wenn massefreie elektrische Wellenstrahlung in Wechselwirkung mit Elektronen, wie diejenigen, die in den Valenzbändern von Atomen sein. Diese elektrische Masse-freie Energieinteragiert mit Ladungsträgern, wie Elektronen, dass sie dies eine elektrokinetische Energie, die sie in Form beleuchten, wenn das elektrokinetische Energie von den Trägern (zB durch Verzögerung, Kollision oder Reibung Prozesse) dissoziiert. Ein solches Verfahren ist bei der Arbeit in einem vernachlässigbaren Ausmaß in der Spule selbst und seinen üblichen Anschluss-Kapazität, also die schwache Leuchten, die gesehen aus ihr auszugeben, aber es kann auch stark in der Form einer Koronaentladung durch Verbinden einer verstärkenden großflächige Platte mit dem Ausgang des sekundären, wie Tesla sich in eigenen Versuchen haben, und somit durch Erhöhen der Kapazität des Spulensystems.
Nun, was bei
diesem Verfahren ist interessant, dass, in Abwesenheit von nahezu beliebigen
I2R Verluste an der Platte, und wenn die so eingebrachte Platte ist an den
Rändern gebogen ist, so dass er keine spitzen Kanten aufweist oder wenn er in
Form ist eine Schüssel oder in sonstiger Weise, die Funkenbildung entgegensteht
an Kanten und Ecken speziell und damit verbessert die Koronaentladung, jede
Elektroskop, ob negativ oder positiv geladen, jetzt in der Nähe der Platte
gebracht wird eine Tendenz zu ihrer Selbstentladung Rate verhaften zu zeigen.
Man könnte sagen, das ist einfach das Ergebnis in einem Faradayschen Käfig
erhalten, die Ladung auf seiner Außenseite verteilt und sein Interieur
elektrisch isoliert, und in der Tat, wenn ein Elektroskop ist innerhalb eines
Faradayschen Käfigs an der Außenseite dieser Käfig keine Menge von
Tesla-Strahlung, zu retten Direktfunkenbildung, nachteilig auf die Leckage oder
Versickerungsrate des Elektroskop. In der Tat, da die Wirkung einer derartigen
Käfig kann gezeigt werden, zu der sein, von selbst, induziert Verhaftung
entweder spontane elektroskopischen Entladung dieser Effekt einfach bleibt oder
sich vergrößert, wenn der Käfig von Tesla Strahlung gebadet. Stellt jedoch ein Käfig
einen elektrisch isolierten Umgebung, während eine
Lange Zeit
glaubte man, dass die anomale Kathodenreaktionskräfte in Autoelektronik
Entladungen beobachtet (Atmosphären Funken, autogenes PAGD (getaktet abnormale
Glimmentladung) und Vakuum-Lichtbogenentladungen) waren zu einer exklusiven
Autoelektronik Emissionsmechanismus durch einen direkten Potential zwischen
Entladungselektroden aufgefordert werden. Funkenbildung durch Wechselstrom
Potenziale getrieben, kann die gleichen Kräfte zu erhalten, aber ihre
gegenseitige Aufhebung im Laufe der Zeit würde eine Nettokraft nicht entfalten.
In diesem Sinne, wenn eine große Blattgold (über eine Wasserleitung oder eine
beliebige andere geeignete Verbindung) direkt mit der Erde verbunden oder an
eine andere große Fläche Platte in einiger Höhe über dem Boden aufgehängt ist,
ist vertikal an einer Funkenstrecke über der Oberfläche platziert eine weitere
Platte an der Sekundärwicklung eines Tesla-Spule verbunden ist, würde man nicht
erwarten, dass die Wechselstrom Funke, jede resultierende Kraft über den
Zwischenraum zwischen dem Blattgold und der Platte zu erhalten. In Bezug auf
die Kathodenreaktionskräfte, würde man erwarten, dass ihre Kündigung, einfach
über die hohe Frequenz des aktuellen Wechsel in der Spule gebracht werden, da
beide Blatt und
Noch mehr neugierig ist die Feststellung, dass diese anomale Reaktionskraft durch einen Wechselstrom von Massengebundenen Abgaben im Lichtbogen eingesetzt, bleibt vor, wenn die Funkenbildung verhindert und stattdessen die Korona-Effekt verstärkt wird (durch den Einsatz einer großen Platte zum äußeren Pol des sekundären und durch den Einsatz einer Entfernung, in der Funken nicht mehr), als ob der Aufzug selbst waren Eigentum der Korona die Funkenkanäle zugrunde und nicht das Eigentum an sich der Autoelektronik Emissionsmechanismus.
Durch die Montage der Hänge Blatt 16 (41 mg gehämmert 99,9996% reines Gold) direkt am Ende eines langen dielektrischen Stab 20 in der Mitte eine ausgewogene und auf hellem platziert stehen über eine elektronische Waage 22, haben wir versucht, die beobachteten Hub bestimmen das Blatt als Gewicht verloren. Überraschenderweise und trotz der am deutlichsten Hubbewegung des Blattes, registriert die Waage eine erhebliche Gewichtszunahme, was auf die Zugabe von 1 bis 5 mg Gewicht (mit demselben 14W Eingang an den Vibrator Stufe), unabhängig davon, ob das Blatt wurde zu verbindenden der Anschluß der Spule oder stattdessen auf die Masse über eine Wasserleitung. Diese schlossen wir, dass, auch als Gleichstrom oder Wechselstrom Zündkerzenkanal ausgebildet ist, oder ob in der Form einer Koronaentladung entwickelt das elektrische Spalt eine Expansionskraft (genau gegenüber einer die Casimir-Kraft) an den beiden Elektroden, unabhängig von ihrer Polarität, welche Kraft für die beobachtete Abstoßung verantwortlich ist. Doch diese Expansion geht einher mit einem Anstieg der ihr Gewicht, so dass ein anderer Prozess ist bei der Arbeit in diesem elektrischen Lücke.
Um dieses
Problem weiter zu untersuchen, versammelten wir uns ein anderes Experiment, bei
dem das Blattgold 16 wurde zwischen zwei großen Metallplatten 18 und 24 aufgehängt platziert 20 cm voneinander entfernt, und das Blatt
wurde nicht elektrisch mit ihnen oder einem anderen Stromkreis verbunden ist,
während auf die beigefügten dielektrischen Stab eingesetzt, um es über die
elektronische Waage zu suspendieren. Da das Blatt in geeigneter Weise und
gleichmäßig von den beiden Platten angeordnet sind, gibt es keine
Lichtbogenbildung zwischen dieser und jeder
Ferner wird in diesem letzten Beispiel, wenn die geerdete Platte 24 vollständig entfernt (Fig.5), und nur die obere Platte bleibt mit dem Außenanschluß der Sekundär die beobachtete Gewichtsverlust auftritt weiterhin, daß in der Tat diese Reaktion kann mit unipolaren elektrischen Feldern von Hochfrequenz erhalten werden kann, und es ist eine unidirektionale Kraft, die, einmal auf metallische Gegenstände von seinem Gebiet gebadet ausgeübt wird, dazu gebracht werden, zu widersetzen oder zu ergänzen die Schwerkraft werden zur Verfügung stellt.
Nun können diese Effekte stark vergrößert werden, in der Größenordnung von 10-fach, wenn das gleiche Blattgold ist Teil einer einfachen Reihen schwebenden elektrischen Schaltung, wo die Blattfunktionen wie eine große Fläche Platte und ist in Serie mit einer Spule geschaltet gemacht 26, die, für die besten Ergebnisse sollte so gewickelt, dass eine Länge in Resonanz mit der Sekundärwicklung des Tesla-Spule verwendet werden kann; und diese Spule ist wiederum an einem Punkt Antenne 28 aufwärts orientierten (Fig.6) verbunden ist. Die gesamte schwimmende Schaltung ist auf der Stange 20 montiert ist und dieser wiederum ist über die empfindliche Waage montiert. Wenn beide Platten sind, wie in Fig.3 und Fig.4 gehalten, der beobachtete Gewichtsverlust und Gewichtszunahme sowohl variieren zwischen 30% und 95% des Gesamtgewichts des Blattes. Auch hier wird der Gewinn oder Verlust von Gewicht, so lange registriert, wie die Spule auf.
Diese anomale Befunde legen nahe, dass, unabhängig von der Art des für die in dieser Hochfrequenz-Wechselstromlücke beobachtet Kraft verantwortlich Energie ist, wird ein Metallgegenstand in dieser Lücke platziert eine Kraft abstoßen es von der elektrischen Erde zu erleben. Diese Kraft wird maximiert, wenn der Spalt Frequenz auf die elementare oder molekularen Struktur des metallischen Objekts abgestimmt ist. Wenn die elektrische Masse ist gegenüber der tatsächlichen Ebene der Erde gelegt, wird diese Kraft in Richtung der Schwerkraft wirken. Wenn stattdessen die elektrische Masse und die Masse gemacht werden, um in der gleichen Ebene zusammenfallen, wird die Kraft entgegengesetzt der Richtung der Schwerkraft wirken, dh das Metallobjekt vom Boden abzustoßen.
Keine solche Gewichtsänderung wurde mit festem Dielektrikum beobachtet, beispielsweise mit Polyethylen und anderen thermoplastischen Folien.
Diese
Tatsachen aus, die Möglichkeit einer verborgenen elektrostatische
Anziehungskraft, die zwischen der an den anderen Anschluss des sekundären und
des Blattgold verbunden
Die Ergebnisse lassen vermuten daher, dass, wenn eine große Platte ist mit einer Teslaspule verbunden sind, in umgebenden Materie, die nicht Teil der eigenen Kreislauf einer Richt Schub, der in einer Richtung, die entgegengesetzt zu der elektrischen Masse ist und so orientiert wird induziert er wenn die elektrische Masse ist auf der gleichen Seite wie die Oberfläche der Erde, wird eine Schubkraft erzeugt wird, die der Schwerkraft entgegen.
Wenn dieser
Schub wird gemacht, um die Schwerkraft zu widersetzen, sind wir der Meinung,
dass seine Wirkung auf die Goldblatt kann an der Hebekraft auf das
Wassermolekül vermittelt verglichen werden, wenn sie Durchfuhr von der
Flüssigkeit in den Dampfzustand und die mit dem Anstieg des inneren (zugeordnet
ist oder intrinsisch) Potenzial "thermische" Energie
(Sehen Halliday D & ResnickR (1978)
"Physics", Vol. 1, section 22-8, p. 489). Die "spezifische latente Wärme"
Wasser enthält in der Tat sowohl einen Ausdruck für die sinnvolle
Strahlungs-Wärme Arbeiten mit Volumen und Druck Beziehungen:
W = P(VV-VL) wobei P = ein Druck von 1 Atmosphäre, und VV und VL die molaren
Mengen in der dampfförmigen und flüssigen Phasen sind, und ein Ausdruck für
eine Menge von "latenten" Energie (
)die mit dem
Molekül in der mehr verdünnten Zustand verbunden ist. Daher ist die Beziehung
für die letztere in bezug auf Wasserdampf:
= mL - P(VV-VL)
Wir schlagen
vor, auch wenn ein sehr kleiner Teil der Energie der elektrischen Masse freien
Wellen indirekt durch Massengebundene Ladungsträger auf dieser Platte in
Schwarz Photonen verwandelt (sobald diese Ladungsträger werfen ihre
elektrokinetischen Energie), den größeren Teil diese Wellen sind direkt in dem
Raum angrenzend an dieser Platte in die latente Energie äquivalent
transformierten
für die Atome der umgebenden Luft, und so
weiter, bis der Vorgang selbst ist ebenfalls für die Atome dieser Goldblatt
eintreten können und so ihre nichtelektrischen Gewichtsverlust induzieren und
was auf die Existenz eines nicht thermischen "antigravitokinetic"
Energieterm zuvor nicht bekannt, um die Menschheit anders als "latente
Wärme" oder "interne potentielle Energie".
Von diesem Standpunkt aus wird die Energie von einem Tesla-Spule an die Umgebung freigesetzt wird, wäre gleichbedeutend mit einem strahlenden Injektion von "inneren potentiellen Energie", die auf lokale Gas verleihen würde Moleküle ein Gewicht Stornierung (Rückgängigmachung des schweren Masse in Abwesenheit auftreten über den Widerruf einer trägen Masse - ein Verfahren, das die Erfinder theoretisieren wird durch die Neutralisation von elementaren Gravitonen erklärt), und der gleiche Vorgang wäre ebenso bei der Arbeit für metallische Feststoffe, jedoch nicht dielektrische Feststoffe sein.
Golddampf führt zudem auch eine erhebliche Eigen potentielle Energie. Mit einer Verdampfungsenthalpie in der Größenordnung von HV = 324 kJ mol-1, das molare Volumenarbeit durch Golddampf bei Atmosphärendruck bei der Temperatur der Verdampfung durchgeführt wird Tv (2,8560C., d.h. 3.129 Grad Kelvin) ist:
W = P
VV-L = 23.58 kJ
mol.-1 wobei
VV-L = 0.2327m3. Die intrinsische Potentialgolddampf ist dann
gegeben durch:
= Hv - W = 300.4 kJ mol.-1 dh 12,74 mal größer als die Volumenarbeit
beim Phasenübergang durchgeführt wird.
Wir behaupten, dass diese Eigenpotentialenergie mit Molekülen als "latente Wärme", zugeordnet hat feine Struktur, die wiederum geändert werden, wenn diese Energie von dieser Moleküle freigesetzt werden, keine "sensible" Wärmeform zu gewinnen. Vorgeschlagen wird, dass die Feinstruktur "latente Wärme" keine elektromagnetischen und gehorcht stattdessen die molekulare Funktion:
/ NA =
n22c
n2 wobei NA ist Avogadro-Zahl, die Wellenlänge
bezeichnet als
n2 die
Wellenlänge-Äquivalent der Masse des Moleküls, an die die "latente
Wärme" zugeordnet ist, von einem in diesen Erfindern vorgeschlagene
Theorie Umwandlungsverfahren erhalten, und die Frequenzterm
ist eine nicht-elektromagnetischen
Frequenzperiode, und zwar in diesem Fall eine Gravitationsfrequenzfunktion.
Der Einsatz der Umwandlung von Joule in m3 sec-2 durch diese Erfinder als genau vorgeschlagen:
1J = 10 NA m3 sec-2, und setzen
die Wellenlänge
n2 nach unten,
wenn die Wellenlänge-Äquivalent der Masse des Goldatom,
Au, bei 1,9698
m, dass Frequenzterm
n2 kann als
gleich zu erhalten 2.6 x 10-3 sec-1.
Nach der
Theorie der Erfinder, die Wellenfunktion c konstitutiv für die Feinstruktur der
"latente Wärme" mit Molekülen der Materie verbunden sind, trägt die
gleiche Wellenlänge
Au und seine
Frequenz wird in üblicher Weise gegeben durch c/
Au = 1.52 x 103
sec-1. Die resultierende Frequenz für den
nicht-Planckeinheit Quant "latente Energie" mit jeder Goldatom an der
Verdampfungstemperatur assoziiert wird dann durch das geometrische Mittel der
beiden Synchronfrequenzterme erhalten: [(c/
Au)
n2]0.5 = 624
Hz. Dies ist jedoch die Signatur dieser
intrinsischen potentielle Energie, wenn sie mit diesem Goldatom an seinem
Verdampfungstemperatur. Es ist nicht der Signatur des Energiequantum selbst
wenn es von diesem Molekül, bevor es aufgenommen hat, nicht (dh im Transit),
bei der gleichen Temperatur.
Die Feinstruktur des gleichen nichtPlanck "latent" Energiequantum variiert, um verschiedene Bestimmungen der Bestand Wellenlänge und Frequenz Funktionen zu umfassen. Die grundlegende Beziehung für die Bestimmung der Wellenlänge eines "latent thermisch" Energiequantum nicht mit Materie verbunden, aber entsprechend eines, das ist:
n1 = [ (
/ NA) / c]0.666 meters-0.333 seconds0.666
die 0.046478 m gibt für die ungebundenen Äquivalent der "latente Wärme" Einheit Quantenverdampfungs mit dem Goldatom mit einem Druck von einer Atmosphäre verbunden. Die Feinstruktur der freien Quanten noch parallel, wie angegeben:
/ NA =
n12c
n1
aber jetzt
merken, wie die Frequenz Begriffe Wert geändert, mit der
n1 Funktion mit
dem Wert 4.65 sec-1
und c /
n1 nachgiebig
6.48 x 109
sec-1. Das geometrische Mittel der Überlagerung der
zwei Frequenzen wird dann:
[(c
/
n12)
n1]0.5 = 173.7 KHz
Wir behaupten, dass es sich bei dieser Frequenz, die die Atome des Golddampf aufnehmen "latente Wärme".
Dies ist jedoch nur der Gesamtszenario von dem, was bei der Temperatur der Verdampfung von Gold passiert. Aber bei Raumtemperatur (zB 293 Grad Kelvin), und im Hinblick auf Prozesse, bei denen es keine Sublimation der Atome dieser Blattgold Gange (und in der Tat, wenn die Spule abgeschaltet ist, die Blatt kehrt in seine Normalgewicht), man muß auf eine andere Phase abzuleiten egal welcher Teil "latente Wärme" Energie, wenn überhaupt, gehen die Goldatome Halt in der Festphasengitter. Unter der Annahme, die gleiche Proportionalität zwischen den "sinnvoll" und "latent" thermische Energie Geschäftsbedingungen für Atome von Gold bei Raumtemperatur, in dem die Wärmeeinheit Energie NAkT = 2.436 kJ mol-1, Wir spekulieren, dass der Goldatom könnte absorbieren, um 12,74-fachen Wert dieser "sinnvolle" thermische Energie und damit halten NAkT = 31.053 kJ mehr Energie in ihre eigene Mikro-Atmosphäre.
Wenn diese Spekulation richtig ist, und unter Verwendung der obigen neuen Methodik ist, dann ist die mittlere geometrische Frequenz des maximalen "latente Wärme" Energiequantum einer Goldatom bei Raumtemperatur würde 538 KHz (im Vergleich zu 174 kHz bei der Verdampfungstemperatur), und wenn absorbiert seine mittlere Frequenz-Modus würde 201,5 Hz zu reduzieren (im Vergleich zu 630 Hz, wenn das Atom verdampft).
Um diese Hypothese zu testen, verwendeten wir zwei verschiedene Tesla Laufspulen mit Ausgangsfrequenzen von 200 kHz und 394 kHz. Die Schaltung wurde getestet, dass in Fig.6 gezeigt ist, und beide Spulen wurden bei 50 KV Ausgänge betrieben. Während erstere Spule, näher an die 174 KHz Marker konnten nur systematisch 10 mg bis 11 mg Gewicht Stornierung produzieren im Blattgold des schwimmenden Schaltung, die zweite Spule näher an der spekuliert 538 KHz Marker konnten 15 mg bis 35 mg produzieren Gewicht Stornierung in der gleichen Blattgold. Die empirischen Ergebnisse werden daher darauf hin, dass unsere Spekulation durchaus ein gültiger sein.
Die oben erwähnte Vollwellenteiler (siehe Fig.1) kann leicht auf unserer autogenen Pulsed Abnormal Glow Discharge-Technologie verbunden werden, wie in unserem US-Patent Nr. No. 5.416.391 eine alternative Gleichstromquelle, letztlich durch Tesla Wellen angetrieben zu bilden, und ein solcher Antrieb kann auch auf jede andere Druckvorrichtung, die endogene oszillierende Entladung aufrecht erhalten kann, auch in PAGD Regelung oder einer anderen impulsRegime angewendet werden. Für die Zwecke der experimentellen und visuelle Bestimmung der Leistungsabgabe von dem Teiler in Frage, haben wir entweder 2 Torr Vakuumröhren im Bereich der Hochstrom PAGD Regimes oder 20-100 Torr Funkenröhren erfordern hohe Spannungen verwendet (2 bis 10 KV) für ihre Funkendurchbruch. Wie in der obigen US-Patent gelehrt wird, kann die Ausgabe von der Vollwellen-Spannungsteiler, der durch die Energie in den Antrieb des Rohres und der Motor, dessen Drehgeschwindigkeit proportional ist, innerhalb der gewählten Grenzen, mit dem Leistungseingang ausgegeben beurteilt.
Zwei getrennte
Sätze von Experimenten in Tabelle 1
dargestellt, zeigte, dass die direkte Verbindung des Wellenteiler an den
äußeren Anschluß des (konstant bei 6 Klicks auf dem Vibrator Stufe in Fig.1 gesetzt) Spule oder an die
gleiche Klemme sondern über eine große (2 oder 3 Quadratmeter) Platte 30, die
die Kapazität der Sekundärwicklung (Fig.7)
erhöhte, stellte die gleiche Leistung in beiden Fällen (der Effekt der Platte
ist, um die Spannung des Ausgangssignals proportional zu der Zunahme des Stroms
abzusenken). Eine erhebliche Steigerung der Leistungsabgabe durch den Teiler
wird nur beobachtet, wenn ein identisch gewickelten Tesla Spule rückwärts (Fig.8) mit der nicht-gemeinsamen Ende
der Wicklung 4 nicht verbunden ist,
um eine Resonanzbedingung zu erhalten, und diese Zunahme geht weiter durch
jetzt zwischen entweder der Metallplatten 18,
24 zwischen den beiden chiral verbunden und identische Spulen (Fig.9) ergänzt. Die Zunahme der
Plattenfläche anscheinend die Wirkung der Erhöhung der Ausgangsleistung,
solange die

In unserem Verlust vorhergehend beschriebenen Gewichts Experimenten stellten wir fest, daß das Phänomen der Gewichtsverlust durch einen metallischen Körper in der Nähe des Spulenausgang platziert weiterhin beobachtet werden, wenn nur das an dem distalen Pol der Sekundärplatte verbunden wurde beibehalten. Das Blatt, die aber nicht Teil der Schaltung der Sekundär könnte jedoch als Teil einer Schaltung zur Erfassung von Umgebungsstrahlungsenergie gesehen werden kann, insbesondere, dass die durch die Spule erzeugt wird, und auch, der möglicherweise auch abgeholt, in dem Verfahren, von anderen Umgebungsquellen. Um zu bestimmen, ob die letzte Überlegung ist die Möglichkeit überhaupt, oder ob die Energie, aufgenommen durch ein analoges der Karosserie oder Blattgold in den oben beschriebenen Experimenten ist vollständig ein Nebenprodukt der übertragenen Energie von der Platte, um die angeschlossenen Außenpol des sekundären, neben haben wir festgestellt, was passieren würde, wenn die Pick-up für die Vollwellenteiler platziert wurden, nicht am Ausgang der Sekundärspule, sondern von einem, in jeder Hinsicht identisch, Platte (die Empfängerplatte R im Gegensatz zu dem Transmitter Platte T) angeordnet in einem Abstand von und oberhalb der ersten. Mit anderen Worten wird die Blattgold mit einer Empfängerplatte ersetzt wird, und dies trägt eine angefügte Testschaltung identisch mit der Testschaltung verwendet werden, um direkt die Spulenausgangs.

Wie in Tabelle 2 oben gezeigt, die Ergebnisse
des Versuchs zeigen, dass es keinen Verlust von Energie bis zum R Platte (Fig.10) nahm im Vergleich zum günstigsten Situation, die die Platte
30 (Fig.9) zwischen der zwischen chiral geschalteten Spulen. Diese
Beobachtung ist jedoch nicht immer der Fall. Für optimale Ergebnisse sollte man
Eisen, Gold oder Silber Platten parallel zum Horizont gesetzt, mit dem T Platte unter dem R
Wenn jedoch die Platte R ist wiederum mit einer zweiten identischen Spulen verbunden, auch umgekehrt geschaltet und diese zweite Spule dient wiederum als Eingabe für den Vollwellen-Teiler (Fig.11), wird ein barsten Auftreten erfolgt - dem Ausgangsleistung stark ansteigt (siehe Tabelle 2), wenn die Teilerschaltung war eine Energiezuführung, der nicht an der Quelle vorhanden erfahren. Man beachte, daß die Schaltungen in der Tat Resonanz, aber die Energie Injektion beiträgt annähernd 60-66% (bei beiden Plattenbereiche in dem vorherigen Experiment) des Eingangs auf die wir verweisen, nicht durch induktive Resonanz verursacht, da die Wirkung der Resonanz zu der in Fig.9 beschriebenen Aufbau zuzuschreiben. Der Abstand zwischen den Platten, sowie deren Ausrichtung in Bezug auf den lokalen Horizont System des Betrachters scheinen auch nichts, dass die besten Ergebnisse in optimalen Abständen (zB für 2 Quadratmeter Platten die beste Lücke, bei 43% relativer Feuchte und Raum erreicht Temperatur, war mindestens 150 mm).
Wir testeten
die Möglichkeit, dass Umgebungswärme durch den Betrieb der Spule erzeugt wird,
kann die Ursache der injizierten Energie, die
Wenn der Tesla
ist eine Wärmeenergiequelle (zB IR-Strahlung, Mikrowellen, etc.) würden wir
erwarten, dass die T Platte an der
heißesten Element aus der durch Strahlung, Wärmeenergie würde die Mitte der
ersten Hohlraum Herstellung des nächsten zu erreichen Thermometer T2 zweiten heißesten, und daß die
dritte Thermometer T3 innerhalb des
zweiten Hohlraums, auch wenn es vielleicht zunächst etwas wärmer als die beiden
anderen, würde im Laufe der Zeit zu vergleichsweise kühler als entweder einen
der anderen zwei Thermometer, trotz der Tatsache, dass die steigende Hitze wäre
noch zu sehen, um es aufzuwärmen im Laufe der Zeit. Man würde ein ähnliches
Ergebnis für das vierte Thermometer T4
erwarten, über dem Käfig. Wie Fig.13,
in der nur der Temperaturunterschiede gezeigt (
T0 - TC0) zwischen den
experimentellen Thermometer und der Kontrollthermometer Lesen der
Lufttemperatur TC0 der Labor gezeigt, die Oberfläche der T-Platte erwärmt sich durch 0.10C. 3 Minuten
nach Beginn des Durchlaufs (geschlossene Quadrate), während in dem Raum des T /
R Spalt eine Verkleinerungs Erwärmung durch 0.050C., wird nach 10 Minuten
(offene Kreise) registriert. Umgekehrt kann die Temperatur im Inneren des
Käfigs an der Spitze (schraffierte Kreise) steigt um 0.10C. auch von
der dritten Minute, und die Temperatur oberhalb der Kabine selbst (schraffierte
Quadrate) steigt um eine viel größere Abweichung von 0.350C., was bleibt
nach der achten Minute stabil.
Diese
Ergebnisse zeigen, dass es nicht sinnvoll, Wärme, die von der T
Das gleiche
Experiment veranschaulicht auch, dass unabhängig von der Natur der zusätzlichen
Umweltenergie an der Oberfläche der
Da wir wissen
auch experimentell, dass diese Beobachtung von einer Umgebungsenergie-Injektion
an der R Platte oder R Käfig hängt relative Luftfeuchtigkeit
stehen, die überwiegend leichter zu beobachten, wenn die letztere gering ist
(<50% relative Luftfeuchtigkeit), und zwar nahezu unmöglich zu beobachten,
wenn Luft mit Wasserdampf gesättigt ist, können wir schließen, daß Wasserdampf
ist ein guter Absorber des Elektromassefreie Strahlungsenergie von dem T Platte emittiert. Dies spricht stark
dafür, dass diese Absorption ist gleichbedeutend mit der Steigerung des
Potenzials Eigenenergie
der Wasserdampfmoleküle neben der T
der Luftmoleküle durch die Absorption der
elektrischen Masse freie Strahlung im T / R Spalt übertragen wird an die R Leiter zusammen mit dem latenten
Energie übertragen, die die Moleküle schon vor dem Eintritt in diese Lücke
besaß. Daher der Energieeinkopplung und seine Abhängigkeit von der Partialdruck
von Wasserdampf, die stattdessen mit dieser "latent" Energie flüchtig
und gelingt die Verweigerung von Übertragung an den R Platte.
Wenn der T / R Spalt Umgebungsenergie, die weder elektromagnetische noch thermischer Natur ist, aber welche zu mobilisieren "latent" Energie wird in die Teilerschaltung in elektrischer Form eingespritzt wird, die Wärme (dh vernünftige thermische Energie) in und auf der das hergestellte Käfig, auch elektrisch als Eingabe in die Teilerschaltung mobilisiert werden. Die offensichtliche Ort, um für die Positionierung des kühlen Übergang, der fühlbare Wärme in elektrokinetische Energie der Masse gebundenen Abgaben zu konvertieren aussehen könnte, ist an der Oberseite des Käfigs, wo es am wärmsten (siehe obere Kurve von Fig.13 in schattige Plätze). Dies wird deutlich aus den in Tabelle 3 unten, wobei die anfängliche Temperaturdifferenz zwischen der Oberseite des Kastens und dem T Plattenoberfläche war gezeigten Ergebnisse beobachtet 0.50C., und die Spitze der Box Temperatur stieg von 0.20C. nach 2,5 Minuten, wenn der Teiler wurde an der Kreuzung, gegenüber verbunden 0.350C. wenn es nicht (und der Sendespule eingeschaltet war).

Für den Lauf mit dem bloßen R Käfig durchgeführt, die Temperatur direkt über der Oberseite des Käfigs war 24.30C., Von Anfang an, gegenüber der Kontrollraumtemperatur von 23.90C. Bei der Flucht mit dem isolierten R Käfig um die Mittagszeit direkt der Sonne ausgesetzt durchgeführt, an einem kühlen und klaren Tag im August, die Temperatur direkt über der Oberseite des Käfigs war 330C., Gegenüber der Kontrolllufttemperatur von 18.40C. Die Temperatur des kühlen Übergang an der Spitze des Käfigs war 31.90C. während der Durchlauf wurde durchgeführt.
Es ist aus den Daten der Tabelle 3, wie eine zweite Injektion von Energie in der Vorrichtung aufgetreten ist offensichtlich. Wenn innerhalb der T / R-Abstand, wird die injizierte Energie in der Größenordnung von Absorption von "latente Wärme" zu sein, an der Spitze des Käfigs Höhle, am kühlen Übergang, ist die Injektion einer der strahlenden "sinnvolle" Wärme. Außerdem könnte diese Sekundärenergie zusätzlich weitere indem starke Isolierung um die gesamte Vorrichtung oder den Käfig selbst verbessert werden, und weiterhin so, indem die gesamte Vorrichtung um die Sonnenstrahlung.
Als nächstes wandten wir unsere Aufmerksamkeit auf die T / R Spalthohlraum mit der Absicht der Bestimmung, ob atmosphärischen Bedingungen oder Vakuum die gleiche oder unterschiedliche Ergebnisse liefern. Wir konnten natürlich nicht, testen Sie die gleiche große Fläche Platten, wie sie für die Untersuchungen bei Atmosphärendruck durchgeführt eingesetzt. Für den vorliegenden Zweck beschäftigten wir anstatt Großflächenelektroden (ca. 0,2 ft2) aus hochwertigem Edelstahl oder Aluminium. Vorläufige Ergebnisse zeigten, dass diese T / R Spaltrohren, wenn sie auf die Teilerschaltung gekoppelt ist, ergab schneller Pulsraten im Sekundärkreis beim Evakuieren als bei Atmosphärendruck. Die Stärke der Koronaentladung auch verstärkt, da es schließlich unter einem normalen Glimmentladung ersetzt. Zum Zwecke der Verbesserung der räumlichen Erfassung von (1) der elektrischen Masse freie Energie aus der T-Elektrode und (2) der nicht-strahlende latente Wärmeenergie von ihr mobilisierten ausgestrahlt, um elektrisch an der R Platte gesammelt werden, war eine axiale zylindrische T Elektrode innerhalb eines größeren konzentrischen Zylinders oder zwischen zwei gemeinsamen Platten mit großer Oberfläche (zB> 100 cm2), die als die R-Elektrode(n), die in einem dielektrischen Behälter geeignet für die Evakuierung (Glas, Polycarbonat), eingesetzt in einem typischen Abstand von mindestens 3 cm zwischen den Elektroden, und die gesamte Vorrichtung wurde bei unterschiedlichen Drücken getestet.
Der Sekundärkreislauf stromabwärts von der Vollwellenteiler wurde wie in Fig.14 bei 10 Torr (in Anbetracht des Hoch dargestellt (unter Verwendung eines autogenen gepulsten abnormale Glimmentladung oder PAGD, Wandlerschaltung), mit dem PAGD Reaktor 36 eingestellten Spannungseingang, die zwischen 1500V und 3,200V variiert) und ergab die in Tabelle 4 unten dargestellt. Wir sollten auch bemerken, dass diese Impulse berechnet der Ladepackung CP durch die Koppelkondensatoren 38, Brückengleichrichter 40 und Speicherkondensatoren 42 und Sperrdioden 44, wie aus dem Stand der Technik durch unsere Patente im Zusammenhang mit Geräten PAGD vertreten erwartet.

Die Wirkung des Vakuums in der T / R Spaltrohr scheint dual sein. Durch die Umwandlung von der Korona-Entladung in einem normalen Glimmentladung, erhöht sich die lokale Produktion von Photonen (wahrscheinlich zu der Bildung und Entladung von metastabilen Zuständen in dem Plasma assoziiert), und zur gleichen Zeit, erhöht die Impulsrate in der Ausgangsschaltung und damit, aller Wahrscheinlichkeit nach die Energie in dem T / R Spalthohlraum eingespritzt. Aber das hat noch nicht erlauben uns zu bestätigen, ob es "latente Wärme" Energie der Plasmamoleküle, die derzeit auf der Aufnahmeplatte abgegriffen wird, auch wenn es plausibel, im Prinzip, dass Plasmen kann effizienter Transfer von "latenter Wärme zu bewirken "an die Empfänger als atmosphärische Gase abgestimmt.
Die Vakuum Abhängigkeit der Pulsrate des als Beispiel in den Sekundärkreis vom Teiler eingesetzt abwärts PAGD Reaktor ist auch ziemlich gut markiert, mit der schnellsten Pulsfrequenzen wobei bei 1 Torr für die in Tabelle 5 unten gezeigt Probenlauf eingetragenen.

Es ist erwähnenswert, daß die dargestellte Polarität der Verdrahtung des PAGD Reaktorrohr, wie in Fig.14 gezeigt ist, ist am besten für die Zwecke der Aufrechterhaltung regelmäßige automatische elektronische Emission bei hoher Spannung. Die umgekehrte Konfiguration, mit der Mittelelektrode negativ, und die Platten positive Bevorzugungen statt Heizen der Kathode und einem Ablauf zu einem normalen Glimmentladung.
Wir testeten eine ähnliche Anordnung wie die in Fig.14 oben gezeigt, aber mit einem PAGD Motorkreis (siehe unsere US-Patent Nr. 5.416.391). Ein Spaltphasenmotor 44 ersetzt den Gleichrichter und Ladeteil, und das PAGD Reaktor wird bei dem gleichen Druck von 15 Torr betrieben wird, wie in Fig.15 gezeigt. Die T / R-Spaltrohr getestet hatte eine längere Plattendistanz (50 mm), mit einer Platte, die als jetzt Sender und der andere als Empfänger. Beachten Sie auch die andere Verdrahtung der PAGD Reaktor. Die Ergebnisse, wie nachstehend in Tabelle 6 gezeigt ist, vorliegende Puls pro Sekunde (PPS) und Motorumdrehungen pro Minute (RPM) Kurvenverläufe, die analog und parallel zu den bekannten Paschen-Kurven für die Durchbruchsspannung im Vakuum zu sein scheinen - derart, dass die T / R Spalt eine bessere Leistung, entweder in dem atmosphärischen Glimmentladung Modus oder im Hochvakuum normalen Glimmentladung Modus, als im niedrigen Durchbruchspannungsbereich der Kurve, wo die Entladung bildet einen engen Kanal und nimmt das Aussehen eines "aurora" Übergangsbereich Entladung.

Diese Ergebnisse legen nahe, daß Plasmen mit hoher lateraler Dispersion, dh über große Elektrodenflächen (zB Korona und NGD Plasmen) und damit ohne Quetschung ausgebildet sind eher elektrisch zu mobilisieren, die intrinsische potentielle Energie der molekularen Ladungen als Klemm Plasmen zu sein scheinen, in der Lage, (zB TRD Plasmen) zu tun. Offenbar auch, je größer das Vakuum aus dem T / R Spalthohlraum gezogen wird, desto effizienter funktioniert die Übertragung dieser intrinsischen potentielle Energie zu werden, dh die latente Masse gebundenen Wärme zur elektrokinetischen Energie der Ladungen, die in der Empfängerschaltung. Bei ungefähr 0,06 Torr, ist diese Übertragung im Vakuum vergleichbar unter atmosphärischen Bedingungen und somit für eine viel größere Dichte von Molekülen beobachtet.
Wir untersuchten, ob es möglich ist, um die latente Wärmeenergie von Wassermolekülen zu erschließen. Es ist möglich, dass in der Dampfphase sie effektiv halten Sie sich an ihren latente Energie - konnte aber geben sie etwas von ihm einmal eng in flüssiger Phase gepackt? Um diese Hypothese zu testen, haben wir eingetaucht das T / R-Lücke in einem Glaswassertank. Der für diese Tests verwendete Motor war ein Hochgeschwindigkeits 2-Phasen-Drag-cup Motors (siehe Fig.18 und zugehörige Beschreibung), in Spaltphasen mit zwei identischen Phasenwicklungen kapazitiv ausgewogene verdrahtet, und die galvanisierte Eisenplatten hatten jeweils eine Fläche von einem Quadratmeter. Die Ergebnisse sind in Tabelle 7 dargestellt und zeigen deutlich, dass es möglich ist, zu erschließen - im Rahmen des T / R-Höhle - der `latente heat` Wasser in der flüssigen Phase. Wie festgestellt, das Eintauchen des T / R-Hohlraum in Wasser erhöht die Motorausgangsdrehzahl 22% (12.117 / 9.888) x 100). Dies entspricht einer Steigerung um 50% der Ausgangsleistung von 18 W bei 9888 Umdrehungen pro Minute zu 27W bei 12.117 Umdrehungen pro Minute:

So ist die Verwendung von ionenhaltigen Wasser oder anderen Ionen enthaltenden wäßrigen Flüssigkeit in dem Hohlraum fördert Fernausbreitung und eine größere Injektion von latenten und thermischen Energien in der Empfängerschaltung. Ein solches Ergebnis wird nicht erreicht, wenn der Hohlraum mit entionisiertem Wasser gefüllt.
Die vorstehenden Ergebnissen führen daher zur Konstruktion eines derzeit bevorzugten Vorrichtung, basierend auf diesen Erkenntnissen, die Umstellung der massefreie elektrische Energie "latente Wärme" Energie "sensible" Wärmeenergie in herkömmlicher elektrischer Energie, wie in Fig.16, die alle einzelnen Befunde und Verbesserungen integriert. Die Wicklung 6 des Tesla-Spule an der Unterseite ist in üblicher Weise unter Verwendung einer Vibratorstufe 2 um die Primärspule 4. Der äußere Pol des Sekundär 6 wird dann zu einem kreisförmigen Metallplatte T, die ein Ende eines verbunden Puls getrieben evakuierten zylindrischen Hohlraum, mit einer Vakuumpumpe bei einem gewünschten Druck verbunden oder versiegelt, oder die eine noch enthaltende Wasser oder einer anderen wässrigen Lösung oder Flüssigkeit bildet. Dieser Hohlraum stellt der Sender / Empfänger Spalt und wird daher durch eine dielektrische Hülle und Wandstruktur 32 begrenzt wird, mit der kreisförmigen Aufnahmeplatte R als ihre Oberseite. Dient wiederum diese Platte R als Basis eines konischen Faradayschen Käfig 34, vorzugsweise luftdicht und bei Normaldruck, aber auch unter der Evakuierung, die konische Struktur trägt an seiner Spitze Bestimmungen für eine Kaltstelle 45 und eine mögliche sein könnte Verbesserung der gleichen Übergang durch Auftragen auf die Oberfläche von verschiedenen metallischen Leitern, die den Peltier-Seebeck-Effekt optimieren kann. Das Ausgangssignal von der Vergleichsstelle, wo sensible Wärmeenergie wird dem elektrokinetischen Energie der Ladungsträger aufgenommen ist auch der Eingang zu dem distalen Ende der Wicklung 6 des chiralen Spulenanordnung, die Resonanz Erfassung aller drei Energieströme trägt ((1) Massenfreie elektrische Wellen eines Längs Natur (2) true "latente Wärme" oder die intrinsische (thermisch) potentielle Energie, und (3) die thermokinetischen Energie der Moleküle, (dh "sinnvolle" Wärme) und, in Reihe platziert der Eingang des Vollweg-Teiler 8, 10, speist den Schaltungsausgang von den in Reihe geschalteten Kondensatoren 12, 14 an ihren gemeinsamen Abgriff geerdet ist. In dem T / R Spalt wird das übertragene elektrische Longitudinalwelle Energie zusammen mit allfälligen inneren Potential Schuppen fangen von Molekülen auf dem Gebiet gefangen. Innerhalb des R-Element, in ein Gehäuse, das "vernünftige" Strahlungswärme führt ausgebaut wird dieser erzeugt und dann an der Vergleichsstelle wieder eingefangen.
Die Vorrichtung, bestehend aus dem zylindrischen T / R Spalthohlraum und dem angrenzenden konischen Käfig wird dann vorzugsweise in glänzend weiß und zylindrisch innerhalb einer matten schwarzen Behälter 46 durch effektive Wärmedämmung 48, letztere endet auf der Höhe der unteren Platte T. hüllt Vorrichtung (nicht gezeigt) vorgesehen, um die Platte T vertikal bewegen, um das T / R Spalt einzustellen.
Eine weitere alternative Ausführungsform der Vorrichtung ist in Fig.17 gezeigt. Hier die Schaltung Antrieb der Vorrichtung ist, wie wir die in unseren früheren Patenten, die eine autogene gepulsten abnormale Glimmentladung Rohr 50 in der gezeigten Konfiguration beschäftigt, von einem Akku DP geliefert durch Sperrdioden 52 und eine RC-Schaltung durch den Widerstand 54 gebildet ist und den Kondensator 56, um die primäre 2 eines ersten Tesla Spulenantrieb zu dem distalen Pol der sekundär 6 die Energie zu erhalten, die injiziert werden, um T in der Form einer zentralen Elektrode einer koaxialen Vakuumkammerplatte (versiegelt ist oder nicht), der die der zylindrischen Metallhülle bildet die Aufnahmeplatte R, wobei die letztere zentral innerhalb des konischen Käfig 34 und angrenzend an seine Wände und Boden platziert. Die Ober- und Unterseite der koaxialen Kammer trägt geeigneten Isolationsscheiben, vorzugsweise mit O-Ring-Fittings. Wieder wird das Gerät in der Isolation in einem zylindrischen Behälter 46 eingeschlossen ist, und die Eingabe in die Erfassungsschaltung aus der Vollwellenteiler angesteuert wird von der Vergleichsstelle 45 an der Spitze des luftdichten Käfigs. Die Ausgangsschaltung ist ähnlich der der Fig.15.
Wir haben
jedoch festgestellt, dass auch dann, wenn die Komponentenwerte in den
Motortreiber und Motorschaltkreise sind sorgfältig ausgewählt, so dass diese
Schaltungen Co-Resonanz mit der gedämpften Welle (DW) Bestandteil der
Motortreiberimpulse, weit hinter der Motorleistung dass die theoretisch
erreichbar sein sollte. In dem Bestreben, diesem Problem zu begegnen, die
Käfigläuferinduktionsmotor 44
ersetzten wir durch eine Drag Tasse Motor vom Typ KS 8624 von Western Electric
in der Erwartung, dass die geringer Trägheit nicht-magnetischen Rotor wäre
besser, als Reaktion auf die gedämpfte Wellen ermöglichen Komponente. Dieser
Motor ist ähnlich zu einer der von Reich in seinen Experimenten verwendeten
Typen. Obwohl die Ergebnisse waren viel besser sie immer noch hinter den
Erwartungen zurück. Ersatz dieses Motors von einer inertial gedämpften Motor
vom
Grundsätzlich werden die Schwierigkeiten, denen wir zu tun ergab sich aus der Unfähigkeit der Motorkupplungen, um effizient und reibungslos zu reagieren, und zur gleichen Zeit, zu der Pulswellenkomponenten und der gedämpfte Wellen Impulse: das heißt, gleichzeitig mit den hochintensiven Spitzenstromimpulse (die Front-End-Ereignis), die Gleichstrom-ähnliche Komponente und auf die angefeuchteten Wellenzüge diese Ursache, dh die Impulsenden (oder Back-End-Ereignis) -oder Wechselstrom artige Komponente. Diese Schwierigkeit ist vorhanden, auch wenn wir nur versuchen, Asynchronmotoren aus den DW Impulse einer Tesla-Spule, die sehr schwer, die Tesla führte zu seinem Projekt der Fahrt in einem auf einem Eisenkern bar Stator mit gedämpften Wellen montiert nichtferromagnetischen Scheibenrotor aufgeben laufen.
Wir glauben, dass der Schlüssel für die Eroberung des Massenfreien Energiefluss Ausgang in elektrischer Form von Tesla-Sender, einschließlich aller injiziert latente oder thermische Energie, die durchgemacht haben Umwandlung in elektrische Energie ist, die abgestimmt ist, unipolar, Y-fed, PAGD beschäftigen-Plasma-Impulsgeber angetrieben Spaltphasen-Motorantrieb wir erfunden haben (US Patent Nr. 5.416.391) in Verbindung mit einer inertial gedämpft Wechselstrom-Servomotor-Generator (siehe Fig.18): dies hat eine Motorwelle 64, die Paare eine Drag-cup Motor Rotor 60, vorzugsweise aus Aluminium, Silber, Gold oder Molybdän, direkt an ein Schleppschale Generatorrotor 62, der einen Permanentmagneten (PM) Schwungrad 66, die in Lagern 67 frei drehbar antreibt, die Trägheitsdämpfung bereitstellt. Die Welle 64, die durch Lager 61 in dem Gehäuse des Motors 44 gelagert ist, bietet eine Leistung durch optionale Verzahnung 68. Die Phasenwicklungen des Motors 44 sind an einem Statorkern 70 mit konzentrischen Elementen gewickelt, zwischen denen der Rotor 60 dreht oder Tasse. Diese Struktur macht es ideal für die Erfassung der DW Impulse, ob im Sender stammen, in der T / R-Hohlraum verstärkt oder in der Plasma Impulsgeber bezogen, alle synchron. Effektiv den Motor koppelt die Dämpfungswirkung des Drag-Becherhülse Motorrotor, die Aktion, wie sie bereits für die KS-8624 Motoren gefunden wird, ist sehr effektiv bei der Absorption der Front-End-Gleichstrom-ähnlichen Fall mit der Trägheitsdämpfung die Uhr Schwungrad auf die Drag-Becherhülse Generatorläufer, die wiederum ist sehr effizient bei Aufnahme der Back-End-Wechselstrom-ähnlichen Wellenzuges Ereignis.
Der KS-9154 Motor von Reich verwendet wurde, war nicht eine Trägheits gedämpft Wechselstrom Drag-cup-Servomotor-Generator. Hatte Reich gelang bei der Überwindung der Grenzen seiner 2-Phasen-Motor ODER Lösung, wie wir gezeigt haben, ist es möglich, (durch Anwendung der Funktion Y-Schaltung an die PAGD Spaltphasen-Motorantrieb, die wir erfunden) zu tun, würde seine Motor haben litten unter den gleichen Beschränkungen, die wir mit dem KS 8624 Motor angetroffen.
Jeder Motor, von selbst, verfügt über einen internen oder Eigendämpfung wodurch die Beschleunigung nur verschwindet, wenn der Rotor mit konstanter Drehzahl läuft. Bei Motoren, die auf der Grundlage der Widerstandsprinzip, bei dem der asynchrone Schlupf tatsächlich konstitutive der Aktion Motor durch Induzieren von Wirbelströmen in dem Rotor zu betreiben, ist die inhärente Dämpfung immer ausgeprägter als für andere Asynchronmotoren. Die Dämpfungs- oder Bremsmoment erzeugt wird, wenn durch einen rotierenden Widerstandsscheibe oder Tasse fließt ein konstanter Strom.
Abgesehen von dieser inhärenten Brems können Dämpfer auch Servomotoren angewendet werden, um ihre Drehung weiter zu stabilisieren. Sie Energie absorbieren, und die Leistung und das Drehmoment des Motors wird dadurch reduziert. Der optimale Betrieb von Servomotoren erfordert sowohl eine schnelle Reaktion auf den Teil des Rotors, um Änderungen in der variablen oder Regelphase und eine stabile Reaktion, die frei von Schwingungen ist, und ein Rastschwingen. Die rasche Reaktion durch Verwenden geringer Trägheit Rotoren, wie Drag-Tassen oder Gußlegierung Eichhörnchenkäfig sichergestellt ist und das Überschwingen und Schwingungen auf ein Minimum durch eine Dämpfung oder ein Bremsmoment, das bei steigender Motordrehzahl erhöht reduziert. Typischerweise wird in einem viskosen gedämpfte Servomotor ist der Dämpfer ein Drag-cup Generator montiert starr auf der Welle des Rotors des Motors, und der Generator Drag-cup dreht gegen Statorfeld eines statischen Permanentmagnetfeld. Der Generator entwickelt sich eine verzögernde Drehmoment direkt proportional zur Drehzahl und die durch den Dämpfer absorbierte Energie ist proportional zur Geschwindigkeit im Quadrat. Die Dämpfung eingestellt werden kann und, wie es zu, die gleiche Menge an Eingangsleistung ermöglicht niedrigere Drehmoment und Motordrehzahlen. Inertial gedämpfte Servomotoren unterscheiden sich von viskosen gedämpft Motoren, dass der Permanentmagnet Stator des Drag-cup Generator in einem eigenen Lager eingebaut, entweder in der Motorwelle oder auf einer separaten Welle ausgerichtet und bildet eine hoch Trägheitsrad.
Das bedeutet, dass, während der Motorrotor immer erfährt eine viskose Dämpfung in viskosen gedämpfte Servomotoren, in Trägheitsgedämpfte Servomotoren der Ziehen Tasse Motorrotor nur erlebt eine viskose Dämpfung, während die Beschleunigung der Schwungscheibe, mit dem Dämpfungsdrehmoment immer gegen jede Änderung Rotordrehzahl. Sobald sich das Schwungrad sich synchron mit dem Rotor, alle Dämpfungs aufhört. Man beachte, daß dies eine viskose Dämpfung aus wird über die Kupplung der Drag-cup Generatorrotors, fest mit dem Motorrotor angebracht seien, um die PM-Schwungrad, so daß ihre relative Bewegung erzeugt das viskose Drehmoment proportional der Relativgeschwindigkeit. Die Verwendung von Drag-Becherhülse Rotoren in Trägheit angefeuchteten Servomotoren wurde im Wesentlichen durch Kurzschlussläufer ersetzt, wenn dieser wurde als Gusslegierung Rotoren produziert. Seit Trägheit angefeuchteten Motoren können in offenen und geschlossenen Regelkreis Servoanwendungen verwendet werden, und Gegenwart eine bessere Stabilität - auch in Gegenwart von Nichtlinearitäten - und höhere Geschwindigkeit als andere Merkmale Asynchronmotoren tun (Diamond, A (1965) "Trägheit gedämpft Servo Motoren, Leistungsanalyse ", Elektrotechnik,. 7: 28-32), haben sie in der Antenne-Tracking-Systeme, stabile Trägheitsführung Plattformen, analog-Digital-Wandler, Drehzahlmesser und Drehmoment Tabellen eingesetzt.
Der typische Betrieb einer inertial angefeuchteten Servomotors ist wie folgt: mit der Referenzphase voll erregt, der Motorrotor -fixedly dem Generator-Rotor, sowie dem Schwungrad verbunden - unbeweglich bleiben; sobald die Stromversorgung ist mit der Steuerphase aufgebracht, sofort reagiert der Motorrotor jedoch das Schwungrad in Ruhe bleibt. Da jedoch die Drag-cup-Generator 62 wird gezwungen, durch den permanenten Magnetfeld des Schwungrades bewegen, ein Schleppmoment, das nach unten proportional verlangsamt die beigefügten Motorrotors auf die Beschleunigung, die es auf das Schwungrad, die sie nun in Bewegung setzt verleiht schafft sie, wodurch die viskose Dämpfer. Da das Schwungrad beschleunigt wird die relative Geschwindigkeit des Motors in bezug auf die Schwungscheibe sowie dem Dämpfungsdrehmoment zu verringern, bis der Motor und der Schwungmasse synchron drehen und kein Bremsmoment ausgeübt wird - an diesem Punkt der Widerstand auf die Motorbecher ausgeübten der Generator Tasse vernachlässigbar.
Die KS-9303 Motor ein Trägheits gedämpft Servomotor ist jedoch mit Bezug auf andere inertial angefeuchteten Motoren unterscheiden, daß sie (1) verwendet einen Drag-Becherhülse Motorrotors aus Aluminium, sehr ähnlich wie die des KS-8624, aber mit leicht veränderten Abmessungen und mit einem Wellenende, das Schleppschale Kupfergeneratorrotors, und (2) das sich bewegende Schwungrad Struktur wurde auf einem separaten, festen Welle gelagert ist, wie bereits unter Bezugnahme auf Fig.18 beschrieben. Nun, im Prinzip, auch Anwendung minimaler Dämpfung abnimmt Motorwirkungsgrad, was zu einer verminderten Drehmoment und Drehzahl. Egal, ob die Trägheitsgedämpfte Motor eine Drag-Schalenstern, eine Hülse Rotor oder eine Kurzschlussläufer, erhöht die Dämpfung der Rotorschlupf. Laithwaite hält Drag-cup-Motoren als "dynamisch schlechter als ihre Gegenstücke Käfig" (Laithwaite, ER (1957) "Induktionsmaschinen für besondere Zwecke", London, England, p. 323). Wenn wir nun eine viskose Dämpfung und Verzögerungsmoment hinzuzufügen, sollten wir nicht in der Lage, viel mehr als ein Wirkungsgrad 55% in den besten Bedingungen zu erhalten. Andererseits werden die beschriebenen Trägheitsdämpfungsanordnung nur abstrakt oder Versorgungsenergie, wenn der Rotor des Motors beschleunigt oder verzögert relativ zu dem Schwungrad.
Diese Drag-cup-Motoren, ob Trägheit gedämpft oder nicht, entwickeln ein konstantes Drehmoment mit konstanter Drehzahl für einen bestimmten Netzfrequenz und eine geeignete Phasenverschiebung Kapazität. Für jede Frequenz die Motoren zu antworten, gibt es eine optimale Resonanzspaltphasen -Kapazität, aber auch andere Werte in der Nähe noch betriebs geeignet und für jeden Wert der Kapazität, gibt es eine optimale Frequenz, auf die die Motoren reagieren. Zum Beispiel kann die KS-8624 Motor reagiert am besten bei 450 Hz, wenn eine 1 Mikrofarad Kapazität verwendet wird, reagiert am besten bei 250 Hz, wenn eine Kapazität von 10 uF verwendet wird, und reagiert am besten bei 60 Hz, wenn eine Kapazität von 100 uF verwendet. Mit erhöhter Kapazität wird die Resonanz CW Frequenz des Motors zu niedrigeren Werten verschoben wird. Halten wir die Kapazität auf einem Wert (beispielsweise 10 Mikrofarad), geeignet für die Prüfung der Frequenzgang bei einer festen Spannung von 12 VAC, das beobachtete Ergebnis sowohl für das KS-8624 und KS-9303 Motoren zeigen eine Verteilung von Antworten des Motordrehgeschwindigkeits dass eine identische Peak bei 250 Hz für beide Motoren, mit der Reaktion abnimmt, um problemlos auf beiden Seiten der Spitzen Null.
Diese Ergebnisse zeigen, dass, wenn sie als eine Spaltphasenmotors geschaltet, variiert die Motordrehgeschwindigkeit nicht in Abhängigkeit von Spannung oder Strom, aber als Funktion der Frequenz, wenn der Phasenteiler-Kapazität wird in einem geeigneten Bereich festgelegt ist, wobei ein optimale Frequenzmodus für jeden Wert von geeigneten Kapazität, mit geringeren Kapazitätswerten begünstigende höhere Frequenzmoden. Für eine gegebene Frequenz und Kapazität bleibt die Motordrehgeschwindigkeit im wesentlichen konstant und unabhängig von Spannungs- und Stromeingang und damit auf einem Plateau. Drehmoment in der gleichen Schaltungsanordnung folgt exakt demselben Muster wie Rotationsgeschwindigkeit, in Abhängigkeit von der Eingangsfrequenz auf einem festen Potential. Drehmoment ist linear proportional zur Drehzahl in dieser Motoren, wenn sie Spaltphasen verdrahtet, und die Drehzahl linear proportional zur CW-Frequenz, was sie ideal für Experimente und Bestimmung der Ausgangsleistung Berechnungen macht. Da darüber hinaus diese Schleppmaschinen, der Schlupf selbst bestimmt die Rotorströme und diese anfällig Abstimmung derart, daß ihre Verzögerung und die relative Position in dem Feld können Resonanzmoden zum Variieren CW Frequenz und Kapazität zu finden sind.
In der Schaltung von Fig.17 bei der Verwendung des KS 9303 Motors die Trägheitsdämpfung der Schwungradkupplung verzögert die Motorrotorströme ausreichend, damit sie Drehmoment aufbauen, wobei der gesamte Motorbaugruppe der bevorzugten Enke für die gesamte Energie dien Massenfrei und Masse-gebundenen, von der empfangenden Spulenschaltung mit einem Ziehvorgang durch den Motor auf der Leiterfest erfasst und eine zufriedenstellende Absorption durch einen Trägheitsdämpfer der kombinierten, synchronisiert gedämpft Wellenimpulse bei einer niedrigen diejenigen auftretenden Frequenz als Ergebnis des Brennens des PAGD Reaktor, und diejenigen mit einer höheren lagerten Frequenz im Senderschaltung und abgeholt von der Aufnahmeplatte und Spulen -sourced auftritt. Die Aktion jedes DW Impulsfolge erzeugt selbst zwei verschiedene Ereignisse: die Gleichstrom-wie Auto-Elektronik-ähnliche Diskontinuität, die den Motor in Bewegung setzt und leitet die Rotorströme und die Wechselstrom-like gedämpft Wellenzuges, der die Übereinstimmung dieser Rotoren unterstützt. Die Konzentration der Strom benötigt, um Kick-Start des Motors wird durch die DW Impulse des PAGD Reaktors vorgesehen, während, sobald der Motor in Bewegung ist, und insbesondere, wenn es durch das Schwungrad, die kumulative Wirkung der höheren Frequenz DW stabilisiert Impulse macht sich durch eine Beschleunigung des Rotors auf eine optimale Drehgeschwindigkeit gefühlt.
Für die nächste Reihe von Tests verwendet man das Prinzipschaltbild des in 19 gezeigten Motors verbessert. Die Übergabestation ist die typische Tesla-Sender mit einer Linie ernährt, 60 Hz Vibrators Bühne. Am Line-Eingang an die erste Stufe, legen wir einen kalibrierten AC Wattmeter (Weston Modell 432), und ein Beckman 330B rms Amperemeter in Reihe mit dem heißen Blei, setzen wir den Vibrator Bühne für 41 Klicks raub zwischen 28.5W und 35W, je nach den Umständen, die noch beschrieben werden. Dieser Verbrauch wurde durch Antreiben der Spule von einem Umrichter gespeist von einem 12-Volt-Batterie bestätigt. Der Wechselrichter verbraucht 2,16 Watt und ist mit 90% Wirkungsgrad. Der Gesamtverbrauch von der Batterie bei 42 Watt (12 V bei 3,5 A); sobald die 2,16 Watt abgezogen und die Effizienz zu berücksichtigen, so erhalten wir die gleiche 36W (Vibrator Bühne bei max., dh 47 Klicks, die in diesem Experiment). Die T / R-Abstand auf 75 mm eingestellt, und 2 Quadratmeter großen Platten verwendet werden. Sende- und Empfangsspulen so abgestimmt sind, und so sind die Plattenkapazitäten zu 250 kHz, die auch die Kapazitäten der Funktion Y-Schaltung an dem Ausgang der Empfangsspule verbunden ist.
Die gleichgerichtete Spannung und Strom vom Sender sekundäre und vom Sender Platte erzeugt wurde, mit einer Spule abgestimmten Wellenteiler (Funktion Y-Schaltung), indem Sie sie mit unterschiedlichen Widerstandswerten ermittelt. Die Ergebnisse sind ein Maß für die Masse gebundenen elektrischen Leistung direkt von der Sendevorrichtung. Das gleiche Verfahren wurde eingesetzt, um festzustellen, die Spannung, Strom und Leistung der Massen gebundenen Ladungen, die in der Aufnahmeplatte und der Spulenstromkreis. Die Ergebnisse sind in Tabelle 8 unten gezeigt:

Die Ergebnisse
zeigen, dass die höchsten Massegebundenes Trieb durch die sekundäre Sendeschaltung
zusammengebaut wird 7 Watt nicht überschreitet - und dies ist direkt von der
sekundären 26 ausgegeben, wenn die
Last 50 Megohm oder vom Sender Platte bei einer Belastung von 1 Megohm. Die
elektrische Masse Gebundenes Trieb durch die Empfangsschaltung (
Fortsetzung der Beschreibung der Schaltung der Fig.19, eine 128 cm2 Plattenbereich ist 6 cm Abstand PAGD Reaktor verwendet wird, verbunden ist, wie in unserem Stand der Technik zu einer Hochvakuum-Drehkolbenpumpe (Correa, P & Correa A beschrieben (1995 ) "Energieumwandlungssystem", US-Patent Nr. 5.449.989). Druckmessungen wurden mit einem Thermoelement-Messgerät während der Betriebsläufen erhalten. Die KS-9303 Motoren zu prüfenden werden dann dem PAGD Reaktor in üblicher kapazitiv gekoppelten, im Stand der Technik (Correa, P & Correa, A (1995) "Elektro Transduktion Plasmaimpulse", US-Patent Inverter Weise verbunden. Kein 5,416.391). Deren Drehzahl wird durch eine stroboskopische Tacho erfaßt und einem Mac Performa 6400 gespeist Ausführen eines Motoralgorithmusprogramm der Berechnung der Leistung. Motor Messungen wurden bei 5 Minuten in jedem Durchlauf für den unbelasteten Motoren für die Trägheit angefeuchteten Motoren hergestellt, und 10 Minuten.
Alle Versuche wurden in der gleichen Arbeitssitzung durchgeführt. Die experimentelle Bestimmung der Dauerdrehausgangsleistung in Abhängigkeit von der Reaktor Pulsfrequenz bestätigt, dass die verbesserte Schaltung entwickelt Maximaldreh Eroberung der Massen-freie Energie in der Empfängerschaltung zu den niedrigsten Preise der Pulsation, wie wir vorher gefunden das Umwandlungssystem des US-Patents. No. 5.449.989. Weiterhin zeigten die Daten, dass auch Motoren des Typs KS-8624 in der Lage, Leistung mechanisch über der Masse-gebundenen Leistungsabgabe durch den Sender (7W) oder erfasst durch den Empfänger (5 bis max. 7 W), nachdem die PAGD Rate sinkt auf 1,5 PPS. Eine solche Anomalie kann nur vom System erläutert werden, die sich in der Lage der Erfassung der massefreie Energieflusses in der Empfängerschaltung, die wir kennen bereits von der Sendeschaltung ausgegeben zu beginnen. Aber das überschüssige mechanische Energie ist immer noch weniger als die Eingangsleistung in den Sender und eindeutig so. Es stellt ein Leistungsgewinn in Bezug auf die sekundären, aber einen Verlust in Bezug auf die primäre. Die volle Breite der Eroberung des Massenfreien elektrischen Energiefluss, die in der Empfängerschaltung wird nicht gesehen, bis die Motoren resonant geladen, weil sie durch Trägheit gedämpft.
Die KS-9303-Motoren, einmal Trägheit gedämpft und somit geladen, in der Lage, genügend Energie aus dem Energiefeld Massenfrei erholen, um eine mechanische Leistung, die über die Massengebundenen Macht des Sekundär zu entwickeln, nicht nur stark, sondern auch deutlich über der Masse gebundenen Eingangsleistung des Vibrators Stufe und der primären, bei 28 bis 35W. Sobald die Pulsrate erreicht den gleichen 1,5 PPS Marker wird mechanische Leistung, die über die Masse-gebundenen elektrische Eingangsleistung zu der Primär evident Spitze bei annähernd dreimal so Eingang. In der Tat war die höchste Ausgangs erfasst auch mit der niedrigsten in den Sender eingegeben Schaltung erhalten wird, die höchste genauen Koeffizienten in diesem Versuch als 100.8W / 28W = 3,6 beobachtet. Weiterhin in Bezug auf die Sekundärmasse gebundenen Ausgang stellt die gleichen mechanischen Drehausgang einen viel größeren Overunity Leistungskoeffizient in der Größenordnung von 14,4 mal größer. Dies ist zumindest teilweise das Ergebnis von dem Empfänger und Motor Erfassung des Massenfreien Elektroenergieabgabe durch den Sender, und teilweise eine Folge der Massen freie Energie vom PAGD Regime im PAGD Reaktor eingepflanzt werden.
Die Überprüfung der mechanischen Leistung Ergebnisse als eine Funktion der zunehmenden Vakuums im PAGD Reaktors und bei verschiedenen Ausgangsleistungspegeln, jedes Motorleistung unterhalb des 5-7W Grenze des traditionellen Massengebundenen Ausgangsleistung der Sekundär stellt eine Ausgabe Verlust mechanischer Energie mit sowohl hinsichtlich des Massen gebundenen sekundären Ausgang und der Masse-gebundene primäre Eingabe. Alle Ergebnisse für Drücke bis auf 0,03 Torr fallen in diese Kategorie, und somit eine sehr ineffizient Kopplung an die PAGD Regimes. Jede Motorleistung von 7W bis 28-35W einen Verlust in Bezug auf die elektrische Leistungsaufnahme der Sendeanlage, aber einen Nettogewinn von Macht in Bezug auf die Massen gebundenen sekundären Ausgangsleistung. Keiner der nicht inertial angefeuchteten Motoren getestet konnten außerhalb dieses Bereichs unter den Testbedingungen durchzuführen. Mit effizienter primären zum sekundären Kupplungen in der Sendestation jedoch eine in vorteilhafter Weise könnten diese Motoren nur einen Teil der Massenfreie Strom des sekundären oder sie in geschlossenen Behältern zu betreiben, ohne herkömmliche externe elektrische Verbindungen zu extrahieren.
Um in ausreichendem Umfang zur Wiederherstellung von Massen freie Energie zu erreichen, muss man die lagert DW Impulse zu dämpfen. Daher wurden alle Ergebnisse zeigen Leistungen über 35W unter Verwendung der Trägheit angefeuchteten KS-9303 Motoren und einem Nettooverunity Leistungsverstärkung sowohl über den Leistungseingang zu dem primären und dem Massengebundene Leistung von der sekundären oder der Masse -gebundenen Leistung durch den Empfängerschaltkreis emuliert. Dies geschieht, wenn die PAGD Pulsfrequenz sinkt auf 2 PPS, mit der Drehausgangsleistung steil ansteigt, wenn die Rate sinkt auf 1 PPS.
Eine der interessanten Eigenschaften des Motorschaltung wir vorgeschlagen haben, ist, dass es mit gepulsten Plasmen in beiden TRD und AGD Regionen, die am wenigsten effiziente Reaktion im NGD Bereich nahe der Paschen minimalen vorkommenden arbeiten. Man könnte meinen, dass die Spannung Depression würde erhöht, um die Motoren versorgt Stromstärke erlauben, aber in Wirklichkeit, die nicht eingehalten, mit dem Blinken der NGD was erratische Schwankungen und geringen Stromwerten. Im Einklang mit der Vorstellung, dass die TRD Plasma ist hauptsächlich aus nacheilenden positiven Ionen zusammengesetzt, während die PAGD Plasma zumeist ein Elektronenplasma, der beobachtete Drehrichtung der Motoren ist entgegengesetzt in der TRD-Region zu der des Bereichs AGD. Die Region NGD markiert damit den Tiefstand, wo die Geschwindigkeitsvektoren ihre Richtung ändern. In der zweiten oder PAGD Region, ist Motorbetrieb sehr ruhig, im Gegensatz zu, was in der Region TRD beobachtet.
Bestandteil der Abstimmung der Schaltkreiskomponenten ist die Auswahl der zu koppeln beschäftigt die PAGD Reaktor in den Motorkreis optimale Kapazitäten und teilen Sie die Phase der Hilfswicklung des Motors zu füttern. Wir haben mit Kapazitäten im Bereich von 0,5 bis 100 Mikrofarad experimentiert, und fanden heraus, dass die besten Ergebnisse (für die spezielle Schaltung in Frage - darunter auch die Merkmale der Übertragung), waren so, daß der optimale Wert des PAGD Kopplungskapazität lag in der Nähe von 4 Mikrofarad, und die phasenteil Kapazität, in der Nähe von 1 bis 4 Mikrofarad, je nach Wetterbedingungen. Bei schönem Wetter Tagen können niedrigere Kapazitätswerte verwendet werden, während in Schlechtwettertage höhere Kapazitäten benötigt werden. Zur besseren Vergleichbarkeit in für die Notwendigkeit einer Abstimmung der Schaltung durch den Einsatz optimaler Kapazitäten in diesen beiden Kupplungen (Reaktor, um Motor und Motorphasenkopplung) beschäftigten wir die gleichen Kapazitäten in beiden Kreis Standorten.
Ein Vergleich der Tests mit 1 und 4 Mikrofarad Werte zeigt die Differenz durch eine Änderung dieser Kapazitäten von ihrem optimalen Wert verursacht: in allen Entladungsbereichen der Druckbereich, der untersucht wurde, die vier Motoren getestet, mit größerer Motor betrieben wird beschleunigt, wenn die Kapazitäten festgelegt sind bis 4 Mikrofarad anstatt 1 Mikrofarad. Je weniger effiziente Leistung mit 1 Mikrofarad Kapazität erhalten passt die inverse Korrelation der Pulsleistung mit zunehmender Pulsfrequenz, wie wir für die PAGD Regime gefunden zu haben. Dies wird durch einen Vergleich der Drehzahl gegenüber Pulsfrequenz deutlich gemacht, dass die beiden Kapazitätswerte in Betracht gezogen. Sie zeigen die mit der niedrigeren Kapazitäts beobachtete höhere Pulsraten, die mit den niedrigeren Motordrehzahlen zu korrelieren und zu geringeren Wirkungsgrad des Motors Antwort. Die Ergebnisse zeigen, dass ebenso niedrige Kapazitätswerte die Impulsfrequenz, aber wenn dieser Anstieg aus der Melodie mit dem Rest der Schaltungswerte, kommt es zu Leistungsabfall, weil es erlegt eine Rate, die nicht optimal ist.
Wir haben experimentell bestimmt, daß die Effizienz des Systems wird von den äußeren Witterungsbedingungen beeinflußt, wobei höhere Effizienz auf einem feinen hellen Tag als bei schlechten Wetterbedingungen, auch wenn die Vorrichtung nicht auf solche Bedingungen ausgesetzt vermerkt. Dies kann eine Verringerung unter schlechten Wetterbedingungen latenter Massen freie Energie, die durch das System aufgenommen werden können reflektieren.
Die beobachtete hohe Wirksamkeit der Schaltungen einschließlich inertial angefeuchteten Motoren anzeigt, dass das Phänomen nicht auf eine bloße optimale Erfassung der Gleichstrom-like Impulsen durch den Reaktor, was im wesentlichen eine Wechselstrommotor-Schaltung erzeugten reduzieren. Tatsächlich setzt der gepulsten Plasmaentladung ein Frontend, Gleichstrom artigen Impuls oder Diskontinuität, aber dies wird durch eine Wechselstrom-like gedämpft Welle einer charakteristischen Frequenz folgen (mit einer Halbperiode Periodizität identisch mit der von dem Front-End Puls), dem das Motorstromkreis reagiert auch. Darüber hinaus ist die elektrische Masse freie Strahlung von der Sendeschaltung selbst induziert, in der Empfangsantenne, die Spule und die Schaltung, und in den Reaktor Entladung selbst, der Zug von feineren gedämpft Wellenimpulsen verantwortlich nach Umwandlung durch den Wellenteiler, für die Massengebundenen gleichgerichteten Strom, die eingesetzt wird, um den Plasmareaktor zu beginnen aufzuladen. Die als Trigger der Plasmaentladungen in den Reaktor werden die DW Impulse, die in der Empfängerschaltung, so dass die beiden verschiedenen Leitungen DW Impulse in der Empfängerschaltung (zum Beispiel 120 PPS für die Impulse und 154 kHz für die Wellen) und aus dem Reaktor, durch interpolierte Koinzidenzen synchronisiert, da deren Puls- und Wellenfrequenzen unterschiedlich sind. Idealerweise sind diese zwei übereinander DW Frequenzen Oberschwingungen oder identisch gemacht. Der Empfänger Phase beinhaltet Erfassung des vom Sender empfangenen Massenfreie elektrische Energie, Doppel die Masse gebundenen Strom in der Empfangsspule und Injektion von fühlbarer und latenter Wärmeenergie in der T / R-Lücke Hohlraum, der das emulierte Massen erweitert gebundenen Strom.
Der
Massenstrom gebunden eingesetzt wird, um die Wellenteiler Kapazitätsbrücke und
damit die Reaktor aufzuladen. Im Gegenzug werden die Plasmaimpulse von dem
Reaktor mit den DW Impulse von der Empfängerspule überlagert und zusammen
werden sie in die Spaltphasenmotorantrieb gekoppelt ist. Die erste
Empfangsstufe beschäftigt daher die Gesamtheit der in der T / R-Spalthohlraum
eingefangene Energie - Masse freie elektrische Energie übermittelt durch die T Platte, latente und sensible an der
Oberfläche der
Im Wesentlichen werden die DW Impulse, die letztlich im Sender bezogen werden - und erhielt unipolar durch das T / R-Abstand - über ausreichende Gleichstrom-like Potential (sowie alle anderen erforderlichen physikalischen Eigenschaften, wie zB Frequenz) direkt mit dem Motorreaktion beitragen sobald der Motor Geschwindigkeit erlangt hat erhebliche (da sie nicht über die aktuelle, um sie in Bewegung zu setzen, einer der Beiträge aus dem Plasma Pulser). Dies ist der Fall, wenn der Motor selbst ist geeignet zur Absorption beider Gleichstrom artigen Impulse und Wechselstrom artigen gedämpft Wellen, die mit Motoren des Typs in Fig.18, da die Trägheit des Schwungrades gezeigt der Fall überwunden genauer ist durch gleichpoligen Absorption der Schwingungen gedämpft gleichzeitig in der Motorschlepp-Schalenstern und im Generator Drag-Schalenstern.
Wir testeten auch diese Trägheit angefeuchteten Motoren im herkömmlichen Gleichstrom-Netzteil-Schaltung angetrieben PAGD wir in unseren früheren Patenten gelehrt haben, das heißt, Schaltungen mit einem offenen HV Gleichstrom-Stromquelle, und somit in Ermangelung einer Funktion Y-Schaltung oder Sendeschaltung. Hier dann können nur die DW Impulse durch die PAGD Reaktor erzeugt für die motorische Reaktion Rechnung zu tragen. Das eingesetzte Rohr (A31) hatte eine Fläche von 256 cm2 und einem Spaltabstand von 4 cm. Eingesetzten Koppelkapazitäten waren 4 Mikrofarad für den Wechselrichter-Kupplung und 1 Mikrofarad für den Split-Phasen-Motorkupplung. Die Gleichstromversorgung von bis zu 1 Ampere Strom zwischen 150 und 1.000 V Gleichstrom geliefert, und der Ballastwiderstand auf 215 Ohm eingestellt. Dabei bestimmt, die grundlegenden physikalischen Eigenschaften des Verhaltens des Reaktors in der Schaltung unter Berücksichtigung führten wir unser Experiment in der Region PAGD. Wir haben uns für einen Druck von 0,6 Torr, direkt an der Paschen Mindest, wie wir sollen von der unteren Haltespannung, die es sich leisten können profitierens.
Das Experiment bestand im Wesentlichen aus der Erhöhung der Haltespannung an diesem festen Druck in der PAGD Regelung und Messung der verschiedenen physikalischen Parameter der Schaltung und motorische Reaktion, um schließlich festzustellen, die Differenz zwischen dem elektrischen Eingangsgleichstrom und dem Ausgang mechanischer Rotationsenergie. Zunächst untersucht, wie die Motordrehzahl Antwort als eine Funktion der Haltespannung (Vs) variiert: Die Ergebnisse zeigen die Bedeutung der Ausgangs nahe der Paschen Minimum in der Druckwaage, da die KS-9303 Motoren erreichen Plateau Antwort (bei 17.000 rpm), wenn der Reaktor-Ausgangsspannung nähert 450V. Jede weitere Erhöhung des Potentials wird einfach verschwendet. Ebenso kann die gleiche passiert, wenn wir gemessene Motordrehzahl als eine Funktion des zunehmenden Spitzengleichstrom Strom, wobei Plateau Reaktion bei 0,1 A Gleichstrom erreicht. Wiederum wird eine weitere Zunahme des Stroms verschwendet. Im wesentlichen dann der optimale Leistungseingang zu dem Reaktor, wenn der Ausgang des letzteren ist mit dem Motor gekoppelt ist, ist etwa 45 Watt. Dies ist eine typische Ausgaben im Fahren eines PAGD Reaktor. Was die Pulsfrequenz wir eine motorische Reaktion, die Frequenz, die proportional im Niederfrequenzbereich liegt zwischen 10 und 40 PPS (alle Pulsfrequenzen jetzt ausschließlich siehe PAGDs pro Sekunde), aber noch einmal zu finden, sobald Raten von> 40 PPS erreicht werden, die Reaktion des Motors erreicht auch ein Plateau.
Die beobachtete Zunahme in der Geschwindigkeit von 40 bis 60 PPS übersetzt nur in einer Steigerung von 1.000 RPM von 16.000 bis 17.000 RPM. So können wir die optimale PAGD Rate bei ca. 40 PPS zu platzieren. Der Gleichstrom die elektrische Eingangsleistung, um den Reaktor zu fahren PAGD nächstes wurde im Vergleich zu der Drehabtriebsleistung von der trägheits belasteten Motors, die wiederum durch den Reaktor gefahren. Dieser Vergleich wurde zunächst in Bezug auf die PAGD Kursen. Die Motorreaktion weit über die herkömmliche Eingangsleistung, was anzeigt, dass das gesamte System kann auf Resonanz abgestimmt, dass eine optimale Leistungserfassung innerhalb des Reaktors stattfindet, der kritische Grenzrate liegen bei etwa 60 PPS, wenn die Motorantwort ist fest innerhalb der Impuls werden Antwort Plateau. An dieser Stelle ist die Break-Even-Effizienz für die Messraten von Energiefluss im Laufe der Zeit zu erreichen 700% (Overunity Koeffizienten von 7), in Übereinstimmung mit den Beobachtungen und der Werte, die wir in der PAGD Umwandlungssystem gemacht haben. In der proportionalen Teil der Kurve, bevor die Hochebene erreicht wird, noch größere Raten von Break-Even-Effizienz - bis> 1.000% registriert.
Diese Ergebnisse stellen die erste Mal, dass wir in der Lage, das Vorhandensein einer Ausgangsenergie von mehr als ausgeglichenes über herkömmlichen Massengebundenen Energieeintrag im PAGD Wechselrichtersystem zu bestätigen, und die Ergebnisse sind vergleichbar, was wir beobachtet haben, und die zuvor für gemeldet die PAGD Konvertersystem. Bei Impulsraten von mehr als 60 PPS eine höhere Eingangsleistung führt zu einer verringerten Effizienz, auch in einer deutlichen Erwärmung des Reaktors und des Motors umgerechnet. Und das ist umso bemerkenswerter, als Versuche, die wir mit induktiven Abstimmung PAGD Reaktoren oder Einsatz PAGD Reaktoren als Ersatz für den Vorwahlen der Tesla Spulenanordnungen und noch in jüngster Zeit mit den PAGD Inverterschaltung Antriebsmotoren durchgeführt wurde, haben alle gezeigt, daß es möglich ist, diese Reaktoren mit minimalen Spiegeln und Heizung betrieben, Konservierungs wesentlichen die Kaltkathoden-Bedingungen und noch Fokussieren der Plasmasäule, so dass die Abscheidung auf der Isolator vernachlässigbar. Es scheint, daß über einer bestimmten Schwelle des optimalen Wirkungsgrad, überschüssige Eingangsenergie wird nur thermisch sowohl durch den Reaktor und den Motoren abgeführt.
Es sollte verstanden werden, dass die oben beschriebenen Ausführungsformen lediglich beispielhaft für unsere Erfindung und sind, mit Ausnahme der Ausführungsformen der Figuren werden. Fig.16 bis Fig.19 in erster Linie entwickelt, um Aspekte der Basis der Erfindung zu verifizieren. Es sollte auch verstanden werden, dass in jeder dieser Ausführungsformen kann der Sendeteil verzichtet werden, wenn ein externes oder natürliche Quelle von Tesla Wellen vorhanden ist, vorausgesetzt, dass der Empfänger an die massefreie Strahlungsmodus von der Quelle eingestellt werden. Zum Beispiel, wenn die Sonneneinstrahlung zur Verfügung, in dem die Masse freien Komponente nicht mit der Erdatmosphäre (in Raumfahrtanwendungen als) interagiert, der Empfänger ist mit der Spannungswelle der massefreie Strahlung der Sonne stammen, beispielsweise abgestimmt unter Verwendung einer Tesla-Spule in dem Empfänger ausgebildet, um eine geeignete Spannungswelle nahe dem 51,1 kV Merkmal solcher Strahlung aufweisen.
US Patent 5.449.989 12. September 1995 Erfinder: Correa, Paulo and
Alexandra
ENERGIEUMWANDLUNGSSYSTEM
Dieses Patent zeigt ein Verfahren zur Extraktion von Umweltenergie für die praktische Verwendung. In der umfangreichen Versuchsreihen, ein Eingang 58 Watt erzeugt eine Leistung von 400 Watt (COP = 6,9). Dieses Dokument ist eine sehr leicht umformuliert Kopie des Originals.
ZUSAMMENFASSUNG
Energieumwandlungseinrichtung einen Entladungsröhre, die in einem gepulsten abnormale Glimmentladung Regime im Doppelport -Kreislauf betrieben wird. Ein an einen Eingangsanschluß angeschlossen Gleichspannungsquelle liefert elektrische Energie, um Sendeimpulse zu initiieren, und eine Stromsenke in Form von einem elektrischen Energiespeicher bzw. Verwertungseinrichtung an den Ausgangsanschluss angeschlossen erfasst zumindest einen wesentlichen Anteil der Energie durch den Einsturz der frei Sendeimpulse.
3205162 Sep, 1965 MacLean.
3471316 Oct, 1969 Manuel.
3705329 Dec, 1972 Vogeli.
3801202 Apr, 1974 Breaux.
3864640 Feb, 1975 Bennett.
3878429 Apr, 1975 Iwata.
4009416 Feb, 1977 Lowther.
4128788 Dec, 1978 Lowther.
4194239 Mar, 1980 Jayaram et al.
4443739 Apr, 1984 Woldring.
4489269 Dec, 1984 Edling et al.
4527044 Jul, 1985 Bruel et al.
4772816 Sep, 1988 Spence.
4896076 Jan, 1990 Hunter et al.
5126638 Jun, 1992 Dethlefsen.
Weitere Referenzen:
Tanberg, R. "On the Cathode of an Arc Drawn in Vacuum", (1930), Phys. Rev., 35:1080.
Kobel, E. "Pressure & High Vapour Jets at the Cathodes of a Mercury Vacuum Arc", (1930), Phys. Rev., 36:1636.
Aspden, H. (1969) "The Law of Electrodynamics", J. Franklin Inst., 287:179.
Aspden, H. (1983) "Planar Boundaries of the Space-Time Lattice" Lettere Al Nuovo Cimento, vol. 38, No. 7, pp. 243-246.
Aspden, H. (1980) "Physics Unified", Sabberton Publications, pp. 14-17, 42-45, 88-89, 190-193.
Pappas, P. T. (1983) "The Original Ampere Force and Bio-Savart & Lorentz Forces", Il Nuovo Cimento, 76B:189.
Graham, G. M. & Lahoz, D. G. (1980) "Observation of Static Electromagnetic Angular Momentum in Vacuo", Nature, vol. 285, pp. 154 & 155.
Sethlan, J. D. et al., "Anomalous Electron-Ion Energy Transfer in a Relativistic-Electron-Beam-Plasma" Phys. Rev. Letters, vol. 40, No. 7, pp. 451-454 (1978).
Verweis auf verwandte Anmeldungen
Diese Anmeldung ist eine Continuation-in-part der US-Anmeldung Ser. 07 / 922.863, angemeldet 31. Juli 1992 (aufgegeben), und ist auch eine Continuation-in-part der US-Patentanmeldung Ser. Nummer 07 / 961.531, eingereicht 15. Oktober 1992, jetzt US-Patent. No. 5.416.391.
HINTERGRUND DER ERFINDUNG
1. Gebiet der Erfindung:
Diese Erfindung betrifft Energieumwandlungsschaltungen unter Verwendung von Entladungsröhren, die in der gepulsten abnormale Glimmentladung (PAGD) Regimes.
2. Überprüfung der Technologie:
Solche Entladungsröhren und Schaltungen, die sie in unserer ebenfalls anhängigen US-Patentanmeldung Ser. Nr. 07 / 922.863 und 07 / 961.531. Die erste dieser Anmeldungen offenbart Entladungsrohrkonstruktionen besonders für PAGD Betrieb ist und der zweite offenbart bestimmte praktische Anwendungen solcher Rohre, insbesondere im Elektromotor-Steuerschaltungen. Die Überprüfung der in diesen Anwendungen enthalten Kunst ist hier Bezug genommen wird, so ist ihre Verbreitung und Zeichnungen.
Es ist bekannt, dass es mit den anomalen kathodischen Emissionen für die Vakuumlichtbogenentladungen, den Ursprung und die Erklärung davon waren Gegenstand intensiver Diskussion in der wissenschaftlichen Literatur, wobei zuständig verbundenen Kathodenreaktionskräfte, wie es ist, um die laufende Diskussion über die jeweiligen Vorteile der Gesetze der Elektro als abwechslungsreich von Ampere, Biot-Savart und Lorentz formuliert. Beispiele für Literatur zu diesem Thema werden später in dieser Anmeldung Bezug genommen wird.
ZUSAMMENFASSUNG DER ERFINDUNG
Die besonderen Bedingungen, die in einer Entladungsröhre im PAGD Regime betrieben, bei dem ein Plasma Ausbruch vom Kathoden selbstbegrenzend ist und bricht vor Beendigung eines Plasmakanal auf der Anodensetzen verursacht transiente Bedingungen, die die Nutzung der anomalen Kathode begünstigt Reaktionskräfte.
Wir haben gezeigt, dass Vorrichtung unter Verwendung von Entladungsröhren in einer sich selbst erhaltenden gepulsten abnormale Glimmentladung betrieben, so können in einem Doppelport -Schaltkreis ausgebildet gefunden, daß Energiezufuhr zu der verwendet wird, um eine Glimmentladung zu initiieren Pulsrohr ist durch eine Eingangsschaltung gehandhabt wesentlichen aus einem zu trennen Ausgangsschaltung, die Energie aus dem Rohr während des Kollabierens eines Impulses, liefert wertvolle Energieumwandlungsfähigkeiten.
Die Erfindung erstreckt sich auf ein Verfahren zur Energieumwandlung, umfassend einleitenden Plasmas Ausbrüche von der Kathode einer Entladungsröhre, die in einem gepulsten abnormale Glimmentladung Regime unter Verwendung von elektrischer Energie aus einer Quelle in einer ersten Schaltung verbunden ist, um die Entladungsröhre, und die Erfassung von elektrischer Energie erzeugt wird durch den Zusammenbruch solcher Ausbrüche in einem zweiten Kreislauf an der Entladungsröhre verbunden sind.
KURZE BESCHREIBUNG DER ZEICHNUNGEN
Die Erfindung wird weiter unter Bezugnahme auf die beigefügten Zeichnungen beschrieben, in denen:

Fig.1 zeigt die Änderung der angelegten Gleichstrom und Impuls Wechselstrom rms Ströme charakteristisch für eine niedrige Strom PAGD Regime in Abhängigkeit von abnehmendem Druck, für eine 128 cm2 H34 Aluminiumplatte Impulsgenerator mit einer 5,5 cm Spaltlänge und in der einzigen oder der Platte Diode betriebenen Konfiguration von Fig.11A, bei etwa 600 V Gleichstrom.

Fig.2 zeigt die Änderung der angelegten Gleichstrom und Wechselstrom-Effektivströme hoher Strom PAGD Regime, in Abhängigkeit von dem abnehmenden Druck, für eine Vorrichtung identisch zu der von Fig.1, und auf dem gleichen Potential betrieben.

Fig.3 zeigt PAGD Geschwindigkeit vs Impulsgeber Kathodentemperatur als Funktion der Zeit der kontinuierlichen PAGD Betrieb für einen Impulsgeber mit 64 cm2 Platten mit 4 cm Spaltabstand bei einer Gleichspannung von 555 (Durchschnitt) betrieben und R1 = 600 Ohm (siehe Fig.9).

Fig.4 zeigt PAGD Frequenzänderung mit der Zeit, für 18 aufeinander folgenden Abständen von einer Minute PAGD läuft für einen Impulsgeber mit 128 cm2 Platten und einem 5,5 cm Spaltabstand, bei V Gleichstrom betrieben = 560 (Durchschnitt) und R1 = 300 Ohm.

Fig.5 zeigt Variation des PAGD Frequenz in Schlägen pro Minute (PPM) mit zunehmender Ladung einer PAGD Verzögerungsladung Pack (siehe Fig.9), wie in Bezug auf die Leerlaufspannung nach 15 Minuten der Entspannung nach jeweils einer Minute lang PAGD Lauf gemessen wiederholt 18 Mal hintereinander, unter ähnlichen Bedingungen wie in Fig.4.

Fig.6 zeigt Volt Amplitudenvariation der kontinuierlichen PAGD bei niedrigen angelegten Stroms als Funktion der abnehmenden Luftdruck, die für eine 128 cm2 Plattenfläche Vorrichtung Spaltlänge = 5 cm; (Gleichstrom V bei Zusammenbruch = 860).

Fig.7 Messen Volt Amplitudenvariation der kontinuierlichen PAGD bei hohen angelegten Stroms als Funktion der abnehmenden Luftdruck, die für eine 128 cm2 Plattenfläche Vorrichtung Spaltlänge = 5 cm; (Gleichstrom V bei Zusammenbruch = 860).

Fig.8 ist ein schematisches Diagramm einer ersten Versuchs Diode (ohne C6) oder Triode PAGD Schaltung.

Fig.9 ist ein schematisches Diagramm einer bevorzugten Diode oder Triode PAGD Schaltung in Übereinstimmung mit der Erfindung.



Fig.10A, Fig.10B und Fig.10C sind schematische Diagramme, die Variationen in der Konfiguration der Schaltung der Fig.9.

Fig.11 ist eine Modifikation der Fig.9, in der sich eine elektromagnetische Maschine, die in Form eines Elektromotors, in den Kreislauf als Zubehör elektro Arm verbunden ist.

Fig.12 zeigt eine Weiterbildung der Schaltung von Fig.9 und ermöglicht Austausch des Treiberpaket und die Gebührensatz-Funktionen.

Fig.13 zeigt die Leerlaufspannung Relaxationskurven für Tests in der Erfindung bzw. nach vorge PAGD resistive Entladung beschäftigt Akkus (DPT1 und CPT1) nach einer PAGD Lauf (DPT2 und CPT2) und nach dem Post-PAGD resistive Entladung (DPT3 und CPT3).

Fig.14 zeigt ein Beispiel für vernachlässigbar tatsächlichen Leistungsmessungen unmittelbar vor oder nach einer PAGD Lauf genommen, in denen sowohl die Antriebspaket Verlust und die Ladung Pack Gewinn Gleichstrom Watts; DP Widerstand = 2083 Ohm; CP Widerstand = 833 Ohm.


Fig.15A und Fig.15B zeigen Widerstandsspannungsentladungskurven für zwei getrennte jeweils als Antrieb und den Ladungspaketen verwendet blei Null Gelzelle Packungen; eingesetzten Lastwiderstände waren 2083 Ohm über den Antriebsteil (Fig.15A) und 833 Ohm über den Gebührensatz (Fig.15B).

Fig.16 zeigt resistiven Entlastung Pisten für ein Antriebspaket vor und nach einer sehr geringen Kraftaufwand bei der Bereitstellung von Energieeintrag zu einer PAGD Lauf; R = 2083 Ohm.

Fig.17 zeigt resistiven Entlastung Pisten für eine Gebühr Packung vor und nach der Aufnahme von Energie aus dem Zusammenbruch der PAGD Impulse im gleichen Test, wie Fig.15; R = 833 Ohm.

Fig.18 zeigt resistiven Entlastung Pisten für ein Antriebspaket vor und nach einer sehr geringen Kraftaufwand bei der Bereitstellung von Energieeintrag zu einer PAGD Lauf in einem weiteren Experiment; R = 2083 Ohm.

Fig.19 zeigt resistiven Entlastung Pisten für eine Gebühr Packung vor und nach der Aufnahme von Energie aus dem PAGD Lauf von Fig.18; R = 833 Ohm.

Fig.20 zeigt ein Beispiel für Betriebsmessungen videografisch während einer zweiten Periode 10 sowohl für den Energieverbrauch des Antriebspaket (PAGD Eingang) und die Stromproduktion durch die Ladung Pack (PAGD Ausgang) gefangen genommen; Die beiden Werte werden ebenfalls durch die Expression Prozent ausgeglichenes Effizienz.

Fig.21 zeigt eine Veränderung PAGD geladen Spannung eines Antriebspaket (in Quadrate) im Vergleich zu der PAGD Ladespannung der Ladepackung (im Kreis), während mehr als 1 Stunde Dauerbetrieb PAGD.
BESCHREIBUNG DER BEVORZUGTEN AUSFÜHRUNGSFORMEN
Die Grund PAGD Funktion und der Aufbau der Entladungsröhren, die speziell für PAGD Betrieb ausgelegt sind in unserer entsprechenden anhängigen Anmeldungen Nrn. 07 / 922.863 (der "863" Anwendung) und 07 / 961.531 (der "531" Anwendung). Für die Zwecke der folgenden vier Aluminium H34 Platteneinrichtungen (eine mit 64 und drei mit 128 cm2 Plattenbereiche) und drei Aluminium (H200) Platteneinrichtungen (eine mit 64 und zwei mit 128 cm2 Plattenbereiche) beschriebenen Versuchen mit Zwischenelektrodenspalt Längen von 3 cm bis 5,5 cm, wurden bei dem angegebenen Vakuum unter Abpumpen Bedingungen und mit Luft oder Argon (ultrahochreinen, spektroskopische Grad 99,9996% rein), die das Restgasgemisch genutzt. Die Pump-Down-Bedingungen waren wie in der "863" Anmeldung beschrieben. Einige Experimente wurden mit den Rohren unter aktiver Evakuierung bei stationären Bedingungen durchgeführt werden, während andere ausgenutzt versiegelten Geräten Beifügung der gewünschten Restgasdrücken.
Die in den verschiedenen Experimenten verwendet Schaltungsentwürfe zu beschreiben werden weiter unten gesetzt und stellen Weiterentwicklungen und Erweiterungen der den in der "531" Anwendung eingestellt Schaltungen.
Prüfmittel eingesetzt war wie folgt:
Ein Edwards (Warenzeichen) Thermomesser (TC-7) wurde für die Bestimmung von Druck bis zu 1 Mikron Quecksilber verwendet (0,001 Torr).
Banken von Beckman (Marke) rms Multimeter 225 und 330 (30 und 100 kHz Bandbreite), wurden für alle Strommessungen verwendet.
Die Frequenzmesser in der Lage, anspruchsvolle Veranstaltungen mit bis zu 0,1 Nanosekunden auseinander, und mit einstellbarer Amplitude Fenster, wurden verwendet. Direkte Analyse auf einem Tektronix (Marke) Dual-Trace, Speicherumfang (Modell 549) wurde auch für beide Parameter durchgeführt.
Spaltphasen, einphasige und zweiphasige Motoren verwendet wurde, wobei der synchrone, Induktions- und Universaltypen, wie zuvor in der "531" Anmeldung beschrieben ist, auf der Zubehör elektro Arm, der mit dem in beschriebenen Energieerzeugungsschaltung gekoppelt werden kann, Gegenstand der vorliegenden Anmeldung.
Großbanken von 12 V, 6 Ah Blei-Säure-Gel-Zellen (Sonnenschein (Marke) A212 / 6S) genutzt wurden entweder als Stromquelle oder als Akkumulatoren der Energie (als Laufwerk Packs bezeichnet) (die als Ladung Packs genannt) durch eingefangen die Testschaltungen. Aufzuladen Packungen aufladbar 9V NiCad oder nominell nicht wiederaufladbare C-Zn oder alkalische Batterien wurden ebenfalls verwendet werden.
PAGD Emissionsbereiche wurden durch metallographische Untersuchung einer Reihe von Kratern von PAGDs in Rein H34 Kathoden produziert unter einem metallurgischen Zeiss (Marke) Standard 18 Mikroskop mit einem Epi-Fluoreszenz-Kondensator, eine sehr hohe Leistung apochromatischen Objektiven und einer 100 W Quecksilber ausgestattet ermittelt, Lampe. Die besten Ergebnisse erzielen eine fokussierbare schräge Lichtquelle (12V Halogen) wurde ebenfalls zum einfallenden Licht aufgenommen.
Nach unserer tiefen und hohen angelegten Strom Studien über PAGD Produktion wie in der "863" Anwendung festgelegt, bemerkten wir, dass der Wechselstrom Effektivwert der Komponente mit jeder anormale Glimmentladung Pulsabwechslungs nicht linear mit der Größe des angelegten Stroms verbunden. Ursprünglich haben wir darauf hingewiesen, die Existenz eines strominduzierte Verschiebung des gesamten PAGD Region nach oben in der Druckskala: während die PAGD Regime wurde deutlicher, wenn die angelegte konstante Gleich definiert wurde erhöht, den erforderlichen Druck zu beobachten, die PAGD erhöhte zwei bis drei Größen von Größenordnung. Im Verlauf dieser Studien rarefaction fanden wir, dass, bei angelegten Strömen von 1 mA oder weniger, der Effektivwert der verschiedenen Wechselstrom-Wellenformen mit den aufeinander folgenden Regime der Entladung zugeordnet (TRD -> NGDm -> AGD + PAGD) war, um mehr als die Hälfte Protokoll inferior auf den Wert des angelegten Gleichstroms, während der ersten zwei Regimen (TRD und NGD) und erreichte einen Wert äquivalent zu dem angelegten Strom mit dem Beginn der spontanen PAGD bei Drücken <0,1 Torr (siehe Fig.1); jedoch in Abwärts Schwanz des PAGD Regime (bis hinunter zu 3 x 10-3 Torr), die AC Effektivstromkomponente jedes PAGD wieder um mehr als die Hälfte verringert Protokoll der Intensität des angelegten Gleichstromwert in einer Weise proportional das Protokoll des abnehmenden Drucks. Im krassen Gegensatz dazu bei hohen angelegten Ströme von etwa 500 mA, und abgesehen von den hohen Strom-induzierte Aufwärtsverschiebung Druck des PAGD Regime (bis zu dem Punkt, dass die Kompression der früheren Regimen auf die Druckskala führt zu ihrer Unterdrückung, wie wurde im vorliegenden Beispiel der Fall ist), der Wechselstrom rms Komponente mit jedem Impuls (siehe geschlossene Kreise, Fig.2) zugeordnet ist, vom Beginn der Entladung bei etwa 8 Torr, betragsmäßig größer ist als der Wert des angelegten Stroms (open Kreise, Fig.2). Beschrieben unter Bedingungen, die Verteilung der Feldstrom mit jedem gepulsten abnormale Glimmentladung zugeordnet fahren (auf einer linearen Y-Achse; nicht gezeigt) eine unimodale Gaußverteilung mit dem Druck-Peak bei etwa 1 Torr und eine entsprechende maximale beobachtete von 7,5-fache. höhere Wechselstrom-Effektivwerte als die angelegte Gleichwerte.
Wir haben bereits in der "863", wie sich die Anwendung PAGD Frequenz wird durch mehrere Faktoren, nämlich beeinträchtigt beschrieben:
die Größe der parallel Ableitkapazität,
der Wert des Unterdrucks für die entsprechende Vakuum PAGD Bereich,
die Größe des angelegten Potentials, die Stärke des angelegten Gleichstroms,
die Interelektrodenabstand und
die Fläche der parallelen Plattenelektroden.
In der "531" Anwendung haben wir auch beschrieben, wie die Verdrahtung (Platte Diode gegen Triode) wirkt sich auf die PAGD Frequenz, indem Wolfram Auto-Elektronik-Emissionen aus der axialen Elektrode, auf diese Emissionen aus der Platte. Es gibt andere Faktoren, die die PAGD Regime der Entladung zu begrenzen und sind auch in der "863" Anwendung diskutiert. Folgende Daten zeigt ihre spezifische Wirkung auf PAGD Frequenz.
In den in Tabelle 1 dargestellten Daten, ist die Steuerung der Frequenzparameter für den in Fig.9 gezeigten Schaltung durch einen Ballastwiderstand R1 in einen spezifischen Bereich von Interesse (etwa 800-150 Ohm, für Tabelle 1 Versuchsbedingungen), und das in wiederum den angelegten Strom, die bei "Hochstrom" Werte (dh> 100 mA, wie für Tabelle 1 Bedingungen), die PAGD Frequenz fahren, wie zuvor in der "863" Anwendung berichtet.
Tabelle 2 zeigt die Wirkung der progressiven Verschiebung einer gegebenen Frequenz, gewählt als 200 PPS, mit der kumulativen Impulsanzahl von der gleichen Vorrichtung, in der Platte Diodenkonfiguration. Diese Verschiebung von der gleichen Frequenz (vgl Gruppennummern 1-3 in Tabelle 2) auf den höheren Druckbereichen gezeigt, die von der Änderung der Arbeitsfunktion der PAGD emittierende Kathode, wie dies von der kumulativen Impuls verursacht gefördert zu zählen und daraus resultierende Kraterbildung auf der Elektrodenoberfläche. Nach den ersten Millionen Pulsen, die Anode Kathodenoberfläche zugewandt ist, vollständig von Emissionsstellen gedreht wird, und dies entspricht auch dem Schwellenwert von der Gruppe 2 der Tabelle 2 gekreuzt Sobald die Kathodenoberflächen sind gestrichelt in den Gruppen 3 und 4 gezeigt, sind die Raten von Tabelle 2 sind in der Regel konstant bleibt.
Ursprünglich hatten wir die Frage, ob dies durch die Veränderung der elektrostatischen Profil der Plasmahüllen an der Peripherie der Hülle verursacht werden, durch die Spiegelung Ablagerungen, die aus der Sputter-Ionen führen und gefangen neutrale Atome (von Luftgasen oder Metalldampf) mit der automatischen elektronischen Emissionsmechanismus verbunden (und von weiteren Emissionen ausgelöst wiederum durch Sekundärionenbeschuss der Kathode mit der Plasmakugel über den primären Emissionsstelle gebildet vorhanden Molekülarten). Jedoch Umkehrung der Polarität Platte (Brennen der ex-Anode als kraterfreie Kathode) für mehr als eine Million zählt, gefolgt von einer erneuten Umkehr zu der ursprünglichen Polarität, die gesamte Operation in Luft als Restgas Substrat durchgeführt wird, angeführt zur teilweisen Wiederherstellung der ursprünglichen Arbeitsfunktion solange der Test wurde durchgeführt (1,5 x 104 Impulse), wie durch einen Vergleich der Gruppen 2, 4 und 5 gezeigt ist, in Tabelle 2. Aus metallographische Untersuchung der Oberflächen der Platten ausschließlich als Anoden verwendet werden, haben wir auch festgestellt, dass längere PAGD Vorgang hat die Wirkung, nicht nur für die Reinigung des Anodenoberfläche von Oberflächenfilmen und adsorbierten Gasen, wie Ionenbeschuss durch elektromagnetische Induktionsspulen tut gefördert, aber es hat auch: es poliert die Zielfläche und glättet sie durch ein Molekular Erosion. Beobachtungen der Oberfläche umgekehrt Kathoden zeigt denselben Glättungs und in exklusiven Anoden beobachtet Poliereffekte. Somit ist die Rückgewinnung der PAGD Raten durch Umpolung der Platten gefördert wird, nicht eine Funktion der Sputter-vermittelte Spiegelungs Ablagerungen an der Kolbenwand, sondern eine Funktion der tatsächlichen Austrittsarbeit des emittierenden Kathoden.
Eine andere Variable, die mit dem PAGD Frequenz in Wechselwirkung tritt, die molekulare Natur des Restgases: Tabelle 3 zeigt die Differenzfrequenzgang von Luft mit einer Halogen Quencher, Argon, für die gleiche Impulsgenerator in den Tests der Tabelle 2 eingesetzt Es ist offensichtlich, daß Argon erhält viel höhere Raten von AGD Pulsation für den gleichen Bereich der Unterdruck, für die Kathode derselben "in gebrochen", als die Luft-Gemisch. Alle Messungen wurden bei Kathodenhalter-Schaft Temperaturen von 35°C entnommen.
Betriebszeit ist auch eine Variable, die die Frequenz und die Betriebseigenschaften der Kathode, so wird es durch die passive Heizung der Kathode, ein Effekt, der umso stärker ausgeprägt ist, bei höheren Drücken und bei den höheren Frequenzen untersucht, ausgedrückt. Unter Verwendung der Triodenschaltung im nächsten Abschnitt diskutiert wird, kann die Pulsrate eines PAGD Generator mit 64 cm2 Platten gesehen werden (siehe Fig.3) in den Betriebsplateau 6 zu verringern, bei einem Unterdruck von 0,8 Torr, von 41 PPS PPS innerhalb 15 Minuten Dauerbetrieb, wenn die Temperatur des Kathodenstütz stieg von 19°C bis 44°C. Wenn die Temperatur Plateaus bei etwa 51°C +/- 1°C., So auch die Pulsfrequenz bei 6 PPS, für die restlichen 48 Minuten Dauerbetrieb.
Jedoch, um diese zeitabhängige Heizeffekt Schwellen bestätigen, haben wir auch fast doppelt so führte das gleiche Experiment unter Verwendung der gleichen Schaltung und den gleichen negativen Luftdruck, mit zweimal so großen Kathodenbereich (128 cm2, die zu nehmen ist lang zu erhitzen), wobei für 18 einminütige lange kontinuierliche Perioden zu gleichen Teilen von 15 Minuten der passiven Kühlung beabstandet zu Beginn jeder Periode betrieben wird, mit dem Kathodenschaft immer in 19.7°C bis 21°C., Raumtemperatur. Das Ergebnis überraschte uns, weil sie zeigten, dass für einen größeren Bereich Rohr, das länger dauert, um zu den gleichen Temperaturen bei vergleichbaren PAGD Auslösung erhitzen, könnte man ein viel früher Frequenzreduktion innerhalb der ersten 5 Minuten oder Zeiträume zu beobachten (um die Hälfte, unterbrochener Funktionieren) in Abwesenheit jeder wesentlichen Heizwirkung (<1.5°C) der Kathode (siehe Fig.4). Wiederholung dieser Versuche hat uns zu dem Schluss geführt, dass, wie in Fig.5 gezeigt, für dieses wiederholt beobachtet Verringerung der PAGD Frequenz, wenn die PAGD Betriebssequenz systematisch unterbrochen wird die Variable verantwortlich, ist der Zustand der Ladung / Entladung der Batterie Pack (die Ladepaket) am Ausgang des Triodenschaltung in Frage: die PPM-Raten in Fig.5 schnell abnehmen mit der steilsten Rate der Aufladung des Ladepaket und die schnellste Recovery Rate der Leerlaufspannung; oberhalb einer bestimmten Ladezustand, wenn die Leerlaufspannung des Ladepaket steigt langsamer (> 340 V), in einer Log-Mode, stabilisiert sich der PPM Rate seiner Plateauwerte.
Bestätigung der Bedeutung der Ladungspaket im PAGD Funktion der vorliegenden Schaltung hier betrachteten, kommt von der Tatsache, dass die Größe (die Anzahl der Zellen) und die Eigenkapazität der Ladungspaket beeinflussen PAGD Frequenz drastisch (siehe Tabelle 4) : Erhöhen der Ladungs Packmaß des 29-Zellen bis 31, 7% führt zu einer 10-fachen Reduktion der Frequenz; weitere Erhöhungen in der Anzahl der Ladepackung Zellen löscht das Phänomen. Am oberen Ende der Skala wird dieser Effekt in den Beschränkungen gebunden werden, dass sie auf der Fähigkeit der größeren Ladung platziert packt, um die Entladungsleistung zu akzeptieren, wenn die Ladespannung des Packs die PAGD Amplitudenpotential übersteigt. All diese Messungen wurden mit dem gleichen 128 cm2 Platte PAGD Generator bei einem Druck von 0,8 Torr und der Trioden-Konfiguration (siehe Fig.9), durchgeführt.
Andere Faktoren können auch die Frequenz beeinflussen: die Bewegung des externen Permanentmagnetfeldern in Längsrichtung mit dem Zwischenelektrodenspalt, externen gepulsten oder orientiert alternierende Magnetfelder, elektrostatische oder elektromagnetische Felder, bestimmte Verbindungen der Erde, und das Vorhandensein einer parallelen kapazitiven, induktiven oder kapazitiven-Selbstinduktions Arm in der Schaltung, wie wir für unsere elektro PAGD Übertragungsverfahren nach dem "531" Anwendung beschrieben wird.
Analyse der Modulation PAGD Amplitude ist einfacher als die von seiner Frequenz, da weniger Faktoren beeinflussen diese Parameter:
(1) Betrag des angelegten Potentials,
(2) Zwischen-Elektrodenabstand und
(3) der Unterdruck, wie in der "863" Anwendung gezeigt, für die "low" angelegten Ströme.
Da die Größe des angelegten Potentials selbst wird durch den Spalt und der Druck begrenzt ist, den gewünschten Bedingungen von Pannen, ist der wichtige Steuerparameter für die PAGD Amplitude der Druckfaktor. Dies ist in Fig.6 und Fig.7 gezeigt, jeweils für "niedrig" (5 mA) und "hoch" (ca. 500 mA) zugeführten Ströme und für die gleiche Plattendiodenkonfiguration eines H34 Al 128 cm2 Platte PAGD Generator (5 cm Abstand), in der einfachen Schaltung im "863" Antrag beschrieben werden; es ist offensichtlich, dass die positiven und negativen Komponenten der Amplitude dieser Impulse in dem Oszillographen, sind eine Funktion des Drucks, sondern die maximale Grenz-Grenze unserer Ausrüstung, für die negative Komponente (bei 240 Volt für den "Low" aktuelle Experiment und bei 120 Volt für die "hohen" aktuellen), ausgeschlossen uns von Messen des Spitzen negative Spannung dieser Impulse.
Jedoch Effektivmessungen der Impulsamplitude an den Platten und Gleichstrommessungen am Ausgang der Schaltung zur Ladungspaket anzugeben, dass die negative Komponente mit abnehmendem Druck zu einem Maximum bei einer gegebenen Anordnung von Potential und Spaltabstand; keine druckabhängigen Glockenform Variation der Impulsamplitude, so daß für die positive Komponente gesehen auf "high" angelegten Ströme (Fig.7) ist mit dem negativen Amplitudenkomponente beobachtet. Für den typischen Bereich von 0,8 bis 0,5 Torr, der Effektivwert für die Impulsamplitude variiert von 320 bis 480 Volt, bei einer 5,5 cm Schlagweite und angelegten Gleichspannungen von 540 bis 580 Volt. PAGD Amplitude ist ein kritischer Faktor für die Konstruktion der entsprechenden Größe der Ladungspaket in die optimale Schaltung verwendet werden.
Die Entwicklung der Schaltungen zu beschreiben ergab sich aus grundlegenden Änderungen der Grundsätze vorbehaltlos unserem bisherigen Methoden der elektromechanische Transduktion AGD Plasmaimpulse, wie in der "531" Anmeldung beschrieben. In Anbetracht der elektromechanischen Kopplung (kapazitive und Selbstinduktions), die direkt genutzt wird, zieht das AGD Impulse von der Gleichstrom-Eingang von dem Vakuumgenerator invertiert, das Ziel der Entwicklung, die zu der gegenwärtig beschriebenen Experimente führten war, effizient zu erfassen, in den einfachsten Möglichkeiten, die meisten der Pulsenergie in einem geschlossenen Kreislauf, so dass die Leistungsmessungen für die Energieübertragungseffizienz des beobachteten endogenen Pulsation durchgeführt werden konnte. Im Idealfall würde Vergleichsgleichstrommessungen sowohl am Eingang und Ausgang des Systems durchgeführt werden, unter Berücksichtigung der in den Komponenten generierten Verluste; dies würde die Messprobleme durch die Vielzahl von Transformationen implizit in den variabler Frequenz, Amplitude, Crest-Faktor und Einschaltdauer-Werte der PAGD Regime gestellt zu überwinden, und erforderte eine Form der Beseitigung des invertierten Rohrausgang.

Von Anfang an war es unser Ziel, um so einfach wie möglich zu tun. Frühe Schaltungen Verwendung Einweggleich Methoden in Serie mit einem kapazitiven Arm (zur galvanischen Trennung der beiden Akku-Packs) gekoppelt ist, mit dem Ladungspaket auch in Reihe geschaltet, zeigte Randrückforderungen der Energie an der PAGD Gebereingang verbracht. Versuche beim Einstecken eines polaren Vollweggleichrichtung Brücke geführt, wie in Fig.8 gezeigt ist, um die Aufteilung des Kondensators in Kondensatoren C3 und C5, bei der Gleichrichterbrückeneingang, und der Kondensator C4 in Reihe mit den beiden Kondensatoren, die alle drei sind in eine Serienschaltung parallel zu dem PAGD Generator. Unter diesen Bedingungen ist ein Gleichstrom-Motor / Generator kann kontinuierlich in der gleichen Richtung mit der transversalen Ausgang (U1 und U2) der Brücke durchgeführt werden; aber wenn diese induktive Last mit einem Batteriepack CP (Füllungsrück pack), entweder des parallelen Kondensators ersetzt C4 musste in der Schaltung für die Diodenanordnung zu bleiben, oder, weniger erwünscht, ein weiterer Kondensator C6 könnte C4 ersetzen und eine Verbindung einer Elektrode vorzugsweise die Kathode C, zum Axialteil der Entladungsröhre T, was zu einem ersten Triodenkonfiguration als tatsächlich in Fig.8 gezeigt. Energierückgewinnungswirkungsgrade in der Grßenordnung von 15% bis 60% wurden erhalten unter Verwendung von C6 in dieser Weise, obwohl Messungen des Potenzials und der am Ausgang der Gleichrichterbrücke vorhanden Ströme waren wesentlich niedriger als diejenigen, mit optimalen Werten von C4 erhalten. Effektiv, unter diesen Bedingungen, ein großer Teil der Leistung, die von der Röhre wurde nie von der Ausgangsschaltung von der zweiten, rechten Arm des Systems gebildet und erfasst, wobei die Rückkehr als Gegenströmungen an der Antriebs packen DP durch Dioden D1 verhindert und D4 wurde abgeführt und die inter-Elektroden-Plasmaelektrodenheizung und parasitäre Schwingungen absorbiert.

Lösungen für dieses Problem wurden unter Verwendung der in Fig.9, die noch die notwendige Kommunikationsverbindung für die quasi-sinusförmige Schwingung der kapazitiv gespeicherten Ladungen am Eingang und Ausgänge der Gleichrichterbrücke zu erkennen gezeigten Schaltung erforscht, aber integriert die Funktionen der Kondensator C4 in die einzelne Gleichrichterschaltung in Form eines asymmetrischen kapazitiven Brücken C7a und C7b angeordnet quer zu der kapazitiven Brücke von C3 und C5 und parallel mit dem Ladepackung CP am Ausgang der Gleichrichterbrücke D5, D6, D2, D3 gebildet.
Diese zweite kapazitive Brücke, um haben ihren Mittelpunkt an die Anode A über den Kondensator C5 verbunden ist, angeordnet. Wenn das axiale Element der Röhre T waren, um zu der Verbindungsstelle von D2 und D3, statt an der Verbindung D5 und D6 zu verbinden, würde die Funktion der Brücken C7a und C7b zur Kathode C über den Kondensator C3 angeschlossen. Der kapazitive Brücke wird aus dem Gebührensatz, dessen Spannung stabilisiert, durch Gleichrichter D7 und D8, die auch verhindern Austreten von Ladung über C7a und C7b isoliert.
Die Anoden- und Kathoden Schwingungen durch die elektrostatische Ladung Transduktion bis C3 und C5 in den Polen des Ladungspaket erzeugt werden, durch die transversale Transduktion des C7-Brücke von der Gleichricht-Brücken, dessen Schwingung zu Aufteilung zwischen eingeklemmt, die an den Ausgängen die Brückeneingaben in Halbwellen zur elektro Transduktion und Vollweggleichrichtung auftreten. In der Tat, unter diesen Bedingungen, Entfernen des C7 Brücke wird die PAGD Phänomen zu unterdrücken, wenn keine anderen Schaltungsvariablen werden ebenfalls verändert. Die Querbrücke ist somit ein wesentliches Stück der neuartigen Schaltung. Variationen in der Schaltung wie in Fig.10 gezeigt wurden dann untersucht, wobei die ersten beiden wählbaren Verwendung Schalter S2 (Fig.9).
Das Vorhandensein der kapazitiven Brücke reduziert effektiv die dynamische Impedanz der Ladepackung CP, so daß die Ausgangsschaltung annähernd durch ein Merkmal, mit dem es stellt eine sehr hohe Impedanz zu dem Rohr T bei Potentialen unter ein bestimmtes Niveau, und eine sehr geringe Impedanz an Potenziale über diesem Niveau.
Mit dieser modifizierten Schaltung, ist effektiver Erholung der durch Zusammenbruch der PAGD Impulse erzeugten Energie möglich ist, mit effektiver Isolierung von der Eingangsschaltung verwendet, um die Pulse triggern kann. Unter diesen Bedingungen wird das durch diese Schaltung am Ausgang fangene Energie wird nicht direkt an, dass bei der Auslösung der Pulse von dem Eingangs genutzt bezogen. Das Erreichen dieses Zustandes hängt entscheidend von der großen Kapazität der Querbrücke in der Lage ist, die Ausgangsenergie von dem Rohr T in die Ladepackung CP übertragen. Unter diesen Bedingungen haben wir festgestellt, wie weiter unten gezeigt werden, dass die vom Zusammenbruch der PAGD Impulse freigegeben großen Spitzenimpulsströme freigesetzt mehr Energie, als verwendet wird, um sie auszulösen, und diese Ergebnisse schien mit anderen Beobachtungen überein (anormale Spannungs Ampere-Charakteristiken und anomale Pulsströme, etc.) mit den anomalen Kathodenreaktionskräfte, die die Auto-Elektronikemissions ausgelöst PAGD Regime begleiten verbunden. Bisherigen Versuchen zeigen, dass die Leistungsabgabe proportional zur Reihenwert C3, C5 und C7 zwei identische Kondensatoren erhöht werden.

Die Schaltung von Fig.10 kann mit einem Schaltkreis integriert sein, wie es in dem "863" Anmeldung offenbart, wie in Fig.11 gezeigt, in dem ein Teil der Energie zurückgewonnen durch den Schalter S4 in einem Induktionsmotor M1 mit rangiert werden Rotor R, zu einem gewissen Grad durch die Einstellung des Potentiometers R4 und C4 für ausgewählte Wert bestimmt.
Die Schaltung von Fig.11 weiterentwickelt wie in Fig.12 veranschaulicht, um die Schaltkonfigurationen bieten erlauben Austausch der Funktionen der Ladungspakete und den Antriebs Packs enthalten sein, wobei darauf hinzuweisen, dass die Sollpotential des Antriebspaket muss wesentlich höher ist als die der Gebührensatz, der frühere benötigen, um die Durchschlagspannung des Rohrs am Anfang einer PAGD Zyklus überschreitet, und die letztere geringer als die Extinktion Potenzial.

Fig.12 stellt im wesentlichen eine Verdoppelung der Schaltung von Fig.11, die zwei Schaltungen jedoch teilen sich zwei identische Akkus BP1 und BP2, und mit einem sechspoligen Zweiwegeschalter vorgesehen, die Kontaktsätze davon als S1, S2, S3, S4, S5 und S6 fest. Wenn die Kontakte in der Position A, wie dargestellt, wirkt Akku BP1 als Antriebsteil für beide Kreisläufe, wobei die obere Hälfte (wie gezeigt) des Batteriepakets BP2 Bildung der Ladungspaket für die obere Schaltung, und die untere Hälfte bildet der laden Pack für die untere Schaltung. Wenn die Packung BP1 ist zumindest teilweise entladen wird, wird der Schalter umgelegt, so dass die Kontakte zu bewegen, um die Position B, die die Funktion der Batterie kehrt Packs somit jedes Mal, wenn der Schalter ausgelöst wird so die Betriebsdauer der Motoren in jeder Schaltung.
Basierend auf den Herstellerangaben und unter Verwendung von Stromwerten im Bereich von unseren Experimenten, wie in den folgenden Abschnitten besprochen, eine optimale Entladungszyklus für einen voll aufgeladenen 6,0 AHr Akku bei 0.300 Ein Unentschieden ist 20 Stunden, wie vom Hersteller behauptet, und dies entspricht einer Fahrrad zwischen 100% (12,83 V / Zelle Leerlauf und Laststartspannung) und <1% (10,3 V / Zelle Ladespannung ) des absoluten Ladekapazität der Batterie. Auch wenn der Abgabemechanismus ist eine Zeit kumulativer Prozess mit einer Log-Funktion, die Entladung, innerhalb von 4 bis 5 Stunden Zeitsegmente (oder Perioden mit 20% bis 25% des gesamten Spektrums), angesehen werden, da praktisch mit der Zeit linear. Dieser Zug oder Linearisierung der Ablaufschräge, wird mehr mit dem Alter und abnehmende absolute Speicherkapazität der Zellen markiert.
Die Proportionalität zwischen der Leerlaufspannung und der Anteil der Rest relative Kapazität für diese Zellen, wenn neue (uncycled und noch nicht gealtert) einheitlich über 98% der zulässigen Ladekapazität Rückzug. In der Praxis wird sich dies in einem Hang, der steiler mit der Zeit wird, während die absolute Speicherkapazität abnimmt. Dies wiederum verringert absolute Kapazität der Zellen führt zu kürzeren Lade Entladezeiten und deren weitere Linearisierung.
Ein Schaltkreis im allgemeinen gemäß Fig.9, in den Studien in dieser ausgewiesen und den folgenden Abschnitten verwendet, verwendet eine Antriebs Packung von 46 12 V Blei-Gel-Zellen mit jeweils einem 6,0 Ah-Rating, und ein Ladungspaket mit 28 oder 29 12 V identischen Zellen. Der Gebührensatz wurde überall von 11,2 V bis 12,8 V / Zelle (Leerlaufspannungen) gefahren, in der Region proportional der relativen Kapazität Hang, um eine Kapazitätszuwachs in der Größenordnung von 50% zu erhalten (zum Beispiel von 20% bis 70%) und überall im Bereich von 2% bis 100% der Gesamtladekapazität, übernahm vorerst als invariant. Der Ladevorgang, im folgenden als PAGD Lauf bezeichnet, dauerte etwa 20-30 Minuten unter optimalen Bedingungen. Das Antriebspaket in der Regel verbraucht wird, im gleichen Zeitraum um 4% auf 11% ihrer ursprünglichen Kapazität, seine Leerlaufspannung in der Regel fallen 0,1 V bis 0,2 V pro Zelle nach einem PAGD Lauf, in der Leerlaufbereich von 12,8 V / Zelle (100% relative Kapazität) und 11,2 V / Zelle (etwa 2%). Zu 100% Kapazität Benchmark wäre die Antriebspaket theoretisch 20 hx 46 Zellen x 12,83 V / Zelle x 0,3 A = 3,5 kWh, und die Ladepaket, beispielsweise 20 hx 29 x 12,83 V / Zelle x 0,3 A = 2,2 kWh. Da die Kapazität pro Zelle ist linear mit der Leerlaufspannung in der Proportionalbereich, wie vom Hersteller behauptet, projizierten wir die Leerlaufspannung fängt an Proportionalkurve des Herstellers, um die restliche Prozentsatz der gesamten relativen Kapazität und der Standard bestimmen Betriebsstunden verlassen, von allen experimentellen Spannungsmessungen.
Drei Impulsgeneratoren (eine 64 cm 2 und zwei 128 cm2 Plattenbereiche) wurden in diesen Studien beschäftigt; sie PAGD betrieben wurden läuft 1-120 Impulse / Sekunde Raten innerhalb einer Unterdruckbereich von 0,2 bis 0,8 Torr, und mit der angelegten Gleichspannungen von 0,2 bis 0,6 A.
Sowohl der Antrieb und die verwendeten Zellen, die zur gleichen Zeit neu gekauft wurden und hatte Ausgabeaufschlag Werte von 12,4 bis 12,55 Volt pro Zelle (Leerlauf) Ladung Akkupacks. Diese Batterien sind in der Lage, Energiedichten von 33 bis 35 Wh / kg. Jedoch sind die in Tabelle 5 gezeigten Experimente ausgewählt aus einer Serie, die fast 12 Monate überspannt, beginnend 6 Monate nach Erwerb; folglich Verlust absoluten Speicherkapazität durch die Batterien in der Zwischenzeit als Funktion sowohl Alter und Ladungs- / Entladungszykluslebensdauer stattgefunden hatte.
Messungen der Leerlaufspannung von jedem Laufwerk (D) oder der Ladung (C) (siehe Spalte 2, Tabelle 5) Verpackungen für 8 verschiedenen Experimenten, die alle unter Verwendung der Triodenkonfiguration, wurden vor (b) und nach (a) einer PAGD Lauf (siehe Spalten 3 und 4), entweder 15 oder 30 Minuten (siehe Spalte 26) der Leerlaufspannung Entspannung nach einem PAGD Lauf wurde abgebrochen. Entsprechende Leerlaufspannungen pro Zelle in Spalte 5. Entspricht Maxima für die theoretische Betriebsstunden links angezeigt, und die Prozentsätze der vorhergesagten relativen Gesamtladekapazität der Abschnitte auf Proportionalkurve des Herstellers resultieren, werden in Spalte 6, Tabelle 5 in Spalte 7 gezeigt, wird die prozentuale Veränderung der relativen Kapazität, die als Folge von entweder Ladung Ladezustand Erfassung (Kapazität gewonnen) oder von Antriebspaket Ausgang (Kapazität verloren) wird in Spalte 8 Übersetzen der Abschnitte in Leistungseinheiten dargestellt ergeben sich die angegebenen Werte in Spalte 9, Tabelle 5, für insgesamt kWh in jedem Satz links vor und nach PAGD Produktion, die in Spalte 10 für die eigentliche Macht gewonnen und während der Betriebszeiten verloren gezeigt (in Spalte 12 dargestellt) und in Spalte 13 für diejenigen gezeigt die Macht vorausgesagt gewonnen oder verloren in der Stunde der PAGD Produktion werden.
Auf der Grundlage der experimentellen offenen Spannungswerte und deren Abschnitte, die vorhergesagten Netto-kWh-Werte pro Stunde PAGD Energieproduktion (nach Abzug der Verluste gemessen) und die entsprechenden Versuchs ausgeglichenes Wirkungsgrade (wo Gewinnschwelle = 100%) werden vorgestellt bzw. die in den Spalten 14 und 15. Der PAGD Frequenz pro Sekunde ist in Spalte 11 dargestellt ist; die Anzahl der 12-V-Zellen in Spalte 16; der Schlauch-ID, in Spalte 17; die Kathode (und Anode) Bereich(e), in Spalte 18; das Plattenmaterial, in Spalte 19; die Eingangs Vorschaltgerät verwendet (R1, Fig. 9), in Spalte 20; die Größe jedes Kondensators (C3 oder C5) des Rohres Ausgangsbrücke, in Spalte 21; die Größe jedes Kondensators (C7a oder C7b) der transversalen kapazitiven Brücke, die in Spalte 22; der Zustand S4 und damit des parallel und Hilfselektro Arm (siehe Fig.11), in Spalte 23; der Unterdruck in Spalte 24; der Spaltabstand zwischen den Platten, in Spalte 25; und Spalten 27,28 und 29 zeigen den Zustand der Elemente der auf parallelen elektro Arm der Schaltung geschaltet - die parallel C4 Kondensator, der Motoreingangswiderstand R4 und die Motorumdrehungen pro Minute (stroboskopisch gemessen), jeweils.
Aus diesen Figuren ist der Tabelle 5 und unter Verwendung der Daten für die beiden ersten Beispiele zeigen, berechneten wir die vorhergesagte Leistung des Systems auf Basis der offenen Spannungsmessungen. Im ersten Beispiel, in dem das System kontinuierlich ohne Unterbrechung laufen, erhöht die Ladepaket den Prozentsatz der die Gesamtkapazität um 43% (eine zweifache Erhöhung der Kapazität) und, im gleichen Zeitraum verringerte sich die Treiberpaket der Anteil der die Gesamtkapazität von 7% (eine etwa 10% ige Abnahme in der Kapazität gegenüber dem Prozentsatz der Restgesamtkapazität zu Beginn, das heißt 77%) (vgl. Spalten 6 und 8, Tabelle 5). Subtraktion der vorhergesagte Anfangs- Gesamtenergie (0,835 kWh) zur Verfügung mit der Ladungspaket vor dem Versuchslauf (erste Zeile der Spalte 9, Tabelle 5) von der vorhergesagten Gesamtenergie (1,823 kWh, zweite Zeile der Spalte 9) zur Verfügung, um den Gebührensatz nach die PAGD Ladung laufen, haben wir die Gesamtenergie durch den Ladungspaket gewonnen: 0,988 kWh (Spalte 10) in 21,5 Minuten (Spalte 12) des kontinuierlichen PAGD Leistung.
Umgekehrt
Subtraktion der vorhergesagte endgültige Gesamtenergie (2,4 kWh) zur Verfügung,
um den Fahrer nach dem Versuchslauf (vierte Zeile von Spalte 9, Tabelle 5) von der vorhergesagten
Gesamtenergie (2,66 kWh, dritte Zeile) zur Verfügung, um den Fahrer vor der
Ladung PAGD Lauf, gibt uns die Gesamtenergie verloren durch das Antriebspaket:
0,26 kWh in 21,5 Minuten. Wenn wir den gesamten Brenn durch den Ladungspaket
gewonnen, durch die Gesamtenergie vom Antriebspaket verloren geht, erhalten wir
einen Überschuss Faktor 3.9.
In analoger Weise analysierten wir die Ergebnisse für das zweite Beispiel in Tabelle 5 gezeigt, hier stieg das Ladegerät den Prozentsatz seiner Gesamtkapazität von 45,5% (eine 22,75 fachen Anstieg der geschätzten Gesamt relative Kapazität) und, im gleichen Zeitraum, der Fahrer verringert den Prozentsatz des prognostizierten Gesamtkapazität von 7% (etwa 17,5% ige Abnahme in der Kapazität gegenüber dem Prozentsatz der Restgesamtkapazität zu Beginn, das heißt 40%). Durch die Aufteilung der prognostizierten gesamten verfügbaren Energie durch den Ladungspaket gewonnen (0.962 kWh / 18 Minuten) von der zu erwartenden Gesamtenergie vom Treiberpaket verloren (0.246 kWh / 18 Minuten) erhalten wir einen Überschuss Faktor 3,9 mal oder 391% des Break-even-Punkt. Dies entspricht einer Unterbrechung Gesamt sequentiellen Durchlauf von 18 Minuten wird jede Minute lang laufen durch eine Kühlung und Spannungsentspannungsperiode von 15 Minuten getrennt, bevor der nächste Durchlauf wird durchgeführt, bei einer mittleren PAGD Frequenz von 61 PPS.
Die Analyse der restlichen Ergebnisse zeigt, wie eine Reihe von PAGD Steuerungsgrößen zusammen, um Bedingungen für eine wirksame Erhaltung einer PAGD Regime zu bestimmen. Die geringere Verstärkung und höherer Verlust pro Zeiteinheit für die dritte Auflage von Tabelle 5, die in der unteren ausgeglichenes Effizienz von 230% und eine kleinere Nettoleistung Produktionsrate als zuvor (Strom Schätzungen 1,396 kWh / h PAGD Betrieb führt registriert vs 2,387 kWh / h, für den zweiten Durchlauf, Tabelle 5) zeigen, zum Beispiel die kombinierte Wirkung der Druckabsenkung (0,8 bis 0,7 Torr) und Ausführen der PAGD kontinuierlich (der Wärmeeffekt), die beide die PAGD Frequenzdrücken. Der vierte Durchlauf von Tabelle 5 identifiziert die kontinuierliche Durchführung weichere Aluminium (Spalte 19) ein "eingebrochen", mit einer niedrigeren Austrittsarbeit (von der höheren PAGD Frequenzspektrums bestimmt wird), als die härteren H34 Platten der vorhergehenden Beispiele und zeigt, daß trotz der Reihenwert der Gesamtkapazität, die höher (5,333 mF vs 4,030 mF für Läufe eins bis drei), und trotz der höheren Vakuum (0,2 Torr), die untere Austrittsarbeit führt zu einer höheren Frequenz; aber obwohl diese Lauf registriert eine vorhergesagte höhere ausgeglichenes Effizienz (310%) als die bisherigen Versuche, in Folge diese Bedingungen ein 4/5-fach niedriger Schätzung der erzeugten Nettoleistung im Vergleich zu den letzten drei Läufen PAGD.
PAGD läuft 5 und 6, Tabelle 5, zeigen die Wirkung des Einschaltens des elektro Hilfsarm der in Fig.11 gezeigten Schaltung. Die Erhöhung der Ladungsmenge kapazitiv in die elektromechanischen Arm geschoben durch höhere C4 Werte (Spalte 27) und eine Erhöhung des Stroms, die die Käfigläufermotor durch eine Senkung R4 (Spalte 28) genutzt wird, führt zu einer Leistungserfassung durch den Ladungspaket-Feeds, registriert einen Energieverlust (vorhergesagt 96% effizient, Schreiten 4% der Break-Even-Recovery), da die meisten der Rohrausgangsleistung wird in der elektromechanischen Arm und seine Motoreffekt verbracht. Weiterhin unter den Bedingungen der höchsten elektro Aktion wird die Belastung für den Antriebspaket auferlegten beträchtlich (siehe Verlust in den Spalten 10 und 13), auch wenn die C3 und C5-Werte verringert werden, Spalte 21, Tabelle 5). Diese Versuche zeigen auch, wie der Motor wird als ein elektrisches Induktionsgenerator mit Drehzahlen viel höher als die von der Frequenz des PAGD (Spalte 29, Tabelle 5) vorgesehene Synchronwerte funktionieren.
Der extrem große ausgeglichenes Effizienz PAGD Lauf 5, Tabelle 5, zeigt an, dass mit den ausgewählten Werten der C4 und R4, ist es möglich, den Motor in der Hilfsarm betreiben und noch auflaufen überschüssige Energie aus dem PAGD Produktion im Ladungspaket.
Läufen 7 und 8 veranschaulichen Ergebnisse von 64 cm2 Platten erhalten wird, und einem kürzeren Interelektrodenabstand, für zwei Drücke (0,8 und 0,5 Torr), offen für eine Rotationspumpe Verteiler in der ersten Instanz, und aus der Pumpenverschluß versehen, im zweiten Fall. Trotz der geringeren Unterdruck, desto höher Pulsfrequenz (32 vs 5 PPS) und Break-Even-Wirkungsgrad (906% gegenüber 289%) durch Lauf 8 registriert im Vergleich zu laufen 7, sind eine Folge des Verfahrens zur Lauf 8, die unterbrochen wurde systematisch von 5 passive Kühlzeiten, wie im Falle von Lauf 2, während laufen 7 kontinuierlich war. Dies wiederum in höheren durchschnittlichen PAGD Frequenzen (bei niedrigeren Drücken) resultierte, eine vorhergesagte zweifach größere Verstärkung und einen vorhergesagten zweifach geringeren Verlust (Spalten 13 und 14) zum Durchlauf 8.
Fig.13 zeigt Kurven, die die Hänge der Leerlaufruhespannungen, die linear mit dem Logarithmus der Zeit ab Beendigung der Entladung verstrichen sind, sowohl für Antrieb und Ladung Packs, im gleichen Durchlauf 8 in Tabelle 5 Das Experiment in eingestellt vollständig bestand aus vorläufigen Widerstand belastete Mess Entladungen und die entsprechenden Leerlaufspannungen ab dem Zeitpunkt der Beendigung des Widerstands Entladung (dargestellt jeweils durch die offenen Quadrate DPT1 für Antriebspaket Relaxationszeit 1 und durch die offenen Kreise der CPT1 zur Ladungspaket Relaxationszeit 1), die durch ihre Relaxationsraten in der Folge der PAGD Produktion (die schraffierten Quadrate DPT2 für Antriebspaket Relaxationszeit 2 gefolgt, und die schraffierten Kreise CPT2 für Gebührensatz Relaxationszeit 2), und schließlich, der Relaxationsraten von den Abschlusswiderstand belastete Mess Entladungen (die schwarzen Quadrate DPT3 für Antriebspaket Relaxationszeit 3, und die schwarzen Kreise CPT3 für Gebührensatz Relaxationszeit 3). Entladungswiderstände waren 833 Ohm für die Ladungspaket und 2083 Ohm für die Antriebspaket in allen Fällen entsprechend den R3 und R2, die Widerstände bzw. der Fig.9. Diese Methode wird im Folgenden näher erläutert werden. Es ist offensichtlich, dass, nach jeder Belastungszeit, sei es resistive (CPT1, DPT1, CPT3 und DPT3) oder aufgrund PAGD Betrieb (DPT2), ist die Entspannung Steigung positiv; ab Pisten CPT1 und DPT1 gezeigt, wird das Protokoll Zeit Verhältnismäßigkeit der Leerlaufspannung Entspannung, unter diesen Bedingungen neigt dazu, Plateau nach ca. 30 Minuten. Die Ausnahme von dieser allgemeinen Verhalten liegt in der Spannung Entspannung Hang CPT2, die negativ ist, und spiegelt die Ladungsansammlung in dem Ladungspaket auftreten und durch Einnahme von während PAGD Betrieb erzeugte Energie erhalten, die aus dem Antriebspaket während der Ladezeit entnommene Energie ausgelöst 2.
Als eine erste Annäherung an elektrischer Energie erzeugt und von dem Energieumwandlungssystem nach der vorliegenden Erfindung verbraucht wird, von Bedeutung ist die vorhergehende Leerlaufspannung Verfahren, das die grundlegenden Trends in Zusammenwirken der Betriebsparameter einbezogen. Jedoch in aller Wahrscheinlichkeit schätzt es die Istwerte der elektrischen Leistung verbraucht und erzeugt werden, für eine Vielzahl von Gründen. Erstens geht sie davon, dass die relative Kapazitätsskala der Batterien in den Antrieb und Ladung Packs ist eine absolute Ladekapazität Skala mit einer invarianten maximale Ladeerhaltung, die es nicht; in der Tat ist der absolute Ladekapazität sich ein variabler unterliegt verschiedenen Faktoren, wie beispielsweise die Lebensdauer, Überladung oder wenig berechnet Bedingungen, Alter der Zellen, Restspeicher und die Geschwindigkeit der Ladung und Entladung. Daher kann die Schlußfolgerung eines einheitlichen Zeitskala auf der Grundlage der Leerlaufspannung / Kapazität Abschnitte nicht gewährleistet werden. Schließlich ist es nicht integrieren die Leerlaufspannung mit der Zeit ab, und verwendet die Daten Laststrom als den mittleren Strom über die Zeit.
Um diese Probleme zu vermeiden, griffen wir auf eine Vielzahl anderer Messmethoden. Zuerst gingen wir um den geschlossenen Kreislauf, Vor-, resistive Lastentladungsmessungen entweder kostenlos oder Antriebspaket, unter Bedingungen mit geringem Leistungsverlust zu vergleichen, da diese Messungen waren statistischen Mittel (n = 9) aufgenommen, die in gleichen Abständen, während in den ersten 90 Sekunden der Lastentladung, und beide kurz vor der PAGD Produktionsläufen erhalten (jedoch aus jedem getrennt PAGD von einer Leerlaufspannung Entspannung von 30 Minuten laufen) und nur nachdem der Läufe (aber ebenso durch eine Entspannung von 30 Minuten abgetrennt ). Als ein Beispiel für die von einem solchen Ansatz erzeugten Daten, zeigt Fig.14 die Verschiebung der Pisten Angabe marginalen Verlustleistung für den Antrieb Pack (aus den geschlossenen Quadraten auf die offene Quadrate) und solche Angabe Gewinn von Strom für die Ladung Pack (aus den offenen Kreise den geschlossene Kreise), in der tatsächlichen Gesamtlast Leistungswerte.
Integration dieser Leistungsmessungen über die projizierte Lastentladungszeit, aus der Familie von Kurven auf der Basis der Leerlaufspannung des Herstellers über Entladungszeitangaben zu einem direkten Vergleich der neuen Werte, erzeugt genommen, wie in Tabelle 6 gezeigt, mit der Werte in Tabelle 5 dargestellt, in den ersten drei Fällen eingeleitet. Alle Werte der Tabelle 6 wurden durch Widerstandsmessungen der Kraft, die eine vernachlässigbare Verlustleistung zur Folge gewonnen. Tabelle 6 bestätigt die grundlegenden Äquivalenz von Läufen 1 bis 3 ist, wie bereits aus ihren entsprechenden Analyse unter Verwendung des offenen Spannungsmethode (siehe Versuche 1 bis 3, Tabelle 5) angesehen. Das neue Kraftschätzmethode bestätigt auch die geringeren Verlust in Lauf 2 begegnet Verwendung unterbrochen PAGD Betrieb. Während die Break-Even-Effizienz sinnvoll mit dieser Methode verdoppelt die Schätzungen der tatsächlichen Stromverbrauch Erholung verringerte sich um 2 bis 3-fachen Faktor. Damit diese direkte Lastspannung / Strommessung Methode zur Schätzung tatsächliche Leistung Verluste oder Gewinne, ist eine Überprüfung auf die Leerlaufspannung Methode bisher verwendeten.
Direct,
momentane Messungen der Spannungs- und Stromeigenschaften der PAGD Produktion
und Abscheidung Phänomene besprochen wurden auch während PAGD geführt Läufe für
diverse Gruppen von Bedingungen, einschließlich derer in den zwei
vorhergehenden Abschnitten beschrieben. In Tabelle
7 zeigen wir diese Ergebnisse für zwei PAGD Generatoren mit einem identischen
Elektrodenbereich (128 cm2) und die elektrische
Energieerfassungsschaltungen drei separate Konfigurationen wie in Fig.10A, Fig.10B und Fig.10C und die Spalte
2 verbunden ist, Tabelle 7 In der
Konfiguration von Fig.10C oder
Doppeldiodenkonfiguration wirken die beiden Elektrodenplatten als Kathoden und
dem Achsenteil als Anodenkollektor (Versuche 1-4, die H220 Vorrichtung und
13-14, Tabelle 7, für die H34-Gerät).
In der Konfiguration von Fig.10B
oder Triodenkonfiguration wirkt einer Platte als Kathode, dem Achsenteil als
Hilfskathode und die andere
Der Luftdruck innerhalb der Röhre während dieser Tests ist in Spalte 3, Tabelle 7, die Antriebs packen Gleichspannung (X), in Spalte 5, die Gleichspannung an den Platten (Y), in Spalte 6, die Antriebspaket-Ausgangsstrom (PAGD Eingangsstrom), in Spalte 7 und das Antriebspaket insgesamt Watt Ausgangsleistung wird in Spalte 8 Spalten 9 und 10 zeigen die PAGD Spannung (PAGD V = (XY) / Iav) und den Wert des PAGD Aussterben Potenzial V / cm. Die Recovery-Koordinaten (dh die PAGD Ausgangsenergie) an der U1-U2-Ausgang (Fig.9) gefunden werden, werden in den Spalten 11 bis 13 gezeigt, als E1-E2 Eingangsgleichspannung, Stromstärke und Leistung Watt der Gebührensatz der jeweils. Der berechnete Widerstand der gesamten Schaltung ist in Spalte 14, die registrierten PAGD Frequenzen in Spalte 16 angegeben, und Betriebsbedingungen in den Spalten 17 bis 18. Der Break-even-Effizienz durch direkten Vergleich der elektrischen Leistungszahlen für die Antriebs- und Lade Packs erhalten bzw. in der Spalte 15. Dies setzt für die Zwecke der Verallgemeinerung der Stromproduktionsraten mit der Zeit gegeben, daß die quasi-momentane, direkte Messungen hier erhalten werden, können die Ausgänge pro Zeiteinheit erhalten wurde, in direktem Watt- übersetzt werden, und somit Stunde Messungen.
Daten aus den Durchläufen 1 bis 4 zeigen, daß bei diesen Frequenzen PAGD, gibt es keinen Unterschied zwischen der Verwendung von schnellen Schalt (32 Nanosekunden) MUR 860 Dioden oder regulären 40HFR-120 Silizium-Dioden in der Gleichrichterbrücke des elektrischen Energieerfassungsschaltung, und dass die PAGD Frequenz variiert als eine Funktion der abnehmenden Luftdruck.
Läuft 5 bis 14 zeigen, daß im allgemeinen für den gleichen Schlauch, sind die Einzel- und Doppeldiodenkonfigurationen am effizientesten für den gleichen Druck, ergibt die Diodenkonfiguration in der Regel etwa 1,5 bis 2 mal größere ausgeglichenes Wirkungsgrade (cp Bahnen 10 -11 und 13-14, mit Läufen 5-9, Tabelle 7). Die größten Ansammlungen von Macht sind auch in der Dioden-Modus (n):. Dieser Trend scheint eine Funktion des viel niedrigeren Kathodenaustrittsarbeit der Aluminiumplatten sein, als der Wolfram des axialen Elements als Hilfskathode in Triodenkonfiguration verwendet. Ein Merkmal der Daten aus den 14 verschiedenen Ansätzen ist die konsequente überschüssige Leistungsausgänge (Spalte 15, Tabelle 7), und ihre engere Bereich (218 bis 563%), im Vergleich zu denjenigen mit den beiden vorhergehenden Verfahren der experimentellen Analyse beobachtet.
Lauf 12, Tabelle 7 zeigt, dass die Einschaltung der elektromechanischen Arm kann ohne über einen Leistungsverlust in dem PAGD Erfassungsschaltung durchgeführt werden, wie zuvor für Lauf 5, Tabelle 5, unter Verwendung der Leerlaufspannung Methode. In der Tat, mit C4 = 8 Mikrofarad und R4 = 500 Ohm, verhält sich der Wechselstrominduktionsmotor als elektrisches Schwungrad (zB 2800-3000 UpM für 10 PPS-Eingänge), während die elektrische Energieerfassungsschaltung noch registriert eine beträchtliche überschüssige elektrische Leistungserzeugung (Vergleichsläufe 11 und 12, Tabelle 7). Läuft 13 und 14 zeigen, wie der Gebührensatz der Ladezustand und ihre Eigenkapazität betrifft sowohl die PAGD Frequenz und die Energieerzeugungseffizienz des gesamten Systems: die Gebührensatz wird von 29 bis 19 Zellen reduziert, passt die PAGD Generator, indem sie ihre Frequenz logarithmisch, und während der Ladepackung Eingangsstrom größer als zuvor ist, wird das Laufwerk Packungsverlust noch größer und die Break-Even-Effizienz deutlich niedriger (von> 2.1, von 563% bis 228%). Dies liegt daran, muß die Schaltung die natürlich größer PAGD Amplitude in einen größeren Überschuß von Ausgangsstrom zu übersetzen, und in diesem Verfahren weniger effizient wird.
Wenn der erste beschäftigt (die Leerlaufverfahren) Messverfahren mussten zu viele theoretische Annahmen über die Leistung des Systems unter Last und damit zu seiner effektiven Ladekapazität zu machen, hatte immer noch der zweite Ansatz, um eine unveränderliche Entladezeit und damit eine unveränderliche absolute nehme Ladekapazität seitens der Batteriesysteme (charge-Packs) für die Aufnahme verwendet, die sie durch eine Operation der Integralrechnung angenähert. Mit der vorstehend beschriebenen dritten Verfahren wurden theoretische Annahmen außer daß vermieden wird, bei diesen Messungen die tatsächliche Leistungsfähigkeit einer gegebenen Batterie in Bezug auf die Zeit, die Zeit der Lieferung und Zeit der Aufnahme, wurde ebenfalls ignoriert; Es wird nicht berücksichtigt die zeitabhängige Modulation der PAGD Frequenz genommen, von dem einige der untersuchten Parametern erfolgen, nämlich die Ladungspaket Ladezustand, das Verfahren der Sequenzierung des PAGD läuft (kontinuierliche vs unterbrochen) und die damit einhergehende Wärmeeffekten, und der Ladezustand (Lastspannung und Strombelastbarkeit) des Antriebspaket. Eine einfache, nicht zu vernachlässigender, resistive Messung der Leistung von dem Antriebspaket verloren, und ein gleich nicht zu vernachlässigenden Messung der Leistung von der Gebührensatz gewonnen, für das gleiche Experiment und der gleichen singulären Zeit PAGD Produktion, wurden wiederholt durchgeführt bestätigen die vorherigen drei Ansätze. Zu diesem Zweck wurden alle Experimente, wie eine kontinuierliche Reihe von aufeinander folgenden Phasen ausgebildet:
1) Vor einer PAGD Lauf, eine Widerstands Entladung wurde in jeder Packung über einen Zeitraum von 1 bis 3 Stunden (unter Verwendung der DP und CP Widerstände zuvor in der Leerlaufspannung Abschnitt ausgewiesen) gemessen und anschließend 15 bis 30 Minuten Leerlaufspannung Entspannung;
2) Dann wurden die PAGD Läufe entweder kontinuierlich oder unterbrochen, Verbundsequenzen, durchgeführt und die entsprechenden offenen Schaltkreis Ruhespannungen wurden gemessen, nach der Einstellung des Integral PAGD Lauf;
3) Schließlich Widerstandsentladungsmessungen unter den gleichen Bedingungen wie vor dem PAGD Lauf aufgezeichnet erhalten, wurden für entweder Packung durchgeführt wird, gefolgt von einer gleichzeitigen Batteriespannung Relaxationsrate Messungen.
Unter diesen experimentellen Bedingungen konnten genaue Leistungsmessungen aus einer Analyse der aktuellen Batterieentladungskurven vor und nach der PAGD Lauf genommen werden. Basierend auf einem Vergleich der Kurvenverläufe der Vorlauf resistiven Entlastung der Antriebspaket mit denen der Nachlauf resistive Entladung, die effektive Leistung gezogen (DeltaEc) vom Einschubleistungskapazität der Antriebspaket während einer PAGD Lauf entstehen wurde festgestellt. Dies ist der Stromverbrauch während der Flucht, und die so aufgezeichneten experimentellen Wert stellt den tatsächlichen Stromwert, der für Break-Even zu kommen angepasst werden muss. Daher entspricht der Break-even-Wert per Definition die elektrische Energie in das System eingegeben. Auch ein Vergleich der Ladung packen Vorlauf und Nachlauf ohmsche Entladungskurve Trends identifiziert die Wirkleistung (DeltaErho) an den Einschubkapazität der Ladung Pack hinzugefügt. Diese Menge stellt die elektrische Energie während des Laufs rückgewonnen. Das Verhältnis der beiden Größen wird durch die Break-Even-Effizienz Gleichung:
% = DeltaErho / DeltaEc x 100
Wenn der Break-even Effizienz kleiner als 100% ist, dann registriert der Vorrichtung einen Verlust an elektrischer Energie in der CP in Bezug auf den DP. Umgekehrt, wenn der Wirkungsgrad 100% übersteigt, dann gibt es einen Nettogewinn an elektrischer Energie in den CP, im Vergleich zu derjenigen in der DP verloren. Für die Zwecke dieser Analyse wurde eine Grenze für die Mindesteinschubkapazität gelegt, aus dem Experiment und in Übereinstimmung mit den Laststromkurven des Herstellers bei 115 W für das Treiberpaket (Durchschnittsstrom von 0,250 A, Mindeststrom von 0,230 A) und bei 90 W für die Ladungspaket (durchschnittlicher Strom von 0,375 A, Mindeststrom von 0,334 A), als eine Funktion von sowohl der Gesamtzellgröße (jeweils 46:29) und der Differenz der für die Entladung verwendeten Widerstandslasten Messungen. Alle Kathoden eingebrochen wurde, wie zuvor beschrieben.
Die Ergebnisse mit diesem vierten Verfahren erhaltenen sechs ausgewählten Experimenten mit drei verschiedenen Typen von Vorrichtungen (unter Verwendung verschiedener Elektrodenplattenbereiche, Spaltlängen und Elektrodenwerkfunktionen ), sowohl in der Entladungsröhre oder dem (einzigen) Diode (zB Fig.10B) Vereinbarungen, bei den angegebenen Belastungen, sind in Tabelle 8 dargestellt in allen Fällen ein Netz von mehr als kombinierte Batterieladezustand, ausgedrückt als elektrische Wattstunden wird (Spalten 8 und 10, Tabelle 8) registriert und die Break-Even-Wirkungsgrade sind> 100% (Spalte 10). Versuchsgruppen 1 und 2 zeigen wiederum, dass für die gleiche Kathode ergibt die unterbrochene PAGD Sequenzmethode der Gruppe 2 (1 Minute PAGD Funktion, gefolgt von einer 15-minütigen Erholung, usw.) eine höhere ausgeglichenes Wirkungsgrad wegen der geringere Verluste mit diesem minimalen Plattenheizkörper Methode (Spalte 10, Tabelle 8) registriert. Gruppe 3 der Tabelle 8 zeigt, daß die Leistungsproduktionseffizienz PAGD ist auch höher bei einem niedrigeren Austrittsarbeit Kathodenmaterial (H220 vs H34), wobei unterzogen, um die automatische elektronische Bedingungen bei einer 4-fach niedrigeren Druck als die Kontrollgruppen 1 PAGD und 2; Allerdings drückt die untere Druck die Frequenz und zusammen mit dem unterbrochenen PAGD Sequenzierungsverfahren, es senkt auch den Verlust, was zu einer tatsächlich viel größer ausgeglichenes Wert als für die vorherigen zwei Gruppen registriert. Gruppen 4 und 5 veranschaulichen die doppelte Wirkung der Senkung sowohl der Plattenfläche und der Spaltabstand: Erstere betrifft die PAGD Ereignisfrequenz, während die letztere wirkt sich auf die PAGD Amplitude und damit die Fangeffizienz der Ladungspaket. Trotz einer Kathodenaustrittsarbeit praktisch und operativ identisch mit der Gruppe 1 und 2, diese kleineren Plattenfläche und kürzere Streckeneinrichtungen in Gruppen 4 und 5 eingesetzt, wobei 3- bis 6-fach niedrigeren Nettoleistungsausgänge, sowie niedrigere Pause -Sogar Effizienzen als die früheren Gruppen auf dem gleichen Druck. Schließlich Gruppe 6 veranschaulicht die für die Platte mit Diodenkonfiguration, wobei die Frequenz niedriger ist (keine Auslösung Rolle für die axiale Element) erhaltenen Ergebnisse, und ein höherer Verlust führt in die untere ausgeglichenes Wirkungsgrad, vergleichbar mit dem des unteren Bereichs, und kürzere Lücke Gruppen 4 und 5.
Um die in diesen Analysen verwendeten Entladungskurve Längen überprüfen und experimentell zu etablieren die tatsächliche Ladekapazität der Akkus, Kalibrierung resistive Entladungen zwischen dem maximalen Ladezustand und die Mindestgrenzen gewählt, wurden für jede Packung durchgeführt mit ihren jeweiligen Entladungswiderstände R2 und R3 (siehe Fig.9). Diese Entladungskalibrierungskurven wurden für die Hälfte in Fig.15A und Fig.15B gezeigt, eine maximale Ladungswerte aufgetragen ist und von der erzeugten Kurve haben wir die gesamte Halbladungskapazitäten der einzelnen Akkus entschlossen, 1,033 kWh (100% = 2,066 kWh ) für den Antriebsteil und 660 Wh (100% = 1.320 kWh) für die Gebührensatz. Basierend auf den entsprechenden maximalen (100%) Kapazitätswerte bestimmten wir die tatsächlichen prozentualen Anteil der in Spalte 5 genannten relativen Ladungskapazitäten, Tabelle 8, die mit den experimentellen Werten übereinstimmen. Wir auch festgestellt, dass die Kurven geplottet zeigte zwei ziemlich unterschiedliche Zeit linearen Steigungen, die Steigung der Leistungsabgabe pro Zeit Versteilung sehr stark bei der Annäherung an die Grenze des zulässigen Einschubkapazität bei 115 W in R2, und 90 W vorkommenden in R3.
Die Pre-PAGD Lauf und Post PAGD Lauf, Antriebs- und Ladepaket Entladungskurven entsprechend den Gruppen 3 bzw. 6 für Triode und Platte Diodenkonfigurationen, die in Tabelle 8 werden in Fig.16 (Antriebspaket) und Fig.17 (Belastungen ausgewiesen werden Pack) für Gruppe 3, und in Fig.18 (Antriebspaket) und Fig.19 (Laden-Pack), für Gruppen 6. in allen Fällen, die offenen Symbole stehen für die vor-PAGD Lauf Entladungskurven, während die geschlossenen Symbole stellen die post-PAGD Lauf Entladekurven.
Als weitere Prüfung dieser Werte einer videoMillisekunden Analyse der singulären Strom Simultaneitäten an beiden Enden des Systems (Antrieb und Ladungspakete) auftretenden wurde für verschiedene 10 Sekunden Proben von verschiedenen PAGD Läufe durchgeführt. Ein typisches Beispiel ist in Fig.20, die eine Probe des in Tabelle 8 als 6 bezeichnet PAGD Lauf ist Während die Disk zu packen Gleichstrom Wattzahl als Eingabe ausgegeben, um die Produktion von 36,6 bis 57,82 Watt variiert PAGD, um den Faktor 1,6 mal aufgerufen die Gleichstrom Watt Eingabe der Ladungspaket als erfasst PAGD Ausgangs variiert ausgeprägter um einen Faktor von 2,7-fach, 146,4-399,6 Watt (alle m wurden auf die gleiche ausgewählte Bereiche von Spannung und Strom) mit der semi-periodische, intermittierende Charakter jedes singuläre Emission, obwohl in bestimmten, feststellbaren Bereiche für Amplitude und Stromausgänge.
Assimilation des singulären Verhalten des PAGD in diesem Beispiel durch eine statistische Behandlung seiner Variation (mit n = 64), zeigt, dass die operativen Break-even in diesem abgetastet Zeitraum beobachtet Wirkungsgrad liegt bei 485,2% +/- 18% mit projizierten 48,3 Wh-Laufwerk Packungsverlust und 221.7Wh Gebührensatz Zunahme. Dies entspricht ziemlich genau den beobachteten 483% Break-Even-Effizienz und die 37.7Wh Verlust sowie die 182,2 kWh Gewinn für das Gesamt PAGD Lauf in der Gruppe 6 der Tabelle 8, und zeigt an, wie in der Nähe werden die Werte von der operativen und erhalten umfangreiche nicht vernachlässigbare ohmsche Entladungsleistungsmessmethoden.
Schließlich wird ein Beispiel für die Korrelation zwischen dem Antriebspaket PAGD Lastspannung und der Ladepackung PAGD Ladespannung, in Abhängigkeit von der Dauer der dazwischen PAGD Lauf zwischen Widerstandsentladungs Messungen wird in Fig.21 gezeigt, für die PAGD Lauf entspricht Gruppe 4 der Tabelle 8.
Unter Verwendung der gleichen Impulsgenerator mit H200 Al 128 cm2 Platten, in einem Doppeldiodenkonfiguration und die gleiche Schaltungswerte (aber mit CP = 23 Zellen), wurden drei Versuche bei unterschiedlichen PAGD Frequenzen als eine Funktion der variierenden Luftdruck, durchgeführt. Die Analyse der Treiberpaket Verluste und Gebührensatz Gewinne durch die umfangreiche Lastentladungsmessung Verfahren, wie oben beschrieben, führte zur Ermittlung der Brutto- und Nettogewinne (jeweils ohne und mit Verlusten im Lieferumfang enthalten) pro Impuls, in Milliwatt-Stunden, für jede Frequenz sowie der Brutto- und Nettoenergiegewinne pro Sekunde PAGD Betrieb. Die Ergebnisse sind in Tabelle 9 Auch wenn die Brutto- und Nettogewinne von Energie pro Puls wurde beobachtet, dass mit abnehmender Frequenz zu erhöhen gezeigt, die Bruttostromzunahme pro Zeiteinheit erhöht mit zunehmender Frequenz. Doch diese letzte Trend nicht notwendigerweise in eine höhere Nettozunahme pro Zeiteinheit zu übersetzen, weil die Verluste in der Treiberteil (nicht dargestellt) deutlich erhöhen auch PAGD Frequenz. Diese Verluste sind aller Wahrscheinlichkeit nach, um mehr Energie Bindung durch das Plasma bei höheren Frequenzen im Zusammenhang, wenn Plasma Aussterben unvollständig. Wir erwarten, dass die Nettogewinne um optimale Schwellenwerte für eine bestimmte Art der Schaltungsanordnung eine Gruppe von Werten und Impulsgeber Abmessungen zu erreichen.
Bestimmte zusätzliche Beobachtungen während der Experimente mit dem Doppeldiodenkonfiguration Fig.10A darf in das Verständnis der Erfindung zu unterstützen.
1) Austausch
von Restluft mit Argongas führt zu einer höheren PAGD Frequenzen, die von uns
festgestellt, wenn die Verwendung eines 128 cm2 H200 AC Platte
Impulsgeber im Doppeldiodenkonfiguration (V = 575). Bei 1 Torr, ging die
Impulsrate von 20 PPS in Luft auf 1300 bis 1400 KKS in Argon. Mit 29 12V-Zellen
in der Gebührensatz, hörte Eingangsströme in sie fließen. Unter diesen
Bedingungen wird die Röhrenspannung über die Platten verringert, und der
Spannungsabfall über dem Eingangswiderstand erhöht. Der Wert von E (= V / d)
kleiner geworden (Größe Lücke = 3 cm von
2) mit Frequenzen von 400 PPS, die Ströme in den Ladepackung fließt fiel auf Null. Ersetzen eines Schnelle Wiederherstellung-Typ HFR 120 (1200V, 40A) Diodenbrücke durch eine Art MUR 860 (600V, 8A) Diodenbrücke hatte keine Wirkung. Wenn die Amplitude des Plattenpotentialschwingungen fällt unter das Potential des Ladungspaket, gibt es auch eine Tendenz zur Lichtbogenentladungen zu erzeugen. Für Ausgangsströme von der Vakuumimpulsgenerator, um die Ladungspaket geben, muß die Anzahl der Zellen reduziert werden, so daß das Potential der Ladungspaket ist niedrig genug, um die transduzierten Ströme zulassen. Eine Reduktion von 29 bis 23 Zellen erlaubt Ströme von 250 mA, um die CP geben, und weitere Reduzierung auf 19 Zellen verdoppelt diese Ströme (pro Polarität Arm).
3) Unsere
Beobachtungen zeigen, dass es genügt, unter diesen Bedingungen (CP von 19
Zellen), um das Vakuum zu erhöhen, so dass die Frequenz abnimmt, und die
Plattenpotential und der Ladepackung Eingangsströme zu. Bei 0,1 Torr, die
Ströme erreicht 1A Gleichstrom pro
Die Verbindung zwischen diesen Faktoren zeigt, daß die Löschspannung ist eine Funktion der Frequenz PAGD: je höher die PAGD Frequenz, desto geringer ist die Löschspannung, bis empirischen (im Unterschied von vorhergesagten) VAD Feldwerte erreicht sind. Als Folge muss die Startspannung der Ladungspaket eingestellt werden, indem die Anzahl von Zellen zusammensetzt, so daß sie unterhalb der niedrigsten Löschspannung des PAGD für jeden gegebenen Geometrie und Spaltabstand.
Zweitens, da der Ionenplasma mehr verdünnten gemacht, die Frequenz der Emissionen verringert, aber die Spitzenwerte der Ausgangsspannung und Strom pro Impuls zu. Je langsamer die PAGD und je verdünnter die Atmosphäre ist, desto höher ist das durch das System gegenüber dem Eingangsenergie erzeugten Ausgangsenergie.
Autographischen Analyse PAGD induzierten Kathoden Kratern in H34 Platten durchgeführt wurde, und deren durchschnittliche Innendurchmesser und die maximale Tiefe bestimmt. Ähnliche Studien wurden PAGD induzierten Krater in Alzak (Marke) Platten durchgeführt. Die sekundären Krater charakteristisch in Alzak Platten gefunden, entlang Bruchlinien Bestrahlung aus dem Hauptkrater, sind in H34 Platten fehlt; statt, in H34 Platten, beobachtet man eine aufgeraute Oberfläche rund um den Emissions Krater, sich deutlich von der ursprünglichen rauen Aspekt der gezogen Finish dieser gehärteten Aluminiumplatten. Auch im Gegensatz zu den Alzak Hauptkrater haben die H34 Krater oft eine konvexe Zentrum durch eine gekühlte Metallschmelze Tröpfchen besetzt, während die Alzak Krater hatte einen konkaven, ausgehöhlt Aspekt. Schließlich, da die Lochfraß von PAGD kathodischen Emissionen resultierenden deckt die gesamte Kathode, die metallische Oberfläche bekommt eine ganz andere raue Aspekt von seinem ursprünglichen Aussehen. In diesem Prozess geworden Krater aus früheren Metallschichten progressiv bedeckt und durch nachfolgende Ausstoß von derselben Kathode erodiert. Ganz anders ist die Oberflächenabscheidungsprozesses an der Anode auftritt; Hier erscheint die Oberfläche, um mehr gleichförmig werden, durch die Spiegelung und möglicherweise abrasive Wirkungen von Kathodenstrahlen. Makroskopisch mit erhöhter Perioden PAGD Betrieb, sauberer und poliert wird die Anodenoberfläche.
Mit den von der metallographischen Verfahren Krater Messung erhaltenen Daten schätzten wir das Volumen von Metall von der Kathode ausgestoßen wird, unter der Annahme, dass die Krater eine konkave analog einem Kugelsegment mit einem einzigen Grundkörper (1/6pi x H [3r2 + H2], wobei H die Höhe des Kugelabschnitts und r der Radius der Kugel), unter Vernachlässigung des Volumens der zentralen Tröpfchenreste aus der Emission. Die folgenden sind Mittelwert +/- SEM Kraterdurchmesser (D), Krater Tiefe (H) und maximalen Volumen (V) der extrudierten metallischen Materials für zwei Arten von Aluminiumkathoden, Alzak und H34 gehärtetem Aluminium, mit einem hohen Eingangsstrom PAGD:
1. Alzak: D -0.028 cm +/- 0.003; H -0.002 cm +/- 0.0002; V - 6.2 x 10-7 cm3
2. H34: D -0.0115 cm +/- 0.0004; H -0.0006 +/- 0.0001; V - 3.1 x 10-8 cm3
Die Ausnutzung Platten beider Material besteht mit 3 mm Dicke, und somit mit einem Volumen von 38,4 cm3 pro Platte und unter Berücksichtigung, daß nur 2/3 der Kathode zu verwenden (ein 2 mm-Schicht von 3 mm Dicke) werden, die Gesamtzahl der Impulse pro Platte insgesamt (TLT) und teilweise (PLT) Lebensdauer ist theoretisch:
1. Alzak: TLT: 6.2 x 107 pulses; PLT: 4.1 x 107 pulses;
2. H34: TLT: 1.2 x 109 pulses; PLT: 8.1 x 108 pulses.
Typischerweise
kann ein H34-Gerät etwa 0,25 kWh pro 10.000 Impulse zu erzeugen. Der
entsprechende Wert für ein PLT ist somit ein Minimum von 1,0 MWh / Alzak
Kathode und von 20 MWh / H34 Kathode. Als Kathode für jede Kombination ist nur
66,7% eingenommen werden, der die Vakuumimpulsgenerator weiterhin in einer
umgekehrten Konfiguration verwendet werden, durch Verwendung der anderen
Wir haben eine Zweiport -System für die Herstellung der einzelnen Zufuhrereignisse, die wir zuvor in der "863" Anwendung als endogener pulsierenden abnormale Glimmentladung Regime, wo die Plasmaentladung durch spontane elektronische Emissionen von der Kathode ausgelösten identifiziert erstellt. Wir haben die Arbeitsweise dieses Zweiport -System, um festzustellen, was es dem Stromeingang und Ausgangscharakteristiken eines anhalt PAGD Regime untersucht. Trotz der breiten (10-fach) Schwankungen der Netto-Leistung und Gewinnzone erreichen-Effizienz durch die vier verschiedenen Methoden eingesetzt (offene Spannungsmessungen, Zeitintegration der vernachlässigbaren Leistungsmessungen, operative Leistungsmessung und Echtzeit nicht zu vernachlässigenden Leistungsmessung) gemessen, die alle Methoden auf das Vorliegen eines anomalen elektrischen Übertragungsphänomen innerhalb der Vakuumimpulsgenerator, wie sie bei der Herstellung an dem Ausgangsanschluss der elektrischen Energie direkt gemessen und erfasst, die größer ist, als dies zu erwarten aufgrund des elektrischen Energieeintrags in den Verzeichnissen führen Eingangs-Port. Mit den genauesten der angewandten Methoden haben wir typische PAGD Stromproduktionsraten von 200 Wh / Stunde PAGD Betrieb gefunden werden, und diese können> 0,5 kWh / h Werte erreichen.
Die Abweichungen zwischen den verwendeten Methoden sind ausführlich in dem vorstehenden Abschnitt untersucht. Unsere systematischen Ansatz zeigt, dass die am häufigsten verwendeten Verfahren zur Messung der Ladekapazität der Batterien durch die offenen Spannungswerten ist die am wenigsten zuverlässigen Ansatz für die Ermittlung der Ist-Nutzleistung verloren gehen oder von den in dem System verwendeten Akkus gewonnen: im Vergleich zu alle drei anderen Methoden überschätzt es Nettostromverbrauch und bis zu 10-fach hergestellt, sowie eine Verzerrung der Gewinnzone erreichen-Effizienz, insbesondere bei den Extremen der Bedienung. All dies ergibt sich aus der stark vermindert (50-60% der theoretischen Einschätzung des Herstellers) effektive Ladekapazität der Blei-Säure-Gel-Zellen eingesetzt, da experimentell aus Fig.18 und Fig.19 bestimmt, im Vergleich zu den theoretischen maximalen Ladekapazität Werte, dass dienen als Maßstab für die offenen Spannungsmessungen. In anderen Worten, die effektive Energiedichte der Batterien während dieser Experimente war tatsächlich etwa die Hälfte des Herstellers abgeschätzt 30 Wh / kg.
Unter diesen Betriebsbedingungen Ihrer Akkuleistung, der dritten und vierten Verfahren (bzw. operativen und in Echtzeit nicht zu vernachlässigenden Leistungsmessungen) der Stromverbrauch und die Produktion erwies sich als die beste Lösung, um sowohl PAGD elektrischen Strom Ein- und Ausgang zu messen, da die Ergebnisse beider Methoden abgestimmt einander eng, obwohl die erstere ist eine statistische Behandlung der gleichzeitigen Ereignisse und das letztere ist ein Echtzeit-Integration der kumulativen Wirkungen. Die zweite Methode ist deutlich weniger zuverlässig als entweder das dritte oder das vierte Verfahren, und dies resultiert aus der Tatsache, dass die Leistungsaufnahme Hängen vernachlässigbaren Widerstandsentladungen sind nicht nur sehr verschieden von den quasi-stationären Zustand Entladungs Steigungen (beginnend bei> 5 - 15 Minuten) von umfangreichen resistive Entladungen, aber auch ihre Verhältnismäßigkeit muss nicht dem Echtzeit-Äquivalent anhalt Verhältnismäßigkeit der resistive Entladungen.
Der wesentliche Vorteil des vierten Verfahrens besteht darin, dass es effektiv berücksichtigt die tatsächliche Zeit, die Batterieleistung von der gesamten PAGD Produktion und Erfassungssystem, die wir beschrieben haben besteht. Als solches kann das Verfahren den Hauptnachteil reflektieren mehr die Grenzen der eingesetzten Batterien (die hohe Geschwindigkeit des Abbaus der absolute Wert der effektiven Gesamtladekapazität und begrenzte Effizienz bei Beibehaltung Ladung von diskontinuierlichen Eingangsimpulse abgeleitet) als der Angabe der haben Nennleistung. Es gibt eine Reihe von Möglichkeiten zur Feinabstimmung der durch die vorliegende Arbeit eingeführten Systems, beginnend mit der Nutzung von Sekundärbatterien oder andere Ladungsmangel oder Übernahme-Geräte, die weniger Variablen oder leichter vorhersehbar tatsächliche Ladekapazität haben.
In dieser Hinsicht gibt es zwei große Mängel auf die verwendet werden, um die Antriebs- und Lade Packungen bilden Batterien; (1) ihre wesentlichen Memory-Effekt, und (2) ihrer Konstruktion konstant, anstatt diskontinuierlich, Gleichstrom Aufladung.
Kürzlich entwickelte Nickel-Hydrid-Batterien sind ein Beispiel für eine elektrostatische Ladungsspeichersystem, das eine beträchtliche Ladungsspeichereffekt fehlen und ihre experimentelle Batterien ist derzeit höhere Effizienz weisen Lademethoden entwickelt. Elektrostatische Aufladung Rückhaltesysteme mit einer besseren Energiedichten, bessere Ladung retentivities und unbedeutend Memory-Effekte werden wahrscheinlich effizienter bei der Erfassung und halten die Energieabgabe durch die Schaltung sein. In praktischen Ausführungsformen der Erfindung, die Wirksamkeit verantwortlich Auslastung wichtiger als Messbarkeit ab, und ein Gerät, das die Energie effektiv und gleichzeitig im eine entsprechende Gegen-EMK zu dem System verwendet werden können verwenden werden.
Die Wirkung der Leistungseigenschaften der Antriebs- und Ladungspakete ist nur eine unter vielen Parametern Beeinträchtigung der Funktion der Erfindung. Wie unsere umfangreiche Untersuchung der vielfältigen PAGD Phänomen gezeigt die Rückgewinnung von Energie aus es durch elektromechanische Transduktion, wie in der "531" Anwendung oder elektrostatische Abscheidung, wie oben beschrieben, welche Faktoren bei der Modulation der Frequenz, Amplitude und Spitzenstrom Merkmale der beteiligten PAGD Regime sind komplex. Manipulation dieser Faktoren kann elektrischen Energierückgewinnung zu verbessern, oder zu reduzieren oder sogar zu unterdrücken PAGD. Wir haben bisher darauf hingewiesen, zahlreiche Faktoren, PAGD Frequenz und einige unter denen, die auch die PAGD Amplitude beeinflussen beeinflussen. Abgesehen von diesen Faktoren, die Schaltungsparameter des Ausgangsanschlussabschnitt der Schaltung, zusätzlich zu der Art und chemischen Eigenschaften der Batteriezellen bereits diskutiert, das Ladungspotential des Ladungsteils, der Eigenschaften der Gleichrichter in dem Rückgewinnungsbrücke bezogen auf den Zeitraum von PAGD super-Resonanzfrequenzen und die Effektivwerte der parallel und Querkapazität Brücken können alle beeinflussen die Ergebnisse. Bestimmte Faktoren haben jedoch eine radikale Wirkung auf PAGD Betrieb, wie beispielsweise die Spaltabstand und der Ladepackung Potenzial.
Eine zu kleine Spaltabstand zwischen dem kalten Emitter (Kathode) und dem Kollektor wird in einer zunehmenden Verringerung der Energierückgewinnung führen. Die durch die Ladungspaket dargestellt Potenzial muss kleiner als die Spannungsamplitude des PAGD entwickelt wird, wie durch einen gegebenen Spaltabstand bei einem gegebenen Druck spezifiziert werden. Eine zu große Ladung Packmaß in Bezug auf PAGD Amplitude und der Spaltlänge wird PAGD Produktion auszuschließen oder zu extrem niedrigen PAGD Frequenzen. Kurz gesagt, die Energieabsorptionsrate und das Gegenpotential durch die Ladungspaket oder einer anderen Energienutzungsvorrichtung dargestellt sind wichtige Faktoren bei dem Betrieb der Schaltung als Ganzes, und sollte entweder einigermaßen konstant gehalten werden, oder Änderungen sollen durch Änderungen kompensiert werden andere Betriebsparameter (wie es typisch für die meisten Stromversorgungsschaltungen).
Da unsere Testergebnisse zeigen, dass die elektrische Leistung der Schaltung größer ist als die elektrische Leistung in die Schaltung eingegeben werden, zieht die Schaltung eindeutig auf eine weitere Quelle der Energiezufuhr. Während wir nicht wünschen, an irgendeine bestimmte Theorie der Arbeitsweise beschränkt ist, kann die folgende Diskussion hilfreich bei der Erläuterung unserer Beobachtungen. Diese Beobachtungen wurden in einigen Einzelheiten beschrieben worden, so daß das beobachtete Phänomen reproduziert werden kann, auch wenn die verwendeten Prinzipien sind nicht vollständig verstanden.
In den "863" und "531" Anwendungen wurde ein neues, Kaltkathoden-Regime von Vakuum elektrische Entladung, die wir den gepulsten abnormale Glimmentladung (PAGD) Regime bezeichnet identifiziert. Diese Regelung, die das abnormale Glimmentladung Bereich der Strom-Spannungs-Kurve für geeignete Entladungsröhren einnimmt, hat die einzigartige Eigenschaft, spontan Pulsen der abnormalen Glühentladung in einer Weise, die von dem Rohr und dessen Schaltungsumgebung kommen wird, die einen Vakuumimpuls darstellt Generatorvorrichtung, wenn es unter den Bedingungen, die wir identifiziert haben, betrieben wird. In der Tat, wenn sie mit kontinuierlichen Gleichstrom, unter solchen Bedingungen stimuliert werden, reagiert eine solche Schaltung mit spontaner abnormale Glimmentladung Impulse, effektive Trennung der Eingangs- und Ausgangsströme zu ermöglichen.
Wir haben gezeigt, elektrisch, metallographisch, oszillographisch und videografisch, wie die gepulste Diskontinuität resultiert aus einer selbstbegrenzenden, automatischen elektronischen Kathodenemission, die in wiederholten Plasmaausbrüche von der Kathode unter den Bedingungen der Kathoden gesättigten Stromeingang führt. Die automatische elektronische Ansteuerung des PAGD Regelung ist somit ähnlich zu der des Hochfeldemissionsvorrichtung gedacht zur Vakuumlichtbogenentladungen (VAD Regelung) verantwortlich zu sein. Doch unter den Bedingungen PAGD wir definiert haben, wird dieser Mechanismus gefunden, um in der Region vor dem VAD bei sehr niedrigen Bereich und niedrige Eingangs durchschnittlichen Gleichstromstärke betrieben werden, mit sehr großen Entfernungen zwischen den Elektroden und in einem selbstbegrenzenden, sich wiederholenden Mode. Seiner Strom-Potential (abnormale glow) Entladungskurve ist nicht nur die sich von derjenigen einer Vakuumlichtbogenentladung, aber die elektrischen Zyklus des PAGD Regime selbst oszilliert innerhalb her: Mit anderen Worten, die PAGD Regime wir identifiziert haben Eigenschaften gemischt das Potential und die Stromgrenzen der abnormen Glimmentladungsbereich, als Funktion des alternativen Plasmaerzeugung und Kollaps der diskontinuierlichen Sequenzierung des automatischen elektronischen Emissionsprozess eingeführt. Dementsprechend wird die intermittierende Anwesenheit des abnormalen Glühen sowie die beobachtete Segregation der Strom fließt, sind aufgrund der diachronic Betrieb dieser spontanen Katodenemission Brennpunkte. Die Mikrokrater und videographische Analysen der PAGD haben das Vorhandensein eines Emissionsstrahls im Ursprung eines jeden Impulses, ein Phänomen, das VAD Theorie und Experiment identifizierte auch demonstriert. Metallic Strahlen Ursprung an den Kathodenflecken des VADs sind dafür bekannt, Geschwindigkeiten bis zu präsentieren, und größer als 1000 m / sec.
Im Lichte der obigen Ausführungen wäre die Energie Transplantat Phänomen uns isolierten betrieben werden müssen, auf der Mikroereignis Maßstab durch die Wechselwirkungen des Kathodenemissionsstrahl mit der Wirbelgeformte Impulswandler Plasma im Raum zwischen den Elektroden. Verschiedene Aspekte können im Hinblick auf die komplexe Reihe von Ereignissen, die einen vollständigen Arbeitszyklus zu bilden, auf einer Mikroskala angefahren werden. Es gibt Wechselwirkungen innerhalb der Kathode werden die Wechselwirkungen an der Oberfläche der Kathode, die Wechselwirkungen zwischen der Emissionsstrahl und dem Plasmakügelchen nahe an der Kathode, und schließlich werden Wechselwirkungen der resultierende Elektronenstrahl und Ionenverteilung in der Inter-Elektroden-Plasma, in dem Parallel-Grenzen.
Im allgemeinen wird in der Gegenwart eines elektrischen Feldes, das die Potentialverteilung in der Nähe der Kathode bildet eine Potentialbarriere für den Fluß von elektrischer Ladung, da diese Barriere wird durch die Energie definiert, daß die energiereichsten Elektronen innerhalb des Metalls (der Fermi-Energieelektronen ) müssen, bevor sie sich von der Kathodenoberflächenpotential befreit erwerben, um einen Emissionsstrahl stammen. Bevor irgendwelche freien Elektronen werden zur Leitung in den Raum angrenzend an die Kathode, müssen sie die Grenze, die durch die Potentialbarriere aufgeworfen kreuzen. Mit einem schwachen angelegten Feld, können klassische Elektronenemission aus einem Metall nur auftreten, wenn eine Energie praktisch gleich der Austrittsarbeit des Metalls ist, zusätzlich zu dem Fermi-Energie übertragen wird. Unter Bedingungen der thermionischen Emission bietet die Erhitzung der Kathode die benötigte Energieeinsatz. Jedoch vorhergesagt die Kaltkathoden Fowler-Nordheim-Quantenfeldemissions Theorie die Existenz einer endlichen Wahrscheinlichkeit für ein Elektron zu tunneln durch die Potentialbarriere, wenn das angelegte Feld ist hoch. Kaltkathoden-Elektronenemissions sind damit möglich, unter diesen Bedingungen praktisch Fermi Energie, da die hohe Feld würde das Tunneln durch die Potentialbarriere durch Verengung des Sperrbreite für die Fermi-Energieelektronen zu katalysieren. Die genaue Lokalisierung des Emissions würde dann auf den randomisierten Schwankungen hohe Felder an der Kathode, die durch positive Raumladungen fegt nahe er hergestellt wurden angewiesen.
In den meisten Fällen hat diese Theorie war die Arbeitshypothese der letzten 60 Jahre Feldemissions Studien, die von der VAD-Mechanismus zentriert sind, trotz der Tatsache, die beobachtet Feldgradienten sind offenbar unzureichend Aufteilung in Abhängigkeit von der theoretischen Hochfeld erklären, Mechanismus. Die Fowler-Nordheim-Theorie hat daher kam es zu erheblichen Änderungen und Ergänzungen, vor allem für die Tatsache, dass es postuliert, als Voraussetzung für die Kaltkathoden-Feldemissions in großflächigen Elektroden Konto, das Vorhandensein von riesigen Feldern (> 109 V / m) und extrem niedrige Arbeitsfunktionen, von denen keines werden von experimentellen Untersuchungen VAD getragen. Einige Forscher haben herausgefunden, dass der für die VAD Feldemission verantwortlich Aufteilung wird durch Joule'sche Erwärmung und Verdampfung von mikroskopischen Emissionsspitzen gefördert wird und dass diese eine kritische Stromdichte (1012 A / cm2), während andere betont, daß diese Erklärung und diese Schwellenwerte tat nicht für großflächige Strahler und daß ein Raumladungseffekt der Konzentration der Ionenverteilung in der Nähe der Kathode gefördert Aufteilung unter diesen Umständen, wenn das Feld einen kritischen Wert erreicht zu halten; Großfeldverstärkungsfaktoren (mehr als das Tausendfache) wurde postuliert, die Diskrepanz zwischen den theoretischen Vorhersagen und experimentellen Ergebnisse in Bezug auf den kritischen Bruchfeldwerte erklären, und andere haben gezeigt, wie diese kritische Feldwert effektiv mit Austrittsarbeit und Elektrodenanlage variiert.
Die PAGD Regime und seine selbstverlöschend automatische elektronische Emissionsmechanismus steht als Ausnahme von der hohen Feldemissionstheorie in ihrer derzeitigen Form mit all ihren Änderungen, zumal an diesem Phänomen sind wir mit einer Kathodenemission, die sich spontan über die auftritt konfrontiert große Lücken in den großen Plattenfläche Pulsgeneratoren, bei sehr geringen Feldwerte (bis zu <1 x 104 V / m), wie oben und in den "863" Anwendung gezeigt. Außerdem ist ein Fowler-Nordheim-Plot (in Form Log10 (I / V2) gegen 1 / V) der PAGD Volt-Ampere-Charakteristik eine positive Steigung, anstatt die Fowler-Nordheim-negative Steigung charakteristisch VAD Feldemission. Jedoch Stromdichte Werte von Korrelationen der autographische Analyse der Kathode mit einer Analyse der ereignis Oszillogramm (Spitzenimpulsströme ) erhaltenen anzuzeigen, dass die Stromdichte J PAGD kann Werte von 105 bis 107 A / m2 bei der Emissionsprozess erreicht hat (die größer Alzak Krater einen zugehörigen unteren J-Wert), Werte, die am oberen Ende, die 109 A / m2 Schwellenstromdichte durch den Fowler-Nordheim-Theorie benötigt nicht erreichen. Betrachtet man diese zwei verschiedene Beobachtungen in Bezug auf Feldstärke und Stromdichte, haben wir, um das Vorhandensein einer niedrigen Feld zugeben, große Fläche Kaltkathoden- Autoelektronenemission mit hohen Stromdichten, die von aktuellen Feldemissions Theorie vorhergesagt wird dotiert.
Im Gegensatz zu den typischen VAD Regime ist die PAGD weder eine Hochfrequenzschwingung, auch nicht in einer zufälligen Art und Weise auftreten. Es bildet eine mehr oder weniger regelmäßigen, quasikohärenten periodische Energietransduktion welche Zyklen zwischen Kathodenfall Grenzen, die um einen Faktor von 2 bis 15 als typische Vakuum Arckathode Tropfen höher sind. Die intermittierende Kathodenemission für die Niederfrequenz verantwortlich, gepulste Verhalten des abnormalen Glühen, ist auch selbstverlöschend und Selbstanlauf, unter den Bedingungen, die wir definiert haben. Darüber hinaus haben wir auch eine neue und unerwartete Abhängigkeit der periodischen Impulsrate von dem Kathodenbereich identifiziert. Dies zeigt die Anwesenheit von Feldemissionsregelparameter bisher ungeahnte. Es ist wahrscheinlich, dass die Feldschwankungen des polarisierten Pre-Durchbruchfeld ist für die Auslösung der besonderen Lokalisationen der Auto-Elektronikemissionsschwerpunkte, als auch, was vermittelt, in einer Linse artig, für Elektronenfläche Mitteilung die verzerrte Bereich Energie benötigt, verantwortlich. In diesem Sinne, externe, elektrische oder magnetische Feldschwankungen (zB Bewegung von statischer Aufladung oder konstanter Magnetfelder) von uns vorge Zusammenbruch Potentiale induziert, provoziert PAGD Emissionen und Abbau auf diesen Ebenen.
Im allgemeinen wurden VAD Studien gezeigt, dass, für großflächige Elektroden, Mikrogeometrie adsorbierten Gasschichten und Gasverunreinigungsgehalte der Kathode spielen eine Rolle bei der Modulation der Feldemission. In unserem PAGD Studien werden die Wechselwirkungen an der Oberfläche der Kathode und zwischen der Kathode Potentialabfall eindeutig moduliert:
(1) Art von Restgasen, wie von unserer Luft vs Argon Studien gezeigt;
(2) ihren Druck,
(3) Elektrodenanlage,
(4) Work-Funktion und
(5) Gesamtimpulszahl, unter anderem.
Das Plasma, in auslauf gesteuert oder Niederdruck PAGD Geräte, hat beide Restgas und Metalldampf Substraten. In Vorrichtungen zunächst bei hohen bis sehr hohen Vakuum (Diffusionspumpendrücke) geschlossen ist, den Hauptrestsubstrat, deren Anwesenheit mit der Zeit des Betriebs der Metalldampf von der Kathode freigesetzt und nicht an die Umhüllung Wände oder die Anode belastet. Es wurde früher für extern (magnetisch oder elektrostatisch) gepulste Plasmabeschleuniger gezeigt, dass die Menge an Restgas oder Dampf in dem Zwischenelektrodenraum links verringert sich mit zunehmender Anzahl aufeinanderfolgender Entladungen und eine wachsende Menge an Elektrodenisolator Gasabsorption. Die Wirkung einer solchen Entfernung von Restgas oder Dampf ist, das Vakuum von einem verschlossenen Umschlag zu verringern. Mit hohem Vakuum versiegelt PAGD Generatoren haben wir beobachtet, dass ein längerer Betrieb und Sputter-induzierte Spiegelung des Umschlags verursacht eine progressive Verschwinden der Entladung, wie das Spannungspotential benötigt, um auslösen zunimmt. Bei dem Thermoelement kann niederfrequenten gepulsten abnorme Glimmentladungen auch gesehen werden, um das Vakuum deutlich erhöhen. Diese Ergebnisse legen nahe, anstelle des Vorhandenseins eines Pumpmechanismus im PAGD die etwas analog zu der Sputter-Ionenpumpen, bei Kollision von ionisierten Gasmoleküle mit der Kathode für das Sputtern von Kathodenmaterial, die entweder mit dem Gas kombiniert Substrat verantwortlich ist ('Getter’ Aktion) oder" Pflaster über 'den Schutzgasmoleküle an die Anode (ein Verfahren, wie `Ionen burial` bekannt). Dies sind die zwei Grund druckreduzierende Aktionen der Gettermaterial gesputterten Atomen, Ionenpumpen.
Bei Ionensputterpumpen ist die Einleitung des Zyklus ist jedoch eine Funktion der Anwesenheit von Hochgeschwindigkeitselektronen im Hochfeldplasma von der Glimmentladung, die erforderlich sind, um die Gasmoleküle zu ionisieren Substrat sind; Auch hat das Gettermaterial typischerweise eine hohe Austrittsarbeit für die Feldemission. Daher ist das Sputtern durch die sekundären Auswirkungen von Plasma positive Ionen an der Kathode, nach der Plasma Ionisation in dem Raum zwischen den Elektroden aufgetreten ist. Ganz anders ist der Mechanismus der spontanen, primäre Elektronenemission aus der Kathode, die charakteristisch für die niedrige Feld PAGD ist: Hier wird das Zerstäuben durch die Elektronenemission selbst und zugehörigen metallischen Verdampfungsprozessen verursacht. Durch diese künstliche Begrenzung der Brenn Brennpunkte auf einen Teil der Kathode, haben wir in den einzelnen Diodenkonfiguration wie die PAGD induzierten Sputtern mit der Kathoden automatische elektronische Emissionsmechanismus zugeordnet ist, und nicht mit dem anormalen Kathoden glühen per se dargestellt, da die Lokalisierung Sputtern auf den Emissionsbereich der Platte, obwohl seine Gesamtkathoden glühen Sättigungs.
Diese Beobachtungen, dass somit die Hypothese einer progressiven Erhöhung des Vakuums mit der kumulierten Anzahl der emittierten Impulse erhärten, gäbe es nicht die Tatsache, dass Versuche mit Leck gesteuerten Vorrichtungen (die hier berichtet und in früheren Studien) durchgeführte Untersuchungen zeigen, daß, wenn der Unterdruck durch ausgewogene Leckluftzutritt oder Argon gehalten, Pulsraten noch mit kumulativen Impulszahl zu verringern, und zwar weder in Abhängigkeit von einer Zunahme der Unterdruck, auch als eine Funktion der Hüllkurve Spiegelung (sofern dies nicht so groß, als dass Umschlag herzustellen Leitung), sondern als Funktion der Verfahren (allgemein als Konditionierung bezeichnet) inhärent zu den Elektroden, und zwar zu der Kathode. Wir haben ferner gezeigt, dass für solche veränderten Emitterzustände der Druck des Behälters erhöht werden, nicht wegen einer zunehmenden Vakuum (durch die gesteuerte Gasleckage ausgeschlossen), aber wegen der Wirkung, die Restgase können bei der Modulation der niedrigen haben Feld PAGD Emission.
PAGD Elektrodenanlage ist eine Kathoden dominante Prozess aus dem kumulativen Emission eine hohe Zahl von Impulsen, die von einer Kathode resultiert, und wurde gezeigt, dass ein von der Art und dem unabhängigen und dem Druck des Restgases teilweise reversibel Faktor nur durch den Betrieb mit umgekehrter Platte Polarität, im Gegensatz zu Berichten von Kupferkathoden-dominant Anlage. Es wird vermutet, daß die Elektrode Anlage und die damit einhergehende Zunahme der VAD Bruchpotential aufgrund der schrittweisen Adsorption von Restgasen sind, obwohl Kathoden dominant Konditionierungsverfahren, wie Aussetzen der Vakuumspalt zu aufeinanderfolgenden Entladungen, wurde gezeigt, dass die Abnahme der Plasma korrelieren Impulsstärke mit Elektroden Ausgasen absorbiert oder adsorbiert Gase. Angesichts der Lochfraß Wirkung von Kraterbildung an der Kathode durch die PAGD Regime, und, wie wir weiter unten sehen werden, die metallische Beschichtung der Anode, die Kathode PAGD dominanten Prozess der Anlage haben wir in Bezug beobachtet, verringert Pulsfrequenz und Zunahme des Potentials, legt nahe, dass durch den Anstieg im Kathodenaustrittsarbeit ist nicht auf Gas Adsorption oder Absorption. Diese Verfahren sind eher auf dem plattierten Anoden auftreten. Es ist wahrscheinlich, dass angesichts der beobachteten PAGD Druckreduzierungseffekt durch die Kathodenstrahl verursacht wird, ist in der Tat eine gewisse Ausgasen der Katode während PAGD Funktion auftretenden.
Man könnte auch erwarten, dass die Anode, wenn durch Sputtern Atomen zogen, würde seine Gasgehalt in der gebildeten Oberflächenfilm zu erhöhen. Allerdings deuten kontrolliertes Leck Experimente statt, dass eine andere Art von Veränderung der Kathodenarbeitsfunktion auftritt, das ist, wie wir weiter unten untersuchen, unabhängig von der adsorbierten gasförmigen Zustand der Elektroden, sowie unabhängig von der PAGD Ionen-Pump wie Effekt. Doch auch auf der Ebene der die Anode, die PAGD Zerstäubungswirkung widersprüchlich Auswirkungen haben: es kann Zwischenelektrodenspalt Moleküle auf dem Kollektor auswirken sowie Release, durch Ionenbeschuss und Verdampfung, Gase adsorbiert oder kontaminierende der Anode. Wenn wir annehmen, dass die Gasadsorption durch Schläge auf den Kollektor ist der vorherrschende Mechanismus könnte man die Erhöhung der Anzahl von Durchbruchstellen pro Zeiteinheit zu erklären, die von uns für eine erneute rückgängig Kathode beobachtet, wenn die Anzahl der PAGD Bruch Sites abhing von der Menge des adsorbierten Gasen, zB Sauerstoff auf der Kathoden getestet. Rückgewinnung des Kathodenaustrittsarbeit würde auf der elektronischen Ladungsrückgewinnung der positiv geladen ist, adsorbiert oder okkludierten Gasschicht auf der Kathoden- entweder durch Umkehrung oder als eine Funktion der Zeit der Inaktivität ab.
Der Oberflächenfilm Theorie der "elektrische Doppelschichtbildung an der Kathode" in der Tat behauptet, dass, niedriger Feldüberschlag ist ein photocathodic Effekt abhängig von der Anwesenheit eines glühend positiv polarisierten gasförmigen Film an der Kathode; dieser Film des Kathodenemissionsvermögen durch Verringern des Feldes zwischen der Kathodenoberfläche und der Vorderkante der Kathode Glühen, über die Kathode Abfall zu senken. Obwohl jedoch der Oberflächenfilm Theorie der "elektrische Doppelschichtbildung an der Kathode" sagt die Absenkung des Emissionsdurchbruchpotential und die Zunahme der Überschlagsrate, wenn die Elektroden umgekehrt sind - wie die Anode würde eine Oberflächenladung ist, erworben die die Durchschlagspannung, erkennt sie dennoch, daß die anodische Oberflächenladung kaum erklärt die beobachtete Intensität der Polarisationseffekte.
Außerdem seiten behielt konditioniert Kathoden ihren unteren PAGD Frequenzen in einem zeitunabhängigen Weise solange Umkehr vermieden wurde (mit Ausnahme eines PAGD Frequenzrückgewinnungseffekt aufgrund Blechkühlung, die so kurz wie 15 Minuten sein kann). PAGD Anlage war der Leerlaufzeit unabhängig und nahm mit kumulativen Impulszahl. Darüber hinaus sind die AGD Impulse nicht UV photocathodic Townsend Entladungen, befreiende Sekundärelektronen über positive Ionenstoß an der Kathode. Auch konnte photocathodic Emissionen erzeugen Ströme, die in der Größenordnung PAGD beobachtet. Schließlich erscheinen die PAGD Entladung und Bruchschwellen unbeeinträchtigt, durch UV-, wobei manche von sichtbarem Licht gedrückt werden, und die Emissionsmechanismus im PAGD ist der primäre Prozeß.
Entfernung oder Abflachung Ausstülpungen und Spitzen von der emittierenden Kathode, die durch die Wirkung der Entladung ist auch ein Verfahren gedacht, um eine Rolle bei der Aushärtung der Kathode oder Erhöhung der Feldemissionsaustrittsarbeit spielen. Jedoch kann diese Erklärung nicht angemessen PAGD Emissionsprozess, wenn wir unsere metallographische Ergebnisse einer Glättung der Entladung an den Kollektor zu berücksichtigen. In der Tat scheint es, dass der abgeflachte, glatter, vernickelt, gespiegelt und sauberer Oberflächen Beschuß unterzogen PAGD sind die Erklärung für die beobachtete erhöhte Emission Fähigkeit der Wieder rückgängig Kathoden: gespiegelt Alzak Flächen emittieren bei höheren Frequenzen als tun langweilig H34 und H220 Oberflächen; neu, polierten Oberflächen emittieren bei einer höheren Frequenz als weiß entkernt, aufgebrochene in Oberflächen; Anodenoberflächen, nie als Kathoden verwendet, sondern verlängert PAGD Wirkung ausgesetzt, emittieren bei höheren Frequenzen, wenn sie als Kathoden eingesetzt werden, als es neue, identische Kathoden-Flächen; und Ex-Kathoden, über einen längeren Zeitraum als Anode verwendet wird, wieder eine höhere Emissionsfrequenz auf die Weiterverwendung als Kathoden. Je besser PAGD Emissions von glatter Kathoden, verglichen mit der schlechteren VAD Emissionsleistung von der gleichen, wenn entsteint Kathoden (ohne Vorsprünge) eingesetzt werden, bedarf der Erklärung.
Rakhovsky hat weiter eine VAD-Modell für Kathodenflecken, die zwischen Typ I-Spots (Flecken schnell bewegt, weit weg von stationären und zur Kraterbildung verantwortlich) unterscheidet, und Typ-II-Spots (quasi-stationäre und in der Nähe von stationären, aber ein Verlassen setzen Wanderbahn ohne Anzeichen von Kraterbildung). Während erstere würde die Fowler-Nordheim Forderung nach hoher Felder (> 109 V / m) zu befolgen, könnte letztere kaum zu erwarten, so mit typischen Lichtbogenspannung zu tun fällt in der Größenordnung von 10 V. Erneut autographischen Analyse der PAGD Emissions Aspekt zeigt gemischte Eigenschaften: die PAGD Kathodenfleck ist ein Hybrid. Es verhält sich wie eine intermittierende Instabilität, lässt einzelne (zB H34) oder Cluster (zB in Alzak) Krater, die beiden Qualitäten von Typ-I-Kathode Spots sind; und unter niedrigen Feldbedingungen (<105 V / m) vorhanden ist, wobei eine Kathoden Tropfen von 20 bis 150 V, in einer quasi-kohärenten Modus, so dass eine Wanderspur aufeinander Krater beim Betrieb bei höheren Frequenzen, die alle Eigenschaften die denen eines VAD Typ II Kathodenfleck.
Ferner die makroskopisch sichtbaren Metall Sputtern (aufgrund der explosiven Wirkung des PAGD Emissionsphänomen ) am oberen Ende des zulässigen Gleichstrom Stromeingangsskala auftritt, und der Anwesenheit von großen erstarrten geschmolzenen Metalltröpfchen in und um die Krater, dass Modelle welche haben für explosionsfähige elektronische Emissions vorgeschlagen. Explosion Modelle schlagen vor, dass die Schaffung einer Restplasmakugel vor einem microprotuberance provoziert die großen Spannungsabfall an der zukünftigen Emissions Fokus und ausreichend hohe ohmsche und Nottingham Erhitzen auf> 107 A / cm2 Stromdichte während der explosiven Verbrauch dieser microemitters erreichen. Ob der explosive Aktion mit Katodenflecke zugeordnet ist eine Hilfswirkung, die ausschließlich zum Verdampfen des emittierenden Mikroprotrusionselement oder integralen Emission und Verdampfungsexplosionsvorgang bezieht, ist nicht ersichtlich, dass es auf Hochfeld VAD Typ II Katodenflecke eingeschränkt, da es gleichermaßen vorgenommen werden, um mit dem geringen Feld PAGD Hybridkathodenfleck auftreten und makroskopisch beobachtet werden. In der Tat, in der Platte Diodenkonfiguration, ist es leicht, die metallischen Partikel Explosionen, umgeben in der Nähe von Stromobergrenze Bedingungen visualisieren und begleiten die Plasmastrahlen. Allerdings, wenn wir davon ausgehen, dass eine dieser Modelle gelten für den Emissionsmechanismus sind, würden wir, aller Wahrscheinlichkeit nach, zu dem Schluss, dass die PAGD anfänglichen Emissionsstellen müssen submikroskopischen (100 bis 10 nm), anstatt mikroskopisch.
Auflösungsgrenzen unsere eigenen metallographische Untersuchung der Glättungswirkung des PAGD Entladung am Kollektor wäre somit uns vom Nachweis der Bildung solcher submikroskopische Vorsprünge sowie ihre Anwesenheit in einer "weichen" Kathoden ausgeschlossen und somit folgern ihr Verschwinden von ein ausgespielt, gehärtet Kathode; aber wenn der Wegfall solcher Unter microprotuberances waren für die beobachtete Veränderung der Kathodenarbeit zuständig ist, würde man auch dabei haben, um das Vorhandensein eines Mechanismus für die Mikrorauhigkeit Regeneration (z. Spitzenwachstum) an der Anode zu postulieren, um das zu erklären beobachtete erhöhte Emission auf Kathodenwiederumkehr. Weiterhin würde diese Regeneration müssen aktiv durch den Betrieb mit umgekehrter Polarität gefördert werden, und dies ist problematisch. Fokussieren des verzerrten oder vergrößerten Bereich auf Aluminiumoxideinschlüsse von Reineisen Elektroden wurde gezeigt, dass Durchbruchspannung für die Feldemission zersetzen, aber der Effekt größer für größere mikroskopischen Partikeln war. Wenn wir dieses Konzept auf unsere Arbeit gelten, wäre es die Existenz unverkennbar reichlich mikroskopischen Heterogenitäten in den quasi homogenen Elektrodenoberflächen eingesetzt werden, die wir nicht beobachten, erfordert; im Gegenteil ihre Abwesenheit legt nahe, daß entweder das für die niedrige Feld PAGD Emission verantwortlichen Mikrorauhigkeit ist submikroskopische, oder dass die Feldverzerrung für Hervorrufen der PAGD verantwortlich ist unabhängig von dem Vorhandensein dieser Vorsprünge. Diese letzte Möglichkeit ist umso mehr ernst genommen werden, in Anbetracht der Tatsache, daß PAGD Funktionsweise ist in der Lage, die gesamte Oberfläche eines Emitters mit Kratern abzudecken.
Während die in der PAGD beobachtet Entladung Potentiale haben gezeigt, relativ unabhängig von der Art des Gases vorhanden ist, befindet sich ein Gas-Effekt in der PAGD Phänomen, vor allem in dem, was seine Frequenz, beobachtet, wenn die gleichen "heruntergekommen" Kathode in der Lage war, von viel höherer Emissionsraten bei Argon ausgesetzt, als die Luft. Unter Verwendung der Technik der Bias-Sputtern, wurde gezeigt, dass die Anzahl der Ladungs symmetrischen Kollisionen (abhängig Manteldicke d und der Ionen mittlere freie Weglänge) in der Plasmarandschicht, die für niedrigere Energienebenpeaks in Ionenenergieverteilung N verantwortlich sind (E), bei Drücken von 0,2 Torr, ist in Argon wesentlich größer als in Argon-Stickstoff-Mischungen, und somit, dass unter diesen Bedingungen überwiegend Ar + und Ar ++ -Ionen Auswirkungen der negativ vorgespannten Elektrode. In Nicht-Gleichgewichts RF Entladungen, haben größere Ionendichten auch mit Argon erreicht worden, als mit Luft. Bezüglich Feldemissionen würde man eine Gaswirkung nur in Bezug auf Änderungen der Oberflächenbedingungen erwarten, wenn solche Studien haben widersprüchliche Wirkungen von Argon auf Kathodenarbeitsfunktion gezeigt.
In Anbetracht des Vorstehenden, und da die Lauf PAGD ist ein Emissions Entladung und kein Sputterentladung per se, im engeren Sinne, kann man die Rolle der Inertgasatome in zunehmenden konzipieren, verglichen mit Luft oder Stickstoff, die Ionen Energiedichteverteilung in der PAGD Kathodenfleck Schnittstelle mit der Kathodenoberfläche Emitter und damit zu vermehrter Emissionsrate aus der Kathode, indem Elektronen von dem Metall über den Feldeffekt. Dies ist zwar mit dem Konzept von fokussierten Verzerrungen Raumladungsfeldschwankungen induziert Lokalisation des Emissions Brennpunkte kann die Argon Wirkung im PAGD Regime über den gesamten Bereich der Paschenniedervakuumkurve beobachtet werden, und in Cooke mittleren bis hohen Vakuum-Kurve, bei niedrigen Feldern und ohne negative Vorspannung. So ist es nicht nur eine Hochdruck (noch eine Gasanlage) Wirkung, auch wenn die Gaswirkung in Frage gilt für die Beschreibung eines lokalen Druckanstieg an der Emissions Website / Kathodenfleck-Schnittstelle, die bei der Verbesserung der eine Rolle spielen lokale Feld.
Zusammen betrachtet, die PAGD Emissions abgeleiteten Sputtern, die beobachtete Metallplattierung von der Anode und der explosiven Aspekt der Entladung, deuten auf das Vorhandensein eines Strahls von Metalldampf in der Entladung vorhanden sein und, im Gegensatz zu den normalen Fluss der positiven Ionen, von der Kathode zur Anode. Dieser Strahl scheint ähnlich zu der Hochgeschwindigkeitsdampf von der Kathode in einer VAD ausgeworfen, wie zuerst von Tanberg mit seinen Feldemissionspendel detektierten Eigenschaften (Tanberg, R. (1930), "An der Kathode der einen Lichtbogen in Vakuum abgezogen", Phys Rev., 35:. 1080) In der Tat, die VAD- hohe Feldemissionsprozess ist bekannt, zu lösen, aus der Kathodenfleck, neutralen Atomen mit Energien wesentlich größer als die thermische Energie des Emissionsentladung. Dieses anomale Phänomen ins Spiel bringt die Rolle der in der Vakuumlichtbogenentladungen erfaßt gemeldet Kathodenreaktionskräfte (Tanberg, wie oben, auch Kobel, E. (1930), "Pressure und hohe Dampfstrahlen an den Kathoden einer Quecksilbervakuumlichtbogen", Phys. Rev., 36: 1636), die an der Anode hielt man sie aufgrund der Gegenstrom von neutralen metallischen Atome, die von der Kathode (geladene Metallionen werden in der Regel erwartet, dass die Zielkathode). In absoluten Stromeinheiten, hat dieser Strom Quadratur Phänomen wurde gezeigt, zu erreichen, in dem VAD-Regime, Verhältnisse im Bereich von 100 x I2 (siehe auch die Aspden Papiere unten verwiesen).
Frühe Interpretationen führen dies auf die Kathode Prallen von <2% des Gas Substrat abgeleiteten Plasma positive Ionen Schlagen der Kathode und wobei ladungsneutralisierten im Verfahren, aber mit den größten Teil ihrer Wärmeenergie gehalten. Tanberg gehalten anstatt daß der Gegenstrom von neutralen Teilchen, für den Kathodenreaktionskraft verantwortlich ist, wurde Kathode abgeleitete wirksam, daß sie eine Längs Wechselwirkung in der Richtung der metallischen Bogenstrahl wirkenden gebildet. Jedoch, obwohl sekundäre Hochenergieverteilungen der neutralen Atome von der Kathode ausgeh keine thermischen Energien, deren modale Verteilung bedeutet (Davis, WD und Miller, HC (1969) J. Appl Phys, 40.:. 2212) ferner das großen anomal Atomgegen dass der Hochenergie-Elektronen fließen in Richtung der Anode begleitet wurde gezeigten Massen spektroskopisch zu bestehen überwiegend aus mehrfach ionisiert, positiv geladenen Ionen des Kathodenmetall anstatt neutrale Atome. Wenn dies machte es leichter, den Primat des Rebounds Modell aufzugeben, war es jetzt schwieriger für Feldemissions Theoretiker zu akzeptieren und erklären die beobachteten hohen Energien (Ionen Spannungen über den Entladungsspannungsabfälle) und die hohe Ionisation Viel damit verbundenen Gegen fließenden positiven Ionen.
Das Untersuchungsfeld war in der Tat eines der Montagequellen, Anhaltspunkte dafür, dass es etwas nicht stimmt in den vorliegenden Gesetzen der Elektrodynamik. Die anomale Beschleunigung der Gegen fließenden Ionen, und die Energieübertragungsmechanismen zwischen hoher Geschwindigkeit oder "relativistischen" Elektronen und Ionen in einem Plasma (Sethion, JD et al, "Electron Anomale-Ion Energy Transfer in relativistischem-elektronenstrahl Beheizte Plasma "Phys. Rev. Letters, Band 40, Nr. 7, Seiten 451-454), in diesen und anderen Versuchen wurde hervorragend von der Theorie des britischen Physiker und Mathematiker, H. Aspden, der als erster vorgeschlagen ein angesprochen neue Formulierung des allgemeinen Gesetzes der Elektrodynamik in der Lage, Buchhaltung für die Wirkung des Massenverhältnisses Faktor (M / m') in der parallel (und umgekehrt) Bewegung von Ladungen mit unterschiedlichen Massen (Aspden, H. (1969): "Das Gesetz der Elektrodynamik:; Physik Einheitliche ", Sabberton Publikationen, Southampton, England)", J. Franklin Inst, 287 179 Aspden, H (1980). ". Die an den Zähler fließenden Metallionen wirken anomalen Kräfte würden von ihren außerhalb der Balance Wechselwirkung mit den emittierten Elektronen hoher Geschwindigkeit stammen, wie von der elektro Bedeutung ihrer Massendifferenzsagt. Dies ergibt eine grundlegende Asymmetrie der Plasmastrom zwischen den Elektroden, an den diskontinuierlichen Schnittstellen des Plasmas mit den Elektroden, und zwar lokalisiert in dem Kathodendunkelraum und in der Anodenmantel auf der Kathodenseite, wirken auf die Elektronen-Ionen, wie die emittierten Elektronen mit kleiner Null Anfangsgeschwindigkeiten, Drift gegen die ankommende Ionenflusses und parallel mit dem Ion und neutrale Gegenstrom; auf der Anodenseite der Entladungs haben in Richtung der Kathode gegen hauptsächlich eingehenden Gegenstrom von positiven Ionen und neutralen Atomen strömt, als die Hochgeschwindigkeitselektronen positive Ionen abnormal übertragen ihre Energie an den Zähler fließenden, hohe Geschwindigkeit, kathodische Metallionen. Ein aus dem Gleichgewicht Reaktionskraft ergibt sich somit an der Kathode, dem die Metallatome verlassen vermitteln eine Kraft von gleicher Dynamik aber entgegengesetzte Richtung, eine Kraft, die auf die durch aufprall, normal fließenden positiven Ionen erzeugt Kathodenimpuls hinzugefügt wird.
Des Weiteren bestätigte Aspden theoretisch die grundlegende Behauptung Tanberg experimenteller Befunde, die eine elektrodynamische Kraft wird sich entlang der Richtung der Entladungsstromfluss nicht auftritt und somit, daß das Atomgegen ein Metallstrahl. Aspden weiter gezeigt, dass diese Asymmetrie der Plasmaentladungen keinerlei Verstoß gegen die Grundsätze der Erhaltung der Energie und Ladung Gleichwertigkeit bedeutet nicht, da es keine aus dem Gleichgewicht Kraft sein, wenn eine solche anomale Kräfte im Rahmen des Gesamtsystems zur Verfügung gelten das muss notgedrungen gehören die lokale elektromagnetische Rahmen selbst. Solche Einleitungen als Open-Energie-Systeme mit ihren elektromagnetischen Umgebung betrachtet werden, im Gleichgewicht: ihre Apparate können wesentlich geschlossene oder begrenzte Systeme darstellen, aber sie sind physisch und energetisch offene Systeme. Aktuelle Arbeiten an Aspden Formulierung von Ampere-Gesetz zeigt, dass sowohl klassische Elektromagnetismus und die spezielle Relativitätstheorie ignorieren genau, in Schaltkreisen oder im Plasma, die Längs Interaktionen, die mit Quer diejenigen koexistieren. Stehenden longitudinalen Druckwellen, eines nicht-elektromagnetischer Natur, sind zuvor in Plasmaelektronen, die nicht mit dem Bohm und Gross Plasma Oszillationsmechanismus nicht entsprachen (Pappas, PT (1983) "The original Ampere Kraft und Bio-Savart und gezeigt wurde Lorentz-Kräfte ", I1 Nuovo Cimento, 76B: 189; Looney, DH und Brown, SC (1954)". Die Anregung der Plasmaschwingungen "Phys Rev. 93: 965)
Die vorliegende theoretische Ansatz für die neue Regime der elektrischen Entladung, die wir in speziellen Geräten getrennt haben, und ihre gemischten Glühbogen-Eigenschaften, legt nahe, dass eine ähnliche, out-of Summenstrom Quadratur-Phänomen in der Entladungsplasma tritt während der niedrigen Feld, Autoelektronenemission ausgelöste PAGD und ist für die beobachtete Energieüberschuß in den in diesem Bericht beschriebenen Versuchssystems. Offensichtlich ganze Nachweise erbracht haben zeigt, dass es ein starkes Längskomponente zur emissions ausgelöst PAGD, dh, dass die Entladungsimpulse charakteristisch für diese vorge VAD Regime längsfahrStrahlen Kathoden ausgeworfen Elektronen hoher Geschwindigkeit und hoher Geschwindigkeit Ionen. Wir haben Experimente durchgeführt, in dem PAGD Regimes des Betriebs mit sehr dünnen axialen Elementen, die leicht verbiegen, wenn sie in dem Weg der Entladung oder mit Crooke Radiometertyp Schaufelräder angeordnet ist, und beide zeigen das Vorhandensein einer Nettolängskraft in die Plasmaentladung in Richtung der Anode, die das Ausmaß der atomaren Gegen bestätigt wirkende (ionisiert und neutral) vorliegende im PAGD, sehr ähnlich wie Tanberg Pendel hat für die VAD.
Diese Beobachtungen auch mit der explosiven Wirkung des Emissionsmechanismus, wie wir sie oben untersuchten überein. In diesem Zusammenhang sind zwei Aspekte des PAGD bemerkenswert: die Tatsache, dass ein Phänomen ähnlich wie Feldemission tritt bei niedrigen Feldwerte, für großflächige Elektroden über große Lücken, und die Schlussfolgerung, dass die PAGD muss eine zu große Gegenstrom bereitzustellen, in aller Wahrscheinlichkeit nach, beide ionisierten und neutralen kathodischen Partikel. Die Beobachtung der Ionenstrom Beiträge zur Kathodenstrom in der Größenordnung von 8 bis 10%, in VADs, kann kaum auf die PAGD Mechanismus für die anomale Strömungen und Gegenströmungen beobachtet zuständig sind. Daher sollten wir weiter davon aus, dass die charakteristische intermittierende oder gehackte gegenwärtige Regime des PAGD, ist ein wichtiger Faktor bei der Erzeugung von überproportional hohen Energielängsimpulse und damit unser System, um den größten Teil der elektrischen Energie Ausgang der Vorrichtung zu erfassen. Aller Wahrscheinlichkeit Feldzusammenbruchs am Ende der Entladung begünstigt die nahezu integraler Sammlung von Plasmaentladung, und sorgt für die Weiterleitung der Mehrheit der Plasmaenergie des Impulses (blockiert, wie es ist, von der durch den Eingangsanschluss, die ein Zurückfließen fahren Paket) an den Ausgangs-Port, über den parallelen, asymmetrischen Kapazitätsbrücke, die mit der Ladungsrückgewinnungsbehälter (der Ladepackung) -Schnittstellen. Zusammenbruch des Feldes der Entladung kann auch ein Faktor für die anomale Beschleunigung der Ionen und dem beobachteten Anodenüberzug Wirkung.
Ebenso ist es möglich, dass eine solche ungewöhnlich großen Längsimpulse nie beobachtbar sein, für eine bestimmte Anordnung und Größe, der über dem Schwellenwert Frequenzen der Schwingung; Wir haben in diesem Sinne vorgestellten Daten, die angibt, daß bei einer gegebenen Geometrie obigen spezifischen PAGD Frequenzen der Erfassung von Überschussenergie stetig abnimmt in der Effizienz, bis sie gänzlich aufhört, für eine gegebene Anordnung. Der Punkt, an dem dieser Überschuss beginnt, fällt mit der Einstellung in der frequenzabhängige Unregelmäßigkeiten in der Entladungssequenz zu verringern und, was am wichtigsten ist, sie mit einer Verringerung der Spitzenstrom für jeden PAGD Impuls zusammenfällt. Wir haben ferner bemerkt, daß die Erhöhung der PAGD Frequenz oberhalb der Überschuss Nullpunkt, für eine gegebene Anordnung durch Manipulation einer der Frequenzsteuerungsparameter, provoziert das Rutschen des PAGD in einen vollwertigen VAD Ordnung, wobei die Eingangsströme stark erhöhen und Ausgabespitzen Ströme stark vermindern (auf vergleichbarer Spitzeneingangspegel von 10 bis 15 A).
Der Übergang zwischen den zwei Modi des Emissions ausgelösten Entladung erscheint PAGD und VAD somit in den einstellbaren Schwellenwerten in der Frequenz der Emissions Diskontinuitäten gebunden sein; In diesem Sinne ist es eher wahrscheinlich, dass die Plasmafeld verdecken spielt eine wichtige Rolle bei der Regelung und Optimierung der anomalen Energien Feldemissionen, wie im PAGD Regimes. Bei niedrigen Frequenzen niedriger Feldemission ist die Emissionsregelung sehr diskontinuierliche, diachronic und normalen, für sie Zeit hat, um die Entladung vollständig zu löschen; daher der PAGD Singularität, bei dem die Phasen der einzelnen Entladungsimpuls gut definiert sind und sequentiell. Oberhalb einer gegebenen Hochfrequenz, wenn Ionen und Elektronen-Rekombination öfter geschehen, bevor jeweils an den Elektroden gesammelt werden, der Strom des emittierten Diskontinuitäten geht in einer lauten, randomisierte Kontinuum, wobei die gleichzeitige Emission möglich geworden, und das Plasmafeld nicht mehr aufweist Zeit zum Einsturz und die Längsimpulse vollständig zu lösen. Jede anomale Energie wird dann minimiert und im Plasma Körper gefangen, und in diesen Bedingungen ist die VAD-Regime schließlich setzt in. Ein solches Modell wäre leicht erklären, warum die hohe Feld VAD Experimente bisher durchgeführt haben noch nie eine so außerordentlich große anomale Kräfte festgestellt.
Andererseits ist der quasi-kohärenten Aspekt der Entladung nahe, dass die Vakuumspalt, in Funktion während des PAGD Regime sowohl als Isolator als auch als Leiter mit kapazitiven und induktiven Eigenschaften selbst, wird periodisch durch große und intensive Polarisationen verändert welcher werden durch die diskreten Emission von Längsimpulse von der Kathode gelöst. Es ist möglich, dass diese nicht-lineare Schwingungen plötzlichen Depolarisation der Vakuumspalt durch Hochgeschwindigkeits explosiven Ausstoß resultierende im Umluft Schwerpunkt des verzerrten Bereich ausgelöst, könnte in Resonanz oder nahe Resonanz mit der externen Schaltung die offensichtliche Wirkung, aber der Erhöhung der Kapazität in allen Brückenglieder ist es, die Strahlstrom zu erhöhen und die transduzierten Strom in der Ladepackung fließt. Die PAGD Amplitudenvariation auch präsentiert, nach dem große negative Diskontinuität eine wachsende Oszillation bei sehr hohen Resonanzfrequenzen, die typisch für induktive Abreißströme in einem VAD sind, bevor Extinktion auftritt. Im Gegensatz zu dem VAD induktiven Fall in Abwesenheit von anderen als den Drahtwiderstände, die PAGD Relaxationsschwingungen nachfolgenden jeder Impuls nur löschen das Entladungs wenn das Spannungspotential der Amplitudenkurve über der angelegten Spannung steigt Spulen, so wie die Plasmapotential das fällt.
Angesichts der völlig nicht-induktive Natur der in vielen Fällen genutzt äußeren Stromkreis, sind die von der Unterdruckvorrichtung selbst die induktiven Eigenschaften in Erscheinung. Es zeigt auch, dass, in Abwesenheit jeglicher Notwendigkeit eines angelegten äußeren magnetischen Feldes für die PAGD Entlastung kohärent auftritt, ist es möglich, dass die Größe der Ströme erzeugt wird erzeugt von selbst eine signifikante Selbst Magnetfeld. So können wir die Möglichkeit einer Selbstorganisation der Plasmaentladung, die im Sinne Prigogines, bilden eine dissipative Struktur (Prigogine, I. und George, C. (1977), "New Quantisierung Regeln für dissipative Systeme nicht aus,.. ", Int J. Quantum Chem, 12 (Suppl.1): 177). Solche Selbstordnung der PAGD Plasmastrahl wird durch den experimentell beobachteten Übergang dieser Impulse von dem aktuellen gesättigten Grenze des normalen Glimmentladungsbereich in die PAGD Regelung vorgeschlagen, als eine Funktion der zunehmenden Strom: kleiner Foki Entladung gesehen werden kann diskontinuierlich in größeren Emissionskegel agglutinieren oder in Düsen mit einem wirbelartigen Aussehen, wenn der Eingangsstrom einen bestimmten Schwellwert erreicht.
Es ist möglich, dass unter diesen Bedingungen die Verteilung der Ladungsträger und ihre plötzliche Schwankungen können keine Steady-State Plasmarandbedingungen unwirksam und provozieren eine Singularität in der Druckmechanismus ; Dieses nichtlineare Verhalten zusammen mit etwaigen Selbst magnetische Effekte, bieten könnte radialen Zusammenhalt des Plasmastrom entlang der Längsbahn der Entladung. Dieses Konzept ist ähnlich zu dem, was zum periodischen Ausbleichen Schranklösungsstrukturen als "Instant" genannt, die selbstorganisierende Gänge zwischen den beiden Zuständen eines Systems darstellen, vorgeschlagen. Die PAGD wohl eine Instanz eines InstantON artige Struktur Überbrückung der offenen oder der leitfähigen und der geschlossenen oder isolierenden Zustände der Vakuumspalt sein. Eine analytische Formulierung des Problems der Plasmastrom von der Kathodenfleck auf der Anode, die zu berücksichtigen wären die Selbst magnetischen und Selbstorganisation der PAGD Plasmakanal, wäre äußerst schwierig, da die aus dem Gleichgewicht Längskraft, dessen anormale Energieübertragung und die damit verbundenen Gegen sowie der Wettbewerb zwischen Kollisions und Trägheitsaustausch.
Die an der Anode wahrscheinlich ergibt sich aus der Auswirkung der Gegenionen fließen (und möglicherweise neutrale Atome) beobachtet, während der Lochfraß der (lokal geschmolzenen) Kathode ergibt sich aus der Emission von verdampften metallischen Material und Elektronen sowie in zweiter Auflage von Beschuss durch einfallende positive Ionen. Die erste Maßnahme glättet die Oberfläche durch Spiegelung (Abscheidung von Kathoden abgeleitet Atome) und Schleifen es, während letztere glättet sie in Orte durch Runden Konkavitäten und durch Bildung von geschmolzenen Tröpfchen auf lokale Kühlung und gleichzeitig Aufrauen es auf die Kraterränder. Man könnte meinen, dass diese Kathode Aufrauen sollte die Austrittsarbeit zu senken und erleichtern die Entlastung, aber die Fakten zeigen, dass genau das Gegenteil muss angesichts der Veränderungen in der PAGD je nach Art und Zustand der Kathodenoberfläche passiert werden. Die beobachteten Veränderungen der Elektrodenarbeit für PAGD niedrigen Feldemissions muß somit den molekularen und Ladungseffekte dieser verschiedenen Maßnahmen an den beiden Elektroden stehen. Es scheint, dass für große Parallelplattenelektroden, die PAGD niedrigen Feldemission wird durch die Art moduliert und höchstwahrscheinlich durch die Molekülstruktur der metallischen Oberflächenschicht des Emitters.
Damit haben wir entwickelt, ein System für die Erfassung, Strom, der Energie anomal energetische Längsimpulse sequentiell durch spontane Emission von Hochgeschwindigkeits-Elektronen und Ionen von geringer Austrittsarbeit Kathoden erzeugt wird, ausgelöst in der Nebenfeld und einzigartig gemischten PAGD Regime elektrische Entladung im Vakuum. Um die obige Interpretation des anomalen Fluß in dem beobachteten PAGD Phänomen, das Kathodenstrahlzusammensetzung sowie zeitabhängig und verbrauchsabhängige Änderungen zu bestätigen, in den Rohren auftreten, mit unterschiedlichen Unterdrücke abgedichtet und nach der Abgabe an verlängerten PAGD Betrieb müssen durch Massenspektroskopie analysiert werden. In jedem Fall wird die überschüssige Energie, die in der anomalen Gegenströmungskraft von einem Abgabemechanismus, der effektiv zieht Elektronen hoher Geschwindigkeit und konstituierenden Atome aus einer Metalloberfläche, bei niedrigen Feldern und mit hohen Stromdichten stammen, und von modulierten eine komplexe Vielzahl von Parametern.
Das beschriebene System scheint die beobachtete nichtlineare Längsimpuls Diskontinuitäten der Plasmafeld unter Bedingungen einer Stromsättigung des Kathoden effizient zu transduzieren, da die selbstverlöschend und selbstbegrenzenden Eigenschaften der Entladung ermöglicht die Energie aus dem Zusammenbruch des Entlastung erfasst. Die besondere Konstruktion der Schaltung, welche Paare eine Gleichrichtungsbrücke zum asymmetrischen Brücke Quadratur große Kapazitäten, am Ausgang des Generators angeordnet PAGD ermöglicht effektive Erfassung. Unsere Ergebnisse bilden schlagender Beweis für Aspden Behauptung der Notwendigkeit, unsere Gegenwart elektro Konzepte zu überarbeiten. Die Dual-Port PAGD Entladungsröhre Schaltungen, die wir beschrieben haben, sind die ersten elektrischen Anlagen wissen wir, von denen eine gründliche Ausbeutung der anomalen Kathodenreaktionskräfte und gewährleisten die Wiederherstellung der elektrischen Energie aus Systemen dieser Effekt zeigt. Eine offensichtliche Ungleichgewicht der elektrischen Energiezufuhr an das System und durch die Bedienungsperson aus dem System entzogen wurde, sind im Rahmen des gesamten Kontinuum, in dem das System arbeitet, in dem davon ausgegangen wird, dass akzeptierte Prinzipien der Energiebilanz wird beibehalten angesehen werden.
Außerdem ist die Energieumwandlungssystem nach der Erfindung hat wesentliche Nützlichkeit als elektrische Gleichstromwechselrichter akzeptieren, und Bereitstellen von einem oder mehreren aus einer Gleichstromleistung bei niedriger Spannung und höherem Strom, variablen Frequenzeingang an Wechselstrommotoren, und durch geeignete Kombinationen der Entladungsröhre Systeme flexibler Gleichstrom zu Gleichstrom Umwandlungssysteme.
Als Alternative zu den in den beschriebenen Experimenten verwendeten Batterien kann ein Gleichstrom Leistungsversorgung unter dem Gesichtspunkt der UMFASST weniger Umwandlungsverluste genutzt werden oder vorteilhafter, um eine Gleichstrom-Generator die elektrische Energie in das System eingegeben werden. Als Gleichstrom Motor kann direkt aus der gleichgerichteten Ausgang der Schaltung von Fig.9 bei El-E2, anstelle eines Batterieladepaket ausgeführt werden, Gleichstrom Motor / Generator-Sets von geeigneten Eigenschaften (in Bezug auf die Gegen-EMK und Ladekreis) kann verwendet werden, um die Batterien des Antriebs Pack laden unter Verwendung der gleichgerichteten Ausgangs PAGD um den Gleichstrom Motorkomponente des Satzes zu fahren. Dies bietet eine einfache, eine Akku-Lösung, in der die PAGD Ein- und Ausgangsstromkreise sind von der Gleichstrom Motor / Generator-Schnittstelle getrennt: der Antrieb Pack gleichzeitig entladen wird, um PAGD Produktion zu fahren, und von der Gleichstrom-Generator-Ausgang berechnet, die, in zu drehen, wird durch die elektromechanische Umwandlung des gleichgerichteten Ausgangs PAGD die typischerweise entstehen würden, zu einem Ladungspaket in den bereits beschriebenen Versuche gefahren. Die Hauptbeschränkungen einer solchen Anordnung liegen in der Effizienz der verwendeten Motor- und Generator-Transformationen.
Eine gepulste Gleichstrom Quelle könnte verwendet werden für die Eingabe in die Schaltung bereitzustellen, wenn in geeigneter Weise synchronisiert, aber Vorsicht geboten ist nicht übermäßig mit dem automatischen elektronischen Mechanismus der feldinduzierten Kathodenemissions interferieren.











Patent US 5.590.031 31. Dezember
1996 Erfinder: Franklin Mead &
Jack Nachamkin
SYSTEM FÜR
DIE UMWANDLUNG VON ELEKTROMAGNETISCHER
STRAHLUNG ENERGIE IN ELEKTRISCHE ENERGIE
Dieses Patent zeigt ein System zur Umwandlung von Nullpunktenergie in herkömmliche elektrische Leistung.
ZUSAMMENFASSUNG
Es wird ein System zum Umwandeln von Hochfrequenznullpunkt elektromagnetischen Strahlung in elektrische Energie offenbart. Das System umfasst ein Paar von dielektrischen Strukturen, die in der Nähe zueinander angeordnet sind und die Empfangseinfall Nullpunkt- elektromagnetischen Strahlung. Die volumetrische Größen der Strukturen sind so gewählt, dass sie bei einer Frequenz der einfallenden Strahlung in Resonanz. Die Volumengrößen der Strukturen sind auch etwas anders, so dass die von ihnen in Resonanz emittierte Sekundärstrahlung, stört einander Herstellung einer Schwebungsfrequenz-Strahlung, die auf einem viel niedrigeren Frequenz als der einfallenden Strahlung ist und die zugänglich ist die Umstellung auf elektrische Energie. Eine Antenne empfängt das Schwebungsfrequenzstrahlung. Die Schwebungsfrequenz-Strahlung von der Antenne ist mit einem Wandler über einen Leiter oder einen Wellenleiter übertragen werden und in elektrische Energie umgewandelt, die eine gewünschte Spannung und die Wellenform.
3882503 May., 1975 Gamara 343/100.
4725847 Feb., 1988 Poirier 343/840.
5008677 Apr., 1991 Trigon et al. 342/17.
BESCHREIBUNG
HINTERGRUND
DER ERFINDUNG
Die Erfindung bezieht sich allgemein auf die Umwandlung von elektromagnetischer Strahlungsenergie in elektrische Energie, und insbesondere, um die Umwandlung der Hochfrequenzbandbreiten des Spektrums von einer Art von Strahlung als "Nullpunkt-elektromagnetische Strahlung" in elektrische Energie bekannt.
Die Existenz von Nullpunkt elektromagnetische Strahlung wurde 1958 von dem niederländischen Physiker MJ Sparnaay entdeckt. Mr. Sparnaay setzte die Experimente von Hendrik BG Casimir im Jahre 1948 durchgeführt, die die Existenz einer Kraft zwischen zwei geladenen parallelen Platten, die aus elektromagnetischer Strahlung, die Platten in einem Vakuum-Umgebung entstanden zeigte. Mr. Sparnaay entdeckt, daß die auf die Platten wirkenden Kräfte nicht nur von Wärmestrahlung, sondern auch aus einer anderen Art von Strahlung jetzt als klassische elektromagnetische Nullpunktstrahlungs bekannt entstand. Mr. Sparnaay bestimmt, dass nicht nur der Nullpunkt von elektromagnetischer Strahlung in einem Vakuum, sondern auch, dass es bei einer Temperatur von dem absoluten Nullpunkt blieb auch. Weil es in einem Vakuum existiert, ist Nullpunktstrahlung homogen und isotrop und allgegenwärtig. Da Nullpunkt-Strahlung ist auch invariant gegenüber Lorentz-Transformation ist der Nullpunkt -Strahlungsspektrums das Merkmal, dass die Intensität der Strahlung bei jeder Frequenz ist proportional zur dritten Potenz der dieser Frequenz. Folglich ist die Intensität der Strahlung erhöht, ohne Begrenzung, wenn die Frequenz zunimmt, was zu einer unendlichen Energiedichte für das Strahlungsspektrum. Mit der Einführung des Nullpunkt-Strahlung in die klassische Elektronentheorie wird ein Vakuum bei einer Temperatur von absolut Null ist nicht mehr als leer aller elektromagnetischen Feldern. Stattdessen wird die Vakuum nun betrachtet, wie mit zufällig schwank Felder mit dem Nullpunkt -Strahlungsspektrum gefüllt. Die besonderen Eigenschaften der Nullpunkt-Strahlung, die sind, dass es eine praktisch unendliche Energiedichte und, dass es allgegenwärtig (auch im Weltraum präsent) ist es sehr wünschenswert, als Energiequelle. Da jedoch hohe Energiedichten bei sehr hohen Strahlungsfrequenzen und weil existieren herkömmliche Verfahren nur in der Lage zu konvertieren oder Energie effektiv oder effizient zu extrahieren nur bei niedrigeren Frequenzen, bei denen Nullpunktstrahlung relativ geringen Energiedichten, die effektive Nutzung dieser Energiequelle hat glaubte nicht verfügbar zu sein unter Verwendung konventioneller Techniken zur Umwandlung elektromagnetischer Energie in elektrische oder andere Formen leicht verwertbare Energie. Infolgedessen hat Nullpunkt-Energie elektromagnetischer Strahlung, die möglicherweise verwendet werden können, um den interHandWerk betreiben sowie bieten für andere Bedürfnisse der Gesellschaft werden ausgespannt blieb.
Es gibt viele Arten von Systemen nach dem Stand der Technik, die eine Vielzahl von Antennen verwendet, um elektromagnetische Strahlung zu empfangen und ein elektrisches Ausgangssignal von ihnen. Ein Beispiel eines solchen Systems nach dem Stand der Technik ist in US-Pat. No. 3.882.503 zu Gamara. Die Gamara System zwei Antennenstrukturen, die im Tandem arbeiten, und die mittels eines Motors, um sie um die Strahlung zu modulieren befestigt oszillieren von den Antennenflächen reflektiert. Die reflektierenden Flächen der Antennen werden auch durch einen Abstand, der gleich einem Viertel der Wellenlänge der einfallenden Strahlung getrennt. Allerdings ist die Gamara System die einfallende Strahlung zu konvertieren, um elektrischen Strom zum Zwecke der Umwandlung der einfallenden elektromagnetischen Strahlung zu einer anderen Form von leicht verwertbare Energie. Darüber hinaus ist die relativ große Größe der Gamara Systemkomponenten machen es nicht in der Lage zu schwingen und zu modulieren sehr hochfrequente Strahlung.
Was daher benötigt wird, ist ein System, das zur Umwandlung von hochfrequenter elektromagnetischer Strahlungsenergie in eine andere Energieform, die leichter genutzt werden kann, um Energie für Transport, Heizung, Kühlung sowie diverse sonstige Bedürfnisse der Gesellschaft zu schaffen. Was ebenfalls benötigt wird ist ein solches System, das verwendet werden kann, um Energie von einem beliebigen Ort auf der Erde oder im Raum zu liefern.
ZUSAMMENFASSUNG
DER ERFINDUNG
Es ist eine Hauptaufgabe der vorliegenden Erfindung, ein System zur Umwandlung elektromagnetischer Strahlung in elektrische Energie bereitzustellen.
Es ist eine weitere Aufgabe der vorliegenden Erfindung, ein System zum Umwandeln von elektromagnetischer Strahlungsenergie mit einer hohen Frequenz, um elektrische Energie bereitzustellen.
Es ist eine weitere Aufgabe der vorliegenden Erfindung, ein System zum Umwandeln von Nullpunkt elektromagnetischen Strahlung in elektrische Energie bereitzustellen.
Es ist eine weitere Aufgabe der vorliegenden Erfindung, ein System zur Umwandlung elektromagnetischer Strahlung in elektrische Energie, die verwendet werden können, um solche Energie von einer beliebigen Stelle auf der Erde oder im Weltraum bereitzustellen.
Es ist eine weitere Aufgabe der vorliegenden Erfindung, ein System zur Umwandlung elektromagnetischer Strahlung in elektrische Energie mit einer gewünschten Wellenform und Spannung bereitzustellen.
Es ist eine Aufgabe der vorliegenden Erfindung, ein miniaturisiertes System zur Umwandlung elektromagnetischer Strahlung in elektrische Energie, um eine effektive Nutzung der hohen Energiedichte der elektromagnetischen Strahlung erweitern bereitzustellen.
Es ist eine Aufgabe der vorliegenden Erfindung, ein System zur Umwandlung elektromagnetischer Strahlung in elektrische Energie, die eine einfache Konstruktion für Wirtschaftlichkeit und Zuverlässigkeit des Betriebs ist.
Im wesentlichen ist das System der vorliegenden Erfindung verwendet ein Paar von Strukturen zur Aufnahme von einfallender elektromagnetischer Strahlung ist, die durch ein Vakuum oder einem anderen Medium, in dem die Aufnahme-Strukturen können in geeigneter Weise angeordnet sein ausbreiten kann. Das System der vorliegenden Erfindung ist speziell ausgelegt, um die Energie der Nullpunkt elektromagnetischen Strahlung zu konvertieren; er kann jedoch auch dazu verwendet, um die Energie von anderen Typen von elektromagnetischer Strahlung zu konvertieren. Die Aufnahmestrukturen sind vorzugsweise aus einem dielektrischen Material, um zu beugen und streuen das einfallende elektromagnetische Strahlung zusammen. Darüber hinaus sind die Aufnahmestrukturen einer volumetrischen Größe ausgewählt, um die Strukturen zu ermöglichen, mit einer hohen Frequenz der einfallenden elektromagnetischen Strahlung basierend auf den Parametern der Frequenz der einfallenden Strahlung und Ausbreitungseigenschaften des Mediums und der Aufnahmestrukturen mitschwingen. Da Nullpunkt-Strahlung hat die Eigenschaft, dass seine Energiedichte zunimmt, wenn seine Frequenz erhöht, sind größere Mengen an elektromagnetischer Energie zur Verfügung, bei höheren Frequenzen. Folglich wird die Größe der Strukturen bevorzugt, um eine größere Menge an Energie von einem System in einem Raum oder Bereich einer vorgegebenen Größe liegt erzeugen miniaturisiert. In dieser Hinsicht ist, je kleiner die Größe der Aufnahmestrukturen, desto größer ist die Energiemenge, die durch das System der vorliegenden Erfindung hergestellt werden können.
Bei Resonanz elektromagnetisch induzierten Materialverformungen der Empfangsstrukturen herzustellen sekundären Bereichen elektromagnetische Energie daraus kann die abklingende Energiedichten mehrmals, dass der einfallenden Strahlung haben. Die Strukturen sind in verschiedenen Größen, so dass die Sekundärfelder daraus ergebenden sind mit unterschiedlichen Frequenzen. Der Unterschied in der volumetrischen Größe ist sehr klein, so dass Interferenz zwischen den beiden emittierten Strahlungsfelder und die Aufnahmestrukturen an den zwei verschiedenen Frequenzen erzeugt ein Schwebungsfrequenzstrahlung, die eine viel niedrigere Frequenz als das einfallende Strahlung hat. Die Schwebungsfrequenzstrahlung vorzugsweise bei einer Frequenz, die ausreichend niedrig ist, daß es relativ leicht zu nutzbare elektrische Energie umzuwandeln ist. Im Gegensatz dazu hat das einfallende Nullpunkt-strahlung die wünschenswerte hohe Energiedichten bei Frequenzen, die so hoch ist, dass herkömmliche Systeme zur Umsetzung der Strahlung in elektrische Energie entweder nicht effektiv oder effizient so wandeln die Strahlungsenergie oder einfach nicht verwendet werden, um die Strahlung zu konvertieren Energie aus anderen Gründen.
Das System der vorliegenden Erfindung enthält auch eine Antenne, die das Schwebungsfrequenzstrahlung empfängt. Die Antenne kann eine herkömmliche metallische Antenne wie eine Schleife oder Dipol-Antennentyp oder eine RF-Topfstruktur, welche die Aufnahme-Strukturen teilweise umschließt. Die Antenne speist die Strahlungsenergie mit einem elektrischen Leiter (in dem Fall einer konventionellen Dipol oder vergleichbare Antennentyp) oder um einen Hohlleiter (im Fall einer HF-Hohlraumstruktur). Der Leiter oder Leiter speist den elektrischen Strom (in dem Fall der elektrischen Leiter) oder der elektromagnetischen Strahlung (im Fall des Wellenleiters) zu einem Wandler, der das empfangene Energie in nutzbare elektrische Energie umwandelt. Der Wandler umfaßt vorzugsweise eine Abstimmschaltung oder vergleichbare Vorrichtung, so dass es effektiv empfangen das Schwebungsfrequenzstrahlung. Der Wandler kann einen Transformator, um die Energie um einen elektrischen Strom umzuwandeln, das eine gewünschte Spannung aufweisen. Darüber hinaus kann der Wandler außerdem einen Gleichrichter, um die Energie um einen elektrischen Strom umzuwandeln, die eine gewünschte Wellenform.
KURZE BESCHREIBUNG DER ZEICHNUNGEN

Fig.1 ist eine Draufsicht der Aufnahmestrukturen und Antenne einer ersten Ausführungsform des Systems der vorliegenden Erfindung mit einer schematischen Ansicht des Leiters und Wandler davon zeigt und außerdem die einfall primären und sekundären emittierten elektromagnetischen Strahlung.

Fig.2 ist eine Vorderansicht des Aufnahmestrukturen Antenne und der Wellenleiter von einer zweiten Ausführungsform des Systems der vorliegenden Erfindung mit einer schematischen Ansicht des Wandlers davon zeigt und außerdem die einfall primären und sekundären emittierten elektromagnetischen Strahlung.

Fig.3 ist eine perspektivische Ansicht des Aufnahmestrukturen Antenne und der Wellenleiter des in Fig.2 mit einer schematischen Ansicht des Wandlers davon gezeigten zweiten Ausführungsform zeigt und außerdem die einfall primären und sekundären emittierten elektromagnetischen Strahlung.

Fig.4 ist eine Vorderansicht des Substrats, und eine Vielzahl von Paaren der Aufnahmestrukturen und eine Vielzahl von Antennen einer dritten Ausführungsform des Systems der vorliegenden Erfindung mit einer schematischen Ansicht des Leiters und Wandler davon zeigt und außerdem die einfall primären und emittierten sekundär elektromagnetische Strahlung.

Fig.5 ist eine Draufsicht auf einige der Komponenten der dritten Ausführungsform des Systems der vorliegenden Erfindung, die zwei der Vielzahl von Paaren von Aufnahmestrukturen und zwei der Vielzahl von Antennen auf dem Substrat montiert.

Fig.6 ist ein Diagramm eines Aufnahmestruktur des Systems der vorliegenden Erfindung, die eine einfallende elektromagnetische ebene Welle Auftreffen auf die Aufnahmestruktur und zeigt die Richtungen der elektrischen und magnetischen Feldvektoren davon.

Fig.7 ist eine Darstellung eines sphärischen Koordinatensystem, wie in der in dem System der vorliegenden Erfindung verwendet Formeln.

Fig.8 ist eine graphische Darstellung eines imaginären rho Parameters gegen einen realen rho Parameter zur Darstellung der Werte davon bei Resonanz sowie deren Werte an anderen Positionen als Resonanz aufgetragen.

Fig.9 ist eine graphische Darstellung eines Teils der graphischen Darstellung in 8 gezeigt, welches die realen und imaginären rho Werte bei oder in der Nähe eines einzigen Resonanz.
DETAILLIERTE
BESCHREIBUNG DER BEVORZUGTEN AUSFÜHRUNGSFORM
Bezugnehmend auf die Zeichnungen wird eine erste Ausführungsform der vorliegenden Erfindung ist allgemein mit dem Bezugszeichen 10. Das System 10 enthält eine erste und eine zweite Einrichtung zum Empfangen von 12 und 14 einfallende elektromagnetische Strahlung 16. Die Mittel zur Aufnahme 12 und 14 bezeichnet sind vorzugsweise ein Paar von sphärischen Strukturen 12 und 14, die vorzugsweise aus einem dielektrischen Material zusammengesetzt sind. Alternativ können die Kugeln 12 und 14 kubischen Strukturen oder jede andere geeignete Form aufweisen. Die Kugeln 12 und 14 können auf einem geeigneten Fundament durch jedes geeignete Befestigungsmittel (nicht gezeigt) montiert werden, oder Kugeln 12 und 14 können aus einem geeigneten Fundament durch irgendwelche geeigneten Suspensionsmittel suspendiert werden (nicht gezeigt). Die Kugeln 12 und 14 bestehen vorzugsweise aus einem dielektrischen Material besteht. Die dielektrische Kugeln 12 und 14 Streuung und Konzentration elektromagnetischer Wellen. Bei sehr scharf definierte Frequenzen, werden die Kugeln 12 und 14, wobei die Resonanzen internen Energiedichten fünf Größenordnungen größer ist als die Energiedichte des einfallenden elektromagnetischen Feld Antrieb der Kugeln 12 und 14. Bei der Resonanz sind die elektromagnetischen Belastungen, äquivalent sein müssen Drücke proportional zur Energiedichte kann zu Materialverformung der Kugeln 12 und 14, die ein sekundäres elektromagnetisches Feld zu erzeugen. Die Kugeln 12 und 14 sind vorzugsweise proximal zueinander positioniert werden, wie in Fig.1 gezeigt. Obwohl die Nähe der Kugeln zueinander wird sich negativ auf die Resonanzen, die sehr hohen "Q" s der isolierten Kugel Resonanzen führt zu solchen negativen Einfluss relativ klein. Allerdings ermöglicht die Nähe der Kugeln 12 und 14 die Bereiche ihrer elektromechanisch, das die Größe des von ihnen emittierten Sekundärstrahlung erhöht interagieren.
Die elektromagnetische Strahlung, die auf den Kugeln 12 und 14, welche die Kugeln an die Resonanz treibt vorzugsweise Nullpunktstrahlungs 16. Jedoch können andere Arten von elektromagnetischer Strahlung auch dazu verwendet, um die Kugeln 12 und 14 anzutreiben, falls dies gewünscht wird.
Die Wirkung einer dielektrischen Kugel wie 12 oder 14 auf einer einfallenden elektromagnetischen Strahlung, wie einer ebenen Welle hiervon ist in Fig.6 gezeigt. Die ebene Welle breitet sich in der z-Achse-Richtung und wird von der Kugel 12, was zu Streu davon gebeugt. Diese Streuung ist allgemein als Mie-Streuung bekannt. Die einfallende Strahlung Welle hat ein elektrisches Vektorkomponente, die linear in der x-Achsenrichtung und eine magnetische Vektorkomponente, die linear in der y-Achsen-Richtung polarisiert ist, polarisiert ist.
Eine elektromagnetische Welle fällt auf eine Struktur erzeugt eine erzwungene Schwingung des freien und gebundenen Ladungen synchron mit dem primären elektromagnetischen Feldes der einfallenden elektromagnetischen Welle. Die Bewegungen der Ladungen erzeugen ein sekundäres elektromagnetisches Feld innerhalb und außerhalb der Struktur. Die sekundäre elektromagnetische Strahlung, welche dieses sekundären elektromagnetischen Feldes wird in Fig.1 gezeigt und durch die Bezugszeichen 18 und 20 eine Antenne, die einfach als Schleifenantenne dargestellt ist, jedoch auch ein Dipol oder jede andere geeignete Art von Antenne sein, bezeichnet ist, auch in Fig.1 gezeigt und mit dem Bezugszeichen 22. Die nichtlineare gegenseitige Beeinflussung der Kugeln erzeugt eine Interferenz zwischen der sekundären elektromagnetischen Strahlung 18 und 20 bezeichneten erzeugt ein Schwebungsfrequenzstrahlung 24, die vorzugsweise mit einer wesentlich niedrigeren Frequenz als die Primärstrahlung 16. Es ist diese Überlagerungsfrequenz-Strahlung 24, die für die Umwandlung in elektrische Energie gewünscht wird, da es bevorzugt ist, im Frequenzbereich von HF-Strahlung, die nach allgemein üblichen Systemen in elektrische Energie umgewandelt werden kann. Somit wird die Strahlung 24 durch die Antenne 22 empfangen wird, über einen elektrischen Leiter 26 mit einer Einrichtung zum Umwandeln des Schwebungsfrequenzstrahlung 24 elektrische Energie zugeführt. Das Mittel zum Umwandeln mit dem Bezugszeichen 28 bezeichnet und umfaßt vorzugsweise einen Abstimmkondensator 30 und einen Transformator 32 und einen Gleichrichter (vorzugsweise eine Diode) 34. Anstatt, die den Kondensator 30, Transformator 32 und Gleichrichter 34, der Wandler 28 kann alternativ einen HF-Empfänger von jedem geeigneten Typ.
Das resultierende Feld an jedem Punkt die Vektorsumme der primären und sekundären Felder. Für die Gleichungen, die folgen, ist die Struktur, Empfang der einfallenden ebenen Welle eine Kugel mit einem Radius a mit einer Ausbreitungskonstante k1 in einem unendlichen, homogenen Medium mit einer Ausbreitungskonstante k2 angeordnet. Das einfallende ebene Welle breitet sich in der z-Achsenrichtung und ist, wie in Fig.6 gezeigt. Die sphärische Koordinatensystem für die Vektorkugelwelle Funktionen verwendet wird in Fig.7 gezeigt.
Hinweis: Da dieses Patent enthält so viele Nicht-Standard-Tastaturzeichen, wird der Rest dieses Dokument mit Direktaufnahmen des Originaltextes hergestellt.
![]()
![]()
![]()













![]()


US Patent 4.936.961 26. Juni 1990 Erfinder:
VERFAHREN ZUR HERSTELLUNG EINER BRENNGAS
Bitte beachten
Sie, dass dies ein Wieder formuliert Auszug aus diesem Patent. Es beschreibt
eine der Methoden, die Stan verwendet, um Wasser in Wasserstoff und Sauerstoff
gespalten mit sehr niedrigen Eingangsleistung.
OBJEKTE DER
ERFINDUNG
Es ist eine Aufgabe der Erfindung, eine Brennstoffzelle und ein Verfahren, bei dem Wassermoleküle in Wasserstoff und Sauerstoffgas unterbrochen, und anderen früher gelöst in dem Wasser erzeugt wird, bereitzustellen. Der hier verwendete Begriff "Brennstoffzelle" bezieht sich auf eine Einheit der Erfindung, die ein wasserKondensatorZelle, wie im folgenden erläutert, daß erzeugt das Brenngas in Übereinstimmung mit dem Verfahren der Erfindung.
KURZE
BESCHREIBUNG DER ZEICHNUNGEN

Fig.1 Zeigt eine Schaltung,
die in den Prozess hilfreich.

Fig.2 zeigt eine Perspektive auf ein "Wasser-Kondensator" Element in der Brennstoffzelle-Schaltung.

Fig.3A bis Fig.3F sind Illustrationen, die die theoretischen Grundlagen für die Vorgänge während des Betriebs der Erfindung hierin angetroffen.
BESCHREIBUNG
DER BEVORZUGTEN AUSFÜHRUNGSFORM
Kurz gesagt ist die Erfindung ein Verfahren zum Erhalt der Freisetzung einer Gasmischung, die Wasserstoff an Sauerstoff und anderen gelösten Gasen zuvor in Wasser eingefangen, aus Wasser, bestehend aus:
(a) Bereitstellen eines Kondensators, bei dem das Wasser als dielektrische Flüssigkeit zwischen Kondensatorplatten enthalten, in einem Resonanzladedrosselschaltung, die eine Induktivität in Reihe mit der Kapazität umfaßt;
(b) Unterwerfen des Kondensators auf eine pulsierende, unipolare elektrische Spannungsfeld, in dem die Polarität nicht über einen beliebigen Boden übergeben, wobei die Wassermoleküle in dem Kondensator auf eine Ladung derselben Polarität unterworfen, und die Wassermoleküle durch gedehnt ihrer Unterwerfung unter elektrischer polare Kräfte;
(c) weiteres Unter in dem Kondensator zu der pulsierenden elektrischen Feldes, um eine Impulsfrequenz, so daß das pulsierende elektrische Feld induziert eine Resonanz innerhalb des Wassermoleküls zu erreichen;
(d) Fortsetzen der Anwendung des pulsierenden Frequenz an die Kondensatorzelle nach Resonanz auftritt, so daß das Energieniveau in dem Molekül in Kaskadierung inkrementellen Schritten im Verhältnis zu der Anzahl der Impulse erhöht wird;
(e) Aufrechterhaltung der Ladung des Kondensators während der Anwendung des pulsierenden Feldes, wobei die co-valent elektrischen Verbinden der Wasserstoff- und Sauerstoffatome in den Molekülen destabilisiert wird, so dass die Kraft des elektrischen Feldes angelegt wird, wie die Kraft wirksam ist innerhalb des Moleküls, übersteigt die Bindungskraft des Moleküls, und Wasserstoff- und Sauerstoffatome freigesetzt werden aus dem Molekül als elementares Gase; und
(f) Sammeln der Gase Wasserstoff und Sauerstoff, und andere Gase, die früher im Wasser gelöst wurden, und Ausgeben der gesammelten Gase als Brenngas-Gemisch.
Der Prozess folgt der Reihenfolge in der folgenden Tabelle 1, in dem Wassermoleküle auf Erhöhung der elektrischen Kräften ausgesetzt gezeigten Schritte. In einer Umgebungszustand zufällig orientiert Wassermoleküle in bezug auf eine Molekül polare Orientierung ausgerichtet.
Sie sind weiter, selbst polarisiert und "länglichen" durch die Anwendung eines elektrischen Potentials in dem Umfang, die kovalente Bindung des Wassermoleküls wird so geschwächt, dass die Atome dissoziieren und das Molekül zerfällt in Wasserstoff und Sauerstoff elementaren Komponenten.
Engineering Design-Parameter, die auf bekannten theoretischen Grundlagen der elektrischen Schaltungen bestimmen die inkrementelle Anteil elektrischer und Wellenenergieeintrag erforderlich ist, um eine Resonanz in dem System, bei dem das Brennstoffgas aus einem Gemisch von Wasserstoff, Sauerstoff umfasste erzeugen, und andere Gase, wie Luft früher gelöst in Wasser, hergestellt wird.
Tabelle 1
----------------------------------------------------------------------------------------------------------------------------------------------------
Prozessschritte:
Die Reihenfolge der relativen Zustand des Wassermoleküls und / oder Wasserstoff / Sauerstoff / andere Atome:
----------------------------------------------------------------------------------------------------------------------------------------------------
A. (Umgebungszustand ) Zufalls
B. Ausrichtung der Polarfelder
C. Polarisation des Moleküls
D. Molecular Dehnung
E. Atom Befreiung durch Aufteilung der kovalenten Bindung
F. Freiwerden von Gasen
----------------------------------------------------------------------------------------------------------------------------------------------------
In dem Prozess, der Punkt der optimalen Gasfreisetzung auf einer Strecke Resonanz erreicht ist. Wasser in der Brennstoffzelle mit einem pulsierenden, polar elektrischen durch die elektrische Schaltung, wobei die Wassermoleküle aufgrund ihrer Unterwerfung unter die elektrische polare Kräfte der Kondensatorplatten ausgedehnt erzeugten Feld ausgesetzt. Das polare pulsierende Frequenz angelegt ist, daß der pulsierende elektrische Feld induziert eine Resonanz in dem Molekül. Ein Kaskadeneffekt auftritt und die Gesamtenergieniveau des spezifischen Wassermoleküle in die Kaskadierung, kleinen Schritten erhöht. Die Wasserstoff- und Sauerstoffatomgase und andere Gaskomponenten, die früher als gelösten Gasen in Wasser eingeschlossen, werden freigegeben, wenn die Resonanzenergie der kovalenten Bindungskraft des Wassermoleküls überschreitet. Ein bevorzugter Werkstoff für die Kondensatorplatten T304 Edelstahl, die mit Wasser, Wasserstoff oder Sauerstoff auf nicht-chemischem reaktiv ist. Ein elektrisch leitendes Material, das inert in der fluiden Umgebung ist, ist ein wünschenswertes Material für den Bau von elektrischen Feldplatten des "wasser Kondensator" in der Schaltung verwendet.
Einmal ausgelöst, ist die Gas-Ausgabe steuerbar durch die Dämpfung der Betriebsparameter. Sobald die Frequenz der Resonanz durch Variation der angewandten Impulsspannung auf die Wasser-Brennstoffzelle-Assembly identifiziert ist, wird somit Gas Ausgabe variiert. Durch Variation der Impulsform und/oder Amplitude oder Puls trainieren Sequenz der ursprünglichen Quell-pulsierende Welle, final Gas-Ausgang ist vielfältig. Dämpfung von der Feldfrequenz Spannung in der Form der ab und zu Impulse beeinflussen ebenfalls Ausgabe.
Das gesamte Gerät beinhaltet damit eine elektrische Schaltung, die in der ein Wasser-Kondensator mit einer bekannten dielektrische Eigenschaft ein Element ist. Die Brenngase stammen aus dem Wasser durch die Dissoziation von Wasser-Molekül. Die Wassermoleküle teilen sich in atomaren Bestandteile (Wasserstoff und Sauerstoff Gase) Spannung Stimulation Prozess wird als den elektrische Polarisation-Prozess, der auch Versionen Gase gefangen im Wasser aufgelöst.
Aus dem Entwurf der physikalischen Phänomene, die mit der in Tabelle 1, die theoretische Grundlage der Erfindung hält die jeweiligen Zustände von Molekülen und Gasen und Ionen aus flüssigem Wasser abgeleitet beschriebenen Verfahren zugeordnet. Bevor Spannungsstimulation, Wassermoleküle zufällig über Wasser in einem Behälter dispergiert. Wenn eine unipolare Spannungsimpulsfolge wie in Fig.3B bis Fig.3F gezeigt ist, positive und negative Kondensatorplatten angelegt wird, wird eine zunehmende Spannungspotential in den Molekülen in einer linearen induziert Schritt wie Ladeeffekt. Das elektrische Feld der Partikel in einem Wasservolumen einschließlich der elektrischen Feldplatten von einem niedrigen Energiezustand in einen Hochenergiezustand nacheinander ein Schritt Weise nach jeder Impulsfolge wie im übertragenen Sinne in den Darstellungen von Fig.3B bis Fig.3F veranschaulicht. Die zunehmende Spannungspotential ist immer positiv in direkter Beziehung zu negativen Massepotential während jedes Impulses. Die Polarität der Spannung an den Platten, die die Spannungsfelder erzeugen konstant bleibt, obwohl die Spannungsladung erhöht. Positive und negative Spannung "Zonen" werden somit gleichzeitig in dem elektrischen Feld der Kondensatorplatten gebildet sind.
In der ersten Stufe des in Tabelle 1 beschriebenen Verfahren, da das Wassermolekül natürlicher weist entgegengesetzte elektrische Felder in einem relativ polaren Konfiguration (die beiden Wasserstoffatome sind positiv elektrisch gegenüber der Negativ elektrisch geladenen Sauerstoffatom geladen), der Spannungsimpuls verursacht anfänglich zufällig ausgerichteten Wassermoleküle im flüssigen Zustand zu drehen und orientieren sich anhand der positiven und negativen Pol der Spannungs Felder angewendet. Die positiven elektrisch geladene Wasserstoffatome der Wassermoleküle sind mit einer negativen Spannung Feld angezogen; während zur gleichen Zeit die negativen elektrisch geladenen Sauerstoffatome des gleichen Wassermolekül mit einer positiven Spannung Feld angezogen. Selbst eine geringfügige Potentialdifferenz angelegt, um inerte, leitende Platten einer Aufnahmekammer, die einen Kondensator wird polare Atomorientierung im Wassermolekül basierend auf Polaritätsunterschiede zu initiieren bildet.
Wenn die Potentialdifferenz angelegt wird, bewirkt die orientierten Wassermoleküle, sich zwischen den leitenden Platten auszurichten, bewirkt Pulsen der Spannungsfeldstärke in Übereinstimmung mit Fig.3B erhöht werden. Als weitere Molekülausrichtung auftritt, wird Molekularbewegung behindert. Da die positiv geladene Wasserstoffatome der ausgerichteten Moleküle in einer Richtung entgegengesetzt zu den negativ geladenen Sauerstoffatomen angezogen werden, in den Molekülen tritt eine polare Ladung Ausrichtung oder Verteilung zwischen der Spannungszonen, wie in Fig.3B gezeigt. Und als das Energieniveau der Atome Resonanz Pulsieren ansteigt, die stillstehenden Wassermoleküle länglichen wie in Fig.3C und Fig.3D gezeigt. Elektrisch geladene Kerne und Elektronen werden in Richtung auf gegenüberliegende elektrisch geladenen Gleichgewichts des Wassermoleküls zogen.
Da das Wassermolekül ist ferner in zunehmendem Potentialdifferenz von dem Schritt Laden des Kondensators resultierenden ausgesetzt, die elektrische Anziehungskraft der Atome innerhalb des Moleküls zu den Kondensatorplatten der Kammer auch an Stärke zunehmen. Als ein Ergebnis wird die kovalente Bindung zwischen dem Molekül bilden die geschwächten --- und schließlich beendet. Das negativ geladene Elektronen in Richtung der positiv geladenen Wasserstoffatomen angezogen werden, während zur gleichen Zeit werden die negativ geladenen Sauerstoffatome abstoßen Elektronen.
In einer besonderen Erklärung des "subatomaren" Aktion tritt das im Wasser-Brennstoffzelle ist es bekannt, dass natürliche Wasser ist eine Flüssigkeit, die eine Dielektrizitätskonstante von 78,54 bei 20°C und 1 Atmosphäre Druck hat. [Handbook of Chemistry und Physics, 68. Aufl., CRC Press (Boca Raton, Florida (1987-1988)), Abschnitt E-50. H20 (Wasser)].
Wenn ein Volumen an Wasser wird isoliert und elektrisch leitfähige Platten, die in Wasser chemisch inert sind und durch einen Abstand getrennt sind, werden in Wasser eingetaucht wird, wird ein Kondensator gebildet, der eine Kapazität von der Oberfläche der Platten, der Abstand bestimmt wird ihre Trennung und die Dielektrizitätskonstante von Wasser.
Wenn Wassermoleküle, um Spannung an einem begrenzten Strom ausgesetzt, nimmt Wasser auf eine elektrische Ladung. Durch die Gesetze der elektrischen Anziehung, Moleküle richten nach positiver und negativer Polarität Felder des Moleküls und der Feldausrichtung. Die Platten des Kondensators bilden, wie Ausrichtung Feldes, wenn eine Spannung angelegt wird.
Wenn eine Ladung an einen Kondensator angelegt wird, die elektrische Ladung des Kondensators gleich der angelegten Spannung Ladung; in einem Wasser-Kondensator, der dielektrischen Eigenschaften von Wasser widersteht den Fluss von Verstärkern in der Schaltung, und das Wassermolekül selbst, weil es Polarität Felder durch das Verhältnis von Wasserstoff und Sauerstoff in der kovalenten Bindung, und die intrinsische dielektrische Eigenschaft gebildet wird, wird ein Teil der elektrischen Schaltung, analog zu einem "Mikrokondensator" innerhalb des durch die Platten definiert Kondensator.

In dem Beispiel eines Brennstoffzellenkreis der Fig.1 ist ein Wasserkondensator enthalten. Der Aufwärtsspule ist auf einem herkömmlichen Ringkern eines komprimierten ferro angetriebene Material gebildet, das sich nicht zu dauerhaft magnetisiert, wie dem Warenzeichen "Ferramic 06 #" PERMAG "Pulver nach Siemens Ferrite Catalogue, CG-2000- beschrieben 002-121, (Cleveland, Ohio) No. F626-1205 ". Der Kern ist 1,50 Zoll im Durchmesser und 0,25 Zoll dick. Eine Primärspule von 200 Windungen aus 24 Gauge Kupferdraht vorgesehen ist und der Spule 600 Windungen aus 36 Gauge-Draht umfasst, der Sekundärwicklung.
In der Schaltung der Fig.1 ist die Diode eine 1N1198-Diode, die als Sperrdiode und einem elektrischen Schalter, der Stromfluss in nur einer Richtung ermöglicht wirkt. Somit wird der Kondensator nicht auf einen Impuls entgegengesetzter Polarität unterzogen.
Die Primärspule des Toroids unterliegt einer Einschaltdauer Impuls 50%. Toroidförmiger Pulsieren Spule ein Spannungsaufwärts vom Pulsgenerator über fünf mal, wobei die relative Menge an Aufwärts von vorausgewählten Kriterien für eine bestimmte Anwendung bestimmt. Da der verstärkte Impuls tritt ersten Induktor, ein elektromagnetisches Feld um den Induktor gebildet (aus 100 Windungen aus 24 Gauge-Draht 1 Zoll im Durchmesser) gebildet, wird die Spannung aus, wenn der Impuls endet, umgeschaltet und der Feld zusammen und erzeugt ein weiteres Impuls mit gleicher Polarität, dh wird ein weiterer positiver Impuls gebildet wird, wo das Tastverhältnis von 50% beendet war. Somit wird eine Doppelimpulsfrequenz erzeugt wird; jedoch in Impulszug von unipolaren Impulsen, gibt es eine kurze Zeit, wenn Impulse vorhanden sind.
Indem so elektrische Impulse in der Schaltung von Fig.1 unterzogen, Wasser in dem Volumen, das die Kondensatorplatten umfasst beschränkt nimmt eine elektrische Ladung, die durch einen Stufenladephänomen in der Wasserkondensator auftretenden erhöht. Spannung kontinuierlich erhöht (bis etwa 1000 Volt und mehr) und die Wassermoleküle beginnt zu verlängern.
Die Impulsfolge wird dann abgeschaltet; die Spannung über dem Kondensator Wasser sinkt auf den Betrag der Ladung, die die Wassermoleküle haben, also aufgenommen, Spannung über dem geladenen Kondensator gehalten. Die Impulsfolge wird die erneut angewendet.
Da ein Spannungspotential an einen Kondensator angelegt werden Arbeiten durchzuführen, je höher die Spannung desto höher ist das Spannungspotential ist, desto mehr Arbeit wird von einer gegebenen Kondensatorgeführt. Bei einer optimalen Kondensator, gänzlich nicht-leitend ist, wird Null Stromfluß über den Kondensator auftreten. Somit kann in Ansicht eines idealisierten Kondensatorschaltung ist es die Aufgabe der Wasserkondensatorschaltung zum Elektronenfluss durch den Schaltkreis, das heißt, wie tritt durch Elektronenfluss oder eine Leckage durch ein Widerstandselement, das Wärme erzeugt, zu verhindern. Elektrisches Leck im Wasser auftreten, jedoch wegen einer Restleitfähigkeit und Verunreinigungen oder Ionen, die anderenfalls die im Wasser vorhanden sein können. Somit ist der Wasserkondensator vorzugsweise chemisch inert. Ein Elektrolyt ist nicht auf das Wasser gegeben.
In der isolierten Wasserbad, nimmt das Wassermolekül auf Ladung und die Ladungs erhöht. Das Ziel des Verfahrens ist zum Abschalten der kovalenten Bindung des Wassermoleküls und der subatomaren Kraft zu unterbrechen, das heißt die elektrische Kraft oder die elektromagnetische Kraft, die die Wasserstoff- und Sauerstoffatome bindet, um ein Molekül zu bilden, so daß der Wasserstoff und Sauerstoff getrennt.
Da ein Elektron nur eine bestimmte Elektronenhülle zu besetzen (Muscheln sind bekannt) die an den Kondensator angelegte Spannung die elektrischen Kräfte, die sich aus der kovalenten Bindung wirkt. Als Ergebnis der Ladung durch die Platten angelegt wird, wird die aufgebrachte Kraft größer als die Kraft der kovalenten Bindungen zwischen dem Atom des Wassermoleküls; und das Wassermolekül wird verlängert. Wenn dies geschieht, wird der Zeitanteil Verhältnis der Elektronenschalen modifiziert.
In dem Verfahren werden Elektronen aus dem Wasserbad entnommen; Elektronen werden nicht verbraucht, noch sind Elektronen, die von der Schaltung als Elektronen werden üblicherweise in der Elektrolyse-Prozess eingeführt in das Wasserbad eingebracht. Es kann jedoch vorkommen einen Leckstrom durch das Wasser. Diese Wasserstoffatome fehlenden Elektronen zu neutralisieren; Atome aus dem Wasser befreit. Die geladenen Atomen und Elektronen werden an die Spannung entgegengesetzter Polarität Zonen zwischen den Kondensatorplatten angelegt zogen. Die Elektronen früher von Atomen im Wasser kovalente Bindung geteilt werden neu zugeordnet, so dass neutrale elementaren Gase freigesetzt werden.
In dem
Verfahren kann die elektrische Resonanz auf allen Ebenen der Spannungspotential
erreicht werden. Die Gesamtschaltung wird als "Resonanzladedrossel"
Schaltung, die einen Induktor in Reihe mit einem Kondensator, der einen
Resonanzkreis erzeugt ist, dadurch gekennzeichnet. [SAMS Moderne Wörterbuch der
Elektronik, Rudolf Garff, Copyright 1984, Howard W. Sams & Co. (
Wie eingangs erwähnt, hängt die Kapazität von den dielektrischen Eigenschaften von Wasser und der Größe und der Abstand der leitfähigen Elemente, die den Wasserkondensator.
BEISPIEL 1
In einem Beispiel der Schaltungsanordnung nach Fig.1 (in dem anderen Schaltungselement Spezifikationen oben beschrieben), zwei konzentrische Zylinder 4 Zoll lang in der Wassermenge gebildet Wasserkondensator der Brennstoffzelle. Der Außenzylinder betrug 0,75 inch Außendurchmesser; der Innenzylinder betrug 0,5 Zoll Außendurchmesser. Abstand von der Außenseite des inneren Zylinders an der Innenfläche des äußeren Zylinders betrug 0,0625 Zoll. Resonanz in der Schaltung wurde in einem 26-Volt-Puls angelegt, um die Primärspule des Toroids bei 10 kHz erreicht, und die Wassermoleküle in elementarer Wasserstoff und Sauerstoff und das Gas aus der Brennstoffzelle umfasst Freigabe disassoziiert ein Gemisch von Wasserstoff, Sauerstoff aus dem Wassermolekül und Gase vorher im Wasser, wie der atmosphärische Gase oder Sauerstoff, Stickstoff und Argon gelöst.
Beim Erreichen Resonanz in jeder Schaltung, wie die Pulsfrequenz eingestellt wird, der Fluss von Verstärkern wird minimiert und die Spannung wird auf einen Spitzenwert maximiert. Berechnung der Resonanzfrequenz einer Gesamtschaltung wird durch bekannte Mittel bestimmt werden; verschiedene Hohlräume haben eine andere Resonanzfrequenz abhängig von Parametern der Wasser Dielektrikum, Plattengröße, der Konfiguration und Distanz, Schaltung Induktivitäten, und dergleichen. Steuerung der Herstellung von Kraftstoffgas wird durch die Variation der Zeitdauer zwischen einem Zug von Impulsen, die Impulsamplitude und die Kondensatorplatte Größe und Konfiguration, mit entsprechenden Wert Anpassungen an andere Schaltungskomponenten bestimmt.
Der Wischarm am zweiten Leiter stimmt die Schaltung und aufnimmt, um Verunreinigungen in Wasser, so dass die Ladung immer an den Kondensator angelegt. Die angelegte Spannung bestimmt die Abbaugeschwindigkeit des Moleküls in seine atomaren Bestandteile. Da Wasser in der Zelle verbraucht wird, wird sie mit jedem geeigneten Mittel oder ein Steuersystem ersetzt.
Variationen des Verfahrens und der Vorrichtung können für den Fachmann in der Technologie.
US Patent 4.389.981 28. Juni 1983 Erfinder:
WASSERSTOFF-GAS-INJEKTOR-SYSTEM FÜR
VERBRENNUNGSMOTOREN
Bitte beachten
Sie, dass dies ein Wieder formuliert Auszug aus diesem Patent. Es beschreibt
eine Methode für die Verwendung von Wasserstoff- und Sauerstoffgas, um eine
Standard-Fahrzeugmotor Kraftstoff.
ZUSAMMENFASSUNG
System und eine Vorrichtung zum kontrollierten Vermischen eines flüchtigen Wasserstoffgas mit Sauerstoff und anderen nicht brennbaren Gasen in einer Verbrennungsanlage. In einer bevorzugten Anordnung ist die Quelle von flüchtigen Gas eine Wasserstoffquelle, und die nicht brennbaren Gase werden die Abgase der Verbrennungsanlage in einer Anordnung mit geschlossener Schleife. Spezifische Struktur für die kontrollierte Vermischung der Gase des Brennstoffströmungssteuerung, Sicherheit und sind offenbart.
QUERVERWEISE
UND HINTERGRUND
Es ist in
meiner gleichzeitig anhängigen
In meiner gleichzeitig anhängigen Patentanmeldung eingereicht am 5. Mai 1981 US-Seriennummer 262.744 jetzt Hydrogen-Airdation Prozessor aufgegeben, nicht-flüchtigen und nicht brennbare Gase werden in einer Mischstufe mit einem flüchtigen Gas gesteuert. Der Wasserstoff airdation Prozessorsystem verwendet eine mechanische Rotationsgaspendelsystem zu übertragen, Meter, zu mischen, und unter Druck zu den verschiedenen Gasen. In dem Gasumwandlungsverfahren wird Umgebungsluft durch eine offene Flamme Gas-Brenner-System übergeben, um Gase und andere Substanzen vorhanden beseitigen. Danach wird das nicht-brennbare Gas-Mischung abgekühlt, filtriert, um Verunreinigungen zu entfernen, und mit einer vorbestimmten Menge von Wasserstoffgas mechanisch gemischt. Dies führt zu einem neuen Synthesegas.
Dieses synthetische Gasbildungsstufe misst auch die Lautstärke und bestimmt die richtige Gasmischverhältnis zur Einstellung der gewünschten Brennrate des Wasserstoffgases. Die mechanische Rotationsgaspendelsystem in diesem Prozess bestimmt das Volumen der Synthesegas erzeugt werden.
Der oben erwähnte Wasserstoff airdation Prozessor meiner gleichzeitig anhängigen Anmeldung, ist ein mehrstufiges System auf spezielle Anwendungen geeignet. Während das Wasserstofferzeugungssystem meiner anderen erwähnten ebenfalls anhängigen Anmeldung offenbart ist ein sehr einfaches und einzigartiges Wasserstoffgenerator.
In meiner ebenfalls anhängigen Patentanmeldung Serial No. 315.945, angemeldet am 18. Oktober 1981 ist ein Verbrennungssystem mit einem mechanischen Antriebssystem offenbart. In einem Beispiel wird dies gestaltet, um einen Kolben in einem Fahrzeuggerät zu treiben. Es wird ein Wasserstoffgenerator zur Entwicklung von Wasserstoffgas eine andere nichtflüchtige Gase, wie Sauerstoff und Stickstoff, dargestellt, und vielleicht. Das Wasserstoffgas mit den damit verbundenen nichtflüchtigen Gase wird über eine Leitung zu einer kontrollierten Lufteinlaßsystem zugeführt wird. Die kombinierte Wasserstoff, nicht-flüchtigen Gase und die Luft nach inter-Mischung, zugeführt zu einer Verbrennungskammer, wo sie gezündet werden. Die Abgase von der Verbrennungskammer in einer geschlossenen Schleifenanordnung mit der Mischkammer zurückgeführt, um erneut als nicht brennbaren Gaskomponente verwendet werden. Besondere Anwendungen und strukturelle Ausführungsformen des Systems werden offenbart.
ZUSAMMENFASSUNG
DER ERFINDUNG
Das System der vorliegenden Erfindung in ihrer bevorzugten Ausführungsform ist für einen Verbrennungssystem unter Verwendung von Wasserstoffgas; vor allem, um die Kolben in einem Automotor zu fahren. Das System verwendet einen Wasserstoffgenerator zur Entwicklung von Wasserstoffgas. Das Wasserstoffgas und anderen nicht flüchtigen Gase werden dann zugeführt, zusammen mit Sauerstoff, zu einer Mischkammer. Die Mischung wird in einer solchen Weise, dass die Temperatur der Verbrennung, um sie in Einklang mit der von der derzeit existierenden kommerziellen Brennstoffen Niveau anzupassen gesteuert. Der Wasserstoffgaszufuhrleitung in die Verbrennungskammer eine feine lineare Steuer Gasdurchflußventils. Luftansaugvorrichtung ist die Quelle für Sauerstoff, und es enthält auch einen variablen Ventil. Die Abgase aus der Verbrennungskammer in einer kontrollierten Art und Weise wie die nicht-brennbaren Gase verwendet.
Der Wasserstoffgenerator ist durch die Einbeziehung von einem Vorratsbehälter, das eine Quelle Anfahrbrennstoff bietet verbessert. Auch enthält die Wasserstoffgasgenerator ein druckgesteuertes Sicherheitsschalter an der Verbrennungskammer, die die Eingangsleistung abschaltet, wenn der Gasdruck über dem erforderlichen Niveau ansteigt. Die vereinfachte Struktur enthält eine Reihe von Einwegventile, Sicherheitsventile und Abschreckvorrichtung. Das Ergebnis ist eine Vorrichtung, die die gesamte Baugruppe zur Umwandlung eines Standard-Automotor von Benzin (oder anderen Brennstoffen) umfasst, um ein Wasserstoff / Gas-Gemisch zu verwenden.
OBJEKTE
Es eine Hauptaufgabe der vorliegenden Erfindung, ein Verbrennungssystem von Gasen aus einer Quelle von Wasserstoff und nicht-brennbare Gase kombiniert liefern dementsprechend.
Eine weitere Aufgabe der Erfindung ist es, einen solchen Verbrennungssystem, das Wasserstoff und nicht brennbaren Gasen vermischt sich in einer kontrollierten Weise und dadurch die Verbrennungstemperatur zu steuern.
Eine weitere Aufgabe der Erfindung ist es, solch ein Verbrennungssystem, das den Kraftstoffstrom zu der Brennkammer in s System und Gerät besonders geeignet ist, um Wasserstoffgas steuert.
Noch weitere Aufgaben und Merkmale der vorliegenden Erfindung werden aus der folgenden detaillierten Beschreibung ersichtlich, wenn in Verbindung mit den Zeichnungen in denen:
KURZE
BESCHREIBUNG DER ZEICHNUNGEN
Fig.1 ist eine mechanische schematische Darstellung teilweise in Blockform der vorliegenden Erfindung in ihrer bevorzugten Ausführungsform.

Fig.2 ist ein Blockschematische Darstellung der bevorzugten Ausführungsform der Wasserstoffinjektionssystems in Fig.1 gezeigten.

Fig.3 ist die feinste lineare Kraftstoff-Flusssteuerung in Fig.1 dargestellt.

Fig.4 ist ein Querschnitt Beispiel für das komplette Kraftstoffsystem Injektor in einem Auto die Konzepte der die vorliegende Erfindung nutzen.

Fig.5 ist eine schematische Zeichnung in eine Draufsicht des Kraftstoffsystems Injektor genutzt in die bevorzugte Ausführungsform.

Fig.6 ist eine Querschnitt Seitenansicht des Kraftstoffsystems Injektor in die vorliegende Erfindung.

Fig.7 ist eine Seitenansicht des Kraftstoffs Kammer mischen.

Fig.8 ist eine Ansicht von obere von dem Luft-Einlassventil Kraftstoff Kammer mischen.

Fig.9 ist ein Vergleich der brennenden Geschwindigkeit von Wasserstoff in Bezug auf andere Brennstoffe.

DETAILLIERTE BESCHREIBUNG DER ERFINDUNG,
DIE MIT ZEICHNUNGEN

Mit Bezug auf Fig.1 das komplette Gesamtgasmischung und Brennstoffströmungssystem zusammen für den Einsatz in einem Verbrennungsmotor in einem Fahrzeug veranschaulicht, insbesondere einen Motor. Mit speziellem Bezug auf Fig.1, ist die Wasserstoffquelle 10 der Wasserstoffgenerator offenbart und in meiner gleichzeitig anhängigen Anmeldung, supra beschrieben. Der Behälter 10 ist ein Gehäuse für eine Wasser-Bad 2 in das Wasser eingetaucht ist, 2 eine Anordnung von Platten 3, wie in meiner gleichzeitig anhängigen Anmeldung weiter beschrieben, supra. Platten 3 aufgetragen ist eine Quelle für Gleichstrompotential über elektrische Einlaß 27. Der obere Abschnitt 7 des Behälters 10 ist ein Wasserstoffspeicherbereichs, um einen vorbestimmten Druckbetrag. Auf diese Weise wird es eine unmittelbare Strömung von Wasserstoffgas bei Anlauf kommen.
Die verbrauchte Wasser zu ergänzen, stellt der Generator eine kontinuierliche Wasserquelle 1. Danach ist der Generator betreibbar ist, wie in der zuvor genannten Patentanmeldung beschrieben. Das Sicherheitsventil 28 ist zum Aufbrechen sollte eine übermäßige Ansammlung von Gas sein. Schalter 26 ist ein Gas-Druckschalter enthalten, um einen vorbestimmten Gasdruckpegel zu einem geregelten Niedrigvolumen aufrechtzuerhalten.
Das erzeugte Wasserstoffgas 4 von dem Einweg-Rückschlagventil 16 über die Rohrleitung 5 in eine Gasmischkammer 20, wo das Wasserstoffgas mit nicht brennbaren Gase über die Rohrleitung 9 aus einem später beschriebenen Quelle vermischt wird.
Wenn die Ein-Wege-Ventil 75 nicht, kann es eine Rück Funken, das Wasserstoffgas 4 in den Speicherbereich 7 der Wasserstoffgenerator 10. Um dies zu verhindern entzünden könnte, hat die Löschanordnung 76 aufgenommen, durch die nur eine solche Zündung zu verhindern.

Mit besonderem Bezug auf Fig.2, die Wasserstoffgas (über Leitung 5) und nicht brennbaren Gasen (über Leitung 9), an einen Vergaser (Luft-Gemisch) System 20 auch mit einem Lufteinlass 14 zur Umgebungsluft zugeführt.
Das Wasserstoffgas 4 wird über Leitung 5 durch die Düse 11 in einem Spray 16 in den Fangraum 46 der Mischkammer 20. Die Düse 11 hat eine Öffnung, die kleiner als die Plattenöffnungen in der Löscheinheit 37, wodurch Rückschlag beim Verhindern die Veranstaltung von Funkenbildung. Die nicht flüchtigen Gase in die Mischkammer 20 Fangraum 47 in einem Sprühstrahl 17 über die Düse 13 injiziert Quenching Anordnung 39 ist betreibbar, sehr in der gleichen Weise wie Abschrecken Baugruppe 37.
In der bevorzugten Anordnung ist die Umgebungsluft die Quelle von Sauerstoff für die Verbrennung des Wasserstoffgases notwendig. Ferner ist, wie in der zuvor genannten mitanhängigen Anmeldung offenbart ist, sind die nicht-flüchtigen Gasen in der Tat, die Abgase über ein geschlossenes Kreislaufsystem zurückgeführt. Es ist zu verstehen, daß der Sauerstoff und / oder nicht brennbare Gase können auch von einer unabhängigen Quelle bereitgestellt werden kann.
Mit fortgesetztem Bezug auf Fig.2 die Gasfangraums 47 eine vorbestimmte Größe. Da Wasserstoff leichter als Luft ist, wird der Wasserstoff steigen und sich im Bereich 47. Die Umgebung gefangen 47 ist groß genug, um genügend Wasserstoffgas enthalten, um sofortigen Zündung bei der anschließenden Inbetriebnahme des Verbrennungsmotors zu ermöglichen.
Es wird angemerkt, dass das Wasserstoffgas in dem obersten Bereich des Fangraums 47 Wasserstoff steigt bei einer viel größeren Rate als Sauerstoff oder nicht brennbaren Gasen injiziert werden; etwa dreimal oder mehr. Deshalb, wenn das Wasserstoffgas in die Fangraums 47 (Mischbereich) an ihrem untersten Bereich der Wasserstoffgas würde so rasch ansteigen, daß die Luft nicht mit dem Sauerstoff zu mischen. Bei dem in Fig.2 gezeigten Fangraums 47 wird der Wasserstoff nach unten in den Lufteinlass 15. Das heißt, das Wasserstoffgas wird nach unten in die nach oben Umluftzwangs gezwungen, und dies bewirkt eine ausreichende Durchmischung der Gase.
Das Verhältnis der Luft (Sauerstoff) 14 und der nicht-brennbare Gas über die Leitung 9 eine kontrollierte Verhältnis, das dem bestimmten Motor abgestimmt ist. Sobald die richtige Verbrennungsgeschwindigkeit wurde durch die Einstellung des Ventils 95 festgelegt ist (zum Variieren der Menge des nicht-brennbaren Gases) und die Einstellung des Ventils 45 (für die Variation der Menge der Umgebungsluft), wird das Verhältnis danach beibehalten.
In einem System, in dem die nicht brennbaren Gase werden die Abgase des Motors selbst, zurückgeführt durch eine geschlossene Schleife-Anordnung, und wobei der Lufteinlass des Motors, der Fließgeschwindigkeit und damit das Luft / nicht-brennbare Mischung gesteuerten wird durch die Beschleunigung des Motors aufrechterhalten wird.
Das Gemisch aus Luft mit nicht brennbare Gase wird der Träger für das Wasserstoffgas. Das heißt, das Wasserstoffgas mit der Luft / nicht brennbaren Gasgemisch vermischt wird. Durch Variation der Menge an Wasserstoffgas, das Luft / nicht brennbaren Mischung zugegeben wird, ist die Motordrehzahl gesteuert.

Es wird Bezug genommen auf Fig.3, die in einer Seitenansicht im Querschnitt zeigt, hat der feine lineare Brennstoffströmungssteuerung 53. Das Wasserstoffgas 4 in die Kammer 43 über Gaseinlass 41. Das Wasserstoffgas strömt von der Kammer 43 zur Kammer 47 über die Öffnung oder Öffnung 42. Die Höhe des Gasdurchgangsformkammer 43 zur Kammer 47 wird durch die Einstellung der Kanalöffnung 42 bestimmt.
Die Anschlussöffnung wird durch das Einfügen des linear verjüngt Stift 73 hinein gesteuert. Das stumpfe Ende des Stifts 73 ist an der Stange 71 befestigt Stange 71 übergeben wird, (über Stütz O-Ring 75), durch die Öffnung 81 im Gehäuse 30 der manuellen Einstellmechanismus 83.
Feder 49 hält die Stange 71 in einer festen Position relativ zum Stift 73 und der Öffnung 42. Wenn Mechanismus 83 betätigt wird, bewegt sich Stift 73 wieder aus der Öffnung 42 Stift 73 verjüngt ist, erhöht dies die Rückwärtsbewegung der freien Fläche der Öffnung 42, wodurch die Menge des Gasdurchgangs ansteigend von Kammer 43 zu Kammer 47.
Die Anschläge 67 und 69 halten Feder 49 in seine stabile Position. Die Muttern 63 und 67 auf der Gewindestange 61 werden verwendet, um die offene Fläche von mindestens Öffnung 42 durch die richtige Positionierung der Stift 73. Dieser minimale Öffnungseinstellung, steuert die Leerlaufdrehzahl des Motors, so Stift 73 in seiner korrekten Position arretiert durch Muttern 63 und 67. Diese Einstellung steuert den Mindestsatz der Gasstrom aus der Kammer 43 in die Kammer 47, die einen kontinuierlichen Betrieb des Verbrennungsmotors ermöglicht.
Bezugnehmend
auf Fig.8, die den
Lufteinstellungssteuerung für die Betätigung der Luftmenge, die in die
Mischkammer 20. Der Verschluß 21 montiert auf der

Mit Bezug nun auf Fig.4, wenn Wasserstoffgas 4 wurden in die Mischkammer 20 zu akkumulieren und zu einer zu hohen Druck, das Entweichen Rohr 36, die Öffnung 34 (auf der Motorhaube 32 liegt) verbunden ist, ermöglicht das überschüssige Wasserstoffgas entkommen sicher in die Atmosphäre. Im Falle einer Fehlfunktion, die die Verbrennung der Gase in der Mischkammer 20 bewirkt, wird das Druckentlastungsventil 33 bersten, Austreiben des Wasserstoffgases ohne Verbrennung.
In der konstruierten Anordnung der Fig.1, ist dort eine Gaskontrollsystem, das auf einer vorhandenen Fahrzeugverbrennungsmotor ohne Änderung oder Änderung Designparameter oder Eigenschaften des Autos angebracht werden können. Die Strömung der flüchtigen Stoffgas ist natürlich kritisch; Daher gibt es in der Zeile 5 ein Gasflussventil 53 eingebaut ist, und dies wird verwendet, um die Wasserstoffdurchsatzes. Dieser Gasstromventil ist im Detail in Fig.3 gezeigt.

Die angesaugte
Luft 14 in einem Vergaser Anordnung
mit einem Einlassverstellung 55, der
die
Der Schalter 33 ist seinerseits in Reaktion auf die Vakuumsteuerschalter 60 während der Fahrt des Motorvakuum wird bis die ihrerseits Blätter Schalter 33 geöffnet, indem durch die Leitung 60a dem Vakuum-Schalter 60 eingebaut werden. Wenn der Motor nicht läuft, der Unterdruck wird auf Null gesetzt und durch den Schalter 60 zu verringern wird zu einem elektrischen Schalter 33 zum Abschalten Abschalten der Strömung von Wasserstoffgas zu dem Steuerventil 53.
Niederspannungs-Gleichstrom an eine Sicherheitsventil 28 angelegt, Magnet 29 aktiviert wird. Das Magnet gilt eine Steuerspannung an dem Wasserstoffgenerator Erreger 3 über den Anschluß 27 durch Druckschalter 26 zu der elektrischen Leistung aktiviert Magnet 29 wird Wasserstoffgas gebracht wird, durch Durchflussregelventil 16 und dann Auslaßrohr 5 für den Einsatz passieren. Die Druckdifferenz Wasserstoffgas-Ausgang auf Gas Mischkammer 20 ist beispielsweise 30 p.s.i. bis 15 p.s.i. Nachdem Wasserstoffgenerator 10 eine optimale Gasdruckpegel erreicht, schaltet Druckschalter 26 von der elektrischen Energie zu den Wasserstoff excitors. Wenn der Kammerdruck einen vorbestimmten Pegel überschreitet, wird das Sicherheitsventil 28 aktiviert Trennen des elektrischen Stroms und dadurch das Herunterfahren des gesamten Systems zur Sicherheitskontrolle.

Mit besonderem Bezug nun auf Fig.6, die die Kraftstoff-Einspritzsystem in einer Seitenquerschnittsansicht veranschaulicht und in der Draufsicht Fig.5. Strukturvorrichtung in der bevorzugten Ausführungsform eingebaut umfasst Gehäuse 90, die Luftöffnungen 14a und 14e aufweist. Die Luft über Löschbleche 37 und in die Mischkammer 20. Der nicht-flüchtige Gase gelangen über Leitung 9 tritt durch Filter 91 um die Bauteile 14b und 14c und dann zu Einlaß 14d der Mischkammer 20. Der Wasserstoff tritt über Leitung 5 die Löschplatten 39 und in die Mischkammer 20.

Fig.7 veranschaulicht die mechanische Anordnung der Komponenten, die die Gesamtstruktur der Mischkammer 20 (in den anderen Figuren unabhängig gezeigt).

Zurückkommend auf Fig.1 wird dort die nichtflüchtigen Gasleitung 9 durch Gemischpumpe 91 durch den Motor-Riemenscheibe 93. Das Ventil 95 steuert die Strömungsgeschwindigkeit. Auch durch Scheibe 93 angetrieben wird Pumpe 96 mit der Leitung 85 zu einem Ölbehälter 92 und das Ventil 87 verbunden ist und schließlich zur Mischkammer 20. In der Praxis, wie zum Beispiel in einem nicht-ölgeschmierten Motor, Schmierflüssigkeit, wie Öl 81 gesprüht in der Kammer 20 über Ölzufuhrleitung 85 für die Schmierung.
Es wurden mehrere Publikationen im vergangenen Jahr oder so, Eintauchen in die Eigenschaften von Wasserstoffgas, die mögliche Verwendung, Erzeugungsanlagen und Sicherheit. Eine solche Publikation "Ausgewählte Eigenschaften von Wasserstoff" (Konstruktionsdaten) ausgegeben Februar 1981 von der National Bureau of Standards.
Diese Veröffentlichungen sind in erster Linie mit den aufwendigen und kostspieligen Verfahren zur Erzeugung von Wasserstoff. Ebenso so sind sie mit der sehr begrenzten Einsatz von Wasserstoffgas durch die extrem hohe Brenngeschwindigkeiten betrifft. Dies wiederum gibt die Gefahr, in den praktischen Einsatz von Wasserstoff.
Unter Bezugnahme auf das Diagramm der Anlage A ist zu sehen, dass die Verbrennungsgeschwindigkeiten von Alkohol, Propan, Methan, Benzin, Liquid Petroleum Gas, und Dieselöl liegen im Bereich von mindestens 35 bis maximal 45. Ferner zeigt der Graph, dass die Brenngeschwindigkeit des Wasserstoffgases im Bereich von 265 bis mindestens 325 Maximum. In einfachen Worten, ist in der Größenordnung von 7,5 mal der Brenngeschwindigkeit von handelsüblichen Kraftstoffen die Brenngeschwindigkeit des Wasserstoffs.
Aufgrund der ungewöhnlich hohen Brenngeschwindigkeit von Wasserstoffgas, wurde als Ersatzbrennstoff auszuschließen, die von diesen vor Ermittlern. Selbst wenn ein Motor könnte ausgelegt, solche hohen Verbrennungsgeschwindigkeiten aufzunehmen, die Explosionsgefahr wäre dann nicht mehr an kommerziellen Gebrauch zu beseitigen.
Die vorliegende Erfindung, wie oben beschrieben, hat die oben erwähnten Kriterien für die Verwendung von Wasserstoffgas in einem handelsüblichen Motor gelöst. In erster Linie sind die Kosten bei der Erzeugung von Wasserstoffgas, wie in den vorgenannten mitanhängigen Patentanmeldungen erwähnt, ist minimal. Wasser ohne Chemikalien oder Metalle verwendet. Auch, wie in den zuvor erwähnten gleichzeitig anhängigen Patentanmeldungen erwähnt, die Verringerung der Wasserstoffgas-Verbrennungsgeschwindigkeit erreicht worden ist. Diese anhängigen Anmeldungen nicht nur die Reduzierung der Geschwindigkeit zu lehren, sondern lehrt die Steuerung der Geschwindigkeit des Wasserstoffgases.
In der bevorzugten Ausführungsform ist praktisch Vorrichtung zur Anpassung der Wasserstoffgenerator zu einem Verbrennungsmotor beschrieben. Vorrichtung linear steuert den Wasserstoffgasstrom in eine Mischkammer Mischen mit einer kontrollierten Menge an nicht brennbaren Gas Sauerstoff, damit die Reduzierung der Wasserstoffgasgeschwindigkeit. Die Verringerung in der Wasserstoffgasgeschwindigkeit macht die Verwendung von Wasserstoff so sicher wie andere Brennstoffe.
In praktischer Hinsicht die gewöhnlichen Verbrennungsmotor jeder Größe und Art des Kraftstoffs, nachgerüstet betrieben nur mit Wasser als Energiequelle zu sein. Wasserstoffgas aus dem Wasser ohne die Verwendung von Chemikalien oder Metallen und bei einer sehr niedrigen Spannung erzeugt. Die Brenngeschwindigkeit des Wasserstoffgases wurde der von herkömmlichen Brennstoffen reduziert. Schließlich jeder Komponente oder Stufe in dem Verfahren ein oder mehrere Sicherheitsventile oder die Wasserstoffgassystem sicherer als herkömmliche Fahrzeuge verfügt wodurch.
In der obigen Beschreibung die Begriffe "nichtflüchtigen" und "nicht brennbar" wurden verwendet. Es ist zu verstehen, sie sollen die gleichen sein werden; das heißt, einfach, Gas, brennt nicht.
Auch der Begriff "Lagerung" verwendet wurde, in erster Linie in Bezug auf die Wasserstoffspeicherbereich 7. Es ist nicht beabsichtigt, dass der Begriff "Lagerung" wörtlich genommen werden - in der Tat ist es nicht Lagerung, sondern ein Zwischenhaltebereich. Bezüglich Bereich 7 wird dieser Bereich eine ausreichende Menge an Wasserstoff für die sofortige Inbetriebnahme beibehält.
US
Patent 4.421.474 Dezember 1983 Erfinder:
WASSERSTOFF-GAS-BRENNER
Bitte beachten
Sie, dass dies ein Wieder formuliert Auszug aus diesem Patent. Es beschreibt,
wie die durch Elektrolyse von Wasser erzeugt Wasserstoff und Sauerstoff
Gasgemisch zu verbrennen. Normalerweise ist die erzeugte Flamme zu heiß für die
Praxis anders als das Schneiden von Metall oder Schweißen. Dieses Patent zeigt
ein Verfahren zur Reduzierung der Flammentemperatur auf Werte für den
allgemeinen Einsatz in Kesseln, Öfen, Heizgeräte usw.
ZUSAMMENFASSUNG
Ein Wasserstoffgasbrenner für die Mischung aus Wasserstoffgas mit Umgebungsluft und nicht brennbaren Gasen. Die Mischung von Gasen, wenn entzündet, eine Flamme von extrem hoch, aber gesteuerte Intensität und Temperatur.
Die Struktur besteht aus einem Gehäuse und einem Wasserstoffgaseinlass zu einer Verbrennungskammer innerhalb des Gehäuses angeordnet gerichtet. Lufteinlassöffnungen für die Zugabe der Luft in die Brennkammer zur Zündung des Wasserstoffgases durch eine Zündvorrichtung darin vorgesehen ist. Am anderen Ende des Gehäuses ist neben dem Auslaß des Brenners (Flamme) ein Barrieren / Heizelements angeordnet ist. Das Heizelement gleichmäßig verteilt die Flamme und wiederum nimmt die Wärme. Die gegenüberliegende Seite zu der Flamme, das Heizelement gleichmßig dispergiert den extrem heißen Luft. Eine nichtbrennbare Gasfalle benachbart zu dem Heizelement erfasst ein kleiner Teil des nicht-brennbaren Gases (verbrannte Luft). Eine Rückführleitung von der Falle gibt die erfassten nicht-brennbares Gas in einem gesteuerten Verhältnis zu der Brennkammer zum Mischen mit dem Wasserstoffgas und der Umgebungsluft.
UMSCHLÜSSELUNG
Der Wasserstoff/Sauerstoff-Generator genutzt in die vorliegende Erfindung ist offengelegt und behauptete in mein co-anhängigen Patentanmeldung, Serial. Nr.: 302.807, abgelegt: 16. September 1981, für: WASSERSTOFF-GENERATOR-SYSTEM. In diesem Prozess zur Trennung von Wasserstoff und Sauerstoff-Atome Wasser Verunreinigungen haben wird das Wasser zwischen zwei Platten ähnlich nicht brandfördernd Metall übergeben. Kein Elektrolyt wird Wasser hinzugefügt. Eine Platte hat hierüber ein positives Potenzial und andererseits ein negatives Potenzial von einer sehr geringen Stromstärke Gleichstrom Stromquelle platziert. Die subatomare Aktion die Gleichspannung auf dem nicht-elektrolytische Wasser bewirkt, dass die Atome Wasserstoff und Sauerstoff getrennt werden-- und ebenso andere Gase im Wasser wie Stickstoff gefangen. Die Schadstoffe im Wasser, die nicht freigegeben werden, sind gezwungen, sich zu trennen und möglicherweise zusammengestellt oder genutzt und in bekannter Weise entsorgt.
Gleichstrom fungiert als eine statische Kraft auf die Wassermoleküle; während der ungeregelten plätschernden Gleichstrom als dynamische Kraft fungiert. Pulsierender Gleichstrom weiter erhöht die Freisetzung von Wasserstoff und Sauerstoff Atome aus der Wassermoleküle.
In meinem co-ausstehende Patentanmeldung, Serial. Nr. 262.744, abgelegt: 11. Mai 1981, für: Wasserstoff-Belüftung-Prozessor, ist bekannt und behauptet, die Nutzung von Wasserstoff/Sauerstoff-Gas-Generator. In diesem System ist die Brenngeschwindigkeit des Gases Wasserstoff durch kontrollierte Zugabe von nicht brennbaren Gase, die Mischung der Gase Wasserstoff und Sauerstoff kontrolliert.
QUERVERWEIS
Die in der
vorliegenden Erfindung genutzt Wasserstoff / Sauerstoff-Generator ist, dass
offenbart und beansprucht in meinem gleichzeitig anhängigen Patentanmeldung mit
der Serien. Nr.: 302.807, eingereicht: 16. September 1981, für:
Wasserstoffgenerator SYSTEM. Bei diesem Verfahren zur Abtrennung von
Wasserstoff und Sauerstoffatome aus Wasser mit Verunreinigungen wird das Wasser
zwischen zwei Platten ähnlicher nichtoxidierenden Metall geleitet. Kein
Elektrolyt wird dem Wasser zugesetzt. Die eine
Die extrem schmale Wasserstoff-Gasgemisch Flammen sehr hoher Temperatur von der Nutzung beschränkt Mittel durch einen Wärmeabsorptionsbarriere. Die Flamme trifft auf die Barriere, die wiederum verteilt die Flamme und absorbiert die Wärme davon und danach strahlt die Wärme extrem heiße Luft in das Verwertungsmittel.
Auf der gegenüberliegenden Seite des Wärmestrahlers / Barriere angeordnet ist ein Heißluftfalle. Ein kleiner Teil der Wärmestrahlung eingefangen und wieder in den Brennraum als nicht-brennbaren Gasen. Ventileinrichtung in die Rückleitung regelt die Rückführung des nicht-brennbaren Gases in einer gesteuerten Menge, um die Mischung zu steuern.
Die vorliegende Erfindung ist hauptsächlich zur Verwendung mit dem Wasserstoffgenerator meiner ebenfalls anhängigen Patentanmeldung, supra bestimmt; es ist jedoch nicht darauf beschränkt sein und kann mit einer beliebigen anderen Quelle von Wasserstoffgas verwendet werden.
OBJEKTE
Es ist dementsprechend eine Hauptaufgabe der vorliegenden Anmeldung, einen Wasserstoffgasbrenner, der eine Temperatur gesteuert Flamme und einen Wärmestrahler / Barriere aufweist.
Eine weitere Aufgabe der vorliegenden Erfindung ist es, eine Wasserstoffgasbrenner, die befähigt sind, die Wärme aus einem geschlossenen Hochtemperaturflamme ist.
Eine weitere Aufgabe der vorliegenden Erfindung ist es, eine Wasserstoffgas-Brenner, der von dem Wasserstoffgas verzögert wird bieten, aber über dem der anderen Gasen.
Eine weitere Aufgabe der vorliegenden Erfindung ist es, eine Wasserstoffgasbrenner, welcher die Abluft als nicht brennbares Gas zur Mischung mit dem Wasserstoffgas verwendet werden.
Eine weitere Aufgabe der vorliegenden Erfindung ist es, eine Wasserstoffgas-Brenner, der einfach, aber robust und vor allem sicher für alle beabsichtigten Zwecke geeignet ist.
Andere Aufgaben und Merkmale der vorliegenden Erfindung werden aus der folgenden detaillierten Beschreibung ersichtlich, wenn in Verbindung mit den Zeichnungen, in denen:
KURZE
BESCHREIBUNG DER ZEICHNUNGEN
Fig.1 ist eine
Gesamtquerschnittsansicht der vorliegenden Erfindung in ihrer bevorzugten
Ausführungsform.

Fig.2 ist eine grafische Darstellung der Verbrennung von Kraftstoffen mit verschiedenen Standard die von Wasserstoff Geschwindigkeiten.

DETAILLIERTE
BESCHREIBUNG DER ERFINDUNG

Mit besonderem Bezug auf Fig.1 ist in einem schematischen Querschnitt die Prinzipien der vorliegenden Erfindung dargestellt. Die Struktur der bevorzugten Ausführungsform umfaßt ein Gehäuse 10 mit einem Zünder 20, der sich durch die Wand 11 davon. Eine Verbrennungskammer 60 innerhalb des Gehäuses 10 angeordnet ein erstes offenes Ende 62 ein Wasserstoffgas 72 Einlaß 30 lenkt Wasserstoffgas über den Anschluss 37 von einer Quelle 35 zu dem Einlaß 62 der Brennkammer 68. Ebenfalls an den gleichen Einlaß 62 gerichtet ist, und durch Flansche 64 und 66 unterstützt wird, wird Umgebungsluft 70 über die Eingabe-Anschlüsse 13 in dem Gehäuse 10.
Angrenzend an das gegenüberliegende Ende der Brennkammer 60 das Gasgemisch 75 wird durch den Zünder 20 gezündet, um Flamme 77 zu produzieren die Geschwindigkeit der Flamme 77 Ursachen sie zu schlagen und zu durchdringen die Barriere / Kühler 50. Die Sperre 50 aus einem Material besteht, wie Metallgewebe oder Keramik, um darin zu dispergieren die Flamme und wiederum werden mit Wärme gesättigt. Die Flamme 77 ist mit einer ausreichenden Größe, um in der gesamten Barriere 50 verteilt werden, aber noch nicht durch die Barriere 50 zu durchdringen.
Von der Oberfläche 52 der Barriere 50 abgestrahlt überhitzter Luft 56 (Gase), die auf einer Ausnutzung Vorrichtung geleitet werden. Angrenzend an die Oberfläche 52 der Sperr / Kühlers 50 ist ein Heißluftfalle 40 mit geschlossener Schleife der Leitung 45 zurückkehrt, nicht brennbaren Gas 44 in die Brennkammer 60. Das Steuerventil 42 ist zwischen der Leitung 45.
Im Betrieb der bevorzugten Ausführungsform Wasserstoffgas, 72, von der Düse 37 abgegeben wird, in die Verbrennungskammer 60 geleitet Die Flansche 64 und 66 auf dem offenen Ende des Gehäuses 63 der Brennkammer 60 vergrößert das offene Ende 62. In der Erweiterung der Luft aus der Öffnung 13 in dem Gehäuse 10 ist auch mit der Verbrennungskammer 60 gerichtet ist.
Die Umgebungsluft und Wasserstoff durchquert die Öffnung 43 und weiter vermischt sich mit dem nicht brennbaren Gas 44 aus der geschlossenen Schleifenleitung 45 mit der Heißluftfalle 40. Das Gemisch aus Wasserstoffgas 72 wird Umgebungsluft 70, und nicht-brennbare Gas 44, wird durch den Zünder 20 mit elektrischen Elektroden 21 und 23. Bei 77 erfolgt Zündflamme gezündet. Das Gemisch wird mit jedem der drei Gase gesteuert. Das heißt, die Leitung 32 aus der Wasserstoffquelle 35 weist einen Ventil 38 darin, um die Menge an Wasserstoff 72 aus der Düse 37. Die Öffnung 13 emittiert wird, eine Platteneinstellung 15 zum Steuern der Menge an Umgebungsluft 60 in die Verbrennungskammer gerichtet 60, und das geschlossene Schleifenleitung ist über das Ventil 42, wie oben erwähnt, zur Steuerung der Menge an nicht brennbaren Gasen in der Mischung.
Es kann erkannt werden, dass die Temperatur der Flamme 77 und der Geschwindigkeit der Flamme 77 ist eine Funktion des Prozentsatzes der verschiedenen Gase in der Mischung. In einer praktischen Ausführungsform, die Flamme 70 Temperatur und Geschwindigkeit im wesentlichen verzögert sich von einer Wasserstoffflamme an sich; aber doch deutlich größer als die Temperatur und Geschwindigkeit der Flamme aus den in einem herkömmlichen Heizsystem verwendet Gasen.
Um einen ausreichenden Druck für die Verbrennung des Wasserstoff-Gasgemisch mit einem Minimum an Druck (aus Sicherheitsgründen) zu erhalten und Blow-out zu begrenzen, ist die Düse 37 Öffnung 39 äußerst gering. Als Folge, wenn das Wasserstoffgas direkt von der Düse 37 verbrannt wird, würde die Flamme endlichen Durchmesser. Außerdem würde seine Geschwindigkeit so groß, es ist fraglich, ob eine Flamme aufrechterhalten werden könnte. Die Vermischung von Luft und nicht brennbares Gas nicht vergrößern Flammengröße und seine Geschwindigkeit zu verringern. Um jedoch eine Flamme höher Temperatur und Geschwindigkeit als herkömmliche Gase zu gewährleisten, ist die Größe und die Temperatur der Flamme durch den bereits erwähnten Mischung gesteuert.
Deshalb, um die Flamme 77 in einer Gegenwart Verwendungseinrichtung zu verwenden, wird die Flamme durch die Barriere 50. Die Sperre 50 besteht aus einem Material, das sicher die intensive Flamme 77 aufnehmen kann, und danach Wärme aus ihrer gesamten Fläche 52. Das Material strahlen versperrt 54 kann eine Keramik, Metallgewebe oder in der Technik bekannten anderen wärmeabsorbierenden Material sein. Die Wärmestrahlung 56 ist mit der Verwertung mittels gerichtet.
Wie bereits erwähnt, die Mischung von Gasen, die verbrannt werden, umfassen nicht brennbaren Gasen. Wie in der oben erwähnten gleichzeitig anhängigen Patentanmeldungen angegeben, eine ausgezeichnete Quelle für nicht brennbare Gase ist Abgase. In dieser Ausführungsform ist die Falle 50 einschließt die Heißluft 74 und gibt dieselbe durch das Ventil 42 zu der Verbrennungskammer 60 als nicht brennbares Gas.
Mit Bezug auf Fig.2 wird dort die Brenngeschwindigkeit von verschiedenen Regelbrennstoffe. Es kann die häufigste Art von Kraftstoff verbrennt mit einer Geschwindigkeit, die wesentlich kleiner als Wasserstoffgas zu sehen. Das Verhältnis von Wasserstoff mit Sauerstoff nicht brennbaren Gase variiert wird, um eine optimale Verbrennungsgeschwindigkeit und der Temperatur für die jeweilige Nutzung zu erhalten. Sobald dies erreicht ist, ist das Verhältnis unter normalen Bedingungen nicht verändert werden. Andere Verwendungen, die unterschiedliche Kraftstoffverbrennungstemperatur und die Geschwindigkeit wird in Verhältnis von Wasserstoff / Sauerstoff an nicht brennbaren Gasen in der gleichen Weise eingestellt, wie oben beispielhaft dargestellt werden.
Ferner vielleicht aufgrund der Wasserstoffgasgeschwindigkeit, wird unverbranntes Gas am Ausgang Flamme 77 auftreten. Die Barriere 50, aufgrund seiner Material Make-up wird die Bewegung und die Falle der unverbrannten Wasserstoffgas zu verzögern. Da die Heißluft 77 in dem Material 54 dispergiert ist, wird der unverbrannte Stoffgas gezündet und verbrennt dort. Auf diese Weise führt die Sperre 50 ein wenig in der Art eines Nachbrenner.
US
Patent 5.149.407 22. September 1992 Erfinder:
VERFAHREN UND VORRICHTUNG ZUR
ERZEUGUNG VON BRENNGAS UND
DIE
ERHÖHTE FREISETZUNG VON WÄRMEENERGIE AUS SOLCHEN GAS
Bitte beachten
Sie, dass dies ein Wieder formuliert Auszug aus diesem Patent. Es beschreibt
sehr ausführlich, einer Stan Methoden zur Aufspaltung von Wasser in Wasserstoff
und Sauerstoffgase und die nachfolgenden Methoden zur Verwendung dieser Gase.
ZUSAMMENFASSUNG
Wassermoleküle in Wasserstoff und Sauerstoff-Atome in einer kapazitiven Zelle, die durch eine Polarisation und Resonanzprozess abhängig von den dielektrischen Eigenschaften von Wasser und Wassermoleküle zerlegt. Die Gasatome werden dann ionisiert oder anderweitig erregt und thermisch verbrannt wird, um ein Maß an Energie größer als die der Verbrennung des Gases in der Luft freigeben.
ZIELE DER
ERFINDUNG
Eine erste Aufgabe der Erfindung ist es, eine Brennstoffzelle und ein Verfahren, bei dem Wassermoleküle in Wasserstoff und Sauerstoffgase gebrochen und ein Brennstoffgasgemisch aus Wasserstoff, Sauerstoff und andere Gase, die früher in dem Wasser gelöst enthielt bereitzustellen, hergestellt wird. Eine weitere Aufgabe der Erfindung ist es, signifikante Energie-Eintrag von einer Brenngas aus Wassermolekülen abgeleitet realisieren. Wassermoleküle in Wasserstoff und Sauerstoff Gase gebrochen. Elektrisch geladene Wasserstoff und Sauerstoff-Ionen mit entgegengesetzter elektrischer Polarität aus der elektromagnetischen Wellenenergie aktiviert und einer thermischen Hochtemperaturzone. Erhebliche Mengen an Wärmeenergie mit Sprengkraft über die Gasbrennphase freigesetzt.
Eine
explosionsfähige thermische Energie unter einem kontrollierten Zustand
hergestellt wird. Das Verfahren und die Vorrichtung eine Wärmeenergiequelle
nützlich für die Stromerzeugung, Flugzeugraketentriebwerke oder Raumstationen.
KURZE BESCHREIBUNG DER ZEICHNUNGEN
Fig.1A bis Fig.1F sind Illustrationen, die die theoretischen Grundlagen für die Vorgänge während der Betrieb der Brenngaserzeugungsstufe der Erfindung angetroffen.

Fig.2 zeigt eine Schaltung, die bei der Brenngaserzeugungsprozess ist.

Fig.3 zeigt einen "Wasserkondensator" Element in der Brennstoffzelle Schaltung verwendet.

Fig.4 veranschaulicht eine Anordnung der Vorrichtung statt, die im Verfahren, beginnend mit einem Wasserzulauf und kulminiert in der Herstellung von thermischen Explosionsenergie.

Fig.5A zeigt einen Querschnitt eines Kreisgasresonanzhohlraum in der Endstufe Anordnung gemß Fig.4 verwendet

Fig.5B zeigt eine alternative Endstufe Einspritzsystem die in der Vorrichtung von Fig.4

Fig.5C zeigt eine optische thermische Linsenanordnung zur Verwendung mit entweder Endstufe der Fig.5A oder Fig.5B.

Fig.6A, 6B, 6C und 6D sind Darstellungen, die verschiedene theoretischen Grundlagen für die Atomphänomene voraussichtlich während des Betriebs dieser Erfindung auftreten.




Fig.7 ist ein elektrisches Schema der Spannungsquelle für die Gas Hohlraumresonator.

Fig.8A zeigt eine elektronen Extraktorgitter in den Injektor Versammlungen der Fig.5A und Fig.5B verwendet.

Fig.8B zeigt die elektronische Steuerschaltung für die Extraktorgittermittel.

Fig.9 zeigt eine alternative Stromkreis hilfreich bei der Bereitstellung einer pulsierenden Wellenform auf den Apparat.

TABELLE 1: PROZESS-STUFEN BIS ZÜNDUNGS
|
Relative Zustand des Wassermoleküls und/oder Wasserstoff/Sauerstoff/andere Atome |
Stufe |
|
Random (Umgebungszustand ) Ausrichtung der polaren Gebieten, Polarisation von Molekülen. Molekulare Dehnung. Atom Befreiung durch Aufteilung der kovalenten Bindung |
Stufe 1: Umwandlung von Wasser in Gas |
|
Freisetzung von Gasen, Flüssigkeiten, Gas Ionisation, Elektroladeeffekt, Partikelschlag |
Stufe 2: Gas Ionisation |
|
Elektromagnetische Welle, Laser oder Photon-Injektion, Elektron-Extraktion, Atomic Destabilisierung |
Stufe 3: Grundierung |
|
Thermische Zündung |
Endstufe: Zündung |
BESCHREIBUNG
DER BEVORZUGTEN AUSFÜHRUNGSFORM
Ein Brennstoffgas wird von einer Wasserstoffbruchvorgang, der die Sequenz von in Tabelle 1 gezeigten Schritte beginnend mit Wassermolekülen folgt hergestellt wird das Molekül unterworfen sukzessive Erhöhung der elektrischen Wellenenergie und thermische Kräfte. In der Folge der Kräfte, zufällig orientierten Wassermoleküle hinsichtlich Molekular polare Ausrichtung orientiert und selbst polarisiert und durch die Anwendung eines elektrischen Potentials "länglich", in dem Maße, dass die kovalente Bindung der Wassermoleküle ist so geschwächt, daß die Atome dissoziieren und das Molekül zerfällt in Wasserstoff und Sauerstoff elementaren Komponenten. Als nächstes werden die frei atomaren Gase ionisiert und während einer weiteren Energiequelle, die zwischen den Teilchen Auswirkungen im Gas bei einem erhöhten Gesamtenergieniveau fördert unterworfen elektrisch in einen Behälter gegeben. Schließlich werden die atomaren Teilchen im angeregten Gases erreicht zu immer höheren Energieniveaus, werden einem Laser oder elektromagnetischer Wellenenergie Quelle, die Atom Destabilisierung und die endgültige Freigabe der thermischen Explosionsenergie erzeugt unterworfen.
Engineering Design-Parameter basierend auf bekannten theoretischen Grundlagen der Atomphysik, bestimmen die Zuwachsebenen von elektrischen und Wellenenergieeintrag erforderlich, um Resonanz in jeder Stufe des Systems zu erzeugen. Statt einer dämpfenden Effekt, eine Resonanz Erregung des Moleküls, Atom oder Ion bietet eine Compoundierung Energiezusammenspiel und die zur endgültigen Energiefreisetzung.
Kurz gesagt, in der ersten Stufe eine Gasmischung, die Wasserstoff, Sauerstoff und andere Gase, die früher in dem Wasser gelöst ist, wird von Wasser erhalten. Im allgemeinen ist die in der ersten Stufe verwendete Verfahren besteht aus:
(A) Bereitstellen eines Kondensators, bei dem das Wasser als dielektrische Flüssigkeit zwischen Kondensatorplatten enthalten, in einem Resonanzladedrosselschaltung, die einen Induktor in Reihe mit dem Kondensator umfaßt.
(B) Unterwerfen des Kondensators auf eine pulsierende, unipolare elektrische Spannungsfeld, in dem die Polarität nicht über einen beliebigen Boden, wobei die Wassermoleküle in dem Kondensator auf eine Ladung derselben Polarität unterworfen kommen, und die Wassermoleküle durch gedehnt die elektrischen polare Kräfte.
(C) Weitere Unterwerfens des Wassers in dem Kondensator auf den pulsierenden elektrischen Feldes, um eine Impulsfrequenz, die eine Resonanz in dem Wassermolekül induziert erzielen.
(D) Fortsetzen der Anwendung des Impulsfrequenz zu der Kondensatorzelle nach Resonanz auftritt, so daß das Energieniveau in dem Molekül in Kaskadierung inkrementellen Schritten im Verhältnis zu der Anzahl der Impulse erhöht wird.
(E) Die Aufrechterhaltung der Ladung des Kondensators während der Anwendung des pulsierenden Feldes, wobei die co-valent elektrischen Verbinden der Wasserstoff- und Sauerstoffatome in den Wassermolekülen in einem solchen Maße destabilisieren, daß die Kraft des elektrischen Feldes innerhalb des Moleküls übersteigt die Bindungskraft des Moleküls, wodurch das Molekül auseinander in der elementaren Gase Wasserstoff und Sauerstoff zerlegt.
(F) Sammeln des Wasserstoff und Sauerstoffgase, zusammen mit anderen Gasen früher in dem Wasser gelöst, und Abführen der gesammelten Gase als Brenngas-Gemisch.
Die Wassermoleküle werden in zunehmenden elektrischen Kräften ausgesetzt ist. In einer Umgebungszustand sind zufällig ausgerichteten Wassermoleküle in bezug auf eine molekulare polare Orientierung ausgerichtet. Weiter sind sie selbst polarisiert und "länglichen" durch die Anwendung eines elektrischen Potentials in dem Maße, kovalente Bindung der Wassermoleküle ist so geschwächt, dass die Atome dissoziieren und das Molekül zerfällt in Wasserstoff und Sauerstoff elementaren Komponenten. In diesem Verfahren wird der Punkt der optimalen Gasfreisetzung zu erreichen, wenn die Schaltung bei der Resonanzfrequenz. Wasser in der Zelle zu einer pulsierenden, polar elektrischen durch die elektrische Schaltung, wobei die Wassermoleküle durch die elektrische Kraft auf die Platten des Kondensators ausgedehnt erzeugten Feld ausgesetzt. Das polare pulsierende Frequenz angelegt ist, daß der pulsierende elektrische Feld induziert eine Resonanz in den Molekülen. Eine Kaskadeneffekt auftritt, und die Gesamtenergie der spezifischen Wassermoleküle in Kaskadierung inkrementalen Schritten erhöht. Der Wasserstoff und Sauerstoff freigesetzt wird, wenn die Resonanzenergie der kovalente Bindungsstärke der Wassermoleküle übersteigt.
Ein bevorzugter Werkstoff für die Kondensatorplatten aus rostfreiem Stahl T-304, die nicht chemisch mit Wasser, Wasserstoff oder Sauerstoff reagiert. Ein elektrisch leitendes Material, das inert in der fluiden Umgebung ist, ist ein wünschenswertes Material für den Bau von elektrischen Feldplatten des "wasser Kondensator" in der Schaltung verwendet.
Einmal ausgelöst, ist der Gasausgang steuerbar durch die Schwächung der Betriebsparameter. Somit kann, sobald die Resonanzfrequenz identifiziert wird, durch Variieren der angelegten Impulsspannung an das Wasser-Brennstoffzellenanordnung, Gasausgang variiert. Durch Variieren der Pulsform, Pulsamplitude oder Pulsfolge Sequenz kann der Gasausgang variiert werden. Dämpfung von Mark / Space Verhältnis Sie die Spannungsfeldes / ON Zeiten wirkt sich auch auf die Rate der Gasproduktion.
Die Gesamtvorrichtung umfaßt somit und elektrische Schaltung, in der ein Wasserkondensator ist ein Element. Die Wasserkondensator eine bekannte dielektrische Eigenschaften. Die Brennstoffgase werden aus dem Wasser durch die Dissoziation der Wassermoleküle erhalten. Die Wassermoleküle werden durch einen Spannungs Stimulation Prozess namens der "elektrischen Polarisation Prozess", die auch veröffentlicht gelösten Gasen im Wasser gefangen in die Komponente Atomelemente aufgeteilt.
Aus dem Entwurf der physikalischen Phänomene, die mit der ersten Stufe des in Tabelle 1 beschriebenen Verfahren verbunden sind, die theoretische Grundlage der Erfindung hält die jeweiligen Zustände von Molekülen, Gasen und Ionen aus flüssigem Wasser abgeleitet. Bevor Spannungsstimulation, Wassermoleküle zufällig über Wasser in einem Behälter dispergiert. Wenn eine unipolare Spannungsimpulsfolge, wie sie in Fig.1B bis Fig.1F gezeigt ist, positive und negative Kondensatorplatten angelegt wird, und die zunehmende Spannungspotential in den Molekülen in einer linearen induziert, stufenartigen Ladeeffekt. Das elektrische Feld der Partikel in einem Wasservolumen einschließlich der elektrischen Feldplatten, erhöht die von einem niedrigen Energiezustand in einen Hochenergiezustand in einem Schritt Weise nach jeder Impulsfolge wie im übertragenen Sinne in den Fig.1A bis Fig.1F dargestellt. Die zunehmende Spannungspotential ist immer positiv in direkter Beziehung zu negativen Massepotential während jedes Impulses. Die Polarität der Spannung an den Platten, die die Spannungsfelder erzeugen konstant bleibt, obwohl die Spannungsladung erhöht. Positive und negative Spannung "Zonen" werden somit gleichzeitig in dem elektrischen Feld der Kondensatorplatten gebildet sind.
In der ersten Stufe des in Tabelle 1 beschriebenen Verfahren, da das Wassermolekül natürlicher weist entgegengesetzte elektrische Felder in einem relativ polaren Konfiguration (die zwei Wasserstoffatome eine positive Ladung, während das Sauerstoffatom eine negative Ladung), der Spannungsimpuls bewirkt, dass das Wassermoleküle, die anfänglich in zufälligen Richtungen orientiert sind, sich zu drehen, und schließen sich das elektrische Feld an die Zelle angelegt. Die positiv geladenen Wasserstoffatomen sind mit der negativen Feld angezogen, während die negativ geladenen Sauerstoffatome des gleichen Wassermolekül, sind mit dem positiven Spannungs Feld angezogen. Selbst eine geringe Potentialdifferenz zwischen den Platten eines Kondensators Einschließungskammer die Ausrichtung jedes Wassermolekül in der Zelle auslösen.
Wenn die an die Platten angelegte Spannung bewirkt, dass die Wassermoleküle sich ausrichten und dann bewirkt, dass das Pulsen der Spannungsfeldstärke in Übereinstimmung mit Fig.1B erhöht werden. Als weitere Molekülausrichtung auftritt, wird Molekularbewegung behindert. Da die positiv geladene Wasserstoffatome der ausgerichteten Moleküle in einer Richtung entgegengesetzt zu den negativ geladenen Sauerstoffatomen angezogen werden, tritt eine polare Ladung Ausrichtung oder Verteilung innerhalb der Moleküle zwischen den Spannungszonen, wie in Fig.1B gezeigt ist, und als das Energieniveau von die Atome, um Resonanz pulsierende, steigt, die stillstehenden Wassermoleküle längliche wie in Fig.1C und Fig.1D gezeigt. Elektrisch geladene nuceli und Elektronen werden in Richtung entgegengesetzt elektrisch geladen Spannungszonen zogen - Unterbrechen der Masse und Ladung Gleichgewichts des Wassermoleküls.
Da das Wassermolekül ist ferner in zunehmendem Potentialdifferenz von dem Schritt Laden des Kondensators resultierenden ausgesetzt, die elektrische Anziehungskraft der Atome innerhalb des Moleküls zu den Kondensatorplatten der Kammer erhöht auch Festigkeit. Als ein Ergebnis wird die kovalente Bindung zwischen den Atomen des Moleküls geschwächt und schließlich beendet. Das negativ geladene Elektronen in Richtung der positiv geladenen Wasserstoffatomen angezogen werden, während zur gleichen Zeit werden die negativ geladenen Sauerstoffatome abstoßen Elektronen.
In einer besonderen Erklärung des "sub-atomaren Aktion, die im Wasser Zelle auftritt, ist es bekannt, natürliches Wasser ist eine Flüssigkeit, die eine Dielektrizitätskonstante von 78,54 bei 20 Grad Celsius und 1 Atmosphäre Druck [Handbook of Chemistry and Physics hat, Abschnitt E-50].
Wenn ein Volumen an Wasser wird isoliert und elektrisch leitfähige Platten, die in Wasser chemisch inert sind und die durch einen Abstand getrennt sind, werden in das Wasser eingetaucht ist, wird ein Kondensator gebildet, der eine Kapazität von der Oberfläche der Platten, wobei der Abstand bestimmt ihrer Trennung und die Dielektrizitätskonstante des Wassers.
Wenn Wassermoleküle, um Spannung an einem begrenzten Strom ausgesetzt, nimmt Wasser auf eine elektrische Ladung. Durch die Gesetze der elektrischen Anziehung, Moleküle richten nach positiver und negativer Polarität Felder des Moleküls und der Feldausrichtung. Die Platten eines Kondensators bilden, wie ein Ausrichtungsfeld, wenn eine Spannung an sie angelegt wird.
Wenn eine Ladung an einen Kondensator angelegt wird, die elektrische Ladung des Kondensators gleich der angelegten Spannung geladen. In einem Wasserkondensator, die dielektrische Eigenschaft von Wasser widersteht der Stromfluß in der Schaltung, und das Wassermolekül selbst, weil es Polarität Felder durch das Verhältnis von Wasserstoff und Sauerstoff in der kovalenten Bindung gebildet, und eine Grenz Dielektrizitätseigenschaft wird ein Teil der elektrischen Schaltung, analog zu einem "Mikrokondensator" innerhalb des durch die Platten definiert Kondensator.
In dem
Beispiel eines Brennstoffzellenschaltung Fig.2
ist ein Wasserkondensator enthalten. Der Aufwärtsspule ist auf einem
herkömmlichen Ringkern eines komprimierten ferro angetriebene Material
gebildet, das sich nicht zu dauerhaft magnetisiert, wie dem Warenzeichen
"Ferramic 06 #" PERMAG '"Pulver nach Siemens Ferrite Catalogue,
CG 2000 beschrieben -002-121, (
Eine alternative Spulenanordnung unter Verwendung eines herkömmlichen M27 Eisen Transformatorkern wird in Fig.9 gezeigt. Die Spulenwickel immer nur in einer Richtung.
In der Schaltung der Fig.2 ist die Diode eine 1N1198-Diode, die als Sperrdiode und einem elektrischen Schalter, der Stromfluss in nur einer Richtung ermöglicht wirkt. Somit wird der Kondensator nicht auf einen Impuls entgegengesetzter Polarität unterzogen.
Die Primärwicklung des Toroid unterliegt einem Tastverhältnis Impuls 50%. Die Ringkernspule ein pulsierender Spannungsaufwärts vom Pulsgenerator über fünf mal, wobei die relative Menge an Aufwärts von vorgewählten Kriterien für eine bestimmte Anwendung bestimmt. Da der verstärkte Impuls in die erste Induktivität (100 Windungen aus 24 Gauge-Draht, 1 Inch im Durchmesser) gebildet, wird ein elektromagnetisches Feld um den Induktor gebildet. Spannung abgeschaltet wird, wenn der Impuls endet schaltet, und das Feld zusammen und erzeugt einen weiteren Impuls mit der gleichen Polarität; dh ein weiterer positiver Impuls gebildet, wo die 50% Arbeitszyklus beendet wurde. Somit wird eine Doppelimpulsfrequenz erzeugt wird; jedoch in einer Impulsfolge von unipolaren Impulsen, gibt es eine kurze Zeit, wenn Impulse vorhanden sind.
Indem so elektrische Impulse in der Schaltung von Fig.2 unterzogen, das Wasser zwischen den Kondensatorplatten nimmt eine elektrische Ladung, die durch einen stufenLadePhänomen in der Wasserkondensator.. Spannung kontinuierlich erhöht (bis etwa 1000 Volt und mehr) auftreten erhöht wird und die Wassermoleküle beginnen, sich zu verlängern.
Die Impulsfolge wird dann abgeschaltet; die Spannung über dem Kondensator Wasser sinkt auf der Ladungsmenge, die die Wassermoleküle getroffen wird, wird also Spannung über den geladenen Kondensator gehalten. Die Impulsfolge wird dann wieder angewendet.
Da ein Spannungspotential an einen Kondensator angelegt werden Arbeiten durchzuführen, je höher die Spannungspotential, desto mehr Arbeit wird von einer gegebenen Kondensatorgeführt. In einer optimalen Kondensator die vollständig nichtleitend ist, wird Null Stromfluß über den Kondensator auftreten. Somit kann in Ansicht eines idealisierten Kondensatorschaltung ist es die Aufgabe der Wasserkondensatorschaltung zum Elektronenfluss durch den Schaltkreis, das heißt, wie tritt durch Elektronenfluss oder eine Leckage durch ein Widerstandselement, das Wärme erzeugt, zu verhindern. Elektrische Leckage in Wasser wird jedoch auftreten, weil einige Restleitfähigkeit und Verunreinigungen oder Ionen, die sonst in dem Wasser vorhanden sein können. Somit ist der Wasserkondensator vorzugsweise chemisch inert. Ein Elektrolyt ist nicht auf das Wasser gegeben.
In der isolierten Wasserbad, nimmt das Wassermolekül auf Ladung und die Ladungs erhöht. Das Ziel des Verfahrens ist zum Abschalten der kovalenten Bindung des Wassermoleküls und der subatomaren Kraft, die Wasserstoff- und Sauerstoffatome miteinander verbindet, um ein Molekül zu bilden, zu unterbrechen, wodurch der Wasserstoff und Sauerstoff zu trennen.
Da ein Elektronenstrahl nur eine bestimmte Elektronenschale einnehmen, die an den Kondensator angelegte Spannung beeinflußt die elektrischen Kräfte die sich aus der kovalenten Bindung. Als Ergebnis der Ladung durch die Platten angelegt wird, wird die aufgebrachte Kraft größer als die Kraft der kovalenten Bindungen zwischen den Atomen des Wassermoleküls und der Wassermolekül länglichen wird. Wenn dies geschieht, wird die Zeitanteilsverhältnis der Elektronen zwischen den Atomen und den Elektronenschalen, modifiziert wird.
In dem Verfahren werden Elektronen aus dem Wasserbad entnommen; Elektronen werden nicht verbraucht, noch sind die Elektronen in das Wasserbad durch die Schaltung eingebracht, wie Elektronen würden während der herkömmlichen Elektrolyse sein. Dennoch kann ein Leckstrom durch das Wasser auftreten. Diese Wasserstoffatome fehlen Elektronen werden neutralisiert und Atome vom Wasser befreit. Die geladene Atome und Elektronen in entgegengesetzter Polarität Spannungszonen zwischen den Kondensatorplatten angelegt zogen. Die Elektronen früher von Atomen im Wasser kovalente Bindung geteilt werden neu zugeordnet, so dass neutrale elementaren Gase freigesetzt werden.
In dem Verfahren kann die elektrische Resonanz auf allen Ebenen der Spannungspotential erreicht werden. Die Gesamtschaltung wird als "Resonanzladedrossel" Schaltung, welche eine Induktivität in Reihe mit einem Kondensator [SAMS Moderne Dictionary of Electronics, 1984 p.859] ist gekennzeichnet. Solch eine Resonanzladedrossel auf jeder Seite des Kondensators. In der Schaltung dient die Diode als Schalter, der die in der Induktivität erzeugten zu kollabieren, wodurch der Impulsfrequenzverdopplung und verhindert eine Entladung des Kondensators Magnetfeldes ermöglicht. Auf diese Weise wird eine kontinuierliche Spannung an den Kondensatorplatten im Wasserbad hergestellt, und der Kondensator nicht entladen. Die Wassermoleküle werden so auf ein kontinuierlich geladen Feld ausgesetzt, bis der Ausfall der kovalente Bindung auftritt.
Wie eingangs erwähnt, hängt die Kapazität von den dielektrischen Eigenschaften von Wasser und der Größe und der Abstand der leitfähigen Elemente, die den Wasserkondensator.
Beispiel 1
In einem Beispiel der Schaltungsanordnung nach Fig.2 4 Zoll (100 mm) lang (in dem anderen Schaltungselement Spezifikationen oben beschrieben), zwei konzentrische Zylinder, in dem Wasservolumen gebildet Wasserkondensator der Brennstoffzelle. Der Außenzylinder betrug 0, 75 im Außendurchmesser; der Innenzylinder betrug 0,5 Zoll Außendurchmesser. Abstand zwischen dem Innenzylinder und dem Außenzylinder betrug 0,0625 Zoll (1,59 mm). Resonanz in der Schaltung wurde in einem 26-Volt-Impuls mit der Primärspule des Toroid bei 10kHz und ein Gasgemisch aus Wasserstoff, Sauerstoff und gelösten Gasen angewendet erreicht wurde angegeben. Die zusätzlichen Gase enthalten Stickstoff und Argon aus der Luft in dem Wasser gelöst.
Beim Erreichen Resonanz in jeder Schaltung, wie die Pulsfrequenz eingestellt wird, der Stromfluss minimiert wird und die Spannung an den Kondensatorplatten wird maximiert. Berechnung der Resonanzfrequenz eines Gesamtschaltung wird durch bekannte Mittel bestimmt werden; verschiedene Hohlräume eine unterschiedliche Resonanzfrequenz. Der Gasproduktionsrate wird durch die Zeitdauer zwischen zwei Zügen von Impulsen, die Impulsamplitude, des Kondensators Plattengröße und Plattenabstand variiert.
Der Wischarm am zweiten Induktor stimmt die Schaltung und ermöglicht Verunreinigungen im Wasser, so dass die Ladung immer an den Kondensator angelegt. Die angelegte Spannung, bestimmt die Abbaugeschwindigkeit des Moleküls in seine atomaren Bestandteile. Da Wasser in der Zelle verbraucht wird, wird sie mit jedem geeigneten Mittel oder ein Steuersystem ersetzt
Somit wird in der ersten Stufe, die von sich selbst unabhängig nützlich ist, ein Kraftstoffgasgemisch mit im allgemeinen hergestellt, wobei die Komponenten von elementarem Wasserstoff und Sauerstoff und einigen zusätzlichen atmosphärischen Gasen. Das Brennstoffgas ist selbst brennbar in üblicher Weise.
Nach der ersten Stufe, der Gasatome werden länglichen während der Elektronenentfernung als die Atome ionisiert werden. Laser oder Lichtwellenenergie einer vorbestimmten Frequenz in einen Aufnahmebehälter in einem Gas Ionisationsprozeß injiziert. Die durch Spannungs-stimulierten Gaskernen absorbierte Lichtenergie, verursacht Destabilisierung der Gasionen weiter. Die absorbierte Laserenergie bewirkt, daß die Gaskerne in Energiezustand, was wiederum bewirkt, dass Elektronenablenkung auf einen höheren Orbital Schale zu erhöhen.
Die für die Auslösung elektrisch geladen und in eine eine optische thermische Linsenanordnung laser grundiert brennbares Gas-Ionen aus einer Gasresonanzraum, gerichtet werden kann. Vor dem Eintritt in die optimale thermische Linse, werden Elektronen von den Ionen abgezogen und das Atom destabilisiert. Die destabilisiert Gasionen, die elektrisch und Massen unsymmetrische Atomen mit hochenergetischer Kerne sind, werden bei der Funkenzündung unter Druck gesetzt. Die unsymmetrisch, destabilisiert atomaren Komponenten interagieren thermisch; die Energie und instabile Kerne von Wasserstoffgas kollidieren mit sehr erregt und instabile Sauerstoffgaskernen, was und Produktion von Wärmeenergie über die explosive Gas brennenden Phase. Die Umgebungsluft Gaskomponenten in der Anfangsmischung unterstützen die thermischen Explosionsvorgang unter einem gesteuerten Zustand.
In dem Verfahren wird der Punkt, der eine optimale Energieausbeute erreicht, wenn die elektronenarmen Sauerstoffatomen (mit weniger als einer normalen Anzahl von Elektronen) verriegeln zu einer Abscheidung ein Wasserstoffatom Elektronen vor oder während der thermischen Verbrennung des Wasserstoffs / Sauerstoff-Gemisch. Atomic Zerfall führt zur Freisetzung von Energie.
Nach der ersten Stufe wird die Gasmischung auf eine pulsierende, polar elektrisches Feld, welches die Bahnen der Elektronen von den Gasatomen trieben zu werden, bewirkt, unterzogen. Das pulsierende elektrische Feld wird bei einer Frequenz, die mit den Elektronen der Gasatome in Resonanz angewendet. Daraus ergeben sich die Energieniveaus der Elektronen zunimmt Kaskadierung inkrementalen Schritten.
Als nächstes werden die Gasatome ionisiert und die elektromagnetische Wellenenergie mit der richtigen Frequenz ausgesetzt, weitere Elektronenresonanz in der Ionen, wobei das Energieniveau des Elektronenstrahls nacheinander erhöht induzieren. Elektronen von den resonierenden Ionen extrahiert, während sie in dieser erhöhten Energiezustand sind, und das destabilisiert den Kernelektronenkonfiguration der Ionen. Dieses Gasgemisch destabilisierter Ionen thermisch gezündet.
In der in Fig.4 gezeigten Vorrichtung wird Wasser am Einlass 1 in einer ersten Stufe Wasser Fracturing-Modul 2 eingeführt, wie zum Beispiel die oben beschriebene Wasser-Brennstoffzelle, in der Wassermoleküle in Wasserstoff, Sauerstoff zerlegt und freigegeben Gase, die gefangen wurden im Wasser. Diese Gase können zu einer nachfolgenden Stufe 3 oder anderen Anzahl von gleichen Resonanzhohlräume, die entweder in Reihe oder parallel kombiniert Array angeordnet wird, vorgesehen werden. Die aufeinander folgenden Zündungen der Gasatome, ein Dominoeffekt, sukzessive Erhöhung der Spannung Impulsstärke der freigesetzten Gase, wie sie der Reihe nach durch Hohlräume 2, 3, usw. In einem letzten Schritt gehen und Injektorsystem 4, einer Konfiguration der Aktivität in Fig.5A oder Fig.5B gezeigt, erhält erregt atomaren und Gaspartikeln, wobei die Teilchen werden einer weiteren Energieeintrag, elektrische Anregung und thermische Stimulation, die thermische Explosionsenergie 5 erzeugt, die durch eine Linsenanordnung des gerichteten, zu unterziehen Typ in Fig.5C gezeigt, eine geregelte thermische Energieleistung zur Verfügung zu stellen.
Eine einzelne Zelle oder der Batterie von Zellen, wie in Fig.3 gezeigt, liefert ein Kraftstoffgasquelle für die Stufen nach der ersten Stufe. Das Brenngas wird durch elektromagnetische Wellen aktivierten und elektrisch geladenen Gasionen von Wasserstoff und Sauerstoff (von entgegengesetzter Polarität) aus den kaskadierten Zellen 2, 3 usw. in Fig.4 gezeigt ausgestoßen wird. Die Schaltung von Fig.9 kann als eine Quelle von ionisierender Energie für die Gase verwendet werden. Der Effekt der kaskadierenden sukzessive erhöht das Spannungsniveau der Stimulation freigesetzt Gase, die dann zum endgültigen Einspritzanordnung 4. In der Einspritzanordnung gerichtet sind, werden die Gasionen auf eine noch höhere Energieniveau angeregt. Die Gase werden kontinuierlich zu einem pulsierenden Laser oder anderer elektromagnetischer Wellenenergiequelle zusammen mit einem hochintensiven oszillierenden Spannungsfeld, das in der Zelle zwischen den Elektroden oder leitenden Platten von entgegengesetzter elektrischer Polarität auftritt ausgesetzt. Ein bevorzugter Werkstoff für die Platten ist eine Edelstahl-T-304, die nicht chemisch mit Wasser, Wasserstoff oder Sauerstoff reaktiv ist. Ein elektrisch leitendes Material in der Fluidumgebung eingesetzt, ist ein wünschenswertes Material für den Bau von elektrischen Felderzeugungsplatten, durch das Feld, dem Strom des aktivierten Gases Teilchen durchläuft.
Gas Ionen entgegengesetzter elektrischer Ladung zu erreichen und eine kritische Energieniveau Zustand zu halten. Die Gasionen entgegengesetzte elektrische Ladungen und werden oszillierende Spannung Feldern entgegengesetzter Polarität ausgesetzt wird. Sie sind auch mit einem pulsierenden elektromagnetischen Wellenenergiequelle ausgesetzt wird. Unmittelbar nach Erreichen des kritischen Energie werden die angeregten Gasionen zu einem thermischen Hochtemperatur-Zone in der Injektionszelle 4, die bewirkt, dass die angeregten Gasionen, um die Gasverbrennung unterzogen ausgesetzt wird. Die Gaszündung auslöst atomaren Zerfall und gibt Wärmeenergie 5, mit Sprengkraft.
Einmal ausgelöst, wird das explosive abgegebene Wärmeenergie steuerbar durch die Schwächung der Betriebsparameter. Mit Bezug auf Fig.6A, beispielsweise einmal die Resonanzfrequenz identifiziert wird, durch Variieren angelegten Impulsspannung an den Anfangswasserbrennstoffzellenanordnungen 2, 3, ist die ultimative explosive Energieausgang ebenfalls variiert. Durch Variieren der Impulsform und / oder Amplitude oder der Impulsfolge Sequenz des elektromagnetischen Wellenenergiequelle, ist die endgültige Ausgabe variiert. Dämpfung des Spannungsfeldfrequenz in Form von aus- und Impulse ebenfalls beeinflußt die Ausgabe des abgestuften Vorrichtung. Jeder Steuermechanismus kann separat verwendet werden, in Abschnitte unterteilt, oder systematisch in einer sequentiellen Art und Weise angeordnet.
Ein komplettes System in Übereinstimmung mit der vorliegenden Anmeldung umfasst somit:
1. Eine wasser Brennstoffzelle zum Bereitstellen eines ersten Brennstoffgasgemisch, bestehend aus zumindest einem Teil von Wasserstoff und Sauerstoffgas.
2. Eine elektrische Schaltung der in Fig.7 gezeigt ist die Bereitstellung eines pulsierenden, polar elektrischen Feldes an dem Gasgemisch, wie in Fig.6A, wobei Elektronenbahnen der Gasatome aufgebläht dargestellt ist, um eine elektrische polaren Kräften ausgesetzt ist, die Änderung von die konzeptionell in Fig.6B zu der Fig.6C gezeigt ist, bei einer Frequenz, so dass die pulsierende elektrische Feld induziert eine Resonanz bezüglich Elektronen der Gasatome Zustand. Das Energieniveau der Elektronen wird dadurch Resonanzkaskaden inkrementalen Schritten erhöht.
3. Ein weiteres elektrisches Feld, um die Gasatome ionisieren und
4. Eine elektromagnetische Welle Energiequelle zur Beaufschlagung der ionisierten Gasatome zu Energie einer vorbestimmten Frequenzwelle weiter Elektronenresonanz in der Ionen, wobei das Energieniveau des Elektronenstrahls nacheinander erhöht, wie in Fig.6D gezeigt zu induzieren.
5. Elektronensenke, die in Form des in Fig.8A gezeigten Gitterelement sein kann, extrahiert weiteren Elektronen von den resonierenden Ionen während solche Ionen in einem erhöhten Energiezustand und destabilisiert den Kernelektronenkonfiguration der Ionen. Der "Extraktion" von Elektronen von der Senke ist abgestimmt auf das pulsierende elektrische Feld der Resonanzhohlraum durch die Schaltung von Fig.7 erzeugt wird, mittels
6. Ein verbundenen Synchronisationsschaltung, wie in Fig.8B gezeigt.
7. Eine Düse 10 in Fig.5B oder thermische Linsenanordnung, Fig.5C, bietet die Mittel, um die Destabilisierung Ionen zu leiten, und in dem sie schließlich thermisch gezündet werden.
Wie zuvor erwähnt, zu erreichen und zu lösen die ultimative Atom Zerfall der Brennstoffzellengase in der letzten Stufe werden sequentielle Schritte unternommen. Zuerst werden die Wassermoleküle in Wasserstoff und Sauerstoffgase durch einen Spannungsstimulationsvorgang geschnitten. In der Einspritzanordnung, erzeugt ein Laser kohärente Lichtwelle wird von den Gasen absorbiert. An diesem Punkt, wie in Fig.6B gezeigt ist, die einzelnen Atome sind mit einem elektrischen Feld ausgesetzt, um eine Ionisation zu beginnen. Die Laserenergie wird absorbiert und bewirkt, daß Gasatomen, um Elektronen zu verlieren und zu bilden, positiv geladenen Gasionen. Die unter Spannung, positiv geladene Wasserstoffatome jetzt zur Aufnahme von Elektronen von den schwereren Gasen befreit und ziehen andere als konzeptionell in Fig.6C dargestellt negativ geladenen Gasionen. Positiv und negativ geladenen Gasionen wieder freigelegt, weitere pulsierende Energien zur Zufallsverteilung der ionisierten Gaspartikeln aufrechtzuerhalten.
Die Gasionen innerhalb der Wellenenergie Kammer einer oszillierenden Hochdruckspannungsfeld in einer Kammer 11 in Fig.5A und Fig.5B in den Elektroden 12 und 13 in Fig.5A und Fig.5B von entgegengesetzter elektrischer Polarität ausgebildet unterworfen, um produzieren einen Resonanzraum. Die Gasionen eine kritische Energiezustand am Resonanzpunkt.
An dieser Stelle in der Kammer, zusätzliche Elektronen zu der positiven Elektrode angezogen; während positiv geladene Ionen oder Atomkerne sind mit der negativen Elektrode angezogen. Die positiven und negativen Anziehungskräfte koordiniert werden und wirken auf die Gasionen gleichzeitig; die Anziehungskräfte sind nicht reversibel. Die Gasionen erleben atomaren Komponente Ablenkung Annäherung an den Punkt der Elektronen Trennung. Zu diesem Zeitpunkt werden Elektronen aus der Kammer durch ein Rastersystem wie extrahiert, wie in Fig.5A gezeigt. Die extrahierten Elektronen werden verbraucht und nicht wieder in die Kammer durch eine Schaltung, wie in Fig.8B gezeigt, verhindert. Die länglichen Gasionen einer thermischen Wärmezone unterzogen, um Gasentzündung führen, die Freigabe von Wärmeenergie mit Sprengkraft. Während der Ionengasverbrennung, sehr erregt und stimuliert Atome und Atomkerne zusammenstoßen und explodieren, während thermische Anregung. Der Wasserstoff Zerklüftungsvorgangs auftritt, erhält und verwaltet eine thermische Zone bei einer Temperatur von mehr als normalen Sauerstoff / Wasserstoffverbrennungstemperatur, das heißt, von mehr als 2500 Grad Fahrenheit. Um zu bewirken, und Aufrechterhaltung der Atom Dehnung in Fig.6C vor Gaszündung dargestellt, ist eine Spannungsverstärkerschaltung, wie in Fig.7 gezeigt als eine Strombegrenzungs -Spannungsquelle, um die an dem Hohlraumresonator angelegten Anregungsspannung bereitzustellen verwendet. Zur gleichen Zeit wird die in Fig.8B gezeigt miteinander verbundenen Elektronenabzugsschaltung verhindert, dass die Wiedereinführung von Elektronen zurück in das System. in Abhängigkeit von Entwurfsparametern berechnet, kann eine vorbestimmte Spannung und Frequenzbereich für eine bestimmte Anwendung oder physikalische Konfiguration der Vorrichtung ausgebildet sein.
Im Betrieb der Anordnung, kann die Impulsfolge-Quelle für den in 2 und 3 in Fig.4 gezeigten Gasresonanzhohlraum von einer Schaltung abgeleitet werden, wie in den Fig.2, Fig.7 oder Fig.9 und die Hohlraum-Schaltungen können in Sequenz sein, um eine Kaskadierung Energiezufuhr bereitzustellen. Es ist in der endgültigen Elektronenextraktion notwendig, daß die Häufigkeit, mit der Elektronen aus dem System entfernt werden sequenziert und mit dem Pulsieren der Gas Hohlraumresonator synchronisiert werden. In der Schaltung von Fig.8B kann die Koordinierung der Synchronisierung der Schaltung mit der Schaltung von Fig.7 durch die Verbindung Punkt "A" der Torschaltung von Fig.8B zu der Impulsschaltung Punkt "A" erreicht werden von Fig.7.
Die in Fig.9 gezeigte Schaltung erhöht das Spannungspotential über dem Resonanzladedrosselspulen im pulsierenden Betrieb und beschränkt den Stromfluß, indem eine externe elektromagnetische pulsierende Feld F, von der Primärspule abgeleitet A erregt zu durchqueren die Spulenwicklungen D und E wobei durch die eingehende Impulsfolge Ha xxx Hn, durch Dioden-Schalter G. der externe Impulsfeldes F und den ankommenden Impulsfolge Ha xxx Hn erregt ist, werden nacheinander die gleiche, so dass Resonanz Aktion erfolgen kann, beschränken Stromfluss und ermöglicht Spannungsintensität zu erhöhen, um die elektrische Polarisation Prozess, das Gas Ionisation und die Elektronenextraktionsprozess angeregt. Der Spannungsverstärker Kreis Fig.9 verhindert, dass Elektronen den Abschluss dieser Verfahren.
Zusammen bilden die Wasserstoffeinspritzer -Anordnung 4 und der Resonanzhohlraum 2 und 3 bilden einen Gasinjektor Brennstoffzelle, die kompakt, leichtgewichtig ist, und dessen Gestaltung variiert werden. Beispielsweise ist die Wasserstoffeinspritzdüsensystem geeignet für Autos und Strahltriebwerken. Industrielle Anwendungen erfordern größere Systeme. Raketenmotoranwendungen wird die Wasserstoffgaseinleitungssystem am Anfang jeder Hohlraumresonator in einer parallelen Anordnung der Cluster angeordnet positioniert. Wenn Resonanzhohlräume werden sequentiell in einer Parallel / Serien-Array kombiniert werden, wird die Wasserstoffeinspritzanordnung angeordnet ist, nachdem die Ausgänge der Resonanzhohlräume sind zusammengefasst.
Aus dem Entwurf der physikalischen Phänomene, die mit der in Tabelle 1 beschriebenen Verfahren verbunden sind, die theoretische Grundlage der Erfindung hält die jeweiligen Zustände von Molekülen, Gasen und Ionen aus flüssigem Wasser abgeleitet. Vor Spannung Stimulation, Wassermoleküle zufällig über Wasser in einem Behälter verteilt. Wenn eine unipolare Spannungsimpulsfolge, wie in Fig.6A (53a xxx 53n) gezeigt angelegt wird, wird eine zunehmende Spannungspotential in den Molekülen, Gase und / oder Ionen in einer linearen induziert, stufenartigen Ladeeffekt. Das elektrische Feld der Teilchen innerhalb einer Kammer, die die elektrischen Feldplatten erhöht sich von einem niederenergetischen Zustand (A) in einen Hochenergiezustand (J) in einer Schrittbetriebsweise, nach jeder Impulsfolge, wie in Fig.6A dargestellt. Die zunehmende Spannungspotential ist immer positiv in direkter Beziehung zu negativen Massepotential während jedes Impulses. Die Polarität der Spannung an den Platten, die die Spannungsfelder zu erzeugen, bleibt konstant. Positive und negative Spannungs "Zonen" werden somit gleichzeitig gebildet.
In der ersten Stufe des in der Tabelle 1 beschrieben ist, da das Wassermolekül natürlicher weist entgegengesetzte elektrische Felder in einem relativ polaren Konfigurationsprozess (die zwei Wasserstoffatome sind positiv elektrisch gegenüber dem elektrisch negativ geladenen Sauerstoffatom geladen), der Spannungsimpuls verursacht anfänglich zufällig ausgerichteten Wassermoleküle im flüssigen Zustand zu drehen und orientieren sich mit Bezug auf die Spannungsfelder angewendet.
Wenn die Potentialdifferenz angelegt wird, bewirkt die orientierten Wassermoleküle, sich zwischen den leitenden Platten auszurichten, bewirkt Pulsen der Spannungsfeldstärke in Übereinstimmung mit Fig.6A erhöht werden. Als weitere Molekülausrichtung auftritt, wird Molekularbewegung behindert. Da die positiv geladene Wasserstoffatome sind, in entgegengesetzter Richtung zu den negativ geladenen Sauerstoffatomen angezogen werden, eine polare Ladung Ausrichtung oder Verteilung auftritt, wie in Fig.6B gezeigt. Da das Energieniveau der Atome Resonanz Pulsieren ansteigt, die stillstehenden Wassermoleküle länglichen wie in Fig.6C gezeigt. Elektrisch geladene nuceli und Elektronen werden in Richtung entgegengesetzte Spannungszonen zogen, stören die Massengleichgewicht des Wassermoleküls.
In der ersten Stufe wird als das Wassermolekül ist ferner auf einer Potentialdifferenz ausgesetzt ist, die elektrische Anziehungskraft von den Atomen, an den Kammerelektroden erhöht auch in der Intensität. Als ein Ergebnis wird die kovalente Bindung zwischen den Atomen geschwächt und schließlich beendet. Das negativ geladene Elektronen in Richtung der positiv geladenen Wasserstoffatomen angezogen werden, während zur gleichen Zeit werden die negativ geladenen Sauerstoffatome abstoßen Elektronen.
Sobald der Betriebsresonanzenergie durch Pulsieren des elektrischen Feldes in den Hohlräumen verursacht einen Schwellenwert, der distanzierte Wassermoleküle, jetzt in Form von befreiten Wasserstoff, Sauerstoff und Luft Gase erreicht, beginnen, zu ionisieren und zu verlieren oder in der letzten zu gewinnen Elektronen Stufe in der Einspritzanordnung. Atom Destabilisierung auftritt und die elektrischen und Massengleichgewicht der Atome unterbrochen ist. Auch zieht die positiven Feld innerhalb der Kammer oder des Hohlraums, die der umfasst, den Gasstrom erzeugt wird, negativ geladene Ionen, während die positiv geladenen Ionen werden von der negativen Feld angezogen. Atom Stabilisierung nicht auf, da die angelegte Impulsspannung wiederholende ohne Polaritätswechsel. Ein Potential von etwa mehreren tausend Volt, löst die Ionisationszustand.
Da die ionisierten Partikel sammeln in der Kammer ist die elektrische Ladewirkung wieder eine inkrementelle Schritt Effekt, einen akkumulativen erhöhtes Potential erzeugt, während zur gleichen Zeit tritt Resonanz. Die Bestandteile des Stoffatom beginnen, "vibrieren" bei einer Resonanzfrequenz, so dass ein Atom Instabilität erzeugt. Wie in Fig.6D gezeigt, wird ein hohes Energieniveau erreicht, die dann zusammenbricht, was zu der Freisetzung von Wärmeenergie explosiv. Partikelaufprall auftritt, wenn befreiten Ionen in einem Gas zur weiteren Spannung ausgesetzt. Ein Längsschnitt einer Gasresonanzhohlraum in Fig.5A gezeigt ist. Um Gasionisation, elektromagnetischer Wellenenergie, wie einem Laser oder Photonenenergiequelle einer vorbestimmten Wellenlänge zu fördern und Pulsintensität gerichtet ist und durch die Ionen des Gases absorbiert. In der Vorrichtung von Fig.5A, optische Halbleiterlasern 20a - 20p, 20XXX Surround Gasströmungsweg. In der Vorrichtung von Fig.5B wird Lichtenergie 20 in einen separaten Aufnahmeraum 21 Die inkrementelle Stimulation der Kerne zu einer hochspannungslosen Zustand von elektromagnetischer Wellenenergie injiziert bewirkt Elektronenablenkung auf einen höheren Orbitalzustand. Die Pulsrate sowie Intensität der elektromagnetischen Wellenquelle variiert wird, um die Absorptionsrate von ionisierten Teilchen, die gestufte inkrementelle Zunahme des Energie erzeugen lassen. Eine einzelne Laser mittels Lichtleiter gekoppelt ist eine Alternative zu der Mehrzahl von Lasern in Fig.5B gezeigt. Fortgesetztem Einsatz der Gasionen auf verschiedene Formen von Wellenenergie während Spannung Stimulation aufrechtzuerhalten einzelnen Atome in einem destabilisierten Zustand und verhindert Atomstabilisierungs.
Die stark angezogen Gasionen werden thermisch gezündet, wenn sie vom Injektor 4 übergeben und geben Sie in und durch eine Düse 10 in Fig.5B, oder eine optische thermische Linsenanordnung, wie in Fig.5C gezeigt. In Fig.5C werden die brennbaren Gasionen durch und über eine Löschschaltung 30 ausgetrieben und durch die Linsen 31 und 32, durch einen thermischen Wärmezone 33 hin und her, vor dem Atombruch und dann durch eine Abschlussöffnung 34 austretende reflektierte. eine Löschschaltung ist eine eingeschränkte Öffnung, durch die der Teilchenstrom durchläuft, so dass Rückblende nicht auftritt. Die Auslenkung Schild oder Linse 31, überhitzt über 3000 Grad Fahrenheit und die brennbaren Gasionen, die durch die austretenden Ports geregelten, damit ein Gasdruck im Inneren der Wärmezone zu bilden. Die Energieausbeute wird durch Verändern der angelegten Spannung oder Impulsfolge seit dem thermischen Linsenanordnung gesteuert ist selbstjustierend zu der Strömungsgeschwindigkeit der ionisierten Gase und grundiert. Das brennbare Ionengasgemisch aus Wasserstoff, Sauerstoff und Umgebungsluft Gase besteht. Das Wasserstoffgas liefert die thermische Explosionskraft, die Sauerstoffatome Hilfe des Gases thermische Zündung und die Umgebungsluft Gase verzögern die Gaswärme Zündvorgang einem steuerbaren Zustand.
Da das brennbare Gasgemisch ist mit einer Spannungsimpulsfolge ausgesetzt ist, bewirkt, dass der gestufte zunehmende Spannungspotential die beweglichen Gasatome ionisiert zu werden (verhindert, die Elektronen) und verändert die elektrischen und Massengleichgewicht der Atome. Gase, die nicht das Gas Ionisation unterziehen können die freigesetzten Elektronen (Elektroneneinschluss) zu akzeptieren, wenn sie Licht oder Photonen-Anregung ausgesetzt. Die in Fig.8A und Fig.8B gezeigten Elektronenextraktionsgitter Schaltung wird auf die Anordnung von Fig.5A oder Fig.5B angelegt, und schränkt Elektronen Ersatz. Das Extraktionsgitter 56 wird auf ein elektrisches Feld erzeugenden Komponenten 44 und 45 benachbart aufgebracht, innerhalb des Hohlraumresonators. Die Gasionen schrittweise erreichen einen kritischen Zustand, der nach einem hohen Energieresonanzzustand auftritt. An diesem Punkt wird die Atome nicht mehr die fehlenden Elektronen, die unausgeglichene elektrische Feld und die im Kern gespeicherte Energie zu tolerieren. Sofortige Zusammenbruch des Systems auftritt und Energie als Atome zerfallen in thermische explosive Energie frei.
Das wiederholte Anlegen eines Spannungsimpulsfolge (A bis J von Fig.6A) schrittweise erreicht den kritischen Zustand der Gasionen. Da die in Fig.6C gezeigte Gasatome oder -ionen (1a xxx 1n), werden während der Elektronenentfernung länglichen, elektromagnetischer Wellenenergie mit einer vorbestimmten Frequenz und Intensität eingespritzt wird. Die durch die stimulierten Gaskerne und Elektronen absorbiert Wellenenergie, verursacht eine weitere Destabilisierung des Ionengas. Die absorbierte Energie von allen Quellen, bewirkt, dass die Gaskerne in Energiezustand zu erhöhen und bewirkt den Ausstoß von Elektronen von den Kernen.
Zur weiteren Stimulierung der Elektroneneinschluss-Prozess über den atomaren Ebene (Erfassen der freigesetzten Elektronen während der Wasserstoffbruchvorgang), wird der Elektronenextraktionsgitter (wie in Fig.8A gezeigt) in beabstandeter Beziehung zu dem in Fig.5A Gas resonanten Hohlraumstruktur angeordnet. Fig.5A. Die Elektronenextraktionsgitter mit einer elektrischen Schaltung (wie die in Fig.8B gezeigt), die Elektronen an eine elektrische Last 55, wenn ein positives elektrisches Potential wird an der gegenüberliegenden Seite der elektrischen Last angeordnet fließen lässt befestigt. Die elektrische Last kann ein typischer Stromverbrauchsvorrichtung, wie etwa einer Glühbirne oder Widerstandswärmeerzeugungseinrichtung. Da die positive elektrische Spannung eingeschaltet wird oder impuls aufgebracht, die negativ geladenen Elektronen in der Gasresonanzhohlraum freigesetzt werden weggezogen und in die ohmsche Last, wo sie als Wärme oder Lichtenergie freigesetzt. Die verbrauch elektrische Schaltung kann direkt mit der Gas Hohlraumresonator positive elektrische Spannung Zone verbunden werden. Das ankommende positive Wellenform an die Hohlraumresonator Spannungszone durch eine Sperrdiode angelegt wird, wird mit der Impulsfolge über einen alternativen Gatterschaltung durch die Schaltung von Fig.7 mit dem Gas Hohlraumresonator angelegt synchronisiert. Als einer Impulsfolge ist gated "EIN" wird die andere Impulsfolge "AUS" umgeschaltet. Eine Sperrdiode lenkt den Elektronenfluss in der elektrischen Last, während Widerstandsdraht verhindert Spannungs Leckage während der Impulsfolge "EIN" -Zeit.
Die Elektronenextraktionsverfahren wird bei Gasstromänderung durch Variation des Triggerpulsrate im Verhältnis zu der angelegten Spannung aufrechterhalten wird. Die Elektronenextraktionsverfahren verhindert auch mit Funkenzündung der brennbaren Gase sich durch den Gas Hohlraumresonator weil Elektronenaufbau und mögliche Funkenbildung verhindert wird.
In einem optischen thermische Linsenanordnung oder Schubdüsen, wie in Fig.5C gezeigt ist, destabilisiert Gasionen (elektrisch und Massenunwuchtgasatome mit hochenergetischer Kerne) kann während der Funkenzündung unter Druck gesetzt werden. Während thermische Wechselwirkung kollidieren die hochenergetische und instabile Kerne von Wasserstoffgas mit den hoch erregt und instabile Sauerstoffgaskernen und produzieren thermische explosive Energie über den Gasofen Bühne. Andere Umgebungsluft Gase und Ionen nicht anders verbraucht, begrenzen die Wärme explosive Prozess.
Kanadische
Patent 2.067.735 16. Mai
1991 Erfinder:
WASSER
EINSPRITZSYSTEM
ZUSAMMENFASSUNG
Injektorsystem umfassend ein verbessertes Verfahren und eine Vorrichtung, die bei der Herstellung eines wasserstoffhaltigen Brenngases von Wasser in einem Verfahren, in dem die dielektrische Eigenschaft von Wasser und / oder einem Gemisch aus Wasser und anderen Komponenten bestimmt eine Resonanzbedingung, die eine Aufteilung der produziert die atomare Bindung von Atomen in dem Wassermolekül. Der Injektor liefert eine Mischung von Wassernebel, ionisierten Gase und nicht brennbares Gas zu einem Bereich, in dem der Abbauprozesse, die zur Freisetzung von elementarem Wasserstoff aus den Wassermolekülen eintritt.
BESCHREIBUNG
Diese Erfindung bezieht sich auf ein Verfahren und eine Vorrichtung bei der Herstellung von thermischen Brandlast aus der Wasserstoffkomponente der Wasser.
In meinem Patent Nr. 4.936.961 "Verfahren zur Herstellung eines Brennstoffgases", beschreibe ich eine Wasserstoffzelle, die eine Gasenergiequelle, die durch ein Verfahren, welches Wasser als dielektrische Komponente einer elektrischen Resonanzschaltung verwendet produziert.
In meinem Patent Nr. 4.826.581 "Controlled Verfahren zur Erzeugung von thermischer Energie von Gase und nützliche Vorrichtung Daher", beschreibe ich ein Verfahren und eine Vorrichtung zur Gewinnung der verstärkten Freisetzung von Wärmeenergie aus einer Gasmischung, die Wasserstoff und Sauerstoff, in dem das Gas in verschiedenen elektrischen unterworfen, ionisierender und elektromagnetischer Felder.
In meiner gleichzeitig anhängigen Anmeldung Serien-Nr. 07 / 460.859 "Verfahren und Vorrichtung zur Herstellung von Brenngas und der erweiterten Version von Wärmeenergie aus Brenngas" beschreibe ich verschiedene Mittel und Verfahren zur Gewinnung der Freisetzung von thermischen / Brandlast aus der Wasserstoff (H) Komponente eines Kraftstoff aus der Dissoziation eines Wasser (H2O) Molekül durch ein Verfahren, das die dielektrischen Eigenschaften von Wasser in einem Resonanzkreis verwendet erhaltenen Gases; und in dieser Anmeldung I genauer beschreiben die physikalische Dynamik und chemischen Aspekte des Wasser-Brennstoff-Umwandlungsprozess.
Die Erfindung dieser vorliegenden Anmeldung darstellt Generations Verbesserungen in Verfahren und Vorrichtungen, die bei der Nutzung von Wasser als eine Brennstoffquelle. Kurz gesagt ist die vorliegende Erfindung ein microminiaturised Wasser Brennstoffzelle, welche die direkte Einspritzung von Wasser ermöglicht, und seine gleichzeitige Transformation in einen wasserstoffhaltigen Brennstoff in einer Verbrennungszone, beispielsweise einen Zylinder in einem Verbrennungsmotor, einem Strahltriebwerk oder einen Ofen. Alternativ kann das Einspritzverfahren der vorliegenden Erfindung in irgendeiner Nicht-Motor-Anwendung, in welcher eine konzentrierte Flamme oder Wärmequelle gewünscht wird, beispielsweise verwendet werden: Schweißen.
Die vorliegende Einspritzsystem eliminiert die Notwendigkeit für eine geschlossene Gasdruckbehälter in einer Wasserstoffkraftstoffsystem und verringert dadurch eine mögliche physische Gefahr bisher mit der Verwendung von wasserstoffbasierten Brennstoffen verbunden. Das System produziert Kraftstoff-on-demand in Echtzeitbetrieb und stellt eine integrierte Umgebung mit Optimalparametern, so daß ein Wasser-Brennstoff-Umwandlungsprozess arbeitet mit hoher Effizienz.
Die bevorzugte Ausführungsform der Erfindung wird unten ausführlicher erläutert unter Bezugnahme auf die Zeichnungen, in denen:
Fig.1 bildlich illustriert die Abschnitte und Arbeitszonen in einem einzigen Einspritzvorrichtung der Erfindung eingeschlossen.

Fig.2A ist eine Seitenquerschnittsansicht.

Fig.2B ist eine Vorderansicht von dem Wirkende.

Fig.2C ist eine Explosionsansicht eines einzelnen Injektors.

Fig.3 und Fig.3A zeigen die Seiten- und Frontalquerschnittsansichten eines alternativ konfiguriert Injektor.


Fig.4 zeigt ein Disk-Array von Injektoren.

Fig.5 zeigt die Resonanz elektrische Schaltung einschließlich des Injektors.

Fig.6 zeigt die Wechselbeziehung der Elektrik und Kraftstoffverteilungskomponenten eines Injektors System.

Obwohl I beziehen sich auf eine "Injektor" in diesem Dokument bezieht sich die Erfindung nicht nur auf die physische Konfiguration eines Injektors Vorrichtung, sondern auch des Gesamtprozesses und Systemparameter in der Vorrichtung bestimmt wird, um die Freigabe von thermischer Energie zu erzielen. In einer Prinzipskizze, regelt ein Injektor die Einführung von Prozessbestandteile in eine Verbrennungszone und stellt eine Kraftstoffmischung erhalten erlauben Verbrennung. Das Verbrennungszustand gleichzeitig mit Einspritzbetrieb in Echtzeit entsprechend Steuerparameter für die Prozeßkomponenten ausgelöst.
In der Kraftstoffmischung erhalten, die durch den Injektor angelegt wird, wird Wasser (H20) in ein feines Spray mit 1 ionisierte Luft Gasen und 2 andere nicht brennbare Gase wie Stickstoff, Argon und andere seltene Gase und Wasserdampf zerstäubt und vermischt. (Die durch die Verbrennung von Wasserstoff mit Sauerstoff erzeugte Abgas wird ein nicht brennbares Wasserdampf. Dieser Wasserdampf und andere inerte Gase aus der Verbrennung resultiert, kann von einem Abgasaustritt in den Injektor System zurückgeführt werden, zurück in die Eingangsmischung aus nichtbrennbarem Gase). Die Kraftstoffgemisch wird bei einer konstanten Durchfluss unter einem vorbestimmten Druck gehalten wurde. In der Ansteuerung der Zustand, der durch den Injektor, der Umwandlungsprozess in meinem Patent beschriebene Nr. 4.936.961 und der gleichzeitig anhängigen Anmeldung Seriennr. 07 / 460.859 wird spontan auf einer "micro" Ebene in einem vorgegebenen Reaktionszone eingestellt. Der Injektor kann eine Mischung, unter Druck in einem definierten Bereich von Wasser, ionisierten Gase und nicht brennbaren Gasen. Druck ist ein wichtiger Faktor bei der Aufrechterhaltung der Reaktionsbedingungen, und bewirkt, daß das Wasser / Gas-Gemisch innig vermischt, verdichtet und destabilisiert die Verbrennung zu erzeugen, wenn sie unter Resonanzbedingungen der Zündung aktiviert zu werden. In Übereinstimmung mit dem vorher erwähnten Umwandlungsverfahren meiner Patent und Anwendung, wenn Wasser zu einer Resonanzbedingung Wassermoleküle weiter dehnen unterworfen; Elektronen werden aus dem Wassermolekül ausgeworfen und von ionisierten Gasen und dem Wassermolekül so destabilisiert absorbiert, zerfällt in ihrer elementaren Komponenten von Wasserstoff (H2) und Sauerstoff (O) in der Verbrennungszone. Die Wasserstoffatome aus dem Molekül freigesetzt wird der Kraftstoffquelle in der Mischung für die Verbrennung mit Sauerstoff. Die vorliegende Erfindung ist eine Anwendung dieser Verfahren und ist in Tabelle 1 umrissen:
Tabelle 1
Injector
Mischung + Prozessbedingungen = Thermische Energie
(1) Wassernebel (1) Veröffentlichung unter (1) Wärme
Druck in
und Verbrennungszone oder
und l
(2)
Ionisiertes Gas (2) Resonanz
Nutzung (2) Verbrennungsmotor
die dielektrische (Sprengkraft)
Eigenschaft des Wassers
als ein Kondensator
und und oder
(3) Nicht brennbares Gas (3) Unipolare pulsieren (3) Strahltriebwerk oder
bei Hochspannung
(4) Andere Anwendung
Das Verfahren erfolgt wie Wassernebel und Gasen unter Druck in spritzt und in der Verbrennungszone und einer elektrisch polarisierten Zone innig vermischt. In dem elektrisch polarisierten Bereich wird die Wassermischung auf eine unipolare gepulste Gleichstromspannung, die abgestimmt ist, um eine Resonanz in Übereinstimmung mit der elektrischen Masse und andere Eigenschaften der Mischung als Dielektrikum in der Umgebung der Verbrennungszone, zum Ziel unterworfen. Die Resonanzfrequenz wird nach dem Injektorprinzip Konfiguration variieren und hängt von den physikalischen Eigenschaften, wie beispielsweise die Masse und das Volumen von Wasser und Gasen in der Zone. Da meine früheren Patente und Anwendungen hinweisen, wird die Resonanzbedingung in der kapazitiven Schaltung, die durch die dielektrischen Eigenschaften von Wasser bestimmt wird: (1) als das Dielektrikum in einem Kondensator durch benachbarte leitfähige Flächen ausgebildet sind, und (2) als das Wassermolekül selbst ist einem polaren dielektrischen Material. Bei Resonanz wird Stromfluss in der elektrischen Resonanzschaltung minimiert und die Spannung ihren Höhepunkt erreichen.
Injektorvorrichtung eine Druck Kraftstoff-Gemisch für die Unterwerfung unter die Resonanz Umgebung der Spannungsverbrennungszone, wenn die Mischung in die Zone eingespritzt wird. In einer bevorzugten Ausführungsform umfasst die Einspritzdüse konzentrisch verschachtelte serielle Öffnungen, eine für jeden der drei Bestandteile des Brennstoffgemischs. (Es kann möglich sein, im Voraus zu der Einspritzvorrichtung zu kombinieren und zu verarbeiten, nicht brennbar und ionisierten Gasen. In diesem Fall werden nur zwei Öffnungen erforderlich, eine für das Wasser und die andere für die kombinierten Gase.) Die Öffnungen verteilen das Wassernebel und Gasen unter Druck in einen konisch geformten Aktivierung und Verbrennungszone.
Fig1A zeigt einen Querschnitt eines Einspritzventils, bei dem Versorgungsleitungen für Wasser 1, ionisiertes Gas 2 und nicht brennbaren Gas 3, speisen in eine Verteilerplattenanordnung 4, die konzentrisch ineinander hat Öffnungen. Das Kraftstoffgemisch durchläuft eine Mischzone 5 und einer Spannung Zone 6, die durch Elektroden 7a und 7b (positiv) und 8 (negatives oder Masse). Elektrische Feldlinien als 6a1 und 6a2 und 6b1 und 6b2 gezeigt. Verbrennung (dh die Oxidation von Wasserstoff) in der Zone stattfindet 9. Zündung des Wasserstoffs durch einen Funken oder grundiert spontan infolge der außerordentlich hohen Flüchtigkeit von Wasserstoff und seine Präsenz in einem Hochspannungsfeld auftreten werden.

Obwohl die Mischzone, die Spannungszone und der Verbrennungszone getrennt in dieser Erläuterung erwähnt, sind sie in der Tat nicht physikalisch getrennt, wie aus Fig.1 ersichtlich ist. In der Zone (n), wird eine "angeregten" Gemisch aus verdampften Wassernebel, ionisierten Gasen und anderen nicht brennbaren Gasen, von denen alle wurden augenblicklich von unter hohem Druck gelöst produziert. Gleichzeitig wird die freigesetzte Mischung in der Zone auf eine gepulste Spannung mit einer Frequenz entsprechend der elektrischen Resonanz ausgesetzt. Unter diesen Bedingungen Äußeroberteil Elektronen der Atome in der Wassermolekül sind de-stabilisiert und Molekular Time-Sharing ist unterbrochen. Somit wird das Gasgemisch in der Injektorzone physikalischen, elektrischen und chemischen Wechselwirkungskräfte, die eine Aufteilung der Atombindungskräfte des Wassermoleküls verursachen unterworfen.
Prozessparameter bestimmt sind, basierend auf der Größe eines speziellen Einspritzvorrichtung. In einer Einspritzvorrichtung zur Verwendung in geeigneter Weise, um eine Kraftstoffmischung mit einem herkömmlichen Zylinder in einem Personenfahrzeug Automotor bereitzustellen dimensioniert, kann das Einspritzventil eine herkömmliche Zündkerze ähneln. In einem solchen Injektor ist die Wasseröffnung 0,1 bis 0,15 Zoll im Durchmesser; die ionisierten Gasöffnung 0,15 bis 0,2 Zoll im Durchmesser, und die nicht-brennbaren Gasöffnung beträgt 0,2 bis 0,25 Zoll im Durchmesser. In einer solchen Konfiguration erhöht die seriellen Öffnungen in ihrer Größe von der innersten Öffnung, gegebenenfalls in einer konzentrischen Konfiguration. Wie oben erwähnt, ist es wünschenswert, das Einführen der Kraftstoffkomponenten mit einer konstanten Geschwindigkeit aufrechtzuerhalten. Aufrechterhalten eines Gegendrucks von etwa 125 p.s.i. für jede der drei Kraftstoffgasbestand erscheint eine "Zündkerze" Injektor zufriedenstellend. In der unter Druck stehenden Umgebung des Injektors, federbelasteten Rückschlagventile in jeder Versorgungsleitung, wie beispielsweise 14 und 15, weiterhin Druck während der Impulszeiten.
Spannungszone 6 umgibt den unter Druck stehenden Kraftstoff-Gemisch und einen elektrisch geladenen Umgebung des gepulsten Gleichstrom im Bereich von etwa 500 bis 20000 Volt und mehr, bei einer Frequenz in der Resonanzcharakteristik der Mischung abgestimmt ist. Diese Frequenz liegt typischerweise im Bereich von etwa 20 kHz bis etwa 50 kHz, abhängig, wie oben erwähnt, von dem Massenstrom der Mischung aus dem Injektor und dem dielektrischen Eigenschaft der Mischung. In einer Zündkerze großen Injektor, wird die Spannungszone erstrecken sich typischerweise in Längsrichtung 0,25 bis 1,0 Zoll, um eine ausreichende Verweilzeit des Wassernebels und Gasgemisch zwischen den leitenden Oberflächen 7 und 8, die einen Kondensator bilden, zu erlauben, so dass eine Resonanz bei einer hohen auftritt -Spannung gepulsten Frequenz und Verbrennung ausgelöst wird. In der Zone, eine Energiewelle, die auf die Resonanzimpulsfrequenz bezogen ist, gebildet wird. Die Welle geht durch die Flamme in der Verbrennungszone zu pulsen. Die erzeugte Wärmeenergie wird als Wärmeenergie freigesetzt. In einer begrenzten Zone, wie einem Kolben / Zylinder-Motor, Gas Detonation unter Resonanzbedingungen erzeugt explosive physikalischen Netz.
In dem Spannungsbereich, der Time-Sharing Verhältnis der Wasserstoff- und Sauerstoffatome, die einzelnen Wassermolekülen in Wassernebels umfasst, gestaucht wird in Übereinstimmung mit dem Verfahren in meinem Patent erläutert Nr. 4.936.961 und Anmeldung Nr. 07 / 460.859. Und zwar ist das Wassermolekül, das sich um eine polare Struktur, aufgetrieben oder in Form von mit dem polaren elektrischen Feldes in der Spannungszone unterworfen verzerrt. Die Resonanzbedingung in dem Molekül durch die unipolare Impulse induziert stört die Molekülbindungs der Schalenelektronen, so daß das Wassermolekül, bei Resonanz in seine konstituierenden Atomen zerbricht. In der Spannungszone werden die Wassermoleküle in einem ionisierten Zustand erregt, und die Pre-ionisierten Gaskomponente des Kraftstoffgemisches, fängt die Elektronen aus dem Wassermolekül freigesetzt. Auf diese Weise wird bei der Resonanzbedingung, wird das Wassermolekül destabilisiert und die konstituierenden Atomelemente des Moleküls 2H und O, gelöst werden und die freigesetzten Wasserstoffatomen sind für die Verbrennung zur Verfügung. nicht brennbare Gase in der Kraftstoffmischung, senken die Verbrennungsrate von Wasserstoff zu der eines Kohlenwasserstoff-Kraftstoff, wie Benzin (Benzin) oder Kerosin (Paraffin), von seinem normalen Verbrennungsrate, die etwa das 2,5-fache der von Benzin ist. Daher ist die Anwesenheit von nicht brennbaren Gasen im Brennstoffgemisch, moderiert die Energiefreigabe und der Geschwindigkeit, mit der die freien Wasserstoff und Sauerstoff-Moleküle verbinden sich in dem Verbrennungsprozess.
Der Verbrennungsprozess nicht spontan erfolgen, so dass die Bedingungen in der Zone sorgfältig fein abgestimmt, um eine optimale Eingangsströmungsrate für Wasser und die Gase, die der Aufrechterhaltung einer Resonanzbedingung zu erzielen. Die Eingangswassernebel und Gase können ebenfalls in die Zone in einer physikalisch gepulsten (ein / aus) entsprechend seinem erreichten Resonanz injiziert werden. In einer Brennkraftmaschine, kann die Resonanz der elektrischen Schaltung und der physikalische Pulsen des Eingangsgemischs erforderlich, um zu der Verbrennungszyklus des Kolbenmotors in Beziehung steht. In dieser Hinsicht kann ein oder zwei herkömmlichen Zündkerzen bedürfen einer Funkenzyklus in Übereinstimmung mit der Umwandlungszyklus Resonanz abgestimmt, so dass die Verbrennung der Mischung stattfindet. Somit wird der Eingangsstrom, Conversion-Rate und Verbrennungsrate sind miteinander verknüpft und optimal sollte jeder in Übereinstimmung mit der Schaltung Resonanz, bei der Umsetzung erfolgt abgestimmt werden.
Das Injektionssystem der vorliegenden Erfindung ist für Anwendungen geeignet, bei konventionell befeuerten Benzin- und Dieselverbrennungsmotoren und konventionell befeuerten Flugzeuge nachzurüsten.
Beispiel 1
Fig.2A, Fig.2B und Fig.2C veranschaulichen einen Typ von Injektor nützlich, unter anderem, als Brennstoffquelle für einen herkömmlichen Verbrennungsmotor. In dem Querschnitt von Fig.2A bezeichnen die Bezugszeichen, die den Bezugsziffern in Fig.1 verwendeten zeigen eine Zuleitung für Wasser 1, was zu einer ersten Verteilerscheibe 1a und Zuführleitung für ionisiertes Gas 2, was zu einer zweiten Verteilscheibe 2a. In dem Querschnitt der Versorgungsleitung für nicht brennbares Gas 3, die zu Verteilerscheibe 3a, ist nicht dargestellt, aber seine Position als dritte Zeile sollte selbstverständlich sein. Die drei Scheiben umfassen Verteilung Scheibenanordnung 4. Die Versorgungsleitungen sind in einem elektrisch isolierenden Körper 10 ausgebildet ist, umgeben von elektrisch leitfähigen Hülle / Gehäuse 11 mit einem Gewindeende Segment 12.
Eine zentrale Elektrode 8 erstreckt sich über die Länge des Injektors. Leitenden Elementen 7a und 7b (7a und 7b gegenüberliegende Seiten des Durchmessers in dem Querschnitt eines kreisförmigen Körpers abbilden) benachbarten Gewindeteil 12 und der Elektrode 8, bilden die elektrischen Polarisationszone 6 angrenzend an die Verbrennungszone 9. Elektrischer Verbinder 13 kann an dem anderen Ende des Injektors vorgesehen sein. (In diesem Dokument wird der Begriff "Elektrode" bezieht sich auf die leitfähige Oberfläche eines Elements, die eine Seite eines Kondensators.) In der Vorderansicht von Fig.2B ist ersichtlich, daß jede Scheibe, aus denen der Verteilerscheibenanordnung 9 enthält eine Vielzahl von Mikrodüsen 1a1, 2a1, 3a1 usw. Für die Einspritzung von Wasser und Gasen in die Polarisations / Spannung und Verbrennungszonen. Die Explosionsansicht der Fig.2C zeigt eine andere Ansicht des Injektors und zusätzlich zeigt zwei Versorgungsleitung Eingänge 1 und 2, wobei die dritte nicht dargestellt wegen der Unfähigkeit, die die einheitliche 1200 Trennung von drei Linien in einer zweidimensionalen Zeichnung.
In dem Injektor wird ein Wassernebel (Bildung von Tröpfchen im Bereich beispielsweise von 10 bis 250 Mikron und darüber, mit einer Größe, die bezogen auf Intensitätsspannung ) ist in der Kraftstoffmischung und Polarisationszone haft Wassersprühdüsen 1a1 spritzt. Die Tendenz von Wasser, um eine "Wulst" oder Tröpfchen bilden, ist ein Parameter im Zusammenhang mit Nebel Größe und Spannungsintensität Tröpfchen. ionisierter Luft Gase und nicht brennbaren Gasen durch Düsen 2a1 und 3a1 eingeführt wird, mit dem Ausstoßen von Wassernebel vermischt, um eine Brennstoff-Mischung, die in Spannungszone 6, wo die Mischung zu einer pulsierenden ausgesetzt, unipolar, Intensitätsspannung tritt bilden Feld (typischerweise 20.000 Volt bei 50 Hz oder höher, mit der Resonanzzustand in dem Stromfluss in der Schaltung (Ampere) auf ein Minimum reduziert wird) zwischen den Elektroden 7 und 8 angelegt.
Laserenergie verhindert Entladung der ionisierten Gase und bietet zusätzliche Energiezufuhr in die molekulare Destabilisierung Prozess, bei der Resonanz auftritt. Es ist bevorzugt, dass die ionisierten Gase auf Laser (Photonenenergie) Aktivierung vor ihrer Einführung in die Zone (n) unterzogen werden; Obwohl beispielsweise eine faseroptische Leitung kann nützlich sein, Photonenenergie direkt in die Zone zu kanalisieren. Jedoch kann Wärme in der Zone erzeugt die Funktionsfähigkeit einer solchen alternativen Konfiguration beeinflussen. Die elektrische Polarisation des Wassermoleküls und einer Resonanzbedingung tritt die molekulare Bindung der Wasserstoff- und Sauerstoffatomen zu destabilisieren. Verbrennungsenergie wird dann durch Funkenzündung freigesetzt.
Um eine einwandfreie Flammauftrag und anschließende Flammenstabilität gewährleistet, die Pumpen für die Luft, nicht brennbaren Gas und Wasser, präsentieren diese Komponenten mit dem Injektor unter statischem Druck bis über 125 psi.
Flammentemperatur wird durch Steuerung der Volumenstrom-Rate von jedem Fluidmedien in direktem Verhältnis zu der angelegten Spannung Intensität geregelt. Flammentemperatur anzuheben, wird Fluidverdrängung erhöht, während der Volumendurchsatz des nicht brennbaren Gasen beibehalten oder reduziert und der angelegten Spannungsamplitude vergrößert wird. Um die Flammentemperatur zu senken, wird die Fluiddurchflussrate von nicht brennbaren Gasen erhöht und Pulsspannungsamplitude verringert wird. Um einen vorbestimmten Flammentemperatur zu schaffen, werden die Fluidmedien und der angelegten Spannung unabhängig voneinander eingestellt. Die Flammenmuster wird weiter beibehalten, wie die Zündung, komprimiert und bewegt Gase unter Druck aus den Düsenöffnungen im Verteilerscheibenanordnung 4 projiziert und expandiert das Gas in der Zone und wird gezündet.
Im Spannungsbereich, treten mehrere Funktionen gleichzeitig zu initiieren und auslösen Wärmeenergieertrag. Wassernebeltröpfchen mit hoher Intensität pulsierende Spannungsfelder in Übereinstimmung mit einem elektrischen Polarisationsprozesses die die Atome des Wassermoleküls trennt und bewirkt, daß die Atome von Elektronenausstoß erfahren ausgesetzt. Die polare Natur der Wassermoleküle, die die Bildung von kleinen Tröpfchen in dem Nebel erleichtert, wird eine Beziehung zwischen der Tröpfchengröße und die erforderliche Spannung, um den Vorgang zu bewirken verursachen, dh je größer die Tröpfchengrße, desto höher die erforderliche Spannung. Die freigesetzten Atome des Wassermoleküls in Wechselwirkung mit Laser geprimten ionisierten Luftgase, eine hochenergetische und destabilisiert Masse des brennbaren Gasatome zu veranlassen, thermisch zündet. Umgebungsluft ersetzt Gase Laser grundiert und ionisiert, wenn sie durch ein Gasprozessor, und eine Elektronenextraktionsschaltung (Fig.5) erfaßt und verbraucht in Enke 55 emittierten Elektronen und verhindert Elektronenstrom in der Resonanzschaltung.
In Bezug auf Leistung, Zuverlässigkeit und Sicherheit, ionisierte Luft Gase und Wasserstoff Flüssigkeit nicht flüchtig werden müssen, bis die Kraftstoffmischung, die Spannung und Verbrennungszonen erreicht. Injiziert, nicht brennbaren Gasen zu verzögern und die Verbrennung von Wasserstoff zu kontrollieren während Gaszündung.
Bei alternativen Anwendungen Laser geprimten ionisierten flüssigem Sauerstoff und laser grundiert in getrennten Tanks gespeicherten flüssigen Wasserstoff, kann anstelle der Kraftstoffmischung verwendet werden oder verflüssigten Luft Gase allein mit Wasser kann als Energiequelle ersetzt werden.
Die Einspritzanordnung ist Design variabel und ist nachrüstbar für fossile Brennstoffeinspritzöffnungen üblicherweise in Jet / Raketentriebwerke verwendet, Getreidetrockner, Hochöfen, Heizungsanlagen, Verbrennungsmotoren und dergleichen.
Beispiel 2
Eine angeflanschte Injektor ist im Querschnitt in Fig.3 gezeigt ist, die die Brennstoffmischung Einlässe zeigt und veranschaulicht eine alternative Dreidüsenkonfiguration, die zu der Polarisation (Spannung) und Verbrennungszonen, in denen eine Düse 31a, 32a und 33a vorgesehen ist für jede der drei Gasgemische und mit Versorgungsleitungen verbunden 31 und 32 (33 ist nicht gezeigt). Elektrische Polarisation Zone 36 ist zwischen der Elektrode 38 und der leitenden Hülse 37 umgibt das kapazitive Element des Resonanzkreises gebildet wird, wenn das Kraftstoffgemisch, als Dielektrikum wirkt, ist zwischen den leitenden Oberflächen 37 und 38 eingeführt Fig.3A ausgebildet ist Frontalansicht des Arbeitsendes des Injektors.
Beispiel 3
Mehrere Injektoren können in einer Bande, wie in Fig.4, in dem die Injektoren 40, 41, 42, 43, 44, 45, 46, 47, 48 und 49 gezeigt sind konzentrisch in einer Baugruppe angeordnet sind 50. Eine solche Anordnung ist nützlich ganged angeordnet sein in Anwendungen mit intensiven Energiebedarf wie Flugzeugtriebwerken und Hochöfen.
Beispiel 4
Die in der Erfindung verwendeten elektrischen Grundsystem ist in Fig.5 dargestellt, das den elektrischen Polarisationszone 6 empfängt und verarbeitet das Wasser und die Gasmischung als ein kapazitives Schaltungselement eine Resonanzladeschaltung von Induktivitäten 51 und 52 in Reihe mit der Diode verbunden ist 53, Impulsspannungsquelle 54, die Elektronensenke 55 und von leitenden Elementen 7 und 8. In dieser Weise gebildeten Zone 6, Elektroden 7 und 8 in den Injektor, einen Kondensator bilden, der elektrischen Eigenschaften in Abhängigkeit von der dielektrischen Medien (zB der Wassernebel hat, ionisierten Gase und nicht brennbaren Gasen), die zwischen den leitfähigen Elementen eingebracht. Innerhalb des Makro dielektrischen Medien jedoch die Wassermoleküle sich aufgrund ihrer polaren Natur können Mikrokondensatoren berücksichtigt werden.
Beispiel 5
Kraftstoffverteilung und Management-Systeme sinnvoll mit dem Injektor dieser Anwendung sind in meiner gleichzeitig anhängigen Patentanmeldungen beschrieben; PCT / US90 / 6513 und PCT / US90 / 6407.
Ein Verteilerblock für die Montage ist in Fig.6 gezeigt. In Fig.6 dem Verteilerblock Impulse und synchronisiert die Eingabe der Kraftstoffkomponenten in der Reihenfolge mit dem elektrischen Impulsschaltung. Die Kraftstoffbestandteile werden in die Injektoröffnungen in Synchronisation mit der Resonanzfrequenz eingespritzt, um den Energieimpuls, der sich von der Spannungszone durch die Flamme zu verbessern. In der Konfiguration von Fig.6 wird das elektrische System Verteilerblock 60, Schieber 61 und getrennten Durchgängen 62, 63 und 64 zum Kraftstoffkomponenten miteinander in Beziehung. Der Verteiler erzeugt einen Triggerimpuls, der eine Impulsformungsschaltung, die einen Impuls mit einer Breite und Amplitude durch die Resonanz des Gemisches bestimmt bildet und richtet eine Verweilzeit der Mischung in der Zone, um eine Verbrennung zu erzeugen aktiviert..
Wie in meinem erwähnten Anmeldung über Kontrolle und Management und Vertriebssysteme für ein aus Wasser Wasserstoff enthaltenden Brenngas, ist die Herstellung von Wasserstoffgas im Zusammenhang mit Frequenz Ein / Aus-Zeit Impuls. In dem in Fig.6 gezeigten System ist der Verteilerblock pulst die mit dem Injektor in Beziehung zu der Resonanzimpulsfrequenz der Schaltung und dem Operations Ein / Aus-Gate Pulsfrequenz eingeführten fluiden Medien. Auf diese Weise wird die Geschwindigkeit der Wasser Umwandlung (dh die Rate von Kraftstoff durch den Injektor erzeugt) kann reguliert werden, und das Muster der Resonanz in der Flamme gesteuert.
Patent WO
92/07861 2. November
1990 Erfinder:
DIE STROMKREISE DER KONTROLL- UND
TREIBER FÜR
WASSERSTOFF
GAS PRODUZIEREN BRENNSTOFFZELLE
Die Hauptschwierigkeit bei der Verwendung von Stans Low-Current-Wasser-Brennstoffzelle (kürzlich von Dave Lawton reproduziert und in Kapitel 10 gezeigt) ist die Frage der Beibehaltung der Zelle bei der Resonanzfrequenz Punkt kontinuierlich. Diese Patentanmeldung zeigt Stans Schaltung für das zu tun.
ZUSAMMENFASSUNG
Eine Steuerschaltung für eine kapazitive Resonanzhohlraum Wasserkondensatorzelle (7) für die Herstellung eines wasserstoffhaltigen Brennstoffs eine Resonanz Abtastschaltung Zusammenwirken mit einem Resonanzdetektor und die PLL-Schaltung, um Impulse zu erzeugen. Die Impulse werden in den primären Transformator (TX1) zugeführt. Der sekundäre Transformator (TX2) mit dem Resonanzhohlraum Wasserkondensatorzelle (7) über eine Diode und Resonanzlade Drosseln (TX4, TX5) verbunden ist.
Diese Erfindung betrifft elektrische Schaltungssysteme, die bei der Arbeitsweise eines Wasser Brennstoffzelle mit einem Wasserkondensator / Resonanzhohlraum für die Herstellung eines wasserstoffhaltigen Brenngas, wie sie in meinem US-Patent No. 4.936.961 Schreiben "Verfahren für die beschriebene Herstellung eines Brenngas ", erteilt am 26. Juni 1990.
In meiner Patentschrift für ein "Verfahren zur Herstellung eines Brennstoffgases", auf die Platten eines Wasserkondensators abzustimmen angelegten Spannungsimpulse in die dielektrischen Eigenschaften von Wasser und dämpfen die elektrischen Kräfte zwischen den Wasserstoff- und Sauerstoffatome des Moleküls. Die Dämpfung der elektrischen Kräfte führt zu einer Änderung in der molekularen elektrischen Feldes und die kovalenten Atombindungskräfte der Wasserstoff- und Sauerstoffatome enthalten. Wenn Resonanz erreicht ist, wird der atomare Bindung des Moleküls unterbrochen, und die Atome des Moleküls distanzieren. Bei Resonanz ist der Strom (Amp) Ziehung von einer Stromquelle zu dem Wasserkondensator minimiert und die Spannung über den Wasserkondensator zunimmt. Elektronenfluss ist nicht zulässig (außer im Minimum, was von den restlichen leitenden Eigenschaften des Wassers resultierenden Leckage). Für eine Fortführung des Prozesses ist jedoch ein Resonanzzustand gehalten werden müssen.
Aufgrund der elektrischen Polarität der Wassermoleküle, die in den Wasserkondensator erzeugten Felder jeweils anziehen und abstoßen die gegenüberliegenden und gleichen Ladungen im Molekül, und die schließlich in Resonanz erreicht Kräfte derart sind, daß die Stärke der kovalenten Bindungskraft im Wasser Molekül distanzieren (die in der Regel in einer Elektronen-Sharing-Modus befinden). Bei der Abgrenzung, die ehemals gemeinsamen Bindungselektronen wandern in die Wasserstoffkerne, und sowohl die Wasserstoff und Sauerstoff revert Null elektrische Ladung net. Die Atome werden von dem Wasser als Gasgemisch freigesetzt.
In der hier beschriebenen Erfindung wird eine Steuerschaltung für eine für die Herstellung eines wasserstoffhaltigen Brennstoffgas genutzt Hohlraumresonator Wasserkondensatorzelle vorgesehen.
Die Schaltung enthält ein Isolationsmittel, wie etwa einen Transformator mit einer ferromagnetischen, Keramik oder andere elektromagnetische Materialkern und mit einer Seite einer Sekundärspule in Reihe mit einem Hochgeschwindigkeits-Schaltdiode verbunden ist, um eine Platte des Wasser Kondensator des Resonanzhohlraums und anderen Seite der Sekundärspule mit der anderen Platte des Wasserkondensator verbunden, um eine geschlossene Schleife elektronische Schaltung unter Verwendung der dielektrischen Eigenschaften von Wasser als Teil des elektronischen Schwingkreis bilden. Die Primärwicklung des Trenntransformators ist mit einem Impulserzeugungsmittel verbunden ist. Die Sekundärspule des Transformators können Segmente, die Resonanzladedrossel Schaltungen in Reihe mit den Wasserkondensatorplatten bilden, umfassen.
In der Impulserzeugungseinrichtung ein einstellbarer Resonanzfrequenz-Generator und eine gated Pulsfrequenzgenerator zur Verfügung. Gateelektrodenimpuls steuert die Anzahl der vom Resonanzfrequenzgenerator während einer Periode von der Gate-Frequenz des zweiten Pulsgenerators bestimmt, um die Primärspule gesendet erzeugten Impulse.
Die Erfindung schließt auch eine Einrichtung zum Abfühlen des Auftretens eines Resonanzbedingung im Wasserkondensator / Resonanzhohlraum, der, wenn eine ferromagnetische oder elektromagnetische Kern verwendet wird, kann eine Aufnahmespule auf dem Transformatorkern sein. Das Erfassungsmittel ist mit einer Abtastschaltung und einer Phasenverriegelungsschleifenschaltung, wobei die Impulsfrequenz mit der Primärspule des Transformators wird bei einer abgetasteten Frequenz entsprechend einer Resonanzbedingung in der Wasserkondensator aufrechterhalten verschaltet.
Steuermittel in der Schaltung zum Einstellen der Amplitude eines Pulszyklus an die Primärspule gesendet und zum Aufrechterhalten der Frequenz des Pulszyklus bei einer konstanten Frequenz unabhängig von der Impulsamplitude vorgesehen ist. Darüber hinaus kann die torgePulsfrequenzGenerator zu einem Sensor, der die Rate der Gaserzeugung in der Zelle überwacht und die Anzahl der Impulse von der Resonanzfrequenz-Generator an die Zelle in einer gated Frequenz in Übereinstimmung mit der Geschwindigkeit des Gas gesendet verbunden werden Produktion. Der Sensor kann ein Gasdrucksensor in einem geschlossenen Wasserkondensator Resonanzhohlraum, der auch einen Gasaustritt sein. Der Gasdrucksensor ist mit der Schaltung verbunden, um die Rate der Gaserzeugung in Bezug auf die Umgebungsgasdruck in der Wasserkondensator Gehäuse bestimmen.
Somit wird eine umfassende Steuerschaltung und hat einzelne Komponenten für die Aufrechterhaltung und Steuerung der Resonanz und andere Aspekte der Freisetzung von Gas von einem Hohlraumresonator Wasserzelle wird hier beschrieben und in den Zeichnungen, welche zeigen illustriert folgendes:

Fig.1 ist ein Blockdiagramm einer Gesamtsteuerschaltung, die die Wechselbeziehung der Teilschaltungen, die Taktung Kern / Schwingkreis und der Wasserkondensator Hohlraumresonator.

Fig.2 zeigt einen Typ einer digitalen Steuerschaltung zur Regulierung der endgültigen Rate der Gasproduktion, wie durch einen externen Eingang bestimmt. (Eine solche Steuerschaltung entsprechen würde, um beispielsweise das Gaspedal in einem Fahrzeug oder die Thermostatsteuerung in einem Gebäude).

Fig.3 zeigt eine analoge Spannungsgenerator.

Fig.4 wird ein Spannungsamplitude-Steuerschaltung mit dem Spannungsgenerator und einer Seite der Primärwicklung des Impulskern verschaltet.

Fig.5 die Zellentreiberschaltung, die mit der gegenüberliegenden Seite der Primärwicklung des Impuls Kern verbunden ist. Die Fig.6 bis Fig.9 bilden die pulsierende Steuerschaltung:

Fig.6 ist eine Gated Pulsfrequenzgenerator.

Fig.7 ist ein Phasenregelkreis.

Fig.8 eine Resonanz Abtastschaltung

Fig.9 ist die Pulsanzeigeschaltung.
Diese vier Stromkreise steuern die auf die Resonanzhohlraum / Wasser-Brennstoffzelle Kondensator Sendeimpulse.

Fig.10 zeigt den pulsierenden Kern und die Spannung Verstärker Schaltung bildet die Schnittstelle zwischen Steuerstromkreis und resonant cavity.

Fig.11 ist ein Gasregelkreis.

Fig.12 eine einstellbare Frequenzgeneratorschaltung.

Die Schaltungen sind miteinander verbunden, wie in Fig.1 und mit dem pulsierenden Kernspannungsverstärkerschaltung von Fig.10, die unter anderem, isoliert den Wasserkondensator elektrisch, so daß es einen elektrisch isolierten Hohlraum zur Verarbeitung von Wasser gemäß gezeigten es dielektrischen Resonanzeigenschaften. Aufgrund dieser Trennung wird der Stromverbrauch in den Steuer- und Treiberschaltungen minimiert wird, wenn Resonanz auftritt, und Strombedarf minimiert wird als Spannung in der Gasproduktionsmodus der Wasserkondensator / Brennstoffzelle maximiert.
Die Bezugsbuchstaben "A" bis "M" und "M1" zeigen, mit Bezug auf jeden dargestellten separate Schaltung, der Punkt, an dem eine Verbindung in diesem Schaltkreis ist mit einer anderen der gezeigten Schaltungen.
Bei der Erfindung wird der Wasserkondensator mit einem Tastimpuls aufbau der Resonanzladedrosselspule und dann kollabiert unterzogen. Dieser Vorgang ermöglicht ein unipolarer Impuls an, um die Brennstoffzelle Kondensator angelegt werden. Wenn ein Resonanzzustand der Schaltung wird durch die Schaltung rasteten wird Leckstrom auf ein Minimum reduziert, da die Spannung, die die dielektrische Feld erzeugt gegen unendlich gehalten. Somit wird, wenn Hochspannung bei Resonanz detektiert wird, die Phasenregelschleifen -Schaltung, die die Zelltreiberschaltung steuert, behält die Resonanz bei der erfassten (oder abgetastet) Frequenz.
Die Resonanz des Wasserkondensatorzelle wird durch das Volumen an Wasser in der Zelle beeinflusst. Die Resonanz eines beliebigen Wassermenge in dem Wasserkondensatorzelle enthalten ist, auch von "Verunreinigungen" im Wasser, das als ein Dämpfer wirken betroffen. Beispielsweise wird bei einer Potentialdifferenz von 2000 bis 5000 Volt an die Zelle angelegt, eine Stromspitze oder Schwall durch Inkonsistenzen in den Wassereigenschaften, die einen aus Resonanzbedingung, die augenblicklich durch die Steuerschaltungen beseitigt wird, verursachen, werden.
In der Erfindung ist der einstellbare Frequenzgenerator, in Fig.12 gezeigt, stimmt den Resonanzzustand der Schaltung, die die Wasserzelle und der in seinem Inneren Wasser enthält. Der Generator hat einen Frequenzfähigkeit von 0 bis 10 kHz, und stellt sich typischerweise bei einer Resonanzfrequenz von 5 KHz in einem typischen 3-Zoll-langen Wasserkondensator aus einem 0,5 Inch Stange in einem 0,75 Zoll Innendurchmesserzylinder ausgebildet ist. Beim Start, in diesem Beispiel die Stromaufnahme durch das Wasser Zelle etwa 25 Milliampere zu messen; Wenn jedoch der Schaltkreis einen abgestimmten Resonanzbedingung ergibt, fällt der Strom bis zu einer 1 bis 2 Milliampere Leckzustand.
Die Spannung an den Kondensatorwasserzelle erhöht entsprechend den Windungen der Wicklung und der Größe der Spulen, wie es in einem typischen Wandlerschaltung. Wenn beispielsweise 12 Volt an die Primärspule des Impulskern und der Sekundärspule Resonanzladedrossel Verhältnis gesendet ist 30: 1, dann 360 Volt an den Kondensator Wasserzelle gesendet. Die Anzahl der Windungen ist eine Entwurfsvariable, die die Spannung der unipolaren Impulse an den Kondensator geschickt steuert.
Die Hochgeschwindigkeitsschaltdiode, in Fig.10 gezeigt, verhindert Gebühr tritt aus dem geladenen Wasser im Wasserkondensator Höhle, und die Wasserkondensator als Gesamtkondensatorschaltungselement, dh der Puls und Ladezustand des Wasser / Kondensator nie passieren um einen beliebigen Boden. Der Impuls, der dem Wasserkondensator immer unipolar. Der Wasserkondensator von der Steuer Eingangs- und Treiberschaltungen durch die elektromagnetische Kopplung durch den Kern elektrisch isoliert. Die Dioden-Schalter im Spannungswandler Stromkreis (Fig.10) mehrere Funktionen in der pulsierenden. Die Diode ist ein elektronischer Schalter, der die Erzeugung und das Zusammenfallen eines elektromagnetischen Feldes bestimmt, um die Resonanzladedrossel(n) zu erlauben, die angelegte Frequenz zu verdoppeln, und es ermöglicht auch die Impuls zu dem Hohlraumresonator gesendet werden, ohne Auslassen des "Kondensator" darin. Die Diode ist natürlich in Übereinstimmung mit der maximalen Spannung in der Impulsschaltung angetroffen ausgewählt. A 600 PIV ("Spitzenrück Volt") schnelle Dioden-Schalter, wie ein NVR 1550, hat sich bewährt in diesem Kreislauf zu sein.
Der Spannungswandler Circuit Fig.10 weist auch einen ferromagnetischen oder ferromagnetischen Keramik-Pulsen Kern in der Lage, elektromagnetische Flusslinien in Reaktion auf ein elektrisches Impulseingang. Die Feldlinien beeinflussen sowohl die Sekundärspule und die Resonanzladedrosselwicklungen gleichmäßig. Vorzugsweise ist eine geschlossene Schleifenkonstruktion der Kern. Die Wirkung des Kerns, um das Wasser-Kondensator zu isolieren und das pulsierende Signal vom Unterschreiten einer beliebigen Boden zu verhindern und um die Ladung des bereits geladenen Wasser und Wasserkondensator zu erhalten.
Im pulsierenden Kern sind die Spulen vorzugsweise in der gleichen Richtung gewickelt ist, um den Effekt von dem elektromagnetischen Feld in ihnen zu maximieren. Das Magnetfeld des pulsierenden Kern ist mit dem Takteingang an die Primärspule synchronisiert. Das Potential von der Sekundärspule ist mit der Resonanzladedrossel(n) Reihe Schaltungselemente, die auf den gleichen Synchron angelegten elektromagnetischen Feld gleichzeitig mit dem Primärpuls ausgesetzt sind, eingebracht.
Bei Resonanz auftritt, wird die Steuerung des Gasausgabe durch Verstellen der Zeit der Pflicht Tor Zyklus erreicht. Der Transformatorkern ist ein Impuls Frequenzverdoppler. Im übertragenen Erklärung der Funktionsweise des Kraftstoffgaserzeuger Wasserkondensatorzelle, wenn ein Wassermolekül "Treffer" durch einen Impuls wird Elektronen Time-Sharing erfolgt und das Molekül wird in Rechnung gestellt. Wenn die Zeit des Arbeitszyklus geändert wird, die Anzahl der Impulse, die "Treffer" die Moleküle in der Brennstoffzelle wird entsprechend modifiziert. Mehr "Hits" führen zu einer höheren Rate von molekularen Dissoziation.
Mit Bezug auf die Gesamtschaltung der Fig.1, Fig.3 empfängt ein digitales Eingangssignal, und Fig.4 zeigt die Steuerschaltung, die 0 bis 12 Volt an der Primärspule des Impuls Kern bezieht. In Abhängigkeit von Konstruktionsparametern von primären Spulenspannung und von anderen relevanten Faktoren Kerndesign kann die Sekundärspule der pulsierenden Kern für eine vorbestimmte Maximum eingestellt werden, beispielsweise 2,000 Volt.
Die in Fig.5 gezeigte Zellentreiberschaltung ermöglicht eine gated Impuls in direkter Beziehung zur Spannungsamplitude variiert werden. Wie oben erwähnt, ist die Schaltung von Fig.6 erzeugt ein Gateimpulsfrequenz. Der Gateimpuls auf die Resonanzfrequenz -Impuls überlagert wird, um einen Arbeitszyklus, der die Anzahl von diskreten Impulsen an die Primärspule gesendet bestimmt erstellen. Beispielsweise unter der Annahme einer Resonanz Impuls von 5 kHz, einer 0,5 KHz Auftastimpuls mit einer Einschaltdauer von 50%, wird es 2.500 diskrete Impulse an die Primärspule durch einen gleichen Zeitintervall, in dem keine Impulse durchgelassen werden gesendet, gefolgt. Das Verhältnis der Resonanzimpuls an den Gate-Impuls wird durch herkömmliche Signal Addition / Subtraktion Techniken bestimmt.
Die in Fig.7 gezeigten Phasenregelschleifenschaltung ermöglicht die Impulsfrequenz auf einem vorbestimmten Resonanzzustand durch die Schaltung erfaßt gehalten werden. Zusammen stellen die Schaltungen der Fig.7 und Fig.8 Bestimmen eines Ausgangssignals, um den Puls Kern bis zum Spitzenspannungssignal bei Resonanz erfaßt wird erreicht.
Eine Resonanzbedingung tritt auf, wenn die Impulsfrequenz und der Spannungseingang dämpft die kovalente Bindungskräfte der Wasserstoff- und Sauerstoffatome der Wassermoleküle. Wenn dies geschieht, wird der Leckstrom über den Wasserkondensator minimiert. Die Neigung der Spannung, die bei Resonanz zu maximieren, erhöht die Kraft des elektrischen Potentials an die Wassermoleküle, die letztlich in Atome dissoziieren aufgebracht.
Weil Resonanzen verschiedenen Gewässern, Wassermengen und Kondensatorzellen variieren die Resonanz Abtastschaltung Fig.8 scannt Frequenz von hoch nach niedrig und zurück nach hoch, bis ein Signal Verriegelung erreicht. Der ferromagnetische Kern des Spannungsverstärkerschaltung Transformators unterdrückt Elektronenstoß in einer Aus-Resonanzbedingung der Brennstoffzelle. Bei einem Beispiel prüft der Schaltung bei Frequenzen von 0 Hz bis 10 kHz, und zurück auf 0 Hz. In Wasser mit Verunreinigungen im Bereich von 1 Teil pro Million bis 20 Gewichtsteilen pro Million, ist eine Variation von 20% der Resonanzfrequenz auftritt. abhängig von der Wasserfließgeschwindigkeit in der Brennstoffzelle ist die normale Variationsbereich etwa 8% bis 10%. Zum Beispiel Eisen in Brunnenwasser betrifft den Status der molekularen Dissoziation. Auch bei einer Resonanzbedingung treten harmonische Effekte. In einem typischen Betrieb der Zelle mit einem unterhalb von 0 bis 650 Volt in dem Hohlraumresonator beschrieben, bei einer Frequenz von etwa 5 kHz, mit unipolaren Impulsen bei einer erfassten Resonanzzustand repräsentativen Wasserkondensator, im Durchschnitt die Umwandlung in Gas auftritt mit einer Geschwindigkeit von etwa 5 US-Gallonen (19 litre) Wasser pro Stunde. Um die Rate zu erhöhen, können mehrere Resonanzhohlräume verwendet werden und / oder die Oberflächen der Wasserkondensator erhöht werden kann, jedoch die Wasserkondensatorzelle ist vorzugsweise in der Größe klein. Eine typische Wasserkondensator kann von einem Durchmesser von 0,5 Zoll Edelstahlstange und gebildet werden ein 0,75 Zoll Innendurchmesserzylinder, der über die Stange auf einer Länge von 3 Zoll erstreckt.
Die Form und Größe des Resonanzhohlraums variieren. Größere Resonanzhohlräume und höhere Rate des Verbrauchs von Wasser in dem Umwandlungsprozess erfordern höhere Frequenzen bis zu 50 kHz und darüber. Die pulsierende Rate, um so hohe Umsatzraten zu erhalten, muss entsprechend erhöht werden.
Patentanmeldung
MLS-HYDROXYL-TANKSTELLE
Dies ist eine Patentanmeldung von Stephen Meyer, Bruder des verstorbenen Stan Meyer. Während diese Anmeldung erwähnt Tankstellen, ist es klar, dass die Konstruktion an den Einsatz in Fahrzeugen mit Verbrennungsmotoren gerichtet. Ich glaube, daß die Impedanz-Anpassungsschnittstelle zwischen dem Generator und den Zellenelektroden ist besonders wichtig. Die Wasseraufspaltungszelle verwendet Sätze von drei Rohren in einer konzentrischen Anordnung, die in kleinen Lücken zwischen der innersten, mittleren und äußeren Rohr führt. Stephen bezieht sich auf diese drei Elektrodenleitungen als "Wellenleiter", bitte vergessen Sie das nicht beim Lesen dieser Patentanmeldung. Stephen verwendet das Wort "Hydroxyl", dem Gemisch von durch Elektrolyse von Wasser erzeugten Gase Wasserstoff und Sauerstoff beziehen. Andere Leute das Wort "Hydroxy", um diese Mischung zu beschreiben, also sollten sie als austauschbar betrachtet werden.
Der Betrieb dieses Systems, wie hier beschrieben, erfordern, dass die Erzeugungsleistung entfernt werden, wenn der Gasdruck in den Erzeugungskammern erreicht 5 psi. Das Gas wird dann in eine Druckkammer in dem der Druck im Bereich von 40 psi bis 80 psi, wobei an diesem Punkt der Kompressor abgeschaltet wird, und das überschüssige Gas in einem externen Speicher oder die Verwendung von belüfteten gepumpt. Erst wenn dieser Vorgang abgeschlossen ist, daß die Leistung wieder auf den Erzeugungskammern angelegt. Darf ich bemerken, dass, meiner Meinung nach, gibt es keine Notwendigkeit, um die Macht von zu jeder Zeit, wenn das System in Betrieb ist, da alles, was das tut, ist es, die Erzeugungskapazität zu verringern, entfernen Sie im Erzeugungskammern sei denn natürlich, der Produktionsrate so hoch ist, dass es die Nachfrage übersteigt.
ZUSAMMENFASSUNG
Die Nützlichkeit dieses Systems ist es Konfiguration, Auslegung und den Betrieb sind der Grundstein für einen neuen Typ der Automatisierung: die Herstellung von Hydroxyl-Gasen aus regenerativen Quellen.
HINTERGRUND DER ERFINDUNG
Fuel Cell und Autoindustrie haben für Verfahren und Vorrichtungen, die eine Quelle von Wasserstoff und Sauerstoff für das neue Hybridindustrie liefern kann gesucht. Diese Erfindung ist eine solche Vorrichtung.
ZUSAMMENFASSUNG DER ERFINDUNG
Die Erfindung ist ein computergestütztes, automatisch, Vor-Ort / Mobil Hydroxyl gasproduzierenden Tankstelle, die die Produkte produziert verwendet werden können, entweder durch die Wasserstoff-Brennstoffzellen in Autos, LKWs, Busse, Boote und Land erzeugenden Anwendungen installiert, oder in jeder Brennkraftmaschine.
KURZE BESCHREIBUNG DER ZEICHNUNGEN
Fig.1 zeigt die Konfiguration der Komponenten, das zur Herstellung der MLS-Hydroxyl-Tankstelle zu gehen.
Fig.2 zeigt die Software-Anzeige, die der Bediener zur Überwachung und Steuerung der Produktion von hydroxy Gasen und Wärme.
Fig.3 zeigt die Methoden, Konfiguration und Gerät in der Hydroxyl-produzierende Zellsystem 120 verwendet.
Fig.4 zeigt die elektronischen Impedanzanpassungsschaltungen 102, zwischen den zweifachen Dreiphasen -Synchrongeneratoren (110A und 110B in Fig.3) verbunden ist und jeder der Elektroden oder "Wellenleiter" Arrays 132 in Zelle 120 von Fig.3. Beachten Sie, dass nur ein Generator ist in Fig.4 als auf A Arrays verbunden dargestellt, B und C mit PC-Karten 1 bis 3 Generator B ist mit der D, E und F Arrays mit Karten 4 bis 6.
Fig.5 zeigt die von jedem der Impedanzanpassungsschaltungen abgegebenen Signale (102 in Fig.4 auf Karten montiert 1 bis 6), die an jedem der Zylinderanordnungen (132 in Fig.3) in Hydroxyl Zelle 120 installiert angewendet werden. Diese Sätze von Signalen mit ihren Versatzphasenbeziehung, Frequenzen und Amplituden, sind die treibenden Kräfte Herstellung der Hydroxy Gase in Zelle 120 der Fig.3.
Fig.6 zeigt die Hochfrequenz Rufsignal die zwischen den Punkten T1 und T2 in der Impedanzanpassungsschaltung 102 in Fig.4 erzeugt wird. Es ist dieses Nachschwingen, das die Produktion der Hydroxylgruppe Gas in Zelle 120 der Fig.3 verbessert.
DETAILLIERTE BESCHREIBUNG DER ZEICHNUNGEN

Das Wärmeentnahmeabschnitt in Fig.1 besteht aus einem Flüssigkeitsbad 30 und Behälter 20, einem Flüssigkeitszirkulationspumpe 10, Fördern-Leitungen 40, der Kühlkammer 50 zu Hydroxyl-Erzeugungszelle 120, Filter 45, Kühler 60 befestigt und Lüfter 61 daran befestigt.
Die automatische-Steuerteil in Fig.1 besteht aus einem Computer 70, Software-Programm 75, einen Videomonitor 90 und es ist grafische Bedieneranzeige 95 (Fig.2), Zeiger 85, der Tastatur 80, Schnittstellenkarte 72 und Input / Output-Controller 100 mit ihm ist die Treiberelektronik-Karten 102 und 105.
Dual dreiphasige Stromquellen 110 und die Impedanz-Anpassungsschaltungen 102, liefern den Strom benötigt, um die Hydroxyl-Zelle 120 zu treiben.
Die verbleibende Gerät wird verwendet, um die Gase von Zellen 120 zu vermitteln, durch Flüssigkeitsfalle 130, durch Gasflussbeschränkungsventil 135, erhöhen ihre Gasdruck durch den Kompressor 140, übergeben sie an Lagertank 150, dann liefern die Gase durch Sicherheits 165 abgeschnitten, Regulatoren 160 und durch Flash-Rückschlagsicherung 170 für externe Liefer.

Fig.2 zeigt den Aufbau und die Funktionen der Bedienanzeige 95 des Programms 75 in Fig.1. Es besteht aus Zelltemperaturanzeige 230, Vakuum-Controller 240, Hochdrucktank-Anzeige 250, Liefersteuerung 260, Liefer geregelten Druckanzeige 265 und zugehörige Alarm / Statusanzeigen 270. Außerdem sind Softwaresteuerungstasten zur Verfügung gestellt, um zu starten 280, Haltestelle 290, klare Daten 292, ändern Sie die Einstellung 294 und die Prüfung von Anlagen und ihre Sequenzen 296.

Fig.3 zeigt den Aufbau unseres proprietären Hydroxyl Herstellungsvorrichtung 120, bestehend aus zweifachen Dreiphasen -Stromquelle 110, eine Impedanzanpassung elektronischen Schaltungen 102 und Gaskonvertereinrichtungen 132 in einem Wasserbad 133 in Zelle 120 eingetaucht Die Zeichnung zeigt auch den Wassermantel 50 um die Zelle 120, die niedriger ist seine Temperatur hilft, und erlaubt eine Herstellung der Hydroxyl-Gase bei höheren Spannungssignale, wie in Fig.5 gezeigt.

Fig.4 zeigt die elektrischen Schaltungen 102, verwendet, um das Gasumwandlungsarrays (132 in Fig.3) in ein Wasserbad 133 eingetaucht in Zelle 120. Fig.4 zeigt drei identische Schaltungen zu jeder der drei Phasensignale von einer Hälfte verbundenen Antriebs des zweifachen Dreiphasen -Generator 110A in Fig.3. Die Schaltungen 102, wandeln die Wechselstromsignals von jeder Phase 110 in ein moduliertes Signal, wie durch Fig.5 dargestellt. Diese Signale werden dann an die Dreifach-Array-Elemente 132 gekoppelt, (Innen, Mitte und Außen) durch den Wechsel der Verbindung zwischen der Innen- und Außenelemente der Arrays (132 in Fig.3).

Fig.5 zeigt die zu jeder der Anordnungen (132 in Fig.3) in dem Wasserbad 133 in Zelle 120 eingetaucht aufgebracht zusammengesetzten Signale, und gibt die in der Hydroxyl-Herstellungsverfahren verwendet, Differenzspannungen. Beachten Sie, dass die Mittelwellenleiterelement ist als die elektrische Bezugspunkt sowohl für die Außen- und Innen Elemente des Arrays 132 verwendet. Es ist diese auf der Oberfläche der Edelstahlelementen in Array 132 im Wasserbad 133, Wärme getaucht angewendet FBAS-Signal können die Ionen aus den Elementen in Array 132, um dessen Wasseroberfläche 133 Barrieren überwinden und zur hy-droxyl Produktion. Beachten Sie die Gleichstrom-Vorspannung + / - auf beiden Seiten des Mittel elektrischen Bezugspunkt 0V. Es ist diese Vorspannung durch Multipolaritätsdifferenzsignale von 102 moduliert wird, die auf der Wellenleiterwirkung der Arrays 132. Beiträgt, wird die Frequenz der in Fig.5 gezeigten Wellenform eingestellt wird, um die elektrische Wellenlänge der Arrays entsprechen 132 der Fig.3 und die Impedanz der Wasserbad 133.

Fig.6 zeigt die Hochfrequenzklingelsignale, die dem Betrieb der Hydroxyl Produktion bei. Genauso wie eine Stimmgabel Ringe, wenn sie von einem Hammer geschlagen, so auch die Wellenleiter-Elemente in der Anordnung 132 in taucht das Hydroxyl-erzeugende Flüssigkeit 133, wenn es durch den in Fig.5 und Fig.6 gezeigten elektrischen Signalen getroffen wird, die von der Impedanz Matching-in Fig.4 gezeigten Schaltungen 102.
Kurze Beschreibung der Sequenzen
Diese Erfindung ist ein computergestütztes Hydroxyl Gas produzierenden Tankstelle "MLS-HFS" zur automatischen Steuerung von On-site-Gasproduktion und Lieferung.
Die MLS-HFS in Fig.1 gezeigt, ist eine Hydroxyl Gas und Wärmeerzeugungssystem, das eine erneuerbare Quelle von Flüssigkeitszufuhr 30 verwendet, wie Wasser. Es verwendet eine Computersteuerungsprogramm 75 mit Display-Schnittstelle 95, für die Überwachung, Einstellung und Steuerung der elektronischen und Hardware-Geräte und Prozesslogik. Die elektronischen Schaltungen 102 im Treiber 100 montiert ist, steuern die Produktion der Gase und Heizung während Schaltung 105 steuert den Prozess und die Streckenführung der Hydroxyl-Gas.
Das System besteht aus einem Niederdruck Hydrolizer Zelle 120 in Fig.1, eine Flüssigkeitsfalle 130, einer einstellbaren Strömungsbeschränkungsventil 135, Hochdruck-Vakuumpumpe 140, und das Rückschlagventil 142 in 140 installiert. Es enthält auch eine Hoch Druckspeicher 150, ein Alarm / Niederdruck-Absperrventil 165, Gasregler 160, Flammensperre 170, Überdrucksicherheit Freigabeventile 125, Druckmessgeräte 128, analoge Druck-Sendeeinheiten 122 auf Zelle 120 und Tank eingebaut 150 an der Regelseite Regler 160. Auch 125 am Kompressor 140 Hochdruckausgang installiert ist. Die Computersteuerung 70, 90 zu überwachen, Tastatur 80, Schnittstelle Eingang/Ausgang-Karte 72 und Software-Positionszeiger 85, werden verwendet, um den Produktionsprozess zu kontrollieren, mit elektronischen Treiber 100 durch sie die Leiterplatten 105 und ihre angeschlossenen Steuergeräte. Die Stromversorgung der Zelle-Treiberschaltungen 102, in 100-Treiber installiert ist, wird von einem Dual-Drei-Phasen-isolierte Stromquelle 110. Die Amplitude, Signalphasen und Frequenz dieser Stromquelle wird durch den Signalanpassungen, die aus dem Computer 70 gesteuert.
Detaillierte Beschreibung
Funktionsablauf
Das in Fig.1 gezeigte System wird überwacht, und durch das Softwareprogramm 75, Computer 70, Monitor 90, Tastatur 80, Zeiger 85 und eine Anzeigeschnittstelle 95 in Fig.2 gesteuert.
Das Software-Programm hat fünf Hauptfunktionen, nämlich: das System der Umgebungsluft zu reinigen, prüfen und testen für etwaige Fehlfunktionen des Geräts, bereiten Sie das System für die Produktion, Überwachung und Steuerung der laufenden Aktivitäten des Produktionsprozesses und die Sicherheitsabschaltung des Systems wenn Alarme detektiert.
Bei der Erstinstallation und erneut nach Reparaturen, das Gesamtsystem mit der Vakuumpumpe 140 gespült, mit manuellen Verfahren, um sicherzustellen, dass alle Umgebungsluft aus dem System entfernt wurde. Bevor das System in Betrieb genommen wird, kann der Bediener den Betrieb des Systems unter Verwendung der graphischen Anzeige zu testen. Die Hauptfunktionen der Testumgebung, um sicherzustellen, dass die Temperatur der Elektronik 131 zu den Hydroxylgruppen Zellen 120 angebracht sind, übertragen Kompressor 140 und analoge Drucksensoren 122 an Zellen 120 angebracht sind, Hochdrucktank 150 und die Auslaßseite des Reglers 160 für die Steuerung verwendet, und Überwachung, ordnungsgemäß funktionieren. Der Bediener kann dann aktivieren Sie die Ablaufreihenfolge des Programms 75 über das Start Software-Taste 280 in Fig.2 auf dem Grafik 95.
Während der anfänglichen Startphase des Systems, wird das Computerprogramm, das System für die Spülsequenz konfigurieren. Diese Sequenz ermöglicht die Vakuumpumpe 140, die gekoppelt sind, um Strömungsbeschränkungsventil 135, um alle Luft aus ihnen zu entfernen Hydroxyl Zellen 120 Flüssigkeitsfalle 130 entziehen. Nachdem das Programm bei dieser Prüfung festgestellt keine Lecks im System, so bereitet es das System für die Gasproduktion durch Umschalten der Gasstrom aus den Zellen 120 und Hochdrucktank 150 und an den Ausgang Rückblende Schutz 170.
Das Programm startet es Fertigungsablauf durch Einschalten des Kühlsystempumpe 10, die in dem Flüssigkeitsbad 30 eingetaucht ist, in dem Behälter 20 enthalten die Kühlflüssigkeit durch den Kühlmantel 50, der an der Außenseite der Zellen 120 angebracht gepumpt wird, durch die Filter 45 und dann durch einen luftgekühlten Kühler 60 Fans zu dem Kühler angebracht sind, auf zum Kühlen einge.
Als nächstes dreht der Computer, auf dem zweifachen Dreiphasen -Stromquelle 110, die Betriebsspannung an die Häufigkeit, Phasenverschiebung, Signalamplitude und Impedanzanpassungsschaltungen, die mit Hydroxyl Erzeugungszellen gekoppelt liefert.
Die Folge davon ist, wie der Betrieb eines Funksenders pass es das Signal an die Luft über die Antennenimpedanz. Fig.3 zeigt die Beziehung dieser Konfiguration auf Arrays 132, Wasserbad 133 und Signale (Fig.5 und Fig.6).
Wenn die Stromquelle 110 in Betrieb ist, wird der Computer 70 die Überwachung des Drucks 122 und der Temperatur 131 der Hydroxyl-Zellen 120. Wenn der Zellendruck ein typisches Niveau von 5 psi erreicht, wird die Stromquelle abgeschaltet und der Kompressor 140 eingeschaltet ist an der Pumpe das Gas in einen Drucktank 150. Wenn der Druck in der Hydroxyl-Zellen 120 wird nach unten in der Nähe von Null gezogen wird, wird der Verdichter abgeschaltet, und der Strom zu den gaserzeugenden Zellen wird wieder eingeschaltet, um den Zyklus zu wiederholen.
Der Produktionszyklus wird wiederholt, bis der Tank 150 einen Druck von typischerweise 80 psi, zu welcher Zeit der Computer aktiviert die Ausgabe-Druckregler 160, der in der Regel so eingestellt ist, bei 40 psi betrieben erreicht, für die Lieferung der Hydroxylgruppe Gases zu einem externen Speicher System oder Gerät. Während dieses Vorgangs verarbeitet das Computerprogramm alle Schalt- und zeigt den aktuellen Status und keine Alarmmeldungen oder Warnmeldungen für den Betreiber auf der grafischen Anzeige 95.
Impedanzanpassungsschaltung
102:
Die Impedanzanpassungsschaltkreise 102 in Fig.4, wandeln die Sinussignale, die von der Dreiphasen-Stromquelle (110 in Fig.3) in Multi-Polaritätsdifferenzsignale (Fig.5), die der dreifachen Wellenleiter aufgebracht sind Cluster-Arrays 132 A, 132B, 132C, 132D, 132E und 132F in Zelle 120 installiert.
Es ist diese umgewandelten Signals, zusammen mit der Phasenbeziehung der Stromquelle 110 und den Dreifach-Wellenleiterelemente in Cluster 132 in Wasserbad 133 eingetaucht, die die Hydroxyl-Gase. Es ist wichtig zu beachten, dass nicht nur die zwischen den Elementen in der Anordnung erzeugt Gas, sondern auch zwischen jeder Anordnung in der Zelle installiert - siehe die Phasenbeziehung der Array ABC in Fig.3 gezeigt. Beachten Sie auch, dass die Array-Elemente selbst liefert viele der für die Produktion der Gase erforderlich Ionen.
Reihenfolge der Hydroxyl Gaserzeugung:
Sobald die Hydroxyl-Erzeugungszelle 120 ist der Umgebungsluft und dem Produktionswege abgeschlossen ist (Fig.1), dem zweifachen Dreiphasen -Stromquelle 110 aktiviert wird, liefert Frequenz, Amplitude und Phasensignale an die Impedanz-Anpassungsschaltung 102 gespült worden. die umgewandelten Signale von 102 werden dann an Zellenanordnung 132 zur Verarbeitung angelegt. Es ist die Kombination der Impedanz-Anpassungsschaltungen Signaltransformationen (wie in Fig.5 und Fig.6 gezeigt), der Zellenkonfiguration und Materialien in Arrays 132 verwendet, und der Drehphasenbeziehung zwischen Arrays AD, BE und CF und das Untertauchen dieser Arrays in einem Bad aus Wasser 133 ermöglicht, dass dieses System, um große Mengen an Hydroxylgruppen Gase. Das Computerprogramm 75, und es ist Grafik-Display 95, wird durch den Bediener verwendet werden, um die Rate der Gasproduktion einzustellen und den oberen Grenzwert zu dem die Niederdruckzelle 120 berechnet.
Nachdem die Zelle 120 der oberen Druckabschneidegrenze (typischerweise 5 psi) erreicht hat, wird die Stromquelle 110 abgeschaltet, wodurch der Verdichter 140, seine Absenkungen und die Übertragung der Gase zu der Hochdruckspeicher 150 zu starten. wenn der Druck in der Zelle 120 eine Low-Level-Limit erreicht (nahe Null psi), 140 stoppt seine Ladezyklus 150. Das Rückschlagventil 142, die in 140 installiert ist, verhindert die Rückströmung von Gasen zu 120 vom Hochdrucktank 150. Die Stromquelle 110 wird dann wieder eingeschaltet, um den Zyklus zu wiederholen. Diese Ladezyklen fortgesetzt, bis die Hochdrucktank 150 erreicht es die obere Druckgrenze (typischerweise 80 psi), wobei an diesem Punkt das Hydroxyl Produktion gestoppt wird. Wenn die Gase in den Hochdruckbehälter verwendet werden, oder zu einem externen Speichersystem übertragen wird, wird der Druck in 150 an dem Ausgang des Druckreglers 160 überwacht wird, bis der Niederdruckgrenze für diesen Tank erreicht ist (typischerweise 40 psi ). Wenn dieser Druck erreicht ist, wird die Hydroxyl-Gasproduktion wieder begonnen.
Während des Betriebs der Zelle 120, es Temperatur wird überwacht, um sicherzustellen, dass es nicht übersteigt die "außerhalb der Grenzen" Bedingungen durch Steuer 231 eingestellt und über die Grafikanzeige 95 überwacht Wenn die Temperatur den Grenzwert Satz überschreiten, wird die Gasproduktion ist angehalten und das Computer-Programm informiert den Fahrer, der das Problem anzeigt. Das Kühlsystem 30, der Kühlwassermantel 50 umgeben Zelle 120 verwendet, hilft, die Temperatur zu verringern und ermöglicht höhere Gasproduktion.
Nach verlängert Laufzeiten wird das Wasser in der Zelle 120 von Bad 30 wieder aufgefüllt und 45 gefiltert, zur Kontrolle der Betriebswiderstand der Zelle.

Dr. Andrija Puharich (der später seinen Namen in Henry Puharich) angeblich fuhr mit seinem Wohnmobil für Hunderttausende von Meilen in Nordamerika in den 1970er Jahren nur mit Wasser als Brennstoff. An einem Bergpass in Mexiko sammelte er Schnee für Wasser. Hier ist ein Artikel, die er schrieb:
Schneiden der
Gordische Knoten der großen Energie Binden
von Andrija Puharich
Einführung
Es ist kaum nötig, um den Wert des Weltenergiebankkonto für jede anspruchsvolle Person, dieser Tage wiegen. Es ist düster. Die Ölreserven weg in einem Ergebnis von Jahren oder so schwinden, und die Kohlereserven in einigen zwölf Punktzahl Jahren verschwunden sein. Das ist nicht zu sagen, dass die Aussichten sind hoffnungslos. Es gibt eine Fülle von alternativen Energiequellen, aber die Wirtschaftlichkeit der Entwicklung und Nutzung stellen einen enormen kurzfristigen Belastung für die Weltpolitik und Bankressourcen.
Visionary Wissenschaftler sagen uns, dass der ideale Brennstoff in Zukunft so billig wie Wasser sein, dass es nicht toxisch sowohl im kurzfristigen und in seiner langfristigen Auswirkungen zu sein, dass sie erneuerbare, dass es sein kann, immer und immer wieder verwendet werden, dass sie sicher in der Handhabung, und heute minimal Lagerung und Transport Probleme und Kosten. Und schließlich, dass es universell verfügbar überall auf der Erde. Was ist das magische Brennstoff, und warum ist es nicht benutzt? Der Kraftstoff ist Wasser. Es kann in der Frischwasser Form verwendet werden. Es kann in seinen Salzform verwenden. Es kann in einer Brack Form verwendet werden. Es kann in der Schnee und Eis Form verwendet werden. Wenn solches Wasser durch elektrolytische Spaltung in Wasserstoff und Sauerstoffgase zerlegt, wird es eine hohe Energie Brennstoff mit dreimal der Energieabgabe, die aus einem Äquivalentgewicht von hochwertigem Benzin erhältlich ist.
Warum ist Wasser nicht als Brennstoff verwendet? Die Antwort ist einfach - es zu viel mit der vorhandenen Technologie kostet, um Wasser in Wasserstoff und Sauerstoff Gase umzuwandeln. Der Grundzyklus mit Wasser für Kraftstoff wird in den folgenden zwei Gleichungen für jeden High-School-Schüler von Chemistry, vertraut:
H2O Elektrolyse + 249.68 BTU DG ® H2 + (1/2)O2 pro Mol Wasser..............(1)
(1 mol = 18 gm). Das bedeutet, dass es 249,688 BTU Energie erfordert (von Strom), um Wasser durch Elektrolyse in die Gase Wasserstoff und Sauerstoff zu brechen.
H2 + (1/2)O2 + Katalysator ® H2O - DH 302.375 BTU pro Mol Wasser..............(2)
Dies bedeutet, dass 302.375 BTU von Energie (Wärme oder Strom) wird freigegeben, wenn die Gase, Wasserstoff und Sauerstoff, zu kombinieren. Das Endprodukt (das Abgas) aus dieser Reaktion ist Wasser. Beachten Sie, dass mehr Energie (im Idealfall) wird aus der Kombination der Gase als verwendet, um sie von Wasser zu befreien freigegeben. Es ist bekannt, dass unter idealen Bedingungen ist es möglich, etwa 20% mehr Energie aus der Reaktion zu erhalten (2) oben, dann dauert es, um die Gase der Reaktion (1) oben zu erzeugen. Deshalb, wenn Reaktion (1) konnte mit 100% Effizienz, die Freisetzung von Energie aus der Reaktion durchgeführt werden (2) in einer optimal effizienten Motor (wie zB ein Niedertemperatur-Brennstoffzelle), gäbe es eine Netto-Energiegewinn, die machen würde die Verwendung von Wasser als Brennstoff ein wirtschaftlich machbar Energiequelle.
Die Kosten für die Herstellung von Wasserstoff hängt direkt mit den Kosten für die Stromerzeugung. Wasserstoff als heute produziert ist im allgemeinen ein Nebenprodukt bei der Off-Peak-Stunden elektrischen Erzeugung in Kern- oder Wasserkraftwerken. Der so erzeugte Strom dann die günstigste Weg, um Wasserstoff. Wir können die Kosten für die Erzeugung von Elektrizität und die Kosten für die Erzeugung von Wasserstoff zu vergleichen. In der folgenden Tabelle ist von Penner, deren Datenquelle wird auf Bundesleistungs Kommission und American Gas Association Zahlen von 1970 und 1973 auf einem Preisbewertung auf Basis angepasst (kurz vor der OPEC-Ölpreis Eskalation.)
Tabelle 1: Relative
Preise in Euro pro 106 BTU
|
Elemente |
Strom |
Wasserstoff aus Elektrolyse |
|
Herstellung |
2.67 (b) |
2.95 to 3.23 (b) |
|
Übertragung |
0.61 |
0.52 (c) |
|
Vertrieb |
1.61 |
0.34 |
|
Gesamt |
$4.89 |
$3.81 to $4.09 |
Vergleicht man nur die Stückkosten der Erzeugung von Strom vs Wasserstoff aus der obigen Tabelle:
106 BTU H2 /
106 BTU El = $3.23 / $2.67, oder 20.9% höhere Kosten, H2
Es muss auch beachtet werden, dass der Preis von Erdgas ist viel billiger als die Strom- oder Wasserstoff, aber wegen der Schwankungen infolge der jüngsten Deregulierung von Gas ist es nicht möglich, ein realistisches Bild zu präsentieren. Nach Ansicht der Penner, wenn die Wasserstoffproduktionskosten Bestandteil der Gesamtkosten reduziert werden könnten, um das Dreifache, wäre es eine praktikable alternative Energiequelle zu werden. Um eine solche dreifache Reduktion der Produktionskosten zu erreichen, würde einige große Durchbrüche auftreten müssen.
1. Endergonische Reaction Ein technologischer Durchbruch, der 100% Umwandlungseffizienz von Wasser durch Elektrolyse Spaltung in die beiden Gase, Wasserstoff als Brennstoff und Sauerstoff als Oxidationsmittel ermöglicht.
2. Produktion von Wasserstoff in Situ ein technologischer Durchbruch, das die Notwendigkeit und die Kosten von Wasserstoff Verflüssigung und Speicherung, Übertragung und Verteilung eliminiert, indem der Kraftstoff in situ, wenn und wo erforderlich.
3. Exergon Ein technologischer Durchbruch, der eine 100% effiziente Energiefreisetzung aus der Verbindung von Wasserstoff und Sauerstoff zu Wasser in einem Motor, der die Wärme, Dampf oder so erzeugten Strom nutzen können, ergibt.
4. Motoreffizienz Durch eine Kombination der oben beschriebenen Durchbrüche, 1, 2, und in einem hocheffizienten Motor 3 verwendet werden, um Arbeit zu tun, ist es theoretisch möglich, eine 15% bis 20% Überschuss an Energie Rendite Energieaufwand zu erreichen.
Es ist von Interesse zu erfassen, dass eine neue Erfindung wird nun entwickelt, um die oben genannten Ziel billige, saubere Energie und erneuerbare hochgradigen realisieren. Eine thermodynamische Geräte erfunden worden, die Wasserstoff als Brennstoff und Sauerstoff als Oxidationsmittel produziert, aus Wasser oder aus Meerwasser, wodurch die Kosten und die Gefahr der Verflüssigung, Speicherung, Übertragung und Verteilung. Die Einsparung dieses Aspekts der Erfindung allein verringert die Gesamtkosten der Wasserstoff von etwa 25%.
Effizienten elektrolytische Spaltung von Wasser in Wasserstoff und Sauerstoffgas durch die Verwendung von Niederfrequenz-Wechselströme im Gegensatz zu der herkömmlichen Verwendung von Gleichstrom oder Ultrahochfrequenzstrom einander - das Thermodynamische Vorrichtung ist auf eine neue Entdeckung. Solche Gasproduktion aus Wasser durch elektrolytische Spaltung nähert Wirkungsgrad von 100% unter Laborbedingungen und Messungen. Keine Gesetze der Physik sind in diesen Prozess verletzt.
Mit der richtigen Engineering-Aufwand, könnte Autos ziemlich leicht umgewandelt Wasser als Hauptenergiequelle Diese thermodynamische Geräte bereits bei Umgebungsdrücken und -temperaturen vom Meeresspiegel bis auf eine Höhe von 10.000 Fuß über dem Meeresspiegel ohne Verlust an seiner Spitze getestet verwenden werden Effizienz. Die Vorrichtung erzeugt zwei Arten von Gasblasen; eine Art von Blase enthält Wasserstoffgas; die andere Art enthält Sauerstoffgas. Die beiden Gase sind danach leicht durch passive Membranfilter trennbar reinem Wasserstoffgas und reinem Sauerstoffgas zu erhalten.
Die getrennten Gase sind nun bereit, in einer chemischen Fusion mit einer geringen Aktivierungsenergie kombiniert werden, wie sie aus einem Katalysator oder einem elektrischen Funken, und die Ausbeute von Energie in Form von Wärme oder Dampf oder Strom nach Bedarf. Wenn die Energie durch die chemische Vereinigung von Wasserstoff und Sauerstoff freigesetzt wird, das Abgasprodukt ist sauberes Wasser. Das Wasser Abgas können in die Natur freigesetzt werden und dann in ihrem Energiegehalt durch natürliche Prozesse der Verdunstung, die Sonneneinstrahlung in Cloud-Form, eine anschließende Fällung als regen auf dem Land- oder Seeweg verlängert und dann als Energiequelle wieder eingesammelt. Alternativ kann der Abgaswasser ihrem Energiegehalt von künstlichen Prozesse gepumpt, wie durch Solarenergie durch Photozellen wirken können. Daher ist die Abgas Produkt sauber und erneuerbar. Der Brennstoff Wasserstoff und das Oxidans Sauerstoff, kann in jeder Form von Wärmekraftmaschine als Energiequelle verwendet werden, wenn Wirtschaft ist kein wichtiger Faktor ist. Die praktischen Erwägungen der maximalen Effizienz, diktieren, daß eine Niedertemperatur-Brennstoffzelle mit direkter chemischer Fusions Umwandlung von Gasen, um Elektrizität bietet höchste Wirtschaftlichkeit und Effizienz von kleinen Kraftwerken von weniger als 5 Kilowatt.
Für Großkraftwerke sind Dampf- und Gasturbinen die idealen Wärmekraftmaschinen für Wirtschaftlichkeit und Effizienz.
Die thermodynamische Gerät ("TD") besteht aus drei Hauptkomponenten :
Komponente 1: Eine elektrische Funktionsgenerator, der eine Wasserzelle erregt.
Komponente 2: Die Thermodynamische Geräte
Komponente 3: Ein schwacher Elektrolyt.
Komponente 1: Die Elektrische Funktionsgenerator:

Das elektronische Gerät hat eine komplexe Wechselstromausgang, die aus einer Audiofrequenz (20 bis 200 Hz) der Amplitudenmodulation einer Trägerwelle (Bereich: 200 bis 100.000 Hz). Der Ausgang wird durch zwei Drähte zu Komponente II in der Mittelelektrode verbunden ist, und an der Ringelektrode. Siehe Fig.1. Die Impedanz dieses Ausgangssignal wird kontinuierlich an die Last, die der Wasserlösung, in die Komponente II die angepaßt.
Komponente 2: Die
Thermodynamische Gerät:

Die Thermodynamische Gerät aus Metallen hergestellt und Keramik in der geometrischen Form eines koaxialen Zylinders aus einem mittig hohlen rohrförmigen Elektrode, die durch eine größere Rohrstahlzylinder umgeben ist. Diese zwei Elektroden umfassen die koaxiale Elektrodensystem durch die Komponente I. erregt Der Raum zwischen den beiden Elektroden wird eigentlich Komponente III, die die Wasser-Lösung elektrolysiert werden soll enthält. Die Mitte hohlen rohrförmigen Elektrode führt Wasser in die Zelle und wird ferner von der äußeren zylindrischen Elektrode, die durch eine poröse Keramikglasmaterial getrennt. Der Raum zwischen den beiden Elektroden enthält zwei Längen des Rohr Pyrexglas, in den Fig.2 und Fig.3 der Metallelektrodenoberfläche in Kontakt mit der Wasserlösung dargestellt sind mit einer Nickellegierung beschichtet.
Komponente 3: Die schwache Elektrolyt
Wasser-Lösung:

Diese besteht aus der Wasserlösung, die beiden Glasrohre und der Geometrie der Umfassungswand Komponente 2. Es ist die wahre Last für Komponente 1 und ihre Elektrode des Komponente 2.
Die Komponente 3 Wasserlösung besser gesagt, im Idealfall eine 0,1540 M Natriumchlorid-Lösung, und als solches ist es ein schwacher Elektrolyt. In Fig.4 zeigen wir die hypothetisch tetraedrische Struktur des Wassermoleküls, wahrscheinlich in der Form, in der die komplexe elektromagnetische Wellen von Komponente 1 sehen. Der Massenmittelpunkt dieser tetraedrischen Form ist das Sauerstoffatom. Die geometrische Anordnung der p-Elektronen des Sauerstoff wahrscheinlich bestimmen die Vektoren i(L1) und i(L2) und i(H1) und i(H2), die ihrerseits das tetraedrische Architektur des Wassermoleküls wahrscheinlich bestimmen. Die p-Elektronenkonfiguration von Sauerstoff ist in Fig.5 als Referenz gezeigt auf Fig.4 zeigt, daß die Diagonale der rechten Seite des Würfels an seiner Ecke Terminierungen, die positive Ladung von Wasserstoff (H+) Atomen; und dass die linke Seite des Würfels Diagonale hat an den Ecken, die freien Elektronenpaare, (e-). Es sei ferner angemerkt, dass dieses Diagonalpaares hat eine orthonormale Beziehung werden.

Fig.4: Das Wassermolekül in Tetraeder-Formular
Wasserstoffbrückenbindungen erfolgt nur entlang der vier Vektoren, die auf den vier Ecken eines regelmäßigen Tetraeders und der obigen Zeichnung zeigen wir die vier Einheitsvektoren entlang dieser Richtungen von den Sauerstoffatomen in der Mitte stammen. i(H1) und i(H2) sind die Vektoren der Wasserstoffbrückenbindungen durch das Molekül i als ein Donor-Molekül gebildet wird. Diese werden mit den freien Elektronenpaare zugeordnet. Moleküle i sind die benachbarten Sauerstoffatome an jedem Scheitelpunkt des Tetraeders.

Fig.5: Elektronenbahnen
3. Electrothermodynamics
Wir werden nun schildern die komplexe elektromagnetische Welle wie das Tetraeder-Wasser-Molekül sieht. Der erste Effekt, der durch das Wassermolekül Filz in den Protonen der Vektoren i (H1) und i (H2). Diese Protonen spüren Sie die 3-Sekunden-Zyklus der Amplitude der Trägerfrequenz und der zugehörigen Seitenbänder wie Component 1 erzeugt Dies setzt einen Rotationsmoment des Protons magnetisches Moment, das kann man deutlich sehen, auf der XY-Plot eines Oszilloskops, als Hystereseschleife Figur. Es wird jedoch darauf hingewiesen, dass diese Hystereseschleife nicht in der flüssigen Probe angezeigt, bis alle Parameter der drei Komponenten in der Konfiguration, der die neue Basis dieser Vorrichtung ist angepasst. Die Hystereseschleife gibt uns eine lebhafte Darstellung der Kernspinentspannungszyklus des Protons in Wasser.
Die nächste Wirkung des Wassermoleküls gefühlt ist die Komponente 1 Trägerresonanzfrequenz Fo. Auf dem Höhepunkt Effizienz für die Elektrolyse der Wert Fo 600 Hz +/- 5 Hz.
Diese Resonanz ist jedoch durch die Steuerung der beiden anderen Faktoren erreicht. Der erste ist der molalen Konzentration des Salzes in Wasser. Dies erfolgt durch Messung der Leitfähigkeit des Wassers durch die eingebaute Stromzähler der Komponente 1. Es wird aufrechterhalten Idee Verhältnis von Strom zu Spannung gesteuert wird, wobei I / E = 0,01870, die ein Index für die optimale Salzkonzentration von 0,1540 molal ist.
Der zweite Faktor, der die Resonanz die um die Resonanzfrequenz zu halten bei 600 Hz ist der Spaltabstand Y zwischen der Mittelelektrode trägt zu halten hilft, und die Ringelektrode der Komponente 2.
Dieser Spaltabstand wird in Abhängigkeit von der Größenskala der Komponente 2 zu variieren, aber auch hier der Stromfluß I wird verwendet, um es zu dem optimalen Abstand eingestellt, wenn die Spannung liest zwischen 2,30 (rms) Volt bei Resonanz Fo und bei molale Konzentration, 0,1540. Die molale Konzentration des Wassers zeigt sich somit, um die elektrische Zeit der Wassermoleküle und somit seine Leitfähigkeit darstellen.
Die Amplitudenmodulation des Trägers verursacht Seitenbänder in dem Leistungsspektrum des Trägerfrequenzverteilung. Es sind diese Seitenbänder, die zu einer Schallschwingung des flüssigen Wassers zu geben, und es wird angenommen, auch das tetraedrische Wassermoleküls. Die Bedeutung der Phononen-Effekt - die akustische Schwingung von Wasser bei der Elektrolyse - wurde auf Umwegen entdeckt. Forschungsarbeiten mit Komponente 1 hatte zuvor festgestellt, dass es für die Elektrostimulation von in Menschen hören verwendet werden könnten. Wenn die Ausgabe der Komponente 1 ist der flach an der Spitze der normal hörenden Menschen übertragen kreisförmigen Metallplatten besteht, wurde festgestellt, dass sie reine Töne und Sprache zu hören. Gleichzeitig könnten akustische Schwingung auch durch einen äußeren Beobachter mit einem Stethoskop in der Nähe einer der Elektroden auf die Haut aufgesetzt zu hören. Es wurde beobachtet, daß die Hörschwelle könnte bei 0,16 mW (rms) erhalten werden, und durch Berechnung, dass es eine Amplitude der Verschiebung des Trommelfells in der Größenordnung von 10-11 Meter und einer entsprechenden Amplitude der Cochlea Basilarmembran 10-13 Meter. Logische Folge dieser Erkenntnis konnte ich die absolute Wendeschwelle der Elektrolyse bei einer Leistung von 0,16 mW (rms) zu erzielen. Mit der Durchführung von neuen Berechnungen, konnte ich zeigen, dass das Wasser, das mit einer Verschiebung in der Größenordnung von 1 Angström-Einheit (= 10 bis 10 Meter) in Schwingung versetzt. Diese Verschiebung in der Größenordnung des Durchmessers des Wasserstoffatoms. Somit ist es möglich, dass die akustischen Phononen durch Audioseitenbänder des Trägers erzeugt werden können, Partikelstrukturen innerhalb der Einheitswassertetra vibrieren.
Wir wenden uns nun dem Messproblem in Bezug auf die Effizienz der Elektrolyse. Es gibt vier Mittel, die verwendet werden können, um den Reaktanten Produkt der Elektrolyse von Wasser zu messen. Für einfache Volumenmessungen kann man einen Präzisionsnitrometer wie der Pregl Typ verwenden. Für Volumen und quantitative Analyse kann man die Gaschromatographie mit Wärmeleitfähigkeitsdetektor verwenden. Für eine kontinuierliche Stromanalyse beider Volumen und Gasspezies das Massenspektrometer ist sehr nützlich. Für reine thermodynamische Messungen das Kalorimeter ist nützlich. In unseren Messungen wurden alle vier Verfahren untersucht, und es wurde gefunden, dass das Massenspektrometer ergab die höchste Flexibilität und höchste Präzision. Im nächsten Abschnitt werden wir die Messung mit dem Massenspektrometer zu beschreiben.
Protokoll
4. Methodik für die Beurteilung der
Effizienz der Wasserzersetzungs mittels Wechselstromelektrolyse
Einführung
Gelten alle Systeme, die heute für die Elektrolyse von Wasser in Wasserstoff als Brennstoff und Sauerstoff als Oxidationsmittel von Gleichstrom an einer starken Elektrolytlösung. Diese Systeme liegen in der Effizienz von 50% auf 71%. Die Berechnung der Energieeffizienz bei der Elektrolyse wird wie folgt definiert:
"Der Energiewirkungsgrad ist das Verhältnis der Energie der Elektrolyseprodukte freigesetzt gebildet (wenn sie nachfolgend verwendet werden), auf das zur Elektrolyse zu bewirken Energie".
Die durch den exergonisch Prozess unter Standardbedingungen freigesetzte Energie ist
H2(g) + (1/2) O2(g) ® H2O = 3 02.375 BTU
was 68,315 Kcal / mol. oder, 286.021 Joule / mol und numerisch gleich der Enthalpie Ladung (DH) für den angegebenen Prozess. Auf der anderen Seite, die minimale Energie (oder nützliche Arbeit Eingang) bei konstanter Temperatur und Druck für die Elektrolyse erforderlich ist gleich der Gibbs-Energie Wechsel (DG).
Penner zeigt, dass es eine grundlegende Beziehung ableitbar aus der ersten und zweiten Hauptsatz der Thermodynamik für isothermen Änderungen, welche das zeigt
DG = DH - T DS.......... (2)
wobei DS repräsentiert die Entropieänderung für die chemische Reaktion ist und T die absolute Temperatur ist.
Die Gibbs-Energie Änderung (DG) ist ebenfalls mit der Spannung (e) erforderlich ist, um die Elektrolyse durchzuführen, indem das Faradaysche Gleichung verknüpft:
e = (DG / 23.06 n ) volts.......... (3)
wobei DG ist in Kcal / mol, ist und n die Anzahl von Elektronen (oder Äquivalente) pro Mol Wasser elektrolysiert und hat den Zahlenwert 2 in der Gleichung (endergonic Prozess),
H2O ® H2 (g) + (1/2)O2 (g) + 56.620 kcal oder + 249.68 BTU.......... (4)
Daher wird gemäß der Gleichung (2) bei Atmosphärendruck und 300OK:
DH = 68..315 kcal/mol H2O, und
DG = 56.620 kcal / mol H2O = 236.954 J/mol H2O zur Elektrolyse von flüssigem Wasser.
In Anbetracht dieser thermodynamischen Parametern für die Elektrolyse von Wasser in Gasen, Wasserstoff und Sauerstoff, kann man durch die Gleichung (2) eingeführte numerische Werte, wobei,
DG = 236,954 J/mol H2O unter Standardbedingungen. so
n = DG (J/mol) / DGe (J/mol) = <1.......... (5)
wobei DGe ist die elektrische Energiezufuhr zu H2O (1) in Joule und DG ist die Gibbs-Energie von H2O. Die Umrechnung zwischen den beiden Größen ist eine zweite Watt (Ws) = eine Joule.
n = Mess H2 (cc) / Ideal H2 (cc) = <1.......... (6)
In Übereinstimmung mit diesen allgemeinen Grundsätzen stellen wir die Methode, die in der Bewertung der elektrolytischen Wechselstrom auf H2O bei der Herstellung der Gase, Wasserstoff und Sauerstoff. Es wurde kein Versuch unternommen, diese Gase nach dem Verfahren von Gleichung zu verwenden. (1). Es ist anzumerken, dass das Verfahren
H2 (g) + (1/2)O2 (g) ® H2O (g).......... (7)
Ausbeuten nur 57,796 kcal / mol. Gl. (7) zeigt, daß pro Mol Gase Wasser bei 300OK gebildet, wobei die freiwerdende Wärme wird von der 68,315 kcal / mol bei Gl reduziert. (1) durch die molare Verdampfungswärme von Wasser bei 300OK (10,5 kcal) und der Gesamtwärmeabgabe ist 57,796 kcal / mol, wenn H2O (g) wird bei 300OK gebildet.
In den folgenden Abschnitten beschreiben wir die neue Methode der Elektrolyse mit Hilfe von Wechselstrom und den exakten Verfahren und Mittel verwendet, um den Prozess der endergonische Gl messen (4). Und der Regierungs Gl. (2) und Gl. (5).
5. Thermodynamische Messungen
Um richtig zu
koppeln Komponente 2 zu einem Massenspektrometer, benötigt man ein spezielles
Gehäuse um Komponente 2, die die erzeugten Gase erfassen wird, und erlauben es,
diese unter geringem Vakuum in das Massenspektrometer gezogen werden. Daher ist
eine Edelstahl und Glas Kammer wurde gebaut, um Komponente 2 und die
Bereitstellung zu koppeln machte es direkt über eine CO2 Wasserfalle
in das Massenspektrometer mit der entsprechenden Rohrleitung aus rostfreiem
Stahl enthalten. Diese Kammer wird als Komponente 4. Sowohl das
Massenspektrometer bezeichnet und Component 4 wurden mit Helium für einen
Zeitraum von zwei Stunden gespült und evakuiert, bevor die Gasproben gezogen
wurden. Auf diese Weise wurde Kontamination minimiert. Die endgültige Messung
wurden bei Gollob Analytical Services in
Wir beschreiben nun die Verwendung von Komponente 1 und wie die Energieabgabe an Komponente 2 gemessen. Die Energieabgabe der Komponente 1 ist ein amplitudenmoduliertes Wechselstrom sucht in einem stark nichtlinearen Last, dh die Wasserlösung. Bauteil 1 ist so ausgelegt, daß bei Spitzenbelastung ist in Resonanz in dem System (Komponenten 1, 2 und 3) und die Vektordiagramme zeigen, dass die kapazitive Reaktanz, und die Induktivität Reaktanz fast genau 180O außer Phase miteinander sind, so dass die netto-Leistungsabgabe ist reaktiv (die dissipative Leistung ist sehr klein). Diese Konstruktion sorgt für minimale Verlustleistung über den gesamten Ausgabesystem. In den Experimenten zu beschreiben ist, wird das gesamte Gewicht auf die Erreichung des maximalen Gasertrag (Kredit) im Austausch für die angelegte elektrische Energie Minimum gestellt.
Die genaueste Weg, um die aufgebrachte Energie aus Komponente 1 zu Komponente 2 und Komponente 3 zu messen, ist es, die Leistung zu messen, P, in Watt, W. Idealerweise sollte dies mit einer Genauigkeit Wattmeter durchgeführt werden, aber da wir waren daran interessiert, im Anschluss an die Spannung und Strom getrennt, wurde beschlossen, nicht, um die Wattmeter zu verwenden. Separate Meter wurden verwendet, um kontinuierlich die aktuelle und die Volt überwachen.
Dies wird durch Präzisionsmessung der Volt über Komponente 3 als quadratischer Mittelwert (rms) Volt durchgeführt; im System als rms Ampere und der Strom fließt. Gerade wurden kalibrierten Instrumente verwendet werden, um diese beiden Messungen. Ein typischer Satz von Experimenten unter Verwendung von Wasser in Form einer 0,9% igen Kochsalzlösung 0,1540 molar bis hohem Wirkungsgrad erhalten Hydrolyse ergab die folgenden Ergebnisse:
rms Effektivstrom = I = 25mA to 38 mA (0,025 A bis 0,038 A.)
rms Volts = E = 4,0 Volts bis 2,6 Volts
Das resultierende Verhältnis zwischen Strom und Spannung ist abhängig von vielen Faktoren, wie der Spaltabstand zwischen der Mitte und Ringelektroden, dielektrische Eigenschaften des Wassers, Leitfähigkeitseigenschaften des Wassers, Gleichgewichtszustände, isothermen Bedingungen, Materialien verwendet werden, und auch der Druck des Clathrate. Die oben Strom- und Spannungswerte spiegeln den Nettoeffekt der verschiedenen Kombinationen von solchen Parametern. Wenn man das Produkt der Effektivstrom und rms Volt stattfindet, ein Maß für die Leistung P in Watt hat man.
P = I x E = 25 mA x 4,0 volts =100 mW (0,1 W)
und P = I x E =38 mA x 2,6 volts = 98,8 mW (0,0988 W)
Bei diesen Leistungspegeln (mit Last), die Resonanzfrequenz des Systems ist 600 Hz (plus oder minus 5 Hz) für ein Präzisionsfrequenzzähler gemessen. Die Wellenform wurde für Oberwellengehalt auf einem Oszilloskop überwacht und der kernmagnetischen Relaxation Zyklus wurde auf einem XY-Oszilloskop Plotten, um die richtige Hystereseschleife Figur zu halten überwacht. Alle Experimente wurden durchgeführt, so dass die Leistung in Watt, durch Komponenten 1, 2 aufgetragen und 3 lag zwischen 98,8 mW bis 100 mW.
Da durch das Internationale Einheitensystem 1971 (ST), ist eine Wattsekunde (Ws) genau gleich einem Joule (J), unsere Messungen der Effizienz verwendet diese beiden Maßstäben (1 Ws = 1J) von der Soll-Seite des Mess.
Die Energieleistung des Systems ist, natürlich, die beiden Gase, Wasserstoff (H2) und Sauerstoff (1/2) O2, und das Haben-Seite wurde in zwei Labors auf zwei Arten von kalibrierten Geräten, nämlich Gaschromatographie Maschine gemessen, und Massenspektrometer Maschine.
Das Volumen der Gase H2 und (1/2) O2 wurde gemessen unter Standardbedingungen von Temperatur und Druck in der Zeiteinheit, hergestellt, und zwar in Kubikzentimeter pro Minute (cm³ / min), als auch die Möglichkeit verunreinigenden Gase, wie Luft Sauerstoff, Stickstoff und Argon, Kohlenmonoxid, Kohlendioxid, Wasserdampf, etc.
Die elektrischen und Gasmessungen wurden auf den Nenner des Joule Energie reduziert, sodass die Effizienz Bilanzierungs könnten alle in eine Währung behandelt werden. Präsentieren wir nun die gemittelten Ergebnisse von vielen Experimenten. Der Standardfehler zwischen verschiedenen Proben, Maschinen und Standorten ist bei +/- 10%, und wir verwenden nur den Mittelwert für alle folgenden Berechnungen.
2. Thermodynamische Effizienz für die endergonische Zersetzung von flüssigem Wasser (Salininized) zu Gasen unter Standardatmosphäre (754 bis 750 mm Hg.) Und Standard-isothermen Bedingungen @ 25OC = 77OF = 298.16OK, nach der folgenden Reaktion:
H20 (1) ® H2(g) + (1/2)O2(1) + DG = 56,620 Kcal /mole.......... (10)
Wie bereits beschrieben, ist DG die Gibbs-Funktion. Wir wandeln Kcal unsere gemeinsame Währung von Joule durch die Formel, eine Kalorie = 4,1868 Joules
DG = 56,620 Kcal x 4,1868 J = 236.954/J/mol H2O wobei 1 mole = 18 gr........... (11)
DGe = die elektrische Energie benötigt, um eine äquivalente Menge an Energie aus H2O in Form von Gasen und H2 (1/2) O2 zu ergeben.
Um unsere Berechnung zu vereinfachen wollen wir herausfinden, wie viel Energie notwendig ist, um die 1,0 ml H2O als Gase H2 und (1/2) O2 zu produzieren. Es gibt (unter Standardbedingungen) 22.400 cc = V von Gas in einem Mol H2O. deshalb
DG / V = 236,954 J / 22,400 cc = 10,5783 J/cc........... (12)
Wir berechnen, wie viel elektrische Energie erforderlich ist, um 1,0 cm von den H2O Gase freisetzen (wobei H2 = 0,666 Teile und (1/2) O2 = 0,333 Volumenteile) von flüssigem Wasser. Da P = 1 Ws = 1 Joule, und V = 1,0 ccm Gas = 10,5783 Joules, dann
PV = 1 Js x 10.5783 J = 10,5783 Js, oder, = 10,5783 Ws .......... (13)
Da unsere Experimente wurden bei 100 mW (0,1 W) durchgeführt, um die Wasserprobe in der Komponente II, III aufgetragen, für 30 Minuten, möchten wir die ideale (100% effizient) Gasproduktion an diesem Gesamt Berechnung angewendet Leistungspegel. Dies ist,
0.1 Ws x 60 sec x 30 min = 180,00 Joules (30 min.). Der gesamte Gasproduktion bei idealen Wirkungsgrad von 100% 180 J / 10,5783 J / cc = 17,01 cc H2O (g)
Wir wünschen weiter zu berechnen, wie viel Wasserstoff im 17,01 cc H2O (g) vorhanden ist.
17.01 cc H2O (g) x 0.666 H2 (g) = 11,329 cc H2 (g)..........
(14)
17,01 cc H2O (g) x 0.333 (1/2)O2 (g) = 5,681 cc
(1/2)O2 (g)
Vor diesem Ideal Standard der Effizienz erwartet Gasproduktion, müssen wir die tatsächliche Menge an Gas unter hergestellt messen: (1) Standardbedingungen wie oben definiert, und (2) 0,1 Ws Leistung über 30 Minuten angewendet. Bei unseren Versuchen, die Durchschnittsmenge von H2 und (1/2) O2 erzeugt, wie auf präzisionskalibriert GC gemessen und MS-Maschinen in zwei verschiedenen Laboratorien, wobei SE +/- 10% ist,
Gemessen Mittel = 10,80 cc H2 (g)
Gemessener Mittelwert = 5,40 cc (1/2) cc (1/2)O2 (g)
Gesamt Mittelwert = 16,20 cc H2O (g)
Das Verhältnis, n, zwischen dem idealen Ausbeute und gemessene Ausbeute,
Gemessen H2 (g) / Ideal H2 (g) = 10.80 cc / 11.33 cc = 91.30%
6. Alternative Methode zur Berechnung der
Effizienz Auf Basis des Faraday-Gesetzes der Elektrochemie
Dieses Verfahren basiert auf der Anzahl der Elektronen, die entfernt werden müssen, oder die hinzugefügt zersetzen oder bilden ein Mol, eine Substanz mit der Wertigkeit einer bezogen. In Wasser (H2O), hat ein Mol die folgende Gewichts:
H = 1,008 gr /mol
H = 1,008 gr /mol
O = 15,999 gr/mol
So, 1 mol H2O = 18.015 gr/mol
Für eine einwertige Substanz, ein Gramm / Mol enthält 6,022 x 10-23 Elektronen = N = Ist die Substanz zweiwertige, dreiwertige, etc., N durch die Zahl der Wertigkeit multipliziert. Wasser wird im allgemeinen als der Wertigkeit zwei sein.
Bei normaler Temperatur und Druck ("STP") einem Mol eines Stoffes enthält 22.414 cc, wo Standard-Temperatur 273,15OK = 0OC = T. Standard Druck (eine Atmosphäre) = 760 mm Hg = P.
Ein Faraday ("F") ist 96.485 Coulomb pro Mol (einwertige).
Eine Coulomb ("C") ist definiert als:
1 N / 1 F = 6,122 x 1023 Elektronen / 96.485 C = eine C
Der Fluss von einem C / Sekunde = eine Ampere.
Ein C x ein Volt = eine zweite Joule (Js).
Eie Ampere pro Sekunde @ einem Volt = ein Watt = eine Joule.
In Wechselstrom, wenn Ampere (I) und V (E) werden in Stamm mittleren Quadrate (rms) ausgedrückt wird, ist ihr Produkt Leistung in Watt.
P = IE Watt (Watt = Ampere x Volt).
Mit dieser grundlegenden Definitionen können wir berechnen nun Effizienz der Elektrolyse von Wasser nach dem Verfahren der Faradaysche Elektro.
Die Zwei-Elektronen-Modell von Wasser erfordert 2 Mol der Elektronen für die Elektrolyse (2 x 6.022 x 1023), oder zwei Faraday Mengen (2 x 96.485 = 192.970 Coulomb).
Die Menge des erzeugten Gases wird:
H2 = 22.414 cc / mol bei STP
(1/2) O2 = 11.207 cc / mol bei STP
Gase = 33,621 cm³ / mol H2O (g)
Die Anzahl der Coulomb erforderlich, um ein cc von Gasen durch die Elektrolyse von Wasser zu erzeugen:
193.97OC / 33.621 C = 5,739567 C pro cc Gasen.
Dann, 5739 C / cc / s = 5,739 Ampere / s / cc. Wie viele cc der gesamten Gase werden von 1 A / s hergestellt werden?
0,1742291709 cc.
Wie viele cc der gesamten Gase werden von 1 A / min produziert werden?
10,45375 cm³ / min
Was bedeutet das darzustellen, wie die Gase H2 und O2 ?
(1/2)O2 = 3,136438721 cc/Amp/min.
H2 = 6,2728 cc/Amp /min.
Wir können jetzt die Entwicklung einer Tabelle für Stromwerte in einigen unserer Experimente verwendet, und abgesehen von der Spannung, wie sie üblicherweise der Fall ist.
1. Berechnungen für 100 mA pro Minute:
Summe Gases =
1,04537 cc / km
H2 = 0,6968
cc/min
(1/2)O2 =
0,3484 cc/min
30 min. H2 = 20,9054 cc/ 30 min.
2. Berechnungen für 38 mA pro Minute:
Summe Gases = 0,3972 cc / 30 Minuten
H2 = 0,2645 cm³ / min
(1/2)O2 = 0,1323 cc/min
30 min. H2 = 7,9369 cc/min
3. Berechnungen für 25 mA pro Minute:
30 min. H2 = 5,2263 cc/ min.
7. Abschluss
Fig.6 und Fig.7 [nicht verfügbar] zeigen zwei der vielen Energieerzeugungssysteme, die so konfiguriert sein kann, um erneuerbaren Energiequellen und die Gegenwart Elektrolysetechnik erweitert werden. Fig.6 zeigt eine vorgeschlagene Photovoltaik angetriebenes System unter Verwendung einer Brennstoffzelle als Primärbatterie. Unter der Annahme, optimale Betriebsbedingungen unter Verwendung von 0,25 Wattsekunden von Energie von der Photovoltaik-Anordnung würde 0,15 Wattsekunden ermöglichen, zu laden.
Fig.7 zeigt auch mehrere regenerative Betrieb in Verbindung mit der Elektrolysevorrichtung Quellen an Antriebskraft für ein Fahrzeug bereitzustellen.
********************
US Patent 4.394.230 19. July 1983 Erfinder: Henry K. Puharich
VERFAHREN UND VORRICHTUNG ZUR AUFTEILUNG
DER WASSERMOLEKÜLE
Dies ist eine
neu formulierte Auszug aus der
ZUSAMMENFASSUNG
Offenbart ist hier ein neues und
verbessertes thermoVorrichtung um Wasserstoffgas und Sauerstoffgas aus Wasser
Molekülen oder aus Meerwasser bei Normaltemperatur und Druck zu erzeugen.
Ebenfalls offenbart ist ein neues und verbessertes Verfahren zur Behandlung von
elektrisch Wassermoleküle um sie in Wasserstoffgas und Sauerstoffgas bei
Wirkungsgraden im Bereich von etwa 80-100% zersetzen. Das entwickelte
Wasserstoffgas kann als Brennstoff verwendet werden kann; und das entwickelte
Sauerstoffgas als Oxidationsmittel verwendet werden. Erfinder Puharich; Henry K. (Rte. 1,
HINTERGRUND
DER ERFINDUNG
Die wissenschaftliche Gemeinschaft ist seit langem erkannt, dass Wasser eine enorme natürliche Energiequelle, in der Tat eine unerschöpfliche Quelle, denn es gibt mehr als 300 Millionen Kubikmeter Meilen von Wasser auf der Erdoberfläche, alles eine potenzielle Quelle von Wasserstoff als Brennstoff. In der Tat, vor mehr als 100 Jahren Jules Verne prophezeite, dass Wasser würde schließlich als Brennstoff und der Wasserstoff und Sauerstoff, die sie eine unerschöpfliche Quelle von Wärme und Licht zu liefern bilden, verwendet werden.
Wasser in seine Bestandteile Wasserstoff und Sauerstoff durch elektrolytische Methoden, die äußerst ineffizient gewesen, die durch die thermoExtraktionsVerfahren genannt thermoWasserSpaltung, was ebenfalls ineffizient haben und auch außerordentlich teuer, und durch andere Verfahren, einschließlich einiger aufgeteilt Einsatz von Solarenergie. Darüber hinaus haben künstliche Chloroplasten imitieren den natürlichen Prozess der Photosynthese, getrennte Wasserstoff aus Wasser unter Verwendung komplizierter Membranen und anspruchsvolle künstliche Katalysatoren verwendet. Allerdings müssen noch die künstlichen Chloroplasten zu Wasserstoff bei einer effizienten und wirtschaftlichen Rate zu produzieren.
Diese und andere vorgeschlagene Wasserspaltung Techniken sind alle Teil einer massiven Anstrengung von der wissenschaftlichen Gemeinschaft, um eine reichlich, sauber und preiswerten Kraftstoffquelle zu finden. Während keine der Methoden noch bewiesen wirtschaftlich realisierbar zu sein, sie alle teilen gemeinsam die bekannten Akzeptanz von Wasserstoffgas als sauberer Brennstoff, eine, die einfach und wirtschaftlich über große Entfernungen übertragen werden können, und eine, die beim Formen Wasser verbrannt.
ZUSAMMENFASSUNG DER VORLIEGENDEN ERFINDUNG
In der klassischen Quanten physikalischen Chemie hat das Wassermolekül zwei grundlegende Bindungswinkel, einem Winkel 104°, und der andere Winkel 109° 28'. Die vorliegende Erfindung betrifft ein Verfahren, mit dem ein Wassermolekül kann durch eine elektrische Einrichtung mit Energie versorgt, um so die Bindungswinkel von 104° Grad zu verschieben. Konfiguration in die 109° Grad 28' tetraedrischen geometrische Konfiguration.
Eine elektrische Funktionsgenerator (Komponente 1) wird verwendet, um komplexe elektrische Wellenform Frequenzen, die angewendet werden, die komplexen Resonanzfrequenzen des Tetraeder geometrischen Form von Wasser zu produzieren, und passen. Es ist diese komplexe elektrische Wellenform an Wasser angewendet werden, die in einem speziellen thermodynamischen Vorrichtung (Komponente II), die die Wassermoleküle durch die Resonanz in seine Komponentenmolekülen --- Wasserstoff und Sauerstoff enthalten ist, zerbricht.
Der Wasserstoff in Gasform, kann dann als Brennstoff verwendet werden kann; und Sauerstoff in Gasform als Oxidationsmittel verwendet. Zum Beispiel kann der thermodynamische Vorrichtung der vorliegenden Erfindung als eine Wasserstoffquelle für jede bestehende Wärmekraftmaschine verwendet werden --- wie Verbrennungsmotoren aller Art, Turbinen, Brennstoffzellen, Raumheizungen, Durchlauferhitzer, Wärmeaustauschersystemen und andere solche Vorrichtungen. Es kann auch für die Entsalzung von Meerwasser und anderen Wasserreinigungszwecke verwendet werden. Es kann auch zur Entwicklung von neuen, geschlossenen Kreislaufwärmemotoren, wo das Wasser geht in als Brennstoff verwendet werden, und Wasser wird als ein sauberes Abgas.
Für ein vollständigeres Verständnis der vorliegenden Erfindung und für eine höhere Wertschätzung ihrer begleitenden Vorteile, sollte Bezug auf die folgende detaillierte Beschreibung in Verbindung mit den begleitenden Zeichnungen Bezug genommen werden.
BESCHREIBUNG
DER ZEICHNUNGEN
Fig.1 ist ein schematisches Blockdiagramm, das die elektrische Funktionsgenerator, Komponente I, in der Praxis der vorliegenden Erfindung verwendet wird:

Fig.2 ist eine schematische Darstellung der Vorrichtung der vorliegenden Erfindung, einschließlich einer Querschnittsdarstellung der thermodynamischen Vorrichtung, Komponente II:

Fig.3 ist eine Querschnittsansicht der Komponente III der vorliegenden Erfindung, das Wasser Zellenabschnitt der Komponente II:

Fig.4 ist eine Darstellung des Wasserstoff Kovalenzbindung:

Fig.4A ist eine Darstellung der Wasserstoffbindungswinkel:

Fig.4B ist eine Darstellung der hybridisierten und nicht-hybridisierten Orbitalen:

Fig.4C ist eine Darstellung der Geometrie der Methan Ammoniak und Wassermoleküle:

Fig.5 ist eine Darstellung eines amplitudenmodulierten Trägerwelle:

Fig.6 ist eine Darstellung eines Rundrechteck:

Fig.6A ist eine Darstellung von unipolaren Impulsen.
Fig.7 ist ein Diagramm der Ionenverteilung an der negativen Elektrode:

Fig.8 ist eine Darstellung der Tetraeder-bindenden Orbitale:

Fig.9 ist eine Darstellung von Wassermolekülen:

Fig.10 ist eine Darstellung der produktiven und nicht-produktiven Kollisionen von Wasserstoff mit lod:

Fig.11 ist eine Wellenform festgestellt, dass die Hauptcharakteristik für optimale Effizienz sein:

Fig.12 ist eine Darstellung der Perlenkettenbildung:

Fig.13 ist eine grafische Darstellung des Verlaufs der Beginn der Sperrwirkung und die Freigabe der Sperrwirkung:

Fig.14A, Fig.!4B und Fig.14C sind Energiediagramme für exergonisch Reaktionen:

DETAILLIERTE BESCHREIBUNG DER ERFINDUNG
Abschnitt 1:
Apparat der Erfindung:
Die Vorrichtung der Erfindung besteht aus drei Komponenten, wobei die elektrische Funktionsgenerator, dem thermodynamischen Vorrichtung, und die Wasserzelle.
Komponente I: Die Elektrische Funktionsgenerator;
Dieses Gerät hat eine Ausgabe, die aus einer Audiofrequenz (20 bis 200 Hz) der Amplitudenmodulation einer Trägerwelle (Bereich 200 Hz bis 100.000 Hz). Die Impedanz dieses Ausgangssignal wird kontinuierlich an die Last, welche die zweite Komponente das thermodynamische Vorrichtung angepasst ist. Die elektrische Funktionsgenerator stellt eine neue Anwendung der Schaltungsanordnung in meinen früheren US-Patenten offenbart. Nr 3.629.521. 3.563.246; und 3.726.762, die hierin durch Bezugnahme aufgenommen sind. Siehe Fig.1 für das Blockdiagramm von Komponente I.
Komponente II: Der thermodynamische Vorrichtung;
Die thermodynamischen Vorrichtung besteht aus Metallen hergestellt und Keramik in der geometrischen Form der koaxialen Zylinder aus einem zentralen hohlen, röhrenförmigen Elektrode, die durch eine größere Rohrstahlzylinder umgeben ist, wobei die beiden Elektroden, die die koaxiale Elektrodensystem, das die Last von dem Ausgang bildet, die elektrische Funktionsgenerator, Komponente I. mittigen hohlen rohrförmigen Elektrode trägt Wasser und wird von der äußeren zylindrischen Elektrode, die durch eine poröse Keramikglasmaterial getrennt. Zwischen der äußeren Oberfläche des isolierenden Keramikglasmaterial, und der Innenfläche der äußeren zylindrischen Elektrode existiert ein Raum, um das Wasser, um elektrolysiert werden. Dieses Wasser Zellraum umfasst die dritte Komponente (Komponente III) der Erfindung. Es enthält zwei Längen des Rohr Pyrexglas in Fig.2 und Fig.3 dargestellt. Die Metallelektrodenflächen der beiden Elektroden, die in Kontakt mit dem Wasser sind, mit einer Nickellegierung beschichtet.
Die koaxiale Elektrodensystem ist speziell in Materialien und Geometrie aufweisen, um die Wassermoleküle zu dem Ende, das es elektrolysiert werden könnten erregen. Die Mittelelektrode ist ein hohles Rohr und dient als Leiter von Wasser in die Komponente III Zelle auch. Der zentrale rohrförmige Elektrode mit einer Nickel-Legierung beschichtet ist, und umgeben von einer porösen Glaskeramik und einem Glasrohr mit Ausnahme der Spitze, die der zweiten Elektrode zugewandt ist. Die äußere zylindrische Elektrode aus einem wärmeleitenden Stahllegierung mit Rippen auf der Außenseite und auf der Innenseite mit einer Nickellegierung beschichtet ist. Die Mittelelektrode und die zylindrische Elektrode sind elektrisch mit einer Wölbung Kuppel Verlängerung der Außenelektrode, die die zwei Elektroden an einer Stelle zu einer kritischen Spaltabstand, der durch die bekannte Löschdistanz für Wasserstoff bestimmt wird, bringt verbunden. Siehe Fig.2 finden Sie eine Abbildung der Komponente II.
Komponente III: Die Wasserzelle;
Die Wasserzelle ist ein Teil des oberen Ende des Komponente II und ist beschrieben worden. Einen erweiterten schematische Darstellung der Zelle ist in Fig.3 dargestellt. Die Komponente III besteht aus Wasser und Glas Rohre in die geometrische Form der Wände der Zelle in das thermodynamische Gerät Komponente II enthalten. Die Elemente der ein praktisches Gerät für die Praxis der Erfindung enthalten:
(A) Wasserfläche; und Salzreservoir ; und / oder Salz
(B) Wassereinspritzung mit Mikroprozessor oder andere Steuerelemente was Sinn und regulieren (in Übereinstimmung mit den hier aufgeführten Parameter:
a. Trägerfrequenz
b. Strom
c. Stromspannung
d. RC Relaxationszeitkonstante von Wasser in der Zelle
e. Kernspin Relaxationskonstante Wasser
f. Temperatur der Wasserstoffverbrennung
g. Trägerwellenform
h. Drehzahl einer Brennkraftmaschine (falls verwendet)
i. Zündsteuerungssystem
j. Temperatur der Region zu erwärmen;
(C) ein elektrisches Zündsystem, um die freigesetzten Wasserstoffgas Brennstoff zu entzünden.
Die wichtigen Aspekte der Komponente III sind die rohrförmigen glasartigen Material, die Geometrie der Umfassungswände der Zelle, und die geometrischen Formen der Wassermoleküle, die in der Zelle enthalten sind. Ein weiterer wichtiger Aspekt der Erfindung ist die Manipulation der tetraedrischen Geometrie des Wassermoleküls durch die erfindungsgemäßen Verfahren und Mittel, die ausführlicher in den folgenden Abschnitten dieser Beschreibung beschrieben wird.
Die verschiedenen Teile eines Moleküls durch Elektronen zusammengehalten. Einer der Elektronenkonfigurationen, die existieren kann, ist die kovalente Bindung, die durch die gemeinsame Nutzung von Elektronen erreicht wird. Ein Molekül, von Wasserstoffgas, ist H2 der kleinste Vertreter Einheit kovalente Bindung, wie in Fig.4 gesehen werden. Das Molekül von Wasserstoffgas wird durch die Überlappung und die Paarung von 1s Orbital-Elektronen gebildet. Eine neue molekulare Umlaufbahn gebildet wird, in denen die gemeinsamen Elektronenpaar Bahnen beide Kerne wie in Fig.4 gezeigt. Die Anziehungskraft der Kerne für die freigegebenen Elektronen besitzt, die Atome zusammen eine kovalente Bindung.
Kovalente Bindungen haben Richtung. Die elektronischen Orbitale eines ungebundenen Atom Form und die Richtung zu ändern, wenn das Atom wird Teil eines Moleküls. In einem Molekül, in dem zwei oder mehr kovalente Bindungen vorhanden sind die Molekülgeometrie wird diktiert durch die Bindungswinkel zu dem Zentralatom. Die äußerste freie Elektronenpaar (nicht bindende) Elektronen stark beeinflussen die Molekülgeometrie.
Die Geometrie von Wasser veranschaulicht dieses Konzept. Im Grundzustand, Sauerstoff hat die äußere Schale-Konfiguration:
1s2 2s2 2p2x 2p1y 2p1z
In Wasser die 1s Elektronen aus zwei Wasserstoffatomen Bindung mit dem 2py und 2pz Elektronen von Sauerstoff. Da p-Orbitale liegen in rechten Winkeln zueinander (siehe Fig.4A), kann ein Bindungswinkel von etwa 90° zu erwarten. Jedoch ist die Bindungswinkel experimentell auf etwa 104° betragen. Theoretisch wird durch die Wirkung der freien Elektronenpaare am hybridisierten Orbitale erklärt.
Kombiniert oder Hybridorbitale gebildet werden, wenn die Spannung der 2s-Elektronen führt zu deren Förderung aus dem Grundzustand in einen Zustand energetisch gleichwertig mit den 2p-Orbitale. Derartige Verbindungen sind sp3 aus der Kombination eines s und drei p-Orbitale (Siehe Fig.4B) bezeichnet. Hybrid sp3-Orbitale in Abstand von der Mitte eines regulären Tetraeder gegen die vier Ecken gerichtet. Wenn die Orbitale entsprechen der Bindungswinkel wird 109° 28' (siehe Fig.15), die mit der Geometrie eines Tetraeders. Im Fall von Wasser zwei der Orbitale sind durch nicht-Bindungselektronen (siehe Fig.4C) besetzt. Es ist größer Abstoßung dieser freien Elektronenpaare der die Erde nur einen Kern, im Vergleich zu der Abstoßung der Elektronen in Orbitale welche Umlaufbahn zwei Kernen. Dies neigt dazu, den Winkel zwischen Nichtbindungsorbitalen erhöhen, so dass er größer ist als 109°, die die Orbitale zusammen drückt, wodurch die Bindungswinkel bis 104°. Im Falle von Ammoniak, NH3, wo es nur einen freien Elektronenpaar, die Abstoßung nicht so groß ist und der Bindungswinkel beträgt 107°. Kohlenstoff bildet typische tetraedrische Formen und Komponenten die einfachste dass das Gas Methan, CH4 (siehe Fig.4C und Fig.8). Die Abstoßung der freien Elektronenpaare betrifft Ladungsverteilung und trägt zur Polarität einer kovalenten Bindung. (Siehe Fig.16)
Wie in nachfolgenden Abschnitten dieser Patentschrift gezeigt, ist eine bedeutende und neuer Aspekt dieser Erfindung ist die Manipulation, durch elektronische Mittel und Methoden, die Energiepegel der Wassermoleküle und die Umwandlung des Wassermoleküls in und aus, die geometrische Form des Tetraeders. Dies wird nur durch bestimmte subtilen dynamischen Wechselwirkungen zwischen den Komponenten I, II und III der vorliegenden Erfindung möglich gemacht.
Abschnitt 2:
Elektrodynamik (reines Wasser);
Die Elektrodynamik Komponenten I, II, und III, werden während des Verlaufs von reinem Wasser die Reaktionsgeschwindigkeit in der Zeit einzeln als auch in Wechselwirkung beschrieben werden. Die Reaktionen von Salzwasser wird in Abschnitt 3 beschrieben ist es zu, daß der Ausgang der Komponente I folgt automatisch der sieben Stufen (im folgenden Etappen AF) der Reaktionsgeschwindigkeit durch Variation ihrer Parameter Resonanzträgerfrequenz-Wellenform, Strommerken, Spannung und Impedanz. Alle sieben Zustände der Reaktion hierin beschriebenen sind für den praktischen Betrieb des Systems erforderlich, sind jedoch um die Dynamik und die neuen Aspekte der Erfindung erläutern enthalten. Die sieben Stufen sind nur für die Elektrolyse von reinem Wasser anwendbar.
Stufe A:
Trocken Laden des Komponente II von Komponente I;
Um das neue System betriebsbereit zu machen, werden die Komponente I Ausgangselektroden zu Komponente II verbunden, aber kein Wasser in der Zelle der Komponente III gegeben. Als Komponente I Ausgang an der Last der Komponente II beobachten wir die folgenden elektrischen Parameter eingehalten werden:
Palette von Strom (I) mit Ausgang (trocken) Last: 0 bis 25 mA (Milliampere) eff.
Spannungsbereich (E) Ausgabe mit (trocken) Last: 0 bis 250 Volt (Wechselstrom) eff.
Es gibt keine Verzerrung des amplitudenmodulierten (AM) oder der Sinuswelle Fahrtunternehmen, Mittelfrequenz, reicht, fc' zwischen 59.748 Hz bis 66 221 Hz, mit fc mittel = 62. 985 Hz.
Die Trägerfrequenz ändert sich mit der Leistung in diesem fc geht mit einer Erhöhung in Ampere (Strom). Die AM-Wellenform wird in Fig.5 gezeigt. Es ist hier zu beachten, dass die elektrische Funktionsgenerator, die Komponente I, hat eine automatische Amplitudenmodulation Stärkeregelung, die den Zyklus der Grad der Amplitudenmodulation von 0% bis 100%, und 100% bis 0% alle 3,0 Sekunden werden. Diese Taktrate von 3,0 Sekunden entspricht der Kernspin-Relaxationszeit tau / sec, das Wasser in der Komponente III. Die Bedeutung dieser Effekt wird ausführlicher in einem späteren Teil diskutiert werden.
Zusammenfassend, um die Hauptwirkungen während der Stufe A -dry Aufladung der Komponente II angemerkt werden, sind wie folgt:
a. Testet die Integrität der Komponente I Schaltung.
b. Testet die Integrität der koaxialen Elektroden, und des Glaskeramikmaterialien der Komponente II und Komponente III.
c. Elektrostatische Reinigung der Elektrode und Keramikoberflächen.
Stufe B:
Inbetriebnahme der Komponente I, Komponente II und Komponente III, die mit reinem Wasser. Es gibt keinen signifikanten Elektrolyse von Wasser während Stufe B. jedoch in der Stufe B die Sinuswellenausgabe der Komponente I ist mit einem geriffelten Rechteckwelle durch den sich ändernden RC-Konstante des Wassers, während es behandelt wird geformt;
Es gibt eine `Offene Circuit` reversible Schwelleneffekt, die in Komponente III durch Wasserpolarisationseffekte, die Halbwellengleichrichtung und das Auftreten von positiven unipolare Impulse führen auftritt; und es gibt Elektrodenpolarisationseffekte in Komponente II, die ein Vorspiel zu wahren Elektrolyse von Wasser sind, wie Sauerstoff und Wasserstoff Gasblasenbildung zeigt.
Aussehen der Wellenförmig Platz Waves:
Phase 1: Am Ende der Phase A Trockenladung, ist der Ausgang der Komponente I um typische Werte abgesenkt. E = 24 V Wechselstrom. fc.congruent.66,234 Hz.
Phase 2: Danach wird Wasser auf die Komponente III Wasserzelle zugeben, bis die Spitze der Mittelelektrode, 1' in Fig.3 aufgenommen ist, abgedeckt wird, und wenn dieses Wasser nur macht Kontakt mit der Innenfläche der oberen Außenelektrode auf 2'. Da diese Kopplung der beiden Elektroden durch Wasser geschieht, wird die folgende Reihe von Ereignissen auftreten:
Phase 3: Die fc sinkt von 66.234 Hz, auf einen Bereich von 1272 Hz bis 1848 Hz. Der Strom und die Spannung sowohl Tropfen, und beginnen, in Mitreißen mit dem Wasser Kernspinrelaxation Konstante tau = 3,0 sec pulsieren. Das Vorhandensein des Kernspinrelaxation Schwingung durch eine charakteristische Hystereseschleife auf die XY-Achsen eines Oszilloskops bewährt.
I = 0 bis 0,2 mA bei steigenden tgr. Zyklus
E = 4,3 bis 4,8 V Wechselstrom wogenden bei tgr. Zyklus
Die Sinus-Träger verwandelt sich in eine wellige Rechteckimpuls, der die RC-Zeitkonstante Wasser spiegelt, und es wird beobachtet, dass die Rechteck enthält Harmonische höherer Ordnung. Siehe Fig.6.
Mit dem Erscheinen des geriffelten Rechteckwelle, kann die Schwelle der Hydrolyse nachgewiesen werden (gerade noch) als Dampfniederschlag auf einem Deckglas Schlupf über der Komponente III Zelle gegeben und unter einem leistungsschwachen Mikroskop betrachtet.
Die "Leerlauf" Reversible Schwelle-Effekt:
Phase 4 Ein sekundärer Effekt der Änderung in der RC-Konstante von Wasser auf der Wellenform zeigt sich als eine volle Halbwellengleichrichtung der Trägerwelle, das ein hohes Niveau der Polarisation des Wassermoleküls in tetraedrischer Form an der Außenelektrode.
Mit dem bereits festgestellt Aussehen des gewellten Rechteck, und die Zeichen der schwachen Dampfniederschlag, der die frühesten Stadium der Elektrolyse zeigen, ist es möglich, auf das Vorhandensein eines reversiblen Hydrolyse Schwelle zu testen. Dieser Test wird durch die Schaffung eines offenen Stromkreises zwischen den Komponenten I und II, das heißt, kein Strom fließt geführt. Dies wird durch Absenken des Wasserspiegels zwischen den beiden Elektroden im Bereich --- 1' und 2' in Fig.3; gezeigt, durchgeführt; oder durch Unterbrechen des Kreises zwischen Komponenten I und II, während die Komponente I-Signal-Generator ist und oszilliert.
Unmittelbar mit der Schaffung eines `Open circuit` Zustand, werden die folgenden Effekte:
(a) Die Trägerfrequenz, fc, verlagert sich von Phase 4 Ventil 1272 Hz bis 1848 Hz bis 6128 Hz.
(b) Der Strom und die Spannung auf Null fallen auf den Anzeigen, welche Datensatz I und E, aber das Oszilloskop weiterhin die Anwesenheit der Spitze-zu-Spitze (pp) Spannung dargestellt wird, und die Wellenform zeigt eine bemerkenswerte Wirkung. Die wellige Rechteck verschwunden und an ihrer Stelle erscheinen unipolare (positive) Impulse wie in Fig.6A folgt.
Der unipolare Impulsfrequenz stabilisiert zu ca.
5000 Hz. Die unipolare Impulse werden einer 0-1,3 Volt
Impulsamplitudenmodulation mit tgr. bei 3,0 Sekunden. Somit besteht ein reines
offene Schaltung reversible Schwellenwert für die Wasserelektrolyse, in dem die
Wassermoleküle Kondensator geladen und entladen bei ihrer charakteristischen
niederfrequenten RC-Zeitkonstante von 0,0002 Sekunden. Es ist zu beachten, daß
reines Wasser eine sehr hohe Dielektrizitätskonstante, die eine solche Wirkung
ermöglicht werden.
Das Pulsieren Amplitudenmodulation der Spannung wird durch den Hydrogen Kernspinrelaxation Konstante von 3,0 Sekunden bestimmt. Es ist zu beachten, daß die positive Impulsspitzen von einem negativen Potential nach verfolgt werden. Diese Pulswellenformen sind identisch mit den klassischen Nervenaktionspotential Spikes im Nervensystem aller Lebewesen, die ein Nervensystem gefunden. Die Tatsache, dass diese unipolare Impulse beobachtet entstehenden in Wasser unter den Bedingungen der Hydrolyse reversible Schwellenwert hat eine tiefe Bedeutung. Diese Erkenntnisse beleuchten und bestätigen Warren McCulloch Theorie der Wasser "Kristall" Dynamik als die Grundlage neuronaler Dynamik; und das umgekehrte Theorie Linus Pauling, der dieses Wasser Clathratbildung hält, ist der Mechanismus des neuralen Anästhesie.
Phase 5: Die mit Wendeschwelle Elektrolyse damit verbundenen Auswirkungen werden nur am Rande erwähnt, da sie Ereignisse, die auf den Elektrodenoberflächen der Komponente II, die thermodynamische Gerät auftreten, werden zu reflektieren.
Ein Haupteffekt, der in der Stufe B, Phase 3, in der Komponente II (das thermo device) auftritt, ist, dass die zwei Elektroden zu unterziehen Stufen der Polarisation. Es wurde in umfangreichen Versuchen mit verschiedenen Arten von Fluiden in der Zelle der Komponente II beobachtet wurde, das heißt, destilliertes Wasser, Meerwasser, Leitungswasser, Ringers-Lösung, verdünnter Suspensionen von tierischen und menschlichen Blutzellen, etc., dass die Innenfläche der Außenringelektrode an 3' in Fig.3 (die Elektrode, die in Kontakt mit der Flüssigkeit ist) negativ aufgeladen. Bezugnehmend auf Fig.7, entspricht der linken säulenBereich als Elektrode mit einem Minus in einem Kreis markiert diese.
Elektrodenpolarisationseffekte an den Schnittstellen zwischen Komponenten II und III:
Gleichzeitig mit dem Fahrer Pulsieren der Komponente I am tgr. konstanten Zyklus, die Polarisationseffekte in Komponente II Elektrode führt, gibt es eine Aktion auf Komponente III, die erregt und nimmt das Wassermolekül auf ein höheres Energieniveau, das die Bindungswinkel von 104° verschiebt, um die Tetraeder-Form mit Winkel 109°28' als in Fig.8 und Fig.15 gezeigt.
Diese elektronische Pumpwirkung ist am wichtigsten, und stellt einen wesentlichen Teil des neuartigen Verfahrens dieser Erfindung aus verschiedenen Gründen. Zuerst wird die Verschiebung nach tetraedrische Form von Wasser erhöht die strukturelle Stabilität des Wassermoleküls, wodurch es anfälliger für Bruch an der richtigen Resonanzfrequenz oder Frequenzen. Zweitens, die Erhöhung der Polarisation des Wassermoleküls macht die freien Elektronenpaare, S- mit dem Sauerstoffmolekül elektro verbunden; und die schwach positive Wasserstoffatome, S + positiver. Siehe Fig.9 und Fig.22.
Da die Außenelektrode wird immer elektrisch negativ ist, wird die Mittelelektrode mehrere elektrisch positive wie gezeigt werden wird. Da die Polarität der Wassermolekül Tetra zunimmt, tritt eine abstoßende Kraft zwischen den beiden S + Spitzen des Tetraeders Wasser und die negativ geladenen Elektrodenoberfläche im Bereich des Helmholtz-Schicht, wie in Fig.7 gezeigt. Dieser Effekt "orientiert" das Wassermolekül in das Feld, und das bekannte "Orientierungsfaktor" der Elektrochemie, die die Geschwindigkeit der Sauerstoff Dissoziation vom Wassermolekül katalysieren dient, und bewirkt dadurch die Reaktionsgeschwindigkeit, mit der niedrigsten Energie gehen Ebenen. Siehe Fig.10 für ein Beispiel, wie der Orientierungsfaktor arbeitet. Nahe dem Ende der Stufe B werden die Bedingungen für den Beginn der nächsten Phase, der Phase der hohen Effizienz der Elektrolyse von Wasser hergestellt.
Stufe C:
Erzeugung der komplexen Wellenform Frequenzen von Komponente I, die komplexe Wellenform Resonanzfrequenzen der erregten und stark polarisierten Wassermolekül in tetraedrischer Form mit den Winkeln übereinstimmen, 109°28' sind in der Stufe C in der Arbeitsweise der Erfindung aktive Blase Elektrolyse von Wasser ist nach Stufe B, Phase 3, indem Sie (automatisch) den Ausgang der Komponente I eingeleitet
I = 1 mA., E = 22 V Wechselstrom Effektivwert, so dass die wellige Rechteckimpulse mit dem Aussehen eines geriffelten Sägezahnwelle verschwinden. Die Grundfrequenz des Trägers wird nun, fc = 3980 Hz.
Die Wellenform nun verschiebt automatisch in eine Form gefunden, die Hauptcharakteristik für einen optimalen Wirkungsgrad bei der Elektrolyse von Wasser erforderlich, und in Fig.11 dargestellt ist. In der Wellenform der Fig.11, die Grundträgerfrequenz, fc = 3980 Hz, und eine harmonische Modulation des Trägers ist wie folgt:
Erster Ordnung harmonischer Modulation (OHM) = 7960 Hz.
Zweiter Ordnung harmonischer Modulation (II OHM) = 15.920 Hz.
Dritter Orden harmonischer Modulation (III OHM) = 31.840 Hz.
Bestellen Sie vierte harmonische Modulation (IV OHM) = 63.690 Hz..
Wie man glaubt, in diesem IV OHM Wirkung geschieht ist, dass jeder der vier Spitzen des Tetraeders Wassermolekül resonant zu einer der vier beobachtet Harmonischen. Es wird angenommen, dass die Kombination von negativen Abstoßungskräfte auf die Außenelektrode mit der Resonanzfrequenzen gerade beschriebenen zusammenarbeiten, um das Wassermolekül in seine Komponenten Wasserstoff- und Sauerstoffatomen (wie Gasen) zu zerbrechen. Dieser Abzug wird auf den folgenden Beobachtungen des Prozesses durch ein Low-Power-Mikroskop basiert. Die Wasserstoffblasen zu sehen waren, um an der Elektrodenrand, 4' stammen, von Fig.3. Die Blasen bewegt dann in einer sehr geordneten `Perle chain` Bildung zentripetal (wie die Speichen eines Rades) in Richtung der Mittelelektrode 1' der Fig.3, (Fig.12 zeigt eine Draufsicht auf diesen Effekt).
Danach wird beim Absenken des Ausgangs des Komponente I, die Schwelle für die Elektrolyse von Wasser, wie durch Dampfabscheidung von Wassertropfen auf einer Glasabdeckung über die Zelle von Komponente III hervorgeht, ist:
I = 1 mA, E = 10 V so, Power = 10 mW
wobei alle anderen Bedingungen, und Wellenformen, wie in Stufe C, oben, beschrieben. Gelegentlich kann diese Schwelle gesenkt werden:
I = 1 mA, E = 2,6 V so, Power = 2,6 mW
Diese Stufe C Dampf Hydrolyse Schwelleneffekt nicht direkt als die sich in der Flüssigkeit, da keine Blasen --- nur unsichtbare Gasmoleküle, die sichtbar werden, wenn sie auf eine Glasplatte und verbinden sich zu Wassermolekülen und bilden Tropfen, die als Dampf erscheinen gebildet beobachten.
Stufe D:
Erzeugung von Wasserstoff und Sauerstoffgas bei einer effizienten Rate der Wasserelektrolyse wird in Stufe D verlangsamt, wenn eine Potentialbarriere gebildet wird, welche Blöcke Elektrolyse unabhängig von der Leistungsmenge, die Komponenten II und III angewendet.
Ein typisches Experiment werden die Probleme der Barrierenpotential Bildung illustrieren. Die Komponenten I, II und III sind so eingestellt, mit den folgenden Parametern betrieben:
I = 1 mA, E = 11.2V so, Power = 11,2 mW (zu Beginn und stieg auf 100 mW höher)
Dieser Eingang zu Komponente III Erträge, durch Elektrolyse von Wasser, etwa 0.1 cm3 von Wasserstoffgas in der Minute bei einer Atmosphäre und 289OK. Es wird beobachtet, dass in Abhängigkeit von der Zeit, die fc schlich sich von 2978 Hz bis 6474 Hz auf 27 Minuten. Der Strom und die Spannung stieg mit der Zeit. Bei der 27. Minute eine Barrierewirkung blockiert die Elektrolyse von Wasser, und man kann am besten schätzen die Veranstaltungszyklus unter Bezugnahme auf Fig.13.
Stufe E:
Die Anatomie der
Barrierewirkung:
Bereich A: Zeigt aktive und effiziente Hydrolyse
Bereich B: Die Barriereregion Wirkung mit Abgriffen der Finger ausgelöst werden, oder sie kann spontan als eine Funktion der Zeit auftreten.
Phase a: Der aktuelle stieg von 1 mA bis 30 mA. Die Spannung fiel von 22 Volt bis 2,5 V.
Phase b: Die aktuelle sank von 30 mA bis 10 mA: Wenn die Komponente II wird mechanisch in der Phase eine über angezapft --- kann er wie folgt umgekehrt werden. Die Spannung von 5 Volt bis erschossen auf über 250 Volt (off-Skala).
Während 'Phase a' und 'Phase b' hat alle Hydrolyse aufgehört. Es wurde unter dem Mikroskop, das die innere Oberfläche der äußeren Elektrode wurde dicht mit Wasserstoffgasblasen, die beachtet. Es wurde argumentiert, dass die Wasserstoffgasblasen hatte im electrostricted Schicht gefangen zu werden, weil die Wassermolekül-Tetraeder hatte umgedreht, so dass die S + Wasserstoffspitzen hatte die Helmholtz-Schicht eingegeben und wurden dem elektro Ladung der Elektrode absorbiert. Dies ließ die S-freies Elektronenpaar mit Blick auf die Spitzen electrostricted Schicht. Dieser Prozess gebunden, die sich neu bildenden H+ -Ionen, die die Reaktion blockiert H+ + H+ + 2e ® H2 (gas)
Stufe F:
Region C: Es wurde festgestellt, dass die Barrierewirkung konnte von einigen relativ einfachen Verfahren entsperrt werden:
(a) Die Umkehrung der Ausgangselektroden aus Komponente I zu Komponente II und / oder:
(b) Mechanisch Antippen der Komponente III Zelle mit einer Frequenz T / 2 = 1,5 Sekunden pro Fass.
Diese Effekte sind in Fig. 12 und veranlassen den Rückgang der Barrierenpotential von:
I = 10 mA bis 1 mA, E = 250 V bis 4 V, so sank Leistung von 2,5 W bis 4 mW
Nach Entsperrung der Barrierewirkung, die Elektrolyse von Wasser mit neuer Blasenbildung von Wasserstoffgas wieder aufgenommen.
Die Barriere potentielles Problem ist für die Praxis durch Absenken der hohen Dielektrizitätskonstante von reinem Wasser, durch Zugabe von Salzen (NaCl, KOH, etc.), um das reine Wasser, wodurch seine Leitfähigkeitseigenschaften Erhöhung gelöst. Für eine optimale Effizienz der Salzkonzentration muss nicht in Abschnitt 3 überschreiten, von Meerwasser (0,9% Salzgehalt), "Thermodynamik der Erfindung", zu verstehen, dass alle beschriebenen Wasser-Lösungen sind nicht "reine" Wasser, wie in Abschnitt B ist es, sondern beziehen sich nur auf Salzwasser.
Abschnitt 3:
Die Thermodynamik der Erfindung
(Salzwasser);
Einleitung: (Wasser, bezieht sich im Folgenden Salzwasser);
Die thermodynamischen Überlegungen in den normalen Betrieb der Komponenten I, II und III bei der Herstellung von Wasserstoff als Brennstoff und Sauerstoff als Oxidationsmittel bei der Elektrolyse von Wasser, und die Verbrennung des Wasserstoffbrennstoff, um Arbeit in verschiedenen Wärmemotoren zu tun ist in diesem Abschnitt diskutiert.
In chemischen Reaktionen die beteiligten Atome bilden neue Anleihen mit Verbindungen mit verschiedenen elektronischen Konfigurationen. Chemische Reaktionen, die Energie freisetzen sollen exergonisch zu sein und führen zu Produkten, die chemische Bindungen haben einen geringeren Energiegehalt als die Reaktanten. Die am häufigsten freiwerdende Energie wird als Wärme. Energie, wie die Materie, weder nach dem Gesetz der Erhaltung der Energie erzeugt noch vernichtet werden. Die bei einer chemischen Reaktion freigesetzte Energie, plus die niedrigeren Energiezustand der Produkte wird, gleich der ursprünglichen Energiegehalt der Reaktanden. Das Verbrennen von Wasserstoff erfolgt und nicht mit Gewalt zu Wasser wie folgt:
2H2 + O2 ® 2H2O - DH 68,315 kcal / mol (das ist die Enthalpie oder Verbrennungswärme bei konstantem Druck), wo 18 g = 1 mol.
Die chemischen Bindungen der Wassermoleküle haben einen niedrigeren Energiegehalt als die Gase Wasserstoff und Sauerstoff, die an den Reaktionspartner dienen. Niedriger Energiemoleküle durch ihre Stabilität aus. Hohe Energie Moleküle sind von Natur aus instabil. Diese Beziehungen sind in den beiden Kurven von Fig.14 zusammengefaßt. Es ist zu beachten, dass Fig.14B zeigt die endergonic Reaktions Aspekt der Erfindung werden, wenn Wasser durch Elektrolyse in Wasserstoff und Sauerstoff zerlegt.
Fig.14A zeigt die Reaktion, wenn die Gase Wasserstoff und Sauerstoff verbinden, Energie zu befreien und wieder ins Wasser zu bilden. Beachten Sie, dass es ein Unterschied in die potentielle Energie der beiden Reaktionen. Fig.14C zeigt, dass es zwei Komponenten um diese potentielle Energie. Die net Energie freigesetzt oder die Energie, die Nettoarbeit ergibt ist im Diagramm als "Net Energie frei" gekennzeichnet, und heißt eigentlich die freie Energie-Änderung gekennzeichnet durch die Gibbs-Funktion, -.D.G.
Die Energie, die für eine Reaktion zuge muss (Brennen) spontan zu erreichen, wird als "Aktivierungsenergie". Die Summe der beiden ist die Gesamtenergie freigesetzt. Eine erste thermodynamischen Feinheiten des thermodynamischen Vorrichtung nach der Erfindung ist in Angus McDougalls Brennstoffzellen, Energie Alternative Series, The MacMillan Press Ltd., London, 1976, in dem auf Seite 15 heißt es, festgestellt:
"The Gibbs-Funktion wird in Bezug auf
die Enthalpie H definiert ist, und die Entropie S des Systems:
G =
H-T S (wobei.tau. ist die thermodynamische Temperatur). Ein besonders wichtiges
Ergebnis ist, dass für eine elektrochemische Zelle reversibel arbeitet bei
konstanter Temperatur und Druck ist die elektrische Arbeit erledigt die
Netzarbeit und damit,
.
D.G = -we
Damit dies ein reversibler Prozess ist, ist
es notwendig, daß die Zelle auf der Open-circuit` sein, das heißt, es fließt
kein Strom, und die Potentialdifferenz zwischen den Elektroden die EMF, E.
Somit,
.
D.G = -zFE
(wobei F die Faraday-Konstante --- das Produkt der Avogadro-Konstantet + NA = 6,022045 x 1023 mole-1, und die Ladung des Elektrons, e = 1,602 189 x 10-19 C ---sowohl in SI-Einheiten; und z die Anzahl von Elektronen transportiert.), wenn die Zellenreaktion verläuft von links nach rechts."
Es ist zu beachten, dass die Aktivierungsenergie ist direkt mit dem steuernden Reaktionsgeschwindigkeit Prozess, liegt und somit an die Gibbs-Energie Veränderungen beziehen. Penner, SS und L. Icerman, Energie, Vol. II, Nicht-Kernenergie-Technologien: Die anderen thermodynamischen Feinheiten durch SS Penner in seiner Arbeit beschrieben. Addison-Wesley Publishing Company, Inc. Revised Edition, 1977. Lesen, Messe, wo auf Seite 140 ist es, dass angegebenen:
Es sollte möglich Die physikalische
Grundlage für diese letzte Aussage sein, die Effizienz in der praktischen
Elektrolyse bis etwa 100% erreicht zu verbessern, weil, unter optimalen
Betriebsbedingungen ist zu 120% des elektrischen Energieeintrag der theoretisch
erzielbaren Energieumwandlung durch Elektrolyse. Wird nun betrachtet:
"Eine sinnvolle Definition für die
Energieeffizienz bei der Elektrolyse ist die folgende: die Energieeffizienz ist
das Verhältnis der Energie der Elektrolyseprodukte freigesetzt gebildet (wenn
sie nachfolgend verwendet werden), auf das zur Elektrolyse zu bewirken Energie
Das nach dem Verfahren frei werdende Energie
H2
(gas) + (1/2)O2 (gas) ®
H2O (flüssig)
unter Standardbedingungen
(Standardbedingungen in diesem Beispiel sind: (1) Atmosphärendruck = 760 mm Hg
und (2) Temperatur = 298.16OK. = 25OC. = 77OF.)
ist 68,315 Kcal und numerisch gleich der enthalph Änderung (.D.H)
für den angegebenen Prozess. Auf der anderen Seite, die minimale Energie (oder
nützliche Arbeit Eingang) bei konstanter Temperatur und Druck für die
Elektrolyse erforderlich ist gleich der Gibbs-Energie Änderung (.D.G).
Es ist eine grundlegende Beziehung ableitbar aus der ersten und zweiten
Hauptsatz der Thermodynamik für isothermen Änderungen, die zeigt, dass: .D.G
=. D.H - T. D.S wobei.D.S stellt
die Entropieänderung für die chemische Reaktion. Die Gibbs-Energie Änderung (.D.G)
ist ebenfalls mit der Spannung (E), die
zur Elektrolyse von Faraday-Gleichung, nämlich Umsetzung verwandt. E = (.D.G/23.06n)
volts wobei. D.G ist in Kcal / mol und n die
Zahl der Elektronen (oder Äquivalent) pro Mol Wasser elektrolysiert und hat den
Zahlenwert 2.
Bei Atmosphärendruck und 300OK.,.D.H = 68.315 68,315 kcal / mol H2O (i) und.D.G =56,62 kcal / Mol H2O (i) für die Elektrolyse von flüssigem Wasser. Daher ist die Energieeffizienz der Elektrolyse bei 300OK. beträgt etwa 120%.
(Wenn) H2 (gas) und O2
(gas) durch die Elektrolyse erzeugt wird, die Elektrolysezelle muß Wärme aus
der Umgebung zu absorbieren, um bei gleichbleibender Temperatur verbleiben. Es
ist diese Fähigkeit, gasförmigen Elektrolyseprodukte mit Wärmeabsorption aus
der Umgebung, die während der Elektrolyse größer als eins ist letztlich für die
Energieumwandlungswirkungsgrade verantwortlich zu erzeugen.”
Mit den Kriterien dieser beiden Behörden ist es möglich, eine grobe Berechnung des Wirkungsgrades der vorliegenden Erfindung zu machen.
Abschnitt 4:
Thermodynamischen Wirkungsgrad der Erfindung;
Der Wirkungsgrad wird auf dem Gelände des Wissenschaftsrechnungslegungsgrundsätze, die auf genaue Messungen der Gesamtenergieeintrag zu einem System (EC) und genaue Messungen der Gesamtenergie (oder Arbeit) aus dem System (Kredit) erhalten basieren abgeleitet. Grundsätzlich wird dies durch die Erstellung einer Bilanz der Energie Soll und Haben, und sie auszudrücken als Effizienzration gefolgt, e.
![]()
Der Energieausgang der Komponente I ist ein Wechselstrom hindurch in eine stark nichtlineare Last, dh die Wasserlösung. Dieser Wechselstromgenerator (Komponente I) ist so ausgelegt, daß bei Spitzenbelastung ist in Resonanz (Komponenten I, II, III), und die Vektordiagramme zeigen, dass die kapazitive Reaktanz, und der induktive Blindwiderstand fast genau 180° phasen, so daß die netto-Leistungsabgabe ist reaktiv und das dissipative Leistung sehr klein ist. Dieses Design garantiert minimalen Verlustleistung über den gesamten Ausgabesystem. Bei den Versuchen, die jetzt die gesamte Betonung beschrieben werden am Erreichen der maximalen Gasertrag (Kredit) im Austausch für die Mindestbrachte Energie (EC) platziert.
Die genaueste Weg, um die zugeführte Energie zu Komponenten II und III zu messen ist, um die Leistung, P, in Watt, W. messen Dies wurde durch Präzisionsmessungen der Volt über Komponente II als root gemacht Wert (rms) Volt; im System als rms Ampere und der Strom fließt. Gerade wurden kalibrierten Instrumente verwendet werden, um diese beiden Messungen. Ein typischer Satz von Experimenten (mit Wasser in Form einer 0,9% igen Kochsalzlösung = 0,1540 molare Konzentration), um einen hohen Wirkungsgrad zu erhalten, Hydrolyse ergab die folgenden Ergebnisse:
ms Strom = 25 mA bis 38 mA (0,025 A bis 0,038 A)
rms V = 4 Volt bis 2,6 Volt
Das resultierende Verhältnis zwischen Strom und Spannung ist abhängig von vielen Faktoren, wie der Spaltabstand zwischen den zentralen und Ringelektroden, dielektrische Eigenschaften des Wassers, Leitfähigkeitseigenschaften des Wassers, Gleichgewichtszustände, isothermen Bedingungen, Materialien verwendet werden, und sogar das Vorhandensein von Clathraten. Die oben Strom- und Spannungswerte spiegeln den Nettoeffekt der verschiedenen Kombinationen von solchen Parametern. Das Produkt aus Effektivwert des Stroms und rms V ist ein Maß für die Leistung P in Watt:
P = I x E = 25 mA x 4,0 volts = 100 mW (0,1 W)
P = I x E = 38 mA x 2,6 volts = 98.8 mW (0,0988 W)
Bei diesen Leistungspegeln (mit Last), die Resonanzfrequenz des Systems ist 600 Hz (plus oder minus 5 Hz) für ein Präzisionsfrequenzzähler gemessen. Die Wellenform wurde für Oberwellengehalt auf einem Oszilloskop überwacht und der kernmagnetischen Relaxation Zyklus wurde auf einem XY-Oszilloskop Plotten, um die richtige Hystereseschleife Figur zu halten überwacht. Alle Experimente wurden durchgeführt, so dass die Leistung in Watt, durch die Komponenten I, II aufgebracht und III lagen zwischen 98,8 mW bis 100 mW. Da durch das Internationale Einheitensystem --- 1971 (SI), ist Ein-Watt-Sekunden (Ws) genau gleich einem Joule (J), die Messungen der Effizienz verwendet diese beiden Maßstäben (1 Ws = 1 J) für der Sollseite der Messung.
Die Energieleistung des Systems ist, wurde natürlich die beiden Gase, Wasserstoff (H2) und Sauerstoff (1/2O2), und das Haben-Seite in zwei Labors auf zwei Arten von kalibrierten Geräten, nämlich einer Gaschromatographie-Maschine gemessen, und ein Massenspektrometer Machine.
Das Volumen der Gase, H2 und (1/2)O2, gemessen unter Standardbedingungen von Temperatur und Druck in der Zeiteinheit, hergestellt, und zwar in ccs pro Minute (cm³ / min), wie auch die eventuell kontaminierende Gase, wie wie Luft Sauerstoff, Stickstoff und Argon; Kohlenmonoxid, Kohlendioxid, Wasserdampf, usw.
Die elektrische und Gas wurden Messungen auf den Nenner des Joule Energie reduziert, sodass die Effizienz Bilanzierungs könnten alle in gemeinsamen Einheiten gehandhabt werden. Die gemittelten Ergebnisse vieler Experimente folgen. Der Standardfehler zwischen verschiedenen Proben, Maschinen und Orten ist plus oder minus 10%, und nur der Mittelwert für alle folgenden Berechnungen verwendet.
Abschnitt 5:
Endergonische Zersetzung von flüssigem Wasser;
Thermodynamische Wirkungsgrad des endergonische Zersetzung von Kochsalzlösung flüssiges Wasser in Gasen unter Standardatmosphäre (754 bis 750 mm Hg), und Standard-isothermen Bedingungen @ 25OC. = 77OF. = 298.16OK., entsprechend der folgenden Reaktion:
H2O(1) ® H2 (g) + (1/2)O2 (g) +.D.G 56,620 KCal/mole
Wie bereits beschrieben,.D.G ist die Gibbs Funktion (Fig.14B). Eine Umwandlung von Kcal den gemeinsamen Einheiten Joule, die durch die Formel, eine Kalorie = 4.1868 Joules wurde.
.D.G = 56,620 Kcal x 4,1868 J = 236.954 J/mol of H2O (1) wobei 1 Mol beträgt 18 Gramm.
.D.G = Die freie Energie erforderlich, um eine äquivalente Menge an Energie aus H2O in Form der Gase, H2 und (1/2)O2 zu ergeben.
Um die Berechnungen zu vereinfachen, die erforderliche Energie zu 1,0 cm³ H2O als Gase, H2 und (1/2)O2 wurde bestimmt zu erzeugen. Es gibt (unter Standardbedingungen) 22.400 cc = V, von Gas in einem Mol H2O. deshalb:
![]()
Die erforderliche elektrische Energie 1,0 cc der H2O Gase (wobei H2 = 0,666 Teile und (1/2)O2 = 0,333 Teilen, auf das Volumen) von flüssigem Wasser wird dann bestimmt, zu befreien. Da P = 1 Ws = 1 Joule, und V = 1,0 ccm Gas = 10,5783 Joules, dann:
PV = 1 x 10,5783 J = 10,5783 Ws
Da die Versuche wurden bei 100 mW (0,1 W) durchgeführt, um die Wasserprobe in der Komponente II, III aufgetragen, für 30 Minuten, die ideale (100% effizient) Gasproduktion an diesem Gesamt angewendet Leistungspegel berechnet. 0,1 Ws x 60 s x 30 min = 180,00 Joule (30 min)
Der gesamte Gasproduktion bei Ideal Wirkungsgrad von 100% ist, 180,00 J / 10,5783 J / cc = 17,01 cc H2O (g)
Die Menge an Wasserstoff in dem 17,01 cc H 2 O (g) vorhanden war, wurde dann berechnet.
17,01 cc H2O (gas) x 0,666 H2
(g) = 11,329 cc H2 (g)
17,01 cc H2O (g) x 0,333 (1/2)O2
(g) = 5,681 cc (1/2)O2 (g)
Vor diesem Ideal Standard der Effizienz erwartet Gasproduktion wurde die tatsächliche Menge des erzeugten Gases unter gemessen: (1) Standardbedingungen wie oben (2) 0,1 Ws Leistung über 30 Minuten angewendet definiert. In den Experimenten, die mittlere Menge an H2 und (1/2) O2 erzeugt wird, wie auf präzisionskalibriert GC gemessen und MS-Maschinen in zwei verschiedenen Laboratorien, wo die SE ist +/- 10% war,
______________________________________
Gemessen Mittel = 10,80 cc H2 (g)
Gemessener Mittelwert = 5,40 cc (1/2) O2 (g)
Gesamt Mittelwert = 16,20 cc H2O (g)
______________________________________
Das Verhältnis, e, zwischen dem idealen Ertrag und Messausbeute:
![]()
Abschnitt 6:
Energieabgabe;
Die Gesamtenergiefreisetzung (als Wärme oder Strom) von einem Exergon der Gase, H2 und O2, ist gegeben durch:
![]()
Es ist möglich (Penner, Op. Cit., S. 128), um eine Gesamtwärmefreisetzung oder vollständigen Umwandlung um Elektrizität in einer Brennstoffzelle zu erhalten, in der obigen Reaktion, wenn die Reaktionspartner zunächst in der Nähe von Raumtemperatur (298.16OK.), und das Reaktionsprodukt (H2O) wird schließlich auf Raumtemperatur zurückgebracht. Mit dieser maßgebliche Meinung im Verstand, ist es wünschenswert, die Menge an Energie freigesetzt (idealen) vom exergonisch Experiment zu bestimmen. Die Gesamtenergie von 1,0 ml H2O (1), wie oben beschrieben ist:
![]()
Für H2 = 12,7687 x 0,666 = 8,509 J / 0,66 cc H2 für O2 = 12,7687 x 0,333 = 4,259 J/0,33 cc (1/2)O2 Der von den in den Experimenten in einem exergonisch Reaktion entstehenden Gase erzeugten Energie war:
16,20 cc H2O (g) x 12,7687 J/cc H2O
= 206.8544 J.
Die Gesamtenergie Transaktion geschrieben werden als:
![]()
In der Praxis Buchführung hinsichtlich der Saldo aus Soll und Haben, n = (-.D.H) - (+.D.G), so:
n = 206,8544 J – 180,0 = + 26,8544 J (Überschuss).
Da bei der Erfindung wird die Gas erzeugt, wann und wo erforderlich, gibt es keinen zusätzlichen Kostenrechnung zur Verflüssigung, Lagerung oder Transport des Wasserstoffkraftstoff und der Sauerstoff als Oxidationsmittel. Daher ist die praktische Effizienz ist:
![]()
In der Praxis kann die Energieausbeute (exergonisch) der Komponente II-System zwischen der elektrischen Energie, die zur Stromversorgung der Komponente I-System analysiert werden, da eine isotherme geschlossenen Regelkreis; während der Überschuss von rund 15% können mit einem Motor (Wärme, elektrische Batterie, etc.), die eine Arbeitsbelastung hat rangiert werden. Obwohl diese Energiekostenrechnung stellt ein ideales Modell, wird angenommen, dass es genug Rendite (ca. 15%) auf dem Kapital Energie-Investitionen, um einen Netto-Energiegewinn, die verwendet werden, um nützliche Arbeit zu tun zu erhalten.
FAZIT:
Aus der vorhergehenden Offenbarung ist zu erkennen, dass das Erreichen einer effizienten Spaltung von Wasser durch die Anwendung von komplexen elektrischen Wellenwassermoleküle, dh Moleküle, die Tetraederbindungswinkel von 109° 28' mit Energie versorgt, in der besonderen Vorrichtung beschrieben und dargestellt, liefert reichlich und wirtschaftliche Produktion von Wasserstoffgas und Sauerstoffgas aus leicht verfügbaren Quellen von Wasser. Es soll verstanden werden, dass die spezifischen Formen der Erfindung hier offenbart und beschrieben werden, soll repräsentativ haft und nur erläuternden Beispiel zu sein, da verschiedene Änderungen vorgenommen werden können, ohne von den klaren und spezifischen Lehren der Offenbarung. Dementsprechend sollte Bezug auf die folgenden beigefügten Ansprüche bei der Bestimmung des vollen Umfangs der Verfahren und der Vorrichtung der vorliegenden Erfindung gemacht werden.
US Patent 4.105.528 8. August 1978 Erfinder: Shigeta Hasebe
APPARATE
FÜR DIE ZERSETZUNG DER WÄSSRIGE FLÜSSIGKEIT
Bitte beachten
Sie, dass dies ein Wieder formuliert Auszug aus diesem Patent. Dieses Patent
beschreibt eine Elektrolyse-System, das behauptet wird, ist das Zehnfache der
Effizienz, die Faraday als die maximal mögliche sein demonstriert.
ZUSAMMENFASSUNG
Vorrichtung zur Zersetzung von flüssigen, in der sich ein Spiral negativen und positiven Elektroden sind nahe beieinander, aber nicht berührend angeordnet sind. Diese beiden Elektroden werden mit Strom über externe Anschlüsse versorgt und der Elektrolyt dazu gebracht wird, zwischen den negativen und positiven Elektroden für die Elektrolyse unter der Funktion der Potential Magnetfeld durch den Spulenstrom, der durch die Elektroden mit aktiven erzeugt gebildet fließt zwischen zwei Elektroden Bewegung eines elektrolytischen Ionen, so daß die Elektrolyse von Wasser erfolgt glatt unter den Spinnfunktionen des Atoms und Elektronenstrahlen.
HINTERGRUND
UND ZUSAMMENFASSUNG DER ERFINDUNG
Diese Erfindung bezieht sich auf eine Vorrichtung zur Zersetzung flüssiger wo eine fließende Elektrolyt einer Elektrolyse zur Herstellung von Gasen unterzogen.
Wie gut bekannt ist, wird Wasser aus Wasserstoffatomen und Sauerstoffatomen zusammengesetzt ist. Wenn Wasser ausreichend magnetisiert wird jedes konstitutive Atom auch schwach magnetisiert, um die Elementarteilchen in einem regelmäßigen Richtung zu drehen. Diese Drehung der Elementarteilchen im allgemeinen "spin" bezeichnet. Das heißt, dass die Drehfunktion durch einen Elektronenstrahl, Atomkern Atom und sogar durch das Molekül verursacht. Zum Anlegen einer Spannung an sie, um die Elementarteilchen, um mit dem elektrischen Feld zu reagieren, den Kopplungszustand des Wasserstoffs mit dem führen mit dem Ziel - Wenn eine negative Elektrode in den Elektrolyten eingetaucht - Natriumhydroxid ("Lauge") Lösung Sauerstoff variiert wird und die Elektrolyse durch das Spin erleichtert.
In der
vorliegenden Erfindung spiral negativen und positiven Elektroden sind nahe
beieinander, aber nicht berührend angeordnet sind und diese beiden Elektroden
werden mit Strom über externe Anschlüsse versorgt und der Elektrolyt dazu
gebracht wird, zwischen den negativen und positiven Elektroden fließen. Damit
der Elektrolyt zur Elektrolyse zwischen zwei Elektroden, während er innerhalb
eines Magnetfeldes durch den Spulenstrom, die von den Elektroden mit einer
aktiven Bewegung eines elektrolytischen Ionen (Na+,
Es wurde bestätigt, daß die Geschwindigkeit der Elektrolyse von Wasser unter Verwendung dieser Erfindung ist ungefähr 10 oder mehr Male (etwa 20 Mal, wenn berechnet) als die von konventionellen Elektrolyse.
Die Konstruktion der Elektrolysezelle dieser Erfindung ist, daß der Elektrolyt über die Zufuhröffnungen an dem unteren Abschnitt der Elektrolysezelle vorgesehen strömt, zu der von einem Permanentmagneten und den Elektroden erzeugte Magnetfeld dazu führen, dass im Anschluss an magnetischen unterworfen werden und elektrische Felder, die es veranlassen, eine ausreichende Spinn Wirkung zu erhalten.
Es ist daher eine allgemeine Aufgabe der Erfindung, eine neuartige Vorrichtung zur Zersetzung von Flüssigkeit, in der ein Elektrolyt (NaOH) -Lösung auf Magnetfelder unterworfen Elektrolyse nach dem Spin der Wassermoleküle, die eine große Menge produziert stützten verursachen bereitzustellen Gas mit geringerem Verbrauch an elektrischer Energie.
Eine Hauptaufgabe der Erfindung ist es, eine Vorrichtung zur Zersetzung von Flüssigkeit, die eine Flüssigkeitsumlaufsystem für die Trennung von Gas und Flüssigkeit, in der positive und negative Spiralelektroden sind über den Strömungsweg der Flüssigkeit und den gegenüberliegenden Enden der angeordnet aufweist die Elektroden mit magnetischen Materialien vorgesehen, um die Wirkung durch die angelegte Spannung über einer Flüssigkeit, die durch ein Magnetfeld, das durch den positiven und negativen Spiralelektroden verursacht zu erhöhen, um dadurch die Erzeugung und Trennung von cat-Ionen und einem-Ionen mit einer hohen Effizienz zu fördern bei der Herstellung einer großen Menge von Gasen.
Andere Aufgaben und Vorteile der vorliegenden Erfindung werden durch die folgende detaillierte Beschreibung ersichtlich.
KURZE
BESCHREIBUNG DER ZEICHNUNGEN
Die Erfindung wird im Detail im folgenden unter Bezugnahme auf die beigefügten Zeichnungen beschrieben, in denen:
Fig.1 ist eine teilweise schematische Querschnittsansicht einer Vorrichtung in Übereinstimmung mit der Erfindung;

Fig.2 ist eine perspektivische Ansicht der Elektroden in Übereinstimmung mit der Erfindung angeordnet ist;

Fig.3 ist eine Draufsicht von Elektroden mit magnetischen Materialien.

BESCHREIBUNG
DER BEVORZUGTEN AUSFÜHRUNGSFORM

In Fig.1 sind eine Elektrolysezelle 10, einen Gas-Flüssigkeit-Trennungstank 12 und eine Gaswaschtank 14 vertikal angeordnet, wie mit der Elektrolysezelle 10 dargestellt, die ein wenig niedriger angeordnet ist als der Behälter.
Die Zelle 10 und die Tanks 12 und 14 sind miteinander durch eine Förderleitung 16, die die Oberseite der Elektrolysezelle 10 mit der Mitte des Gas-Flüssigkeits-Trenntank 12. Eine Rückleitung 18 enthält eine Pumpe 20 verbindet verbunden ist, ist vorgesehen, um verbinden den Boden der Gas-Flüssigkeit-Trennbehälter 12, mit dem Boden der Elektrolysezelle 10. Ferner ist Rohr 22, das von der Oberseite des Gas-Flüssigkeits-Trennbehälter 12 über ein Ventil 24 zu dem unteren Ende der Gasvorrat -Waschmaschine Tank 14. Ein Ablaufrohr 26 mit einem Ventil 28 versehen ist, wird von der Oberseite der Gaswaschtank 14 entnommen.
In der Elektrolysezelle 10, positive und negative Spiralelektroden 30 der Durchmesser dem Innendurchmesser der Elektrolysezelle 10 geeignet sind koaxial angeordnet. An den oberen und unteren Teilen der Spiralelektroden 30 Magnetringe 32 angeordnet sind und 34 aus Ferrit oder einem ähnlichen Material hergestellt ist, so positioniert, dass Nord- und Südpole einander gegenüberliegen, um ein Magnetfeld, welches rechtwinklig zur Achse des zu schaffen die Elektrolysezelle.
Elektroden 30 sind aus zwei Metallstreifen 36, der mit zylindrischen isolierenden Abstandshalter 38 aus Gummi oder einem ähnlichen Material in die spiralförmig gewickelt sind, zwischen ihnen angeordnet und an der Oberfläche der Metallbänder 36 von den Metallstreifen 36, die Drähte 40 befestigt zusammensetzt sind mit den positiven und negativen Stromversorgungsanschlüssen über Verbinder in der Innenwand der Elektrolysezelle vorgesehen genommen.
Die elektrolytische Zelle 10 und der Gas-Flüssigkeits-Trennbehälter 12 werden mit einem Elektrolyten 44, der durch die Pumpe 20 umgewälzt wird, gefüllt ist, während die Gaswaschtank 14 mit einer Waschflüssigkeit 46 auf ein solches Niveau, dass Gase Ausströmungen des befüllten Leitung 22 gründlich gewaschen.
Die Vorrichtung der vorliegenden Erfindung kann auch für die Elektrolyse von fließendem Wasser für die Erzeugung von Wasserstoffgas und Sauerstoffgas mit einem hohen Wirkungsgrad verwendet werden kann. Das heißt, sind die Elektrolysezelle 10 und die Gas-Flüssigkeit-Trennbehälter 12 mit dem Elektrolyten 44, der durch die Pumpe 20 veranlaßt wird, durch ein Magnetfeld in einer Wirbelstraße Strom befüllt, in der positive und negative magnetische Pole N, S der die Magnete 32 und 34 sind einander zugewandt, um ein transversales Feld erzeugen, und durch die Metallplatten 36 der Wirbel Elektroden 30, um eine Orientierung für die Elektromigration des cat-Ionen und AN-Ionen zu erzeugen, was zu einer erhöhten Gastrennungsgeschwindigkeit und Steigerung der Elektrolyse.
Insbesondere dient das strömende Sauerstoffgas, um eine Belüftung des Elektrolyten zu erleichtern, da es eine variierende magnetische Effekte, wie sie durch das magnetische Feld hindurchgeht. Die Spiralelektroden 30 der vorliegenden Erfindung schaffen eine bemerkenswerte Zunahme in der Rate der Elektrolyse. Dies wird durch die kontinuierlich abnehmende Raum zwischen den Elektroden 30, die die Strömungsgeschwindigkeit zu erhöhen, wenn die Strömung fortschreitet entlang seiner Bahn verursacht. Dies bewirkt, daß Turbulenzen, die sofort entfernt Blasen von Gas von der Oberfläche der Elektroden, so dass frische Ionen vollen Kontakt mit den Metallflächen, wodurch sich der Wirkungsgrad der Zelle.
Die Spiralwickeln der Elektroden ermöglicht auch eine sehr wünschenswerte Verringerung der Größe der Zelle, während die Erhöhung der Elektrodenfläche und die Verbesserung der Kontakt mit dem Elektrolyten 44. Es gibt auch einen relativ kurzen Laufstrecke der Ionen, die außerdem fördert eine rasche Gasproduktion. Auf der anderen Seite, isolierende Abstandshalter 38 zwischen den Metallstreifen 36 eingefügt dazu dient, die gewünschte Verwirbelung des Elektrolyten durch die Zelle zu erstellen.
Der Flüssigkeitskreislauf zur Trennung von Gas und Flüssigkeit erfordert keine weitere Antriebseinheit mit Ausnahme der Zirkulationspumpe 20, um die Trennung von Gas und Flüssigkeit durch Verwendung Unterschieden der Köpfe zwischen Zelle 10 und Tanks 12 und 14. Mit anderen Worten, eine Gasströmung zu erzielen -Nass Mischung aus elektrolytischen Zelle 10 zugeführt wird, in den Gas-Flüssig-Trennbehälter 12, wo aufgrund der Differenz des Auftriebs von Gasen und Flüssigkeit, steigt das Gas zugeführt und wird in die Gaswaschbehälter 14, während die Flüssigkeit nach unten bewegt, zugeführt wird und wird in die Elektrolysezelle 10. Der Waschtank 14 ist mit irgendeiner geeigneten Waschflüssigkeit 46 gefüllt, so dass die Gase sprudeln aus Leitung 22 werden gründlich gewaschen und in die Rohrleitung 26 so zugeführte zurück kann die Vorrichtung bei verringerten Kosten hergestellt werden und ohne die Komplexität.
Wie bereits beschrieben, sind die Magnete 32 und 34 für positive und negative magnetische Pole N, S, die in der ringförmigen Wand zum Erleichtern eine Anordnung zwischen dem Querschnitt der Strömungspfad der Flüssigkeit und dem ringförmigen Abschnitt der Magnete 32 und konfrontiert 34 und eine Erzeugung eines magnetischen Feldes in einer Richtung senkrecht zu der Flüssigkeitsströmung, so daß die Flüssigkeit gezwungen wird, durch das magnetische Feld fließt.
|
Experimentelle Daten |
Menge |
|
Raumtemperatur |
200 Grad Celsius |
|
Der Luftdruck |
1003 Millibar |
|
Elektrolyttemperatur |
250 Grad Celsius |
|
Luftfeuchtigkeit |
43% |
|
Stromspannung |
2,8 Volt |
|
Strom |
30 A |
|
Hydroxy Gasproduktionsrate |
116 cc / s. |
|
Wasserstoffproduktion pro Coulomb (1A x 1 Sek.) |
2,6 cc. |
|
Sauerstoffproduktion pro Coulomb |
1,3 cc. |
Die Erzeugungsrate von diesen Figuren gezeigt ist, mehr als 20 mal so groß, die durch Standard-Faraday Elektrolyse erhalten werden konnte.

US Patent 6.126.794 16. Juli 2002 Erfinder: Stephen Chambers
EIN APPARAT ZUR
HERSTELLUNG VON ORTHOHYDROGEN UND/ODER PARAHYDROGEN
Dieses
Patent beschreibt ein Elektrolysesystem, das Ausführen eines kleinen
Verbrennungsmotor direkt von Wasser allein.
ZUSAMMENFASSUNG
Vorrichtung
zur Herstellung von Orthowasserstoff und / oder para-Wasserstoff. Die
Vorrichtung umfaßt einen Behälter, die Wasser und mindestens ein Paar in dem
Behälter angeordnet und in das Wasser eingetaucht eng beabstandeten Elektroden.
Eine erste Energieversorgung eine bestimmte erste Impulssignal an die
Elektroden. Eine Spule kann auch in dem Behälter angeordnet ist und in das
Wasser eingetaucht, wenn die Produktion von para-Wasserstoff wird auch
erforderlich sein. Eine zweite Stromversorgung einen zweiten gepulsten Signals
an die Spule durch einen Schalter, um Energie an das Wasser beziehen. Wenn die
zweite Stromversorgung von der Spule durch den Schalter unterbrochen und nur
die Elektroden erhalten ein gepulstes Signal, dann Orthowasserstoff hergestellt
werden kann. Wenn die zweite Stromversorgung mit der Spule verbunden ist und
den beiden Elektroden und der Spule erhalten gepulsten Signalen, dann können
die ersten und zweiten Impulssignale gesteuert werden, um para-Wasserstoff zu
produzieren. Der Behälter ist unter Eigendruck und das Wasser innerhalb des
Behälters erfordert keine chemischen Katalysator und doch können die
Orthowasserstoff und / oder para-Wasserstoff effizient herzustellen. Keine
Wärme erzeugt wird, und die Blasen nicht auf den Elektroden zu bilden.
HINTERGRUND
DER ERFINDUNG
Herkömmliche
Elektrolysezellen sind in der Lage zur Erzeugung von Wasserstoff und Sauerstoff
aus Wasser. Diese herkömmlichen Zellen umfassen im allgemeinen zwei Elektroden
in der Zelle angeordnet sind, die Energie an das Wasser anzuwenden, wodurch
Wasserstoff und Sauerstoff zu erzeugen. Die beiden Elektroden sind in bekannter
Weise aus zwei verschiedenen Materialien hergestellt.
Jedoch
werden der Wasserstoff und der Sauerstoff in den herkömmlichen Zellen erzeugt
im allgemeinen in einer ineffizienten Weise hergestellt. Das heißt, eine große
Menge an elektrischer Energie zu den Elektroden, um den Wasserstoff und
Sauerstoff zu erzeugen angewendet werden. Darüber hinaus muß ein chemischer
Katalysator, wie Natriumhydroxid oder Kaliumhydroxid, zu dem Wasser zugegeben
werden, um Wasserstoff- oder Sauerstoffblasen von den Elektroden zu trennen.
Außerdem muß die erzeugte Gas oft zu einem Druckbehälter zur Lagerung
transportiert werden, weil herkömmliche Zellen langsam die Gase. Auch
herkömmliche Zellen neigen zu erwärmen, wodurch eine Vielzahl von Problemen,
wie das Kochen des Wassers. Zusätzlich können herkömmliche Zellen neigen dazu,
Gasblasen an den Elektroden, die als elektrische Isolatoren wirken bilden und
verringern den Wirkungsgrad der Zelle.
Dementsprechend
ist es äußerst wünschenswert, eine große Menge an Wasserstoff und Sauerstoff,
mit einer nur geringen Menge an Eingangsleistung zu erzeugen. Weiterhin ist es
wünschenswert, die Wasserstoff und Sauerstoff mit "normalen"
Leitungswasser und ohne zusätzliche chemische Katalysator herzustellen, und die
Zelle ohne die Notwendigkeit einer zusätzlichen Pumpe, um es unter Druck zu arbeiten.
Es ist auch wünschenswert, die beiden Elektroden aus dem gleichen Material
aufzubauen. Es ist auch wünschenswert, um die Gase schnell herzustellen und
ohne Wärme und ohne Blasenbildung auf den Elektroden.
Orthowasserstoff
und
Dementsprechend
ist es wünschenswert, Orthowasserstoff und / oder
ZUSAMMENFASSUNG
DER ERFINDUNG
Es
ist daher eine Aufgabe der vorliegenden Erfindung, mit einer bescheidenen Menge
an Eingangsleistung und ohne Erzeugung von Wärme zu liefern eine Zelle mit
Elektroden und Wasser, das eine große Menge an Wasserstoff und Sauerstoff in
einer relativ kurzen Zeitspanne erzeugt enthaltenden und.
Es
ist eine weitere Aufgabe der vorliegenden Erfindung ist für die Zelle, um
Blasen von Wasserstoff und Sauerstoff, die nicht in der Umgebung oder an die
Elektroden Bündel herzustellen.
Es
ist auch eine Aufgabe der vorliegenden Erfindung, damit die Zelle richtig ohne
einen chemischen Katalysator arbeiten. So kann die Zelle mit normalem
Leitungswasser betrieben werden. Dies hat den Vorteil, dass die zur Herstellung
des chemischen Katalysators erforderlichen zusätzlichen Kosten.
Es
ist eine weitere Aufgabe der vorliegenden Erfindung, damit die Zelle sich
selbst unter Druck sein. Wodurch die Notwendigkeit für eine zusätzliche Pumpe.
Es
ist eine weitere Aufgabe der vorliegenden Erfindung, eine Zelle mit Elektroden
aus dem gleichen Material hergestellt werden. Dieses Material kann
beispielsweise sein, aus rostfreiem Stahl. Somit kann die Konstruktion der
Zelle vereinfacht werden, und die Baukosten verringert.
Es
ist eine weitere Aufgabe der vorliegenden Erfindung, eine Zelle, die in der
Lage, Orthowasserstoff, Parawasserstoff oder eine Mischung davon ist und kann
so eingestellt werden, um jegliche relative Menge an Orthowasserstoff und
Parawasserstoff vom Benutzer gewünschten produzieren werden kann.
Es
ist eine weitere Aufgabe der Erfindung besteht darin, das gasförmige
Ausgangspaar der Zelle zu einem Gerät, wie einem Verbrennungsmotor, so dass die
Vorrichtung aus dem ihm zugeführten Gas betrieben werden können.
Diese
und andere Aufgaben, Merkmale und Eigenschaften der vorliegenden Erfindung
werden deutlicher bei Betrachtung der folgenden detaillierten Beschreibung und
der beigefügten Ansprüche unter Bezugnahme auf die beigefügten Zeichnungen, in
denen die gleichen Bezugszeichen verwendet worden, um entsprechende Teile in
den verschiedenen Figuren deuten.
Dementsprechend
umfasst die vorliegende Erfindung einen Behälter zur Aufnahme von Wasser.
Zumindest ein Paar von eng beabstandeten Elektroden innerhalb des Behälters
positioniert und unter Wasser eingetaucht. Eine erste Energieversorgung eine
bestimmte Impulssignal an die Elektroden. Eine Spule ist auch in dem Behälter
angeordnet und unter Wasser getaucht. Eine zweite Leistungsversorgung eine
bestimmte Pulssignal über einen Schalter an die Elektroden.
Wenn
nur die Elektroden erhalten ein gepulstes Signal ist, kann Orthowasserstoff
hergestellt werden. Wenn die beiden Elektroden und Spule erhalten gepulsten
Signalen, dann
KURZE
BESCHREIBUNG DER ZEICHNUNGEN
Fig.1
ist eine Seitenansicht einer Zelle zur Herstellung von Orthowasserstoff, der
ein Paar von Elektroden gemß einer ersten Ausführungsform der vorliegenden
Erfindung;
Fig.2
ist eine Seitenansicht einer Zelle zur Herstellung von Orthowasserstoff, die
zwei Paare von Elektroden gemß einer zweiten Ausführungsform der vorliegenden
Erfindung;
Fig.3
ist eine Seitenansicht einer Zelle für die Herstellung von Orthohydrogen
einschließlich ein paar von zylinderförmigen Elektroden nach eine dritte
Verkörperung die vorliegende Erfindung;
Fig.4a
ist ein Diagramm, das ein Rechteckwellensignal, gepulst durch die Schaltung von
Fig.5 erzeugt und an die Elektroden der Fig.1
bis Fig.3 angewendet werden kann;
Fig.4b
ist ein Diagramm, das eine Sägezahnwelle gepulste Signal, das durch die
Schaltung von Fig.5 erzeugt und an die Elektroden der Fig.1 bis Fig.3 angewendet werden kann;
Fig.4c
ist ein Diagramm, welches eine Dreieckswelle gepulsten Signals, das durch die
Schaltung von Fig.5 erzeugt und an die Elektroden der Fig.1 bis Fig.3 angewendet werden kann;
Fig.5
ist ein elektronisches Schaltbild einer Stromversorgung, die an die Elektroden
der Fig.1 bis Fig.3 verbunden ist;
Fig.6
ist eine Seitenansicht einer Zelle zur Herstellung von mindestens
Fig.7
ist eine Seitenansicht einer Zelle zur Herstellung von mindestens
Fig.8
ist eine Seitenansicht einer Zelle zur Herstellung von mindestens
Fig.9
ist als elektronische Schaltbild einer Stromversorgung, die mit der Spule und
Elektroden der Fig.6 bis Fig.8
verbunden ist.
DETAILLIERTE
BESCHREIBUNG DER BEVORZUGTEN AUSFÜHRUNGSFORM

Fig.1
zeigt eine erste Ausführungsform der vorliegenden Erfindung mit einer Zelle zur
Herstellung von Wasserstoff und Sauerstoff. Wie unten in Verbindung mit Fig.6 bis Fig.8 diskutiert die
Herstellung von Parawasserstoff erfordert einen zusätzlichen Spule in Fig.1 nicht gezeigt. Somit wird die
durch die erste Ausführungsform von Fig.1
erzeugten Wasserstoff Orthowasserstoff.
Die
Zelle enthält einen geschlossenen Behälter 111,
der an seinem unteren Teil durch Gewindekunststoffbasis 113 und Schraubgewinde Basis 109.
Der Behälter 111 kann gemacht werden, beispielsweise geschlossen ist, könnte
Plexiglas und einer Höhe von 430 mm und eine Breite von 90mm haben. Der Behälter 111 enthält Leitungswasser 110.
Die
Zelle umfasst auch einen Druckmesser 103,
um den Druck innerhalb des Behälters 111
messen Ablaßventil 102 ist mit dem
oberen Ende des Behälters 111
verbunden ist, um jegliches Gas innerhalb des Behälters zu erlauben, in ein
Ausgangsrohr 101 zu entkommen.
Die
Zelle umfasst auch ein Überdruckventil 106
an einer Basis 113. Das Ventil 106 stellt eine Sicherheitsfunktion durch die Druck automatische
Freigabe innerhalb des Behälters 111,
wenn der Druck einen vorbestimmten Schwellenwert überschreitet verbunden. Zum Beispiel kann das Ventil 106 so eingestellt werden, dass sie
öffnen, wenn der Druck in dem Behälter 75 psi übersteigt Da der Behälter 111 ist gebaut, um einen Druck von etwa
200 psi zu widerstehen, wird die Zelle mit einem großen Sicherheitsspielraum
vorgesehen.
Ein
Paar von Elektroden 105a und 105b
sind innerhalb des Behälters 111. Diese Elektroden sind unter der oberen Ebene
des Wassers 110 getaucht und
definieren eine Wechselwirkungszone 112
zwischen ihnen angeordnet ist. Die
Elektroden sind vorzugsweise aus dem gleichen Material hergestellt, wie
rostfreiem Stahl.
Um
eine optimale Menge an Wasserstoff und Sauerstoff zu erzeugen, muss ein
gleicher Abstand zwischen den Elektroden 105a
und 105b gehalten werden. Darüber hinaus ist es vorzuziehen, den Abstand
zwischen den Elektroden zu minimieren. Jedoch können die Elektroden nicht
übermßig nahe aneinander positioniert werden, weil eine Lichtbogenbildung
zwischen den Elektroden auftreten würde. Es wurde festgestellt, dass ein Abstand von 1
mm ist der optimale Abstand für die Erzeugung von Wasserstoff und Sauerstoff.
Abstand bis 5 mm kann effektiv arbeiten, aber Abstand von mehr als 5 mm hat
nicht gut funktioniert, nur mit viel Kraft.
Wasserstoff-
und Sauerstoffgas durch das Rohr 101
zu einer Ausgangsvorrichtung 120,
die diese Gase verwenden können, beispielsweise ein Verbrennungsmotor, wie in Fig.1 gezeigt ist. Anstelle von einer
Brennkraftmaschine, kann die Vorrichtung 120
jede Vorrichtung sein, unter Verwendung von Wasserstoff und Sauerstoff, mit
einem Hubkolbenmotor, eine Gasturbinenmaschine, ein Ofen, ein Heizgerät, einem
Ofen, einer Destillationseinheit, eine Wasserreinigungseinheit, einem
Wasserstoff / Sauerstoffstrahl oder einem anderen Gerät unter Verwendung der
Gase. Bei ausreichend produktiv Beispiel der vorliegenden Erfindung, eine
solche Vorrichtung 120 unter
Verwendung der Ausgangsgase kann kontinuierlich ohne die Notwendigkeit einer
Aufbewahrung von gefährlichen Gase Wasserstoff und Sauerstoff betrieben werden.

Fig.2
zeigt eine zweite Ausführungsform der vorliegenden Erfindung, die mehr als ein
Paar von Elektroden 205a-d enthält. Der Abstand zwischen den Elektroden kleiner
als 5 mm, wie in der Ausführungsform von
Fig.1. Während Fig.2 zeigt nur ein zusätzliches Paar von Elektroden ist es
möglich, viele mehr Paaren (zB bis zu 40 Paare von Elektroden) innerhalb der
Zelle umfassen. Der Rest des in Fig.2
dargestellten Zelle bleibt die gleiche wie die in Fig.1 dargestellt. Die mehreren Elektroden sind vorzugsweise flache
Platten eng beabstandeten, parallel zueinander.

Fig.3 zeigt
eine Zelle mit einem zylinderförmigen Elektroden 305a und 305b. Die äußere
Elektrode 305b umgibt die koaxial
ausgerichteten inneren Elektrode 305a.
Die gleichmäßige Verteilung der
Elektroden 305a und 305b ist kleiner
als 5 mm, und die Wechselwirkungszone wird koaxial zwischen den beiden
Elektroden angeordnet ist. Fig.3
veranschaulicht, während der obere Abschnitt des Behälters 111 durch eine Kunststoffkappe 301
gebildet ist, wird es von Fachleuten auf dem Gebiet erkannt werden, dass die
Kappe 301 kann in den
Ausführungsformen von Fig.1 und Fig.2
und verwendet werden die Ausführungsform der Fig.3 können die gleichen Behälter 111 in Fig.1 und Fig.2
dargestellt verwenden. Wie in Fig.3
angedeutet, können die Elektroden fast jeder Form, wie flache Platten, Stäbe,
Rohre oder koaxiale Zylinder sein.
Die
Elektroden 105a und 105b der Fig.1 (oder Elektroden 205a -d der Fig.2 oder Elektroden 305a
und 305b der Fig.3) sind jeweils
mit Stromversorgungsanschlüssen 108a und
108b verbunden, so daß sie ein gepulstes elektrisches Signal von einem
Empfangs kann Stromversorgung. Das Pulssignal kann fast jede Wellenform sein
und eine variable Strompegel, Spannungspegel, Frequenz und Tastverhältnis (dh
ein Verhältnis der Dauer eines einzelnen Impulses auf das Intervall zwischen
zwei aufeinanderfolgenden Impulsen). Beispielsweise kann die
Leistungsversorgung, die Leistung zu den Elektroden eine Netz 110 Volt bis zu
einem 12-Volt-Versorgung oder eine Autobatterie ist.
Fig.4a, Fig.4b und Fig.4c
veranschaulichen ein Rechteck, eine Sägezahnwelle und eine Dreieckwelle, die
jeweils an die Elektroden 105a und 105b
(oder 205a-d bzw. 305a, 305b) in
Übereinstimmung mit der angewendet werden kann, Erfindung. Jede der in den Fig.4A bis Fig.4c veranschaulicht
Wellenformen eine 1:1-Tastverhältnis. Wie in Fig.4b gezeigt, wird die Sägezahnwelle nur eine Spitzenspannung
erreicht am Ende der Impulsdauer. Wie in Fig.4c
gezeigt ist, hat die Dreieckswelle eine niedrige Spitzenspannung. Es wurde
festgestellt, daß optimale Ergebnisse für die Herstellung von Wasserstoff und
Sauerstoff in der vorliegenden Erfindung werden unter Verwendung einer
Rechteckwelle erhalten.
Nach
Initiierung des gepulsten Signals von der Stromversorgung, die Elektroden 105a und 105b kontinuierlich und nahezu
augenblicklich erzeugen Wasserstoff und Sauerstoffbläschen aus dem Wasser 110 in der Wechselwirkungszone 112. Darüber hinaus können die Blasen mit minimaler
Erwärmung des Wassers erzeugt werden oder alle anderen Teile der Zelle. Diese
Bläschen steigen durch das Wasser und sammeln sich im oberen Teil des Behälters
111.
Die
erzeugten Bläschen nicht um oder auf den Elektroden 105a und 105b gebündelt und damit leicht schwimmen zur Oberfläche
des Wassers. Daher gibt es keine Notwendigkeit, einen chemischen Katalysator
hinzuzufügen, um die Leitung der Lösung zu unterstützen oder um oder auf den
Elektroden reduzieren die Blase Bündeln. Somit wird nur das Leitungswasser für
die Erzeugung von Wasserstoff und Sauerstoff in der vorliegenden Erfindung
benötigt wird.
Die
in dem Behälter erzeugten Gase sind selbst unter Druck (dh, baut sich ein Druck
in dem Behälter durch die Erzeugung von Gas, ohne eine Luftpumpe). Somit ist
keine zusätzliche Pumpe erforderlich, um mit dem Behälter 111 verbunden sein, und die erzeugten Gase keine Notwendigkeit, in
einem Druckbehälter transportiert werden.
Die
Stromversorgung in der vorliegenden Erfindung erforderlich ist, ein gepulstes
Signal mit nur 12 Volt bei 300 mA (3,6 Watt) liefern. Es wurde gefunden, dass
eine optimale Menge an Wasserstoff und Sauerstoff erzeugt wurde, wenn das
gepulste Signal Zeichen-Pause-Verhältnis von 10:1 und einer Frequenz von 10-250
kHz. Unter Verwendung dieser Parameter in der Lage, Gas mit einer Rate von 1
psi die Prototypzelle der vorliegenden Erfindung ist, pro Minute.
Dementsprechend ist die Zelle der vorliegenden Erfindung kann zur Herstellung
von Wasserstoff und Sauerstoff in einer hocheffizienten Weise schnell und mit
geringem Strombedarf.
Wie
oben erwähnt, wird das durch die Ausführungsformen Fig.1 bis Fig.3 erzeugte Wasserstoff Orthowasserstoff. Wie dem
Fachmann auf dem Gebiet selbstverständlich ist Orthowasserstoff leicht
brennbar. Daher ist jeder Orthowasserstoff erzeugt werden, aus dem Behälter 111 durch das Ventil 102 und Auslaßrohr 101 mit einer Vorrichtung verwendet werden, wie beispielsweise
einer Brennkraftmaschine transportiert werden.
Die
vorliegende Erfindung, mit ausreichender Elektroden kann Wasserstoff und
Sauerstoff schnell genug, um die Gase direkt in einen internen
Verbrennungsmotor oder Turbinenmaschine zuzuführen erzeugen, und den Motor
kontinuierlich ohne Akkumulation und Speicherung der Gase. Daher stellt dies
das erste Mal, wenn ein Wasserstoff / Sauerstoff-angetriebenen Motor, der
sicher ist, da es keine Speicherung von Wasserstoff oder Sauerstoffgas
erfordert.

Fig.5
zeigt einen beispielhaften Stromversorgung mit Gleich gepulste Signale, wie die
in den Fig.4A bis Fig.4C den in Fig.1 bis Fig.3 dargestellten Elektroden
dargestellt. Wie leicht durch den Fachmann verstanden werden wird, kann eine
eigene Stromversorgung, die fähig ist, die gepulste Signale oben diskutiert ist
ersetzt werden.
Die
in Fig.5 dargestellt Stromversorgung
besteht aus folgenden Teilen, Komponenten und Werte:
Die
Kippstufe ist mit der Basis des Transistors TR1 über den Widerstand R2
verbunden. Der Kollektor des Transistors TR1
verbunden ist, um Versorgung Vcc
durch den Widerstand R5 und der
Basis des Transistors TR2 über den
Widerstand R3 Spannung. Der
Kollektor des Transistors TR2 ist
mit dem Versorgung Vcc über den
Widerstand R6 und der Basis des
Transistors TR3 über den Widerstand R4 Spannung. Der Kollektor des
Transistors TR3 ist eine Verbindung
mit einer der Elektroden der Zelle und der Diode D2. Die Emitter der Transistoren TR1, TR2 und TR3 sind mit Masse verbunden. Die Widerstände R5 und R6 dienen als Kollektorlasten
für die Transistoren TR1 und TR2.
Die Zelle dient als Kollektorlast für den Transistor TR3. Die Widerstände R2, R3 und R4 gewährleisten, dass die
Transistoren TR1, TR2 und TR3
gesättigt sind. Diode D2 schützt den Rest der Schaltung von
jeder induzierten Gegen-EMK in der Zelle.
Die
astabile Schaltung wird verwendet, um eine Impulsfolge zu einer bestimmten Zeit
und einem bestimmten Tastverhältnis zu erzeugen. Dieser Impulszug wird an die
Basis des Transistors TR1 über den
Widerstand R2 vorgesehen. Transistor
TR1 arbeitet als Invert-Schalter.
Wenn also der eine stabile Schaltung erzeugt einen Ausgangsimpuls, die
Basisspannung des Transistors TR1
auf hoch geht (dh nahe Vcc oder
logisch 1). Daher wird der
Spannungspegel des Kollektors des Transistors TR1 auf niedrig geht (dh, nahe an Masse oder logisch 0).
Transistor
TR2 arbeitet auch als ein Inverter.
Wenn die Kollektorspannung des Transistors TR1
auf niedrig geht, wird die Basisspannung des Transistors TR2 geht ebenfalls niedrig, und der Transistor TR2 ausgeschaltet wird. Daher ist die Kollektorspannung des
Transistors TR2 und die
Basisspannung des Transistors TR3
hoch gehen. Daher schaltet der Transistor TR3
mit demselben Tastverhältnis wie die Kippstufe. Wenn der Transistor TR3 eingeschaltet ist, wird eine
Elektrode der Zelle mit Vcc verbunden ist und die andere durch den Transistor TR3 mit Masse verbunden. Somit kann der Transistor TR3 (und ausgeschaltet) werden, und daher ist der Transistor TR3 effektiv als Leistungsschalter für
die Elektroden der Zelle dient.
Fig.6 bis Fig.8
veranschaulichen zusätzliche Ausführungsformen der Zelle, die ähnlich zu den
Ausführungsformen der Fig.1 bis Fig.3
sind jeweils. Jedoch weist ferner jeder der Ausführungsformen Fig.6 bis Fig.8 eine Spule 104 über den Elektroden und
Stromversorgungsanschlüsse 107 an
die Spule 104. Die Abmessungen der Spule 104 kann verbunden sind, beispielsweise 5 x 7 cm und haben für
Beispiel 1500 wird. Die Spule 104
wird unter der Oberfläche des Wassers 110
eingetaucht ist.
Die
Ausführungsformen der Fig.6 bis Fig.8
ferner einen optionalen Schalter 121,
die auf oder durch den Benutzer umgeschaltet werden kann. Wenn der Schalter 121 nicht geschlossen ist, dann werden
die Zellformen im Wesentlichen die gleiche Struktur wie Fig.1 bis Fig.3 und daher in in Fig.1 bis Fig.3 beschriebenen Orthowasserstoff und Sauerstoff zu
erzeugen auf gleiche Weise betrieben werden. Wenn der Schalter 121 geschlossen ist, die zusätzliche
Spule 104 bildet die Zelle, die zur
Herstellung von Sauerstoff und entweder (1) Para oder (2) ein Gemisch aus
Parawasserstoff und Orthowasserstoff.
Wenn
der Schalter 121 geschlossen ist
(oder nicht enthalten), wird die Spule 104
durch die Anschlüsse 106 und der
Schalter 121 (oder direkt nur durch
Anschlüsse 106 verbunden ist) an
eine Stromversorgung angeschlossen, so daß die Spule 104 eine Empfangs ein gepulstes Signal. Wie unten diskutiert werden
wird, kann diese Stromversorgung durch die in Fig.9 gezeigte Schaltung gebildet
werden.
Wenn
die Spule 104 und der Elektroden 105a und 105b empfangen Impulse ist es
möglich, Bläschen von Parawasserstoff oder ein Gemisch aus Parawasserstoff und
Orthowasserstoff zu erzeugen. Die Blasen werden gebildet und schwimmen zur
Oberfläche des Wassers 110 in Fig.1 bis Fig.3 diskutiert. Wenn die
Spule mit einem höheren Strom gepulst wird eine größere Menge an
Parawasserstoff hergestellt. Außerdem kann durch Variieren der Spannung der
Spule 104 eine größere / kleinere
Anteil der Orthowasserstoff /
Eine
beträchtliche Menge an Zeit muss, bevor der nächste Impuls liefert Strom an die
Spule 104. Folglich ist die Frequenz
des gepulsten Signals wesentlich niedriger als die an die Elektroden 105a und 105b vorgesehen.
Dementsprechend kann mit der Art der Spule 104
mit den vorstehend beschriebenen Abmessungen, die Frequenz der Pulssignale
können so hoch wie 30 Hz betragen, ist aber vorzugsweise 17-22 Hz, um optimale
Ergebnisse zu erhalten.
Parawasserstoff
ist nicht so leicht brennbare als Orthowasserstoff und damit eine langsamere
Verbrennung Form von Wasserstoff. Wenn somit Para wird von der Zelle erzeugt
wird, die Parawasserstoff an ein geeignetes Gerät wie einem Herd oder einem
Ofen auf eine Quelle von Strom oder Wärme mit einer langsameren Flamme
bereitzustellen gekoppelt werden.

Fig.9 zeigt
einen beispielhaften Stromversorgung mit Gleich gepulste Signale, wie die in
den Fig.4A bis Fig.4C den in Fig.6 bis Fig.8 dargestellten
Elektroden dargestellt. Zusätzlich kann die Stromversorgung ein anderes
Impulssignal an die Spule zu schaffen. Wie leicht durch den Fachmann verstanden
werden wird, kann eine eigene Stromversorgung, die fähig ist, die gepulste
Signale über den Elektroden der Zelle und der Spule diskutiert ist ersetzt
werden. Alternativ können die Impulssignale an die Elektroden versehen, und die
Spule kann durch zwei getrennte Stromversorgungen vorgesehen sein.
Der
Teil der Stromversorgung (Kippstufe, R2-R6,
TR1-TR3, D2), die ein gepulstes Signal an die Elektroden der Zelle ist
identisch mit der in Fig.5
dargestellt. Die in Fig.9
dargestellte Netzteil enthält ferner die folgenden Teile und deren
beispielhafte Werte:
Der
Eingang des "Teile-durch-N 'Zähler (nachfolgend als "Teiler")
ist mit dem Kollektor des Transistors TR1
verbunden. Der Ausgang des Dividierers
ist mit dem monostabilen Schaltkreis verbunden, und der Ausgang der monostabilen
Schaltung ist mit der Basis des Transistors TR4 über den Widerstand R1
verbunden. Der Kollektor des Transistors
TR4 ist mit einem Ende der Spule und
einer Diode D1 verbunden. Das andere
Ende der Spule und der Diode D1 sind
mit der Spannungsversorgung Vcc verbunden. Der Widerstand R1 sorgt dafür, dass TR4
vollständig gesättigt ist. Die Diode D2
verhindert, dass induzierte Gegen-EMK in der Spule erzeugt eine Beschädigung
der Rest der Schaltung. Wie in Fig.6 bis Fig.8 dargestellt ist, kann
ein Schalter 121 auch in den
Kreislauf eingebaut, um dem Benutzer, um zwischen (1) einer Zelle, die
Orthowasserstoff und Sauerstoff enthält, und ergibt (2) eine Zelle, die
mindestens Para und Sauerstoff erzeugt.
Der
hohe / niedrige Schalt der Kollektorspannung des Transistors TR1 liefert ein gepulstes Signal an den
Teiler. Der Teiler teilt diesen gepulsten Signals durch N (wobei N eine
positive ganze Zahl ist), um ein gepulstes Ausgangssignal zu erzeugen. Dieses
Ausgangssignal wird verwendet, um die monostabile Schaltung ausgelöst. Die
monostabile Schaltung stellt die Impulslänge, so daß es eine geeignete Timing
verfügt. Das Ausgangssignal von der monostabilen Schaltung ist mit der Basis
des Transistors TR4 über den
Widerstand R1 verbunden ist, um den
Transistor TR4 ein / auszuschalten. Wenn der Transistor TR4 wird eingeschaltet, wird die Spule, die zwischen Vcc und Masse gelegt. Wenn der Transistor TR4 ausgeschaltet ist, wird die Spule von dem Rest der Schaltung
getrennt. Wie in Verbindung mit Fig.6 bis Fig.8 diskutiert, wird die
Frequenz des Impulssignals an die Spule vorgesehen mit einer Geschwindigkeit
vorzugsweise zwischen 17-22 Hz umgeschaltet wird; dh, viel niedriger als die
Frequenz des gepulsten Signals an die Elektroden vorgesehen.
Wie
oben angegeben, ist es nicht erforderlich, dass die Schaltung (Teiler,
monostabile Schaltung, R1, TR4 und D1)
Bereitstellen des gepulsten Signals an die Spule mit der Schaltung verbunden
werden (Kippstufe, R2-R6, TR1-TR3, D2)
Bereitstellen das gepulste Signal an die Elektroden. Verbinden der Schaltungen in dieser Weise
stellt jedoch eine einfache Möglichkeit, das Pulssignal an die Spule zu
initiieren.
Ein
Prototyp der Erfindung wurde erfolgreich gebaut und mit den oben genannten zu
Orthowasserstoff, Parawasserstoff und Sauerstoff aus Wasser zu erzeugen,
vorbildliche und optimalen Parametern betrieben. Das Ausgangsgas aus dem
Prototyp wurde durch ein Rohr mit dem Verteilereinlaß eines kleinen Benzinmotor
angeschlossen ist, mit dem Vergaser entfernt wird, und ist somit erfolgreich
solche Motor laufen ohne Benzin.
US Patent 2.006.676 2. Juli 1935 Erfinder: Charles H. Garrett
ELEKTROLYTISCHEN
VERGASER
Bitte
beachten Sie, dass dies ein Wieder formuliert Auszug aus diesem Patent. Es
beschreibt einen Elektrolyseur, die Charles beansprucht konnte genügend Gas aus
der Hydrolyse von Wasser zu erzeugen, um einen Automotor ohne die Verwendung
anderer Kraftstoffe auszuführen. Es sei daran erinnert, dass in Garretts Tag
waren alle 6-Volt-Systeme Autoelektrik und Automotoren waren viel kleiner
Kapazität als heute.
BESCHREIBUNG
Diese
Erfindung betrifft Vergaser und insbesondere in Bezug auf eine elektrolytische
Vergaser durch welche Wasser in seine Bestandteile Wasserstoff und Sauerstoff
zerlegt werden und die Gase so gebildet, geeigneterweise vermischt mit einander
und mit Luft hat.
Eine
weitere Aufgabe der Erfindung ist es, ein Mittel, mit dem der Elektrolytpegel
im Vergaser kann an einem mehr oder weniger konstanten Niveau unabhängig von
Schwankungen des Wasserdrucks am Wassereinlaß des Vergasers aufrechterhalten
werden kann.
Eine
weitere Aufgabe der Erfindung ist es, ein Mittel, wodurch die relative Menge an
Luft mit dem Wasserstoff und dem Sauerstoff gemischt wird, kann, wie gewünscht
geregelt werden kann.
Noch
eine weitere Aufgabe der Erfindung ist die Bereitstellung eines Mittels, um den
Verlust von Wasserstoff und Sauerstoffgasen während Zeiträumen, in denen diese
Gase nicht aus dem Vergaser angesaugt werden kann.
Noch
eine weitere Aufgabe der Erfindung ist die Bereitstellung eines Mittels, wobei
die Wasserstoff und Sauerstoff aus der Elektrolyse ergibt, kann in getrennten
Kammern gebildet werden, und ein weiteres Ziel der Erfindung ist die
Bereitstellung eines Mittels, um die Richtung des Stromflusses und damit
periodisch umkehren abwechselnd die Entwicklung der Gase in den getrennten
Kammern, die zu einem späteren Zeitpunkt vermischt werden.
Unter
Bezugnahme auf die beigefügten Zeichnungen: -
Fig.1
ist eine Ansicht im Vertikalschnitt einer Form des Vergasers.
Fig.2
ist eine modifizierte Form.
Fig.3
ist eine schematische Ansicht eines Polwender und zeigt dessen
Betätigungsmechanismus und
Fig.4
ist ein Verdrahtungsdiagramm für die modifizierte Form des Vergasers in Fig.2 gezeigt.

Mit
Bezug auf Fig.1: Die Bezugsziffer 1 bezeichnet das Vergasergehäuse,
welches vorzugsweise aus Bakelit oder einem anderen geeigneten isolierenden
Material aufgebaut ist. Das Gehäuse ist so gestaltet, dass der Vergaser in
einem Schwimmerraum 2 und
Gaserzeugungskammer 4 zu
unterteilen, um einen Fluiddurchgang 3
verbunden ist.
Wasser
unter Druck wird in den Vergaser durch eine Öffnung 5, die mit der Schwimmerkammer 2
durch das Medium der Sedimentkammer 6
und der Nadelventilöffnung 7, die
durch ein Nadelventil 8 geschlossen
ist, wenn das Gerät nicht in Betrieb kommuniziert gezwungen. Ein Schwimmer 9 umgibt das Nadelventil 8
und ist frei vertikal relativ dazu zu bewegen. Absteigend von der Abdeckung 10 zu der Schwimmerkammer 2 sind zwei Ohren 11, die in beabstandeten Intervallen an gegenüberliegenden Seiten
des Nadelventils 8. Die Elemente 12 sind in den Ohren 11
geschwenkt wird, wie gezeigt, befindet. Die
gewogenen äußeren Enden der Elemente 12
ruhen auf der Oberseite des Schwimmers 9
und ihren inneren Enden in einer ringförmigen Nut in dem Bund 13, die starr mit dem Nadelventil 8 angebracht wird empfangen.
Innerhalb
der Gaserzeugungskammer 4 wird eine
Reihe von beabstandeten, absteigend Platten 14 aus einem horizontalen Element 15 aufgehängt, an dem ein Draht 16 hat einen elektrischen Kontakt durch das Medium des Bolzens 17, der nach innen durch das Gehäuse 1 erstreckt und in der horizontalen
Gewinde Element 15. Eine zweite Reihe von Platten 18 ist zwischen den Platten 14 angeordnet und an dem horizontalen
Element 19 befestigt und hat
elektrischen Kontakt mit dem Draht 20
durch den Bolzen 21.
Ein
Gasdurchgang 22, in dem eine
Drosselklappe 23 angeordnet ist,
steht mit der Gaserzeugungskammer 4
durch eine Öffnung 24. Ein Lufteinlaßkammer 25 hat Verbindung mit dem Gasdurchgang 22 oberhalb der Öffnung 24.
Ein Rückschlagventil 26, der nach
unten öffnet, steuert die Öffnungen 27
und wird durch leichte Feder 28
verschlossen und unwirksam gehalten.
Eine
einstellbare Hilfsluftventil 29 ist
in der Wand der Gasdurchgang 22, der
das Luftventil der Drosselklappe 23,
wenn die Drosselklappe geschlossen ist verschlossen ist, aber mit der Außenluft,
wenn die Drosselklappe geöffnet ist.
Der
Betrieb der Vorrichtung ist wie folgt:
Die
Kammern 2 und 4 werden zunächst in
die Ebene "a" mit einer
Lösung einer schwachen Schwefelsäure (oder einem anderen Elektrolyt nicht durch
den Durchgang von Strom durch sie verändert), und die Öffnung 5 ist mit einem Wassertank verbunden
gefüllt (nicht gezeigt ).
Der
Draht 16 befindet sich neben dem
positiven Pol eines Akkumulators oder einer anderen Gleichstromquelle und dem
Draht 20 mit dem negativen Pol
verbunden ist. Da die Lösung im Vergaser ist ein elektrischer Leiter, wird der
Stromfluß durch sie und Wasserstoff wird von der negativen oder der
Kathodenplatten 18 und Sauerstoff
von der positiven oder Anodenplatten 14
gegeben.
Das
Drosselventil 23 wird geöffnet und
der Gasdurchgang 22 gebracht wird in
eine Verbindung mit einem Teilvakuum. Atmosphärendruck auf die Oberseite des
Rückschlagventils 26 bewirkt, dass
es wirkt, um nach unten, wie in gestrichelten Linien gezeigt gezwungen werden.
Der Wasserstoff und der Sauerstoff aus dem Wasser in den Platten 18 und 14 freigesetzt werden, nach oben
durch die Öffnung 24 durch das
Rückschlagventil 30, wo sie mit
durch die Öffnungen 27 und durch das
Hilfsluftventil 29 eintretenden Luft
vermischt, abgedeckt gezogen.
Wenn
es gewünscht ist, um die Strömung von Wasserstoff und Sauerstoff aus den
Platten 18 und 14, der Strom durch
die Vorrichtung verringert verringern und wenn der Strom unterbrochen wird die
Strömung aufhört. Wenn das Drosselventil 23
in seine "geschlossene" Position bewegt wird, wird das Rückschlagventil
26 automatisch durch die Feder 28. Der Überschuss während diesen
Operationen gegeben wird in den Raum oberhalb der Flüssigkeit in dem sie bereit
ist für die spätere Verwendung gespeichert ist geschlossen.
Wasser
wird in die hierin beschriebenen gasförmigen Bestandteile durch die Vorrichtung
überführt, aber die verdünnte Schwefelsäure oder anderen geeigneten
Elektrolyten im Vergaser unverändert bleibt, da sie durch die Elektrolyse nicht
zerstört wird, und die Teile in Kontakt mit diesem sind aus Bakelit und Blei
oder andere Material, das nicht durch den Elektrolyten angegriffen.

Die
in Fig.2 gezeigte Struktur ist im
wesentlichen die gleiche wie die in Fig.1
mit der Ausnahme, dass die modifizierte Struktur umfaßt einen größeren
Gaserzeugungskammer, die mittels einer isolierenden Platte 31 unterteilt ist, und ist ferner mit einem abstehenden
Ablenkplatte vorgesehen gezeigten 32,
der die Gaserzeugungskammer 33 von
der Schwimmerkammer 34 in dem der
Schwimmer 35 in der gleichen Weise
wie in Fig.1 trennt. Darüber hinaus
stellt die in Fig.2 gezeigte
Struktur eine Reihe von beabstandeten Platten 36 abhängig, der elektrisch mit dem Draht 37, und eine zweite Reihe von ähnlichen Platten 38, die elektrisch mit dem Draht 39 verbunden und sind von den Platten 36 gehalten verbundenen durch die
Isolationsplatte 31.
Erzeugten
Gase über die Oberflächen der Platten 36
und 38 verlaufen durch die Öffnung 39a
in den Gaskanal 40, wo sie mit Luft,
wie in der Beschreibung der Fig.1
erläutert werden gemischt oben.
Ein
Rohr 51 gebogen wird, wie in Fig.2 gezeigt, verläuft nach unten
durch das Gehäuse des Vergasers und hat eine Reihe von beabstandeten Öffnungen
"a" in seinem horizontalen
Abschnitt unterhalb der Platten 36 und
38. Das Rückschlagventil 53, mit
sich nach oben öffnet, steuert Lufteinlaß 54.
Wenn ein Unterdruck in der Kammer 33
vorhanden ist, wird Luft durch die Öffnung 54
angesaugt und gelangt dann nach oben durch die Öffnungen "a". Diese Luft neigt dazu, keine
Gasblasen an den Sammelplatten 36 und 38
zu entfernen, und neigt auch dazu, den Elektrolyten zu kühlen. Das
Rückschlagventil 53 schließt sich
automatisch, wenn ein Gasdruck innerhalb des Vergasers vorhanden ist, und
verhindert dadurch, daß der Elektrolyt, die aus der Öffnung 54 gezwungen.

Um
für eine alternative Entwicklung der Gase von den Platten 36 und 38, einem Polwender 41,
in Fig.3 gezeigt zu schaffen, wird
in regelmäßigen Abständen durch den Motor 42,
die die Schnecke 43 und das Zahnrad 44 antreibt und bewirkt, daß
Schwingungen des Elements betätigbar 45,
die durch eine Feder 46 mit dem Arm 47 verbunden ist, wodurch die Polwender
schwenkt von einer Position in die andere einrastet.
In
Betrieb wird die in Fig.2 gezeigte
Vergaser verbunden ist, wie in dem Schaltplan von Fig.4 gezeigt. Eine Speicherbatterie 48 oder einer anderen geeigneten Quelle von Gleichstrom an einer
variablen Regelwiderstand 49,
Schalter 50, Polwender 41 und in den Vergaser, wie gezeigt. Somit ist die Entwicklungsgeschwindigkeit der
Gase kann durch die Einstellung des Regelwiderstands 49 und dem gewünschten alternativen Entwicklung der Gase in den
Fächern des Vergasers gesteuert wird mittels des periodisch betrieben Polwender
41 bewerkstelligt werden.
US
Patent 4.124.463 7. November 1978 Erfinder: Archie H. Blue
ELEKTROLYTISCHE
ZELLE
Bitte beachten
Sie, dass dies ein Wieder formuliert Auszug aus diesem Patent. Es beschreibt
ein Elektrolysesystem, wo die Luft durch den Elektrolyt gezogen wird, um Blasen
aus den Elektroden zu entfernen.
ZUSAMMENFASSUNG
Bei der elektrolytischen Erzeugung von Wasserstoff und Sauerstoff wird Luft durch die Zelle gepumpt wird, während die Elektrolyse durchgeführt wird, um ein Gemisch aus Luft, Wasserstoff und Sauerstoff zu erhalten.
HINTERGRUND
UND KURZE BESCHREIBUNG DER ERFINDUNG
Diese Erfindung betrifft die Erzeugung von Gasen, die in erster Linie notwendigerweise verwendet werden kann, aber nicht, als ein Brennstoff.
Um Wasser elektrisch zersetzen, ist es notwendig, Gleichstrom zwischen einem Paar von Elektroden, die in einem geeigneten Elektrolyten eingetaucht sind, weiterzugeben. Während einer solchen Elektrolyse, ist es normal, eine Form der Gasbarriere zwischen den beiden Elektroden zu platzieren, um die erzeugte Bildung eines explosionsfähigen Gemisches Gasen zu verhindern. Vorausgesetzt jedoch geeignete Vorsichtsmaßnahmen getroffen werden, ist festgestellt worden, dass die Gase mischen gelassen werden und in einen Lagertank für eine spätere Verwendung zugeführt werden. Da die, wenn sie gemischt Form eine explosive Gasmischungen ist es möglich, dass die Mischung verwendet werden, zum Beispiel, als ein Kraftstoff für einen Verbrennungsmotor. Unter solchen Umständen ist es wünschenswert, dass die Gase auch vermischt werden mit einem gewissen Anteil an Luft, um die explosive Kraft, welche, wenn die Gase gezündet Ergebnisse zu steuern.
Eine der Schwierigkeiten mit Elektrolyse ist, dass die Gasblasen dazu neigen, an den Elektroden während der Elektrolyse somit die Fläche der Elektrode, die in Kontakt mit dem Elektrolyten und optimalen Stromfluss zwischen den Elektroden verhindert wird effektiv begrenzt bleiben. Da es wünschenswert ist, dass die bei der Elektrolyse entwickelten Gase mit Luft gemischt werden, ist es möglich, Luft durch die Zelle geleitet wird, während der Elektrolyse im Gange ist. Der Durchgang von Luft durch die Zelle kann an den Elektroden geleitet, um auf den Elektroden holen alle Gasblasen werden.
Dementsprechend umfasst die Erfindung eine Elektrolysezelle mit einer gasdichten Hülle, mehreren Elektroden, die an einer zentralen Stelle innerhalb der Zelle unterstützt wird, voneinander beabstandet und elektrisch voneinander isoliert sind, wobei jede alternative Elektrode mit einer positiven Gleichstromquelle oder einer negativen Gleichspannung angeschlossenen Quelle jeweils, und wobei die zentrale Stange ist in der Form eines Rohres, wobei ein Ende davon aus der Zelle in einem Luftauslaß unterhalb der erweiterten und an eine Quelle von Luft unter Druck verbunden, wobei das andere Ende der zentralen Stange Abschluß Elektroden. Die Zelle umfasst auch einen Gasauslaß, um die Luft in die Zelle gezwungen durch den zentralen Pfosten zu tragen und die durch Elektrolyse erzeugten Gase abzusaugen.
DETAILLIERTE
BESCHREIBUNG DER ERFINDUNG
Verschiedene Formen der Erfindung werden nun mit Hilfe der beigefügten Zeichnungen beschrieben, wobei:
Fig.1 ist eine schematische Ansicht teilweise im Schnitt einer Form der Erfindung,

Fig.2 ist eine schematische Seitenansicht, teilweise im Schnitt, einer modifizierten Form der Erfindung,

Fig.3 ist ein Schnitt entlang der Linie III - III von Fig.2.


Die Zelle wie in Fig.1 gezeigt umfasst ein gasdichtes Gehäuse 10, das aus einem Material unfähig Korrosion, wie beispielsweise Kunststoff gebildet ist. Mehrere Kathodenplatten 11 und mehrere Anodenplatten 12 sind innerhalb der Zelle auf einer elektrisch isolierenden mittleren Pfosten 13 gelagert, wobei die Kathodenplatten und Anodenplatten auseinander durch isolierende Abstandhalter 14. Die Anodenplatten 12 sind alle parallel zu einem angeschlossenen beabstandet positiven Anschlußpol 15, während die Kathodenplatten sind alle parallel mit dem negativen Anschlußpol 16 verbunden, wobei diese Verbindungen in gestrichelten Linien in der Zeichnung angegeben. Die Kathoden- und Anodenplatten sind vorzugsweise in Form von Scheiben aus einem Metall auf den Elektrolyten geeignet gemacht, und sorgt so für eine zufriedenstellende Lebensdauer der Zelle. Diese Platten können so geformt sein, um mit der Form der Wände der Zelle, die im Querschnitt kreisförmig sein kann, wie angegeben, oder jede andere gewünschte Form anzupassen.
Die zentrale Säule 26 ist vorzugsweise in Form eines Rohres, das aus der Zelle erstreckt. Das untere Ende des Rohres 18 ist offen, so dass Luft in die Zelle durch die zentrale Säule 26 gepumpt und in die Zelle über das untere Ende 18, wo es durch den Elektrolyten zu verzichten. Dies hält den Elektrolyten ständig in Bewegung, die in der schnellen Entfernung etwaiger Gasblasen werden, die an die Elektrodenplatten anhaftende hilft.

In der in Fig.2 und Fig.3 gezeigten Abwandlung ist jede Elektrodenplatte mit Löchern 17. Die Zentralstange 26 ist auch mit mindestens einem Luftloch 19 benachbart zu seinem unteren Ende versehen ist. Eine Ablenkplatte 20 ist ebenfalls durch den zentralen Pfosten 26, wobei diese Platte Teller geformt, so dass Luft, die aus dem Luftloch 19 nach oben durch die Löcher 17 in den Elektroden abzulenken unterstützt. Dies hilft bei der weiteren verdrängen keine Gasblasen Festhalten an den Elektrodenplatten.
Die Zelle umfasst auch einen Gasauslass 21, so dass die Luft, die in die Zelle eintritt, zusammen mit den durch die Elektrolyse erzeugten Gase können aus der Zelle in einem geeigneten Speichertank entnommen werden (nicht in den Zeichnungen gezeigt). Falls gewünscht, kann eine solche Lagertank angeordnet werden, um die Gase unter Druck und zu diesem Zweck die Luft in die Zelle gepumpt wird unter dem gewünschten Druck gepumpt werden, zu akzeptieren. Ein Gastrockner (in den Zeichnungen nicht dargestellt) können auch zwischen dem Gasauslaß 21 und dem Vorratsbehälter angeordnet sein.
Obwohl die Elektrolyse natürlich produzieren beträchtliche Wärme, dennoch kann es sich als vorteilhaft erweisen, einen Heizer in der Zelle installiert, vorzugsweise im Boden der Zelle, zu unterstützen und zu erleichtern, die Erwärmung des Elektrolyten, so daß die Zelle seinem effizientesten Betriebs erreicht Bedingungen so schnell wie möglich.
Ebenfalls vorzugsweise sollte ein Stromregelvorrichtung verwendet werden, so dass die Intensität der elektrolytischen Wirkung gesteuert werden kann.
Ein Mechanismus kann auch für die automatische Auffüllung von Wasser in der Zelle, wie der Ebene der Elektrolyttropfen während der Verwendung bereitgestellt werden.
Es wird anerkannt, dass die Vermischung von Wasserstoff und Sauerstoff wird zu einer gefährlichen explosiven Mischung zu erzeugen, jedoch durch Ausführen der Erfindung, wie oben beschrieben, ist die Gefahr einer Explosion minimiert wird. Die erzeugten Gase können verwendet werden, zum Beispiel, als ein Brennstoff, um einen Verbrennungsmotor anzutreiben und zu diesem Zweck ist es wünschenswert, wie bereits erwähnt, um einen Anteil der Luft mit den während der Elektrolyse erzeugten Gase zu mischen, so dass, wenn die Mischung innerhalb des Zylinders oder der Zylinder des Motors gezündet wird, kann der so erzeugte explosive Kraft der gewünschte Betrag.
US
Patent 6.183.604 6. Februar 2001 Erfinder: Ruggero M. Santilli
Robuste
und effiziente Anlagen zur Herstellung eines Brennbare
und
Nicht-Schadgas von Unterwasser-Arcs und Methode hierfür

Bitte beachten
Sie, dass dies ein Wieder formuliert Auszug aus diesem Patent. Es zeigt, wie
die Elektrolyse von Wasser kann in großem Umfang als ein kontinuierliches
Verfahren durchgeführt werden.
ZUSAMMENFASSUNG
Ein
System zur Herstellung einer sauberen Verbrennung brennbaren Gases mit einem
elektrisch leitenden ersten Elektrode und eines elektrisch leitfähigen zweiten
Elektrode. Ein Motor mit der ersten Elektrode gekoppelt ist, angepasst ist, die
erste Elektrode bezüglich der zweiten Elektrode zu bewegen, um den Bogen
kontinuierlich zu bewegen weg von dem Plasma, das durch den Lichtbogen. Ein
wasserdichter Behälter für die Elektroden ist mit einer Menge an Wasser
innerhalb des Behälters ausreichend ist, um die Elektroden eintauchen
vorgesehen.
HINTERGRUND DER
ERFINDUNG
1.
Gebiet der Erfindung
Die
vorliegende Erfindung bezieht sich auf langlebige und effiziente Anlagen zur
Herstellung eines brennbaren und umweltfreundliche Gas aus Wasserkreisbögen und
die Methode, dies zu tun, und insbesondere bezieht sich die Erfindung auf die
Herstellung eines brennbaren Gas aus dem Unterwasser-Lichtbogenbildung von
Elektroden, die mit Bewegung zueinander.
2. Beschreibung des Standes der Technik
Das
brennbare Natur des Gases sprudelnden zur Oberfläche von einem
Unterwasserschweißlichtbogen zwischen den Kohlenstoffelektroden wurde entdeckt
und im letzten Jahrhundert patentiert. Verschiedene verbesserte Ausrüstung für
die Herstellung der brennbares Gas haben in diesem Jahrhundert patentiert.
Dennoch hat sich die Technologie noch nicht erreicht ausreichend getestet wurde
um regelmäßige Industrie- und Consumer-Produktion und Vertrieb wegen
zahlreicher Unzulänglichkeiten, einschließlich zu kurzer Dauer der
Kohlenstoffelektroden, die prohibitive Ersatz und Service, sowie eine geringe
Effizienz und hohen Gehalt an Kohlendioxid verantwortlich erfordert für den
Treibhauseffekt. Als Folge der zahlreichen Experimenten befasst sich diese
Erfindung mit neuen Anlagen zur Herstellung eines brennbaren Gases von
Unterwasserlichtbogen zwischen Kohlenstoffelektroden, die die bisherigen
Probleme löst, und erreicht die erste bekannte praktische Ausrüstung für die
industrielle Produktion und Vertrieb:
US
Pat. No. 5.159.900 (W.A. Dammann abd D. Wallman, 1992);
U.S.Pat.
No. 5.435.274 (W. H. Richardson, Jr., 1995);
Der
Hauptprozeß in diesen Erfindungen ist im wesentlichen die folgende. Der Bogen
wird im allgemeinen durch einen Gleichstrom ein Aggregat, wie beispielsweise
ein Schweißgerät, die bei niedriger Spannung (25-35 V) und Hochstrom (300 A bis
3000 A) in Abhängigkeit von der verfügbaren Kwh Eingangsleistung. Der hohe Wert
des Stroms bewirkt die Spitze der Kohlenstoff-Elektrode in der Kathode zum
Glühen, wobei die Folge Zerfall des Kohlenstoff-Kristall, und die Freisetzung
von hoch ionisierten Kohlenstoffatomen zu dem Bogen. Gemeinsam wird der
Lichtbogen trennt das Wasser in hoch ionisierten Atome von Wasserstoff und
Sauerstoff. Dies verursacht ein
Hochtemperaturplasma in der unmittelbaren Umgebung des Lichtbogens von etwa
7,000OF, die aus hoch ionischen H, O und C-Atomen besteht.
Eine
Reihe von chemischen Reaktionen dann innerhalb oder nahe des Plasmas auftreten,
wie zum Beispiel: die Bildung des H2O2-Molekül; die
Verbrennung von H und O in H2O; das Verbrennen von C und O in CO;
die Verbrennung von CO und O zu CO2 und andere Reaktionen. Da alle
diese Reaktionen sind stark exotherm, führen sie in der typischen, sehr
intensive Leuchten des Lichtbogens in Wasser, die größer ist als die der
gleichen Bogen in Luft ist. Die
entstehende Gase abkühlen im Wasser rund um die Entladung und Blase an die
Oberfläche, wo sie mit verschiedenen Mitteln gesammelt nach unten. Nach
zahlreichen Messungen zu verschiedenen unabhängigen Labors durchgeführt, im
wesentlichen aus 45% bis 48% H2, 36% -38% CO, 8% bis 10% CO2
und 1% -2% O2 die mit dem obigen Verfahren hergestellten brennbaren
Gases, das verbleibende Gas, das aus Teilen pro Million von komplexeren
Molekülen von H, O und C bestehen
Dieses
Verfahren erzeugt eine hervorragende brennbares Gas, weil die
Verbrennungsabgase erfüllen alle aktuellen EPA Anforderung ohne Katalysator
überhaupt, und ohne die hoch schädlichen krebserregenden Schadstoffe, die in
den Verbrennungsabgasen von Benzin, Diesel, Erdgas und anderen Brennstoffen für
den aktuellen Konsum enthalten sind.
Trotz
den angegebenen hervorragenden Verbrennungseigenschaften und trotz der
Forschung und Entwicklung von Erfindern Jahrzehnten durchgeführt, hat sich die
Technologie des von einem Unterwasser-Lichtbogen zwischen den
Kohlenstoffelektroden erzeugten brennbaren Gases nicht Industriereife erreicht
bis jetzt und keine Ausrüstung Erzeugung des brennbaren Gases für die
tatsächliche praktische Nutzungen derzeit für die Öffentlichkeit in den USA
oder im Ausland, die nur Geräte derzeit zur Veräußerung verfügbaren verkauft an
Forschung und Tests beschränkt. Die einzige Ausrüstung derzeit für die
Öffentlichkeit verkauft zu unterschiedlichen Gasen wie Browns Gas, die nicht
für den Einsatz in Verbrennungsmotoren, weil es implodiert, und nicht
explodiert, während der Verbrennung.
Der
Hauptgrund für mangelnde Industrie- und Konsumreife ist die zu kurze Dauer der
Kohlenstoffelektroden, die prohibitive Ersatz und Dienstleistungen erfordert.
Nach umfangreichen, getrennt überwacht, und zertifiziert Messungen werden die
Elektroden typischerweise aus festen Kohlenstoffstäbe von etwa 3/8 Zoll (9 mm)
Durchmesser besteht und etwa 1 Fuß (305 mm) Länge. Unter 14 kWh
Leistungseingang, wobei die Elektroden verbraucht bei der Rate von ungefähr ein
und ein Viertel Zoll (32 mm) Länge pro Minute, das Anhalten des Betriebs, und
der Austausch der Elektroden alle zehn Minuten erfordert.
Die
gleichen Tests haben gezeigt, dass bei 100 kWh Leistungsaufnahme, die
Elektroden werden im allgemeinen durch feste Kohlenstoffstab von ca. 1 cm
Durchmesser und der Länge von etwa einem Fuß gebildet sind, und werden unter
einer kontinuierlichen Wasserbogen mit einer Rate von etwa 3 verbraucht
Zoll-Länge pro Minute, wodurch Wartung erfordern nach 3 bis 4 Minuten Betrieb.
In jedem Fall erfordert Stromanlagen Wartung nach wenigen Minuten der Nutzung,
die nicht akzeptabel für Industrie- und Consumer-Gelände aus offensichtlichen
Gründen, einschließlich der erhöhten Unfallrisiko für sehr häufige manuelle
Operationen in einem Stück Hochstromanlagen ist.
Eine
weitere Unzulänglichkeit der bestehenden Ausrüstung ist der niedrige Wirkungsgrad
bei der Herstellung des brennbaren Gases, die die Effizienz von nun an als das
Verhältnis zwischen dem Volumen der in Kubikfuß hergestellt pro Stunde (cfh)
für brennbares Gas bezeichnet wird, und der realen Eingangsleistung pro Stunde
(kWh). Zum Beispiel umfangreiche Messungen haben ergeben, dass bereits
bestehende Anlagen einen Wirkungsgrad von 2-3 cfh / Kwh. Noch ein weiterer
Mangel der vorhandenen Ausrüstung ist der hohe Gehalt an Kohlendioxid in dem
erzeugten Gas. Kohlendioxid ist das für den Treibhauseffekt verantwortlichen
Gase. In der Tat vor der Verbrennung das Gas eine CO2-Gehalt von 8%
bis 10% mit einem entsprechenden Gehalt nach der Verbrennung von ca. 15% CO2,
somit offensichtlich Umweltprobleme verursachen.
ZUSAMMENFASSUNG DER ERFINDUNG
Im
Hinblick auf die vorstehenden Nachteile bei den bekannten Arten von
traditionellen Anlagen zur Herstellung von brennbaren und umweltfreundliche
Gase jetzt im Stand der Technik vorhanden ist, stellt die vorliegende Erfindung
eine verbesserte dauerhafte und effiziente Anlagen zur Herstellung eines
brennbaren und umwelt Gas aus Wasser Bögen und das Herstellungsverfahren.
Als
solches ist das allgemeine Ziel der vorliegenden Erfindung, die später im
Detail beschrieben wird, ist es, neue, verbesserte, langlebige und effiziente
Anlagen zur Herstellung eines brennbaren und umweltfreundliche Gas aus
Wasserkreisbögen und die Verfahren zum Erreichen liefern dies ist ein
Verfahren, das alle Vorteile des Standes der Technik hat, und keines der
Nachteile.
Um
dies zu erreichen, umfasst die vorliegende Erfindung im wesentlichen aus einem
neuen und verbesserten System zur Erzeugung einer sauberen Verbrennung
brennbaren Gas von einem Lichtbogenplasmaerzeugung unter Wasser. Erste
vorgesehen ist eine elektrisch leitende Anode aus Wolfram hergestellt. Die
Anode ist in einer im Allgemeinen zylindrischen Konfiguration mit einem
Durchmesser von etwa einem Zoll und eine Länge von ungefähr drei Zoll
Feststoff. Weiter vorgesehen ist eine allgemein Z-förmige Kurbel eines elektrisch
leitenden Materials. Die Kurbel weist eine lineare Ausgangsende Unterstützung
der Anode. Die Kurbel weist auch eine lineare Eingangsende im wesentlichen
parallel zu dem Ausgangsende. Ein Querverbindungsabschnitt zwischen den
Eingangs- und Ausgangsenden befinden.
Eine
elektrisch leitfähige Kathode nächsten vorgesehen. Die Kathode aus Kohlenstoff
hergestellt ist. Der Kohlenstoff ist in einer hohlen rohrförmigen Aufbau mit
einer Achse. Die Kathode über einen unterstützten Ende und ein freies Ende. Die
Kathode hat eine Länge von etwa 12 Zoll und einen Innendurchmesser von etwa
11,5 Zoll und einen Außendurchmesser von etwa 12,5 Zoll. Ein Motor ist neben
vorgesehen. Der Motor weist eine drehbare Antriebswelle. Die Antriebswelle hat
eine feste Drehachse. Der Motor ist mit dem Eingangsende der Kurbel gekoppelt
ist und angepasst ist, um die Kurbel zu drehen, um das Ausgangsende und der
Anode in einer kreisförmigen Bewegungsbahn zu bewegen. Die kreisförmige
Bewegungsbahn mit einem Durchmesser von etwa zwölf Zoll mit der Anode
angeordnet ist, um das freie Ende der Kathode benachbart sind. Auf diese Weise
wird der Anode und der Lichtbogen kontinuierlich um die Kathode herum bewegt
und weg von dem Plasma, das durch den Lichtbogen.
Weiter
vorgesehen ist eine axial verschoben Unterstützung. Der Träger ist in einer
kreisförmigen Konfiguration um das gelagerte Ende der Kathode zu empfangen und
die Kathode axial in Richtung der Anode bewegen, wenn das Kohlenstoffatom der
Kathode während des Betriebs und der Verwendung verbraucht. Weiter vorgesehen
ist ein wasserdichter Behälter für die Anode, die Kathode, Kurbel und
Unterstützung. Eine Menge an Wasser innerhalb des Tanks vorgesehen ist, die
ausreicht, um die Anode und die Kathode eintauchen. Weiter vorgesehen ist eine
Eintrittsöffnung in den Behälter. Die Eingangsschnittstellenfunktionen, um
Wasser und einen Kohlen angereichertes Fluid in den Behälter zuzuführen, um den
Kohlenstoff und das Wasser aus dem Behälter hat bei Betrieb und Benutzung zu
ergänzen. Weiter vorgesehen ist eine Potentialquelle. Die Potentialquelle
koppelt die Anode und die Kathode. Auf diese Weise wird zwischen der Anode und
der Kathode mit einem umgebenden Plasma zur Erzeugung von Gas in dem Wasser ein
elektrischer Lichtbogen erzeugt. Das Gas wird dann Blase nach oben und sammeln
über dem Wasser. Last vorgesehen ist eine Austrittsöffnung zum Entfernen des
Gases, das aus dem Anlegen von Strom von der Quelle des Potentials an die Anode
und Kathode führt, während die Anode dreht, und die Kathode wird eine axiale
Verschiebung.
Diese
Grundzüge zeigt, die wichtigeren Merkmale der Erfindung, damit die folgende
detaillierte Beschreibung besser verstanden werden kann und damit der
vorliegende Beitrag zum Stand der Technik besser gewürdigt werden. Es gibt
natürlich zusätzliche Merkmale der Erfindung, die beschrieben werden und die
den Gegenstand der Ansprüche gemacht zu bilden.
Insofern
Bevor mindestens eine Ausführungsform der Erfindung im Detail zu verstehen,
dass die Erfindung nicht in ihrer Anwendung auf die Details der Konstruktion
und die Anordnungen der in der folgenden Beschreibung beschrieben oder
dargestellt sind, beschränkt werden soll, es in den Zeichnungen. Die Erfindung
ist zu anderen Ausführungsformen und in die Praxis umgesetzt und auf
verschiedene Weise durchgeführt. Auch zu verstehen, dass die Phraseologie und
Terminologie hier verwendet werden, sind für den Zweck der Beschreibung und
sollte nicht als Beschränkung des Umfangs dieser Erfindung angesehen werden,
ist es.
Eine
weitere Aufgabe der vorliegenden Erfindung, neue und verbesserte langlebig und
effizient Anlagen zur Herstellung eines brennbaren und umwelt Gas aus Wasser
Bögen und Verfahren dafür, die handeln kann einfach und effizient hergestellt
und auf kommerzieller Basis vermarktet werden.
Schließlich
ist es eine Aufgabe der vorliegenden Erfindung, ein neues und verbessertes
System zum Herstellen einer sauberen Verbrennung brennbaren Gases mit einem
elektrisch leitenden ersten Elektrode, einer elektrisch leitfähigen zweiten
Elektrode, eine mit der ersten Elektrode gekoppelten Motor bereitzustellen, und
angepasst ist, um den ersten Schritt Elektrode bezüglich der zweiten Elektrode,
um den Bogen kontinuierlich zu bewegen weg von dem Plasma, das durch den
Lichtbogen, und einem wasserdichten Behälter für die Elektroden mit einer Menge
an Wasser innerhalb des Behälters ausreichend ist, um die Elektroden
eintauchen.
Diese
zusammen mit anderen Aufgaben der Erfindung, zusammen mit den verschiedenen
neuen Merkmale, welche die Erfindung kennzeichnen, sind insbesondere in den
Ansprüchen Abschnitt dieser Offenbarung hingewiesen. Für ein besseres
Verständnis der Erfindung, ihrer Betriebsvorteile und der spezifischen Aufgaben
durch ihre Verwendungen erreicht werden, sollte jedoch auf die begleitenden
Zeichnungen und die Beschreibung, in denen veranschaulichten bevorzugten
Ausführungsformen der Erfindung vorgenommen werden.
KURZE
BESCHREIBUNG DER ZEICHNUNGEN
Die
Erfindung wird besser verstanden und andere Gegenstände als die oben dargelegt
werden ersichtlich, wenn berücksichtigt wird, auf die folgende detaillierte
Beschreibung davon gegeben. Diese Beschreibung nimmt Bezug auf die beigefügten
Zeichnungen, wobei:
Fig.1
und Fig.2 sind Darstellungen der Ausrüstung des Standes der Technik für
die Herstellung einer durch einen Lichtbogen unter Wasser hergestellt
schadstofffreies Brenngas mit Techniken nach dem Stand der Technik konstruiert.


Fig.3
ist ein schematisches Diagramm, das die Prinzipien der vorliegenden Erfindung.

Fig.4
ist eine schematische Darstellung einer Teilschnittansicht entlang der Linie
4-4 der Fig.3 genommen und stellt eine zusätzliche Ausführungsform der
vorliegenden Erfindung.

Die
gleichen Bezugszeichen beziehen sich auf gleiche Teile in den verschiedenen
Figuren.
BESCHREIBUNG
DER BEVORZUGTEN AUSFÜHRUNGSFORM
Mit
Bezug auf Fig.1, ist ein typisches
Ausführungsbeispiel der Elektroden der aktuellen Verwendung zur Herstellung
eines brennbaren Gases aus Wasser Bögen, in denen ein oder mehrere Paare von
festen Kohlenstoffstäbe werden in der ausgewählten Flüssigkeit frontal entlang
ihrer zylindrischen taucht Symmetrieachse. Die Aktivierung des Bogens erfordert
zunächst den physischen Kontakt der Spitzen der beiden Stangen mit der Folge
großer Stromstoß infolge Kurzschluß, gefolgt von einem Zurückziehen der
Elektroden bis zu dem Lichtbogenspalt, der typischerweise in der Größenordnung
von 1 / 16 inch (1,5 mm) in Abhängigkeit von der Eingangsleistung. Die
Komponenten einer solchen Ausführungsform umfassen:
a, b: Kohlenstoffelektroden
c, d: Inhaber der a & b
e, f: Schrauben für die
Weiterentwicklung der a & b
g, h: Mechanismus zur Förderung der a
& b
i: Reaktionskammer
j: Ausfahrt von Brenngas aus der Kammer
Zahlreiche
Alternativen zu dem obigen typischen Ausführungsform wurden erfunden. Zum
Beispiel werden in dem U.S. Pat. No. 603.058 (H. Eldridge, 1898) kann eine
Vielzahl von Konfigurationen der Elektroden, einschließlich stabförmige Anoden
und scheibenförmigen Kathoden sehen. Als weiteres Beispiel kann auch unter
Bezugnahme auf Fig.1, der
Ausführungsform von US Pat. No. 5.159.900 (WA Dammann und D. Wallman, 1992) und
US Pat. No. 5.417.817 (WA Dammann und D. Wallman, 1995) besteht im wesentlichen
aus der vorhergehenden geometrische Konfiguration der Elektroden, ergänzt durch
einen Mechanismus für die Umkehrung der Polarität zwischen den Elektroden, da
die Kathode erfährt den höchsten Verbrauch unter einem Gleichstrom Lichtbogen,
während die Anode erfährt einen wesentlich geringeren Verbrauch. Obwohl
innovative bleibt dieser zweiten Ausführungsform auch offensichtlich nicht aus,
um die Laufzeit der für die industrielle Reife benötigt Elektroden zu
erreichen, während es andere Mängel, wie zB die Unterbrechung des Lichtbogens
zu jedem Zeitpunkt die Polaritäten umgedreht werden, mit der Folge von
Zeitverlust und Effizienz aufgrund der angezeigte elektrischer Überspannung
jedes Mal, wenn der Lichtbogen initiiert.
Als
ein zusätzliches Beispiel, und unter Bezugnahme auf Fig.2, wobei der Mechanismus des US-Pat. No. 5.792.325 (WH
Richardson, Jr., 1998), hat eine andere bevorzugte Ausführungsform, die aus
einem oder mehreren Paaren von Elektroden in der Form von Kohlenstoffscheiben
dreh im Abstand entlang ihrer Umfangskanten, zwischen denen eine elektrisch
neutrale Kohlenstoffstab ist eingesetzt. Diese Stange bewirkt, dass der
Kurzschluss notwendig, den Lichtbogen zu aktivieren, und dann wird die Wartung
der Lichtbogen selbst. Dieser letztere Mechanismus auch nicht das Hauptproblem
hier betrachteten nicht zu lösen. In der Tat wird die neutrale Kohlenstoffstab
mit im wesentlichen der gleichen Rate wie die der vorhergehenden
Ausführungsformen verbraucht. Zusätzlich hat der Mechanismus den Nachteil, den
Abbau der Einzelbogen zwischen zwei zylindrischen Elektroden in zwei separate
Bögen, einer auf je beiden Kupplungen der leitenden Platte und dem neutralen
Stab, mit Folge Reduzierung der Effizienz aufgrund des Abfalls der Spannung und
andere Faktoren. Zahlreiche Mittel können in Betracht gezogen werden, wie
beispielsweise Mechanismen, die auf faßartigen schnellen Ersatz der
Kohlenstoffstangen, um die Lebensdauer von Kohlenstoffelektroden, zu
verbessern. Diese Mechanismen werden hier nicht bevorzugt, da der Bogen, um
jedes Mal eine Stange ersetzt reaktiviert werden, wodurch die Wiederherstellung
des Lichtbogens mit physikalischen Kontakt und Folge Mängel hingewiesen früher.
Die Komponenten einer solchen Ausführungsform umfassen:
l, m: C-Plattenelektroden
n, o: Zahnraddreh l & m
p, q:
Seitenzahnrad zur Drehung n & o
r, s: Welle von Getrieben p & q
t, u: Mechanismus für rotierende Wellen
R & S
v: Elektroden neutralen vertikalen
Stange
w: Weiterentwicklung von v
x: Mechanismus zur Förderung der v
y: Reaktorkammer
z: Strom-Mechanismus
Diese
Erfinder glaubt, dass der primäre Ursprung der Insuffizienz hier betrachteten,
liegt bei den Kohlestäbe selbst, die in der Tat sind für Unterwasserschweißen,
aber nicht ausreichend für den anderen Bereich zur Erzeugung eines brennbaren
Gases vom Wasserkreisbögen.
Mit Bezug auf Fig.3, ist die Erfindung speziell mit
Ausrüstung, die die Unzulänglichkeit hier betrachteten durch das Erreichen der
Betriebsdauer vom Hersteller gewünschte löst, und dabei einen kontinuierlichen
Bogen ohne Unterbrechung über die gesamte gewünschte Dauer. Für den Fall von
großen industriellen Herstellung dieses brennbare Gas mit elektrischer
Energiezufuhr in der Größenordnung von 100 kWh, einem repräsentativen Geräte
dieser Erfindung besteht im wesentlichen aus:
1)
Ein oder mehrere Bögen von einem Gleichstrom Strom, wie sie typischerweise in
kommerziell erhältlichen Leistungseinheiten verfügbar erzeugt wird;
2)
Ein oder mehrere Anoden Vollstäbe von etwa 1 cm im Durchmesser und ca. 2 cm in
der Länge und mit einer hohen Temperatur Leiter besteht, wie beispielsweise
Wolfram oder Keramik bestehen. Umfangreiche und diversifizierten Experimente
haben festgestellt, dass der Verbrauch an der Anode der gewöhnlichen Wolfram
besteht, ist minimal, und auf jeden Fall in der Größenordnung von einigen
Wochen des Betriebs.
3)
ein oder mehrere Kohlenstoffbasis Kathoden in der Konfiguration eines großen
Hohlstab geometrisch als Zylinder mit der gleichen Dicke der Anode definiert,
aber mit einem Radius und die Länge ausgewählt werden, um die gewünschte Dauer
zu schaffen. Diese Kathode führt die Vitalfunktion zu Glühlampen in der
unmittelbaren Nähe des Lichtbogens, damit die Freigabe Kohlen zur Plasma.
Genauer
gesagt und unter Bezugnahme auf Fig.3
und Fig.4 umfasst die vorliegende Erfindung im wesentlichen ein neues und
verbessertes System 10 zum Erzeugen
einer sauberen Verbrennung brennbaren Gas von einem Lichtbogenplasmaerzeugung
unter Wasser. Erste vorgesehen ist ein
elektrisch leitfähiges Anode 12 aus
Wolfram hergestellt ist. Die Anode ist
in einer im Allgemeinen zylindrischen Konfiguration mit einem Durchmesser von
etwa einem Zoll und eine Länge von ungefähr drei Zoll Feststoff.
Weiter
vorgesehen ist ein allgemein Z-förmigen Kurbel 14 aus einem elektrisch leitenden Material. Die Kurbel weist eine
lineare Ausgangsende 16 unterstützt
die Anode. Die Kurbel weist eine lineare Eingangsende 18 im wesentlichen parallel mit dem Ausgangsende. Eine
Querverbindungsteil 20 ist zwischen
den Eingangs- und Ausgangsenden befinden.
Eine
elektrisch leitfähige Kathode 22
wird als nächstes vorgesehen. Die Kathode aus Kohlenstoff hergestellt ist. Der
Kohlenstoff ist in einer hohlen rohrförmigen Aufbau mit einer Achse. Die Kathode hat einen abgestützten Ende 24 und ein freies Ende 26. Die Kathode hat eine Länge von etwa 12 Zoll
und einen Innendurchmesser von etwa 11,5 Zoll und einen Außendurchmesser von
etwa 12,5 Zoll.
Ein
Motor 28 ist neben vorgesehen. Der
Motor weist eine drehbare Antriebswelle 30.
Die Antriebswelle hat eine feste Drehachse. Der Motor ist mit dem Eingangsende
der Kurbel gekoppelt ist und so positioniert ist, die Kurbel zu drehen und
verschieben das Ausgangsende und der Anode in einer kreisförmigen
Bewegungsbahn. Die kreisförmige Bewegungsbahn mit einem Durchmesser von etwa
zwölf Zoll mit der Anode angeordnet ist, um das freie Ende der Kathode
benachbart sind. Auf diese Weise wird der Anode und der Lichtbogen
kontinuierlich um die Kathode herum bewegt und weg von dem Plasma, das durch
den Lichtbogen.
Weiter
vorgesehen ist eine axial verschobene Träger 32. Der Träger ist in einer
kreisförmigen Konfiguration um das gelagerte Ende der Kathode zu empfangen und
die Kathode axial in Richtung der Anode bewegen, wenn das Kohlenstoffatom der
Kathode während des Betriebs und der Verwendung verbraucht.
Ein
wasserdichter Behälter 34 für die
Anode, die Kathode, Kurbel und Träger nächsten vorgesehen. Eine Menge an Wasser
36 wird im Behälter ausreichend ist,
um die Anode und die Kathode eintauchen vorgesehen.
Eine
Eintrittsöffnung 38 ist in dem
Behälter vorgesehen ist. Die
Eingangsschnittstellenfunktionen, um Wasser und einen Kohlen angereichertes
Fluid in den Behälter zuzuführen, um den Kohlenstoff und das Wasser aus dem
Behälter hat bei Betrieb und Benutzung zu ergänzen.
Weiter
vorgesehen ist eine Potentialquelle 42.
Die Spannungsquelle koppelt die Anode
und die Kathode. Auf diese Weise wird zwischen der Anode und der Kathode mit
einem umgebenden Plasma zur Erzeugung von Gas in dem Wasser ein elektrischer
Lichtbogen erzeugt. Das Gas wird dann
Blase nach oben, um über dem Wasser.
Schließlich
vorgesehen ist eine Austrittsöffnung 44
für das Gas aus dem Anlegen von Strom von der Spannungsquelle an die Anode und
die Kathode, während die Anode dreht, und die Kathode wird eine axiale
Verschiebung.
Fig.4
ist eine Querschnittsansicht entlang der Linie 4-4 von Fig.3 genommen,
aber ist mit einem alternativen Ausführungsbeispiel gerichtet ist. Bei einer solchen Ausführungsform ist die
Anode 48 Flügel geformte weniger
Turbulenzen im Wasser beim Bewegen verursachen. Zusätzlich können verschiedene
Träger 50 sind zur Verminderung
Turbulenz und zum Bereitstellen Steifigkeit bereitgestellt.
Wieder
mit Bezug auf Fig.3 ist die Anode
Stange frontal auf dem Rand der zylindrischen Kathode angeordnet ist und
gestattet, um den gesamten Umfang des zylindrischen Rand über einen
Elektromotor oder eine andere Einrichtung zu drehen. (Die umgekehrte Fall der
Drehung des Kathodenzylinders an einer festen Anodenstange oder die
gleichzeitige Drehung der beiden, gleichermaßen akzeptabel, für technische
Produktion, obwohl teurer). Umfangreiche Tests haben unter einem ausreichenden
Drehgeschwindigkeit des Anodenstange an der Zylinderkathode in der
Größenordnung von 100 Umdrehungen pro Minute festgelegt, dass oder so, ist der
Verbrauch von der Kante des Kathodenröhre Uniform, wodurch die gewünschte
kontinuierliche Unterwasser-Lichtbogen ohne die für die häufigen Kathodenstab
Ersetzungen in den bereits bestehenden Konfigurationen notwendig
Unterbrechungen.
Für
den Fall eines kleineren elektrischen Leistungsaufnahme bleibt über Geräten im
wesentlichen die gleichen, außer für die Reduzierung des Durchmessers des nicht
auf Kohlenstoff basierende Anode und der entsprechenden Dicke der
kohlenstoffbasierten zylindrischen Kathode. Zum Beispiel für Kwh 14
Leistungseingang, der Anodendurchmesser und damit verbundene Dicke des
zylindrischen Kathode bis etwa 3/8 Zoll reduziert werden.
Der obige neue Geräte
in der Tat erlauben die Erzielung der gewünschten Dauer der vor der Wartung der
Elektroden. Als erste Illustration für den industriellen Einsatz, nehme an,
dass der Hersteller wünscht, eine Ausrüstung für das hohe Volumen der
Industrieproduktion der brennbares Gas von etwa 100 kWh Energieeintrag mit der
Dauer von vier Stunden und erfordern somit die Wartung zweimal am Tag, einmal
für Mittagspause und die andere am Ende des Arbeitstages, gegenüber dem Service
erst nach ein paar Minuten der Verwendung zur vorbestehenden Ausrüstung.
Diese
Erfindung ermöglicht leicht die Erreichung dieses Dauer mit diesem
Stromeingang. Daran erinnern, dass die Kohlenstoffstangen von etwa 1 Zoll im
Durchmesser werden von der Unterwasser-Lichtbogen von 100 Kwh mit einer
Geschwindigkeit von ca. 3 cm in der Länge pro Minute verbraucht. Zahlreiche
Versuche haben ergeben, dass eine zylindrische Kohlenstoffkathode von 1 Zoll
Dicke, etwa einen Fuß Radius und etwa zwei Meter in der Länge, ermöglicht die
Erzielung der gewünschten Laufzeit von 4 Stunden Dauerbetrieb vor Service.
Tatsächlich impliziert eine solche Geometrie, daß je 1 Zoll-Abschnitt des
zylindrischen Kathode in 6 Minuten verbraucht. Seit 4 Stunden entsprechen 240
Minuten, die Dauer von vier Stunden Dauerbetrieb erfordert vierzig 1
Zoll-Abschnitte des zylindrischen Kathode. Dann wird das gewünschte 4 Stunden
Laufzeit der Kathode erfordert den Radius R = 40 / 3,14 oder 12,7 Zoll, wie
angegeben. Es ist offensichtlich, daß eine zylindrische Kohlenstoffkathode von
etwa zwei Fuß Radius und etwa einen Fuß in der Länge im wesentlichen die
gleiche Länge wie die vorangehenden Konfiguration ein Fuß Radius und zwei Meter
lang ist. Als zweites Beispiel für die Verbrauchereinheiten mit kleineren
Leistungseingang als der oben kann die gleiche Dauer von 4 Stunden vor der
Wartung mit proportional kleineren Abmessungen der Elektroden, die leicht über
die vorstehenden Berechnungen berechnet werden können erreicht werden.
Es
ist wichtig zu zeigen, dass die oben beschriebene, gleiche Ausstattung erlaubt
die Erhöhung der Effizienz, wie zuvor definiert. Eingehende Untersuchungen
durch diese Erfinder am Partikel durchgeführt wird, atomaren und molekularen
Ebenen, hier der Kürze halber weggelassen, haben festgestellt, dass der
Lichtbogen ist sehr effizient bei der Zersetzung von Wassermolekülen zu
Wasserstoff und Sauerstoffgase. Die geringe Effizienz bei der Erzeugung eines
brennbaren Gases unter zusätzlicher Anwesenheit von Kohlenstoff als in bereits
bestehende Patente aufgrund der Tatsache, daß, wenn der H und O Gasen im Plasma
um die Entladung gebildet werden, werden die meisten dieser Gase zu verbrennen,
durch Rücksendung für Wassermoleküle wieder zu bilden. Im Gegenzug, der Verlust
durch Neuerstellung von Wassermolekülen ist das evident Hauptgrund für die
geringe Effizienz der bereits bestehenden Anlagen. Der Grund für diese geringe
Effizienz ist die stationäre Natur der Lichtbogen selbst innerhalb des Plasmas,
da unter diesen Bedingungen die Bogen löst die Verbrennung von Wasserstoff und
Sauerstoff, die ursprünglich aus der Abtrennung des Wassers geschaffen.
Die
oben beschriebene neue Geräte dieser Erfindung verbessert auch die Effizienz.
In der Tat kann die Leistungsfähigkeit durch Entfernen des Bogens aus dem
Plasma unmittelbar nach ihrer Bildung verbessert. Wiederum ein effektiver Weg
zum Erreichen eines solchen Ziels ohne Löschen des Lichtbogens selbst ist, um
die Flüssigkeit und Plasma im stationären Zustand zu halten und stattdessen
schnell den Bogen weg von dem Plasma zu bewegen. Diese Funktion wird genau
durch das neue Gerät der vorliegenden Erfindung erfüllt, da der Lichtbogen
kontinuierlich rotiert daher Verlassen des Plasmas unmittelbar nach ihrer
Bildung. Umfangreiche Versuche, die durchgeführt wurden, haben ergeben, dass
das neue Gerät der vorliegenden Erfindung kann die Effizienz der 2-3 cu
erhöhen. ft. pro kWh Strom Ausführungsformen 4-6 cu. ft. pro kWh.
Es
ist leicht zu sehen, dass die gleiche Ausrüstung dieser Erfindung verringert
auch den Gehalt an Kohlendioxid. Tatsächlich wird CO2 durch die
Verbrennung von CO und O, also von einer sekundären chemischen Reaktion in der
Lichtbogenplasma nach der Schaffung eines CO Ursprung gebildet wird. Aber die
letztere Reaktion wird genau durch den stationären Lichtbogen innerhalb des
Plasmas ausgelöst. Daher ist die Entfernung des Bogens aus dem Plasma nach
seiner Bildung durch die schnelle Rotation der Anode auf dem zylindrischen Rand
der Kathode, während die Flüssigkeit stationär ist impliziert eine Verminderung
der CO2-Gehalt wegen der Abnahme der Entzündung von CO und O.
Umfangreichen
Untersuchungen festgestellt, dass eine Rotation von 100 Umdrehungen pro Minute
von der Anode über den Rand der zylindrischen Kathode Radius einen Fuß
vermindert den Gehalt an Kohlendioxid in dem brennbaren Gas zumindest um die
Hälfte, wodurch eine erhebliche Umweltvorteil. Die Abnahme des CO2-Gehaltes
impliziert auch eine Erhöhung der Effizienz, alternativ als Energieinhalt des
pro Stunde (BTU / hr) erzeugten Gases dividiert durch die reale elektrische
Energie pro Stunde (kWh) absorbiert. In der Tat ist CO2 ein nicht
brennbares Gas, also keine sinn BTU-Gehalt aufweist. Es ist dann ersichtlich,
dass, da der Gesamtkohlenstoffgehalt in dem Gas das gleiche bleibt, die
Verringerung der nicht brennbare CO2 in dem Gas durch eine
entsprechende Erhöhung des brennbaren CO mit dem gleichen Kohlenstoffgehalt
ersetzt wird, damit der Energiegehalt zunehmende des Gases für die gleiche
Produktionsvolumen von bereits bestehenden Erfindungen und für die absorbierte
gleichen wirkliche Macht.
Mit Bezug auf Fig.3,
unter verschiedenen möglichen Alternativen, umfaßt eine bevorzugte
Ausführungsform der vorliegenden Erfindung für das Volumen industriellen Herstellung
eines brennbaren Gases aus Wasserbogen mit ca. 100 kWh Wirk elektrische Energie
im Wesentlichen:
A)
Eine geschlossene Reaktorkammer 56
der ungefähren Abmessungen 4 Meter hoch, drei Meter breit und 3 Meter lang von
Stahlblechen oder einem anderen Metall von etwa 1/4 Zoll Dicke hergestellt ist,
mit in seinem Inneren die Elektroden für die Erzeugung des Lichtbogens und
haben einige Mittel zur Austreten des in seinem Inneren wie auch einige Mittel
für den schnellen Zugriff oder Wartung der Innenelektroden erzeugten Gases;
B)
Das Auffüllen der Kammer mit einer Flüssigkeit in der Regel bestehend aus
Wasser und / oder Wasser mit kohlenstoffreichen wasserlösliche Substanzen
gesättigt;
C)
eine oder mehrere Anoden, die aus Stäben von etwa 1 cm im Durchmesser und etwa
2 Zoll in der Länge aus Wolfram oder anderen temperaturfesten Leiter besteht;
D)
eine oder mehrere zylindrische förmigen Kohlenstoffkathoden mit im wesentlichen
der gleichen Dicke wie diejenige der Anoden mit dem Radius und der Länge für
die gewünschte Zeitdauer ausgewählt werden;
E)
elektromechanische Mittel für die Drehung der Anodenstangenkopf weise auf dem
Rand der zylindrischen Kathode oder der Drehung der Kante der Zylinderkathode
auf einer stationären Anodenstange, oder die gleichzeitige Drehung der beiden;
F)
Automation für die Einleitung des Lichtbogens und seine Wartung über den
automatischen Vorschub der Kohlenstoffkathode und / oder der Anodenstange und /
oder beiden, in einer Weise, die konstante Bogenspalt 58 aufrechtzuerhalten.
G) die Befestigungen der zylindrischen Kohlenstoffkathode,
um seine rasche Austausch zu ermöglichen; verschiedenen Sensoren für die
Fernüberwachung der Leistungseinheit, brennbares Gas, Flüssigkeit und
Elektroden; Behälter für die Aufbewahrung des Gases produziert und diverse
andere Gegenstände.
Eine
verbesserte Version der oben beschriebenen Ausführungsform ist konzipiert, um
die Rotation der Flüssigkeit aufgrund von Luftwiderstand zu minimieren durch
die untergetauchten Drehung der Anode mit der Folge zurück zu dem stationären
Charakter des Plasmas 54 und der
Lichtbogen, Folgeeffizienzverlust und Erhöhung der CO2-Gehalt aus
den oben genannten Gründen.
Mit
Bezug auf Fig.4 und unter einer
Vielzahl von Ausführungsformen kann dieses Ziel durch die Formgebung der
Drehanode in der Form eines Flügels mit einer minimalen möglichen
Fahrwiderstand erreicht werden, während der Drehung in der Flüssigkeit, und
durch Einführen in den Innenraum des umschlossenen Reaktorkammerplatten aus
Metall oder einem anderen festen Material mit der ungefähren Dicke von 1/8 Zoll
(3 mm) hergestellt, wobei die Platten nicht in Kontakt mit noch in der Nähe der
Kathode und der Anode in einem radial bezüglich der zylindrischen
Symmetrieachse der verteilt angeordnet Ausrüstung und innen angeordnet als auch
außerhalb der Hohlkathode. Letztere Platten führen die offensichtliche Funktion
der Minimierung der Drehbewegung der Flüssigkeit aufgrund von untergetauchten
Rotation der Anode erzeugt Widerstand.
Die
Fernsteuerung des Gerätes ist im wesentlichen wie folgt:
1)
Die Ausrüstung wird für mit elektrischem Strom automatisch auf Minimum
eingestellt ist, wobei die Anode stab automatischen Einleiten seiner Drehung
auf dem Rand der zylindrischen Kathode und der Lichtbogen offen geschaltet
wird;
2)
Die Automatisierung verringert den Abstand zwischen Anode und Kathode, bis der
Lichtbogen initiiert wird, während der Endstufen, automatisch auf den
gewünschten Wert für jede gegebene Kwh freigegeben und der Spaltabstand wird
automatisch auf den optimalen Wert der ausgewählten Flüssigkeit und Kwh via
gehalten mechanische und / oder optische und / oder elektrische Sensoren;
3) Das obige Gerät erzeugt das brennbare Gas unter Druck
innerhalb des Metallgefäßes, welches dann in den Lagertank über eine
Druckdifferenz oder einer Pumpe übertragen werden; Herstellung des Brenngas
fährt dann automatisch bis zum vollständigen Verbrauch des zylindrischen
Kohlenstoffkathode.
Was
die Art und Weise der Verwendung und der Betrieb der vorliegenden Erfindung
sollte das gleiche aus der obigen Beschreibung ersichtlich. Entsprechend wird
keine weitere Diskussion in Bezug auf die Art der Verwendung und Betrieb
vorgesehen sein.
Im
Hinblick auf die obige Beschreibung dann zu realisieren, dass die optimalen
Maßbeziehungen für die Teile der Erfindung, um Variationen in der Größe,
Materialien, Gestalt, Form, Funktion und Betriebsweise, Anordnung und
Verwendung umfassen kann, ist es, ohne weiteres als ersichtlich und versteht
sich für den Fachmann und alle äquivalenten Beziehungen zu jenen in den
Zeichnungen dargestellt und in der Beschreibung beschrieben sind, sollen von
der vorliegenden Erfindung umfasst werden.
Patentanmeldung
US 2006/060464 23. März 2006 Erfinder: Chak Chang
EIN
VERFAHREN UND VORRICHTUNG ZUR ERZEUGUNG VON PLASMA IN EINER FLÜSSIGKEIT
Diese Patentanmeldung ist eine höchst ungewöhnliche System, das eine Plasmaentladung bei Raumtemperatur und Umgebungsdruck erzeugt, mit Spannungen bis zu 350 V und Ströme von nur 50 Milliampere und unter anderem das in der Lage ist die Förderung der Produktion von Arzneimitteln, Herstellung von Nanopartikeln, der Gewinnung von Metallen aus Flüssigkeiten, Niedertemperatur-Sterilisation von flüssigen Lebensmitteln, den Einsatz in der Papierindustrie, die Abwassereinleitungen, Fragmentierung oder de-lignifications von Cellulose zu dekontaminieren; die Entfernung von Gerüchen aus Ausstoßen von Flüssigkeit in der Lebensmittelindustrie, und die Behandlung der Flüssigkeit Abwasser. Es ist auch ein Verfahren zur Herstellung von Wasserstoffgas bei niedrigen Kosten.
ZUSAMMENFASSUNG
Ein Verfahren und eine Vorrichtung zur Erzeugung von Plasma in einer Flüssigkeit. Die Flüssigkeit 3 wird in einem Bad 2 angeordnet, die ein Paar beabstandeter Elektroden 4, 6 bilden eine Kathode und eine Anode. Ein Strom von Blasen eingeführt wird oder in dem Fluid benachbart zu der Kathode erzeugt. Eine Potentialdifferenz zwischen der Kathode und der Anode, so dass eine Glimmentladung in dem Blasenbereich gebildet ist und ein Plasma aus ionisierten Gasmolekülen innerhalb der Bläschen gebildet aufgebracht. Das Plasma kann dann in der Elektrolyse, Gasproduktion, Abwasserbehandlung oder Sterilisation, Mineralextraktion, Herstellung von Nanopartikeln oder Materialverbesserung verwendet werden. Das Verfahren kann bei Normaldruck und Raumtemperatur durchgeführt werden. Die Elektroden können Mittel zum Auffangen tragen die Blasen in der Nähe. Trennwände zwischen den Elektroden vorliegen.
BESCHREIBUNG
Die Erfindung betrifft die Bereitstellung und Verwendung eines Plasmas in einer Flüssigkeit gebildet wird, und insbesondere auf die Bereitstellung und den Nutzen eines Plasmas innerhalb Bläschen in einem wässrigen Medium enthalten sind gebildet.
HINTERGRUND
Plasma ist ein elektrisch leitfähiges Gas hoch reaktiven Teilchen, wie Radikalen, Atomen Plasma Elektronen, Ionen und dergleichen enthält. Zum Beispiel Plasma gebildet werden, wenn Atome eines Gases sind begeistert, hohe Energien, wobei die Gasatome verlieren halten einige ihrer Elektronen und werden ionisiert, um Plasma zu erzeugen.
Thermisches Plasma, einschließlich Plasmabogen bekannt. Jedoch Plasmabogen mit hoher Stromverbrauch, der schnellen Erosion der Elektroden, wenn bei der Elektrolyse verwendet zugeordnet, die Notwendigkeit für Katalysatoren und hoher Energieverlust aufgrund der damit verbundenen hohen Temperaturen.
Offensichtlich daher wäre es vorteilhaft, wenn ein nicht-thermisches Plasma entwickelt werden könnte. Dies würde das Plasma zu ermöglichen, für eine Reihe von Anwendungen, für die Plasma nützlich ist, ohne die Nachteile bei der Verwendung einer Hochtemperatur-Plasmalichtbogen verbunden sind, verwendet werden.
ZUSAMMENFASSUNG
DER ERFINDUNG
Gemäß einem ersten Aspekt der vorliegenden Erfindung wird ein Verfahren zur Erzeugung von Plasma in einer Flüssigkeit, umfassend die Schritte: Bereitstellen einer Flüssigkeit, Einbringen und / oder Erzeugen einer oder mehrerer Gaskammern oder Blasen in dem Fluid, wobei die Kammern oder bereitgestellt Blasen von dem Fluid enthalten sind, und das Behandeln des Fluids, so daß ein Plasma innerhalb der Kammern oder Blasen erzeugt.
Das Fluid kann eine Flüssigkeit, die im Flüssigkeitsaufnahmemittel enthalten ist.
Der Anmelder hat entdeckt, daß ein Plasma relativ leicht innerhalb Blasen in einem wässrigen Medium erzeugt werden. Dieses Plasma verursacht Dissoziation von Molekülen und / oder Atomen, die dann behandelt werden kann, und / oder umgesetzt werden, um vorteilhafte Reaktionsprodukte und / oder Moleküle und / oder Atome erhalten.
Der Flüssigkeitsbehälter kann zur Atmosphäre hin offen sein und das Verfahren kann daher bei im wesentlichen atmosphärischem Druck durchgeführt werden. Alternativ kann der Behälter in einer geschlossenen Reaktionskammer, beispielsweise aufgestellt werden unter Teilvakuum. Diese Verringerung der Druck kann die erforderlich ist, um eine Glimmentladung innerhalb der Blasen, das über eine Kathode zu erreichen Energie zu verringern.
Wichtig ist das Verfahren Doess nicht um in einem Vakuum durchgeführt werden.
Das Plasma kann erzeugt werden, beispielsweise durch Anlegen einer Potentialdifferenz über die Elektroden, die in die Flüssigkeit eingetaucht sind.
Beim Passieren von Strom genügend Potential zwischen zwei Elektroden, bricht die dielektrische Barriere mit der Blase / Kammerfläche zugeordnet unten, mit der begleitenden Bildung einer Glimmentladung und Plasma im Inneren der Gasblasen oder Kammern. Dies ermöglicht eine Plasmabildung bei sehr niedrigen Spannungen, Strom, Temperatur und Druck durchgeführt werden, verglichen mit bekannten Methoden der Plasmabildung.
Beispielsweise umfassen typische Spannungen und Ströme mit Plasmabogen assoziiert sind im Bereich von 5 kV und 200 A jeweils, während in der vorliegenden Erfindung kann ein Plasma mit einer Spannung so niedrig wie 350 V und ein Strom von nur 50 mA bereitgestellt werden.
Die Bildung einer Glimmentladung Bereich benachbart der einen Elektrode durch einen dielektrischen Durchschlag in den Blasen die Elektrode umgebenden verursacht. Die Blasen weisen eine geringe elektrische Leitfähigkeit und als Ergebnis gibt es einen großen Spannungsabfall zwischen den Elektroden in dieser Blase Region. Dieser Spannungsabfall für einen Großteil der Gesamtspannungsabfall über den Elektroden. Das Plasma wird innerhalb der im Elektrolyten enthaltenen Blasen erzeugt. Der flüssige Elektrolyt wirkt als Contain für das Plasma innerhalb der Blasen.
Beim Plasmaentladung auftritt, wird jede Wasserdampf im Inneren der Blasen Plasmadissoziation erleben, wobei H+, OH-, O-, H, H3, und andere oxidative, reduktive und Radikale Arten gebildet werden. Die Bildung von geladenen Plasmaspezies wird natürlich auch von der chemischen Zusammensetzung des Elektrolyten.
In der vorliegenden Erfindung ist die Spannung für die Plasmaerzeugung benötigt viel niedriger als Plasmaglimmentladung unter Gas nur Bedingungen erzeugt. Beispiels Experimente haben gezeigt, dass Plasma beginnt bei Spannungen bis zu 350 V, und die maximale Spannung, die erforderlich ist 3000 V nicht überschreiten Diese Bestimmungen basieren auf einer Stromdichte von 1 bis 3 A / cm2, die an dem Punkt erreicht werden kann, auf der Basis auftreten der Entladung, wobei die Stromeingang liegt im Bereich von 50 mA bis etwa 900 mA.
Plasma erzeugt werden kann, gemäß der vorliegenden Erfindung in einem stationären Weise mit einer niedrigen Spannung und Stromversorgung, die zu einer Wirtschaft, in der Leistungsaufnahme führt.
Die Blasen können Vorläufermaterialien mit Ursprung in dem Fluid, das vorzugsweise eine Flüssigkeit ist, insbesondere eine wässrige Elektrolyten enthalten. Dieses Material kann von der Flüssigkeit, um die Blasen durch Diffusion oder Verdampfung übertragen haben.
Alternativ kann der Vorläufer direkt in die Blasen von außerhalb des Systems eingeführt werden.
Elektrolyse Sieden, Ultraschallkavitationen Mitreißen, Streuen, chemische Reaktion, die Dissoziation von Elektronen und Ionenkollisionen oder lokales Erhitzen oder Sieden, hydraulische Beaufschlagung, Ultraschall: der Schritt des Erzeugen von Blasen in dem wßrigen Medium kann durch einen oder mehrere der folgenden Schritte durchgeführt werden Wellen, Laserheizung oder elektrochemische Reaktion, Elektrodenheizung, die Freigabe der eingeschlossenen Gase in der Flüssigkeit, und die von außen zugeführten Gases oder einer Kombination von ihnen.
Elektrolyseblasen können durch die Elektrode infolge der Potentialunterschiede zwischen ihnen, zum Beispiel angewendet erzeugt werden Wasserstoffblasen durch die Kathode oder Sauerstoffblasen durch die Anode freigesetzt befreit. Ebullition Blasen können durch elektrische Erwärmung im Bereich der Elektroden erzeugt werden. Die Blasen können durch direkte elektrische Heizung oder durch Erhitzen in der Nähe der Elektrode, die durch einen sich bewegenden Draht oder Gitter erzeugt werden. Mikrowellenerwärmung und Erwärmung mit Laser kann auch verwendet werden zum Sieden Blasen zu erzeugen.
Kavitationsblasen kann durch Verwendung eines Ultraschall-Blasengenerator oder ein Flüssigkeitsstrahl oder ein Strahl aus einem Gemisch aus Gas und Flüssigkeit in der Nähe der Elektrode in den Elektrolyten eingespritzt erzeugt werden. Kavitationsblasen auch durch hydrodynamische Strömung des Elektrolyten in der Nähe der Elektrode erzeugt werden. Streuung von Gas in der Nähe der Elektrode kann auch verwendet werden, um Blasen zu erzeugen.
Blasen können auch durch eine chemische Reaktion, die Gas als Reaktionsprodukt entsteht erzeugt werden. Typischerweise werden solche Reaktionen sind die thermische Zersetzung von Verbindungen in den Elektrolyten oder sauren Reaktionen im Elektrolyten. Blasen können auch im Elektrolyten durch Zusatz einer Düse auf es gebildet wird.
Typischerweise ist die Erzeugung von Blasen bildet eine Blase Hülle um eine Elektrode. Der Blasenhülle kann eine Dicke von zwischen einigen Nanometern bis zu beispielsweise 50 Millimeter beträgt. Typischerweise wird die Blasenhülle kann eine Dicke von 1 mm bis 5 mm. Weiterhin sollte verstanden werden, dass die Blasen nicht in der ganzen Umhüllung homogen sein werden.
Gas- oder Dampf externen ausgebildet, um den Behälter gepumpt oder in das wässrige Medium in der Nähe der Kathode eingeblasen werden.
Folglich kann die Zusammensetzung des Plasmas, die innerhalb der Blasen erzeugt wird, kann angepasst werden, um die Anwendung, für die das Plasma gesetzt wird angepasst und die Blasen können entweder in der Flüssigkeit aus den Komponenten innerhalb der Flüssigkeit erzeugt oder von außerhalb des Sicherheitsbehälters in die Flüssigkeit eingebracht werden bedeutet.
Die Blasen können in verschiedenen Größen und Formen haben, einschließlich einer Blattform Luftspalt bzw. Lufttasche Abdeckung das Abdecken der Elektroden oder in dem flüssigen Medium in Mikroblasen verteilt nehmen.
Flüssigschaum kann auch in Betracht gezogen, um Blasen oder Gaskammern für die Zwecke der vorliegenden Erfindung angesehen werden. Dies ist eine hochkonzentrierte Dispersion von Gas in einem kontinuierlichen Verbinden dünner Flüssigkeitsfilm. Das Gasvolumen kann bis zu 80% eines abgeschlossenen Bereich. Gas innerhalb extern erzeugt oder in den Reaktor eingeführt wird, kann ebenfalls innerhalb eines Schäumungsmittels eingekapselt werden, um es zu ermöglichen, Plasmaentladungsbehandlung unterzogen werden.
Gase innerhalb einer dicken Flüssignebel in einem begrenzten Raum eingeschlossen, werden ebenfalls als Gasblasen enthält, die die Gase und Flüssigkeitsdämpfe, die die Bedingung zur Erzeugung des nicht-thermischen Plasmas enthält. Die Flüssigkeit kann ein oder mehrere Ausgangsstoffe für die Dissoziation während der Plasmaentladung beitragen.
In der Praxis werden Gasblasen entwickelnde nahe und hüllt eine Elektrode in einem Elektrolyseverfahren erzeugen eine dielektrische Barriere, die verhindert, und verlangsamt den Stromfluß. Gleichzeitig wird das gelöste Gas oder Mikroblasen verteilt und diffuse in das Flüssigkeitsvolumen, wodurch ein hoher Prozentsatz von Leerfraktionen (Mikrogasblasen ) an, die ihrerseits den elektrischen Widerstand, wodurch die Spannung über dem flüssigen Medium angehoben schaffen. Wenn die Spannung ausreichend zugenommen hat, Gas in den Bläschen eingeschlossen erfährt Ungleichgewichtsplasma Transformation. An dieser Stelle tritt di-elektrischen Durchschlag ermöglicht die Wiederaufnahme der Stromfluss durch die Blasen Hülle oder Luftpolster-Schicht.
Jegliche Wassermoleküle und Atome entlang der Gas und Flüssigkeit-Grenzfläche einer Blase Schale wird auch der Einfluss des Plasmas auf H+ und OH- und andere Radikalspezies erzeugen, unterzogen werden. Einige dieser neutralisiert werden Atome oder Moleküle in die Gasblasen als zusätzliches Gas, das die Größe der Blase zunimmt transponieren. Als solche die Blasen abholen mehr Flüssigkeitsdämpfe vor einer nächsten Folge von Plasmaentladung. Ein solcher Zyklus von solchen repetitiven Entladung in einem Bruchteil einer Sekunde bis zu einigen Sekunden, je nach der Make-up von der Elektrode und Reaktor erfolgen.
Der Schritt zum Erzeugen von Blasen in dem wäßrigen Medium kann das Hinzufügen eines Schaummittels zu dem wässrigen Medium, so dass Luftblasen innerhalb Schaum gebildet. Die Schaumblasen durch ein wässriges Medium, das elektrisch leitend ist, beschränkt. Die Schaumblasen kann in Größe bis auf einen Bruchteil eines Millimeters variieren.
Der Schritt zum Erzeugen von Blasen kann das Bilden eines Aerosolnebels. Das Gas innerhalb der Aerosolnebel definiert breit Blasen in dem Sinne, dass es Gasvolumina zwischen Flüssigkeitströpfchen. Diese Luftblasen in Form von Zwischenräumen zwischen Flüssigkeitstropfen funktionieren in ähnlicher Weise wie herkömmliche Luftblasen in einer Flüssigkeit und ein Plasma in diesem Gas in der gleichen Weise wie oben beschrieben gebildet.
Ein Vorteil und Aerosol-Nebel ist, dass es für eine gute Durchmischung von gasförmigen Komponenten in dem Nebel und Schaum. Das Plasma wird in den Blasen des Schaums und Aerosolnebel in der gleichen Weise erzeugt wird, dass sie in einer wässrigen Flüssigkeit, zB gebildet werden durch den elektrischen Strom zwischen beabstandeten Elektroden in dem Schaum oder Nebel.
Der Schritt der Bildung einer Glimmentladung in dem Blasenbereich kann durch Erhöhen der Potentialdifferenz zwischen den Elektroden über einer bestimmten Schwellenpunkt erreicht werden.
Die Bildung einer Glimmentladung und die Erzeugung von Plasma innerhalb der Blasen kann durch einen gepulsten oder Dauerstromversorgung, einem Magnetron Feld Ultraschallstrahlung, einem heißen Filament Lage der Elektronenemission, Laserstrahlung, Radiostrahlung oder Mikrowellenstrahlung, unterstützt. Der Energiebedarf kann auch durch eine Kombination von beliebigen zwei oder mehreren der obigen Merkmale unterstützt. Diese Faktoren können die Wirkung der Verringerung der Energiezufuhr benötigt, um die Schwellenwertspannungsdifferenz, bei der Glimmentladung gebildeten erreichen.
Bei herkömmlichen elektrochemischen Prozessen Blasen als unerwünscht angesehen. Infolge konzertierte Anstrengungen unternommen werden, um die Erzeugung von Blasen während des Betriebs der elektrochemischen Zellen zu vermeiden. Demgegenüber kann das Verfahren der vorliegenden Erfindung absichtlich fördert die Bildung von Blasen und verwendet Blasen in der Nähe der Elektrode als ein wesentliches Merkmal der Erfindung. Der Blasenhülle die Elektrode umgebenden ist wichtig, zur Schaffung eines Plasmabereichs die dann ergibt sich die Plasmaabscheidung auf dem Gegenstand.
Somit wird das Plasma innerhalb Blasen gebildet, und die Moleküle und / oder Atome, die ionisiert sind, durch Flüssigkeit, die effektiv eine Rückhaltestruktur, innerhalb welcher das Plasma enthält, umgeben. Die Flüssigkeit öffnet wiederum im allgemeinen in die Atmosphäre.
Plasmaglimmentladung ziemlich leicht innerhalb der Zelle durchgeführt werden, da die Hülle der Blasen hat den Effekt, daß ein wesentlicher Teil der Spannungsabfall gegenüber der Blasenhülle auftreten. Es ist in diesem Bereich nicht als linearen Abfall über dem Elektrodenzwischenraum eingeengt. Dies stellt die Antriebskraft auf Plasmaglimmentladung und von dort die Abscheidung der ionischen Spezies zu erzeugen.
Die elektrische Ladung wird vorzugsweise in Pulsen angelegt wird, da dies ermöglicht Plasmaerzeugung bei niedrigeren Spannungen.
Das Fluid ist vorzugsweise ein Flüssigelektrolyt, beispielsweise einem wässrigen Medium, wobei in einer bevorzugten Ausführungsform ist das Medium Wasser.
Der Elektrolyt kann eine Trägerflüssigkeit und / oder einer Quelle oder Vorläufer des Materials aufweisen, um durch das Plasma ionisiert werden.
Wenn die Flüssigkeit Wasser ist, umfassen geladenen Plasmateilchen Spezies wie OH- Radikalen, O- und H+, OH-, O2 und O3, die mit der umgebenden Flüssigkeit reagiert.
Destilliertes Wasser wird die bekannte Dielektrikum und nicht-leitfähig zu sein. Es ist jedoch, wenn das Wasser Verunreinigungen wie gelöste Mineralien, Salze und Kolloide von Teilchen, wobei Wasser leitend wird, kann die Ionisation und Elektrolyse auftreten.
Das Verfahren kann ferner das Hinzufügen eines Additivs, wie einer sauren oder alkalischen Leitfähigkeit erhöhendes Mittel, zu dem wässrigen Medium, um dieses elektrische Leitfähigkeit wie organische Salze oder anorganische Salze, zum Beispiel zu erhöhen KCl, MgCl 2, NaOH, Na2CO3, K2CO3, H2SO4, HCl.
Das Verfahren kann die Zugabe des Tensids zu dem wässrigen Medium zur Erniedrigung der Oberflächenspannung des Mediums und zur Verbesserung der Bildung von Blasen, zB um Blasenbildung zu stabilisieren.
Der Elektrolyt kann weiterhin Additive in Form von Katalysatoren zur Erhöhung der Reaktions von Molekülen und / oder Atomen in dem Plasma erzeugt wird, Additive zur Unterstützung der Bildung von Blasen, und Additive zur Pufferung des pH-Wertes.
Das Verfahren kann ferner das Kühlen des Elektrolyts, um überschüssige Wärme von dem Plasma Reaktion erzeugt entfernen und Regelung der Konzentration einer oder mehrerer Komponenten innerhalb des Elektrolyten.
Die Kühlung kann umfassen Zeichnung Elektrolyten aus dem Bad pumpt es durch einen Wärmetauscher, und dann Rückführung in das Bad.
Plasmaerzeugung gemäß der vorliegenden Erfindung kann in Abwesenheit von extremen Bedingungen gemäß der vorliegenden Erfindung durchgeführt werden, beispielsweise Plasma kann unter Atmosphärendruck und bei Raumtemperatur zur Verfügung zu stellen.
Während Plasmaerzeugung gemäß der vorliegenden Erfindung bildet eine Abdeckung von Blasen vorzugsweise bis und Smothers um zumindest eine der Elektroden, wodurch eine elektrische Ladung baut sich in der Blasen Ummantelung wodurch eine dielektrische Sperrschicht, die Stromfluss behindert, wodurch ein elektrischer Widerstand in der Schaffung Fluidmedium aufbaut, so dass die Spannung durch das Medium bis zu einem Grad, so dass Gas in den Blasen angeregt wird auf ein Energieniveau, bei dem ein Plasma erzeugt wird angehoben.
Das Verfahren gemäß der vorliegenden Erfindung umfasst vorzugsweise den weiteren Schritt des Aussetzens des Plasmas auf ein Material, das bei Kontakt mit dem Plasma eine chemische und / oder physikalische Veränderung.
Zum Beispiel kann das Plasma verwendet werden, um die Dissoziation von toxischen Verbindungen führen und dann brechen die Verbindungen und / oder zu deren Reaktionen, die zu harmlose Reaktionsprodukte zu unterziehen.
Die gemäß der vorliegenden Erfindung erzeugte Plasma, die als "unter dem Flüssigkeitspegel-Plasma bezeichnet wird hat die gleichen physikalischen und chemischen Eigenschaften, wie Plasma nach bekannten Verfahren hergestellt und weist dementsprechend auch die Nützlichkeit solcher Plasma.
Die unter dem Flüssigkeitspegel Plasma gemß der vorliegenden Erfindung kann eine aktive katalytische Bedingung, die Gas und Flüssigkeit-Wechselwirkung erleichtert erstellen. Als solches wird das Plasma gemß der vorliegenden Erfindung kann eine beliebige Reaktion, die in einem flüssigen Medium stattfindet, beispielsweise chemische Reaktionen, die Herstellung von Pharmazeutika, die Herstellung von Nanopartikeln, die Extraktion von Metallen aus flüssiger, Niedertemperatur-Sterilisation der Förderung flüssige Nahrung, den Einsatz in der Papierindustrie, die Abwassereinleitungen, Fragmentierung oder de-lignifications von Cellulose zu dekontaminieren; die Entfernung von Gerüchen aus Ausstoßen von Flüssigkeit in der Lebensmittelindustrie, und die Behandlung der Flüssigkeit Abwasser. Ionisation, Reduktion, Oxidation, Assoziation, Dissoziation, Radikal Hinzufügen / Entfernen, wobei wahlweise folgende chemische Modifikation, das Material entfernt wird: Material kann chemisch durch das ein oder mehrere der folgenden geändert werden.
Die Erfindung kann verwendet werden, um die bestehenden Probleme anzugehen. Beispielsweise hat das Wasser, das in industriellen Prozessen, in irgendeiner anderen Weise verwendet worden ist oder verwendet werden, um behandelt, um schädliche Bestandteile zu entfernen, bevor es zurückgeführt wird, um Wasser gemahlen werden. Dies wird typischerweise durch Umsetzung der schädlichen Komponenten mit anderen chemischen Komponenten, die das Wasser eingebracht, um relativ harmlose Produkte bilden, erreicht. Viele unerwünschte Komponenten sind ziemlich wirksam auf diese Weise behandelt.
Doch einige schädlichen Komponenten im Wasser sind nicht fähig ist, die auf diese Weise behandelt. Dies stellt ein Problem dar, da diese schädlichen Bestandteile, zB Verunreinigungen müssen aus dem Wasser entfernt werden, bevor es zurückgeführt wird, um Wasser gemahlen. Eine bekannte Methode zur Behandlung einiger dieser Komponenten ist es, eine Lichtbogenverfahren verwenden, um diese giftigen Chemikalien abzubauen. Jedoch ein Lichtbogenverfahren erfordert eine beträchtliche Menge an Energie, um zwischen den Elektroden in der Flüssigkeit arc und daher kostspielig. Außerdem ist die Anzahl von Chemikalien, die in der Lage, auf diese Weise behandelt werden können, ist begrenzt. Eine weitere Einschränkung bei diesen Verfahren ist, dass sie verursachen häufig raschen Verbrauch und Abbau von Elektrodenmaterial. Der Anmelder glaubt, dass dieses Wasser nicht besser durch das Verfahren dieser Erfindung behandelt werden.
Außerdem ist die Lichtbogen Verfahren zur Bereitstellung Plasma legt eine hohe Spannung an eng beabstandeten Elektroden verursachen den Abbau und Ionisation von Molekülen, und dann wird ein Anstieg des elektrischen Stroms zwischen den Elektroden.
Ferner können viele Metalle oder Mineral kommen natürlicherweise in den Boden in Form von Erzen, wie Mineraloxide. Die Mineralien müssen, um nützliche Mineralien reduziert werden. Typischerweise wird die Reduktion unter Verwendung pyrometallurgischer Methoden erfolgen, beispielsweise wie sie in Lichtbogenöfen verwendet. Diese Behandlungen sind sehr aggressiv und zu verwenden große Mengen an elektrischer Energie. Offensichtlich wäre es vorteilhaft, wenn eine einfachere schlankere und energieeffiziente Methode zur Verringerung einer mineralischen Oxid um ein Mineral erdacht werden könnte. Der Anmelder glaubt, dass dies durch das Verfahren dieser Erfindung durchgeführt werden.
Noch weiter wird die Erzeugung von elektrischer Energie mit Brennstoffzellen als eine aufregende neue Gebiet der Technik ersichtlich. Derartige Brennstoffzellen verwenden Wasserstoff als Brennstoff. Dementsprechend eine relativ kostengünstige Quelle dieser Wasserstoff als Brennstoff benötigt wird. Derzeit Wasserstoff durch Solarzellen erzeugt. Jedoch könnte die vorliegende Erfindung verwendet werden, um eine solche Wasserstoffquelle bereitzustellen.
In einer Form der vorliegenden Erfindung kann die unerwünschte Verbindungen zu einer Elektrode, beispielsweise hinterlegt die Kathode, als Schicht oder Beschichtung. Die Verbindung kann dann von der Flüssigkeit einfach aus dem wässrigen Medium Entfernen entfernt werden.
In einer anderen Form kann die unerwünschte Komponente mit einer chemischen Verbindung, beispielsweise umgesetzt werden, innerhalb des Plasmas, um eine feste Verbindung zu bilden, z.B. ein Salz in Form eines Niederschlags, setzt die aus dem wässrigen Medium und kann dann aus dem wässrigen Medium entfernt werden.
Typischerweise wird die unerwünschte Komponente wird für Tiere giftig oder umweltschädlich sein. Jedoch Komponenten, die in anderer Weise unerwünscht sind, sind ebenfalls im Umfang der Erfindung eingeschlossen.
Anmelder beabsichtigt, daß dies besonders nützlich für die Entfernung von schädlichen Schwermetallen aus Abwasser sein. Es wird wahrscheinlich auch nützlich für die Behandlung von verunreinigten Gasen sein. Solche Gase werden in das wässrige Medium in einer Weise, dass sie Teil der Blasen, der über die Kathode und dann behandelt werden, wie oben beschrieben, eingeführt werden.
Ein weiteres Beispiel ist die Gewinnung eines mineralischen, beispielsweise ein Metall ist, aus seiner Metalloxid, wobei das Verfahren umfasst: Lösen des Mineraloxids in einem wässrigen Medium und dann Unterziehen der vorstehend gemß dem ersten Aspekt der Erfindung, wobei ein Plasma in Blasen, der über die Kathode erzeugten beschriebenen Verfahrens und das Plasma reduziert die Mineraloxid mit dem Mineral per se.
Das Ozon, das in dem Plasma gebildet wird, kann dann mit Wasserstoff, wie Wasser, umgesetzt werden, um eine harmlose Verbindung zu bilden. Das reduzierte Mineral, das in dem Plasma gebildet wird, zB ein Metall ist, kann auf der Kathode abgeschieden werden, oder aber auch als Feststoff in dem Behälter ausgefällt werden.
Im Fall von Wasser, Wasserstoff und Sauerstoff, zu reisen, um die Anode und Kathode und vorzugsweise anschließend entfernt. Als solches ist das Verfahren gemäß der vorliegenden Erfindung eine kostengünstige, einfache und effektive Möglichkeit zur Herstellung von Wasserstoff.
Das auf diese Weise erzeugte Wasserstoff kann als Brennstoff verwendet werden, zB in Brennstoffzellen zur Erzeugung von Elektrizität. Der Anmelder glaubt, dass Wasserstoff relativ preiswert in dieser Weise hergestellt werden. Die Brennstoffzellen-Technologie erhält derzeit eine erhöhte Akzeptanz der Suche nach einem billigen Quelle für die Versorgung mit Wasserstoff.
Gemäß einem weiteren Aspekt der vorliegenden Erfindung wird die Verwendung dieser "unter dem Flüssigkeitspegel" Plasma in einer oder mehreren der folgenden Schritte: chemische und / oder physikalischen Behandlungen von Materie, Elektrolyse, Gaserzeugung, insbesondere Wasserstoffgaserzeugung ; Wasser, Flüssigkeit und / oder Abwasserbehandlung; Gewinnung von Bodenschätzen; Sterilisation von Trinkwasser und / oder flüssige Nahrung, Produktion von Nanopartikeln, die Verbesserung der Material chemischen und physikalischen Eigenschaften.
Gemß einem weiteren verwandten Aspekt der vorliegenden Erfindung wird eine Vorrichtung zum Bereitstellen eines Plasmas, umfassend; einen Behälter, in dem ein Plasma erstellbare, Blasenfalleneinrichtung, innerhalb des Behälters angeordnet ist, zum Einfangen von Gasblasen an einem vorbestimmten Ort in dem Behälter und Plasmaerzeugungseinrichtung in Verbindung mit dem Behälter, zum Erzeugen eines Plasmas aus dem Gas in der Blasen.
Das Plasmaerzeugungsmittel umfassen vorzugsweise elektrische Entladungseinrichtung, die am meisten bevorzugt umfassen eine Kathode und / oder eine Anode.
Die Vorrichtung, die in einer bevorzugten Ausführungsform als eine Elektrolysezelle umfaßt ferner vorzugsweise Blasen Einführung und / oder Erzeugungseinrichtungen, zum Einbringen und / oder Erzeugen von Blasen in den Behälter.
Weiterhin umfasst die Vorrichtung vorzugsweise eine oder mehrere der folgenden: das Verstärkungsmittel zum Verstärken Plasmabildung und eine oder mehrere zwischen den Elektroden angeordneten nichtleitenden Partitionen, wobei das Verbesserungsmittel umfassen vorzugsweise Blasenfallenmittel am meisten bevorzugt mit den Elektroden, und wobei die zugehörige Verstärkungsmittel können auch Stromkonzentrationsmittel umfassen zum Konzentrieren des elektrischen Stroms in einer vorbestimmten Position in dem Behälter, der die Form eines oder mehrerer Kanäle durch eine oder mehrere der Elektroden angeordnet sein, dann kann.
Die Elektroden können jede geeignete Form, beispielsweise die Elektroden können so profiliert sein, um einzuschließen / Besucher Blasen, um zu helfen, Gasblasen, die erstellt oder auf die Entladungselektrode eingebracht, um eine dielektrische Barriere, durch welche die Spannung erhöht werden, wodurch zu bilden eine geeignete Stromdichte direkt von hohen Eingangsstrom oder passiv durch eine Stromkonzentrationsanordnung geschaffen, beispielsweise durch die Durchführung des durch kleine Bohrungen an den Elektroden oder durch die Verringerung der Entladungsoberflächenbereich der Elektroden, wobei im letzteren Fall vorgesehen ist, können die Elektroden die Form von Stiften, Drähten, Stäben und dergleichen zu nehmen.
Zum Beispiel kann die Kathode durch eine hohle Röhre mit perforierten Löchern darin, zum Beispiel gebildet werden kleine Lochbohrungen. Die Löcher ermöglichen Blasen in das Rohr eingeführt, um aus der Röhre in das wässrige Medium passieren. Alternativ kann eine Kathode aus Drahtgitter oder eine aufgerauhte Oberfläche aufweisen, zB um die Befestigung der Luftblasen dazu zu ermutigen, die Bewegung der Blasen zu verlangsamen.
In einer Ausführungsform gibt es eine Vielzahl von Kathoden voneinander und parallel zueinander angeordnet sind, und eine einzige stabförmige Anode, zB zentral relativ zur Kathode angeordnet ist.
Die andere Elektrode (nicht Entladen) hat vorzugsweise eine größere Fläche als solche Entladungselektrode.
Die Entladungselektrode kann entweder Kathode oder Anode in Abhängigkeit von der Anwendung erforderlich sein.
In einem Versuchsreaktor wird die Trennmembran nichtleitenden Trennwand war Nylon Reinigungstuch mit einer engen Matrix 0,5 mm dick. Diese semipermeable Membran ausreichend gegen den Durchgang von Sauerstoff und Wasserstoffionen durch sie in dem wässrigen Medium ist, die zwischen den Anoden und Kathoden, um dadurch die Trennung von Sauerstoff und Wasserstoff in dem Plasma erzeugt wird zu halten.
Am meisten bevorzugt ist die Vorrichtung gemäß der vorliegenden Erfindung ist eine Elektrolysezelle.
Ein bekanntes Problem bei der Durchführung der Elektrolyse ist, dass jedes Gas / Luftblase aufzubauen in die Elektrolysezelle ein Hindernis für den Stromfluss durch den Elektrolyten und damit behindern Elektrolyse, die im Widerstand zu erhöhen wiederum zwingt die erforderliche Spannung auf. Als solche Elektrolysezellen erfordern viel Energie und sind oft sehr groß sind, um die Dispersion eines solchen Gas / Luftblasen zu bewirken. Die vorliegende Erfindung fördert aktiv wie Blase bauen jedoch auf, um die Plasmaerzeugung, die die Erfinder haben gezeigt, ist bei der Durchführung der Elektrolyse zu bewirken.
DETAILLIERTE
BESCHREIBUNG DER BEVORZUGTEN AUSFÜHRUNGSFORMEN DER ERFINDUNG
Ein Plasma in einer Flüssigkeit in Übereinstimmung mit dieser Erfindung gebildet werden, können sich in einer Vielzahl von Formen manifestieren. Es ist zweckmäßig, für eine detaillierte Beschreibung von Ausführungsformen der Erfindung unter Bezugnahme auf die begleitenden Zeichnungen liefern. Der Zweck der Bereitstellung dieses detaillierte Beschreibung ist für Personen, die ein Interesse an dem Gegenstand der Erfindung, wie die Erfindung in die Praxis umgesetzt anweisen. Es ist klar zu verstehen, jedoch, dass die Besonderheiten dieser detaillierten Beschreibung wird die Allgemeingültigkeit der vorangehenden Aussagen nicht ersetzt werden. In den Zeichnungen:

Fig.1 ist eine schematische vordere Schnittansicht einer Vorrichtung zur Durchführung eines Verfahrens in Übereinstimmung mit der Erfindung.

Fig.2 ist eine schematische Vorderansicht einer Abwandlung der Vorrichtung von Fig.1.

Fig.3 ist eine schematische geschnittene Vorderansicht einer Vorrichtung in Übereinstimmung mit der Erfindung für die Herstellung von Wasserstoffgas.

Fig.4 ist eine schematische Querschnittsvorderansicht eines Rohrreaktors, um ein Verfahren in Übereinstimmung mit einer anderen Ausführungsform der Erfindung.

Fig.5 ist ein schematisches Fließbild einer Vorrichtung, in der Form einer Zelle zur Durchführung der Erfindung.

Fig.6 ist eine schematische Ansicht eines Bades für die Zelle von Fig.5 mit einem Ultraschallgenerator zur Erzeugung von Blasen.

Fig.7 ist ein schematisches Diagramm von Strom gegen Spannung, in einer Elektrolysezelle.

Fig.8 zeigt die anfängliche Bildung einer Blase Mantel um die Kathode durch das Anlegen einer Spannung an die Elektroden.

Fig.9 zeigt die Blasenhülle um die Kathode während stabile Glimmentladung innerhalb der Zelle, und
Fig.10 bis Fig.53 beziehen sich auf weitere Ausführungsbeispiele und Versuchsergebnisse im Hinblick auf die vorliegende Erfindung.
Die vorliegende Erfindung betrifft die Herstellung von in einer Flüssigkeit enthaltenen nichtthermischen Plasmas durch Erzeugung einer Koronaentladung und oder Glimmplasmaentladung Inneren der Blasen oder Lufteinschlüsse in der Flüssigkeit vorhanden.
Beim Passieren Strom ausreichender Potential durch die Flüssigkeit, elektrischen Durchschlag des Dielektrikums Blasenbarriere führt zu der Bildung von Plasmaentladung im Inneren der Gasblasen oder Taschen in der Flüssigkeit vorhanden. In den meisten Fällen tritt eine Glimmentladung in der Nähe der Elektroden, sondern gelegentlich Glimmentladung wird auch von der Elektrode beobachtet.
Die Blasen können entweder durch Elektrolyse, elektrochemische Reaktion, Erhitzen von Elektroden, die Freigabe der eingeschlossenen Gase in der Flüssigkeit, Ultraschallkavitationen, Laserheizung, und von außen zugeführten Gasen.
Blasen, die durch die Elektrolyse von Wasser hergestellt werden, enthalten Wasserstoffgas an der Kathode und Sauerstoffgas an der Anode. Solche Blasen können auch andere chemische Dämpfe aus dem Elektrolyten oder Additiven enthalten.
Die Flüssigkeit als Elektrolyt, die Leitfähigkeit von Elektrizität bietet dient, um das Ausgangsmaterial, aus dem Gase und Dampf für Plasmadissoziation hergestellt bilden, beispielsweise durch Reduktion und Oxidation, Radikalen und neutralen Arten. Die Flüssigkeit ist auch eine aktive katalytische chemische Umgebung für die Bildung neuer Verbindungen. Es dient auch als Containment von Gasen in der Form von Blasen oder Lufttaschen in dem die nicht-thermischen Plasmaentladung stattfindet.
In der Praxis werden Gasblasen entwickelnde und das Abdecken der Elektroden während der Elektrolyse erzeugen eine dielektrische Barriere, die den Stromfluss sperrt.
Gleichzeitig wird das gelöste Gas oder Mikroblasen verteilt und diffuse im Flüssigkeitsvolumen erzeugen einen hohen Anteil an Leerfraktionen (Mikrogasblasen), der auch den elektrischen Widerstand zu erhöhen und über dem flüssigen Medium so erhöhen die Spannungs.
Wenn die Spannung zwischen beiden Elektroden ein kritisches Niveau erreicht, wird das Gas in den Blasen gefangen erfährt Ungleichgewichtsplasma Transformation. Dies wird auch als elektrischer Durchschlag, der die Wiederaufnahme des Stromflusses durch die Blasenhülle oder Lufttasche Schicht ermöglicht bekannt. Im Fall der Wasserelektrolyse wird die Erzeugung von Wasserstoff dann fortzusetzen.
Während der Plasmaentladung kann eine Lichtemission in den Blasen in einem sporadischen oder stationären Weise in kurzen und kontinuierliche blinkt in der Nähe der Oberfläche der Elektroden und in dem flüssigen Medium zu beobachten.
Dauerlicht-Spots auch in Gebieten beobachtet werden distanziert von den Elektroden, wo vermutet werden kleine Luftblasen eingeschlossen und bleiben doch unter dem Einfluss von starken elektrischen Feld.
Die Temperatur in dem Elektrolyten in der Nähe der Elektroden gemessen wird, um im Bereich des 50OC bis etwa 90° C mit einem Versuch, die in Wasser für 30 Minuten, was anzeigt, dass das Plasma nicht-thermischen Plasmas sein.
Die Temperaturänderung kann durch die Elektrodengeometrie, Elektrolytkonzentration, Grad der Einsatzspannung und Stromdichte für die Glimmentladung beeinflusst werden. Die Temperatur unmittelbar über der Entladungselektrode gemessen während Reformierung von Methanol beispielsweise über 200° C erreichen.
Konfigurationen von Elektroden, Größe, Abstand dielektrische Sperrschicht, die Elektrolyttemperatur, Stromdichte, Spannung und Reaktorgeometrie werden Faktoren Plasmabildung beeinflussenden.
Eine spezielle Ausbildung und Anordnung zu halten Gas oder Gasblasen in der Nähe der Elektroden vorzusehen günstige Umstände für die leichte Bildung eines stationären und zyklischen Plasmaglimmentladung mit niedriger Spannung oder Strom.
Elektrodenkonfigurationen können in folgenden Formen annehmen: Platte zu Platte, Platte fixierten Platte, dielektrischen beschichteten Platte zu Platte oder Stiftplatte oder beide, Drahtgeflecht zu Platte, Drahtgitter, um Drahtgewebe oder Lochblech, Draht oder Gruppen von Drähten in Loch Zylinderrohr und Rohr im Rohr.
Das Elektrodenmaterial kann porösen Metallelektrode, Elektrode mit Wabennichtleitenden Materialien und porösen Keramikfilter abgedeckt, um Gas oder mit nicht-leitenden Platte mit Bohrungen und Gasfallen, die Gasblasen zurückzuhalten und zu konzentrieren, die Stromdichte neben der Elektrode zu verankern Schwamm werden Oberfläche.
Im Allgemeinen halten die Blasen in der Nähe der Oberfläche der Elektroden kann auch durch Anbringen eines porösen, nicht-leitfähigen Nylonschaummatratze und / oder einer Waben oder poröse Keramiken Platte geeigneter Dicke erreicht werden, so dass die Mobilität der Blasen wird verlangsamt und gleichzeitig die Leitung für den Stromfluss durch einen Schatteneffekt der dielektrischen Materialien, die wiederum erhöht die Stromdichte lokal verengt.
Aus dem gleichen Grund, Glasperlen, Kunststoffperlen und Perlen des katalytischen Materials dh TiO2, Graphit geeigneter Größe kann zwischen den Elektroden, um den Fluss der Blasen verlangsamen platziert werden.
Eine nicht-leitende, Wärme und Korrosionselektrode Abdeckmaterial, strukturiert zu halten und abzufangen Gasblasen auch Konzentrate, die Stromdichte durch kleine Öffnungen hindurch zu gewährleisten und gleichzeitig eine ausreichende exponierten Elektrodenfläche für elektrochemische und Elektrolysereaktionen angeordnet sind, verbessert die Erzeugung von stabilen und kurze zyklische Reaktionen unter flüssigen Plasmaentladung.
Mehrere Schichten von sehr feinen Edelstahl Masche, zwischen zwei Kunststoffabdeckung mit kleinen Lochbohrungen eingeklemmt, haben einen stetigen Glanz Plasma erzeugt. Der Hohlraum, die durch die geschichteten Drahtgewebe bietet eine Falle von Luftblasen sowie Vergrößerung der Kontaktfläche für elektrochemische und Elektrolysereaktion.
In einem Experiment wurden beide vertikalen oder horizontalen Elektroden bedeckt und mit nichtleitenden Materialien (Kunststoff) mit gemusterten Perforationen zu stoppen Gasblasen, während zur gleichen Zeit ermöglicht für den elektrischen Kontakt der Elektroden durch die Perforationen verbunden ist.
Die Elektrodenkontaktfläche wurde unter dem Schirm vergrößert werden, um die Gasproduktion bei der Elektrolyse oder Heizung zu erhöhen. Stromfluss wurde durch kleine Löcher von 1 bis 3 mm, was zu dem eingeschlossenen Gas und Blasen, die Plasma Verarbeitung unterzogen engt. Zyklische und stetige Plasma wurde mit einem Eingangsgleichstrom-Spannung von 350V bis 1900V und Strom im Bereich von 50 mA bis 800 mA beobachtet.
Eine nicht-leitende Membran, die den freien Fluß von Ionen und Elektrolyt nicht einschränkt, ist zwischen zwei gegenüberliegenden Elektroden angeordnet, um Durchgang von Luftblasen zwischen den beiden Halbelektrolysezellen verhindern vermeidet erneute Vermischung der Gase, die durch Elektrolyse abgetrennt wurden.
Ein Reaktor kann so strukturiert ist, daß der Elektrolyt in der Lage, in den Reaktor durch die Trennmembran oder Öffnungsform in den Reaktor einzugeben, um den Verlust des Elektrolyten innerhalb des geschlossenen Reaktors aufzufüllen.
Es gibt noch andere Techniken, welche in der vorgeschlagenen Erfindung für die Verbesserung der Plasmaerzeugung wie gepulste Stromversorgung, HF-Leistung, Mikrowellen, Ultraschallwellen, Magnetronfeld und Laser eingebracht werden können. Einige der oben genannten Techniken können auch gepulst aufgebracht werden.
Ultraschallkavitationen in Flüssigkeit (sonic-Technik) wird zur Verbesserung der Plasmabildung und der katalytischen Reaktionen, die eine Anzahl von unter dem Flüssigkeitsplasmaanwendungen profitieren.
Die Unter flüssiges Plasma erfordert eine Eingabe von Gleichstrom oder Wechselstrom-Spannung im Bereich von 350V bis 3000V und einer Stromdichte von 1 A bis 3 Ampere pro cm 2 im Umgang mit einer Vielzahl von flüssigen Medien. Die spezifische Spannung und Strombedarf für eine bestimmte Anwendung hängt sehr stark von den chemischen und physikalischen Eigenschaften der Elektrolytflüssigkeit sowie den oben genannten Faktoren.
Die unter dem Flüssigkeitspegel Plasmaverfahren gemß der vorliegenden Erfindung kann bei Atmosphärendruck und Raumtemperatur arbeiten. Jedoch kann ein externer Druck von weniger als einer Atmosphäre oder über einer Atmosphäre mit höheren Temperaturen nicht die Erzeugung von Plasma in den Blasen zu verhindern. Eine höhere Temperatur in der Flüssigkeit auch mehr Aktivgasmolekülen innerhalb der Bläschen, die eine Plasmabildung profitieren.
In einer Flüssigkeit gemß der vorliegenden Erfindung erzeugten nichtthermischen Plasmas, hat Vorteile gegenüber bekannten Arten von Plasma-Entladung, beispielsweise im Gas, unter Wasser Plasmabogen und Pulsleistung elektrische Entladung, wobei diese:
Es erfordert nur einfache elektrolytische Zellen zu dem Reaktor, um diese Ableitung auszuführen. Es besteht kaum Erosion an den Elektroden und breiteren Bereich von Elektrodenmaterialien so gewählt werden, wie rostfreier Stahl, Graphit, Aluminium und gut leitende Materialien, die Beständigkeit gegen chemische Erosion. Die Polarität der Elektrode umgekehrt werden, wenn notwendig, zu kompensieren die verlorene von Elektrodenmaterialien, wenn dies gewünscht wird.
Es arbeitet unter einem Atmosphärendruck und Umgebungstemperatur. Der flüssige Elektrolyt wird primäre Quelle der Materialien für die chemische und physikalische Reaktion beteiligt sich an den Prozess. Es gibt eine Reihe von Möglichkeiten, wie Sie innerhalb der Elektrolysezelle Blasen hergestellt werden. Gas kann auch in den Reaktor, wo Plasma katalytischen und Dissoziation stattfindet, eingeführt werden.
Es ist ein Niedertemperatursystem wie der Plasmaentladung nicht thermischen. Jedwede überschüssige oder unerwünschte hoher Temperatur kann durch Erhöhen der Zirkulationsgeschwindigkeit der Flüssigkeit, deren Temperatur durch den Wärmeaustausch zu verlieren können gesenkt werden. Wärme erzeugt wird, kann als Sekundärenergie zurückgewonnen werden.
Der Elektrolyt (flüssig) als Verlängerung der leitenden Elektroden in Kontakt mit den Gasen oder Dämpfen in den Bläschen eingeschlossen dienen. Der Luftspalt zwischen den beiden Elektroden, die der Dicke der Gasblasen oder Luftpolster, die somit ermöglicht, eine Plasmaentladung bei einer viel geringeren Spannung und Strom im Vergleich zu anderen Plasmaentladungssysteme reduziert. Plasma-Glimmentladung, gemäß der vorliegenden Erfindung kann unter den Bedingungen einer Spannung so niedrig wie 350V und der Strom von 50 mA bis 800 mA eingeleitet werden. Zusätzliche Energie wird nicht in Aufspalten der Wassermoleküle, um transiente Blasen wie in dem anderen Unterwasser-Funkenerosionssystem die Spannung von nicht weniger als 5 bis 6 kV erfordert benötigt und sehr hoher Strom über 200A in gepulsten Versorgung. Plasmaentladung wird auch in Gaseinschlüsse oder Luftblasen weg von der Elektrode, solange die elektrische Feldstärke ist ausreichend, um diese Ableitung zu verursachen.
Der Elektrolyt dient auch als ein Einschluss von Gas innerhalb des Systems oder absichtlich eingebrachte Gas mit bekannten Eigenschaften erzeugt wird, anstelle von gewöhnlicher Luft, die Produktion von unerwünschten NOx beispiels führen kann. Edelgas, wie Argon, ist nicht erforderlich, um die Einleitung Glimmentladung irgendwann in der Luftabgabesystem entsprechend erweitern.
Der Elektrolyt dient auch als ein Leiter und Durchgang für den Transport von ionisierten Spezies und die Übertragung von Elektronen. Die ionisierten Atome und Moleküle, die aus der Elektrolyt wird in den entsprechenden Elektroden in Form von Gas oder Materialdepot erfasst werden. Diese ionisierten Spezies entweder als Reduktions- oder Oxidationsmittel in ihren jeweiligen Halbzelle dient. Da die während der Entladung erzeugten Gasionen wandern, um ihre jeweiligen Pole einzeln gesammelt werden, kann Wasserstoffgas und Sauerstoffgas getrennt gesammelt.
Die Gas- und Dampf Moleküle und Atome in der Blase, die Plasmaglimmentladung unterzogen werden ionisiert, aufgeregt oder dissoziiert, um die sehr aktive Spezies für die Reduktion, Oxidation zu produzieren, und die Bildung von neutralen oder Radikale, die wiederum mit den vorhandenen chemischen Elemente reagieren das Gas und die Flüssigkeit-Grenzfläche Blasen Ausrichtungswand. Die große Anzahl von Blasen in der Nähe der Elektroden und in der Nähe zu Flüssigkeit erzeugt wird, in Kontakt mit einer viel größeren Flüssigkeitsvolumen nad so bietet wirksame Behandlung, Abbau, Verarbeitung von Chemikalien, organische Stoffe oder Elemente, die ins Visier haben.
Liquid ist ein gutes Medium für die Übertragung von Ultraschallwellen. Sonic-Anregung ist von Vorteil für die Dissoziation von Materialien und Vernichtung von Mikroben und sie den Abbau und lokales Schmelzen von kolloidalen Feststoffen hilft beim Aufprall, die auch verstärkt die Plasmaoxid Reduktionsverfahren. Die erzeugten Ultraschallkavitationen voll ausgenutzt, um in Verbindung mit der unter dem Flüssigkeitsplasmaentladung arbeiten. Ein Ultraschall Hohlraum Mikro Größe und gleichmäßig im gesamten Flüssigkeitsvolumen verteilt. Die Hohlräume sind ein Hochvakuum, das Flüssigkeitsdampf und Gas enthalten, und diese begünstigen Plasmaentladung. Die hohe Temperatur und der Druck erreichte 10,000OK und tausendmal Atmosphärendruck auf der kollabierenden Phase diese Hohlräume arbeiten hergestellt ist komplementär zu der des elektroerosiven Plasmas. Dies ermöglicht unter dem Flüssigkeitspegel Plasmaentladung, weitere von den Elektroden verteilt und in das Flüssigkeitsvolumen, das seine Gesamteffizienz erhöht und verteilt werden.
Der Elektrolyt kann auch in Form einer Mischung, einer emulgierten Flüssigkeit, eines Kolloids oder Schäume Einkapseln Emissionen entweder aus der Flüssigkeit oder von außen eingebracht werden. Die emulgierte Flüssigkeit eines Öl / Wasser-Gemisch und Einkapseln Gas aus Kohlenwasserstoffkraftstoffs mit der Ultraschallbestrahlung, wird ihre Neubildung der Wasserstoffherstellung zu erleichtern.
Feinkörnige unlösliche Teilchen von Mineral Oxid, wie Aluminium, Titan, Eisen, Siliciumdioxid, etc. in der Form von Kolloid mit der Flüssigkeit, die über die Reduktion mit aktiven ionischen Wasserstoffatome in einem hochreaktiven Katalysator Umgebung Plasma ausgesetzt desoxidierten zu werden, ausgesetzt und verfeinert. Dies wird so sein, mit Hilfe der Schallimpedanz. Die Plasma-Glimmentladung ist auch die Fähigkeit, löslichen ionischen Metallverbindungen dissoziiert gezeigt, wobei anschließend die positiv geladenen Metallionen wird in der Nähe der Kathodenelektrode in der Form von Niederschlag und Plasmaabscheidungsgalvani getrennt werden.
Der Elektrolyt kann eine Quelle von Material für die Dünnfilm -Abscheidung mit Hilfe von Plasma-Glimmentladung. Zusätzlich Nanogrößenpartikel bestimmter Verbindungen und Elemente, dh Metallhydrid, -oxid, reine Metalle, Halbmetalle, organische, Keramik usw. können ebenfalls mit Hilfe der unter dem Flüssigkeitspegel Plasmaentladung im Zusammenhang mit der Ultraschallkavitationen Mechanismus erzeugt werden, zum Abbau und Neubildung von bestimmten Verbindungen verursachen. Die hoch katalytischen, reaktive und Dissoziation Kapazität des Glimmentladungsplasmas, Reformen und rekonstituiert chemische Elemente und Verbindungen von einfach Atomen oder Molekülen, um Nanopartikel zu bilden. Dazu zählen organische, anorganische, metallische und nichtmetallische Materialien, wie Siliciumdioxid, Titankohlen etc. Dies ist ebenfalls ein sehr wirksames Mittel zum Extrahieren oder Entfernen von Schwermetallen aus einer Flüssigkeit durch Oxidation wie Hg HgO; Cu, Zn, Cr usw. Hydroxidfällung und ionische gelöste Metall zu bilden, um durch das Plasma-Elektroplattierungsverfahren abgeschieden werden.
Die unter dem Flüssigkeitspegel Plasma erzeugt eine stark katalytischen und reaktiven Umgebung für chemische Reaktionen, die unter normalen Umständen nicht einnehmen würden. Die reduktive Arten dh H+ und oxidative Radikale dh O, O3, H2O2, OH- und anderen bei der Elektrolyse und Plasma Distanzierung von der Flüssigkeit selbst hergestellten Erzeugnissen hergestellt Radikale. Die Schallanregung Wirkung, die die Wirksamkeit der Plasmaentladung fördert nur spontan unter und innerhalb der Flüssigkeit durchgeführt werden.
Die unter dem Flüssigkeitspegel Plasmatechnik, gekoppelt mit der Schallerregung und elektro-chemische Wirkung, schafft eine Umgebung von lokalisierten Hochtemperatur bis 10,000OK und Druck bis zu Tausenden von Atmosphären, die die Erzeugung von Kaltfusions Erscheinungen begünstigen.
Es ist eine Niedrigenergie-System. Allgemein hohe Spannung von 0,35 kV bis 3 kV mit niedriger Stromdichte selten benötigt mehr als 3A / cm2 wird gebraucht, um mit einer großen Anzahl von verschiedenen Typen von der unter dem Flüssigkeitsplasmaprozess zu befassen. Wenn andere Verbesserungsverfahren angewendet wird, wird die Hochspannung und der Strombedarf weiter reduziert werden.
Es ist ein Verfahren zur Herstellung von Wasserstoff, Sauerstoff mit Wasser oder anderen Gasen und Materialabscheidung mit Flüssigkeit, die chemische gelösten, andere als die herkömmliche Ionenaustausch. Die Moleküle und Atome ionisiert, angeregt und zur Dissoziation unterworfen ionisiert Radikalen und neutralen Spezies durch den Einfluß der Plasmaentladung zu bilden. Die dissoziierten Spezies können in der Nähe von entweder Anode oder Kathode Elektroden hergestellt werden. Die ionisierten Spezies werden dann in ihre jeweiligen Polarität angezogen, neutralisiert werden, um Gas oder Ablagerung von Materialien zu erzeugen. Die Dissoziation der Atome oder Moleküle sind das Ergebnis von Elektronenkollisionen und eine Vielzahl von dissoziierten Spezies erzeugt wird, die die reaktiven Elemente zur Reduktion, Oxidation und hoch katalytischen Umgebungen, die chemische Reaktion dieser relativ stabile Verbindungen und Elemente erleichtern schafft.
Chemikalien werden nicht als ein Additiv in einem Dekontaminationsprozess, von denen Chemikalien, dh Chlor und Ozon konnte eine sekundäre Quelle der Verschmutzung zu werden brauchte.
EXPERIMENTELLEN
BEOBACHTUNGEN
Wenn ausreichend Mikroblasen von der Elektrodenoberfläche Ursprung Sperrung der Stromfluss steigt die Spannung stetig, bis ein Punkt der Spannung Gründung erreicht, wobei einige Mikroblasen beginnen erleben Glimmentladung. Diese voraus einen Lawineneffekt, der durch andere Mikroblasen durch breitet Nähe.
Eine massive Licht wird dann in einem Blitz mit einer soliden platzen Blasen emittiert. Das Licht ist gelb bis orange Farbe anzeigt Plasmaentladung in der Wasserstoffgas an der Kathodenelektrode. Bald nach dem Einschalten des Reaktors Temperatur in den Elektroden ansteigt, die zur Bildung von Dampfblasen, die wiederum eine große Blase Umgebung voller Wasserdampf, wodurch die nächste Folge von Plasmaentladung innerhalb eines Bruchteils einer Sekunde erfolgt beiträgt.
Die Merkmale, die das Einfangen des Gases, die Konzentration der Stromdichte in einem kleinen Bereich, und die fortgesetzte Nachschub von Gas ermöglichen, sind stabil und selbstregulierend Spannungs- und Stromversorgung, Elektrodenabstand, der Elektrodenkonfiguration und die Elektrolytkonzentration, die alle die sich auf die Erzeugung wünschenswerte stabile und kurze Zyklusplasma Glimmentladungen haben.
Die Erfindung hat eine Anzahl von Anwendungen, einschließlich:
Plasma unterstützte Elektrolyse zur Erzeugung von
Wasserstoff.
Nicht thermischer Plasma Reformierung von
Kohlenwasserstoff und wasserstoffreichen Verbindungen zur Herstellung von
Wasserstoff.
Die Behandlung von verschmutzten und kontaminierten
flüssige Abfälle, die Chemie- und Schwermetallschadstoffe.
Die Behandlung von verunreinigtem Gas Emissionen und
Geruchsbeseitigung.
Sterilisation von Trinkwasser und flüssigen
Lebensmitteln.
Gewinnung und Veredelung von Mineral aus dem Oxid oder
Erzen.
Herstellung von Nanopartikeln.
Verbesserung der eines Materials chemischen und physikalischen Eigenschaften von Plasmaentladungsbestrahlung unterFlüssigkeitsBedingungen. Dies begünstigt auch die Notwendigkeit jeglicher Plasma Reaktion und Behandlung wurde unter dem Flüssigkeits.

Fig.1 veranschaulicht eine grundlegende Vorrichtung 1 zur Durchführung des Verfahrens der Erfindung, nämlich die Erzeugung eines Plasmas innerhalb Blasen benachbart in einem wässrigen Medium gebildet, um eine Kathode. Die Vorrichtung 1 umfaßt ein Flüssigkeitsaufnahmemittel in Form eines offenen rechteckigen Behälter 2 Öffnung zur Atmosphäre, die eine wässrige Flüssigkeit 3. Ein Rührer 4 zum Bewegen der wässrigen Flüssigkeiten in dem Tank 2.
Zwei beabstandete Kathoden 5 sind in dem Behälter 2 im Wechsel mit drei Anoden 6 in den Behälter 2 ragt und sich im Allgemeinen parallel zu den Kathoden 5. Ein Blasenrohr 8 ist am Boden des Behälters 2 für die Einführung von Luftblasen in das wässrige Medium in positioniert Nähe zu jeder der Kathoden 5.
Das Anlegen einer geeigneten Potentialdifferenz zwischen den Anoden und Kathoden zu einer Glimmentladung gebildet wird und ein Plasma innerhalb der Blasen benachbart zur Kathode. Diese ionisiert die Atome und / oder Moleküle in den Blasen und kann verwendet werden, um eine Reihe von industriell und kommerziell nützliche Ziele erreicht werden. Zum Beispiel kann es verwendet werden, um Wasserstoffgas zu erzeugen, einen seiner Verwendungen die Platzierung in einer Brennstoffzelle zur Erzeugung von Elektrizität werden. Es kann auch verwendet werden, um schädliche Verbindungen in dem wässrigen Medium, beispielsweise zu neutralisieren mit Ursprung in einem Flüssigkeitsquelle oder ein verunreinigtes Gas und Behandlung dieser schädlichen Verbindungen. Schließlich kann sie auch zur Beschichtung der Oberfläche eines Gegenstands mit einem bestimmten Material verwendet werden.
Jede der Kathoden ist in der Form eines perforierten Rohres. Zumindest ein Ende des Rohres offen ist und typischerweise Gas durch eine solche offene Ende eingeführt wird. Die Seitenwand des Rohres ist, so dass Gas Probleme aus dem Rohr in das wässrige Medium um die Kathode perforiert. Alternativ kann jede der Anoden stabartige sein.

Fig.2 veranschaulicht eine Abwandlung der Vorrichtung von Fig.1. Diese Beschreibung wird auf die Differenz zwischen dem Fig.1 und Fig.2 Apparate beschränken. In Fig.2 erstrecken sich die Elektroden horizontal mit jeder Kathode zwischen zwei vertikal beabstandeten Anoden positioniert.

Fig.3 veranschaulicht eine für die Erzeugung von Wasserstoff Vorrichtung. Der Tank enthält eine Anode und eine Kathode voneinander beabstandet. Die Elektroden sind im allgemeinen die gleichen wie die oben mit Bezug auf Fig.1 beschrieben. Die Kathode wird von einem halbdurchlässigen Membran umgeben ist. Speziell wird die Membran ausgelegt, den Durchgang von Wasserstoff und Sauerstoffblasen durch sie widerstehen. Wasserstoffgas wird von der Kombination aus zwei Wasserstoffionen neutralisiert benachbart der Kathode gebildet, und dann wird aus dem wässrigen Medium über der Kathode abgezogen und zur Verwendung gesammelt.
In ähnlicher Weise wird Sauerstoffgas zur Anode benachbart gebildet, und dies wird auch getrennt abgezogen und zur Verwendung gesammelt. Ein Vorteil dieses Verfahrens zur Bildung von Wasserstoffbrennstoff ist, daß sie wesentlich weniger Energie als andere bekannte Verfahren verbraucht, und als ein Ergebnis wird eine sehr attraktive Quelle für Wasserstoff für Brennstoffzellen.

Fig.4 veranschaulicht einen röhrenförmigen Reaktor, der ziemlich verschieden von dem in der vorhergehenden Ausführungsform dargestellten Tank 2 ist. Der Reaktor 30 umfaßt einen kreisförmigen zylindrischen Körper 31 mit seiner Längsachse horizontal erstreckt. Ein Paar Elektroden 32, 33 in Längsrichtung erstrecken sich durch den Körper, in der Wand des Körpers 31. Jede Kathode 33 beabstandet durch ein perforiertes Rohr gebildet sind. Im Gegensatz dazu ist die Anode von dem Körper 31. So ist die einzige Anode 31 erstreckt sich konzentrisch um die Kathoden 33, die radial einwärts von ihnen positioniert ist. Ein Gas, die letztlich die Blasen bildet, wird in den Kathoden gepumpt, beispiels durch ihre offenen Enden, und gibt dann durch die Öffnungen entlang der Länge der Kathode 33.
Absetzbecken sind an jedem Ende des Körpers 31. Der Absetzbehälter 40 Erlaubnis Gas von der Flüssigkeit getrennt werden, entfernt. Das Gas steigt nach oben von den Tanks 40, von wo es abgezogen werden kann. Die wßrige Flüssigkeit kann aus durch eine Ablaufpunkt unterhalb dieser Ebene des wässrigen Mediums in den Tank 40. Ein wässriges Medium positioniert in einem der Tanks 40. Andernfalls wird die gezogen werden kann auch in die Vorrichtung eingeführt werden, indem man sie durch eine Einlaß Verfahren zur Erzeugung von Plasma in Blasen benachbart zu den Kathoden ist sehr ähnlich zu der oben mit Bezug auf Fig.1 bis Fig.3.

In Fig.5 bezeichnet das Bezugszeichen 1 bezieht sich allgemein auf eine Vorrichtung in der Form einer Zelle und der zugehörigen Komponenten zur Durchführung eines Plasma Elektroplattierungsverfahren (PEP) in Übereinstimmung mit der Erfindung. Die Zelle 1 umfasst allgemein, einen Flüssigkeitsbehälter in Form einer Wanne, die mit einem Elektrolyten, der ebenfalls Teil der Vorrichtung oder Zelle gefüllt ist. Ein Paar beabstandeter Elektroden in dem Bad angeordnet ist, wobei eine eine Kathode und die andere eine Anode. Ein elektrischer Stromkreis wird durch elektrisches Verbinden bis die Anode und Kathode mit einer Stromversorgung, beispielsweise gebildet ein Stromnetz. Wenn das Bad verwendet wird, wird eine Potentialdifferenz über die Elektroden angelegt. Eine Trennwand teilt das Bad in eine Elektrodenkammer und einer umlaufenden Kammer. Elektrolyt wird von der zirkulierenden Raum angesaugt und durch einen Wärmetauscher gepumpt, um es abzukühlen und dann wieder in die Badewanne. Dies hilft, die Temperatur des Elektrolyten in einem geeigneten Bereich im Betrieb zu halten. Zusätzlich wird ein Herstellungstank angrenzend an das zirkulierende Kammer, um den Pegel des Elektrolyten in das Bad zu ergänzen und, wenn erforderlich.
Die Vorrichtung enthält auch Mittel zur Erzeugung eines Blasenhülle um die Kathode. Die Blasen können von Gas an der Kathode als Ergebnis einer kathodischen elektrochemischen Reaktion entwickelt erzeugt werden. Dies ist einer der Wege, auf dem die Blasen wurden in den Experimenten, die von der Anmelderin gefertigt. Es gibt jedoch auch andere Möglichkeiten zur Erzeugung der Blasen für die Blasenhülle. Eine alternative Weise ist durch Kochen der Lösung (ebullition Blasen). Andere Wege zur Erzeugung der Blasen, die durch Kavitation durch Ultraschallwellen oder durch hydrodynamische Strömung erzeugt. Entrainment Blasen können auch durch eine Mischung aus Gas und Flüssigkeiten hergestellt werden.

Fig.6 zeigt ein Ultraschallgenerator umgibt ein Bad ähnlich dem in Fig.5. Der Generator erzeugt Ultraschallwellen, die in die Elektrolytflüssigkeit übertragen werden und fungieren, um Blasen in dem Elektrolyt, dann umgeben die Kathode zu erzeugen. Die Kathode, die in der Regel stellt die Oberfläche für die Abscheidung aus einem leitenden Material, einem halbleitenden Material oder einem nichtleitenden Material, mit einer leitfähigen Beschichtung beschichtet ist, gebildet werden. Kathodenmaterialien, die erfolgreich in diesem Verfahren verwendet worden sind, sind Nickel, Weichstahl, Edelstahl, Wolfram und Aluminium. Die Kathode kann in der Form von entweder einer Platte, einem Gitter, einem Stab oder Draht sein. Es kann jede beliebige Anzahl von Kathoden und die Kathoden können jede Form oder Größe sein. Jedes leitfähige Material kann für die Anoden verwendet werden. Graphit, Aluminium und rostfreiem Stahl wurden alle erfolgreich verwendet, um dieses Verfahren vom Anmelder praktizieren. Im allgemeinen wird Aluminium für die Anoden bevorzugt. Es kann jede beliebige Anzahl von Anoden und die Anoden können eine beliebige Form haben.
Im Gebrauch wird das Bad mit einer geeigneten Elektrolyten gefüllt. Grob gesagt, enthält der Elektrolyt ein Lösungsmittel oder einen Träger, die eine flüssige Umgebung, innerhalb derer sich die Elektrolyse auftreten, und die auch einen Träger für die Plasmaerzeugung in dem Sinne, dass es ermöglicht Contain zur Plasmaerzeugung bietet. Der Elektrolyt enthält auch eine Quelle für das Material in der Form eines Vorläufers abgeschieden werden. Der Elektrolyt kann auch Additive gehören beispielsweise zur Erhöhung der elektrischen Leitfähigkeit des Elektrolyten und zur Unterstützung bei der Blasenbildung und einem Puffer, um einen geeigneten pH-Wert in der Zelle aufrechtzuerhalten.
In Gebrauch wird der zu beschichtende Gegenstand in dem Bad bildet dort normalerweise die Kathode angeordnet. In einigen Fällen kann es jedoch auch bilden die Anode. Eine Spannung oder Potentialdifferenz wird dann an die Elektroden angelegt und diese Spannung wird auf einem Niveau, das höher ist als die Brenn Punkt, an dem das System oder die Zelle erreicht eine stabile Glimmentladung in dem Schein-Cluster umhüllen die Kathodenoberfläche ist gesetzt.

Fig.7 zeigt eine typische Strom gegen Spannung Profil für eine solche Zelle, wie die Spannung progressiv erhöht. Zunächst gibt es eine Ohmsche Zone, wo der Strom steigt proportional mit der Spannung. Danach wird die Kurve tritt eine Schwingungszone, wo der Strom zu schwingen beginnt. Der Anmelder glaubt, dass dieser Zustand aufgrund der Tatsache, daß Blasen aus der Lösung entwickelt und teilweise verdeckt den Elektroden sein. Die Blasen bilden Plasma, zu wachsen und dann brach bildet einen Schild das Abdecken der Elektrode. Diese Blasen blockieren die Durchführung Teil der Kathode und dies könnte zu einem Rückgang der scheinbare Stromdichte führen.
An der Kathode entwickelt sich die Blasen umfassen Wasserstoff durch Elektrolyse von Wasser in dem Elektrolyten und durch Verdampfung von Flüssigkeit in dem Elektrolyten erzeugt wird. Die Blasen können auch durch andere Mittel, wie oben beschrieben, beispielsweise Ultraschallerzeugung erzeugt werden. Nach einiger Zeit kann die Anzahl und Dichte der Blasen erhöht, bis die gesamte Kathodenfläche in Blasen ummantelt. Bei einer kritischen Spannung, die für ein gegebenes System, wie dem Brennpunkt bekannte Konstante ist, wird eine Glimmentladung gebildet wird. Experimentelle Beobachtung zeigt, dass dies geschieht, wenn es eine nahezu kontinuierliche Blasenhülle um die Kathode.
Mit einer Drahtkathode ist, erscheint ein kleiner Feuerball oder Cluster von Feuerbällen in der Regel an der Spitze des Drahtes an der Feuerstelle. Bei weiter steigender Spannung eine Glimmentladung in der gesamten Kathode hergestellt. Die Glimmentladung ist dynamisch und zeigt in der Regel Hinweise auf Schein-Clustern und / oder blinken durch die Blasenregion. Die Glimmentladung wird durch einen dielektrischen Durchschlag in den Blasen verursacht. Dies wird vor allem durch eine hohe elektrische Feldstärke verursacht. Aufgrund der Anwesenheit der Blasen die Mehrheit der Spannungsabfall von der Anode zur Kathode findet in der nahen Kathodenbereich durch die Blasen besetzt. Die elektrische Feldstärke in diesem Bereich kann in der Größenordnung von 10.000V bis 100.000V / m betragen. Die Spannung wird bei einer Einstellung von 50 bis 100 Volt höher ist als die Entzündungstemperatur eingestellt. Dies kann in der Regel bedeutet eine Einstellung von 250 bis 1500 Volt. Eine bevorzugte Spannungseinstellung wäre am Tiefpunkt der Kurve in Fig.4 im Glimmentladungsbereich sein.

Die Glimmentladung bewirkt die Erzeugung eines Plasmas in der Blase. Fig.8 zeigt die Bildung einer Blase Mantel um die Kathode. Fig.9 zeigt die Kathode während stabile Glimmentladung. Wie in den Zeichnungen gezeigt, hat der Anmelder die Bildung von zwei verschiedenen Zonen im stabilen Glimmentladung beobachtet. In Zone 1, wobei die Glimmentladung Cluster vorhanden sind, gibt es eine Plasmahülle, direkt auf die Kathodenoberfläche einhüllt. Diese Hülle ist, wo die Plasmaabscheidung erfolgt. Das Plasma in Wechselwirkung mit der Oberfläche der Kathode in einem ähnlichen Verfahren wie Ionenplattieren und Ablagerung auftritt. Ein Film wird fortschreitend durch die Keimbildung und das Wachstum auf der Oberfläche der Kathode gebildet. Zone 2 ist eine plasmachemische Reaktionszone, die die Grenzfläche zwischen dem Elektrolyten und der Zone 1. In dieser Zone Umschläge der Plasmaabscheidungszone und ist oft als separate Region mit milchigem Aussehen deutlich sichtbar bildet.
Dissoziation und möglicherweise auch Ionisation der Elektrolytbestandteile, einschließlich der Vorstufe, treten in der Außenzone, Zone 2. Dies führt zu den Arten, die auf der Kathode abgeschieden werden. Die Art wird aus der äußeren Zone 2 zu der Innenzone 1 durch die elektrische Feldstärke, Diffusion und Konvektion. Abscheidung auf der Kathode erfolgt dann so lange, wie diese Bedingungen eingehalten werden, und das Vorläufermaterial in dem Elektrolyten ist. Nachdem die Glimmentladung beginnt, die Temperatur der Elektroden ansteigt in einer kurzen Zeit. Die Temperatur des Elektrolyten innerhalb akzeptabler Grenzen für bestimmte Art der Anwendung beibehalten werden. Um dies zu tun, Elektrolyt aus dem Bad durch ein Kühlsystem gesaugt und gepumpt, wie in Fig.5 gezeigt. Der gekühlte Elektrolyt wird dann in das Bad wieder zugeführt. Sowohl für die Stabilität und Sicherheitsgründen ist diese Kühlung erforderlich. Einige der Elektrolytkomponenten sind brennbar. Zusätzlich wird bei der Abscheidungsreaktion verbrauchten Elektrolyten. Dementsprechend ist es notwendig, zur Aufstockung der Badewanne mit zusätzlicher Elektrolyt von Zeit zu Zeit. Ein Nachfüllen Tank haltigen Elektrolyten vorgesehen ist, um dieses Ziel zu führen.

Wie in Fig.10 gezeigt, kann der Reaktor ein Paar von Metallelektroden voneinander beabstandet und durch eine ionenleitende Membran getrennt sind. Die Elektroden können auch horizontal oder vertikal positioniert werden.

Wie in Fig.11 gezeigt, kann der Reaktor auch mehrere Paare von alternierenden Anoden und Kathoden mit einer Membran. Die Membran kann für die Dekontamination und die partielle Oxidation Reformierungsprozess (Fig.12) entfernt werden. Im Fall der Reduktionsvorgang werden die auf der Seite der Kathodenelektrode erzeugten Wasserstoffatome gut getrennt vom Mischen wieder mit Sauerstoff durch eine Membran (Fig.13) konstant gehalten. Es ist möglich, die Durchsatzleistung des Reaktors zur Behandlung von Verunreinigungen mit Querströmung durch Scharen von abwechselnden Elektroden der Anode und der Kathode (Fig.14) zu erhöhen. Drähte oder Stäbe in Rohrreaktoren geeignet sind, zur Erzeugung von Wasserstoff und Reduktionsprozess mit dem Metalloxid in dem engen Raum innerhalb der Kathodenhalbzelle beschränkt anzunehmen und Unterziehen einer Ultraschallbestrahlung (Fig.15 und Fig.16).






Ein Rohr in Rohr-Reaktor (Fig.17) weist eine Rohrelektrode innerhalb der äußeren Röhrenelektrode anstelle der Draht oder Stab. Das Innenrohr ist mit nicht-leitenden Materialien von geeigneter Dicke mit Löchern mit kleinem Durchmesser und Gasfalle bildet zwischen dem inneren Metallrohr, das auch kleine Löcher entsprechend geformten bedeckt. Der Spalt zwischen der Außenelektrode und Innenelektrode in der Nähe, aber geben einen Mindestaufenthalt von 3 mm bis 5 mm Abstand zwischen der Trennmembran und die dielektrische Abdeckung der inneren Elektrode gehalten, um einen freien Fluss von Elektrolyt und Gas zu ermöglichen. Gasblasen werden in die Plasmaentladung Zone mit kohlenwasserstoffreiche Gas, dh Methan, Erdgas entladen werden, H2S der Reformierung zur Herstellung von Wasserstoffgas zu unterziehen. Es kann auch für die Dekontamination von verunreinigtem Gas beladen mit NOx, SOx und Feinstaub angenommen werden; und Reduktionsverfahren, bei dem das Metalloxid wird durch den Raum zwischen den Elektroden mit der Ultraschallbestrahlung hält das feine Pulver in kolloidaler und gleichzeitig Wasserstoffgas oder Methangasstrom kann auch Blase, um die zusätzliche H2, H+ und CO liefern zur Steigerung der Reduktionsprozess.



Eine Reihe von Gasfalle und Blasenhalteanordnungen sind in Fig.18A bis Fig.18F gezeigt.
Die unter dem Flüssigkeitspegel Plasmaentladung, um verschiedene reduktive, oxidativen Radikalen und neutralen Spezies durch Anregung, Dissoziation und Ionisation der Flüssigkeitsmoleküle und Atome zu erzeugen, erfordert eine hohe Spannungseingangsgleichstrom oder Wechselstrom, normalerweise innerhalb von 3 kV und einer Stromdichte unter 3 Amp / cm2. Die Elektroden Kathode und Anode muss so nah wie möglich gehalten werden, aber nicht genug, um Lichtbogenbildung führen zu schließen. Die Elektrodenoberfläche ist vorzugsweise flach, eben und glatt, ohne ausgeprägten Unregelmäßigkeiten. Aufgrund der Notwendigkeit der Platzierung Membran und komplementäre Gas Einfangen und Haltekonstruktion an der Entladungselektrode ist ein Mindestabstand von 6 mm bis 15 mm mit experimentiert und gezeigt, unveränderliches Glühen Plasmaunter Flüssigkeit zu erzeugen. Mit einer besseren Materialwahl und Engineering-Kapazitäten, es gibt keinen Grund, warum der Elektrodenraum fern nicht weiter reduziert werden kann. Die Größe, Form und Anordnung der Elektroden ist nicht beschränkt, aber die Elektroden wird in der Regel etwas geringer als die für herkömmliche Elektrolyse erforderlich ist, für den gleichen Gasproduktionsvolumen. Sowohl die Elektroden, Anode und Kathode, kann bei der Arbeit in der gleichen Zeit wie die Plasmaentladungselektroden insbesondere wenn eine Gasaufnahme -Dielektrikums Abdeckkonstruktion vorgesehen sein.
Es wurden Experimente durchgeführt, um die grundlegenden Kriterien festzulegen, stetige und schnelle zyklische Nicht-thermisches Plasma-Glimmentladung unter dem Flüssigkeitspegel mit grundlegenden Gleichstrom hoher Spannung und niedrigem Stromeingang bei Normaldruck und Raumtemperatur, die zum Vorschlag einer phänomenalen Modells der Reaktorstruktur erzeugen und Elektrodenkonfiguration, die den Nutzen von Blasen oder Gasblase, die die unter dem Flüssigkeitsumgebung für Plasmaentladung erzeugt demonstrieren und es bietet auch die hintere Grund der weiteren Verbesserung und den Bau von Reaktor vereinen, die den Erfindungsgedanken der unter dem Flüssigkeitspegel Plasma überprüfen und Folge Praxis.
Ein Reaktor gemäß der vorliegenden Erfindung grundsätzlich folgen die eines einfachen Wasserelektrolysezelle mit einer Anodenelektrode von der Kathodenelektrode mit einer ionenleitenden Membran getrennt und dennoch die Fähigkeit besitzt, um eine erneute Vermischung des erzeugten Gases an jeder Halbzelle zu verhindern. Der Elektrolyt ermöglicht durch die Membran zu bewegen oder Auffüllung durch die Öffnung in dem Reaktor. Um die Beherrschung des Reaktors die Kathodenelektrode dazwischen zwei Anodenelektroden von einer Membran angeordnet und von ihnen getrennt zu erhöhen. Das erzeugte Wasserstoffgas getrennt und unabhängig gesammelt. Die Polarität der Elektroden kann mit der Anodenelektrode in der Mitte, wenn oxidative Spezies für das Dekontaminationsverfahren erforderlich umgekehrt werden. Vor allem aber wird die einfache Elektrode und Reaktoreinheit das Basismodul, in einem gemeinsamen Bad gelegt und miteinander verbunden, um eine lage Produktionseinheit zu bilden, und diese Module sind einzeln austauschbar zu bilden.
Trotz des offensichtlichen Erfolgs des einfachen perforierten Platte-zu-Platte-Elektrode-Anordnung, ist es nicht auszuschließen andere Elektrodenkonfigurationen und Anordnungen, wie Rohr im Rohr, Draht in Rohr und andere flache Oberflächenelektroden mit unterschiedlichen Oberflächenstruktur beispiels Drahtgeflecht, Streckmetalle, verstiftet Platte, Schwamm aus porösem Metall, gewellten Platte usw., solange es eine gute elektrische Leiter, korrosionsbeständig, wärmetoleranten Material, also aus rostfreiem Stahl, Aluminium, Graphit, Platin usw. Die Form und Größe der Elektrodenstück ist nicht eingeschränkt und einmal kann es das Objekt Gegenstand, der Plasmaoberflächenverbesserungsbehandlung unterzogen bilden.
In der Praxis wird ein Reaktor mit vertikalen Elektroden, passt plasmagestützte Wasserelektrolyse Reformierung von Kohlenwasserstoff mit flüssigem Brennstoff, Herstellung von Nanomaterialien und Dekontaminationsverfahren, während der Reaktor mit horizontalen Elektroden passt Reformierung von Kohlenwasserstoffgas, wie Erdgas, Methan, Wasserstoff Schwefel und dergleichen.
Diese Fähigkeit, stabile Plasmaentladung zu erzeugen, kann auch für andere nützliche Zwecke wie dünn und Dickschichtabscheidung und weitere Methode in der Erstellung der kalten Fusion übernommen werden.
Es wurden eine Reihe von Experimenten durchgeführt, um nicht-thermischen Plasmas unter dem Flüssigkeitspegel durch Verwendung des Gases Blasen erzeugen während der Elektrolyse elektrochemische Reaktion, Erhitzen und Lösen von gelöster Luft oder Gase in der Flüssigkeit selbst erzeugt. Blasen können auch mit dem Einfluss erzeugen wie vergängliche Blasen erzeugt durch Stoßwellen resultiert aus gepulsten Stromaufnahme, Ultraschall-Kavitation, Laserheizung und hydraulische Beaufschlagung. Externe eingeleitete Gas (zB Luft und Brenngas) wird festgestellt, dass bei der Bereitstellung von Luftblasen Umgebung für bereit Plasmaentladung in einem gleichmäßigen Art und Weise funktionieren. Eine Anzahl von Experimenten wurden auch durchgeführt, um die Anwendbarkeit der unter dem Flüssigkeitspegel Plasma im Bereich der Erzeugung von Wasserstoff, Kohlenwasserstoffreformierung, Sterilisation und Dekontamination und Reduktion von Metalloxiden zu testen. Wegen der Beschränkung des Leistungswandlers, die einige Ergebnis weniger als ideal ist, aber es zeigen das Potenzial der unter dem Flüssigkeits Plasma, das in erster Linie mit der gleichen physikalischen / chemischen Fähigkeit als Gegenstück, die in Gasen Umgebung in spannend, Ionisation und Dissoziation, aber mit einigen markanten Vorteil, der auch in der vorangegangenen Text beschrieben worden ist.
Erzeugung von stabilen Plasmaentladung unter dem Flüssigkeitspegel ist eines der Hauptziele der Forschung. Im allgemeinen ist die Erzeugung von stabilen Plasmaglimmentladung werden von einer Reihe von Faktoren, wie der physikalischen und chemischen Eigenschaften der Flüssigkeit, die Leitfähigkeit, die Temperatur, Elektrodentyp, Elektrodenabstand, Gas Halte- bzw. Fangeinrichtung, Stromdichte, Spannung Eingangs beeinflusst Reaktorbau, Flüssigkeitskreislauf, Einfluss der Ultraschallbestrahlung, gepulst Leistungsaufnahme usw.
Es gibt natürlich eine Reihe von Elektrodenformen, Größe und Konfiguration zu wählen konnte. Um herauszufinden, die, wie wichtig ist die Versorgung von Blasen oder Gastasche wirkt sich auf die Erzeugung von Plasma, einem Gashalte oder Fangbelag mit Strom konzentriert Durchführung von Bohrungen auf Lochplattenelektrode wird formuliert, die sich bewährt hat Herstellung stetigen Glimmplasmaentladung innerhalb der Bereich von 350V bis 2 kV (2.000 V) und Strom bis zu 850 mA, aber vor der Zeit um 100 bis 300 mA. Dies wird als gering mit anderen Unter flüssigen Plasmasystem (dh Plasma, gepulste Hochspannung und Strom elektrische Entladung) zu vergleichen. Während der Experimente wurde ein horizontaler Reaktor verwendet. Jedoch eine alternative Reaktor ein vertikaler Reaktor.
EINFÜHRUNG IN
DIE EXPERIMENTE
Mehrere Gruppen von Experimenten wurden durchgeführt:
1. Vorläufige Versuchsexperimente
2. Plasma unterstützt Wasser-Elektrolyse
3. Reformation Methanol
4. Reformation der emulgierten Diesel
5. Reformation von LPG als Kohlenwasserstoffgas (Methan ist auf dem Markt nicht zur Verfügung)
6. Dekontamination oder Sterilisation von Essen trinken
7. Reduzierung Experiment von TiO2.
Im Vorversuch Experimenten eine Reihe von Elektrodentypen wurden verabschiedet und schließlich wählen Sie den Draht an Plattenkonfiguration und Lochblech zu Lochblech oder Drahtgitter als das geeignetste unter den Grenzstromversorgungszustand der max. Spannung vorhanden ist 2,000V und der maximale Strom 1,200 mA. In der Realität wird das aktuelle Eingangs freiwillig beschränkt auf unter 900 mA für eine Dauer 30 Minuten nicht überschreitet arbeiten, um eine Beschädigung des Wandlers, die auftreten in einer Anzahl, die Gelegenheit Stillstand der Experimente Wochen verursacht hat vermeiden.
Um die Stromversorgung Begrenzung zu überwinden und stetigen Plasmaglimmentladung zu erreichen, wurde ein Gas-Halte oder Fallen Abdeckung oder Schicht mit aktuellen Konzentration Löcher wurden entwickelt, um die Entladung Elektrodenoberfläche (perforierte Elektrodenplatte), die die in der angenommenen Grundzügen ist zu decken Bau des Reaktors.
In den Testversuchen hat sich gezeigt, dass seltene visuelle Plasmaentladung beginnt mit einer Spannung von 350V und stetige Plasma kann in der Umgebung von 550V. Die Anfangsstromeingang erreicht 850 mA erreicht und beginnt, schwankt im Bereich von 150 bis 650 mA. Bei vielen Gelegenheiten schwankte der Strom bei 100 mA bis 350 mA.
Durch diese Versuche der Mechanismus der Erzeugung von Blasen oder Gastasche dielektrische Barriere, die den Stromfluss behindert, was zu einer Erhöhung der Spannung, bis eine Schwellenspannung erreicht ist, die den elektrischen Zusammenbruch und die Bildung von Plasma in der Blase, wobei an diesem Punkt die Ursachen Strom sofort wieder auf sein normales Niveau und dann ein weiterer Zyklus der Entladung wird aufgebaut. Wenn die Entladung nicht häufig ähnelt es einer Korona Streamer-Entladung, aber wenn die Spannung zunimmt, wird die Glimmentladung eine kontinuierliche Glühen über einem verlängern Elektrodenoberfläche ähnlich einem Glimmplasmaentladung. Die Farbe der Entladung wird als orange-gelbe oder rote Farbe bei der Elektrolyse von Wasser und die Temperatur der Entladungselektrode liegt im Bereich von 50OC bis etwa 90OC und die Temperatur der Badflüssigkeit im Bereich von 40OC bis 70OC. Kein Zeichen von Schäden an der Elektrode oder seine Decke aus Kunststoff Gasfangplatte wurde auch nach Verlängerung Experimente beobachtet. Wenn die Spannung darf über die Glut Plasmabereich zu erhöhen, beginnen ein Plasmalichtbogen zu auftritt und wird zu einem intensiven hellen blauen Entladung, wenn die Spannung weiter erhöht wird und dies führt zu Schäden an der Metallelektrode und Kunststoffdeckplatte, die leicht zu sehen ist.
Zweimal wurde die Wasserstoffproduktion aufgenommen, die ein Gasvolumen mit einer äquivalenten Energieumwandlungswirkungsgrad bis zu 56% hergestellt. Aufgrund einer Schädigung des Reaktors durch den Plasmalichtbogen kann, dass bestimmten Experiment nicht als neues Modell des Reaktors ist für niedrige Stromeingang und frühe Hochspannungsantwort zu erzielen wiederholt werden. Jedoch mit der scheinbaren Erfolg des Testversuch zeigt sich, dass eine geeignetere Reaktor kann speziell für den Zweck der Erzeugung von Wasserstoff durch plasmaunterstützte Elektrolyse von Wasser ausgelegt sein und eine höhere Energieeffizienz Figur kann mit einem kleinen Reaktor erreicht werden.
PLASMA BETREUTE
WASSERELEKTROLYSE
Versuche, das Verhalten der Plasmaentladung in verschiedenen Spannungseingangsstufen wurden durchgeführt, zu überprüfen. Trotz der scheinbar großen Volumen von Blasen siedet im Reaktor betrug das Gesamtvolumen des erzeugten Gases unerwartet niedrig. Dies kann durch die während der gesamten Experimente geschaffenen horizontalen Reaktorkonstruktion verursacht. Dies kann erlaubt haben, das Wasserstoffgas rekombinieren mit den Hydroxyl-Ionen und zurück konvertieren in Wasser erneut. Ein vertikaler Reaktor wäre geeignet für die plasmaunterstützte Elektrolyse von Wasser, wo das erzeugte Wasserstoffgas wird rasch auf die Spitze des Reaktors aufsteigen und aus dem Bereich der OH- Ionen gefüllt kanalisiert werden.
In diesem Versuchsplasmaentladung beginnen bei 1350V mit Stromschwankungen etwa 100 mA bis 200 mA auftreten. Bei etwa 1550V erzeugt der Reaktor höchsten Gasvolumen. Plasma-Bogenentladung tritt bei 1900V und wird immer kräftiger, wenn die Spannung weiter erhöht wird. KOH 0,02% iger Konzentration wurde als Elektrolytadditiv während des Experiments verwendet wurden.
Die Erzeugung von Gas angezeigt wird, um eine lineare Beziehung mit der Zeit, sondern verschiedene Wesentlichen mit unterschiedlichen Spannungseingang haben. Die Rate der Energieverbrauch steigt langsam mit der Zeit bei einer konstanten Rate, die verschiedene mit dem Spannungseingang und dem entsprechenden Energieverbrauch pro Einheit erzeugt wird, mit einem Peak bei der ersten 10 Minuten des Experiments und abflachen zeitlich Gasvolumen. Die Temperatur in der Elektrode stark ansteigen, von 50OC bis 90OC und mehr oder weniger auf diesem Niveau während des gesamten Tests beibehalten. Die Temperatur in der Badflüssigkeit im Reaktor steigt langsam von seiner Umgebungstemperatur um 50OC bis 55OC.
EXPERIMENTE MIT METHANOL
Mehrere Sätze von Tests mit dem Ziel herauszufinden, wie verschiedene Kohlenwasserstoffkraftstoffen wird durch die nicht-thermische Plasma unter dem Flüssigkeitssystem beeinflusst werden durchgeführt. Ein Methanol / Wasser-Gemisch mit Methanol-Konzentrationen von 5%, 10%, 15%, 20%, 25%, 30% und 40% wurden unter Verwendung des gleichen Verfahrens und der Ausrüstung vorzunehmen bereits für die plasmaunterstützte Elektrolyse von Wasser verwendet getestet. Es gibt drei unabhängige Tests für jede Methanolkonzentration. Es wurde beobachtet, daß der Gasproduktion wird in 25% Methanol-Konzentration erreichte und der Energieverbrauch pro erzeugter Einheit Gasvolumen ist auch niedriger als die anderen und ist annähernd mit konstanter Geschwindigkeit rund 0,0225 kw.h / L. Der Spannungseingang für jeden Test wird bei 1.850V gehalten und der Strom schwankt im Bereich von 100 mA bis 200 mA. Die Temperatur, gemessen an der Kathodenelektrode begann bei 80OC und stieg schnell am Ende einer 30-minütigen Experiments auf über 200OC erreichen. Die in anderen Tests gemessene Temperatur blieb im Bereich von 60OC bis 80OC. Die Temperatur der Badflüssigkeit auf 25% Konzentration blieb im Bereich von 50OC 60OC auf, die typisch für jeden dieser Tests ist.
Die größte Überraschung aus den Experimenten kommen ist, dass das erzeugte Gas von zwei Gasen zusammensetzt. Ein Wasserstoffgas ist und das andere ein Sauerstoffgas und keine Spuren von Kohlendioxid festgestellt. Wiederholte Untersuchung der erzeugten Gase zeigt das gleiche Ergebnis, und der Wasserstoff mit einem durchschnittlichen Wert von 51,3% und Sauerstoff 48,7%. Dies wird später herausgefunden, dass die Anwesenheit von Sauerstoff in dem Gas das Ergebnis der Entfernung der Trennmembran. Einen sauren Elektrolyten ist, um das Wasserstoffgas in Prozent der Ausgangsgasmischung zu erhöhen, bevorzugt. Dies wird in den neuesten Experimenten unter Verwendung von Schwefelsäure-Konzentration von 0,02% gezeigt.
Eine Reihe von Experimenten unter Verwendung von 40 KHz Ultraschallbades mit Methanolkonzentration von 10%, 15%, 20% und 25% mit dem gleichen Reaktor und Geräteanordnung durchgeführt worden, wo der Einfluss der Ultraschallstrahlung. Es wurde beobachtet, daß die Gasproduktion bei 25% deutlich höher ist als die anderen, und dennoch der Energieverbrauch pro erzeugter Einheit Gasvolumen ist etwa 0,015 kw.h / L der gesamten 30 Minuten Versuch, die niedriger ist als die ohne Ultraschallstrahlung ist.
Die chromatographische Analyse des Ausgangsgases mit einem Mittelwert von 97,56% Wasserstoff und 2,4039% Kohlenmonoxid. Die chromatographische Analyse des durch Reformierung von Methanol mit Ultraschallstrahlung erzeugten Gases. Methanolkonzentration auf 25% und die leitende Reagenz 0,02% Schwefelsäure.
TABELLE 1
|
Test |
Verweilzeit Minuten |
ZusammensetzungV/V % |
Gas typ |
|
1 |
0.364 |
98.9937 |
H2 |
|
|
1.047 |
1.0063 |
CO |
|
2 |
0.364 |
96.7418 |
H2 |
|
|
1.047 |
3.2582 |
CO |
|
3 |
0.354 |
96.9719 |
H2 |
|
|
1.048 |
3.0281 |
CO |
|
Durchschnitt |
|
97.5691 |
H2 |
|
|
|
2.4309 |
CO |
EXPERIMENTE
MIT FLÜSSIGGAS (“LPG”)
Zersetzung von LPG durch mangelnde Flüssigkeit Plasma durchgeführt wurde (Methan oder Erdgas wird bevorzugt, aber keine auf dem Markt verfügbar ist). Der LPG ist zulässig durch den horizontalen Reaktor durch die gelochte Anode-Platte und geben den Reaktor und gefangen an der Kathode-Platte, dem Plasma mit Spannung 1980V stattfindet, und aktuelle bei 100 bis 130 mA Input. C3H8 und C4H10 sind die beiden Hauptkomponenten von LPG, es wird erwartet, dass das Volume output Plasma Dissoziation ausgesetzt wurde, die größer als die ursprüngliche Lautstärke sein sollte. Dies ist gefunden, so dass die Ausgabelautstärke Gas um ca. 50 % erhöht. Das Experiment ist zusammen mit Ultraschall-Strahlung durchgeführt. Es ist bedauerlich, dass das Chromatogramm nicht in der Lage des Unternehmens-Analyse der Zusammensetzung der Ausgabe ist. Die nächste Reihe von Experimenten sollte mit Methan oder Erdgas durchgeführt werden, so dass mehr endgültigen Resultat erzielt werden konnte. Rudimentäre Analyse des produzierten Gases hat das Vorhandensein von H2, CO2 und C3H6 usw. gezeigt.
REFORMATION
EMULGIERTE DIESEL UND WASSER MIT ULTRASCHALL BESTRAHLUNG
Die Zersetzung von emulgiert Diesel mit destilliertem Wasser wurde ebenfalls durchgeführt. Dieselöl bei 25% und 50% bezogen auf das Volumen wurde durch Zugabe von 1,25% emulgiertes Mittels innerhalb Ultraschallbad emulgiert. Da der Dieselöl-Dielektrikum wird eine KOH Additiv benötigt. Die emulgierte Flüssigkeit bei einer Spannung von 1.850V und einem Strom von 100 mA schwank bis 200 mA über einen Zeitraum von 30 Minuten um eine Plasmaentladung unterzogen wird. Die Temperatur der Kathodenelektrode stieg von 70OC bis 94OC während des Experiments. Die erzeugte Gasvolumen betrug 160 ml 25% Diesel und 1.740 ml mit 50% Diesel, die wesentlich höher ist und der Energieverbrauch ist 0,1213 kWh / l. Es wird klar angegeben, daß die Gasproduktion ist proportional zur Diesel ringen in der Emulsion. Wegen der begrenzten Stromversorgungskapazität, ist die Spannung von 1850V lediglich ausreichen, um eine Plasmaentladung zu erzeugen, aber es ist weit von Gründung umfangreichen kräftigen Plasma mit höherer Strom- und Spannungseingang, die mehr produzieren könnten.
STERILISATION
(DEKONTAMINATION) VON MULBERRY-FRÜCHTE-GETRÄNK
Die Fähigkeit des nicht-thermischen Plasmas auf schädliche Chemikalien und Gase zu dekontaminieren ist bereits etabliert. Dieses Experiment wird durchgeführt, um herauszufinden, wie gut die Unter Flüssigkeit Plasma kann im Bereich der Getränke Sterilisation mit geringer Plasmastrahlung und halten die behandelte Flüssigkeit in einem akzeptablen Temperatur anzuwenden.
Zwei Würfe von 15% konzentrierte Fruchtgetränk wird in das Bad, wo ein horizontaler Reaktor wird unter Wasser gesetzt. Die Keimzahl und Formenbau Koloniezahl wird vor dem 40 Minuten-Test erhalten. Eine Probe des Fruchtgetränk wird bei 20 Minuten und 40 Minuten extrahiert. Die Maulbeergetränk hat gute natürliche Leitfähigkeit, so dass keine Zusatzstoff erforderlich ist. Die angelegte Spannung wird auf 1200V gehalten und der Strom schwankt um 200 mA. Die Temperatur an der Elektrode wird auf ca. 62OC und die Badflüssigkeit (Fruchtgetränk) wird auf ca. 50OC gehalten gepflegt.
TABELLE 2 - Der Mikroorganismus Zähler
|
Zeit (Minuten) |
Keimzahl / ml |
Schimmel Kolonie Graf/ml |
|
0 |
3,400 |
37,000 |
|
20 |
1,300 |
17,000 |
|
40 |
90 |
10 |
Das Aroma und die Farbe der Fruchtgetränk war nach dem Test nicht verändert. Die Bakterien Sterilisation beträgt 97,5% und die des Form Kolonie wurde mehr als 99% sterilisiert. Dies wurde der Nachweis, dass der unter dem Flüssigkeitspegel Plasma hat die gleiche Funktion wie die in einer gasförmigen Umgebung betrieben gegeben.
Die Zeit zur Behandlung kann durch Zwangsumlauf der Flüssigkeit und Erhöhung der Elektrode verkleinert werden. Sterilisation von Trinkwasser legt keine Grenze für die Temperatur. Höhere Spannungseingang für bessere Plasmaglimmentladung die sich über größere und mehrere Elektroden sollten in der Lage, alle schädlichen chemischen Substanzen, Bakterien, biologische Materie und mikrobielle Substanzen zu entfernen, damit die kommunalen Anforderungen für Trinkwasser erfüllt sein.
REDUZIERUNG
DER METALLOXID
Eine Studie Experiment TiO2 zurück zu Titanmetall zu reduzieren wurde mit wenig Erfolg versucht worden. Es wurde festgestellt, daß in dem Röntgenbeugungstest, geringe Spuren von Titannitrid und Titanmonoxid (TiO) gefunden. In dem Experiment wurde nur eine geringe Elektrolyt von 0,05% KOH mit 25% Methanol in destilliertem Wasser zugegeben wurde, um die Produktion des Wasserstoffs zu erhöhen. Die angelegte Spannung wurde auf 1850V festgelegt und der aktuelle schwankten im Bereich von 200 mA bis 500 mA. Ultraschall-Strahlung bis zu 40 kHz wurde auch durch ein Ultraschallbad gestellt. Die in der Badflüssigkeit aufgezeichnet Temperatur stieg von 46OC bis 75OC am Ende des 60-Minuten-Test. Die Fein TiO2 wurde mit Ultraschallstrahlung ausgesetzt ist, in der Badflüssigkeit in kolloidaler Form, welche als eine milchig weiße Farbe, die allmählich zu einem milchig gelbe Farbe gegen Ende des Experiments. Die Badflüssigkeit wurde auch viskose.
Das Röntgenbrechungs "d" -Wert von TiO2 waren:
Vor dem Experiment: 3,512, 1,892, 2,376, aber nach dem Experiment wurden zwei neue Gruppen von "d" Messung nicht vor dem Experiment zu sehen:
a: 2,089, 1,480, 2,400
b: 2,400, 2,329, 2,213
Dies deutet auf ein neues Material, zwischen TiO und n-Ti3N2-x positioniert.
Dieses Experiment zeigt, dass eine Änderung geschah zum TiO2, möglicherweise wegen der begrenzten Spannung und Strom zur Verfügung als Eingang, der die Intensität der Plasmaentladung benötigt, um den Reduktionsprozess korrekt zu bewirken nicht liefern könnten. Höhere Konzentration von entweder HCl oder H2SO4 sollte die Verwendung als Reagenz in der folgenden chemischen Reaktion und in der gleichen Zeit als Elektrolyt dien nachgewiesen ist. Die horizontalen Reaktor kein geeignetes Gerät, das an solchen Experiment durchzuführen; es wird lediglich der Einfachheit halber angenommen. Ein Draht-in-Rohr und Rohr-in-Rohr-Reaktor wäre ein geeigneter Kandidat, der das Metalloxid um eine Plasmaentladung in der gesamten Dauer des Experiments Strahlung ausgesetzt wäre. Ferner können mehrere während des Verfahrens erzeugten Wasserstoff oder CO-Gase zurück in den Reaktor geleitet werden, um die Reaktion zu verbessern. (Methan ist ein geeignetes Gas für diese Art von Reduktionsverfahren, da beide Wasserstoff und CO-Gas wird erzeugt, um die Reaktion zu verbessern). Im folgenden sind die chemische Formel, die durch die Umwandlung TiO2 entweder TiCl4 oder TiOSO4 als lösliche ionische Verbindung vorgeschlagen wird dessen Reduktion mit ausdehnen Belastung aktiven atomarem Wasserstoff unter dem Einfluß einer katalytischen Umgebung Plasma zu fördern.
TiO2 + 4HCl ® TiCl4 + 2H2O,
TiCl4 + 4H ® Ti + 4HCl.
TiO2 + H2SO4 ® TiO(SO4) + H2O,
TiO(SO4) + 4H ® Ti + H2SO4 + H2O
Wobei TiCl4 wird leicht durch ein etabliertes Verfahren aus Ilmenit hergestellt.
Auf ähnliche Weise können Aluminiumoxid Al2O3 erste AlCl3, das lösliche ionische Verbindung, bereit, durch Elektroabscheidung mit Plasma-Reduktion und Plasma-Galvanik-Prozess verbessert extrahiert werden soll transformiert werden:
Al2O3 + 6HCl ® 2AlCl3 + 3H2O,
2AlCl3 + 6H ® 2Al + 6HCl.
Im Fall der positiven Elektroden Oxid wie Fe2O3, kann es in Gegenwart von ionisierten atomaren Wasserstoff und das Vorhandensein von Kohlenmonoxid mit katalytischen reaktiven Plasmabestrahlung verringert werden.
Feinen Metalloxidpulvers mit Ultraschallwellen bestrahlt wird in kolloidaler Form zu halten so dass sie zu dem Reduktionsmittel atomarem Wasserstoff und / oder Kohlenmonoxid ausgesetzt werden. Der Prozess der Ultraschallkavitationen und Kollaps ist auch bekannt, extreme lokale hohe Temperatur bis 10,000OK und viel Atmosphären Druck zusammen mit der hohen Temperatur an der Auftreffstelle der feinen Pulverteilchen, die vorteilhaft für die gesamte Reduktionsprozess zu schaffen.
INFORMATIONEN
ÜBER DIE EXPERIMENTE DURCHGEFÜHRT
Gründung Erzeugung von Unter-Flüssigkeit Plasma:
Destilliertes Wasser wird in den Experimenten mit 0,05% KOH als leitfähiges Reagenz verwendet. Die Spannung wird bei 1250V und 1850V. Der Strom wird in Schritten von 100 mA erhöht, bis es 850 mA erreicht gesteuert. Am Anfang bleibt die Spannung niedrig und baut als weitere Gasblasen erzeugt werden, nach und nach. Sobald sie eine bestimmte hohe erreicht der Strom fällt sofort. Die selbstregulierende Strom- und Spannungseingang von der Leistungseinheit schaltet automatisch von aktuellen Eingabesteuerspannungseingangssteuerung. Bei 45 Sekunden nach dem Einschalten des Experiments auf, stieg die Spannung bis 470 V und unterhalb 500 mA der Strom fiel. Aus 3 min. 10 s bis 5 min 20 sec, stieg die Spannung auf einem relativ hohen Niveau, während der Strom immer schwank. Nach einer Zeit der instabilen Spannung und Strom Bewegung, die sie in 20 min mit dem charakteristischen Hochspannung und Niederstrom stabilisiert zu werden. In diesem Augenblick prominente Schein an der perforierten Deckplatte beobachtet (Strom konzentriert Löcher). Die Temperatur der Kathodenelektrode ist gestiegen und bleibt stabil bei rund 70OC.

Fig.25 zeigt die aktuelle schwankt mit stabilen 1.250 V Spannung Eingang und eine verlässliche Plasma-Glimmentladung. Die Temperatur der Kathode steigt schnell in den frühen Stadien und dann wird stetig an die 5 min-Markierung, und dann steigt langsam auf es ist höchste Temperatur von über 96OC.
BEOBACHTUNG
Generierung von wenig Flüssigkeit Plasma:
Übereinstimmung mit den experimentellen Resultaten ist es möglich, generieren nicht-thermische Plasma geringe Flüssigkeit, sofern bestimmte Bedingungen erfüllt sind: ein geeignetes Netzteil, elektrolytische Flüssigkeit, Reaktor und anderen Zusatzausstattungen.
Der Entwurf des Reaktors, mit relativ niedriger Spannung und eingeschränkte Belastbarkeit (eingeschränkte Stromeingang) erfordert spezielle Konstruktion zu fangen oder Gas zu behalten und gleichzeitig die Stromdichte im Bereich Entlastung zu erhöhen. Die Gas-Trap oder Kammer sollte von einer geeigneten Größe sein. Wenn die Gas-Trap oder Kammer zu groß, dann das eingeschlossene Gas zu dick ist die erfordert eine viel höheren Spannung für Entlastung Aufschlüsselung und verlängert die Zeit jedes Zyklus der Entlastung. Es wird schwer zu pflegen sind schnelle zyklische kontinuierliche Glimmentladung. Die perforierte Abdeckung Plate, ist auch ein wichtiger Teil der Elektrode Struktur, konzentriert sich die Stromdichte. Die Dicke der Lochplatte und die Größe der der Gaskammer Trapping sollten sorgfältig kontrolliert werden, so dass die Elektroden-Abstand-Lücke nicht übermäßig breit ist, wie auch die Spannung-Anforderung Einflüsse. Die Abmessung und Anordnung der perforierte Löcher können durch Ausprobieren ermittelt werden. Große Elektroden Abstand erhöhen die Spannung Eingang Anforderung und ungeeignet fähig enge Elektrode Abstand führt zu frühen Vorkommens der Plasma Lichtbögen mit hoch aktuelle Aufstockung und Erzeugung von Temperaturen, die die Elektroden und deren Anlagen gefährdet wird.
Das Netzteil sollte ausreichende Belastbarkeit sein. Die elektrische Verteilung ist stark abhängig von der Hochspannungsquelle. Wenn das Rating des Netzteils nicht ausreicht, könnte es leicht sein die hohe aktuelle Welle verursacht in der zyklischen elektrischer Zusammenbruch während plötzliche beschädigt. Es werden keine Plasma-Entlastung, wenn die Stromaufnahme nicht ausreicht.
Die elektrolytische Flüssigkeit müssen geeignete Leitfähigkeit, nicht zu niedrig noch zu hoch. Spannung kann leicht zwischen zwei Elektroden, die die Flüssigkeit hohen Leitfähigkeit hat und kein Plasma Entlastung erzeugt werden, es sei denn, dass eine hohe Eingangsspannung ausgelöst werden. Die Entlade-Elektrode kann in eine Blase-Barriere vollständig gekapselt werden, aber hohe Leitfähigkeit Flüssigkeit erlaubt den Strom über die Blase-Liquid-Schnittstelle übergeben, das wiederum verhindert auch die Spannung hoch genug steigen. Wenn die Leitfähigkeit der Flüssigkeit zu niedrig ist, dann die Blase-Barriere bildet eine komplette dielektrische Barriere erfordern eine viel höhere Gründung Spannung zu Ursache Elektro Panne oder Entlastung und zur gleichen Zeit, im Laufe der Strom wird zu niedrig die Ergebnisse in eine niedrige Stromdichte, die beeinflusst auch das Vorkommen der Entlastung. Eine viel höhere Durchbruchspannung (Entladung Spannung) erzeugt elektrischen Lichtbögen im gasförmigen Zustand, der nicht-thermische unter Flüssigkeit Plasma Entlastung nicht mehr gilt.
SCHLUSSFOLGERUNGEN
1. Schicht oder Blasen
Gasform die dielektrische Barriere, die das Umfeld für den Aufbau der
Entladespannung und gasförmige Platz für Plasma Entlastung stattfinden.
Hochspannung und relativ geringe Stromaufnahme ist charakteristisch für geringe
Flüssigkeit Plasma.
2. Mit der
charakteristischen Hochspannung und geringem aktuellen Bedarf kann das
mangelnde Flüssigkeit Plasma über einen weiten Bereich von Flüssigkeiten
erzeugt werden. Die Elektrolyt-Flüssigkeit kann saure, alkalische oder eine
Lösung von Salzen. Flüssigkeiten mit können Verunreinigungen oder ein Gemisch
aus organischen Verbindungen auch dienen als Elektrolyt wie den Fall der Band
Wasser und Obst Getränke.
3. Gibt es eine Reihe von
Faktoren, die Erzeugung von wenig Flüssigkeit Plasma wie Spannung, Stromdichte,
Konfiguration der Elektroden, Elektroden Fläche beeinträchtigen würde,
Elektrode gap Zeilenabstand, elektrolytische physikalische und chemische
Eigenschaften, Gas zu halten und Überfüllung Anordnung, Bereitstellung von
Plasma-Verbesserung, Ultraschall Kavitation, pulsed Power supply, ambient
Temperatur und Reaktor-Bau. Dies scheint kompliziert, aber die durchgeführten
Experimente haben gezeigt, dass alle genannten Faktoren manipuliert werden
können, um die Erzeugung von stabilen nicht-thermische Plasma eine Atmosphäre
des Drucks zu erreichen.
4. Plasma ist der vierte Zustand der Materie. Es ist allgemein auf dem Gebiet der Chemie, Elektronik, Materialien und Energiewirtschaft beschäftigt. Plasma erzeugt geringe Flüssigkeit Plasma hat eigene inhärenten Eigenschaften und Vorteile, die bereits haben erwies sich als ein nützliches Werkzeug für Plasma Galvanik oder Ablagerung von sowohl metallischen und nichtmetallischen Werkstoffen. Es finden ihre Anwendung in der Plasma-assisted Wasserelektrolyse Wasserstoff-Erzeugung; Reformation der Wasserstoffverbindungen reichen oder Kohlenwasserstoff Kraftstoffe (Gas und Flüssigkeit); Dekontamination von Flüssigkeit und Gas Verschmutzung mündet, die anhaltende schädliche Chemikalien, gelösten Schwermetallen und organischen und biologischen Verunreinigungen enthalten; Sterilisation von Fruchtgetränke, Trinkwasserversorgung; und Verringerung der materiellen Oxid wie Oxid Erze, Metalloxid als eine alternative Methode-Metall-Veredelung. Es ist wahrscheinlich, dass die vorgeschlagenen unter Flüssigkeit Plasma-Generation und diese etablierten wissenschaftlichen Basisinformationen bildeten die Grundlage für weitere Verbesserungen zu den praktischen neuen Anwendungen in dieser Patentanmeldung vorgebracht.
PLASMA
BETREUTE ELEKTROLYTE ZUR WASSERSTOFFHERSTELLUNG
Wasserelektrolyse wird immer noch für die Herstellung von reinem Wasserstoff eingesetzt. Diese Wasserstoffproduktion eingeschränkt wegen seiner relativ niedrigen Wirkungsgrad der Energieumwandlung. Um eine höhere Energieeffizienz zu erreichen, muss die elektrische Spannung niedrig gehalten werden, um Energieverlust durch Wärmeumwandlung zu vermeiden. Es gibt auch behauptet, dass die Energieeffizienz durch bessere Elektrodenkonfiguration eine Erhöhung der Reaktionsoberfläche, Reduktion der Elektrodenabstand und die Erhöhung der operatingpressure verbessert werden. Die PEM festen Elektrodensystem ist in seiner frühen Entwicklung und der Wirkungsgrad bleibt ähnlich wie bei der Wasserelektrolyse-System. In jedem Fall ist das Grundprinzip der Wasserelektrolyse wurde nicht verändert, da sie erstmals in Gebrauch genommen. Elektrolyse als Ganzes betrachtet nicht wettbewerbsfähig mit der konkurrierenden Produktionsprozess zu reformieren Kohlenwasserstofftreibstoff zu sein, aber der Elektrolyse hat den Vorteil, dass ein sauberer Prozess produziert hohe Gasreinheit und CO2 wird nicht produziert.
Die Wasserstoffblasen entwickelt sich von der Elektrodenoberfläche langsamer mit der Zeit, wenn winzige Bläschen allmählich aufgebaut und ersticken die Elektrodenoberfläche. Diese sind nicht leicht heraus und die Geschwindigkeit der Wasserstofferzeugung weiter verringert wird, da diese kleinen Blasen zu einem Hindernis für den Stromfluss zwischen den beiden Elektroden.
Die vorgeschlagene Erfindung ist eng verwandt mit dem Wasserelektrolyseverfahren, sondern der Mechanismus der Abtrennung von Wasserstoff aus Wassermolekülen ist anders. Generieren von Nichtgleichgewichtsplasma innerhalb der Blasen, die die Elektroden ersticken wird brechen die dielektrische Barriere Blasenschicht und zu den normalen Ablauf des aktuellen wieder aufgenommen werden. Zur gleichen Zeit, in der die Blasen in Kontakt mit der Plasmaentladung enthaltenen Wassermoleküle werden dissoziiert werden, um zusätzlichen Wasserstoff zu erzeugen. Darüber hinaus wird die kräftige Plasmaentladung in der Nähe der Elektrodenoberfläche auch schaffen eine hydrodynamische Zustand, der die feinen Bläschen, die den Stromfluss blockieren waschen weg. Der Mechanismus der Erzeugung von Wasserstoff durch Plasmaentladung von der herkömmlichen Elektrolyse, die den ionischen Wassermoleküle spaltet durch elektro Polarität Anziehung, während in der Plasmaentladung das Wassermolekül nach unten als Ergebnis der Elektronenstöße gebrochen. Die Wassermoleküle unter der Plasmaentladung Bestrahlung würde ein Elektron durch Elektronenstoß zu verlieren, um H2O + e ergeben -> OH + H+ +e
Der erzeugte Wasserstoff von hoher Reinheit ist. Gewöhnliche Trinkwasser oder Regenwasser mit einer sehr niedrigen Konzentration an Elektrolyt kann als die Hauptquelle des Materials verwendet werden, anstelle von destilliertem Wasser, wie sie ausreicht, Verunreinigung enthalten etwas elektro-leitend zu sein.
Das Experiment hat gezeigt, dass Wasserstoffgas kann mit einem Plasma-Glimmentladung als ergänzendes Verfahren dem herkömmlichen Verfahren hergestellt werden. Die zum 1 Kubikmeter Wasserstoff mit Plasmaglimmentladung mit sehr rudimentären Reaktors Energie hat einen Wirkungsgrad von 56%, die weiter mit einer besseren Technik verbessert werden erreicht, indem der Elektrodenabstand, der Wahl der richtigen Konzentration von Elektrolyten, Reaktor Konstruktion und bessere Mittel zur Einfangen und Halten in der Nähe von Gasentladungselektrode.
Hohen Temperaturen von bis zu 90°C in den Elektrolyten, die in sehr kurzer Zeit der Reaktion erhöht aufgezeichnet. Dies kann zum Teil durch exotherme Reaktion rekombinieren H und OH zu Wasser. Die übermäßige Hitze kann auch sekundäre Energiequelle genutzt werden. Das Gas oder Dampfblasen durch Erhitzen nimmt an Bedeutung zu als Ausgangsmaterial zur Plasmadissoziation was zur Produktion von Wasserstoff. Der hochreine Sauerstoff co-Produkten ist auch ein wertvolles Nebenprodukt bei vielen Anwendungen.
Da eine hohe Spannung mit mäßig Strom in den Plasmaprozess notwendig, die Produktionsrate pro vereinigen Bereich der Elektrodenoberfläche ist hoch, so daß nur ein kleiner Reaktor für die Herstellung von Wasserstoff, insbesondere wenn andere Plasmaverbesserungsverfahren eingesetzt werden, wie benötigt, Ultraschall Kavitation, gepulste Befugnisse und HF-Eingang.
Die Elektroden können aus einem beliebigen leitfähigen Material, wie Aluminium, rostfreiem Stahl, Graphit, Wolfram, Platin, Palladium usw. werden die Größe der Elektrode für die Plasmaentladung ist viel kleiner als die von der herkömmlichen Elektrolyse erforderlich ist, um die gleiche Menge an Gas zu erzeugen. Als Folge davon ist ein kleinerer Reaktor möglich.
Sponge porösen Elektroden wird die reaktive Oberfläche zur Verfügung, um die Elektrolyse Gase zu erhöhen. In dem Experiment wurden mehrere Lagen aus feinem Drahtgeflecht dicht nebeneinander zu einem Schwamm porösen Elektrodenplatte zu imitieren.
Einige der Grundelektrodenkonfiguration ist: Platte zu Platte; Lochblech zu Lochblech; Platte oder Lochblech auf Drahtgeflecht; Drahtgitter, um Drahtgeflecht; Platte fixierten Platte; dielektrische Beschichtung auf einer oder beiden Elektroden Platte oder Gitterplatte oder gepinnt, Rohr im Rohr und Draht in Rohr-Anordnung. Es wird angemerkt, dass die Elektrodenkonfiguration einschließlich Auskleidung oder Deckmaterialien, um die Stromdichte zu konzentrieren zu helfen und mit der Fähigkeit, in Haltegas um die Elektrode angenommen werden würde, die dazu beitragen, die Spannung und den Strombedarf zu senken stationären Plasmaentladung erzeugt wird.
Um eine Umgebung für stabile und kurze zyklische Plasmaglimmentladung wie bereits im vorhergehenden Text erwähnt zu schaffen, sollten die Elektrodenkonfiguration so strukturiert sein, um die Blasen zu halten und zu konzentrieren, die Stromdichte und doch hält die tatsächliche Elektrodenabstand auf ein Minimum. Dies schafft einen geeigneten Hohlräumen freie Raum entweder in der Metallelektrode bzw. der Bedeckungsmaterialien, zurückhalten kann, während Gas gleichzeitig mit dem Mechanismus, um die Stromdichte auf einem lokalisierten Entladungspunkt zu konzentrieren. Dies führt zu einer Vielzahl von Ausführungen und Materialwahl um eine Plasmaentladung Anforderung.
Um Rekombination von H+ und H2 mit OH-Ionen und wieder zurück zu Wasser zu vermeiden, sollte die Wasserstoffatome nach durch Kontaktieren der Kathode der Wiedererlangung ihrer verlorenen Elektronen erlaubt, aus der Gegend, die mit anderen Oxidationsspezies und Radikalen reich schnell entweichen kann. Dies hat die Produktivität von Wasserstoffgas beeinflusst. Wenn H+ und OH wird wieder zusammen erlaubt, trotz des scheinbaren Blase siedet im Reaktor sehr wenig Gas gesammelt und die Temperatur im Reaktor steigt schnell, das könnte auch die exotherme Wirkung der Rekombination von H+ and OH sein.
Der erzeugte Wasserstoff wird getrennt von dem Sauerstoff gesammelt. Da das Wasserstoffgas eine angemessene Menge von Wasserdampf enthält, wird das Wasserstoffgas durch Hindurchleiten durch einen Wasserkühler oder andere bekannte Verfahren gesammelt werden, so dass das gemessene Gasvolumen ist bei Raumtemperatur mit Mindestwasserdampfgehalt.
Die Grund Plasma unterstützte Elektrolysezelle oder Reaktor kann in modularer Form, die Seite an Seite montiert und in einem einzigen Elektrolysebehälter mit ihren jeweiligen gesammelt, um einen großen Fertigungseinheit bilden Leistung und Ausgangsgas angeordnet werden kann hergestellt werden. Mehrere Reaktortypen für die Herstellung von Wasserstoff verwendet werden. Stab oder Draht im Rohrreaktor, Rohr im Rohrreaktor, einzelne oder mehrere Zellreaktoren sind ebenfalls geeignet für die plasmaunterstützte Elektrolyse von Wasser. Das Gas zurückhaltenden und Strom konzentriert Abdeckung wird an der Kathodenelektrode gegenüber der Anodenelektrode angebracht werden. Ein horizontaler Reaktor, dessen Kathode eine Gasrückhalteabdeckung kann auf der Oberseite einer Anode, die von einer Membran und dem Wasserstoffgas wird dann isoliert sammeln getrennt angeordnet werden.
Die Einführung Ultraschallkavitationen in die Elektrolytflüssigkeit ist einfach, da die Elektrolysebades ist auch das Ultraschallbad und Ultraschallwandler kann an der Wanne von außen angebracht werden. Eine Mischung von Schallfrequenz verwendet werden, um jedes Auftreten eines toten Klangzone zu vermeiden. Die Einführung von Schallanregung durch Kavitation erhöht die Produktionsleistung der plasmagestützten Elektrolyse.
Gepulste Hochspannungsgleichstrom Versorgung mit einer einzigen Polarität Rechteckwelle von 5 KHz bis 100 KHz hat sich als vorteilhaft für die Erzeugung von Plasma in einer stark reduzierten Spannung zu sein.
Der entscheidende Vorteil von der unter dem Flüssigkeits Plasma ermöglicht ionisierten Spezies wandern zu der jeweiligen Halbzelle und Elektroden, die zu vermeiden und minimieren Rückvermischung des erzeugten Wasserstoffs und Sauerstoff verursacht eine Rückkehr wieder zu Wasser und eine Gefahren, explosiver Zustand wird. Der Sauerstoff wird als Nebenprodukt, das für die Verwendung gesammelt werden kann, oder es kann zu der Verbrennungskammer geleitet werden, wenn Wasserstoff als Brennstoff für eine direkte Kraftmaschine berücksichtigt.
Wasser ist das wichtigste Ausgangsmaterial für die Wasserstoffproduktion wirtschaftlich verfügbar und unbegrenzt zur Verfügung. Es ist ein völlig sauberem Quellmaterial, das Nebenprodukte keine unerwünschten produziert.
Die Anode kann durch Elektrotransport allmählich verlieren die Werkstoffe, aber wenn dem so ist, wird es ein sehr langsamer Prozess sein. In der Praxis wird die Polarität der Elektroden umgekehrt werden kann, der die Materialien Transport und Ablagerung umkehrt. Leitermaterialien, die inert gegenüber elektrochemischen Abtrags sind eine gute Wahl, um als Elektroden dienen.
Ein chemisch leitfähigen Reagenz kann zu Wasser gegeben werden, um seine Leitfähigkeit zu erhöhen, und ein Schaummittel zugegeben, um die Erzeugung von Blasen zu verbessern. Der Elektrolyt kann aus sauren oder alkalischen Base sein. Die Konzentration des Elektrolyten sollte auf einem konstanten Niveau für die besten Ergebnisse erhalten werden. Hohe Elektrolytkonzentration erhöht Flüssigkeit Leitfähigkeit sowie die Produktivität von Gasblasen aber es könnte für die Entladung erforderlich ansteigende Spannung zu verhindern, wenn der Stromfluss zwischen der Elektrode nicht durch die Anwesenheit von Luftblasen verhindert werden. Allerdings wird eine sehr geringe Konzentration an Elektrolyt dielektrischen Durchbruch Blasen begünstigen, da ein geringerer Strom durch das flüssige Medium zwischen die Blasen durchgeführt werden. Es wurde festgestellt, dass entweder sauren oder alkalischen Elektrolyten mit 0,02% iger Konzentration Arbeit extrem gut bei der Aufrechterhaltung der stabilen Glimmentladung mit Gleichstrom-Spannung von 350V bis 1800V und einem Strom von 100 mA bis 800 mA.
Leitungswasser wurde ohne Zugabe von der Durchführung Reagenz verwendet und es funktioniert oft unerwartete gut, wahrscheinlich aufgrund der vorhandenen Verunreinigungen und hohen pH-Wert in der plasmagestützten Elektrolyse in dem stabilen Glimmentladung bei etwa 450V bis 900V und Strom rund auftritt 200 mA bis 350 mA. Der Leistungsbedarf variiert entsprechend den Abstand Elektrode und der Reaktorkonfiguration, der Elektrolytkonzentration und die Struktur des Gasrückhalteanordnung Elektrode. Wieder andere plasmaunterstützte Verfahren, wie etwa gepulste Stromeingang und Ultraschall Kavitation usw. auch helfen, die Leistungsbedarf zu senken.
Das Verfahren wird im allgemeinen bei einer Atmosphäre Druck durchgeführt. Eine Erhöhung des Druckes wird sich die Aufwärtsbewegung der Blasen langsam und die Temperatur des Elektrolyten zu erhöhen. Ein gewisser Anstieg in der Temperatur in dem Elektrolyten ist nicht nachteilig für die Erzeugung von Plasma. Wasser Dampfblasen stellen die Ausgangsstoffe und aktive Umgebung für die Plasmaentladung. Im allgemeinen ist die Elektrolyttemperatur und unter dem Siedepunkt als nichtthermischen Plasmas erzeugt wenig Wärme. Die Temperatur steigt schnell wann im Elektrolyten aufgrund des Auftretens einer seltenen Plasmabogen und exotherm in der Rekombination von H+ und OH- Quantität.
Während des stationären Glimmentladung, kräftig Blasen mit gelb / orange / rote Farbe Lichtpunkte erscheinen auf der ganzen Kunststoff Perforation. Die Lichtpunkte auch weithin erscheint auf der Elektrodenoberfläche, wenn die Spannung erhöht wird. Bei der Untersuchung der Elektrode und Kunststoffdeckblatt wurden keine Brandflecken beobachtet. Dies beweist, dass die Plasma-Scheins nicht thermischen nach einer Stunde der Glimmentladung. Die Temperatur in der Elektrodenplatte mit einem Thermoelement aufgezeichnet wurde um 50°C bis etwa 90°C. Das erzeugte Gas wird hauptsächlich Wasserstoff mit etwas Wasserdampf, der sich schnell beim Abkühlen kondensiert zusammensetzt. Die Rate der Wasserstoffproduktion ist variabel und Energieumwandlungsrate auch während des gesamten Tests schwankte. Dies wird vermutlich durch die Rekombination von H+ und OH- verursachen, die von der Elektrode und der Reaktorstruktur und Konfiguration beeinflusst wird.
Wasserstoff kann nun mit hoher Spannung und niedrigem Strom, die im Gegensatz zu der herkömmlichen Elektrolysesystem, wo ein kleiner Reaktor mit einer hohen Produktionsgeschwindigkeit ist immer möglich hergestellt werden. Dies wurde klar gezeigt, dass der Mechanismus zur Erzeugung von Wasserstoff mit Plasma-Entladung unterscheidet sich von herkömmlichen Wasserelektrolyse in einer Reihe von Möglichkeiten. Dampf- und Gasdampf aufgrund der Erwärmung der Elektroden (Kathode) in kurzer Zeit hergestellt werden, immer eine wichtige Quelle von Material für die Plasma-Dissoziation, die auch die Produktivität von Wasserstoff beeinflussen.
1.3 Versuchsdurchführung
1.3.1 Ein Flussdiagramm für die Durchführung von Experimenten in Bezug auf diese Erfindung ist in Fig.28 gezeigt.

Die Vorrichtung umfasst allgemein eine Gleichstrom Leistungsquelle 1, Flüssigkeitsbad 2 Reaktor 3, Gas und Flüssigkeit-Separator 4, Wasserkühler 5 und Gas-Volumenmesszähler 6. Gas wurde durch Elektrolyse, die durch das Plasma, katalysiert hergestellt. Wasserstoffgas wurde an der Kathode und Sauerstoffgas an der Anode erzeugten.
1.3.2 Geräte Funktion:
Gleichstrom Stromversorgung: Hochspannungsgleichstrom liefert.
Horizontale Reaktor: Generation von nicht-thermischen Unter flüssiges Plasma.
Gas- und Flüssigkeits-Separator: Flüssigkeit aus Gas zu trennen und zurück als gekühlte Flüssigkeit.
Chiller: jede Flüssigkeitsdampf in der Gasmischt kondensieren und zurück zum Reaktor.
Gas-Volumenmesszähler : um das Volumen der Gasfluss zu messen..
1.4 Methode
und Betrieb der Experimente
(1) Der Versuch ist in nach dem Auftreten des Plasma-Entladung durchgeführt. Sechs unterschiedliche Spannungspegel sind so gewählt, unter dem Flüssigkeits Plasma mit gleichen Reaktor zur Erzeugung von Wasserstoff. Sie sind 1350V, 1450V, 1550V, 1650V, 1750V, 1850V Jedes Experiment dauert 30 Minuten und das Experiment wird dreimal unter dem gleichen Satz an Bedingungen wiederholt. Die erhaltenen Daten sind als ausgemittelt.
1.5 Experimental Observations
Plasmaentladung bei 1350V beobachtet, um einige begrenzte Lichtbeleuchtung auf der Elektrode im Vergleich mit denen, kräftig, stabil Entladung über einen viel größeren Elektrodenfläche bei Spannung 1850V. Die entsprechende Stromeingang ist auch sehr stark reduziert haben. Es wurde festgehalten, dass die Temperatur an der Kathodenelektrode mit der Zeit ansteigt, bis sie ungefähr 90°C erreicht und allmählich stetig wird. Die Farbe der Plasmaentladung wird orange und rot zu sein und es ist Farbe ist sehr verschieden von dem Lichtbogen (Plasma-Bogenentladung), die scharfe Hell in der Farbe blau zu sein scheint.
Anmelderin auch mit der gleichen Ausrüstung unter Verwendung der unter dem Flüssigkeitspegel Plasma zu Methanol für die Verwendung in der Wasserstoffproduktion Transformation durchgeführten Experimente. Anmelderin gefunden, daß das Plasma war wirksam bei der Herstellung von Wasserstoffgas aus dem Methanol. CO und CO2 Gase wurden aus dem erzeugten Gas völlig. Das war unerwartet. Ohne sie dadurch gebunden, glaubt er, dass CO und CO2 können durch KOH, die als leitendes Mittel dem Elektrolyten zugesetzt wurde absorbiert worden. Einige Sauerstoffgase wurden aufgezeichnet, bevor Methanol wurde dem Elektrolyten zugesetzt.
Antragsteller auch mit der gleichen Ausrüstung unter Verwendung der unter dem Flüssigkeitspegel Plasma zu Kohlenwasserstoffen zur Erzeugung von Wasserstoff zu reformieren Experimente. Anmelder herausgefunden, dass das Plasma war wirksam bei der Reform der Kohlenwasserstoffe und produziert unter anderem Wasserstoffgas.
Der Antragsteller auch mit der gleichen Ausrüstung unter Verwendung der unter dem Flüssigkeitspegel Plasma zu Dieselöl behandeln Experimente. Das Dieselöl wurde in Wasser emulgiert werden, um sie durch den Körper der Flüssigkeit zu dispergieren. Nach der Plasmabedingungen in der Nähe der Kathode unterworfen wurde ein Gas erzeugt, das war rauchig und glich einem Abgas, die nicht einfach zu verbrennen wollte. Antragsteller mit Hilfe dieser Experimente aufgebaut, die Dieselkraftstoff könnte durch die in flüssiges Plasma mit diesem Gerät reformiert werden und auch distanziert.
Reformation von Kohlenwasserstoffflüssigkeit und Gaskraftstoff und wasserstoffreichen Verbindungen zur Wasserstoffproduktion:
Wasser ist eines der wichtigsten Ausgangsstoffe, die als Träger, Dirigent und Beschränkung auf den Raum, in dem Plasmablasen Korona und Glimmentladung stattfinden würde, wenn eine ausreichende elektro Potenziale gelten für einzelne oder mehrere Elektroden-Paare dient. Die Kohlenwasserstoff-Brennstoff Methan (Gas), Methanol, Diesel, Benzin, Kerosin (Paraffin), Ethan, Erdgas, Flüssiggas Gas, Biodiesel usw. und Schwefelwasserstoff (H2S) sind auch gute Ausgangsmaterial für die Wasserstoffproduktion.
Der Großteil der weltweiten Wasserstoffproduktion konventionell ist durch Hochdruck-Dampfreformierung von Methan. Dies erfordert einen hohen Druck und hohe Temperatur. Die Produktionsanlage ist groß und teuer in der Einrichtung. Lagerung und Auslieferung in Verbindung mit der Herstellung sind zusätzliche Kosten für die Lieferung von Wasserstoffgas. Die Bedeutung von Wasserstoff als alternativen umweltfreundlichen Kraftstoff gut verstanden. Die kommenden Brennstoffzellen-Technologie erfordert eine wirtschaftliche und betriebsbereit Lieferung von reinem Wasserstoffgas. Um Wasserstoff mit einem kleinen Prozessor zu produzieren, um Kraftstoffe für Verbrennungsmotoren und Gasturbinen bereichern nicht nur die Reduzierung des Kraftstoffverbrauchs, aber es reduziert auch umweltschädlichen Emissionen.
Die
vorgeschlagene Plasmareformierungsprozess kann sowohl mit gasförmigem
Brennstoff und flüssigem Kraftstoff umzugehen. Der Gasbrennstoff wird zusammen
mit einem Inhibitor, um die Aufwärtsströmung des Brenngases zu verlangsamen in
den Reaktor eingeblasen werden. Da die Spaltung des
Kohlenwasserstoff-Brennstoff wird hauptsächlich durch Plasmadissoziation
erreicht werden, die ähnlich wie die plasmagestützte Elektrolyseverfahren ist,
aber mit Elektrolytflüssigkeit, die wasserstoffreiche Verbindungen. Im Falle
von flüssigem Brennstoff, kann es entweder eine Mischung zu bilden mit Wasser
oder mit Wasser emulgiert werden. Der Prozentsatz an Brennstoff in der Mischung
hängt von der Art des Kraftstoffs, seine Leitfähigkeit, Siedepunkt,
Entflammbarkeit und elektrochemischen Reaktion. Die Reformierung ist vor allem
aufgrund der teilweisen Oxidation entweder mit dem aktiven
Umwandlung von Kohlenwasserstoff durch Corona und leuchten Plasma hat, indem das Kohlenwasserstoffgas wie Methan, Erdgas, Flüssiggas und flüssigem Brennstoff verdampft irgendwann mit Wasserdampf durch den Plasmareaktor gemischt versucht. Sie alle wurden erfolgreich in der Herstellung von wasserstoffreichen Gases durch Koronaentladung bei Atmosphärendruck, indem Methan verdampft Methanol, Dieselkraftstoff mit Wasserdampf gemischt wird, indem man sie durch einen Plasmalichtbogenreaktor Zunft, Draht in Rohrreaktor und Reaktor durch MIT vorgeschlagenen Plasmatron oder andere Gasphasenreaktor Corona Streamer.
Die vorgeschlagene unter dem Flüssigkeitsplasmareaktor hat viele Vorteile gegenüber der Gasphasen -Plasmareaktor ist in der Lage, einen stabilen Plasma Glimmentladung bei einer sehr viel geringeren Spannung von 350 V auf (selten) 1.800 V mit Strom in der zu erzeugen ist, dh Bereich von 100 mA bis 800 mA in Wasser. Das flüssige Medium wird auch erlauben die Anwendung von Ultraschallwellen eine Wirkung, die die Erzeugung von Glimmentladungsplasma erhöhen und damit zu einer Erhöhung der Gesamttransformationsprozess wird. Wieder keine Außenluft oder Gas muss für die Reaktion eingeführt werden. Allerdings kann der Kohlenwasserstoffgas wie Methan, natürlich, Flüssiggas oder Wasserstoff Schwefel Gas eingeführt werden, um in Verbindung zu arbeiten, und ergänzt den flüssigen Brennstoff in der Reformierungsprozess. Die Brenngase werden Plasmaentladung Reformation zu verbessern und lassen Sie Platz, ohne sich auf durch Elektrolyse erzeugten Gases verlassen werden.
Diese Kohlenwasserstoffmoleküle, die in Kontakt mit der Plasmaentladung geliefert wird, um eine Dissoziation und Partialoxidation im folgenden dargestellt unterworfen werden:
H2O +e ® +OH + H+ +e Dissoziation
CH4 + e ® CH3 + H+ +e direkte Plasmadissoziation
CH4 + H ® CH3 + H2 Reaktion mit H-Radikale
CH4 + H2O ® CO + 3H2 partielle Oxidation
CO + H2O ® CO2 + H2 Wasser Verschiebung
CH3OH + H2O ® CO2 + 3H2 Elektrolyse und partielle Oxidation
H2S ® S + 2H ohne dabei die Oxidation
H2S + 2H2O ® SO2 + 3H2 partielle Oxidation
SO2 + 2H2O ® H2SO4 + H2
Endotherme katalytische Umwandlung leichter Kohlenwasserstoff (Methan zu Benzin):
CnHm + nH2O ® nCO + (n + m/2)H2
Mit schweren Kohlenwasserstoff:
CH1,4 + 0,3H2O + 0,4O2 ® 0,9CO + 0,1CO2 + H2
C8H18 + H2O + 9/2O2 ® 6CO + 2CO2 + 10H2
Das Wasserstoffgas und Kohlendioxid werden gesammelt. Das CO2 wird durch Absorption zu etablieren oder die Membran-Trennverfahren abgetrennt.
Das OH-Radikal durch das Plasma Dissoziation produziert wird eine wichtige Rolle in der Oxidation von CH4 an CO, die weiter oxidiert würde die CO2 zu produzieren, werden spielen. Das gleiche zu Methanol CH3OH und H2S angewendet. Der S wird oxidiert, um SO2 und weitere Oxidations bilden SO3 und anschließende Umsetzung mit H2O zu H2SO4 produzieren werden. Diese Art der chemischen Reaktion wird nur mit der Förderung des hoch reaktiven chemischen und katalytischen Plasmaumgebung möglich. Nicht jeder wird CO CO2 und Schwefelpartikel werden kann bei der Fällung zu beachten.
REAKTOR
Es gibt eine Reihe von Reaktoren, die für die Reformierung des wasserstoffreichen Verbindungen verwendet werden können. Reaktoren, wie der Draht in dem Rohr, Rohr-in-Rohr; Einzelzelle und mehrere Zellreaktoren ; und die Multi-Elektroden ohne Membran-Trennung. Das Rohr im Rohrreaktor und Turmreaktor mit horizontalen Elektroden sind geeignet zur Behandlung von flüssigen und gasförmigen Kohlenwasserstoffen und beide zur gleichen Zeit. Die Anode und Kathode sind eng mit einem Spaltabstand im Bereich von 6 mm bis 12 mm und sind mit dielektrischen Gas-Halte- und Stromkonzentrationskonstruktion auf einer Seite oder beiden Seiten der Elektrode überzogen beabstandet. Ein wichtiger Aspekt der Reaktor wird mit dem Aufbau, der die Ultraschallwandler, die die ordnungsgemäße sonic Kavitationen gleichmäßig in dem Volumen verteilt Umsetzen induzieren würde beherbergen wird. Die Größe, Form und Anordnung der Elektroden kann variieren, aber ihre Größe würde durch die elektrische Leistung, beschränkt werden kann. Eine kleine Reaktorelektrodenplatte ist völlig ausreichend für eine gute gleichmäßige Entladung und hohe Produktivität. Die Größe der Reaktorplatte Verwendung in den meisten Experimenten im Bereich von 16 cm2 bis 30 cm2. Es ist bevorzugt, dass der nicht-Entladungselektrode einen Elektrodenbereich grßer als die Entladungselektrode mit dem dielektrischen Gas-Haltekonstruktion. Mit ausreichend Leistung verfügbar ist, sowohl in der Anoden- und der Kathodenelektrode kann als Plasmaentladungselektroden gleichzeitig funktioniert. Dies ist besonders nützlich bei der Teiloxidationsverfahren.
Im Fall einer emulgierten Öl- / Wassergemisch wird er am besten mit Ultraschallanregung, die gleichzeitig erzeugt transiente Mikroblasen, die das gesamte Reaktivprozess besser erfüllen. Kohlenwasserstoffgas kann auch in den Reaktor einzuführen, um Luftblasen oder eingeschlossene Gasblasen für die leichte Bildung der Plasmaglimmentladung bilden. Da das ölige Kohlenwasserstoffbrennstoff ist hochdielektrischen dies eine höhere Konzentration an leitenden Reagenz als die für die plasmaunterstützte Elektrolyse von Wasser erforderlich erfordern, um eine geeignete Höhe der Stromdichte für die Entladung aufzutreten pflegen.
Reformierung
von Methan durch die unter dem Flüssigkeitspegel nicht-thermischen Plasmas
durch Durchblasen des Gases durch den perforierten horizontalen Elektroden der
Turm ein Reaktor oder eine Rohr-in-Rohr-Reaktor. Da die Methangas durch das
Plasma zu oxidieren dissoziierten Wassermolekül (
Reformierung von Methanol zur Erzeugung von Wasserstoff kann in erster Linie durch gewöhnliche Elektrolyse oder durch partielle Oxidation erreicht werden. Wenn CH3OH an Plasmaentladungsstrahlung ausgesetzt, wird es mit der oxidierenden Spezies reagieren und Radikalen aus den Wassermolekülen dissoziiert. Herkömmliche Elektrolyse wird auch zur Gesamtproduktion von Wasserstoffgas beiträgt. Reformierung von Methanol / Wasser-Gemisch wird eine bessere Effizienz zu erzielen, wenn Plasmaentladungen in Verbindung mit Ultraschallanregung und Kavitation. Mehrere Reaktortypen können für die Methanolreformierung wie einem Turmreaktor mit horizontalen Elektroden, einer Rohr-in-Rohr-Reaktor, einem Querstromreaktor usw. angenommen Diese Reaktortypen bieten eine sehr aktive oxidierende Spezies und Hydroxylradikalen in der benötigten Reformation.
Reformation von Schweröl, wie Diesel durch unter dem Flüssigkeitspegel Plasmaentladung mit emulgierten Flüssigkeit sein. Der beste Weg, um einen gründlichen Emulgierung von Dieselkraftstoff und Wasser zu erhalten ist durch Ultraschallanregung. Mikrotröpfchen von Diesel im Wasser verkapselt werden. Es wird nochmals festgestellt, dass die Leitfähigkeit der Flüssigkeit emulgiert ist sehr gering, da Dieselöl-Dielektrikum und Strom nur durch den Wasserfilm dazwischen durchgeführt werden. Dies hat die Notwendigkeit von mehr Elektrolyte zugesetzt zumal die Dieselgehalt zunimmt gerendert. Blasen werden nicht leicht durch Elektrolyse aufgrund seiner geringen Stromfluss erzeugt wird. Es ist daher ein Vorteil entweder einzuführen Gas in den Reaktor von außen oder mit Ultraschall Kavitation in der Flüssigkeit zur gleichen Zeit wie die Emulgierung der Wasser / Öl-Gemisch zu erzeugen. Der Turmreaktor, Rohr-in-Rohr-Reaktor und die Querstromreaktor sind alle geeignet für schwere Kohlenwasserstoffreformierung sofern eine ausreichende Ultraschallwandler richtig angeordnet, um effektive Anregung und Kavitation in der Flüssigkeit die Volumenverteilung zu gewährleisten. Gepulster Leistungsversorgung wird die Plasmaerzeugung zu erhöhen und Elektrodenheizung wird die Erzeugung von Blasen an der Entladungselektrode zu unterstützen.
REDUZIERUNG
VON METALL UND MINERALISCHE OXID-PROZESS
Mineral refinment ist eine teure und umweltschädliche Verfahren. Um Sauerstoff aus dem Oxid zu entfernen, entweder durch Umsetzung mit einem höheren elektropositiven Elementen voraus, was unwirtschaftlich ist, oder indem das Metalloxid zu C, CO und Wasserstoff in einem Hochtemperaturofen, wie in der Eisenproduktion der Fall ist. Die Elektrolyse eines geschmolzenen Schmelze aus Al2O3 oder TiO2 reine Metalle Al oder Ti bzw. zu extrahieren, verbraucht eine große Strommenge, und erfordert die Verwendung teurer feuerfesten Material und Elektrodenmaterialien sowie Schadstoffemissionen, übertragen diese beiden nützlichen Metallen sehr teuer und hemmen ihre gemeinsame Anwendung.
Eine Unter flüssiges Plasma reduktive Verfahren zu Oxid Erz oder Metalle zu reduzieren wird vorgeschlagen. Die Plasmaentladung Bestrahlung der Metalloxide in einem stark katalytischen Umgebung wird Wirken mit den durch das Plasma-Dissoziation von Wasser oder Methan oder einem Methanol / Wasser-Mischung hergestellt aktive Wasserstoffatome und Wasserstoffgas eingeführt, zusammen mit Hilfe von Ultraschallerregung verursachen würde in vielen Fällen ausreichend, um die hartnäckigsten Oxid zu entfernen.
Es wird berichtet, dass die Forschung ist im Gange, um Al von Al2O3 zu extrahieren durch Elektrolyse. Aluminium ist die Elektrode mit der Kathode aus porösem Aluminiumoxid Anodenelektrode verdrahtet. Die Reduktion von TiO2 und Al2O3 durch Wasserstoffplasmaentladung wird auch aktiv an anderer Stelle mit dem Ziel, wirtschaftlich Verfeinerung dieser zwei nützliche Metalle erforscht. Ein Rohr-in-Rohr-Reaktor oder ein Draht-in-Rohr-Reaktor kann für diesen Reduktionsverfahren verwendet werden. Diese beiden Reaktoren können leicht für die kontinuierliche Verarbeitung sowohl die Granulatform des Minerals oder des Metalloxids modifiziert werden. Das Metalloxid wird auf den Einfluß von hoch aktiven Wasserstoffatomen und anschließend der Sauerstoff im Metall entfernt werden ausgesetzt werden. Dies wäre kein Problem für die elektropositiven Elemente, sondern würde eine Schwierigkeit für Oxide, wie Al und Ti, zu präsentieren.
Der Sauerstoff ist stark mit der Grundwerkstoffe, wie Al2O3 und TiO2 der nicht leicht reduziert werden kann gebondet. Dieses rudimentäre horizontalen Reaktor dient dem Nachweis, daß Metalloxid kann, indem es in Form von Granulat einer Plasmaentladung Bestrahlung, Ultraschallanregung und in einem hochreaktiven Umgebung, die aktive Wasserstoffatome verfeinert. Zusätzlicher Wasserstoff kann aus dem Plasma-Dissoziation von Methangas in die Reaktionskammer, in CO und H Atom erzeugt eingeführt ableiten. Ebenso durch Plasma-Dissoziation des Methan-Wasser-Gemisch, die aktiven Wasserstoff und CO2 werden auch hergestellt, um die reduktive atomaren Wasserstoff zu ergänzen. Wasserstoffgas kann auch Blase in den Reaktor und das übrige wird gesammelt und zurückgeführt in den Reaktor ist.
Verringerung der Al2O3, TiO2, TiF3, TiO, AlCl3 werden in der folgenden Weise, wenn statt:
TiO2 + 4H(2H2) ® Ti + 2H2O
Al2O3 + 6H(3H2) ® Al + 3H2O
TiF3 + 3H(3/2H2) ® Ti + 3HF
Die Alternative ist, aufweisen:
TiO2 + H2SO4 ® TiOSO4 + H2O
TiOSO4 + 2H ® TiO + H2SO4
oder TiO + 2H ® Ti + H2O
und
TiO2 + 4HCL ®TiCl4 + 2H2O
TiCl4 + 4H ® Ti + 4HCl
wobei TiCl4 ionisch und ist in Wasser löslich
Die obige Reaktion wird unter dem Einfluss eines nicht-thermischen Plasmas, so daß das Oxid von Erzen oder Metall auf einem stark katalytischen Umgebung ausgesetzt und kommt in Kontakt mit der reaktiven atomaren Wasserstoffs, wobei der Sauerstoff herausgenommen werden. Um die Sache weiter zu verbessern, wird die gesamte Reaktionsprozess auch auf Schallanregung unterzogen. Die feinen Teilchen in der kolloidalen Suspension des körnigen Oxid miteinander kollidieren und an dem Punkt des Aufpralls steigt die Temperatur über den 1,500OC bis 3,000OC lokale Schmelz wird berichtet steigen. Die hohe Temperatur und der Druck eines zerfall sonic Blase wird in Verbindung mit der Plasmaglimmentladung Bestrahlen der Oxidteilchen mit atomarem Wasserstoff mit lokalisierten hohen Temperatur aufgrund einer Kollision und Kavitationen Implosion, die in dem Ende zu entfernen den Sauerstoff zu arbeiten. Die raffinierten Metalle in Pulverform bis in den Nanogröße sein.
Das andere Verfahren zur Extraktion und Raffination von Metallen aus ihren Oxiden ist, die ionische Lösung des Metalls wie AlCl3 zu einem Elektrolyseverfahren von dem berichtet wird, um die Effizienz von 3 kWh / kg Al erreicht haben auszusetzen. Der gesamte Prozess kann mit dem Plasma Elektroplattierungstechnik mit der vorgeschlagenen unter dem Flüssigkeits Glimmplasmaentladung verbessert werden. Das Al wird auf der Kathodenelektrode abgeschieden werden. Ein Teil des Chlorgas aus der Anodenseite kommen und mit der aktiven Wasserstoff HCl reagieren.
Das feine körnige Metalloxid in einem horizontalen Reaktor auf der Oberseite der Kathodenelektrode angeordnet. Eine enge Matrixtrennmembran, verwendet wird, um das Metalloxid der Überfahren zu verhindern, darüber angeordneten und unterhalb der Anodenelektrode verwendet wird, um es von der Kathode zu trennen. Der gesamte Reaktor ist im Inneren ein Ultraschallbad getaucht. Ultraschallwellen werden die Membrantrennvorrichtung eindringen, um die körnigen Metalloxid in kolloidaler Suspension verursachen. Das Oxid wird auf die unter dem Flüssigkeits Plasmaglimmentladung Bestrahlung und atomaren Wasserstoff-Reduktion unterworfen werden. Der Prozentsatz von Metalloxid verringert, nachdem eine Zeitperiode ausgewertet wird. Metalloxid TiO2 wird auf Probe gestellt werden. Ein Methan / Wassergemisch wird als flüssiges Medium, die größere Menge an aktiven atomaren Wasserstoff als Reduktionsmittel dien erzeugen wird, verwendet werden.
DEKONTAMINATION
VON FLÜSSIGKEIT
Das Problem der Umweltverschmutzung ist ein wichtiges Thema jedes Lebewesen auf diesem Planeten zu beeinträchtigen. Mit viel Aufwand wurde von Regierungen, Universitäten und privaten Unternehmen ausgegeben worden, suche einen umfassenden Prozess, um mit einer Vielzahl von Umweltverschmutzung Probleme zu behandeln. Schadgas-Emissionen aus Industrie und Kraftfahrzeuge zu produzieren große Mengen CO2 globale Erwärmung verursachen; NOx, VOC und Staub verursacht Krebs und Smog; SO2 verursacht Säure regen. Dekontamination der von Branchen abgegebenen Gase ist kostspielig zu erreichen und was ist dringend notwendig ist eine umfassende und kostengünstige Behandlungsprozess, um die Gesamtkosten zu reduzieren trestment. Wasserverschmutzung ist ein weiteres wichtiges Thema. Kontaminiertes Wasser ungenießbar, ins Meer und tötet Wasserwelt in der Nähe der Küste. Regierungen weltweit sind vorbei, strengere Gesetze Einstellung einer Verschmutzung-Standard, der die Entwicklung von effizienten und wirtschaftlichen Möglichkeiten, um Umweltverschmutzung verlangt. Die vorliegende Erfindung vorgeschlagen wird vorwärts als vielseitiger Prozess, der eine Vielzahl von Verunreinigungen getrennt oder gemeinsam behandeln können gestellt.
Koronaentladung und Glimmplasmaentladung als Ungleichgewichtsplasma wurde für Anwendungen bei der Dekontamination einer Vielzahl von schädlichen chemischen Verbindungen und widerspenstigen chlorierte organische Verbindungen, wie Dichlorethan, Pentachlorphenol, Perchlorethylen, chlorom Kohlen tectrachloride, Organochlor presiticides entwickelt, endokrine Disruptoren, Dioxin usw. Es ist auch in der Lage Sterilisieren harten mikrobielle, Bakterien und biologischen Schadstoffen im Grundwasser vorhanden wie Kryptosporidien parvum. Schadgasemissionen wie NOx und SOx können, indem sie durch den nassen Reaktor, der die Entfernung von Partikeln sowie die Schadstoffemissionen enthält neutralisiert werden. Dies ist vor allem auf die Fähigkeit von Plasma, um eine sehr reaktive katalytische Umgebung für diesen in der Regel sehr stabil und inaktiven Verbindungen zu schaffen, reduziert, oxidiert oder neutralisiert durch Reaktion mit den OH* Reste atomarer Wasserstoff H+ und andere oxidative Spezies wie O-, O2, O3, H2O2 usw. vorhanden und es wird berichtet, eine hohe Effizienz insbesondere im Umgang mit verdünnten Kontaminanten.
Mikrobielle Bakterien wird von beiden Oxidationen entfernt, wenn sie in Kontakt mit den oxidativen Spezies wie O3, O2-, O-, H2O2, und OH* kommen. Gleichzeitig werden sie mit dem elektromechanischen Streckung der Zellwand, die von ihrem Oxidationswiderstand schwächt unterworfen, besonders wenn Ultraschallkavitationen, Implosionen und Stoßwellen erzeugt durch Pulsenergie, in die Reaktivprozess ein. Auch Berichte von über 99% die Sterilisation sind keine Seltenheit.
Gegenwärtig sind die meisten der Behandlungsarbeit wird in einer gasförmigen Umgebung durch Versprühen oder Verdampfen des verunreinigten Flüssigkeit über den Plasmaentladungselektroden oder durch Erzeugung Plasmaentladung die Oberfläche einer Flüssigkeit, die die unerwünschten Verunreinigungen enthält Bestrahlen vorbei, oder durch Durchleiten durchgeführt wird, das verunreinigte Gas durch einen trockenen Reaktor teilweise mit Wasserdampf oder mit Plasmabrenner Bestrahlung des verunreinigten Objekts gemischt.
Ein Oberflächenwasserkontakt Plasmaglimmentladung System ist auch als ein Dekontaminationsverfahren unter der Bezeichnung "Plasmate" entwickelt. Unter Wasser Plasma durch gepulste Hochspannungsentladung mit hoher Stromeingang, um das Wasser zu H produzieren distanzieren und OH* Radikale zur Behandlung bakterieller und mikrobielle Dekontamination behandeln auch als erfolgreich gemeldetl.
Die vorgeschlagene unter dem Flüssigkeitsplasma ein niedriger Energieverbrauch System, das stetige Plasma durch Verwendung der vorliegenden Blasen erzeugt. Die zum Umgang mit einer Vielzahl von Flüssigkeiten mit variabler elektrolytischen Eigenschaften erforderliche Spannung liegt im Bereich von 350V bis 3000V und Stromstärke von 1A bis 2 A / cm2. Es entsteht ein hoch reaktiven Umgebung mit einer Zufuhr von oxidative Radikale und reduktive atomarer Wasserstoff auf einem großen Volumen an Flüssigkeit, so dass es sehr effektiv als decontaminatinf Verfahren und eine, die auch sowohl wirtschaftliche und einfach zu bedienen.
Die unter dem Flüssigkeitsplasma besitzt den Vorteil, in der Lage, verschiedene Schadstoffe gleichzeitig dekontaminieren und es hat auch eine sehr aktive Gas- und Flüssigkeitswechselwirkung, die es sehr effektiv als Behandlungsverfahren macht. Flüssige Abfälle, enthalten schädliche chemische, Bakterien, Mikroben, Schwermetalle, schädliche Gas, verschmutzte Luft und Geruch kann im gleichen Reaktor gleichzeitig behandelt werden.
Widerspenstigen organischen chlorierten Materialien in Wasser, das Dichlormethan, Pentachlorphenol, Chloroform und Tetrachlorkohlenstoff, umfassen entweder oxidiert oder abgebaut zu CO2 und Chlor werden. Während sich die Erreger im Trinkwasser wie Kryptosporidien mit dicken Phospholipide Wand Schutz der trophs ist in erster Linie gedehnt und geschwächt und anschließend nach unten durch die oxidierende Spezies gebrochen. Einige der oxidative Spezies wie OH-Radikalen, O-, O2-, und O3 sind in Mengen vorhanden und sind aktiver als Chlor und anderen milden Oxidationsmitteln. Es hat den Vorteil, dass keine chemische als Oxidationsmittel, die manchmal in der Sekundärverschmutzung führen kann benötigt.
Schwermetalle in verdünnter Lösung, extrahiert oder durch einen einfachen elektrolytischen Prozeß entfernt, indem das Metall auf Hydroxid, welches als durch Filter entfernt werden könnte. Lösliche Metallionen auch durch Ablagerung auf der Kathodenelektrode, die weiter von dem Plasma Elektroplattierungsprozesses durch den Erfinder im Besitz erleichtert werden kann extrahiert werden und die die gleiche Unterflüssigkeitsblase Plasmaverfahren verwendet.
Die Behandlung von NO, SO2 und Partikeln ist, das verunreinigte Gas durch den Reaktor geleitet, wo das partikuläre werden entfernt und das NO wird entweder oxidiert NO2 oder NO3 durch O oder O3 zu passieren. Es kann auch zu N von der aktiven Wasserstoff reduziert werden. NO3 reagiert mit Wasser zu Salpetersäure zu werden. NO2 wird nicht als ein schädliches Gas. SO2 Reaktion mit O3 oder ein Sauerstoffradikal, um SO3 bilden kann leicht oxidiert werden und dann mit Wasser reagieren, um H2SO4 (sulpheric Säure) zu werden. Wenn das Gas in den Reaktor eingeführt, kann sie als eine Gasblase zur Plasma-Entladung verwendet werden, insbesondere wenn diese Gasblase gesammelt oder in der Nähe der Elektroden beibehalten.
Die Wirksamkeit der Nicht-Thermische Plasmaentladung in der Behandlung von Kanzerogenen Organischen Verbindungen Und Schadgasen ist Gut Etabliert. Entfernung Oder Verminderung der Menge ein Schwermetallen, Arsen Und Quecksilber Auf Einem Akzeptablen successful Niedrigen Konzentrationsniveau von Oder in Wasser, Wurden Erfolgreich Durch Eine Einfache Elektrolyse-Verfahren Durchgeführt. Der Extraktionswirkungsgrad Wird Auch Durch Die Anwesenheit Eines Unter Dem Flüssigkeitsplasmaentladung in Dem Einige von Ihnen Leicht Reagieren Mit Den OH-Radikalen ein Metallhydroxid Zu Werden Oder Durch Die Sehr Aktive Plasma Elektroplattieren (Deposition) Methode, die auf Bewährt Hut Hinterlegt Improved als edicola Technik.
Weitere Experimente in Diesem Bereich Sind Nicht Erforderlich. Angemessene Information Kann Auf von Viel Forschungsarbeit, Die Bereits Durchgeführt Wurden Gezogen Werden. Konzentrierte Anstrengung, Wurde Bereits Verwendet, um Für Eine Bessere Möglichkeit Zur Erzeugung von Stabilen Plasmaglimmentladung Unter Dem Flüssigkeitspegel Durch Verwendung der Blasen, Die Die Herstellung Einer Einfachen Und Wirtschaftlichen Reaktor Ermöglichen, die Nur Eine Geringe Leistungsaufnahme Und Wich Benötigt Wird Bei der Behandlung Ein Darm Arbeiten Zu suchen Breites Spektrum von Schadstoffen.
Sterilisation von Trinkwasser auf kommunaler Ebene kann vereinfacht werden, mit der Annahme der mangelnde Flüssigkeit Plasma Entlastung die effektiv neutralisieren und beeinträchtigen die Karzinogen organischer Verbindungen im Wasser durch die Schaffung der Dissoziation und aktive katalytische Umgebung fördert die Aufschlüsselung der inerten Chemikalien und gleichzeitig den aktiven reduktiven und oxidativen radikalen unterwerfen. Die Schwermetalle im Wasser gelöstem werden auch entfernt oder reduziert in der gleichen Zeit durch die Plasma-Elektrolyse und galvanische wie zuvor beschrieben. Die biologische Schadstoffe werden durch die stark oxidative Umgebung während der Glimmentladung sterilisiert werden. Die Wirksamkeit der kombinierten Behandlung, trinkbares Wasser für den menschlichen Verzehr geeignet zu produzieren verstärkt wird durch die Annahme der Ultraschall Kavitation und Stoßwellen mit einem gepulsten Netzteil.
Der gesamte Sterilisationsvorgang benötigt keine zusätzlichen Chemikalien, wie Ozon, Chlor oder einem Elektrolytzusatz. Die Verunreinigung in dem vorbehandelten Flüssigkeit ausreicht, um als Leiter zu dienen für die Unterwasser-Plasmaentladung stattfindet. Jedwede überschüssige Ozon, das nicht in den Oxidationsprozess während der Plasmaentladung verwendet, wird leicht durch das Vorhandensein von aktiven Wasserstoffatomen neutralisiert werden. Hydroxyl-Radikale (OH) gehören zu den aggressivsten Oxidationsmittel, die in der Menge werden die meisten der nützlichen Arbeit erzeugt wird. Es wird keine Chlorrest im Wasser gelassen werden, da es nicht notwendig ist.
Die unter dem Flüssigkeitspegel Plasmatechnik nützlich in der Nahrungsmittelindustrie für Niedertemperatur-Sterilisation und Entfernung von Geruch sein. Das gleiche Verfahren kann auch seine Verwendung in der Papierindustrie in der Fragmentierung und de-Verholzung der Wirbelzellstoffe zu finden, die Behandlung des stark verschmutzten Entladung und Behandlung von Textilien und Farbstoffe in der Textilindustrie.
Es gibt verschiedene Typen von Reaktoren, die in der Dekontaminationsprozess eingesetzt werden können. Die Trennmembran Membran im Draht-in-Rohr und Rohr-in-Rohr-Reaktor ist nicht mehr erforderlich. Andere Reaktoren, wie der Querstromreaktor und der Turmreaktor kann auch angenommen werden.
Der Reaktor kann in einer solchen Weise anzuordnen, dass die Plasmaentladung auftritt, entweder an der Kathode oder der Anode vorgesehen, dass ein guter Gasfangabdeckung auf der Elektrode bereitgestellt. Da viel des Dekontaminations Maßnahmen beruht auf der Gegenwart von starken Oxidationsmitteln, wie Hydroxylradikale, atomaren Sauerstoff, Ozon, Singulettsauerstoff und Hydroperoxylradikale, Plasmaentladung auf der Seite der Anodenelektrode mit dem Gasrückhalteabdeckung verbessert werden, die Bildung der genannten verursachen durch die folgenden Gleichungen dargestellt Spezies:
H2O + e ® +OH + H +e Dissoziation
H2O + e ® + H2O+ + 2e
Ionisation
H2O+ + H2O ® H3O+ + OH
Dissoziation
O2 + e ® O2* + e Anregung
O2 + e ® +2O + e Dissoziation
O2 +e ®O- + O Dissoziation
O2 + O ® O3 Verein
OH + OH ® H2 O2 Verein
Einige chemische Verunreinigungen können nur nach unten durch Reduktion mit aktiven Wasserstoffatoms, der Plasmaentladung an der Kathodenelektrode erfordern würde brechen. Im Turmreaktor (Fig.7) und Querstromreaktor (Fig.6) ist es möglich, das Gas zurückhaltende Abdeckung auf einer Seite der Elektrode gegenüber der Seite der Gegenelektrode mit den Gasrückhalteabdeckungen aufweisen, so dass eine Wechselzone der Oxidation und Reduktion in den Reaktoren erzeugt, mit einer Vielzahl von Schadstoffen behandeln.
Herstellung von Wasserstoff durch Plasma-Dissoziation von Wassermolekülen ist das Ergebnis von Elektronenkollisionen, die sich von der konventionellen Elektrolyse, die den Dipol Wassermolekülen durch Elektroinduktions trennt. Sie haben auch verschiedene Sätze von Anforderungen an die Wassermoleküle für die Erzeugung von Wasserstoff zu dissoziieren:
|
Konventionelle Elektrolyse |
Plasma Glimmentladung unter Wasser, nach die vorliegende Erfindung |
|
1. niedrige Spannung und hohe Stromdichte |
Hochspannung und relativ niedrige Stromdichte |
|
2. hohe Konzentration von Elektrolyten (bis zu 25 % KOH) |
Niedrige Konzentrationen Elektrolyt (0,01 % KOH) geringem elektrolytische Bedarf |
|
3. vermeiden Sie Blase Anlage an die Elektroden |
Blasen ersticken die Elektroden ist willkommen, eine dielektrische Barriere zu erstellen. |
|
4. Elektrodenabstand Raum ist nicht eingeschränkt. |
Raum Elektrodenabstand muss Nähe so weit wie möglich zu halten. |
|
5. die Wassermoleküle gliedert sich durch Induktion |
Wassermoleküle werden durch Elektronen Kollision dissoziiert. |
|
6. große Produktionseinheit ist erforderlich für Effizienz und Produktivität |
Kleine Produktionseinheit begünstigt die Dezentralisierung der Produktion. |
Die Reaktoren und Gas-Trapping und Beibehaltung Strukturen umgibt die Elektrode ist aus Plexiglas Kunststoff gefertigt. Keine Spur von brennen wird der Kunststoff Abdeckplatte direkt über die Entlade-Elektrode beobachtet und der Lichtemission ist eine Orange/rot-Farbe (Verbrennung von Wasserstoff), die markant von den Plasmalichtbogen unterscheidet die leuchtend blaue Farbe ist, wenn die Spannung jenseits der Glühen-Entlastung-Spannungspegel gebracht wird. Eine Burn-Marke wird nach Plasma Bogenentladung beobachtet werden. Dies beweist, dass die Plasma-Glimmentladung mit seiner gelben Farbe orange, nicht-thermische in der Natur.
Antragsteller auch durchgeführt Experimente, mit der gleichen Ausrüstung nutzen das mangelnde Flüssigkeit Plasma um Mulberry Juice zu sterilisieren. Antragsteller fand, dass das Plasma wirksam bei der Verringerung der Keimzahl und der Schimmel Koloniezahl bei im Saft. Nach 40 Minuten war die Grafen von Bakterien und Schimmel auf weniger als 100 pro ml erheblich reduziert worden. Dies zeigt, dass die Erfindung zu Trinkwasser, Abwasser, Essen, und flüssige Nahrung u.a. sterilisieren verwendet werden könnten.
ABSCHLUSS
Ein weiterer Vorteil der oben beschriebenen Methode ist, dass Plasma mit relativer Leichtigkeit innerhalb Blasen im wässrigen Medium generiert werden kann. Es erfordert keine übermäßige Mengen an Energie und kann unter atmosphärischem Druck erfolgen. Es ist sicherlich keine Vakuumkammer erforderlich.
Ein weiterer Vorteil der Erfindung ist, dass es bietet eine Methode zur Behandlung von wäßrigen Abfällen die Komponenten enthält, die nicht anderweitig unschädlich durch Zugabe von Chemikalien für die Flüssigkeit oder neutralisiert werden.
Es wird natürlich realisiert, dass oben nur als illustrative Beispiel der Erfindung gegeben hat und dass alle derartigen Änderungen und Variationen dazu, wie für fachkundige Personen offensichtlich wäre gehalten werden, um die Rahmenbedingungen und Anwendungsbereich der vorliegenden dargelegten Erfindung fallen.
Zahlen, die in der Patentanmeldung enthalten sind aber nicht direkt in ihr verwiesen:
































