Brevet
américain 7 033 406 25
avril 2006
Inventeurs: Richard Weir and Carl Nelson
ÉNERGIE ÉLECTRIQUE STOCKAGE UNITÉ
TECHNOLOGIES UTILISANT CÉRAMIQUE ET CIRCUITS INTÉGRÉS POUR LE REMPLACEMENT DES
PILES ÉLECTROCHIMIQUES
Ce
brevet présente une méthode de stockage de l'électricité qui est réputée pour
alimenter une voiture électrique pour un voyage de 500 miles sur une charge en
seulement cinq minutes à compléter. Ce
document est une copie très légèrement re-formulation de l'original. Il a été souligné par Mike Furness que, alors
qu'une recharge de 5 minutes est possible, il n'est pas pratique, l'appel pour
câbles d'un diamètre de six pouces.
Aussi, le concept de recharge stations comme le suggère est également
plutôt improbable que l'alimentation électrique nécessaire pourrait rivaliser
avec
RÉSUMÉ
Une unité de stockage d'énergie électrique (EESU)
a, comme matériau de base, une poudre céramique de titanate de baryum
haute-permittivité, composition modifiée.
Cette poudre est double enduit avec la première couche est oxyde
d'aluminium et le verre aluminosilicate deuxième revêtement en magnésium
calcium. Les composants de la EESU sont fabriqués à l'aide de techniques de
fabrication de céramique classique incluent sérigraphie multi-couches
d'électrodes de nickel et de poudre de titanate haute-permittivité modifiés
composition baryum, frittage d'un corps poreux de pores fermés, suivi par
pressage isostatique à chaud à un corps vide.
Les composants sont configurés en tableau multicouche avec l'utilisation
d'une technique de soudure-bosse comme la technologie afin de fournir une
configuration parallèle des composants qui a la capacité de stocker l'énergie
électrique de l'ordre de 52 kWH. Le poids total d'un EESU avec cette gamme de
stockage d'énergie électrique est d'environ 336 livres.
CONTEXTE DE L'INVENTION
1. Domaine de l'Invention
Cette invention se rapporte généralement aux
dispositifs de stockage d'énergie et concerne plus particulièrement les
composants en céramique de haute-permittivité utilisés dans une configuration
de groupe pour l'application dans les dispositifs ultra haute énergie
électrique stockage.
2. Description de la technique pertinent
Véhicules équipés de l'interne-moteur à combustion
(ICE) ont comme sources de leur énergie électrique un système générateur et
batterie. Ce système électrique alimente
les accessoires de véhicule, qui comprennent la radio, lumières, chauffage et
air conditionné. Le générateur est
commandé par un système de courroie et la poulie et certains de ses pouvoirs
est également utilisé pour recharger la batterie lorsque la glace est en
marche. La batterie fournit initialement
la puissance électrique nécessaire pour faire fonctionner un moteur électrique qui
est utilisé pour mettre la glace au cours de l'opération de départ et le
système d'allumage.
Les batteries plus courantes en usage aujourd'hui
sont :
Acide de plomb inondée,
Gel plomb, étanche
Nickel-Cadmium (Ni-Cad),
Nickel-métal-hydrure (NiMH), et
Zinc-nickel (Ni-Z).
Références sur le sujet des batteries
d'electrolchemical sont les suivantes :
Guardian,
Inc., "Product Specification": Feb.
2, 2001;
K.
A. Nishimura, "NiCd
Ovonics,
Inc., "Product Data Sheet": no date;
Evercel,
Inc., "Battery Data Sheet—Model 100":
no date;
S. R. Ovshinsky et al., "Ovonics NiMH Batteries: The Enabling Technology for
Heavy-Duty Electrical and Hybrid Electric Vehicles", Ovonics
publication 2000-01-3108: Nov. 5, 1999;
B.
Chaque
type spécifique de la batterie a des caractéristiques qui rendent l'application
soit plus ou moins souhaitable d'utiliser un spécifique. Coût est toujours un facteur important et la
batterie NiMH en tête de liste de prix avec la batterie au plomb inondée étant
le plus peu coûteux. Evercel fabrique la
batterie Ni-Z et par un procédé breveté, avec la revendication d'avoir le plus
haut ratio de puissance-par-livre de n'importe quelle batterie. Voir le tableau 1 ci-dessous pour les
comparaisons entre les différentes batteries.
Ce qui est perdu dans le coût de la traduction est le fait que les
batteries NiMH donnent près du double de la performance (densité d'énergie par
le poids de la batterie) que ne le font les batteries plomb-acide
conventionnelles. Un inconvénient majeur
à la batterie NiMH est le taux d'autodécharge très élevé d'environ 5 à 10 % par
jour. Cela rendrait la batterie inutile
dans quelques semaines. La batterie
Ni-Cad et la batterie au plomb-acide ont également auto-décharge mais c'est de
l'ordre de 1 % par jour et deux contiennent des matières dangereuses comme le
cadmium acide ou très toxique. Le Ni-Z
et les piles NiMH contiennent d'hydroxyde de potassium et cet électrolyte
concentrations modérées et haute est très caustique et provoque des brûlures
graves au tissu et à la corrosion de nombreux métaux comme le béryllium,
magnésium, aluminium, zinc et étain.
Un autre facteur qui doit être examiné pour
effectuer une comparaison de la batterie est le temps de recharge. Batteries au plomb-acide nécessitent une période très longue recharge
tant que 6 à 8 heures. Batteries au
plomb, en raison de leur composition chimique, ne se prêtent pas
RÉSUMÉ DE L'INVENTION
Selon le mode de réalisation préféré illustré, la
présente invention porte une unique unité de stockage d'énergie électrique qui
a la capacité de stocker des quantités ultra élevées d'énergie.
Un aspect de la présente invention, c'est que les matériaux
utilisés pour produire de l'unité de stockage d'énergie, EESU, ne sont pas des
explosifs, corrosifs ou dangereux. Le
matériau de base, une poudre de titanate de haut-permittivité calcinée
composition modifiée baryum est une poudre inerte et est décrite dans les
références suivantes : S. A. Bruno, D. K. Swanson et I. brûler, J. Am Ceram.
SOC. 76, 1233 (1993) ; P. Hansen, US Pat. N ° 6 078 494, émis le 20 juin
2000. Le métal plus rentable qui peut
être utilisé pour les chemins de conduction est nickel. Comme un métal n'est pas dangereux et ne
devient un problème si il est en solution comme dans les dépôts de nickelage
autocatalytique de nickel. Aucun des
matériaux EESU va exploser quand être rechargées ou touchés. Ainsi le EESU est un produit sûr lorsqu'il
est utilisé dans les véhicules électriques, bus, vélos, tracteurs ou n'importe
quel dispositif qui est utilisé pour le transport ou pour effectuer des
travaux. Il pourrait également être
utilisé pour le stockage d'énergie électrique générée à partir des cellules
photovoltaïques solaires ou d'autres sources pour des applications
résidentielles, commerciales ou industrielles.
Le EESU permettra également la puissance moyenne des centrales utilisant
la technologie SPVC ou vent et aura la capacité de fournir cette fonction en
stockant une énergie électrique suffisante afin que lorsque le soleil n'est pas
briller ou que le vent ne souffle pas ils peuvent répondre aux exigences de
l'énergie des sites résidentiels, commerciaux et industriels.
Un autre aspect de la présente invention, c'est que
le cahier des charges initiales EESU ne dégradera pas due à être entièrement
déchargées ou rechargées. Profonde cyclisme le EESU à travers la vie d'un
produit commercial qui peut utiliser il ne causera pas les spécifications EESU
à se dégrader. Le EESU peut également être chargé rapidement sans endommager le
matériau ou réduire sa durée de vie. Le
temps de cycle pour charger complètement une 52 kWH EESU serait de l'ordre de 4
à 6 minutes avec un refroidissement suffisant des câbles d'alimentation et les
connexions. Ceci et la capacité d'une
banque de EESUs pour stocker suffisamment d'énergie pour fournir 400 véhicules
électriques ou plus avec une seule charge permettra aux stations d'énergie
électrique qui ont les mêmes caractéristiques que les stations d'essence de nos
jours pour les wagons de ICE. La Banque
de EESUs va stocker l'énergie étant fournie à elle de la grille de puissance
utilitaire nos jours pendant la nuit lorsque la demande est faible et ensuite livrer
l'énergie lorsque la demande a atteint un pic.
La Banque d'énergie EESU serez charger pendant les heures de pointe,
mais à un rythme qui est suffisante pour fournir une charge complète de la
Banque sur une période de 24 heures ou moins.
Cette méthode d'une puissance électrique moyenne permettrait de réduire
le nombre de centrales électriques nécessaires et la charge de l'énergie
pourrait aussi provenir d'autres sources.
Ces stations électriques-énergie-livraison n'aura pas les dangers de
l'essence explosive.
Encore un autre aspect de la présente invention est
que le revêtement d'aluminium oxyde de calcium magnésium aluminosilicate verre
et sur poudre de titanate de baryum calciné de composition-modifiée prévoit
beaucoup de caractéristiques de mise en valeur et de capacités de fabrication
de la matière de base. Ces matériaux de
revêtement ont ventilation exceptionnelle haute tension et lorsque couché sur
le matériau ci-dessus va augmenter la tension de claquage de la céramique
composé des particules enrobées de 3 × 106 V/cm de la
base non couchée à environ 5 × 106 V/cm ou
plus. La référence suivante indique la
force de rupture diélectrique en V/cm de tels matériaux: J. Kuwata et al.,
" Électrique propriétés de Type Perovskite oxyde mince-Films préparé par
RF Sputtering ", Jpn. J. Appl. Phys., partie 1, 1985, 24 (Suppl. 24-2,
Proc. Int. Rencontrer. Ferroelectr., 6e), 413-15. Cette ventilation de très
haute tension aide permettant le EESU céramique pour stocker une grande
quantité d'énergie en raison de ce qui suit : stocké l'énergie E = CV2 / 2, formule 1, comme indiqué dans F. Sears et al., "
Capacitance-propriétés des diélectriques ", Université de physique,
Addison-Wesley Publishing Company, Inc.: décembre 1957: pp 468-486, où C est la
capacitance, V est la tension aux bornes de EESU, et E est l'énergie
stockée. Cela indique que l'énergie de
la EESU augmente avec le carré de la tension. Fig.1 indique qu'un double
tableau de 2230 énergie stockage composants 9 dans une configuration parallèle
qui contiennent de la poudre de titanate de baryum calciné de
composition-modifiée. Totalement
densifié composants céramiques de cette poudre enduite d'Angstrom. 100 unités d'oxyde d'aluminium comme les
premières unités d'Angstrom revêtement 8 et 100 de calcium magnésium
aluminosilicate verre comme la deuxième couche 8 peut être chargée en toute
sécurité à 3500 V. Le nombre de composants utilisés dans le tableau double
repose sur les besoins de stockage d'énergie électrique de la demande. Les composants utilisés dans le tableau
peuvent varier de 2 à 10 000 ou plus. La capacité totale de ce tableau
particulier 9 est 31 F, qui permettra aux 52 220 W·h d'énergie à stocker comme
dérivé de la formule 1.
Ces revêtements aident également à considérablement
réduire les fuites et le vieillissement des composants en céramique composés de
la poudre de titanate de baryum calciné de composition-modifiée jusqu'à un
point où ils n'affecteront pas les performances de la EESU. En fait, le taux de rejet de la céramique
EESU sera inférieur à 0,1 % par 30 jours ce qui est environ un ordre de
grandeur inférieure à la meilleure pile électrochimique.
Un avantage significatif de la présente invention,
c'est que le revêtement de verre aluminosilicate calcium magnésium aide à
abaisser les températures de frittage et chaud-isostatique à 800° C. Cette basse température élimine le besoin d'utiliser alliage
argent-palladium, palladium ou platine coûteux comme le métal terminal. En fait, cette température est dans une gamme
sûre qui permet de nickel à utiliser, offrant une majeure d'économies en
matière des frais et également alimenter son utilisation au cours du processus
isostatique-pressage à chaud. En outre,
puisque le verre devient plus fluide et facilement déformable à ces
températures il aidera à retirer les vides du matériau EESU durant le processus
isostatique-pressage à chaud. Le
fabricant de ces systèmes est Flow Autoclave Systems, Inc. Pour ce produit réussir, il est obligatoire
de supprimer tous les espaces vides pour aider à assurer que la ventilation
haute tension peut être obtenue. En outre, la
méthode décrite dans ce brevet de revêtement du verre aluminosilicate de
calcium magnésium veille à ce que la couche de permittivité-relative-haute de
titanate de chaud-isostatique pressée de baryum modifiés composition double
face est uniforme et homogène.
Encore un autre aspect de la présente invention est
que chaque composant de la EESU est produit par sérigraphie des couches
multiples d'électrodes de nickel avec projection d'encre de la poudre de
nickel. Intercalé entre les électrodes
de nickel sont des couches diélectriques avec encre de poudre de titanate
calciné double face haute-permittivité calcinée composition modifiée baryum de
dépistage. Un double indépendant unique système de
sérigraphie et séchage couche est utilisé pour cette procédure. Chaque encre de dépistage contient des
résines plastiques appropriés, tensioactifs, lubrifiants et solvants, ce qui
entraîne une bonne rhéologie (l'étude de la déformation) et des flux de matière
pour sérigraphie. Le nombre de ces
couches peut varier selon les besoins de stockage d'énergie électrique. Chaque couche est séché avant la couche
suivante est sérigraphiés. Chaque couche
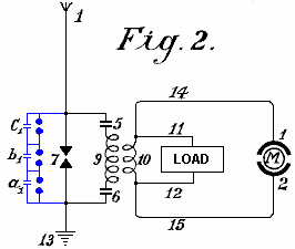
d'électrode de nickel 12 concorde alternativement préférentiellement à chacun
des deux côtés opposés du composant automatiquement au cours de ce processus,
comme indiqué dans la Fig.2. Ces couches sont sérigraphiés sur le dessus
de l'autre, d'une manière continue.
Lorsque le nombre de couches spécifié est atteint, la composante couches
sont ensuite cuites pour obtenir par les sécher suffisamment manutention force
du corps en plastique vert. Puis le
tableau est découpé en composants individuels à la taille spécifiée.

Alternativement, la poudre de diélectrique est
préparée en mélangeant avec les reliures plastique, tensioactifs, lubrifiants
et solvants pour obtenir une bouillie avec la rhéologie appropriée pour la
coulée de la bande. Dans le moulage de
la bande, le mélange de poudre-binder est expulsé par la pression à travers une
fente étroite de hauteur de l'ouverture appropriée pour l'épaisseur souhaitée
de la couche de céramique verte en plastique sur un transporteur de
plastique-bande mobile, connu comme un dispositif d'enduction racle web. Après séchage, pour développer suffisamment
de manipuler la résistance de la couche en céramique en plastique verte, cette
couche est épluchée loin le transporteur à bande plastique. La couche de céramique verte en plastique est
coupée en feuilles pour monter le cadre de sérigraphie dont le patron de
l'électrode est appliqué à l'encre de nickel.
Après séchage de la structure de l'électrode, les feuilles sont empilées
et puis serrées pour assurer une stratification bien servile. Le stratifié est ensuite découpée en
composants de la forme et la taille.

Les
composants sont traités aux liants épuisement et de frittage étapes. La température du four augmente lentement
jusqu'à 350 ° C et maintenue pendant une période de temps déterminée. Ce chauffage est réalisé sur une période de
plusieurs heures de façon à éviter toute fissuration et la délamination du
corps. Ensuite, la température
accélère jusqu'à la 850 ° C et détenu
pendant une période de temps déterminée.
Une fois ce processus terminé les composants sont alors bien préparés
pour la compression isostatique à chaud à 700 ° C et la pression
spécifiée. Ce processus sera d'éliminer
les vides. Après ce procédé, les
composants sont alors côte à roder sur le côté de connexion pour exposer les
électrodes de nickel préférentiellement alignées 12. Ensuite, ces faces sont trempées dans de
l'encre à partir de la poudre de nickel qui a été préparée pour avoir la
rhéologie souhaitée. Ensuite, les
conducteurs latéraux de nickel 14 sont plongées dans la même encre, puis
sont serrés sur chaque côté des 15 composants qui ont été trempées dans
de l'encre en poudre de nickel. Les
composants sont ensuite cuits à 800 ° C
pendant 20 minutes pour lier les barres de nickel pour les composants,
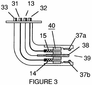
comme indiqué sur la Fig.3. Les composants
sont ensuite assemblés en un réseau de premier niveau, la Fig.3, avec
l'utilisation de la technologie de l'outillage et la perle de soudure
appropriée. Ensuite, les matrices de
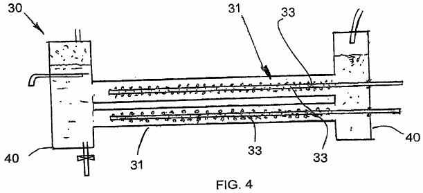
premier niveau sont assemblés pour former un réseau de deuxième niveau, la Fig.4,
en empilant les premières couches de matrice au-dessus de l'autre dans un mode
préférentiel. Ensuite, les barres de
nickel 18 sont fixés de chaque côté de la deuxième rangée, comme indiqué sur la
Fig.4. Puis la EESU est emballé pour former sa
configuration d'assemblage final.

Les caractéristiques de
ce brevet indiquent que le EESU céramique, comme indiqué dans le Tableau 1,
surpasse la pile électrochimique à chaque paramètre. Cette technologie
permettra de fournir une capacité de mission-critique à de nombreux secteurs de
l'industrie de stockage d'énergie.
TABLEAU 1
Les paramètres de
chaque technologie pour stocker 52,2 kW · h d'énergie électrique
sont indicated-
(données au Février 2001, de spécifications techniques du fabricant).
|
|
NiMH |
LA(Gel) |
Ceramic EESU |
Ni—Z |
|
Poids
(livres) |
1,716 |
3,646 |
336 |
1,920 |
|
Volume
(cu. Pouces) |
17,881 |
43,045 |
2,005 |
34,780 |
|
Taux de
décharge |
5% en 30 jours |
1% en 30 jours |
0.1% en 30 jours |
1%en 30 jours |
|
Temps
de charge (complète) |
1.5 heures |
8.0 heures |
3 à 6 minutes |
1.5 heures |
|
Vie
réduite à l'utilisation de cycle profond |
modéré |
haut |
nul |
modéré |
|
Les
matières dangereuses? |
Oui |
Oui |
Non |
Oui |
Cette EESU aura
le potentiel de révolutionner le véhicule électrique (EV) de l'industrie, le
stockage et l'utilisation de l'énergie électrique produite à partir de sources
alternatives avec le système actuel de réseau électrique comme source de
sauvegarde pour les sites résidentiels, commerciaux et industriels, et
l'énergie électrique point de vente à VE.
Le EESU remplacera la batterie électrochimique dans toutes les
applications qui sont associés à des domaines d'activité ci-dessus ou dans une
zone d'affaires où ses caractéristiques sont nécessaires.
Les
caractéristiques et les avantages décrits dans le cahier des charges ne sont pas
exhaustives, et en particulier, de nombreuses caractéristiques et avantages
supplémentaires apparaîtront à l'homme de métier spécialisé dans la technique
au vu de la description, description et les revendications faites ici. En outre, il convient de noter que la langue
utilisée dans le cahier des charges a été principalement choisi pour des
raisons de lisibilité et d'enseignement, et peut ne pas avoir été sélectionné
pour délimiter ou circonscrire le sujet de l'invention, recourir à des
revendications soit nécessaire de déterminer une telle inventive sujet .
BREVE DESCRIPTION DES DESSINS

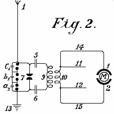
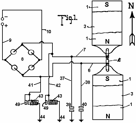
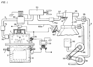
Fig.1 montre un schéma de 2320 composants de stockage
d'énergie branchés 9 en parallèle avec une capacité totale de 31
farads. La tension de charge maximale 8
de 3500 V est indiquée par la fin de la cathode de composants de stockage
d'énergie 9 connecté à la masse du système 10.

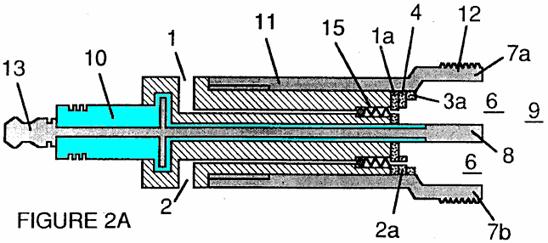
Fig.2 est une vue latérale en coupe transversale du
composant électrique à l'unité de stockage d'énergie. Cette figure indique que les couches
alternées de couches d'électrodes en nickel 12 et de haute permittivité
composition modifiée titanate de baryum couches diélectriques 11. Cette figure indiquent également le concept
de l'alignement de préférence des couches d'électrode en nickel 12 de
sorte que chaque couche de stockage peut être raccordé en parallèle.

Fig.3 est une vue latérale d'un réseau à une seule
couche qui indique la fixation des composants individuels 15 avec les
barres latérales de nickel 14 fixées à deux feuilles conductrices en
cuivre de préférence alignés13.

Fig.4 est une vue de côté d'un tableau à double couche
avec matrice de cuivre barres de liaison de nickel 16 de fixation des
deux réseaux par l'intermédiaire des bords des feuilles conductrices en cuivre
de préférence alignées 13. Cette
figure indique la méthode de fixation des composants dans un multi-couche
réseau pour fournir le stockage de l'énergie nécessaire.
|
No de réf. |
Se réfère à ce
sujet dans les dessins |
|
8 |
Système
tension maximale de 3500 V |
|
9 |
2320 composants de stockage d'énergie branchés en
parallèle avec une capacité totale de 31 Farad |
|
10 |
Raccordement
à la terre du système |
|
11 |
Couches diélectriques de la haute-permittivité calcinée
composition modifiée baryum titanate |
|
12 |
Préférentiellement
alignés couches d'électrode de nickel |
|
13 |
Conducteur en cuivre à feuilles |
|
14 |
Encadrés
de nickel |
|
15 |
Composants |
|
16 |
Tableau cuivre nickel barres de connexion |
DESCRIPTION DETAILLEE DES MODES DE REALISATION
PREFERES
Fig.1, Fig.2, Fig.3 et Fig.4 des dessins et
la description ci-après illustrent différents modes de réalisation préférés de
la présente invention à des fins d'illustration seulement. L'homme du métier reconnaîtra facilement à
partir de la discussion ci-dessous les variantes de réalisation des structures
et des procédés illustrés dans ce document peuvent être utilisées sans
s'écarter des principes de l'invention décrite ici. Bien que l'invention sera décrite en
conjonction avec les modes de réalisation préférés, on comprendra qu'ils ne
sont pas destinés à limiter l'invention à ces modes de réalisation. Au contraire, l'invention est destinée à
couvrir les variantes, modifications et équivalents qui peuvent être inclus
dans l'esprit et la portée de l'invention telle que définie par les revendications.
Préparation de la haute permittivité calciné la
poudre de titanate de baryum modifié composition qui est utilisée pour
fabriquer la EESU est expliquée comme suit.
Poudres chimiques humides préparé de haute pureté ainsi que le titanate
de baryum de composition modifiée avec une distribution étroite de taille de
particules ont été produits avec des avantages évidents sur ceux préparés par
réaction à l'état solide des ingrédients mélangées mécaniquement, broyeur à
boulets, et calcinées en poudre. La
composition et la taille des particules uniformité atteint avec une poudre
coprécipitée préparé est largement supérieure à celle d'une poudre classique
préparée. Les microstructures de
céramique formés à partir de ces-chimiques préparées par voie humide des
poudres calcinées sont uniformes en taille des grains et peuvent conduire à une
plus petite taille de grains. Propriétés
électriques sont améliorées pour que les permittivités relatifs plus élevés et
une augmentation des forces de rupture diélectrique peuvent être obtenus. Une amélioration supplémentaire peut être
obtenu par l'élimination des vides dans le corps céramique fritté avec pressage
isostatique à chaud ultérieure.
Diélectrique de haute-permittivité relative ont des
problèmes inhérents, à savoir le vieillissement, la fatigue, la dégradation et
la décomposition des propriétés électriques qui limitent leur application. L'utilisation de poudres de revêtement de
surface dans laquelle la région de surface est constituée d'une ou de deux
matériaux différents à partir de la composition de la poudre qui permet de
surmonter ces problèmes, à condition que les compositions sont choisis de
manière appropriée.
Parmi la céramique, de l'alumine [oxyde d'aluminium
(Al2O3)], et les lunettes, aluminosilicate de magnésium et de calcium
(CaO.MgO.Al2O3.SiO2) lunettes sont les meilleures en termes de diélectriques
ayant les plus forts de rupture diélectrique et pour sceller la haute relative-
particules de poudre de permittivité diélectrique de manière à éliminer ou
réduire considérablement leurs problèmes inhérents.
Un verre avec une composition donnée, à des
températures inférieures à sa plage de température de transition vitreuse, qui
se trouve dans le voisinage de sa température inférieure de recuisson, est dans
un état complètement rigide, mais à des températures supérieures à cette plage
est à l'état visqueux d'écoulement, la viscosité diminuant lorsque la
température augmente. L'application de
la compression isostatique à chaud à une fritté à pores fermés corps céramique
poreux comprenant de la poudre de verre revêtue d'épaisseur suffisante
entraînera l'élimination vide pourvu que le verre est à l'état visqueux à
écoulement où il est facilement déformable et pouvant s'écouler.
Préparée par voie chimique humide, et la poudre de
titanate de baryum calciné de composition modifiée en conséquence est revêtue
avec ces couches de, d'abord, de l'alumine, et d'autre part, un verre
d'aluminosilicate de calcium-magnésium. Après la première couche a été
appliquée au moyen chimique humide, la poudre est calcinée à 1050OC
pour convertir le précurseur, nonahydrate de nitrate d'aluminium [Al (NO3)
3.9H2O] de l'oxyde d'aluminium (corindon) [a-Al2O3]. Ensuite, la deuxième couche est appliquée par
des moyens chimiques par voie humide à l'utilisation des précurseurs dans les
quantités appropriées de chaque, et dans de l'éthanol absolu (CH3CH2OH) comme
solvant, représenté dans le tableau ci-joint.
Après séchage, la poudre est calcinée à convertir entre 500OC
et le mélange de précurseur pour un verre d'aluminosilicate de
calcium-magnésium. Il est important que la température de calcination n'est pas
supérieure au point de la composition de verre de la souche sélectionnée pour
les empêcher de coller ensemble de la poudre.
Le revêtement de verre présente en outre l'avantage d'agir comme un
adjuvant de frittage et de permettre une température de cuisson beaucoup plus
faible pour la densification du corps céramique en particulier lors de l'étape
à chaud, pressage isostatique.
Un autre avantage important de la couche de verre d'aluminosilicate de calcium et magnésium est que les températures de frittage et de densification sont
suffisamment réduit pour permettre l'utilisation d'électrodes
conductrices de nickel
à la place de celles classiques du platine, du palladium ou en alliage
palladium-argent coûteux.
Préparation de la composition calcinée-Modified titanate de baryum en poudre est indiqué par les étapes suivantes.
Une solution de précurseurs: Ba (NO3) 2, Ca (NO3) 2.4H2O,
Nd (NO3) 3.6H2O,
Y (NO3) 3.4H2O,
Mn (CH3COO) 2.4H2O,
ZrO (NO3) 2,
et [CH3CH (O) COONH4] 2 Ti (OH) 2, tel que choisi
parmi la référence; Sigma-Aldrich, Corp, "
Handbook of Fine Chemicals et de
laboratoire ", 2000-2001, dans
de l'eau déminéralisée chauffée à
80 ° C est fait
dans le montant proportionnel en pour cent en poids pour
chacun des sept précurseurs
comme indiqué dans le colonne la plus à droite du
Tableau 3. Une
solution séparée de
(CH3) 4NOH quelque
peu en excès de besoin, comme
le montre le Tableau 4, est faite dans de l'eau désionisée, exempte de dioxyde de carbone dissous (CO2) et
chauffé à 80 - 85 ° C. les deux solutions sont mélangées en pompant la matière chauffée
à travers des cours d'eau en même temps un mélangeur à jet de fluide coaxial. Une suspension de la poudre de co-précipité est produite et collectée
dans un récipient de noyer-des. La poudre de co-précipité
est chauffé à reflux dans le récipient
de noyer Départ à 90 - 95 ° C pendant 12 heures et ensuite
filtrée, désionisée lavé à l'eau et séché. Alternativement, la poudre peut être recueillie par sédimentation centrifuge. Un avantage de (CH3) 4NOH
comme réactif de base
forte est qu'il n'y a aucun
résidu élément métallique d'ions
pour éliminer par lavage de toute façon. Toute résiduel (CH3)
4NOH, comme tous les anions résiduels à
partir des précurseurs, est sans danger, car l'élimination par
volatilisation et la décomposition
se produit au cours de l'étape de calcination.
La poudre contenue dans un plateau en verre de
silice ou un tube est calciné à
1050 degrés C dans
l'air. En
variante, un plateau en céramique
d'alumine peut être utilisé comme
récipient pour la
poudre au cours de la calcination.
TABLE 2
Composition-modified barium titanate with metal element atom fractions
donnée pour un résultat optimal, comme
le montre la référence: P. Hansen,
Le brevet des Etats-Unis. N ° 6078494, délivré
le 20 janvier 2000.
Composition modifié avec du titanate de baryum
élément métallique atome fractions comme
suit:
|
Élément Métallique |
Fraction de l'atome |
Masse Atomique |
Produit |
Poids % |
|
Ba |
0.9575 |
137.327 |
131.49060 |
98.52855 |
|
Ca |
0.0400 |
40.078 |
1.60312 |
1.20125 |
|
Nd |
0.0025 |
144.240 |
0.36060 |
0.27020 |
|
Total : |
1.0000 |
|
|
100.00000 |
|
|
|
|
|
|
|
Ti |
0.8150 |
47.867 |
39.01161 |
69.92390 |
|
Zr |
0.1800 |
91.224 |
16.42032 |
29.43157 |
|
Mn |
0.0025 |
54.93085 |
0.13733 |
0.24614 |
|
Y |
0.0025 |
88.90585 |
0.22226 |
0.39839 |
|
Total : |
1.0000 |
|
|
100.00000 |
Brevet
américain 1 540 998 9 juin
1925 Inventeur: Hermann
Plauson
CONVERSION D'ÉNERGIE
ÉLECTRIQUE ATMOSPHÉRIQUE
Veuillez noter qu'il s'agit d'un extrait de
re-formulation de ce brevet. Il décrit
avec beaucoup de minutie, différentes méthodes d'abstraction électricité
utilisable par les systèmes aériens passives.
Il décrit un système avec 100 kilowatts sortie comme un " petit
" système.
Qu'il sait que j'ai, Hermann Plauson, sujet estonien,
résidant à Hambourg, en Allemagne, ai inventé certaines améliorations nouvelles
et utiles dans la Conversion de l'électricité atmosphérique, dont voici un
cahier des charges.
Selon cette invention, frais d'électricité atmosphérique
ne sont pas directement converties en énergie mécanique et cela constitue la
principale différence avec les inventions antérieures, mais l'électricité
statique qui traverse à la terre des conducteurs aériens sous forme de courant
continu de tension très élevée et faible effectif actuel est convertie en
énergie électrodynamique sous forme de vibrations haute fréquence. Nombreux avantages sont obtenus et éviter
tous les inconvénients.
La très haute tension de l'électricité statique d'un
faible effectif actuel peut être convertie par cette invention à des tensions
plus adaptées à des fins techniques et d'une plus grande résistance
actuelle. Par l'utilisation de circuits
oscillants fermés, il est possible d'obtenir des ondes électromagnétiques de
différentes amplitudes et donc pour augmenter le degré de résonance de ce
courant. Cette résonance permet à différentes
valeurs de l'inductance à choisir qui, par le réglage de la résonance entre un
moteur et le circuit de transformateur, permet le contrôle des machines conduit
par ce système. En outre, ces courants
ont la propriété d'être directement disponible pour différentes utilisations,
autres que la conduite de moteurs, y compris l'éclairage, de chauffage et
utiliser en electro-chimie.
De plus, avec ces courants, une série d'appareils
peut-être être nourris sans une alimentation en courant continu par le biais de
conducteurs et les courants électromagnétiques haute fréquence peuvent être
converties au moyen de moteurs spéciaux, adaptés à des oscillations
électromagnétiques, en courant alternatif de basse fréquence ou même en courant
continu haute tension.
DESCRIPTION
DES DESSINS

Fig.1 est une figure explicative

Fig.2 représente une
vue schématique de la forme la plus simple.

Fig.3 montre une
méthode de conversion de l'énergie électrique atmosphérique en une forme
adaptée pour une utilisation avec des moteurs.

Fig.4 est un diagramme montrant les circuits de protection.

Fig.5 est un diagramme d'un arrangement de contrôle

Fig.6 est un arrangement notamment une méthode de contrôle

Fig.7 montre comment l'éclateur peut être ajusté

Fig.8 indique une connexion unipolaire pour le moteur

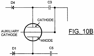
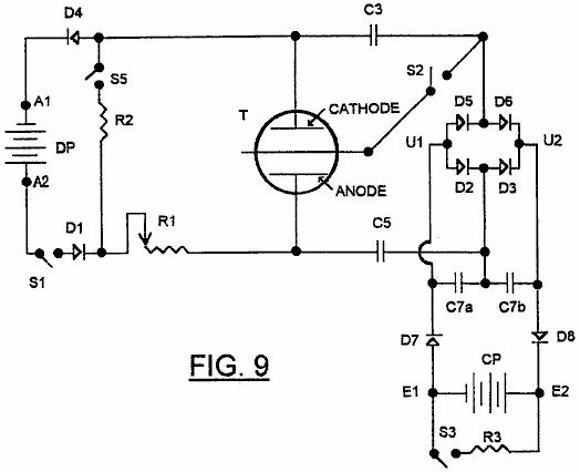
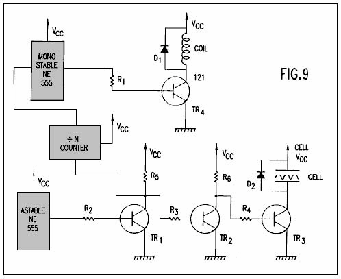
Fig.9 montre un système faiblement couplé approprié pour l'usage avec des
moteurs de petite puissance

Fig.10, Fig.11 et Fig.12 montrer les dispositions modifiées

Fig.13 montre une forme de couplage
inductif pour le circuit du moteur

Fig.14 est une forme modifiée de la Fig.13 avec couplage inductif.

Fig.15 est un arrangement pour un moteur non-inductive

Fig.16 est un arrangement avec un couplage par condensateur.

Fig.17, Fig.18 et Fig.19 sont des schémas montrant des
modifications supplémentaires

Fig.20 montre une forme simple dans lequel le réseau aérien est combiné avec
des capteurs spéciaux

Fig.21 montre
schématiquement, un dispositif destiné à la collecte de grandes quantités
d'énergie.
Fig.22 est un agencement modifié à deux cycles de collectionneurs

Fig.23 montre les connexions pour trois anneaux de collectionneurs

Fig.24 montre un
ballon de collecte et de son diagramme de la batterie de condensateurs

Fig.25 et Fig.26 montrer des arrangements mis à jour le
ballon collector.


Fig.27 montre une
seconde méthode de connexion des conducteurs pour les antennes de ballon.

Fig.28 montre une méthode d'auto-transformateur de connexion.

Fig.29 montre la forme la plus simple de construction avec incandescence
cathode.

Fig.30 montre une
version avec un ballon en forme de cigare.

Fig.31 est un agencement modifié.

Fig.32 montre une forme de cathode et l'électrode enfermée dans une chambre à
vide.

Fig.33 est une forme modifiée de Fig.32

Fig.34 montre un
collecteur de lumière à l'arc.

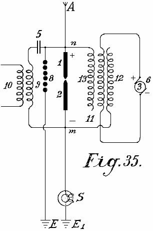
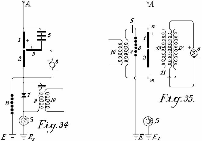
Fig.35 montre un agencement pour le courant alternatif

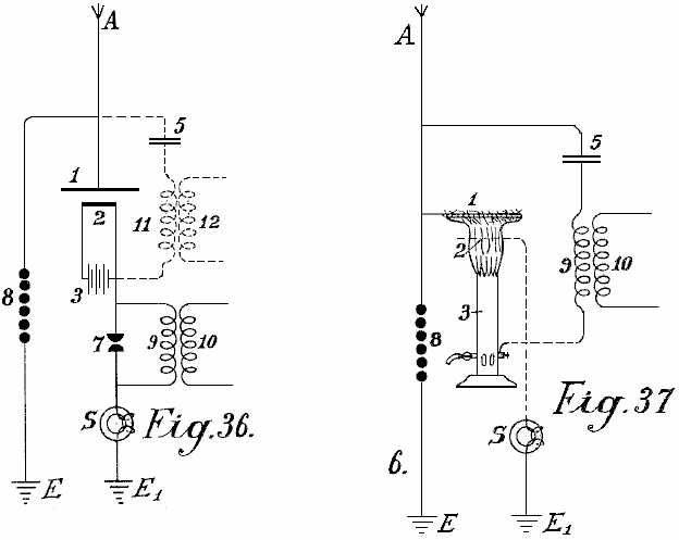
Fig.36 montre un collecteur à incandescence avec une lampe de Nernst

Fig.37 indique une
version qui a une flamme de gaz.
____________________________________________________________________________________________

Fig.1 illustre un schéma simple pour convertir
l'électricité statique en énergie dynamique d'un grand nombre d'oscillations. Par souci de clarté, une machine Wimshurst
est supposé être utilisé et non une antenne aérienne. Articles 13 et 14 sont des peignes
pour la collecte de l'électricité statique de l'influence machine. Articles 7 et 8 sont des électrodes
d'allumage-décharge. Les points 5 et
6 sont des condensateurs, la Fig.9 est l'enroulement primaire d'une
bobine d'induction, la Fig.10 est l'enroulement secondaire dont les
extrémités sont 11 et 12 fois le disque de l'influence statique machine
est entraînée en rotation par des moyens mécaniques, les peignes recueillir les
charges électriques, étant positif et un négatif et ces charger les
condensateurs 5 et 6 jusqu'à ce haute tension est développée à travers
l'éclateur 7-- 8 que l'éclateur est sauté. Comme l'éclateur forme un circuit fermé avec
des condensateurs 5 et 6, et la résistance inductive 9, comme on
le sait, les ondes de haute fréquence des oscillations électromagnétiques vont
passer dans ce circuit.
La
haute fréquence des oscillations produites dans le circuit primaire induit des
ondes de même fréquence dans le circuit secondaire. Ainsi, dans le circuit primaire, des
oscillations électromagnétiques sont constitués par l'étincelle et les
oscillations sont entretenues par de nouvelles charges d'électricité statique.
En
choisissant de manière appropriée le rapport entre le nombre de spires dans les
enroulements primaires et secondaires, en ce qui concerne une application
correcte des coefficients de résonance (capacité, l'inductance et de la
résistance), la tension élevée du circuit primaire peut être convertie de
manière appropriée en une basse tension courant de sortie élevé.
Lorsque
les décharges oscillatoires dans le circuit primaire s'affaiblissent ou cessent
complètement les condensateurs sont chargés à nouveau par l'électricité
statique jusqu'à ce que la charge accumulée rompt à nouveau vers le bas à
travers l'éclateur. Tout ceci est
répété aussi longtemps que l'électricité est produite par la machine statique
par l'application d'énergie mécanique qui lui.

Une forme primaire de l'invention est représenté
sur la Fig.2 dans laquelle deux éclateurs en parallèle sont utilisés,
dont l'un peut être qualifié de la fente de travail 7, tandis que la
seconde sert de dispositif de sécurité pour l'excès de tension et se compose
d'un plus grand nombre d'éclateurs de la section de travail, les lacunes étant
disposés en série et qui sont reliés par des condensateurs de très petites a1,
b1, c1, qui permettent uniforme des étincelles dans la section de la sécurité.
1 est l'antenne aérienne pour les frais de
l'électricité atmosphérique collecte, 13 est la prise de terre de la
deuxième partie de l'éclateur, 5 et 6 sont des condensateurs et 9
est la bobine enroulement primaire
Lorsque l'électricité atmosphérique positif cherche à combiner avec la
charge négative de la terre par antenne 1, ceci est empêché par la lame
d'air entre les éclateurs. La résistance
de l'éclateur 7 est inférieure à celle de l'éclateur de sécurité fixé de
trois éclateurs montés en série qui a une conséquence trois fois supérieure à
la résistance de l'air.
Par conséquent, tant que la résistance de
l'éclateur 7 n'est pas surchargé, les rejets se font uniquement à
travers elle. Toutefois, si la tension
est augmentée par une influence à un niveau tel qu'il pourrait être dangereux
pour charger les condensateurs 5 et 6, ou pour l'isolation de la bobine
d'enroulement 9 et 10, l'ensemble de l'éclateur de sécurité sera, si
elle est correctement réglée, décharge la tension directement à la terre sans
mettre en danger la machine. Sans cette
deuxième agencement de l'éclateur, il est impossible de recueillir et de rendre
grandes quantités d'énergie électrique disponible.
L'action de ce circuit d'oscillation de fermeture
constitué de l'éclateur 7, deux condensateurs 5 et 6, la bobine
primaire et la bobine secondaire 9 et 10, est exactement le même que
celui de la Fig.1, qui utilise une machine Wimshurst, la seule
différence étant la fourniture de l'éclateur de sécurité. Le courant alternatif électromagnétique à
haute fréquence peut être prélevée par l'intermédiaire des conducteurs 11 et
12 à des fins d'éclairage et de chauffage.
Moteurs spéciaux adaptés pour travailler avec l'électricité ou à haute
fréquence des oscillations statiques peuvent être connectés à 14 et 15.

En plus de l'utilisation des éclateurs en
parallèle, une seconde mesure de sécurité est également nécessaire de prendre
le courant à partir de ce circuit. Il s'agit de la mise en place des
électro-aimants de protection ou des bobines d'étouffement dans le circuit
d'antenne comme indiqué par S sur la Fig.3. Un électro-aimant ayant un noyau unique de
tôles plus minces possibles séparés est relié à l'antenne. Dans le cas de hautes tensions dans le réseau
aérien ou à des endroits où il ya des orages fréquents, plusieurs de ces
aimants peuvent être connectés en série.
Dans le cas de grandes unités, plusieurs de ces
aimants peuvent être utilisés en parallèle ou en série parallèle. Les bobinages de ces électro-aimants peuvent
être simplement montées en série avec les antennes. Dans ce cas, la liquidation de préférence
constitué de plusieurs fils parallèles fines, qui, ensemble, forment la surface
de la section de fil nécessaire. L'enroulement peut être réalisé
d'enroulements primaire et secondaire sous la forme d'un transformateur. L'enroulement primaire est alors connecté en
série avec le réseau d'antenne, et l'enroulement secondaire, plus ou moins
court-circuité par une résistance de réglage ou d'une bobine d'induction. Dans ce dernier cas, il est possible de
réguler, dans une certaine mesure, l'effet des bobines de self. Dans le circuit et de construction des
diagrammes suivants, la bobine électro-aimant de starter aérien est indiqué par
une simple bague S.
La Fig.3 montre le plus simple moyen de
convertir l'électricité atmosphérique en énergie des ondes électromagnétiques
par l'utilisation de moteurs spéciaux adaptés pour les courants oscillatoires
élevées ou des charges statiques d'énergie électrique. Les améliorations récentes dans les moteurs
pour travailler avec énergie et moteurs statique de travail par résonance,
c'est-à-dire, ayant des groupes de circuits coopérants électromagnétiques
écoute rendu cela possible, mais comme ne font pas partie de la présente
invention.
Un moteur conçu pour fonctionner avec des charges
statiques, sera pour des raisons de simplicité, être présentée dans les
diagrammes de deux demi-cercles 1 et 2 et le rotor du moteur par un
anneau M (Fig.3). A est un
réseau de l'antenne ou verticale. S est
le starter de sécurité ou électro avec bobine O comme on peut le voir
est relié à l'antenne A. Côté de
l'électro-aimant S, le conducteur aérien est divisé en trois circuits,
circuit 8 contenant l'éclateur de sécurité, le circuit 7
contenant l'étincelle de travail écart, puis un circuit contenant le terminal
de stator 1, le rotor et le stator borne 2 au cours de laquelle
une connexion est établie avec le fil de terre.
Les deux éclateurs sont également reliées métalliquement avec le fil de
terre. La méthode de travail dans ces
diagrammes sont les suivantes:
La charge électrique positive acquise atmosphérique
a tendance à se combiner avec l'électricité négative (ou de l'électricité de la
terre) connecté via le fil de terre. Il
se déplace le long de l'antenne A travers l'électro-aimant S sans
être contrôlé à mesure qu'il s'écoule dans la même direction que le courant
continu. En outre, son progrès est
arrêté par deux éclateurs placés sur le chemin et les condensateurs du stator. Ces condensateurs de charge jusqu'à leur
tension supérieure à celle nécessaire pour sauter l'éclateur 7 quand une
étincelle se produit et une charge d'oscillation est obtenue par le circuit
d'oscillation fermé contenant moteur M.
Le moteur constitue ici la capacité et l'inductance et la résistance
nécessaire, qui, comme c'est bien connu, sont nécessaires pour convertir
l'électricité statique en énergie des ondes électromagnétiques.
Les rejets sont convertis en énergie mécanique dans
les moteurs spéciaux et ne peuvent pas atteindre le réseau aérien en raison de
l'électro-aimant ou starter. Si, en
revanche, lorsque l'étincelle se produit à l'éclateur 7, une plus grande
quantité d'électricité atmosphérique a tendance à s'écouler vers la terre, puis
une tension de compteur est induite dans l'électro-aimant, qui est plus grande
le plus rapidement et fortement la circulation de courant continu à la terre
est. Cette tension provoque le circuit
opposée à présenter une résistance suffisamment élevée pour empêcher un
court-circuit entre l'électricité atmosphérique et la terre.
Le circuit contenant l'éclateur 8, ayant une
longueur d'onde différente, qui n'est pas en résonance avec la fréquence
naturelle du moteur, ne met pas en danger le moteur et sert de sécurité contre
les surtensions, ce qui, comme les expériences pratiques ont montré, il peut
encore se produire en certains cas.

Dans
la Fig.4, éclateur 7 est shunté les condensateurs 5 et 6 du
moteur M. Ce dispositif fournit
de meilleurs protection contre les surtensions pour le moteur et lui donne une
excitation uniforme à travers l'éclateur 7.

Fig.5 montre un agencement pour produire des
courants élevés qui peuvent être utilisés directement sans moteur, pour fournir
un chauffage et d'éclairage. La principale
différence est que l'éclateur est constitué d'un disque en forme d'étoile 7
qui peut tourner sur son propre axe et est entraîné en rotation par un moteur
monté de façon similaire en face des électrodes 7a. Lorsque les points distincts de démarrage se
font face, les rejets lieu, formant ainsi un circuit oscillant avec les
condensateurs 5 et 6 et inducteur 9. Il est évident qu'un moteur peut aussi être directement connecté aux
extrémités de l'inducteur .

Fig.6 montre comment le circuit d'oscillation
peut être un moteur relié par l'intermédiaire d'une inductance variable, qui
s'oppose à toute surtensions qui pourraient être appliquées au moteur. En coupant les bobines séparées 9
(couplage inductif à l'antenne) ou arrière, l'action inductrice sur le moteur
peut être plus ou moins augmenté, ou l'action aérienne variable peut être
exercée sur le circuit d'oscillation.

Dans la Fig.7 le circuit oscillant est fermé
grâce à la terre (E et E1).
L'éclateur 7 peut être augmenté ou réduit par l'intermédiaire
d'un bras de contact 7b.

Fig.8 représente une liaison unipolaire du moteur avec
le réseau d'antenne. Ici, les deux
circuits oscillants sont fermés par le même moteur. Le premier circuit d'oscillation passe de de
l'antenne A par électro-aimant S, point x, inductance 9a
à la capacité de la terre 6, dans éclateur 7 à l'antenne capacité
5 et retour au point x. Le
deuxième circuit d'oscillation commence à partir de l'antenne 5 à point x1
par inductance 9 au condensateur de terre 6 au point x3, à
travers le condensateur 6, dans éclateur 7 revenir au point x1. Le moteur lui-même, est inséré entre les deux
points d'éclateur 7. Cet agencement produit des courants
légèrement humidifié d'onde d'oscillation.

Fig.9 montre un système à couplage lâche destiné
pour les petits moteurs à des fins de mesure.
A est la série, S est l'électro-aimant ou bobine
d'antenne, 9 l'inducteur, 7 de l'éclateur, 5 et 6 condensateurs,
E la terre, M le moteur, et une et deux connexions de stator du
moteur qui est relié directement à le circuit oscillateur.

Fig.10 montre un circuit de moteur de couplage
purement inductive. Le moteur est relié
avec le fil secondaire 10, comme on peut le voir sur la Fig.11
dans un circuit un peu modifié. La même chose
s'applique pour le circuit de la Fig.12.
Les schémas de circuit représenté à ce jour,
permettent moteurs de petite à moyenne résistance à être exploités. Pour les gros agrégats, cependant, ils sont
trop gênant que la construction de deux ou plusieurs circuits d'oscillation
pour la grande quantité d'énergie est difficile; l'administration est encore
plus difficile et le danger allumer ou éteindre est supérieure.

Un moyen de surmonter ces difficultés est
représenté dans la Fig.13. Le circuit d'oscillation représenté ici, se
déroule du point x sur 5 condensateur, inductance variable 9,
éclateur 7 et les deux segments 3a et 3b formant bras d'un pont
de Wheatstone, de retour à x. Si
le moteur est relié au moyen de brosses 3 et 4, transversalement par
rapport aux deux branches du pont, comme indiqué sur le dessin, les
oscillations électromagnétiques de signe égal sont induites dans les surfaces
de stator 1 et 2 et le moteur ne tourne pas. Si toutefois, les brosses 3 et 4 sont
déplacés en commun avec les fils conducteurs 1 et 2 qui relient les balais
avec les pôles de stator, un certain changement ou déplacement de la polarité
est obtenue et que le moteur commence à tourner.
L'action maximale se produira si une brosse 3
est sur la formation d'étincelles contact central 7 et l'autre brosse 4
sur la partie x. Dans la pratique
cependant, ils sont généralement mis sur le contact central 7 mais
seulement lieu dans le chemin des segments de pont 4a et 3a pour éviter
de connecter les éclateurs avec le circuit moteur d'oscillation.

En ce qui empêche l'ensemble de l'énergie agissant
sur le moteur d'oscillation, il est préférable d'adopter la variante
représentée sur la Fig.14. La
seule différence ici est que le moteur n'est pas branché directement sur les
segments du collecteur, mais il est relié à la bobine secondaire 10 qui
reçoit le courant induit de la bobine primaire 9. Cet agencement assure une bonne activité de transformation, un couplage
lâche et un circuit d'oscillation sans éclateur.

Dans
la Fig.15, le moteur est branché directement à l'enroulement primaire à x
et x1 après le principe de l'auto-transformateur. Dans la Fig.16, au lieu d'une bobine
d'inductance, un condensateur 6 et remplace l'inductance est insérée
entre les segments 3a et 4a. Ceci
présente l'avantage que les segments 3a et 4a ne doivent pas être
réalisées en métal solide, mais peut être constituée d'enroulements en spirale
permettant une régulation plus précise, et les moteurs à forte inductance peut
être utilisé.

Les circuits représentés sur la Fig.17, 18 et 19
peuvent être utilisés avec la résonance et en particulier de moteurs à
condensateur induction; entre les grandes surfaces de condensateurs stator à
induction, les petits condensateurs de recul polaires sont connectés qui sont
conduits ensemble à la terre. Ces
poteaux présentent l'avantage d'inversion qui, avec de grandes quantités
d'énergie électrique, la formation d'étincelles entre les circuits oscillants
séparés cesse.
Fig.19 montre un autre procédé qui évite les oscillations
électromagnétiques à haute fréquence formés dans le circuit d'oscillation,
l'alimentation vers l'antenne. Il est
basé sur le principe bien connu que d'une lampe à mercure, une électrode est
formée de mercure, et l'autre de métal solide comme de l'acier, permet une
charge électrique à passer que dans un seul sens : de mercure à l'acier et non
vice versa. L'électrode de mercure du
tube d'aspiration N est donc connecté au conducteur d'antenne et
l'électrode de l'acier avec le circuit d'oscillation. Les frais peuvent ensuite passer uniquement à
partir de l'antenne à travers le tube d'aspiration pour le circuit
d'oscillation et se produit pas d'écoulement dans la direction opposée. Dans la pratique, ces tubes à vide doivent
être connectés derrière un électro-aimant que seul ce dernier n'offre aucune
protection contre le danger de la foudre.
En ce qui concerne l'utilisation d'éclateurs,
toutes les dispositions que utilisés pour la télégraphie sans fil peuvent être
utilisées. Bien entendu, les éclateurs
dans les grandes machines doivent avoir une surface suffisamment grande. Dans les très grandes stations, ils sont
refroidis dans de l'acide carbonique liquide ou, mieux encore, dans de l'azote
liquide ou de l'hydrogène; dans la plupart des cas, le refroidissement peut
également avoir lieu au moyen d'homologues bas de la série de métal liquéfié ou
à l'aide d'hydrocarbures, le point de congélation de ce qui se trouve entre -90
° C et -400 ° C. Le boîtier éclateur
doit aussi être isolé et être d'une robustesse suffisante pour être en mesure
de résister à toute pression qui pourrait surgir. Tout excès de super-pression indésirable qui
peut être formé doit être laissé hors tension automatiquement. J'ai utilisé avec de bons résultats, des
électrodes de mercure qui ont été congelés dans de l'acide carbonique liquide,
le refroidissement étant maintenues lors de l'opération de l'extérieur, à
travers les parois.

Fig.20 représente une des formes les plus simples
de construction d'un réseau d'antennes en combinaison avec des collecteurs, des
transformateurs et analogues. E est le fil de
terre, 8 l'éclateur de sécurité, 7 de l'éclateur de travail, une
et deux surfaces de stator du moteur, 5 une batterie de condensateurs, S
de l'aimant de protection qui est relié à la bobine dans le conducteur
d'antenne, A1 à A10 antennes avec des ballons de collecte, N
collecte horizontale ou fils de connexion, à partir de laquelle, un certain
nombre de connexions dirigent vers le centre.
Les capteurs réels sont constitués de gaines
métalliques, de préférence en un alliage de magnésium et d'aluminium, et sont
remplis avec de l'hydrogène ou de l'hélium, et sont fixés à des fils d'acier
plaqué de cuivre. La taille du ballonnet
est choisi de telle sorte que le poids réel du ballon et son fil conducteur est
supportée par celle-ci. Pointes en
aluminium, fabriqués et dorés comme décrit ci-dessous, sont disposés au-dessus
des ballons afin de produire une action du conducteur. De petites quantités de préparations de
radium, plus particulièrement, le polonium-ionium ou mésothorium préparations,
augmentent considérablement l'ionisation, et la performance de ces
collectionneurs.
En plus de ballons métalliques, des ballons de
tissu qui sont pulvérisées avec un revêtement métallique en fonction de
l'opération de pulvérisation de métal de Schoop peuvent également être
utilisés. Une surface métallique peut
aussi être produit par laquage de bronzes métalliques, de préférence en
fonction de l'opération de pulvérisation de Schoop, ou laquage avec des poudres
de bronze métallique en deux séries électrique des métaux très divers, car cela
produit un effet considérablement augmenté collecte.
A la place des ballons ronds ordinaires, celles en
forme de cigare de forme allongée peuvent être utilisés. Afin également d'utiliser l'énergie de
friction du vent, des taches ou des bandes de substances non conductrices qui
produisent de l'électricité par friction, peut être fixée sur les surfaces
métallisées du ballonnet. Le vent donner
une partie de son énergie sous forme d'électricité de frottement, à l'enveloppe
du ballon, ce qui augmente considérablement l'effet de recouvrement.
Dans la pratique, cependant, les tours très élevées
allant jusqu'à 300 mètres peuvent être utilisés comme des antennes. Dans ces tours, des tubes de cuivre augmente
plus librement au-dessus du sommet de la tour.
Une lampe à gaz protégé contre le vent est ensuite allumé au point du
tube de cuivre et un filet est fixé sur le tube de cuivre sur la flamme de
cette lampe pour former un collecteur.
Le gaz est transporté à travers l'intérieur du tube, jusqu'au
sommet. Le tube de cuivre doit être
absolument protégée de l'humidité à l'endroit où il pénètre dans la tour, et la
pluie doit être empêché de courir dans les murs de la tour, ce qui pourrait
conduire à une mauvaise catastrophe.
Cela se fait par les élargissements en forme de cloche qui se dilatent à
la baisse, étant disposé dans la tour sous la forme d'isolateurs à haute
tension de pagodes siamois.
Une attention particulière doit être consacrée aux
fondements de ces tours. Ils doivent être bien isolés à partir du sol, ce qui
peut être réalisé selon la première intégration d'une couche de béton dans une
forme de boîte à une profondeur suffisante dans le sol, et l'insertion dans ce
domaine, un revêtement d'asphalte et ensuite les briques de verre coulé à
environ 1 ou 2 mètres d'épaisseur. Au
cours de ce tour à tour, il existe une couche de béton armé dans laquelle seul
le pied de métal du tube est fixée. Ce
bloc de béton doit être d'au moins 2 mètres du sol et sur les côtés, être
complètement protégé de l'humidité par un revêtement en bois. Dans la partie inférieure de la tour, un
boîtier de bois ou de verre doit être construit de manière à protéger les
condensateurs et / ou des moteurs. Afin
de veiller à ce que le fil de terre se connecte à la nappe phréatique, une
fosse bien isolée bordée de briques vitreux doit être fournie. Plusieurs de ces tours sont érigées à égale
distance et reliés par un conducteur horizontal. Les fils de raccordement horizontales peuvent
soit exécuter directement à partir de tour en tour ou être effectuée sur des
isolateurs en forme de cloche similaires à ceux utilisés pour les lignes de
transport d'électricité à haute tension.
La largeur du réseau de la tour d'antenne peut être de n'importe quelle
taille appropriée et le raccordement des moteurs peut se faire à n'importe quel
endroit commode.

Afin de recueillir de grandes quantités
d'électricité avec quelques antennes, il est ainsi de fournir au conducteur
d'antenne des ensembles de condensateurs, comme indiqué dans les deux modes de
construction illustrés sur la Fig.21 et Fig.22. Dans la Fig.21 l'ensemble de
condensateurs 5 est connecté entre le conducteur de traversée Z
antennes A et un conducteur annulaire de section horizontale à laquelle
le point de connexion C à laquelle le fil de masse est connecté. Fig.22 montre un arrangement
similaire.
Si deux de ces séries de bagues d'antenne est
indiqué par un voltmètre d'avoir une grande différence de tension (par exemple,
un dans les montagnes et l'autre sur la plaine) ou même d'une polarité
différente, ces différences peuvent être compensées par la connexion
suffisamment grand condensateur les ensembles (5, 5a, 5b) au moyen de
conducteurs Maji étoile D et D1. Fig.23
montre un raccordement de trois de ces anneaux de capteurs sont positionnés
dans un triangle avec un ensemble central de condensateurs.

Les ensembles de condensateurs de ces grandes
installations doivent être intégrées dans les gaz liquéfiés ou des liquides de
congélation à très basse température.
Dans de tels cas, une partie de l'énergie atmosphérique doit être
utilisé pour la liquéfaction de ces gaz.
Il est également préférable d'utiliser la pression. De cette manière, les surfaces de
condensateur peuvent être réduites dans la zone et permettent encore le
stockage de grandes quantités d'énergie à stocker, la protection contre les
pannes. Pour les petites installations, l'immersion des condensateurs dans
l'huile bien isolée ou similaire, est suffisante. Les matières solides, d'autre part, ne
peuvent pas être utilisés comme isolants.
L'arrangement
dans les schémas indiqués précédemment a toujours représenté les deux pôles des
condensateurs connectés à des conducteurs d'antenne. Un procédé amélioré de
connexion a été trouvé très avantageux.
Dans cette méthode, un seul pôle de chaque condensateur est connecté au
réseau de collecte. Un tel mode de
connexion est très important, par exemple au moyen de celui-ci, on obtient un
courant constant et une augmentation de la tension de fonctionnement
normale. Si, par exemple, une antenne de
ballon de collecte, qui est autorisée à monter jusqu'à une hauteur de 300
mètres, représente 40 000 volts au-dessus de tension de terre, dans la
pratique, il a été trouvé que la tension de fonctionnement (avec un retrait de
la puissance comme décrit plus haut, au moyen osciller éclateurs et autres)
n'est que d'environ 400 volts. Si
toutefois, la capacité des surfaces de condensateur être augmentée, ce qui la
capacité dans le cas mentionné ci-dessus est égal à celui de la surface
collectrice des antennes de ballons, de doubler la quantité, en connectant les
condensateurs avec un seul pôle, la tension monte sous un retrait égal de
courant jusqu'à et au-delà de 500 volts.
Cela ne peut être attribuée à l'action favorable de la méthode de
raccordement.
En plus de cette amélioration substantielle, il a
également été trouvé préférable d'insérer inductances doubles avec des
électro-aimants et de placer les condensateurs de préférence entre ces deux
électro-aimants. Il a également été
constaté que l'action utile de ces condensateurs peut être encore augmentée si
une bobine d'induction est connectée en tant que résistance inductive pour le
pôle de la capacité, ou encore mieux si le condensateur lui-même être effectué
en tant que condensateur à induction sans rapport. Un tel condensateur peut être comparé à un
ressort, qui, lorsqu'il est comprimé, exerce à lui seul la force accumulée, ce
qui donne à nouveau une fois relâché. En
charge, une charge avec un signe inversé est formé à l'autre pôle de
condensateur libre, et si un court-circuit se produit à travers l'éclateur,
l'énergie accumulée est de nouveau remis depuis maintenant de nouvelles
quantités d'énergie sont induites au niveau du pôle de condensateur relié à la
réseau de conducteurs, qui, en fait, les charges de signe opposé à celui du
pôle de condensateur libre. Les
nouvelles charges induites ont bien sûr, le même signe que le réseau
collecteur. Toute la tension de
l'énergie dans l'antenne est augmentée.
Dans le même intervalle de temps, de grandes quantités d'énergie sont
accumulés dans le cas de l'absence de ces ensembles de condensateurs étant
insérées.

Dans
Fig.24 et Fig.25, deux schémas de connexion différents sont illustrés plus
en détail. Fig.24 montre un
ballon de collecte avec ses prises de terre.
Fig.25 montre quatre ballons de collecte et la mise en parallèle
de leurs ensembles de condensateurs.
A représente le ballon collecteur en un alliage
d'aluminium de magnésium (électrons magnalium métallique) d'une gravité
spécifique de 1,8 et une épaisseur de plaque de 0,1 mm à 0,2 mm. A l'intérieur, il ya huit fortes nervures
verticales de section en forme de T de l'ordre de 10 mm à 20 mm de hauteur et
d'environ 3 mm d'épaisseur, avec la partie en saillie dirigée vers l'intérieur
(indiquées par a, b, c, d et ainsi de suite). Ils sont rivetés ensemble pour former un
squelette solide et sont raidis dans une direction horizontale par deux
nervures transversales. Les nervures sont
en outre reliés les uns aux autres à l'intérieur et transversalement par
rapport au moyen de fils d'acier mince, de sorte que le ballonnet se procure
une grande résistance et élasticité.
Tôles laminées de 0,1 mm à 0,2 mm d'épaisseur en alliage d'magnalium
sont ensuite soit soudées ou rivetées sur le squelette de telle sorte que ce
boîtier entièrement métallique a une surface externe lisse est créé. Fils d'acier en aluminium plaqué exécuter de
chaque nervure de la bague de fixation 2. En outre, l'aussière d'acier cuivré L,
de préférence tordu de fils minces séparés bien argenté ou cuivré (représenté
en pointillés dans la Fig.24) et qui doit être suffisamment long pour
permettre au ballon de s'élever jusqu'à la hauteur désirée, conduit à un
rouleau métallique ou d'une poulie 3 et sur un treuil W qui doit
être bien isolée de la terre. Au moyen
de ce treuil, le ballon qui est rempli avec de l'hydrogène ou de l'hélium, peut
être autorisé à passer à une hauteur appropriée de 300 à 5000 mètres, et mis à
la terre pour recharger ou de réparation.
Le courant réel est pris directement par
l'intermédiaire d'un contact de friction du rouleau métallique 3 ou du
fil ou même de treuil, ou tous les trois en même temps à partir de au moyen de
balais (3, 3a et 3b). Au-delà des
brosses, le conducteur est divisé, les trajets étant : - d'une part, plus de 12
à l'éclateur de sécurité 8, sur le conducteur de terre de E1,
et d'autre part sur électro-S1, point 13, à un second
électro-aimant en vrac ayant une bobine réglable S2, puis à l'éclateur 7
et au deuxième conducteur de terre E2.
Le circuit de travail effectif est formé à travers l'éclateur 7,
les condensateurs 5 et 6, et à travers l'enroulement primaire 9;
ici l'électricité statique formé par les rejets oscillatoires est accumulé et
transformé en haute fréquence des oscillations électromagnétiques. Entre l'électro-S1 et S2 au
point 13 de passage, quatre ensembles de condensateurs sont introduites,
qui ne sont indiquées schématiquement dans les dessins, un simple condensateur. Deux de ces ensembles de condensateurs (16
et 18) sont fabriqués comme des condensateurs de la plaque et prolongé par
de régulation des bobines d'induction ou spirales 17 et 19 tandis que
les deux autres (21 et 23) sont des condensateurs à induction. Comme on peut le voir sur les dessins, chacun
des quatre ensembles de condensateurs, 16, 18, 21 et 23 est relié par un
seul pôle, soit à l'antenne ou au conducteur collecteur. Les seconds pôles 17,
19, 22 et 24 sont ouverts. Dans le
cas des condensateurs à plaques n'ayant pas de résistance inductive, une bobine
d'induction est insérée. L'objet d'une
telle spirale ou bobine est le déplacement de phase du courant d'induction par
quart périodes, tandis que le courant de charge du condensateur de pôles qui se
trouvent à l'air libre, fonctionne vers l'antenne collectrice. La conséquence de ceci est que, dans les
rejets de l'antenne collectrice, l'action de contre-inductif des pôles libres
permet une tension plus élevée doit être maintenue dans le collecteur conducteur
d'antenne ne serait autrement le cas. Il
a également été constaté qu'une telle action de retour a un effet très
favorable sur l'usure des contacts. Bien
sûr, l'effet inductif peut être régulée à volonté dans les limites de la taille
de la bobine d'induction, la longueur de la bobine en action pouvant être
ajustée au moyen d'une connexion sans fil à induction (voir 20 dans Fig.24).
S1 et S2 peuvent également être pourvus de dispositifs de
réglage, dans le cas de S2 illustré par 11. Si l'excès de tension est formée, elle est
conduite à la masse par le fil 12 et l'éclateur 8, ou par tout
autre dispositif approprié, étant donné que cette tension serait dangereuse
pour les autres composants. L'action de
ces ensembles de condensateurs a déjà été décrite.
Les petits cercles sur le ballon collecteur
indiquent les endroits où de petites parcelles de couches extrêmement minces
(0,01 à 0,05 mm d'épaisseur) de l'amalgame de zinc, l'amalgame d'or ou d'autres
métaux à action photo-électriques, sont appliquées à l'enveloppe du ballon de
métal léger. De tels timbres métalliques
peuvent également être appliquées à l'ensemble du ballon, ainsi que dans une
plus grande épaisseur sur le réseau conducteur.
La capacité du capteur est ainsi considérablement renforcée à la
surface. Le plus grand effet possible
dans la collecte peut être obtenu par les amalgames de polonium et autres. Sur la surface du ballon de collecteur, des
points ou des pointes métalliques sont également fixés le long des nervures.
Ces pointes d'améliorer l'opération de collecte de charge. Comme il est bien
connu que la plus nette les pointes, plus la résistance des pics, il est donc
extrêmement important d'utiliser des pointes qui sont aussi nettes que
possible. Des expériences ont montré que
la formation du corps de la pointe ou de point jouer également un rôle
important, par exemple, des pointes en barres ou rouleaux à surface lisse, ont
le point de résistance de nombreuses fois supérieures à celles des surfaces
rugueuses. Différents types de corps de pointes ont été expérimentées pour les
ballons de collection et les meilleurs résultats ont été donnés avec des
pointes qui ont été faites de la manière suivante : points fins, en acier, de
cuivre, de nickel ou de cuivre et d'alliages de nickel, ont été fixés ensemble
en faisceaux et ensuite placés comme anode avec des points placés dans un
électrolyte approprié (de préférence dans de l'acide chlorhydrique ou de
chlorure de solutions de fer) et ainsi traités avec un courant faible entraînée
par 2 à 3 volts. Après 2 à 3 heures, selon l'épaisseur des
pointes, les points deviennent extrêmement forte et les corps des pics ont une
surface rugueuse. Le faisceau peut alors
être retiré et l'acide lavé avec de l'eau.
Les pointes sont ensuite
placés comme cathode dans un bain contenant une solution d'or, le platine,
l'iridium, le palladium ou wolfram sels ou leurs composés, et enduits à la
cathode galvanique d'une fine couche de métal précieux, qui bouillie cependant
être suffisamment ferme pour protéger les contre l'oxydation atmosphérique.
Ces
pointes agissent à une tension de 20 fois plus faible presque aussi bien que
les meilleurs et les plus beaux points soulevés par des moyens mécaniques. Encore meilleurs résultats sont obtenus si les sels
de radium ou le polonium sont ajoutés au bain galvanique lors de la formation
de la couche protectrice ou de revêtement.
Ces broches ont une
faible résistance à leurs points et ont une excellente action collecteur même à
un volt ou moins.
En Fig.24, les trois pôles non connectés ne
sont pas reliés les uns aux autres en parallèle. C'est tout à fait possible, dans la pratique,
sans modifier le principe de la perche libre.
Il est également préférable pour interconnecter un ensemble de collecte
des antennes en parallèle à un réseau collecteur commun. Fig.25 montre un tel arrangement. A1, A2, A3, A4 sont quatre ballons de
collection en métal avec de l'or ou des pointes de platine revêtu qui sont
électrolytique fou en présence d'émanations de polonium ou des sels de radium,
les pointes étant connectés sur quatre électro-aimants S1, S2, S3, S4, à
travers un annulaire conducteur R.
De ce conducteur annulaire, quatre fils écrasé quatre autres électro-Sa,
Sb, Sc, Sd, au point de connexion 13. Là, le conducteur est divisé, une branche
passant de plus de 12 et l'éclateur de sécurité 7 à la terre à E1,
l'autre sur la résistance J inductive et travailler éclateur 7 à
la terre à E2. Le circuit de
travail, constitué par des condensateurs 5 et 6 et un moteur de
résonance ou d'un moteur à condensateur M, comme déjà décrit, est relié
à proximité autour de la section d'espace d'étincelles 7. Bien entendu, au lieu de connecter le moteur
à condensateur directement le primaire circuit de courant à haute fréquence
d'oscillation peut également être inséré.
Les ensembles de condensateurs sont reliées par un
pôle à l'conducteur annulaire R et peuvent être soit inductionless (16
et 18) ou fait que les condensateurs d'induction, comme indiqué par 21
et 23 les pôles libres des condensateurs de inductionless sont indiqués par
17 et 19, et celles des condensateurs d'induction par 22 et 24. Comme on le voit sur les dessins, l'ensemble
de ces pôles 17, 22, 19 et 24 peuvent être reliés entre eux en parallèle
par l'intermédiaire d'un second conducteur annulaire sans aucune crainte que de
ce fait le principe de la perche libre connexion sera perdue. En plus des avantages déjà cités, la
connexion en parallèle permet également l'égalisation de la tension de service
dans le réseau de l'ensemble de collecteur.
De manière appropriée calculées et construites bobines d'induction 25
et 26 peut également être inséré dans le conducteur annulaire de pôles
libres, au moyen de laquelle, un circuit peut être formé dans les enroulements
secondaires 27 et 28 qui permet au courant produit dans ce conducteur
annulaire par des fluctuations de les charges, à mesurer ou utilisés autrement.
Selon ce qui a déjà été dit, ballons collecteurs
distincts peuvent être connectés aux stations équidistants répartis sur
l'ensemble du pays, soit directement connectés les uns aux autres
métalliquement ou au moyen d'intermédiaires ensembles de condensateurs
convenablement connectés par des conducteurs de haute tension isolés de la
terre. L'électricité statique est
convertie par l'intermédiaire d'un éclateur, en haute fréquence électricité
dynamique qui peut être utilisé comme source d'énergie par l'intermédiaire d'un
procédé de connexion approprié, diverses précautions observé, et à une
réglementation particulière. Les câbles
qui partent les ballons de collection, ont jusqu'à maintenant été relié par un
conducteur annulaire sans cette connexion sans fin, qui peut être considérée
comme une bobine d'induction sans fin, étant en mesure d'exercer une action sur
l'ensemble du système de conducteur.
Il a été constaté que si le conducteur de réseau
reliant les ballons collecteur d'antenne avec l'autre, ne se fait pas comme un
conducteur annulaire simple, mais de préférence en court-circuit sous la forme
de bobines sur un écart de condensateur mis une étincelle ou par des vannes
thermo-ioniques, alors le réseau de collecte totale présente tout à fait
nouvelles propriétés. La collecte de
l'électricité atmosphérique est de ce fait non seulement augmente, mais un
champ alternatif peut facilement être réalisé dans le réseau de capteurs. En outre, les forces électriques de
l'atmosphère se présentant dans les régions supérieures, peuvent également être
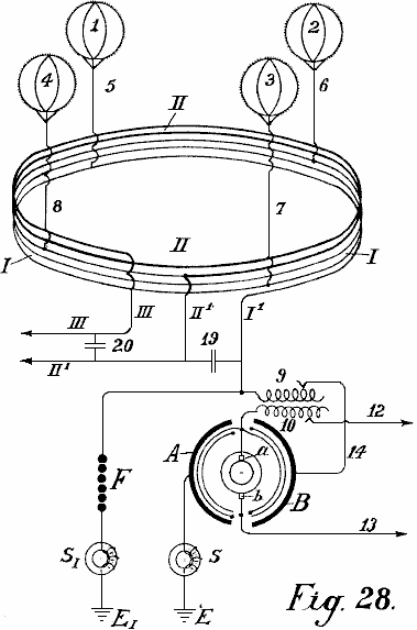
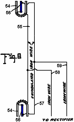
obtenus directement par induction. Dans Fig.26
et Fig.28, une forme de construction est montré, sur la base de laquelle,
les autres fondements de la méthode seront expliquées plus en détail.

Dans
Fig.26, 1,2,3 et 4 sont des ballons collecteurs métalliques, avec
5, 6, 7 et 8 de leurs conducteurs d'antenne métalliques et je le réseau
collecteur réelle. Il est composé de
cinq spires et est monté sur des isolateurs à haute tension dans l'air, sur les
pylônes à haute tension (ou avec une construction appropriée du câble,
encastrée dans la terre). Une bobine a un
diamètre de 1 à 100 km. ou plus. S et
S1 sont deux électro-aimants de protection, F est la seconde section
de sécurité contre les surtensions, E son conducteur de terre et E1 le
conducteur de terre de la section de travail.
Lorsque l'absorption de l'électricité atmosphérique statique est effectuée
par les quatre capteurs de ballon, afin de parvenir à la prise de terre E1,
le courant doit circuler en spirale à travers le réseau de capteurs, au cours
de l'électro-aimant E, l'enroulement primaire à induction 9, le
conducteur 14, l'anode A de l'le tube triode, cathode
incandescente K, comme le passage sur l'écart de l'électroaimant et
l'étincelle de sécurité F offre considérablement plus grande
résistance. En raison du fait que le
courant circule dans une direction accumulées, un champ électromagnétique
alternatif est produit à l'intérieur de la bobine de réseau de capteurs, de
sorte que tous les électrons libres sont dirigées plus ou moins à l'intérieur
de la bobine. Une augmentation de
l'ionisation de l'atmosphère est donc produite.
Par conséquent, les points montés sur le ballon de collecteur,
présentent une résistance considérablement réduite, accroissant ainsi les
charges électrostatiques sont produites entre les points sur le ballon et
l'atmosphère environnante. Il en résulte
un effet considérablement augmenté de collecteur.
Un second effet, ce qui ne pourrait être réalisé
d'une autre manière, on obtient par le champ électromagnétique alternatif
parallèle à la surface de la terre, qui agit plus ou moins avec une diminution
ou un effet croissant sur le champ magnétique de la terre, de sorte que dans le
cas d'les fluctuations du courant, un courant d'induction signe inversé de
retour est toujours produite dans la bobine du capteur de magnétisme
terrestre. Or, si un champ alternatif
continu pulsé est produit en permanence comme indiqué dans le réseau de
collecteur I, un courant alternatif de même fréquence est également
produite dans la bobine de réseau de collecte.
Comme le même champ alternatif est transmis à la suite de l'antenne de
ballon, la résistance de ses points est ainsi considérablement réduite, tandis
que l'action du capteur se trouve considérablement augmentée. Un autre avantage est que les charges
positives qui s'accumulent sur les surfaces métalliques au cours de la
conversion de courant en dynamique, produisent une chute de tension que l'on
appelle dans la région de collecteur.
Comme un champ alternatif est présent, lorsque la décharge des surfaces
de capteurs a lieu, les ions négatifs entourant les surfaces de capteurs produisent,
par la loi de l'induction, une induction de signe opposé à la surface du
collecteur - c'est une charge positive.
En plus des avantages déjà indiqué, la construction de conducteurs de
connexion en forme de bobine, lors de diamètre suffisamment grand, permet une
utilisation de l'énergie provenant des régions supérieures, aussi dans la façon
la plus simple. Comme on le sait, les
décharges électriques ont lieu souvent à de très grandes hauteurs qui peuvent
être observées, telles que " Les feux de Saint-Elmo " ou "
aurores boréales ". Ces quantités
d'énergie n'ont pas pu avoir été utilisé auparavant. Par cette invention, l'ensemble de ces types
d'énergie, car ils sont de nature électromagnétique et depuis l'axe des bobines
de collecteur est perpendiculaire à la surface de la terre, peuvent être
absorbés de la même manière comme une radio absorbe les signaux radio à
distance. Avec un grand diamètre de la
spirale, il est possible de raccorder les grandes surfaces et ainsi prendre de
grandes quantités d'énergie.
Il est bien connu que, dans les mois d'été et dans
les régions tropicales, les stations de radio sont très grandes souvent
incapables de recevoir des signaux dues à des interruptions causées par
l'électricité atmosphérique, et cela a lieu avec des bobines verticales de
seulement 40 à 100 mètres de diamètre.
Si, au contraire, bobines horizontales de 1 à 100 kilomètres de diamètre
sont utilisés, de très forts courants peuvent être obtenus par les rejets qui sont
constamment en cours dans l'atmosphère . En particulier dans les régions
tropicales, ou encore mieux dans les régions polaires, où les aurores boréales
sont constamment présents, de grandes quantités d'énergie peuvent probablement
être obtenues de cette manière. Une
bobine à plusieurs enroulements doit effectuer le meilleur. D'une manière similaire, une modification du
champ magnétique de la terre doit agir par induction sur une telle bobine.
Il n'est pas du tout improbable que les
tremblements de terre et les taches solaires seront également produire une
induction dans les bobines de collecteur de cette taille. De manière similaire, ce conducteur de
collecteur réagir à des courants de terre, plus particulièrement lorsqu'ils
sont à proximité de la surface de la terre ou encore incorporées dans la
terre. En combinant le type précédent de
collecteurs de courant, dans la mesure où ils sont adaptés pour le système
amélioré à l'amélioration des possibilités d'obtention de courant, les
quantités d'énergie naturelle droits qui doivent être obtenus sous la forme
d'électricité sont considérablement augmentées.
Afin de produire des oscillations de courant non
amorties uniformes dans la bobine de collecteur améliorée, soi-disant audion
vide poussé ou vannes thermo-ioniques sont utilisés au lieu des lacunes
antérieures décrites d'allumage (Fig.26, 9-18). Le courant d'antenne principal s'écoule à
travers électro-aimant S (qui dans le cas d'un grand nombre
d'alternances n'est pas connectée ici mais dans le conducteur de terre E1)
et peut être acheminé sur les bobines primaires dans la bobine d'induction à
travers le fil 14 à l'anode A de l'le vide poussé soupape de
grille. Parallèlement à la résistance à
l'induction 9, une capacité de réglage de taille convenable, tel que le
condensateur 11, est insérée.
Dans la partie inférieure de la soupape de la grille d'aspiration est le
filament incandescent cathode K qui est alimenté par une batterie B. A partir de la pile, les deux branches
fonctionnent, une pour le conducteur de E1 et de l'autre à travers la batterie
B1 et la bobine secondaire 10 à la grille g anode du tube à
vide. Par le procédé de connexions
représenté en pointillés, une tension de consigne peut également être produit à
l'électrode de grille g par le fil 17 qui est dérivé du principal
conducteur de courant par l'intermédiaire des commutateurs 16 et
quelques petits condensateurs (a, b, c, d) connectés en série, et le
conducteur 18, sans que la batterie B1 est nécessaire. L'action de l'ensemble du système est à peu près comme suit : -
Sur
le conducteur de liaison du réseau de capteurs d'antenne étant court-circuitée
à la terre, le pôle du condensateur 11 est chargé, et légèrement humide
oscillations sont formées dans le circuit d'oscillation en court-circuit formé
par le condensateur 11 et la self inductance 9. En raison de l'accouplement par
l'intermédiaire bobine 10, les variations de tension de même fréquence
ont lieu dans le circuit de grille 15 et, à son tour, ces fluctuations
influencent l'intensité du courant d'électrode passant à travers la soupape
d'amplification de vide élevé et produisent ainsi les fluctuations de courant
de la même fréquence dans le circuit de l'anode. Une alimentation permanente de l'énergie. Par conséquent, une alimentation permanente
de l'énergie est fournie à des circuits oscillants 9 et 10 a lieu,
jusqu'à ce qu'un équilibre soit atteint où l'énergie consommée d'oscillation
correspond exactement l'énergie absorbée.
Cela produit des oscillations non amorties constants dans les circuits
oscillants 9-11.
Pour un travail régulier de ces producteurs
d'oscillation, tubes à vide poussé renforcement sont nécessaires et il faut
aussi que les tensions de grille et d'anode ont une différence de phase de 180
degrés de sorte que si la grille est chargée négativement, alors que l'anode
est chargée positivement et vice versa.
Cette différence nécessaire de phase peut être obtenue par des
connexions les plus variées, par exemple, en plaçant le circuit oscillant dans
le circuit de grille de séparation ou par le circuit d'oscillation et le
couplage inductif à partir des anodes et le circuit de grille, et ainsi de
suite.
Un deuxième facteur important est que les soins
doivent être prises que les tensions de grille et d'anode ont une certaine
relation à l'autre; celui-ci peut être obtenue en modifiant le couplage et un
choix approprié de la auto induction dans le circuit de la grille, ou, comme
indiqué par les lignes en pointillé 18, 17, 16 au moyen d'un nombre plus
ou moins grand de condensateurs de taille appropriée connectée en série ; dans
ce cas, la batterie B1 peut être omise.
Avec un choix convenable du potentiel de grille, une décharge
luminescente se produit entre la grille g et l'anode A, et en
conséquence à la grille, il ya une chute de cathode et un espace sombre est formé. La taille de cette chute cathodique est
influencée par les ions qui sont émis dans l'espace inférieur par suite de
l'ionisation du choc cathodes K et à incandescence passent à travers la
grille dans l'espace supérieur. D'autre
part, le nombre des ions passant à travers la grille est fonction de la tension
entre la grille et la cathode. Ainsi, si
la tension du réseau est soumis à des fluctuations périodiques (comme dans le
cas présent), le montant de la chute de cathode à la grille varie, et par conséquent,
la résistance interne de la valve varie de façon correspondante, de sorte que
lorsqu'un retour de couplage de la charge circuit avec le circuit de grille a
lieu, les moyens nécessaires sont en place pour produire des oscillations non
amorties et de prendre des cours selon les besoins, du conducteur de collecte.
Avec un couplage lâche de manière appropriée, la
fréquence des oscillations non amorties produits est égale à la fréquence
propre des circuits oscillants 9 et 10 en sélectionnant une auto-induction
de la bobine adapté condensateur 9 et 11, il est possible de prolonger
le fonctionnement de fréquences qui produisent des oscillations
électromagnétiques de longueur d'onde à seulement quelques mètres, jusqu'à
l'alternance pratique fréquence plus faible courant. Pour les grosses installations, un nombre
convenable de tubes de production de fréquence sous la forme de tubes de
transmission de vide poussé bien connus de 0,5 kW à 2 kW de taille peut être
branché en parallèle de sorte que, à cet égard, aucune difficulté existe.
L'utilisation de ces tubes pour produire des
oscillations non amorties, et la construction et le mode d'insertion, ces tubes
de transmission dans un circuit accumulateur ou dynamo est connu, également, de
tels tubes d'oscillation produisant seulement fonctionnent bien à des tensions
de 1000 volts à 4000 volts, de sorte que au contraire, leur utilisation à des
tensions inférieures est considérablement plus difficile. Par l'utilisation de la haute tension de
l'électricité statique, cette méthode de production des oscillations non
amorties par rapport à celle par éclateurs, doit être considérée comme une
solution idéale, notamment pour les petites installations avec des sorties de 1
kW à 100 kW.
Par
l'application des éclateurs de sécurité, avec une interpolation
d'électro-aimants, non seulement est un court-circuit, mais aussi d'éviter la
reprise des cours est réglementée.
Producteurs d'oscillation insérés dans la voie ci-dessus, forment un champ
électromagnétique alternatif agissant en permanence dans la bobine du capteur,
de sorte que, comme déjà dit, un effet d'accumulation considérable a lieu. Le fil ou " de travail " retrait
est connecté à 12 et 13, mais de courant peut être prise au moyen d'une
bobine secondaire qui est solidement ou de manière mobile monté de toute
manière appropriée à l'intérieur de la bobine de capteur grand, c'est à dire
dans son champ électromagnétique alternatif, à condition que la direction de
son axe est parallèle à celui de la bobine principale en cours de collecte.
Lors
de la production des oscillations non amorties d'une haute fréquence (50 KHz ou
plus) dans les circuits oscillants 9 et 11, électroaimants S et S1 doit
être inséré si les oscillations à haute fréquence ne sont pas à pénétrer dans
la bobine du capteur, entre les producteurs d'oscillation et de la bobine de
capteur. Dans tous les autres cas, ils
sont connectés, peu avant la mise à la terre (comme dans Fig.27 et Fig.28).

Dans
Fig.27 un second mode de construction du conducteur de connexion de
l'antenne à ballonnet est illustré sous la forme d'une bobine. La principale différence est que, en plus de
l'autre conducteur de liaison annulaire I. II conducteur est inséré parallèlement à la
première sur les pylônes à haute tension dans l'air (ou un câble noyé dans la
masse), mais à la fois sous la forme d'une bobine. Le fil de connexion de l'antenne à ballonnet
est à la fois un conducteur primaire et un réseau de production de courant
tandis que la bobine est la consommation de réseau et n'a pas de connexion avec
le réseau unipolaire de production de courant.
En Fig.27 le réseau de production de courant
I est représenté avec trois collecteurs de ballon 1, 2, 3 et conducteurs
d'antenne 4, 5, 6 ; il est court-circuité par le condensateur 19 et
l'inductance 9. L'oscillation
circuit de formation se compose d'éclateur f, inductance 10 et le
condensateur 11. Le fil de terre E
est reliée à la terre par S1 électro-aimant. FI est l'éclateur de sécurité qui est
également relié à la terre par un second SII électroaimant à Ell. Du branchement, le circuit de condensateur 11
est chargé sur l'éclateur f et une décharge oscillante est formé. Cette décharge de courant à travers
l'inducteur agit 10 sur le couplage inductif secondaire 9, ce qui
entraîne une modification de la production de réseau, en modifiant la tension
sur le condensateur 19. Ceci
entraîne des oscillations dans le réseau de producteur en forme de bobine. Ces oscillations induisent un courant dans le circuit secondaire II, qui
a un plus petit nombre de spires et une résistance plus faible, par conséquent,
on obtient une tension plus basse et la plus élevée dans ce courant.
Afin de convertir le courant ainsi obtenu, dans un
courant de caractère non amortie, et pour régler ses longueurs d'onde, un
nombre suffisamment grand condensateur réglable 20 est inséré entre les
extrémités 12 et 13 du conducteur secondaire II. Là aussi, le courant peut être prise sans un
conducteur de terre, mais il est conseillé d'insérer un éclateur de sécurité E1
et faire le lien avec la terre par électro-S2. Le réseau de producteurs peut être connectée
avec le réseau de travail II sur un condensateur inductionless 21 ans ou
plus un condensateur d'induction 22, 23.
Dans ce cas, le
conducteur secondaire est unipolarly connecté avec le conducteur de l'énergie.

Dans Fig.28, le conducteur de liaison entre
les ballonnets de collecte distincts est effectuée selon le principe de
l'autotransformateur. La bobine de
collecte relie quatre ballons d'antennes 1, 2, 3, 4, dont les spires ne
sont pas fabriqués côte à côte mais superposées. Dans Fig.28, le collecteur
bobine I est montré avec une ligne mince et les bobines de prolongation
métalliquement connectés II avec une ligne épaisse. Entre les extrémités I1 et II1 du réseau
d'énergie I, un condensateur de réglage 19 est inséré. Le fil I1 est
connectée avec le fil de sortie et avec l'éclateur F.
Comme transformateur de l'électricité
atmosphérique, un dispositif est utilisé qui consiste à utiliser des couples de
rotation des condensateurs, dans lequel la surface de stator B est
connecté avec le courant principal, tandis que l'autre est reliée à un pôle de
la terre. Ces paires de condensateurs en
court-circuit sont amenés à tourner et le courant converti peuvent être prises
à partir de leur moyen de deux bagues et balais collecteurs. Ce courant est un courant alternatif dont la
fréquence dépend du nombre de bulles et la vitesse de révolution du rotor. Comme le courant alternatif formé dans le
rotor peut agir par l'intermédiaire des bobines 10 sur l'inducteur 9,
une augmentation ou une diminution du courant d'alimentation dans I
peuvent être obtenus selon le sens du courant de contre-induction. Oscillations de rythme uniforme actuelles
sont produites dans les enroulements en forme de bobine du réseau de
producteur.
Comme les extrémités de ce conducteur sont
court-circuités par l'intermédiaire du condensateur 19 réglable, ces
rythmes produisent des oscillations non amorties en court-circuit dans le
conducteur d'énergie. La fréquence de
ces oscillations peut être modifiée à volonté par le réglage de la capacité du
condensateur 19. Ces courants
peuvent également être utilisés en tant que courant de travail par
l'intermédiaire des conducteurs II1 et III. En insérant le condensateur 20, une
connexion entre ces conducteurs peut également être faite, par lequel les
oscillations harmoniques de la longueur d'onde désirée soient formés. Par ce moyen, tout à fait nouveaux effets en
matière de distribution de courant sont obtenues. Le retrait de courant peut même avoir lieu
sans liaison filaire directe si, à un endroit approprié à l'intérieur du réseau
de production (assez immatérielle si cela a un diamètre de 1 ou 100 km) une
bobine accordée à ces longueurs d'onde et de la capacité souhaitée, ou est
solidement monté de manière mobile dans le conducteur d'antenne de telle façon
que son axe soit parallèle à l'axe de la bobine de capteur. Dans ce cas, un courant est induit dans le
réseau de production, dont la taille dépend de la capacité totale et la
résistance et de la fréquence sélectionnée.
Une possibilité est de prendre avenir énergie à partir du réseau de
producteur par des signaux radio en tant que, en plus de l'électricité
atmosphérique, les courants de terre et de l'énergie magnétique de la haute
atmosphère, peut être prélevé.
Bien entendu, les tubes à vide peuvent être
utilisés pour produire des oscillations non amorties n'importe où éclateurs
sont présentées dans les circuits. Les
bobines de grand diamètre séparées du réseau de producteurs peuvent être reliés
les uns aux autres par des conducteurs séparés tout en parallèle ou toutes en
série ou par groupes en série. En
régulant le nombre d'oscillations et l'amplitude de la tension, plus ou moins
grosses bobines de capteurs de ce type peuvent être utilisés. Les bobines peuvent aussi être divisées en
spirale sur toute la section. Les
bobines peuvent être réalisées en forme annulaire ou en forme triangulaire,
quadrangulaire, hexagonale ou octogonale.
Bien sûr, les fils qui forment des guides pour les
ondes de courant, peuvent être transportés d'un endroit approprié pour le
centre ou aussi latéralement. Cela est
nécessaire lorsque les courants doivent être menées sur les montagnes et les
vallées et ainsi de suite. Dans tous ces
cas, le courant doit être converti en un courant de fréquence appropriée.
Comme déjà mentionné, des ballons de collecte
séparés peuvent être directement reliées métalliquement une des stations
équidistantes réparties sur tout le pays, ou peuvent être reliés par
interpolation des ensembles de condensateurs appropriés au moyen de conducteurs
de haute tension. L'électricité statique est convertie par un éclateur en
énergie dynamique de haute fréquence et pourrait alors sous cette forme être
utilisé comme une source d'énergie après une réglementation spéciale.
Selon la présente invention, afin d'augmenter
l'effet de perception du ballonnet dans le conducteur de collecteur de
l'antenne ou dans le fil de terre, les capteurs de rayonnement sont utilisés. Ceux-ci consistent soit en des électrodes en
métal ou oxyde incandescence sous la forme de valves à vide de la grille, ou
des arcs électriques (mercure ou similaires), les électrodes des lampes Nernst
ou de flammes, de divers types peut être simplement reliés avec le conducteur
respectif.
Il est bien connu que l'énergie peut être prélevée
à partir d'une cathode constituée par un corps à incandescence en regard d'une
anode chargée d'électricité positive (tube à grille à vide). Jusqu'à présent, cependant, une première cathode est toujours placé
directement en face d'une anode et d'autre part, le système toujours composées
d'un circuit fermé.
Maintenant,
si nous nous passons avec les idées ordinaires dans la formation de lumière ou
de flamme arcs dans lequel une cathode doit toujours se tenir directement en
face d'une anode chargée à une tension élevée ou un autre corps flottant
librement dans l'air, ou d'envisager la cathode à incandescence d'être
seulement une source de décharge unipolaire, (qui représente les rejets de
groupe et le point de l'électro-statique machines semblables à des décharges
unipolaires), il peut être constaté que les cathodes à incandescence et moins
parfaitement, tous les radiateurs à incandescence, des flammes et analogues,
ont relativement grandes densités de courant et permettre à des quantités
importantes de l'énergie électrique pour rayonner dans l'espace libre sous la
forme de courants d'électrons des émetteurs.
Le but de la présente invention est tel que décrit
ci-dessous, si de telles électrodes d'oxyde incandescence ou d'autres
radiateurs à incandescence ou des flammes ne sont pas librement en suspension
dans l'espace, mais à la place sont reliées métalliquement à la terre de sorte
qu'ils peuvent être chargés d'électricité négative terrestre, ces radiateurs
possèdent l'propriété d'absorber les charges électriques positives libres
contenus dans l'espace d'air qui les entoure (c'est-à-dire, de la collecte et
de les conduire à la terre). Elles
peuvent donc servir de collecteurs et ont par rapport à l'action des pointes,
un très grand rayon d'action de R ; la capacité effective de ces
collecteurs est nettement supérieure à la capacité géométrique (R0)
calculé dans un sens électro-statique.
Comme on le sait, notre terre est entourée d'un
champ électro-statique et la différence de potentiel dV / dh du champ terrestre
selon les dernières enquêtes, est en été environ 60 à 100 volts, et en hiver,
300 à 500 volts par différence de mètre de hauteur, un calcul simple donne le
résultat que quand un tel collecteur de rayonnement ou à la flamme collecteur
est disposé, par exemple, sur le sol, et un second est monté à la verticale
au-dessus à une distance de 2000 m et les deux sont reliés par un câble
conducteur, il ya une différence de tension en été d'environ 2 millions de
volts et en hiver 6.000.000 volts ou plus.
Selon la loi de Stefan Boltzmann de rayonnement, la
quantité d'énergie d'une surface incandescente (température T), de 1 pl.
cm. rayonne dans une unité de temps à l'air libre (température T0)
est exprimée par la formule suivante :
S = R (T4 -T04) watts par centimètre carré
et la constante de rayonnement universel R,
selon les dernières recherches du Ferry, est égale à 6.30 x 10-12
watts par centimètre carré.
Or, si une surface incandescente de 1 sq. cm. Par rapport à l'espace environnant, montre
une diminution périodique de potentiel dV, rayonne (indépendant de la direction
du courant) conformément à la formule ci-dessus, par exemple à une température
de 37150 C. une
énergie de 1,6 kW par centimètre carré.
En ce qui concerne le rayonnement, la même valeur peut être calculée
pour la collecte de l'énergie, mais en sens inverse. Maintenant, comme électrodes de carbone à la
température de l'arc électrique, appuyer une densité de courant jusqu'à 60 à 65 ampères par carré. cm. pas de
difficultés entraîneront dans cette direction en utilisant les collectionneurs
rayonnants comme accumulateurs.
Si la terre considérée comme un condensateur
cosmiquement isolé dans le sens de l'électro-statique géométriques x, selon
Chwolson, il résulte de la capacité géométrique de la terre;
Pour
charger négatif 1.3 x 106 Coulomb. Pour potentiel négatif V = 10 x 108 volts.
Il
résulte de ce qui EJT est approximativement égale à 24.7 x 1024 watts / seconde. Maintenant, si on veut faire un court-circuit
théorique à travers un collecteur de la flamme à la terre, cela représenterait
un travail électrique totale d'environ 79,500 x 1010 ans de kilowatts. Comme la terre doit être considérée comme un
mécanisme de rotation qui est thermo-dynamique, électromagnétique et
cinématiquement couplé avec le soleil et l'étoile du système par le rayonnement
cosmique et de la gravitation, une réduction de l'énergie électrique du champ
de terre n'est pas à craindre. Les énergies
des capteurs à incandescence peut retirer de la zone de terre ne peuvent
provoquer un abaissement de la température de la terre. Ce n'est cependant pas le cas que la terre ne
représente pas un système cosmique entièrement isolé. Au contraire, il est transporté du soleil à
la terre une énergie de 18,500 x 1010
kilowatts. Par conséquent, toute
diminution de la température de la terre sans un abaissement simultané de la
température du soleil serait en contradiction avec la loi de Stefan Boltzmann
de rayonnement.
De cela, il doit être conclu que si la température
descend en terre, le rayonnement totale absorbée par la Terre augmente, et
d'autres, la vitesse de refroidissement de la terre est directement dépendante
de celle du soleil et les autres radiateurs cosmique couplés avec le soleil.
Les collecteurs de rayonnement à incandescence
peuvent, selon l'invention, être utilisés pour la collecte de l'électricité
atmosphérique s'ils (1) sont chargés de l'électricité de masse négative
(c'est-à-dire, quand ils sont directement reliés à la terre au moyen d'un
conducteur métallique) et (2) si de grandes capacités (surfaces métalliques)
chargés d'électricité sont montés en face d'eux comme des pôles positifs dans
l'air. Ceci est considéré comme la
principale caractéristique de la présente invention sans ces idées inventives
il ne serait pas possible de recueillir avec un collecteur à incandescence,
suffisamment grandes quantités de charges électriques contenues dans
l'atmosphère que la technologie nécessite; le rayon d'action des capteurs de
flamme serait également trop faible, surtout si l'on considère que la densité
très faible de surface ne permet pas de grandes quantités de charge étant
absorbés par l'atmosphère.
Il a déjà été proposé d'utiliser des capteurs de
flamme pour la collecte de l'électricité atmosphérique et on sait que leur
effet de collecte est sensiblement plus grande en face des points. Il est
toutefois pas connu que les quantités de courant qui jusqu'alors être obtenus
sont trop petits pour des raisons techniques.
Selon mes expériences, la raison de ce se trouve dans les capacités
insuffisantes des pôles collecteur conducteurs. Si ces flammes ou rayonnants collectionneurs n'ont pas ou seulement de
petites surfaces positives, leur rayon d'action pour les grandes fins
techniques est trop petit. Si les
capteurs à incandescence être constamment maintenus en mouvement dans l'air,
ils peuvent recueillir plus fonction de la vitesse du mouvement, mais ce n'est
pas encore capable d'être réalisée dans la pratique.
Par
cette invention, l'effet de collecteur est considérablement augmentée par un
corps chargé avec un potentiel positif et de la meilleure capacité possible,
étant également tenu flottant (sans connexion directe à la terre) à l'opposé d'un
tel collecteur à incandescence qui est maintenu flottant dans l'air à une
désiré hauteur. Si, par exemple, un
ballon de collecte de feuille métallique ou d'un tissu métallisé, être amené à
monter de 300 à 3000 mètres de hauteur, et en tant que pôle positif est amené
en regard d'un tel collecteur de rayonnement relié par un conducteur à la
terre, tout à fait différent, on obtient des résultats.
La coque métallique de ballon qui a une grande
surface est chargée à un potentiel élevé par l'électricité atmosphérique. Ce potentiel est d'autant plus grande du
ballon collecte est au-dessus du collecteur à incandescence. L'électricité positive agit de façon
concentrée sur l'anode flottant dans l'air comme il est attiré par l'ionisation
de choc de rayonnement, en partant de la cathode à incandescence. La conséquence de ceci est que le rayon
d'action du collecteur de la cathode à incandescence est considérablement
augmentée et ainsi l'effet de collecte de la surface du ballonnet. En outre, la grande capacité de l'anode
flottant dans l'air, joue donc un rôle important, car il permet la collecte de
grandes charges résultant dans un courant plus uniforme, même quand il est en
cours de retrait important - ce ne peut être le cas avec de petites surfaces.
Dans le cas présent, le métallique collecte ballon
est une anode positif flottant dans l'air et l'extrémité du conducteur de terre
de ce ballon sert surface de pôle positif face à la surface de la cathode
incandescente rayonnant, qui à son tour est chargé d'électricité de masse
négative comme il est relié à la terre par un conducteur. Le procédé peut être réalisé par deux de ces
contacts (incandescence négative cathode et d'anode extrémité de la capacité
flottante à l'air), un condensateur et une résistance inductive est commuté en
parallèle, grâce à quoi des oscillations non amorties peuvent être formés
simultanément.
Dans les très grandes installations, il est
conseillé de connecter deux de ces collecteurs rayonnants en série. Ainsi, une lumière incandescente cathode de
l'arc peut être placé au-dessous sur le terrain ouvert et une cathode
incandescente qui est chauffée par les courants électro-magnétiques
particulières, être situé haut dans les airs.
Bien entendu, pour cela, les tubes spéciaux Liebig vide, avec ou sans
les grilles peuvent également être utilisés.
Une lampe à arc à électrodes ordinaire d'oxyde peut être introduit sur
le sol et le pôle positif n'est pas directement relié avec le ballon de
collecte, mais à travers la cathode incandescente supérieur ou sur un
condensateur. La méthode de connexion de
la cathode à incandescence flottant dans l'air peut être vu dans Figs.29-33.
B est le ballon de l'air, K un anneau de
Cardan (connexion avec le câble de traction) du ballonnet C, L un câble
bonne conductrice, P un pôle positif, négatif N cathode
incandescente et E le conducteur de terre.

Fig.29 représente la forme la plus simple de
construction. Si des oscillations
électriques sont produits ci-dessous sur le sol au moyen d'une lampe à arc de
carbone ou de toute autre manière appropriée, une beaucoup plus grande
résistance électrique est opposée à celle de la voie directe par l'insertion
d'une résistance électrique inductive 9.
Par conséquent, entre P et N, une tension est formée, et que,
au-dessus de N et P seulement une résistance ohmique de inductionless
est présente, une étincelle ressort sur dans la mesure où les coefficients
d'induction séparées et analogues sont correctement calculé. La conséquence de ceci est que l'électrode
d'oxyde (en carbone ou analogue) est rendu incandescent et montre comme cathode
incandescente, un effet accru de collecte. Les pôles positifs doivent être
sensiblement plus grand que le négatif afin qu'ils ne peuvent pas devenir aussi
incandescent. Comme ils sont en outre
reliés à la grande surface du ballon qui a une grande capacité et est chargé à
haute tension, un corps incandescent qui se tient flottant dans l'air et un
pôle positif qui peut recueillir de grandes capacités est ainsi obtenu de la
manière la plus simple. La cathode à
incandescence est d'abord amenée à devenir incandescent au moyen d'énergie
séparée produite sur la terre, et ensuite maintenu par l'énergie collectée à
partir de l'atmosphère.

Fig.30 montre seulement la différence qu'au lieu d'un
ballon rond, une forme de cigare peut être utilisé, aussi, un condensateur 5
est inséré entre la cathode incandescente et le conducteur de terre de telle
sorte qu'un circuit d'oscillation en court-circuit sur P, N, 5 et 9 est
obtenu. Ceci présente l'avantage que de
très petites quantités d'électricité provoquent la cathode à incandescence et
devenir corps de cathode beaucoup plus grandes peuvent être apportées à
incandescence.

Dans
cette forme de construction, à la fois la cathode à incandescence et l'électrode
positive peuvent être enfermés dans une chambre à vide, comme indiqué dans Fig.32. Un câble L est portée bien isolé par le
couvercle d'une cuve et se termine par un disque de capacité 5. Le couvercle est bombée afin de protéger de la
pluie. Le navire est entièrement ou partiellement en métal magnétique et bien
isolée à l'intérieur et à l'extérieur.
En face de l'autre disque 5 et du disque 6 sur ce message
un pôle métallique du tube d'aspiration g par la cathode incandescente
(électrode d'oxyde) N est disposé.
L'électrode négative est d'une part relié à la terre conducteur
électronique, et d'autre part à la résistance inductive 9 qui est
également relié avec le câble L avec le pôle positif et enroulée autour
du récipient à bobines. L'action est
exactement la même que celle dans Fig.29 seulement au lieu d'une cathode
incandescente ouverte, un joint sous vide est utilisé. Comme dans de tels capteurs, uniquement de
petits corps portés à incandescence, dans les grandes installations d'une
pluralité de tels tubes à vide doit être inséré à proximité d'une autre. Selon les constructions précédentes Fig.31 et Fig.33 sont tout à
fait évident, sans plus d'explications.


Figs.34-37
représentent d'autres
schémas de connexions plus rayonnants et de la flamme des collectionneurs, et
en fait, la façon dont ils doivent être disposés sur le sol. Fig.34 montre un collecteur de lumière
arc avec électrodes en oxyde de courant continu et sa connexion. Fig.35 montre un semblable pour le
courant alternatif. Fig.36 un
collecteur à incandescence par une lampe Nernst et Fig.37 un semblable
avec une flamme de gaz.

Le
pôle positif des collectionneurs rayonnants 1 est toujours directement
connecté à l'antenne collecte conducteur A. Dans Fig.34, ce n'est plus connecté sur
le condensateur situé à 5 avec une deuxième électrode positive 3. La dynamo à courant continu b produit un
courant qui coule sur entre les électrodes 3 et 2 comme une lampe à
arc. Lors de la formation
d'un arc, le négatif électrode à incandescence 2 absorbe l'électricité à
partir des pôles positifs debout en face de lui et fortement chargés
d'électricité atmosphérique qui il transmet au circuit de travail. L'éclateur 7, et inductive résistance 9, et bobine d'induction 10 sont comme celles
décrites précédemment. La protection
électro-S protège l'installation de circuits de terre et l'éclateur de
sécurité 8 de l'excès de tension ou de surcharge.
Dans Fig.35, la connexion est modifiée pour
autant que la dynamo à courant alternatif alimente la bobine d'excitation 11
de la capacité d'induction. 12 est
son pôle négatif et 13 son pôle positif.
Si la bobine 3 sur le noyau magnétique de la dynamo est
correctement calculée et la fréquence du courant alternatif suffisamment
grande, alors une lumière d'arc peut être formée entre les pôles 1 et 2. Comme la cathode 2 est reliée à la
masse de charge négative, et agit donc toujours comme un pôle négatif, une
forme de redressement du courant alternatif produit par la dynamo 3 est
obtenu, depuis la seconde moitié de la période est toujours supprimée. Le circuit de travail peut être réalisée de
la même manière que dans Fig.34 ; l'écart de travail étincelle 7 mai
cependant être supprimée, et la place de celui-ci, entre les points n et m,
un condensateur 5 et une résistance à induction 9 peut être
inséré, à partir de laquelle un courant est prise par induction.
Fig.36 représente une forme de construction similaire à
celle représentée sur la Fig.34, sauf qu'ici la place d'une lampe à arc,
un corps incandescent Nernst est utilisé.
La lampe de Nernst est alimenté par la batterie 3. La section de travail est reliée au pôle
négatif, l'éclateur de sécurité avec les pôles positifs. L'espace de travail de la bougie 7
peut également être supprimée et la prise de courant pour qu'il en 12 sur
le circuit oscillant 5, 11 (représenté en pointillés).
Collecteurs de flamme (Fig.37) peuvent
également être utilisés selon la présente invention. Le réseau de fil 1 est relié avec le
conducteur de collecteur de l'antenne A et le brûleur avec la
terre. A l'extrémité
supérieure du brûleur, sont prévus des points longs qui font saillie dans la
flamme. L'électrode positive
est reliée à la plus négative d'un condensateur 5 et la bobine
d'induction avec la terre 9.
La nouveauté de cette
invention est la suivante:
(1) L'utilisation de
cathodes à incandescence pôles positifs opposées qui sont reliées à de grandes
capacités de surfaces métalliques comme collecteurs automatiques.
(2) La liaison des
cathodes à incandescence à la terre de sorte que, en plus de l'électricité qui
leur sont communiquées à partir de la batterie de la machine qui provoque la
incandescing, également la charge négative du potentiel de la terre est
transportée, et
(3) le rapport entre
les pôles positif et négatif des collecteurs de rayonnement sur un circuit de
condensateur, seul ou avec l'introduction d'une résistance inductive approprié,
de sorte que simultanément un circuit d'oscillation oscillant peut être
obtenue. L'effet est la collecte de ces méthodes considérablement accrus.
Brevet
GB1913,01098 14 Janvier
1914 Inventor: Roy J. Meyers
APPAREIL
DE PRODUCTION D'ÉLECTRICITÉ
RÉSUMÉ
Un redresseur destiné à être utilisé avec un
appareil de production d'électricité à partir de la terre est composée de
lampes à vapeur de mercure construits et disposés comme indiqué sur la Fig.4. Chaque lampe comporte deux fils 6 <1>,
7 <1> enroulé autour d'un tube en acier 15 qui
entoure un tube de mercure 11 de préférence en cuivre. La bobine 6 <1> est
connecté entre l'électrode 14 et la borne 18, et la bobine 7
<1> entre les bornes 19, 5.
Les bobines 6 <1>, 7 <1> sont de
préférence composées de fer doux.
DESCRIPTION
La présente invention concerne des améliorations
dans les appareils pour la production de courant électrique, et le premier
objet en vue de la production d'un courant électrique dans le commerce
utilisables sans l'emploi d'une action mécanique ou chimique. À cette fin, l'invention comprend des moyens
pour produire ce que je crois être l'électricité dynamique de la terre et de
ses éléments ambiantes.
Je suis, bien sûr conscient qu'il a été proposé
pour obtenir les charges statiques de couches supérieures de l'atmosphère, mais
ces frais sont reconnus comme de potentiel largement variante et j'ai jusqu'ici
fait ses preuves sans valeur commerciale pratique, et la présente invention se
distingue de tous ces appareils comme cela a jusqu'ici été utilisé pour attirer
les charges statiques par le fait que ce dispositif amélioré n'est pas conçu ou
utilisé pour produire ou générer des charges électriques irrégulières,
fluctuantes ou d'autres qui manquent de constance, mais d'autre part j'ai par
test réel été en mesure de produire à partir d'un très petit appareil à
relativement basse altitude, disent environ 50 ou 60 pieds au-dessus de la
surface de la terre, un courant sensiblement constant à une tension
commercialement utilisable et l'ampérage.
Ce courant I constatée par essais répétés est
susceptible d'être facilement augmenté par des ajouts des éléments de l'unité
dans l'appareil décrits ci-dessous, et je suis convaincu de la constance du
courant obtenu et sa relativement faible potentiel que le courant est dynamique
et non statique, même si, bien sûr, il n'est pas impossible que certaines
décharges d'électricité statique se produisent et, en fait, j'ai trouvé
l'occasion de se prémunir contre les dommages qui pourraient résulter d'une
telle décharge par la fourniture de parafoudres et appareils découpe qui aident
à rendre la obtenu stable actuelle en éliminant les fluctuations soudaines qui
se produisent parfois dans des conditions de forte humidité de ce que je
considère les décharges statiques.
La nature de mon invention est évidemment à ce que
j'ai pu établir avec autorité tous les principes en cause, et certaines des
théories exprimées ici peut éventuellement s'avérer erronée, mais je ne sais et
je suis en mesure de démontrer que l'appareil qui j'ai découvert ne produire,
produire, ou acquérir une différence de potentiel qui représente une intensité
de courant comme indiqué ci-dessus.
L'invention comprend des moyens pour produire des
courants électriques de potentiel utilisable pratiquement sans l'emploi de
l'action mécanique ou chimique, et à cet égard, j'ai pu observer aucune action
chimique quelconque sur les pièces utilisées bien que la détérioration peut
éventuellement se produire dans certaines des régions les, mais pour autant que
je suis en mesure de déterminer une telle détérioration ne pas ajouter à
l'alimentation électrique, mais est simplement accessoire à l'effet de l'action
climatique.
L'invention
comprend plus particulièrement l'emploi d'un aimant ou des aimants et un
élément coopérant, tel que le zinc positionné de manière adjacente à l'aimant
ou des aimants et relié de telle manière et agencé par rapport à la terre de
manière à produire un courant, qui est mon observation courant est produit
seulement lorsque ces aimants ont leurs pôles en regard sensiblement au nord et
au sud et les zincs sont disposés sensiblement le long des aimants.
L'invention
concerne également d'autres détails de la construction et des combinaisons et
des arrangements de pièces que sera intégralité.
DESCRIPTION DES DESSINS

Fig.1 est une vue en plan d'un appareil selon les
caractéristiques de la présente invention, la flèche indiquant le chiffre
accompagnant sensiblement le nord géographique, les parties de ce personnage
sont schématiques.

Fig.2 est une vue en élévation de côté est des pièces
vues en plan sur la Fig.1
Fig.3 est une coupe verticale suivant le plan indiqué
par la ligne A--A de la Fig.2.

Fig.4 est une vue de détail, partiellement en
élévation et partiellement en coupe, montrant les raccordements de
l'amplificateur et convertisseur.

Fig.5 est une section transversale prise sur les plans
indiqué par la ligne 5-5 de la Fig.4, en regardant vers le bas.

Fig.6 est une coupe partielle de détail agrandie
illustrant les parties à la jonction des conducteurs et l'un des
intensificateurs.

Fig.7 est une vue de détail agrandie en partie en
élévation et partiellement en coupe de l'un des interrupteurs automatiques

Fig.8 est une vue schématique de l'une des formes les
plus simples de réalisation de l'invention.
En se référant au dessin par les chiffres, 1,1 indique
aimants reliés entre eux par une substance magnétique 2, de préférence
un fil de fer. Les aimants sont disposés dans une paire, une paire étant
espacée en dessous de l'autre, et interposé entre les aimants sont des plaques
de zinc 3,3 reliée par un conducteur en fil de fer 4 supporte
isolant approprié 5 sont disposés pour maintenir les aimants respectifs 1
et 3 des plaques, 3. Chaque
plaque 3 est de préférence pliée sensiblement en forme de V, comme cela
apparaît clairement sur la Fig.1, et le V de l'une des plaques ouvre ou
tournée vers le Nord et le V de l'autre plaque au Sud. J'ai déterminé par l'expérimentation qu'il
est essentiel que les plaques 3 être disposés sensiblement du Nord et du
Sud avec leurs faces planes sensiblement parallèles aux faces adjacentes des
aimants co-exploitation, mais par expérience, je n'ai pas trouvé de différence
significative dans le courant obtenu lorsque les plaques sont disposées
légèrement à l'écart du Nord et du Sud, comme par exemple lorsque les plaques
sont disposées légèrement à l'écart du Nord et du Sud, comme par exemple
lorsqu'il est disposé dans la ligne de la polarité magnétique de la terre. La même chose est vraie en ce qui concerne
les aimants 1, lesdits aimants étant disposés sensiblement Nord et du
Sud à des fins opérationnelles, même si je trouve qu'il est indifférent que le
pôle Nord de l'un des aimants est disposé dans le Nord et le pôle Sud à le Sud,
ou vice versa, et il est ma conviction par expérience qu'il est essentiel d'avoir
les aimants de chaque paire reliée par un matériau magnétique, de sorte que les
aimants deviennent essentiellement une avec un pôle exposée au nord et un pôle
exposée au sud.

Dans la Fig.1, je l'ai indiqué en traits
pleins par les lettres 8 et N les polarités respectives des
aimants 1, et l'ai indiqué en pointillés l'autre pôle de ces aimants
lorsque la connexion est coupée 2.
J'ai trouvé que les aimants et les plaques de zinc fonctionnent pour
produire, (que ce soit par la collecte ou de la production, je ne suis pas
certain), des courants électriques quand disposée sensiblement du Nord et du
Sud, mais quand il est disposé sensiblement Est et l'Ouest, aucun de ces
courants sont produits. Je trouve aussi
que la question de l'élévation est loin d'être indispensable, mais il est vrai
que des résultats plus efficaces sont obtenus en plaçant les zincs et des
aimants sur des supports élevés. Je
trouve en outre à partir d'essais, qu'il est possible d'obtenir des courants à
partir de l'appareil avec les zincs et les aimants disposés dans un bâtiment
fermé ou non, bien que des résultats plus efficaces sont obtenues par les avoir
placés dans la bonne position.
Alors que dans les Figs. 1, 2 et 3,
j'ai montré les aimants et les plaques de zinc comme superposées, il sera
évident, comme décrit en détail ci-dessous, que ces éléments peuvent être
repositionnés dans des plans horizontaux, et sensiblement les mêmes résultats
seront fixé. En outre, les aimants 1
avec les zincs interposés 3, comme le montre les Figs. 1, 2 et 3
représentent simplement une unité qui peut être répétée horizontalement ou
verticalement pour augmenter l'alimentation en courant, et lorsque l'appareil
est répété les plaques de zinc sont disposés en alternance avec les aimants à
travers toute la série, comme indiqué ci-dessous.
Un conducteur 6 est relié à multiple avec
les conducteurs 2 et un conducteur 7 est relié avec le conducteur
4, le conducteur 6 s'étendant à l'une des bornes d'un redresseur
dont j'ai indiqué par le numéro de référence générale 8, et le
conducteur 7 s'étendant à l'autre la borne du redresseur. Le redresseur comme on le voit dans le
diagramme Fig.1 peut prendre n'importe laquelle de plusieurs modes de
réalisation connus, du type de la vanne électrique et peut être constitué de
quatre cellules asymétriques ou des lampes à vapeur de mercure Cooper-Hewitt
connectées comme indiqué sur la Fig.1 pour permettre une communication
du positif les impulsions à partir du conducteur à 6 seulement le
conducteur de la ligne 9 et les impulsions négatives du conducteur 6 sur
seulement pour le conducteur de la ligne 10 le courant de ce redresseur
peuvent être délivrés à travers les conducteurs 9 et 10 de
n'importe quelle source appropriée pour la consommation.
Bien que le dit redresseur 8 mai consister
en un quelconque des types connus, comme décrit ci-dessus, il est de préférence
constitué d'un redresseur spécialement construit qui a aussi la capacité de
l'intensification du courant et comprend spécifiquement des éléments
représentés en détail sur les Figs 4, 5, et 6, dans lequel j'ai décrit
le câblage de détail du redresseur composé de quatre lorsque le redresseur et
de renforcer les éléments en place de cellules asymétriques ou des soupapes à
vapeur de mercure simples. Comme chacune
de ces structures est une réalisation exacte de toutes les autres, on ne peut
le qualifier, et la description s'appliquera à tous. L'élément de redressement de chaque
construction constituée par un tube de mercure 11 qui est de préférence
formé de verre ou autre matériau approprié, et comprend un cylindre ayant ses
parties d'extrémité coniques et se terminant chacune par un bouchon ou bouchon 12
isolant au travers du bouchon supérieur 12 est prolongé l'électrode 13
qui s'étend jusque dans le tube et de préférence sur la moitié de sa
longueur, jusqu'à un point situé à l'extrémité interne d'une contre-électrode 14
qui s'étend à partir de cette dernière électrode en bas à travers l'isolant
12 à l'extrémité inférieure du tube adjacent. Le tube 11 est alimentée en mercure et
est adapté pour fonctionner sur le principe de la lampe à vapeur de mercure,
qui sert à corriger le contrôle de retour de courant par des impulsions d'un
signe et permettant le passage des impulsions de l'autre.
Pour éviter la nécessité de l'utilisation d'une
entrée, comme cela est courant avec le type de vanne électrique de la lampe,
l'alimentation de mercure dans le tube peut être suffisante pour entrer en
contact avec l'extrémité inférieure de l'électrode 13, lorsque le
courant n'est pas alimenté, de sorte que, dès que le courant passe d'une
électrode à l'autre suffisamment pour volatiliser la partie du mercure à
proximité immédiate de l'extrémité inférieure de l'électrode 13, la
structure commence son fonctionnement en tant que redresseur. Le tube 11 est entouré par un tube 15
qui est de préférence espacé du tube 11 suffisamment pour permettre
la circulation de refroidissement atmosphérique ou autre pour passer le tube 11. Dans certains cas, il peut être souhaitable
de refroidir le tube 11 par un organe périphérique de liquide, comme
mentionné ci-dessous. Le tube 15 peut
être un matériau isolant mais je trouver des résultats efficaces atteints par
l'emploi d'un tube d'acier, et fixés aux extrémités de la du tube sont isolants
disques 16, 16 formant une bobine sur laquelle sont enroulés des
fils jumeaux de 6 'et 7', le fil 6' est relié à l'hélice
intérieure de la bobine avec l'extrémité extérieure de l'électrode 14,
la partie inférieure de ladite électrode étant prolongée d'un côté du tube 11
et passe à travers une gaine isolante 17 s'étendant à travers l'tube
15, et à son extrémité extérieure dans la fusion de l'extrémité
adjacente du fil 6'. Le fil 7'
s'étend directement à partir de la partie extérieure de la bobine à travers les
plusieurs hélices jusqu'à un point adjacent à la jonction de l'électrode 14 avec
le fil 6' et de là continue parallèle au fil tout au long de la bobine,
le fil 6' se terminant par un la borne 18 et le fil 7"
se terminant par une borne 19.
Pour des raisons de commodité de description et de
traçage des circuits, chacun des appareils décrits ci-dessus et ici seulement
connu comme un amplificateur et un redresseur sera mentionné en tant que A,
B, C et D, respectivement.
Conducteur 6 est formé avec des branches 20 et 21 et le
conducteur 7 est formé avec des branches similaires 22 et 23. Direction 20 de conducteur 6
connecte avec conducteur 7' amplificateur B et la branche 21 du
conducteur 6 relie avec le conducteur 7' de intensificateur C,
tandis que la branche 22 de l'amplificateur 7 du conducteur C,
tandis que la branche 22 de conducteur 7 à conducteur relie 7'
intensificateur D. Un
conducteur 27 est connecté à la borne 19 de l'amplificateur A
et s'étend jusqu'à et est relié à la borne 18 de l'amplificateur C,
et un conducteur 7 connecte avec conducteur 7' intensificateur D. Un conducteur 27 est connecté à la
borne 19 de l'amplificateur A, et s'étend jusqu'à et est relié à
la borne 18 de l'amplificateur C, et un conducteur 28 est
connecté à la borne 19 de l'amplificateur C et s'étend à partir
de la borne 19 du multiplicateur B à la borne 18 de
l'amplificateur a à l'électrode de 13 intensificateur B. Chaque électrode 13 est supportée par
un croisillon 13' reposant sur le disque supérieur 16 de
l'amplificateur respectif. Conducteurs 31 et 32 sont connectés
aux bornes 18 de intensificateurs A et B et sont unis pour former
le fil de ligne positif 9 qui coopère avec le fil négatif de la ligne 10
et s'étend à tout point de consommation appropriée. Le fil de la ligne 10 est fourni avec
des branches 35 et 36 s'étendant aux électrodes 13 de
intensificateurs C et D pour compléter le côté négatif du circuit.
Ainsi
on voit que les courants alternatifs produits dans les fils 6 et 7 seront
rectifiées et livrés sous la forme d'un courant continu à travers les fils de
la ligne 9 et 10, et je trouve par expérience que les fils 6 et 7 devraient
être de fer , de préférence souple, et peut bien sûr être isolé, l'autre
câblage n'est pas spécifié comme fer être en cuivre ou en un autre matériau
approprié.
Dans
l'exécution de l'opération comme indiqué, les circuits peuvent être attribués
comme suit: Une impulsion positive à partir de zincs 3 est dirigé le
long conducteur 7 à la branche 23 au conducteur 7' et
l'enroulement de redresseur de intensificateur B à travers le redresseur
de l'conducteur 6', à travers sa liquidation au contact 18,
conducteur 32 et au fil de la ligne 9 la prochaine, ou négative,
impulsion dirigée le long de conducteur 7 ne peut pas trouver son chemin
le long de la branche 23 et le circuit juste au-dessus tracée, car il ne
peut pas passer à travers le redresseur de intensificateur B mais
l'impulsion négative passe le long de conducteur 22 au conducteur 7
de intensificateur A et sa liquidation au contact 19 et au conducteur
18 de communiquer 27 de intensificateur C, à l'enroulement
du fil 6' de celui-ci à l'électrode 14 par l'intermédiaire du
redresseur à l'électrode 13 du conducteur et du multiplicateur A,
l'électrode 14 de celui-ci et le conducteur 6' de contact 18 et
le fil 31 à la ligne de fil 9.
Évidemment,
l'impulsion positive peut pas passer le long du fil 20 en raison de son
approche inverse au redresseur de intensificateur B. La prochaine impulsion ou impulsion négative
délivrée au conducteur 6 ne peuvent pas transmettre conducteur 21 en
raison de son lien avec électrode 13 du redresseur de intensificateur A
, mais passe le long de la place conducteur 20 sur le fil 7' et
sa partie formant enroulement d'amplificateur B de la butée 19 et
le conducteur 29 et 18 pour communiquer avec l'enroulement de fil 6' intensificateur
D à l'électrode 14 et par l'intermédiaire du redresseur à
l'électrode 13 et le conducteur 35 à la ligne 10. Ainsi, le fil courant est redressé et toutes les
impulsions positives dirigées le long d'une ligne et les impulsions négatives
se situent le long de l'autre s que la différence de potentiel entre les deux
lignes sera maximale pour le courant alternatif de la donnée circuit. Il est, bien sûr, évident qu'un moins grand
nombre de multiplicateurs avec leurs éléments redresseurs d'accompagnement peut
être utilisé avec un sacrifice des impulsions qui sont vérifiés dos d'un manque
de capacité à transmettre les éléments redresseurs respectifs, et en fait, j'ai
obtenu efficace les résultats par l'utilisation d'un seul amplificateur de
brillance avec ses éléments redresseurs, comme indiqué ci-dessous.
Conducteurs
de terre 37 et 38 sont reliées respectivement aux conducteurs 6 et 7 et
sont fournis avec les parafoudres ordinaires 39 et 40 respectivement
pour protéger le circuit contre haute tension charges statiques.
Les
conducteurs 41 et 42 sont respectivement reliées avec les conducteurs 6
et 7 et chacune se connecte avec un coupe-circuit automatique 43 qui
est mis à la terre comme à 4. Chacune des
découpes automatique est identique à l'autre et l'un des ceux-ci est représenté
sur la détail sur la Fig.7 et comprend la résistance inductive 45 muni
d'un poste de liaison isolé 46 avec lequel le conducteur respectif 6
ou 7 est relié, le montant de support également un ressort 48 qui
maintient une armature 49 adjacente à la base de la résistance 45. l'hélice de la résistance 45 est
reliée de préférence par l'intermédiaire du ressort de la borne de raccordement
à une extrémité et à l'autre extrémité est reliée à la terre sur la base de la
résistance, le noyau étant mis à la terre par le conducteur de masse 44 qui
s'étend de la plaque métallique 52 noyée dans humide carbone ou autre
matériau inductif enterré dans la terre.
Chacun des conducteurs 41, 42 et 44 est de fer, et à cet égard,
je souhaite bien entendu que là où je déclare la substance spécifique, je suis
en mesure de vérifier l'exactitude de la déclaration des résultats des tests
que j'ai faites, mais de Bien sûr, je tiens à inclure avec ces substances tous
les équivalents, comme par exemple, où le fer est mentionné ses sous-produits,
tels que l'acier, et ses équivalents tels que le nickel et autres substances
magnétiques sont destinés à être compris.
L'appareil découpe le voir en détail sur la Fig.7
est utilisé en particulier pour l'assurance contre les courants de haute
tension, il est évident à partir de la structure montre que lorsque les gains
potentiels au-delà de la limite établie par la tension du ressort soutenir
l'armature 40, l'armature sera déplacé vers une position de contact avec
le noyau du dispositif de découpe et de ce fait fermer directement la connexion
à la terre pour les fils de la ligne 41 avec le conducteur 44, ce
qui élimine la résistance de l'enroulement 45 et en permettant au
courant de haute tension devant être déchargée sur le sol. Immédiatement après
cette décharge de l'enroulement 45 perdre son actuel permettra l'âme à
se démagnétiser et libérer l'armature 49 de sorte que le raccordement à
la terre est considérablement morcelée, ne laissant que la connexion via le 45
enroulement dont la résistance est suffisante pour assurer contre les
pertes de basse tension courant.
Dans Fig.8 J'ai illustré un appareil qui,
bien que apparemment primitive dans la construction et la disposition montre le
premier mode de réalisation réussie que j'ai produit dans le cadre de la
découverte de la présente invention, et on notera que les caractéristiques
essentielles de l'invention sont présentés, il.
La structure représentée sur la figure se compose de fer à cheval
aimants 54, 55, une face nord et l'autre du Sud, c'est-à chaque
ouverture dans les directions respectives indiquées et les deux étant reliés
par un fil de fer 55 qui est non isolé et enroulée autour de la
respective les aimants de chaque partie d'extrémité du fil 55 étant
prolongé par rapport aux aimants respectifs de et connecté, par exemple en
étant soudée à une plaque de zinc 56, l'existence d'une plaque 56 de
chaque aimant et chaque plaque étant disposée longitudinalement sensiblement
parallèlement aux pattes de l'aimant et avec les faces de la plaque exposée
vers les branches respectives de l'aimant, la plaque étant ainsi disposées
longitudinalement vers le Nord et le Sud.
Un fil de fer 57 relie les plaques 56, les extrémités du
fil étant de préférence reliés au voisinage des extrémités extérieures des
plaques mais de l'expérience, je trouve que le fil peut être connecté à
pratiquement n'importe quel point de la plaque.
Fils 58 et 59 sont
respectivement reliées avec les fils 55 et 57 et fournissent un courant
alternatif à une tension relativement faible, et de contrôler actuels tels les
fils 58 et 59 peuvent être étendues à un redresseur ou redresseur et
multiplicateur combinés, tel que discuté ci-dessus.
Les
tests que j'ai trouvé de succès avec l'appareil vu dans la Fig.8 ont été
réalisées par le premier emploi d'aimants en fer à cheval d'environ 4 pouces de
longueur, la barre comprenant le fer à cheval étant d'environ un pouce carré,
les zincs étant dimensionné proportionnellement et de ce appareil avec l'emploi
d'un seul amplificateur et redresseur, comme ci-dessus indiqué, j'ai pu obtenir
un débit constant de 8 volts.
Il
devrait être évident que les aimants forment l'une des électrodes de ce
dispositif peut être permanent ou électro-aimants peuvent être, ou une
combinaison des deux.
Alors que les aimants mentionnés dans ce qui
précède peuvent être formées d'une substance magnétique, je trouve que les
meilleurs résultats obtenus par l'emploi de l'acier nickel chrome.
Alors que le bon fonctionnement des différents
dispositifs que j'ai construits selon la présente invention n'ont pas permis à
moi d'arriver définitivement et positivement à la conclusion fixe par rapport
aux principes et théories de fonctionnement et la source à partir de laquelle
le courant est fourni, je tiens à être compris que je me considère comme le
premier inventeur du type général décrit ci-dessus, capable de produire de
l'électricité dans le commerce réparable, raison pour laquelle mes
revendications ci-après annexées contempler que je peux utiliser un large
éventail d'équivalents à ce jour en ce qui concerne les détails de construction
ont suggéré que, de préférence employé.
Le courant que je suis en mesure d'obtenir est
dynamique dans le sens où elle n'est pas statique et sa production se fait sans
action chimique ou mécanique deux incidents à la substance chimique réelle ou
mouvement mécanique ou d'un incident à l'évolution des conditions caloriques
ainsi que l'élimination de la nécessité pour l'utilisation d'une action
chimique ou mécanique doit être considérée comme comprenant l'élimination de la
nécessité de l'utilisation de la chaleur ou des degrés différents de ceux-ci.
Demande
de brevet US 2006 / 0082,334 20 Avril 2006 Inventeurs: Paulo & Alexandra Correa
SYSTÈMES
DE CONVERSION D'ÉNERGIE
Cette demande de brevet montre les détails de
dispositifs qui peuvent produire de l'électricité ordinaire de Tesla ondes
longitudinales. Si ces affirmations sont
exactes (et il ne semble pas y avoir la moindre raison de croire qu'ils ne sont
pas), puis les implémentations de cette demande de brevet sont capables de
produire de l'énergie électrique libre et l'importance de cette information est
énorme.
RÉSUMÉ
La présente invention concerne un appareil pour la
conversion de l'énergie libre de masse en énergie électrique ou cinétique, qui
utilise dans sa forme préférée, un émetteur et un récepteur comportant deux
bobines de Tesla, les extrémités distales dont les enroulements secondaires
sont co-résonnant et connectée à plaques d'une chambre, de préférence sous vide
ou remplie avec de l'eau, de telle sorte que l'énergie rayonnée par l'émetteur
peut être capté par le récepteur, le récepteur de préférence comprenant en
outre un réacteur à plasma pulsé entraîné par la bobine réceptrice et un moteur
à décalage de phase entraînée par le réacteur.
De préférence, le réacteur fonctionne en mode pulsé anormal de décharge
de gaz, et le moteur est un moteur de traction par inertie humide. L'invention s'étend également à un appareil
dans lequel un réacteur à plasma conduit autrement fonctionnant en mode pulsé
anormal de décharge dans un gaz à son tour utilisée pour entraîner un moteur de
traction par inertie humide.
DESCRIPTION
Il s'agit d'une continuation de la demande de
brevet. N ° 09/907 823, déposée le 19 juillet 2001.
DOMAINE DE L'INVENTION
Cette invention concerne des systèmes pour la
conversion d'énergie, notamment sous la forme de ce que nous appellerons par
commodité vagues Tesla (voir ci-dessous), à l'énergie électrique
conventionnelle.
CONTEXTE DE L'INVENTION
Convertisseurs d'énergie qui sont alimentés par
l'énergie locale ou l'environnement sont généralement expliquées en prenant le
recours à la notion qu'ils se convertissent point zéro rayonnement
électromagnétique (ZPE) en énergie électrique. Les théories de ZPE ont acquis
une vie propre, comme T. Kuhn a fait remarquer (dans sa " Théorie du corps
noir et le Quantum "), après la sortie de la deuxième théorie de Planck,
en particulier du terme 0,5 hu dans la nouvelle formule de l'oscillateur
énergie. En 1913, Einstein et Stern ont
suggéré que les fréquences dynamiques en contribuant à la chaleur spécifique se
divisent en deux catégories - ceux qui sont indépendants de la température et
de ceux qui ne sont pas (par exemple, l'énergie de rotation), qui les conduit à
conclure que l'énergie du point zéro de l'ordre de 0,5 hu était la plus
probable. Dans la deuxième partie de
leur article, cependant, ils ont fourni une dérivation de la loi de Planck sans
recours à la discontinuité, en supposant que la valeur de la ZPE était tout
simplement ha. Il est à noter que
Einstein avait déjà en 1905 (" Erzeugung und Verwandlung des Lichtes
betreffenden heuristichen Gesichtspunkt ", Ann. D. Phys, 17, 132) encadré
le problème de la discontinuité, même si ce n'est que de manière heuristique,
comme l'une des limites de placer sur le énergie infinie de l'état de vide
soulevée par la loi de dispersion de Rayleigh-Jeans. Selon Einstein, la loi de
Rayleigh-Jeans entraînerait une impossibilité, l'existence d'une énergie
infinie dans le champ de rayonnement, et c'est précisément incompatible avec la
découverte de Planck - qui a suggéré à la place, que les hautes fréquences de
l'entropie de vagues a été remplacé par le entropie de particules. Einstein, par conséquent, ne pouvait espérer
une validation stochastique des équations de Maxwell à hautes fréquences "
en supposant que les valeurs de temps à la moyenne des rendements de la théorie
électromagnétique correctes des quantités sur le terrain ", et a continué
à affirmer que la vibration énergétique des résonateurs à haute fréquence est
exclusivement discontinus (multiples entiers de hu).
Depuis lors, les théories de ZPE sont allés sur une
voie indépendante de la deuxième théorie de Planck. La racine plus récente des théories de la ZPE
modernes découle des travaux de H. Casimir qui, en 1948, apparemment montré
l'existence d'une force agissant entre deux plaques parallèles non
chargées. Fondamentalement, l'effet
Casimir est fondée sur l'existence d'un champ d'arrière-plan de l'énergie
imprégnant la même " vide ", qui exerce une pression de radiation, et
de manière homogène dans toutes les directions dans l'espace, sur chaque corps
baigné dedans. Compte tenu de deux corps
ou des particules à proximité, ils protègent les uns des autres à partir de ce
spectre de référence de rayonnement le long de l'axe (par exemple la distance
la plus courte) de leur couplage, de telle sorte que la pression de radiation
sur les surfaces en regard des deux objets soit inférieure à la pression de
radiation vécue par toutes les autres surfaces et en provenance de toutes les
autres directions de l'espace. Dans ces conditions, les deux objets sont
effectivement repoussés l'un vers l'autre comme par une force
d'attraction. Comme la distance séparant
les deux objets diminue, la force augmente les poussant ensemble jusqu'à ce
qu'ils s'effondrent l'une sur l'autre. En ce sens,
l'effet Casimir serait l'analogie macroscopique des forces de van der Waals
microscopiques d'attraction responsables de ces interactions dipôle-dipôle que
la liaison hydrogène. Cependant, il
convient de noter que la force de van der Waals est dite tendance à établir son
rayon normale, ou la distance optimale entre dipôles, en tant que la distance à
laquelle la plus grande force d'attraction s'exerce, au-delà de laquelle les
forces de van der Waals de nucléaire et répulsion électronique dépasser la
force d'attraction.
Par la suite, un autre physicien hollandais, M.
Sparnaay, a démontré que la force de Casimir ne se pose pas de rayonnement
thermique et, en 1958, a continué à attribuer cette force à l'écart de la
pression de radiation entre le rayonnement ZPE de l'état de vide entourant les
plaques et le rayonnement présent dans l'espace entre les ZPE. La proposition de Sparnaay qui est un
classique, non-quantique, isotrope et omniprésent électromagnétique énergie de
point zéro existe dans le vide, et même à une température de zéro absolu. On suppose en outre que le rayonnement depuis
ZPE est invariante par rapport aux transformations de Lorentz, il obéit à la
règle selon laquelle l'intensité de la radiation est proportionnelle au cube de
la fréquence, ce qui entraîne une densité d'énergie infinie pour son spectre de
rayonnement.
Ce qui semblait être la vertu de cette théorie
reformulée était l'idée que le vide n'est plus pensé comme un espace pur vide
d'énergie, mais plutôt comme un espace exposé à fluctuation constante "
domaines de l'énergie électromagnétique ".
Puthoff a utilisé l'isomorphisme entre van der
Waals et les forces de Casimir à mettre en avant le point zéro (ZP) Théorie de
l'énergie de la gravité, en fonction de l'interprétation que le spectre
électromagnétique de domaine ZP virtuel prédit par l'électrodynamique quantique
(QED) est fonctionnellement équivalent à un état à vide réelle définie comme un
fond de rayonnement électromagnétique classique ou maxwellienne de phases
aléatoires, et peut donc être traitée par l'électrodynamique stochastique
(SED). Alors que dans QED, les quanta
sont pris comme des entités virtuelles et l'énergie infinie du vide n'a pas de
réalité physique, pour SED, les résultats du spectre de ZPE de la distorsion
d'un véritable champ physique et ne nécessite pas la création de
particules. Gravity alors, peut être
considéré que comme la manifestation macroscopique de la force de Casimir.
Nous ne contestons pas le fait que, même dans la
matière absent de l'espace, il est l'énergie présente rayonnante qui n'est pas
de nature thermique. Mais nous
prétendons que cette énergie n'est pas électromagnétique, ni son
spectre-énergie infinie. Qu'il en est
ainsi, ne provient pas seulement de notre avis qu'il est grand temps que
l'hypothèse heuristique d'Einstein doit être pris comme littéralement fait - au
double sens que toute l'énergie électromagnétique est l'énergie des photons et
tous les photons sont des productions locales, mais surtout de la fait que il
est évident, d'après les expériences de Wang et ses collègues (Wang, Li,
Kuzmich, A & Dogariu, A. " propagation de la lumière supraluminique
assisté Gain ", Nature 406; # 6793; 277), que le stimulus de photons peut
propagent à des vitesses et des mensonges supraluminal donc bien en dehors de
tout champ d'application de la théorie électromagnétique, être l'approche
classique de cette Maxwell pris par les théories de ZPE, ou la phénoménologie
relativiste d'Einstein de la théorie de Maxwell. Le fait est que, si le stimulus lumineux peut
se propager à des vitesses supérieures à celles de la lumière, alors ce n'est
pas la lumière se propage à tous, et donc pas d'énergie électromagnétique
configuré. La lumière est uniquement une
production locale de photons en réponse à la propagation d'une impulsion qui
lui-même n'est pas électromagnétique.
Il est essentiel de comprendre que l'implication de
ce que - en dehors du local rayonnement électromagnétique et de rayonnement
thermique associé aux mouvements des molécules (énergie thermo-mécanique), il
ya au moins une autre forme de rayonnement de l'énergie qui est présent
partout, même dans la matière absent de l'espace. Sans aucun doute, c'est que l'énergie qui
empêche toute atteinte du zéro absolu, pour une éventuelle outpumping locale de
chaleur s'accompagne d'une conversion locale immédiate de partie de cette
énergie en un rayonnement thermique minimum requis par les collecteurs de
l'espace et le temps. Sans doute aussi, ce rayonnement est
omniprésent et non soumis à des transformations relativistes (c'est à dire
qu'il est invariant de Lorentz). Ce qu'il n'est
pas, est un rayonnement électromagnétique constitué de phases randomistic des
ondes transversales.
Pour bien comprendre cela, il faut résumer les
différences des théories de l'ZPE existants - et toutes ces différences
descendre sur le fait que cette énergie, qui n'est ni électromagnétique ni
thermique en soi, (et n'est certainement pas simplement thermo-mécanique), a
néanmoins caractéristiques identifiables fois répartis entre les sous-types ou
variantes et aussi commun à tous.
Pour l'essentiel, le sous-type ou variante consiste
d'abord libre d'ondes longitudinales de masse qui se déploient à l'énergie
électrique. Ils pourraient bien être appelées ondes Tesla, puisque les
transformateurs Tesla type Vous pouvez montrer expérimentalement à émettre de
l'énergie électrique sans masse, sous la forme d'ondes magnétiques et
électriques longitudinales ayant des propriétés non réductibles à l'énergie du
photon, ni aux " ondes électromagnétiques ", et ayant une vitesse de
déplacement qui peut être beaucoup plus grande que la limite c pour toutes les
interactions électromagnétiques strictement.
On peut bien désigner le sous-type deuxième par la
désignation du rayonnement thermique sans masse, car elle contribue à des
changements de température - et, comme manifestement indiquée par
l'impossibilité de parvenir à un zéro absolu de température, cette contribution
se produit indépendamment de la présence de question, ou masse-énergie, dans
l'espace. En d'autres termes, la
totalité du rayonnement thermique peut être réduit à une vibration, de rotation
et de translation (mouvement de dérive) de molécules, c'est-à énergie
thermomécanique, parce que les propriétés de pression et de volume qui
déterminent la température et affectent question, semblent en effet dans une
large mesure à être indépendant de la matière, ce qui est lui-même responsable
pour les changements de phase observées catastrophiques et inattendus de la
matière et a exigé à ce jour l'explication insuffisante offert semi-empirique
par Van der Waals vigueur Loi.
Enfin, le sous-type tiers peut être désigné latente
rayonnement d'énergie sans masse - car il déploie ni responsable, ni des effets
thermiques ou baroscopic, et pourtant, il est responsable de la " vraie
chaleur latente " ou pour le " énergie potentielle intrinsèque "
d'un molécule. Il est également responsable du phénomène de Kineto régénérative
lequel un électroscope effectue un travail de charge induite par la variable
contre le champ gravitationnel local.
La caractéristique commune de ces trois sous-types
de rayonnements d'énergie sans masse, c'est qu'ils partagent la même structure
fine non-classique, écrite comme suit pour toute unité d'énergie, où c est une
vitesse de fonction d'onde de lumière, et la longueur d'onde λ et la fonction
d'onde W sont reliés entre eux
en fonction de la qualité physique du champ d'énergie à l'étude : E = λcW. Dans le cas d'un rayonnement électrique
longitudinal, cela prend la forme directement quantifiables :
Où :
Wv est la
fonction d'onde de tension équivalente correspondant à V,
Pe constitue la
quantité de mouvement correspondant à la classique q ou e,
h est la constante de Planck,
est la constante Duane-Hunt exprimée en
longueur d'onde,
est une constante de longueur d'onde; et le
signe
signifie l'égalité parfaite entre une
expression dans les dimensions classiques de la longueur, la masse et le temps,
et une expression de longueur et de temps dimensions seulement.
Dans le cas du rayonnement thermique sans masse
(contribuant aux changements de température), la transformation obéit à la
règle de Boltzmann (k est maintenant la température Kelvin-échelle constante et
T est de Boltzmann).
La bobine de Tesla est un générateur d'un flux
d'énergie électrique sans masse qui la transmet à la fois par conduction à
travers l'atmosphère et par conduction à travers le sol. Tesla a pensé qu'il a fait exactement cela,
mais il a depuis été considéré à la place (en raison de Maxwell, Hertz et
Marconi) comme un émetteur d'énergie électromagnétique. L'émetteur fonctionne
par une consommation de masse lié à la puissance électrique dans le primaire,
et par induction génère dans les deux secondaires flux électriques couplés, une
masse liée au conducteur de bobine et l'autre dans le corps de l'électro-aimant
sans masse. Tesla et démontre également
proposé un récepteur pour le flux de l'énergie libre de masse sous la forme
d'une seconde bobine de Tesla résonance avec la première. La bobine de
réception doit être identique et accordé sur la bobine émettrice; la capacité
de la plaque de l'antenne doit correspondre à celle de la plaque d'émetteur;
deux bobines émettrice et réceptrice doivent être mis à la terre; et l'entrée
et la sortie de la bobine de réception doivent être unipolaire, comme si la
bobine était branchée en série.
Les générateurs d'énergie sans masse qui nous
préoccupent, fournissent des impulsions de courant associés à une onde amortie
(DW) oscillation de fréquence beaucoup plus élevée que la fréquence de répétition
des impulsions. Un problème particulier
dans la récupération du contenu de ces impulsions d'énergie sans masse est
fournie par les oscillations d'ondes mouillées.
Bien que dans notre brevet US. N ° 5416391, nous décrivons les
dispositions comportant des moteurs de la phase cassés pour récupérer cette
énergie, leur efficacité est beaucoup moins que ce qui devrait être
théoriquement réalisable. D'autres
travailleurs tels que Tesla et Reich, ont rencontré le même problème à un degré
encore plus grand.
Dans dix-neuvième terminologie du génie de moteur
siècle, dynamos capables de produire un courant continu par induction
homopolaire continu étaient connus comme générateurs " unipolaire
". Le terme " d'induction
unipolaire " semble avoir son origine avec W. Weber, pour désigner les
machines homopolaires où le conducteur se déplace en continu pour couper les
lignes de champ magnétique d'une sorte de pôle magnétique uniquement, et
nécessitent donc des contacts glissants pour recueillir le courant généré. Dispositif de rotation de disque de cuivre de
Faraday était, dans ce sens, un générateur homopolaire quand le disque a été
entraîné à la main, ou un moteur lorsque le courant homopolaire est fourni à
lui. Lorsque le conducteur coupe
tournant continuellement le champ magnétique de pôles magnétiques
alternativement opposés, le fonctionnement d'une machine, si un générateur ou
un moteur, est dit être " hétéropolaire ". Machines unipolaires a continué à avoir une
vie propre dans la forme de la basse tension et générateurs de courant continu
à courant élevé - de Faraday, par Plucker, Varley, Siemens, Ferrari, Hummel, à
Lord Kelvin, Pancinoti, Tesla et autres - presque exclusivement dans la forme
de dynamos de disques, mais certains ayant des rotors de la plaie.
Dans l'alternateur Mordey, et en ce que l'on
appelle les " alternateurs inducteurs ", cependant, les générateurs
homopolaires ont été utilisées pour obtenir des courants alternatifs, à l'aide
de rotors enroulés dans les deux sens à travers le champ. L'utilisation de matériaux lisses, les rotors
dénouées dans les moteurs à induction à courant alternatif (par opposition aux
moteurs à courant alternatif, tels que des moteurs d'hystérésis) était un
développement ultérieur de dynamos homopolaires. En 1888, Tesla et Ferrari parmi d'autres
encore, avait produit indépendamment des champs magnétiques rotatifs dans un
moteur, en utilisant deux courants alternatifs distincts avec la même fréquence
mais une phase différente. Monophasés moteurs à courant alternatif ont été
développés ultérieurement, et des moteurs à phase ont été développés
dernier. Ferrari (Ferrari, G (1888)
" Rotazioni elettrodynamiche ", Turin Acad, Mars question). A proposé la théorie élémentaire du moteur
2-temps, où le courant induit dans le rotor est proportionnel au glissement (la
différence entre-angulaire la vitesse du champ magnétique et celle du cylindre
tournant), et la puissance du moteur est proportionnelle à la fois le
glissement et la vitesse du rotor.
Si un rotor de fer est placé dans le champ
magnétique tournant du stator 2 phases, il sera mis en rotation, mais pas de
façon synchrone, étant donné qu'il est toujours attirés par les pôles
magnétiques se déplacent avec un décalage.
Mais si un rotor en aluminium ou en cuivre est utilisé à la place, il se
"traînée" autour de la zone de rotation du stator en raison de
courants de Foucault induits dans elle.
Si le rotor en aluminium ou en cuivre sont en rotation en synchronisme
avec le champ magnétique du stator, il n'y aurait pas de courants de Foucault
induits et donc aucune action motrice résulterait. L'action du moteur dépend, dans cet exemple,
à la présence de glissement asynchrone, puisque la fonction de ce dernier est
de maintenir l'induction de ces courants dans le rotor qui sont responsables de
l'action motrice du rotor entraîné.
C'est alors l'origine du terme " moteurs de traînée CA ". Une
fois que le rotor de traînée évolué à partir d'un cylindre à une coupelle
creuse, ils ont gagné le surnom de " moteurs de glisser-tasse ". Plus tard, déjà au 20ème siècle, les tasses
ont été installés sur un élément de stator central, et le manchon rotor
servomoteur 2 phases est né.
Tesla savait que des courants de choc ainsi que CW
(onde constante) des courants sinusoïdaux peuvent être utilisés pour piloter
des moteurs à courant alternatif. En ce
qui concerne son invention d'un moteur à hystérésis (qu'il a appelé un "
moteur de décalage magnétique "), il a déclaré: (Martin, TC (1894 "
pulsatoire ainsi que d'un courant alternatif peut être utilisé pour piloter ces
moteurs......" ). " Les
inventions, les recherches et les écrits de Nikola Tesla ", chapitre XII,
p. 68). Dans sa recherche d'une utilisation
efficace de la haute fréquence DW (onde humide) des courants de choc de ses
bobines d'induction, Tesla a commencé en utilisant un moteur disque à induction
CA comme illustré sur la figure 17 de son célèbre 1892 adresse (Tesla, N (1892)
"des expériences avec des courants alternatifs à fort potentiel et à haute
fréquence ", dans " Nikola Tesla Lectures ", 1956, Belgrade, pp.
70-71 L). Cela est composée de cuivre ou
d'un disque en aluminium monté à la verticale le long de l'axe longitudinal
d'un noyau de fer sur lequel est enroulé un bobinage d'un moteur unique qui a
été série connecté à une borne distale d'une bobine d'induction, à une
extrémité, et à une grande métal suspendu et isolé plaque à l'autre. Ce qui est nouveau à ce sujet était la mise
en œuvre d'un disque induction lecteur de moteur à courant alternatif, où le
courant d'excitation rendu directement à travers l'enroulement avec une simple
connexion unipolaire à la bobine secondaire (sous certaines conditions, même la
connexion en série de la plaque peut être retirée, ou remplacée par une
connexion directe avec le corps de l'expérimentateur) : " ce que je veux
vous montrer, c'est que ce moteur tourne avec une seule connexion entre elle et
le générateur " (Tesla, N. (1892), op cit, L.. 70, l'accent mis par
Tesla). En effet, il venait de faire une
découverte cruciale que, contrairement au cas de charge de masse lié où le flux
de courant nécessite dépolarisation d'une tension bipolaire, la charge sans
masse s'engage flux de courant unipolarly comme une simple question de
synchronisation de phase correcte:

Tesla
pensait que son moteur était particulièrement adéquat pour répondre aux
enroulements qui avaient " haute auto-induction ", comme une seule
bobine enroulée sur un noyau de fer. La
base de cette auto-induction est la réaction magnétique d'un circuit ou d'un
élément d'un circuit - un inducteur - par laquelle il étouffe, faible ou
atténue l'amplitude des ondes électriques et retarde leur phase.
Pour
le moteur pour répondre à des fréquences encore plus élevées, il fallait au
vent sur le moteur enroulement primaire, un chevauchement partiel secondaire,
fermé par un condensateur, car " il n'est pas du tout facile à obtenir
rotation avec des fréquences excessives, comme les coupes secondaires hors
presque complètement les lignes de la primaire " (Idem, l-71.).
Tesla a déclaré que " une caractéristique
supplémentaire de l'intérêt sur ce moteur " était que l'on pouvait
fonctionner avec une seule connexion à la terre, même si en fait l'une des
extrémités de la bobine primaire du moteur devait rester connecté à la grande
plaque de métal, suspendu, disposé de manière à recevoir ou être baigné par
" un champ électrostatique alternatif ", tandis que l'autre extrémité
a été prise à la masse. Ainsi Tesla a
une bobine d'induction ordinaire qui a transmis ce " alternant champ
électrostatique ", une antenne non accordée Tesla réception de ce "
champ ", et un circuit de récepteur comprenant le noyau de fer primaire du
moteur de la plaie, un étroitement couplé, secondaire capacitive fermée, et le
couplée non ferromagnétique du disque rotor.
Par la suite, dans son système de transmission de puissance, il serait
remplacer cet émetteur avec une bobine de Tesla, et placer une bobine de
réception identique à l'extrémité de réception, pour accorder les deux systèmes
et les mettre en résonance. Mais son moteur est resté sous-développé, et
tout comme le système récepteur entier.
Tesla
est retourné à ce sujet un an plus tard, en disant " dans une autre
occasion, j'ai décrit une forme simple de moteur comprenant une seule bobine
d'excitation, un noyau de fer et le disque " (Tesla, N (1893) " Sur
la lumière et d'autres phénomènes à haute fréquence ", dans" Nikola
Tesla Lectures ", 1956, Belgrade, pp. L-130 et L-131 par rapport à la
figure 16-II). Il décrit comment il a
développé une variété de façons d'utiliser ces moteurs à courant alternatif
unipolarly d'un transformateur d'induction, et ainsi que d'autres arrangements
pour " l'exploitation d'une certaine catégorie de moteurs alternatifs
fondés sur l'action des courants de la phase différente ". Ici, la connexion du transformateur à induction est
modifié de telle sorte que le primaire de moteur est entraîné à partir de la
grosse secondaire d'un transformateur, dont le primaire fine est couplé, à une
extrémité, directement et avec un seul fil de la Tesla secondaire, et à l'autre
laissé non raccordé. A cette occasion,
Tesla mentionne qu'un tel moteur a été appelé un " moteur de décalage
magnétique ", mais que cette expression (qui, incidemment, il s'était
appliqué à sa propre invention des moteurs d'hystérésis magnétiques) est
contestée par " ceux qui attribuent la rotation du disque à courants de
Foucault lorsque le noyau est finalement divisé " (Tesla, N (1893), op.
cit., p. l-130).
Dans aucun des autres solutions de moteurs, deux
phases ou à phase auxiliaire, afin qu'il indique que des raccords unipolaires
au secondaire d'une bobine d'induction, le moteur ne rotor disque non
ferromagnétique à nouveau la figure.
Mais il y revient une page plus tard, et indirectement si, en abordant
d'abord les inconvénients de rotors ferromagnétiques : " Très hautes
fréquences ne sont évidemment pas possible avec des moteurs en raison de la
nécessité d'employer des noyaux de fer, mais on peut utiliser des décharges
brusques d'. basse fréquence et ainsi obtenir certains avantages de haute
fréquence des courants-sans rendre le noyau de fer tout à fait incapable de
suivre les changements et sans que cela entraîne une très grande dépense
d'énergie dans le noyau. Je l'ai trouvé tout à fait possible
d'exploiter, avec une telle basse fréquence décharges disruptives de
condenseurs, les moteurs à courant alternatif
".
En d'autres termes - alors que ses expériences avec
onde constante (CW) des courants alternatifs, et ainsi à haute tension imbibé
ondes (DW) impulsions de bobines d'induction, a indiqué l'existence d'une
limite de fréquence supérieure à coeur les performances du moteur de fer, une
force employer à la place de haute intensité, les impulsions DW - des
fréquences DW élevés mais de faibles taux d'impulsion - pour déplacer ces moteurs
de manière très efficace. Puis il
ajoute: " Une certaine classe de [CA] moteurs qui j'avançais il ya
quelques années, qui contiennent des circuits fermés secondaires, tourne assez
vigoureusement lorsque les rejets sont dirigés à travers les bobines d'excitation. Une raison pour laquelle un tel moteur
fonctionne si bien avec ces rejets est que la différence de phase entre les
courants primaire et secondaire est de 90 degrés, ce qui n'est généralement pas
le cas avec harmoniquement montant et descendant des courants de basse
fréquence. c'est peut-être pas sans intérêt de montrer une expérience avec un
simple moteur de cette genre, dans la mesure où il est communément pensé que
décharges disruptives ne sont pas adaptés à ces fins ".
Ce qu'il propose prochain, constitue la base de
modernes CA mètres électriques résidentiels et industriels, le moteur de disque
de cuivre CA dont le rotor tourne à la fenêtre de ces mètres, propulsé en avant
par la fréquence d'alimentation. Mais au lieu d'employer une telle entrée
Wave Constant, Tesla utilise les décharges disruptives de condensateurs,
d'exploitation incipiently comme redresseurs de courant. Avec des conditions appropriées, par exemple
tension correcte du générateur, le courant adéquat de la capacité, la capacité
optimale pour la cadence de tir, et à l'écoute éclateur, pour n'en citer que
quelques-uns, Tesla a constaté que le rotor de disque non-ferromagnétique
tourné mais avec un effort considérable.
Mais cela peu comparé aux résultats obtenus avec un CW-alternateur à
haute fréquence, ce qui pourrait entraîner le disque " avec un effort
beaucoup plus faible ". En résumé,
Tesla est allé aussi loin que le premier à concevoir un moteur entraîné par les
vagues de Tesla, qui employait un rotor non ferromagnétique, et dont
l'agencement englobé les deux circuits d'émission et de réception. A cet effet, il utilise un procédé à phase
unique, dans lequel le signal est appliqué à l'enroulement unipolarly, placé en
série avec un condensateur à plaques.
Tesla a également proposé par la suite entraîner un
moteur de disque semblable à une phase non ferromagnétique à partir de
décharges capacitives bipolaires à travers un éclateur atmosphérique maintenant
mis en parallèle avec le moteur principal d'enroulement, et de nouveau la
simulation une fraction de la phase par un étroitement enroulé secondaire qui
était fermé par une capacité.
Comme le reconnaît Tesla, les résultats de toutes
les solutions de moteurs à courant alternatif ses courants de Foucault étaient
maigres et limitée par les problèmes actuels et de fréquence. De même, les arrangements à deux phases
proposées par Reich pour son OU moteur, impliquant une superposition des ondes
imbibé d'une première phase sur une deuxième phase onde continue fixe,
nécessitent une source d'alimentation externe et un circuit amplificateur
d'impulsions, et n'ont pas réussi à répondre Reich propres exigences.
Nous avons déjà proposé l'utilisation de moteurs à
cage d'écureuil avec séparation capacitive de la phase de convertir la sortie
amortie vague de générateurs d'impulsions plasma, mais une fois une cage
d'écureuil est introduit, l'effet modérateur que la cage de cuivre non
ferromagnétique exerce en étant traîné par le renouvelable champ de stator, est
contrecarrée par le cylindre de fer ferromagnétique feuilleté, dans lequel la
cage de cuivre est incorporé, en travaillant à diminuer le glissement et amener
le rotor à proximité de synchronisme.
C'est, selon toute vraisemblance, ce qui limite écureuil moteurs de Cage
qui ont répondu à la composante continue de l'impulsion amortie Vague, et donc
se limiter à répondre aux flux de charges de masse lié. Historiquement, comme nous allons le voir,
l'avantage évident des servomoteurs à cage d'écureuil réside dans le fait que,
en particulier pour les applications à 2 phases, ils étaient beaucoup plus
efficace à effectuer un travail sans dégagement de chaleur. En effet, si les courants de Foucault dans le
rotor non ferromagnétique sont autorisés à circuler sous une forme non
ordonnée, le matériau du rotor et du stator se réchauffer rapidement et
consomment beaucoup de puissance par le fait que le chauffage. Ceci est en fait considérée comme une
faiblesse de ca non ferromagnétique-rotor des moteurs à induction.
RESUME DE L'INVENTION
La
présente invention concerne la conversion en énergie électrique conventionnelle
des variantes de rayonnement d'énergie sans masse considéré ci-dessus, appelé
par commodité ondes Tesla, rayonnement thermique sans masse et rayonnement
libre de masse latente. La première
variante de ce rayonnement a été reconnu, généré et au moins partiellement
divulgué par Tesla il ya environ cent ans, bien que son travail a été largement
interprété et aussi confondu avec son travail sur la transmission de la radio
ou des ondes électromagnétiques. La
bobine de Tesla est un générateur pratique d'un tel rayonnement, et est utilisé
tel quel dans la plupart des modes de réalisation de la présente invention
décrits ci-dessous, mais il doit être bien entendu que la présente invention dans
son sens le plus large n'est pas limitée à l'utilisation d'une telle bobine en
tant que source de rayonnement une connexion en série et d'une source naturelle
ou artificielle peut être utilisée. Par
exemple, le soleil est une source naturelle d'un tel rayonnement, bien que
l'interaction avec l'atmosphère signifie qu'il n'est pas disponible en grande
partie à la surface de la terre, ce qui limite les applications à des endroits
en dehors de l'atmosphère de la terre.
Selon l'invention, un dispositif pour la conversion
du rayonnement sans masse en énergie électrique ou mécanique comprend un
émetteur de rayonnement électrique sans masse ayant une composante de l'onde
amortie, un récepteur d'un tel rayonnement accordé à la résonance avec la
fréquence de l'onde amortie de l'émetteur, un circuit de sortie co-résonant
couplé à et extraire de l'énergie électrique ou cinétique à partir du
récepteur, et au moins une structure définissant une cavité de transmission
entre l'émetteur et le récepteur, un redresseur pleine onde dans le circuit de
sortie co-résonance, et un dispositif de décharge de plasma pulsé oscillant
incorporé dans le circuit de sortie co-résonance. Le circuit de sortie comprend
de préférence un redresseur pleine onde présentant une capacité pour le
récepteur, ou un moteur électrique, de préférence un moteur à phase auxiliaire,
présentant inductance au récepteur. L'émetteur et le récepteur comprennent
chacun de préférence une bobine de Tesla et / ou d'un dispositif pulsé autogène
de décharge luminescente anormale. La
cavité de transmission est de préférence au moins partiellement sous vide, et
comprend des plaques espacées reliées respectivement à la plus éloignée des
pôles des secondaires des bobines de Tesla incorporés dans l'émetteur et le
récepteur, respectivement, les plaques étant parallèles ou concentriques. La structure définissant la cavité peut être
immergé dans de l'eau contenant des ions. Le moteur à phase auxiliaire est de
préférence un moteur de glisser CA inertie humidifié.
L'invention et les expériences démontrant sa base,
sont décrits plus en détail ci-dessous en référence aux dessins annexés.
BRÈVE DESCRIPTION DES DESSINS
La Fig.1 est une vue schématique d'une
bobine de Tesla connecté à un redresseur double alternance pour former un
dispositif de conversion d'énergie :

Fig.2 est une vue
schématique d'une bobine de Tesla reliée à un électromètre de la feuille d'or :

Fig.3
à Fig.6 montre
configurations alternatives électromètre :




Fig.7
à Fig.11 montrent des
modifications du circuit de Fig.1 :





Fig.12 montre un appareil pour l'étude des aspects des
résultats expérimentaux obtenus avec les dispositifs qui précèdent ;

Fig.13 est un graphique illustrant les résultats obtenus
à partir de l'appareil de Fig.12 :

Fig.14 à Fig.17 montrer des schémas de
réalisation de dispositifs de conversion d'énergie :




Fig.18 est une vue en coupe schématique d'un moteur
traînée de tasse inertie humide :

Fig.19 est un diagramme schématique d'un autre mode de
réalisation d'un dispositif de conversion d'énergie comportant un tel moteur :

DESCRIPTION DES MODES DE REALISATION PREFERES
Basé sur des observations de la perte de poids dans
la matière métallique comme induite par l'exposition à haute fréquence des
champs électriques alternatifs, nous avons développé une méthode expérimentale
pour optimiser ce-perte de poids, et à partir de ce dispositif qui traite les
forces provoquant la perte de poids comme des manifestations de l'énergie
potentielle intrinsèque (ou véritable " chaleur latente ") des
molécules de la matière, et le convertit à la fois " vraie chaleur latente
" énergie présente dans le voisinage d'un récepteur, et la chaleur "
sensible " induite dans ce récepteur, en énergie électrique qui peut être
utilisé pour piloter un moteur, volant ou charger les batteries.
Il est communément admis que la sortie de la bobine
de Tesla est un rayonnement électromagnétique ionisant. Nous avons démontré que
ce n'est pas, c'est à dire qu'il n'est ni un rayonnement électromagnétique, ni
ionisantes rayonnement électromagnétique.
La sortie d'un, séquentiellement plaie sans fer secondaire, constitué
exclusivement de l'énergie électrique: au contact de la bobine, un courant
alternatif de masse lié peut être extrait à la fréquence de résonance, tandis
que dans un espace non-étincelles, sans masse CA-comme le rayonnement de la
vague électrique ayant les caractéristiques des ondes longitudinales, peut être
interceptée n'importe où dans l'espace adjacent. En conséquence, la puissance de rayonnement à
partir de ces bobines est différente d'un rayonnement électromagnétique.
La démonstration fondamentale que la sortie d'une
bobine de Tesla ne consiste pas en un rayonnement ionisant, est qu'il
n'accélère pas le taux de décharge spontanée de électroscopes, soit chargé
positivement ou négativement. En fait,
dans sa périphérie immédiate, la bobine accélère seulement le taux de décharge
spontanée de l'électroscope chargé négativement (c'est à dire le taux de fuite
de charge), alors qu'il arrête la décharge de l'électroscope chargé
positivement (c'est à dire le taux d'infiltration de charge tombe à zéro). Mais ce double effet n'est pas dû à une
émission d'ions positifs du secondaire, même si elle peut se charger
positivement un électroscope déchargé portés à sa proximité. Cet effet de charge est en fait un artefact,
en ce que des métaux, mais pas les diélectriques sont prêts à perdre leur
conduction et de valence extérieures de la bande des électrons lorsqu'elle est
exposée à la radiation électrique sans masse de la bobine.
Ceci est simplement démontré par l'appareil de la Fig.1,
dans laquelle la borne extérieure de l'enroulement secondaire 6 de la
bobine de Tesla ayant un enroulement primaire 4 entraîné par un vibreur 2
est reliée à l'entrée d'un diviseur d'onde de tension pleine onde formé par les
diodes 8 et 10 et les condensateurs-réservoirs 12 et 14 (les
mêmes chiffres de référence sont utilisés pour des parties similaires dans les
schémas suivants). Si les redresseurs
utilisés sont non-dopé, puis la bobine semble ne percevoir que le diviseur à la
capacité positif de 10, mais si redresseurs dopées sont utilisées, la
bobine sera observé pour charger les deux capacités aussi. Considérant que ionise positifs peuvent
facturer soit diviseurs dopés ou non dopée positivement, pas désioniser positif
peut charger un diviseur dopé négativement, ce qui démontre clairement que la
bobine de Tesla n'émet pas d'ions positifs.
La démonstration fondamentale que la sortie d'une
bobine de Tesla n'est pas un rayonnement électromagnétique non ionisant de
haute fréquence, par exemple un rayonnement optique, ou de fréquence plus
basse, telles que photons thermique, est également très simple. Placement d'une cellule photoélectrique large
spectre sensible (capable de détecter un rayonnement aux limites de UV dans le
vide), câblés de la manière de circuit fermé traditionnelle à partir d'une
alimentation de la batterie, à une distance courte de susciter de la borne
extérieure de la bobine va montrer dans le sombre que la lumière émise à partir
de la bobine est négligeable. Cela
exclut un rayonnement optique à une fréquence élevée. La mise en évidence que
la production de chaleur sensible à partir de la bobine de Tesla est également
négligeable sera abordé ci-dessous.
Notre théorie a proposé l'existence de processus
physiques par lequel le rayonnement électrique sans masse peut être convertie
en rayonnement électromagnétique. Un tel
procédé est à l'oeuvre à chaque fois un rayonnement d'ondes électriques sans
masse interagit avec des électrons, tels que ceux qui restent dans les bandes
de valence des atomes. Cette énergie
électrique sans masse interagit avec des porteurs de charge, telles que des
électrons, à leur conférer une énergie électrocinétique qui ils ont versé sous
la forme de la lumière à chaque fois que l'énergie électrocinétique est
dissociée de ces transporteurs (par exemple par des processus de décélération,
collision ou de frottement). Un tel
procédé est à l'oeuvre dans une mesure négligeable dans la bobine elle-même et
sa capacité de terminal habituel, d'où la faible lueur qui peut être vu à
délivrer de celle-ci, mais il peut également être considérablement amplifié
sous la forme d'une décharge par effet corona en connectant un grande surface
de la plaque à la sortie du secondaire, comme Tesla fait lui-même dans ses
propres expériences, et donc par l'augmentation de la capacité du système de
bobines.
Or, ce qui est intéressant dans ce procédé est que,
en l'absence de pratiquement toutes les pertes de puissance à la plaque, et si
la plaque ainsi introduite est pliée au niveau des bords de sorte qu'il n'a pas
d'arêtes pointues, ou si elle est sous la forme de un bol, ou de toute autre
manière qui exclut toute étincelle sur les bords et spécialement les coins, et
donc améliore la décharge couronne, tout électroscope, si chargé négativement
ou positivement, maintenant rapprochée de la plaque affiche une tendance à
arrêter son taux de décharge spontanée.
On pourrait dire que c'est tout simplement le résultat obtenu dans une
cage de Faraday qui disperse la charge sur son côté extérieur et isole
électriquement l'intérieur, et même si un électroscope est placé à l'intérieur
d'une cage de Faraday aucune quantité de rayonnement Tesla à l'extérieur de la
cage, enregistrez étincelles directe, affecte négativement le taux de
l'électroscope fuite ou d'infiltration.
En fait, étant donné que l'effet d'une telle cage peut être démontré que
celle de, par elle-même, ce qui induit un arrêt de la décharge, soit spontané
électroscopique, cet effet reste simplement ou est amplifié lorsque la cage est
baignée par rayonnement Tesla.
Cependant, une cage constitue un environnement isolé électriquement,
tandis qu'une plaque avec ou sans bords incurvés ou pliés ne fonctionne
pas. En outre, le changement observé
dans les propriétés de la radiation de sortie à partir d'une bobine de Tesla
lorsque certaines des plaques ou des surfaces métalliques sont directement
connectés à la borne externe du secondaire, a lieu alors que la capacité de la
batterie est augmentée par la plaque connectée, et ainsi la plaque est un
élément électriquement active du circuit - et, partant, à l'opposé d'un élément
isolé électriquement.
Pendant longtemps, nous avons cru que les forces de
réaction de cathode anormales observées dans les rejets autoelectronic
(étincelles atmosphériques, PAGD autogène (à décharge luminescente anormale
pulsé) et décharges d'arc sous vide) étions exclusif à un mécanisme d'émission
autoelectronic invité par un potentiel continu entre les électrodes de
décharge. Des étincellesentraînée par potentiels CA pourrait soutenir les mêmes
forces, mais leur annulation mutuelle au fil du temps ne serait pas déployer
une force nette. En ce sens, quand une
grande feuille d'or reliée directement à la masse (via une conduite d'eau ou de
tout autre type approprié) ou à une autre plaque de grande surface en
suspension à une certaine hauteur au-dessus du sol, est verticalement placés à
une distance de formation d'étincelles au-dessus de la surface de une autre
plaque reliée au secondaire d'une bobine de Tesla, on ne s'attendrait pas
l'étincelle CA pour soutenir une force nette sur l'écart entre la feuille d'or
et la plaque. En ce qui concerne les
forces de réaction de la cathode, on pourrait s'attendre à leur annulation
simplement provoqué par la haute fréquence de l'alternance de courant dans la
bobine, à la fois la feuille et la plaque étant en alternance à la cathode ou
l'anode d'émission de réception.
Cependant, ce n'est pas ce qui est observé - à la place, la feuille d'or
16 ascenseurs loin de la plaque 18 (Fig.2). Si, au contraire, la feuille d'or en
suspension est relié à la borne de bobine, et la plaque de fond est reliée à la
masse de la même manière que celle décrite ci-dessus, on obtient aussi le même
résultat.
Plus curieux encore est le fait que cette force de
réaction anormale déployés par un courant alternatif de charges de masse lié à
l'arc, reste présent lorsque l'étincelle est évitée et la place de l'effet
corona est renforcée (en utilisant une grande plaque reliée au pôle externe du
secondaire, et en utilisant une distance à laquelle étincelles cesse), comme si
l'ascenseur était elle-même la propriété de la couronne à la base des chaînes
d'allumage et non le bien lui-même du mécanisme d'émission autoelectronic.
En montant la feuille suspendu 16 (41 mg de
martelé or pur 99,9996% de) directement à la fin d'une longue tige diélectrique
20 équilibrée au centre et placé sur un feu se sur une balance
électronique 22, nous avons cherché à déterminer l'ascenseur observé de
la feuille que le poids perdu. De
manière surprenante, et malgré le mouvement de levage la plus apparente de la
feuille, le solde inscrit un gain de poids important, ce qui indique l'addition
de 1 à 5 poids mg (avec la même 14W entrée à l'étage de vibreur),
indépendamment du fait que la feuille est reliée à la borne de la bobine ou à
la place de la prise de terre par l'intermédiaire d'une conduite d'eau. Ceci nous a suggéré que, si la forme d'un
courant continu ou d'un canal d'allumage CA, ou soit sous la forme d'une
décharge par effet corona, l'écart électrique développe une force d'expansion
(exactement opposée à une force de Casimir) sur les deux électrodes,
indépendamment de leur polarité, la force qui est responsable de la répulsion
observée. Pourtant, cette expansion va
de pair avec une augmentation de leur poids tel qu'un autre processus est à
l'œuvre dans ce fossé électrique.
Pour examiner ce problème plus loin, nous avons
réuni une expérience différente où la feuille d'or 16 a été suspendue
entre deux grandes plaques métalliques 18 et 24 placés espacés de 20 cm,
et la feuille n'était pas relié électriquement à eux ou à tout autre circuit,
alors qu'il était attaché à la tige diélectrique utilisé pour suspendre sur la
balance électronique. Étant donné que la
feuille est de façon appropriée et également espacées l'une de deux plaques, il
n'y a pas de formation d'arc entre lui et chaque plaque. L'attente est évident que, depuis le champ
électrique baignant les suppléants des feuilles à haute fréquence (mesurée en
centaines de kilohertz), et la couronne de deux électrodes doivent égaliser et
d'équilibrer tout vent électrique, pas d'ascenseur doit être observé. En fait, pas d'ascenseur est apparente, mais
une observation plus curieux est fait: en fonction de l'orientation qui est
utilisée pour les plaques, la feuille d'or, soit des gains ou perd 4-6% de son
poids. Ce gain ou la perte est enregistrée
aussi longtemps que la bobine est sous tension.
Si la plaque de dessus est relié à la terre et la partie inférieure
l'une reliée à l'autre borne du secondaire, un gain en poids est observée (Fig.3). Si les connexions sont inversées, une perte de
poids égal est inscrit (Fig.4).
En outre, dans ce dernier cas, si la plaque de mise
à la terre 24 est entièrement enlevé (Fig.5), et que la plaque
supérieure reste connecté à la borne extérieure du secondaire, la perte de
poids observée continue de se produire de telle sorte que dans les faits, cette
réaction peut être obtenu avec des champs électriques unipolaires de haute
fréquence, et il fournit une force unidirectionnelle qui, une fois exercée sur
les objets métalliques baignées par son domaine, peut être fait de s'opposer ou
d'augmenter la gravité.
Or, ces effets peuvent être considérablement
amplifiées, de l'ordre de dix fois, si la même feuille d'or est fait partie
d'une série flottante simple circuit électrique où les fonctions feuilles comme
une grande plaque de zone, et est câblé en série avec une bobine 26,
qui, pour obtenir les meilleurs résultats, doit être enroulée de façon à être
d'une longueur de résonance avec le secondaire de la bobine de Tesla-type
employé; et cette bobine est reliée à son tour à un point 28 de
l'antenne orientée vers le haut (Fig.6).
Le circuit flottant ensemble est monté sur la tige 20, ce qui, à
son tour, est monté sur la balance sensible.
Si les deux plaques sont maintenues comme dans la Fig.3 et la Fig.4,
la perte de poids observée à la fois le gain de poids et varient entre 30% et
95% du poids total de la feuille. Encore
une fois, le gain ou la perte de poids est enregistré aussi longtemps que la
bobine est sous tension.
Ces résultats anormaux ont suggéré que, quelle que
soit la nature de l'énergie responsable de l'activité observé dans cette
alternatif à haute fréquence écart actuel, tout objet métallique placé dans cet
écart va connaître une force de répulsion à partir de la masse électrique. Cette force sera maximisée si l'écart de
fréquence est accordé à la structure moléculaire primaire ou de l'objet
métallique. Si la terre électrique est
placée en regard du plan réel de la terre, cette force agit dans la direction
de la gravité. Si, au contraire, la
masse électrique et la mise à la terre sont faites pour coïncider sur le même
plan que la force agit dans la direction opposée de la pesanteur, soit
repoussera l'objet métallique à partir du sol.
Une telle modification de poids a été observée avec
des diélectriques solides, par exemple avec du polyethylene et d'autres
feuilles thermoplastiques.
Ces faits excluent la possibilité d'une force
d'attraction électrostatique caché, agissant entre la plaque reliée à l'autre
borne du secondaire et la feuille d'or.
Tout d'abord, une telle attraction serait capable de soulever la feuille
d'or entièrement, comme il est facile observé avec le unipôle de n'importe quel
générateur électrostatique fonctionnant avec une sortie quelques milliwatts
avec soit négatif ou positif; d'autre part, le même attrait, si elle existait
et était le produit d'une force électrique, serait sûrement se manifester
indépendamment de savoir si la feuille expérimental était métallique ou
diélectrique (comme nouveau est observé avec des générateurs électrostatiques).
Ces résultats suggèrent donc que chaque fois un
grand plateau est relié à une bobine de Tesla type, il induit dans la matière
environnante qui ne fait pas partie de son circuit, une poussée directionnelle
qui est orientée dans une direction qui est opposée à la masse électrique et,
si la masse électrique est sur le même côté que la surface de la terre, puis
une poussée est produite qui s'oppose à la gravité.
Cependant, ce n'est que le scénario global de ce
qui se passe à la température de vaporisation de l'or. Mais, à la température ambiante (par exemple
293 degrés Kelvin), et en ce qui concerne les procédés où il n'y a pas de
sublimation des atomes de cette feuille d'or en cours (et en fait, une fois que
la bobine est coupée, les feuilles revient à son poids normal), il faut déduire
à une phase différente de la matière quelle partie de " chaleur latente
" énergie, le cas échéant, faire les atomes de maintien de l'or dans la
phase solide réseau. En supposant que la
même proportionnalité entre les termes d'énergie " sensibles " et
" latentes " thermiques pour les atomes d'or à la température
ambiante, où l'énergie thermique de l'unité est NAKT = 2.436 kJ mol-1, nous
supposons que l'atome d'or pourrait absorber jusqu'à 12,74 fois la valeur de
cette énergie thermique " sensible ", et ainsi tiennent NAKT = 31,053
kJ plus d'énergie dans son propre micro-atmosphère.
Si cette hypothèse est correcte, et en utilisant la
méthode selon l'invention ci-dessus, la fréquence moyenne géométrique de la maximale
quantum d'énergie " de chaleur latente " d'un atome d'or à
température ambiante serait de 538 kHz (au lieu de 174 KHz à la température de
vaporisation), et une fois que absorbé son mode de fréquence moyenne serait de
réduire à 201,5 Hz (contre 630 Hz, une fois l'atome a vaporisé).
Pour tester cette hypothèse, nous avons utilisé
deux bobines de Tesla de type différents ayant des fréquences de sortie de 200
KHz et 394 KHz. Le circuit a été testé
que montré à la Fig.6, et les deux bobines étaient exploités à 50
sorties de KV. Alors que la première
bobine, plus proche de la borne 174 KHz, ne pouvait produire systématiquement
10 mg à 11 mg d'annulation de poids dans la feuille d'or du circuit flottante,
la seconde bobine, plus proche de la 538 marqueur KHz spéculé, pourrait
produire 15 mg à 35 mg d'annulation du poids de la même feuille d'or. Les résultats empiriques semblent donc
suggérer que notre spéculation pourrait bien être valide.
Le diviseur pleine onde mentionnée ci-dessus (voir
la Fig.1) peut être facilement couplé à notre technologie pulsée
autogène glow de décharge anormale comme décrit dans notre brevet US. No.
5,416,391 pour former une autre source de courant continu, en fin de compte
fourni par ondes Tesla, et une telle unité peut également être appliqué à tout
autre dispositif d'aspiration qui peut supporter des décharges oscillatoires
endogènes, que ce soit en régime de PAGD ou tout autre régime pulsatoire. Aux fins de la détermination expérimentale et
visuelle de sorties d'alimentation de la division en question, nous avons
utilisé soit deux tubes à vide Torr opérant dans le régime à haute intensité
PAGD, ou 20-100 Torr tubes d'allumage nécessitant des tensions élevées (2 à 10
KV) pour leur ventilation d'allumage.
Comme enseigné dans le brevet US ci-dessus, la sortie du diviseur de
tension totale d'onde peut être évaluée par l'énergie dépensée dans le tube
d'entraînement et le moteur, dont la vitesse de rotation est proportionnelle, à
l'intérieur des limites choisies, à l'entrée d'alimentation.
Deux ensembles séparés d'expériences présentées
dans le Tableau 1 ci-dessous, ont montré que la connexion directe du
diviseur d'onde à la borne extérieure de la bobine (fixé en permanence à 6
clique sur l'étage de vibreur sur la Fig.1) ou à la même borne mais à
travers un grand (2 ou 3 pieds carrés) plaque 30 que l'augmentation de
la capacité du secondaire (Fig.7), présente la même puissance dans les
deux cas (l'effet de la plaque est d'abaisser la tension de sortie
proportionnelle à l'augmentation du courant ).
Une augmentation substantielle de la puissance de sortie par
l'intermédiaire du diviseur est observée seulement quand une bobine de Tesla
est connectée de manière identique enroulé à l'envers (Fig.8) avec
l'extrémité non commune de l'enroulement 4 n'est pas connecté, afin
d'obtenir une condition de résonance, et cette augmentation observée est en
outre augmentée par l'interposition maintenant l'une des plaques métalliques 18,
24 entre les deux bobines connectées chiral et identiques (Fig.9). L'augmentation de la surface de la plaque qui
semble avoir pour effet d'augmenter la sortie, aussi longtemps que la plaque
est isolée entre les deux bobines d'image chiraux. Tout au long de ces expériences, la puissance
d'entrée de la vibration a été fixé à 14 W (60 Hz CA). [Remarque: "
chiralité ", ou " impartialité ", est une propriété
des objets qui ne sont pas symétriques.
Objets chiraux ont une forme tridimensionnelle unique, et par conséquent
un objet chiral et de son image dans un miroir ne sont pas complètement
identiques - PJK ].

Dans notre perte de poids des expériences décrites
ci-dessus, nous avons constaté que le phénomène de perte de poids par un corps
métallique placée à proximité de la sortie de la bobine continue d'être observée
uniquement lorsque la plaque reliée au pôle distal du secondaire a été
conservée. La feuille, bien que ne
faisant pas partie du circuit du secondaire, peut cependant être considérée
comme faisant partie d'un circuit pour la capture de l'énergie de rayonnement
ambiant, en particulier celle produite par la bobine et, ainsi, éventuellement,
que également repris, dans le procédé , d'autres sources ambiantes. Afin de déterminer si la dernière
considération est la possibilité du tout, ou que l'énergie captée par un
analogue de notre corps métallique ou la feuille d'or dans les expériences
décrites ci-dessus, est tout à fait un sous-produit de l'énergie transmise par
la plaque reliée à l'pôle extérieur du secondaire, nous avons ensuite déterminé
ce qui se passerait si le pick-up pour le diviseur pleine onde ont été placés,
pas à la sortie de la bobine secondaire, mais d'une, identiques à tous égards,
plaque (la plaque récepteur R , par opposition à la plaque d'émetteur T)
placé à une certaine distance à partir, et au-dessus, la première. En d'autres termes, la feuille d'or est
remplacé par une plaque de réception, et cette porte un circuit d'essai joint
identique au circuit d'essai utilisé pour évaluer directement la sortie de la
bobine.

Comme le montre le Tableau 2 ci-dessus, les
résultats de l'expérience montrent qu'il n'y a pas de perte d'énergie pris en
charge à la plaque de R (Fig.10) par rapport à la situation la
plus favorable impliquant la plaque 30 (Fig.9) interposé entre le
chiral connecté bobines. Cette
observation n'est cependant pas toujours le cas. Pour de meilleurs résultats il faut utiliser
des plaques de fer, d'or ou d'argent placés parallèlement à l'horizon, avec la
plaque sous la plaque de R et T.
En effet, si l'on emploie à la place des plaques d'aluminium et suspend
ceux-ci à la verticale, on peut enregistrer une perte constante de sortie au
diviseur lors du changement de l'entrée de diviseur du T pour les
plaques de R.
Si, toutefois, la plaque R est relié à son
tour à une seconde bobine identique, également câblé à l'envers, et cette
seconde bobine à son tour sert d'entrée au diviseur pleine onde (Fig.11),
puis un phénomène plus curieux a lieu - l'puissance de sortie augmente
considérablement (voir le Tableau 2), comme si le circuit diviseur avait
subi une injection d'énergie ne présente à l'origine. Notez que les circuits sont en effet de
résonance, mais l'injection de l'énergie qui contribuent de près de 60-66%
(pour les deux zones de la plaque dans l'expérience précédente) de l'entrée que
nous appelons, n'est pas causée par résonance inductive, puisque l'effet de
résonance peut attribuer à la configuration décrite sur la Fig.9. La distance entre les plaques, ainsi que
leur orientation par rapport au système de l'horizon local de l'observateur
apparaissent également à la matière, les meilleurs résultats étant obtenus au
optimales distances (par exemple pour 2 pieds carrés plaques le meilleur écart,
à 43% d'humidité relative et de la salle température, est d'au moins 6 pouces).
Nous avons testé la possibilité que la chaleur
produite par l'environnement de fonctionnement de la bobine peut être la source
de l'énergie injectée, la plaque du second système agissant éventuellement
comme collecteur de la chaleur présente dans l'espace. Comme il s'est avéré, expériences ont montré
à plusieurs reprises que l'écart entre les plaques T et R n'y
avait pas de rayonnement thermique important de propagation entre les uns et
les autres. Les expériences
d'illustration plus sont ceux dans lesquels nous avons déterminé où l'énergie
thermique semble raisonnable, et qui participent à coupler deux cavités:
l'écart entre l'émetteur-récepteur plaques T et R, et une cage de
Faraday boîtier 34 (voir Fig.12).
La première cavité semble être très semblable à celle d'un condensateur
: les deux plaques parallèles identiques sont entourés par un isolant
diélectrique d'épaisseur 32, et une T2 thermomètre est inséré à
mi-chemin à travers elle. Un thermomètre
T1 est également fixée à la plaque de T, pour mesurer sa
température. La seconde cavité est
simple cage métallique isolé avec un thermomètre T3 inséré 2 cm dans sa
partie supérieure. Certains 2-4 cm
au-dessus du haut de la cage, il est placé un quatrième T4 thermomètre,
à l'intérieur d'un cylindre isolé.
Ces résultats montrent que ce n'est pas la chaleur
sensible qui émane de la plaque T.
Au lieu de cela, d'autres formes de rayonnement traverse ces cavités
pour générer de la chaleur sensible à leurs limites métalliques, de telle sorte
que plus la température est élevée au-dessus de la plaque R (à
l'intérieur de la cage) et à nouveau au-dessus de la troisième plaque, c'est à
dire au-dessus de la partie supérieure de la cage, que est généré dans l'espace
R / T, c'est à dire près de la plaque T. Cela montre clairement que la bobine de Tesla
n'est pas une source importante de rayonnement thermique, et que la chaleur
sensible peut être détectée à l'intérieur et sur le dessus de la cage de
Faraday seulement comme une nouvelle transformation de l'énergie de rayonnement
transmis à travers la cavité T / R.
La même expérience montre également que, quelle que
soit la nature de l'énergie supplémentaire de l'environnement d'être injecté à
la surface de la plaque de R (comme le montre le Tableau 2 les
résultats ci-dessus), il est fort probable rayonnement non thermique, au moins
pas d'énergie sous la forme de chaleur sensible. Et quelle que soit la nature de cette énergie
rayonnante ambiante étant mobilisé par l'énergie radiante électrique transmise
de la plaque T, il peut produire de la chaleur importante à l'intérieur
d'une enceinte à côté de la plaque R.
Puisque nous savons aussi expérimentalement, que
cette observation d'une injection de l'énergie ambiante sur la plaque de R ou
R cage dépend de l'humidité relative, étant le plus facilement
observable lorsque celui-ci est faible (<50% d'humidité relative), et étant
pratiquement impossible à observer quand l'air est saturé de vapeur d'eau, nous
pouvons en déduire que la vapeur d'eau est un bon absorbeur de l'énergie
radiante sans masse électrique émise par la plaque T. Ceci suggère fortement que ce processus
d'absorption revient à augmenter l'énergie potentielle intrinsèque des
molécules de vapeur d'eau adjacents à la plaque T. En l'absence de quantités importantes de
vapeur d'eau, lorsque l'atmosphère est sèche, on peut spéculer que ce processus
d'absorption est remplacé par ce que l'on suppose est un processus parallèle
impliquant les différentes molécules gazeuses de l'air. Toutefois, soit parce que les molécules d'air
comportent des espèces moléculaires qui donnent facilement de cette énergie
potentielle, comme on pourrait spéculer c'est le cas avec de l'oxygène
moléculaire, de l'hydrogène et de l'azote, ou parce que les molécules d'air
absorbent beaucoup moins d'énergie " latente " (comme cela semble
être le cas avec des gaz inertes), et il n'y a donc plus de lui dans l'état non
lié moléculaire (comme nous le proposons explicitement comme une possibilité)
et donc disponible pour l'absorption par le récepteur réglé de manière
appropriée, le augmenté de molécules d'air sont conférés par l'absorption de la
rayonnement électrique sans masse dans l'intervalle T / R est
transféré vers le conducteur R ensemble avec l'énergie latente de ces
molécules possédaient déjà avant d'entrer dans cet écart. Par conséquent, l'injection de l'énergie et
sa dépendance de la pression partielle de vapeur d'eau, qui prend la fuite à la
place de cette énergie " latente " et il parvient à la retenue de la
plaque de transmission de R.
Si l'intervalle T / R peut mobiliser
l'énergie ambiante qui n'est ni électromagnétique ni thermique dans la nature,
mais dont l'énergie " latente " devient injecté dans le circuit
diviseur de forme électrique, la chaleur (par exemple de l'énergie thermique
sensible) produite à l'intérieur et au-dessus de la cage, peuvent également
être mobilisées électriquement entrée dans le circuit de diviseur. L'endroit évident pour chercher le
positionnement de la jonction froide qui pourrait convertir la chaleur sensible
en énergie électrocinétique des charges de masse lié est au sommet de la cage,
où il est le plus chaud (voir en haut de la courbe de la Fig.13 en
places ombragées). Ceci est clairement
observé à partir des résultats présentés dans le Tableau 3 ci-dessous,
où la différence de température initiale entre le haut de la boîte et la
surface de la plaque T était 0.50C. et la partie
supérieure de la température de la boîte a augmenté de 0.20C. après 2,5 minutes, lorsque le diviseur est connectée à la jonction, par
rapport à 0.350C. lorsque ce n'est pas (et la bobine de
transmission a été activé).

Pour l'exécution effectuée par la cage R nu,
la température au-dessus du haut de la cage était 24,30C. Au départ, par rapport à la température de la
salle de commande du 23,90C. Pour la
course réalisée avec le cage R isolée exposé directement au soleil, à
midi, un jour Août fraîche et claire, la température au-dessus du haut de la
cage était 330C. Par rapport à la
température de l'air de commande de 18,40C.
La température de la jonction froide à la partie supérieure de la cage
était 31.90C. tandis que le terme a été réalisée.
Il ressort des données du Tableau 3, la
manière dont une seconde injection de l'énergie a lieu dans l'appareil. Si, dans l'intervalle T / R, l'énergie
injectée semble être de l'ordre de l'absorption de " chaleur latente
", dans la partie supérieure de la cavité de la cage, à la jonction
froide, l'injection est une chaleur rayonnante " sensible ". De plus, cette addition secondaire de l'énergie
pourrait être encore améliorée en plaçant l'isolant solide autour de l'ensemble
de l'appareil ou de la cage elle-même, et en outre si, par exposition de
l'ensemble du dispositif au rayonnement solaire.
Nous avons ensuite porté notre attention sur la cavité
de l'écart T / R avec l'intention de déterminer si les conditions
atmosphériques ou le vide cédons les mêmes ou différents résultats. Nous ne pouvions pas, bien sûr, tester les
mêmes grandes plaques de la région qui ont été utilisés pour les études menées
à la pression atmosphérique. Dans le cas
présent, nous avons utilisé à la place électrodes à grande surface (environ 0,2
pieds carrés) en acier inoxydable de haute qualité ou encore l'aluminium. Les résultats préliminaires ont montré que
ces tubes par passage étroit T / R, lorsqu'il est couplé au circuit de
diviseur, ont donné des taux d'impulsions rapides dans le circuit secondaire
lorsque le vide qu'à pression atmosphérique.
La force de la décharge couronne a également intensifié, comme il s'est
finalement remplacé par une décharge luminescente normale. Aux fins de l'amélioration de la capture
spatiale de (1) l'énergie libre de la masse électrique rayonnée à partir de
l'électrode de T et (2) l'énergie thermique latente non-rayonnante
mobilisé par elle pour être recueilli électriquement à la plaque de R,
un T électrode cylindrique axial était inséré à l'intérieur d'un
cylindre concentrique plus large ou entre deux plaques communes de grande
surface (par exemple, > 100 cm2) fonctionnant comme électrode R, dans
un récipient diélectrique approprié à l'extraction (verre, polycarbonate), à
une distance typique d'au moins 3 cm entre les électrodes, et l'ensemble du
dispositif a été testé à des pressions différentes.
Le circuit secondaire monté en aval du diviseur à
double alternance est tel que représenté sur la Fig.14 (en utilisant une
décharge luminescente anormale autogène pulsé, ou PAGD, le circuit de
convertisseur), avec le réacteur 36 PAGD ensemble à 10 Torr (compte tenu
de la haute l'entrée de tension qui varie entre 1,500V et 3,200V) et a donné
les résultats présentés dans le Tableau 4 ci-dessous. Nous devrions remarquer aussi que ces
impulsions payer le paquet de charge CP via les condensateurs de couplage 38,
pont redresseur 40 et 42 réservoirs condensateurs et des diodes de
blocage 44, comme prévu à partir de l'art antérieur représenté par les
brevets liés à PAGD dispositifs.

L'effet
de la dépression dans le tube d'entrefer T / R semble être double. En transformant la décharge corona dans une
décharge luminescente normale, on augmente la production locale de photons
(probablement associée à la formation et le rejet des états métastables dans le
plasma), et en même temps, augmente le taux d'impulsions dans le circuit de
sortie et ainsi , selon toute probabilité, l'énergie injectée dans la cavité de
l'intervalle T / R. Mais cela n'a
pas encore nous permettre de confirmer si oui ou non il est l'énergie "
chaleur latente " des molécules de plasma qui est prélevée au niveau de la
plaque de réception, même si elle est plausible, en principe, que les plasmas
peuvent effectuer un transfert plus efficace de " chaleur latente " à
l'écoute des récepteurs que les gaz atmosphériques.
La dépendance à vide de la vitesse du réacteur PAGD
utilisé comme exemple dans le circuit secondaire en aval du diviseur
d'impulsions est également assez bien marquée, avec des taux d'impulsions
rapides étant enregistrés à 1 torr pour l'échantillon terme l'indique le Tableau
5 ci-dessous.

Il convient de noter ici que la polarité de
l'illustre le câblage du tube de réacteur en PAGD, comme représenté sur la Fig.14,
est préférable aux fins de maintien de l'auto-émission électronique régulière à
la haute tension. Favorise la
configuration inverse, avec l'électrode centrale et les plaques négatives
positives à la place de chauffage de la cathode et d'une défaillance dans une
décharge luminescente normale.
Nous avons testé un arrangement similaire à celui
représenté sur la Fig.14 ci-dessus, mais avec un circuit de moteur de
PAGD (voir notre brevet US. N ° 5416391).
Un moteur à phase auxiliaire 44 remplace le bloc redresseur et
chargé, et le réacteur de PAGD est exploité à la même pression de 15 Torr,
comme le montre la Fig.15. Le tube de l'écart T / R testé avait
une plaque plus grande distance (2 pieds), avec une plaque fonctionne
maintenant comme émetteur et l'autre récepteur.
On notera également l'autre câblage du réacteur PAGD. Les résultats, comme indiqué ci-dessous dans
le Tableau 6, présente impulsions par seconde (PPS) et moteur tours par
minute (RPM) sur les tendances de la courbe qui semblent être analogue et
parallèle aux courbes de Paschen bien connus pour tension de claquage dans le
vide - tels que le T / R écart obtient de meilleurs résultats, soit dans
le mode de décharge corona atmosphérique, ou en mode à vide poussé à décharge
luminescente normale (NGD), que dans la gamme basse de la tension de claquage
de la courbe où la décharge forme un canal étroit et prend l'aspect d'un "
aurore " décharge de région de transition (TRD).

Ces résultats suggèrent que les plasmas avec
dispersion latérale élevée, c'est à dire formés sur de grandes surfaces
d'électrodes (par exemple corona et plasmas NGD) et donc dépourvues de rigueur,
sont plus susceptibles de mobiliser l'électricité, l'énergie potentielle
intrinsèque des charges moléculaires que les plasmas de pincement semble être
mesure de le faire (par exemple, les plasmas TRD). Il semble également, plus le vide est fait à
partir de la cavité d'interstice T / R, la plus efficace fait le
transfert de cette énergie potentielle intrinsèque devenir, à savoir la chaleur
latente de masse lié à l'énergie électrocinétique de charges qui circulent dans
le circuit récepteur. A environ 0,06
Torr, ce transfert sous vide est comparable à celle observée dans des
conditions atmosphériques, et donc pour une plus grande densité de molécules.
Nous avons vérifié si il est possible d'utiliser
l'énergie de la chaleur latente de molécules d'eau. Il est possible que dans la
phase vapeur qu'ils peuvent effectivement conserver leur énergie latente - mais
pourraient-ils donner une partie de une fois très dense en phase liquide? Pour tester cette hypothèse, nous avons plongés l'écart T / R dans
une cuve d'eau de verre. Le moteur
utilisé pour ces tests était un moteur de glisser-tasse haute vitesse 2-phase
(voir Fig.18 et la description associée), câblé en split-phase par deux
enroulements de phase identiques capacitive équilibrée, et les plaques de fer
galvanisé chacun avait une zone d'un pied carré. Les résultats sont présentés dans le Tableau
7 ci-dessous, et indiquent clairement qu'il est possible de puiser - dans
le T / R cavité - la " heat latente " de l'eau dans la phase
liquide. Comme observé,
l'immersion de la cavité T / R dans l'eau de la vitesse de sortie du
moteur a augmenté de 22% (12117/9888) x 100).
Cela correspond à une
augmentation de 50% en puissance, de 18W à 9888 rpm à 27W à 12.117 tours par
minute:

Ainsi,
l'utilisation de l'eau contenant des ions ou d'un autre liquide aqueux
contenant des ions dans la cavité favorise la propagation longue distance et
une plus grande injection d'énergie thermique latente et dans le circuit
récepteur. Un tel résultat n'est
pas atteint si la cavité est remplie avec de l'eau désionisée.
Les résultats qui précèdent conduisent donc à la
conception d'un appareil actuellement préféré, sur la base de ces résultats,
pour la conversion de l'énergie électrique sans masse, de l'énergie de "
chaleur latente " et de l'énergie thermique " sensible " en
énergie électrique conventionnelle, comme le montre la Fig.16, qui
intègre l'ensemble des résultats et des améliorations distinctes. L'enroulement de la bobine de Tesla 6
en bas est entraînée de la manière habituelle en utilisant un étage de vibreur
à deux impulsions de la bobine primaire 4. Le pôle extérieur du secondaire 6 est
alors reliée à une plaque métallique circulaire T qui est une extrémité
d'un cavité cylindrique vide, reliée à une pompe à vide ou scellé à une
pression déterminée, ou qui forme un alambic pour eau ou une autre solution
contenant un ou liquide aqueux. Cette
cavité constitue la fente d'émetteur / récepteur, et est donc délimité par une
paroi enveloppe et la structure diélectrique 32, par la plaque circulaire
du récepteur R en sa surface supérieure.
En retour, cette plaque R sert de base d'une conique cage de
Faraday 34, de préférence étanche à l'air et à la pression
atmosphérique, mais qui pourrait également faire l'objet d'évacuation, dont la
structure conique porte à ses dispositions faîtières pour une jonction froide 45
et de toute possible renforcement de la même jonction par application de
surface de différents conducteurs métalliques qui peuvent optimiser l'effet
Peltier-Seebeck. La sortie de la jonction
froide où l'énergie thermique sensible est ajouté à l'énergie électrocinétique
de porteurs de charge, est aussi l'entrée à l'extrémité distale de
l'enroulement 6 de l'agencement de bobine chiral qui soutient la capture
de résonance de l'ensemble des trois flux d'énergie ((1) ondes électriques de
nature longitudinale, (2) vrai " chaleur latente " ou la valeur
intrinsèque (thermique) l'énergie potentielle, et (3) l'énergie thermocinétique
de molécules, (c'est à dire la chaleur " sensible ") et, placés en
série avec une connexion de masse l'entrée du diviseur de pleine onde 8, 10,
alimente la sortie du circuit des condensateurs en série 12, 14 à la
terre à leur robinet commun. Dans
l'intervalle T / R, l'énergie transmise des ondes longitudinales
électrique est capturé avec une remise de l'énergie potentielle intrinsèque par
des molécules capturées sur le terrain. dans l'élément de R, étendu dans
une enceinte qui guide la chaleur rayonnante " sensible ", celui-ci
est généré, puis reprirent à la jonction froide.
Appareil consistant en le / la cavité de l'écart R
cylindrique T et le conique cage contiguë est alors de préférence
terminée en blanc brillant et cylindrique, enveloppé dans un récipient noir mat
46 par une isolation thermique efficace 48, cette dernière se
terminant à la hauteur du fond de T.
Disque appareil (non représenté) peut être prévu pour déplacer
verticalement la plaque T pour ajuster l'écart T / R.
Une autre variante de réalisation du dispositif est
représenté sur la Fig.17. Ici, le
circuit de commande de l'appareil est comme nous l'avons indiqué dans nos
brevets antérieurs, qui emploie un tube pulsé autogène de lueur anormale de
décharge 50 dans la configuration représentée, fournis par une batterie DP
par des diodes de blocage 52 et un circuit RC formé par la
résistance 54 et le condensateur 56 pour entraîner le primaire 2
d'une première bobine de Tesla à obtenir au niveau du pôle distal du
secondaire 6 de l'énergie à injecter à la plaque T sous la forme d'une
électrode centrale d'une chambre à vide coaxial (étanche ou non), de laquelle
l'enveloppe cylindrique métallique constitue la plaque de réception R,
ce dernier étant placé en position centrale à l'intérieur de la cage 34 et
conique contiguë à ses parois et la base.
Le haut et le bas de la chambre coaxial transporte disques isolants
appropriés, de préférence avec des raccords à joint torique. Encore une fois, le dispositif est enfermé
dans un isolant à l'intérieur d'un récipient cylindrique 46, et l'entrée
dans le circuit de capture entraînée dans le diviseur à double alternance est
prise à partir de la jonction froide 45 au sommet de la cage étanche à
l'air. Le circuit de sortie est
similaire à celle de la Fig.15.
Nous avons trouvé, cependant, que même lorsque les
valeurs des composants dans les circuits de commande du moteur et du moteur
sont soigneusement sélectionnés de sorte que ces circuits sont co-résonnant
avec le composant onde amortie (DW) des impulsions d'attaque de moteur, la
puissance de sortie du moteur est loin d'ce qui devrait théoriquement être
réalisable. Dans un effort pour répondre
à ce problème, nous avons remplacé le moteur à induction de type cage
d'écureuil 44 par un moteur traînée de tasse de Type KS 8624 de la
Western Electric dans l'espoir que le rotor non magnétique à faible inertie
permettrait une meilleure réponse à la amortie Vague composant. Ce moteur est similaire à l'un des types
utilisés par Reich dans ses expériences.
Bien que les résultats sont bien meilleurs ils sont tombés encore en
deçà des attentes. Remplacement de ce
moteur par un moteur inertie humide de Type KS 9303, également de la Western
Electric, à condition de bien meilleurs résultats que discuté ci-dessous.
Fondamentalement, les difficultés que nous avons
rencontrées provenaient de l'incapacité des accouplements de moteur pour
répondre efficacement et en douceur, et en même temps, les impulsions et ondes
composants d'impulsions amortie Wave: c'est-à-simultanément aux-haute intensité
des impulsions de courant de pointe (l'cas avant la fin), la composante
continue-comme, et à la vague imbibé trains ces causes, c'est à dire la queue
d'impulsion (ou événement arrière) -ou composante CA-comme. Cette difficulté est présente même quand on
cherche juste à courir les moteurs à induction à partir des impulsions DW d'une
bobine de Tesla, la difficulté qui a poussé Tesla à renoncer à son projet de
conduite d'un rotor de disque non-ferromagnétique monté sur un stator de la
barre de noyau de fer avec des vagues mouillées .
Nous pensons que la clé de la capture de la sortie
de flux d'énergie sans masse sous forme électrique par les émetteurs de Tesla,
y compris toute injecté énergie latente ou thermique qui ont subi la conversion
en énergie électrique est d'employer le à l'écoute, unipolaire, Y-alimenté,
PAGD -plasma pulseur entraînement du moteur à phase auxiliaire entraînée nous
avons inventé (brevet US n ° 5,416,391) en conjonction avec un servomoteur
CA-générateur inertie humide (voir Fig.18): cela a un arbre de moteur 64
qui couple un moteur de glisser-tasse rotor 60, de préférence de
l'aluminium, de l'argent, de l'or ou de molybdène, directement à un générateur
de traînée du rotor de coupe-62 qui entraîne un aimant permanent (PM) 66
volant, libre en rotation dans des paliers 67, qui fournit un
amortissement inertiel. L'arbre 64,
tourillonné par des paliers 61 dans le carter du moteur 44,
fournit une sortie de puissance par un mécanisme facultatif 68. Les enroulements de phase du moteur 44
sont enroulées sur un noyau de stator 70 comportant des éléments
concentriques, entre lesquels le rotor ou gobelets 60 tourne . Cette structure rend idéal pour la capture
des impulsions DW, si sa source dans l'émetteur, amplifié dans la cavité T /
R ou dans le générateur d'impulsions de source de plasma, tout en
synchronisme. Efficacement les couples de moteur de
l'action d'amortissement du rotor du moteur de douille glisser-tasse, où
l'action, comme nous l'avons déjà constaté pour les moteurs KS-8624, est tout à
fait efficace pour absorber le front-end événement CC-comme, avec
l'amortissement inertiel le PM volant sur la drag-tasse générateur manches
rotor, qui à son tour est très efficace pour absorber le back-end CA-comme
événement train d'ondes.
Le
moteur KS-9154 utilisée par Reich n'était pas une inertie imbibé CA
glisser-tasse servomoteur-générateur.
Avait Reich a réussi à surmonter les limites de son 2-phase ou solution
de moteur, comme nous l'avons maintenant montré qu'il est possible de faire (en
appliquant la fonction Y circuit de l'entraînement du moteur à phase auxiliaire
PAGD que nous avons inventées), son moteur aurait subi les mêmes réserves que
nous avons rencontrés avec le moteur 8624 KS.
Tout
moteur, par elle-même, a un amortissement interne ou intrinsèque par lequel
l'accélération est nulle uniquement lorsque le rotor tourne à vitesse
constante. Pour les moteurs qui
fonctionnent sur la base du principe de la résistance, où le feuillet est en
fait asynchrone constitutive de l'action du moteur, en induisant des courants
de Foucault dans le rotor, l'amortissement inhérent est toujours plus forte que
pour les autres moteurs à induction. Le
couple d'amortissement ou de freinage se produit quand un courant constant
circule à travers un disque ou une tasse de traînée en rotation.
En
dehors de ce freinage inhérente, amortisseurs peuvent également être appliqués
à des servomoteurs pour stabiliser davantage leur rotation. Ils absorbent de
l'énergie, et la sortie de puissance et le couple du moteur est ainsi
réduit. Un fonctionnement optimal de
servomoteurs nécessite à la fois une intervention rapide sur la partie du rotor
à des changements dans la phase de la variable ou de contrôle, et une réponse
stable qui est exempte de l'oscillation, et un dépassement d'engrènement. La réponse rapide est assurée en utilisant
des rotors à faible inertie, comme drag-tasses ou en alliage coulé
écureuil-cages, et le dépassement et l'oscillation sont réduits au minimum
grâce à l'amortissement ou un couple de ralentissement qui augmente avec
l'augmentation de la vitesse du moteur.
Typiquement, dans un servo-moteur à amortissement visqueux, le registre
est un générateur de glisser-coupe monté de façon rigide sur l'arbre du rotor
du moteur, et le générateur de glisser-coupe tourne par rapport au champ d'un
aimant permanent de champ statique du stator.
Le générateur développe un couple de freinage proportionnel à la vitesse et
l'énergie absorbée par l'amortisseur est proportionnelle au carré de la
vitesse. L'amortissement peut être
réglée et, comme elle augmente, la même quantité de puissance d'entrée et donne
un couple plus faible vitesse du moteur.
Inertielle humidifié servomoteurs différer visqueux humidifié moteurs en
ce que le stator à aimants permanents du générateur glisser coupelle est
maintenant monté dans ses paliers, que ce soit à l'arbre du moteur ou sur un
arbre aligné séparé, formant un volant à forte inertie.
Cela signifie que, tandis que le rotor du moteur
subit toujours un amortissement visqueux dans les servomoteurs visqueux
humidifié, dans les servomoteurs à inertie humidifié le rotor du moteur de
coupe de traînée subit seulement un amortissement visqueux, tout en accélérant
le volant, avec le couple d'amortissement toujours s'opposer à toute variation
de la vitesse du rotor. Une fois que le
volant tourne en synchronisme avec le rotor, l'ensemble d'amortissement
cesse. A noter que cet amortissement
visqueux est effectuée par le couplage du générateur de traînée du rotor, de
coupe, fixé rigidement au rotor du moteur, le volant de PM, de sorte que leur
mouvement relatif génère le couple visqueux proportionnel à la vitesse
relative. L'utilisation de rotors manches glisser-gobelets dans servomoteurs
inertie mouillées a été largement supplanté par des rotors à cage d'écureuil,
une fois celui-ci s'est produit en tant que rotors en alliage coulé. Depuis inertie moteurs mouillées peuvent être
utilisés dans des applications d'asservissement ouverte et en boucle fermée, et
présente une meilleure stabilité - même en présence de non-linéarités - et les
caractéristiques de vitesse plus élevées que les autres moteurs à induction
font (Diamond, A (1965) " inertie imbibé servo moteurs, l'analyse de la
performance ", électro-technologie, 7: 28-32.), ils ont été utilisés dans
les systèmes de suivi d'antenne, les plates-formes inertielle orientation
stables, convertisseurs analogique-numérique, tachymètres et des tables de
couple.
Le fonctionnement typique d'un servomoteur par
inertie humide est la suivante: avec la phase de référence entièrement excitée,
le rotor du moteur -fixedly lié au rotor de la génératrice, ainsi que le volant
d'inertie - rester immobile; une fois que l'alimentation est appliquée à la
phase de contrôle, le rotor du moteur réagit immédiatement mais le volant reste
au repos . Cependant, comme le générateur de glisser-coupe 62 est forcé
à se déplacer à travers le champ magnétique permanent du volant, il crée un
couple de traînée qui ralentit le rotor de moteur fixé proportionnellement à
l'accélération qu'il confère au volant qu'il est aujourd'hui en mouvement , ce
qui crée l'amortisseur visqueux. Comme
le volant accélère, la vitesse relative du moteur par rapport au volant
d'inertie, ainsi que le couple d'amortissement, de diminuer jusqu'à ce que à la
fois le moteur et le volant tournent en synchronisme et sans couple
d'amortissement est exercé - après quoi la traînée sur la coupelle de moteur
exercée par la coupe du générateur est négligeable.
Le moteur KS-9303 est une inertie imbibé
servomoteur mais se différencie par rapport aux autres moteurs inertie
mouillées, en ce que (1) il utilise un rotor de moteur à manches glisser-tasse
en aluminium, très semblable à celui de la KS-8624, mais avec des dimensions
légèrement différentes, et avec un bout d'arbre pour la tasse de
glisser-générateur de rotor cuivre, et (2) la structure du volant en mouvement
est monté sur un arbre fixe distinct, comme déjà décrit en référence à la Fig.18. Or, en principe, même l'application de
l'amortissement minimal diminue le rendement du moteur, ce qui entraîne une
diminution de couple et de vitesse. Que
ce soit le moteur à amortissement inertiel comporte un rotor glisser tasse, un
rotor ou un manchon de rotor à cage d'écureuil, l'amortissement augmente le
glissement du rotor. Laithwaite considère moteurs glisser-tasse
comme étant " dynamique inférieurs à leurs homologues de la cage "
(Laithwaite, ER (1957) " machines à induction à des fins spéciales ",
Londres, Angleterre, p. 323). Si nous ajoutons maintenant un couple
d'amortissement et de retarder visqueux, nous ne devrions pas être en mesure
d'obtenir beaucoup plus qu'une efficacité de 55% dans les meilleures
conditions. D'autre part, le
dispositif d'amortissement d'inertie sera décrite seulement d'abstraction ou de
l'énergie électrique lorsque le rotor du moteur accélère ou décélère par
rapport au volant.
Ces
moteurs glisser-tasse, si inertie humidifié ou non, développent un couple
constant à régime constant pour une fréquence d'alimentation donnée et une
capacité appropriée de déphasage. Pour chaque
fréquence, les moteurs à réagir, il existe une capacité de résonance optimale à
phase auxiliaire, mais à proximité d'autres valeurs encore sont adaptés pour un
fonctionnement et pour chaque valeur de la capacité, il existe une fréquence
optimale pour laquelle les moteurs réagissent.
Par exemple, le moteur KS-8624 répond le mieux à 450 Hz quand une
capacité de 1 microfarad est employé, répond le mieux à 250 Hz quand une
capacité de 10 microfarads est employé, et répond mieux à 60 Hz, quand une
capacité de 100 microfarads est employé.
Comme la capacité augmente, la fréquence de résonance CW du moteur est
déplacé vers des valeurs plus basses. Si
nous fixons la capacité à une valeur (par exemple 10 microfarads) appropriés
pour tester la réponse en fréquence à une tension fixe de 12 VCA, le résultat
observé à la fois pour le KS-8624 et les moteurs KS-9303 montrent une
distribution de la vitesse de rotation du moteur de réponse qui a un pic
identique à 250 Hz pour les deux moteurs, avec la réponse en douceur diminuant
à zéro sur les deux côtés de la pointe.
Ces résultats indiquent que, lorsque câblé comme un
moteur à phase auxiliaire, la vitesse de rotation du moteur varie pas en
fonction de la tension ou de courant, mais en fonction de la fréquence lorsque
la capacité phase auxiliaire est fixé à l'intérieur d'une plage appropriée, il
est un mode de fréquence optimale pour chaque valeur de capacité appropriée,
avec des valeurs plus faibles de capacité favorisant les modes de fréquences
plus élevées. Pour une fréquence donnée
et la capacité, la vitesse de rotation du moteur reste essentiellement constant
et indépendant de la tension et du courant d'entrée, et donc à un plateau. Limiteur de couple, dans le même agencement
de circuit, suit exactement le même schéma que la vitesse de rotation, en
fonction de la fréquence d'entrée à un potentiel fixe. Le couple est
linéairement proportionnel au régime dans ces moteurs quand ils sont à phase
auxiliaire filaire, et le régime linéaire proportionnelle à la fréquence CW,
qui les rend idéales pour l'expérimentation et la détermination des calculs de
puissance de sortie. En outre, étant
donné que ce sont des machines de glissement, le glissement lui-même détermine
les courants rotoriques et ceux-ci sont sensibles à la mise au point de telle sorte
que leur position relative et un retard dans le domaine peuvent trouver des
modes résonnants de fréquence pour faire varier la capacité et CW.
Dans le circuit de la Fig.17 lors de
l'utilisation du moteur 9303 KS, l'amortissement d'inertie de l'accouplement du
volant moteur retarde les courants rotoriques suffisante pour leur permettre
d'atteindre le couple, avec l'ensemble de montage du moteur servant de
dissipateur préféré pour l'ensemble de l'énergie , et la masse lié sans masse,
capturé par le circuit de la bobine de réception avec une action de dessin créé
par le moteur sur le circuit, et garantissant une absorption satisfaisante par
un amortisseur à inertie de l'influx le combiné, synchronisé, amorties ondes,
ceux qui se produisent à une faible fréquence à la suite de la mise à feu du
réacteur PAGD, et ceux qui se produisent à une fréquence plus élevée superposée
-sourced dans le circuit d'émetteur et capté par le récepteur et la plaque de
bobine. L'action de chaque DW impulsion
train lui-même génère deux événements différents : la discontinuité
auto-électronique comme CC-comme qui fixe le moteur en marche et lance les
courants de rotor, et le CA-comme imbibé train d'ondes qui prend en charge la
cohérence de ces rotors. La
concentration du courant nécessaire pour relancer le moteur est fournie par les
impulsions DW du réacteur de PAGD, tandis que, une fois que le moteur est en
mouvement, et en particulier, une fois qu'il est stabilisé par le volant
d'inertie, l'action cumulée de la fréquence plus élevée DW impulsions se fait
sentir en accélérant le rotor à une vitesse de rotation optimale.
Pour la prochaine série de tests, nous avons
utilisé le schéma de principe du moteur améliorée montré dans Fig.19. La station de transmission est l'émetteur typique
Tesla avec une scène de vibrateur 60 Hz ligne nourris. A l'entrée de la ligne à la première étape,
nous mettons un wattmètre CA calibré (Weston modèle 432), et l'ampèremètre d'un
330B Beckman en série avec le fil chaud, nous avons mis la scène de vibrateur
pour 41 clics, une consommation de 28.5W et 35W, en fonction des circonstances
encore à décrire. Cette consommation a
été confirmée par la bobine d'entraînement à partir d'un onduleur alimenté par
une batterie de 12 volts. L'onduleur consomme 2,16 watts, et est efficace à
90%. La consommation totale de la batterie est de 42 watts (12 V à 3,5 A); une
fois que les 2,16 watts est déduite et l'efficacité pris en compte, nous
obtenons le même (stade de vibrateur au max., soit 47 clics, dans cette expérience)
36W. L'écart T / R est ajusté à 3 '',
et 2 plaques de pied carrés sont utilisés.
Bobines émettrice et réceptrice sont à l'écoute, et sont donc les
capacités de la plaque, à 250 kHz, aussi les capacités du circuit de la
fonction Y reliée à la sortie de la bobine de réception.
La tension redressée et du courant généré par
l'émetteur secondaire et par la plaque d'émetteur a été constatée avec une onde
diviseur de bobine calibrée (fonction Y) circuit en le chargeant avec
différentes valeurs de résistance. Les
résultats constituent une mesure de la puissance électrique de sortie de masse
lié directement à partir de l'appareil émetteur. La même méthode a été utilisée pour déterminer
la tension, le courant et la puissance des charges de masse lié circulant dans
le circuit de la plaque de réception et de la bobine. Les résultats sont présentés dans le Tableau
8 ci-dessous:

Les résultats indiquent que la puissance la plus
élevée de la masse liée assemblé par le circuit d'émetteur secondaire ne
dépasse pas 7 watts - et c'est directement la sortie du secondaire 26 lorsque
la charge est de 50 mégohms, ou à partir de la plaque d'émetteur lorsque la
charge est de 1 mégohm. La puissance
électrique de masse lié émulé par le circuit de réception (plaque, la bobine et
la fonction Y sans le circuit générateur d'impulsions de plasma) ne dépasse
jamais la puissance électrique de masse lié émis directement par l'émetteur, et
des pics lorsque la valeur de charge résistive (1 mégohm) se rapproche la plage
de résistance de pré-ventilation du tube à vide, à 4.72W. Ces résultats indiquent donc que, lorsque le
circuit émetteur consomme un maximum de 35 W, une sortie typique de
l'enroulement secondaire du transmetteur est 7W, et en 75 mm de la distance à
l'intérieur de la zone proximale de celle-ci, la prise en charge par une écoute
récepteur sera de l'ordre de 5W de masse lié courant dupliqué dans la bobine
réceptrice. La perte de la première
étape est donc de l'ordre de sept fois.
Poursuivant la description du circuit de la figure
19, une surface 128 cm2 de plaque, 6 cm réacteur écart PAGD est utilisé,
connecté comme décrit dans l'art antérieur pour une pompe rotative à vide
poussé (Correa, P & Correa, A (1995 ) " système de conversion de
l'énergie ", le brevet US. n ° 5449989). Les valeurs de pression ont été obtenus avec une jauge de thermocouple,
lors des phases opérationnelles. Les
moteurs KS-9303 à tester sont alors relié au réacteur de PAGD dans le
capacitive couplé, mode onduleur habituelle décrite dans notre art antérieur
(Correa, P & Correa, A (1995) " transduction électromécanique
d'impulsions de plasma ", US . no 5,416.391). Leur tr/min est détectée par un tachymètre
stroboscopique et amené à un Mac Performa 6400 exécutant un programme
d'algorithme de calcul de la puissance motrice de sortie. Mesures à moteur ont été faites à cinq minutes dans chaque course pour
les moteurs à vide, et à dix minutes pour les moteurs inertie amorties.
Toutes les expériences ont été réalisées de la même
session de travail. La détermination
expérimentale de la puissance de rotation continu en fonction de la fréquence
du pouls du réacteur a confirmé que le circuit amélioré développe capture
rotatif maximum de l'énergie sans masse dans le circuit récepteur au plus bas
taux de pulsation, comme nous l'avons déjà constaté pour le système de
conversion de brevet US. N ° 5449989. De
plus, les données ont montré que même des moteurs de types KS-8624 sont
capables de puissance de sortie mécanique au-delà de la puissance de sortie de
masse lié par l'émetteur (7W) ou capté par le récepteur (5 à un max. D'7W), une
fois le taux de PAGD diminue de 1,5 PPS.
Une telle anomalie ne peut s'expliquer que par le système étant devenu
capable de commencer à capturer le flux d'énergie sans masse dans le circuit
récepteur que nous savons est déjà sortie par le circuit de l'émetteur. Mais cet excès de puissance mécanique est toujours inférieure à la
puissance dans l'émetteur, et clairement pour.
Cela représente un gain de puissance par rapport au secondaire, mais une
perte par rapport à la première. La
largeur totale de la capture du flux d'énergie électrique sans masse en
circulation dans le circuit de réception n'est pas perçu jusqu'à ce que les
moteurs sont chargés de manière résonante par inertie car ils sont atténuées.
Les moteurs KS-9303, une fois inertie amorties, et
donc chargés, sont capables de récupérer assez de puissance du domaine de
l'énergie sans masse de développer une puissance mécanique, non seulement
beaucoup plus de la puissance de masse lié à la secondaire, mais aussi
dépassant largement la puissance d'entrée de masse lié à l'étape de vibrateur
et le primaire, à 28 à 35W. Une fois la fréquence du pouls s'approche du même
1.5 marqueur PPS, puissance mécanique au-delà de la puissance électrique
d'entrée de masse lié à la primaire devient évident, pour culminer à près de
trois fois supérieure à celle entrée. En
fait, la plus grande sortie nominal est également obtenu avec l'entrée la plus
basse dans le circuit d'émetteur, le plus haut coefficient exacte observée dans
cette expérience étant 100.8W / 28 W = 3,6.
Par ailleurs, en ce qui concerne la production de masse lié secondaire,
la même sortie rotatif mécanique représente un coefficient de overunity
beaucoup plus de rendement, de l'ordre de 14,4 fois plus grande. Ceci est au moins en partie le résultat du
récepteur et le moteur de capture de la sortie de l'énergie électrique par une
connexion en série de l'émetteur, et peut être en partie le résultat de
l'énergie libre de masse greffée par le régime de PAGD dans le réacteur de
PAGD.
L'examen des résultats de sortie de puissance
mécanique en fonction de l'augmentation de dépression dans le réacteur d'PAGD
et à différents niveaux de puissance de sortie, une performance du moteur au-dessous
de la limite 5-7W de la puissance traditionnelle de masse lié à la sortie du
secondaire représente un signal de sortie de perte de puissance mécanique avec
concerne à la fois la sortie secondaire de masse lié et l'entrée principale de
masse lié. Tous les résultats pour des
pressions jusqu'à 0,03 Torr entrent dans cette catégorie, et représentent donc
un couplage très inefficace au régime de PAGD.
Toute performance du moteur entre 7W et 28-35W représente une perte par
rapport à la puissance d'entrée électrique du système de l'émetteur, mais un
gain net de puissance par rapport à la puissance de sortie secondaire de masse
lié. Aucun des moteurs non mouillées par
inertie testées étaient en mesure d'effectuer à l'extérieur de cette région,
dans les conditions d'essai. Avec
primaire plus efficace de raccords secondaires dans la station d'émetteur,
cependant, on peut avantageusement utiliser ces moteurs seul à extraire une
partie de l'énergie libre de la masse secondaire ou de les faire fonctionner
dans des récipients clos sans connexions électriques externes classiques.
Pour arriver à des niveaux satisfaisants de
récupération d'énergie sans masse, on doit amortir les impulsions DW
superposées. Donc toutes les sorties
plus 35W résultats ont été obtenus en utilisant les moteurs de KS-9303 inertiel
humidifiés et représentent un gain de puissance net overunity cours tant la
puissance absorbée au primaire et la puissance de masse lié aux sorties par le
secondaire ou le pouvoir de masse lié aux émulé par le circuit du
récepteur. Cela se produit lorsque la
valeur du pouls de Stéphane tombe à 2 PPS, à la puissance rotative fortement
augmenter à mesure que le taux tombe à 1 PPS.
Une des caractéristiques intéressantes de
l'ensemble de circuits du moteur, nous avons proposé est qu'il peut fonctionner
avec des plasmas puisés à la fois dans le TRD et les régions AGD, la réaction
se produisant le moins efficace dans la région près de la NGD minimum de
Paschen. On pourrait penser que la
baisse de tension doit permettre d'augmenter l'intensité du courant fourni aux
moteurs, mais en fait ce n'est pas observé, avec le clignotement de la NGD
rendement oscillations erratiques et de faibles valeurs de courant. En accord avec la notion que le plasma TRD
est principalement composé d'ions positifs en retard, alors que le plasma de
PAGD est principalement un plasma d'électrons, la direction observée de
rotation des moteurs est opposée à la région TRD à celle de la région AGD. La région NGD marque donc la dépression, où
les vecteurs de vitesse changer de direction.
Dans le deuxième ou PAGD région, le fonctionnement du moteur est très
calme, contrairement à ce qui est observé dans la région TRD.
Une partie intégrante de la mise au point des
composants de circuits est le choix des capacités optimales utilisées pour
coupler le réacteur de PAGD pour le circuit du moteur et répartis de la phase
pour alimenter l'enroulement auxiliaire du moteur. Nous avons expérimenté avec des capacités
allant de 0,5 à 100 microfarads, et trouvé que les meilleurs résultats (par le
circuit en question - y compris les caractéristiques de la transmission), sont
telles que la valeur optimale de la capacité de couplage de PAGD était près de
4 microfarads, et la séparation de phase de capacité, à proximité de 1 à 4
microfarads, en fonction des conditions météorologiques. En jours de beau temps valeurs de capacité
inférieurs peuvent être utilisés, tandis que dans les jours de mauvais temps
capacités plus élevées sont nécessaires.
Pour faciliter la comparaison pour démontrer la nécessité d'accorder le
circuit en utilisant les meilleures capacités dans ces deux accouplements
(réacteur à moteur, et le couplage de phase du moteur), nous avons utilisé les
mêmes capacités en deux endroits du circuit.
Une comparaison des essais en utilisant une et
quatre microfarad valeurs montre la différence provoquée par le changement de
ces capacités de leur valeur optimale : l'ensemble des zones de décharge de la
plage de pression qui a été examiné, les quatre moteurs essai, utilisée avec
une plus grande moteur accélère lorsque les capacités sont réglées 4
microfarads plutôt que de 1 microfarad. La performance moins efficace obtenue
avec 1 microfarad capacité correspond à la corrélation inverse de la puissance
d'impulsion avec l'augmentation de la fréquence des impulsions, comme nous
avons trouvé pour le régime de PAGD.
Ceci est mis en évidence par une comparaison de tours par minute par
rapport à la fréquence du pouls pour les deux valeurs de capacité étant pris en
compte. Ils montrent des taux plus
élevés d'impulsions observées avec la capacitance inférieure, qui sont en
corrélation avec les vitesses de moteur plus faibles, et se traduisent par une
moindre efficacité de la réponse du moteur.
Les résultats indiquent également que de faibles valeurs de capacité
augmentent la fréquence du pouls, mais si cette augmentation est en désaccord
avec le reste des valeurs de circuits, il en résulte la perte d'énergie car il
impose un rythme qui n'est pas optimale.
Nous avons également déterminé expérimentalement
que l'efficacité du système est affecté par des conditions climatiques
extérieures, des rendements plus élevés étant notés sur une journée ensoleillée
bien que dans des conditions météorologiques défavorables, même si l'appareil
n'est pas exposé à de telles conditions.
Cela peut refléter une diminution dans des conditions météorologiques
défavorables de l'énergie libre de masse latente qui peuvent être prises par le
système.
L'efficacité élevée de circuits, y compris les
moteurs inertiels mouillées observé indique que le phénomène ne se réduit pas à
une simple capture optimale des impulsions de courant continu, tels que
produits par le réacteur dans ce qui est essentiellement un circuit de moteur à
courant alternatif. En effet, la
décharge de plasma pulsé déploie un frontal, continu pulsé en forme, ou la
discontinuité, mais cette opération est suivie par une onde amortie CA en forme
d'une caractéristique de fréquence (ayant une périodicité demi-cycle identique
à celui de la première extrémité impulsion) pour laquelle le circuit de moteur
répond également. Par ailleurs, le
rayonnement électrique libre de masse du circuit de l'émetteur lui-même induit,
dans l'antenne de réception, la bobine et le circuit, et à la sortie du réacteur
lui-même, le train de fine imbibé impulsions responsables d'onde, après
conversion par le biais d'onde diviseur, pour la masse lié à courant redressé
qui est utilisé pour charger le réacteur à plasma de départ. Servir déclenchement des décharges de plasma
dans le réacteur sont les impulsions DW circulant dans le circuit de réception,
de sorte que les deux lignes différentes d'impulsions DW, dans le circuit de
récepteur (par exemple 120 PPS pour les légumineuses et 154 kHz pour les ondes)
et à partir du réacteur, sont synchronisées par des coïncidences interpolées,
car leurs fréquences d'impulsions d'onde et sont différentes. Idéalement, ces
deux fréquences DW superposées sont harmoniques ou fait identique. L'étage de réception implique la capture de
l'énergie électrique sans masse reçu de l'émetteur, la duplication de la masse
liée courant dans la bobine réceptrice, et l'injection d'énergie thermique
latente et sensible dans la cavité / écart de T R qui augmente la mass
émulé courant lié.
Le courant de masse lié est utilisé pour charger le
pont de capacité onde diviseur et donc le réacteur. En retour, les impulsions de plasma provenant
du réacteur sont superposés avec les impulsions de DW la bobine de réception, et,
ensemble, ils sont couplés à l'entraînement à moteur à phase auxiliaire . Par
conséquent, la première étape de réception utilise la totalité de l'énergie
captée dans la cavité de l'écart T / R - énergie électrique sans masse
transmise par la plaque de T, de l'énergie thermique sensible et latente
injecté à la surface de la plaque de R - et produit dans le récepteur
enrouler une masse liée de courant comparable à celui assemblé à la bobine
d'émetteur par l'action du premier. Le
courant de masse lié est stocké dans le pont diviseur d'onde et utilisé pour
piloter le réacteur à plasma dans la région PAGD. Par la suite, la décharge disruptive autogène
qui utilise un plasma d'électrons important génère à la fois un, flux intense
concentrée de charges de masse lié dans le circuit de sortie, et une oscillation
libre de masse de son propre. Le moteur
humide est donc directement alimenté par (1) la sortie intense de masse lié
courant du réacteur; (2) les impulsions et ondes composantes de l'énergie
électrique sans masse capturée par la plaque réceptrice et la bobine (et
identifié par conduction à travers la terre), et qui sont dépendants à travers
l'onde diviseur et le réacteur pendant la durée de la PAGD canal; et (3) une
énergie latente sans masse repris du vide par l'événement PAGD. Une fois que le moteur est mis en mouvement,
et est chargé par résonance avec un amortisseur à inertie, nous croyons qu'il
répondra également aux impulsions DW beaucoup plus faibles capturés par le
récepteur, puisque ces impulsions englobent à la fois une extrémité avant CC-comme
- encore renforcée par séparation analytique par la vague diviseur - et une
onde amortie à 154 kHz.
Essentiellement, les impulsions DW qui sont
finalement proviennent de l'émetteur - et reçu unipolarly à travers l'espace T
/ R - ont suffisamment de potentiel CC-comme (ainsi que toutes les autres
caractéristiques physiques nécessaires, telles que la fréquence) de contribuer
directement à la réponse du moteur, une fois que le moteur a pris de la vitesse
importante (car ils n'ont pas le courant pour le mettre en mouvement, l'une des
contributions de l'émetteur d'impulsions de plasma). C'est le cas, à la condition que le moteur
lui-même est adapté pour une absorption de deux impulsions de courant continu,
comme des vagues et humidifiées comme CA, ce qui est précisément le cas des
moteurs du type représenté sur la Fig.18 car l'inertie du volant est
surmontée par absorption homopolaire des oscillations amorties simultanément
dans le rotor moteur glisser-tasse et dans le générateur de glisser-tasse
rotor.
Nous avons également testé ces moteurs inertie
mouillées dans le circuit traditionnel PAGD d'alimentation CC axée sur l'offre,
nous avons enseigné à nos brevets antérieurs, c'est-à-circuits avec une source
manifeste d'alimentation CC HV, et donc en l'absence de tout circuit Y Fonction
ou circuit émetteur. Ici donc, que les
impulsions générées par le DW réacteur PAGD peuvent rendre compte de la réponse
du moteur. Le tube employé (A31) a une
superficie de 256 cm2, et d'une distance de fente de 4 cm. Capacités de couplage utilisés sont 4
microfarads pour le couplage de l'onduleur, et une microfarad pour le couplage
du moteur à décalage de phase. L'alimentation DC livré à 1 ampère de courant
comprise entre 150 et 1 000 VDC, et la résistance de ballast a été ajusté à 215
ohms. Après avoir déterminé les
caractéristiques physiques de base du comportement du réacteur dans le circuit
à l'étude, nous avons effectué notre expérience dans la région PAGD. Nous avons choisi une pression de 0,6 Torr,
juste à côté du minimum de Paschen, comme nous avions l'intention de profiter
de la tension entretenue inférieure qu'elle procure.
L'expérience consistait essentiellement d'augmenter
la tension de maintien à cette pression fixe dans le régime de PAGD, et de
mesurer les divers paramètres physiques du circuit et de la réponse du moteur
afin de déterminer en fin de compte la différence entre la puissance électrique
d'entrée en courant continu et la sortie de puissance de rotation
mécanique. Nous avons d'abord examiné la
façon dont la réponse moteur de tours varie en fonction de la tension de
maintien (Vs): les résultats illustrent l'importance de commencer proche du
minimum de Paschen dans l'échelle de pression, car les moteurs KS-9303 atteint
réponse de plateau (à 17.000 rpm) lorsque la tension de sortie du réacteur se
rapproche de 450V. Toute autre
augmentation du potentiel est tout simplement gaspillée. De même, la même chose s'est produite quand
nous avons mesuré la vitesse du moteur en fonction de l'augmentation pic de courant
continu, la réponse de plateau étant atteint à 0,1 ADC. Encore une fois, toute augmentation supplémentaire de courant est
perdu. Essentiellement, alors, la
puissance d'entrée optimale dans le réacteur lors de la sortie de ce dernier
est accouplé au moteur, se trouve à environ 45 watts. C'est une dépense typique de la conduite d'un
réacteur de PAGD. En ce qui concerne la
fréquence du pouls, nous trouvons une fois de plus une réponse motrice qui est
la fréquence est proportionnelle à la gamme des basses fréquences, entre 10 et
40 PPS (taux d'impulsions se réfèrent désormais uniquement à PAGDs par
seconde), mais une fois que les taux de >40 PPS sont atteints, la réponse du
moteur atteint également un plateau.
L'augmentation observée de la vitesse de 40 à 60
PPS se traduit seulement par une augmentation de 1000 RPM, de 16 000 à 17 000
tours par minute. Ainsi, nous pouvons
placer le taux de PAGD optimale à environ 40 PPS. Le courant continu d'entrée de l'énergie
électrique pour entraîner le réacteur a ensuite été PAGD par rapport à la
puissance mécanique de rotation du moteur par inertie par charge, à son tour
entraînée par le réacteur. Cette
comparaison a été effectuée par rapport aux taux de PAGD. La réponse du moteur est supérieure à la
mesure de la puissance d'entrée classique, ce qui indique que l'ensemble du
système peut être réglé à la résonance de telle sorte que la capture d'énergie
optimale à l'intérieur du réacteur a lieu, le taux de limitation critique
étendu à environ 60 PPS, lorsque la réponse du moteur est fermement à
l'intérieur de l'impulsion plateau de réponse.
À ce stade, l'efficacité de rentabilité pour les taux mesurés de flux
d'énergie au fil du temps à atteindre 700% (coefficient de overunity de 7), en
accord avec les observations et les valeurs que nous avons faites dans le
système de conversion de PAGD. Dans la
partie proportionnelle de la courbe, avant le plateau est atteint, même des
taux plus élevés d'efficacité de rentabilité - à> 1,000% ont été
enregistrées.
Ces résultats constituent la première fois que nous
avons été en mesure de confirmer la présence de l'énergie de sortie supérieure
à seuil de rentabilité sur l'entrée de l'énergie de masse lié conventionnelle
dans le système PAGD de l'onduleur, et les résultats sont comparables à ce que
nous avons observé et rapporté précédemment pour le système de convertisseur de
PAGD. À des taux supérieurs à 60 PPS a
plus de résultats de puissance d'entrée de diminution de l'efficacité d'impulsions,
également traduit en un chauffage notable du réacteur et moteur. Et cela est d'autant plus remarquable que les
expériences que nous avons menées avec l'accord inductif de réacteurs PAGD, ou
en utilisant des réacteurs de PAGD en remplacement des primaires d'ensembles de
bobines de Tesla, et encore, plus récemment, avec les moteurs d'entraînement de
circuit inverseur de PAGD, ont tous montré qu'il est possible de faire
fonctionner ces réacteurs avec un minimum de mise en miroir et le chauffage, en
conservant essentiellement les conditions à cathode froide et l'instant de
focalisation de la colonne de plasma de sorte que le dépôt de l'isolant est
négligeable. Il apparaît qu'au-dessus
d'un certain seuil d'efficacité optimale, de l'énergie d'entrée en excès est
dissipée thermiquement tout à la fois par le réacteur et les moteurs.
Il
doit être entendu que les modes de réalisation décrits ci-dessus sont
simplement des exemples de la présente invention, et sont, à l'exception des
modes de réalisation des Fig.16 à 19, destiné principalement à vérifier
les aspects de la base de l'invention.
Il doit également être entendu que, dans chacun de ces modes de
réalisation, la partie d'émetteur peut être omise si une source externe ou
naturelle d'ondes de Tesla est disponible, à condition que le récepteur est
réglé sur le mode de rayonnement sans masse de la source. Par exemple, si le rayonnement solaire est
disponible, dans lequel le composant libre en masse n'a pas interagi avec
l'atmosphère de la terre (comme dans les applications spatiales), le récepteur
est accordé sur l'onde de tension de la radiation sans masse provenant du
soleil, par exemple, en utilisant une bobine de Tesla dans le récepteur
construit pour avoir une onde de tension approprié à proximité de la
caractéristique de 51,1 kV dudit rayonnement.
Brevet US 5 449
989 12 septembre 1995 Inventeurs: Correa, Paulo and
Alexandra
SYSTÈME
DE CONVERSION D'ÉNERGIE
Ce brevet décrit un procédé d'extraction d'énergie
de l'environnement pour une utilisation pratique. Dans les vastes séries de
tests, une entrée de 58 watts produit une puissance de 400 watts (COP =
6,9). Ce document est une copie très
légèrement reformulée de l'original.
RÉSUMÉ
Un dispositif de conversion d'énergie comprend un
tube de décharge qui est utilisé dans un régime de décharge luminescente
anormale pulsé dans un circuit à double évent.
Une source de courant continu connectée à un port d'entrée fournit de
l'énergie électrique pour déclencher les impulsions d'émission, et un récepteur
de courant sous la forme d'un dispositif de stockage ou de l'utilisation de
l'énergie électrique connecté au port de sortie capte au moins une proportion
substantielle de l'énergie libérée par la chute de l'impulsions d'émission.
États-Unis
Références de brevets :
3205162 Sep, 1965 MacLean.
3471316 Oct, 1969 Manuel.
3705329 Dec, 1972 Vogeli.
3801202 Apr, 1974 Breaux.
3864640 Feb, 1975 Bennett.
3878429 Apr, 1975 Iwata.
4009416 Feb, 1977 Lowther.
4128788 Dec, 1978 Lowther.
4194239 Mar, 1980 Jayaram
et al.
4443739 Apr, 1984 Woldring.
4489269 Dec, 1984 Edling
et al.
4527044 Jul, 1985 Bruel
et al.
4772816 Sep, 1988 Spence.
4896076 Jan, 1990 Hunter
et al.
5126638 Jun, 1992 Dethlefsen.
Autres
Références :
Tanberg,
R. " On the Cathode of an Arc Drawn in Vacuum ", (1930), Phys. Rev.,
35:1080.
Kobel, E. " Pressure & High Vapour
Jets at the Cathodes of a Mercury Vacuum Arc ", (1930), Phys. Rev.,
36:1636.
Aspden,
H. (1969) " The Law of Electrodynamics ", J. Franklin Inst., 287:179.
Aspden, H. (1983) " Planar Boundaries
of the Space-Time Lattice " Lettere Al Nuovo Cimento, vol. 38, No. 7, pp.
243-246.
Aspden, H. (1980) " Physics Unified
", Sabberton Publications, pp. 14-17, 42-45, 88-89, 190-193.
Pappas, P. T. (1983) " The Original
Ampere Force and Bio-Savart & Lorentz Forces ", Il Nuovo Cimento,
76B:189.
Graham, G. M. & Lahoz, D. G. (1980)
" Observation of Static Electromagnetic Angular Momentum in Vacuo ",
Nature, vol. 285, pp. 154 & 155.
Sethlan, J. D. et al., " Anomalous
Electron-Ion Energy Transfer in a Relativistic-Electron-Beam-Plasma "
Phys. Rev. Letters, vol. 40, No. 7, pp. 451-454 (1978).
RÉFÉRENCE
À DES APPLICATIONS CONNEXES
Cette
application est une continuation-in-part d'application US SER. n° 07/922 863,
déposée le 31 juillet 1992 (abandonné) et est aussi une continuation-in-part de
la demande de brevet US SER. n° 07/961 531, déposée le 15 octobre 1992,
maintenant US Pat. N ° 5 416 391.
CONTEXTE
DE L'INVENTION
1.
domaine de l'Invention :
Cette
invention se rapporte à des circuits de conversion d'énergie utilisant des
tubes à décharge fonctionnant dans le régime de décharge (Stéphane) pulsé lueur
anormale.
2.
examen de l'Art :
Ces
circuits leur intégration et tubes à décharge sont décrites dans notre co-en
attendant la demande de brevet
On sait
qu'il y a des forces de réaction cathodique anormale associées aux émissions
cathodiques responsables des rejets de l'arc sous vide, l'origine et
l'explication dont ont fait l'objet de discussions approfondies dans la
littérature scientifique, étant liée à la discussion en cours des mérites relatifs
des lois de l'électrodynamique comme droiture formulée par ampère, Biot-Savart
et Lorentz. Exemples de littérature sur
le sujet sont référencés plus loin dans cette application.
RÉSUMÉ
DE L'INVENTION
Les
conditions particulières qui règnent dans un tube à décharge dans le régime de
Stéphane, où une éruption de plasma de la cathode est spontanément résolutive
et s'effondre avant l'achèvement d'un canal de plasma à l'anode donne lieu à
des conditions transitoires qui favorisent l'exploitation des forces de
réaction anormale cathode.
Nous
avons trouvé qu'appareil utilisant des tubes à décharge exploités dans un
régime de décharge pulsée lueur anormale financièrement autonome, dans un
double circuit avec évent conçu de sorte que l'apport d'énergie au tube utilisé
pour initier une impulsion de décharge lueur est gérée par un circuit d'entrée
sensiblement distinct d'un circuit de sortie reçoit l'énergie du tube pendant
l'effondrement d'une impulsion, fournit des fonctions de conversion énergie
précieuse.
L'invention
s'étend à une méthode de conversion de l'énergie, comprenant initiant des
éruptions de plasma de la cathode d'un tube à décharge fonctionnant dans une
décharge pulsée lueur anormale régime en utilisant énergie électrique provenant
d'une source dans un premier circuit connecté à ladite canule et capter
l'énergie électrique générée par l'effondrement de ces éruptions dans un second
circuit relié à la canule.
BRÈVE DESCRIPTION DES DESSINS
L'invention
est décrite plus loin en ce qui concerne les dessins annexés, dont :

Fig.1 montre la variation de CC appliquée actuelle et
impulsion CA rms courants caractéristiques d'un régime de Stéphane courant
faible, en fonction de la diminution de pression, pour un 128 cm2 H34 aluminium
plaque générateur d'impulsions d'une 5,5 cm longueur et exploité dans le single
de l'écart ou plaque configuration diode de Fig.11A, à environ 600 V CC.

Fig.2 montre la variation de courant appliquée CC et les
CA rms courants d'un régime de Stéphane actuel élevé, en fonction de la
pression baisse, pour un dispositif identique à celui de la Fig.1 et
exploités au même potentiel.

Fig.3 montre le taux PAGD vs générateur d'impulsions
température de la cathode en fonction du temps de fonctionnement en continu de
PAGD, par un générateur d'impulsions de 64 cm2 plaques ayant une distance
d'espacement de 4 cm, fonctionnant à une tension CC de 555 (av) et R1 = 600
ohms (voir Fig.9).

Fig.4 montre PAGD variation de fréquence en
fonction du temps, pour 18 successives espacées d'une minute PAGD fonctionne
pour un générateur d'impulsions à 128 cm2 plaques, et une distance d'espacement
de 5,5 cm, fonctionnant à 560 V CC = (av) et R1 = 300 ohms.

Fig.5 montre la variation de la fréquence de PAGD en
impulsions par minute (PPM) avec l'augmentation de charge de la batterie de
charge de la récupération de PAGD (voir Fig.9), mesurée en termes de la
tension en circuit ouvert après 15 minutes de relaxation après une minute
d'longtemps PAGD terme, répétée 18 fois en tandem, dans des conditions
analogues à la Fig.4.

Fig.6 V représente l'amplitude de variation PAGD continu
à faible courant appliqué, en fonction de la diminution de la pression d'air,
par un dispositif de surface de 128 cm2 de la plaque, de longueur de brèche = 5
cm ; (CC V à ventilation = 860).

Fig.7 montre la variation de l'amplitude V PAGD continu
à haute appliqué courant en fonction de la pression d'air en diminuant, par un
dispositif de surface de 128 cm2 de la plaque, de longueur de brèche = 5 cm ;
(CC V à ventilation = 860).

Fig.8 est un diagramme schématique d'une première
diode expérimental (sans C6) ou un circuit de PAGD triode.

Fig.9 est un diagramme schématique d'un circuit
de diode PAGD ou triode préféré selon l'invention.



Fig.10A, Fig.10B et Fig.10C et sont
des schémas Fig.10C partielles montrant les variations de la
configuration du circuit de la Fig.9.

Fig.11 est une variante de la Fig.9, dans laquelle
une machine électromagnétique, sous la forme d'un moteur électrique, est
connecté dans le circuit en tant que bras électromécanique accessoire.

Fig.12 montre un autre développement du circuit de la Fig.9,
ce qui permet l'échange de fonctions de pack de pack de pilotes et de charge.

Fig.13 montre circuit ouvert courbes de relaxation
de tension pour des batteries utilisées dans les tests de l'invention,
respectivement après la sortie pré-PAGD résistif (DPT1 et CPT1), après une
course de PAGD (DTC2 et CPT2) et après post-PAGD décharge résistive (DPT3 et
CPT3).

Fig.14 montre un exemple de mesure de la puissance réelle
négligeables prises immédiatement avant ou après une course de PAGD, montrant à
la fois la perte de paquet d'entraînement et le gain du bloc de charge en CC
Watts ; Résistance DP = 2083 ohms ; Résistance de CP = 833 ohms.


Fig.15A et Fig.15B montrent des courbes de
décharge de tension résistif pour deux packs de gel cellules plomb-zéro
distincts utilisés respectivement comme le lecteur et les paquets de charge ;
résistances de charge utilisées sont 2083 ohms à travers le bloc d'entraînement
(Fig.15A) et 833 ohms à travers le paquet de charge (Fig.15B).

Fig.16 montre décharge pistes résistives pour un
pack d'entraînement avant et après une très faible dépense d'énergie à fournir
un apport d'énergie à une course de PAGD ; R = 2083 ohms.

Fig.17 montre décharge pistes résistives pour un pack de
charge avant et après la prise de l'énergie de l'effondrement d'impulsions de
PAGD dans le même test que Fig.15 ; R = 833 ohms.

Fig.18 montre décharge pistes résistives pour une
batterie d'entraînement avant et après un très faible dépense d'énergie pour
fournir l'apport d'énergie pour un cycle de PAGD dans une autre expérience ; R
= 2083 ohms.

Fig.19 montre décharge pistes résistives pour un pack de
charge avant et après la prise de l'énergie de la course de PAGD de Fig.18 ;
R = 833 ohms.

Fig.20 montre un exemple de mesures opérationnelles
prises videographically pendant une période de 10 secondes à la fois la
consommation d'énergie de la batterie d'entraînement (entrée PAGD) et la
production de puissance capté par le bloc de charge (sortie PAGD) ; les deux
valeurs sont également liés par l'expression de pour cent d'efficacité de
rentabilité.

Fig.21 montre la variation de tension PAGD chargée d'un
paquet de commande (en carrés) par rapport à la tension de charge du PAGD le
paquet de charges (dans le milieu), pendant plus de 1 heure de fonctionnement
continu de PAGD.
DESCRIPTION DES MODES DE REALISATION PREFERES
La fonction de PAGD de base et la construction de
tubes à décharge spécialement conçus pour un fonctionnement PAGD sont décrits
dans nos demandes en co-instance correspondantes Nos. 07/922863 (la " 863
" application) et 07/961 531 (la demande " 531 "). Pour les besoins des essais décrits ci-dessous
quatre dispositifs d'aluminium de la plaque de H34 (une avec 64 et trois avec
128 cm2 zones de la plaque) et trois (H200) périphériques de la plaque
d'aluminium (une avec 64 et deux de 128 cm2 zones de la plaque), avec
intervalle inter-électrode des longueurs de 3 cm à 5,5 cm, on a utilisé le vide
à l'indication, dans des conditions de pompage vers le bas et avec de l'air ou
de l'argon (ultra-haute pureté, de qualité spectroscopique de 99,9996% pur)
constituant le mélange de gaz résiduaire.
Les conditions pompe-bas étaient telles que décrites dans la demande
" 863 ". Certaines expériences
ont été réalisées avec les tubes sous l'évacuation actif, à l'état d'équilibre,
tandis que d'autres dispositifs utilisés scellés renfermant les pressions
résiduelles souhaitées de gaz.
Les conceptions de circuits utilisés dans les
différentes expériences qui seront décrits sont énoncées ci-dessous, et
représentent développements et extensions des circuits énoncés dans
l'application " 531 ".
Equipement de test utilisé était le suivant:
Un Edwards (marque de commerce) jauge de
thermocouple (TC-7) a été utilisé pour la détermination de la pression jusqu'à
1 micron de mercure (0,001 Torr).
Les banques de Beckman (marque de commerce) rms
multimètres 225 et 330 (30 et 100 kHz bande passante, respectivement) ont été
utilisées pour toutes les mesures actuelles.
Fréquencemètre capables de discriminer des
événements jusqu'à 0,1 nanoseconde à part, et ayant des fenêtres d'amplitude
réglables, ont été utilisés. Analyse
directe sur un Tektronix (marque de commerce) à double trace, la portée de
stockage (modèle 549) a également été réalisées pour les deux paramètres.
Split-élimination, une seule phase et à deux phases
moteurs ont été utilisés, des types synchrones, asynchrones et universel, tel
que décrit précédemment dans la demande " 531 ", dans le bras
électromécanique accessoire qui peut être couplé au circuit de puissance de
production décrit dans la présente demande.
Les grandes banques de 12 V, 6 cellules de gel au
plomb-acide Ah (Sonnenschein (marque de commerce) A212 / 6S) ont été utilisées
soit comme sources d'énergie (désignés comme des packs d'entraînement) ou comme
accumulateurs d'énergie (appelés paquets de charge) capturé par les circuits de
test. Charger les batteries en
nickel-cadmium rechargeable 9V ou des piles C-Zn ou alcalines nominalement
non-rechargeables ont également été utilisés.
Zones d'émission PAGD ont été déterminées par un
examen métallographique d'une série de cratères produits par PAGDs à cathodes
H34 propres, sous un Zeiss (marque de commerce) métallurgique standard de 18
microscope équipé d'un condenseur à épi-fluorescence, objectifs apochromatiques
très haute puissance et une 100 W mercure lampe. Pour de meilleurs résultats une source oblique
recevoir le focus de la lumière (lampes halogènes 12V) a également été ajouté à
la lumière incidente.
A la suite de nos études actuelles appliquées basse
et haute sur la production de PAGD comme indiqué dans la demande " 863
", on a remarqué que la valeur de la CA de l'élément associé à chaque
impulsion de décharge luminescente anormale variés non-linéairement avec
l'amplitude du courant appliqué. Au
départ, nous avons constaté l'existence d'un décalage courant induit de la
région de PAGD ensemble vers le haut dans l'échelle de pression: alors que le
régime de PAGD est devenu plus clairement défini comme le CC constante
appliquée a été augmentée, la pression nécessaire pour observer le PAGD a
augmenté deux à trois ordres de ampleur.
Au cours de ces études de raréfaction nous avons constaté que, à des
courants appliqués de 1 mA ou moins, la valeur efficace des différentes formes
d'onde de CA lié aux régimes consécutifs de la décharge (TRD -> NGDm ->
AGD + PAGD) était, plus de la moitié journal, inférieure à la valeur du courant
de CC appliqué, au cours des deux premiers régimes (TRD et NGD) et atteint une
valeur correspondant au courant appliqué à l'apparition de PAGD spontanée, à
une pression < 0,1 Torr (voir fig 0,1).
Cependant, dans la queue vers le bas du régime de PAGD (jusqu'à 0.003
Torr), de la composante de courant CA de chaque PAGD nouveau diminué à plus de
la moitié log de l'intensité de la valeur de CC appliqué, d'une manière
proportionnelle à le logarithme de la pression décroissante. À l'opposé, appliquée à grande courants de
l'ordre de 500 mA, et mis à part l'évolution à la hausse induit par un courant
à haute pression du régime de PAGD (au point que la compression des régimes
précédents sur les résultats de l'échelle de pression dans leur suppression,
comme a été le cas dans le présent exemple), la composante de l'AC associé à
chaque impulsion (voir cercles fermés, Fig.2) est, à partir du début de
l'exercice à environ 8 Torr, de plus grande ampleur que la valeur du courant
appliqué (ouvert cercles, Fig.2).
Dans les conditions décrites, la répartition de l'intensité du champ
associé à chaque décharge luminescente anormale pulsé approché (sur un axe Y
linéaires, non représenté) une distribution gaussienne unimodale avec le pic de
pression d'environ 1 Torr, et un maximum observé correspondant de 7,5 fois. des
valeurs plus élevées rms CA que les valeurs de CC appliquées.
Nous avons déjà décrit dans le " 863 "
demande comment la fréquence de PAGD est affectée par plusieurs facteurs, à
savoir:
l'ampleur de la capacité de décharge en parallèle,
la valeur de la pression négative à la plage de
PAGD à vide approprié,
l'amplitude de la tension appliquée, l'amplitude du
courant continu appliqué,
l'écart distance inter-électrode et
la surface des électrodes à plaques parallèles.
Dans l'application " 531 ", nous avons
également décrit comment la configuration de câblage (diode de la plaque par
rapport à triode) sur la fréquence du PAGD par l'addition des émissions de
tungstène auto-électronique de l'électrode axiale, pour les émissions provenant
de la plaque. Il ya d'autres facteurs
qui limitent le régime de PAGD de décharge et ont également été abordés dans
l'application " 863 ". Les
données ci-dessous indique leur effet spécifique sur la fréquence PAGD.
Dans les données présentées dans le Tableau 1,
le contrôle du paramètre de fréquence pour le circuit représenté sur la Fig.9
est d'une résistance R1 de ballast dans une plage spécifique d'intérêt
(environ 800 à 150 ohms, pour les conditions expérimentales Tableau 1), et en
ce augmente le courant appliqué qui, à leurs valeurs " élevées actuelles
" (> 100 mA, que pour le tableau 1 conditions), conduira la fréquence
de PAGD haut, comme indiqué précédemment dans l'application " 863 ".
Le Tableau 2 montre l'effet du déplacement
progressif d'une fréquence donnée, choisie comme 200 PPS, avec le nombre
cumulatif d'impulsions du même dispositif, dans la configuration de la plaque
de diode. Ce déplacement de la même
fréquence (nombre de groupes cf. 3.1 du tableau 2) sur des régions de pression
plus élevées est montrée à être favorisée par l'altération de la fonction de
travail de la cathode émettrice PAGD, tel que cela est causé par l'impulsion
cumulative compter et résultante la formation du cratère sur la surface de
l'électrode. Après le premier million
d'impulsions, l'anode vers la surface de la cathode est complètement remis par
les sites d'émission, ce qui correspond bien au seuil franchi par le groupe 2
du tableau 2. Une fois les surfaces de
cathode sont répartis dans les taux indiqués dans les groupes 3 et 4 du tableau
2, ont tendance à rester constant.
Au départ, on s'est demandé si cela peut être
provoqué par la modification du profil électrostatique de la gaine de plasma à
la périphérie de l'enveloppe, en raison des dépôts de miroir qui résultent de
la pulvérisation cathodique d'ions et d'atomes neutres piégés (à partir de gaz
de l'air ou de la vapeur métallique) associée avec le mécanisme d'auto-émission
électronique (et d'autres émissions de déclenchement, à son tour, par
bombardement ionique de la cathode secondaire avec des espèces moléculaires
présentes dans la boule de plasma formée au-dessus du site d'émission
primaire). Cependant, l'inversion de la
polarité de la plaque (tir de l'ex-anode en tant que cathode libre cratère)
pour plus d'un million chiffres, suivi par re-inversion de la polarité
d'origine, l'ensemble de l'opération étant effectuée dans l'air en tant que
substrat de gaz résiduel, conduit pour la récupération partielle de la fonction
de travail d'origine tant que l'essai a été réalisé (15 000 impulsions), comme
le montre une comparaison des groupes 2, 4 et 5, du Tableau 2 a partir d'un
examen métallographique des surfaces des plaques utilisé uniquement comme
anodes, nous avons également conclu que le fonctionnement de PAGD prolongée a
pour effet, non seulement de nettoyer la surface de l'anode à partir de films
de surface et adsorbé gaz, comme le bombardement ionique promu par des bobines
d'induction électromagnétique fait, mais il fait aussi plus: il polit la la
surface cible et lisse par une action érosive moléculaire. Observations de la surface de cathodes
inversées, montre le même lissage et de polissage des effets observés dans les
anodes exclusifs. Ainsi, la récupération
des taux de PAGD promues par l'inversion de polarité des plaques n'est pas une
fonction de mise en miroir des dépôts par pulvérisation cathodique sur la
promotion de la paroi de l'enveloppe, mais en fonction de la fonction de
travail effective de la cathode émettrice.
Une autre variable qui interagit avec la fréquence
de PAGD est la nature moléculaire de la phase gazeuse résiduelle: Le tableau 3 montre la réponse en fréquence
différentielle de l'air avec un halogène extincteur, de l'argon, pour le même
générateur d'impulsions utilisé dans les essais du tableau 2, il ressort que
argon obtient des taux beaucoup plus élevés de AGD pulsation pour la même plage
de pression négative, de la même " rodé " cathode, que ne le fait le
mélange de l'air. Toutes ces mesures ont été prises à des
températures soutien-souches cathode de 35 ° C .
Le
temps de fonctionnement est également une variable qui affecte les
caractéristiques de fréquence et de fonctionnement de la cathode, comme il se
traduit par le chauffage de la cathode passive, un effet qui est d'autant plus
prononcée à des pressions élevées et à des fréquences plus élevées étudiées. En utilisant le
circuit de triode discuté dans la section suivante, le taux d'impulsions d'un
générateur de PAGD à 64 cm2 plaques peut être considérée (voir Fig.3)
pour réduire, à une pression négative de 0,8 Torr, à partir de 41 PPS au
plateau de fonctionnement de 6 PPS dans les 15 minutes de fonctionnement
continu, que la température du support de cathode est passé de 190C à environ
440C. Comme les plateaux de température à environ 510C +/- 10C. Le fait de la fréquence cardiaque à 6 PPS,
pour les 48 dernières minutes de fonctionnement continu.
Toutefois, afin de confirmer cet effet et le seuil
de chauffage en fonction du temps, nous avons également réalisé la même
expérience, en utilisant le même circuit et la même pression d'air négative,
avec deux fois plus grande d'une zone de cathode (128 cm2, ce qui devrait
prendre environ deux fois plus longue à la chaleur), est actionné pendant 18 une
minute de longues périodes en continu également espacées de 15 minutes de
refroidissement passif, avec la tige de la cathode à 19.70C toujours à 210C.,
la température ambiante au début de chaque période. Les résultats nous ont
surpris, dans la mesure où ils ont montré que pour un tube de grande surface
qui prend plus de temps à chauffer à la même température à des taux comparables
de PAGD déclenchement, on a pu observer une réduction de la fréquence beaucoup
plus tôt (par moitié, dans les 5 premières minutes ou des périodes de
fonctionnement interrompu) en l'absence de tout effet significatif de chauffage
(<de 1.50C) de la cathode (voir Fig.4). La répétition de ces
expériences, nous a conduit à conclure que, comme le montre la figure 5, la
variable responsable de cette réduction observé à plusieurs reprises dans la
fréquence de PAGD, lorsque la séquence d'opération de PAGD est systématiquement
interrompu, est l'état de charge / décharge de la batterie pack (le pack de
charge) à la sortie du circuit de triode en question: les taux PPM dans Fig.5
diminuent rapidement avec le taux le plus raide de charge du pack de charge et
le taux de récupération plus rapide de la tension en circuit ouvert; dessus
d'un état donné de la charge, lorsque la tension à vide de
l'emballage de charge monte plus lentement (> 340 V), dans un mode de
journal, le taux de PPM se stabilise à ses valeurs de plateau.
Confirmation de l'importance du paquet de charge à
la fonction de PAGD de la présente circuits ici considéré, vient du fait que la
taille (nombre de cellules) et la capacité intrinsèque de l'emballage de charge
affectent la fréquence de PAGD considérablement (voir le tableau 4) :
augmentation de la taille de paquet de charge de 29 cellules de 31, 7% conduit
à une réduction de 10 fois de la fréquence; de nouvelles augmentations du
nombre de cellules du bloc de charge éteint le phénomène. Sur l'extrémité
supérieure de l'échelle, cet effet semble être lié à des restrictions qu'il
impose sur la capacité de la plus grande charge d'emballer à accepter la
puissance de décharge de sortie une fois la tension du bloc de charge dépasse
le potentiel PAGD d'amplitude. Toutes ces mesures ont été réalisées avec le
même générateur 128 cm2 de plaque PAGD, à une pression de 0,8 torr et à la
configuration de la triode (voir figure 9).
D'autres facteurs peuvent également influer sur la
fréquence: le mouvement de champs magnétiques permanents externes orientée
longitudinalement avec l'espace inter-électrodes, impulsions externe ou des
champs magnétiques alternatifs, électrostatique externe ou à des champs
électromagnétiques, des connexions spécifiques de la terre, et la présence d'un
parallèle bras capacitive, inductive ou capacitive-auto-induction dans le
circuit, comme nous l'avons décrit notre méthode PAGD de transduction
électromécanique comme décrit dans la demande " 531 ".
L'analyse de la modulation d'amplitude PAGD est
plus simple que celui de sa fréquence, parce que moins de facteurs influent sur
ce paramètre:
(1) l'ampleur du potentiel appliqué,
(2) entre les électrodes écart à distance et
(3) la pression négative, comme indiqué dans la
demande " 863 ", de "bas" appliqué courants.
Comme l'amplitude du potentiel appliqué lui-même
est limité par l'espace et la pression, dans les conditions souhaitées de
ventilation, le paramètre de contrôle important pour l'amplitude de PAGD est le
facteur de pression. Ceci est représenté sur la figure 6 et la figure 7,
respectivement pour "bas" (5 mA) et "haute" (500 mA) et des
courants appliqués à la même configuration de diode d'une plaque H34 Al 128 cm2
générateur de PAGD plaque (5 cm d'écart), dans le circuit simple décrit dans la
demande "863"; il est évident que les deux composantes positive et
négative de l'amplitude de ces impulsions à l'oscillographe, sont une fonction
de la pression, mais à la limite de coupure maximale de notre équipement, pour
la composante négative (à 240 volts pour le "bas" expérience en cours
et à 120 volts pour le «haut» en cours), nous a empêchés de mesurer la tension
de crête négative de ces impulsions.
Cependant, RMS mesures de l'amplitude de
l'impulsion au niveau des plaques et des mesures CC à la sortie du circuit à
l'emballage de charge indiquent que la composante négative augmente avec la
diminution de la pression à un maximum, pour un agencement donné de la distance
et de l'écart de potentiel; aucune variation de forme de la cloche de pression
dépendant de l'amplitude de l'impulsion, comme celle observée pour la composante
positive à courants appliqués "haute" (Fig.7) est observée avec la
composante d'amplitude négatif. Pour la
plage typique de 0,8 à 0,5 torr, la valeur efficace de l'amplitude des
impulsions varie de 320 à 480 volts, pour une distance d'écartement de 5,5 cm
et appliquer des tensions CC de 540 à 580 volts. PAGD amplitude est un facteur
critique pour la conception de la taille correcte du paquet de charge à être
utilisé dans le circuit optimal.
Le développement des circuits à décrire découle de
modifications fondamentales aux principes implicites dans nos méthodes
précédentes de transduction électromécanique d'impulsions plasma AGD comme
décrit dans la demande " 531 ".
Considérant que ce couplage électromécanique (capacitif et
auto-induction), utilisé directement, dynamise l'AGD impulsions inverses de
l'entrée de CC par le générateur de vide, le but de l'évolution qui a conduit à
des expériences décrits ici était de capturer efficacement, dans le plus simple
des des moyens, la plupart de l'énergie des impulsions dans un circuit fermé,
de sorte que les mesures de puissance pour l'efficacité de transduction
d'énergie de la pulsation endogène observés pourraient être réalisées.
Idéalement, les mesures de puissance CC comparatif seront effectuées à la fois
l'entrée et la sortie du système, en tenant compte des pertes produites dans
les composants ; Cela permettrait de surmonter les problèmes de mesure posés
par la multitude de transformations implicites dans les fréquences, amplitudes,
facteur de crête et de cycle de valeurs des variables du régime de PAGD, et a
nécessité une certaine forme de rectification de la sortie du tube inversé.

Dès
le début, notre objectif était de faire le plus simplement possible. Les premiers circuits utilisant des méthodes
de redressement demi-onde couplés en série à un bras capacitif (pour CC
isolement des deux batteries), avec le pack de charge également placé en série,
ont montré recouvrements marginaux de l'énergie dépensée à l'entrée du
générateur de PAGD. Les tentatives
d'insertion d'un double alternance de redressement en pont polaire conduit,
comme représenté sur la Fig.8, à la division de la capacité dans les
condensateurs C3 et C5, à l'entrée du pont redresseur et le condensateur
C4 en série avec les deux condensateurs, toutes trois étant à une chaîne
de série en parallèle avec le générateur de PAGD. Dans ces conditions, un moteur / générateur
CC peut être exécuté de façon continue dans la même direction à la sortie
transversal (U1 et U2) du pont; mais si cette charge inductive a été
remplacé par un CP de batterie (pack de récupération de charge), soit le
condensateur parallèle C4 devait rester dans le circuit, pour la
configuration de diode ou, moins souhaitable, un autre condensateur C6 pourrait
remplacer C4 et connecter une électrode , de préférence la cathode C,
de l'élément axial du tube de décharge T, conduisant ainsi à une
première configuration de la triode en fait comme le montre la Fig.8. Efficacité de la récupération de l'énergie de
l'ordre de 15% à 60% ont été obtenus en utilisant C6 de cette manière,
mais les mesures du potentiel et des courants présents à la sortie du pont
redresseur sont sensiblement inférieures à celles obtenues en utilisant des
valeurs optimales de C4. En
effet, dans ces conditions, une grande partie de la puissance de sortie du tube
n'a jamais été capturée par le circuit de sortie formé par le deuxième bras, de
la main droite du système, et étant empêchée de revenir en contre-courants à
l'entraînement emballer DP par diodes D1 et D4 a été
dissipée et absorbée par le plasma entre les électrodes, le chauffage de
l'électrode et des oscillations parasites.

Les
solutions à ce problème ont été étudiées à l'aide du circuit représenté sur la Fig.9,
ce qui maintient toujours la liaison de communication nécessaire pour
l'oscillation quasi-sinusoïdale des charges stockées de manière capacitive à
l'entrée et les sorties du pont redresseur, mais intégrées les fonctions du
condensateur C4 dans le circuit de rectification unique, sous la forme
d'un pont capacitif asymétrique C7a et C7b placés transversalement au
pont capacitif formé par C3 et C5 et en parallèle avec le bloc de charge
CP à la sortie du pont redresseur D5, D6, D2, D3.
Ce
deuxième pont capacitif est disposé de manière à avoir son point central relié
à l'anode à travers un condensateur C5.
Si l'élément axial du tube T était de se connecter à la jonction de D2
et D3 de la place à la jonction J5-J6, la fonction de pont et C7a
C7b serait reliée à la cathode C à travers le condensateur C3. Le pont capacitif est isolé de la meute de
charge dont la tension se stabilise, par des redresseurs D7 et D8, qui
empêchent également les fuites de charge à travers C7a et C7b.
Les oscillations de l'anode et de cathode générée
par la transduction de charge électrostatique C3 et C5 dans les pôles du
paquet de charge sont piégés par la transduction transversale du pont C7,
aux sorties du pont redresseur, dont l'oscillation doit devenir séparation
entre les entrées du pont en demi-ondes, pour la transduction électrostatique
et de rectification d'onde complète de se produire. En effet, dans ces conditions, l'élimination
du pont C7 supprime le phénomène de PAGD, à moins que d'autres variables
de circuit sont également modifiées. Le
pont transversal est donc un élément essentiel de ce nouveau circuit. Des variations dans le circuit tel que
représenté sur la Fig.10 ont été ensuite étudiées, les deux premiers
étant sélectionnable utilisant commutateur S2 (Fig.9).
La présence du pont capacitif réduit efficacement l'impédance
dynamique de l'emballage de charge CP de sorte que le circuit de sortie
se rapproche d'une caractéristique dans laquelle il présente une impédance très
élevée pour le tube T à des potentiels inférieurs à un certain niveau,
et une très faible impédance à potentiels dessus de ce niveau.
Avec ce circuit modifié, une récupération plus
efficace de l'énergie produite par l'effondrement des impulsions de PAGD est
possible, avec une isolation plus efficace à partir du circuit d'entrée utilisé
pour déclencher les impulsions. Dans ces
conditions, l'énergie captée par ce circuit à la sortie, n'est pas directement
liée à celle utilisée dans le déclenchement des impulsions à partir de
l'entrée. La réalisation de cette
condition dépend essentiellement de la grande capacité du pont transversal
étant capable de transférer l'énergie de sortie du tube T dans le
peloton de charge CP. Dans ces
conditions, nous avons trouvé, comme on le verra ci-dessous, que les grands
courants d'impulsion de pointe publiées par l'effondrement des impulsions de
PAGD libérés plus d'énergie que ce qui est utilisé pour les déclencher, et ces
résultats semblaient correspondre avec d'autres observations (tension anormale
caractéristiques ampères et des courants d'impulsion anormale, etc) associés à
des forces de réaction de cathode anormales qui accompagnent le régime
d'émission PAGD déclenché auto-électronique.
Les expériences à ce jour indiquent que la puissance du moteur peut être
augmentée proportionnellement à la valeur de la série de C3, C5 et deux
condensateurs C7 identiques.

Le
circuit de la Fig.10 peut être intégré avec un circuit tel que celui
décrit dans la demande " 863 " comme représenté sur la Fig.11,
dans laquelle une partie de l'énergie récupérée peut être shunté par l'interrupteur
S4 dans un moteur à induction M1 ayant rotor R, à un degré
déterminé par l'ajustement du potentiomètre R4 et la valeur sélectionnée
pour C4.
Le
circuit de la Fig.11 peut être développé comme illustré dans la Fig.12
pour inclure les configurations qui assurent la commutation permettant
l'échange des fonctions de paquets de charge et les modules d'entraînement,
étant de garder à l'esprit que le potentiel nominale de la batterie
d'entraînement doit être sensiblement plus élevé que celui de l'emballage de la
charge, soit à la première dépasse la tension de claquage du tube au début d'un
cycle de PAGD, et que ce dernier soit inférieur au potentiel d'extinction.

Fig.12 représente essentiellement une duplication
du circuit de Fig.11, les deux circuits mais partageant deux batteries
identiques emballe BP1 et BP2, et étant pourvu d'un six pôles
commutateur à deux voies, les ensembles dont les coordonnées sont notés S1,
S2 , S3, S4, S5 et S6. Lorsque les
contacts sont en position A, comme indiqué, la batterie BP1 agit
comme un bloc d'entraînement pour les deux circuits, avec la moitié supérieure
(comme montré) de la batterie BP2 formant le bloc de charge pour le
circuit supérieur, et la partie inférieure formant l'charger le bloc pour le
circuit inférieur. Lorsque le BP1 pack
est au moins partiellement déchargé, l'interrupteur est lancé afin que les
contacts se déplacent à la position B, qui inverse la fonction de blocs
de batteries permettant ainsi une utilisation prolongée des moteurs dans chaque
circuit chaque fois que le commutateur est levée.
Sur la base des données du fabricant, et en
utilisant les valeurs actuelles dans le domaine de notre expérimentation comme
on le verra dans les sections suivantes, un cycle de décharge optimale pour une
pleine charge batterie de 6.0 AHr à 0.300A tirage est de 20 heures, selon le
fabricant, et ce qui correspond à un cycle entre 100% (12,83 V / cellule en
circuit ouvert et le début de la tension de charge) et <1% (10,3 V / cellule
tension de charge) de la capacité de charge absolu de la batterie. Même si le mécanisme de décharge est un
processus cumulatif de temps avec une fonction de journal, la décharge peut, en
4 à 5 segments de temps d'une heure (ou périodes de 20% à 25% de l'ensemble),
être considéré comme pratiquement linéaire avec le temps. Ce trait ou la linéarisation de la pente de
décharge, s'accentue avec l'âge et la diminution de la capacité de stockage
absolue des cellules.
La proportionnalité entre la tension de circuit
ouvert et le pourcentage de la capacité résiduelle par rapport à ces cellules à
l'état neuf (uncycled et non encore vieilli) est uniforme sur 98% de la
capacité de retrait de charge admissible.
En pratique, cela se traduit par une pente devient plus raide avec le
temps, tandis que la capacité de stockage absolue diminue. À son tour, cette diminution de la capacité
absolue des cellules entraîne la réduction des temps de décharge de charge et
la poursuite de leur linéarisation.
Un circuit conformément générale Fig.9,
employé dans les études rapportées dans ce et les sections suivantes, utilise
un pack d'entraînement 46 12 V gel cellules plomb acide chacune avec une
cote de 6,0 Ah, et un paquet de charge avec 28 ou 29 12 V cellules identiques.
Le pack de charge a été actionnée allant de 11,2 V à 12,8 V / cellule (tensions
de circuit ouvert), dans la région proportionnelle de la pente relative de la
capacité, pour obtenir une augmentation de capacité de l'ordre de 50% (par
exemple de 20% à 70%) , n'importe où dans la gamme de 2% à 100% de sa capacité
de charge totale, pris pour l'instant comme invariant. Le processus de charge,
ci-après dénommé un terme de PAGD, a pris environ 20-30 minutes dans des
conditions optimales. Le bloc d'entraînement généralement consommé, dans la
même période de temps, de 4% à 11% de sa capacité totale initiale, sa tension
de circuit ouvert qui tombe typiquement 0,1 V à 0,2 V par cellule après une
course de PAGD, dans la plage de 12,8 V en circuit ouvert / cellule (100% de la
capacité relative) et de 11,2 V / cellule (environ 2%). À la capacité de
référence de 100%, le bloc d'entraînement serait théoriquement 20 hx 46
cellules x 12,83 V / cellule x 0,3 A = 3,5 kWh, et le pack de charge, par
exemple, 20 hx 29 x 12,83 V / cellule x 0,3 A = 2,2 kWh. Comme la capacité par
cellule est linéaire avec la tension en circuit ouvert dans la plage
proportionnelle, selon le fabricant, nous avons projeté les intersections
ouvertes de tension de circuit sur la courbe proportionnelle du
fabricant afin de déterminer le pourcentage résiduel de la capacité totale
relative et la norme heures d'ouverture à gauche, de toute mesure de la tension
en circuit ouvert expérimentales.
Trois générateurs d'impulsions (un 64 cm2 et deux
128 cm2 zones de plaques) ont été utilisés dans ces études; ils ont été opérés
dans PAGD tourne à 1-120 impulsions / seconde taux, dans une plage de pression
négative de 0,2 à 0,8 Torr et en courant continu appliquée de 0,2 à 0,6 A.
Les deux packs d'entraînement et de charge des
cellules qui ont été achetés nouvelle en même temps et avaient des valeurs de
charge initiale de 12,4 à 12,55 V / cellule (circuit ouvert) utilisés. Ces batteries sont capables de densités
d'énergie de 33-35 Wh / kg. Cependant, les expériences présentées dans le
tableau 5 sont choisis à partir d'une série qui a duré près de 12 mois, à
partir de 6 mois après l'achat; par conséquent, la perte de capacité de
stockage absolue par les batteries avait eu lieu dans l'intervalle, en fonction
de l'âge et la vie de cycle de charge / décharge.
Les mesures de la tension à vide de chaque lecteur
(D) ou la charge (C) (voir la colonne 2, tableau 5) emballer pour 8 expériences
distinctes, tout en utilisant la configuration triode, ont été réalisés avant
(b) et après (a) une course de PAGD (voir les colonnes 3 et 4), à 15 ou 30
minutes (voir colonne 26) de la relaxation ouvert de tension du circuit après
une course de PAGD a été résilié.
Correspondant tensions de circuit ouvert par cellule sont présentés dans
la colonne 5, et les pourcentages de la capacité de charge totale relative
prédit résultant des intersections sur la courbe proportionnelle du fabricant
sont affichés dans la colonne 6, Tableau 5 maxima équivalent pour les heures
théoriques de fonctionnement gauche sont indiqué dans la colonne 7, la
variation en pourcentage de la capacité relative due à la suite d'inculper
capture de charge du bloc (capacité acquise) ou de la sortie du bloc
d'entraînement (capacité perdue) est indiquée dans la colonne 8 Traduire les
interceptions en unités de puissance donne les valeurs indiquées dans la
colonne 9, tableau 5, pour le total des kWh gauche dans chaque paquet avant et
après la production de PAGD, ceux qui figurent dans la colonne 10 pour la
puissance réelle gagné et perdu pendant les périodes de fonctionnement
(présenté dans la colonne 12) et ceux qui figurent dans la colonne 13 pour le
pouvoir prévu à gagné ou perdu par heure de production PAGD.
Sur la base des valeurs de tension ouverte
expérimentales et leurs intersections, les valeurs prédites net de kWh par
heure de production d'énergie PAGD (après déduction des pertes mesurées) et
l'efficacité de rentabilité expérimentales correspondantes (où l'équilibre =
100%) sont présentées, respectivement , dans les colonnes 14 et 15. La fréquence de PAGD par seconde est indiqué
dans la colonne 11; le nombre de 12 V cellules, dans la colonne 16; le diamètre
intérieur du tube, dans la colonne 17; la cathode (et anode) zone (s), dans la
colonne 18; le matériau de la plaque, dans la colonne 19; le ballast d'entrée
utilisée (R1, figure 9.), dans la colonne 20; la taille de chaque condensateur
(C3 ou C5) du pont de sortie du tube, dans la colonne 21; la taille de
chaque condensateur (C7a ou C7b) du pont capacitif transversale, à la
colonne 22; l'état de S4 et donc, de la parallèle et bras
électromécanique auxiliaire (voir Fig.11), dans la colonne 23; la
pression d'air négative dans la colonne 24; la distance d'écartement entre les
plaques, dans la colonne 25; et colonnes 27,28 et 29, montrent l'état des
éléments de la commutation sur le bras électromécanique parallèle du circuit -
le condensateur C4 parallèle, la résistance d'entrée du moteur R4 et les tours
du moteur par minute (mesuré stroboscopique), respectivement.
A partir de ces chiffres du Tableau 5, et en utilisant
les données pour les deux premiers exemples représentés, on a calculé le
rendement prédite du système sur la base des mesures de tension ouverts. Dans
le premier exemple, où le système a été exécuté en continu, sans interruption,
le pack de charge a augmenté le pourcentage de sa capacité totale de 43% (une
augmentation de deux fois la capacité) et, au cours de la même période, le pack
de pilotes a diminué le pourcentage de sa capacité totale de 7% (une baisse
d'environ 10% de la capacité par rapport au pourcentage de la capacité totale
de survie au début, c'est à dire 77%) (cp. colonnes 6 et 8, tableau 5). En soustrayant l'énergie prédit initial total
(0.835 kWh) à la disposition du paquet de charge avant l'essai expérimental
(première ligne de la colonne 9, tableau 5) de l'énergie totale prévue (1.823
kWh, deuxième ligne de la colonne 9) disponibles à l'emballage de charge après
le terme de charge de PAGD, nous donne l'énergie totale gagnée par le pack de
charge: 0.988 kWh (colonne 10) en 21,5 minutes (colonne 12) de la performance
continue de PAGD.
Inversement, en soustrayant l'énergie finale totale
prévue (2,4 kWh) à la disposition du conducteur après l'essai expérimental
(quatrième ligne de la colonne 9, tableau 5) de l'énergie totale prévue (2,66
kWh, troisième ligne) sont disponibles pour le conducteur avant que la charge
de PAGD terme, nous donne l'énergie totale perdue par le peloton
d'entraînement: 0,26 kWh à 21,5 minutes.
Si l'on divise l'énergie disponible totale gagnée par le pack de charge,
par l'énergie totale perdue par le peloton d'entraînement, on obtient un
facteur d'excédent de 3,9. Ou 388% du
point d'équilibre (colonne 15). Les
mêmes valeurs résultent de la division du paquet de charge% de gain de la
capacité totale de la batterie d'entraînement% de la capacité totale perdue, et
puis vers le bas-mise à l'échelle de cette valeur en multipliant par le facteur
d'échelle typique pour les deux packs, 29/46 = 0,63 fois .
De façon analogue, nous avons analysé les résultats
pour le deuxième exemple illustré dans le tableau 5 Ici, le chargeur a augmenté
le pourcentage de sa capacité totale de 45,5% (soit une multiplication par
22,75 de la capacité relative totale estimée) et, au cours de la même période,
le pilote a diminué le pourcentage de sa capacité totale prévue de 7% (une
diminution de 17,5% de la capacité par rapport au pourcentage de la capacité
totale de survie au début, c'est à dire 40%).
En divisant l'énergie prédit total disponible acquise par le pack de
charge (0.962 kWh / 18 minutes) par l'énergie totale attendue perdu par le pack
de pilotes (0.246 kWh / 18 minutes), on obtient un facteur d'excédent de 3,9
fois, soit 391% de la le seuil de rentabilité.
Cela correspond à une interruption, l'exécution séquentielle totale de
18 minutes, chaque cycle de minutes tout au long étant séparées par une période
de relaxation de refroidissement et de tension de 15 minutes avant la prochaine
exécution est effectuée, à une fréquence de PAGD moyenne de 61 PPS.
L'analyse des résultats restants illustre comment
un certain nombre de paramètres de contrôle PAGD interagissent pour déterminer
les conditions de maintenance efficace d'un régime de PAGD. Le gain plus faible et la perte plus élevée
par unité de temps enregistré pour la troisième course du tableau 5, qui se
traduit par l'efficacité de rentabilité inférieur de 230% et un taux plus
faible de production nette d'énergie qu'auparavant (des estimations de
puissance de 1.396 kWh / h de fonctionnement de PAGD vs 2,387 kWh / h, pour la
deuxième exécution, le tableau 5) montrent, par exemple, l'effet combiné de la
réduction de la pression (0,8 à 0,7 Torr) et le fonctionnement du PAGD continu
(l'effet de chauffage), lesquels appuyer sur la fréquence de PAGD. Le quatrième essai du tableau 5 indique les
résultats en continu d'un "rodé" doux de qualité de l'aluminium
(colonne 19), ayant un travail de sortie inférieur (tel que déterminé à partir
du spectre de fréquence de PAGD plus élevé) que les plus dures H34 plaques des
exemples précédents, et montre que,
malgré la valeur de la série de la capacité totale est plus élevée (5333 mF vs
4030 mF pour des courses de un à trois), et malgré le vide élevé (0,2 Torr),
les résultats inférieurs au travail en fonction d'une fréquence plus élevée. Cependant, même si ce terme enregistre une
plus grande efficacité prévue de rentabilité (310%) que les expériences
précédentes, ces conditions conduisent à un 4/5 fois plus faible estimation de
la puissance nette produite, par rapport aux trois précédents PAGD s'exécute.
PAGD tourne 5 et 6, le tableau 5, illustrent
l'effet de la commutation sur le bras auxiliaire électromécanique du circuit
représenté sur la Fig.11.
L'augmentation de la quantité de charge capacitive shunté dans le bras
électromécanique par des valeurs de C4 élevés (colonne 27), et
l'augmentation du courant qui alimente le moteur à induction à cage d'écureuil
utilisé en abaissant R4 (colonne 28), les résultats d'une capture
d'alimentation par le pack de charge qui enregistre une perte d'énergie (prévu pour
être efficace à 96%, en deçà de 4% de la récupération de rentabilité), comme la
plupart de la puissance de sortie du tube est passé dans le bras
électromécanique et son effet moteur. En
outre, en vertu des conditions de l'action maximale électromécanique, la fuite
imposée sur le bloc d'entraînement devient considérable (voir la perte dans les
colonnes 10 et 13), même si les valeurs C3 et C5 sont réduits, colonne
21, tableau 5). Ces essais montrent
aussi comment le moteur semble fonctionner comme un générateur à induction
électrique avec des valeurs de tours beaucoup plus élevées que les valeurs
prescrites par synchrones de la fréquence de la PAGD (colonne 29, tableau 5).
La très grande efficacité de rentabilité de PAGD
l'essai 5, le tableau 5, indiquent que les valeurs sélectionnées de C4
et R4, il est possible de faire fonctionner le moteur dans le bras
auxiliaire et encore accumuler de l'énergie en excès à partir de la production
de PAGD dans le bloc de charge.
Pistes 7 et 8 illustrent les résultats obtenus pour
64 cm2 plaques, et une distance d'intervalle inter-électrode plus courte, par
deux pressions (0,8 et 0,5 Torr), le dispositif étant ouvert à une tubulure de
la pompe rotative à la première instance et étanche de la pompe, dans le second
cas. Malgré la diminution du vide, la fréquence de découpage supérieure (32 vs
5 PPS) et l'efficacité du seuil de rentabilité (906% vs 289%) enregistré par le
ruissellement 8 par rapport à fonctionner 7, sont une conséquence
de la méthode de course 8, qui a été interrompu systématiquement par 5 périodes
de refroidissement passif, comme dans le cas de l'essai 2, alors que courent 7
était continue. Ce nouveau donné lieu à des fréquences de
PAGD moyens plus élevés (à des pressions plus basses), deux fois plus grand
gain prévu et prédit une deux fois plus petite perte (colonnes 13 et 14) pour
l'essai 8.
Fig.13 montre des courbes représentant les pentes
des tensions de relaxation de circuit ouvert, qui sont linéaires avec le
journal de temps écoulé depuis l'arrêt de la décharge, pour les deux blocs
d'entraînement et de charge, dans la même série 8 figurant dans le tableau
5. L'expérience dans son
ensemble est composée de premières décharges de mesure de résistance-chargé et
leurs tensions de circuit ouvert correspondant à partir du moment de l'arrêt de
la décharge résistif (représenté, respectivement, par les carrés vides de DPT1
de paquet de commande du temps de relaxation 1, et par les cercles vides de
CPT1 pour responsable paquet temps de relaxation 1), suivis de leurs taux de
relaxation dans le sillage de la production de PAGD (les carrés hachurés de
DTC2 pour pack unité de temps de relaxation 2, et les cercles hachurés de CPT2
pour paquet de charge temps de relaxation 2), et enfin, par les taux de
relaxation de la finale des décharges de mesure résistance chargé (les carrés
noirs de DTC3 pour bloc d'entraînement temps de relaxation 3, et les cercles
noirs de CPT3 pour paquet de charge temps de relaxation 3). Résistances de décharge sont 833 ohms pour le
pack de charge, et 2083 ohms pour le pack d'entraînement dans tous les cas,
correspondant aux résistances R3 et R2, respectivement, de la Fig.9. Cette méthodologie sera examinée plus en
détail ci-dessous. Il est évident que,
après chaque période de charge, que cette résistance (CPT1, DPT1, et CPT3 DTC3)
ou en raison de l'opération de PAGD (DTC2), la pente de la relaxation est
positif; comme indiqué des pistes CPT1 et DPT1, le temps de journal de
proportionnalité de la détente ouvert de tension du circuit, dans ces
conditions, tend à se stabiliser après environ 30 minutes. L'exception à ce comportement général réside
dans le CPT2 de la pente de la détente de la tension, ce qui est négatif et
reflète l'accumulation de charge se produisant dans le pack de charge et
obtenue par la capture de l'énergie produite pendant le fonctionnement PAGD,
déclenchée par l'énergie prélevée du bloc d'entraînement pendant le temps de
charge 2.
En première approximation de la puissance
électrique générée et consommée par le système de conversion d'énergie selon
l'invention, le procédé précédent de la tension ouverte de circuit est d'une
importance en indiquant les tendances de base impliquées dans l'interaction des
paramètres de fonctionnement. Toutefois,
selon toute vraisemblance, il surestime les valeurs réelles de la puissance
électrique consommée et générée, pour une variété de raisons. Tout d'abord, il suppose que l'échelle de la
capacité relative des piles dans les paquets d'entraînement et de charge est
une échelle de capacité de charge absolue avec une rétention de charge maximal
invariant, ce qui n'est pas; en fait, la capacité de charge absolue est
elle-même une variable qui peut être de plusieurs facteurs, tels que la durée
de vie, la surcharge ou les conditions, l'âge de la cellule, de la mémoire
résiduelle et le taux de charge et de décharge undercharged. Par conséquent, l'inférence d'une échelle de
temps uniforme sur la base des circuit ouvert intercepte tension / capacité ne
peut pas être justifiée. Enfin, elle
n'intègre pas la diminution de la tension ouverte au cours du temps, et utilise
la spécification courant de charge lorsque le courant moyen dans le temps.
Afin de remédier à ces problèmes, nous avons eu
recours à une variété d'autres méthodes de mesure. Tout d'abord, nous avons procédé à comparer
le circuit fermé,, les mesures de débit de résistance aux charges préliminaires
pour inculper ou le bloc d'entraînement, dans des conditions de perte
négligeable de pouvoir, comme ces mesures sont des moyens statistiques (n = 9)
pris, à intervalles réguliers, pendant les 90 premières secondes de la décharge
de la charge, et obtenu à la fois juste avant les cycles de production de PAGD
(mais séparés les uns des PAGD géré par une ouverture de détente de la tension
de circuit de 30 minutes) et juste après les courses (mais tout aussi séparés
par une relaxation de 30 minutes ).
Comme un exemple des données générées par une telle approche, Fig.14 illustre
l'évolution des pistes indiquant une perte de puissance marginale pour le pack
d'entraînement (des carrés noirs pour les places ouvertes) et les gains
indiquant la puissance du pack de charge (des cercles ouverts aux cercles
fermés), en valeurs réelles totales de puissance de la charge.
L'intégration de ces mesures de puissance au cours
de la durée de décharge de la charge prévue, pris dans la famille des courbes
générées sur la base de la tension de charge du fabricant sur les
spécifications de temps de décharge, conduit à une comparaison directe entre
les nouvelles valeurs, comme le montre le tableau 6, avec l'les valeurs
présentées dans le tableau 5, pour les trois premiers cas introduits. Toutes les valeurs du tableau 6 ont été
obtenus par des mesures de résistance électrique qui a entraîné une perte
d'énergie négligeable. Tableau 6
confirme l'équivalence essentielle de pistes 1 à 3, comme on l'a vu à partir de
l'analyse correspondante en utilisant la méthode de la tension à vide (voir
pistes 1 à 3, tableau 5). Cette nouvelle
méthode d'estimation de puissance confirme également la perte inférieure
rencontré dans l'essai 2 en utilisant interrompu de fonctionnement du
PAGD. Bien que l'efficacité de
rentabilité sensiblement doublé en utilisant cette méthode, les estimations de
récupération de la consommation réelle d'électricité a diminué d'un facteur 2 à
3 fois. Ainsi, cette tension de charge
directe / méthode de mesure de l'intensité estimer les pertes de puissance
réels ou de gains, est un frein à la méthode de la tension ouverte utilisés
précédemment.
Des mesures instantanées directes des
caractéristiques de tension et de courant des phénomènes de production de PAGD
et capture l'objet de discussions, ont également été réalisées au cours PAGD
s'exécute pour divers ensembles de conditions, y compris ceux qui sont décrits dans
les deux sections précédentes. Dans le
tableau 7, nous montrons ces résultats pour deux générateurs de PAGD ayant une
surface de l'électrode identique (128 cm2) et reliés à des circuits de capture
d'énergie électrique de trois configurations distinctes tel que défini dans la Fig.10A,
Fig.10B et Fig.10C et la colonne 2, Tableau 7 Dans la configuration de Fig.10C
ou double configuration de diode, les deux plaques d'électrodes agissent comme
des cathodes et l'élément axial que le collecteur de courant anodique (les
expériences 1 à 4, pour le dispositif de H220 et de 13 à 14, le tableau 7, pour
la dispositif de H34). Dans la
configuration de la Fig.10B, ou configuration de triode, une plaque joue
le rôle de cathode, l'élément axial en tant que cathode auxiliaire et l'autre
plaque en tant que collecteur (expériences 5-9, tableau 7). Dans la configuration de la Fig.10A ou
configuration de diode unique (plaque à plaque), l'élément axial est
déconnecté, et la polarité des plaques restent comme dans la configuration de
la triode (les expériences 10 à 12).
Toutes les mesures ont été effectuées après 1 minute de fonctionnement
PAGD des dispositifs, qui sont, au début de chaque essai, à la température
ambiante. Tous les cathodes ont été préalablement rompu avec > 2 000 000 AGD
impulsions. La tension du bloc de charge
en circuit ouvert était, dans tous les cas, à 359 à 365 volts, avant chaque
essai. Les mesures directes
des tensions et des courants d'entrée et de sortie de PAGD CC ont été obtenues
comme des moyens statistiques de 10 secondes mesures longues, et à aucun moment
l'erreur-type de la tension de la plaque ne signifient pas dépasser 35 volts.
La pression de l'air à l'intérieur du tube lors de
ces essais est indiquée dans la colonne 3, tableau 7, la tension batterie
d'entraînement de CC (X), dans la colonne 5, la tension de CC à travers les
plaques (Y), dans la colonne 6, le bloc courant de sortie du variateur (courant
de PAGD d'entrée), dans la colonne 7, et le bloc d'entraînement de sortie de
watts total s'affiche dans la colonne 8.
Colonnes 9 et 10 montrent la tension de PAGD (PAGD V = (XY) / Iav) et la
valeur du potentiel PAGD d'extinction dans V / cm. Les coordonnées de
récupération (c.-à l'énergie de sortie de PAGD) trouvés à la sortie de U1-U2
(Fig.9), sont présentés dans les colonnes 11 à 13, E1-E2 tension d'entrée de
CC, l'intensité et la puissance des watts du paquet de charge,
respectivement. La résistance calculée
de l'ensemble du circuit est donné dans la colonne 14, les fréquences de PAGD inscrits
dans la colonne 16, et conditions de roulage dans les colonnes 17 à 18 ans
L'efficacité de rentabilité obtenu par comparaison directe des chiffres de
puissance électrique pour les packs d'entraînement et de charge ,
respectivement, est donnée dans la colonne 15.
Cela suppose, aux fins d'une généralisation des taux de production
d'énergie au fil du temps, que les mesures directes de quasi-instantanée ici
obtenus peuvent être convertis en produits obtenus par unité de temps, et donc
en Watt-directe mesures heures.
Les données des essais 1 à 4 montrent que, pour ces
fréquences de PAGD, il n'y a aucune différence entre l'utilisation de la
commutation rapide (32 nanosecondes) MUR 860 diodes, ou réguliers diodes
40HFR-120 de silicium, dans le pont de redressement du circuit de captage de
l'énergie électrique, et que la fréquence de PAGD varie en fonction de la
diminution de la pression de l'air.
Fonctionne de 5 à 14 montrent que, en général, pour
le même tube, les configurations de diodes simples et doubles sont les plus
efficaces, pour la même pression, la configuration de diode produit
généralement environ 1,5 à 2 fois plus grandes efficacités de rentabilité (cp
fonctionne 10 -11 et 13-14, avec des pistes 5-9, Tableau 7). Les plus grandes accumulations de puissance
sont également enregistrées dans le mode (s) de diode. Cette tendance semble être une fonction de la
fonction de travail cathodique beaucoup plus bas des plaques d'aluminium, de
tungstène, de l'élément axial de l'un utilisé comme cathode auxiliaire dans la
configuration de la triode. Une
caractéristique des données de ces 14 séries différentes est des sorties
cohérentes excès de puissance (colonne 15, tableau 7) et leur étroite gamme
(218 à 563%), par rapport à ceux observés avec les deux méthodes précédentes de
l'analyse expérimentale.
Run 12, le tableau 7 montre que la mise sous
tension du bras électromécanique peut être effectuée sans que cela entraîne une
perte de puissance dans le circuit de capture PAGD, comme trouvé précédemment
pour l'essai 5, le tableau 5, en utilisant la méthode de la tension en circuit
ouvert. En fait, avec C4 = 8
microfarads et R4 = 500 ohms, le moteur à induction CA se comporte comme un
volant d'inertie électrique (par exemple de 2800 à 3000 rpm pendant 10 entrées
PPS), tandis que le circuit de capture de l'énergie électrique enregistre
encore un excès de production d'énergie électrique importante (comparer les
essais 11 et 12, tableau 7). Fonctionne
13 et 14 illustrent la façon dont l'état de l'emballage de charge de charge et
sa capacité inhérente affecte à la fois la fréquence de PAGD et le pouvoir
produire l'efficacité de l'ensemble du système: comme le pack de charge est
réduit de 29 à 19 cellules, le générateur de PAGD ajuste en réduisant sa
fréquence logarithmique et, tandis que le courant d'entrée du bloc de charge
est plus grande qu'auparavant, la perte de paquet d'entraînement devient encore
plus grande et l'efficacité de rentabilité beaucoup plus faible (par> 1/2,
de 563% à 228%). En effet, le circuit
doit se traduire par la plus grande PAGD naturellement une plus grande
amplitude en surplus de courant de sortie, et dans ce procédé devient moins
efficace.











Brevet US 4 936 961 26 juin 1990 Inventeur:
MÉTHODE
POUR LA PRODUCTION D'UN GAZ COMBUSTIBLE
Veuillez noter qu'il s'agit d'un extrait de
re-formulation de ce brevet. Il décrit une des méthodes qui Stan utilisé pour
décomposer l'eau en hydrogène et en oxygène à l'aide de très faibles niveaux de
puissance d'entrée.
OBJETS DE
L'INVENTION
C'est un objet de l'invention d'une pile à combustible et
un processus dans lequel les molécules d'eau sont décomposés en gaz hydrogène
et oxygène, et autre anciennement dissous dans l'eau est produit. Dans le
présent document « pile à combustible » on entend une seule unité de
l'invention comprenant une cellule de condensateur de l'eau, expliquée
ci-après, qui produit le gaz combustible conformément à la méthode de
l'invention.
BRÈVE DESCRIPTION DES DESSINS

Fig.1 illustre un circuit utile dans le processus.

Fig.2 montre un
point de vue d'un élément de " l'eau de condensateur " utilisé dans
le circuit de la pile à combustible.

Figs.
3A to 3F sont
des illustrations montrant les bases théoriques pour les phénomènes rencontrés
au cours de l'exploitation de l'invention dans les présentes.
DESCRIPTION DE L'EMBODIEMENT PRÉFÉRÉ
En
bref, l'invention est une méthode permettant d'obtenir la libération d'un
mélange de gaz dont l'hydrogène, d'oxygène et d'autres gaz dissous auparavant
pris au piège dans l'eau, de l'eau, consistant en :
(a) fournir un condensateur, où l'eau est inclus
comme un liquide diélectrique entre les plaques de condensateur, dans un
circuit de starter charge résonante qui inclut une inductance en série avec le
condensateur ;
(b) soumettant le condensateur à un champ de
tension électrique pulsant, unipolaire dans laquelle la polarité ne traverse
pas un motif arbitraire, par lequel les molécules d'eau dans le condensateur
sont soumis à une charge de la même polarité et les molécules d'eau sont
dilatées par leur soumission à électrique polaire oblige ;
(c) autres soumettant en dit condensateur à ladite
pulsante champ électrique pour atteindre une fréquence d'impulsion, tel que le
champ électrique pulsé induit une résonance au sein de la molécule d'eau ;
(d) poursuivre l'application de la fréquence de
pulsation à la cellule de condensateur après que la résonance se produit alors
que le niveau d'énergie au sein de la molécule est augmenté dans des mesures
progressives en cascade au prorata du nombre d'impulsions ;
(e) le maintien de la charge de dit condensateur
lors de l'application du champ "pulsé", par lequel la liaison
électrique de co-valent de l'hydrogène et les atomes d'oxygène au sein de ces
molécules est déstabilisée telle que la force du champ électrique appliqué,
comme la force est efficace au sein de la molécule, dépasse la force de liaison
de la molécule, et les atomes d'hydrogène et d'oxygène soient libérés de la
molécule de gaz de l'élémentaire ; et
(f) collecte desdites hydrogène et gaz oxygène et
autres gaz qui était anciennement dissous dans l'eau et décharge des gaz
collectés comme un mélange de gaz combustible.
Le processus suit la séquence des étapes indiquées
dans le Tableau 1 suivant dans lequel l'eau molécules sont soumises à
l'augmentation des forces électriques.
Dans un État ambiant, les molécules d'eau orientés au hasard sont
alignés en ce qui concerne l'orientation d'une molécule polaire.
Ils viennent ensuites, eux-mêmes polarisés et
" allongés " par l'application d'un potentiel électrique dans la
mesure où une liaison covalente de la molécule d'eau est tellement affaiblie
que les atomes se dissocient et la molécule se décompose en hydrogène et en
oxygène des composants élémentaires.
Ingénierie conception paramètres basés sur des
principes théoriques connus des circuits électriques de déterminent les niveaux
supplémentaires d'électricité et d'énergie de vague pour produire la résonance
dans le système par lequel le gaz combustible composé d'un mélange d'hydrogène,
d'oxygène et autres gaz tels qu'air étaient anciennement dissous dans l'eau,
est produite.
Tableau
1
----------------------------------------------------------------------------------------------------------------------------
Étapes
du processus :
La séquence de l'état relatif des atomes eau molécule
et/ou hydrogène/oxygène/autres :
----------------------------------------------------------------------------------------------------------------------------
A. (État ambiant)
aléatoire
B. Alignement des champs polaires
C. Polarisation de la molécule
D. Allongement moléculaire
E. Libération d'atome par rupture
de la liaison covalente
F. Dégagement de gaz
----------------------------------------------------------------------------------------------------------------------------
Dans le processus, le point de dégagement de gaz
optimal est atteint à une résonance du circuit.
L'eau dans la pile à combustible est soumis à un champ électrique
pulsant, polaire, produit par le circuit électrique, par lequel les molécules
d'eau sont dilatées en raison de leur soumission aux forces polaires
électriques des plaques condensateurs.
La fréquence de pulsation polaire appliquée est telle que le champ
électrique pulsé induit une résonance dans la molécule. Un effet de cascade se produit et le niveau
global d'énergie des molécules d'eau spécifique est augmenté dans les étapes en
cascade, progressive. L'hydrogène et gaz
atomique de l'oxygène et les autres composants anciennement piégés comme
dissous dans l'eau, sont libérés lorsque l'énergie de résonance est supérieure
à la force de la liaison covalente de la molécule d'eau. Un matériau de construction préféré pour les
plaques de condensateur est en acier inoxydable T304-grade qui est non chimique
réagit avec l'eau, l'hydrogène ou l'oxygène.
Un matériau conducteur inerte dans l'environnement fluide est un
matériau souhaitable de construction pour les plaques de champ électrique de le
" eau condensateur " employé dans le circuit.
Une fois déclenchée, la sortie de gaz est
contrôlable par l'atténuation des paramètres opérationnels. Ainsi, une fois que la fréquence de résonance
est identifiée, en faisant varier la tension d'impulsion appliquée à
l'Assemblée de pile à combustible de l'eau, sortie de gaz est variée. En faisant varier la forme de l'impulsion
et/ou l'amplitude ou l'impulsion forment la séquence de la source initiale de
la vague " pulsé ", sortie gaz final est variée. Atténuation de la fréquence de champ de
tension sous la forme d'impulsions de marche affecte même sortie.
L'appareil global comprend donc un circuit
électrique dans lequel un condensateur d'eau ayant une propriété diélectrique
connue est un élément. Les gaz
combustibles sont obtenus à partir de l'eau par la dissociation de la molécule
d'eau. Les molécules d'eau sont divisées
en éléments atomiques (gaz hydrogène et oxygène) par un processus de stimulation
de tension appelé le processus de polarisation électrique qui également
communiqués dissous gaz piégés dans l'eau.
Du contour des phénomènes physiques associés au
processus décrit dans le Tableau 1, les bases théoriques de l'invention
considère les états respectifs des molécules et des gaz et des ions provenant
de l'eau liquide. Avant la stimulation
de la tension, les molécules d'eau sont dispersés au hasard tout au long de
l'eau dans un récipient. Lorsqu'un train
d'impulsions de tension unipolaire comme indiqué dans Figs.3B à Fig.3F
est appliqué aux plaques de condensateur positifs et négatifs, une potentiel de
tension croissante est induite dans les molécules dans un linéaire, l'étape
comme effet de charge. Le champ
électrique des particules dans un volume d'eau y compris les plaques de champ
électrique augmente d'un état de faible consommation d'énergie à un état de
haute énergie successivement est une manière d'étape suivant chaque train
d'impulsions, tel qu'illustré au figuré dans les représentations de Figs.3B
à Fig.3F. La tension croissante
potentielle est toujours positive en relation directe avec le potentiel négatif
à la masse lors de chaque impulsion. La
polarité de la tension sur les plaques qui créer les champs de tension reste
constante, même si la charge de tension augmente. Tension positive et négative " zones
" sont ainsi formés simultanément dans le champ électrique, les plaques de
condensateur.
Dans la première étape du procédé décrit dans le
Tableau 1, car la molécule d'eau présente naturellement champs électriques
opposées dans une configuration relativement polaire (les deux atomes
d'hydrogène sont chargés positivement électriquement par rapport à l'atome
d'oxygène négatif chargée électriquement), l'impulsion de tension provoque
d'abord les molécules d'eau orientés de façon aléatoire à l'état liquide à
tourner et s'orienter en se référant aux pôles positif et négatif des champs de
tension appliquées. Les atomes
d'hydrogène positifs chargées électriquement de ladite molécule d'eau sont
attirés par un champ de tension négative; tandis que, en même temps, les atomes
d'oxygène négatifs chargées électriquement de la même molécule d'eau sont
attirés par un champ de tension positive.
Même une légère différence de potentiel appliquée aux plaques
conductrices inertes, d'une chambre de confinement qui forme un condensateur va
initier atomique orientation polaire à l'intérieur de la molécule d'eau en
fonction des différences de polarité.
Lorsque la différence de potentiel appliquée amène les
molécules d'eau orientés à s'aligner entre les plaques conductrices, impulsions
provoquent l'intensité du champ de tension pour être augmentée conformément à
la Fig.3B. Comme l'alignement molécule se produit, le
mouvement moléculaire est entravée. Etant
donné que les atomes d'hydrogène chargés positivement de ladite molécules
alignées sont attirés dans une direction opposée à
Comme la molécule d'eau est en outre exposé à une
différence de potentiel résultant de l'augmentation de la charge de l'étape du
condensateur, la force électrique d'attraction des atomes dans la molécule pour
les plaques de condensateur de la chambre augmente également la
résistance. Par conséquent, la liaison
covalente entre la molécule qui forment --- est affaiblie et finalement
terminée. L'électron chargé négativement est attiré vers les atomes d'hydrogène
chargés positivement, tandis que dans le même temps, les atomes d'oxygène
chargés négativement, repoussent les électrons.
Dans une définition plus précise de l'action
"sub-atomique" a lieu dans la pile à combustible de l'eau, il est
connu que l'eau naturelle est un liquide qui a une constante diélectrique de 20
à 78,54 ° C et une pression de 1 atmosphère. [Handbook of Chemistry & Physics, éd 68e., CRC Press (Boca Raton, en
Floride (1987-1988)), Section E-50. H20 (eau)].
Quand un volume d'eau est isolé et les plaques
électriquement conductrices, qui sont inertes chimiquement dans l'eau et sont
séparées par une distance, sont immergés dans de l'eau, un condensateur est
formé, ayant une capacité déterminée par l'aire de surface des plaques, la
distance de leur séparation et de la constante diélectrique de l'eau.
Lorsque les molécules d'eau sont exposées à la
tension à un courant limité, l'eau prend une charge électrique. Par les lois de l'attraction électrique, les
molécules alignées selon des champs de polarités positives et négatives de la
molécule et le domaine de l'alignement. Les plaques du condensateur constituent
comme champ d'alignement quand une tension est appliquée.
Quand une charge est appliquée à un condensateur,
la charge électrique du condensateur est égale à la charge de la tension
appliquée; dans un condensateur d'eau, la propriété diélectrique de l'eau
résiste à l'écoulement du ampères dans le circuit, et la molécule d'eau
elle-même, parce qu'il a des champs de polarité formés par la relation de
l'hydrogène et de l'oxygène dans la liaison covalente, et la propriété
diélectrique intrinsèque, devient partie du circuit électrique, de manière
analogue à un "microcondensateur" au condensateur défini par les
plaques.

Dans l'exemple d'un circuit de pile à combustible
de la Fig.1, un condensateur de l'eau est incluse. L'enroulement élévateur de tension est formé
sur un noyau toroïdal classique formé d'un matériau ferromagnétique comprimé
alimenté que ne sera pas lui-même devenir aimanté de façon permanente, tels que
la marque de commerce " Ferramic 06 # " poudre Permag " tel que
décrit dans Siemens ferrites de catalogue, CG-2000 à 002-121, (Cleveland, Ohio)
n ° F626-1205 ". Le noyau est de
1,50 pouces de diamètre et de 0,25 pouce d'épaisseur. Une bobine primaire de 200 spires de fil de
cuivre de calibre 24 et la bobine est prévu de 36 600 spires de fil de calibre
comprend l'enroulement secondaire.
Dans le circuit de la Fig.1, la diode est
une diode 1N1198 qui agit comme une diode de blocage et un commutateur
électrique qui permet l'écoulement de tension dans une seule direction. Ainsi, le condensateur n'est jamais soumis à
une impulsion de polarité inverse.
L'enroulement primaire du tore est soumis à une
impulsion à rapport cyclique de 50%. La
bobine toroïdale à impulsions fournit un élévateur de tension à partir du
générateur d'impulsions de plus de cinq fois, bien que la quantité relative
d'élévateur de tension est déterminé par des critères choisis à l'avance pour
une application particulière. Comme
l'impulsion étagée en place entre la première inductance (formé à partir de 100
spires de fil de calibre 24 de 1 pouce de diamètre), un champ électromagnétique
est formé autour de la bobine d'inductance, la tension est coupée lorsque
l'impulsion se termine, et l'effondrement de champ et produit une autre
impulsion c'est à dire de la même polarité, une autre impulsion positive est
formée où le cycle de service de 50% a été arrêtée. Ainsi, une double fréquence d'impulsion est
produite. Toutefois, dans le train
d'impulsions d'impulsions unipolaires, il existe un bref moment où des
impulsions ne sont pas présents.
En étant soumis à des impulsions électriques dans
le circuit de la Fig.1, l'eau confinée dans le volume qui comprend les
plaques de condensateur a une charge électrique qui est augmentée par une étape
phénomène se produisant dans le condensateur de charge de l'eau. Tension augmente continuellement (à environ
1000 volts ou plus) et les molécules d'eau commence à s'allonger.
Le train d'impulsions est ensuite coupée; la
tension aux bornes du condensateur de gouttes d'eau à la quantité de la charge
que les molécules d'eau ont pris, c'est à dire, la tension est maintenue aux
bornes du condensateur chargé. Le train
d'impulsions est le nouveau appliquée.
En raison d'un potentiel de tension appliquée à un
condensateur peut effectuer un travail, plus la tension la plus élevée du
niveau de tension, plus le travail est effectué par un condensateur donné. Dans un condensateur optimum qui est
totalement non-conducteur, de zéro (0) le flux de courant se produit aux bornes
du condensateur. Ainsi, compte tenu d'un
circuit de condensateur idéal, le but du circuit de condensateur de l'eau est
d'empêcher un flux d'électrons à travers le circuit, c'est à dire tel que
produit par un flux d'électrons ou d'une fuite à travers un élément résistif
qui génère de la chaleur. Fuite
électrique dans l'eau se produit, cependant, à cause de la conductivité
résiduelle et certaines impuretés ou d'ions qui peuvent être par ailleurs
présents dans l'eau. Ainsi, le
condensateur est de préférence de l'eau chimiquement inerte. Electrolyte n'est pas ajouté à l'eau.
Dans le bain d'eau isolée, la molécule d'eau prend
en charge, et la charge augmente.
L'objet du procédé consiste à couper la liaison covalente de la molécule
d'eau et interrompre la force subatomique, c'est à dire la force électrique ou
de la force électromagnétique, qui se lie d'hydrogène et d'atomes d'oxygène
pour former une molécule de sorte que l'hydrogène et de l'oxygène séparé.
En raison d'un électron ne occupent une certaine
couche électronique (coquilles sont bien connus), la tension appliquée au
condensateur affecte les forces électriques inhérents à la liaison
covalente. En raison de la charge
appliquée par les plaques, la force appliquée est supérieure à la force de la
liaison covalente entre l'atome de la molécule d'eau; et la molécule d'eau est
allongé. Lorsque cela se produit, le taux de partage de temps des couches
électroniques est modifié.
Dans le procédé, les électrons sont extraits du
bain-marie; les électrons ne sont pas consommés ni électrons sont introduits
dans le bain d'eau par le circuit en tant que les électrons sont introduits de
façon classique comme dans le procédé d'électrolyse. Il peut néanmoins se produire un courant de
fuite à travers l'eau. Ces atomes
d'hydrogène électrons manquants deviennent neutralisé; atomes sont libérés à
partir de l'eau. Les atomes et électrons
chargées sont attirées vers les zones opposées de tension de polarité créé
entre les plaques de condensateur. Les
électrons partagées par ex atomes dans la liaison covalente de l'eau sont réaffectées
tels que les gaz neutres élémentaires sont libérées.
Dans le processus, la résonance électrique peut
être atteint à tous les niveaux de potentiel de tension. L'ensemble du circuit est caractérisé comme
étant un circuit "d'étranglement de charge résonnant", qui est une
inductance en série avec un condensateur qui produit un circuit de
résonance. [SAMS Dictionnaire moderne de
l'électronique, Rudolf Garff, le droit d'auteur 1984, Howard W. Sams & Co.
(
Comme indiqué au début, la capacité dépend des
propriétés diélectriques de l'eau et de la taille et de la séparation des
éléments conducteurs formant le condensateur de l'eau.
EXEMPLE 1
Dans un exemple du circuit de la Fig.1 (dans
laquelle d'autres caractéristiques de l'élément de circuit sont fournis
ci-dessus), deux cylindres concentriques de 4 cm de long ont formé le
condensateur de l'eau de la pile à combustible dans le volume d'eau. Le cylindre extérieur était de 0,75 pouce de
diamètre extérieur; le cylindre intérieur est de 0,5 cm de diamètre
extérieur. L'espacement de l'extérieur
du cylindre intérieur à la surface intérieure du cylindre extérieur était de
0,0625 pouce. Résonance dans le circuit
a été réalisé à une impulsion appliquée de 26 volts à la bobine primaire du
tore à 10 KHz, et les molécules d'eau dissociée en hydrogène élémentaire et de
l'oxygène et le gaz libéré par la pile à combustible comprenant un mélange
d'hydrogène, de l'oxygène de la molécule d'eau et des gaz dissous auparavant
dans l'eau tels que les gaz de l'air ou de l'oxygène, l'azote et l'argon.
Dans la réalisation de résonance dans un circuit,
que la fréquence d'impulsions est ajustée, le flux d'Ampère est réduite au
minimum et la tension est maximale, jusqu'à un sommet. Le calcul de la fréquence de résonance d'un
circuit global est déterminé par des moyens connus; différentes cavités ont une
fréquence différente de résonance dépendant de paramètres du diélectrique de
l'eau, la taille de la plaque, de la configuration et de la distance,
inducteurs de circuit, et analogues. Le
contrôle de la production de gaz combustible est déterminée par variation de la
période de temps entre un train d'impulsions, l'amplitude d'impulsion et de la
taille de la plaque de condensateur et de la configuration, avec les
corrections de valeur correspondant à d'autres composants du circuit.
Le bras d'essuie-glace sur le second conducteur et
accorde le circuit s'adapte aux contaminants présents dans l'eau de sorte que
la charge est toujours appliquée au condensateur. La tension appliquée détermine le taux de
décomposition de la molécule en ses constituants atomiques. Comme l'eau dans la cellule est consommée, elle est remplacée par tout
moyen approprié ou un système de commande.
Brevet US 4,389,981 28th Juin 1983 Inventeur:
HYDROGENE SYSTÈME DE GAZ INJECTEUR POUR
MOTEURS A COMBUSTION INTERNE
S'il vous plaît noter que ceci est un extrait
reformulé de ce brevet. Il décrit un procédé d'utilisation de gaz d'hydrogène
et de l'oxygène pour alimenter un moteur de véhicule standard.
RÉSUMÉ
Système et appareil pour le brassage contrôlé d'un
gaz d'hydrogène avec de l'oxygène volatile et d'autres gaz non combustibles
dans un système de combustion. Dans un
agencement préféré, la source de gaz volatil est une source d'hydrogène, et les
gaz non combustibles sont les gaz d'échappement du système de combustion dans
un arrangement en boucle fermée. La
structure spécifique pour le mélange des gaz commandé, la commande de débit de
carburant, et de la sécurité sont décrits.
RENVOIS ET HISTORIQUE
Il est décrit dans mon co-pendante demande de
brevet US n ° de série 802 807 déposée le 16 septembre 1981 pour un générateur
de l'hydrogène, un système de génération de conversion de l'eau en gaz
hydrogène et oxygène. Dans ce système et
le procédé des atomes d'hydrogène sont dissociés à partir d'une molécule d'eau
par l'application d'une, de faible puissance non régulée non filtré, le
potentiel électrique continu de tension de courant appliquée à deux
non-oxydants plaques métalliques similaires ayant le passage de l'eau entre
eux. L'action de la sous-atomique est
améliorée par cette tension continue pulsé.
L'appareil comprend des configurations structurelles dans des modes de
réalisation alternatifs pour séparer le gaz d'hydrogène généré à partir de
l'oxygène gazeux.
Dans mon co-attente demande de brevet déposée le 5
mai 1981, États-Unis N ° de série 262744 maintenant abandonné pour
l'hydrogène-Airdation processeur, gaz non-volatiles et non-combustibles sont
pilotées par une étape de mélange avec un gaz volatile. Le système de traitement de airdation
d'hydrogène utilise un système de déplacement de gaz mécanique à rotation transférer,
compteur, mélanger et mettre sous pression les divers gaz. Dans le procédé de transformation de gaz,
l'air ambiant est passé à travers un système de brûleur à gaz à flamme nue
éliminer des gaz et d'autres substances présentes. Après cela, le mélange gazeux non combustible
est refroidi, filtré pour éliminer les impuretés, et mécaniquement mélangée
avec une quantité prédéterminée de gaz d'hydrogène. Il en résulte un nouveau
gaz de synthèse.
Cette étape de formation de gaz de synthèse mesure
aussi le volume et détermine le rapport de mélange de gaz approprié pour
l'établissement du taux de combustion de l'hydrogène gazeux souhaité. Le système de déplacement de gaz mécanique à
rotation de ce processus détermine le volume de gaz de synthèse à produire.
Le processeur de airdation d'hydrogène mentionné
ci-dessus, de ma demande en co-instance, est un système à plusieurs étages
adapté pour des applications spéciales.
Alors que le système de générateur d'hydrogène de mon autre demande en
co-instance mentionnée ne décrit un générateur d'hydrogène très simple et
unique.
Dans mon brevet demande en Serial no 315 945,
déposée le 18 octobre 1981, il y a révélé un système de combustion incorporant
un système de transmission mécanique.
Dans un cas, il est conçu pour alimenter un piston dans un dispositif
automobile. Il est montré un générateur
d'hydrogène pour le développement d'hydrogène gazeux et peut-être autres gaz
non volatile comme l'oxygène et l'azote.
Le gaz d'hydrogène avec les préposé aux gaz non volatile est alimenté
via une ligne à un système de prise de contrôle individuel. L'hydrogène combiné gaz non volatile et
l'air, après le mélange, sont introduits dans une chambre de combustion où ils
sont allumés. Les gaz d'échappement de
la chambre de combustion sont retournés dans un arrangement de boucle fermée de
la chambre de mélange à utiliser à nouveau comme le composant de gaz non
combustibles. Applications particulières et des modes de
réalisation structurels du système sont divulgués.
RÉSUMÉ DE L'INVENTION
Le système de la présente invention dans son mode
de réalisation préféré est pour une combustion système utilisant hydrogène
gazeux ; en particulier pour conduire les pistons dans un moteur de
voiture. Le système utilise un
générateur d'hydrogène pour le développement d'hydrogène gazeux. Le gaz d'hydrogène et autres gaz non volatils
est alors envoyés, ainsi que de l'oxygène, à une chambre de mélange. Le mélange est contrôlé de manière à abaisser
la température de la combustion pour l'harmoniser avec celle des carburants
commerciaux existants actuellement.
L'hydrogène gazeux à la chambre de combustion la conduite d'alimentation
comprend une vanne de débit gaz contrôle linéaire de la fine. Une prise d'air est la source d'oxygène et il
comprend également une variable des soupapes.
Les gaz d'échappement de la chambre de combustion sont utilisés d'une
manière contrôlée comme les gaz non combustible.
Le générateur d'hydrogène est amélioré par l'ajout
d'un réservoir d'eaux noires qui fournit une source de carburant de
démarrage. En outre, le générateur de
gaz hydrogène comprend un interrupteur de sécurité contrôlé par pression sur la
chambre de combustion qui coupe le courant d'entrée si la pression dépasse le
niveau requis. La structure simplifiée
comprend une série de valves anti-retour et soupapes de sûreté appareil
trempe. Le résultat est un appareil qui
se compose de l'ensemble complet pour la conversion d'un moteur de voiture
standard de l'essence (ou d'autres combustibles) pour utiliser un mélange
d'hydrogène/gaz.
OBJETS
Il est par conséquent un objet principal de la
présente invention pour fournir un système de combustion de gaz combiné
provenant d'une source d'hydrogène et de gaz non combustibles.
Un autre objet de l'invention est de fournir un tel
système de combustion qui intermixes de l'hydrogène et gaz non combustible
d'une manière contrôlée et ainsi contrôler la température de combustion.
Un autre objet de l'invention est de fournir un tel
système de combustion qui contrôle le débit de carburant dans la chambre de
combustion dans le système s et des appareils particulièrement adaptés au gaz
d'hydrogène.
Encore autres objets et caractéristiques de la
présente invention deviendront évidentes de la description détaillée suivante lorsque
pris en conjonction avec les dessins dans laquelle :
BRÈVE
DESCRIPTION DES DESSINS
Fig.1 est une illustration schématique partiellement en
forme mécanique de la séquence de la présente invention dans son mode de
réalisation le plus préféré,

Fig.2 est un bloc illustration schématique du mode de réalisation préféré du
système d'injection de l'hydrogène représenté à Fig.1.

Fig.3 est le contrôle de débit de carburant linéaire
bien représenté dans Fig.1.

Fig.4 est illustration en coupe transversale du
système d'injection de carburant dans un véhicule complet en utilisant les
concepts de la présente invention.

Fig.5 est un dessin schématique d'une vue de dessus du
système d'injection de carburant utilisée dans le mode de réalisation préféré.

Fig.6 est une vue de côté en coupe du système
d'injection de carburant dans la présente invention.

Fig.7 est une vue de côté de la chambre de mélange de
carburant.

Fig.8 est une vue de dessus de la soupape d'admission
d'air pour alimenter la chambre de mélange.

Fig.9 une comparaison de la vitesse de combustion de
l'hydrogène par rapport à d'autres combustibles.

DESCRIPTION DÉTAILLÉE DE L'INVENTION AVEC DESSINS

En se référant à la Fig.1 le système de
mélange de gaz et le débit de carburant globale complète est illustrée ensemble
pour utilisation dans un moteur à combustion, en particulier d'un moteur dans
un véhicule. En se référant
spécifiquement à la Fig.1, la source d'hydrogène 10 est le
générateur d'hydrogène divulgué et décrit dans ma demande en co-instance,
supra. Le récipient 10 est une
enceinte pour un bain d'eau 2 Immergé dans l'eau 2 est un tableau
de plaques 3 comme décrit plus loin dans ma demande en co-instance,
supra. Appliqué à trois plaques est une source
de potentiel de courant continu par l'intermédiaire de l'entrée électrique 27.
La partie supérieure 7 du
récipient 10 est une zone de stockage d'hydrogène en maintenant une
quantité prédéterminée de pression. De
cette manière, il y aura un écoulement immédiat de l'hydrogène gazeux au
démarrage.
Pour
reconstituer l'eau dépensée, le générateur fournit une source d'eau continue 1. Par la suite, le générateur peut fonctionner comme
décrit dans la demande de brevet précitée.
La soupape de sécurité 28 est conçue pour se rompre devrait y
avoir une accumulation excessive de gaz.
Commutateur 26 est un commutateur à pression de gaz inclus pour
maintenir un niveau de pression de gaz prédéterminé autour d'un faible volume
régulé.
Le gaz hydrogène produit 4 est alimenté à
partir de l'un clapet anti-retour à sens unique 16 par le conduit 5
à une chambre de mélange de gaz 20, où l'hydrogène gazeux est mélangé à
des gaz non combustibles, par la conduite 9 à partir d'une source
décrite plus tard.
Si le clapet anti-retour 75 a échoué, il
pourrait y avoir une étincelle de retour qui pourraient enflammer le gaz
hydrogène 4 dans la zone de stockage 7 du générateur d'hydrogène 10. Pour éviter cela, l'ensemble de refroidissement 76 a été inclus
pour empêcher une telle un allumage.

Avec
une référence particulière à la Fig.2, l'hydrogène gazeux (par la
conduite 5) et les gaz non-combustibles (via tuyau 9), sont
introduits dans un carburateur (mélange air) système 20 ayant également
une entrée d'air 14 pour l'air ambiant.
L'hydrogène gazeux 4 est introduit par la
conduite 5 à travers la buse 11 dans un pulvérisateur 16 dans
la zone de piège 46 de la chambre de mélange 20 de buse 11 a
une ouverture plus petite que les ouvertures de la plaque dans l'ensemble de
refroidissement 37, ce qui empêche un retour de flamme dans le cas de la
formation d'étincelles. Les gaz
non-volatiles sont injectés dans la chambre de mélange 20 de la zone 47
dans un piège jet de pulvérisation 17 par l'intermédiaire de buses
de trempe 13 ensemble 39 peut être actionné beaucoup de la même
manière que l'assemblage de trempe 37.
Dans l'agencement préféré, l'air ambiant est la
source d'oxygène nécessaire pour la combustion de l'hydrogène gazeux. En outre, comme décrit dans la demande en
co-instance susmentionnée, les gaz non-volatiles sont en effet les gaz
d'échappement passés par l'intermédiaire d'un système de retour en boucle
fermée. Il est bien entendu que l'oxygène et / ou des gaz non combustibles
peuvent également être fournis par une source indépendante.
Toujours en référence à la Fig.2 de la zone de piège à gaz 47 est d'une taille
prédéterminée. Comme l'hydrogène est
plus léger que l'air, l'hydrogène se lèvera et se trouver coincés dans la zone 47. Area 47 est assez grand pour
contenir suffisamment de gaz d'hydrogène pour permettre l'allumage instantané
sur le démarrage ultérieur du moteur à combustion.
On notera que l'hydrogène gazeux est injecté dans
la région supérieure de la zone de piège 47 d'hydrogène s'élève à une
vitesse beaucoup plus grande que l'oxygène ou les gaz non combustibles;
peut-être trois fois ou plus. Par
conséquent, si le gaz d'hydrogène est entré dans la zone de piège 47 (zone
de mélange) à sa région la plus basse de l'hydrogène gazeux pourrait augmenter
si rapidement que l'air ne pouvait pas mélanger à l'oxygène. Avec la zone d'interruption 47 représenté
sur la Fig.2, l'hydrogène est forcé vers le bas dans l'entrée d'air 15
qui est, l'hydrogène gazeux est forcé vers le bas dans l'air forcé vers le
haut, ce qui provoque un mélange adéquat des gaz.
Le rapport de l'air ambiant (oxygène) 14 et
le gaz non combustible par la ligne 9 est un rapport contrôlé, qui est
adapté pour le moteur particulier. Une
fois que le taux de la combustion a été déterminée par le réglage de la vanne 95
(pour faire varier la quantité de gaz non combustibles) et la vanne de
réglage 45 (pour faire varier la quantité de l'air ambiant), le rapport
est maintenu par la suite.
Dans un système où les gaz non combustibles sont
les gaz d'échappement du moteur lui-même, passe à travers une boucle agencement
de fermeture, et où l'entrée d'air est commandée par le moteur, la vitesse
d'écoulement et donc de l'air / mélange ininflammable , est maintenu par
l'accélération du moteur.
Le mélange de l'air avec des gaz non combustibles
devient le support de l'hydrogène gazeux.
Autrement dit,
l'hydrogène gazeux est mélangé avec le mélange air / gaz non combustible. En faisant varier la quantité de gaz ajoutée à
l'air / mélange non combustible de l'hydrogène, la vitesse du moteur est
contrôlée.

Il est fait référence à la Fig.3 qui montre
une vue de côté en coupe, le contrôle de débit de carburant linéaire amende 53
L'hydrogène gazeux 4 pénètre dans la chambre 43 par l'entrée
de gaz 41 Le gaz d'hydrogène passe de la chambre 43 à la chambre 47
via le port ou ouverture 42 la quantité de gaz passant de la chambre
43 sous forme de chambre 47 est déterminée par le réglage de
l'ouverture de l'orifice 42.
L'ouverture de l'orifice est contrôlée par
l'insertion de la goupille conique 73 linéairement dedans. L'extrémité arrondie de la broche 73 est
fixée à la tige 71. Tige 71 est
transmise, (via supporter le joint torique 75), à travers l'ouverture 81 dans
le logement 30, pour le mécanisme de réglage manuel 83.
Printemps 49 conserve la tige 71 dans
une position fixe par rapport à la broche 73 et l'ouverture 42 lorsque
le mécanisme 83 est actionné, la broche 73 recule de l'ouverture 42. Comme la broche 73 est effilée, ce
mouvement vers l'arrière augmente la zone de libre de l'ouverture 42,
augmentant ainsi la quantité de gaz passant de la chambre 43 à la
chambre 47.
Les
arrêts 67 et 69 maintiennent ressort 49 dans sa position stable. Les écrous 63
et 67 sur la tige filetée 61 sont utilisés pour définir la zone d'ouverture
minimum de l'ouverture 42 par le positionnement correct de la tige 73. Ce réglage d'ouverture minimale, commande la
vitesse de ralenti du moteur, de sorte que la broche 73 est verrouillée
dans sa position correcte par des écrous 63 et 67. Ce réglage contrôle la vitesse minimale
d'écoulement de gaz de la chambre 43 à la chambre 47, ce qui
permettra un fonctionnement continu du moteur à combustion.
En se référant maintenant à la Fig.8 qui
illustre la commande de réglage de l'air pour la manipulation de la quantité
d'air passant dans la chambre de mélange 20. La fermeture 21 monté sur la plaque 18
présente une ouverture 17 à l'extrémité 11 une plaque de
contrôle 42 est monté de manière à 17 glissent sur la position
d'ouverture de cette plaque, par rapport à l'ouverture 17, est commandée
par la position de la tige de commande 19 qui passe à travers oeillet 12
ligne 13 pour commander la vanne de sortie 24 est conçu pour
se rompre en cas de dysfonctionnement qui provoque l'les gaz de combustion dans
la chambre 20 de mélange.

En
se référant maintenant à la Fig.4, si de l'hydrogène gazeux 4
étaient à s'accumuler dans la chambre 20 de mélange et d'atteindre une
pression excessive, le tube d'évacuation 36 qui est connecté au port 34
(situé sur le capot de la voiture 32), permet au gaz d'hydrogène en
excès à sortir en toute sécurité dans l'atmosphère. Dans le cas d'un défaut de fonctionnement qui
provoque la combustion des gaz dans la chambre de mélange 20, le
limiteur de pression de la soupape 33 se rompt, l'expulsion de
l'hydrogène gazeux sans combustion.
Dans l'agencement de construction de la Fig.1,
on a représenté un système de commande de gaz qui peut être monté sur le moteur
à combustion interne d'un véhicule existant, sans changer ou de modifier les
paramètres ou caractéristiques de conception de la voiture. Le débit de l'hydrogène gazeux volatil est,
bien sûr, critique; par conséquent, il est incorporé à la ligne 5, une
soupape d'écoulement de gaz 53, et il est utilisé pour régler le débit
d'hydrogène. Cette vanne d'écoulement de gaz est représenté en détail sur la Fig.3.

L'air
d'admission 14 peut être en un agencement de carburateur avec un réglage
d'admission 55 dont l'ouverture permet de régler la plaque 42. Ceci est montré plus en détail sur la Fig.8. Pour maintenir une pression constante dans
l'hydrogène stockage de gaz 7 dans le fonctionnement marche-arrêt du
moteur, la soupape de commande d'écoulement de gaz est sensible à l'électricité
commande d'arrêt 33, la pression constante permet une abondance de gaz
lors du démarrage et lors de certaines périodes de temps en réapprovisionnement
en cours d'exécution.
Le
commutateur 33 est à son tour sensible à l'interrupteur de commande de
vide 60 pendant l'exécution de la dépression du moteur sera construit
qui à leur tour les feuilles passent 33 ouvert par contact avec
l'interrupteur à vide 60 par l'intermédiaire 60a de plomb. Quand le moteur ne tourne pas le vide diminue
à zéro et à travers l'interrupteur 60 provoque l'interrupteur électrique
33 pour couper couper l'écoulement du gaz d'hydrogène à la soupape de
commande 53.
Comme basse tension de courant continu est appliqué
à la soupape de sécurité 28, le solénoïde 29 est activé. Le solénoïde applique une tension à
l'excitateur de générateur d'hydrogène à 3 commande par l'intermédiaire
de la borne 27 à travers le commutateur de pression 26. Comme la puissance électrique active
l'électrovanne 29, de l'hydrogène gazeux est amené à passer à travers
l'écoulement de vanne de réglage 16 et ensuite le tube de sortie 5 pour
l'utilisation. La sortie de gaz
d'hydrogène de pression différentielle à chambre à gaz de mélange 20 est
par exemple de 30 livres. 15 lb. Une
fois que le générateur d'hydrogène 10 atteint un niveau de pression de
gaz optimale, le commutateur de pression 26 coupe l'alimentation
électrique des excitateurs d'hydrogène.
Si la pression dans la chambre dépasse un niveau prédéterminé, la
soupape de sécurité 28 est activé de déconnecter le courant électrique
et donc l'arrêt de l'ensemble du système de contrôle de sécurité.

En se référant particulièrement maintenant à la Fig.6
qui illustre le système d'injection de carburant dans une vue de côté en coupe
transversale à la Fig.5 et la vue de dessus. Appareil structurel intégré dans le mode de
réalisation préféré comprend un logement 90 qui a des prises d'air 14a
et 14e. L'air passe à travers le
filtre 91 autour des composants 14b, 14c et 14d alors à l'apport
de la chambre de mélange 20 entre dans l'hydrogène par la ligne 5 par
l'intermédiaire de tôles d'extinction 37 et dans la chambre de mélange 20. Les gaz non volatiles passent par la
conduite 9 à les tôles d'extinction 39 et dans la chambre de
mélange 20.

Fig.7 illustre l'agencement mécanique des composants qui
forment la structure d'ensemble de la chambre de mélange 20 (représenté
de façon indépendante dans les autres figures).

En revenant à la Fig.1, on a représenté la
conduite de gaz non volatile 9 qui passe à travers la pompe de mélange 91
par la poulie de moteur 93 soupape 95 commande le débit de
l'écoulement. De plus entraîné par la
poulie 93 est la pompe 96 ligne 85 ayant relié à un
réservoir d'huile 92 et la soupape 87, et enfin à la chambre de
mélange 20. Dans la pratique, par
exemple dans un moteur lubrifié à l'huile non, fluide lubrifiant tel que de
l'huile est pulvérisée 81 dans la chambre 20, via la conduite
d'alimentation en huile 85 pour la lubrification.
Il ya eu plusieurs publications dans l'année
écoulée, d'entrer dans les propriétés du gaz d'hydrogène, son utilisation
potentielle, les systèmes de production, et de la sécurité. Une telle publication est (Data Design
Engineering) a publié Février 1981 par le National Bureau of Standards "
Propriétés de l'hydrogène sélectionné ".
Ces
publications sont principalement concernés par les processus complexes et
coûteuses pour la production d'hydrogène.
De même, ils sont préoccupés par l'utilisation très limitée de gaz
d'hydrogène en raison de ses vitesses extrêmement élevées de combustion. Cela reflète le danger dans l'utilisation
pratique de l'hydrogène.
En
se référant au graphique de l'annexe A, on voit que les vitesses de
gravure de l'alcool, du propane, du méthane, de l'essence, gaz de pétrole
liquéfié, et du gazole sont de l'ordre de moins 35 à au maximum 45. En outre, le graphique montre que la vitesse de
combustion de l'hydrogène gazeux est dans la plage de 265 à moins de 325 au
maximum. En termes simples, la vitesse
de combustion de l'hydrogène est de l'ordre de 7,5 fois la vitesse de
combustion de combustibles commerciaux ordinaires.
En raison de la vitesse de combustion anormalement
élevé de gaz d'hydrogène, elle a été écartée comme combustible de substitution,
par ces chercheurs antérieurs. En outre,
même si un moteur pourrait être conçu pour s'adapter à ces grandes vitesses de
gravure, le danger d'explosion serait d'éliminer les pensées d'utilisation
commerciale.
La présente invention, comme décrit ci-dessus, a
résolu les critères mentionnés ci-dessus pour l'utilisation de l'hydrogène
gazeux dans un moteur standard du commerce.
En premier lieu, le coût de la production d'hydrogène gazeux, comme il
est indiqué dans les demandes de brevet co-pendante ci-dessus, est
minimale. L'eau sans produits chimiques
ou des métaux est utilisé. En outre,
comme il est indiqué dans les demandes de brevet co-pendante ci-dessus, la
réduction de la vitesse de combustion de l'hydrogène gazeux a été atteint. Ces applications de co-attente enseignent non
seulement la réduction de la vitesse, mais enseignent le contrôle de la vitesse
du gaz d'hydrogène.
Dans le mode de réalisation préféré, un appareil
pratique adaptant le générateur d'hydrogène à un moteur à combustion interne
est décrite. L'appareil commande de façon linéaire le flux d'hydrogène gazeux à
une chambre de mélange de mélange avec une quantité contrôlée d'oxygène
non-combustible de gaz, par conséquent, la réduction de la vitesse du gaz
d'hydrogène. La réduction de la vitesse du gaz d'hydrogène rend l'utilisation
de l'hydrogène comme sûr que d'autres combustibles.
En termes plus concrets du moteur à combustion
interne normal de n'importe quelle taille ou le type de carburant, peut être
monté ultérieurement pour être utilisable uniquement avec de l'eau en tant que
source de combustible. De l'hydrogène
gazeux est généré à partir de l'eau sans l'utilisation de produits chimiques ou
de métaux et à une tension très faible.
La vitesse de combustion du gaz d'hydrogène a été réduit à celui des
carburants classiques. Enfin, chaque
composante ou une étape dans le processus présente une ou plusieurs soupapes de
sécurité ou caractéristiques rendant ainsi le système de gaz d'hydrogène plus
sûr que celui des voitures classiques.
Dans la description ci-dessus «volatile non» et
" non-combustible " ont été utilisés les termes. Il doit être entendu qu'ils sont destinés à
être les mêmes; c'est tout simplement, le gaz qui ne brûle pas.
Encore une fois, le terme " entreposage "
a été utilisé, principalement par rapport à la zone de stockage de l'hydrogène 7. Il n'est pas prévu que le terme "
entreposage " prendre littéralement - en fait, ce n'est pas le stockage,
mais une zone d'entreposage temporaire.
En ce qui concerne la zone 7, la matière conserve une quantité
suffisante d'hydrogène pour un démarrage immédiat.
Brevet
américain 4 421 474 Décembre 1983 Inventeur: Stanley A. Meyer
BRÛLEUR À GAZ HYDROGÈNE
Veuillez noter qu'il s'agit d'un extrait de
re-formulation de ce brevet. Il décrit
comment graver le mélange de gaz d'hydrogène et d'oxygène produit par
électrolyse de l'eau. Normalement, la
flamme produite est trop chaude pour une utilisation pratique autre que la
coupe du métal ou de soudure. Ce brevet
présente une méthode de réduction de la température de la flamme à un niveau
approprié pour un usage général dans les chaudières, poêles, radiateurs, etc..
RÉSUMÉ
Un brûleur à gaz hydrogène pour le mélange
d'hydrogène gazeux avec l'air ambiant et des gaz non inflammables. Le mélange de gaz une fois allumé fournit une flamme extrêmement élevée,
mais contrôlée intensité et température.
La structure comprend un boîtier et une entrée de
gaz hydrogène réalisé pour une chambre de combustion placée dans le
boîtier. Raccords d'air d'admission sont
fournis pour l'ajout de l'air ambiant à la chambre de combustion à l'allumage
du gaz d'hydrogène par un allumeur qui y sont.
À l'autre extrémité du boîtier il soit positionnée à côté de la sortie
du brûleur (flamme) un élément de barrière/chauffage. L'élément chauffant disperse uniformément la flamme et à son tour,
absorbe la chaleur. Le côté opposé à la
flamme, l'élément chauffant disperse uniformément l'air extrêmement chaud. Un piège à gaz non combustibles adjacent à
l'élément chauffant capture une petite partie du gaz non combustibles (air
brûlé). Une conduite de retour
du siphon retourne le gaz non combustibles séquestré dans une proportion
contrôlée à la chambre de combustion pour le mélange avec le gaz d'hydrogène et
de l'air ambiant.
RÉFÉRENCE CROISÉE
Le générateur d'hydrogène/oxygène utilisé dans la
présente invention est divulguée et revendiquée dans mon co-en attendant la
demande de brevet, série. No: 302 807, classé : 16 septembre 1981, pour :
système de générateur d'hydrogène. Dans
ce processus de séparation des atomes d'hydrogène et d'oxygène de l'eau ayant
des impuretés, l'eau passe entre deux plaques de métal de non oxydante
similaire. Aucun électrolyte n'est
ajouté à l'eau. L'un plaque a placé à ce
sujet un potentiel positif et l'autre un potentiel négatif d'une source de
courant continu puissance très faible ampérage.
L'action subatomique de la tension en courant continu sur l'eau
non-électrolytique provoque les atomes d'hydrogène et d'oxygène doivent être
séparés -- et même d'autres gaz piégé dans l'eau tel que l'azote. Les contaminants dans l'eau qui ne sont pas
libérés sont obligés de se dissocier et soient collectées ou utilisées et
éliminés d'une manière connue.
Le
courant continu agit comme une force statique sur les molécules d'eau ; tandis
que le courant non réglementés ondulant agit comme une force dynamique. Pulsation du courant continu plus améliore la
libération des atomes d'hydrogène et d'oxygène par les molécules d'eau.
Dans
mon co-en attendant la demande de brevet, série. N° 262 744, classé : 11 mai
1981, pour : hydrogène aération processeur, il est divulgué et réclamé
l'utilisation du générateur de gaz hydrogène/oxygène. Dans ce système, le taux de combustion de
l'hydrogène gazeux est contrôlé par l'addition contrôlée de gaz non
combustibles pour le mélange de gaz d'hydrogène et d'oxygène.
RÉSUMÉ DE L'INVENTION
La présente invention concerne un brûleur de gaz
hydrogène et comprend une chambre de combustion du mélange de gaz d'hydrogène,
de l'air ambiant, et les gaz non combustibles.
Le mélange de gaz est allumé et brûle à une vitesse de vitesse retardée
de la température et que de l'hydrogène gazeux, mais à une vitesse plus élevée
que la température d'autres gaz.
Le mélange extrêmement étroite de l'hydrogène
gazeux de flamme très haute température est limitée à l'utilisation de moyens
par une barrière d'absorption de chaleur.
La flamme frappe de la barrière qui, à son tour la flamme se disperse et
absorbe la chaleur de celui-ci et par la suite rayonne la chaleur que l'air
très chaud dans les moyens d'utilisation.
Positionné sur le côté opposé de la chaleur du
radiateur / barrière est un piège à air chaud.
Une petite partie de la chaleur rayonnée est capturé et est retourné à
la chambre de combustion en tant que gaz non combustibles. Valve signifie dans la conduite de retour
régule le retour du gaz non combustible en une quantité contrôlée pour
contrôler le mélange.
La présente invention est principalement destinée à
être utilisée avec le générateur d'hydrogène de ma demande de brevet en
co-instance, supra; mais il ne s'agit pas d'être ainsi limitée et peut être
utilisé avec n'importe quelle autre source d'hydrogène gazeux.
OBJETS
C'est en conséquence un but principal de la
présente demande de fournir un brûleur de gaz hydrogène qui possède une flamme
à température contrôlée et un radiateur thermique / barrière.
Un autre objet de la présente invention est de
proposer un brûleur de gaz hydrogène qui est capable d'utiliser la chaleur
d'une flamme à haute température confiné.
Un autre objet de la présente invention est de
proposer un brûleur de gaz hydrogène qui est retardé à partir de celle de
l'hydrogène gazeux, mais au-dessus de celui des autres gaz.
Un autre objet de la présente invention est de
proposer un brûleur de gaz hydrogène qui utilise l'air d'échappement en tant
que gaz non combustible pour le mélange avec de l'hydrogène gazeux.
Un autre objet de la présente invention est de
proposer un brûleur de gaz hydrogène qui est simple mais robuste et surtout
sans danger pour tous les buts prévus.
D'autres objets et caractéristiques de la présente
invention apparaîtront à la lecture de la description détaillée qui suit, prise
conjointement avec les dessins dans lesquels:
BREVE DESCRIPTION DES DESSINS
Fig.1 est une vue en coupe transversale globale de la
présente invention dans son mode de réalisation le plus préféré.

Fig.2
est une illustration
graphique de la combustion de différents combustibles classiques avec des
vitesses que l'hydrogène.

DESCRIPTION DETAILLEE DE L'INVENTION

En ce qui concerne la Fig.11, il est
notamment illustrée dans une vue en coupe schématique les principes de la
présente invention. La structure du mode
de réalisation préféré comprend un boîtier 10, comportant un dispositif
d'allumage 20 qui s'étend à travers la paroi 11 de celui-ci. Une chambre de combustion 60 placée à
l'intérieur du 10 boîtier comporte une première extrémité ouverte 62. Un atome d'hydrogène gazeux 72 d'entrée
30 dirige de l'hydrogène gazeux par l'orifice 37 à partir d'une
source 35 à l'entrée 62 de la chambre de combustion 68 également
dirigée vers le même orifice d'entrée 62, et assistée par des brides 64
et 66, est l'air ambiant 70 entrant par les ports 13 dans le
boîtier 10.
Adjacente à l'extrémité opposée de la chambre de
combustion 60, le mélange de gaz 75 est enflammé par l'allumeur 20
pour produire la flamme 77.
La vitesse de la flamme 77 des causes de frapper et de pénétrer
la barrière / radiateur 50. La
barrière 50 est d'un matériau, comme treillis métallique ou en matière
céramique, pour y disperser la flamme et, à son tour devenir saturé avec de la
chaleur. La flamme 77 est d'une
taille suffisante pour être dispersées tout au long de la barrière 50,
mais encore, sans pénétrer à travers la barrière 50.
Rayonnée de la surface 52 de la barrière 50
est l'air surchauffé 56 (de gaz) à être transmis à un dispositif
d'utilisation. Adjacent à la surface 52
de barrière / radiateur 50 est un piège à air chaud 40 avec
la ligne en boucle fermée 45 de retour de gaz non combustible 44 de
la soupape de commande de chambre de combustion 60 est 42 intermédiaire
de la ligne 45.
En fonctionnement, du gaz préféré de réalisation de
l'hydrogène, 72, émis par la buse 37 est dirigé vers la chambre
de combustion 60 Les brides 64 et 66 sur l'extrémité ouverte du
boîtier 63 de la chambre de combustion 60 élargit l'extrémité
ouverte 62. Dans le
l'élargissement de l'air ambiant à partir de l'ouverture 13 dans le
boîtier 10 est également dirigée vers la chambre de combustion 60.
L'air ambiant et de l'hydrogène traverse
l'ouverture 43 et d'autres mélanges de gaz non combustible 44 de
la ligne en boucle fermée 45 avec le chaud piège à air 40. Le mélange de gaz d'hydrogène 72,
l'air ambiant 70, et le gaz non combustible 44, est enflammé par
l'allumeur 20 ayant des électrodes électriques 21 et 23. Lors de l'allumage de flamme 77 s'ensuit. Le mélange est contrôlé par chacune des trois
gaz. Autrement dit, la ligne 32 de
la source d'hydrogène 35 a dans celle-ci la soupape 38 pour
commander la quantité d'hydrogène 72 émise par la buse 37. L'ouverture 13 a un ajustement de la
plaque 15 pour commander la quantité d'air ambiant 60 dirigée
vers la chambre de combustion 60, et la ligne en boucle fermée a la
vanne 42, comme ci-dessus, pour commander la quantité de gaz non
combustibles dans le mélange.
Il peut être apprécié que la température de la
flamme 77 et la vitesse de la flamme 77 est une fonction de la
proportion des différents gaz dans le mélange.
Dans un mode de réalisation pratique, la température de la flamme et de
la vitesse 70 est sensiblement retardée de celle d'une flamme
d'hydrogène en tant que tel; mais encore, beaucoup plus grande que la
température et la vitesse de la flamme de gaz utilisés dans les système de
chauffage classique.
Pour maintenir une pression suffisante pour que la
combustion du mélange de gaz d'hydrogène avec un minimum de pression (de
sécurité) et à limiter soufflage, la buse 37 d'ouverture 39 est
extrêmement faible. Par conséquent, si
le gaz d'hydrogène ont été brûlés directement à partir de la buse 37, la
flamme serait fini de diamètre. De plus,
sa vitesse serait si grand qu'il peut se demander si une flamme pouvait être
maintenu. Le mélange des gaz de l'air et
non combustible ambiante ne agrandir la taille de la flamme et de réduire sa
vitesse. Cependant, pour maintenir une
flamme plus élevée de la température et de la vitesse que les gaz
conventionnels, de la taille et de la température de la flamme est contrôlée
par le mélange mentionné plus haut.
Par conséquent, pour utiliser la flamme 77 dans
un présent des moyens d'utilisation de la journée, la flamme est interdite par
la barrière 50. La barrière 50
est en un matériau capable d'absorber en toute sécurité de la flamme
intense 77 et par la suite émettre de la chaleur à partir de la totalité
de sa surface 52. Matériau 54 peut
y avoir, un treillis métallique en céramique ou autre matériau absorbant de
chaleur connus dans l'art. La
chaleur rayonnante 56 est dirigé vers les moyens d'utilisation.
Comme indiqué précédemment, le mélange de gaz qui sont brûlés comprennent
des gaz non combustibles. Comme indiqué dans les demandes de brevet
co-pendante ci-dessus mentionnés, une excellente source de gaz non-combustibles est
des gaz d'échappement. Dans ce
mode de réalisation, le piège
50 emprisonne l'air chaud
74 et revient au même,
à travers la vanne 42, à la chambre de
combustion 60
en tant que gaz non combustible.
En référence à la Fig.2, on a représenté la
vitesse de combustion de différents combustibles classiques. On peut voir le type courant de combustible brûle à une vitesse
sensiblement inférieure à l'hydrogène gazeux.
Le rapport de l'hydrogène avec des gaz non combustibles, l'oxygène est
modifiée pour obtenir une vitesse de combustion et la température optimum pour
l'utilisation particulière. Une fois
cela atteint, le rapport, dans des conditions normales, ne sera pas
modifiée. D'autres utilisations
ayant différentes températures de combustion de carburant et la vitesse seront
ajustés en rapport hydrogène / oxygène à des gaz non combustibles dans la même
manière que celle illustrée ci-dessus.
De plus, peut-être en raison de la vitesse du gaz
d'hydrogène, il se produit le gaz non brûlé à la sortie de flamme 77. La barrière 50, en raison de sa
composition matériau va retarder le mouvement et piège le gaz d'hydrogène non
brûlé. Comme l'air surchauffé 77 est
dispersé dans le matériau 54, le gaz d'hydrogène non brûlé est enflammé
et brûle dans celui-ci. De cette
manière, la barrière 50 effectue un peu dans la nature d'un
brûleur-après.
Brevet US 5 149 407 22 septembre 1992 Inventeur:
PROCÉDÉ ET APPAREIL
POUR LA PRODUCTION DE GAZ COMBUSTIBLE
ET LA LIBÉRATION ACCRUE
D'ÉNERGIE THERMIQUE DE CE GAZ
S'il vous plaît noter que ceci est un extrait
reformulé de ce brevet. Il décrit en détail, l'une des méthodes de Stan de
séparation d'eau en hydrogène et oxygène des gaz et les méthodes suivantes pour
l'utilisation de ces gaz.
RÉSUMÉ
Les molécules d'eau sont décomposés en gaz
hydrogène et d'oxygène des atomes dans une cellule capacitive par un processus
dépendant des propriétés diélectriques de l'eau et des molécules d'eau et de
polarisation résonance. Les atomes de
gaz sont ensuite ionisé ou non excité thermiquement et brûlé pour libérer une
certaine énergie supérieure à celle de la combustion du gaz dans l'air.
OBJETS DE L'INVENTION
Un premier objet de l'invention est de fournir une
pile à combustible et un procédé dans lequel les molécules d'eau sont
décomposés en hydrogène et d'oxygène des gaz, et un mélange de gaz combustible
comprenant de l'hydrogène, de l'oxygène et d'autres gaz auparavant dissous dans
l'eau, est produite. Un autre objet de
l'invention est de réaliser un rendement significatif d'énergie à partir d'un
gaz combustible dérivé de molécules d'eau.
Les molécules d'eau sont décomposés en gaz hydrogène et oxygène. Hydrogène et d'oxygène des ions
électriquement chargés de polarité électrique opposée sont activés par
l'énergie des ondes électromagnétiques et exposés à une zone thermique à haute
température. D'importantes quantités
d'énergie thermique avec une force explosive au-delà du stade de la combustion de
gaz sont libérés. Une énergie thermique
explosive dans un état contrôlé est produit.
Le procédé et l'appareil sont une source d'énergie thermique utile pour
la génération de puissance, les moteurs-fusées aéronef ou les stations
spatiales.
BREVE DESCRIPTION DES DESSINS
Fig.1A à 1F sont des illustrations
montrant les bases théoriques de phénomènes rencontrés pendant le
fonctionnement de l'étage de l'invention à la production de gaz combustible.

Fig.2 illustre un circuit qui est utile dans le
processus de génération de gaz combustible.

Fig.3 montre une perspective d'un élément " condensateur eau "
utilisée dans le circuit de pile à combustible.

Fig.4 illustre une disposition étagée de
l'appareil utile dans le procédé, en commençant avec une entrée d'eau et
aboutissant à la production d'énergie thermique explosive.

Fig.5A montre une vue
en coupe d'une cavité de résonance circulaire de gaz utilisé dans l'ensemble de
l'étage final d' Fig.4

Fig.5B montre un système d'injection finale de l'étape alternative utile dans
l'appareil de Fig.4

Fig.5C montre un ensemble de lentille thermique
optique pour une utilisation avec phase finale de Fig.5A ou Fig.5B.

Figs.6A, 6B, 6C et 6D sont des illustrations
représentant diverses bases théoriques des phénomènes atomique devrait se
produire pendant le fonctionnement de cette invention.




Fig.7 est un schéma
électrique de la source de tension pour la cavité résonnante à gaz.

Figs.8A
et 8B
respectivement, spectacle (A) une grille d'extraction d'électrons utilisé dans
les ensembles injecteurs de Fig.5A et Fig.5B, et (B) le circuit
électronique de commande de la grille d'extracteur.


Fig.9 montre un circuit électrique alternative
utile en fournissant une forme d'onde de pulsation de l'appareil.

TABLEAU 1 :
ÉTAPES DU PROCESSUS MENANT À L'INFLAMMATION
|
État de relative de la molécule d'eau et/ou
d'atomes d'hydrogène/oxygène/autres |
Étape |
|
Random (État ambiant)
alignement des champs polaires, polarisation des molécules. Allongement moléculaire. Libération d'atome par rupture de la
liaison covalente |
Étape 1 : l'eau au gaz |
|
Dégagement de gaz, liquide
d'ionisation du gaz, électrique, effet, Impact de particules de charge |
Étape 2 : Ionisation des gaz |
|
Onde électromagnétique, Laser
ou photon injection, extraction des électrons, déstabilisation atomique |
Étape 3 : D'amorçage |
|
Thermale
Ignition |
Étape finale : allumage |
DESCRIPTION DU MODE DE REALISATION PREFERE
Un
gaz combustible est produit par un procédé de fracturation d'hydrogène qui suit
la séquence d'étapes représentées dans le Tableau 1 commençant par les
molécules d'eau, la molécule est soumise à augmenter successivement l'énergie
des vagues et les forces électriques thermiques. Dans la succession de forces, les molécules d'eau
orientées de façon aléatoire sont alignées par rapport à l'orientation polaire
moléculaire et se polarisée et " allongées " par l'application d'un
potentiel électrique, dans la mesure où la liaison de co-valence des molécules
d'eau est tellement affaiblie que les atomes se dissocient et la molécule se
décompose en hydrogène et oxygène composants élémentaires. Ensuite, les gaz libérés sont ionisés
atomiques et électriquement chargées dans un récipient tout en étant soumis à
une source d'énergie qui favorise en outre l'impact entre les particules dans
le gaz à un niveau d'énergie globale accrue.
Enfin, les particules atomiques dans le gaz excité après avoir atteint
des niveaux d'énergie plus élevés successivement, sont soumis à un laser ou
électromagnétique source d'énergie des vagues qui produit déstabilisation
atomique et la version finale de l'énergie explosive thermique.
Paramètres de conception d'ingénierie basés sur des
principes théoriques connues de la physique atomique, déterminent les niveaux
supplémentaires de l'entrée électrique et l'énergie des vagues nécessaires pour
produire une résonance dans chaque étape du système. Au lieu d'un effet modérateur, une excitation
de résonance de la molécule, atome ou ion offre une interaction de l'énergie de
mélange entraînant la libération d'énergie finale.
En bref, dans le premier étage, un mélange gazeux
comprenant de l'hydrogène, de l'oxygène et d'autres gaz dissous auparavant dans
l'eau, on obtient à partir de l'eau. En
général, le procédé utilisé dans la première étape consiste à :
(A) la fourniture d'un condensateur, dans lequel
l'eau est incluse dans un liquide diélectrique entre les plaques de
condensateur, dans un circuit de bobine de charge de résonance, qui comprend
une inductance en série avec le condensateur.
(B) soumettre le condensateur à une unipolaire
champ de tension électrique pulsé dont la polarité ne passe pas au-delà d'un
motif arbitraire, de sorte que les molécules d'eau dans le condensateur sont
soumis à une charge de même polarité, et les molécules d'eau sont distendus par
les forces polaires électriques.
(C) autres soumettant l'eau dans le condensateur à
champ électrique pulsé pour atteindre une fréquence d'impulsion qui induit une
résonance à l'intérieur de la molécule d'eau.
(D) l'application continue de la fréquence de
pulsation de la cellule de condensateur après la résonance se produit de sorte
que le niveau d'énergie à l'intérieur de la molécule est augmentée en étapes
progressives en cascade en fonction du nombre d'impulsions.
(E) le maintien de la charge du condensateur
pendant l'application du champ pulsé, de sorte que la co-valence de liaison
électrique de l'hydrogène et d'oxygène dans les molécules d'eau est
déstabilisée à un degré tel que la force du champ électrique à l'intérieur de
la molécule est supérieure à la force de liaison de la molécule, ce qui
provoque la rupture de la molécule en dehors dans les gaz élémentaires de
l'hydrogène et de l'oxygène.
(F) La collecte des gaz hydrogène et d'oxygène,
ainsi que tous les autres gaz autrefois dissous dans l'eau, et l'évacuation des
gaz collectés en mélange de gaz combustible.
Les molécules d'eau sont soumis à des forces
électriques de plus en plus. Dans un
état ambiant, les molécules d'eau sont alignées orientées de façon aléatoire
par rapport à une orientation moléculaire polaire. Ensuite, ils se sont polarisés et "
allongé " par l'application d'un potentiel électrique dans la mesure où la
co-valent liaison des molécules d'eau est tellement affaiblie que les atomes se
dissocient et la molécule se décompose en hydrogène et d'oxygène des composants
élémentaires. Dans ce processus, le
point de rejet de gaz optimum est atteint lorsque le circuit est à la fréquence
de résonance. L'eau dans la cellule est
soumise à un champ électrique pulsé polaire produite par le circuit électrique,
de sorte que les molécules d'eau sont distendus par la force électrique sur les
plaques du condensateur. La fréquence de
pulsation appliqué polaire est telle que le champ électrique pulsé induit une
résonance dans les molécules. Un effet
de cascade se produit, et l'énergie globale de molécules d'eau spécifique est
augmentée en étapes progressives en cascade.
L'hydrogène et l'oxygène sont libérés lorsque l'énergie de résonance est
supérieure à la force de liaison de co-valence des molécules d'eau.
Un matériau de construction préféré pour les
plaques de condensateur est de l'acier inoxydable T-304, qui ne réagit pas
chimiquement avec l'eau, de l'hydrogène ou de l'oxygène. Un matériau électriquement conducteur qui est
inerte dans le milieu fluide est un matériau souhaitable pour la construction
de plaques de «condensateur de l'eau" utilisée dans le circuit de champ.
Une fois déclenchée, la sortie de gaz peut être
commandé par l'atténuation de paramètres opérationnels. Ainsi, une fois la fréquence de résonance est
identifiée, en faisant varier la tension d'impulsion appliquée à l'assemblage
de piles à combustible de l'eau, la production de gaz est variable. En faisant varier la séquence d'impulsions de
forme, amplitude d'impulsion ou un train d'impulsions, la sortie de gaz peut
être modifiée. Atténuation du ratio de Sur / De ou marque / de l'espace du
champ de tension périodes affecte également le taux de production de gaz.
L'appareil comporte donc l'ensemble et le circuit
électrique dans lequel un condensateur de l'eau est un élément. Le condensateur de l'eau possède une
propriété diélectrique connu. Les gaz
combustibles sont obtenus à partir de l'eau par la dissociation des molécules
d'eau. Les molécules d'eau sont divisés
en éléments atomiques composants par un procédé de stimulation de tension
appelé le " processus de polarisation électrique " qui libère
également des gaz dissous pris au piège dans l'eau.
D'après la description de phénomènes physiques
associés à la première étape du procédé décrit dans le Tableau 1, la base
théorique de l'invention prend en compte les états respectifs de molécules, de
gaz et d'ions provenant de l'eau liquide.
Avant de stimulation de tension, les molécules d'eau sont dispersées de
façon aléatoire dans l'eau dans un récipient.
Quand un train d'impulsions de tension unipolaire tel que celui
représenté sur la Figs.1B à 1F est appliqué sur des plaques de
condensateur positifs et négatifs, et l'augmentation du potentiel de tension est
induite dans les molécules dans un linéaire, étape comme effet de charge. Le champ électrique des particules dans un
volume d'eau, y compris les plaques de champ électrique, augmente à partir d'un
état de basse énergie à un état de haute énergie d'une manière étape suivante
chaque train d'impulsions comme illustré figuré en Fig.1A à 1F. Le potentiel de tension croissante est
toujours positive en relation directe avec le potentiel de terre négative au
cours de chaque impulsion. La polarité
de la tension sur les plaques qui créent les champs de tension reste constante
même si les frais de tension augmente.
Tension " zones " positifs et négatifs sont ainsi formés en
même temps dans le champ électrique des armatures de condensateur.
Dans la première étape du procédé décrit dans le
Tableau 1, car la molécule d'eau présente naturellement champs électriques
opposées dans une configuration relativement polaire (les deux atomes
d'hydrogène ont une charge positive tandis que l'atome d'oxygène a une charge
négative), l'impulsion de tension provoque l'les molécules d'eau qui ont été
initialement orientés dans des directions aléatoires, et à tourner s'alignent
avec le champ électrique appliqué à la cellule.
Les atomes d'hydrogène chargés positivement sont attirées par le champ
négatif, tandis que les atomes d'oxygène chargés négativement, de la même
molécule d'eau, sont attirées par le champ de tension positive. Même une légère différence de potentiel entre
les armatures d'un condensateur de la chambre de confinement initiera
l'alignement de chaque molécule d'eau à l'intérieur de la cellule.
Lorsque la tension appliquée aux plaques provoque
des molécules d'eau de s'aligner, la pulsation provoque l'intensité du champ de
tension pour être augmentée conformément à Fig.1B. En outre alignement moléculaire se produit,
le mouvement moléculaire est entravée.
Etant donné que les atomes d'hydrogène chargés positivement des
molécules alignées sont attirés dans une direction opposée à celle des atomes
d'oxygène chargés négativement, un alignement de la charge polaire ou de la
distribution se produit à l'intérieur des molécules entre les zones de tension
comme représenté sur la Fig.1B, et que le niveau d'énergie les atomes,
soumis à des pulsations de résonance, augmente, les molécules d'eau
stationnaires s'allongent comme le montre la Figs.1C et 1D. Électriquement chargées nuceli et les
électrons sont attirés vers les zones de tension opposées chargées
électriquement - perturber la masse et la charge d'équilibre de la molécule d'eau.
Comme la molécule d'eau est en outre exposé à une
différence de potentiel résultant de l'augmentation de la charge de l'étape du
condensateur, la force électrique d'attraction des atomes dans la molécule pour
les plaques de condensateur de l'enceinte augmente également la
résistance. Par conséquent, la liaison
de co-valence entre les atomes de la molécule est affaibli et en fin de compte,
terminée. L'électron chargé négativement est attiré vers les atomes d'hydrogène
chargés positivement, tandis que dans le même temps, les atomes d'oxygène
chargés négativement, repoussent les électrons.
Dans
une définition plus précise de l'action " sub-atomique qui se produit dans
la cellule de l'eau, il est connu que l'eau naturelle est un liquide qui a une
constante diélectrique de 78,54 à 20 degrés centigrades et une atmosphère de
pression " [Handbook of Chemistry and Physics , Section E-50].
Quand un volume d'eau est isolé et les plaques
électriquement conductrices qui sont inertes chimiquement dans l'eau et qui
sont séparées par une distance, sont immergés dans l'eau, un condensateur est
formé, ayant une capacité déterminée par l'aire de surface des plaques, la
distance de leur séparation et de la constante diélectrique de l'eau.
Lorsque les molécules d'eau sont exposées à la
tension à un courant limité, l'eau prend une charge électrique. Par les lois de l'attraction électrique, les
molécules alignées selon des champs de polarités positives et négatives de la
molécule et le domaine de l'alignement.
Les plaques d'un condensateur constituent un tel champ d'alignement
quand une tension est appliquée entre eux.
Quand une charge est appliquée à un condensateur,
la charge électrique du condensateur est égale à la charge de la tension
appliquée. Dans un condensateur d'eau,
la propriété diélectrique de l'eau résiste à l'écoulement du courant dans le
circuit, et la molécule d'eau elle-même, parce qu'il a des champs de polarité
formés par la relation de l'hydrogène et de l'oxygène dans la liaison de
co-valence, et une propriété diélectrique intrinsèque , devient une partie du
circuit électrique, de manière analogue à un " microcondensateur " au
condensateur défini par les plaques.
Dans l'exemple d'un circuit de pile à combustible
de la Fig.2, un condensateur de l'eau est incluse. L'enroulement élévateur de tension est formé
sur un noyau toroïdal classique formé d'un matériau alimenté ferromagnétique
comprimé qui ne sera pas lui-même devenir aimantation permanente, telle que la marque
de commerce " Ferramic 06 # 'Permag " poudre comme décrit dans
Siemens ferrites de catalogue, CG-2000 -002 à 121, (Cleveland, Ohio) n °
F626-1205. Le noyau est de 1,50 pouces
de diamètre et de 0,25 pouce d'épaisseur.
Une bobine primaire de 200 spires de fil de cuivre de calibre 24 AWG est
fourni et une bobine de 600 tours de 36 AWG de calibre comprend l'enroulement
secondaire. Autres rapports de la bobine
d'enroulement primaires / secondaires peuvent être facilement déterminés.
Un dispositif de bobine de remplacement en
utilisant un noyau de transformateur de fer conventionnel M27 est représenté
sur la Fig.9. L'enveloppement de la bobine est toujours
dans une seule direction.
Dans
le circuit de la Fig.2, la diode est une diode 1N1198 qui agit comme une
diode de blocage et un commutateur électrique qui permet la circulation du
courant dans un seul sens. Ainsi, le
condensateur n'est jamais soumis à une impulsion de polarité inverse.
L'enroulement primaire du torroid est soumis à une
obligation impulsion à cycle de 50%. La
bobine toroïdale de pulsation fournit un élévateur de tension du générateur
d'impulsion au-delà de cinq fois, bien que la quantité relative de step-up est
déterminée par des critères pré-sélectionnés pour une application
particulière. Comme l'impulsion étagée
en place entre la première inductance (formée de 100 spires de fil de calibre
24, de 1 pouce de diamètre), un champ électromagnétique est formée autour de
l'inducteur. La tension est coupée
lorsque l'impulsion se termine, et le champ s'effondre et produit une autre
impulsion de la même polarité; c'est à dire une autre impulsion positive est
formée où le rapport cyclique de 50% a été résilié. Ainsi, une double fréquence d'impulsion est
produite. Cependant, dans un train
d'impulsions d'impulsions unipolaires, il existe un bref moment où des
impulsions ne sont pas présents.
En étant soumis à des impulsions électriques dans
le circuit de la Fig.2, l'eau entre les plaques de condensateur prend
une charge électrique qui est augmentée par un phénomène de charge étape se
produisant dans le condensateur de l'eau .. tension augmente sans cesse (à
environ 1000 volts et plus) et les molécules d'eau commencent à
s'allonger. Le train d'impulsions est
ensuite coupée ; la tension aux bornes du condensateur de gouttes d'eau à la
quantité de charge que les molécules d'eau ont pris, c'est à dire la tension
est maintenue aux bornes du condensateur chargé. Le train d'impulsions est alors appliqué à
nouveau.
En raison d'un potentiel de tension appliquée à un
condensateur peut effectuer un travail, plus le potentiel de tension, plus le
travail est effectué par un condensateur donné.
Dans un condensateur optimum qui est tout à fait non conducteur, le flux
de courant à zéro se produit aux bornes du condensateur. Ainsi, compte tenu d'un circuit de
condensateur idéal, le but du circuit de condensateur de l'eau est d'empêcher
un flux d'électrons à travers le circuit, c'est à dire tel que produit par un
flux d'électrons ou d'une fuite à travers un élément résistif qui génère de la
chaleur. Fuite électrique dans l'eau se
produit, cependant, à cause de la conductivité résiduelle et certaines
impuretés, ou des ions qui peuvent par ailleurs être présentes dans l'eau. Ainsi, le condensateur est de préférence de
l'eau chimiquement inerte. Electrolyte
n'est pas ajouté à l'eau.
Dans le bain d'eau isolée, la molécule d'eau prend
en charge, et la charge augmente.
L'objet du procédé consiste à couper la liaison de co-valence de la
molécule d'eau et d'interruption de la force de sous-atomique qui se lie aux
atomes d'hydrogène et d'oxygène pour former une molécule, entraînant ainsi
l'hydrogène et l'oxygène se séparer. En
raison d'un électron ne occupent une certaine couche électronique, la tension
appliquée au condensateur affecte les forces électriques inhérents à la liaison
de co-valence. En raison de la charge
appliquée par les plaques, la force appliquée est supérieure à la force des
liaisons co-valence entre les atomes de la molécule d'eau, et la molécule d'eau
est allongé. Lorsque cela se produit, le
taux de partage de temps des électrons entre les atomes et les couches
électroniques, est modifiée.
Dans le procédé, les électrons sont extraits du
bain-marie; les électrons ne sont pas consommés ni électrons sont introduits
dans le bain d'eau par le circuit, comme les électrons seraient durant
l'électrolyse classique. Cependant, un
courant de fuite à travers l'eau peut se produire. Les électrons des atomes d'hydrogène
manquants deviennent neutralisé et les atomes sont libérés de l'eau. Les atomes et électrons chargées sont
attirées vers les zones opposées de tension de polarité créé entre les plaques
de condensateur. Les électrons autrefois
partagées par des atomes de la liaison de l'eau co-valence sont réaffectées
afin que les gaz élémentaires neutres sont libérés.
Dans le processus, la résonance électrique peut
être atteint à tous les niveaux de potentiel de tension. L'ensemble du circuit est caractérisé comme
étant un circuit " d'étranglement de charge résonnant ", qui est une
inductance en série avec un condensateur [SAMS Dictionnaire de l'électronique
moderne, 1984 P.859]. Une telle bobine
de charge résonnant est de chaque côté du condensateur. Dans le circuit, la diode agit comme un
interrupteur qui permet le champ magnétique produit dans la bobine d'inductance
à s'effondrer, ce qui double la fréquence d'impulsion et en empêchant le
condensateur de se décharger. De cette
manière, une tension continue est produite à travers les plaques de condensateur
dans le bain d'eau et le condensateur ne se déclenche pas. Les molécules d'eau sont ainsi soumises à un
champ continu chargé jusqu'à la rupture de la liaison co-valence se
produit. Comme indiqué au début, la capacité
dépend des propriétés diélectriques de l'eau et de la taille et de la séparation
des éléments conducteurs formant le condensateur de l'eau.
Exemple 1
Dans un exemple du circuit de la Fig.2 (dans
lequel les autres caractéristiques de l'élément de circuit sont fournis
ci-dessus), deux cylindres concentriques quatre pouces de long, forment le
condensateur de l'eau de la pile à combustible dans le volume d'eau. Le cylindre extérieur était 0,75 de diamètre
extérieur; le cylindre intérieur est de 0,5 cm de diamètre extérieur. L'espacement entre le cylindre intérieur et
le cylindre extérieur était de 0,0625 pouce (1,59 mm). Dans le circuit de résonance a été atteint à
une impulsion de 26 volts appliquée à l'enroulement primaire de la torroid à 10
kHz et un mélange gazeux d'hydrogène, d'oxygène et de gaz dissous a été
dégagée. Les gaz supplémentaires
comprises azote et de l'argon de l'air dissous dans l'eau.
Dans la réalisation de résonance dans un circuit,
que la fréquence d'impulsions est ajustée, le flux de courant est réduite au
minimum et la tension sur les plaques du condensateur est maximisée. Le calcul de la fréquence de résonance d'un
circuit global est déterminé par des moyens connus; différentes cavités ont une
fréquence de résonance différente. Le
taux de production du gaz est modifiée par la période de temps entre des trains
d'impulsions, l'amplitude d'impulsion, la taille de la plaque de condensateur
et plaque de séparation.
Le bras d'essuie-glace sur la seconde bobine
d'inductance et accorde le circuit permet de contaminants dans l'eau de sorte
que la charge est toujours appliquée au condensateur. La tension appliquée, détermine le taux de
décomposition de la molécule en ses constituants atomiques. Comme l'eau dans la cellule est consommée, elle est remplacée par tout
moyen approprié ou un système de commande.
Ainsi, dans la première étape, ce qui est utile par elle-même de manière
indépendante, un mélange de gaz combustible est produit ayant, en général, les
composants de l'hydrogène et de l'oxygène élémentaire et des gaz atmosphériques
supplémentaires. Le gaz combustible est
lui-même combustible d'une manière classique.
Après la première étape, les atomes de gaz
s'allongent lors de l'enlèvement d'électrons des atomes sont ionisés. Laser ou l'énergie de l'onde de lumière d'une
fréquence prédéterminée est injecté dans une enceinte de confinement dans un
procédé d'ionisation de gaz. L'énergie
lumineuse absorbée par les noyaux de gaz tension stimulée, entraîne une
déstabilisation encore plus d'ions de gaz.
L'énergie laser absorbée provoque les noyaux de gaz pour augmenter
l'état d'énergie, qui à son tour, provoque une déviation des électrons à une
coquille supérieure orbital.
Le chargées électriquement et des ions de gaz
combustible laser amorcée à partir d'une cavité résonnante de gaz, peut être
dirigé dans un ensemble d'une lentille optique pour le déclenchement
thermique. Avant l'entrée dans la
lentille thermique optimale, électrons sont arrachés des ions et l'atome est
déstabilisé. Les ions de gaz
déstabilisées qui sont électriquement et la masse des atomes asymétriques ayant
noyaux hautement énergétiques sont sous pression pendant l'allumage par
étincelle. Les composants atomiques
asymétriques, déstabilisé interagissent thermiquement; les noyaux de gaz
hydrogène sous tension et instables entrent en collision avec les noyaux de gaz
d'oxygène hautement énergétiques et instables, provoquant et produire de
l'énergie explosive thermique au-delà de la phase de combustion des gaz. Les ambiantes composants de gaz de l'air dans
le mélange initial facilitent le processus explosif thermique sous contrôle de
l'état.
Dans le procédé, le point de rendement énergétique
optimal est atteint lorsque les atomes d'oxygène déficients en électrons (ayant
moins d'un nombre normal d'électrons) se verrouille sur une capture d'un électron
de l'atome d'hydrogène, avant ou pendant la combustion thermique de l'hydrogène
mélange / d'oxygène. Résultats de la
désintégration atomique dans la libération d'énergie. Après la première étape, le mélange gazeux
est soumis à un champ électrique pulsé polaire qui provoque les orbites des
électrons des atomes de gaz à se distendent.
Le champ électrique pulsé est appliqué à une fréquence qui résonne avec
les électrons des atomes de gaz. Cela se
traduit par des niveaux de plus en plus les électrons en cascade étapes
progressives de l'énergie.
Ensuite, les atomes de gaz ionisés et sont soumis à
une énergie d'ondes électromagnétiques de la fréquence correcte pour induire
une résonance d'électrons en plus de l'ion, de sorte que le niveau de l'énergie
de l'électron est successivement augmentée.
Les électrons sont
extraits des ions résonants pendant qu'ils sont dans cet état d'énergie accrue,
ce qui déstabilise la configuration électronique nucléaire des ions. Ce mélange gazeux d'ions déstabilisés est
thermiquement enflammé.
Dans
l'appareil représenté sur la Fig.4, l'eau est introduite à l'entrée 1
dans un module de calcul d'eau du premier étage de fracturation 2, telles que
la pile à combustible de l'eau décrit ci-dessus, dans laquelle les molécules d'eau
sont décomposés en hydrogène, de l'oxygène et des gaz qui ont été piégés
libérées dans l'eau. Ces gaz peuvent
être introduits à un stade successif 3 ou autre nombre de cavités résonantes
similaires, qui sont disposés soit dans une série ou une matrice combinée
parallèle. L'excitation successive des
atomes de gaz, produit un effet en cascade, en augmentant successivement le
niveau des gaz libérés de stimulation de tension lorsqu'ils passent
séquentiellement à travers des cavités 2, 3, etc. Dans une dernière étape, et le système d'injection 4,
de la configuration de l'type représenté sur la Fig.5A ou Fig.5B,
reçoit excité particules atomiques et du gaz où les particules sont en outre
soumis à un apport d'énergie, l'excitation électrique et la stimulation
thermique, qui produit de l'énergie thermique explosive 5, qui peut être
dirigé à travers un ensemble de lentilles de l'type représenté sur la Fig.5C
pour fournir une sortie d'énergie thermique contrôlé.
Une seule cellule, ou la batterie de cellules telles
que représentées sur la Fig.3, constitue une source de gaz combustible
pour les étapes suivantes de la première étape.
Le gaz combustible est activé par des ondes électromagnétiques, et des
ions de gaz chargés électriquement de l'hydrogène et de l'oxygène (de polarité
opposée) sont expulsés à partir des cellules en cascade, 2, 3, etc
représentées sur la Fig.4. Le
circuit de la Fig.9 peut être utilisée comme source d'énergie pour
ioniser le gaz. L'effet de cascade,
augmente successivement le niveau des gaz libérés, qui sont ensuite dirigés
vers l'ensemble d'injection 4 dans le dernier ensemble d'injection de
stimulation de tension, les ions de gaz sont stimulées à un niveau d'énergie
encore plus grande. Les gaz sont
continuellement exposés à un laser pulsé ou une autre source d'énergie d'onde
électromagnétique avec un champ de tension oscillante à haute intensité qui se
produit à l'intérieur de la cellule entre les électrodes ou plaques
conductrices de polarité électrique opposée.
Un matériau de construction préféré pour les plaques est un acier
inoxydable T-304, qui est chimiquement non réactif avec l'eau, de l'hydrogène
ou de l'oxygène. Un matériau
électriquement conducteur inséré dans le milieu fluide est un matériau de
construction souhaitable pour le champ électrique, la production de plaques à
travers lesquelles champ, le courant de particules de gaz activés passe.
Ions de charges électriques opposées de gaz
atteindre et de maintenir un état de niveau d'énergie critique. Les ions de gaz ont des charges électriques
opposées et sont soumis à des champs de tension oscillante de polarité opposée.
Ils sont également soumis à une source d'énergie pulsatoire des ondes
électromagnétiques. Immédiatement après avoir
atteint l'énergie critique, les ions de gaz excités sont exposés à une zone
thermique à haute température dans la cellule d'injection 4, ce qui
entraîne les ions de gaz excités à subir la combustion du gaz. L'allumage de gaz déclenche désintégration
atomique et libère de l'énergie thermique 5, avec une force explosive.
Une fois déclenchée, la sortie explosive de
l'énergie thermique est commandée par l'atténuation de paramètres
opérationnels. En référence à la Fig.6A,
par exemple, une fois que la fréquence de résonance est identifiée, en faisant
varier la tension d'impulsion appliquée aux premiers ensembles de piles à
combustible de l'eau 2, 3, la sortie finale de l'énergie explosive est
également varié. En faisant varier la
forme et / ou l'amplitude d'impulsions, ou de la séquence de la source
d'énergie de l'onde électromagnétique de train d'impulsions, on fait varier la
sortie finale. L'atténuation de la
fréquence du champ de tension dans la forme de De et Sur impulsions, affecte
également la sortie de l'appareil de mise en scène. Chaque mécanisme de commande peut être
utilisé séparément, groupées en sections, ou un agencement systématique d'une
manière séquentielle.
Un système complet conformément à la présente
demande comprend ainsi:
1 Une cellule à combustible de l'eau pour fournir
un premier mélange de gaz combustible constitué d'au moins une partie de
l'hydrogène et de l'oxygène gazeux.
2 Un circuit électrique du type représenté sur la Fig.7
fournissant une pulsation, un champ électrique polaire au mélange de gaz comme
illustré sur la Fig.6A, de sorte que les orbites des électrons des
atomes de gaz sont distendues en étant soumise à des forces polaires
électriques, passer d'l'état représenté en Fig.6B conceptuellement à
celle de la Fig.6C, à une fréquence telle que le champ électrique pulsé
induit une résonance en ce qui concerne les électrons des atomes de gaz. Le niveau des électrons d'énergie de
résonance est ainsi augmentée en étapes progressives en cascade.
3 Un autre champ électrique pour ioniser les atomes
du gaz et
4 Une source d'énergie d'ondes électromagnétiques
permettant de soumettre les atomes de gaz ionisés de l'énergie d'onde d'une
fréquence prédéterminée pour provoquer la résonance d'électrons en outre en ce
que les ions, de sorte que le niveau de l'énergie de l'électron est
successivement augmenté, comme le montre la Fig.6D.
5 Un récepteur d'électron, qui peut être sous la
forme de l'élément de réseau représenté sur la Fig.8A, des extraits
d'autres électrons dans les ions de résonance tandis que les ions sont dans un
état d'énergie accrue et déstabilise la configuration électronique nucléaire
des ions. Le " extraction "
des électrons par l'évier est coordonné avec le champ électrique pulsé de la
cavité de résonance produit par le circuit de la Fig.7, au moyen de
6 Un circuit de synchronisation reliés entre eux,
comme représenté sur la Fig.8B.
7 Une buse, 10 dans Fig.5B, ou
ensemble thermique de la lentille, Fig.5C, fournit les moyens de diriger
les ions déstabilisés, et dans lequel ils sont enfin thermiquement enflammé.
Comme noté précédemment, d'atteindre et de
déclencher la décomposition atomique final des gaz de piles à combustible à
l'étape finale, les étapes successives sont prises. En premier lieu, les molécules d'eau sont fendues
en gaz hydrogène et d'oxygène par un procédé de stimulation de tension. Dans l'ensemble d'injection, produit une onde
laser de lumière cohérente est absorbée par les gaz. A ce moment, comme le montre la Fig.6B,
les atomes individuels sont soumis à un champ électrique pour commencer un
processus d'ionisation. L'énergie du
laser est absorbée et provoque des atomes de gaz à perdre des électrons et
former des ions de gaz chargés positivement.
Les sous tension, des
atomes d'hydrogène chargés positivement acceptent actuellement les électrons
libérés par les gaz plus lourds et attirent d'autres ions de gaz chargés
négativement comme l'illustre conceptuellement en Fig.6C. Ions de gaz chargés positivement et
négativement sont ré-exposées à pulsation en outre des sources d'énergie pour maintenir
la distribution aléatoire des particules de gaz ionisé.
Les
ions de gaz dans la chambre de l'énergie des vagues sont soumises à un champ de
tension-intensité élevée dans une chambre d'oscillation 11 dans la Fig.5A
et Fig.5B formée à l'intérieur des électrodes 12 et 13 dans
la Fig.5A et Fig.5B de polarité électrique opposée, à produire
une cavité résonnante. Les ions de gaz
atteignent un état d'énergie critique au point de résonance.
A ce point, l'intérieur de la chambre, des
électrons supplémentaires sont attirés par l'électrode positive; tandis que les
ions chargés positivement ou les noyaux atomiques sont attirés par l'électrode
négative. Les forces d'attraction
positifs et négatifs sont coordonnés et agir sur les ions de gaz en même temps;
les forces d'attraction sont non-réversible.
Les ions de gaz subissent atomique déviation de composant proche du
point de séparation des électrons. A ce
stade, les électrons sont extraits de la chambre par un système de grille comme
le montre la Fig.5A. Les
électrons extraits sont consommés et empêché de revenir dans la chambre par un
circuit tel que représenté sur la Fig.8B. Les ions de gaz allongées sont soumises à une
zone de chauffage thermique pour provoquer l'allumage du gaz, libérant de
l'énergie thermique avec une force explosive.
Lors de la combustion de gaz ionique, très excités et atomes stimulés et
noyaux d'atomes en collision et explosent lors de l'excitation thermique. Procédé de fracturation d'hydrogène se
produit, soutient et maintient une zone thermique à une température supérieure
à la température de combustion de l'oxygène / hydrogène normale, c'est-à-dire
au-delà de 2500 degrés Fahrenheit. Pour
provoquer et maintenir l'allongement atomique représenté en Fig.6C,
avant l'allumage du gaz, un circuit multiplicateur de tension tel que
représenté à la Fig.7 est utilisé comme une source de tension de
restriction pour fournir la tension d'excitation appliquée à la cavité
résonante. Dans le même temps, le
circuit interconnecté extracteur d'électrons représenté sur la Fig.8B,
empêche la réintroduction d'électrons dans le système. en fonction des
paramètres de conception calculées, une tension et une fréquence plage
prédéterminée peut être conçue pour une application particulière ou de la
configuration physique de l'appareil.
Dans le fonctionnement de l'ensemble, la source de
trains d'impulsions de la cavité résonnante de gaz montré en Figs.2 et 3
sur la Fig.4 peut être dérivé à partir d'un circuit tel que représenté
sur les Figs.2, 7 ou 9, et une telle cavité circuits peuvent être en
séquence pour fournir une énergie d'entrée en cascade. Il est nécessaire dans l'extraction
d'électrons final, la fréquence avec laquelle les électrons sont retirés du
système séquencé et synchronisé avec l'impulsion de la cavité résonnante de
gaz. Dans le circuit de la Fig.8B,
la coordination de la synchronisation du circuit avec le circuit de la Fig.7
peut être obtenu en reliant le point " A " du circuit de la Fig.8B
de grille au point " A " du circuit de pulsation de la Fig.7.
Le circuit représenté sur la Fig.9 augmente
le potentiel de tension à travers la résonance bobines d'arrêt de charge
pendant les opérations de palpitation et limite le flux de courant en
permettant un champ d'impulsions électromagnétiques externes F, extraite
de la bobine primaire A est mis sous tension pour traverser les
enroulements de bobine D et E étant activé par le train
d'impulsions entrant Ha xxx Hn, à travers la diode de commutation G. Le domaine d'impulsion externe F, et
le train d'impulsions entrant Ha xxx Hn, sont séquentiellement le même,
ce qui permet des mesures de résonance ait lieu, ce qui limite la circulation
de courant tout en permettant à l'intensité de la tension à accroître à
stimuler le processus de polarisation électrique, le procédé d'ionisation de
gaz et le processus d'extraction des électrons.
Le circuit tension intensificateur de Fig.9 empêche les électrons
de pénétrer dans ces processus.
Ensemble, l'ensemble d'injection d'hydrogène 4,
et la cavité résonnante 2 et 3, forment une pile à combustible de
l'injecteur de gaz qui est compact, de faible poids et dont la conception peut
être modifiée. Par exemple, le système d'injection
d'hydrogène est adapté pour les voitures et les moteurs à réaction. Applications industrielles nécessitent des
systèmes plus grands. Pour les
applications de moteurs-fusées, le système d'injection de gaz d'hydrogène est
disposé dans la partie supérieure de chaque cavité de résonance disposée dans
une matrice de groupe parallèle. Si les cavités
résonnantes sont combinés séquentiellement dans un réseau parallèle / série,
l'ensemble d'injection d'hydrogène est placé après les sorties des cavités
résonnantes ont été combinés.
D'après la description des phénomènes physiques
associés au procédé décrit dans le Tableau 1, la base théorique de l'invention
prend en compte les états respectifs de molécules, de gaz et d'ions provenant
de l'eau liquide. Avant de stimulation
de tension, les molécules d'eau sont dispersées de façon aléatoire dans l'eau
dans un récipient. Quand un train
d'impulsions unipolaires de tension tel que représenté à la Fig.6A (53a
xxx 53n) est appliqué, un potentiel de tension croissante est induit dans
les molécules, de gaz et / ou des ions dans un linéaire, étape comme effet de
charge. Le champ électrique des
particules dans une chambre dont les plaques de champ électrique augmente à
partir d'un état de faible énergie (A) à un état de haute énergie (J),
d'une manière pas à pas, après chaque train d'impulsions comme cela est
illustré dans la Fig.6A. Le
potentiel de tension croissante est toujours positive en relation directe avec
le potentiel de terre négative au cours de chaque impulsion. La polarité de la tension sur les plaques qui
créent des champs de tension reste constante. Tension " zones "
positifs et négatifs sont ainsi formées simultanément.
Dans la première étape du procédé décrit dans le
Tableau 1, car la molécule d'eau présente naturellement des champs électriques
opposés dans une configuration relativement polaire (les deux atomes
d'hydrogène sont chargés positivement électriquement par rapport à l'atome
d'oxygène chargé négativement électriquement), l'impulsion de tension provoque
d'abord les molécules d'eau orientées de façon aléatoire à l'état liquide à filer
et s'orientent en se référant aux domaines de tension appliquées.
Lorsque la différence de potentiel appliquée amène
les molécules d'eau orientés à s'aligner entre les plaques conductrices,
impulsions provoquent l'intensité du champ de tension pour être augmentée
conformément à la Fig.6A. En
outre alignement moléculaire se produit, le mouvement moléculaire est
entravée. Etant donné que les atomes
d'hydrogène chargés positivement sont attirées dans la direction opposée à
celle des atomes d'oxygène chargés négativement, une charge polaire de
l'alignement ou de la distribution se produit comme le montre la Fig.6B. Lorsque le niveau des atomes soumis à
pulsation de résonance de l'énergie augmente, les molécules d'eau stationnaires
s'allongent comme représenté sur la Fig.6C. Électriquement chargées nuceli et les
électrons sont attirés vers les zones opposées de tension, ce qui perturbe
l'équilibre de masse de la molécule d'eau.
Dans la première étape, en tant que la molécule
d'eau est en outre exposé à une différence de potentiel, la force électrique
d'attraction des atomes d'électrodes de la chambre augmente également
l'intensité. Par conséquent, la liaison
de co-valence entre les atomes est affaibli et en fin de compte, terminée. L'électron chargé négativement est attiré vers les atomes d'hydrogène
chargés positivement, tandis que dans le même temps, les atomes d'oxygène
chargés négativement, repoussent les électrons.
Une
fois que l'énergie de résonance appliqué provoqué par la pulsation du champ
électrique dans les cavités atteint un niveau de seuil, les molécules d'eau
dissociées, à présent sous la forme d'hydrogène libéré, de l'oxygène et des gaz
de l'air ambiant, commencer à ioniser et perdre ou gagner des électrons au
cours de la dernière étape dans l'assemblage de l'injecteur. Atom déstabilisation se produit et l'équilibre
électrique et de la masse des atomes est perturbé. Encore une fois, le champ positif produite à
l'intérieur de la chambre ou cavité qui englobe le courant de gaz, attire les
ions chargés négativement tandis que les ions positifs sont attirés par le
champ négatif. Stabilisation de l'atome
ne se produit pas car la tension pulsée appliquée est répétitive sans
changement de polarité. Un potentiel
d'environ plusieurs milliers de volts, déclenche l'état d'ionisation.
Comme les particules ionisées s'accumulent à
l'intérieur de la chambre, l'effet de charge électrique est à nouveau un effet
de progression incrémentielle qui produit un potentiel cumulé accrue, tandis
que, en même temps, une résonance se produit.
Les composants de l'atome commencent à " vibrer " à une
fréquence de résonance de telle sorte qu'une instabilité atomique est
créé. Comme le montre la Fig.6D,
un haut niveau d'énergie est atteint, qui s'effondre alors, ce qui entraîne la
libération de l'énergie thermique explosive.
L'impact des particules se produit lorsque des ions libérés dans un gaz
sont soumises à un autre tension. Une
vue en coupe longitudinale d'une cavité résonnante de gaz est représentée sur
la Fig.5A. Pour favoriser
l'ionisation du gaz, de l'énergie d'ondes électromagnétiques comme une source
d'énergie laser ou d'un photon de longueur d'onde prédéterminée et l'intensité
des impulsions est dirigée vers, et absorbée par les ions du gaz. Dans le dispositif de la Fig.5A, des
lasers semi-conducteurs optiques 20a - 20p, 20xxx entourer le trajet
d'écoulement de gaz. Dans le dispositif
de la Fig.5B, photo énergie 20 est injecté dans une chambre
séparée 21 d'absorption de la stimulation supplémentaire de noyaux dans
un état plus fortement excité par l'énergie d'onde électromagnétique provoque
la déviation d'électrons à un état supérieur orbital. Le pouls ainsi que l'intensité de la source
d'ondes électromagnétiques est modifiée pour correspondre à la vitesse d'absorption
de particules ionisées à produire une augmentation progressive intervenue
énergie. Un laser unique couplé au moyen
de guides de lumière à fibres optiques est une alternative à la pluralité de
lasers à consulter dans Fig.5B.
L'exposition prolongée des ions de gaz à différentes formes de l'énergie
des vagues pendant la stimulation de tension, maintenir atomes dans un état
déstabilisé et empêche la stabilisation atomique.
Les
ions de gaz très excités thermiquement allumés quand ils passent de l'injecteur
4 et entrent dans et passent à travers une buse 10 dans Fig.5B,
ou un ensemble de lentille thermique optique comme indiqué dans Fig.5C. Dans Fig.5C, les ions de gaz
combustibles sont expulsés à travers et au-delà d'un circuit de refroidissement
30, et reflètent par des lentilles 31 et 32, d'avant en arrière à
travers une zone de chaleur thermique 33, avant répartition atomique et
sortant par un dernier port 34. un circuit de
refroidissement est un orifice restreint à travers lequel le flux de particules
passe, que ce retour de flamme ne se produit pas. Le bouclier de déviation ou de la lentille 31,
au-delà de surchauffe 3000 degrés Fahrenheit et les ions de gaz combustible
passant à travers les ports sortants sont réglés pour permettre à une pression
de gaz afin de former à l'intérieur de la zone thermique. Le rendement énergétique est contrôlée en
faisant varier la tension appliquée ou de trains d'impulsions depuis
l'ensemble-lentille thermique est auto-réglable de la vitesse des gaz ionisés et
apprêtées écoulement. Le mélange de gaz
combustible est composé ionique de l'hydrogène, de l'oxygène et des gaz de
l'air ambiant. Le gaz d'hydrogène
fournit la force explosive thermique, le atomes d'oxygène facilitent le contact
thermique à gaz, et les gaz de l'air ambiant retardent le processus d'allumage
thermique de gaz à un état commandé.
Comme le mélange de gaz combustible est exposé à un
train d'impulsions de tension, l'augmentation du potentiel de tension renforcé
provoque les atomes de gaz mobiles à devenir ionisé (perdre ou gagner des
électrons) et modifie l'équilibre électrique et la masse des atomes. Gaz qui ne subissent pas le processus
d'ionisation de gaz peuvent accepter les électrons libérés (de piégeage
d'électrons) lorsqu'il est exposé à la lumière ou la stimulation de
photons. Le circuit de la grille
d'extraction d'électrons représenté sur la Fig.8A et Fig.8B, est
appliqué à l'assemblage de la Fig.5A ou Fig.5B, et limite le
remplacement d'électrons. La grille
d'extraction 56, on applique un champ électrique adjacent à la
production de composants 44 et 45, à l'intérieur de la cavité
résonante. Les ions de gaz atteignent
progressivement un état critique qui se produit après un état de résonance
haute énergie. À ce stade, les atomes tolèrent
plus les électrons manquants, le champ électrique asymétrique et l'énergie
stockée dans le noyau. Effondrement
immédiat du système se produit et l'énergie est libérée comme atomes se
désintègrent en énergie explosive thermique.
L'application répétée d'un train d'impulsions de
tension (A à J de la Fig.6A) atteint l'état critique de
manière incrémentielle des ions de gaz.
Étant donné que les atomes de gaz ou d'ions (1a xxx 1n)
représentés sur Fig.6C, s'allongent lors de l'enlèvement d'électrons,
l'énergie de l'onde électromagnétique d'une fréquence prédéterminée et son
intensité est injecté. L'énergie des
ondes absorbée par les noyaux et d'électrons de gaz stimulées, provoque une
déstabilisation accrue du gaz ionique.
L'énergie absorbée à partir de toutes les sources, les causes les noyaux
de gaz pour augmenter l'état d'énergie et provoque l'éjection d'électrons à
partir des noyaux.
Afin de stimuler davantage le processus de piégeage
d'électrons au-delà de l'échelle atomique (capturant les électrons libérés
pendant le processus de fracturation d'hydrogène), la grille d'extraction
d'électrons (comme représenté sur la Fig.8A) est placé à une certaine
distance de la structure de la cavité résonnante de gaz représenté sur la Fig.5A. La grille d'extraction d'électrons est
attachée à un circuit électrique (telle que celle représentée sur la Fig.8B)
qui permet aux électrons de circuler à une charge électrique 55, quand
un potentiel électrique positif est placé sur le côté opposé de la charge
électrique. La charge électrique peut
être un dispositif fonctionnant sur le secteur typique comme une ampoule ou
d'un dispositif produisant de la chaleur résistive. Comme le potentiel électrique positif est
allumé, ou appliqué impulsion, les électrons chargés négativement libérés dans
la cavité résonnante de gaz, sont entraînés loin et entrent dans la charge
résistive où ils sont libérés sous forme de chaleur ou énergie lumineuse. Le circuit électrique de consommer peut être
raccordé directement à la zone de gaz de la cavité résonante de tension
électrique positif. La forme d'onde
positive entrante appliquée à la zone de tension de la cavité résonnante à
travers une diode de blocage, est synchronisé avec le train d'impulsions appliqué
à la cavité résonnante de gaz par le circuit de la Fig.7 par
l'intermédiaire d'un circuit de grille de remplacement. Comme un train d'impulsions est fermée "
Sur ", l'autre train d'impulsions est mis sur " De ". Une diode de blocage dirige le flux
d'électrons de la charge électrique, tout en empêchant une fuite fil résistif
de tension pendant le train d'impulsions " Sur ".
Le processus d'extraction des électrons est
maintenue lors du changement d'écoulement de gaz en faisant varier le taux
d'impulsions de déclenchement par rapport à la tension appliquée. Le processus d'extraction des électrons
empêche également à allumage commandé des gaz combustibles qui traversent la
cavité résonante de gaz, car l'accumulation d'électrons et le potentiel d'étincelles
est empêché.
Dans un ensemble optique à lentille thermique
poussée ou buses, tel que représenté sur la Fig.5C, des ions de gaz
déstabilisées (masse électriquement et atomes de gaz asymétriques ayant des
noyaux fortement activés) peuvent être mis sous pression lors de l'allumage par
étincelle. Au cours de l'interaction
thermique, les noyaux d'hydrogène gazeux hautement énergétiques et instables
entrent en collision avec les noyaux de gaz d'oxygène hautement énergétiques et
instables et produisent de l'énergie explosive thermique au-delà de la phase de
combustion des gaz. D'autres gaz dans
l'air ambiant et les ions non consommés contraire, limitent le processus
explosif thermique.
Brevet Canadien
2 067 735 16 mai 1991 Inventor: Stanley Meyer
SYSTÈME D'INJECTION DE CARBURANT CRÉÉ À PARTIR DE L'EAU
RÉSUMÉ
Un système d'injection
comprenant une méthode améliorée et l'appareil utile dans la production d'un
hydrogène contenant du gaz combustible de l'eau dans un processus dans lequel
la propriété diélectrique de l'eau ou un mélange d'eau et d'autres composants
détermine une condition de résonance qui produit une rupture de la liaison
atomique des atomes dans la molécule d'eau.
L'injecteur offre un mélange de brouillard d'eau, de gaz ionisés et de
gaz non combustibles à une zone dans laquelle le processus de dégradation
aboutissant à la libération d'hydrogène élémentaire de molécules d'eau se
produit.
DESCRIPTION
Cette invention se
rapporte à une méthode et un appareil utile dans la production d'énergie
thermique de comburant de la composante de l'hydrogène de l'eau. Dans mon brevet no 4 936 961 " Méthode
pour la Production d'un gaz combustible ", je décris une pile a
combustible de l'eau qui produit une source d'énergie de gaz par une méthode
qui utilise l'eau comme un composant diélectrique d'un circuit électrique
résonant.
Dans mon brevet no 4
826 581 " Contrôlée des processus pour la Production d'énergie thermique à
partir des gaz et des appareils utiles c'est pourquoi ", je décris une
méthode et un appareil pour obtenir la libération accrue d'énergie thermique à
partir d'un mélange de gaz hydrogène et oxygène dans lequel le gaz est soumis à
divers électriques, ionisant et champs électromagnétiques.
Dans ma demande en
serial no 07/460 859 " Procédé et dispositif pour la Production de gaz
naturel et de la libération accrue d'énergie thermique de gaz combustible
", je décris les différents moyens et méthodes permettant d'obtenir la
libération de l'énergie thermique/faîtes de la composante de l'hydrogène (H)
d'un gaz combustible obtenu à partir la dissociation de l'eau (H2O) molécule
par un processus qui utilise les propriétés diélectriques de l'eau dans un
circuit résonnant ; et dans cette application, je décris plus en détail la
dynamique physique et les aspects chimiques de la conversion de
l'eau-carburant.
L'invention de cette
présente demande représente une amélioration générationnelle dans les méthodes
et appareils utiles dans l'utilisation de l'eau comme source d'énergie. En bref, la présente invention est une pile à
combustible eau microminiaturised qui permet l'injection directe de l'eau et sa
transformation simultanée en un carburant contenant de l'hydrogène, dans une
zone de combustion, comme un cylindre dans un moteur à combustion interne, un
turboréacteur ou un four. Par ailleurs,
le système d'injection de la présente invention peut-être être utilisé dans
n'importe quelle application non-moteur dans lesquels une source de flamme ou
de chaleur concentrée est souhaitée, par exemple : soudage.
The present injection system eliminates the
need for an enclosed gas pressure vessel in a hydrogen fuel system and thereby
reduces a potential physical hazard heretofore associated with the use of
hydrogen-based fuels. The system
produces fuel-on-demand in real-time operation and sets up an integrated
environment of optimum parameters so that a water-to-fuel conversion process
works at high efficiency.
The preferred embodiment of the invention is
more fully explained below with reference to the drawings in which:
Fig.1 illustre symboliquement les sections et les
zones d'exploitation inclus dans un seul injecteur de l'invention.

Fig.2A est une vue en
coupe latérale.

Fig.2B est une vue frontale de la fin du dispositif.

Fig.2C est une vue éclatée d'un injecteur individuel.

Fig.3 et Fig.3A montrer le côté et des
vues en coupe frontale d'un injecteur alternativement configuré.


Fig.4
montre une matrice de disques des injecteurs.

Fig.5 montre le
circuit électrique de résonance, y compris l'injecteur.

Fig.6 illustre les relations qui existent entre l'électrique et les
composants de distribution de carburant d'un système d'injecteur.

Même si je me réfère à un " injecteur
" dans ce document, l'invention se rapporte non seulement à la
configuration physique d'un appareil injecteur, mais aussi à l'ensemble du
processus et des paramètres système déterminés dans l'appareil pour obtenir la
libération d'énergie thermique. Dans un
schéma de base, un injecteur réglemente l'introduction des constituants du
processus dans une zone de combustion et met en place une condition de mélange
de carburant permettant la combustion.
Cette condition de combustion est déclenchée simultanément avec le
fonctionnement de l'injecteur dans la correspondance en temps réel avec les
paramètres de contrôle pour les constituants de processus.
Dans la condition de mélange de carburant
qui est créée par l'injecteur, l'eau (H20) est pulvérisée en un fin brouillard
et mélangé avec 1 gaz ionisé d'air ambiant et les 2 autres gaz non combustibles
tels que l'azote, l'argon et autres gaz rares et la vapeur d'eau. (Gaz d'échappement produite par la combustion
de l'hydrogène avec l'oxygène est une vapeur d'eau non combustible. Cette vapeur d'eau et d'autres gaz inertes
résultant de la combustion peut être recyclé d'une sortie d'échappement dans le
système d'injection, dans le mélange d'entrée de gaz non combustible). Le mélange est introduit à un débit conforme
maintenu sous une pression prédéterminée.
Dans le déclenchement de l'état créé par l'injecteur, la processus de
conversion décrites dans mon brevet no 4 936 961 et demande en serial no
07/460,859 est partit spontanément un niveau " micro " dans une zone
de réaction prédéterminé. L'injecteur
crée un mélange, sous pression dans une zone définie de l'eau, le gaz ionisé et
incombustible. Pression est un facteur important dans le maintien de la
condition de la réaction et provoque le mélange eau/gaz à devenir intimement
mélangés, compressé et déstabilisé pour produire la combustion lorsqu'il est
activé dans des conditions de résonance de l'allumage. Conformément à la procédure précédemment
mentionné conversion de mon brevet et la demande, lorsque l'eau est soumise à
une molécules d'eau de résonance condition développez et distendre ; électrons
sont éjectés de la molécule d'eau et absorbés par le gaz ionisé et la molécule
d'eau, ainsi déstabilisée, se décompose en ses composants élémentaires de
l'hydrogène (H2) et oxygène (O) dans la zone de combustion. Les atomes d'hydrogène de la molécule sont la
source de carburant dans le mélange pour la combustion à l'oxygène. La présente invention est une application de
ce processus et est décrit dans Tableau 1 :
Tableau 1
Mélange de l'injecteur + Conditions de Process = Énergie Thermique
(1) Brouillard d'eau (1)
Libération sous (1)
Chaleur
pression dans la
et Zone de Combustion ou
(2) Gaz ionisé (2)
Résonance utilisant (2) Moteur à Combustion interne
la propriété diélectrique
(Force explosive)
de l'eau comme
un condensateur
et ou
et (3) Moteur à réaction
(3) Gaz non combustibles (3)
Impulsions unipolaire ou
à haute tension
(4) Autre application
Le processus se déroule comme un brouillard
d'eau et de gaz sous pression sont injectés dans, et mélangé intimement dans la
zone de combustion et une zone polarisée électriquement. Dans la zone polarisée électriquement, le mélange
de l'eau est soumise à une tension de courant continu pulsé unipolaire qui est
réglé pour obtenir la résonance conformément à l'électricité, de masse et
d'autres caractéristiques du mélange en tant que diélectrique dans le milieu de
la zone de combustion. La fréquence de
résonance varie en fonction de la configuration de l'injecteur et dépend des
caractéristiques physiques, telles que la masse et le volume de l'eau et des
gaz dans la zone. Comme mes brevets et
demande antérieure indiquent, la condition de résonance dans le circuit
capacitif est déterminée par les propriétés diélectriques de l'eau : (1) en tant
que diélectrique dans un condensateur formé par des surfaces conductrices
adjacentes, et (2) la molécule d'eau elle-même est un matériau diélectrique
polaire. A la résonance, le courant dans
le circuit électrique résonnant sera réduite et la tension sera à son maximum.
Le système d'injection
fournit un mélange de carburant sous pression pour l'assujettissement de
l'environnement de résonance de la zone de combustion de la tension que le
mélange est injecté dans la zone. Dans
un mode de réalisation préféré, l'injecteur comporte des orifices de série
emboîtés de façon concentrique, l'une pour chacun des trois éléments
constitutifs du mélange de carburant. (Il peut être possible de combiner et
traiter des gaz non combustibles et ionisés à l'avance de l'injecteur, dans ce
cas, seuls deux orifices sont nécessaires, l'un pour l'eau et l'autre pour les
gaz combinés). Les orifices disperser le
brouillard d'eau et les gaz sous pression dans une zone d'activation et de
combustion de forme conique.
Fig1A montre une vue
en coupe transversale d'un injecteur, dans lequel, les lignes d'alimentation
pour l'eau 1, 2, gaz ionisé, et le gaz non combustible 3,
alimenter un ensemble de distribution de disque qui a quatre orifices
concentriquement imbriquées. Le mélange
combustible passe à travers une zone de mélange 5, et une zone de
tension 6, créé par les électrodes 7a et 7b (positif) et 8
(négative ou la masse). Des lignes de
champ électrique sont représentés par 6a1, 6a2, 6b1 et 6b2. Combustion (c'est à dire l'oxydation de
l'hydrogène) est présent dans la zone 9 d'allumage de l'hydrogène peut
être amorcée par une étincelle peut se produire spontanément ou à la suite de
la très haute volatilité de l'hydrogène et sa présence dans un champ à haute
tension.

Bien que la zone de
mélange, la zone de tension et la zone de combustion sont mentionnées
séparément dans cette définition, elles ne sont pas, en fait, physiquement
séparés, comme on peut le voir à partir de la Fig.1. Dans la zone, on réalise un mélange "
excité " de brouillard vaporisé de l'eau, des gaz ionisés et d'autres gaz
non combustibles, qui ont tous été libéré instantanément sous haute
pression. En même temps, le mélange
libéré de la zone, est exposé à une tension pulsée à une fréquence
correspondant à la résonance électrique.
Dans ces conditions, électrons périphériques des atomes dans la molécule
d'eau sont de-stabilisé et moléculaire à temps partagé est interrompue. Ainsi, le mélange de gaz dans la zone de
l'injecteur est soumise à des forces interactives physiques, électriques et
chimiques qui provoquent une répartition des forces de liaison atomiques de la
molécule d'eau.
Les paramètres du
procédé sont déterminées, sur la base de la taille d'un injecteur particulier.
Dans un injecteur de taille appropriée destiné à être utilisé pour fournir un
mélange de carburant pour un cylindre dans un moteur conventionnel de voiture
de véhicule de tourisme, l'injecteur peut ressembler à une bougie d'allumage
classique. Dans un tel injecteur,
l'orifice de l'eau est 0,1 à 0,15 pouce de diamètre; l'orifice de gaz ionisé
est de 0,15 à 0,2 pouce de diamètre, et l'orifice de gaz non combustible est de
0,2 à 0,25 pouce de diamètre. Dans une
telle configuration, les orifices de série augmentent en taille de l'orifice le
plus intérieur, le cas échéant dans une configuration concentrique. Comme indiqué plus haut, il est souhaitable
de maintenir la mise en place des éléments de combustible à une vitesse
constante. Le maintien d'une
contre-pression d'environ 125 livres par pouce carré pour chacun des trois constituants
de gaz combustible semble être satisfaisante pour un injecteur " bougie
". Dans l'environnement sous pression de l'injecteur, à sens unique clapets
anti-retour à ressort à chaque ligne d'alimentation, tels que 14 et 15,
de maintenir la pression pendant impulsion Heures.
Zone de tension 6 entoure le mélange
de carburant sous pression et fournit un environnement chargé électriquement de
courant continu pulsé dans la gamme d'environ 500 à 20 000 volts ou plus, à une
fréquence d'accord dans la caractéristique de résonance du mélange. Cette fréquence sera typiquement dans la
gamme d'environ 20 kHz à environ 50 kHz, en fonction, comme indiqué ci-dessus,
sur le débit massique du mélange de l'injecteur et la propriété diélectrique du
mélange. Dans un injecteur de
taille de bougie d'allumage, la zone de tension sera typiquement s'étendre
longitudinalement d'environ 0,25 à 1,0 pouce pour permettre une durée de séjour
suffisante des gouttelettes de l'eau et de mélange de gaz entre les surfaces
conductrices 7 et 8, qui forment un condensateur de sorte que la
résonance se produit à une haute fréquence pulsée - tension, et la combustion
est déclenchée. Dans la zone, une onde
d'énergie qui est liée à la fréquence des impulsions de résonance, est
formée. L'onde continue d'impulsion à
travers la flamme dans la zone de combustion. L'énergie thermique produite est
libérée sous forme d'énergie thermique.
Dans une zone confinée, comme un moteur à piston / cylindre, la détonation
de gaz dans des conditions de résonance, produit puissance physique explosif.
Dans la zone de
tension, le rapport temps-part des atomes d'hydrogène et d'oxygène, comprenant
les molécules individuelles de l'eau dans le brouillard d'eau, est contrarié,
conformément au procédé expliqué dans mon brevet no. 4.936.961 et demande de
numéro de série 07/460 859. A savoir, la
molécule d'eau, qui est lui-même une structure polaire, est distendue ou
déformée en une forme en étant soumis au champ électrique dans la zone polaire
de la tension. La condition de résonance
induite dans la molécule par des impulsions unipolaires, perturbe le collage
moléculaire de coquille électrons tels que la molécule d'eau, à la résonance,
se brise en ses atomes constitutifs.
Dans la zone de tension, les molécules d'eau sont excités dans un état
ionisé, et le composant de gaz ionisé de pré-mélange de combustible, capte les
électrons libérés à partir de la molécule d'eau. De cette manière, à la condition de
résonance, la molécule d'eau est déstabilisée et que les éléments constitutifs
atomiques de la molécule 2H et O, sont libérés et les atomes d'hydrogène
libérés sont disponibles pour la combustion.
Les gaz non combustibles dans le mélange de carburant, de réduire le
taux d'hydrogène de combustion à celui d'un carburant hydrocarboné tel que
l'essence (essence) ou kérosène (paraffine), à partir de sa vitesse de
combustion normale qui est d'environ 2,5 fois celle de l'essence. Par conséquent, la présence de gaz non
combustibles dans le mélange de carburant, modère la libération d'énergie et la
vitesse à laquelle l'hydrogène et l'oxygène se combinent molécules libres dans
le processus de combustion.
Le processus de
combustion ne se produit pas spontanément si les conditions dans la zone
doivent être affinés avec soin pour obtenir un débit d'entrée optimal pour
l'eau et les gaz correspondant au maintien d'un état de résonance. Le brouillard et les gaz de l'eau d'entrée
peuvent également être injectées dans la zone dans un pulsée physiquement (Sur
/ De) de manière correspondant à la résonance atteint. Dans un moteur à combustion interne, la
résonance du circuit électrique et la pulsation du mélange physique d'entrée
peuvent être nécessaires pour être liées au cycle de combustion du moteur à
pistons. À cet égard, une ou deux bougies
d'allumage classiques peuvent nécessiter un cycle d'allumage réglé en
correspondance à la résonance du cycle de conversion, de sorte que la
combustion du mélange se produit. Ainsi,
le flux d'entrée, le taux de conversion et le taux de combustion sont reliées
entre elles et de façon optimale, chaque doivent être réglés en fonction de la
résonance du circuit de conversion qui se produit.
Le système d'injection
de la présente invention est adapté pour moderniser les applications dans
l'essence des carburants classiques et des moteurs à combustion interne diesel
et les moteurs d'avions à réaction des carburants classiques.
Exemple 1
Les Figs.2A, 2B et
2C illustrent un type d'injecteur utile, entre autres choses, en tant que
source de combustible pour un moteur à combustion interne classique. Dans la section transversale de la Fig.2A,
des numéros de référence correspondant aux nombres d'identification utilisés
sur la Fig.1 montrent une conduite d'alimentation pour l'eau 1,
ce qui conduit à la première 1a du disque de distribution et la conduite
d'alimentation de gaz ionisé 2, ce qui conduit à la deuxième disque de
distribution 2a. En section
transversale, la ligne d'alimentation en gaz non combustible 3 conduisant
à la distribution disque 3a, n'est pas illustré, mais son emplacement en
tant que troisième ligne devrait être évident.
Les trois disques comportent ensemble de disque de distribution 4 Les
lignes d'alimentation sont formés dans un corps électriquement isolant 10,
entouré par la gaine conductrice de l'électricité / logement 11 ayant un
segment d'extrémité filetée 12.
Une électrode centrale 8,
s'étend sur la longueur de l'injecteur.
Des éléments conducteurs 7a et 7b (7a et 7b représenter
des côtés opposés du diamètre de la section transversale d'un corps
circulaire), la section adjacente filetée 12 et l'électrode 8,
forment la zone de polarisation électrique 6 adjacent à la zone de
combustion 9. Un connecteur
électrique 13 peut être prévu à l'autre extrémité de l'injecteur. (Dans ce document, le terme " électrode
" désigne la surface d'un élément conducteur formant un côté d'un
condensateur). Dans la vue de face de la
Fig.2B, on voit que chaque disque constituant l'ensemble de disque de
distribution 9, comprenant une pluralité de micro-buses 1a1, 2a1, 3a1,
etc. pour l'injection de l'eau et des gaz dans les zones de polarisation / de
tension et de combustion. La vue éclatée
de la Fig.2C représente une autre vue de l'injecteur et représente en
outre deux entrées de ligne d'alimentation 1 et 2, le troisième n'étant
pas représentés en raison de l'incapacité de la représentation uniforme 1,200
séparation de trois lignes dans un dessin en deux dimensions.
Dans l'injecteur, le
brouillard d'eau (formation de gouttelettes dans la gamme, par exemple, de 10 à
250 microns et au-dessus, dont la taille est liée à la tension d'intensité) est
injecté dans le carburant de mélange et de zone de polarisation par
l'intermédiaire de buses de pulvérisation d'eau 1a1. La tendance de l'eau pour former un "
bourrelet " ou gouttelette est un paramètre lié à la taille des
gouttelettes du brouillard et de l'intensité de tension. les gaz de l'air
ionisé et de gaz non combustibles, introduits à travers des buses 2a1 et 3a1,
sont mélangés avec le brouillard d'eau d'expulsion pour former un mélange de
carburant qui pénètre dans la zone de tension 6, dans lequel le mélange
est soumis à une pulsation, unipolaire, la tension à haute intensité domaine
(généralement 20 000 volts à 50 Hz ou au-dessus, à la condition de résonance dans
laquelle le flux de courant dans le circuit (ampères) est réduite à un minimum)
créés entre les électrodes 7 et 8.
L'énergie du laser
empêche la décharge des gaz ionisés et fournit un apport d'énergie
supplémentaire dans le processus de déstabilisation moléculaire qui se produit
à la résonance. Il est préférable que les gaz ionisés soumis à laser (énergie
photonique) activation avant leur introduction dans la zone; bien que, par
exemple, un conduit de fibre optique peut être utile pour canaliser l'énergie
photonique directement dans la zone.
Cependant, la chaleur générée dans la zone peut affecter la capacité de
fonctionnement d'une telle configuration alternative. La polarisation électrique de la molécule
d'eau et une condition de résonance se produit à déstabiliser le collage par
adhésion moléculaire de l'hydrogène et d'oxygène. L'énergie de combustion est ensuite libéré
par l'allumage par étincelle.
Pour assurer la
projection de la flamme correcte et la stabilité de la flamme ultérieur, les
pompes pour l'air ambiant, le gaz non combustible et de l'eau, ces composants
présentent à l'injecteur sous une pression statique allant jusqu'à et et après
pression de 125 livres par pouce carré.
La température de la
flamme est réglée par commande de l'écoulement à taux de volume de chaque
liquide-support en relation directe avec l'intensité de la tension
appliquée. Pour élever la température de
la flamme, le déplacement de fluide est augmenté tandis que le débit volumique
de gaz non combustibles est maintenu ou réduit et l'amplitude de la tension
appliquée est augmentée. Pour abaisser
la température de la flamme, le débit de fluide de gaz non combustibles
augmente et la tension de l'impulsion d'amplitude est abaissée. Pour établir une température de flamme déterminée,
les milieux fluides et la tension appliquée sont réglées de façon
indépendante. Le motif de flamme est en
outre maintenue en tant que feu, comprimé et des gaz qui se déplacent sous
pression sont projetés à partir des orifices de buse dans l'assemblage du
disque de distribution 4 et le gaz se détend dans la zone et est
enflammé.
Dans la zone de
tension, plusieurs fonctions se produisent simultanément pour initier et
déclencher la production d'énergie thermique.
Gouttelettes de brouillard d'eau sont exposés à haute intensité
pulsation des champs de tension conformément à un processus de polarisation
électrique qui sépare les atomes de la molécule d'eau et provoque les atomes à
l'expérience d'éjection de l'électron.
La nature polaire de la molécule d'eau qui facilite la formation de
minuscules gouttelettes dans la brume, semble provoquer une relation entre la
taille des gouttelettes et la tension requise pour effectuer le processus,
c'est-à-dire plus la goutte taille, plus la tension requise. Les atomes libérés de la molécule d'eau
interagissent avec laser-amorcé ionisé ambient air gaz provoque une masse très
excitée et déstabilisée des atomes de gaz combustible pour enflammer
thermiquement. Gaz entrant d'air ambiant
sont laser amorcée et ionisées lors du passage à un processeur de gaz, et un
circuit d'extraction électronique (Fig.5) capte et consomme en électrons
évier 55, éjecté et empêche le flux d'électrons dans le circuit
résonnant.
En termes de
performances, de fiabilité et de sécurité, gaz d'air ionisé et eau carburant
liquide ne deviennent pas volatils jusqu'à ce que le mélange de carburant
atteint les zones de tension et de la combustion. Injection de gaz non
combustibles retarder et contrôle le taux de combustion de l'hydrogène lors de l'allumage
du gaz.
Dans les applications
de rechange, laser-amorcé ionisé oxygène et hydrogène liquide laser-amorcé,
stockés dans des réservoirs séparés, peut être utilisé à la place du mélange de
carburant, ou liquéfié gaz air ambiant seul avec eau peuvent être substituées
comme source d'énergie.
L'Assemblée de
l'injecteur est variable de conception et est rétro-fittable aux combustibles
fossiles injecteur ports classiquement utilisés en jet/moteurs-fusées, séchoirs
à grains, hauts fourneaux, systèmes de chauffage, moteurs à combustion interne
et autres.
Exemple 2
Un injecteur de bride
est montré en coupe transversale dans la Fig.3 montre les entrées de
mélange de carburant, qui illustre une configuration alternative de trois buses
conduisant à la polarisation (tension) et les zones de combustion dans laquelle
un ajutage 31a, 32a, 33a est également utilisée pour les mélanges trois
gazeux et connectés pour fournir des lignes 31 et 32 (33 n'est
pas indiquée). Zone de polarisation
électrique 36 est formée entre l'électrode 38 et coquille
conductrice environnante 37.
L'élément capacitif du circuit résonnant est formé lorsque le mélange de
carburant, agissant comme un diélectrique, est introduit entre les surfaces
conductrices de 37 et 38. Fig.3 a est une vue frontale de la fin du
dispositif de l'injecteur.
Exemple 3
Plusieurs injecteurs pourront être
organisées dans un gang, comme illustré à la Fig.4 dans quels injecteurs
40, 41, 42, 43, 44, 45, 46, 47, 48 et 49 sont disposés concentriquement
dans un assemblage de 50. Un tel
tableau jumele est utile dans les applications ayant des besoins en énergie
intensives telles que les réacteurs d'avion et les hauts fourneaux.
Exemple 4
Le système électrique
de base utilisé dans l'invention est représenté à la Fig.5 montre la
zone de polarisation électrique 6 qui reçoit et processus le mélange
d'eau et de gaz comme un élément de circuit capacitif dans un circuit résonnant
de charge formé par les inducteurs 51 et 52 connecté en série avec la
source de tension pulsée 53, diode 54, électron lavabo 55 et
formé à partir des éléments conducteurs 7 et 8 de la zone 6. De cette manière, les électrodes 7 et 8 dans
l'injecteur, forment un condensateur qui a les caractéristiques électriques
dépendent les milieux diélectriques (p. ex. le brouillard d'eau, gaz ionisés et
gaz non combustibles) introduit entre les éléments conducteurs. Au sein des médias de macro-diélectrique,
cependant, les molécules d'eau eux-mêmes, en raison de leur nature polaire,
peuvent être considéré comme micro-condensateurs.
Exemple 5
Distribution et gestion
des systèmes de carburant utiles avec l'injecteur de cette application sont
décrites dans mes demandes en instance de brevet ; PCT/US90/6513 et
PCT/US90/6407.
Un bloc de distribution
pour l'Assemblée est indiqué dans la Fig.6. Fig.6 le bloc de distribution des
impulsions et synchronise l'entrée des éléments combustibles en séquence avec
le circuit électrique " pulsé ".
Les composants de carburant sont injectés dans les ports de l'injecteur
en synchronisation avec la fréquence de résonance, de renforcer l'impulsion de
vague d'énergie qui s'étend de la zone de tension au moyen de la flamme. Dans la configuration de la Fig.6, le
système électrique est étroitement lié au bloc de distribution 60, robinet-vanne
61 et passages distincts, 62, 63 et 64 pour les composants de
carburant. Le distributeur produit une impulsion de déclenchement qui permet
d'activer un circuit de lissage du pouls qui forme une impulsion ayant une
largeur et amplitude déterminées par la résonance du mélange et établit un
temps de pause pour le mélange dans la zone de combustion de produire.
Comme dans mon
application référencée au sujet des systèmes de contrôle et de gestion et de
distribution pour gaz combustible contenant de l'hydrogène produit à partir de
l'eau, la production d'hydrogène est liée à fréquence d'impulsion marche/arrêt
temps. Dans le système illustré par la Fig.6,
le distributeur bloc impulsions les milieux liquides introduits dans
l'injecteur en relation avec la fréquence de pulsation de résonance du circuit
et pour le fonctionnement marche/arrêt fréquence d'impulsion de porte. De cette manière, le taux de conversion de
l'eau (c'est-à-dire le taux de carburant produit par l'injecteur) peut être
régulé et contrôlé le modèle de résonance dans la flamme.
Brevet WO 92/07861 2 novembre 1990 Inventeur:
CIRCUITS DE COMMANDE ET
DE LECTEUR POUR UNE CELLULE
DE PRODUCTION DE
CARBURANT HYDROGÈNE GAZ
La principale difficulté dans l'utilisation de
piles à combustible de Stan faible courant eau (récemment reproduit par Dave
Lawton et montré dans le chapitre 10) est la question du maintien de la cellule
en continu à l'endroit de la fréquence de résonance. Cette demande de brevet
montre un circuit de Stan pour faire exactement cela.
RÉSUMÉ
Un circuit de commande pour une cellule capacitive
cavité résonante de condensateur eau (7) pour la production d'un
hydrogène contenant du carburant a un circuit résonnant de balayage coopérant
avec un détecteur de résonance et un circuit PLL pour produire des
impulsions. Les impulsions sont
introduites dans le transformateur primaire (TX1). Le secondaire du
transformateur (TX2) est relié à la cellule de condensateur de l'eau de
la cavité résonante (7) une diode et charge résonante étouffe (TX4,
TX5).
Cette invention se rapporte aux systèmes de circuit
électrique utiles au fonctionnement d'une pile à combustible eau incluant une
cavité résonante/condensateur l'eau pour la production d'un hydrogène contenant
des gaz de combustion, tels que celui décrit dans ma lettre aux États-Unis
Brevet no 4 936 961 " méthode pour la Production d'un gaz combustible
" publiée le 26 juin 1990.
Dans mes lettres patentes pour la " Méthode
pour la Production d'un gaz combustible ", des impulsions de tension
appliquées aux plaques d'un condensateur d'eau Branchez-vous sur les propriétés
diélectriques de l'eau et atténuent les forces électriques entre les atomes
d'hydrogène et d'oxygène de la molécule.
L'atténuation des résultats forces électriques dans un changement
moléculaire domaine de l'électricité et les liaisons covalentes atomique de
liaison des forces des atomes d'hydrogène et d'oxygène. Lorsque la résonance est obtenue, la liaison
atomique de la molécule est cassée, et dissocier les atomes de la
molécule. À la résonance, le courant
(ampères) provenant d'une source de puissance pour le condensateur de l'eau est
minimisé et augmente la tension aux bornes du condensateur d'eau. Flux d'électrons n'est pas autorisée (sauf à tout le moins,
correspondant aux fuites résultant des propriétés conductrices résiduelles
d'eau). Pour le processus de se
poursuivre, cependant, une condition de résonance doit être maintenue.
En raison de la polarité électrique de la molécule
d'eau, les champs produits dans le condensateur d'eau respectivement attirent
et repoussent le contraire et comme charges dans la molécule, et les forces
atteints finalement à la résonance sont telles que dissocier de la force de la
force de la liaison covalente de la molécule d'eau (qui sont normalement dans
un mode de partage des électrons). Lors
de la dissociation, les électrons de la liaison autrefois partagé migrent vers
les noyaux d'hydrogène, et l'hydrogène et l'oxygène écran revient net zéro
charge électrique. Les atomes sont rejetés dans l'eau comme un mélange de gaz.
Dans l'invention dans les présentes, un circuit de
commande pour une cavité résonante eau condensateur cellule utilisée pour la
production d'un gaz combustible contenant de l'hydrogène est fourni.
Le circuit comprend un moyen d'isolement comme un
transformateur ayant un ferromagnétique, céramique ou autre matériel
électromagnétique de base et ayant un côté d'une bobine secondaire connecté en
série avec une grande vitesse switching diode sur une plaque du condensateur
l'eau de la cavité résonante et de l'autre côté de la bobine secondaire relié à
l'autre plaque du condensateur pour former un circuit électronique à circuit fermé
utilisant les propriétés diélectriques de l'eau dans le cadre de l'eau le
circuit résonnant électronique. La
bobine primaire du transformateur d'isolement est connectée à un moyen de
génération d'impulsion. L'enroulement
secondaire du transformateur peut inclure des segments qui forment les circuits
résonnant de starter charge en série avec les plaques de condensateur de l'eau.
Dans la génération d'impulsions de moyens, un
générateur de fréquence de résonance ajustable et un générateur de fréquence d'impulsions
contrôlé sont fournis. Un contrôle
d'impulsion porte le nombre des impulsions produit par le générateur de
fréquence de résonance, envoyé à la bobine primaire pendant une période
déterminée par la fréquence de la porte de la deuxième générateur d'impulsions.
L'invention comprend également un moyen pour
détecter la présence d'une condition de résonance dans le condensateur à eau /
resonant cavité, dont un noyau ferromagnétique ou électromagnétique est
utilisé, peut être une bobine pick-up sur le noyau du transformateur. Les moyens de télédétection sont raccordée à
un circuit de numérisation et un circuit de boucle phase lock, auquel cas la
fréquence de pulsation à la bobine primaire du transformateur est maintenue à
une fréquence de télédétection correspondant à une condition de résonance dans
le condensateur de l'eau.
Moyens de contrôle sont fournis dans le circuit de
réglage de l'amplitude d'un cycle "pulsé" envoyé à la bobine primaire
et pour le maintien de la fréquence du cycle " pulsé " à une
fréquence constante peu importe l'amplitude de l'impulsion. En outre, le générateur de fréquence
d'impulsions contrôlé peut être connecté à un capteur qui surveille le taux de
production de gaz dans la cellule et contrôle le nombre d'impulsions par le
générateur de fréquence de résonance envoyé à la cellule en une fréquence
fermée en correspondance avec le taux de production de gaz. Le capteur peut être un capteur de pression
de gaz dans une cavité résonante de condensateur clos eau qui comprend également
une sortie de gaz. Le capteur de
pression de gaz est raccordé au circuit pour déterminer le taux de production
de gaz en ce qui concerne la pression du gaz ambiant dans l'enceinte de
condensateur de l'eau.
Ainsi, un circuit de commande complète et c'est des
composants individuels pour maintenir et contrôler la résonance et autres
aspects de la libération de gaz provenant d'une cellule de l'eau de la cavité
résonante est décrit ici et illustrée dans les dessins qui illustrent ce qui
suit :

Fig.1 est un schéma synoptique d'un circuit de commande
d'ensemble montrant la corrélation entre les sous-circuits, le noyau de
pulsation / circuit de résonance de la cavité résonante et de la capacité de
l'eau.

Fig.2 montre un type de circuit de commande numérique
pour réguler le taux ultime de la production de gaz tel que déterminé par une
entrée externe. (Un tel circuit de commande qui correspondrait, par exemple, de
l'accélérateur dans un véhicule, ou la commande du thermostat dans un
bâtiment).

Fig.3 montre un générateur de tension analogique.

Fig.4 est un circuit de commande de tension d'amplitude
interconnecté avec le générateur de tension et un côté de la bobine primaire du
coeur de pulsation.

Fig.5 est le circuit d'attaque de cellule qui est
connecté avec le côté opposé de l'enroulement primaire du noyau d'impulsion. Les figures 6 à
9 forment le circuit de commande de pulsation:

Fig.6 est un générateur de fréquence d'impulsions
contrôlé.

Fig.7 est un circuit à boucle à verrouillage de
phase.

Fig.8 est un circuit de balayage de résonance

Fig.9 est le circuit indicateur
d'impulsions.
Ces quatre circuits contrôlent les impulsions
émises à l'/ condensateur de piles à combustible de l'eau à cavité résonante.

Fig.10 montre le cœur pulsant et le circuit
d'amplificateur de tension, qui constitue l'interface entre le circuit de
commande et de la cavité résonnante.

Fig.11 est un circuit de contrôle de retour de gaz

Fig.12 est un circuit générateur de fréquence
réglable.

Les circuits sont reliés entre eux comme le montre
la Fig.1 et pour le circuit amplificateur de tension d'impulsion de base
de la Fig.10, qui, entre autres choses, isole le condensateur de l'eau
électriquement afin qu'elle devienne une cavité électriquement isolée pour le
traitement de l'eau conformément à l'ses propriétés de résonance
diélectriques. En raison de cet
isolement, la consommation d'énergie dans les circuits de contrôle et de
conduite est réduite lors de résonance se produit, et la demande actuelle est
réduite au minimum que la tension est maximale dans le mode de la cellule de
l'eau condensateur / carburant de la production de gaz.
Les lettres de référence " A " à
" M " et spectacle " M1 ", à l'égard de chaque
circuit séparé montré, le point à partir duquel une connexion dans ce circuit
est fait à l'autre des circuits représentés.
Selon l'invention, le condensateur de l'eau est
soumis à une impulsion de service qui s'accumule dans la bobine d'arrêt de
charge de résonance, puis s'effondre.
Cet événement permet une impulsion unipolaire à être appliquée au
condensateur de piles à combustible.
Lorsqu'une condition de résonance du circuit est verrouillé dans le
circuit de courant de fuite est maintenu à un minimum lorsque la tension qui
crée le champ diélectrique tend vers l'infini.
Ainsi, lorsque la haute tension est détectée sur la résonance, le
circuit à verrouillage de phase en boucle, qui commande le circuit de commande
de cellule, maintient la résonance à la (ou détectée) fréquence détectée.
La résonance de la cellule de condensateur de l'eau
est affectée par la quantité d'eau dans la cellule. La résonance de tout volume d'eau contenu
dans la cellule de condensateur de l'eau est également influencée par des
" contaminants " dans l'eau, qui agissent comme un amortisseur. Par exemple, avec une différence de potentiel
de 2.000 à 5.000 volts appliquée à la cellule, une pointe ou impulsion de
courant peuvent être provoquées par des incohérences dans les caractéristiques
de l'eau qui provoquent une condition hors-résonance qui est corrigé
instantanément par les circuits de commande.
Selon l'invention, le générateur de fréquence
réglable, représenté sur la Fig.12, se met en relation l'état de
résonance du circuit qui comprend la cellule de l'eau et de l'eau à
l'intérieur. Le générateur a une
capacité de fréquence de 0 à 10 kHz et une résonance en morceaux généralement à
une fréquence de 5 kHz dans un condensateur à eau longue de 3 pouces
typiquement formé à partir d'une tige de 0,5 cm à l'intérieur d'un cylindre de
diamètre intérieur de 0,75 cm. Au
démarrage, dans cet exemple, la consommation de courant à travers la cellule de
l'eau mesurera environ 25 milliampères.
Cependant, lorsque le circuit détecte un état résonant accordé, le
courant tombe à une de 1 à 2 milliampères condition de fuite.
La tension à la cellule de condensateur de l'eau
augmente en fonction de spires de l'enroulement et de la taille des bobines,
comme dans un circuit de transformateur typique. Par exemple, si 12 volts est envoyé à
l'enroulement primaire du noyau de la bobine et la pulsation de résonance
secondaire rapport d'étranglement de charge est de 30 à 1, puis 360 volts est
envoyé à la cellule de condensateur de l'eau.
Le nombre de tours est une variable de conception qui limite la tension
des impulsions unipolaires envoyées au condensateur.
La diode de commutation à grande vitesse,
représenté sur la Fig.10, empêche la charge fuir de l'eau chargée dans
la cavité de condensateur de l'eau, et le condensateur de l'eau en tant
qu'élément d'ensemble de circuit de condensateur, à savoir l'état d'impulsions
et de la charge de l'eau / condensateur jamais passer à travers un sol
arbitraire. l'impulsion au condensateur
de l'eau est toujours unipolaire. Le
condensateur de l'eau est isolé électriquement par rapport aux circuits de
commande, d'entrée et le conducteur par couplage électromagnétique à travers le
noyau. La diode de commutation dans le
circuit de renforçateur de tension (Fig.10) remplit plusieurs fonctions
dans la pulsation. La diode est un
commutateur électronique qui établit la production et l'effondrement d'un champ
électromagnétique afin de permettre l'étranglement de charge résonant au double
de la fréquence appliquée, et il permet également à l'impulsion à envoyer de la
cavité résonante sans décharger le " condensateur " y. La diode est, bien entendu, choisie en
fonction de la tension maximale détectée dans le circuit à impulsions. A 600 PIV (" Inverse Volts crête ")
de la diode de commutation rapide, par exemple un NVR 1550, a été trouvé comme
étant utiles dans ce circuit.
Le circuit amplificateur de tension de la Fig.10
comprend également un noyau ferromagnétique de la pulsation ou de la céramique
ferromagnétique capable de produire des lignes de flux électromagnétique en
réponse à une entrée d'impulsions électriques.
Les lignes de flux affectent à la fois la bobine secondaire et les
enroulements de résonance de charge d'étranglement de façon égale. De préférence, le noyau est d'une
construction en boucle fermée. L'effet
de l'âme est d'isoler le condensateur de l'eau et d'empêcher le signal
d'impulsion d'aller en dessous d'un terrain arbitraire et de maintenir la
charge de la capacité de l'eau et de l'eau déjà chargée.
Dans le noyau de pulsation, les bobines sont de
préférence enroulés dans la même direction afin de maximiser l'effet additif du
champ électromagnétique dans les. Le
champ magnétique du noyau de l'impulsion est synchronisée avec l'impulsion
d'entrée à l'enroulement primaire. Le
potentiel de la bobine secondaire est introduit dans la bobine de charge
résonant des éléments de circuit en série, qui sont soumis au même champ
électromagnétique appliqué synchrone, en même temps que l'impulsion primaire.
Lorsque la résonance se produit, le contrôle de la
sortie de gaz est obtenu en faisant varier le temps de cycle de porte de
service. Le noyau de transformateur est
un doubleur de fréquence d'impulsions.
Dans une explication figurative du fonctionnement de la cellule de
condensateur d'eau du générateur de gaz combustible, quand une molécule d'eau
est " frappé " par une impulsion, électronique temps partagé est
effectuée et la molécule est chargée.
Lorsque le temps de cycle de service est modifiée, le nombre d'impulsions
que " hit " les molécules dans la pile à combustible est modifié de
manière correspondante. Plus de " coups " résultat dans un
plus grand taux de dissociation moléculaire.
En référence à l'ensemble du circuit de la Fig.1,
la Fig.3 reçoit un signal d'entrée numérique, et la Fig.4 montre
le circuit de commande qui applique de 0 à 12 volts aux bornes du bobinage
primaire du coeur de pulsation. En
fonction des paramètres de conception de la tension de la bobine primaire et
d'autres facteurs pertinents pour la conception de base, l'enroulement
secondaire du noyau de pulsation peut être configuré pour une valeur maximale
prédéterminée, par exemple 2000 volts.
Circuit de commande de la cellule représentée sur
la Fig.5, permet une impulsion fermée pour faire varier en relation
directe avec l'amplitude de tension.
Comme indiqué plus haut, le circuit de la Fig.6 donne une
fréquence d'impulsion de grille.
L'impulsion de déclenchement est superposé à l'impulsion de fréquence de
résonance, pour créer un rapport cyclique qui détermine le nombre d'impulsions
discrètes envoyées à la bobine primaire.
Par exemple, si une impulsion de résonance de 5 KHz, une impulsion de
déclenchement à 0,5 KHz avec un rapport cyclique de 50%, permettra à 2500
impulsions discrètes pour être envoyées à la bobine primaire, suivie par un
intervalle de temps égal à laquelle aucune impulsion sont passés à
travers. La relation de l'impulsion de
résonance à l'impulsion de grille est déterminée par des techniques d'addition
/ de soustraction de signal classique.
Circuit à boucle à verrouillage de phase
représentée sur la Fig.7 permet la fréquence de découpage doit être
maintenue à un état de résonance prédéterminée détectée par le circuit. L'ensemble des circuits de la Fig.7 et
la Fig.8, de déterminer un signal de sortie à la base d'impulsions
jusqu'à ce que le signal de tension de crête détectée au niveau de la résonance
est obtenue.
Une condition de résonance se produit lorsque la
fréquence d'impulsion et la tension d'entrée atténue les forces de liaison
covalentes des atomes d'hydrogène et d'oxygène de la molécule d'eau. Dans ce cas, les fuites de courant à travers
le condensateur de l'eau est réduite au minimum. La tendance de la tension afin d'optimiser à
la résonance, augmente la force du potentiel électrique appliqué à des
molécules d'eau, ce qui finalement se dissocient en atomes.
Parce que les résonances de différentes eaux, les
volumes d'eau et les cellules de condensateurs varient, le circuit de balayage
de résonance de Fig.8 balaye la fréquence de haut en bas et de retour à
haute, jusqu'à un blocage de signal est atteint. Le noyau ferromagnétique du circuit
transformateur de tension d'amplificateur de brillance, supprime la poussée
d'électrons dans un état de la pile à combustible hors-résonance. Dans un exemple, le circuit scanne à des
fréquences de 0 Hz à 10 KHz et retour à 0 Hz.
Dans contaminants de l'eau ayant dans l'intervalle de 1 partie par million
à 20 parties par million, une variation de 20% de la fréquence de résonance est
détectée. en fonction du débit d'eau dans la pile à combustible, la gamme de
variation normale est d'environ 8 % à 10 %.
Par exemple, le fer dans
l'eau et affecte l'état de dissociation moléculaire. En outre, à une condition de résonance, effets
harmoniques se produisent. Dans une
opération typique de la cellule avec un condensateur d'eau représentatif décrit
ci-dessous, à une fréquence d'environ 5 kHz, avec des impulsions unipolaires de
0 à 650 volts, à une condition de résonance détectée dans la cavité résonnante,
en moyenne, la conversion en gaz se produit à une vitesse d'environ 5 gallons
(19 litres) d'eau par heure. Pour
augmenter la vitesse, plusieurs cavités résonantes peuvent être utilisés et /
ou les surfaces de condensateur de l'eau peut être augmentée, cependant, la
cellule de condensateur de l'eau est de préférence de petite taille. Un
condensateur de type eau peut être formé à partir d'une tige d'acier de 0,5 cm
de diamètre inoxydable et un cylindre de 0,75 cm de diamètre intérieur, qui
s'étend au-dessus de la tige sur une longueur de 3 pouces.
La forme et les dimensions de la cavité résonnante
peut varier. Les grandes cavités
résonnantes et des taux plus élevés de consommation d'eau dans le processus de
conversion nécessitent des fréquences plus élevées jusqu'à 50 kHz et
au-dessus. Le taux de pulsation, de
maintenir ces taux élevés de conversion, doit être augmenté en conséquence.
Brevet demande
MLS - STATION DE
REMPLISSAGE D'HYDROXYLE
Il
s'agit d'une demande de brevet de Stephen Meyer, associés à la fin Stan
Meyer. Cette demande mentionne les
stations-service, mais il est clair que la conception est destinée aux
véhicules avec moteurs à combustion interne.
Je crois que l'interface d'impédance entre l'alternateur et les électrodes
de la cellule est particulièrement importante.
La cellule de l'eau-répartiteur utilise des ensembles de trois tuyaux
dans un tableau concentrique qui se traduit dans les petits espaces entre le
tuyau plus intime, intermédiaire et extrême.
Stephen se réfère à ces tuyaux à trois électrodes comme un " guide
d'onde ", donc s'il vous plaît garder cela à l'esprit lors de la lecture
de cette demande de brevet. Stephen
utilise le mot " hydroxyle " pour désigner le mélange de gaz
d'hydrogène et d'oxygène produit par électrolyse de l'eau. Autres personnes utilisent le mot " HHO
" pour décrire ce mélange, alors ils devraient être considérés comme
interchangeables.
Le fonctionnement de ce système comme décrit ici,
appelle à la puissance génératrice à supprimer lorsque la pression du gaz dans
l'alvéole de production atteint 5 lb/po2.
Le gaz est ensuite pompé dans une chambre de pression où la pression
varie de 40 lb/po2 à 80 lb/po2, à quel point le compresseur est mis hors
tension et l'excès de gaz évacué vers un stockage externe ou à l'aide du
dispositif. C'est pas jusqu'à la fin ce
que la puissance est appliquée à nouveau à la chambre centrale. Peux je remarque que, à mon avis, il n'y a
aucun besoin d'enlever le pouvoir de générer des chambres à tout moment lorsque
ce système est en marche, puisque tout ce qui ne ressort pour abaisser la
capacité de production, sauf si bien sûr, le taux de production est si élevé
qu'elle dépasse le niveau d'exigence.
RÉSUMÉ
L'utilité de ce système, de sa configuration, de
conception et de fonctionnement, sont la clé de voûte d'un nouveau type
d'automatisation : la production de gaz d'hydroxyle provenant de sources
renouvelables.
CONTEXTE DE L'INVENTION
Pile à combustible et des industries de
l'automobile ont recherché des méthodes et des appareils qui peuvent fournir
une source d'hydrogène et d'oxygène pour sa nouvelle industrie hybride. Cette
invention est un tel dispositif.
RÉSUMÉ DE L'INVENTION
L'invention est une station de remplissage de gaz
produisant hydroxyle informatisé, automatique, on-site/mobile qui permet les
produits étant fabriqués pour être utilisés, soit par les piles à combustible
hydrogène montés sur des voitures, camions, bus, bateaux et générer des
applications terrestres, ou dans n'importe quel moteur à combustion interne.
BRÈVE DESCRIPTION DES DESSINS
Fig.1 montre la configuration des éléments qui composent
la Station de remplissage de MLS-hydroxyle.
Fig.2 montre l'affichage du logiciel qui l'opérateur
utilise pour surveiller et contrôler la production de gaz hydroxylés et
chaleur.
Fig.3 montre les méthodes, la configuration et appareils
utilisés dans l'hydroxyle produisant des système de pile 120.
Fig.4 montre les circuits électroniques-impédance 102,
connectés entre les générateurs synchrones triphasé doubles (110 et 110b
Fig.3) et chacune des électrodes ou " guide d'ondes " baies 132
dans la cellule 120 des Fig.3. Notez que seule génératrice Qu'a est
représenté à la Fig.4 comme étant relié à des tableaux A, B et C à
l'aide de cartes PC 1 à 3.
Générateur B est relié à des tableaux D, E et F à l'aide
de cartes de 4 à 6.
Fig.5 montre les signaux émis par chacun des circuits
impédance (102 Fig.4 montés sur des cartes de 1 à 6) qui
sont appliquent à chacun des groupes cylindre (132 Fig.3) installé dans
la cellule de l'hydroxyle 120.
Ces séries de signaux avec leur relation de décalage de phase, la
fréquence et l'amplitude, sont les forces motrices, produisant les gaz
hydroxylés en cellule 120 des Fig.3.
Fig.6 montre le signal de sonnerie de haute fréquence
qui est produit entre les points T1 et T2 dans le circuit d'impédance 102
à la Fig.4. C'est
cette sonnerie qui augmente la production du gaz dans la cellule 120 de Fig.3
hydroxyle.
DESCRIPTION
DÉTAILLÉE DES DESSINS

La
section d'extraction de chaleur dans la Fig.1 se compose d'un bain
liquide 30 et le récipient 20, une pompe à liquide 10,
véhiculant-des conduits 40 de circulation, la chambre 50 fixé à
la cellule hydroxyle de génération 120, du filtre 45, un
radiateur 60 de refroidissement et des ventilateurs de refroidissement 61
attaché.
La
section d'asservissement à la Fig.1 se compose d'un ordinateur 70,
logiciel 75, moniteur vidéo 90 et c'est affichage graphique de
l'opérateur 95 (Fig.2), pointeur 85, clavier 80,
carte d'interface 72, et entrée / contrôleur de sortie 100 avec
des cartes c'est des électroniques de pilotes 102 et 105.
Sources
d'alimentation triphasés double 110 et les circuits de adaptation
d'impédance 102, fournissent la puissance nécessaire pour entraîner la
cellule hydroxyle 120.
L'appareil reste est utilisé pour transmettre les
gaz à partir de cellules 120, à travers le piège liquide 130, par
les flux de gaz vanne de restriction 135, élever ses pressions de gaz
dans le compresseur 140, les transférer vers le réservoir de stockage 150,
livrent ensuite les gaz à travers la sécurité coupés 165, les
régulateurs 160 et par retour de flamme pare-étincelles 170 pour
livraison externe.

Fig.2 montre la disposition et les fonctions de l'écran
de contrôle de l'opérateur de programme de 75 à 95 sur la Fig.1. Il se compose de la température de la cellule
de l'indicateur 230, régulateur de vide 240, haute pression
indicateur du réservoir 250, le contrôleur d'administration 260,
indicateur livraison réglementé pression 265 et alarme associé /
indicateurs d'état 270. En outre,
les boutons de contrôle du logiciel sont fournis pour commencer 280,
arrêter 290 , des données claires 292, changer le réglage 294 et
l'essai de l'équipement et de leurs séquences 296.

Fig.3 montre la configuration de nos
propriétaires dispositifs convertisseurs hydroxyle appareils produisant 120 constitué
d'une double source de courant triphasé de 110, adaptation d'impédance
des circuits électroniques 102 et gaz 132 immergés dans un bain
d'eau 133 dans la cellule 120.
Le dessin montre également la chemise d'eau 50 entourant la
cellule 120 qui aide à abaisser sa température et permet une plus grande
production de gaz hydroxyle en signaux de tension plus élevée, comme indiqué
dans Fig.5.

Fig.4 montre les circuits électriques 102,
utilisé pour entraîner le gaz de conversion de tableaux (132 dans la Fig.3)
immergées dans un bain d'eau 133 dans la cellule 120 dans
Fig.4 montre trois circuits identiques connectés à chacun des signaux
triphasés d'un demi le générateur de double 110A triphasé sur la Fig.3. Les circuits 102, convertissent le
signal d'alimentation de chaque phase de 110 en un signal modulé tel que
représenté par la Fig.5. Ces
signaux sont ensuite couplés aux éléments de tableau triples 132,
(intérieur, Moyen et à l'extérieur) en alternant le lien entre l'intérieur et
l'extérieur des éléments des tableaux (132 dans Fig.3).

Fig.5 montre les signaux composites appliqués à
chacune des matrices (132 dans la Fig.3) immergées dans le bain
d'eau 133 dans la cellule 120, et indique les tensions
différentielles utilisées dans le procédé de production d'un groupe
hydroxyle. Notez que l'élément
vague de guidage-Moyen est utilisé comme point de référence électrique pour les
deux éléments extérieur et l'intérieur de tableau 132. C'est ce signal composite appliqué à la
surface des éléments en acier inoxydable en réseau 132 immergé dans un
bain d'eau 133, de la chaleur permet aux ions des éléments dans le
tableau 132 à franchir ses barrières de surface de l'eau 133 et
contribuent à la production hy-droxyl.
Notez la tension de polarisation +, - de chaque côté du point de
référence central électrique 0V. C'est
cette tension de polarisation étant modulée par des signaux différentiels
multi-polarité de 102, ce qui contribue à l'action de guide d'ondes de
matrices 132. En outre, la
fréquence de la forme d'onde représentée sur la Fig.5 est ajustée pour
correspondre à la longueur d'onde électrique des tableaux 132 de la Fig.3
et l'impédance du bain d'eau 133.

Fig.6 montre la haute fréquence des signaux de sonnerie
qui contribuent au fonctionnement de la production d'hydroxyle. tout comme un
diapason sonne lorsque frappé par un marteau, tout comme les éléments de guide
d'ondes en réseau 132 immergés dans l'hydroxyle génératrices liquide 133
lorsqu'il a été frappé par les signaux électriques indiquées sur la Fig.5
et la Fig.6, en provenance de l'impédance Appariement circuits 102 indiqués
sur la Fig.4.
Brève description des
séquences
Cette invention est un système informatisé de
production de la station de remplissage de gaz hydroxyle "MLS-HFS"
conçu pour fournir un contrôle automatique de la production et la livraison sur
site de gaz.
Le MLS HFS-représenté sur la Fig.1, est un
système de génération de gaz hydroxyle et qui utilise la chaleur d'une source
renouvelable de 30 fourniture de liquide tel que l'eau. On utilise un programme de commande de
l'ordinateur 75, de l'interface d'affichage 95, pour le contrôle,
le réglage et le contrôle de l'appareil électronique et la logique et le
matériel de traitement. Les circuits
électroniques montés dans 102 pilote 100, commandent la
production de gaz pendant le chauffage et le circuit de contrôle 105 et
le processus d'acheminement du gaz hydroxyle.
Le
système se compose d'une cellule à basse pression hydrolyseur 120 dans
la Fig.1, un piège liquide 130, une valve réglable de restriction
d'écoulement 135, vide-pompe haute pression 140, et clapet
anti-retour 142 installé dans 140. Il contient également une haute stockage de
pression de la soupape 165, régulateur de gaz 160, retour de
flamme pare-étincelles 170, sur pression vannes de libération de
sécurité 125 réservoir 150, une alarme / basse pression de
coupure, manomètres 128, analogiques unités de pression envoyant 122 installés
sur la cellule 120 et le réservoir 150 sur le côté de réglage de
régulateur 160 en outre, 125 est installé sur compresseur 140 sortie
haute pression. Le contrôleur de
l'ordinateur 70, de suivre 90, clavier 80, l'interface E /
S numérique 72 et le logiciel indicateur de position 85, sont
utilisés pour contrôler le processus de production, en utilisant le pilote
électronique 100 à travers ses cartes PC 105 et leurs dispositifs
de commande ci-joint. La puissance des
circuits de commande de cellules 102, installé dans conducteur 100,
est fourni à partir d'une source à double alimentation triphasée isolé 110. L'amplitude, les phases du signal et la
fréquence de cette source d'énergie est contrôlée par ajustement de signaux
provenant de l'ordinateur 70.
Description détaillée
Séquence de fonctionnement
Le système représenté sur la Fig.1 est
surveillé et contrôlé par le logiciel 75, l'ordinateur 70, 90 de
suivre, un clavier 80, le pointeur 85, et l'interface d'affichage
95 sur la Fig.2.
Le logiciel a cinq fonctions principales, à savoir:
pour purger le système de l'air ambiant, le contrôle et essai de tout
dysfonctionnement de l'équipement, la préparation du système de production, de
surveiller et de contrôler les activités en cours du processus de production,
et l'arrêt du système de sécurité si des alarmes sont détectées.
Lors de l'installation initiale, et de nouveau après
une réparation, le système complet est purgé en utilisant la pompe à vide 140,
en utilisant des procédés manuels pour s'assurer que tout l'air ambiant a été
éliminé du système. Avant que le système
est mis en service, l'opérateur peut tester le fonctionnement du système à
l'aide de l'écran graphique. Les
principales fonctions de l'essai est de s'assurer que le système électronique
de température 131 associées aux cellules hydroxyle 120, le
transfert de compresseur 140 et analogiques des capteurs de pression 122
montés sur des cellules 120, le réservoir à haute pression 150 et
le côté de décharge du régulateur 160 utilisés pour le contrôle et
surveillance, fonctionnent correctement. l'opérateur peut alors activer l'ordre
d'exécution du programme 75 via le bouton du logiciel de démarrage 280
sur la Fig.2 sur écran graphique 95.
Au cours de la phase initiale de démarrage du
système, le programme d'ordinateur permet de configurer le système pour la
séquence de purge. cette séquence permet la pompe à vide 140 à puiser
dans le liquide piège 130 couplé à de restriction d'écoulement soupape 135,
pour enlever tout l'air ambiant de leur cellules hydroxyle 120. Une fois que le programme a fait cela et
détecté aucune fuite dans le système, il prépare le système pour la production
de gaz en passant le flux de gaz à partir de cellules 120 à réservoir à
haute pression 150 et à la protection de sortie de flash-back 170.
Le programme commence son processus de production
par la mise sous tension de la pompe de refroidissement du système 10 qui
est immergée dans le bain 30 de liquide contenu dans le récipient
20. Le liquide de refroidissement est
pompé à travers la chemise de refroidissement 50 qui est fixé à
l'extérieur des cellules 120, à travers le filtre 45 et ensuite à
travers un radiateur refroidi par air 60. ventilateurs fixés au
radiateur sont activés pour le refroidissement.
Ensuite, l'ordinateur allume le double source
d'alimentation triphasée 110, qui fournit de la puissance de
fonctionnement des circuits de fréquence, déphasage, le signal d'amplitude et
d'adaptation d'impédance couplés à des cellules de génération d'hydroxyle.
Le résultat de ceci est, tout comme le
fonctionnement d'un émetteur radio correspondant de ce signal à l'air par
l'intermédiaire de l'impédance de l'antenne.
La Fig.3 montre
la relation de cette configuration aux tableaux 132, bain d'eau et 133
signaux (Fig.5 et Fig.6).
Bien que la source d'alimentation 110 fonctionne,
l'ordinateur 70 surveille la pression 122 et la température 131
de cellules hydroxyles 120.
Lorsque la pression de la cellule atteint un niveau typique de 5 livres
par pouce carré, la source d'alimentation est coupée et le compresseur 140 est
activé sur la pompe le gaz dans le réservoir de pression 150 Lorsque la
pression dans les cellules hydroxyles 120 est tiré vers le bas à près de
zéro, le compresseur est éteint et le pouvoir de les cellules génératrices de
gaz est rallumé, pour répéter le cycle.
Le cycle de production est répété jusqu'à ce que le
réservoir 150 atteint une pression de, typiquement, de 80 livres par
pouce carré, après quoi l'ordinateur active le régulateur de pression de sortie
160, qui est typiquement réglé pour fonctionner à 40 psi, à la livraison
du gaz hydroxyle à un espace de stockage externe système ou appareil. Lors de cette opération, le programme
d'ordinateur gère tous commutation et affiche l'état actuel et les alertes ou
les messages d'avertissement de l'opérateur sur l'écran graphique 95.
Circuit d'adaptation
d'impédance 102 :
Les circuits d'adaptation d'impédance 102 de
la Fig.4, de convertir les signaux sinusoïdaux provenant de la source de
courant triphasé (110 sur la Fig.3) en signaux différentiels
multi-polarité (Fig.5) qui sont appliquées au guide d'onde triple
munitions tableaux 132 A, 132B, 132C, 132D, 132E et 132F installés dans
la cellule 120.
C'est ce signal converti, avec la relation de phase
de la source d'alimentation 110 et les éléments de guidage-onde triples
grappe 132 immergé dans un bain d'eau 133, qui produisent les gaz
d'hydroxyle. Il est important de noter
que non seulement le gaz produit entre les éléments de la matrice, mais aussi
entre chaque réseau installé dans la cellule - voir la relation de phase du
réseau ABC représenté sur la Fig.3.
A noter également que les éléments de matrice sont eux-mêmes fournissent
un grand nombre des ions nécessaires à la production des gaz.
Séquence de production de gaz
d'hydroxyle :
Une
fois que la cellule hydroxyle génératrices 120 a été purgé de l'air
ambiant et de l'acheminement de la production terminée (Fig.1), la
double source de courant triphasé 110 est activé, la fréquence
fournissant des signaux d'amplitude et de phase pour le circuit d'adaptation
d'impédance 102. Les signaux
convertis à partir de 102 sont ensuite appliquées à matrice de cellules
de traitement 132. C'est la
combinaison des transformations de signaux de circuits d'impédance d'adaptation
(comme montré sur la Fig.5 et Fig.6), la configuration de la cellule et
les matériaux utilisés dans les matrices 132, et la relation de phase de
rotation entre les matrices AD, BE et CF et la submersion de ces
tableaux dans un bain d'eau 133, qui permet à ce système afin de
produire de grandes quantités de gaz hydroxyle.
Le programme d'ordinateur 75 et c'est graphique 95, est
utilisé par l'opérateur d'ajuster le taux de production de gaz et de fixer la
limite supérieure à laquelle la cellule basse pression 120 se charge.
Après que la cellule 120 a atteint sa limite
de coupure de pression supérieure (typiquement 5 psi), la source d'alimentation
110 est désactivée, ce qui permet au compresseur 140 pour
commencer son tirage vers le bas et le transfert des gaz dans le réservoir à
haute pression 150. Lorsque la
pression dans la cellule 120 atteint une limite de niveau bas (vers psi
zéro), 140 arrête le cycle de charge de 150 clapet anti-retour 142
qui est installé en 140, empêche tout écoulement de retour du gaz à 120
à partir du réservoir à haute pression 150. La source d'alimentation 110 est ensuite
tourné le dos à répéter le cycle. Ces
cycles de charge continue jusqu'à ce que le réservoir à haute pression 150 atteint
sa limite supérieure de pression (typiquement 80 psi), après quoi la production
d'hydroxyle est arrêté. Comme les gaz
contenus dans le réservoir à haute pression sont utilisés ou transférés vers un
système de mémoire externe, la pression en 150 est contrôlé à la sortie
du régulateur de pression 160, jusqu'à ce que la limite basse pression
de ce réservoir est atteint (typiquement 40 psi ). Lorsque ce niveau de pression est atteint, la
production de gaz hydroxyle est démarré à nouveau.
Pendant le fonctionnement de la cellule 120,
c'est la température est contrôlée pour s'assurer qu'il ne dépasse pas le
"hors limites" conditions fixées par commande 231 et contrôlés
via l'écran graphique 95. Si la
température dépasse la limite fixée, la production de gaz est arrêté et le
programme d'ordinateur avertit l'opérateur, indiquant le problème. Le système de refroidissement 30, qui
utilise la chemise d'eau 50 de
cellules environnantes 120, permet de réduire la température et permet à
des taux plus élevés de production de gaz.
Après des durées de fonctionnement prolongées,
l'eau dans la cellule 120 est reconstitué à partir de 30 bain et
on le filtre par 45, pour aider à contrôler
l'impédance de fonctionnement de la cellule.
Brevet US 4 394 230 19 juillet 1983 Inventeur : Henry K. Puharich
MÉTHODE ET APPAREIL
POUR LA SÉPARATION DES MOLÉCULES DE L'EAU
Il s'agit d'un re-formulation extrait le numéro de
l'United States Patent 4 394 230. Il
décrit comment Henry Puharich a réussi à décomposer l'eau en hydrogène et en
oxygène des gaz par un procédé qui utilise la puissance d'entrée très peu.
RÉSUMÉ
Divulgués ici est un dispositif thermodynamique
nouveaux et amélioré pour produire le gaz hydrogène et oxygène-gaz de molécules
d'eau ordinaire ou d'eau de mer à température et pression. Également divulguée est une méthode nouvelle
et améliorée pour le traitement électrique des molécules d'eau pour décomposer
en gaz hydrogène et oxygène-gaz à des niveaux d'efficacité comprise entre
environ 80-100 %. Le gaz hydrogène
évoluée peut être utilisé comme combustible ; et le gaz oxygène évoluée peut
être utilisé comme un oxydant.Inventeurs : Puharich ; Henry K. (RTE. 1, Box 97,
Delaplane, 22025 VA)
CONTEXTE DE L'INVENTION
La communauté scientifique a depuis longtemps
compris que l'eau est une ressource énorme d'énergie naturelle, en effet, une
source inépuisable, puisqu'il n'y a plus de 300 millions de milles cubes d'eau
sur la surface de la terre, tout cela une source potentielle de l'hydrogène
comme carburant. En fait, il y a plus de
100 ans Jules Verne prophétisé que l'eau serait éventuellement employé comme
combustible et que l'hydrogène et l'oxygène qui le constituent, fournirait une
source inépuisable de chaleur et de lumière.
L'eau a été scindé en ses éléments constitutifs
d'hydrogène et d'oxygène par les méthodes électrolytiques, qui ont été
extrêmement inefficaces, par les procédés d'extraction thermochimique appelés
fractionnement thermochimique de l'eau, qui ont même été inefficaces et ont
également été excessivement coûteux et par d'autres procédés, y compris
certains utilisant l'énergie solaire. En
outre, les chloroplastes artificielles imitant le processus naturel de la
photosynthèse ont été utilisées pour séparer l'hydrogène eau utilisant les
membranes compliquée et sophistiquée de catalyseurs artificiels. Toutefois, ces chloroplastes artificielles
doivent encore produire de l'hydrogène de façon efficace et économique.
Ces et autre techniques de fractionnement proposée
de l'eau font tous partie d'un effort massif de la communauté scientifique pour
trouver une source abondante, propre et peu coûteuse de carburant. Même si aucune des méthodes ont encore prouvé
à être commercialement viables, ils ont tous en commun l'acceptabilité connue
d'hydrogène comme carburant propre, qui peut être transmis facilement et économiquement
sur de longues distances et l'autre qui brûlé quand l'eau formes.
RESUME DE LA PRESENTE INVENTION
En chimie physique quantique classique, la molécule
d'eau a deux angles de liaison de base, un angle étant de 104 °, et l'autre
angle étant de 109 ° 28 '. La présente
invention concerne un procédé par lequel une molécule d'eau peut être alimentée
par des moyens électriques afin de décaler l'angle de liaison de la 104
degrés. Configuration de la 109 ° 28 ' configuration géométrique tétraédrique.
Un générateur de fonction électrique (composant 1)
est utilisée pour produire des fréquences de la forme d'onde électrique
complexes qui sont appliquées à, et faire correspondre les fréquences de
résonance complexes de la forme géométrique tétraédrique de l'eau. C'est cette forme d'onde électrique complexe
appliquée à l'eau qui est contenue dans un appareil spécial thermodynamique
(volet II) qui brise la molécule d'eau par résonance dans sa composante
molécules --- hydrogène et de l'oxygène.
L'hydrogène, sous forme gazeuse, peut alors être
utilisé comme combustible; et de l'oxygène, sous forme de gaz est utilisé comme
oxydant. Par exemple, le dispositif
thermodynamique de la présente invention peut être utilisé comme source de
combustible hydrogène pour un moteur thermique existant --- tels que moteurs à
combustion interne de tous types, les turbines, les piles à combustible, les
appareils de chauffage, chauffe-eau, des systèmes d'échange de chaleur , et
autres appareils semblables. Il peut également être utilisé pour le dessalement
de l'eau de mer, et d'autres buts de purification de l'eau. Il peut également être appliqué à la mise au
point de nouveaux moteurs thermiques à cycle fermé dans lequel l'eau passe en
tant que combustible, et l'eau s'écoule en tant que gaz d'échappement propre.
Pour une compréhension plus complète de la présente
invention et pour une meilleure appréciation de ses avantages associés, il faut
se référer à la description détaillée suivante prise conjointement avec les
dessins annexés.
DESCRIPTION DES DESSINS:
Fig.1 est un schéma de principe illustrant la fonction
de générateur électrique, Composant I, utilisé dans la pratique de la présente
invention:


Fig.2 est une illustration schématique de
l'appareil de la présente invention, comprenant une représentation en coupe
transversale du dispositif thermodynamique, le Composant II :

Fig.3 est une vue en coupe transversale du composant III
de la présente invention, la section de la cellule de l'eau du composant II:

Fig.4 est une illustration de la liaison covalente
d'hydrogène :

Fig.4A est une illustration de l'angle de liaison
de l'hydrogène :

Fig.4B est une illustration des orbitales
hybridées et non hybridées :

Fig.4C est une illustration de la géométrie de l'ammoniac
et de méthane molécules d'eau :

Fig.5 est une illustration d'une onde modulé en
amplitude de la porteuse :

Fig.6 est une illustration d'une onde carrée
d'entraînement :

Fig.6A est une illustration d'impulsions
unipolaires :
Fig.7 est une distribution d'ions schéma montrant
à l'électrode négative :

Fig.8 est une illustration des orbitales de
liaison tétraédriques :

Fig.9 est une illustration de molécules d'eau :

Fig.10 est une illustration de collisions
productives et non productives de l'hydrogène avec de l'iode :

Fig.11 est une forme d'onde jugée la caractéristique
essentielle pour une efficacité optimale :

Fig.12 est une illustration de la formation de la chaîne
de perles :

Fig.13 est un tracé de la route de l'apparition de
l'effet de barrière et le déblocage de l'effet de barrière :

Figs.14A,
B, et C sont des diagrammes
d'énergie pour les réactions exergoniques :

DESCRIPTION DETAILLEE DE L'INVENTION:
Section
1 :
Appareil de l'invention;
L'appareil de l'invention est constitué de trois
composants, le générateur électrique de fonction, le dispositif
thermo-dynamique, et la Cellule de l'eau.
Composante I : Le générateur de fonction électrique
;
Cet appareil dispose d'une sortie consistant en une
fréquence audio (intervalle de 20 à 200 Hz) de la modulation d'amplitude d'une
onde porteuse (entre 200 Hz et 100.000 Hz).
L'impédance de ce signal de sortie est continuellement adaptée à la
charge qui est le deuxième composant, le dispositif thermodynamique. Le générateur de fonction électrique
représente une application nouvelle d'un circuit décrit dans mon précédent
brevet US. N ° 3629521. 3,563,246; et 3726762, qui sont incorporés par renvoi
dans les présentes. Voir la figure 1
pour le schéma de principe de la composante I.
Composante II : Le dispositif thermo-dynamique :
Dispositif thermodynamique est fabriqué en métal et
de céramique dans la forme géométrique d'un cylindre coaxial constitué d'une
électrode tubulaire creuse centrale qui est entourée par un grand cylindre en acier
tubulaire, lesdites deux électrodes, comprenant le système d'électrodes coaxial
qui forme la charge de la sortie de le générateur de fonction électrique, la
composante I. Ladite électrode tubulaire
creux central achemine de l'eau, et est séparée de l'électrode cylindrique
externe d'un matériau céramique poreux vitreux.
Entre la surface externe du matériau isolant en céramique vitreuse, et
la surface interne de l'électrode cylindrique extérieure existe un espace pour
contenir l'eau à électrolyser. Cet
espace de cellule dans l'eau comprend le troisième composant (composant III) de
l'invention. Il contient deux longueurs
de tube en verre Pyrex, présentés dans la Fig.2 et la Fig.3. Les surfaces d'électrodes métalliques des
deux électrodes qui sont en contact avec l'eau sont revêtues d'un alliage de
nickel.
Système d'électrodes coaxial est spécifiquement
conçu dans des matériaux et la géométrie pour exciter la molécule d'eau à la
fin qu'il puisse être électrolysée.
L'électrode centrale est un tube creux et sert de conducteur d'eau à la
cellule de composant III également.
L'électrode tubulaire centrale est revêtue d'un alliage de nickel, et
entouré d'une vitrocéramique poreuse et un tube de verre à l'exception de
l'extrémité qui fait face à la seconde électrode. L'électrode cylindrique externe est faite
d'un alliage d'acier de conduction de chaleur avec des ailettes sur
l'extérieur, et revêtue à l'intérieur avec un alliage de nickel. L'électrode centrale et l'électrode
cylindrique sont reliées électriquement par un prolongement arqué en forme de
dôme de l'électrode extérieure qui amène les deux électrodes au niveau d'un
point à une distance d'espace critique qui est déterminé par la distance
d'extinction connu pour l'hydrogène.
Voir la Fig.2 pour une illustration du volet II.
Composante III : La cellule de l'eau ;
La cellule de l'eau est une partie de l'extrémité
supérieure du composant II, et a été décrite.
Une illustration schématique agrandie de la cellule est présentée à la Fig.3.
Le composant III comprend les tubes
d'eau et de verre contenues dans la forme géométrique de la paroi de cellule
dans le composant II, le dispositif thermodynamique. Les éléments d'un dispositif pratique pour la
pratique de l'invention seront les suivantes :
(A) réservoir d'eau; réservoir et de sel ; et / ou sel
(B) Système d'injection d'eau à microprocesseur ou
d'autres commandes qui détectent et régulent (selon les paramètres énoncés ici
:
a.
Fréquence porteuse
b.
Courant
c.
Tension
d. RC constante de temps de relaxation de l'eau
dans la cellule
e. Constante de relaxation magnétique nucléaire de
l'eau
f. Température de combustion de l'hydrogène
g. Forme d'onde porteuse
h. Tr/min d'un moteur à combustion interne (si elle
est utilisée)
i. Système de commande d'allumage
j. Température de la région à chauffer;
(C) un système d'allumage électrique pour allumer le
combustible évoluée de l'hydrogène gazeux.
Les aspects importants de la composante III sont le
matériau vitreux tubulaire, la géométrie des parois de la cellule contenant, et
les formes géométriques des molécules d'eau qui sont contenues dans la
cellule. Un autre aspect important de
l'invention est la manipulation de la géométrie tétraédrique de la molécule
d'eau par les nouveaux procédés et des moyens qui seront décrits plus en détail
dans les sections suivantes de la présente spécification.
Les différentes parties d'une molécule sont liés
entre eux par des électrons. L'une des
configurations d'électrons qui peuvent exister est la liaison covalente qui est
obtenue par la mise en commun d'électrons.
Une molécule de gaz d'hydrogène, H2 est la plus petite unité
représentative de la liaison covalente, comme on peut le voir sur la Fig.4. La molécule de gaz hydrogène est formé par la
superposition et la liaison des électrons 1s de l'orbite. Une nouvelle orbite moléculaire est formé,
dans lequel les paires d'électrons des orbites partagés les deux noyaux comme
le montre la Fig.4. L'attraction des noyaux pour les électrons
partagés détient les atomes ensemble dans une liaison covalente.
Les
liaisons covalentes ont direction. Les
orbitales électroniques d'un atome non combinée peuvent changer de forme et de
sens lorsque cet atome devient partie d'une molécule. Dans une molécule dans laquelle deux ou plusieurs
des liaisons covalentes sont présentes la géométrie moléculaire est dictée par
les angles de liaison sur l'atome central.
Les paire libre (non liant) électrons externes affectent profondément la
géométrie moléculaire.
La géométrie de l'eau illustre ce concept. Dans
l'état de base, de l'oxygène présente la configuration d'enveloppe extérieure :
1s2
2s2 2p2x 2p1y 2p1z
Dans l'eau, les électrons 1s de deux atomes
d'hydrogène lien avec la 2py et 2pz électrons de l'oxygène. Depuis orbitales p se trouvent à angle droit
par rapport à l'autre (voir la figure 4A), un angle de liaison 90 ° peut être
attendue. Cependant, l'angle de la
liaison est trouvée expérimentalement à environ 104 °. Théoriquement, cela s'explique par l'effet
d'électrons sur les orbitales doublet hybridées.
Combinés ou orbitales hybrides sont formées quand
l'excitation des électrons 2s résultats dans leur promotion de l'état
fondamental à un état énergétiquement équivalent aux orbitales 2p. Les nouveaux hybrides sont appelés sp3 de la
combinaison d'un s et trois orbitales p (Voir la Fig.4B). Orbitales hybrides sp3 sont dirigés dans
l'espace du centre d'un tétraèdre régulier vers les quatre coins. Si les orbitales sont équivalentes l'angle de
la liaison sera de 109 ° 28 '(Voir Fig.15) compatible avec la géométrie
d'un tétraèdre. Dans le cas de l'eau de
deux orbitales sont occupées par des électrons non liants (voir Fig.4C). Il n'y a plus de répulsion de ces seuls
électrons de ciseaux qui orbite seul noyau, par rapport à la répulsion des
électrons dans les orbitales de liaison qui sont positionnés autour de deux
noyaux. Cela tend à augmenter l'angle
entre les orbitales non-liaison de sorte qu'il est plus grand que 109 °, ce qui
pousse les orbitales de liaison ensemble, ce qui réduit l'angle de liaison de
104 °. Dans le cas de l'ammoniac, NH3 où
il ya seulement une paire solitaire, la répulsion n'est pas si grande et
l'angle de liaison est de 107 °. Le
carbone forme des formes et des composants typiques tétraédriques le plus
simple étant le gaz méthane, CH4 (voir Fig.4C et Fig.8). La répulsion des seuls électrons de ciseaux
affecte la distribution de charge et contribue à la polarité d'une liaison
covalente (voir Fig.16).
Comme il est démontré dans les sections suivantes
de cette description de brevet, un aspect important et nouveau de la présente
invention est la manipulation, par des méthodes et des moyens électroniques, du
niveau d'énergie de la molécule d'eau, et la transformation de la molécule
d'eau dans et hors de, la forme géométrique du tétraèdre. Ceci est rendu possible seulement par
certaines interactions dynamiques subtiles entre les composants I, II et III de
la présente invention.
Section 2 :
Électrodynamique (eau pure) ;
Les électrodynamique des composants I, II, et III,
sont décrits individuellement et en interaction au cours de la progression de
la vitesse de réaction de l'eau pure dans le temps. Les réactions de l'eau salée seront décrits
dans la section 3. Il est à noter que le
rendement du composant I suit automatiquement les sept étapes (étapes ci-après
AF) de la vitesse de réaction en faisant varier les paramètres de fréquence
porteuse de résonance, forme d'onde, le courant la tension et de
l'impédance. Tous les sept états de la
réaction décrite ici ne sont pas nécessaires pour le fonctionnement pratique du
système, mais sont inclus dans le but d'expliquer la dynamique et de nouveaux
aspects de l'invention. Les sept étapes
sont applicables seulement à l'électrolyse de l'eau pure.
Stade A :
Charge à sec de la composante par composante II I ;
Pour rendre le nouveau système d'exploitation, les
électrodes de sortie de je composants sont reliés à la composante II, mais pas
d'eau est placé dans la cellule de la composante III. Lorsque la sortie du volet I est sur la
charge de la composante II nous observons les paramètres électriques suivantes
sont respectées:
Gamme
de courant (I) sortie avec charge (sec) : 0 à 25 mA (milliampères) efficace.
Gamme de tension (E) sortie avec charge (sec) : de
0 à 250 volts (AC) efficace.
Il n'y a pas de distorsion de la modulation
d'amplitude (AM), ou du transporteur d'onde sinusoïdale dont la fréquence
centrale, fc 'se situe entre 59 748 Hz à 66 221 Hz, avec moyenne de fc = 62,
985 Hz
La fréquence de la porteuse varie en fonction de la
puissance du moteur en ce que fc diminue avec une augmentation de l'ampère
(courant). La forme d'onde AM est
représentée sur la Fig.5. Il est
à noter ici que le générateur de fonction électrique, la composante I, possède
une commande de volume de modulation d'amplitude automatique qui cycles du
degré de modulation d'amplitude de 0% à 100%, puis de 100% à 0% tous les 3,0
secondes. Ce taux de 3,0 secondes de
cycle correspond à la résonance magnétique nucléaire du temps de relaxation, la
protéine tau / sec, de l'eau dans le composant III. La signification de cet effet sera discuté
plus en détail dans une section ultérieure.
En résumé, les principaux effets à noter lors de la
charge de stade A de la composante II sont les suivantes:
a. Tests de l'intégrité des circuits volet I.
b. Tests de l'intégrité des électrodes coaxiales,
et les matériaux céramiques vitreuses de la composante II et III de composants.
c. Le nettoyage de l'électrode électrostatique et
des surfaces en céramique.
Stade B :
Mise en service de la composante I, Volet II, et
III avec le composant contenant de l'eau pure . Il n'y a pas d'électrolyse
d'eau importante lors de l'étape B.
Toutefois, au stade B la sortie d'onde sinusoïdale du composant I est
formé pour une onde carrée ondulée par la constante RC changer de l'eau qui est
traitée;
Il s'agit d'une composition `Circuit` effet de
seuil réversible qui se produit dans le composant III due à des effets de
polarisation d'eau qui mènent à la moitié de rectification d'onde et
l'apparition d'impulsions unipolaires positives; et Il ya des effets de
polarisation électrodes dans le volet II qui sont un prélude à la vraie
électrolyse de l'eau comme en témoigne la formation de l'oxygène et de
l'hydrogène gazeux bulle.
Apparition
de vagues Ondulé carrés :
Étape
1 : A la fin de l'étape A
de charge sèche, la sortie du composant I est abaissée à des valeurs typiques
suivantes: I = 1 mA. E = 24V AC. fc .congruent.66,234 Hz.
Étape 2 : Ensuite, l'eau est ajoutée à la chute de la
cellule de l'eau le composant III à goutte jusqu'à ce que la partie supérieure
de l'électrode centrale, 1', la Fig.3 est recouverte, et lorsque
cette eau est tout simplement le contact avec la surface interne de l'électrode
externe supérieure à 2' . Comme
ce couplage des deux électrodes par l'eau se produit, la série suivante
d'événements se produit :
Étape 3 : Le fc passe de 66 234 Hz, pour une gamme de 1272
Hz à 1848 Hz. Le courant et la tension
baisse à la fois, et de commencer à se déclencher en entraînement avec le spin
nucléaire de détente eau constante, tau = 3.0 sec. La présence de la relaxation de spin
nucléaire oscillation est prouvé par une boucle d'hystérésis caractéristique
sur les axes XY d'un oscilloscope.
I
= 0 à 0,2 mA à la flambée .tau. cycle
E
= 4.3 à 4.8V AC flambée à .tau. cycle
Le porte-onde sinusoïdale se transforme en une
impulsion d'onde carrée ondulée qui reflète la constante de temps RC de l'eau,
et on constate que l'onde carrée contient harmoniques d'ordre supérieur. Voir Fig.6.
Avec l'apparition de l'onde carrée ondulée, le
seuil d'hydrolyse peut être détecté (à peine) comme une précipitation de vapeur
sur un feuillet couvercle en verre placé sur la cellule du volet III et vu sous
un microscope de faible puissance.
Le " circuit ouvert " réversible seuil
produisant un effet :
Phade 4 Un effet
secondaire de la variation de la constante RC de l'eau sur la forme d'onde
apparaît comme une rectification à moitié plein d'onde de l'onde porteuse
indiquant un niveau élevé de polarisation de la molécule d'eau en forme de
tétraèdre à l'électrode externe.
Avec l'apparition déjà noté de l'onde carrée
ondulée, et les signes de faible précipitation de vapeur qui indiquent la
première étape de l'électrolyse, il est possible de tester la présence d'un
seuil d'hydrolyse réversible. Ce test est effectué en créant un circuit
ouvert entre les composants I et II, c'est-à aucun courant ne circule. Ceci est réalisé par l'abaissement du niveau de
l'eau entre les deux électrodes dans la région --- 1' et 2' représenté sur la Fig.3; ou en
interrompant le circuit entre le volet I et II, tandis que le volet I
générateur de signal est allumé et oscillant.
Immédiatement,
avec la création d'une condition ' circuit ' ouverte, les effets suivants se
produisent :
(a) La fréquence porteuse, fc, passe de la phase 4
valve 1272 Hz à 1848 Hz à 6128 Hz.
(b) La baisse actuelle et la tension à zéro sur les
compteurs qui enregistrent I et E, mais l'oscilloscope continue à montrer la
présence de la (p) la tension de crête à crête, et la forme d'onde montre un
effet remarquable. L'onde carrée ondulée a disparu, et à sa place, il apparaît
unipolaires impulsions (positives) de la manière suivante dans la Fig.6A.
La fréquence d'impulsion unipolaire stabilise à
environ 5000 Hz. Les impulsions unipolaires
sont soumis à un 0 à 1,3 volt pulsation de modulation d'amplitude avec .tau. à
3,0 secondes. Ainsi, il existe un
circuit ouvert seuil pur réversible pour l'électrolyse de l'eau dans laquelle
les molécules d'eau sont condensateur de charge et de décharge à leur faible
fréquence RC constante de temps caractéristique de 0,0002 secondes. Il est à noter que l'eau pure a une constante
diélectrique très élevée, ce qui rend possible un tel effet.
La modulation d'impulsions en amplitude de la
tension est déterminée par l'hydrogène relaxation de spin nucléaire constant de
3,0 secondes. Il est à noter que les
pointes d'impulsions positives sont suivis d'un potentiel négatif-après. Ces formes d'onde de pouls sont identiques à
l'action nerveuse pointes potentiels classiques trouvés dans le système nerveux
de toutes les espèces vivantes qui ont un système nerveux. Le fait que ces impulsions unipolaires ont
été observés surgissent dans l'eau dans les conditions de seuil réversible
hydrolyse a une signification profonde.
Ces résultats éclairent et confirment la théorie McCulloch Warren de
l'eau dynamique " cristal " comme étant le fondement de la dynamique
neuronale; et l'inverse de la théorie Linus Pauling qui veut que la formation
de clathrate dans l'eau est le mécanisme de l'anesthésie neural.
Phade 5 : Les effets associés réversible seuil électrolyse
sont notés seulement en passant, car ils reflètent des événements qui se
produisent sur les surfaces d'électrodes de la composante II, le dispositif
thermo-dynamique.
Un effet principal qui se produit au stade B, Étape
3, dans le volet II, (le dispositif thermodynamique), est que les deux
électrodes subissent les étapes de polarisation. Il a été observé dans de nombreuses expériences
avec différents types de fluides dans la cellule du composant II, c'est à dire,
de l'eau distillée, l'eau de mer, l'eau du robinet, une solution de Ringer,
diluer des suspensions de cellules animales et de sang humain, etc ce que la
surface intérieure de l'l'électrode externe de l'anneau en 3' sur la Fig.3
l'électrode qui est en contact avec le liquide) se charge négativement. En se
référant à la Fig.7 ce qui correspond à la zone de colonne de gauche
marqué, " électrode ominus ”.
Électrodes Effets polarisation à l'interface entre
les composants II et III:
Parallèlement à la pulsation du pilote de la
composante I à la .tau. cycle constant ce qui conduit à l'électrode des effets
de polarisation dans le composant II, il s'agit d'une action sur le composant
III qui excite et entraîne la molécule d'eau à un niveau d'énergie plus élevé
qui décale l'angle de liaison de 104 ° par rapport à la forme tétraédrique avec
un angle de 109 ° 28 'comme représenté sur la Fig.8 et la Fig.15.
Cette action de pompage électronique est plus
importante, et représente une part importante du nouveau procédé de la présente
invention pour plusieurs raisons. En
premier lieu, le passage à la forme tétraédrique de l'eau augmente la stabilité
de la structure de la molécule d'eau, ce qui rend plus sensibles à la rupture à
la fréquence de résonance correcte, ou des fréquences. En second lieu, l'augmentation de la
polarisation de la molécule d'eau rend les seuls électrons de ciseaux, S lié à
la molécule d'oxygène plus électronégatif; et les atomes d'hydrogène faiblement
positifs, S + plus positive. Voir
Fig.9 et Fig.22.
Comme
l'électrode extérieure électriquement devient plus négative, l'électrode
centrale est plus électriquement positif comme on le verra. Comme la polarité de la molécule d'eau augmente
tétraèdre, se produit une force de répulsion entre les deux S + sommets des
tétraèdres de l'eau et la surface de l'électrode chargée négativement dans la
région de la couche de Helmholtz, comme représenté sur la Fig.7. Cet effet " oriente " les molécules
d'eau dans le terrain, et est bien connu " facteur d'orientation " de
l'électrochimie, qui sert à catalyser la vitesse de dissociation de l'oxygène
de la molécule d'eau, et provoque de ce fait la vitesse de la réaction se
dérouler à l'énergie la plus basse niveaux. Voir Fig.10 pour un exemple de la façon
dont le facteur d'orientation fonctionne.
Près de la fin de l'étape B, les conditions sont établies pour le début
de l'étape suivante, l'étape d'électrolyse à haute efficacité de l'eau.
Étape C:
Génération des complexes fréquences de la forme
d'onde de la composante I correspond la forme d'onde des fréquences de
résonance complexes de la molécule d'eau énergique et très polarisée en forme
tétraédrique avec des angles, 109 ° 28' sont effectuées à l'étape C. Dans le fonctionnement de l'invention actif
bulle électrolyse de l'eau est ouverte à la suite stade B, l'étape 3 de la mise
(automatiquement) la sortie de la composante I :
I = 1 mA., E = 22V CA rms, ce qui provoque des
impulsions d'ondes carrées ondulées à disparaître avec l'apparition d'une onde
en dents de scie ondulée. La fréquence de base du support devient
maintenant, fc = 3980 Hz.
La forme d'onde maintenant passe automatiquement à
un formulaire qui se trouve à être la première caractéristique nécessaire pour
une efficacité optimale dans l'électrolyse de l'eau et illustré sur la Fig.11. Dans la forme d'onde de la Fig.11, le
fréquence de la porteuse fondamentale, fc = 3980 Hz, et une modulation
harmonique de la porteuse est la suivante:
1er
ordre harmonique Modulation (I OHM) = 7960 Hz.
2ème
ordre harmonique Modulation (II OHM) = 15 920 Hz.
3ème
harmonique Modulation (III OHM) = 31 840 Hz.
4ème
harmonique Modulation (IV OHM) = 63 690 Hz.
Qu'est-ce que l'on croit être le cas dans ce sens
IV OHM est que chacun des quatre sommets de la molécule d'eau de tétraèdre est
résonnant à l'un des quatre harmoniques observées. On pense que la combinaison des forces de
répulsion négative à l'électrode externe avec les fréquences de résonance vient
de décrire fonctionnent ensemble pour briser la molécule en ses composants
hydrogène et oxygène atomes d'eau (sous forme de gaz). Cette déduction est basée sur les
observations suivantes du processus à travers un microscope de faible puissance. Les bulles d'hydrogène ont été observés à
provenir de la jante d'électrode, 4', de la figure 3. Les bulles ensuite
déplacés dans un ' la formation de chain ' perle très ordonnée centripète
(comme les rayons d'une roue) vers l'électrode centrale, 1' de la Fig.3,
(Fig.12 montre une vue de dessus de cet effet).
Par la suite, lors de l'abaissement de la sortie du
composant I, le seuil pour l'électrolyse de l'eau comme le montrent par
vaporisation de gouttes d'eau sur une plaque de recouvrement en verre sur la
cellule du composant III, est :
I
= 1 mA, E = 10V oui, Puissance = 10 mW
toutes
les autres conditions et formes d'onde comme décrit dans l'étape C, ci-dessus. De temps en
temps, ce seuil peut être abaissé à :
I = 1 mA, E = 2.6V si, puissance = 2,6 mW
Cet effet stade C de vapeur de seuil de l'hydrolyse
ne peut pas être directement observée comme ayant lieu dans le liquide, car
l'absence de bulles sont formées --- seules les molécules de gaz invisibles
deviennent visibles quand ils frappent une plaque de verre et se combinent pour
former des molécules d'eau et forment des gouttelettes qui apparaissent sous
forme de vapeur.
Étape D:
La production de l'hydrogène et de l'oxygène gazeux
à un taux efficace de l'électrolyse de l'eau est ralentie dans le stade D quand
un potentiel de barrière est formée, ce qui bloque l'électrolyse, quelle que
soit la quantité de puissance appliquée à des composants II et III. Une expérience typique illustrera les
problèmes de formation de barrière de potentiel. Les composants I, II et III sont mis à fonctionner avec les paramètres
suivants :
I
= 1 mA, E = 11.2V oui, Puissance = 11,2 mW (au début, passant à 100 mW plus
tard)
Cette entrée à des rendements de composants III,
par électrolyse de l'eau, à environ 0,1 cm3 de gaz d'hydrogène par minute à une
atmosphère et 289OK. On observe que, en
fonction du temps la fc se glissa de 2978 Hz à 6474 Hz plus de 27 minutes. Le courant et la tension ont également
augmenté avec le temps. A la 27ème
minute, un effet de barrière bloqué l'électrolyse de l'eau, et l'on peut le
mieux apprécier le cycle des événements par rapport à Fig.13.
Étape E:
L'anatomie de l'effet barrière :
Région A : Indique hydrolyse actif et efficace
Région B : L'effet de la région d'arrêt peut être
engagée avec le doigt de robinetterie, ou bien elle peut se produire
spontanément, comme une fonction du temps.
Phase A : Le courant est passé de 1 mA à 30 mA. La
tension est passée de 22 volts à 2,5 V.
Phase B : Si le composant II est prélevée
mécaniquement pendant la phase supra --- il peut être inversé comme suit. Le courant a chuté de 30 mA à 10 mA. La tension a grimpé de 5 volts à plus de 250
volts (hors échelle).
Tout
au long de la " Phase a " et " Phase b ", tout hydrolyse a
cessé. Il a été observé au microscope que la surface interne de l'électrode
externe a été abondamment couverte par des bulles de gaz d'hydrogène. Il a été estimé que les bulles de gaz
d'hydrogène étaient coincés dans la couche electrostricted, parce que les
tétraèdres de molécules d'eau ont fait chavirer de sorte que les S + hydrogène
sommets étaient entrés dans la couche de Helmholtz et ont été absorbés à la
charge électronégatif de l'électrode. Cela a laissé les S- sommets paire seuls
face à la couche electrostricted. Ce
processus lié les ions nouvellement formant H + qui a bloqué la réaction H+
+ H+ + 2e ® H2 (gaz)
Étape
F:
Région C: On a constaté que l'effet barrière peut
être débloqué par des procédés relativement simples:
(a) L'inversion des électrodes de sortie du volet I
de la composante II, et / ou:
(b) appuyant mécaniquement la cellule du volet III
à une fréquence T / 2 = 1,5 secondes par robinet.
Ces effets sont représentés sur la Fig.12 et
induire la baisse de la barrière de potentiel à partir de:
I = 10 mA à 1 mA, E = 250V à 4V si, puissance est
passée de 2,5 W à 4 mW
Après le déblocage de l'effet de barrière,
l'électrolyse de l'eau est reprise avec une nouvelle formation de bulles
d'hydrogène gazeux.
La barrière de potentiel problème a été résolu pour
la mise en pratique par l'abaissement de la constante diélectrique de l'eau
pure, par addition de sels (NaCl, KOH, etc) pour l'eau pure, ce qui augmente
ses caractéristiques de conductivité.
Pour une efficacité optimale de la concentration en sel ne doit pas
dépasser celle de l'eau de mer (0,9% de salinité) dans la section 3, "
Thermodynamique de l'invention ", il est entendu que toutes les solutions
d'eau décrites ne sont pas de l'eau " pure ", comme dans la section
B, mais se réfèrent uniquement à l'eau salée.
Section 3:
La Thermodynamique de l'invention (eau saline) ;
Introduction : (eau, ci-après se
réfère à l'eau salée) ;
Les
considérations thermodynamiques dans les opérations normales de volets I, II,
et III dans la production de l'hydrogène comme carburant, et de l'oxygène comme
oxydant au cours de l'électrolyse de l'eau, et la combustion du carburant
d'hydrogène pour faire le travail dans les différents moteurs thermiques sont
discutées dans cette section.
Dans
les réactions chimiques des atomes participants forment de nouvelles
obligations résultant en des composés avec différentes configurations
électroniques. Les réactions chimiques
qui libèrent de l'énergie sont dits exergonic et aboutir à des produits dont
les liaisons chimiques ont un contenu énergétique plus faible que les
réactifs. L'énergie libérée
apparaît le plus souvent sous forme de chaleur.
L'énergie, comme la matière, ne peut être ni créée ni détruite
conformément à la loi de conservation de l'énergie. L'énergie libérée par une réaction chimique,
en plus de l'état d'énergie plus faible des produits, est égale à la quantité
d'énergie initiale des réactifs. La
combustion de l'hydrogène se produit assez violemment pour produire de l'eau
comme suit :
2H2 + O2 ® 2H2O - DH 68.315 Kcal/mol (ce
qui est l'enthalpie, ou de la chaleur de combustion à pression constante) 18 où
g = 1 mole.
Les liaisons chimiques des molécules d'eau ont une
teneur en énergie plus faible que les gaz hydrogène et oxygène, qui servent à
des réactifs. Molécules de faible
énergie sont caractérisés par leur stabilité. Molécules à haute énergie sont
intrinsèquement instables. Ces relations
sont résumées dans les deux graphiques de la Fig.14. Il est à noter que la Fig.14B montre
l'aspect réactionnel endergonic de l'invention, lorsque de l'eau est décomposée
par électrolyse en hydrogène et oxygène.
Fig.14A montre la réaction lorsque les gaz d'hydrogène et
d'oxygène se combinent, libèrent de l'énergie, et re-forme dans l'eau. Notez qu'il existe une différence de
l'énergie potentielle des deux réactions.
Fig.14C montre qu'il ya deux composantes à cette énergie
potentielle. L'énergie nette délivrée,
ou l'énergie que donne le travail net est marqué dans le schéma de "
l'énergie nette Sortie ", et est plus correctement appelé la variation
d'énergie libre désigné par la fonction de Gibbs, .DG.
L'énergie qui doit être fournie pour une réaction à
atteindre (combustion) la spontanéité est appelé " l'énergie d'activation
". La somme des deux est l'énergie
totale libérée. Une première subtilité
thermodynamique du dispositif thermodynamique de l'invention est noté dans les
piles à combustible d'Angus McDougall, Recueil des énergies de remplacement,
MacMillan Press Ltd, London, 1976, où à la page 15, il est dit :
"La fonction de Gibbs est définie en fonction
de l'enthalpie H et l'entropie S du système :
G = H-T S (où .tau. est la température
thermodynamique). Un résultat
particulièrement important, c'est que pour une cellule électrochimique,
travaillant de façon réversible à température et pression constantes, les travaux
d'électricité fait sont le travail net et donc,
. D.G = -we
Pour cela un processus réversible, il est
nécessaire pour la cellule à être sur le " circuit ouvert ",
c'est-à-dire, aucun flux actuels et la différence de potentiel entre les
électrodes est l'EMF, ainsi E.,
. D.G = -zFE
(où F est la constante de Faraday---le produit de
la constante d'Avogadro + NA = 6.022045 x 10^23 mole-1 et la charge de
l'électron, e = 1,602 x 10^ -19 189C---tous deux en unités SI ; " et z est
le nombre d'électrons transportés). Lorsque la réaction cellulaire se fait de
gauche à droite ".
Il est à noter que l'énergie d'Activation est
directement liée au contrôle processus taux de réaction et ainsi est liée à des
changements de l'énergie libre de Gibbs.
L'autre subtilité thermodynamique est décrite par S. S. Penner dans son
ouvrage : Penner, S. S. et L. Icerman, énergie, Vol, II, Technologies de
l'énergie Non nucléaire. Addison-Wesley
Publishing Company, Inc. édition révisée, 1977.
"Il devrait être possible d'améliorer
l'efficacité en pratique électrolyse à environ 100 % parce que, dans des
conditions optimales de fonctionnement, la conversion de l'énergie
théoriquement atteignable par électrolyse est environ 120 % de l'énergie
électrique d'entrée. La base physique de
cette dernière affirmation est maintenant considérée :
" Une définition utile pour l'efficacité
énergétique dans l'électrolyse est la suivante : l'efficacité énergétique est
le rapport entre l'énergie libérée de l'électrolyse produits formés (lorsqu'ils
sont utilisés par la suite) à l'énergie nécessaire à l'électrolyse de l'effet.
L'énergie dégagée par le processus"
H2
(gaz) + (1/2)O2 (gaz) ® H2O (liquid)
dans
des conditions normales (conditions normalisées dans cet exemple sont: (1)
pression atmosphérique = 760 mm Hg et la température (2) = 298.16 K. = 25 ° c.
= 77OF.) est de 68.315 Kcal et est numériquement égale à la variation
d'enthalph (.D.H) pour le processus indiqué.
En revanche, l'énergie minimale (ou travail utile
d'entrée) nécessaire à température constante et de pression pour l'électrolyse
est égale à la variation d'énergie libre de Gibbs (.D.G). Il y a une relation fondamentale découle de
la premières et deuxième lois de la thermodynamique pour les modifications
isothermes, qui montre que :
.D.G = . D.H - T. D.S
où.Manuela représente la variation d'entropie de la
réaction chimique. La variation d'énergie libre de Gibbs (.D.G) est également
liée à la tension (E) requise pour implémenter l'électrolyse par équation de
Faraday, viz.
E = (.V D.G/23.06N)
où. D.G est en Kcal/mol et n est le nombre
d'électrons (ou équivalents) par mole d'eau électrolysée et a la valeur
numérique 2.
À pression atmosphérique et 300OK.,.D.H = 68.315
Kcal/mol de H2O (i) et.D.G = 56.62 Kcal/mole de H2O (i) pour l'électrolyse de
l'eau liquide. Par conséquent, l'efficacité énergétique de l'électrolyse à
300OK. est d'environ 120 %.
(Quand) H2 (gaz) et O2 (gaz) sont générés par
électrolyse, la cellule d'électrolyse doit absorber la chaleur de
l'environnement, afin de rester à température constante. C'est cette capacité à produire des produits
gazeux électrolyse avec absorption de chaleur de l'environnement qui est
responsable en dernier ressort des efficacités de conversion énergétique
pendant l'électrolyse supérieure à l'unité ".
En utilisant les critères de ces deux instances, il est
possible de faire un calcul approximatif de l'efficacité de la présente
invention.
Section
4:
Rendement
thermodynamique de l'Invention ;
L'efficacité est déduite sur la base des principes
comptables scientifique qui reposent sur des mesures précises de la
consommation d'énergie totale d'un système (débit) et des mesures précises de
l'énergie totale (ou travail) obtenu hors du système (crédit). En principe, il
est suivi en tirant le bilan d'énergie débits et crédits et en les exprimant
comme une ration d'efficacité, e.
![]()
Rendement
énergétique de la composante I est une source de courant en passant dans une
charge hautement non linéaires, c'est-à-dire, la solution de l'eau. Ce générateur de courant alternatif
(composant j'ai) est conçu de façon que, à la charge de pointe, il est en
résonance (composants I, II, III), et les diagrammes de vecteur montrent que la
réactance inductive et la réactance capacitive sont presque exactement de 180°
par rapport, afin que la puissance nette est réactive, et la puissance dissipative
est très faible. Cette conception assure
les pertes de puissance minimale au sein du système de toute la
production. Dans les expériences qui
sont maintenant à décrire l'accent tout a été mis sur la réalisation le
rendement maximal de gaz (crédit) en échange de l'énergie minimale appliquée
(débit).
La façon la plus précise pour mesurer l'énergie
appliquée aux composants II et III est de mesurer la puissance, P, en Watts,
W. Cela a été fait par des mesures de
précision de la tension à travers de la composante II en moyenne quadratique
(rms) volts ; et le courant qui circule dans le système comme ampères rms.
Instruments étalonnés précisément servaient à prendre ces deux mesures. Un ensemble typique d'expériences (à l'aide
d'eau sous forme de solution saline à 0,9 % = concentration molaire 0.1540)
pour obtenir un rendement élevé, hydrolyse a donné les résultats suivants :
MS
courant = 25 mA pour 38 mA (0.025 A à 0,038 A)
Volts RMS = 4 Volts Volts 2,6
Le rapport obtenu entre courant et tension dépend de
nombreux facteurs, tels que la distance d'écart entre la centrale et électrodes
d'anneau, propriétés diélectriques de l'eau, les propriétés de conductivité de
l'eau, états d'équilibre, des conditions isothermes matériaux utilisés et même
la présence des clathrates. Les valeurs de courant et de tension ci-dessus
reflètent l'effet net de diverses combinaisons de ces paramètres. Le produit du
courant de rms et volts rms est une mesure de la puissance, P en watts :
P = I x E = 25 mA x 4,0 v = 100 mW (0,1 W)
P = I x E = 38 mA x 2,6 v = 98,8 mW (0.0988 W)
À ces niveaux de puissance (avec charge), la
fréquence de résonance du système est 600 Hz (plus ou moins 5 Hz) mesurée sur
un compteur de fréquence de précision.
La forme d'onde a été suivie pendant un contenu harmonique sur un
oscilloscope, et le cycle de relaxation magnétique nucléaire a été suivi sur un
oscilloscope tracé XY afin de maintenir le chiffre de boucle d'hystérésis
appropriée. Toutes les expériences ont été
exécutées de sorte que la puissance en Watts, appliquée grâce à des composants
I, II et III ont varié entre 98,8 mW à 100 mW.
Puisque, par le système International d'unités---1971 (SI), 1
Watt-seconde (Ws) est exactement égale à un Joule J, les mesures du rendement
utilisées ces deux critères (1 Ws = 1 J) pour le côté débit de la mesure.
La production d'énergie du système est, bien sûr,
les deux gaz, l'hydrogène (H2) et oxygène (1/2O2) et ce côté de crédit a été
mesurée dans deux laboratoires, sur deux types d'instruments étalonnés, à savoir,
un appareil de chromatographie en phase gazeuse et, une Machine de spectromètre
de masse.
Le volume des gaz H2 et O2 (1/2), a été mesurée
comme produites dans des conditions normales de température et de pression par
unité de temps, c'est-à-dire, dans ccs / minute (cm3/min), ainsi que les gaz
éventuellement contaminants, tels que l'oxygène de l'air, azote et argon ; le
monoxyde de carbone, dioxyde de carbone, vapeur d'eau, etc..
L'électricité et gaz, des mesures ont été réduits
pour le dénominateur commun de Joules d'énergie afin que la comptabilité
d'efficacité puisse tous être gérée en commun unités. Les moyenne des résultats
de nombreuses expériences de suivre. L'écart entre les différents échantillons,
des machines et des endroits est plus ou moins 10 %, et seulement la moyenne a
été utilisée pour tous les calculs suivants.
Section 5:
Endergonique décomposition de l'eau liquide ;
Rendement thermodynamique pour la décomposition
endergonique de saline eau liquide en gaz sous atmosphère normale (754 à 750
m.m. Hg) et des conditions isothermes normalisées @ 25C. = 77F. = 298.16OK.,
selon la réaction suivante :
H2O(1)
® H2
(g) + (1/2)O2 (g) + .D.G 56.620 KCal/mole
Comme déjà décrit.D.G est la fonction de Gibbs (Fig.14B). Une conversion de Kcal pour les unités
communes, Joules, par la formule, une Calorie = 4,1868 Joules a été effectuée.
.D.G
= 56.620 Kcal x 4.1868 J = 236,954 J/mol of H2O (1) où, 1 mole est
18 gms.
.D.G = l'énergie libre pour produire une quantité équivalente d'énergie à
partir de H2O sous forme de gaz, H2 et (1/2)O2.
Pour simplifier les calculs, l'énergie requise pour
produire 1.0 cc de H2O comme les gaz, H2 et (1/2) O2 a été déterminée. Il y a
(dans des conditions normalisées) 22 400 cm3 = V, du gaz dans une mole de H2O.
Par conséquent :
![]()
L'énergie électrique nécessaire pour libérer 1.0 cc des
gaz H2O (où H2 = 0,666 pièces et (1/2) O2 = 0,333 pièces, en volume) de l'eau
liquide est alors déterminé. Depuis
P = 1 Ws = 1 Joule et V = 1.0 cc de gaz = 10,5783 Joules, puis :
PV = 1
x 10.5783 J = 10.5783 Ws
Dans
des applications pratiques, la production d'énergie (exergonique) du composant
II peut être analysée entre l'énergie électrique nécessaire pour alimenter le
système composant I, comme une boucle fermée isotherme ; alors que l'excédent
d'environ 15 % peut être shunté à un moteur (thermique, électrique, batterie,
etc.) qui a une charge de travail. Bien que cette comptabilité de coût énergétique
représente un modèle idéal, on croit qu'il est suffisamment (environ 15 %) de
retour sur l'investissement de capital d'énergie pour produire un bénéfice net
d'énergie qui peut être utilisé pour faire un travail utile.
CONCLUSION:
Contre la divulgation qui précède il sera apprécié
que la réalisation d'eau efficace séparation grâce à l'application de formes
d'onde électrique complexe à excité des molécules d'eau, c'est-à-dire
tétraédriques molécules ayant le collage des angles de 109° 28', dans
l'appareil spécial décrit et illustré, fournira ample et économique de
production de gaz d'hydrogène et d'oxygène gazeux provenant de sources
facilement accessibles d'eau. Il doit
être entendu, que les formes spécifiques de l'invention divulguée et discutées
dans la présente sont censés être représentatifs et par voie d'exemple
seulement, étant donné que diverses modifications peuvent être apportées, qui y
sont, sans s'écarter des enseignements clairs et précis de la divulgation. En conséquence, on se reportera aux
revendications annexées suivantes pour déterminer l'étendue de la méthode et le
dispositif de la présente invention
Brevet US 4 105 528 8 août 1978 Inventeur: Shigeta Hasebe
APPAREILS POUR LA
DÉCOMPOSITION DU LIQUIDE AQUEUX
S'il vous plaît noter que ceci est un extrait reformulé
de ce brevet. Ce brevet décrit un système d'électrolyse où il est réclamé a
démontré dix fois l'efficacité que Faraday considéré comme le maximum possible.
Shigeta a été déçu à dix fois Faraday qu'il attendait vingt fois la performance
de Faraday.
RÉSUMÉ
Appareil pour la décomposition de liquide, dans lequel
spirale électrodes positives et négatives sont disposés rapprochés mais ne se
touchent pas. Ces deux électrodes sont
alimentées en énergie par l'intermédiaire des bornes externes et l'électrolyte
est amené à circuler entre les électrodes négative et positive pour
l'électrolyse entre les deux électrodes sous la fonction de potentiel du champ
magnétique formé par la bobine de courant qui est généré par les électrodes
actives avec déplacement d'un ion électrolytique de sorte que l'électrolyse de
l'eau a lieu facilement sous les fonctions de rotation de l'atome et de
l'électron.
CONTEXTE ET RESUME DE L'INVENTION
La présente invention concerne un appareil pour la
décomposition de l'électrolyte liquide où un écoulement est soumise à une
électrolyse pour la production de gaz.
Comme cela est bien connu, l'eau est composée d'atomes d'hydrogène et
des atomes d'oxygène. Lorsque l'eau est
suffisamment magnétisé, chaque atome constitutif est également faiblement
magnétisé pour faire tourner la particule élémentaire dans une direction
régulière. Cette rotation de la
particule élémentaire est généralement appelée " tourner ". Autrement dit, la fonction de rotation est
provoquée par un électron, noyau atomique, et même atome de la molécule. Quand une électrode négative est immergé dans
l'électrolyte - Hydroxyde (" lessive ") solution de sodium - en vue
de l'application d'une tension qui lui afin de provoquer la particule
élémentaire pour réagir avec le champ électrique, l'état de l'hydrogène avec
l'd'accouplement l'oxygène et l'on fait varier l'électrolyse est facilitée par
la rotation.
Dans la présente invention, la spirale des électrodes
négatives et positives sont disposées proches les unes mais ne se touchent pas
et ces deux électrodes sont alimentées en énergie par l'intermédiaire des
bornes externes et l'électrolyte est amené à circuler entre les électrodes
négative et positive. Ainsi,
l'électrolyte est soumis à l'électrolyse entre les deux électrodes tandis que
dans un champ magnétique formé par la bobine de courant qui est généré par les
électrodes avec un mouvement actif d'un ion électrolytique (Na +, OH-), de
sorte que l'électrolyse de l'eau se fait en douceur sous les fonctions de
rotation et de l'atome d'électrons.
Il a été confirmé que le taux de l'électrolyse de l'eau
en utilisant la présente invention est d'environ dix fois ou plus (environ
vingt fois) que lorsqu'elle est calculée celle produite par l'électrolyse
classique.
La conception de la cellule électrolytique de la présente
invention est tel que l'électrolyte s'écoule à travers les orifices d'alimentation
prévus à la partie inférieure de la cellule d'électrolyse est soumis au champ
magnétique produit par un aimant permanent et les électrodes en sorte qu'elle
soit en outre soumis à magnétique et des champs électriques qui sont la cause
de l'obtention d'un effet de rotation suffisant.
Il est, par conséquent, un but général de l'invention est
de fournir un nouvel appareil pour la décomposition du liquide dans lequel un
électrolyte (NaOH) est soumis à des champs magnétiques pour provoquer
l'électrolyse assistée par la rotation des molécules d'eau, qui produit une
grande quantité d'gaz avec moins de consommation d'énergie électrique.
Un objet principal de l'invention est de fournir un
appareil pour la décomposition du liquide qui a un liquide système de
circulation pour la séparation du gaz et du liquide dans lequel des électrodes
en spirale positives et négatives sont disposées en travers du trajet
d'écoulement du liquide, et les extrémités opposées de l'les électrodes étant
munies de matériaux magnétiques pour augmenter l'effet provoqué par la tension
appliquée aux bornes d'un liquide passant à travers un champ magnétique,
engendré par les électrodes en spirale positifs et négatifs, de manière à
promouvoir la production et la séparation de cat-ions et des an-ions avec une
grande efficacité dans la production d'une grande quantité de gaz.
D'autres objets et avantages de la présente invention
apparaîtront à travers la description détaillée qui suit.
BREVE DESCRIPTION DES DESSINS
L'invention va être décrite plus en détail dans ce qui
suit en référence aux dessins annexés, dans lesquels :
Fig.1 est une vue schématique en élévation
partiellement en coupe d'un dispositif conforme à l'invention ;

Fig.2 est une vue en perspective d'électrodes agencé conformément à
l'invention ;

Fig.3 est une vue en plan d'électrodes avec des
matériaux magnétiques.

DESCRIPTION DU MODE DE REALISATION PREFERE

Dans la Fig.1, une cellule d'électrolyse 10,
un réservoir de séparation gaz-liquide 12 et un réservoir de lavage de
gaz 14 sont disposées verticalement, comme représenté à la cellule
électrolytique 10 est positionné un peu plus bas que les réservoirs.
La cellule 10 et les réservoirs 12 et 14 sont
reliés entre eux par un tuyau d'alimentation 16 qui relie la partie
supérieure de la cellule électrolytique 10 avec le milieu de gaz-liquide
réservoir de séparation 12. Une
Un tube de réaction 18 contenant une pompe 20, est fourni pour
relier le fond du réservoir de séparation gaz-liquide 12, avec le fond
de la cellule électrolytique 10 l'invention concerne également la
conduite 22, qui s'étend de la partie supérieure du réservoir de
séparation gaz-liquide 12 à travers une vanne 24 vers le bas du
gaz 14 un réservoir-lave du tuyau de vidange 26, munie d'une
vanne 28, est extrait de la partie supérieure de la cuve de lavage de
gaz 14.
Dans la cellule électrolytique 10, les
électrodes en spirale positifs et négatifs 30 de diamètres adaptés au
diamètre intérieur de la cellule électrolytique 10 sont disposés
coaxialement. Au niveau des parties
supérieures et inférieures des électrodes en spirale 30 sont disposés
des anneaux d'aimants 32 et 34 fabriqués à partir de matériau de ferrite
ou similaire, disposés de telle sorte que les pôles nord et sud sont opposées
l'une à l'autre pour créer un champ magnétique qui est perpendiculaire à l'axe
de la cellule d'électrolyse.
Les électrodes 30 sont composées de deux
bandes métalliques 36 qui sont enroulées en forme de spirale avec des
espaceurs isolants cylindriques 38 en caoutchouc ou en un matériau
similaire, placées entre elles et fixées à la surface des bandes métalliques 36. Partir des bandes métalliques 36, les
fils 40, sont prises sur les bornes d'alimentation positive et négative,
au moyen de connecteurs prévus dans la paroi interne de la cellule
électrolytique.
La cellule d'électrolyse 10 et le réservoir
de séparation gaz-liquide 12 sont remplis d'un électrolyte 44,
qui est distribué par la pompe 20, tandis que le réservoir de lavage de
gaz 14 est rempli d'un liquide de lavage 46 à un niveau tel que
le gaz jaillissant de l'le conduit 22 est lavé à fond.
L'appareil de la présente invention peut être bien
être utilisée pour l'électrolyse de l'eau pendant la production de gaz
d'hydrogène et de l'oxygène gazeux avec un rendement élevé. C'est-à-dire, la cellule d'électrolyse 10 et
le réservoir de séparation gaz-liquide 12 sont remplis de l'électrolyte 44
qui est provoquée par la pompe 20 à s'écouler à travers un champ
magnétique dans une trajectoire de tourbillon dans lequel des pôles magnétiques
positifs et négatifs N, S de les aimants 32 et 34 sont face à face pour
produire un champ transversal, et à travers les plaques métalliques 36 des
électrodes tourbillonnaires 30 pour générer une orientation pour la migration
électrique de cat-ions et un des ions, ce qui provoque une vitesse et
l'amélioration accrue de séparation de gaz de l'électrolyse.
En particulier, l'écoulement du gaz d'oxygène sert
à faciliter l'aération de l'électrolyte, car il présente différents effets
magnétiques qui passe dans le champ magnétique.
La spirale 30 électrodes de la présente invention, de créer une
augmentation remarquable de la vitesse de l'électrolyse. Ceci est causé par la diminution de l'espace
continu entre les électrodes 30 qui provoque la vitesse d'écoulement
pour augmenter l'écoulement progresse le long de son trajet. Cela provoque une turbulence qui enlève
simultanément les bulles de gaz à partir de la surface des électrodes, ce qui
permet de nouveaux ions complètement en contact avec les surfaces métalliques,
ce qui augmente le rendement de la cellule.
L'enroulement en spirale des électrodes permet
aussi une réduction très souhaitable de la taille de la cellule, tout en
augmentant la surface d'électrode et à améliorer son contact avec l'électrolyte
44 Il existe également une distance de migration relativement court
d'ions qui favorise également la production de gaz rapide. D'autre part, les entretoises isolantes 38
interposées entre les bandes de métal 36 sert à créer la turbulence
souhaitée de l'électrolyte passant à travers la cellule.
Le système de circulation de liquide pour la
séparation de gaz et de liquide ne nécessite aucune autre unité d'entraînement
à l'exception de la pompe de circulation 20 pour réaliser la séparation
de gaz et de liquide en utilisant des différences dans les têtes de l'eau entre
la cellule 10 et les réservoirs 12 et 14. En d'autres termes, un flux de gaz
mélange-liquide fourni à partir de la cellule électrolytique 10 est
introduit dans le réservoir de séparation gaz-liquide 12 où, en raison
de la différence de flottabilité des gaz et des liquides, des gaz augmente et
est introduit dans la cuve de lavage de gaz 14, tandis que le liquide se
déplace vers le bas et est renvoyée à la cellule électrolytique 10 la
cuve de lavage 14 est remplie d'un liquide de lavage commode 46 de
sorte que les gaz jaillissant du conduit 22 sont soigneusement lavés et
introduits dans le tuyau d'évacuation 26. Ainsi, l'appareil peut être construit à un
coût réduit et sans complexité.
Comme décrit précédemment, les aimants 32 et 34 fournissent
des pôles magnétiques positifs et négatifs N, S, qui sont confrontés à la paroi
annulaire pour faciliter un alignement entre la section transversale du trajet
d'écoulement du liquide et la partie annulaire des aimants 32 et 34 et
une génération d'un champ magnétique dans une direction perpendiculaire à celle
du flux liquide, de sorte que le liquide est forcé à s'écouler à travers le
champ magnétique.
|
Données
expérimentales |
Valeur |
|
Température
ambiante |
20
degrés C |
|
Pression
atmosphérique |
1003
millibars |
|
Température
de l'électrolyte |
25
degrés C |
|
Humidité |
43% |
|
Voltage |
2.8
Volts |
|
Courant |
30 Amps |
|
HHO taux de production de gaz |
116
cc/sec. |
|
Production
d'hydrogène par Coulomb |
2.6 cc. |
|
Production
d'oxygène par Coulomb |
1.3 cc. |
Le taux de production témoigne de ces chiffres est
plus de 20 fois ce qui pourrait être obtenu par électrolyse de Faraday
standard.

Brevet
américain 6 126 794 16 juillet
2002 Inventeur: Stephen
Chambers
UN APPAREIL DE PRODUCTION
ORTHOHYDROGÈNE ET/OU PARAHYDROGÈNE
Ce brevet décrit un système
d'électrolyseur capable de faire tourner un moteur à combustion interne petits
directement à partir de l'eau seulement.
RÉSUMÉ
Un appareil
de production orthohydrogène et/ou parahydrogène. L'appareil comprend un récipient contenant de l'eau et au
moins une paire d'électrodes rapprochées, disposées dans le conteneur et immergé
dans l'eau. Un premier bloc
d'alimentation fournit un signal pulsé première particulière aux
électrodes. Une bobine peut être
arrangée dans le conteneur et immergée dans l'eau, si la production de
parahydrogène est également nécessaire. Un
second est un deuxième signal pulsé à la bobine par un commutateur d'appliquer
l'énergie à l'eau. Quand le deuxième
bloc d'alimentation est débranché de la bobine de l'interrupteur et seulement
les électrodes reçoivent un signal impulsionnel, puis orthohydrogène peut être
produite. Quand le deuxième bloc
d'alimentation est branché à la bobine et les électrodes et la bobine ne
recevoir pulsé des signaux, puis peuvent de télécommander les signaux pulsés de
premières et deuxième pour produire le parahydrogène. Le conteneur est automatique sous pression et
l'eau dans le conteneur ne requiert aucun catalyseur chimique et encore peut
produire l'orthohydrogène et/ou le parahydrogène efficacement. Chaleur n'est pas généré, et ne forment pas
de bulles sur les électrodes.
CONTEXTE DE
L'INVENTION
Cellules
d'électrolyse conventionnelle sont capables de produire de l'hydrogène et
l'oxygène de l'eau. Ces cellules
classiques comprennent généralement deux électrodes disposées à l'intérieur de
la cellule qui s'appliquent à l'énergie à l'eau pour ainsi produire de
l'hydrogène et l'oxygène. Les deux
électrodes sont classiquement en deux matériaux différents.
Cependant,
l'hydrogène et l'oxygène générée dans les cellules conventionnelles sont
généralement produites de manière inefficace.
Autrement dit, une grande quantité d'énergie électrique doit être
appliquée aux électrodes pour produire de l'hydrogène et l'oxygène. En outre, un catalyseur chimique tels que
l'hydroxyde de sodium ou d'hydroxyde de potassium s'ajoutent à l'eau pour
séparer les électrodes de bulles d'hydrogène ou l'oxygène. En outre, le gaz produit souvent doit être
transporté vers un conteneur pressurisé pour stockage, parce que les cellules
produisent les gaz lentement. Aussi, cellules conventionnelles
ont tendance à chauffer, créant une variété de problèmes, dont le point
d'ébullition de l'eau. En
outre, les cellules conventionnelles ont tendance à bulles de gaz forme sur les
électrodes qui agissent comme isolants électriques et réduisent l'efficacité de
la cellule.
En
conséquence, il est extrêmement souhaitable de produire une grande quantité
d'hydrogène et d'oxygène avec seulement une petite quantité de puissance
d'entrée. En outre, il est souhaitable
de produire de l'hydrogène et l'oxygène avec l'eau du robinet " régulière
" et sans aucun catalyseur chimique supplémentaire et d'utiliser la
cellule sans la nécessité d'une pompe supplémentaire à faire pression sur
elle. Il est également souhaitable de construire
les deux électrodes du même matériel. Il
est également souhaitable de produire les gaz rapidement et sans chaleur et
sans bulles sur les électrodes.
Orthohydrogène
et parahydrogène sont deux isomères de l'hydrogène. Orthohydrogène est cet état de molécules
d'hydrogène dont les spins des deux noyaux sont parallèles. Parahydrogène est cet état de molécules
d'hydrogène dont les spins des deux noyaux sont antiparallèles. Les différentes caractéristiques des
orthohydrogène et parahydrogène conduisent à des propriétés physiques
différentes. Par exemple, orthohydrogène
est hautement combustible, tandis que le parahydrogène est une forme plus lente
combustion de l'hydrogène. Ainsi,
l'orthohydrogène et parahydrogène peuvent être utilisés pour différentes applications.
Les cellules électrolytiques classiques font seulement orthohydrogène et
parahydrogène. Parahydrogène est
difficile et coûteux de faire par des moyens conventionnels.
En
conséquence, il est souhaitable de produire orthohydrogène et/ou parahydrogène
à moindre coût dans une cellule et d'être en mesure de contrôler la quantité
d'un produit par cette cellule. Il est
également souhaitable pour diriger l'orthohydrogène produite ou le
parahydrogène à une machine couplée afin de fournir une source d'énergie pour
cela.
RÉSUMÉ DE
L'INVENTION
C'est donc
un objet de la présente invention pour fournir une cellule ayant des électrodes
et contenant de l'eau qui produit une grande quantité d'hydrogène et d'oxygène
dans un relativement peu de temps et avec une quantité modeste de puissance
d'entrée et sans générer de chaleur.
C'est un
autre objet de la présente invention pour la cellule à produire des bulles
d'hydrogène et d'oxygène qui tas pas autour ou sur les électrodes.
C'est aussi
un objet de la présente invention pour la cellule de fonctionner correctement
sans un catalyseur chimique. Ainsi, la cellule peut être exécutée à l'aide de
l'eau du robinet. Cela a l'avantage d'éviter les
coûts additionnels requis pour produire le catalyseur chimique.
C'est un
autre objet de la présente invention pour la cellule à se les mettre sous
pression. Évitant ainsi la nécessité
d'une pompe supplémentaire.
C'est un
autre objet de la présente invention pour fournir une cellule ayant des
électrodes constituées du même matériau.
Ce matériau peut, par exemple
Ceux-ci et
autres objets, fonctions et caractéristiques de la présente invention sera plus
apparents lors de l'examen de la description détaillée qui suit et ajouté des
réclamations en ce qui concerne les dessins qui l'accompagne, dans lequel les
mêmes numéros de référence ont été utilisés pour indiquer les parties
correspondantes dans les différentes figures.
En
conséquence, la présente invention comprend un récipient pour contenir de
l'eau. Au moins une paire d'électrodes rapprochées sont placés dans
le conteneur et submergée par l'eau. Un
premier bloc d'alimentation fournit un signal pulsé particulière aux
électrodes. Une bobine est également
arrangée dans le conteneur et submergée par l'eau. Un deuxième
bloc d'alimentation fournit un signal pulsé particulière via un commutateur aux
électrodes.
Lorsque
seules les électrodes reçoivent un signal impulsionnel, orthohydrogène peut
être produit. Lorsque les électrodes et
la bobine de recevoir des signaux pulsés, puis parahydrogène ou un mélange de
parahydrogène et orthohydrogène réalisable.
Le conteneur est auto sous pression et l'eau dans le récipient ne
nécessite aucun catalyseur chimique pour produire l'orthohydrogène et/ou le
parahydrogène efficacement.
BRÈVE
DESCRIPTION DES DESSINS
Fig.1
est une vue de côté d'une cellule de production orthohydrogène, y compris une
paire d'électrodes selon un premier mode de réalisation de la présente
invention ;
Fig.2
est une vue de côté d'une cellule de production orthohydrogène incluant deux
paires d'électrodes selon un deuxième mode de réalisation de la présente
invention ;
Fig.3
est une vue de côté d'une cellule de production orthohydrogène y compris une
paire d'électrodes de forme cylindrique selon un troisième mode de réalisation
de la présente invention ;
Fig.4a
est un diagramme illustrant un signal impulsionnel à onde carrée qui peut être
produit par le circuit de la Fig.5 et appliqué aux électrodes de Fig.1
par Fig. 3 ;
Fig.4b
est un diagramme illustrant un signal pulsé de vague de dents scie qui peut
être produit par le circuit de la Fig.5 et appliqué aux électrodes de Fig.1
par Fig.3 ;
Fig.4c est un diagramme illustrant un
signal pulsé onde triangulaire qui peut être produit par le circuit de la Fig.5
et appliqué aux électrodes de Fig.1 par Fig.3 ;
Fig.5 est un diagramme de
circuit électronique illustrant une alimentation qui est reliée à des
électrodes de Fig.1 par Fig.3 ;
Fig.6
est une vue de côté d'une cellule de production au moins parahydrogène comprenant
une bobine et une paire d'électrodes selon un quatrième mode de réalisation de
la présente invention ;
Fig.7 est une vue de côté d'une cellule de
production au moins parahydrogène comprenant une bobine et deux paires
d'électrodes selon un cinquième mode de réalisation de la présente invention ;
Fig.8
est une vue de côté d'une cellule de production au moins parahydrogène
comprenant une bobine et une paire d'électrodes de forme cylindrique selon un
sixième mode de réalisation de la présente invention ; et
Fig.9 est un diagramme de
circuit électronique illustrant une alimentation qui est reliée à la bobine et
les électrodes de la Fig.6 par Fig.8.
DESCRIPTION DÉTAILLÉE DE LA RÉALISATION
PRÉFÉRÉE

Fig.1
représente un premier mode de réalisation de la présente invention comprenant
une cellule de production d'hydrogène et de l'oxygène. Comme on le verra ci-dessous en conjonction
avec Figs.6-8, la production de para-hydrogène nécessite une bobine
supplémentaire non représenté sur la Fig.1. Ainsi, l'hydrogène produit par le premier
mode de réalisation de la Fig.1 est orthohydrogène.
La cellule
comprend un récipient fermé 111 qui est fermé à sa partie inférieure par
une base filetée de plastique 113 et la vis de la base du filetage 109. Le récipient 111 peut être réalisé,
par exemple, le plexiglas et peut avoir une hauteur de 430 mm et une largeur de
90 mm. Le conteneur 111 retient
l'eau du robinet 110.
La cellule
comporte également une jauge de pression 103 pour mesurer la pression
dans le récipient 111 d'un clapet de sortie 102 est relié à la
partie supérieure du récipient 111 pour permettre à tout gaz dans le
récipient de s'échapper dans un tube de sortie 101.
La cellule
comporte également une vanne 106 reliée à une base 113 de la
valve 106 fournit une fonction de sécurité en libérant automatiquement
la pression à l'intérieur du récipient 111 lorsque la pression dépasse
un seuil prédéterminé au-dessus de la pression.
Par exemple, la valve 106 peut être réglé de telle sorte qu'il
s'ouvre lorsque la pression dans le récipient est supérieure à 75 psi. Etant donné que le récipient 111 est
construit pour résister à une pression d'environ 200 psi, la cellule est munie
d'une grande marge de sécurité.
Une paire
d'électrodes 105a et 105b sont disposés à l'intérieur du récipient 111. Ces électrodes sont immergés sous le niveau
supérieur de l'eau et 110 définissent une zone d'interaction entre eux 112. Les électrodes sont de préférence réalisées
dans le même matériau, tel que l'acier inoxydable.
Afin de
produire une quantité optimale d'hydrogène et d'oxygène, un espacement égal
entre les électrodes 105a et 105b doit être maintenue. En outre, il est préférable de minimiser
l'espacement entre les électrodes.
Toutefois, les électrodes peuvent être positionnées pas trop rapprochés,
car un arc électrique entre les électrodes se produirait. Il a été déterminé qu'une distance de 1 mm
est l'espacement optimum pour produire de l'hydrogène et de l'oxygène. Espacement jusqu'à 5 mm peut travailler efficacement, mais
l'espacement de plus de 5 mm n'a pas bien fonctionné, sauf avec un pouvoir
excessif.
L'hydrogène
et l'oxygène gazeux peut être acheminé via le tube 101 à un dispositif 120
qui peut utiliser ces gaz, par exemple un moteur à combustion interne, tel
que représenté sur la Fig.1. Au
lieu d'un moteur à combustion interne, le dispositif 120 peut être
n'importe quel dispositif utilisant de l'hydrogène et de l'oxygène, comprenant
un moteur à piston alternatif, un moteur à turbine à gaz, un four, un appareil
de chauffage, un four, une unité de distillation, une unité de purification
d'eau, un rapport hydrogène / jet d'oxygène, ou tout autre appareil utilisant
des gaz. Avec, par exemple, suffisamment
de production de la présente invention, un tel dispositif 120 en
utilisant les gaz de sortie peut être exécuté en continu sans qu'il soit
nécessaire pour le stockage de gaz d'hydrogène et d'oxygène dangereuses.

Fig.2
montre un deuxième mode de réalisation de la présente invention, qui comprend
plus d'une paire d'électrodes 205a-d.
L'espacement entre les électrodes est inférieure à 5 mm, comme dans le
mode de réalisation de la Fig.1.
Bien que la Fig.2 représente une seule paire supplémentaire
d'électrodes, il est possible d'inclure de nombreuses autres paires (par
exemple, pas moins de 40) paires d'électrodes dans la cellule. Le reste de la cellule représentée sur la Fig.2
est la même que celle illustrée sur la Fig.1. Les multiples électrodes sont des plaques
planes de préférence étroitement espacées, parallèles les uns aux autres.

Fig.3 illustre une cellule comportant
une électrode 305a et 305b de forme cylindrique. L'électrode 305b extérieure entoure la
305a d'électrode interne aligné de manière coaxiale. L'espacement égal des électrodes 305a
et 305b est inférieure à 5 mm et la zone interactive est disposé
coaxialement entre les deux électrodes.
Bien que la Fig.3 illustre la partie supérieure du récipient 111
étant formé par un capuchon en plastique 301, il sera apprécié par
l'homme de l'art, que le capuchon 301 peut être utilisé dans les modes
de réalisation des Fig.1 et Fig.2 et le mode de réalisation de la Fig.3
peut utiliser le même récipient 111 illustré dans Figs.1-2. Comme suggéré par la Fig.3, les
électrodes peuvent être presque n'importe quelle forme, comme des plaques
plates, des tiges, des tubes ou des cylindres coaxiaux.
Les
électrodes 105a et 105b de la Fig.1 (ou des électrodes 205a-d de
la Fig.2 ou des électrodes 305a et 305b de la Fig.3) sont
connectés respectivement à des bornes d'alimentation 108a et 108b de
manière à pouvoir recevoir un signal électrique pulsé à partir d'un source de
courant. Le signal impulsionnel peut
être presque toute forme d'onde et un niveau de courant variable, le niveau de
tension, la fréquence et le rapport marque-espace (à savoir, un rapport de la
durée d'une impulsion unique à l'intervalle entre deux impulsions
successives). Par exemple,
l'alimentation en énergie fournissant de l'énergie aux électrodes peut être une
viabilisé 110 volts à une alimentation de 12 volts ou une batterie de voiture.
Fig.4A, 4B
et 4C illustrent une onde carrée, une onde en dent de scie et
une onde triangulaire, respectivement, ce qui peut être appliquée aux
électrodes 105a et 105b (ou 205a-d ou 305a, 305b)
conformément à la présente invention.
Chacune des formes d'onde illustrées sur les Fig.4A-4C comporte
un rapport de 1:1 point dans l'espace.
Comme représenté dans la Fig.4B, l'onde en dents de scie ne
atteindre une tension de crête à la fin de la durée d'impulsion. Comme le montre la Fig.4C, l'onde
triangulaire a une faible tension de crête.
Il a été trouvé que des résultats optimaux pour la production
d'hydrogène et de l'oxygène dans la présente invention sont obtenus en
utilisant une onde carrée.
Après
l'initiation du signal pulsé de l'alimentation électrique, les électrodes 105a
et 105b de façon continue et quasi-instantanée de générer des bulles
d'hydrogène et d'oxygène de l'eau 110 dans la zone d'interaction 112. En outre, les bulles peuvent être générées
avec seulement un minimum de chauffage de l'eau ou une autre partie de la
cellule. Ces bulles montent dans l'eau
et se rassemblent dans la partie supérieure du récipient 111.
Les bulles
générées ne sont pas groupés autour ou sur les électrodes 105a et 105b et
donc facilement flotter à la surface de l'eau.
Par conséquent, il n'est pas nécessaire d'ajouter un catalyseur chimique
pour faciliter la conduction de la solution ou de réduire le tassement de la
bulle autour ou sur les électrodes.
Ainsi, seule l'eau du robinet est nécessaire pour la production de
l'hydrogène et de l'oxygène dans la présente invention.
Les gaz
produits dans le conteneur sont auto-mise sous pression (par exemple, la
pression augmente dans le récipient par la production de gaz, sans pompe à
air). Ainsi, aucune pompe n'est
nécessaire pour être couplé au récipient 111 et les gaz produits font
pas besoin d'être transportées dans un récipient sous pression.
L'alimentation
dans la présente invention est nécessaire pour fournir un signal pulsé ayant
seulement 12 volts à 300 mA (3,6 watts).
Il a été trouvé que la quantité optimale d'hydrogène et d'oxygène ont
été produites lorsque le signal pulsé a un rapport marque-espace de 10:1 et une
fréquence de 10 à 250 kHz. En utilisant
ces paramètres, la cellule de prototype de la présente invention est capable de
produire des gaz à un taux de 1 psi par minute.
En conséquence, la cellule de la présente invention est capable de
produire de l'hydrogène et de l'oxygène d'une manière très efficace, rapidement
et avec une faible consommation électrique.
Comme
indiqué plus haut, l'hydrogène produit par les modes de réalisation de Figs.1-3
est orthohydrogène. Comme cela est
bien compris par l'homme de l'art, orthohydrogène est hautement
inflammable. Par conséquent, toute
orthohydrogène produit peut être transporté à partir du conteneur 111 à
travers la vanne 102 et le tube de sortie 101 pour être utilisé
par un dispositif tel qu'un moteur à combustion interne.
La présente
invention, avec des électrodes suffisantes, peut générer de l'hydrogène et de
l'oxygène suffisamment rapidement pour alimenter les gaz directement dans un
moteur interne du moteur ou de la turbine combustion, et faire tourner le
moteur en continu sans accumulation et le stockage de gaz. Par conséquent, ceci fournit pour la première
fois un moteur à hydrogène / oxygène qui est sans danger, car il ne nécessite
pas de stockage de l'hydrogène ou de l'oxygène gazeux.

Fig.5 illustre un exemple de source
d'alimentation à courant continu pour fournir des signaux impulsionnels tels
que ceux illustrés sur les figures 4a-4c aux électrodes illustrées sur Figs.1-3. Comme cela sera facilement compris par
l'homme de l'art, n'importe quel autre bloc d'alimentation qui est capable de
fournir des signaux impulsionnels discutés ci-dessus peut être substitué. L'alimentation est illustré sur la Fig.5
comprend les pièces, composants et valeurs suivantes:
Le circuit
astable est connecté à la base du transistor TR1 à travers la résistance
R2. Le collecteur du transistor TR1
est connectée à la tension d'alimentation Vcc à travers la résistance R5
et la base du transistor TR2 par l'intermédiaire de la résistance R3. Le collecteur du transistor TR2 est
relié à la tension d'alimentation Vcc à travers la résistance R6 et la
base du transistor TR3 à travers une résistance R4. Le collecteur du transistor TR3 est
connect l'une des électrodes de la cellule et de la diode D2. Les émetteurs des transistors TR1, TR2 et TR3 sont
connectés à la masse. Les résistances R5
et R6 servent de charges de collecteur pour des transistors TR1 et TR2,
respectivement. La cellule sert de
charge de collecteur pour le transistor TR3. Les résistances R2, R3 et R4 assurent
que les transistors TR1, TR2 et TR3 sont saturés. La diode D2 protège
le reste du circuit à partir de toute force électromotrice induite dans la
cellule arrière.
Le circuit
astable est utilisé pour générer un train d'impulsions à un moment donné et à
un rapport spécifique marque-espace. Ce
train d'impulsions est fournie à la base du transistor TR1 à travers la
résistance R2. Transistor TR1 fonctionne
comme un commutateur d'inversion. Ainsi,
lorsque le circuit d'un produit stable d'une impulsion de sortie, la tension de
base du transistor TR1 passe au niveau haut (c'est à dire proche de Vcc
ou 1 logique). Par conséquent, le niveau
du collecteur du transistor TR1 passe au niveau bas de tension (c'est à
dire, à proximité ou à la masse logique 0).
Transistor TR2
fonctionne également comme un inverseur.
Lorsque la tension de collecteur du transistor TR1 passe au
niveau bas, la tension de base du transistor TR2 passe aussi bas et le
transistor TR2 s'éteint. Par conséquent, la tension de collecteur du
transistor TR2 et à la tension de base du transistor TR3 passe au
niveau haut. Par conséquent, le
transistor TR3 tourne avec le même rapport cyclique que le circuit
astable. Lorsque le transistor TR3 est
activé, une électrode de la cellule est reliée à Vcc et dont l'autre est reliée
à la masse à travers le transistor TR3.
Ainsi, le transistor TR3 peut être activée (et hors) et par
conséquent le transistor TR3 sert effectivement comme un interrupteur de
puissance pour les électrodes de la cellule.
Figs.6-8 illustrent des modes de
réalisation supplémentaires de la cellule qui sont similaires aux modes de
réalisation de Figs.1-3, respectivement.
Cependant, chacun des modes de réalisation de Figs.6-8
comprend en outre une bobine 104 disposé au-dessus des électrodes et
des bornes d'alimentation 107 relié à la bobine 104. Les dimensions de la bobine 104 peuvent
être, par exemple, 5 x 7 cm et avoir, pour Ainsi, 1 500 tourne. La bobine 104 est immergée sous la surface de l'eau 110.
Les modes
de réalisation de Figs.6-8 comprennent en outre un commutateur optionnel
121 qui peut être activée ou désactivée par l'utilisateur. Lorsque le commutateur 121 n'est pas
fermé, les formes de cellules essentiellement la même structure que Figs.1-3
et donc peuvent être utilisés de la même manière que décrit dans Figs.1-3
pour produire orthohydrogène et d'oxygène.
Lorsque l'interrupteur 121 est fermé, la bobine supplémentaire 104
permet la cellule capable de produire de l'oxygène et soit (1) ou
para-hydrogène (2) un mélange de para-hydrogène et orthohydrogène.
Lorsque le
commutateur 121 est fermé (ou non inclus), la bobine 104 est
connecté via les bornes 106 et le commutateur 121 (ou directement
connecté uniquement par les bornes 106) à une alimentation de sorte que
la bobine 104 peut recevoir un signal pulsé. Comme on le verra plus loin, cette
alimentation peut être constituée par le circuit illustré sur la Fig.9.
Lorsque la
bobine 104 et les électrodes 105a et 105b reçoivent des
impulsions, il est possible de produire des bulles de para-hydrogène ou un
mélange de para-hydrogène et orthohydrogène.
Les bulles sont formées et flottent à la surface de l'eau 110 comme
on le verra dans Figs.1-3.
Lorsque la bobine est pulsé avec un courant plus élevé, une plus grande
quantité de para-hydrogène est produit.
En outre, en faisant varier la tension de la bobine 104, un
pourcentage supérieur / inférieur de orthohydrogène / para-hydrogène peut être
produit. Ainsi, en contrôlant le niveau
de tension, le niveau et la fréquence (ci-dessous) de courant fourni à la
bobine 104 (et les paramètres tels que le niveau de tension, de courant,
la fréquence, rapport cyclique et la forme d'onde fournie aux électrodes 105a
et 105b comme on le verra ci-dessus), la composition du gaz produit par la
cellule peut être contrôlée. Par
exemple, il est possible de produire uniquement de l'oxygène et orthohydrogène
simplement en déconnectant la bobine 104. Il est également possible de produire
uniquement de l'oxygène et de para-hydrogène en fournissant des signaux
impulsionnels appropriés à la bobine 104 et les électrodes 105a et
105b. Tous les avantages et les
résultats discutés en relation avec les modes de réalisation de Figs.1-3 sont
également dérivées des modes de réalisation de Figs.6-8. Par exemple, les cellules de Figs.6-8 sont
auto-pressurisation, nécessitent aucun catalyseur chimique, ne pas chauffer
fortement la cellule ou de l'eau 110, et de produire une grande quantité
de gaz hydrogène et d'oxygène à partir d'une faible quantité de puissance
d'entrée, sans bulles sur les électrodes.
Une
quantité considérable de temps doit s'écouler avant que l'impulsion suivante
fournit un courant à la bobine 104.
Par conséquent, la fréquence du signal impulsionnel est beaucoup plus
faible que celui prévu pour les électrodes 105a et 105b. En conséquence, avec le type de bobine 104
ayant les dimensions décrites ci-dessus, la fréquence des signaux pulsés
peut être aussi élevée que 30 Hz, mais est de préférence de 17 à 22 Hz pour
obtenir des résultats optimaux.
Parahydrogène
n'est pas aussi fortement que orthohydrogène combustible et est donc une forme
de combustion lente de l'hydrogène.
Ainsi, si parahydrogène est produite par la cellule, la para-hydrogène
peut être couplé à un dispositif approprié, tel qu'un four ou un four à fournir
une source d'énergie ou de la chaleur d'une flamme plus lentement.

Fig.9 illustre un exemple de source d'alimentation à courant continu
pour fournir des signaux impulsionnels tels que ceux illustrés sur les Figs.4A-4C
aux électrodes illustrées sur Figs.6-8.
En outre, l'alimentation peut fournir un autre signal
d'impulsion à la bobine. Comme cela sera
facilement compris par l'homme de l'art, n'importe quel autre bloc
d'alimentation qui est capable de fournir des signaux impulsionnels discutés
ci-dessus pour les électrodes de la cellule et la bobine peut être
substitué. Sinon, les signaux pulsés
fournis aux électrodes et la bobine peuvent être fournies par deux
alimentations séparées.
La portion de l'alimentation électrique
(circuit astable, R2-R6, TR1-TR3, D2) fournissant un signal impulsionnel
à des électrodes de la cellule est identique à celle illustrée sur la Fig.5. Le bloc d'alimentation illustré sur la Fig.9
comporte en outre les éléments et leurs valeurs respectives des exemples
suivants :
L'entrée de la " division par N "
compteur (ci-après " le diviseur ") est reliée au collecteur du
transistor TR1. La sortie du
diviseur est connectée au circuit monostable et la sortie du circuit monostable
est reliée à la base du transistor TR4 à travers la résistance R1.
Le collecteur du transistor TR4 est
reliée à une extrémité de la bobine et une diode D1. L'autre extrémité de la bobine et la diode D1
sont connectées à la tension d'alimentation Vcc. La résistance R1 assure que TR4 est
complètement saturé. La diode D2 empêche
les fem induites retour générés dans la bobine d'endommager le reste du
circuit. Comme illustré sur la Figs.6-8,
un commutateur 121 peut également incorporé dans le circuit pour
permettre à l'utilisateur de basculer entre (1) une cellule qui produit
orthohydrogène et d'oxygène, et (2) une cellule qui produit au moins
parahydrogène et de l'oxygène.
Le haut-bas de commutation / de la tension de
collecteur du transistor TR1 fournit un signal impulsionnel à la
cloison. Le diviseur divise ce signal pulsé
par N (où N est un entier positif) afin de produire un signal de sortie
pulsé. Ce signal de sortie est utilisé
pour déclencher le circuit monostable.
Le circuit monostable restaure la longueur d'impulsion pour qu'il ait un
moment approprié. Le signal de sortie du
circuit monostable est reliée à la base du transistor TR4 à travers la
résistance R1 pour commuter le transistor TR4 marche /
arrêt. Lorsque le transistor TR4 est
sous tension, la bobine est placée entre Vcc et la masse. Lorsque le transistor TR4 est éteint,
la bobine est déconnectée du reste du circuit.
Comme on le verra en liaison avec Figs.6-8, la fréquence du
signal d'impulsion fourni à la bobine est commutée à une vitesse de préférence
entre 17 à 22 Hz; c'est à dire, beaucoup plus faible que la fréquence du signal
pulsé fourni aux électrodes.
Comme indiqué ci-dessus, il n'est pas
nécessaire que le circuit (diviseur, le circuit monostable, R1, D1 et TR4)
fournir le signal pulsé à la bobine est reliée au circuit (circuit astable, R2-R6,
TR1-TR3, D2) la fourniture d'le signal à impulsions aux électrodes. Cependant, la connexion des circuits de cette
manière fournit un moyen facile de lancer le signal pulsé à la bobine.
Un prototype fonctionnel de la présente
invention a été construit avec succès et fonctionne avec les paramètres
optimaux exemplaires et indiquées ci-dessus pour générer orthohydrogen,
parahydrogène et l'oxygène de l'eau. Le
gaz de sortie provenant du prototype a été relié par un tube de collecteur
d'admission d'un petit moteur à essence d'un cylindre, avec le carburateur
retiré, et a ainsi réussi à faire fonctionner ce moteur sans essence.
Brevet américain 2 006 676 2 juillet 1935 Inventeur: Charles H. Garrett
CARBURATEUR
ÉLECTROLYTIQUE
Veuillez
noter qu'il s'agit d'un extrait de re-formulation de ce brevet. Il décrit un électrolyseur qui Charles
revendiquée a été en mesure de générer suffisamment de gaz de l'hydrolyse de
l'eau, pour être en mesure d'exécuter un moteur de voiture sans l'utilisation
de tout autre carburant. Nous rappelons
que dans la journée de Garrett, electrics voiture étaient toutes les 6 volts et
les moteurs de voiture plus petites.
DESCRIPTION
Cette
invention se rapporte à carburateurs et il a une référence particulière à un
carburateur électrolytique au moyen de laquelle l'eau peut être divisée en ses
constituants d'hydrogène et d'oxygène et les gaz ainsi forment convenablement
mélangés entre eux et avec l'air.
Un autre
objet de l'invention est de fournir un moyen par lequel le niveau d'électrolyte
dans le carburateur peut être maintenu à un niveau plus ou moins constant
indépendamment des fluctuations de pression de l'eau à l'entrée d'eau du
carburateur.
Un autre
objet de l'invention est de fournir un moyen par lequel la quantité relative de
l'air mélangé à l'hydrogène et l'oxygène peut être réglementé comme vous le
souhaitez.
Encore un
autre objet de l'invention est la fourniture d'un dispositif permettant de
prévenir la perte de gaz d'hydrogène et d'oxygène pendant les périodes où ces
gaz est émis de carburateur.
Encore un
autre objet de l'invention est la fourniture d'un moyen par lequel l'hydrogène
et l'oxygène résultant de l'électrolyse peuvent se former dans des
compartiments séparés, et un autre objet de l'invention est la fourniture d'un
dispositif permettant périodiquement l'inversion du flux de courant et
remplaçant ainsi l'évolution des gaz dans des compartiments séparés, à être
mêlés à une date ultérieure.
En ce qui
concerne les dessins annexés :-
Fig.1
représente une vue en coupe verticale d'une forme de carburateur.
Fig.2 est une forme modifiée.
Fig.3 est une vue schématique d'un
changeur de pôle, montrant son mécanisme d'actionnement, et
Fig.4 est un schéma de câblage pour
la forme modifiée de carburateur illustré à la Fig.2.
En ce qui
concerne la Fig.1 : le chiffre de référence 1 désigne le boîtier
du carburateur, qui est construit de préférence de bakélite ou autre matériau
isolant adapté. Ce boîtier est conçu de
manière à diviser le carburateur en une cuve 2 et la chambre 4,
relié par un passage fluid de produisant des gaz 3.

L'eau sous pression est forcé
dans le carburateur par une ouverture 5 qui communique avec le flotteur
de chambre 2 au moyen de la chambre de sédiments 6 et l'orifice
de la soupape à pointeau 7, qui est fermé par une vanne à pointeau 8
lorsque l'appareil ne fonctionne pas. Un
flotteur 9 entoure la valve à aiguille 8 et est libre de se
déplacer verticalement par rapport à celui-ci.
Vers le bas depuis le couvercle 10 de la cuve 2 sont deux
oreilles 11, situés à des intervalles espacés sur les côtés opposés de
la soupape à pointeau 8. Les
éléments 12 sont articulés à l'oreille 11, comme illustré. Les extrémités externes pondérés des membres 12
reste au-dessus du flotteur 9, et leurs extrémités internes sont
logées dans une rainure annulaire de la collerette 13 qui est rigidement
fixé à la soupape à pointeau 8.
Au sein de
la chambre de génération de gaz 4, une série de plaques descendantes
espacées 14 sont suspendus à partir d'un élément horizontal 15 à
laquelle un fil 16 est en contact électrique par l'intermédiaire de la
vis 17, qui s'étend vers l'intérieur à travers le boîtier 1 et
qui est vissée dans l'horizontale membre 15. Une deuxième série de plaques 18 est
situé entre les plaques 14 et fixé à l'élément horizontal 19, et
est en contact électrique avec le fil 20 par l'intermédiaire du boulon 21.
Un passage
de gaz 22, dans lequel une vanne papillon 23 se trouve,
communique avec la chambre à gaz 4 générer à travers un orifice 24 Une
chambre d'entrée d'air 25 est en communication avec le passage de gaz 22
au-dessus de l'orifice 24. Un
clapet anti-retour 26 qui s'ouvre vers le bas , contrôle les ouvertures 27,
et est maintenu fermé et hors service au moyen de la lumière du printemps 28.
Une vanne
d'air auxiliaire réglable 29 est prévue dans la paroi du passage de gaz 22,
qui air soupape est fermée par la vanne papillon 23 lorsque la vanne
papillon est fermé, mais en communication avec l'air extérieur lorsque la vanne
papillon est ouverte.
Le
fonctionnement du dispositif est le suivant :
Les
chambres 2 et 4 sont d'abord remplis au niveau " a "
avec une solution d'acide sulfurique faible (ou d'un autre électrolyte non
modifié par le passage du courant à travers elle), et l'ouverture 5 est
relié à un réservoir d'eau (non représentés ).
Le fil 16 est ensuite
connecté au pôle positif d'une batterie de stockage ou une autre source de
courant continu et le fil 20 à la borne négative. Etant donné que la solution à l'intérieur du
carburateur est conducteur de l'électricité, le courant s'écoule à travers elle
et de l'hydrogène sera dégagée de plaques négatives ou cathode 18 et de
l'oxygène des plaques positives ou anode 14.
La vanne
papillon 23 est ouvert et le passage de gaz 22 mise en
communication avec un vide partiel. La
pression atmosphérique agissant sur la partie supérieure du clapet anti-retour 26
l'amène à être forcée vers le bas comme représenté en pointillés. L'hydrogène et l'oxygène libéré à partir de
l'eau au niveau des plaques 18 et 14 sont tirées vers le haut à travers
l'orifice 24 couvert par le clapet anti-retour 30, où elles sont
mélangées avec de l'air entrant par les ouvertures 27 et à travers la
soupape d'air auxiliaire 29.
Lorsque
l'on souhaite diminuer le débit de l'hydrogène et de l'oxygène à partir des
plaques 18 et 14, le courant circulant à travers le dispositif est
réduite, et lorsque le courant est interrompu l'écoulement cesse. Lorsque la
vanne papillon 23 est déplacé vers sa position " fermée ", le
clapet anti-retour 26 est automatiquement fermée par le ressort 28 de
préférence en excès qui se dégage au cours de ces opérations est stocké dans
l'espace au-dessus du liquide, où il est prêt pour une utilisation
ultérieure. L'eau est converti en ses
constituants gazeux de l'appareil décrits ici, mais l'acide sulfurique dilué ou
d'un autre electrolyte approprié dans le carburateur reste inchangée, car elle
n'est pas détruite par électrolyse, et les parties en contact avec celui-ci
sont réalisés en bakélite et de plomb ou autre matériel non attaqué par
l'électrolyte.

La
structure représentée sur la Fig.2 est sensiblement le même que celui
représenté sur la Fig.1 à l'exception que la structure de mise à jour
englobe une chambre de production de gaz plus importante qui est divisé au
moyen d'une plaque isolante 31 et est en outre pourvu d'une plaque de
chicane selon 32 qui sépare la chambre de génération de gaz 33 de
la chambre à flotteur 34 dont le flotteur 35 fonctionne de la
même manière que dans la Fig.1.
En outre, la structure représentée sur la Fig.2 présente une
série de plaques espacées en fonction 36 qui sont connectés
électriquement au fil 37, et une deuxième série de plaques similaires,
qui sont 38 connectés électriquement au câble 39 et sont
maintenues en dehors des plaques 36 par la plaque isolante 31.
Les gaz
générés sur les surfaces des plaques 36 et 38 passe vers le haut à
travers l'orifice 39a dans le passage de gaz 40 où ils sont
mélangés avec de l'air comme cela est expliqué dans la description de la Fig.1.
Un tuyau 51,
pliée comme représenté sur la Fig.2, passe vers le bas à travers le
corps du carburateur et a une série d'ouvertures espacées " a
" dans sa partie horizontale au-dessous des plaques 36 et 38 clapet
anti-retour 53, à ouverture vers le haut, les contrôles entrée d'air 54. Quand un vide partiel régnant dans la chambre
33, l'air est aspiré à travers l'ouverture 54, puis passe vers le
haut par " a " des ouvertures.
Cet air a tendance à éliminer les bulles de collecte de gaz sur les
plaques 36 et 38 et a tendance à refroidir également l'électrolyte . Le
clapet anti-retour 53 se ferme automatiquement lorsque la pression du
gaz existe dans le carburateur et empêche l'électrolyte d'être forcée hors de
l'ouverture 54 de ce fait.

Afin de
prévoir l'évolution de remplacement des gaz provenant des plaques 36 et 38,
un changeur de pôle 41, illustré à la Fig.3, est actionné
périodiquement par le moteur 42 qui entraîne la vis sans fin 43 et
la roue dentée 44 et entraîne des oscillations de l'élément 45 qui
est relié par un ressort 46 sur le bras 47, ce qui provoque le
changeur de pôle à encliquetage d'une position à l'autre.
En fonctionnement, le
carburateur montré en figure 2 est connecté comme indiqué dans le schéma de
câblage de la Fig.4. Une batterie
de stockage 48 ou une autre source appropriée de courant continu est
relié à un rhéostat de variable 49, 50 passent, changeur pôle 41 et
le carburateur à l'illustration. Ainsi,
le taux de dégagement de gaz peut être commandée par le réglage du rhéostat 49
et l'évolution alternative des gaz dans les compartiments du carburateur
est accomplie au moyen du changeur de pôle actionné périodiquement 41.
Brevet US 4 124 463 7 novembre 1978 Inventeur: Archie H. Blue
CELLULE ÉLECTROLYTIQUE
Veuillez noter qu'il s'agit d'un extrait de
re-formulation de ce brevet. Il décrit un système d'électrolyseur où l'air est
aspiré à travers l'électrolyte pour déloger les bulles des électrodes. Toutefois, cela est susceptible d'atteindre
plus que simplement déloger bulles et peut contribuer à la formation d'amas
d'eau chargée qui portent la plus grande partie de la puissance de combustion
du mélange gaz résultant.
RÉSUMÉ
Dans la production électrolytique de l'hydrogène et
l'oxygène, l'air est pompé à travers la cellule alors que l'électrolyse est en
cours afin d'obtenir un mélange d'air, hydrogène et oxygène.
FOND ET BRÈVE DESCRIPTION DE L'INVENTION
Cette invention se rapporte à la production de gaz
qui peuvent être utilisés principalement, mais pas nécessairement, comme
combustible.
Pour décomposer l'eau électriquement, il est
nécessaire de passer le courant continu entre une paire d'électrodes qui sont
immergées dans un électrolyte approprié.
Au cours de ce électrolyse, il est normal de placer une forme de
barrière de gaz entre les deux électrodes, afin d'éviter que les gaz produit
formant un mélange explosif. Cependant
si des précautions appropriées sont prises, il a été constaté que les gaz
peuvent être autorisés à mélanger et peut être branchée dans un réservoir de
stockage pour une utilisation ultérieure.
Parce que les gaz lorsqu'il est mélangé forment un mélange explosif, il
est possible pour le mélange, par exemple, être utilisé comme carburant pour
moteur à combustion interne. Dans de
telles circonstances, il est souhaitable que les gaz doivent également être
mélangés avec une certaine proportion d'air afin de contrôler la force
explosive qui se produit lorsque les gaz sont allumés.
Une des difficultés rencontrées avec l'électrolyse
est que les bulles de gaz sont susceptibles de rester sur les électrodes
pendant l'électrolyse, ce qui limite efficacement la zone de l'électrode qui
est en contact avec l'électrolyte et empêchant la circulation optimale du
courant entre les électrodes. Parce
qu'il est souhaitable que les gaz libérés pendant l'électrolyse être mélangé à
l'air, il est possible pour l'air d'être passé à travers la cellule électrolyse
est en cours. Le passage de l'air à
travers la cellule peut être adressée à passé les électrodes afin de ramasser
les bulles de gaz sur les électrodes.
En conséquence, l'invention comprend une cellule
électrolytique avec un boîtier étanche de gaz, plusieurs électrodes pris en
charge sur un chef de poste au sein de la cellule, espacés et isolé
électriquement entre eux, chaque électrode alternative étant connecté à une
source de courant positif ou une source de courant négatif respectivement et
dans laquelle le chef de poste est sous la forme d'un tube, dont une extrémité
est étendue hors de la cellule et connectée à une source d'air sous pression,
avec l'autre extrémité du central post se terminant par une prise d'air sous
les électrodes. La cellule comprend
également une sortie de gaz pour transporter l'air forcé dans la cellule par
l'intermédiaire de la poste centrale et évacuer les gaz produits par électrolyse.
DESCRIPTION DÉTAILLÉE DE L'INVENTION
On
décrira maintenant diverses formes de l'invention à l'aide des dessins qui
l'accompagne dans laquelle :
Fig.1 est une vue schématique altitudinale en
partie dans la section d'une forme de l'invention,

Fig.2 est une vue schématique altitudinale en
partie dans la section d'une forme modifiée de l'invention,

Fig.3 est une section le long de la ligne III - III de
la Fig.2.


La cellule, comme illustré à la Fig.1
comprend un étanche au gaz tubage de 10 qui est constitué d'un matériau
incapable de corrosion, comme le plastique.
Plusieurs plaques cathodiques 11 et plusieurs plaques d'anode 12
sont pris en charge au sein de la cellule sur une centrale électrique
isolant post 13, avec les plaques de cathode et anode étant espacés au moyen
d'entretoises 14 d'isolation. Les
plaques d'anode 12 sont toutes les connectées en parallèles à une borne
positive 15 tandis que la cathode plaques sont toutes branchées en
parallèle à la borne négative 16, ces connexions étant indiquées en
pointillés dans les dessins. Les plaques
de l'anode et la cathode sont préférablement sous forme de disques en un métal
adapté à l'électrolyte, assurant ainsi une vie cellulaire satisfaisante. Ces plaques peuvent être façonnés de se
conformer à la forme des murs de la cellule qui peut être circulaire en section
transversale comme indiqué ou n'importe quelle autre forme désirée.
Le chef de poste 26 est, de préférence sous
la forme d'un tube qui s'étend hors de la cellule. L'extrémité inférieure du tube 18 est ouverte
afin que l'air peut être pompée dans la cellule par l'intermédiaire de la poste
centrale 26 et entrent dans la cellule par l'intermédiaire de
l'extrémité inférieure 18 où il passera à travers l'électrolyte. Cela empêche l'électrolyte en perpétuel mouvement,
ce qui contribue à l'élimination rapide de toute bulle de gaz qui peut être
adhérant aux plaques électrodes.

Dans
la modification illustrée à la Fig.2 et Fig.3, chaque plaque électrode
est équipé de trous 17. Le chef
de poste 26 est également muni d'au moins un trou d'air 19 adjacents
à celui-ci est l'extrémité inférieure. Une plaque déflectrice 20 est
également soutenue par le chef de poste 26, cette plaque est plat en
forme de manière à dévier l'air délivrant du trou d'air 19 vers le haut
à travers les trous 17 dans les électrodes. De plus, cela aide à déloger toutes les bulles de
gaz s'accrochant aux plaques électrodes.
La cellule comprend également une sortie de gaz 21
afin que l'air qui pénètre dans la cellule, ainsi que les gaz produits par
électrolyse, peut être retiré de la cellule dans un réservoir de stockage
approprié (ne pas indiqué sur les dessins).
Si vous le souhaitez, ce réservoir de stockage peut être organisée à
accepter les gaz sous pression et à cet effet l'air injecté dans la cellule
sera pompée dans sous la pression requise.
Un gaz plus sec (ne pas indiqué sur les dessins) peut également être
interposé entre la sortie de gaz 21 et le réservoir de stockage.
Bien que l'électrolyse produira naturellement
beaucoup de chaleur, néanmoins il peut être trouvé avantageux d'installer un
appareil de chauffage dans la cellule, de préférence dans la partie inférieure
de la cellule, d'aider et de faciliter le réchauffement de l'électrolyte afin
que la cellule atteigne ses conditions de fonctionnement plus efficaces aussi
rapidement que possible.
Préférence en outre, un dispositif de réglage de
courant devrait être utilisé pour que l'intensité de l'action électrolytique
peut être contrôlée.
Un mécanisme peut-être aussi être donnée pour le
réapprovisionnement automatique de l'eau dans la cellule comme le niveau des
gouttes électrolytiques pendant l'utilisation.
Bien qu'il est reconnu que le mélange d'hydrogène
et d'oxygène va créer un dangereux mélange explosif, néanmoins de réaliser l'invention,
tel que décrit ci-dessus, le risque d'explosion est minimisé. Les gaz produits peuvent être utilisés, par
exemple, comme combustible pour alimenter un moteur à combustion interne et à
cette fin, il est souhaitable, comme déjà mentionné, de mélanger une partie de
l'air avec les gaz produits pendant l'électrolyse, afin que lorsque le mélange
s'enflamme dans le cylindre ou des cylindres du moteur, la force explosive
ainsi créée peut être de la quantité désirée.
Alors que dans la description qui précède il est
fait référence à l'utilisation des gaz mixtes comme carburant, il sera bien sûr
entendu que les gaz peuvent être séparés pour une utilisation individuelle.
Brevet américain 6 183
604 6 février2001 Inventeur: Ruggero M. Santilli
Matériel durable et efficace pour la Production d'un
Combustible
et gaz Non polluant d'Arcs
sous-marine et procédé à cet effet
Veuillez noter qu'il s'agit d'un extrait de
re-formulation de ce brevet. Il montre comment l'électrolyse de l'eau peut être
effectuée à grande échelle comme un processus continu.
RÉSUMÉ
Un système de production d'un gaz combustible
brûlant propre, comprenant une électrode conductrice de première et une
électrode conductrice de seconde. Un
moteur accouplé à la première électrode est adapté pour déplacer la première
électrode en ce qui concerne la deuxième électrode à déplacer en continu l'arc
loin du plasma créé par l'arc. Un
conteneur étanche à l'eau pour les électrodes est fourni avec une quantité
d'eau dans le réservoir suffisant pour immerger les électrodes.
CONTEXTE DE L'INVENTION
1. domaine de l'Invention
La présente invention concerne au matériel durable
et efficace pour la production d'un gaz combustible et non polluant des arcs
sous l'eau et la méthode pour faire cela et plus particulièrement, l'invention
se rapporte à produire un gaz combustible, de la formation d'arcs sous-marine
des électrodes qui se déplacent à l'égard de l'autre.
2. description de l'état de la technique
La nature combustible le gaz bouillonne à la
surface d'un arc de soudure sous-marine entre les électrodes de carbone a été
découvert et brevetée au siècle dernier.
Divers équipements améliorés pour la production de gaz combustible
ladite ont été brevetées au cours de ce siècle.
Néanmoins, la technologie n'a pas encore atteint une maturité suffisante
pour industriel ordinaire et les consommateurs production et les ventes en
raison de nombreuses insuffisances, notamment excessivement courte durée des électrodes
carbone qui nécessite le remplacement prohibitif et service, ainsi que
l'efficacité faible et haute teneur en dioxyde de carbone responsable de
l'effet de serre. À la suite de
nombreuses expériences, cette invention traite de nouveaux équipements pour la
production d'un gaz combustible de sous-marin arcs entre les électrodes de
carbone qui résout les problèmes antérieurs et réalise le premier équipement
pratique connu pour la production industrielle et des ventes.
La technologie de soudage électrique sous l'eau
grâce à l'utilisation d'un arc entre les électrodes de carbone pour la
réparation de navires, a été créé au siècle dernier. On découvrit alors que le gaz bouillonne à la
surface du sous-marin arcs est combustible.
En fait, l'un des premiers États-Unis brevets sur la production d'un gaz
inflammable par un arc électrique sous-marine entre remonte électrodes carbone
à 1898 (US Pat. N° 603 058 par H. Eldridge).
Par la suite, divers autres brevets ont été obtenus
en ce siècle sur le meilleur matériel pour la production de ce gaz combustible,
parmi qui sont :
US
Pat. No. 5,159,900 (W.A. Dammann abd D. Wallman, 1992);
U.S.Pat.
No. 5,435,274 (W. H. Richardson, Jr., 1995);
Le
processus principal de ces inventions est essentiellement le suivant. L'arc est généralement produite par une unité
d'alimentation en courant continu, telle qu'une soudeuse, fonctionnant à basse
tension (25 à 35 V) et de courant élevé (300 A à 3000 A) en fonction de la
puissance d'entrée de kWH disponible. La valeur
élevée du courant amène la pointe de l'électrode de carbone dans la cathode à
incandescence, avec en conséquence de la désintégration du cristal de carbone,
et la libération d'atomes de carbone fortement ionisés à l'arc. Conjointement, l'arc sépare l'eau en atomes
ionisés hautement de l'hydrogène et de l'oxygène. Cela provoque un plasma à haute température
dans l'environnement immédiat de l'arc, de l'ordre de 7,000 F, qui est composé
d'atomes de H, O et C fortement ionisés.
Un certain nombre de réactions chimiques se
produisent à l'intérieur ou alors à proximité du plasma, telles que: la
formation de la molécule de H2O2; la combustion de H et O dans H2O; la
combustion de C et O en CO; la combustion de CO en CO2 et O, et d'autres
réactions. Etant donné que toutes ces
réactions sont très exothermiques, elles conduisent à la lueur typique, très
intense à l'intérieur de l'arc de l'eau, qui est plus grande que celle du même
arc dans l'air. Les gaz résultant refroidir à l'eau entourant la décharge, et
des bulles à la surface, où elles sont recueillies par différents moyens. Selon plusieurs mesures effectuées dans
divers laboratoires indépendants, le gaz combustible produit par le procédé
ci-dessus est constitué essentiellement de 45% à 48% de H2, 36% -38% de CO, 8%
à 10% de CO2, et de 1% à 2% de O2, le gaz restant consistant en parties par
million de molécules plus complexes composées par H, O et C.
Ce processus produit un excellent gaz combustible
parce que les gaz d'échappement de combustion se rencontrent toutes les
exigences actuelles de l'EPA sans convertisseur catalytique à tous, et sans les
polluants cancérigènes très nocives qui sont contenus dans les gaz
d'échappement de combustion de l'essence, le diesel, le gaz naturel et d'autres
combustibles d'usage courant .
Malgré les excellentes caractéristiques de
combustion indiquées, et en dépit de recherche et de développement menées par
les inventeurs depuis des décennies, la technologie du gaz combustible produit
par un arc sous-marine entre les électrodes de carbone n'a pas atteint la
maturité industrielle jusqu'à présent, et aucun équipement produire ledit gaz
combustible pour réelle pratique usages sont actuellement vendus au public aux
Etats-Unis ou à l'étranger, le seul équipement actuellement disponible à la
vente étant limité à la recherche et les essais. L'équipement unique actuellement vendu pour
l'usage public de produire différents gaz, tels que le gaz de Brown qui n'est
pas adapté pour une utilisation dans les moteurs à combustion interne, car elle
implose, plutôt que explose, lors de la combustion.
La raison principale de l'absence de maturité
industrielle et le consommateur est trop courte durée des électrodes en
carbone, ce qui nécessite un remplacement et services prohibitif. Selon large, surveillés de façon autonome, et
des mesures certifiées, les électrodes sont généralement composées de tiges
solides de carbone de l'ordre de 3/8 de pouce (9 mm) de diamètre et d'environ
une longueur de pied. Moins de 14
puissance d'entrée Kwh, lesdites électrodes consomment au taux d'environ un et
un quart de pouce (32 mm) de longueur par minute, ce qui nécessite l'arrêt de
l'opération, et le remplacement des électrodes toutes les dix minutes.
Les mêmes essais ont montré que, pour 100 d'entrée
d'alimentation Kwh, lesdites électrodes sont en général constitués par des
baguettes de carbone solide d'environ 1 cm de diamètre et de la longueur
approximative d'un pied, et sont consommés dans un arc sous l'eau en continu à
un débit d'environ 3 pouces de longueur par minute, ce qui nécessite
l'entretien après 3 à 4 minutes de fonctionnement. Dans les deux cas, l'équipement actuel nécessite une réparation après
seulement quelques minutes d'utilisation, ce qui est inacceptable pour des
raisons industrielles et grand public pour des raisons évidentes, y compris
l'augmentation des risques d'accidents pour les opérations manuelles très
fréquents dans une pièce d'équipement courant élevé.
Une insuffisance supplémentaire de l'équipement
existant est la faible efficacité de la production de ce gaz combustible, qui
l'efficacité sera à partir de maintenant être désigné comme le rapport entre le
volume de gaz combustible produit en pieds cubes par heure (CFH) et la puissance
d'entrée réel par heure (kWH). Par
exemple des mesures approfondies ont établi que le matériel pré-existant a une
efficacité de 2-3 cfh / kWH. Une autre insuffisance des équipements existants
est la teneur élevée en dioxyde de carbone dans le gaz produit. Le dioxyde de
carbone est le gaz responsable de l'effet de serre. En fait, avant la combustion du gaz a une
teneur en CO2 de 8 % à 10 % avec une teneur correspondant après combustion
d'environ 15 % de CO2, ce qui entraîne des problèmes environnementaux évidents.
RESUME DE L'INVENTION
Compte tenu des inconvénients précités inhérents
aux types connus d'équipement traditionnel pour la production de gaz
combustibles et non polluants maintenant présents dans l'art antérieur, la
présente invention prévoit d'améliorer le matériel durable et efficace pour la
production d'un combustible et non polluante gaz de arcs sous-marines et la
méthode de production.
En tant que tel, le but général de la présente
invention, qui sera décrite plus loin de façon plus détaillée, est de fournir
une amélioration, un nouvel équipement, durable et efficace pour la production
d'un gaz combustible et non polluante de arcs sous-marins et le procédé pour la
réalisation de cela, une méthode qui a tous les avantages de l'art antérieur et
aucun des inconvénients.
Pour y parvenir, la présente invention se compose
essentiellement d'un système nouveau et amélioré de production d'un gaz
combustible à partir de la combustion propre à générer un plasma à arc
électrique sous l'eau. Première
condition est une anode électriquement conducteur fabriqué de tungstène. L'anode est solide dans une configuration
généralement cylindrique avec un diamètre d'environ un pouce et une longueur
d'environ trois centimètres. Suivant
condition est généralement une manivelle en forme de Z en un matériau
conducteur de l'électricité. La
manivelle présente une extrémité de sortie linéaire portant l'anode. La manivelle a également une extrémité
d'entrée linéaire sensiblement parallèle à l'extrémité de sortie. Une partie de liaison transversal est situé
entre les extrémités d'entrée et de sortie.
Une
cathode conductrice de l'électricité est fournie à côté. La cathode est fabriqué en carbone. Le charbon se trouve dans une configuration
tubulaire creuse avec un axe. La cathode
a une extrémité soutenue et une extrémité libre. La cathode a une longueur d'environ 12 pouces
et un diamètre intérieur d'environ 11,5 cm et un diamètre extérieur d'environ
12,5 cm. Un moteur est prévu à
côté. Le moteur a un arbre d'entraînement
rotatif. L'arbre d'entraînement a un axe
de rotation fixe. Le moteur est couplé à
l'extrémité d'entrée de la manivelle et est adapté pour faire tourner la
manivelle pour déplacer l'extrémité de sortie et l'anode dans une trajectoire
circulaire de voyage. La trajectoire
circulaire de voyage a un diamètre d'environ douze pouces avec l'anode située à
côté de l'extrémité libre de la cathode.
De cette manière, l'anode et l'arc sont déplacés de façon continue
autour de la cathode et à distance du plasma créé par l'arc.
Suivant
fourni est un support décalé axialement.
Le support est dans une configuration circulaire pour recevoir
l'extrémité supportée de la cathode et de se déplacer axialement en direction
de la cathode de l'anode que le carbone de la cathode est consommé pendant le
fonctionnement et l'utilisation. Suivant
fourni est un récipient étanche à l'eau pour l'anode, la cathode, manivelle et
de soutien. Une quantité d'eau est
fournie à l'intérieur de la cuve, suffisante pour immerger l'anode et la
cathode. Suivant fourni est un orifice
d'entrée dans le récipient. Les
fonctions de l'orifice d'entrée de l'eau d'alimentation et un fluide enrichi en
carbone dans le récipient pour compléter le carbone et l'eau perdue par le
récipient pendant le fonctionnement et l'utilisation. Suivant est prévu une source de potentiel. La source de couples potentiels de l'anode et
la cathode. De cette manière, un arc
électrique est créé entre l'anode et la cathode avec un plasma environnant pour
la production de gaz dans l'eau. Le gaz
sera ensuite vers le haut de la bulle et de recueillir au-dessus de l'eau. Dernier est prévu un orifice de sortie pour
l'évacuation du gaz qui résulte de l'application d'un courant provenant de la
source de potentiel à l'anode et à la cathode tandis que l'anode est en
rotation et la cathode se déplace axialement.
Ceci indique que les grandes lignes les
caractéristiques les plus importantes de l'invention afin que la description
détaillée qui suit puisse être mieux comprise et pour que la présente
contribution à la technique puisse être mieux appréciée. Il ya, bien sûr, des
fonctionnalités supplémentaires de l'invention qui seront décrites et qui
feront l'objet des revendications formulées.
A cet égard, avant d'expliquer au moins un mode de
réalisation de l'invention en détail, il doit être entendu que l'invention
n'est pas limitée dans son application aux détails de construction et aux
agencements des composants indiqués dans la description suivante ou illustrés
sur les dessins. L'invention est capable
d'autres modes de réalisation et d'être pratiquée et réalisée de différentes
manières. En outre, il doit être entendu
que la phraséologie et la terminologie employées ici sont à des fins de
description et ne doivent pas être considérés comme limitant la portée de cette
invention.
Il est un autre objet de la présente invention est
de fournir de l'équipement durable et efficace nouveau et amélioré pour la
production d'un gaz combustible et non polluante de l'arc électrique sous-marine
et la méthode à cet effet, qui peuvent être facilement et efficacement
fabriqués et commercialisés sur une base commerciale.
Enfin, c'est un objet de la présente invention est
de fournir un système nouveau et amélioré de production d'un gaz combustible à
combustion propre, comprenant une première électrode conductrice de
l'électricité, une deuxième électrode conductrice de l'électricité, un moteur
couplé à la première électrode et adapté pour se déplacer de la première
électrode par rapport à la seconde électrode de se déplacer en continu la
distance de l'arc de plasma créé par l'arc, et un récipient étanche à l'eau
pour les électrodes avec une quantité d'eau suffisante dans le réservoir pour
immerger les électrodes.
Ceux-ci ainsi que d'autres objets de l'invention,
ainsi que les diverses caractéristiques nouvelles qui caractérisent
l'invention, sont mis en évidence en particulier dans la section des
revendications de cette description.
Pour une meilleure compréhension de l'invention, de ses avantages
opérationnels et des objets spécifiques atteints par ses utilisations, il
faudrait se référer aux dessins annexés et à la description dans laquelle il
existe des modes de réalisation préférés illustrés de l'invention.
BREVE DESCRIPTION DES DESSINS
L'invention sera mieux comprise et d'objets autres
que ceux indiqués ci-dessus apparaîtront lorsque l'on envisage à la description
détaillée ci-après. Cette description fait référence aux dessins annexés dans
lesquels :
Fig.1 et la Fig.2 sont des illustrations
de l'équipement de l'art antérieur pour la fabrication d'un gaz combustible
sans polluant produite par un arc électrique sous l'eau construit avec les
techniques de l'art antérieur.


Fig.3 est un diagramme schématique illustrant les
principes de la présente invention.

Fig.4 est un diagramme schématique d'une vue partielle
en coupe prise suivant la ligne 4-4 de la Fig.3, illustrant un
mode de réalisation supplémentaire de la présente invention.

Les mêmes
numéros de référence se rapportent aux mêmes parties tout au long des
différentes figures.
DESCRIPTION
DU MODE DE REALISATION PREFERE
En référence à la figure 1, un mode de réalisation
typique de l'utilisation des électrodes de courant pour la production d'un gaz
combustible à partir de sous-marins arcs est celui dans lequel une ou plusieurs
paires de tiges solides de carbone sont immergées à l'intérieur de la tête de
liquide choisi le long de leur cylindrique l'axe de symétrie. L'activation de
l'arc nécessite d'abord le contact physique de l'extrémité des deux tiges, avec
en conséquence un grand afflux de l'électricité en raison d'un court-circuit,
suivie d'une rétraction des électrodes jusqu'à l'intervalle d'arc, qui est
généralement de l'ordre de 1 / 16 pouce (1,5 mm) en fonction de la puissance
d'entrée. Les composants de ce
mode de réalisation comprennent :
a, b : les électrodes de carbone
c, d : titulaire d'un b &
e, f : vis d'avancement de a et b
g, h : mécanisme pour la promotion de a et b
i : chambre de réaction
j : sortie de gaz combustible de la chambre
De nombreuses solutions de rechange à la réalisation
typique ci-dessus ont été inventés. Par
exemple, dans le brevet des États-Unis. N ° 603058 (H. Eldridge, 1898), on peut
voir une variété de configurations des électrodes, y compris anodes en forme de
bâtonnets et de cathodes en forme de disque.
Comme autre exemple aussi en référence à la Fig.1, le mode de
réalisation du brevet US. N ° 5159900 (WA Dammann et D. Wallman, 1992) et US.
No. 5.417.817 (WA Dammann et D. Wallman, 1995), est constituée essentiellement
de la configuration géométrique des électrodes précédentes, complété par un
mécanisme d'inversion de polarité entre les électrodes, car la cathode subit la
plus forte consommation en vertu d'un arc en courant continu, tandis que
l'anode subit une consommation très réduite.
Même si novateur, ce deuxième mode de réalisation reste aussi
manifestement insuffisantes pour atteindre la durée des électrodes nécessaires
à la maturité industrielle, tout en ajoutant d'autres insuffisances, telles que
l'interruption de l'arc à chaque fois que les polarités sont inversées, avec en
conséquence une perte de temps et d'efficacité en raison des surtensions
électriques indiquées à chaque fois que l'arc est amorcé.
A titre d'exemple supplémentaire, et en référence à la Fig.2,
le mécanisme du brevet US. No. 5.792.325 (WH Richardson, Jr., 1998), présente
une autre forme de réalisation préférée consistant en une ou plusieurs paires
d'électrodes en forme de disques en carbone en rotation à une certaine distance
le long de leurs bords périphériques, entre lesquelles une tige de carbone est
électriquement neutre inséré. Cette tige
provoque le court-circuit nécessaire pour activer l'arc, puis le maintien de
l'arc lui-même. Ce dernier mécanisme
aussi ne résout pas le problème principal considéré ici. En fait, la tige de carbone est consommée
neutre essentiellement à la même vitesse que celle des modes de réalisation
précédents. En outre, le mécanisme
présente l'inconvénient de briser l'arc unique entre deux électrodes
cylindriques en deux arcs distincts, un pour chacun des deux dispositifs de
couplage de la disque conducteur neutre et la tige, avec une réduction
corrélative de l'efficacité due à la chute de tension et d'autres facteurs. De nombreux moyens peuvent être envisagés
pour améliorer la durée de vie des électrodes de carbone, tels que des
mécanismes basés sur le type de cylindre de remplacement rapide des tiges de
carbone. Ces mécanismes ne sont pas préféré
ici parce que l'arc doit être réactivé à chaque fois une tige est remplacé, ce
qui exige le rétablissement de l'arc de contact physique, et les lacunes en
conséquence indiqué précédemment. Les
composants de ce mode de réalisation comprennent :
L, M: électrodes à disque de carbone
n, O: l vitesse de rotation et m
p,
q : engins de côté
pour faire tourner n et o
r,
s : arbre de pignons p
et q
t,
u : mécanisme pour arbres
tournants r et s
v : tige verticale électrodes neutre
w : promotion de la v
x : mécanisme de promotion de la v
y : chambre du réacteur
z : mécanisme d'alimentation électrique
Cet inventeur estime que l'origine première de
l'insuffisance considéré ici, repose sur les tiges de carbone eux-mêmes, qui
sont vraiment efficaces pour le soudage sous l'eau, mais ne sont pas adéquates
pour la portée différente de produire un gaz combustible à partir des arcs
sous-marins.
En référence à la Fig.3, la présente
invention porte précisément sur l'équipement qui permet de résoudre
l'insuffisance considéré ici, par la réalisation de la durée de fonctionnement
souhaitée par le constructeur, tout en maintenant un arc continu, sans
interruption pour toute la durée souhaitée.
Dans le cas d'une production industrielle de ce gaz combustible avec un
apport d'énergie électrique de l'ordre de 100 Kwh, un équipement représentatif
de cette invention est essentiellement constitué de :
1) Un ou plusieurs arcs produits par un courant
continu comme en général disponibles dans les unités de puissance vendus dans
le commerce;
2) Un ou plusieurs anodes en tiges solides de
l'ordre de 1 pouce de diamètre et d'environ 2 pouces de long et composé d'un
conducteur à haute température, tel que le tungstène ou en céramique. Des expériences approfondies et diversifiées
ont établi que la consommation d'une anode composée de tungstène ordinaire est
minime, et certainement de l'ordre de plusieurs semaines de fonctionnement.
3)
Une ou plusieurs cathodes à base de carbone dans la configuration d'une grande
tige creuse géométriquement définies comme un cylindre avec la même épaisseur
de l'anode, mais avec un rayon et une longueur sélectionnée pour fournir la
durée souhaitée. Cette cathode assure la
fonction essentielle de devenir incandescent dans le voisinage immédiat de
l'arc, donc la libération du carbone dans le plasma.
Plus précisément, et en référence à la Fig.3
et la Fig.4, la présente invention comprend essentiellement un système
nouveau et amélioré 10 pour la production d'un gaz combustible à partir
de la combustion propre à générer un plasma à arc électrique sous l'eau. Première condition est une anode
électriquement conductrice 12 fabriqué de tungstène. L'anode est solide dans une configuration
généralement cylindrique avec un diamètre d'environ un pouce et une longueur
d'environ trois centimètres.
Suivant une manivelle est prévue généralement en
forme de Z 14 d'un matériau électriquement conducteur. La manivelle possède une sortie linéaire
extrémité 16 portant l'anode. La
manivelle a également une extrémité d'entrée linéaire 18 sensiblement
parallèle à l'extrémité de sortie. Une
partie de liaison transversale 20 est située entre les extrémités
d'entrée et de sortie. Une cathode
conductrice de l'électricité 22 est ensuite fournie. La cathode est fabriqué en carbone. Le charbon se trouve dans une configuration
tubulaire creuse avec un axe. La cathode
a une extrémité supportée 24 et une extrémité libre 26. La cathode a une longueur d'environ 12 pouces
et un diamètre intérieur d'environ 11,5 cm et un diamètre extérieur d'environ
12,5 cm.
Un moteur 28 est prévu à côté. Le moteur a un arbre d'entraînement rotatif 30. L'arbre d'entraînement a un axe de rotation
fixe. Le moteur est couplé à l'extrémité
d'entrée de la manivelle et est positionné de manière à faire tourner la
manivelle et déplacer l'extrémité de sortie et l'anode dans une trajectoire
circulaire de voyage. La trajectoire
circulaire de voyage a un diamètre d'environ douze pouces avec l'anode située à
côté de l'extrémité libre de la cathode.
De cette manière, l'anode et l'arc sont déplacés de façon continue
autour de la cathode et à distance du plasma créé par l'arc.
Suivant L'invention concerne un support décalé
axialement le support 32 se trouve dans une configuration circulaire
pour recevoir l'extrémité supportée de la cathode et la cathode pour se
déplacer axialement en direction de l'anode que le carbone de la cathode est
consommé pendant le fonctionnement et l'utilisation.
Un récipient étanche à l'eau 34 pour
l'anode, la cathode, manivelle et le soutien est ensuite fourni. Une quantité d'eau 36 est prévu à
l'intérieur de la cuve suffisant pour immerger l'anode et la cathode.
Un orifice d'entrée 38 est prévu dans le
récipient. Les fonctions de l'orifice
d'entrée de l'eau d'alimentation et un fluide enrichi en carbone dans le
récipient pour compléter le carbone et l'eau perdue par le récipient pendant le
fonctionnement et l'utilisation.
Suivant est prévu une source de potentiel 42 La
source de couples possibles de l'anode et la cathode. De cette manière, un arc électrique est créé
entre l'anode et la cathode avec un plasma environnant pour la production de
gaz dans l'eau. Le gaz sera alors bulle
vers le haut de dessus de l'eau.
Enfin fourni est un orifice de sortie 44 pour
le gaz résultant de l'application de courant provenant de la source de
potentiel à l'anode et à la cathode tandis que l'anode est en rotation et la
cathode se déplace axialement.
La Fig.4 est une vue en coupe transversale
prise le long de la ligne 4-4 de la Fig.3, mais concerne une
variante de réalisation. Dans un tel
mode de réalisation, l'anode 48 est en forme d'aile inférieure provoquer
une turbulence dans l'eau lors du déplacement.
En outre, les différents
supports 50 sont prévus pour fléchissement turbulence et pour fournir la
rigidité.
Toujours en référence à la Fig.3, la tige
d'anode est placé sur la tête sur le bord de la cathode cylindrique et peut
tourner autour de toute la périphérie de la bordure cylindrique par
l'intermédiaire d'un moteur électrique ou d'autres moyens. (Le cas inverse de la rotation du cylindre de
cathode sur une tige d'anode fixe ou la rotation simultanée des deux, sont
également acceptables, bien que plus coûteux pour la fabrication
mécanique). De nombreux tests ont établi
que, sous une vitesse de rotation suffisante de la tige d'anode sur la cathode
cylindrique de l'ordre de 100 tours par minute ou à peu près, la consommation
de la pointe du tube de cathode est uniforme, permettant ainsi à l'arc sous
l'eau continue souhaitée sans interruptions nécessaires pour le remplacement de
barres de cathode fréquemment dans les configurations pré-existantes.
Dans le cas de plus faible puissance d'entrée
électrique de l'équipement ci-dessus reste essentiellement le même, à
l'exception de la réduction du diamètre de l'anode à base de non-carbone et de
l'épaisseur correspondante de la cathode cylindrique à base de carbone. Par exemple, pour 14 l'entrée
d'alimentation kWH, le diamètre de l'anode et de l'épaisseur connexe de la
cathode cylindrique peut être réduit à environ 3/8 pouce (9 mm).
Le nouvel équipement ci-dessus ne permet en effet
la réalisation de la durée souhaitée des électrodes avant l'entretien. Comme une première illustration pour un usage
industriel, supposons que le fabricant désire un équipement pour la production
industrielle à haut volume de ce gaz combustible d'environ 100 apport d'énergie
kWH sur la durée quatre heures, ce qui nécessite l'entretien deux fois par
jour, une fois pour la pause déjeuner et l'autre à la fin de la journée de
travail, par rapport à l'écoulement seulement au bout de quelques minutes
d'utilisation du matériel préexistant.
Cette
invention permet aisément la réalisation de cette durée avec cette entrée
d'alimentation. Rappelons que les tiges
de carbone d'environ 1 pouce de diamètre sont consommés par l'arc sous-marin de
100 kWH à la vitesse d'environ 3 pouces de longueur par minute. De nombreuses expériences ont établi que la
cathode cylindrique en carbone d'une épaisseur de 1 pouce, environ un rayon de
pied et environ deux pieds de longueur, permet la réalisation de la durée
souhaitée de 4 heures d'utilisation continue avant le service. En fait, une telle géométrie implique que
chaque section de 1 pouce de la cathode cylindrique est consommée en 6 minutes. Depuis quatre heures correspondent à 240
minutes, la durée de quatre heures d'utilisation continue nécessite quarante
sections 1 pouce de la cathode cylindrique.
Ensuite, la durée de 4 heures souhaitée de ladite cathode nécessite le
rayon R = 40 / 3,14 ou 12,7 pouces, comme indiqué. Il est évident que, d'une cathode cylindrique
en carbone d'environ deux mètres de rayon et d'environ un pied de long a
essentiellement la même durée que la configuration précédente de rayon d'un
pied et deux pieds de longueur. Dans un
deuxième exemple pour unités de consommation avec petite entrée d'alimentation
de ce qui précède, la même durée de 4 heures avant l'entretien peut être
atteint avec proportionnellement plus petites dimensions de ces électrodes qui
peuvent être facilement calculés par les calculs ci-dessus.
Il est important de montrer que le même équipement
décrit ci-dessus permet aussi à l'augmentation de l'efficacité tel que défini
précédemment. Des études approfondies
menées par cet inventeur à la particule, les niveaux atomiques et moléculaires,
ici omis par souci de concision, ont établi que l'arc est très efficace dans la
décomposition des molécules d'eau dans les gaz d'hydrogène et d'oxygène. La faible efficacité dans la production d'un
gaz combustible en présence supplémentaire de carbone dans les brevets
pré-existant est dû au fait que, lorsque lesdits gaz H et O sont formées dans
le plasma qui entoure le refoulement, la plupart de ces gaz brûlent, en
retournant à nouveau pour former des molécules d'eau. À son tour, la perte due à la re-création de molécules
d'eau est la principale raison évidente pour la faible efficacité de
l'équipement préexistant. La raison de
cette très faible efficacité est le caractère stationnaire de l'arc lui-même au
sein du plasma, car dans ces conditions, l'arc provoque la combustion de
l'hydrogène et de l'oxygène créé à l'origine à partir de la séparation de
l'eau.
Le nouvel équipement de l'invention décrite
ci-dessus permet également d'améliorer l'efficacité. En fait, le rendement peut être amélioré en
éliminant l'arc du plasma, immédiatement après sa formation. A son tour, un moyen efficace pour atteindre
un tel objectif, sans extinction de l'arc lui-même pour maintenir le liquide et
le plasma dans des conditions stationnaires, et à la place, se déplacer
rapidement l'écart de l'arc plasma.
Cette fonction est remplie par la précision du nouvel équipement de la
présente invention parce que l'arc tourne en continu, donc la sortie du plasma,
immédiatement après sa formation. De
nombreuses expériences qui ont été menées, ont établi que le nouvel équipement
de cette invention permet d'augmenter l'efficacité de la cu 2-3. ft. kWH de
modes de réalisation actuels à 4-6 cu. ft. kWH.
Il est facile de voir que le même équipement de la
présente invention diminue également la teneur en dioxyde de carbone. En fait, le CO2 est formée par la combustion
de CO et O, provenant donc d'une réaction chimique secondaire dans le plasma de
l'arc suite à la création de CO. Mais
cette dernière réaction est déclenchée par la précision stationnaire à
l'intérieur de l'arc plasma. Par
conséquent, la suppression de l'arc du plasma après sa formation, par
l'intermédiaire de la rotation rapide de l'anode sur le bord cylindrique de la
cathode tandis que le liquide est à l'arrêt implique une diminution de la
teneur en CO2 en raison de la diminution de l'inflammation de CO et O.
Expérimentation approfondies ont établi qu'une
rotation de 100 tours par minute de l'anode sur le bord de la cathode
cylindrique de rayon un pied diminue la teneur en dioxyde de carbone dans le
gaz combustible au moins de moitié, ce qui permet ainsi un avantage
significatif sur l'environnement. La
diminution de la teneur en CO2 implique également une augmentation de
l'efficacité, en variante, défini comme la teneur en énergie du gaz produit par
heure (BTU / h) divisée par l'énergie électrique réelle absorbée par heure
(kWH). En fait, le CO2 est un gaz non
combustible, comportant donc pas de teneur en BTU significative. Il est alors
évident que, étant donné que la teneur totale en carbone dans le gaz reste la
même, la diminution du CO2 non combustible est remplacé dans le gaz par une
augmentation correspondante du CO combustible avec la même teneur en carbone,
ce qui augmente la teneur en énergie du gaz pour le même volume d'inventions
préexistantes production et pour la même puissance réelle absorbée.
En référence à la Fig.3, les différentes
alternatives possibles, un mode de réalisation préféré de la présente invention
pour la production industrielle à grand débit d'un gaz combustible à partir de
sous-marins arcs avec environ 100 kWH d'énergie électrique réel comprend
essentiellement :
A) une chambre de réacteur fermé 56 des dimensions
approximatives 4 pieds de hauteur, 3 mètres de large et 3 mètres de long
fabriquée à partir de tôles d'acier ou autre métal d'environ 1/4 pouce
d'épaisseur, comprenant en son intérieur des électrodes pour la création de
l'arc et ayant des moyens pour l'abandon des gaz produits à l'intérieur ainsi
que des moyens pour l'accès rapide ou d'entretien des électrodes internes;
B) Le remplissage de ladite chambre avec un liquide
constitué généralement de l'eau et / ou de l'eau saturée en substances solubles
dans l'eau riche en carbone;
C) une ou plusieurs anodes constituées de tiges d'environ
1 cm de diamètre et environ 2 centimètres de longueur en tungstène ou autre
conducteur résistant à la température;
D) une ou plusieurs cathodes cylindriques en forme de
carbone, avec essentiellement la même épaisseur que celle des anodes et avec le
rayon et la longueur choisie pour la durée souhaitée;
E) des moyens électromécaniques pour la rotation de la
tige d'anode de la tête à goutte sur le bord de la cathode cylindrique, ou la
rotation du bord de la cathode cylindrique sur une tige d'anode fixe ou la
rotation simultanée des deux;
F) L'automatique pour l'ouverture de l'arc et sa
maintenance par l'avancement automatique de la cathode de carbone, et / ou la
tige d'anode et / ou les deux, de manière à maintenir constant l'intervalle
d'arc 58.
G) Fixation de la cathode cylindrique en carbone de
manière à permettre son remplacement rapide; différents calibres pour le
contrôle à distance de l'unité de puissance, le gaz combustible liquide et des
électrodes; Réservoir pour le stockage du gaz produit, et de divers autres
articles.
Une version améliorée du mode de réalisation ci-dessus
est conçu pour minimiser la rotation du liquide à cause de la traînée due à la
rotation de l'anode immergée, avec retour consécutif au caractère stationnaire
du plasma 54 et l'arc, en conséquence de la perte d'efficacité et une
augmentation de teneur en CO2 pour les raisons indiquées ci-dessus.
En référence à la Fig.4, et parmi une variété de
modes de réalisation, cet objectif peut être atteint par mise en forme de
l'anode tournante sous la forme d'une aile avec une résistance minimale de
traînée possible tout en faisant tourner à l'intérieur dudit liquide, et par
l'insertion, à l'intérieur du joint les panneaux de la chambre de réacteur
fabriqués en métal ou autre matériau résistant à l'épaisseur approximative de
1/8 pouce, lesdits panneaux étant placés pas en contact avec elle à proximité
de la cathode et de l'anode dans une direction radiale réparties par rapport à
l'axe de symétrie cylindrique de l'équipements et placé à l'intérieur comme à
l'extérieur de ladite cathode cylindrique. Ces derniers ont pour fonction
panneaux évident de réduire au minimum le mouvement de rotation dudit liquide
due à la traînée créée par la rotation de l'anode immergée.
La
commande à distance de l'équipement est essentiellement comme suit:
1) L'appareil est mis en marche automatiquement par un
courant électrique réglé au minimum, la tige d'anode initier automatiquement sa
rotation sur le bord de la cathode cylindrique, et l'arc étant ouverte;
2) L'automatisation diminue la distance entre l'anode et
la cathode jusqu'à ce que l'arc est amorcé, tandis que les amplificateurs sont
déclenchés automatiquement à la valeur désirée pour chaque Kwh donnée, et la
distance d'écartement est automatiquement maintenu à la valeur optimale du
liquide et kWH choisi par des capteurs mécaniques et / ou optiques et / ou
électriques;
3)
L'équipement ci-dessus produit le gaz combustible sous pression à l'intérieur
de la cuve métallique, qui est ensuite transférée dans le réservoir de stockage
par l'intermédiaire d'une différence de pression ou une pompe; production dudit
gaz combustible se poursuit alors automatiquement jusqu'à la consommation
complète de ladite cathode cylindrique en carbone.
Demande de brevet
PROCEDE ET APPAREIL DE
PRODUCTION DE PLASMA DANS UN FLUIDE
Cette demande de brevet concerne un système plus
inhabituel qui produit une décharge de plasma à température ambiante et à
pression ambiante, en utilisant des tensions aussi basses que 350 volts et des
courants aussi faibles que 50 milliampères et entre autres choses, il est
capable de favoriser la production de produits pharmaceutiques, production de
nano-particules, l'extraction des métaux à partir de liquides, de stérilisation
à basse température des aliments liquides, utilisés dans l'industrie du papier
pour décontaminer l'effluent, la fragmentation ou de-lignifications de
cellulose ; la suppression de l'odeur de décharger un liquide dans les
industries agro-alimentaires, et le traitement de l'effluent liquide. Il est
également un procédé de production d'hydrogène gazeux à faible coût.
RÉSUMÉ
Un procédé et un appareil pour générer un plasma
dans un fluide. Le fluide 3 est placé dans un bain
2, ayant une paire d'électrodes espacées, 4, 6 forment une cathode
et une anode. Un courant de bulles
est introduit ou généré dans le fluide adjacent à la cathode. Une différence de potentiel est appliquée
entre la cathode et l'anode de telle sorte qu'une décharge luminescente est
formée dans la région de la bulle et un plasma de molécules de gaz ionisé est
formé à l'intérieur des bulles. Le
plasma peut ensuite être utilisée dans l'électrolyse, la production de gaz, le
traitement de l'effluent ou de stérilisation, l'extraction minière, la
production de nanoparticules ou l'amélioration matérielle. Le procédé peut être mis en oeuvre à pression
atmosphérique et température ambiante.
Les électrodes peuvent porter des moyens pour piéger les bulles à
proximité. Les cloisons peuvent être
présentes entre les électrodes.
DESCRIPTION
La présente invention concerne la fourniture et
l'utilisation d'un plasma formé dans un fluide, et en particulier à la fourniture
et l'utilité d'un plasma formé à l'intérieur de bulles contenues dans un milieu
aqueux.
CONTEXTE
Le plasma est un gaz électriquement conducteur
contenant des particules hautement réactifs tels que des radicaux, des atomes,
des électrons, des ions du plasma, et analogues. Par exemple plasma peut être formé lorsque
les atomes d'un gaz sont excités à des niveaux élevés de l'énergie dans lequel
les atomes de gaz perdent la main sur certains de leurs électrons et deviennent
ionisé pour produire le plasma.
Plasma thermique, y compris arc de plasma est
connu. Toutefois arc de plasma est
associée à une forte consommation d'énergie, l'érosion rapide des électrodes
lorsqu'elles sont utilisées dans l'électrolyse, le besoin de catalyseurs et de
la perte à haute énergie en raison des températures élevées associées.
Il est clair par conséquent, il serait avantageux
si un plasma non-thermique peut être conçu.
Cela permettrait au plasma doit être utilisé pour un certain nombre
d'applications pour lesquelles le plasma est utile sans les inconvénients liés
à l'utilisation d'un arc de plasma à haute température.
RESUME DE L'INVENTION
Selon un premier aspect de la présente invention,
il est proposé un procédé pour générer un plasma dans un fluide, comprenant les
étapes consistant à fournir un fluide, l'introduction et / ou de générer une ou
plusieurs chambres à gaz ou des bulles dans le liquide, de sorte que les
chambres ou des bulles sont contenues par le liquide, et le traitement du
fluide de telle sorte qu'un plasma est généré à l'intérieur des chambres ou des
bulles.
Le fluide peut être un liquide qui est contenu à
l'intérieur des moyens de confinement de liquide.
La demanderesse a découvert qu'un plasma peut être
généré à l'intérieur de bulles relativement facilement dans un milieu
aqueux. Ce plasma provoque la
dissociation de molécules et / ou des atomes qui peuvent ensuite être traités
et / ou mis à réagir pour obtenir des produits utiles de réaction et / ou des
molécules et / ou des atomes.
Le conteneur de liquide peut être ouvert à
l'atmosphère, et le procédé peut donc être effectué à une pression sensiblement
atmosphérique. En variante, le récipient
peut être placé à l'intérieur d'une chambre de réaction étanche, par exemple,
sous vide partiel. Cette réduction de
pression permet de réduire l'énergie nécessaire pour réaliser une décharge
luminescente à l'intérieur des bulles passant au-dessus d'une cathode.
Surtout le processus n'est pas requise pour être
effectuée dans un vide.
Le plasma peut être formé, par exemple, en
appliquant une différence de potentiel aux bornes des électrodes qui sont
immergées dans le liquide.
Après le passage du courant de potentiel suffisante
entre les deux électrodes, la barrière diélectrique associée à la surface de
bulles / chambre se décompose avec formation d'accompagnement d'une décharge
luminescente à plasma et à l'intérieur des bulles de gaz ou des chambres. Cela permet la formation de plasma à être
effectuée à très basse tension, le courant, la température et la pression, par
rapport aux procédés connus de formation de plasma.
Par exemple, les tensions typiques et les courants
associés à l'arc au plasma sont de l'ordre de 5 kV et 200 A, respectivement,
alors que dans la présente invention, un plasma peut être pourvue d'une tension
aussi faible que 350 V et un courant aussi faible que 50 mA .
La formation d'une région à décharge luminescente à
proximité de ladite une électrode est provoquée par une rupture diélectrique
dans les bulles autour de l'électrode.
Les bulles ont une faible conductivité électrique et, par conséquent, il
est d'une grande chute de tension entre les électrodes à travers la région de
bulle. Ce représente la chute de tension
pour une grande partie de la chute de tension totale aux bornes des électrodes. Le plasma est généré à l'intérieur des bulles
contenues dans l'électrolyte.
L'électrolyte liquide joue le rôle de confinement du plasma à
l'intérieur des bulles.
Lorsque la décharge de plasma se produit, la vapeur
d'eau à l'intérieur des bulles connaîtra dissociation du plasma de sorte que
les espèces de H+, OH, O-, H, H3, et d'autres oxydants, réductrice et les
radicaux sont formés. La formation
d'espèces chargées du plasma dépendra bien sûr également de la composition
chimique de l'électrolyte.
Dans la présente invention, la tension nécessaire à
la génération du plasma est beaucoup plus faible que le plasma de décharge
luminescente sous gaz généré seules conditions.
Par exemple expériences ont démontré que le plasma commence à se
produire à des tensions aussi basses que 350 V et la tension maximale requise
ne doit pas dépasser 3000 V. Cette
exigence est fondée sur une densité de courant de 1 à 3 Amp / cm2 qui peut être
obtenu au point de décharge de sorte que le courant d'entrée varie de 50 mA à
900 mA.
Le plasma peut être créé, selon la présente
invention, d'une manière stable avec une faible tension et l'alimentation en
courant, ce qui conduit à une économie de la consommation d'énergie.
Les bulles peuvent contenir des matériaux précurseurs
en provenance de fluide, qui est de préférence un liquide, de manière davantage
préférée étant un électrolyte aqueux.
Cette matière a pu être transféré à partir du liquide à bulles par
diffusion ou par évaporation.
En variante, le précurseur peut être introduit
directement dans les bulles à partir de l'extérieur du système.
L'étape de génération de bulles dans le milieu
aqueux peut être réalisée par une ou plusieurs des opérations suivantes :
l'électrolyse, l'ébullition, la cavitation ultrasonore, l'entraînement, la
diffusion, réaction chimique, la dissociation par des électrons et des
collisions d'ions ou un chauffage local ou ébullition, impact hydraulique,
ultrasons ondes, chauffage laser, ou de la réaction électrochimique, chauffage
de l'électrode, libérant des gaz piégés dans le liquide, et gaz introduits de
l'extérieur ou d'une combinaison des deux.
Les bulles d'électrolyse peuvent être générés par
l'électrode du fait des différences de potentiel appliquées sur les, par
exemple bulles d'hydrogène libérés par la cathode ou de bulles d'oxygène
libérés par l'anode. Les bulles
d'Ebullition peuvent être générés par un chauffage électrique dans la zone des
électrodes. Les bulles peuvent être
générés par un chauffage électrique direct, soit par chauffage à proximité de
l'électrode par un fil ou d'une grille en mouvement. Le chauffage par micro-ondes et de chauffage
utilisant des lasers peuvent également être utilisés pour générer des bulles
d'Ebullition.
Des bulles de cavitation peuvent être générées en
utilisant un générateur de bulles par ultrasons ou un jet de liquide ou un jet
d'un mélange de gaz et de liquide injecté dans l'électrolyte au voisinage de
l'électrode. Des bulles de cavitation
peuvent également être générés par l'écoulement hydrodynamique de l'électrolyte
au voisinage de l'électrode. La
diffusion de gaz à proximité de l'électrode peut également être utilisée pour
générer des bulles.
Les bulles peuvent également être générés par une
réaction chimique qui développe le gaz sous forme de produit de réaction. Habituellement, ces réactions impliquent la
décomposition thermique de composés dans les réactions électrolytiques ou à
base d'acide dans l'électrolyte. Les
bulles peuvent également être formés dans l'électrolyte par l'addition d'un
agent moussant à elle.
Typiquement, la génération de bulles forme une
gaine autour de la bulle une électrode.
La gaine de la bulle peut avoir une épaisseur de quoi que ce soit de
quelques nanomètres à-dire 50 mm.
Typiquement, la gaine de bulles peut avoir une épaisseur de 1 mm à 5
mm. En outre, il doit être entendu que
les bulles ne peuvent pas être homogène tout au long de la gaine.
Les gaz ou les vapeurs formées à l'extérieur du
récipient peuvent être pompées ou soufflées dans le milieu aqueux, à proximité
de la cathode.
Ainsi, la composition du plasma qui est généré à
l'intérieur des bulles peut être adapté à l'application à laquelle le plasma
est mis et les bulles peut, soit être généré à l'intérieur du liquide à partir
de composants dans le liquide ou dans le liquide introduit depuis l'extérieur
de l'enceinte de confinement moyen.
Les bulles peuvent prendre différentes formes et
tailles, y compris un espace d'air en forme de feuille ou une poche d'air
revêtement enveloppant les électrodes ou répartis dans le milieu liquide dans
des micro bulles.
Mousse de liquide peut également être considérée
comme des bulles ou des chambres à gaz aux fins de la présente invention. Il s'agit d'une dispersion très concentrée de
gaz dans un mince interconnexion film continu de liquide. Le volume de gaz peut atteindre jusqu'à 80 %
d'une zone confinée. Gaz généré à
l'intérieur de ou introduite dans le réacteur à l'extérieur peut aussi être
encapsulé dans un agent d'expansion pour lui permettre de subir le traitement
de décharge de plasma.
Les gaz piégés à l'intérieur d'un brouillard
liquide épais dans un espace confiné, sont également considérés comme contenant
des bulles de gaz, qui contiennent des gaz et des vapeurs de liquides qui
assurent la condition de génération de plasma non thermique. Le liquide peut contribuer un ou plusieurs
matériaux de base pour la dissociation lors de la décharge de plasma.
En pratique, l'évolution des bulles de gaz à
proximité d'une électrode et enveloppant dans un procédé d'électrolyse à créer
une barrière diélectrique qui prévient et ralentit la circulation du
courant. En même temps, le gaz dissous
ou micro-bulles réparties et diffuse dans le volume de liquide, créant ainsi un
fort pourcentage de fractions de vide (micro-bulles de gaz) qui à son tour
augmente la résistance électrique de sorte que la tension à travers le milieu
liquide est élevée. Lorsque la tension a
augmenté suffisamment, le gaz piégé à l'intérieur des bulles subit une transformation
de plasma de non-équilibre. A ce stade,
la rupture du diélectrique se produit permettant la reprise du flux de courant
à travers la couche de gaine de bulles ou poches d'air.
Toutes les molécules d'eau et les atomes qui
bordent l'interface gaz liquide et d'une enveloppe de bulle seront également
soumis à l'influence du plasma pour produire H + et OH- et d'autres espèces
radicalaires. Certains de ces atomes et
des molécules aura neutralisés transposer dans les bulles de gaz de gaz
supplémentaire qui augmente comme la taille de la bulle. En tant que tel les bulles ramasser vapeurs
plus liquides avant une prochaine succession de décharge de plasma. Un tel cycle de décharge répétitif tel peut
avoir lieu en une fraction de seconde à plusieurs secondes, en fonction de la
composition de l'électrode et de réacteur.
L'étape de génération de bulles dans le milieu
aqueux peut comprendre l'ajout d'un agent de moussage dans le milieu aqueux de
telle sorte que des bulles se forment à l'intérieur de la mousse. Les bulles de mousse sont confinés par un
milieu aqueux qui est électriquement conducteur. Les bulles de mousse peuvent varier
considérablement en taille en-dessous d'une fraction de millimètre.
L'étape de bulles générant peut comprendre la
formation d'un brouillard d'aérosol. Le
gaz dans le brouillard d'aérosol définit de façon générale bulles dans le sens
où il ya des volumes de gaz entre les gouttelettes de liquide. Ces bulles sous la forme d'espaces entre les
gouttes de liquide fonctionnent d'une manière similaire à bulles classiques au
sein d'un liquide et un plasma est formé dans ce gaz de la même manière que
décrit ci-dessus.
Un avantage de la mousse et brume d'aérosol est
qu'elle fournit pour un bon mélange des composants gazeux à l'intérieur du
brouillard et de la mousse. Le plasma
est généré dans les bulles de la mousse et de brouillard d'aérosol de la même
façon qu'elles sont formées dans un liquide aqueux, p.ex. faisant passer un
courant électrique entre les électrodes espacées dans la mousse ou le
brouillard.
L'étape de formation d'une décharge luminescente
dans la région de la bulle peut être obtenue en augmentant la différence de
potentiel aux bornes des électrodes au-dessus d'un certain point de seuil.
La formation d'une décharge luminescente et la
génération de plasma à l'intérieur des bulles peut être assisté par une
alimentation pulsée ou stable, un champ de magnétron, un rayonnement
ultrasonique, un filament chaud capable d'émission d'électrons, le rayonnement
laser, le rayonnement radio ou micro-ondes.
Les besoins en énergie peut également être assistée par une combinaison
de deux ou plus l'une des caractéristiques ci-dessus. Ces facteurs peuvent avoir pour effet de
réduire l'apport d'énergie nécessaire pour atteindre le seuil de différence de
potentiel à laquelle une décharge luminescente est formée.
Dans les procédés électrochimiques classiques
bulles sont considérés comme indésirables. Il en résulte des efforts concertés
sont faits pour éviter la formation de bulles pendant le fonctionnement des
cellules électrochimiques. En revanche,
le procédé de la présente invention favorise délibérément la formation de
bulles et utilise des bulles à proximité de l'électrode comme une
caractéristique essentielle de l'invention.
La gaine de la bulle entourant l'électrode est essentiel d'établir une
région de plasma qui provoque alors le dépôt par plasma sur l'article.
Ainsi, le plasma est formé à l'intérieur des bulles
et des molécules et / ou des atomes ionisés qui sont entourées par un liquide
qui fournit efficacement une structure de confinement à l'intérieur duquel le
plasma est contenu. Le liquide à son
tour, s'ouvre généralement vers l'atmosphère.
Plasma à décharge luminescente peut être assez
facilement accomplie à l'intérieur de la cellule car la gaine de bulles a pour
effet de provoquer une proportion importante de la chute de tension à se
produire à travers la gaine de la bulle.
Elle est concentrée dans cette zone plutôt que d'une diminution linéaire
dans l'espace d'électrode. Ceci permet
d'obtenir la force d'entraînement pour générer une décharge luminescente de
plasma et à partir de là le dépôt de l'espèce ionique.
La charge électrique est appliquée de préférence
sous forme d'impulsions, car cela permet la production de plasma à basse
tension.
Le fluide est de préférence un électrolyte liquide,
par exemple un milieu aqueux, de sorte que dans un mode de réalisation préféré,
le milieu est de l'eau.
L'électrolyte peut comprendre un véhicule liquide
et / ou d'une source ou d'un précurseur de la matière devant être ionisé par le
plasma.
Lorsque le liquide est de l'eau, des particules
chargées du plasma comprennent des espèces telles que les radicaux OH, O et H+,
OH, O2 et O3, qui vont réagir avec le liquide environnant.
L'eau distillée est connu pour être diélectrique et
non conductrice. Il est cependant lorsque l'eau contient des impuretés telles
que les minéraux dissous, les sels et les colloïdes de particules, par lequel
l'eau devient conductrice, qui ionisation et d'électrolyse peut survenir.
Le procédé peut comprendre en outre l'addition d'un
additif, tel qu'un agent améliorant la conductivité acide ou alcaline, dans le
milieu aqueux afin d'améliorer cette conductivité électrique tels que des sels
organiques ou des sels inorganiques, par exemple KCl, MgCl2, NaOH, Na2CO3,
K2CO3, H2SO4, HCl.
Le procédé peut comprendre l'addition d'un agent
tensioactif dans le milieu aqueux destiné à abaisser la tension de surface du
milieu et améliorer la formation de bulles, par exemple, à stabiliser la
formation de bulles.
L'électrolyte peut en outre contenir des additifs
sous forme de catalyseurs pour augmenter la réaction de molécules et / ou des
atomes produites dans le plasma, les additifs pour aider à la formation de
bulles, et des additifs pour tamponner le pH.
Le procédé peut comprendre en outre le
refroidissement de l'électrolyte pour éliminer l'excès de chaleur produite par
la réaction de plasma et de régulation de la concentration d'un ou plusieurs
composants de l'électrolyte.
Le refroidissement peut comprendre l'élaboration
électrolytique du bain de pompage à travers un échangeur de chaleur, puis il
remet au bain.
Création de plasma, selon la présente invention
peut être effectuée en l'absence de conditions extrêmes, par exemple plasma
selon la présente invention peut être de fournir la pression atmosphérique et à
température ambiante.
Au cours de la production de plasma selon la
présente invention, un voile de bulles construit de préférence jusqu'à et
étouffe autour d'au moins une des électrodes, de sorte que la charge électrique
s'accumule dans l'enveloppe à bulles, créant ainsi une barrière diélectrique
qui empêche la circulation du courant, de sorte que la résistance électrique
dans l'milieu liquide s'accumule de telle sorte que la tension à travers le
milieu est porté à un degré tel que les bulles de gaz à l'intérieur est excité
à un niveau d'énergie au cours de laquelle un plasma est produit.
Le procédé selon la présente invention comprend de
préférence l'étape supplémentaire consistant à exposer le matériau à un plasma,
qui, en contact avec le plasma subit un changement chimique ou physique et /
ou. Par exemple, le plasma peut être
utilisé pour provoquer la dissociation des composés toxiques et briser les
composés et / ou les faire subir des réactions conduisant à des produits de
réaction inoffensifs. Le plasma produit
selon la présente invention, qui sera désigné sous le nom de plasma "
sous-liquide " a les mêmes propriétés physiques et chimiques que le plasma
produit selon des méthodes connues et en conséquence a également l'utilité de
ce plasma.
Le plasma sous-liquide selon la présente invention
peut créer un état catalytique actif qui facilite l'interaction du gaz et du
liquide. En tant que tel, le plasma
selon la présente invention, peuvent favoriser une réaction qui a lieu dans un
milieu liquide, pour les réactions chimiques par exemple, la production de
produits pharmaceutiques, la production de nanoparticules, de l'extraction de
métaux à partir de liquide, la stérilisation à basse température de aliments
liquides, utilisés dans l'industrie du papier pour décontaminer l'effluent, la
fragmentation ou de-lignifications de cellulose; la suppression de l'odeur de
décharger un liquide dans les industries agro-alimentaires, et le traitement de
l'effluent liquide. Le matériau peut
être modifié chimiquement par des moyens comprenant un ou plusieurs des
éléments suivants: ionisation, réduction, oxydation, d'une association, de
dissociation, de radicaux libres d'addition / élimination, grâce à quoi, le cas
échéant, après une modification chimique, la matière est enlevée.
L'invention peut être utilisée pour résoudre les
problèmes existants. Par exemple, l'eau
qui a été utilisée dans des procédés industriels ou utilisée d'une autre
manière doit être traitée pour éliminer les composants nocifs avant d'être
renvoyé à la masse d'eau. Cette opération est généralement réalisée en
faisant réagir les composants nuisibles avec d'autres composants chimiques
introduits à l'eau pour former des produits relativement inoffensifs. De nombreux composants indésirables sont
traités équitablement efficace de cette façon.
Cependant,
certains composants nocifs présents dans l'eau ne sont pas capables d'être
traités de cette façon. Cela pose un
problème car ces composants nocifs, par exemple contaminants, doivent être
retirés de l'eau avant de retourner dans les eaux souterraines. Un moyen connu de traiter certains de ces
composants est d'utiliser un processus de production électrique à briser ces
produits chimiques toxiques. Toutefois
un procédé à arc électrique nécessite une quantité importante d'énergie pour
l'arc entre les électrodes à l'intérieur du liquide et est donc coûteux. En outre, le nombre de produits chimiques qui
sont capables d'être traités de cette manière est limité. Une autre limitation de ces procédés est
qu'ils provoquent souvent une consommation rapide et la dégradation du matériau
d'électrode. Le demandeur pense que
cette eau peut être mieux traitée par le procédé de la présente invention.
En outre, le procédé à l'arc électrique de plasma
fournissant, applique une haute tension à travers les électrodes étroitement
espacées provoquant la décomposition et l'ionisation des molécules, et donc une
forte augmentation du courant électrique entre les électrodes.
En outre, de nombreux métaux ou des minéraux sont
présents naturellement dans le sol sous la forme de minerais, tels que des
oxydes minéraux. Les minéraux doivent
être réduites de minéraux utiles.
Typiquement, la réduction est effectuée en utilisant des techniques
pyrométallurgiques, par exemple, tels que ceux utilisés dans les fours à arc
électrique. Ces traitements sont très
agressifs et utilisent d'énormes quantités d'énergie électrique. De toute évidence, il serait avantageux si
une méthode efficace de l'énergie plus simple et plus rationalisée et plus de
la réduction d'un oxyde minéral à un minéral pourrait être conçu. Le demandeur pense que cela peut se faire par
le procédé de la présente invention.
Pourtant, en outre, la production d'énergie électrique
avec des piles à combustible est considérée comme un nouveau domaine
passionnant de la technologie. Ces piles
à combustible utilisent de l'hydrogène comme combustible. Par conséquent une source relativement peu
coûteuse de cet hydrogène en tant que combustible est requise. Actuellement, l'hydrogène est produit par des
cellules solaires. Cependant la présente
invention peut être utilisée pour fournir une telle source d'hydrogène.
Dans une forme de la présente invention, les
composés indésirables peuvent être déposés sur une électrode, par exemple, la
cathode, en tant que couche ou revêtement.
Le composé peut alors être retiré du liquide par simplement retirer du
milieu aqueux.
Dans une autre forme, le composant indésirable peut
être mis à réagir avec un composé chimique, par exemple, au sein du plasma,
pour former un composé solide, par exemple un sel sous la forme d'un précipité,
qui se dépose sur le milieu aqueux et peut alors être retiré du milieu aqueux.
Typiquement, le composant indésirable sera toxique
pour les animaux ou nocifs pour l'environnement. Cependant les composants qui sont
indésirables dans d'autres moyens sont également inclus dans la portée de
l'invention.
Le demandeur envisage que ce sera particulièrement
utile pour l'élimination de métaux lourds des eaux résiduaires. Il sera probablement aussi utile pour le
traitement des gaz contaminés. Ces gaz
sont introduits dans le milieu aqueux de manière à ce qu'ils forment une partie
des bulles passant au-dessus de la cathode et ensuite être traité comme décrit
ci-dessus.
Un autre exemple est l'extraction d'une substance
minérale, par exemple, un métal, à partir de son oxyde métallique, le procédé
comprenant : la dissolution de l'oxyde minéral dans un milieu aqueux, puis le
soumettre à la méthode décrite ci-dessus selon le premier aspect de l'invention
selon laquelle un plasma est généré à l'intérieur des bulles passant au-dessus
de la cathode, et le plasma réduit l'oxyde minéral de la matière minérale en
soi.
L'ozone, qui est formée dans le plasma peut être
ensuite mis à réagir avec l'hydrogène pour former un composé inoffensif tel que
l'eau. Le minerai réduit qui est formé
dans le plasma, par exemple, un métal, peut être déposé sur la cathode, ou bien
peut être précipité sous forme d'un solide dans le récipient.
Dans le cas de l'eau, de l'hydrogène et de
l'oxygène produit, à déplacer l'anode et la cathode et qui sont de préférence
ensuite enlevé. En tant que tel, le
procédé selon la présente invention est une manière économique, simple et
efficace de produire de l'hydrogène.
L'hydrogène produit dans ce mode peut être utilisé
comme combustible, par exemple, dans les piles à combustible pour la production
d'électricité. Le demandeur estime que
l'hydrogène peut être produit à peu de frais dans ce mode . La technologie des
piles à combustible reçoit actuellement une augmentation du niveau de réception
à la recherche d'une source pas cher de la fourniture de l'hydrogène.
Selon un autre aspect de la présente invention, il
est proposé l'utilisation de ce plasma " sous-liquide " dans une ou
plusieurs des opérations suivantes : traitement physique de la matière,
l'électrolyse, la production de gaz chimique et / ou, en particulier la
production de gaz hydrogène ; eau, fluide et / ou le traitement des effluents;
l'extraction minière ; stérilisation de l'eau potable et / ou de la nourriture
liquide, la production de nano-particules, la rénovation des propriétés
physiques et chimiques et matériaux.
Selon un autre aspect apparenté de la présente
invention, il est fourni un appareil pour fournir un plasma comprenant : un
récipient dans lequel un plasma est provideable, bulles moyens de piégeage,
disposé à l'intérieur du récipient, pour piéger des bulles de gaz à un
emplacement prédéterminé dans le récipient et, des moyens de création de
plasma, en liaison avec le conteneur, pour créer un plasma à partir du gaz à
l'intérieur de la bulles.
Les moyens de création du plasma comprennent de
préférence des moyens de décharge électrique, qui comprennent le plus de
préférence, d'une cathode et / ou anode.
Appareil, dans un mode de réalisation préféré étant
une cellule d'électrolyse, de préférence, comprend en outre l'introduction de
bulles et / ou des moyens de génération, pour l'introduction et / ou à générer
des bulles dans le récipient.
En outre, l'appareil comprend de préférence un ou
plusieurs des éléments suivants : moyen d'amplification pour améliorer la
formation de plasma et une ou plusieurs partitions non-conductrices disposées
entre les électrodes, de sorte que le moyen d'accroître l'comprennent de
préférence des moyens de bulle recouvrement le plus de préférence associé à des
électrodes, et dans lequel le moyen d'amplification peuvent également
comprendre des moyens de concentration pour concentrer le courant de courant
électrique dans une position prédéterminée dans le récipient qui peut prendre
la forme d'un ou plusieurs canaux disposés par l'intermédiaire d'un ou de
plusieurs des électrodes.
Les électrodes peuvent prendre toute forme appropriée,
par exemple, les électrodes peuvent être de manière profilée pour piéger /
attirer les bulles, afin d'aider les bulles de gaz en cours de création ou
introduits à l'électrode de décharge pour former une barrière diélectrique par
lequel la tension peut être augmentée grâce à quoi une densité de courant
approprié est prévu directement en haut d'entrée de courant ou passivement
créée par un dispositif de concentration de courant par exemple, en effectuant
le courant à travers les petits trous sur les électrodes ou par la réduction de
la surface de décharge des électrodes de sorte que dans ce dernier cas, les
électrodes peuvent prendre la forme de broches, fils, barres et similaires.
Par exemple, la cathode peut être formée par un
tube creux avec des trous perforés qui s'y trouvent, par exemple, de petits
trous perforés. Les trous permettent de
bulles introduites dans le tube de passage du tube dans le milieu aqueux. Alternativement, une cathode peut être faite
de treillis métallique ou une surface rugueuse, par exemple, pour favoriser la
fixation de celle-ci les bulles de ralentir le mouvement des bulles.
Dans un mode de réalisation, il y a une pluralité
de cathodes espacées l'une de l'autre et en parallèle les uns avec les autres,
et une seule anode en forme de tige, par exemple, en position centrale par
rapport à la cathode.
L'autre électrode (non déchargement) a de
préférence une grande surface telle que l'électrode de décharge.
L'électrode de décharge peut être soit cathode ou
anode en fonction de la nécessité de l'application.
Dans un réacteur expérimental de la membrane, de
partition non-conductrice de séparation, était nylon chiffon de nettoyage ayant
une matrice serré 0,5 mm d'épaisseur.
Cette membrane semi-perméable est capable de résister au passage des
ions oxygène et d'hydrogène à travers elle dans le milieu aqueux, intermédiaire
des anodes et des cathodes de manière à maintenir la séparation de l'oxygène et
de l'hydrogène produit dans le plasma.
De manière préférée, le dispositif selon la
présente invention est une cellule d'électrolyse.
Un problème connu avec la réalisation de
l'électrolyse est que le gaz / l'accumulation de bulles dans la cellule
électrolytique, forme une barrière à la circulation du courant à travers
l'électrolyte, ce qui empêche ainsi l'électrolyse, ce qui augmente la
résistance à force à son tour la tension requise en place. En tant que tel, les cellules électrolytiques
nécessitent beaucoup d'énergie et sont souvent très volumineux afin d'effectuer
la dispersion de ces gaz / bulles.
Cependant, la présente invention favorise activement telle accumulation
de bulles, afin d'effectuer la création de plasma dont les inventeurs ont
montré efficace dans la réalisation de l'électrolyse.
Description détaillée de modes de réalisation
préférés de l'invention
Un plasma formé dans un liquide conformément à la
présente invention peut se manifester dans une variété de formes. Il sera commode de fournir une description
détaillée des modes de réalisation de l'invention en référence aux dessins
annexés. Le but de fournir cette
description détaillée est d'instruire les personnes ayant un intérêt dans
l'objet de l'invention comment mettre en oeuvre l'invention. Il doit être bien compris, cependant, que la
nature spécifique de cette description détaillée ne remplace pas la généralité
des déclarations précédentes. Dans les dessins :

Fig.1 est une vue de face en coupe schématique d'un
appareil pour la mise en oeuvre d'un procédé conforme à l'invention.

Fig.2 est une vue de face en coupe schématique d'une
variante du dispositif de la Fig.1.

Fig.3 est une vue de face en coupe schématique d'un
appareil conforme à l'invention convient à la production de l'hydrogène gazeux.

Fig.4 est une vue de face en coupe schématique d'un
réacteur tubulaire à exécuter un procédé selon un autre mode de réalisation de
l'invention.

Fig.5 est un organigramme schématique de
l'appareil sous la forme d'une cellule pour la mise en oeuvre de l'invention.

Fig.6 est une vue schématique d'un bain de la cellule de
la Fig.5 comportant un générateur d'ultrasons pour générer des bulles.

Fig.7 est un diagramme schématique de tension
contre courant dans une cellule électrolytique.

Fig.8 montre la formation initiale d'une bulle de
gaine autour de la cathode en raison de l'application d'une tension à travers
les électrodes.

Fig.9 montre la gaine de bulles autour de la cathode
pendant la décharge luminescente stable à l'intérieur de la cellule, et
Figs.10-53 se référer à d'autres
modes de réalisation et les résultats expérimentaux à l'égard de la présente
invention.
La présente invention concerne la production de
plasma non-thermique contenu dans un liquide en générant des décharges corona
et décharge luminescente ou de plasma à l'intérieur des bulles ou des poches
d'air présentes dans le liquide.
Après le passage du courant de potentiel suffisant
à travers le liquide, claquage électrique de la barrière diélectrique bulles
conduit à la formation de la décharge de plasma à l'intérieur des bulles de gaz
ou poches présentes dans le liquide. Dans la plupart des cas, la décharge
luminescente se produit à proximité des électrodes mais parfois décharge
luminescente est également observée loin de l'électrode.
Les bulles peuvent être réalisées, soit par
électrolyse, une réaction électrochimique, le chauffage des électrodes, la
libération des gaz piégés dans le liquide, la cavitation ultrasonore, chauffage
au laser, et les gaz introduits de l'extérieur.
Les bulles produites par électrolyse de l'eau
contiennent de l'hydrogène gazeux à la cathode et de l'oxygène gazeux à
l'anode. Ces bulles peuvent également
contenir d'autres vapeurs chimiques provenant de l'électrolyte ou additifs.
Le liquide sert d'électrolyte qui assure la
conductivité de l'électricité, le matériau de base à partir de laquelle les gaz
et les vapeurs sont produites par dissociation de plasma pour former, par
exemple, la réduction et l'oxydation, des radicaux et des espèces neutres. Le liquide fournit également un environnement
chimique catalytique actif pour former de nouveaux composés. Il sert aussi de confinement de gaz sous la
forme de bulles ou poches d'air dans lequel la décharge de plasma non-thermique
a lieu.
Dans la pratique, des bulles de gaz en constante
évolution et qui enveloppe les électrodes lors de l'électrolyse créent une
barrière diélectrique qui empêche le passage du courant.
En même temps, le gaz dissous ou micro-bulles
réparties et diffuse dans le volume de liquide créent un fort pourcentage de
fractions de vide (micro-bulles de gaz) ce qui augmente également la résistance
électrique et ainsi augmenter la tension à travers le milieu liquide. Lorsque la tension entre les deux électrodes
atteint un niveau critique, le gaz piégé à l'intérieur des bulles subit une
transformation de plasma de non-équilibre.
Ceci est également connu comme panne électrique qui permet la reprise de
la circulation du courant à travers la couche de gaine de la bulle ou poche
d'air. Dans le cas de l'électrolyse de
l'eau, la production d'hydrogène est alors reprendre.
Pendant la décharge de plasma, une émission de
lumière peut être observée dans les bulles d'une manière sporadique ou
régulière et continue courtes bouffées près de la surface des électrodes et
dans le milieu liquide.
Taches de lumière continue peuvent également être
observés dans les régions éloignés des électrodes où petites bulles d'air
suspects sont emprisonnés et encore rester sous l'influence de fort champ
électrique.
La température de l'électrolyte à proximité des
électrodes a été mesurée comme dans la région de 50 ° C à environ 90 ° C avec
une expérimentation en cours d'exécution dans l'eau pendant 30 minutes, ce qui
indique que le plasma est un plasma non-thermique.
La variation de température peut être influencée
par la géométrie de l'électrode, la concentration de l'électrolyte, le niveau
de tension de démarrage et la densité de courant pour la décharge luminescente.
La température mesurée directement sur l'électrode de décharge peut atteindre
plus de 200 ° C pendant réforme de méthanol par exemple.
Configurations d'électrodes, la taille,
l'espacement, revêtement de barrière diélectrique, la température de
l'électrolyte, densité de courant, de tension et de la géométrie du réacteur
sont des facteurs qui influent sur la formation de plasma.
Une structure spéciale et la disposition de
conserver gaz ou des bulles de gaz à proximité des électrodes fournissent des
conditions favorables pour la formation prêt d'une décharge luminescente à
plasma stationnaire et cyclique avec une tension inférieure et entrée en
vigueur.
Configurations d'électrodes peuvent être sous des
formes suivantes : une plaque à plaque à plat articulé, plaque revêtue
diélectrique à l'assiette ou plat articulé ou les deux, treillis métallique à l'assiette,
treillis métallique à mailles de fil ou de plaque perforée, fils ou groupes de
fils dans perforée tube de cylindre, et le tube en tube.
Le matériau d'électrode peut être éponge électrode
métallique poreuse, une électrode recouverte de nid d'abeilles matières non
conductrices et un filtre en céramique poreuse à retrancher gaz ou en utilisant
la plaque non conductrice comportant des trous forés et des pièges à gaz qui
retiennent les bulles de gaz et de concentrer la densité de courant à côté de l'électrode
surface.
En général, la tenue des bulles près de la surface
des électrodes peut également être réalisé par fixation d'un matelas
non-conducteur poreux en mousse de nylon et / ou un nid d'abeilles ou des
céramiques poreuses dalle d'une épaisseur appropriée, de sorte que la mobilité
des bulles est ralentie et en même temps le conduit de circulation du courant
est réduite par un effet d'ombrage de matériaux diélectriques, qui à son tour
soulève localement la densité de courant.
Pour les mêmes billes de verre à raison, des billes
de plastique et de billes de matériau catalytique à-dire TiO2, de graphite de
taille appropriée peut être placé entre les électrodes, afin de ralentir
l'écoulement de bulles.
Un matériau de revêtement non-conducteur, de la chaleur
et de l'électrode à la corrosion, structuré de façon à conserver et des bulles
de gaz de piégeage qui se concentre également la densité de courant à travers
de petites ouvertures ménagées à travers elle, tout en offrant une surface
adéquate d'électrode exposée pour les réactions d'électrolyse électro-chimiques
et, améliore la génération de constante et courtes réactions cycliques décharge
de plasma sous-liquide.
Plusieurs couches de maille très fine inoxydable,
pris en sandwich entre deux plaques de couverture en plastique avec de petits
trous perforés, ont produit une lueur plasma stable. L'espace vide créé par le treillis métallique
en couches fournit un piège pour les bulles d'air ainsi que l'élargissement de
la surface de contact pour la réaction électrochimique et l'électrolyse.
Dans une expérience, les deux électrodes verticales
ou horizontales ont été couvertes et collées avec des matériaux non-conducteurs
(plastique) avec des perforations à motifs à des bulles de gaz du piège, tout
en permettant en même temps le contact électrique des électrodes à travers les
perforations.
La surface de contact de l'électrode a été agrandie
au-dessous du blindage pour augmenter la production de gaz au cours de
l'électrolyse ou de chauffage. La
circulation du courant est concentré au travers de petits trous de 1 à 3 mm
conduisant à gaz et des bulles piégées, qui a subi une transformation de
plasma. Plasma cyclique et stable a été
observée avec une tension continue d'entrée allant de 350V à 1900V et le courant
allant de 50 mA à 800 mA.
Une membrane non conductrice, qui ne limite pas la
libre circulation de l'électrolyte et des ions, est placé entre deux électrodes
opposées pour empêcher les bulles de passage entre les cellules électrolytiques
à deux demi-re évite le mélange des gaz qui ont été séparés par électrolyse.
Un réacteur peut être structuré de sorte que
l'électrolyte est capable de pénétrer dans le réacteur à travers la membrane de
séparation ou de la forme de l'ouverture dans le réacteur pour reconstituer la
perte d'électrolyte dans le réacteur fermé.
Il existe d'autres techniques qui peuvent être
incorporés dans l'invention proposée pour améliorer la génération de plasma
comme source d'alimentation à impulsions, la puissance RF, micro-ondes, des ondes
ultrasonores, un champ de magnétron et laser.
Certaines de ces techniques peuvent également être appliquées sous forme
pulsée.
Cavitation par ultrasons dans un liquide
(sonic-technologie) permettront d'améliorer la formation de plasma et les
réactions catalytiques qui bénéficient d'un certain nombre de demandes en vertu
de liquide plasmatique.
Le plasma sous-liquide nécessite une entrée de
tension continue ou alternative dans la gamme de 350V à 3000V et la densité de
courant allant de 1 à 3 Amp par cm2 dans le traitement d'une large gamme de
milieux liquides. La tension spécifique
et exigence actuelle pour une application donnée dépend beaucoup sur les
propriétés chimiques et physiques de liquide électrolytique, ainsi que les
facteurs mentionnés ci-dessus.
Le procédé par plasma sous-liquide selon la
présente invention, peut fonctionner à pression atmosphérique et température
ambiante. Cependant, une pression
externe inférieure à une atmosphère ou une atmosphère à plus hautes
températures n'empêche pas la génération de plasma dans les bulles. Une température plus élevée dans le liquide
signifie également les molécules de gaz plus actifs dans les bulles, qui
peuvent bénéficier de la formation du plasma.
Plasma non thermique généré dans un liquide selon
la présente invention, présente des avantages sur les types connus de décharge
de plasma, par exemple à gaz, sous l'arc de plasma de l'eau et de la puissance
d'impulsion de décharge électrique, à savoir:
Il ne nécessite que les cellules électrolytiques
simples pour être le réacteur pour effectuer un tel rejet. Il existe peu de
l'érosion des électrodes et plus large gamme de matériaux d'électrode peut être
choisi tel que l'acier inoxydable, du graphite, de l'aluminium et des matériaux
bons conducteurs qui sont la résistance à l'érosion chimique. La polarité de l'électrode peut être inversée
si nécessaire pour compenser la perte de matériaux d'électrode si on le
souhaite.
Il fonctionne sous une pression atmosphérique et la
température ambiante. L'électrolyte
liquide sera la principale source de matériaux pour la réaction chimique et
physique de prendre part au processus.
Il ya plusieurs façons que les bulles peuvent être produites dans la
cellule électrolytique. Le gaz peut
également être introduit dans le réacteur catalytique à plasma où une
dissociation et se déroule.
Il s'agit d'un système à basse température lors de
la décharge de plasma est non-thermique.
Toute hausse de température excessive ou indésirable peut être réduit en
augmentant le débit du liquide qui peut perdre sa température par échange de
chaleur de la circulation. La chaleur
produite peut être récupérée sous forme d'énergie secondaire.
L'électrolyte (liquide) servira extension des
électrodes conductrices en contact avec les gaz ou les vapeurs piégées à
l'intérieur des bulles. L'entrefer entre
les deux électrodes est réduite à l'épaisseur des bulles de gaz ou une poche
d'air qui permet ainsi une décharge de plasma à une tension beaucoup plus
faible et de courant par rapport à d'autres systèmes de décharge de
plasma. Plasma à décharge luminescente
selon la présente invention, peut être initiée dans des conditions de tension
aussi faible que 350 V et le courant allant de 50 mA à 800 mA. L'énergie supplémentaire n'est pas nécessaire
dans le fractionnement des molécules d'eau à bulles transitoires comme dans
l'autre système de décharge électrique sous tension qui nécessite au moins de 5
à 6 kV, et de très haute intensité à plus de 200 A d'alimentation pulsée. Décharge de plasma aura également lieu dans
des poches ou des bulles de gaz à l'écart de l'électrode dans la mesure où
l'intensité du champ électrique est suffisante pour provoquer une telle
décharge.
L'électrolyte est également un confinement des gaz
générés dans le système, ou du gaz introduit délibérément des propriétés
connues, à la place de l'air ordinaire qui peut conduire à la production de NOx
indésirables par exemple. Gaz rare tel
que l'argon n'est pas nécessaire d'améliorer l'initiation de la décharge
luminescente parfois nécessaire dans le système d'évacuation d'air.
L'électrolyte sert également de conducteur et le
passage pour le transport des espèces ionisées et des électrons de
transmission. Les atomes et les
molécules provenant de l'électrolyte ionisés seront collectées dans leurs
électrodes respectives sous forme de gisement de gaz ou de matériel. Ces espèces ionisées sont une ou l'autre agissant comme une réduction ou
d'un agent d'oxydation dans la demi-cellule respective. Etant donné que les
ions de gaz produits au cours de la décharge migrent à leurs pôles respectifs à
collecter individuellement, de l'hydrogène gazeux et de l'oxygène gazeux
peuvent être collectées séparément.
Les
molécules et atomes de gaz et de vapeurs à l'intérieur de la bulle qui
subissent plasma à décharge luminescente sont ionisés, excité ou dissociés pour
produire les espèces très actifs pour la réduction, l'oxydation et la formation
d'espèces neutres ou radicaux, qui à leur tour réagissent avec les éléments
chimiques présents dans l'alignement de l'interface de gaz et de liquide des
bulles mur. Le grand nombre de
bulles générées à proximité des électrodes et dans le liquide proximité, entrer
en contact avec un plus grand volume de liquide, de sorte nad fournit un
traitement efficace, la répartition, la transformation de produits chimiques,
de matières organiques ou des éléments qui ont été pris pour cible.
Liquide est un bon moyen pour transmettre des ondes
ultrasonores. Sonic-excitation est
bénéfique pour la dissociation des matériaux et l'extermination des
micro-organismes et il facilite la répartition et la fusion locale de matières
solides colloïdales lors de l'impact qui améliore également le processus de
réduction de l'oxyde de plasma. Les cavitation
ultrasons générés peuvent être pleinement utilisés pour travailler en
collaboration avec la décharge de plasma sous-liquide. Une cavité micro ultrasons est de taille et
distribué uniformément dans le volume de liquide complet. Les cavités sont un vide poussé qui contient
la vapeur de liquide et de gaz, et ceux-ci favorisent une décharge de
plasma. La température élevée et la
pression atteint 10,000 K et une pression atmosphérique de mille fois, produit
sur la phase affaissement de ces cavités travail est complémentaire de celle du
plasma de décharge électromagnétique.
Cela permet de moins de liquide décharge de plasma se propager plus loin
des électrodes et être bien réparti dans le volume de liquide qui augmente son
efficacité globale.
L'électrolyte peut également être sous la forme
d'un mélange, d'un liquide émulsionné, un colloïde, ou des mousses
d'encapsulation, soit les émissions de gaz provenant du liquide ou introduit à
l'extérieur. Le liquide émulsionnée d'un
mélange d'huile / eau et de gaz encapsulation de combustible hydrocarboné avec
l'irradiation ultrasonique, facilitera leur reformation pour la production
d'hydrogène.
Des particules insolubles granulaire fine d'oxyde
minéral, tel que l'aluminium, le titane, le fer, la silice, etc peuvent être
suspendus sous la forme de colloïde avec le liquide qui est de l'objet d'une
réduction avec des atomes d'hydrogène ioniques actives dans un environnement
catalytique à plasma hautement réactif à devenir désoxydé et raffiné. Ce sera d'autant plus, avec l'aide de
l'impédance acoustique. La décharge
luminescente à plasma a également démontré la capacité à dissocier des composés
solubles de métaux ioniques, de sorte que par la suite les ions métalliques
chargés positivement sont séparés à proximité de l'électrode de cathode en
forme de précipitation et le dépôt électrolytique du plasma.
L'électrolyte peut être une source de matériel pour
le dépôt de couches minces à l'aide d'une décharge luminescente de plasma. En outre, des particules de taille
nanométrique de certains composés et des éléments c'est à dire de l'hydrure de
métal, d'oxyde, les métaux purs, les métaux semi-organique, céramique, etc
peuvent aussi être produits à l'aide de la décharge de plasma sous-liquide en
combinaison avec le mécanisme de cavitation à ultrasons, à provoquer la rupture
et de la réforme de certains composés.
La capacité catalytique hautement réactive et la dissociation du plasma
de décharge luminescente, les réformes et reconstitue les éléments chimiques et
composés de base des atomes ou des molécules pour former des nanoparticules. Il
s'agit notamment, des matériaux inorganiques, métalliques et non métalliques
organiques tels que la silice, de carbone de titane, etc. C'est aussi un moyen très efficace pour
extraire ou éliminer les métaux lourds à partir d'un liquide par oxydation tels
que Hg à HgO; Cu, Zn, Cr, etc. pour former une précipitation de l'hydroxyde et
de soluté ionique de métal à déposer par le procédé d'électrodéposition dans un
plasma.
Le plasma sous-liquide crée un environnement
hautement catalytique et réactif pour des réactions chimiques qui ne seraient
pas avoir lieu dans des circonstances normales. Les espèces réductrices à
savoir H+ et les radicaux oxydatifs à savoir O, O3, H2O2, OH et d'autres
espèces radicalaires produites dans l'électrolyse et le plasma dissociation
dérivé du liquide lui-même. L'action
d'excitation sonore, qui améliore l'efficacité de la décharge de plasma ne peut
se faire spontanément sous et à l'intérieur du liquide.
La technique de plasma sous-liquide, couplé avec la
sonic-excitation et de l'action électro-chimique, crée un environnement de
température élevée jusqu'à 10,000 K localisée et pression jusqu'à des milliers
d'atmosphères qui favorisent la production de froid des phénomènes de fusion.
Il s'agit d'un système à faible énergie. Généralement haute tension de 0,35 KV jusqu'à
3 KV avec une faible densité de courant rarement nécessaire de plus de 3 Amp /
cm2 sera nécessaire pour faire face à un grand nombre de différents types de
processus de plasma sous-liquide. Si une
autre méthode d'amélioration est appliquée, la haute tension et l'exigence
actuelle seront encore réduits.
Il s'agit d'un procédé pour produire de
l'hydrogène, de l'oxygène avec de l'eau ou d'autres gaz et le dépôt du matériau
de soluté liquide contenant des produits chimiques autres que l'échange d'ions
classique. Les molécules et les atomes
sont ionisés, excité et soumis à une dissociation pour former des radicaux
ionisés, et des espèces neutres par l'influence de la décharge de plasma. Les espèces dissociées peuvent être produits
soit près d'anode ou de cathode. Les
espèces ionisées sont alors attirés par leur polarité respective à neutraliser
pour produire du gaz ou dépôt de matériaux.
La dissociation des atomes ou molécules sont le résultat de collisions
d'électrons et une grande variété d'espèces dissociées est produit qui crée des
éléments réactifs pour la réduction, l'oxydation et les environnements
hautement catalytiques qui favorisent la réaction chimique de ces composés
relativement stables et les éléments.
Aucun des produits chimiques sont nécessaires en
tant qu'additif dans un procédé de décontamination, dont les produits
chimiques, à savoir le chlore et l'ozone, pourraient devenir une source de
pollution secondaire.
Observations Expérimentales
Lorsque suffisamment de micro-bulles Provenant de
la surface de l'Électrode de bloquer le flux de courant, la tension augmente
progressivement jusqu'a non le point de tension débuts de la HNE Atteinte Grâce
à quoi des micro-bulles commencent à Connaître Décharge luminescente. Ceci précéder Effet non d'avalanche Qui se
Propage par d'Autres de micro-bulles proximité.
Une lumière massif est alors émis en un éclair avec
un bruit de bulles qui éclatent. La
lumière est jaune à orange indiquant une décharge de plasma dans le gaz
d'hydrogène à l'électrode de cathode . Peu de temps après la mise en marche du
réacteur, la température dans les électrodes monte, ce qui contribue à la
formation de bulles de vapeur, qui à son tour crée un environnement de grande
bulle pleine de vapeur d'eau de sorte que la prochaine succession de décharge
de plasma a lieu en une fraction de seconde.
Les caractéristiques qui permettent le piégeage des
gaz, la concentration de la densité de courant à l'intérieur d'une petite
région, et le réapprovisionnement continu du gaz, sont stables et une tension
d'auto-régulation et d'alimentation de courant, l'espacement des électrodes, la
configuration de l'électrode et de l'électrolyte de concentration, tout en qui
ont une incidence sur la génération de décharges luminescentes plasmatiques du
cycle souhaitables stable et courts.
L'invention présente un certain nombre
d'applications, y compris :
Assisté par plasma électrolyse pour la production
d'hydrogène.
Réforme de plasma non thermique des hydrocarbures
et de l'hydrogène des composés riches pour la production d'hydrogène.
Traitement des déchets liquides pollués et
contaminés contenant des polluants chimiques et de métaux lourds.
Le traitement des émissions de gaz pollué et l'élimination
des odeurs.
Stérilisation de l'eau potable et des aliments
liquides.
Extraction et le raffinage de minerai de ses
minerais d'oxyde ou oxyde.
Production de nanoparticules.
Amélioration de la chimie d'un matériau et les
propriétés physiques de l'irradiation au plasma de décharge dans des conditions
sous-liquides. Ceci favorise aussi la nécessité d'une
réaction au plasma et un traitement sous-liquide.

Fig.1 illustre un appareil de base pour une mise en
oeuvre du procédé de l'invention, à savoir, la génération d'un plasma à
l'intérieur de bulles formées à proximité d'une cathode dans un milieu
aqueux. Le dispositif 1 comprend
un moyen de confinement du liquide sous la forme d'un réservoir ouvert
rectangulaire ouverture 2 dans l'atmosphère et contenant un liquide
aqueux 3 et un agitateur 4 pour agiter les liquides aqueux dans
le réservoir 2.
Deux cathodes espacées 5 sont positionnés
dans le réservoir 2, en alternance avec trois anodes 6 en saillie
dans la cuve 2 et qui s'étendent généralement parallèlement aux cathodes
5. Un tuyau de bulle 8 est
positionné au fond de la cuve 2 pour introduire des bulles dans le
milieu aqueux en à proximité de chacune des cathodes 5.
L'application d'une différence de potentiel adaptée
entre les anodes et les cathodes conduit à une décharge luminescente étant
formé et un plasma à l'intérieur des bulles adjacentes à la cathode. Cette ionise les atomes et / ou molécules à
l'intérieur des bulles et peut être utilisé pour réaliser un certain nombre
d'objectifs industriellement et commercialement utiles. Par exemple, il peut être utilisé pour
générer de l'hydrogène gazeux, l'un de ses usages comprend le placement dans
une pile à combustible pour produire de l'électricité. Il peut également être utilisé pour neutraliser
des composés nocifs dans le milieu aqueux, par exemple provenant d'une source
dans un liquide ou gaz contaminé et le traitement de ces composés nocifs. Enfin, il peut également être utilisé pour
revêtir la surface d'un article avec un matériau particulier.
Chacune des cathodes est sous la forme d'un tube
perforé. Au moins une extrémité du tube
est ouverte et typiquement du gaz est introduit à travers cette extrémité
ouverte . La paroi latérale du tube est perforée à ce que ces problèmes de gaz
en provenance du tube dans le milieu aqueux, autour de la cathode. En variante, chacune des anodes peut être en
forme de tige.

Fig.2 illustre une variante du dispositif de la Fig.1. Cette description sera limitée à la
différence entre la Fig.1 et des appareils Fig.2. Dans la Fig.2 les électrodes
s'étendent horizontalement à chaque cathode placée entre deux anodes espacées
verticalement.

Fig.3 représente un appareil convenant pour la
production d'hydrogène. Le réservoir
contient une anode et une cathode espacées l'une de l'autre. Les électrodes sont généralement les mêmes que ceux
décrits ci-dessus en référence à la Fig.1. La cathode est entourée d'une membrane
semi-perméable. Plus précisément, la
membrane est conçu pour résister au passage de bulles d'hydrogène et d'oxygène
à travers elle. De l'hydrogène gazeux
est formé à partir de la combinaison des deux ions hydrogène neutralisés
adjacentes à la cathode et est ensuite prélevée du milieu aqueux au-dessus de la
cathode et recueillies à l'emploi.
De même, de l'oxygène gazeux est formé à côté de
l'anode, ce qui est également soutiré séparément et recueillis à l'emploi. Un
avantage de ce procédé pour la formation de l'hydrogène carburant est qu'il
consomme sensiblement moins d'énergie que les autres procédés connus, et, par
conséquent, sera une source très intéressante de l'hydrogène pour l'utilisation
dans des piles à combustible.

Fig.4 illustre un réacteur tubulaire qui est tout à fait
différent de la cuve 2 le montre dans le mode de réalisation précédent. Le réacteur 30 comprend un corps
cylindrique circulaire 31 avec son axe longitudinal s'étendant
horizontalement. Une paire d'électrodes 32,
33 s'étendent longitudinalement à travers le corps, espacée de la paroi
dans le corps 31 de chaque cathode 33 est formée par un tube
perforé. En revanche, l'anode est formée
par le corps 31. Ainsi, la seule
anode 31 s'étend de manière concentrique autour de la cathode 33,
positionné radialement vers l'intérieur à partir de leur. Un gaz, qui forme en fin de compte les
bulles, est pompée dans les cathodes, par exemple, à travers leurs extrémités
ouvertes, et ensuite à travers les ouvertures des questions sur la longueur de
la cathode 33.
Les bassins de sédimentation sont situés à chaque
extrémité du corps 31. La bassins
de décantation de gaz de 40 permis d'être séparé du liquide. Le gaz monte à la surface des réservoirs 40
d'où il peut être soutiré. Le
liquide aqueux peut être aspiré à travers un point positionné au-dessous de ce
niveau de milieu aqueux dans le milieu aqueux 40. Un réservoir de vidange peut également être
introduit dans l'appareil, en le faisant passer à travers une entrée dans l'un
des réservoirs 40. Dans le cas
contraire, le Procédé de génération de plasma dans les bulles adjacentes aux
cathodes est très semblable à celui décrit ci-dessus en référence à la Fig.1
à Fig.3.

Dans
Fig.5, le numéro de référence 1 désigne généralement un appareil
sous la forme d'une cellule et les composants associés pour la mise en oeuvre
d'un procédé de dépôt électrolytique à plasma (PEP), conformément à
l'invention. La cellule 1 comporte
globalement, un récipient à liquide sous la forme d'un bain qui est rempli d'un
électrolyte qui fait également partie de l'appareil ou de la cellule. Une paire d'électrodes espacées sont disposées dans le bain, l'un étant
une cathode et l'autre étant une anode. Un circuit
électrique est formé en connectant électriquement l'anode et la cathode à une
alimentation électrique, par exemple, un réseau d'alimentation électrique. Lorsque le bain est utilisé, une différence
de potentiel est appliquée entre les électrodes. Une cloison divise le bain dans un
compartiment d'électrode et un compartiment de circulation. L'électrolyte est soutirée du compartiment de
circulation et pompée à travers un échangeur de chaleur pour le refroidir et
revenir ensuite au bain. Ceci aide à maintenir la température de
l'électrolyte dans une plage appropriée pendant le fonctionnement. En outre, un réservoir d'appoint est positionné à
côté du compartiment de circulation pour reconstituer le niveau de
l'électrolyte à l'intérieur de la baignoire tant que de besoin.
L'appareil comprend également des moyens pour
produire une bulle de gaine autour de la cathode. Les bulles peuvent être générées par les gaz
qui se dégage à la cathode, à la suite d'une réaction électrochimique
cathodique. C'est l'un des moyens par
lesquels les bulles sont générées dans les expériences effectuées par le
demandeur. Il ya cependant d'autres
façons de générer des bulles pour la gaine de bulle. Une autre façon, est la solution à ébullition (bulles
d'Ebullition). Autres façons de
produire les bulles sont par cavitation générées par les ondes ultrasonores ou
par écoulement hydrodynamique.
L'entraînement des bulles peuvent également être produites par un
mélange de gaz et de liquides.

Fig.6 illustre un générateur d'ultrasons qui entoure un
bain analogue à celle de la Fig.5.
Le générateur génère des ondes ultrasoniques qui sont transmises dans le
liquide d'électrolyte et agissent pour générer des bulles dans l'électrolyte
qui entourent alors la cathode. La
cathode, ce qui donne généralement la surface de dépôt, peut être formée d'un
matériau conducteur, un matériau semi-conducteur ou un matériau non-conducteur,
revêtu d'un revêtement conducteur.
Matériaux cathodiques qui ont été utilisés avec succès dans ce procédé
sont le nickel, l'acier doux, l'acier inoxydable, le tungstène et
l'aluminium. La cathode peut être sous
la forme soit d'une plaque, un treillis, une tige ou un fil métallique. Il peut y avoir un certain nombre de cathodes
et les cathodes peuvent être n'importe quelle forme ou taille. N'importe quel matériau conducteur peut être utilisé
pour les anodes. Graphite, aluminium et
acier inoxydable ont tous été utilisés avec succès pour pratiquer cette méthode
par le demandeur. En général,
l'aluminium est préféré pour les anodes.
Il peut y avoir n'importe quel nombre d'anodes et les anodes peut être
n'importe quelle forme.
En
cours d'utilisation, le bain est rempli d'un électrolyte approprié. D'une manière générale, l'électrolyte
contient un solvant ou support, qui fournit un environnement liquide, dans
lequel, l'électrolyse peut se produire et qui fournit également un support pour
la génération de plasma dans le sens où elle fournit le confinement pour la
génération de plasma. L'électrolyte
contient aussi une source de matière à déposer sous la forme d'un
précurseur. L'électrolyte peut également
contenir des additifs, par exemple pour améliorer la conductivité électrique de
l'électrolyte et pour aider à la formation de bulles et un tampon pour
maintenir un pH approprié dans la cellule.
Lors
de l'utilisation, l'article devant être revêtu est placé dans le bain où il
forme typiquement la cathode. Dans
certains cas cependant, il peut également former l'anode. Une différence de potentiel ou tension est
ensuite appliquée entre les électrodes et cette tension est réglé à un niveau
qui est plus élevé que le point de mise à feu à laquelle le système ou de la
cellule permet d'obtenir une décharge luminescente stable, dans lequel les
grappes de préchauffage enveloppent la surface de la cathode.

Fig.7 illustre un profil de courant
caractéristique de tension contre une telle cellule pour que la tension est
augmentée progressivement. Au départ, il
s'agit d'une zone ohmique où le courant augmente proportionnellement avec la
tension. Après que la courbe pénètre
dans une zone d'oscillation lorsque le courant commence à osciller. Le demandeur pense que cette condition peut
être dû au fait que les bulles se développent hors de la solution et
obscurcissant partiellement les électrodes.
La forme des bulles de plasma, de grandir et puis éclata formant un
bouclier enveloppant l'électrode. Ces
bulles de bloquer la partie conductrice de la cathode, ce qui pourrait conduire
à une diminution de la densité de courant apparente.
A la cathode, les bulles sont dégagés de
l'hydrogène produit par l'électrolyse de l'eau dans l'électrolyte et par
évaporation du liquide à l'intérieur de l'électrolyte. Les bulles peuvent également être générées
par d'autres moyens tels que décrits ci-dessus, par exemple la génération
d'ultrasons. Après un certain temps, le
nombre et la densité des bulles augmente jusqu'à ce que la totalité de la surface
de la cathode est gainée dans des bulles.
Lors d'une tension critique qui est constant pour un système donné,
connu comme le point de feu, une décharge luminescente est formée. Observation expérimentale montre que cela se
produit lorsqu'il existe une bulle de gaine en continu près autour de la
cathode.
Avec une cathode métallique, une petite boule de
feu ou un ensemble de boules de feu apparaît généralement à l'extrémité du fil
au point de feu. Avec d'autres
augmentations de la tension d'une décharge luminescente est établie sur toute
la cathode. La décharge luminescente est
dynamique et montre généralement preuve d'amas de préchauffage et / ou
clignotant à travers la région de bulle.
La décharge luminescente est provoquée par une rupture diélectrique dans
les bulles. Ceci est causé
principalement par une intensité de champ électrique élevée. En raison de la présence des bulles de la
majeure partie de la chute de tension de l'anode vers la cathode se produit
dans la région de la cathode à proximité occupé par les bulles. L'intensité du champ électrique dans cette
région peut être de l'ordre de 10 000 à 100 000 V / m. La tension est réglée à une valeur de 50 à
100 volts plus élevé que le point d'allumage.
Cela peut signifier un cadre typiquement de 250 à 1500 volts. Un réglage de la tension serait préféré au
point bas du graphique de la Fig.4 à l'intérieur de la région de
décharge luminescente.

La décharge luminescente entraîne la génération
d'un plasma dans la bulle. La Fig.8 montre la formation d'une bulle de
gaine autour de la cathode. Fig.9 montre
la cathode pendant la décharge luminescente stable. Comme représenté sur les dessins, la
Demanderesse a observé la formation de deux zones distinctes au cours de la
décharge luminescente stable. Dans une
zone où les pôles de décharge luminescente sont présentes, il existe une
enveloppe de plasma qui entoure directement la surface de la cathode. Cette enveloppe est où le dépôt de plasma a
lieu. Le plasma interagit avec la
surface de la cathode dans un processus similaire à placage ionique et le dépôt
se produit. Un film est progressivement
formée à travers la nucléation et la croissance sur la surface de la
cathode. La zone 2 est une zone
de réaction plasma-chimique, ce qui constitue l'interface entre l'électrolyte
et la zone 1 de cette zone de l'enveloppe de la zone de dépôt par plasma
et est souvent visible comme une région séparée avec un aspect laiteux.
La dissociation, et peut-être également de
l'ionisation des composants de l'électrolyte, dont le précurseur, se produisent
dans la zone extérieure, la zone 2.
Ceci donne lieu à l'espèce qui se déposent sur la cathode. L'espèce est
transférée à partir de la zone extérieure 2 à la zone intérieure 1 par
l'intensité de champ électrique, la diffusion et la convection. Le dépôt sur la cathode se produit alors,
aussi longtemps que ces conditions sont maintenues et le matériau précurseur
est disponible dans l'électrolyte. Après
la décharge luminescente commence la température des électrodes augmente dans
un court espace de temps. La température de l'électrolyte doit être
maintenue dans des limites acceptables pour certains types d'applications. Pour ce faire, l'électrolyte est aspiré hors
de la baignoire et pompé à travers un système de refroidissement, comme
illustré sur la Fig.5.
L'électrolyte est refroidi puis ré-introduite dans le bain. Ce refroidissement est nécessaire pour la
stabilité et des raisons de sécurité.
Certains des composants de l'électrolyte sont inflammables. En outre électrolyte est consommé au cours de
la réaction de dépôt. Par conséquent, il
est nécessaire de compléter le bain d'électrolyte supplémentaire de temps en
temps. Un réservoir de reconstitution
contenant des électrolytes est fournie pour effectuer cet effet.

Comme le montre la Fig.10, le réacteur peut
comprendre une paire d'électrodes métalliques espacées et séparées par une
membrane conductrice d'ions. Les
électrodes peuvent aussi être placées à l'horizontale ou à la verticale.

Comme le montre la Fig.11, le réacteur peut
également comprendre de multiples paires d'anodes et de cathodes en alternance
avec un diaphragme. Le diaphragme peut
être enlevé pour la décontamination et le processus de réforme de l'oxydation partielle
(Fig.12). Dans le cas du procédé
de réduction, les atomes d'hydrogène produites sur le côté de l'électrode de
cathode sont maintenus ainsi séparés du mélange de nouveau avec de l'oxygène
par un diaphragme (Fig.13). Il
est possible d'augmenter la capacité de production du réacteur dans le
traitement des contaminants avec écoulement transversal à travers une multitude
d'électrodes d'anode et de cathode (Fig.14) en alternance. Les fils ou des tiges dans les réacteurs
tubulaires sont aptes à adopter pour la production d'hydrogène et le processus
de réduction de l'oxyde de métal renfermée dans l'espace étroit à l'intérieur
de la demi-cellule cathodique et en le soumettant à une irradiation ultrasonore
(Fig.15 et Fig.16).






Tube de réacteur tubulaire (Fig.17) comporte
une électrode de tube à l'intérieur de l'électrode tubulaire externe à la place
d'un fil ou d'une tige. Le tube interne
est recouverte de matériaux non conducteurs de l'épaisseur convenable avec des
trous de petit diamètre et formant piège à gaz entre le tube métallique interne
qui sont aussi petits trous de forme correspondante. L'écart entre l'électrode extérieure et
l'électrode intérieure est maintenu à proximité mais donnant une 3 mm à 5 mm
d'espace minimum entre la membrane de séparation et le couvercle diélectrique
de l'électrode interne, pour permettre la libre circulation de l'électrolyte et
du gaz. Bulles de gaz seront rejetés
dans la zone de décharge de plasma riche en hydrocarbures à-dire de gaz
méthane, le gaz naturel, H2S à subir la réforme pour la production de gaz
d'hydrogène. Il peut également être
adopté pour la décontamination des pollué gaz chargé en NOx, SOx et de
particules; et un processus de réduction, où l'oxyde de métal s'écoule à
travers l'espace entre les électrodes avec l'irradiation ultrasonore en
maintenant la poudre fine dans colloïdal et à la même gaz d'hydrogène de temps
ou de gaz de méthane peut également bulle pour fournir le H2 supplémentaire, H+
et CO pour améliorer le procédé de réduction.



Un
certain nombre de pièges à gaz et bulle retenue arrangements sont présentés
dans Fig.18A à Fig.18F.
La
décharge de plasma sous-liquide, afin de produire différents réductrice,
oxydante, des radicaux et des espèces neutres à travers excitation,
l'ionisation et la dissociation des molécules de liquide et des atomes,
nécessite une entrée haute tension en courant continu ou alternatif,
normalement moins de 3 kV et la densité de courant inférieure à 3 Amp /
cm2. Les électrodes cathode et l'anode
doivent être maintenus aussi près que possible, mais pas assez près pour
provoquer des étincelles. La surface de
l'électrode est de préférence plat, plane et lisse, sans irrégularités
prononcées. En raison de la nécessité de
placer le diaphragme et complémentaire piégeage de gaz et de retenir la
construction sur l'électrode de décharge, une distance minimale de 6 mm à 15 mm
a été expérimenté et montré pour produire lueur plasma stable
sous-liquide. Avec un meilleur choix de
matériau et de la capacité d'ingénierie, il n'ya aucune raison pourquoi
l'espace lointain électrode ne peut pas être réduite davantage. La taille, la forme et la disposition des
électrodes n'est pas limité, mais les électrodes sera généralement un peu plus
petites que celles requises pour l'électrolyse classique, par le même volume de
production de gaz. Les deux électrodes,
anode et cathode, peuvent être au travail en même temps que les électrodes de
décharge plasma en particulier si un diélectrique de recouvrement construction
de piégeage de gaz est prévu.
Des expériences ont été menées pour établir les
critères de base pour générer cyclique non décharge luminescente de plasma
thermique stable et rapide sous-liquide avec CC haute tension de base et faible
courant d'entrée à la pression atmosphérique et la température ambiante conduit
à la proposition d'un modèle phénoménal de structure du réacteur et la
configuration d'électrode qui démontrent l'utilité de bulles ou de poches de
gaz qui crée l'environnement sous-liquide pour décharge de plasma et il fournit
également l'arrière du terrain de poursuite de l'amélioration et la
construction de réacteurs unir qui vérifient l'idée inventive de plasma
sous-liquide et postérieurement des applications pratiques.
Un réacteur selon la présente invention peut en
principe suivre celle d'une simple cellule d'électrolyse de l'eau avec une
électrode d'anode séparée de l'électrode de cathode avec une membrane
conductrice d'ions et encore a la capacité d'empêcher la re-mélange du gaz
produit à chaque demi-cellule.
L'électrolyte permet de se déplacer à travers la membrane ou
reconstituer à travers l'ouverture dans le réacteur. Afin d'augmenter l'aptitude du réacteur à
l'électrode de cathode est placée inbetween deux électrodes d'anode et séparé
d'eux par une membrane. Le gaz d'hydrogène
produit est isolé et récupéré de façon indépendante. La polarité de l'électrode peut être inversé
à l'électrode d'anode dans le milieu lorsque les espèces oxydantes sont
nécessaires pour le processus de décontamination. Plus important encore, l'unité d'électrode et
former réacteur simple du module de base, placés à l'intérieur d'un bain commun
et reliés entre eux pour former une unité de production lage, et ces modules
peuvent être remplacés individuellement.
Malgré le succès apparent de l'arrangement simple
plaque perforée à la plaque électrode, il n'exclut pas d'autres configurations
et arrangements électrodes tels que le tube dans le tube, fil dans le tube et
d'autres électrodes de surface plane ayant une structure différente de surface
par exemple treillis métallique, métal déployé, plaque épinglé, éponge
métallique poreux, tôle ondulée, etc tant qu'il est un bon conducteur
électrique, un matériau résistant à la corrosion, résistante à la chaleur, soit
en acier inoxydable, aluminium, graphite, platine etc. La forme et la taille de la pièce d'électrode
n'est pas limité et il peut parfois former l'article de l'objet qui doit subir
un traitement plasma d'amélioration de surface.
Dans la pratique, un réacteur avec des électrodes
verticales, convient électrolyse de l'eau assistée par plasma, la réforme de
carburant liquide d'hydrocarbures, la production de nanomatériaux et le
processus de décontamination, alors que le réacteur avec des électrodes
horizontales convient réforme de gaz d'hydrocarbures comme le gaz naturel, le
méthane, sulfures d'hydrogène et analogues.
Cette capacité à générer une décharge de plasma
stable, peut ainsi être adopté à d'autres fins utiles telles que le dépôt mince
et à couche épaisse et méthode supplémentaire dans la création de la fusion
froide.
Il n'y a eu une
série d'expériences menées pour générer un plasma non-thermique sous-liquide en
utilisant les bulles de gaz générées au cours de l'électrolyse soi, une
réaction électrochimique, le chauffage et la libération de l'air ou des gaz
dissous dans le liquide. Les bulles
peuvent également être produire avec l'influence des bulles comme transitoires
créées par des ondes de choc à impulsions entraîné à partir de l'entrée
d'alimentation, la cavitation ultrasonore, chauffage au laser et impact
hydraulique. Gaz introduit externe (par
exemple, de l'air et de gaz combustible) se trouve bien fonctionner dans la
fourniture de bulles environnement pour la décharge de plasma prête d'une manière
régulière. Un certain nombre d'expériences ont également été menées pour tester
l'applicabilité de sous-liquide plasmatique dans le domaine de la production
d'hydrogène, un hydrocarbure combustible reformage, de stérilisation et de
décontamination et de la réduction de l'oxyde de métal. En raison de la restriction du convertisseur
de puissance que certains résultat est loin d'être idéal, mais tout indique le
potentiel du plasma sous-liquide qui est, en premier lieu d'avoir la même
capacité physique / chimique en tant que partie de compteur fonctionnant dans
les gaz environnement en excitant, l'ionisation et la dissociation, mais avec
un certain avantage distinctif qui a été bien décrite dans le texte qui
précède.
Génération de
décharge de plasma stable sous-liquide a été l'un des principaux objectifs de
la recherche. En général, la génération
d'une décharge luminescente de plasma stable sont influencés par un certain
nombre de facteurs, tels que les propriétés physiques et chimiques du liquide,
sa conductivité, la température, le type d'électrode, écartement des
électrodes, retenue de gaz ou un dispositif de piégeage, densité de courant,
tension d'entrée, construction du réacteur, circulation du liquide, l'influence
de l'irradiation ultrasonique, entrée d'alimentation pulsée etc
Il ya bien sûr
un certain nombre de formes d'électrodes, la taille et la configuration on
pourrait choisir. Afin de savoir le
comment important est l'apport de bulles ou de poches de gaz affecte la
génération de plasma, une retenue de gaz ou de piégeage couvrant avec des trous
actuels de concentration menant plus perforé électrode de plaque est formulée,
qui a prouvé son efficacité produire décharge luminescente à plasma
stationnaire dans la gamme de 350 V à 2000 V et de courant jusqu'à 850 mA, mais
la plupart du temps d'environ 100 à 300 mA de gamme. Ceci est considéré comme faible en
comparaison avec d'autres systèmes sous-liquide plasma (c.-à-arc plasma, haute
tension pulsée et décharge de courant électrique). Tout au long des expériences, un réacteur
horizontal a été utilisé. Cependant un
réacteur alternatif est un réacteur vertical.
INTRODUCTION
AUX EXPERIENCES
Plusieurs
groupes d'expériences ont été menées:
1. par essais préliminaires
2. plasma assisté électrolyse de l'eau
3 Réforme de méthanol
4. Réforme de émulsionnée diesel
5. Réforme de GPL en tant que gaz d'hydrocarbures
(méthane n'est pas disponible sur le marché)
6. décontamination ou la stérilisation de
nourriture boisson
7. expérience de réduction de TiO2.
Dans les expériences préliminaires de l'essai un
certain nombre de types d'électrodes ont été adoptés et ont fini par
sélectionner le fil à la configuration de la plaque et la plaque perforée à
plaque perforée ou d'un grillage comme le plus approprié à la condition
d'alimentation limite où max. tension disponible est de 2000 V et le courant
maximum est de 1200 mA. En réalité, le
courant d'entrée est volontairement limitée à travailler en dessous de 900 mA
pour des durées ne dépassant pas 30 minutes, pour éviter d'endommager le
convertisseur qui a se produire dans un certain nombre de fois qui a provoqué
l'arrêt des expériences pendant des semaines.
Pour remédier à la limitation de l'alimentation, et
pour obtenir une décharge luminescente de plasma stable, un gaz de retenue ou
de piégeage ou couche de protection avec des trous de concentration de courant
ont été conçus pour couvrir la surface de l'électrode de décharge (plaque
d'électrode perforée) qui sont les éléments de base adoptés dans l'construction
de réacteur.
Dans les expériences d'essais, il a été démontré
que la décharge rare de plasma visuelle commence avec une tension de 350 V, et
le plasma stable peut être obtenue dans l'ordre de 550 V. Le courant d'entrée initial atteint 850 mA et
commence à la fluctuation de l'ordre de 150 à 650 mA. À de nombreuses reprises
le courant a fluctué à 100 mA à 350 mA.
Par ces expériences, le mécanisme de bulles de
génération ou de la poche de gaz barrière diélectrique qui empêche la
circulation du courant, ce qui conduit à une augmentation de tension jusqu'à ce
que la tension de seuil est atteint ce qui provoque le claquage électrique et
la formation de plasma à l'intérieur de la bulle, après quoi le courant revient
tout de suite à son niveau normal, puis un autre cycle de décharge est établie. Lorsque l'écoulement est peu fréquente, il
ressemble à une décharge par effet corona de la flûte, mais aussi la tension
augmente, la décharge luminescente est une lumière continue sur une surface
ressemblant à prolonger l'électrode une décharge luminescente à plasma. La couleur de la décharge apparaît sous la
forme d'une couleur jaune-orange ou rouge dans l'électrolyse de l'eau et la
température des plages d'électrodes de décharge de 50 C à environ 90 C et la
température des gammes de liquide de bain de 70 C à 40 C. Aucun signe de dommages à l'électrode ou sa
plaque de piégeage de gaz revêtement de plastique a été observée même après
prolonger l'expérimentation. Lorsque la
tension est autorisé à augmenter au-delà de la région de plasma de
préchauffage, un arc à plasma commence à se produit et devient une décharge
bleu intense lorsque la tension est en outre augmentée, ce qui entraîne un
dommage pour la plaque de recouvrement de l'électrode de métal et de plastique,
qui est facilement visible.
On
two occasions, hydrogen production was recorded which produced a gas volume
with an equivalent energy conversion efficiency up to 56%. Due to damage to the reactor by the plasma
arc, that particular experiment cannot be repeated as new model of reactor is
designed to achieve low current input and early high voltage response. However with the apparent success of the
trial experiment, it shows that a more suitable reactor can be designed
specifically for the purpose of hydrogen production by plasma assisted water
electrolysis and a higher energy efficiency figure can be achieved with a small
reactor.
PLASMA ASSISTÉE
PAR ÉLECTROLYSE DE L'EAU
Des expériences visant à vérifier le comportement
de décharge de plasma à différents niveaux d'entrée de tension a été
effectuée. Malgré le volume important
apparemment de bulles d'ébullition dans le réacteur, le volume total de gaz
produit a été étonnamment faible. Cela
peut avoir été causé par la conception du réacteur horizontal adopté au cours des
expériences. Ce peut-être permis de
l'hydrogène gazeux se recombinent avec les ions hydroxyles et reconvertir dans
l'eau à nouveau. Un réacteur vertical
serait plus adapté pour l'électrolyse de l'eau assisté par plasma dans lequel
le gaz d'hydrogène produit augmentera rapidement à la partie supérieure du
réacteur et peut être acheminé de la zone remplie d'ions OH.
Dans cette décharge expériences de plasma
commencent à se produire à 1,350 V à la fluctuation des cours autour de 100 mA
à 200 mA. Vers 1550 V le réacteur produit plus grand
volume de gaz. Plasma à décharge en arc
se produit à 1 900 V et est de plus vigoureuse quand la tension est augmentée
davantage. KOH de concentration de
0,02% a été utilisé comme additif d'électrolyte pendant toute l'expérience.
La
production de gaz semble avoir une relation linéaire avec le temps, mais avec
divers sensiblement entrée de tension différente. Le taux de consommation d'énergie augmente
lentement avec le temps en un débit constant qui différents avec l'entrée de
tension et la consommation d'énergie correspondant au volume de gaz de l'unité
produite est d'avoir un pic au cours des 10 premières minutes de l'expérience
et de se stabiliser dans le temps. La température dans l'électrode à augmenter
fortement à partir de 50 C à 90 C et est maintenue à peu près à ce niveau tout
au long de l'essai. La température
dans le bain de liquide à l'intérieur du réacteur s'élève lentement à partir de
la température ambiante à environ 5O C à 55 C.
EXPÉRIENCES AVEC MÉTHANOL
Plusieurs séries de tests ont été effectués dans le
but de découvrir comment les différents combustibles hydrocarbures seront
touchés par le sous-système liquide de plasma non thermique. Un mélange de méthanol / eau avec des
concentrations de méthanol 5 %, 10 %, 15 %, 20 %, 25 %, 30 % et 40 % ont été
testés en utilisant la même méthode et le matériel mis en place déjà utilisé
pour l'eau électrolyse assisté par plasma.
Il existe trois tests indépendants pour chaque concentration de
méthanol. Il a été observé que la
production de gaz a atteint un pic à 25 % de concentration en méthanol et la
consommation d'énergie par volume unitaire de gaz produit est également plus
faible que les autres et est à peu près à vitesse constante autour de 0,0225
kWH / l. L'entrée de tension pour
chaque essai est maintenu à 1,850 V et le courant fluctuant dans la gamme de
100 mA à 200 mA. La température mesurée
sur l'électrode de cathode a commencé à 80 C et a augmenté rapidement pour
atteindre plus de 200 C à la fin d'une expérience de 30 minutes. La température enregistrée dans les autres
tests est resté dans la gamme de 60 C à 80 C.
La température du liquide du bain à la concentration de 25 % est resté
dans l'intervalle de 50 C à 60 C, ce qui est typique pour chacun de ces essais.
La plus grande surprise sortant de ces expériences
est que le gaz produit est composé de deux gaz.
L'un est de l'hydrogène gazeux et l'autre est de l'oxygène gazeux et
aucune trace de dioxyde de carbone se trouve.
Examen répété des gaz produits montre le même résultat et l'hydrogène
est d'avoir une valeur moyenne de 51,3 % et 48,7 % d'oxygène. Ceci est par la suite découvert que la
présence d'oxygène dans le gaz est le résultat de l'enlèvement de la membrane
de séparation. Un électrolyte acide est
préférable, afin d'augmenter le pourcentage de gaz d'hydrogène dans le mélange
de gaz de sortie. Ceci est montré dans
les dernières expériences en utilisant de l'acide sulfurique de concentration
de 0,02 %.
Une série d'expériences avec l'utilisation de 40
KHz bain à ultrasons ayant une concentration en methanol de 10 %, 15 %, 20 % et
25 % avec le même réacteur et l'équipement arrangement ont été réalisées pour
déterminer l'influence du rayonnement ultra-sons. Il a été observé que la production de gaz à
25 % est sensiblement plus élevée que les autres, et encore la consommation
d'énergie par unité de volume de gaz de l'unité produite est d'environ 0,015
kWH / L pendant toute l'expérience de 30 minutes, ce qui est inférieur à celui
sans rayonnement ultrasonore.
The
chromatographic analysis of the output gas having an average value of 97.56%
hydrogen and 2.4039% of carbon monoxide.
Chromatographic analysis of gas produced by reformation of methanol with
ultrasonic radiation. Methanol
concentration at 25%, and conductive reagent 0.02% sulphuric acid.
TABLE 1
|
Test |
Temps résident minutes |
Composition V/V % |
Type de gaz |
|
Premier
Test |
0.364 |
98.9937 |
H2 |
|
|
1.047 |
1.0063 |
CO |
|
Deuxième
Test |
0.364 |
96.7418 |
H2 |
|
|
1.047 |
3.2582 |
CO |
|
Troisième
Test |
0.354 |
96.9719 |
H2 |
|
|
1.048 |
3.0281 |
CO |
|
Moyenne |
|
97.5691 |
H2 |
|
|
|
2.4309 |
CO |
EXPÉRIENCES AVEC GPL
Décomposition de GPL par plasma sous-liquide a été
réalisée (méthane ou gaz naturel est préférable, mais aucun n'est disponible
sur le marché). Le GPL est autorisé à
passer à travers le réacteur horizontal à travers la plaque d'anode perforée et
entrer dans le réacteur et emprisonné à la plaque de cathode où le plasma se
déroule à la tension 1980 V et le courant à 100 à 130 mA entrée. C3H8 et C4H10 sont les deux composantes
principales de GPL, il est prévu que le volume de sortie ayant été soumis à une
dissociation de plasma doit être plus grand que le volume d'entrée
d'origine. Ceci s'avère donc que la
sortie de volume de gaz augmente d'environ 50 %. L'expérience est effectuée avec un
rayonnement d'ultrasons. Il est regrettable que le chromatogramme est incapable
de procéder à une analyse de la composition des gaz de sortie. La prochaine série d'expériences doit être
effectuée avec du méthane ou de gaz naturel afin que résultat définitif n'a pu
être obtenue. Analyse rudimentaire du
gaz produit a montré la présence de H2, CO2 et C3H6 etc.
RÉFORME DE ÉMULSIONNÉE DIESEL ET EAU AVEC ULTRASONS
RAYONNEMENT
Décomposition de diesel émulsionné avec de l'eau
distillée a également été réalisée.
Gasoil dans 25 % et 50 % en volume a été émulsionné en ajoutant 1,25 %
d'un agent émulsionné à l'intérieur de la cuve à ultrasons. Etant donné que le carburant diesel est
diélectrique, un additif de KOH est nécessaire.
Le liquide émulsionné est soumis à une décharge de plasma sous une
tension de 1850 V et un courant fluctuant de 100 mA à 200 mA pendant une
période de 30 minutes. La température de
l'électrode de cathode est passée de 70 C à environ 94 C pendant l'expérience. Le volume de gaz produit était de 160 ml avec
25 % de diesel et 1,740 ml avec 50 % de diesel, ce qui est sensiblement plus
élevé et sa consommation d'énergie est 0,1213 kWH / L. Il est clairement indiqué que la production
de gaz est proportionnelle à la soutiennent diesel dans l'émulsion. En raison de la capacité de l'alimentation
limitée, la tension de 1850 V est simplement suffisant pour produire un
écoulement de plasma, mais il est loin d'établir une vaste plasma vigoureuse
avec entrée de courant et une tension plus élevée, ce qui produirait plus de
gaz.
STÉRILISATION (DÉCONTAMINATION) DE BOISSON DE FRUIT
DE MÛRE
La capacité de plasma non-thermique pour
décontaminer les produits chimiques et les gaz nocifs est déjà établi. Cette expérience est menée pour savoir
comment bien le plasma sous-liquide peut s'appliquer dans le domaine de la
stérilisation des boissons avec de faibles niveaux de rayonnement de plasma et
de garder le liquide traité dans une température acceptable.
Deux portées de 15 % boisson aux fruits concentrée
est placée dans le bain où un réacteur horizontal est immergé. Le nombre de
bactéries et de colonies de moule est obtenu avant le test de quarante
minutes. Un échantillon du jus de fruit
est extrait à 20 minutes et 40 minutes.
La boisson de mûrier a une bonne conductivité naturelle si aucun additif
n'est nécessaire. La tension appliquée
est maintenu à 1,200 V et le courant fluctue autour de 200 mA. La température à l'électrode est maintenue à
environ 62 C et le liquide du bain (jus de fruit) est maintenu à environ 50 C.
TABLEAU 2 - Le
dénombrement des micro-organismes
|
Temps (minutes) |
Nombre de bactéries/ml |
Moule
comptage des colonies/ml |
|
0 |
3,400 |
37,000 |
|
20 |
1,300 |
17,000 |
|
40 |
90 |
10 |
La saveur et la couleur de la boisson aux fruits
n'avaient pas changé après le test. La
stérilisation des bactéries est de 97,5 % et celui des colonies de moisissures
a été stérilisé à plus de 99 %. Cela a
donné la preuve que le plasma moins de liquide a la même capacité que celles
fonctionnant dans un environnement gazeux.
Le temps de traitement peut être réduite en
fournissant une circulation forcée du liquide et l'augmentation de la taille de
l'électrode. Stérilisation de l'eau
potable n'impose aucune limite sur la température. Supérieur entrée de tension pour mieux plasma
à décharge luminescente qui s'étend sur des électrodes plus grandes et
multiples devrait être en mesure d'éliminer toute substance nocive de produits
chimiques, les bactéries, la matière biologique et la matière microbienne,
répondant ainsi à l'exigence municipal pour l'eau potable.
RÉDUCTION DE METAL OXYDE
Une expérience du procès de réduire TiO2 vers
titane métallique a été tenté avec peu de succès. Il a été constaté que dans le test de
diffraction des rayons X, des traces mineures de nitrure de titane et l'oxyde
de titane (TiO) ont été trouvés. Dans
l'expérience, un seul électrolyte mineur de 0,05 % de KOH à 25 % de méthanol
ajoutée à l'eau distillée a été utilisée pour augmenter la production
d'hydrogène. La tension appliquée a été
fixée à 1850 V et le courant a varié dans la gamme de 200 mA à 500 mA. Ultrasons rayonnement jusqu'à 40 KHz a
également été fournie par un bain à ultrasons.
La température enregistrée dans le liquide du bain est passée de 46 C à
75 C à la fin de l'essai de 60 minutes.
L'amende TiO2 avec a été suspendu avec un rayonnement ultrasonore, dans
le liquide de bain sous forme colloïdale, montrant comme une couleur blanc
laiteux, qui devient peu à peu une couleur jaune laiteux vers la fin de
l'expérience. Le liquide du bain est
également devenu visqueux.
La réfraction valeur " d " X-ray de TiO2
sont :
Avant l'expérience : 3.512, 1.892, 2.376, mais
après l'expérience, il y avait deux nouveaux groupes de " d " mesures
pas vu avant l'expérience :
a : 2.089, 1.480, 2.400
b : 2.400, 2.329, 2.213
Cela indique un nouveau matériau, positionné entre
TiO et n-Ti3N2-x.
Cette expérience indique qu'un changement ne se
produit au TiO2, peut-être en raison de la tension et du courant limité
disponible comme entrée, qui n'a pas pu fournir l'intensité de la décharge de
plasma nécessaire pour effectuer le processus de réduction correctement. Une plus forte concentration de HCl ou H2SO4, soit doit être utilisée
comme réactif montré dans la réaction chimique ci-dessous et dans le même temps
servant électrolyte. Le réacteur
horizontal n'est pas une pièce d'équipement approprié pour entreprendre une
telle expérience; il est adopté simplement pour plus de commodité. Un fil dans un tube et le tube réacteur dans un
tube serait un bon candidat, qui permettrait de maintenir l'oxyde métallique
est exposé à une décharge de plasma dans l'ensemble de la durée de
l'expérience. En outre, plusieurs atomes
d'hydrogène ou CO des gaz produits au cours du processus peuvent être
transmises vers le réacteur pour améliorer la réaction. (Le méthane est un gaz approprié pour ce
type de processus de réduction, à la fois de l'hydrogène et du CO gazeux est
produite pour améliorer la réaction). Ce
qui suit sont de la formule chimique, ce qui suggère soit à transformer TiO2 ou
TiOSO4 TiCl4 en tant que composé ionique soluble, qui facilitera sa réduction à
prolonger l'exposition à l'hydrogène atomique actif sous l'influence d'un
environnement catalytique à plasma.
TiO2 + 4HCl ® TiCl4 + 2H2O,
TiCl4 + 4H ® Ti + 4 HCl.
TiO2
+ H2SO4 ® TiO (SO4) + H2O,
TiO
(SO4) + 4H ® Ti + H2SO4 + H2O
Où TiCl4 est facilement produit par un processus
établi de l'ilménite.
De même, l'oxyde d'aluminium Al2O3 peut d'abord
être transformé en AlCl3, qui est un composé ionique soluble, prêt à être
extrait par électro-déposition à plasma amélioré et procédé de réduction
électrolytique du plasma :
Al2O3 + 6HCl ® 2AlCl3 + 3H2O,
2AlCl3 + 6H ® 2Al + 6HCl.
Dans le cas de l'électrode positive telle que
l'oxyde Fe2O3, il peut être réduit en présence d'hydrogène atomique ionisé et
la présence de monoxyde de carbone avec une irradiation par plasma réactif
catalytique.
Poudre d'oxyde métallique fine irradié avec des
ondes ultrasonores se maintenir sous forme colloïdale lui permettant d'être
exposé à l'hydrogène atomique de l'agent de réduction et / ou le monoxyde de
carbone. Le processus de cavitation par
ultrasons et l'effondrement est également connu pour créer extrême haute
température localisée à 10,000 K et des milliers d'atmosphères de pression avec
la température élevée au point des fines particules de poudre d'impact qui est
bénéfique pour le processus de réduction entier.
DÉTAILS DES EXPÉRIENCES MENÉES
Établir génération de sous-Liquid Plasma :
L'eau distillée est utilisée dans les expériences
avec 0,05 % de KOH en tant que réactif conducteur. La tension est contrôlée à 1,250 V et 1,850
V. Le courant est soulevé par pas de
100 mA jusqu'à ce qu'il atteigne 850 mA.
Au début, la tension
reste faible et construit pour des bulles de gaz sont générées
progressivement. Une fois qu'il atteint
un certain niveau élevé du courant chute immédiatement. L'entrée de courant et de tension de l'unité de
puissance auto-régulation passe automatiquement du courant de commande d'entrée
de contrôle de tension d'entrée. A 45
secondes après la mise à l'essai, la tension a augmenté à 470 V et le courant a
chuté au-dessous de 500 mA. De 3 min. 10
sec à 5 min 20 sec, la tension a atteint un niveau relativement élevé tandis
que le courant tenus en fluctuant. Après
une période de tension et de mouvement instable courant ils se stabilisent à 20
min à la haute tension et faible courant caractéristique. A cet instant lueur proéminent est observé à
la plaque de couverture perforée (trous de concentration de courant). La température de l'électrode de cathode a
augmenté et reste stable autour de 70 C.

Fig.25 montre la fluctuation actuelle avec la version
stable de 1250 V de tension d'entrée et une décharge luminescente de plasma
stable. La température de la cathode augmente rapidement dans les premières
étapes, puis se stabilise à la marque de 5 min, puis monte lentement à son plus
haut température d'environ 96 C.
OBSERVATION
Génération
Sous-Liquid Plasma :
En
accord avec les résultats expérimentaux, il est possible de générer un plasma
non-thermique sous-liquide, à condition que certaines conditions soient
remplies: une source d'alimentation appropriée, le liquide électrolytique, un
réacteur et autre équipement complémentaire.
La conception du réacteur, à relativement basse
tension et puissance limitée (de l'entrée de courant limité) nécessite une
construction spéciale pour piéger ou retenir les gaz et en même temps
d'augmenter la densité de courant à la zone de décharge. Le piège de gaz ou chambre doivent être d'une
taille appropriée. Si le piège de gaz ou
de la chambre est trop grand, alors le gaz piégé est trop épais qui nécessite
une tension beaucoup plus élevée pour la répartition de décharge et prolonge la
durée de chaque cycle de décharge. Il
devient difficile de maintenir une décharge rapide de préchauffage stable
cyclique. La plaque de couverture
perforée, est également un élément important de la structure de l'électrode, la
concentration de la densité de courant.
L'épaisseur de la plaque perforée et la taille de la chambre de piégeage
de gaz doivent être contrôlés soigneusement de sorte que l'écart de distance
entre les électrodes ne soit pas trop large que cela influence également
l'exigence de tension. La taille et la
disposition des perforations peuvent être déterminées par essai et erreur. Écartement des électrodes large augmenter
l'exigence de tension d'entrée et manière inadéquate près écartement des
électrodes va provoquer survenue précoce d'arc de plasma à haute flambée
actuelle et la génération de températures qui peuvent endommager les électrodes
et leurs pièces jointes.
Le bloc d'alimentation doit être de puissance
suffisante. La répartition électrique
dépend fortement de la source de haute tension.
Si la cote de l'unité d'alimentation est insuffisante, il pourrait
facilement être endommagé pendant le coup de la flambée actuelle haute causé au
claquage électrique cyclique. Il n'y
aura pas une décharge de plasma si la puissance est insuffisante.
Le liquide électrolytique doit avoir une
conductivité convenable, pas trop bas ni trop haut. Tension ne peut pas être facilement soulevé
entre deux électrodes le liquide a une conductivité élevée et aucune décharge
de plasma sera généré moins qu'il y ait une entrée haute tension. L'électrode de décharge peut être entièrement
encapsulé à l'intérieur d'une barrière de bulles, mais liquide à haute
conductivité permet au courant de passer à travers l'interface bulle-liquide
qui, à son tour, empêche également la tension montante suffisamment
élevée. Si la conductivité du liquide
est trop bas, alors la barrière à bulles forme une barrière diélectrique
complet qui nécessite une tension de démarrage beaucoup plus élevée pour
provoquer la rupture ou la décharge électrique et, en même temps, le passage de
courant est trop faible, ce qui se traduit par une faible densité de courant
qui influe également sur la fréquence de décharge. Une tension de claquage beaucoup plus élevée
(de tension de décharge) crée un arc électrique dans un état gazeux qui n'est
plus considéré comme non-thermique sous-décharge du plasma liquide.
CONCLUSIONS
1 Couche de gaz ou des bulles se forment la barrière
diélectrique qui fournissent l'environnement pour la construction de la tension
de décharge et de l'espace gazeux pour la décharge de plasma à avoir lieu. Haute tension et relativement faible courant d'entrée
est caractéristique de la sous-liquide plasma.
2. Grâce à la haute tension et faible exigence
caractéristique courant, le liquide sous-plasma peut être généré dans une large
gamme de liquides. L'électrolyte liquide
peut être acide, alcalin ou une solution de sels. Liquides contenant des impuretés conductrices
ou un mélange de composés organiques peuvent également servir comme électrolyte
comme dans le cas de boissons de l'eau de la bande et de fruits.
3 Il existe un certain nombre de facteurs, ce qui
affecterait la génération de sous-liquide plasmatique tel que la tension, la
densité de courant, la configuration des électrodes, la zone de surface de
l'électrode, l'espacement de la distance entre les électrodes, les propriétés
physiques et chimiques d'électrolyse, de retenue de gaz et dispositif de
piégeage, fourniture d'amélioration de plasma, la cavitation ultrasonore,
l'alimentation électrique pulsé, la température ambiante et la construction du
réacteur. Cela semble compliqué, mais
les expériences menées ont montré que tous les facteurs mentionnés peuvent être
manipulés pour atteindre génération de plasma non thermique stable à une
atmosphère de pression.
4 Le plasma est le quatrième état de la matière. Il
a été largement utilisé dans le domaine des produits chimiques, électroniques,
les matériaux et les industries de l'énergie.
Généré plasma sous-liquide plasma a ses propres caractéristiques et
avantages intrinsèques, qui ont déjà fait d'être un outil utile pour la
galvanoplastie de plasma ou au dépôt de deux matériaux métalliques et non
métalliques. Elle trouvera son
application dans l'électrolyse de l'eau assisté par plasma pour la production
d'hydrogène. Réforme de riches composés
d'hydrogène ou combustible hydrocarboné (gaz et liquide); décontamination de
deux rejets polluants liquides et de gaz contenant des produits chimiques
nocifs persistants, métaux lourds dissous et les contaminants organiques et
biologiques; stérilisation de boissons aux fruits, l'approvisionnement en eau
potable, et la réduction de l'oxyde de matériau telles que les minerais
d'oxyde, l'oxyde de métal comme un procédé de raffinement de métal
alternatif. Il est probable que la
génération proposé sous-liquide plasma, et cette information scientifique de
base établi, constitueraient la base pour d'autres améliorations menant aux
nouvelles applications pratiques mis en avant dans cette demande de brevet.
PLASMA ASSISTÉE D'ÉLECTROLYTES POUR LA PRODUCTION
D'HYDROGÈNE
L'électrolyse de l'eau est encore utilisé pour la
production d'hydrogène pur. Cette
production d'hydrogène est restreinte en raison de son rendement relativement
faible de conversion d'énergie. Afin de
parvenir à une meilleure efficacité énergétique, la tension électrique doit
être maintenue faible pour éviter des pertes d'énergie par la conversion
thermique. On entend dire aussi que
l'efficacité énergétique peut être améliorée par une meilleure configuration
des électrodes, une augmentation de la surface réactive, la réduction de
l'écart entre les électrodes et l'augmentation de la operatingpressure. Le système d'électrode solide PEM est en
début de son développement et son efficacité reste similaire à celui d'un
système d'électrolyse de l'eau. Dans
tous les cas, le principe de base de l'électrolyse de l'eau n'a pas changé
depuis qu'il a été mis à profit.
Électrolyse dans son ensemble, est considéré comme non-concurrence avec
le processus de réforme de combustible hydrocarboné de production concurrente,
mais l'électrolyse a l'avantage d'être un procédé propre production pureté de
gaz et le CO2 ne se produit pas.
Les bulles d'hydrogène à partir de l'évolution de
la surface de l'électrode de ralentir avec le temps lorsque de petites bulles
construites progressivement et étouffent la surface de l'électrode. Celles-ci ne sont pas facilement délogés et
le taux de production d'hydrogène est réduite davantage que les petites bulles
deviennent un obstacle à la circulation du courant entre les deux électrodes.
L'invention proposée est étroitement liée au
procédé d'électrolyse de l'eau, mais le mécanisme de séparation de l'hydrogène
à partir de molécules d'eau est différente.
Génération de non-équilibre plasma dans les bulles qui étouffent les
électrodes seront briser la couche de bulles à barrière diélectrique et
provoquer l'écoulement normal du courant à être repris. Dans le même temps, les molécules d'eau
contenues dans les bulles venant au contact de la décharge de plasma, sont
dissociées pour produire de l'hydrogène supplémentaire. En outre, la décharge de plasma vigoureuse
près de la surface de l'électrode permettra également de créer un état
hydrodynamique, qui lavera les fines bulles qui bloquent le passage du
courant. Le mécanisme de la production
d'hydrogène par une décharge de plasma est différent de l'électrolyse classique
qui sépare les molécules d'eau par électro-ioniques attraction polarité, tandis
que dans le plasma de décharge de la molécule d'eau est décomposée en tant que
le résultat de collisions d'électrons.
Les molécules d'eau sous l'irradiation de décharge de plasma perdraient un
électron dû à la collision d'électrons pour produire H2O + e -> OH + H+ + e
L'hydrogène produit est d'une grande pureté. De l'eau potable ou l'eau de pluie ordinaire
avec une très faible concentration de l'électrolyte peuvent être utilisés en
tant que principale source de matière, au lieu d'eau distillée, car ils
contiennent des impuretés suffisante pour être légèrement électro-conductrice.
L'expérience a montré que l'hydrogène gazeux peut
être produit par une décharge luminescente à plasma en tant que procédé
complémentaire à la méthode conventionnelle.
L'énergie nécessaire pour produire 1 mètre cube d'hydrogène, avec
décharge luminescente de plasma d'un réacteur très rudimentaire a réalisé un
rendement de 56 %, ce qui peut encore être amélioré par une meilleure
ingénierie, en fermant la distance d'écartement de l'électrode, la sélection de
la bonne concentration de l'électrolyte, le réacteur construction et de
meilleurs moyens de piégeage et la rétention de gaz à proximité de l'électrode
de décharge.
Les températures élevées jusqu'à 90 C sont
enregistrées dans l'électrolyte, ce qui augmente dans très peu de temps de la
réaction. Cela peut en partie à cause
réaction exothermique de recombinaison H et OH à l'eau. La chaleur excessive peut ainsi être utilisé
comme source d'énergie secondaire. Le
gaz ou des bulles de vapeur en chauffant à supposer une plus grande importance
en tant que matériaux de base pour la dissociation de plasma qui conduit à la
production de l'hydrogène. L'oxygène de
haute pureté co-produits est également un sous-produit précieux avec de
nombreuses applications.
Comme la haute tension avec un courant modéré est
nécessaire dans le procédé au plasma, le taux de production pour unir zone de
surface de l'électrode est élevée, et si seul un petit réacteur est nécessaire
pour la production de l'hydrogène, en particulier lorsque d'autres méthodes
d'amélioration de plasma sont utilisés, tels que cavitation par ultrasons
pulsés, les pouvoirs et l'entrée RF.
Les électrodes peuvent être de n'importe quel
matériau conducteur, comme l'aluminium, l'acier inoxydable, le graphite, le
tungstène, le platine, le palladium, etc.
La taille de l'électrode pour la décharge de plasma est beaucoup plus
petite que celle requise par l'électrolyse classique pour produire la même
quantité de gaz. A la suite de cela, un
réacteur plus petit possible.
Éponge électrodes poreuses augmenter l'aire de
surface disponible réactif pour produire des gaz d'électrolyse. Dans l'expérience, plusieurs couches de
grillage à mailles fines ont été emballés étroitement ensemble pour imiter une
plaque poreuse de l'électrode éponge.
Une partie de la configuration de base de
l'électrode est: une plaque à ; plaque perforée à la plaque perforée; plaque ou
une plaque perforée à treillis métallique; treillis métallique à treillis
métallique; plaque à plat articulé; revêtement diélectrique sur une plaque ou
les deux électrodes ou en filet ou plat articulé, d'un tube dans le tube et le
fil dans un agencement de tube. Il est à
noter que la configuration d'électrodes comprenant une doublure ou revêtement
de matériaux qui permettent de concentrer la densité de courant et ayant la
capacité de retenir du gaz autour de l'électrode pourrait être adopté qui
permettra de réduire la tension et le courant nécessaire pour générer une
décharge de plasma stable.
Afin de créer un environnement pour cycliques
décharge luminescente de plasma stable et court comme déjà mentionné dans le
texte précédent, la configuration des électrodes doit être structuré de manière
à conserver les bulles et concentrer la densité de courant et tout en gardant
la distance réelle de l'écartement des électrodes à un minimum. Cela crée un espace approprié soit annulé
dans l'électrode en métal ou en des matériaux de revêtement, apte à retenir le
gaz, tout en ayant en même temps le mécanisme de concentrer la densité de
courant à un point de décharge localisée.
Cela conduit à une grande variété de conceptions et de choix des
matériaux pour satisfaire l'exigence de décharge de plasma.
Afin d'éviter la recombinaison de H+ et H2 avec des
ions OH et revenir en arrière à l'eau, les atomes d'hydrogène après regagner
leurs électrons perdus par contact avec la cathode devraient être autorisés à
échapper rapidement de la zone qui regorge d'autres espèces et les radicaux
oxydation. Cela a grandement influencé
la productivité de l'hydrogène gazeux.
Si H+ et OH est autorisé à recombiné, en dépit de l'apparente bulles
d'ébullition dans le réacteur très peu de gaz peut être recueillie et la
température dans le réacteur s'élève rapidement, ce qui pourrait bien être
l'effet exothermique de recombinaison des ions H+ et OH.
L'hydrogène
produit est collecté séparément de l'oxygène.
Etant donné que le gaz d'hydrogène produit contient une quantité
considérable de vapeur d'eau, le gaz d'hydrogène est recueillie par passage à
travers un refroidisseur d'eau ou d'un autre procédé connu, de sorte que le
volume de gaz mesuré est à la température ambiante avec un minimum de teneur en
vapeur d'eau.
Le plasma assisté par cellule d'électrolyse de base
ou de réacteur peuvent être produits sous une forme modulaire qui peut être
montée côte à côte et placés à l'intérieur d'une seule cuve d'électrolyse avec
leur puissance respective et une sortie de gaz collectés pour former une unité
de production importante. Plusieurs
types de réacteurs peuvent être utilisés pour la production d'hydrogène. Barre ou fil en réacteur tubulaire, le tube
dans le tube de réacteur, des réacteurs cellulaires uniques ou multiples sont
également appropriés pour l'électrolyse de l'eau assisté par plasma. La retenue de gaz et le couvercle de
concentration de courant sont fixés sur l'électrode de cathode faisant face à
l'électrode d'anode. Un réacteur horizontal dont la cathode comporte un
couvercle de retenue de gaz peut être placé au-dessus d'une anode qui est
séparée par un diaphragme et le gaz d'hydrogène sera alors recueillir
isolément.
L'introduction de la cavitation ultrasonore dans le
liquide électrolytique est facile puisque le bain d'électrolyse est également
le bain à ultrasons et des capteurs à ultrasons peut être fixé à l'extérieur du
bain. Un mélange de fréquence sonore
doit être utilisé pour éviter toute apparition d'une zone morte sonique. L'introduction de l'excitation sonore par
cavitation améliore les performances de production de l'électrolyse assistée
par plasma.
À haute tension en courant continu pulsé à polarité
unique onde carrée à partir de 5 kHz jusqu'à 100 kHz a été jugée bénéfique pour
générer le plasma à une tension très réduite.
L'avantage du plasma liquide permet sous-espèces
ionisées migrent vers la demi-cellule et des électrodes respectives qui éviter
et minimiser re-mélange du produit de l'hydrogène et de l'oxygène provoquant le
retour à l'eau à nouveau et la création d'un état dangereux,
explosif. L'oxygène est considéré comme
un sous-produit qui peut être collecté pour l'emploi ou il peut être acheminé à
la chambre de combustion si l'hydrogène est utilisé comme combustible direct
pour un moteur à combustion.
L'eau est la matière principale source de
production d'hydrogène, étant économiquement disponibles et de
l'approvisionnement illimité. Il s'agit
d'une matière d'origine totalement propre qui ne produit pas de sous-produits
indésirables.
L'anode peut être perdant peu à peu ses matériaux
due au transport électro, mais si c'est le cas, ce sera un processus très
lent. En pratique, la polarité des
électrodes peut être inversé qui inverse le transport de matières et de dépôt. Matériaux conducteurs qui sont inertes à
l'électro-chimique de corrosion sont un bon choix pour servir d'électrodes.
Un réactif chimiquement conducteur peut être ajouté
à l'eau pour augmenter sa conductivité et un agent moussant ajouté pour
améliorer la génération de bulles.
L'électrolyte peut être de la base alcaline ou acide. La concentration de l'électrolyte doit être
maintenue à un niveau constant pour obtenir les meilleurs résultats. Une forte concentration de l'électrolyte
augmente la conductivité de liquide ainsi que la productivité des bulles de
gaz, mais il peut empêcher l'augmentation de la tension nécessaire pour la
décharge en tant que le flux de courant entre l'électrode ne soit pas inhibée
par la présence de bulles. Cependant,
une très faible concentration en électrolyte va favoriser un claquage
diélectrique de bulles, comme un courant plus faible sera exécuté par le milieu
liquide de l'entre bulles. Il a été
trouvé que ce soit l'électrolyte acide ou alcalin avec 0,02 % de concentration
travail extrêmement bien dans le maintien de décharge luminescente stable avec
une tension continue comprise entre 350 V à 1800 V et un courant de 100 mA à
800 mA.
L'eau du robinet a été utilisé sans ajout de
réactif conduite et il fonctionne souvent bien inattendu, très probablement due
à présent de l'impureté et à pH élevé, dans l'électrolyse assistée par plasma
où décharge luminescente stable se produit à environ 450 V à 900 V et un
courant d'environ 200 mA à 350 mA. La
condition d'entrée de puissance varie en fonction de l'espacement à
l'électrode, l'électrode et la configuration du réacteur, la concentration de
l'électrolyte et la structure du dispositif de retenue des gaz. Encore une fois un autre plasma méthode
assistée comme entrée de puissance à impulsions et la cavitation par ultrasons,
etc également contribuer à abaisser le seuil d'entrée d'alimentation.
Le processus est en général réalisée à une pression
d'une atmosphère. Une augmentation de
pression va ralentir le mouvement ascendant des bulles et augmenter la
température de l'électrolyte. Une
certaine augmentation de la température dans l'électrolyte n'est pas néfaste
pour la génération de plasma. Des bulles
de vapeur d'eau fournissent les matériaux de base et de l'environnement actif
pour la décharge de plasma. En général,
la température de l'électrolyte est bien inférieure au point d'ébullition que
le plasma non-thermique produit peu de chaleur.
La température monte parfois vite dans l'électrolyte due à l'apparition
de l'arc de plasma rares et exothermique dans la recombinaison de H+ et OH en
quantité.
Au
cours de la décharge luminescente stable, bulles vigoureuses avec jaune /
orange / rouge spots lumineux de couleur apparaissent sur la perforation
plastique. Les taches lumineuses
apparaissent également largement sur la surface de l'électrode lorsque la
tension est augmentée. A l'examen de la
feuille de couverture en matière plastique et l'électrode, sans marques de
brûlure ont été observés. Cela prouve que
la lueur du plasma non thermique est, après une heure de décharge luminescente. La température de la plaque d'électrode avec
un couple nominal thermique était d'environ 90 C à environ 50 C. Le gaz produit est composé principalement
d'hydrogène, avec un peu de vapeur d'eau qui se condense en refroidissant
rapidement. Le taux de production
d'hydrogène est variable et le taux de conversion de l'énergie fluctue aussi
tout au long de l'essai. Ceci est
suspectée de provoquer par la recombinaison de H+ et OH, qui est affectée par
la structure d'électrode et de réacteur et de la configuration.
L'hydrogène
peut maintenant être produite avec une haute tension et faible courant, ce qui
est contraire au système d'électrolyse classique, où un petit réacteur à un
taux élevé de production est de plus possible.
Ceci a clairement démontré que le mécanisme de production d'hydrogène avec
une décharge de plasma est différent de l'électrolyse classique de l'eau dans
un certain nombre de façons. Vapeur de
la vapeur et de gaz produit en raison de l'échauffement des électrodes
(cathode) à court espace de temps sont de plus une source de matériaux pour la
dissociation de plasma qui influent aussi sur la productivité de l'hydrogène de
l'importance.
1.3 Procédure expérimentale
1.3.1 Un diagramme de flux pour la réalisation
d'expériences dans le cadre de la présente invention est représenté sur la Fig.28.

L'appareil comprend généralement une source de
courant continu d'alimentation 1, bain liquide 2, le réacteur 3,
le gaz et le séparateur de liquide 4, refroidisseur d'eau 5, et
le gaz de mesure de volume-mètre 6 au gaz est produit par électrolyse
qui est catalysée par le plasma. De
l'hydrogène gazeux est produit à la cathode et de l'oxygène gazeux à l'anode.
1.3.2
Équipement Fonction :
CC
source d'alimentation: fournit une haute tension continue.
Réacteur horizontal: la génération de plasma
non-thermique sous-liquide.
Gaz et séparateur de liquide: pour séparer le
liquide du gaz et de retour de liquide réfrigéré.
Refroidisseur: à condenser une vapeur de liquide
mélangé dans le gaz et le retour vers le réacteur.
Compteur de mesure du volume de gaz: à mesurer le
volume d'écoulement de gaz.
1.4 Méthode et Exploitation des expériences
(1) L'expérience est effectuée en fonction de
l'apparition d'une décharge de plasma.
Six différents niveaux de tension sont choisis pour produire le plasma
liquide avec sous-même réacteur pour produire de l'hydrogène. Elles sont les suivantes: 1350 V, 1450 V,
1550 V, 1650 V, 1750 V et 1850 V. Chaque
essai dure 30 minutes et l'expérience est répétée trois fois dans le cadre du
même ensemble de conditions. Les données
obtenues sont de moyenne sur.
1.5 Observations expérimentales
La décharge de plasma à 1350 V est observé que peu
limité éclairage et l'illumination de l'électrode à comparer avec ceux
vigoureuse, décharge stable sur une surface beaucoup plus grande de l'électrode
à la tension d'entrée 1850 V. Le courant
correspondant est également très réduite. Il a été constaté que la température
à l'électrode de cathode augmente avec le temps jusqu'à ce qu'il atteigne 90 C environ
et se stabilise progressivement. La
couleur de la décharge de plasma semble être orange et rouge et sa couleur est
très différente de celle de l'arc électrique (plasma de décharge d'arc) qui
semble être bleu vif forte en couleur.
Le demandeur a également effectué des expériences
avec le même équipement en utilisant la sous-plasma pour transformer le
méthanol liquide destiné à être utilisé dans la production d'hydrogène. Le demandeur a constaté que le plasma a été
efficace dans la production de gaz hydrogène à partir de méthanol. Gaz de CO et de CO2 sont totalement absents du gaz produit. C'était inattendu. Sans vouloir être lié par le fait demandeur pense
que le CO et le CO2 peuvent avoir été absorbé par KOH, qui a été ajouté comme
agent conducteur de l'électrolyte.
Certains gaz de l'oxygène ont été enregistrés avant le methanol a été
ajouté à l'électrolyte.
Le demandeur a également mené des expériences avec
le même équipement en utilisant le plasma sous-liquide pour réformer des
hydrocarbures pour la production d'hydrogène.
Le demandeur a constaté que le plasma a été efficace dans la réforme des
hydrocarbures et la production de gaz entre autres choses d'hydrogène.
Le demandeur a également effectué des expériences
avec le même matériel en utilisant le plasma liquide à sous-traiter l'huile de
diesel. Le gas-oil a été émulsionné dans
de l'eau pour disperser à travers le corps de liquide. Après avoir été soumis à des conditions de
plasma à proximité de la cathode, un gaz qui a été produit est fumé et
ressemblait à une émission de gaz d'échappement qui ne brûle pas
facilement. Demandeur établi au moyen de
ces expériences que l'huile de diesel pourrait être modifiée et également
dissocié par le plasma dans ce liquide avec un équipement.
De réformation d'hydrocarbure liquide et de gaz
combustible, l'hydrogène et des composés riches pour la production d'hydrogène
:
L'eau est l'un des documents de source primaire,
qui sert de support, chef d'orchestre et le confinement de l'espace de bulles
où couronne de plasma et décharge luminescente auraient lieu quand
l'électro-potentiels adéquats s'appliquent à l'ensemble des paires simples ou
multiples électrodes. Le méthane d'un
combustible hydrocarboné (gaz), le méthanol, le diesel, l'essence, le kérosène (paraffine),
de l'éthane, du gaz naturel, du GPL, de bio-diesel, etc et sulfure d'hydrogène
(H2S) sont également bonnes matériau source pour la production d'hydrogène.
Le monde entier majorité de la production
d'hydrogène est classiquement par reformage à la vapeur haute pression de
méthane. Cela nécessite haute pression et haute température. L'usine de production est grande et coûteuse
à mettre en place. Stockage et la
livraison en association avec la production sont un coût supplémentaire pour la
fourniture de gaz d'hydrogène.
L'importance de l'hydrogène comme carburant alternatif propre pour
l'environnement est bien comprise. La prochaine
technologie de pile à combustible exige une alimentation économique et prêt de
gaz d'hydrogène pur. Pour produire de
l'hydrogène avec un petit processeur d'enrichir les carburants pour moteurs à
combustion et les turbines à gaz ne sera pas seulement de réduire la
consommation de carburant, mais il réduit également les émissions polluantes.
Le processus de réforme de plasma proposée peut
traiter à la fois du combustible gazeux et du combustible liquide. Le combustible gazeux est mis à barboter dans
le réacteur avec un inhibiteur de ralentir l'écoulement ascendant du gaz combustible. Etant donné que la dissociation du
combustible hydrocarboné sera réalisée principalement par dissociation de
plasma qui est similaire au procédé d'électrolyse assisté par plasma, mais avec
un liquide électrolytique contenant des composés riches en hydrogène. Dans le cas d'un carburant liquide, il peut
soit former un mélange avec de l'eau ou être émulsionnées avec de l'eau. Le pourcentage d'essence dans le mélange
dépend du type de combustible, sa conductivité, le point d'ébullition,
d'inflammabilité et de la réaction électrochimique. La réforme est principalement due à
l'oxydation partielle, soit avec la participation active OH, O, O2, O3 créé par
la dissociation de plasma. Dans le même
temps, le composé riche en hydrogène tel que CH4 ou CH3OH est dissociée
directement par les collisions électron.
Comme le dioxyde de carbone est un sous-produit principal en même temps
que d'autres gaz mineurs sortant de l'impureté du carburant, ils seront séparés
par la méthode classique d'absorption ou le procédé de séparation par membrane.
Transformation d'un combustible hydrocarboné par
corona et éclat plasma a été tenté par le passage du gaz d'hydrocarbure tel que
le méthane, le gaz naturel, le GPL et le carburant liquide vaporisé parfois en
mélange avec la vapeur d'eau à travers le réacteur à plasma. Ils ont tous été couronnés de succès dans la
production de gaz riche en hydrogène à travers une décharge corona à la
pression atmosphérique, en soumettant le méthane, le méthanol vaporisé, le
carburant diesel mélangé avec de la vapeur d'eau, en le faisant passer à
travers un réacteur à arc de dorer de plasma, le fil de réacteur tubulaire et
un réacteur proposé par le MIT plasmatron ou autre réacteur corona de
banderoles en phase gazeuse.
Le réacteur proposé sous-plasma liquide a de
nombreux avantages sur le réacteur en phase gazeuse à plasma tel qu'il est
capable de générer un plasma de décharge luminescente stable, à une tension
beaucoup plus faible, c'est à dire à partir de 350 V à (rarement) 1800 V en
courant dans l'gamme de 100 mA à 800 mA dans l'eau. Le milieu liquide permettra également
l'application des ondes ultrasonores produire un effet qui permettra
d'améliorer la génération de lueur plasma et d'augmenter ainsi l'ensemble du
processus de transformation. Encore une
fois, pas d'air extérieur ou du gaz ne doivent être introduits pour la
réaction. Toutefois, le gaz
d'hydrocarbures tels que le méthane, naturel, GPL ou gaz hydrogène de sulfures
peut être introduit à travailler en collaboration, et complétant le combustible
liquide dans le processus de réforme. Les gaz combustibles permettront
d'améliorer plasma de décharge réforme et lui permettre de se faire sans avoir
à compter sur le gaz produit par électrolyse.
Les molécules de carburant hydrocarboné qui entrent
en contact avec le plasma de décharge, seront soumis à une dissociation et une
oxydation partielle représentée dans ce qui suit :
H2O +e ® +OH + H+
+e dissociation
CH4 + e ®
CH3 + H+ +e dissociation directs du plasma
CH4 + H ®
CH3 + H2 réagissant avec les
radicaux H
CH4 + H2O ® CO + 3H2 oxydation partielle
CO + H2O ®
CO2 + H2 eau en déplacement
CH3OH + H2O ® CO2 + 3H2 électrolyse et oxydation partielle
H2S ®
S + 2H sans subir
d'oxydation
H2S + 2H2O ® SO2 + 3H2
oxydation partielle
SO2 + 2H2O ® H2SO4
+ H2
Endothermique
conversion catalytique d'hydrocarbures légers (méthane à l'essence) :
CnHm + nH2O ® nCO + (n + m/2)H2
Avec des
hydrocarbures lourds :
CH1,4 +
0,3H2O + 0,4O2 ® 0,9CO + 0,1CO2 + H2
C8H18 + H2O + 9/2O2 ® 6CO + 2CO2 + 10H2
Le gaz d'hydrogène et le dioxyde de carbone sont
collectées. Le CO2 est séparé par établir l'absorption ou la méthode
de séparation membranaire.
Le radical OH, produit par la dissociation du
plasma jouera un rôle important dans l'oxydation du CH4 pour produire CO qui
serait davantage être oxydé pour devenir le CO2. Le même appliqué au méthanol CH3OH et H2S. Le S est étant oxydé pour former le SO2 et
autres oxydants pour devenir SO3 et ensuite réagir avec H2O pour produire
H2SO4. Ce type de réaction chimique sera
possible seulement avec l'encouragement de la chimiques hautement réactive et
environnement catalytique de plasma. Non chaque CO
deviendra CO2 et de particules de soufre peuvent être observés dans la
précipitation.
RÉACTEUR
Il existe un certain nombre de réacteurs qui
peuvent être utilisés pour la réforme de composés riches en hydrogène. Réacteurs tels que le fil dans le tube, le
tube dans le tube; une seule cellule et plusieurs réacteurs de cellules; et les
multi-électrodes sans séparation de la membrane. Le tube de réacteur tubulaire et un réacteur
à tour avec des électrodes horizontales sont adaptés pour traiter les
hydrocarbures liquides et gazeux et les deux en même temps. L'anode et la cathode sont étroitement
espacées à une distance d'intervalle allant de 6 mm à 12 mm et sont recouverts
de gaz diélectrique de retenue et de la construction de courant se concentrant
sur un seul côté ou des deux côtés de l'électrode. Un aspect important du réacteur est d'avoir
la construction, qui permettra d'accueillir le transducteur à ultrasons, ce qui
induirait des cavitations sonores appropriés distribués uniformément dans tout
le volume de réaction. La taille, la
forme et la disposition des électrodes peuvent varier, mais sa taille serait
limité par la puissance électrique disponible.
Une petite plaque
d'électrode du réacteur est tout à fait satisfaisant pour une bonne évacuation
uniforme et une productivité élevée. La taille de
l'utilisation de la plaque de réacteur dans la plupart des expériences est de
l'ordre de 16 cm2 à 30 cm2. Il est
préférable que l'électrode non-décharge a une surface d'électrode plus large
que l'électrode de décharge avec la construction de rétention des gaz
diélectrique. Avec suffisamment de
puissance disponible, à la fois l'anode et l'électrode de cathode peut
fonctionner comme électrodes de décharge de plasma dans le même temps. Ceci est particulièrement utile dans le
procédé d'oxydation partielle.
Dans le cas d'un mélange huile / eau émulsionnée,
il est préférable de maintenir avec excitation par ultrasons qui, en même temps
génère des microbulles transitoires qui améliorent le processus réactif. Gaz d'hydrocarbures peut également introduire
dans le réacteur pour former des bulles d'air ou des poches de gaz piégé pour
la formation aisée de la décharge luminescente à plasma. Comme le combustible hydrocarboné huileux est
hautement diélectrique cela nécessiterait une plus forte concentration de la
conduite réactif à celle requise pour l'électrolyse de l'eau assisté par
plasma, dans le but de maintenir un niveau approprié de la densité de courant
pour la décharge de se produire.
Réformation de gaz méthane par le plasma non
thermique sous-liquide est par barbotage du gaz à travers les électrodes
horizontales perforées de la tour de réacteur d'un réacteur ou d'un tube dans
le tube. Etant donné que le méthane doit
être oxydé par le plasma dissocié molécule d'eau (H+ + OH) pour former du
monoxyde de carbone et de l'hydrogène gazeux (CH4 + H2O ® CO + 3H2). Le CO est oxydé pour former du CO2 en outre
avec de l'oxygène dérivé du plasma dissocié molécule d'eau, en libérant deux
atomes d'hydrogène (H2). Le gaz résultant est soit H2 CO2 ou
peut-être avec peu de CO. L'hydrogène
gazeux est recueilli avec une pureté raisonnable après le CO2 ou CO est éliminé
par absorption ou de la séparation membranaire.
Depuis le méthane peut pas réformer en profondeur avec un passé dans le
réacteur, il est important de réguler le débit de gaz pour assurer un temps de
séjour approprié pour la réforme ou d'avoir le gaz méthane récupéré par la
prochaine ronde de réforme ou d'avoir le gaz en passant par une série de
réacteurs à fait en sorte que le gaz méthane est pleinement utilisée. Ce dernier cas peut ne pas être économe en
énergie.
Réformation de méthanol pour la production
d'hydrogène peut être réalisée en premier lieu, par électrolyse ou par simple
oxydation partielle. Lorsque CH3OH est
soumis à une irradiation par plasma de décharge, il va réagir avec les espèces
oxydantes et les radicaux dissociés des molécules d'eau. Électrolyse conventionnelle contribuera
également à la production totale de gaz d'hydrogène. Réforme de mélange eau / méthanol permettra
d'atteindre une meilleure efficacité lors des décharges de plasma est utilisé
en conjonction avec excitation ultrasonore et la cavitation. Plusieurs types de réacteurs peuvent être
adoptées pour le reformage du méthanol comme un réacteur à tour avec des
électrodes horizontales, un réacteur tubulaire à double tube, un réacteur à
écoulement transversal, etc. Ces types
de réacteurs offre des espèces oxydantes très actif et les radicaux hydroxyle,
nécessaires dans l'réforme.
Réforme de l'huile lourde comme le diesel par une
décharge de plasma sous-liquide sera de liquide émulsionnée. La meilleure façon de maintenir une
émulsification complète du carburant diesel et de l'eau est par excitation
ultrasonore. Gouttelettes micro de
diesel seront encapsulés dans l'eau. Il
est encore observé que la conductivité du liquide émulsionné est très faible
comme le gazole est diélectrique et le courant ne peut être menée à travers le
film d'eau entre les deux. Cela a rendu
la nécessité de plusieurs électrolytes ajoutés, d'autant plus que le contenu de
diesel augmente. Les bulles ne sont pas
faciles à produire par électrolyse en raison de sa faible circulation de
courant. Il est donc avantageux
d'introduire du gaz soit dans le réacteur depuis l'extérieur ou à ultrasons
pour produire des cavitations dans le liquide en même temps que la mise en
émulsion du mélange eau / huile. Le
réacteur de la tour, un réacteur tubulaire à double tube et le réacteur à
écoulement transversal sont tous adaptés pour le combustible hydrocarboné lourd
réformation à condition qu'un transducteur ultrasonique suffisante est
correctement placé pour assurer une excitation efficace cavitations et
distribué dans l'ensemble du volume de liquide.
Alimentation de puissance à impulsions augmentera la production du
plasma et de chauffage de l'électrode aider la génération de bulles à
l'électrode de décharge.
RÉDUCTION DU
PROCESSUS DE L'OXYDE DE MÉTAL ET MINÉRAL
Refinment minérale est un processus coûteux et
polluant. Pour éliminer l'oxygène de
l'oxyde, est soit en faisant réagir avec des éléments supérieurs
électro-positif, ce qui n'est pas économique, ou par exposition de l'oxyde
métallique de C, CO et de l'hydrogène à l'intérieur d'un four à haute
température comme c'est le cas dans la production de fer. L'électrolyse d'une masse fondue ou en fusion
de Al2O3 TiO2 pour extraire les métaux purs Al ou Ti, respectivement, consomme
une grande quantité d'électricité, et nécessite l'utilisation de matériaux
réfractaires et d'électrode coûteuses avec les émissions polluantes, de rendre
ces deux métaux utiles et très coûteux inhiber leur application commune.
Un processus réductrice plasma sous-liquide pour
réduire l'oxyde de minerai ou de métaux est proposé. L'irradiation de la décharge de plasma des
oxydes métalliques dans un environnement hautement catalytique, va provoquer
une interaction avec les atomes d'hydrogène actifs produits par la dissociation
du plasma de l'eau ou du méthane ou un mélange méthanol / mélange d'eau et de
l'hydrogène gazeux introduit avec l'assistance d'excitation ultrasonore serait
suffisante dans de nombreux cas à déloger l'oxyde plus tenaces.
Il est rapporté que la recherche est en cours à
partir de l'extrait Al Al2O3 par électrolyse.
L'aluminium est câblé à électrode de cathode poreuse d'alumine électrode
d'anode. La réduction de TiO2 et Al2O3
par décharge de plasma d'hydrogène est également activement recherchés
ailleurs, dans le but d'affiner économiquement ces deux métaux utiles. Un
réacteur tubulaire dans un tube, ou un réacteur fil-dans-tube peut être utilisé
pour ce processus de réduction. Ces deux
réacteurs peuvent être facilement modifiés pour le traitement continu de l'une ou
l'autre forme de granules de la matière minérale ou de l'oxyde métallique. L'oxyde de métal soit exposée à l'influence
des atomes d'hydrogène hautement actives et ensuite de l'oxygène dans le métal
sera supprimé. Ceci ne serait pas un
problème pour les éléments électro-positif mais présenterait des difficultés
pour les oxydes tels que Al et Ti.
L'oxygène est fortement lié aux métaux de base tels
que Al2O3 et TiO2 qui ne peuvent pas être réduits facilement. Ce réacteur horizontal rudimentaire sert à
démontrer que l'oxyde de métal peut être affinée en l'exposant sous forme
granulaire à une irradiation par une décharge de plasma, une excitation
ultrasonore et dans un environnement hautement réactif contenant des atomes
d'hydrogène actifs. Un atome d'hydrogène
supplémentaire peut être dérivé de la dissociation du plasma de gaz de méthane
introduit dans la chambre de réaction où le CO et H atomique sont
produites. De même, par dissociation de
plasma du mélange d'eau de méthane que de l'hydrogène actif et le CO2 sont
également produites pour compléter l'hydrogène atomique réductrice. Le gaz d'hydrogène peut également bulle dans
le réacteur et tout excédent sera recueilli et transmis vers le réacteur.
Réduction de Al2O3, TiO2, TiF3, TiO, AlCl3 aura
lieu de la manière suivante, où :
TiO2 + 4H(2H2) ® Ti + 2H2O
Al2O3 + 6H(3H2) ® Al + 3H2O
TiF3 + 3H(3/2H2) ®
Ti + 3HF
L'alternative
est d'avoir :
TiO2 + H2SO4 ®
TiOSO4 + H2O
TiOSO4 + 2H ®
TiO + H2SO4
ou TiO +
2H ® Ti + H2O
et
TiO2 + 4HCL ®TiCl4 + 2H2O
TiCl4 + 4H ®
Ti + 4HCl
où
TiCl4 est ionique et est soluble dans l'eau
La
réaction ci-dessus est sous l'influence d'un plasma non thermique de sorte que
l'oxyde de métal ou de minerai est soumis à un environnement hautement
catalytique et vient en contact avec l'hydrogène atomique par lequel le réactif
de l'oxygène est retiré. Afin
d'améliorer davantage la question, l'ensemble du processus de réaction est
également soumis à une excitation sonore.
Les fines particules dans la suspension colloïdale de l'oxyde granulaire
vont entrer en collision les uns avec les autres et au point d'impact, la
température va augmenter au cours 1,500 C à 3,000 C et fusion locale est
rapporté. La température élevée
et la pression d'une bulle sonore s'effondrer travailleront en collaboration
avec le plasma à décharge luminescente irradier les particules d'oxyde avec de
l'hydrogène atomique avec localisée température élevée due à la collision et la
cavitation implosion qui en fin de retirer l'oxygène. Les métaux raffinés seront sous forme de
poudre à la taille nano.
L'autre méthode d'extraction et de raffinage des
métaux à partir de leurs oxydes consiste à soumettre la solution ionique du
métal tel que AlCl3 à un procédé d'électrolyse, qui est rapporté avoir atteint
l'efficacité de 3 kWH / kg d'Al.
L'ensemble du processus peut être encore améliorée grâce à la technique
d'électrodéposition dans un plasma de la décharge proposé sous-lueur plasma
liquide. Le Al sera déposé sur
l'électrode de cathode. Une partie du
gaz de chlore va sortir du côté de l'anode et réagit avec l'hydrogène actif
pour former HCl.
Les grains fins d'oxyde de métal est placé dans un
réacteur horizontal au-dessus de l'électrode de cathode. Une membrane de
séparation de matrice proche, qui sert à empêcher l'oxyde métallique de la
traversée, disposée au-dessus et au-dessous de l'électrode d'anode est utilisé
pour séparer de la cathode. L'ensemble
du réacteur est immergé à l'intérieur d'un bain à ultrasons. Les ondes
ultrasonores pénétreront le séparateur à membrane pour provoquer l'oxyde
métallique granulaire en suspension colloïdale.
L'oxyde sera soumis à la sous-irradiation liquide de décharge
luminescente de plasma et la réduction de l'hydrogène atomique. Le pourcentage d'oxyde de métal est réduit
après une période de temps est évalué.
Oxyde de métal de TiO2 sera mis à l'épreuve. Un mélange méthane / eau
est utilisé en tant que milieu liquide qui produira plus grande quantité
d'hydrogène atomique actif servant d'agents de réduction.
DÉCONTAMINATION
DE LIQUIDE
Le problème de la pollution est un problème majeur
qui affecte tout être vivant sur cette planète.
Beaucoup d'efforts ont été déployés par les gouvernements, les
universités et les entreprises privées, la recherche d'un processus global pour
faire face à une grande variété de problèmes de pollution. Les émissions polluantes de gaz provenant des
industries et des véhicules automobiles produisent de grandes quantités de CO2
provoque le réchauffement climatique; NOx, COV, particules et provoque le
cancer et le smog ; SO2 provoque des pluies acides. Décontamination des gaz rejetés par les
industries est coûteux à réaliser et ce qui est nécessaire de toute urgence est
un processus de traitement complet et économique pour réduire le coût global de
trestment. Contamination de l'eau est un
autre problème majeur. L'eau contaminée
impropres à la consommation humaine, entre la mer et tue la vie marine près de
la rive. Les gouvernements à travers le
monde adoptent des lois strictes fixant une norme de pollution, ce qui exige la
mise au point de moyens efficaces et économiques pour maîtriser la
pollution. La présente invention
proposée est mise en avant comme un processus souple, qui peut traiter une
variété de contaminants soit séparément, soit ensemble.
Corona de décharge et lueur plasma de décharge en tant
que non-équilibre plasma a été développé pour des applications dans la
décontamination d'une large gamme de composés chimiques toxiques et des
composés organiques chlorés récalcitrants tels que le dichloro-éthane, le
pentachlorophénol, le perchloroéthylène, chlorom, tectrachloride de carbone,
presiticides organochlorés, perturbateur endocrinien, dioxine, etc. Il est également capable de stériliser
microbienne difficile, les bactéries et les contaminants biologiques présents
dans l'eau du sol tels que le cryptosporidium parvum. Les émissions de gaz nocifs tels que les NOx
et les SOx peuvent également être neutralisés en les faisant passer à travers
le réacteur par voie humide, qui comprend l'élimination des particules ainsi
que les émissions polluantes. Ceci est
principalement dû à la capacité du plasma pour créer un environnement
catalytique très réactif pour les composés très stables et normalement inactifs
être réduit, oxydé ou neutralisé par réaction avec les radicaux OH* espèce, de
l'hydrogène atomique H+ et d'autres oxydants tels que l'O-, O2, O3, H2O2 etc
présent et aurait une grande efficacité en particulier dans le traitement des
contaminants dilué.
Bactéries microbiennes est retiré par les deux
oxydations quand ils entrent en contact avec les espèces oxydantes telles que
O3, O2-, O-, H2O2 et OH*. Dans le même
temps, ils sont soumis à l'électro-étirage de la paroi cellulaire, ce qui
affaiblit sa résistance à l'oxydation, en particulier lors de la cavitation
ultrasonore, implosions et des ondes de choc créées par l'énergie des
impulsions, sont intégrées dans le processus réactionnel. Encore une fois les rapports de plus de 99 %
la stérilisation ne sont pas rares.
A l'heure actuelle, la plupart des travaux de
traitement est effectuée dans un milieu gazeux, par pulvérisation ou
vaporisation du liquide souillé sur le plasma de décharge des électrodes, ou
par la production d'une décharge de plasma d'irradiation sur la surface d'un
liquide qui contient les contaminants indésirables, ou en faisant passer le gaz
pollué à travers un réacteur sec, parfois mélangés avec de la vapeur d'eau ou à
l'aide torche à plasma irradiation de l'objet pollué.
Système de décharge luminescente de plasma de
contact de l'eau de surface a également été développée comme un procédé de
décontamination sous la dénomination " Plasmate ". Sous plasma d'eau par la haute tension
décharge électrique pulsé avec entrée de courant élevée pour dissocier l'eau
pour produire H et des radicaux OH* pour traiter bactérienne et microbienne décontamination
a également été signalé comme étant un succès.
Le projet de sous-liquide plasma est un système de
faible consommation d'énergie, qui produit le plasma stable en utilisant le
présent de bulles. La tension nécessaire
pour faire face à une large gamme de liquides ayant des propriétés variables
d'électrolyse, est comprise entre 350 V à 3000 V et une intensité de courant
allant de 1 à 2 A / cm2. Il produit un
environnement hautement réactive avec une alimentation de radicaux oxydants et
réductrice de diffusion atomique de l'hydrogène sur un grand volume de liquide,
ce qui rend très efficace en tant que procédé de decontaminatinf, et un qui est
également à la fois économique et simple à utiliser.
Le plasma sous-liquide a l'avantage de pouvoir décontaminer
plusieurs polluants en même temps et il a aussi un gaz très actif et
l'interaction du liquide qui le rend très efficace en tant que procédé de
traitement. Les déchets liquides,
contenant des métaux lourds produits chimiques nocifs, les bactéries,
microbes,, un gaz nocif, l'air pollué et l'odeur peut être traitée dans le même
réacteur en même temps.
Matières organiques chlorés récalcitrants dans
l'eau, qui comprennent le dichlorométhane, le pentachlorophénol, le chloroforme
et le tétrachlorure de carbone, seront soit oxydées ou dégradées de CO2 et de
chlore. Alors que les agents pathogènes
dans l'eau potable, tels que le cryptosporidium avec des phospholipides épais
mur de protection les trophs est en premier lieu être étiré et affaibli et ensuite
déclinés par les espèces oxydantes.
Certaines des espèces oxydantes des radicaux tels que OH, O, O2, O3 et
sont présents en quantité et sont plus actifs que le chlore et autres oxydants
doux. Il a l'avantage qu'aucun produit chimique est nécessaire en tant
qu'agent d'oxydation, ce qui peut parfois conduire à une pollution secondaire.
Les
métaux lourds en solution diluée, peuvent être extraites ou supprimées au moyen
d'un procédé d'électrolyse en tournant simplement le métal de l'hydroxyde de ce
qui pourrait être éliminé par filtration.
Des ions métalliques solubles peuvent également être extraits par le dépôt
sur l'électrode de cathode, qui peut être encore facilitée par le procédé de
dépôt électrolytique à plasma détenue par l'inventeur, et qui utilise le même
procédé plasma sous bulle-liquide.
Le traitement de NO, SO2 et des particules est de
faire passer le gaz pollué à travers le réacteur où les particules sera
supprimé et le NO est oxydé soit de devenir NO2 ou NO3 par O, ou O3. Il peut également être réduite à N par
l'hydrogène actif. NO3 réagit avec l'eau pour devenir de l'acide nitrique. NO2
n'est pas considéré comme un gaz nocif. SO2 réagir avec O3 ou radical pour former SO3 oxygène peut être
facilement oxydé et ensuite réagir avec de l'eau pour devenir H2SO4 (acide
sulpheric). Lorsque ledit gaz est
introduit dans le réacteur, il peut être utilisé comme une bulle de gaz pour la
décharge de plasma en particulier lorsque cette bulle de gaz est collecté ou
retenu à proximité des électrodes.
L'efficacité de la décharge de plasma non thermique
dans le traitement des composés organiques cancérigènes et des gaz polluants
est bien établi. Suppression ou la
réduction de la quantité de métaux lourds, de l'arsenic et le mercure à un
faible niveau de sécurité acceptable de concentration de ou dans l'eau, ont été
menées avec succès par un procédé d'électrolyse simple. L'efficacité de l'extraction est encore
améliorée par la présence d'une décharge de plasma sous-liquide où certains
d'entre eux réagissent facilement avec les radicaux OH devienne de l'hydroxyde
de métal ou d'être déposée par le procédé électrolytique à plasma très actif
(dépôt) qui a été prouvé de manière adéquate comme une technique utile.
D'autres
expériences dans ce domaine ne sont pas nécessaires. Une information adéquate ne peut être tirée sur de
nombreux travaux de recherche qui a déjà été effectuée. Effort concentré a déjà été utilisé pour la
recherche d'une meilleure façon de générer une décharge luminescente à plasma
stationnaire sous-liquide en utilisant les bulles qui permettra la fabrication
d'un réacteur simple et économique qui ne nécessite qu'une faible puissance
d'entraînement et wich va bien travailler dans le traitement d'un large
éventail de contaminants.
Stérilisation de l'eau potable à l'échelle
municipale peut être simplifiée par l'adoption de la décharge de plasma
sous-liquide qui aura pour effet de neutraliser et de dégrader les composés
organiques cancérigènes dans l'eau par la création de la dissociation et de l'environnement
catalytique active qui favorise la ventilation des produits chimiques inertes
et en même objet de temps pour les radicaux réducteurs et oxydants actifs. Les métaux lourds dissous dans l'eau sont
également éliminées ou réduites dans le même temps par électrolyse à plasma et
dépôt électrolytique, comme décrit précédemment. Les contaminants biologiques sont stérilisés
par le milieu fortement oxydant existant au cours de la décharge luminescente. L'efficacité du traitement combiné pour
produire ajustement de l'eau potable pour la consommation humaine est encore
renforcée par l'adoption de la cavitation et des ondes de choc à ultrasons avec
une alimentation pulsée.
L'ensemble du processus de stérilisation ne
nécessite pas de produits chimiques ajoutés, tels que l'ozone, le chlore ou un
additif électrolytique. L'impureté dans
le liquide pré-traité sera suffisante pour servir de conducteur pour la
décharge de plasma sous de l'eau ait lieu.
Toute ozone excessifs, qui n'a pas été utilisé dans le processus
d'oxydation au cours de la décharge de plasma, sera facilement neutralisée par
la présence d'atomes d'hydrogène actifs.
Les radicaux hydroxyles (OH) sont l'un des agents oxydants les plus
agressifs, qui étant produites en quantité va faire la plupart des travaux
utiles. Il n'y aura pas de chlore reste
laissé dans l'eau, car il est inutile.
La technique de plasma sous-liquide sera utile dans
l'industrie alimentaire pour la stérilisation à basse température et
l'élimination des odeurs. Le même procédé
peut également trouver son utilisation dans l'industrie de fabrication du
papier et de la fragmentation de-lignification des pâtes fluidisé, le
traitement de la décharge très polluée, et le traitement de tissus et de
colorants dans l'industrie textile.
Il existe plusieurs types de réacteurs qui peuvent
être utilisés dans le procédé de décontamination. La membrane de la membrane de séparation dans
le fil dans un tube et le tube-dans-tube réacteur n'est plus nécessaire. D'autres réacteurs, tels que le réacteur à
flux transversal et la tour de réacteur peuvent également être adoptées.
Le réacteur peut être arranger de telle sorte que
la décharge de plasma se produit, soit à la cathode ou à l'anode, à condition
qu'une bonne couverture de piégeage de gaz est prévue sur l'électrode. Comme une grande partie de l'action de
décontamination repose sur la présence d'agents oxydants puissants tels que les
radicaux hydroxyles, de l'oxygène atomique, l'ozone, l'oxygène singulet et des
radicaux hydroperoxyle, une décharge de plasma du côté de l'électrode d'anode
améliorée avec le couvercle de retenue des gaz provoque la formation de ladite
espèces représentées par les équations suivantes :
H2O + e ® +OH + H +e dissociation
H2O + e ® + H2O+ + 2e ionisation
H2O+ + H2O ® H3O+ + OH dissociation
O2 + e ® O2* + e excitation
O2 + e ® +2O + e dissociation
O2 +e ®O- + O dissociation
O2 + O ® O3 association
OH + OH ® H2 O2 association
Certains contaminants chimiques ne peuvent être
décomposés par réduction avec de l'hydrogène atomique actif, ce qui
nécessiterait une décharge de plasma à l'électrode de cathode. Dans le réacteur de la tour (Fig.7) et
le réacteur à écoulement transversal (Fig.6), il est possible d'avoir le
couvercle de rétention des gaz sur un côté de l'électrode faisant face au côté
de l'électrode opposé aux couvercles de rétention des gaz, de sorte que une
zone d'alternance de l'oxydation et de réduction est créé dans les réacteurs à
traiter une variété de contaminants.
La production d'hydrogène par dissociation par
plasma de molécules d'eau est le résultat de collisions d'électrons, ce qui est
différent de l'électrolyse classique, qui sépare les molécules d'eau du dipôle
par électro-induction. Ils ont
également des ensembles différents de conditions pour dissocier les molécules
d'eau pour la production d'hydrogène :
|
Électrolyse
conventionnelle |
Lampe à décharge luminescente plasma sous l'eau, selon
la présente invention |
|
1.
Basse tension et haute densité de courant |
Haute
tension et relativement faible densité de courant |
|
2.
Forte concentration de l'électrolyte (jusqu'à 25 % KOH) |
Électrolyte
faible concentration (0,01 % KOH) faible exigence électrolytique |
|
3.
Éviter l'attachement de la bulle aux électrodes |
Bulles
d'étouffement des électrodes sont bienvenus pour créer une barrière
diélectrique. |
|
4. Distance de l'espace des électrodes ne se limite
pas. |
Distance de l'espace des électrodes doit être maintenu
aussi petit que possible. |
|
5. Les
molécules d'eau s'étend d'induction |
Les
molécules d'eau sont dissociées par collision électron. |
|
6.
Unité de production de grande taille est nécessaire pour l'efficacité et la
productivité |
Unité de petite production favorise la décentralisation
de la production. |
Les réacteurs et les gaz-piégeage et fixation des
structures entourant l'électrode est fait de plastique de perspex. Aucun signe de brûlure n'est observée dans le
plastique couvrant la plaque directement sur l'électrode de décharge et la
luminescence est une couleur orange/rouge (combustion de l'hydrogène) qui est
distinctement différente de l'arc de plasma qui est de couleur bleu vif lorsque
la tension est portée au-delà du niveau de tension de décharge de lueur. Une marque de brûlure sera observée après
décharge d'arc de plasma. Ce qui prouve
que la lampe à décharge luminescente plasma avec c' est orange couleur jaune,
est non-thermique dans la nature.
Demandeur a également mené des expériences avec le
même équipement utilisant le plasma liquide sous pour stériliser le jus de
mûre. Demandeur a conclu que le plasma
était efficace pour réduire la teneur en bactéries et le comptage des colonies
moule dans le jus . Après 40 minutes les comtes de bactéries et de moisissures
ont été réduites considérablement à moins de 100 millilitres. Cela démontre que l'invention pourrait servir
de stériliser l'eau potable, eaux usées, alimentaire et liquides alimentaires
et autres.
CONCLUSION
Un autre avantage de la méthode décrite ci-dessus
est que le plasma peut être généré avec une relative facilité dans les bulles
d'air dans le milieu aqueux. Il ne nécessite pas trop d'énergie et peut être
fait à la pression atmosphérique.
Certes, il ne nécessite pas une chambre à vide.
Un
autre avantage de l'invention, c'est qu'il fournit une méthode de traitement
des déchets aqueux qui contient des composants qui ne peuvent pas être
neutralisés ou autrement rendues inoffensives par l'ajout de produits chimiques
pour le liquide.
Il sera bien entendu réalisé que ce qui précède a
été donné à titre d'exemple illustratif de l'invention et que toutes ces modifications
et les variations que serait évidente pour les personnes du métier sont
réputées relèvent de l'étendue et la portée de l'invention énoncée dans les
présentes comme.
Chiffres
qui figurent dans la demande de brevet mais qui ne sont pas directement
référencés dans lui :
































