LA GUÍA PRÁCTICA DE DISPOSITIVOS DE LIBRE-ENERGÍA       Autor: el Patrick James Kelly



Capítulo 5:   Energía-taladrando los Sistemas Pulsados

Un rasgo muy interesante de dispositivos de libre-energía es que aunque varios dispositivos que aparecen ser completamente diferente y tener las aplicaciones claras diferentes, el funcionamiento del fondo es a menudo el mismo. Está claro que una ida positiva afilada CC que el pulso eléctrico actúa recíprocamente con el campo de energía circundante, mientras haciendo cantidades grandes de libre-energía disponible para cualquiera de que tiene el conocimiento cómo recoger y usar que la energía extra.

Permítame enfatizar de nuevo que “la encima de-unidad” es una imposibilidad. La encima de-unidad sugiere que más energía pueda sacarse de un sistema que la energía total que entra en el sistema. Esto no es posible como usted no puede tener más de 100% de algo. Hay otro sin embargo, la manera absolutamente válida de mirar el funcionamiento de cualquier sistema, y ése es tasar el rendimiento del pariente del sistema a la cantidad de energía que el usuario tiene que poner en para hacerlo trabaje. Esto se llama el “el Coeficiente De Actuación” o “COP” para el calzón. COP = 1 es cuando toda la energía puso en por el usuario ha vuelto como el rendimiento útil. Un COP>1 es donde la energía más útil sale del dispositivo que el usuario tiene que poner en. Por ejemplo, un barco de la navegación en una brisa buena transporta a las personas a lo largo de sin la necesidad por la energía de movimiento ser proporcionado por la tripulación. La energía viene del ambiente local y mientras la eficacia es baja, el COP es mayor que 1. Qué nosotros estamos buscando aquí no es algo que taladrar la energía del viento, la energía de la ola, la energía de la luz del sol, la energía del río, energía termal o cualquier cosa pero en cambio nosotros queremos algo que puede taladrar el campo de energía invisible que nos rodea todos, a saber el “la energía del cero-punto” el campo.

Para esto, permítanos mirar pulsando circuitos usados por una gama amplia de las personas en varios dispositivos aparentemente bastante diferentes. Un eléctrico “el pulso” es un levantamiento de voltaje súbito y se cae con subir muy grandemente y los voltajes cayentes. Sin embargo, raramente se generan los pulsos como los eventos aislados al trabajar con los dispositivos prácticos, para que es probablemente bueno pensar en un tren de pulsos, o un “el waveform” con muy de repente la subida y los bordes cayentes. Éstos pueden llamarse osciladores o generadores del signo y son tan común que nosotros tendemos a no tenerlos en cuenta, pero los factores muy importantes por usar un oscilador para la recogida de energía de cero-punto son la calidad del signo. Con suerte, lo que se necesita puede ser una ola cuadrada perfecta sin rebase, y el voltaje nivela yendo bajo cero nunca los voltios, o un waveform complejo, también con el ataque muy afilado y tiempos de decaimiento. Estos waveforms son un trato bueno más difícil generar que usted podría imaginar.

Incluso todavía se considera que el método mejor de crear un pulso de voltaje muy afilado es un hueco de la chispa en estos días de dispositivos electrónicos transistorizados sofisticados, sobre todo uno que tiene la chispa cortó de repente fuera de por el uso de un campo magnético fuerte a los ángulos rectos al hueco de la chispa. Para un ejemplo de este estilo de funcionamiento, considere el dispositivo siguiente.


Frank Prentice.   Ingeniero Frank Wyatt Prentice eléctrico del EE.UU. inventó lo como que él describió un ‘el Acumulador de Poder Eléctrico ' con un poder del rendimiento seis veces mayor que el poder de la entrada (C.O.P.= 6). Él se concedió la patente 253,765 americana 18 el 1923 de septiembre y qué dice:

Mi invención relaciona a las mejoras en el Acumuladores de Poder Eléctrico, en donde la tierra que actúa como el rotor y el aire circundante como un estator, colecciona la energía generada por la tierra que rueda en su eje así, utiliza el mismo para el poder y o tros propósitos.

En el desempeño de mi Sistema de Mando de Tren Inalámbrico para las vías férreas, cubrió por mi Estados Unidos Cartas Patente Número 843,550, yo descubrí que, con una antena que consiste en un alambre de diámetro conveniente apoyada aisl ando los medios tres a seis pulgadas sobre la tierra y extendiendo una media milla, más o menos en la longitud, el antena dicho a conectándose con tierra a un extremo a través de un hueco de la chispa y dio energía a al otro extremo por un generador de fre cuencia alto de 500 Vatios entre el poder y teniendo una frecuencia secundaria de 500,000 Hz, produciría en la antena una frecuencia oscilatoria el mismo como el de las corrientes de tierra y así el poder eléctrico de los medios de comunicación circundantes era acumulado a lo largo de la longitud de la antena de la transmisión y con una antena de la vuelta oscilatoria cerrada 18 pies en la carrera de longitud paralelo con la antena de la transmisión a una distancia de aproximadamente 20 pies era posible obt ener poniendo a punto el antena de la vuelta, poder suficiente para encender para abatanar el poder, un banco de la serie de cincuenta 60 vatio lámparas de l carbono. Bajando o levantando la frecuencia de 500,000 Hz producían disminuyendo la cantidad de pod er recibida en la 18 pie antena. Semejantemente, levantando la antena de la transmisión producida una disminución proporcionada de poder se metida a con la antena receptor y en 6 pies sobre la tierra ningún poder estaba en absoluto asequible sin un cambio de potencial y frecuencia.

Es el objetivo de mi invención genérica para utilizar el poder generado por la tierra como descrito aquí, e ilustró en los dibujos. Las dos figuras en los dibujos ilustran simple y prefirieron formas de esta invención, pero yo deseo que entendiera que ninguna limitación es necesariamente hecha acerca de los circuitos exactos y precisos, formas, posiciones, y los detalles estructurales mostrados aquí, y que pueden hacerse cambios, alteraciones y modificaciones cuando deseó dentro del alcance de mi invención.


LA DESCRIPCIÓN:


En Fig.1:
1 y 2 son alambres del alimento actuales alternos que proporcionan 110 voltios 60 ciclos a un generador de frecuencia alto.

3 son un interruptor con los polos 4 y 5.

6 y 7 son conexiones de frecuencia alta transformador 8 por caminar a la frecuencia a 500 k Hz y el voltaje decir 100 KV.

9 son una bobina de la inductancia.

10 son un hueco de la chispa.

11 son un condensador inconstante.

12 son el enrollando primario de transformador 8.

13 son el bobinado secundario de transformador 8 qué se conecta a través de alambre 15 vía el condensador inconstante

16 y alambra 17 a molió 18.

14 son el alambre del otro lado del bobinado secundario de transformador 8 que lo conecta a la transmisión principal antena 19 qué se apoya aislando medios 20.

21 son el hueco de la chispa de la transmisión antena 19 a conecte con tierra a través de alambre 22, el condensador 23 inconstante, y alambre 24 a molió 24’.

Transmisión que antena 19 puede ser de cualq uiera deseado la longitud.


En Fig.2:
25 son una antena de la vuelta oscilante cerrada de cualquiera deseó la longitud que para la más gran eficacia, córrase paralelo con la transmisión antena 19 de Fig.1.

26 son la primacía que une entre la antena y paso-abajo transformador 27 de que 27' es el secundario.

28 son que la primacía que conecta el bobinado secundario 27' a molió 31 vía el condensador 29 inconstante y lleva 30.

32 son el enrollando primario de transformador 27.

33 son un condensador inconstante.

34 y 35 son los bobinados de transformador de frecuencia, la corriente abastecedora a través de lleva 36 y 37 para ir en automóvil 38, o cualquier otro dispositivo de poder.


EL FUNCIONAMIENTO DE LA INVENCIÓN:
Cerca cambie 3 para conectar el alimento alambra 1 y 2 al transformador lleva 6 y 7. Ajuste chispa-hueco 10 y el condensador 11 inconstante que para que una frecuencia de 500 kHz y 100 KV se entregue de secundario lleva 14 y 15 de paso-a transformador 8 de Fig.1. Lueg o ajuste chispa-hueco 21 de transmisión antena 14 para que se eliminen todos los nodos y crestas en la transmisión de los 100 KV y 500 frecuencias de kHz a lo largo de antena 14. Las olas que ocurren, pase encima de hueco 21 a través de primacía 22 al cond ensador 23 inconstante y entonces en a molió 24' vía primacía 24.

La frecuencia alta actual de 500 kHz vuelve a través de la tierra, a la conexión 18 conectó con tierra, a primacía 17, al condensador 16 inconstante y vía primacía 15 al bobinado 13 secun dario de transformador 8 de Fig.1. La corriente alterna producida por los 100 KV 500 suministro de kHz es la misma frecuencia como la tierra generó las corrientes, y estando conectado con ellos él recoge el poder adicional de ellos. Siendo la misma frecuen cia como el rendimiento de transformador 8 a lo largo de alambres 14, esto produce un depósito de corriente de frecuencia alta que puede dibujarse en por un circuito puesto a punto de la misma 500 frecuencia de KHz, como mostrado en Fig.2.

Antena 25 se pone a punto para recibir una frecuencia de 500 kHz que producen una corriente que pasa para llevar 26 a través de enrollar 27' de transformador 27, a través de alambre 28, el condensador 29 inconstante y alambra 30 a la conexión 31 conectó con tierra. Las corrientes de frecuencia altas de 500 KHz atraviesan a enrollar 32 y por el condensador 33 inconstante y bobinados 34 y 35 de la frecuencia transformador 27 se camina abajo a un voltaje y frecuencia conveniente operar motor 38 vía lleva 36 y 37. Esto hace disponible un suministro actual para cualquier propósito en absoluto, como el funcionamiento de aviones, automóviles, los trenes ferrocarril, las plantas industriales, encendiendo, calentando etc.,

El retorno de corriente a través de la tierra de la tra nsmisión antena 14 es preferible a un retorno metálico como un porcentaje más alto de acumulación de corrientes de tierra es notable en la antena receptora de Fig.2 que de un retorno metálico, causó por la capacitancia del circuito conectado con tierra. Yo también prefiero bajo ciertas condiciones para usar una sola antena el alambre receptor en lugar de la vuelta cerrada mostrado en Fig.2. Bajo ciertos requisitos del funcionamiento yo lo he encontrado conveniente tener la antena de la transmisión elevada y he continuado los polos muchos pies sobre la tierra y en ese caso un voltaje diferente y se encontró la frecuencia para ser necesaria aumentar las corrientes de tierra a lo largo de la transmisión antena 14.

Este sistema de Frank eficazmente aplica puls ado los pulsos de DC a una longitud larga de alambre apoyada en muy grandemente una posición horizontal no lejos sobre la tierra. Los pulsos son de repente debidos a ambos el hueco de la chispa en el lado primario del transformador, junto con el chispa-hueco en el secundario (el voltaje alto) el lado del transformador. Un poder de la entrada de 500 vatios da un 3 rendimiento de poder de kW de lo que parece ser un pedazo increíblemente simple de equipo.


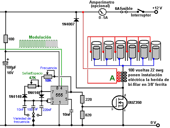
Dave Lawton.   Un circuito del semiconductor transistor izado que ha demostrado exitoso en los pulsos productores así se muestra como la parte de la repetición de Dave Lawton de la Célula de Combustible de Agua de Stan Meyer. Aquí, una NE555 cronómetro astilla ordinaria genera una ola cuadrada que alimenta el BUZ350 que maneja un agua-hendedor celular vía un par combinado de bobinas de ahogo al punto a un Transistor de Campo-efecto cuidadosamente escogido “ A” en el diagrama debajo de.

Stan Meyer usó un anillo de ferrita de toroidal cuando él estaba enrollando que éstos ahogan enrolla mientras Dave Lawton usa que dos ferrita recta obstruye, la cima conectada y basa con las tiras de hierro espesas. Se han encontrado ahogos heridos en las varas de la ferrita rectas para trabajar muy bien también. El Los efectos hijo el mismo en todos los casos, haga trampas los él ondean el aplicado de la forma un electrodos del los de la cañería del la un convirtiéndose en muy afilado, el calzón del de muy, el púas del las de contralto-voltaje. Estas púas desequilibran el ambiente quantum local que causa inmensos flujos de energía, un porcentaje diminuto de que pasa para fluir en el circuito como el poder adicional. Las carreras celulares frío, y a la entrada baja actual, bastante diferente una célula de la electrólisis ordinaria d ónde la temperatura sube notoriamente y la corriente de la entrada necesitada es muy más alta.




John Bedini acostumbra este mismo pulsando de un bobina de herida de bifilar a producir el mismo muy el calzón, el voltaje muy afilado clava que desequilibr a el campo de energía local, mientras causando flujos mayores de energía adicional. La figura mostrada aquí es de su patente 6,545,444 Americana.


John ha producido y generosamente compartido, muchos planes todos de los cuales son básicamente similar es y todos que usan un 1:1 bifilar de la proporción hirieron el transformador. Este uno usa un rotor libre-corriente con imanes permanentes empotrados en su margen, activar las corrientes inducido de repente en los bobinadosde la unidad del bobina marcaron “13b” qué interruptores el transistor en, impulsando el bobinado “13a” quépoderes el rotor en su manera. El bobina de la recogida “13c” colecciona la energía adicional del ambiente local,y en este circuito particular, lo alimenta en el condensador. Des pués de unos giros del rotor (dictó por el vestido baje la proporción al segundo rotor), el cargo en el condensador se alimenta en un segundo “el en-cargo” la batería.


El rotor es deseable pero no esencial como los bobinas marcados 1 y 2 pueden mismos-oscilar, y puede haber cualquier número de bobinados mostrado como 3 en el diagrama. Enrollando 3 produce muy el calzón, afilado, el alto-voltaje clava que es la parte esencial del plan. Si esos pulsos afilados se dan a una batería del llevar-ácido (en lugar de a un condensador como mostrado anteriormente), entonces un efecto raro se crea qué gatillos un eslabón entre la batería y el ambiente inmediato, causando el ambiente para cobrar labatería. Éste es un descubrimiento asombroso y porque los pulsos de voltaje son cortesía de alto-voltaje de los 1:1 bobinas de ahogo, el banco de la batería a cobrándose puede tener cualquier número de baterías y puede apilarse como un 24-voltio el banco aunque la batería tendencia es sólo 12 voltios. Más aun interesante es el hecho que cobrando pueden continuar para más de la mitad una hora después del circuito pulsando se apaga.

Puede ser trapacero conseguir uno de estos circuitos puesto a punto para trabajar a la actuación máxima propiamente, pero cuando ellos son, ell os pueden tener actuaciones de COP>10. El tocón mayor es que el mecanismo cobrando no permite manejar una carga del banco de la batería mientras está cobrándose. Esto significa que para cualquier uso continuo, allí tiene que ser dos baterías amontona, uno en el cargo y uno que se usa. Un problema mayor extenso es que esos bancos de la batería simplemente no son convenientes para el uso de la casa serio. Una máquina del lavado atrae a 2.2 kilovatios y un ciclo del lavado podría ser una hora largo (dos horas largo si un “el blancas” lave y un “coloreado” el lavado se hace uno después el otro qué no es raro). Durante el invierno, calorífico necesita ser corrido al mismo tiempo como la máquina del lavado que podría doblar bien la carga.

Se recomienda que las baterías no estén cargadas mucho el más allá su “C20” la proporción, es decir, uno vigésimo de su Amperio-hora la valuación nominal. Diga que están usándose 85 Amperio-hora profundociclo ocio baterías, entonces los recomendamos deducimos la proporción de e llos es 85 Amperios divididos por 20 que son 4.25 amperios. Empujémoslo y diga nosotros nos arriesgaremos el dibujo doble que, y le hace 8.5 amperios. ¿Así que, cuántas baterías nosotros necesitaríamos para proporcionar nuestra máquina del lavado que asume que nuestro convertidor 100% era eficaz? Bien, 2,200 vatios en un 12-voltios el sistema es 2,200 / 12 = 183 amperios, para que con cada batería que contribuye 8.5 amperios, nosotros necesitaríamos 183 / 8.5 = 22 baterías grandes, pesadas. Nosotros necesit aríamos ese número dos veces si nosotros fuéramos tratarlos el derecho, más dos veces que de nuevo por el casa calentar, diga 110 baterías para un sin embargo el sistema realista. Ese puro tamaño de bancos de la batería no es realista para su media cabeza de familia o persona que vive en un apartamento. Por consiguiente, aparece que los Bedini que pulso-cobran los sistemas no son prácticos para algo de otra manera que los artículos menores de equipo.

Sin embargo, el punto muy importante aquí es la manera que cuando estos pulsos cortos se aplican a una batería del llevar-ácido, un eslabón se forma con el ambiente que causa cantidades grandes de energía para fluir en el circuito de fuera. Esto es extra “la libre-energía.” Interesantemente, es muy probable qu e si los pulsos generaran por el circuito del agua-hendedor de Dave Lawton mostrado sobre, se alimentó a una batería del llevar-ácido, entonces es probable que el mismo mecanismo batería-cobrando ocurra. También, si un Bedini que pulso-cobra el circuito se conectara a una célula agua-que raja como la célula de Lawton, entonces es muy probable que también manejara satisfactoriamente esa célula. Dos aplicaciones aparentemente diferentes, dos circuitos aparentemente diferentes, pero ambos alto-voltaje afilado produciendo pulsa que dibuja la libre-energía extra del ambiente inmediato.


El Interruptor de Tesla.
No se detiene allí. Nikola Tesla introdujo el mundo a la Corriente alterna ("CA") pero luego pasó de CA a pulsos muy cortos y agudos de Corriente continua ("CC"). Descubrió que al ajustar la frecuencia y la duración de estos pulsos de alto voltaje, podía producir toda una gama de efectos del entorno: calefacción, refrigeración, iluminación, etc. El punto importante a tener en cuenta es que los pulsos estaban extrayendo energía directamente del entorno local. Dejando de lado el equipo avanzado que Tesla estaba usando durante esos experimentos y moviéndonos al interruptor de 4 baterías de aspecto simple, descubrimos la misma operación de fondo de pulsos de voltaje agudo que extraen energía libre del entorno.

Dudo seriamente que este circuito tenga algo que ver con Tesla, pero en su lugar probablemente se originó con Carlos Benitez. Estrictamente hablando, esta versión particular probablemente fue producida por el personal de Electrodyne Corp. of America. Este circuito (mostrado en "The Manual of Free-Energy Devices and Systems" Vol.1, 1986) fue probado por ellos por un período de tres años:


Por favor, comprenda que las baterías de los automóviles que usaron en su circuito se "condicionaron" durante los años de prueba y que cada uno tenía un voltaje de 36 voltios, a pesar de que se fabricaban como baterías de 12 voltios. Este circuito es mucho más sutil de lo que parece. Los diodos 1N1183 son una parte esencial de la operación porque esos diodos se rompen cuando supuestamente bloquean el flujo de corriente y, en su lugar, atraviesan pulsos de voltaje agudos. Esos impulsos de carga de la batería son la razón por la que los diodos parecen estar conectados hacia atrás y supuestamente bloqueando el flujo de corriente a los contactos positivos de las baterías.

Sugiero que se abandone este circuito y, en su lugar, se use el método de Benitez de alimentar los impulsos de carga directamente a las baterías y a la carga. Tiene que haber recarga de la batería. Si dudas esto, entonces haz los cálculos:

La carga funciona con corriente que fluye desde dos baterías en serie (72 voltios) a dos baterías en paralelo (36 voltios). Las baterías son tipos de ácido de plomo que tienen una eficiencia de solo el 50%, es decir, que pierden la mitad de toda la energía de carga que se les suministra. Veamos un ejemplo: supongamos que las dos baterías en serie proporcionan 10 amperios por un período de un segundo. Ambas baterías pierden 10 amp-segundos de potencia.

Ese 10 amperios se divide por igual y 5 amperios fluye en cada una de las dos baterías durante un período de un segundo. Eso sería de 5 amp-segundos de potencia adicional SI no fuera por la eficiencia del 50% de la batería. Así que solo se pueden recuperar 2.5 amp-segundos de esa energía de esa batería, que en el próximo segundo se espera que suministre 10 amp-segundos de potencia.

Entonces, efectivamente, tenemos 2.5 amp-segundos de potencia recuperable recibida por cada 10 amp-segundos de energía real gastada. Esto significa que la batería se agotará a menos que se produzca algún tipo de carga de la batería durante la operación. En consecuencia, un sistema de carga de batería debe ser parte de la "Carga".

Carlos Benitez usó el cambio de una vez por hora y agregó potencia de carga tanto a las baterías como a la carga que su circuito estaba alimentando. Él hizo eso así:


Como en ese momento no había componentes electrónicos fácilmente disponibles, Carlos usó una bobina de inducción para producir los picos de voltaje necesarios para cargar las baterías. El equivalente actual es el circuito "Joule Thief", mucho más económico y fácil de construir, como se describe en el capítulo 6:


Aquí hay una versión de estado sólido del circuito:


Aquí, seis transistores 2N3055 (o la versión más conveniente, el TIP3055) se encienden y apagan mediante seis transformadores de audio (posiblemente los transformadores Radio Shack # 273-1380). Los devanados primarios del transformador de 8 ohmios están conectados en serie y accionados por un generador de onda cuadrada a través de un condensador grande. Este circuito se muestra en rojo en el diagrama de circuito de arriba. Cuando la onda cuadrada es positiva, los devanados 1, 2 y 3 tienen sus devanados primarios cargados por un diodo polarizado hacia adelante que limita el voltaje a través de ellos a un máximo de aproximadamente 0,7 voltios y eso mantiene su operación corta cuando se encienden. Los otros tres transformadores 4, 5 y 6 tienen los diodos a través de sus devanados primarios posicionados para bloquear un voltaje positivo y por lo tanto sus transistores permanecen apagados.

Cuando el voltaje de salida del generador de onda cuadrada se vuelve negativo, la situación se invierte y los transformadores 4, 5 y 6 se encienden brevemente mientras que los transformadores 1, 2 y 3 permanecen apagados. Los diodos a través de los devanados primarios son 1N4148 diodos que tienen un tiempo de conmutación muy rápido que puede ser muy importante para los circuitos de este tipo. Los otros diodos son 1N1183 que están clasificados a 50 voltios y 40 amperios.


Un Sistema de Conmutación de Batería Tres.
Continuando con el Interruptor de Tesla estilo de operación, es posible conseguir el mismo efecto que el circuito de Interruptor de Tesla, el uso de sólo tres baterías (o tres condensadores). Examen hace casi un siglo por Carlos Benítez en sus patentes, y se describe más recientemente por John Bedini, a sólo tres baterías pueden ser utilizados si se utiliza la conmutación de circuitos más complicados. Carlos señala que tiene que ser una pérdida de energía debido a los cables de calentamiento y las baterías no es 100% eficiente. Él supera estos problemas con algunos circuitos muy inteligente que se trata en la siguiente sección. Sin embargo, no es del todo cierto que este es realmente el caso como experimentación indica que es posible para este tipo de batería de conmutación para mantener los niveles de carga de la batería más allá de la esperada.

Aquí es una sugerencia no probada de cómo podría ser posible producir una luz potente portátil, con alimentación propia. Hay muchas posibles variaciones sobre este, y la siguiente descripción es sólo pretenden ser una indicación de cómo un sistema de conmutación de tres batería podría ser construido. Si usted no está familiarizado con la electrónica sencillas, entonces le sugiero que estudie el tutorial de electrónica básica del capítulo 12.

Carga de la batería se puede lograr de varias maneras diferentes. Obviamente, cuanto más la carga eléctrica puede ser reducido, menor será la necesidad para la recarga. Dos métodos para hacer esto implican pasar la misma corriente eléctrica repetidamente a través de la carga, como se muestra aquí:


La conmutación de esta disposición se puede implementar de varias maneras diferentes, pero en esencia, en la Etapa 1, 'B1' baterías y 'B2' proporcionan el doble de la tensión de las baterías 'B3' y 'B4', provocando que la corriente fluya a través de la carga 'L 'y en las baterías' B3 'y' B4 ', impulsado por la diferencia de voltaje que es normalmente, la misma que la tensión de una cualquiera de las baterías en su propia. Cada una de las baterías B3 "y" B4 "reciben sólo la mitad de la corriente suministrada por 'B1' baterías y 'B2', y por lo tanto, no es, como es lógico, una pérdida de energía. Sin embargo, por medio del tiempo, las baterías 'B3' y 'B4' están recibiendo corriente de carga en lugar de suministrar corriente a la carga.

En la Etapa 2, las baterías se intercambian alrededor y se repite el proceso con las baterías 'B3' y 'B4' corriente a la carga y 'B1' baterías y 'B2' suministro. Las pruebas han demostrado que con esta disposición, la carga de 'L' puede ser alimentado por más tiempo que si todas las cuatro baterías se conectan en paralelo y se utilizan para alimentar la carga directamente. Con este sistema, cada batería recibe la mitad de la corriente de carga para la mitad del tiempo.

Un método alternativo que utiliza el mismo principio, pero tres baterías en lugar de cuatro, y donde cada batería recibe toda la corriente de un tercio del tiempo de carga, es de esta manera:


Aquí, las baterías se conmutan secuencialmente alrededor, con dos de ellos en serie causando el flujo de corriente a través de la carga de 'L' y en la tercera batería. Hay, por supuesto, una pérdida total de energía, y por lo tanto, energía adicional desde una fuente externa necesita introducido para mantener la carga alimentado de modo continuo. Sin embargo, como con el sistema de cuatro baterías, la carga de 'L' se puede mantener más tiempo alimentado por las baterías dispuestas como esto de lo que ocurriría si las tres baterías se conectan en paralelo y se utilizan para alimentar la carga directamente.

Al igual que antes, la conmutación para un sistema de este tipo se puede implementar de varias maneras diferentes. Para mayor fiabilidad a largo plazo, se prefiere la conmutación de estado sólido, y como los transistores NPN son de bajo costo y de fácil acceso, que se muestra aquí en una de las configuraciones preferidas:

Como cada conexión entre la batería es diferente para cada una de las tres etapas de funcionamiento de este circuito, es necesario disponer de cuatro interruptores para cada etapa. Con el fin de establecer los detalles necesarios para la conexión de los transistores, ya que este circuito no tiene los rieles positivos y negativos normales, las direcciones del flujo de corriente (nominal) deben ser examinados. Estos se muestran aquí:


Obviamente, la corriente fluye desde la más alta tensión conectados en serie a la tensión más baja sola batería. Los conmutadores virtuales doce están numeradas de 'S1' a 'S12', respectivamente, y si cada uno representa un transistor NPN, a continuación, que también necesitan asegurarse de que la dirección del flujo de corriente es correcta para el transistor y para identificar un punto de tensión más alta que puede ser utilizado para alimentar de corriente en la base de cada transistor. Estos detalles se enumeran aquí:


El arreglo de conmutación sugerido por lo tanto, se ve así:


Mientras que el diagrama de arriba muestra cada etapa con resistencias de base conectados de forma permanente, es decir, por supuesto, sólo para mostrar la disposición conceptual. Cada resistencia se pasa a través de un aislador y cada conjunto de cuatro opto-aisladores son conducidos por uno de tres salidas separadas de igual duración. Un posible arreglo para esto podría ser lo indicado a continuación.

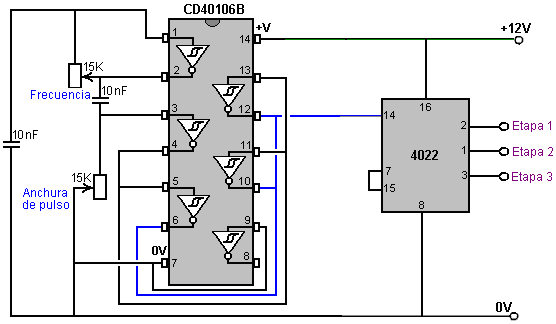
El chip de CD4022 se dividen por ocho puede disponerse a dividir por tres en lugar de ocho, conectando su pin 7 pin 15. Las conexiones de chip físico son:


El chip necesita una señal de reloj a fin de funcionar. Hay muchas maneras diferentes de generar una señal de reloj, y el que se muestra aquí es muy barato, simple y tiene frecuencia ajustable y proporción de Señal / Espacio ajustable, aunque, como la señal se va a utilizar para desencadenar la acción de una división por -Tres de chip, no hay necesidad de esta señal de reloj para tener un 50% Marcar / relación de espacio. La corriente de alimentación chip es tan pequeño, que en realidad no importa lo que la proporción de Señal / Espacio es:


El uso de este circuito como la señal de reloj, el circuito opto-aislador podría ser:


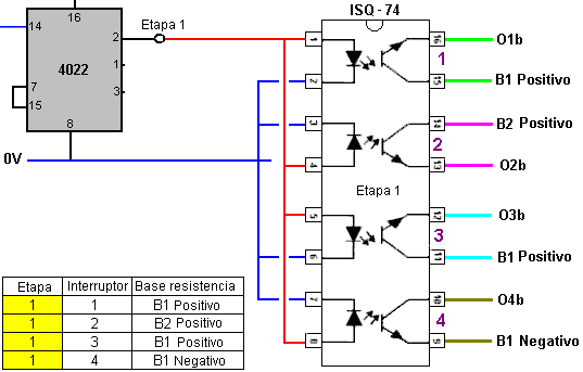
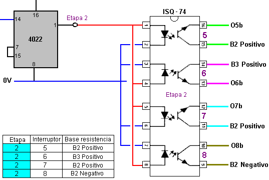
Hay varios opto-aisladores y mientras que las variedades de alta velocidad bastante caras son tentadoras, como tenemos que proporcionan tres conjuntos de cuatro, el chip de cuádruple ISQ-74 parece muy adecuado para esta aplicación, aunque es más lento:


El total del circuito para la conmutación opto es luego








Se espera que los transistores de salida interruptor 1 amperio y tan el TIP132 NPN y el emparejar TIP137 transistores han sido seleccionados. Estos son baratos, transistores Darlington con actuales ganancias superiores a los 1000 que significa que son los requisitos base sobre 1 miliamperio, que sugiere que los transistores de base podrían ser 8,2 K para un sistema de 12V. Estos transistores pueden cambiar 12A en hasta 100V y una disipación de energía de 70 vatios, lo que indica que va a correr hasta por debajo de su capacidad que corren frescos.

Con este tipo de circuito, es deseable tener un flujo de corriente bastante grande (en relación con la capacidad de la batería) con el fin de dar una marcada diferencia entre la descarga y carga de ciclos para cada batería. El uso de un 50 mm x 104 mm Tamaño de placa que se ranura directamente en una caja ranurada del lado plástico estándar, un diseño stripboard (en los círculos rojos indican una ruptura de la lámina de cobre en la parte inferior del tablero) para la sección de conmutación transistor podría ser:


Cada resistencia de base tiene un enlace de salida (O1b a través O12b) que está conectado a través de él del opto-aislador al destino se muestra en la columna "Base" en la tabla. Cada conjunto de tres transistores NPN y un transistor PNP se conectan entre sí a través de un solo chip de 74 ISQ quad aislador óptico. Cada uno de los tres ISQ-74 fichas es alimentado a su vez por una de las salidas de la CD4022 de división por tres chips conectados, que accionado por el inversor hexagonal Schmitt chip de CD40106B por cable como un reloj como se muestra arriba. Se espera que una frecuencia de reloj adecuada sería de alrededor de 700 Hz. Un diseño posible para el reloj, Dividido por tres y doce optoaisladores en un 104 mm x 50 mm tabla de la tira, se muestra aquí:


El tiempo de retardo y conmutación de circuitos forman parte de la carga que se esté. Sin embargo, si damos por sentado que habrá una pérdida de energía cuando se ejecuta este sistema, entonces deberíamos considerar los diseños muy inteligentes de Carlos Benitez en 1915.


Los Autoalimentados Generadores de Energía-Libre de Carlos Benitez.
El Ingeniero Civil mexicano Carlos Benitez ideó lo que se discute sobre esencialmente el interruptor de la batería 3. Estaba trabajando en un momento cuando electrónica de estado sólido no estaba disponible y por lo que su diseño es más impresionante para eso. Aquí le damos algunos de su información sobre patentes:

Carlos Benitez Patente GB 17,811 13 de mayo 1915

Sistema Para la Generación de Corriente Eléctrica


I, Carlos F. Benítez, Ingeniero Civil, 141 Ocampo Street, Guadalajara, México, por la presente declaramos la naturaleza de esta invención:

La invención se refiere a un nuevo proceso para la obtención de corrientes eléctricas en condiciones inusualmente simples, económicos y prácticos. Yo uso sintéticamente en combinación: un aparato para la producción de corrientes eléctricas para la carga de uno o varios condensadores cuyos colectores o los revestimientos interiores están conectados a uno de los terminales del devanado primario de una o varias bobinas de inducción y los otros revestimientos de los condensadores son alternativamente a tierra a través del devanado primario de un transformador, o conectado a través del primario del transformador a los colectores anteriores, los medios adecuados para recoger las corrientes producidas en los devanados secundarios de los transformadores y de la aplicación de la carga a los colectores más arriba, y un medio apropiado para la descarga de los colectores, y para la aplicación de la totalidad o parte de su energía a la replicación sucesivas del proceso ya se ha descrito, de esta manera, el aumento de la generación de energía eléctrica, o el mantenimiento de una salida eléctrica constante, predeterminada.

Por otra parte, la invención consiste en una nueva combinación de partes de la que se derivan ventajas que se comprenden por completo por la consideración de los dos casos diferentes ilustrados en el dibujo adjunto, en el que:

1 es un banco de condensadores.
2 es un conmutador giratorio para abrir y cerrar las conexiones de los circuitos en los instantes adecuados.
3 es el devanado primario de un transformador o bobina de inducción.
4 es el devanado secundario del transformador o que la bobina de inducción.
5 es un segundo banco de condensadores.
6 es un hueco de chispa oscilador.
7 es el arrollamiento primario de un segundo transformador.
8 es el bobinado secundario del transformador que.
9 es un tercer banco de condensadores.
70 es el arrollamiento primario de un tercer transformador
71 es el bobinado secundario del transformador que.
10 es un cuarto transformador.
11 es una serie de lámparas incandescentes.
12 es un motor eléctrico.
(a), (b), (c), (d), (e) y (f) son de vapor de mercurio o convertidores de válvulas catódica, lo que permite el flujo de corriente eléctrica solamente en la dirección mostrada por las flechas.


El banco de condensadores 1, está conectado a través del cable 13 a una fuente de corriente eléctrica, que proporciona la carga inicial al condensador banco 1. Esta carga inicial se utiliza para iniciar el sistema en funcionamiento y puede ser desconectado en cualquier momento por medio de la llave 14.

De alambre 15 conecta las hojas internas de banco de condensadores 1 con los polos 16 y 17 del conmutador 2, y de polo 18 está conectado a través de cable 19 a uno de los terminales del primario del transformador bobinado 3, cuyo otro extremo está conectado a través del cable 20 a la hojas exteriores de la batería de condensadores 1. El devanado secundario 4, de este transformador, se conectan mediante cables 21 a las placas internas del condensador banco 5, y por el alambre 22, a las placas exteriores de condensador de banco 5. De la misma manera, los cables 23 y 24 pasan esas conexiones a los dos lados del devanado primario 7 del segundo transformador. De alambre 23 también contiene un hueco de chispa oscilador 6, y los cables 21, 22, 25, 26 y 72 contienen las válvulas de cátodo de un solo sentido a, b, c, d, e y f. El secundario 8, de este segundo transformador, se conecta a las placas internas del banco de condensadores 9, cuyos platos exterior están conectados a tierra a través del devanado primario 70 del tercer transformador. El devanado secundario 71, de este tercer transformador también está conectado a través del cable 72, a las placas internas del condensador de banco 9. Los cables 27 y 28 también se conectan estas placas interiores a los polos del conmutador 29 y 30, que forman un interruptor de cambio a través del conmutador de contacto 31 que está conectado a las placas internas del banco de condensadores 1 a través del cable 32. Interruptores 33 y 34, permitir la conexión o desconexión del devanado primario del transformador 10, cuyo devanado secundario suministros de corriente a las lámparas incandescentes 11 y el motor 12. Por último, uno de los extremos del devanado primario 3 está conectado a través del cable 35 a ambos polos 36 y el polo 37 del conmutador 2, y su correspondiente de contacto del colector 38 está conectado a tierra por el alambre 39.

A medida que la construcción y el uso de todos estos componentes (con la excepción del conmutador) son perfectamente comprendidas, no tendría sentido para describirlos. El colector 2, está encerrado en un tanque 40, cuyas paredes finales 41 y 42 de soporte de los extremos de la barra de contacto de montaje 43, y los cojinetes del eje de rotación 44. La barra de contacto está hecha de un material no conductor al que están unidos inmóvil, la tira de contacto de cobre cepillos 16, 17 y 18, 36, 37 y 38, y 29, 30 y 31. Contacto seguro entre estos cepillos y los cilindros giratorios montados sobre el eje 44 está asegurada por la palanca de brazo giratorio 47 y su peso asociado 48.

Los tres cilindros giratorios montados en el eje 44, están hechos de un material no conductor y tener una banda conductora alrededor de su centro. Esta tira tiene dos espolones conductoras se ejecutan hacia el exterior, uno a la derecha y otro a la izquierda, posicionado separación de 180 grados alrededor de la circunferencia del cilindro. Cuando el eje 44 se hace girar, esto hace que el contacto central (por ejemplo, 18) para conectar primero a uno de sus contactos asociados (por ejemplo, 17) y luego desconectar y conectar con el otro contacto (por ejemplo, 16) formando un cambio-sobre mecanismo de conmutación.

Las tiras de conectar el cilindro central se colocan 90 grados alrededor de la circunferencia en comparación con la posición de las tiras de conexión de los dos cilindros exteriores que están alineados entre sí.

Esto se puede ver en el diagrama, en donde se muestra la posición del eje, 38 y 36 están conectados y 31 y 30 están conectados, mientras que 18 no está conectado a ya sea 16 o 17.

Cuando el eje 44 se hace girar a través de 90 grados, 18 se conectará a 17, mientras que ambos estarán aislados 31 y 38.

Cuando el eje 44 es serán aislados girar a través de un adicional de 90 grados, mientras que cepillo 18 del cepillo 38 se puede conectar a 37 y el cepillo 31 se puede conectar a 29.

Cuando el eje 44 se hace girar a través de un adicional de 90 grados, el cepillo 18 se conectarán a cepillar 16, mientras que los cepillos 31 y 38 serán aislados.

[Nota: Si el esquema es proporcional correctamente, habrá cuatro posiciones en cada rotación, donde los tres cepillos centrales no están conectados a cualquiera de los cepillos exteriores, la producción de la secuencia de conmutación Marca, Break, Make, Break, Make, Break, Marca , Break por cada revolución. Estos saltos en la secuencia de conmutación se han mostrado tener un efecto significativo cuando se están cargando las baterías.]

Eje 44 es alargado y proyectos a través de la pared 42 final, de modo que una correa de transmisión 45, u otro método adecuado, se puede utilizar para girar el eje, accionado por el motor 12 o, posiblemente, por la manivela 46. El depósito 40, se llena con aceite o cualquier otro líquido aislante, con el fin de evitar las chispas entre los cepillos, lo que reduciría la eficiencia del sistema.

Este sistema se hace funcionar de la siguiente manera:

Con el conmutador en la posición mostrada en el dibujo, es decir, con el cepillo 36 conectada a 38 y el cepillo 30 conectada a 31, y suponiendo banco de condensadores 1 está conectado a través del cable 13 a una fuente de energía eléctrica (por ejemplo, una máquina de Wimshurst) , interruptor 14 de ser cerrados, la corriente pasa a través del cable eléctrico 13 para cargar el banco de condensadores 1, que causa un flujo de corriente a través del alambre 20, el devanado primario 3, el alambre 35, el cepillo 36, el cepillo 38 y el cable 39 a la tierra. Este flujo de corriente a través de devanado primario 3 induce una corriente inversa en el devanado secundario 4, que fluye a través del alambre 21, de carga de batería de condensadores 5 y luego una corriente inducida directa que fluye a través del conductor 22, carga del condensador banco 5.

El flujo de corriente a ambos conjuntos de placas de condensador banco 5, lo carga y crea una chispa a través de la separación de encendido 6, causando un impulso de corriente muy fuerte a través de devanado primario 7. Esto a su vez, provoca que un número considerable de alta frecuencia fluye la corriente de oscilación en el arrollamiento secundario 8 y pase a lo largo de estos alambres 25 y 26, y a través de diodos c y d, por lo tanto carga del condensador banco 9 y causando un conjunto correspondiente de alta frecuencia pulsos a fluir a tierra a través del devanado primario 70. Esto induce el flujo de corriente en el secundario 71, que fluye a través de los diodos eyf, y en adelante a través de cable de 72, aumentando aún más la carga en el condensador banco 9.

Por lo tanto, el condensador banco 1 está cargada por una fuente externa, condensador banco 9 se cargará indirectamente y sucesivamente re-cargadas varias veces, lo que resulta en una cantidad de electricidad considerablemente mayor que la del condensador banco 1. Por este medio, el sistema puede ser auto-accionado sin necesidad de que la fuente de energía utilizada para iniciarlo, lo que significa que el interruptor 14 se puede abrir.

Cuando el eje 44 gira 90 grados, cepillo 17 se conecta con un cepillo de 18, mientras que los cepillos 31 y 38 son ambos desconectados. Esto hace que el banco capacitor 1 para ser completamente descargado a través del primario del transformador 3, haciendo que el proceso ya descrito por el que el banco de condensadores 9 recibe una carga eléctrica sustancialmente mayor. Esto se traduce en batería de condensadores siendo 1 totalmente descargada y el condensador banco 9 está altamente cargados con una gran cantidad de electricidad. Por lo tanto, si ahora cambiamos cerca 33 y girar el eje 44 a través de otros 90 grados, los siguientes resultados de la situación:
  1. Cepillos 17 y 18 serán desconectados.
  2. Cepillos 37 y 38 se conectan a su vez, conecta las placas exteriores del banco de capacitores 1 a tierra. Cepillos 29 y 31 están conectados, que luego conecta las placas interiores de batería de condensadores 9 a las placas interiores de banco de capacitores 1.
  3. Parte de la gran carga de batería de condensadores 9 fluya como una corriente eléctrica a través del cable 32 y en banco de capacitores 1.
  4. Este flujo de corriente de las placas internas del banco de condensadores 9 provoca una carga negativa coincidencia inmediata de flujo de masa a través de arrollamiento primario 70, para compensar el desequilibrio de carga.
  5. Esto induce un flujo de corriente en el devanado secundario 71, que pasa a la energía eléctrica adicional a las placas exteriores de ambos condensador banco 9 y el condensador banco 1, y que se intensifica aún más el flujo de corriente a través del devanado primario 70 bastante considerablemente.
  6. Además, como banco de condensadores 1 acaba de ser recién cargada, que conduce corriente adicional a través de devanado primario 3, provocando nuevas corrientes inducidas que, como antes, producen una cantidad mucho mayor de carga en las placas internas de tanto banco de condensadores 5 y el condensador banco 9, como se se ha descrito anteriormente.
Si el eje 44 se hace girar a través de otros 90 grados, entonces se realiza una conexión entre las escobillas 16 y 18 y todos los otros circuitos se abrirá, provocando banco de condensadores 1 para ser descargado de nuevo, repitiendo así todo el proceso descrito anteriormente, siempre que el eje 44 se hace girar continuamente.

Este sistema produce un suministro constante aumento de la corriente eléctrica que fluye a través del alambre 32, y por lo tanto, el interruptor 34 puede ser cerrado, lo que permite transformador 10 para proporcionar la energía eléctrica para hacer funcionar el motor 12 que mantiene el eje 44 en rotación continua, haciendo que el sistema autoalimentado sin necesidad de ningún tipo de fuente de alimentación externa. Transformadores adicionales insertados en el alambre 32 se pueden utilizar para equipo adicional de energía.

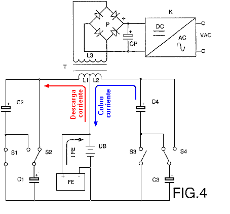
Sin el empleo de las corrientes de alta frecuencia se ha descrito anteriormente, los resultados similares se pueden lograr por medio de la disposición que se muestran en el lado inferior derecho de la mano de la siguiente dibujo:


Aquí, la bobina primaria 50 está conectado como se muestra por las líneas de trazos, con los alambres 19 y 20 de la disposición anterior, y el cable 53 se conecta a ambos de alambre 27 y el alambre 28. Esta disposición tiene devanado primario 50 conectado a través de su extremo 51 para cablear 20 y así está conectado de forma permanente a las placas exteriores de condensador banco 1, y su otro extremo 52 está conectado al cable 35 se forma intermitente conectado a tierra. Alambre 53 está conectado a los cables 27 y 28 se intermitentemente conectar entre sí, las placas internas del banco de condensadores 54 y las placas internas del condensador banco 1.

Con esta disposición, los dos extremos del devanado secundario 55 están conectados a través de diodos 56 y 57, para conectar 53. Las placas exteriores del banco de condensadores 54 están conectados de forma permanente a través de bobinado primario 58 a tierra. Ambos extremos de la secundaria 59 están conectados a través de diodos 60 y 61, de vuelta al cable 53. Como resultado, si el banco condensador 1 se carga, que conduce una corriente a través del alambre 20 y así, a través del devanado primario 50, y a tierra a través de los cables 35 y 39. Esto induce una corriente en el devanado secundario 55, que se almacena en las placas interiores de ambos banco de condensadores 54 y el condensador banco 1, como en este momento, el circuito está cerrado entre las escobillas 29 y 31, y por lo tanto, el alambre 53 está conectado al cable 32. Al recibir estos nuevos cargos, tanto del banco de condensadores 1 y batería de condensadores 54 crearán nuevas corrientes eléctricas inducidas fluyen a través de bobinas primarias 50 y 58. Estos múltiples impulsos de carga disminuirá con el tiempo hasta que son insignificantes, momento en el cual, debido a la rotación del eje 44, ya no se mantiene la conexión entre las escobillas 29 y 31 y entre las escobillas 36 y 38, y en su lugar, los cepillos 18 y 17 llegará a ser conectados, descargando banco de capacitores 1 al extremo de la bobina primaria 50, que es una descarga muy fuerte, la carga de batería de condensadores 54 como alambre 53 está desconectado del cable de 32. Esto, a su vez, provoca potente flujo de corriente a través de devanado primario 58, de carga más banco de condensadores 54 que luego alimenta condensador banco 1 cuando el eje 44 gira adicionalmente, haciendo que el sistema tanto con alimentación propia y capaz de suministrar energía eléctrica útil para otros equipos.

Se debe entender claramente que el uso de convertidores de vapor de mercurio o diodos de válvula catódica como se ha descrito, no son de ninguna manera indispensable en el sistema como esos dispositivos pueden ser reemplazados por una disposición adecuada de los condensadores que recibirían por separado, la directa e inversa corrientes de los secundarios.

Cuando una campana se toca sólo una vez, que vibra muchas veces, pasando esas vibraciones al aire y por lo tanto, haciendo que el sonido que oímos. Cuanto más grande es la campana, la más lenta de las vibraciones y el más bajo es el tono de la nota que escuchamos. Lo mismo ocurre cuando se aplica un pulso fuerte tensión a una bobina de alambre como un solo pulso provoca muchas vibraciones en la bobina. Al igual que la campana, la frecuencia de las vibraciones depende de la estructura de la bobina y no en la forma en que es pulsado, aunque, como una campana, un fuerte pulso de una bobina o de un golpe fuerte para una campana, produce un efecto mayor.

Usted notará aquí que Carlos utiliza el 'zumbido' de resonancia de una bobina con núcleo de aire para obtener una ganancia de energía que se utiliza como retroalimentación positiva a una mayor carga una batería de condensadores. Un único pulso agudo generada por una chispa, provoca un gran número de oscilaciones de bobina, cada uno de los cuales contribuye de potencia de salida, produciendo una ganancia de energía. La frecuencia de llamada es susceptible de ser alrededor de 3 MHz. También vale la pena señalar que con este diseño, la generación de electricidad se puede lograr sin ninguna batería y sólo el giro manual de un generador electrostático de Wimshurst y la operación inicial del eje de conmutador 44.

Carlos también produjo otro diseño, esta vez trabajando con baterías (aunque tendía a pensar en términos de bancos de baterías de 60 voltios en lugar de baterías de 12 voltios) y su patente incluye lo que tendemos a llamar el "Interruptor de Tesla" hoy en día. Sin embargo, en vez de cambiar rápidamente, Carlos utiliza un intervalo de tiempo de conmutación de una hora. La tensión más baja supera la necesidad de los contactos de conmutación a ser sumergidos en aceite. El problema con las baterías de plomo-ácido es que son sólo el 50% de eficiencia. En términos prácticos, sólo salir de un medio batería cargada de la corriente alimentada en él cuando se esté cargando. Por lo tanto, si usted acaba de cambiar cuatro baterías y fuente de una carga de esa manera, las baterías sin duda la descarga. En el caso de que el personal Electrodyne Inc., que utilizan la conmutación rápida y la interconexión de los diodos que se descomponen cuando está polarizado inversa, pasar un pico de voltaje afilado para las baterías a un ritmo de quizás, 400 veces por segundo. Benitez, trabajando antes de componentes electrónicos estaban disponibles, optó por utilizar la tecnología estándar de su día - una bobina de inducción que produce al menos 10 pulsos por segundo, y a través de un transformador elevador de bobinado en la bobina de inducción, se alimenta de energía tanto a la carga y la batería en coche, utilizando un arreglo como este:





Carlos Benitez Patente GB 14,311 17 de agosto 1916

Sistema Para la Generación de Corriente Eléctrica


I, Carlos F. Benítez, Ingeniero Civil, 141 Ocampo Street, Guadalajara, México, por la presente declaramos la naturaleza de esta invención:

La invención que constituye el objeto de esta patente de adición, se refiere a nuevas mejoras en el sistema para la generación de corrientes eléctricas, que se describen en la patente principal No. 17811 y en la patente de adición No. 5591, presentada el 14 de abril 1915.

El sistema puede ser aún más simplificada y mejorada por la adición de baterías, lo que, adecuadamente ajustados en relación con el sistema descrito anteriormente, se puede cargar y descargar alternativamente, la producción de un exceso de energía eléctrica que puede ser utilizado en cualquier manera deseada.

En otras palabras, en esta disposición, lo uso en combinación: dos baterías conectadas en serie y dos baterías conectadas en paralelo, estos pares se utilizan para que la descarga de un par se utiliza para cargar el otro par, y viceversa.

Otro objeto de esta nueva disposición es permitir el uso de tensiones bajas, pequeños condensadores de capacidad y las instalaciones adicionales para iniciar el sistema.

Las ventajas de esta mejora se entenderán mejor considerando la siguiente dibujo que ilustra un método de llevar a cabo la invención:


En el diagrama, 1, 2, 3 y 4 son las baterías que, cuando cargada de alguna fuente externa, se mantendrá sus cargos por tiempo indefinido, de la siguiente manera:

Con las conexiones como se muestra en el diagrama, es decir, con baterías 1 & 2 conectado en serie a través de interruptor 5 (interruptor 6 abierta), baterías 3 & 4 se conectan en paralelo a través del interruptor 7 (interruptor 8 está abierto). En estas condiciones, suponiendo que las cuatro baterías son similares, tener tensiones similares, baterías 1 & 2 en la serie tendrá una tensión combinada superior a baterías 3 & 4 que se conectan en paralelo, y por lo tanto, tendrá una carga conectada entre ellas una corriente que fluye desde las baterías 1 & 2 y en las baterías 3 & 4.

En otras palabras, si hilo 13 está conectado al borne positivo de la combinación de la batería 1 & 2 y a los polos positivo 10 y 32 de la combinación de la batería 3 & 4, entonces una corriente eléctrica se establecerá entre los dos conjuntos de baterías, hasta que coincidan sus tensiones. Por supuesto, la corriente de las baterías 1 & 2 produciría una menor carga las baterías 3 & 4, pero que corriente puede incrementarse por cualquiera de los métodos descritos en mis anteriores patentes (No. 17.811/14), y por estos medios es posible alternativamente cargar y descargar los pares de baterías entre sí, manteniendo una constante predeterminado cargay además, produciendo un exceso de energía eléctrica que puede ser utilizado para cualquier propósito solicitada.

Con estos objetivos en vista y utilizando como ejemplo, el arreglo se muestra en la figura 1 de la patente de adición no. 5591/15, cable 13 se conecta al condensador 14. El 15 de bobinado primario de una bobina de inducción ordinario, provisto de un interruptor, está conectado por sus extremos 16 y 17, al cable 13. Los extremos 18 y 19 de la bobina secundaria de esa bobina de inducción 15 están conectados a las conexiones de 20 y 21 de condensador (o banco de condensadores) 22. 20 y 21 de conexiones también están conectadas a través de boquete de chispa 23, a extremos de 24 y 25 de la primaria 26 de un transformador de alta frecuencia de la bobina. Los extremos 28 y 29 de la secundaria 27 de ese transformador de la bobina se conectan a extremos 16 y 17 de la bobina de inducción 15. Finalmente, los cables 30 están conectados a través de condensador 14 y se utilizan para alimentar cargas externas como las lámparas incandescentes que se muestra en el diagrama.

Este arreglo está hecho, la energía eléctrica había almacenada por baterías 1 & 2, pasando por la terminal 9, 13, bobina primaria 15, terminales 10 de la batería 4, poste 31 del interruptor 7 y 32 terminales de la batería 3 de alambre, volverá a través de 12 terminales de la batería a la combinación de la batería 1 & 2.

Como consecuencia de la corriente que pasa a través de la corriente de alta tensión de 15, bobina primaria se produce en la bobina secundaria y recopilada en condensador 22, descarga a través del boquete de chispa 23, genera corrientes de alta frecuencia en las transformador de alta frecuencia primaria y secundaria bobinas 26 y 27. Como extremos de la bobina 28 y 29 están conectados para extremos 16 y 17 de la bobina, así que las cargas de las baterías de almacenaje de 3 & 4 ahora recibir corriente para mantenerlos cargada de carga adecuada así como la conducción adicional mediante cables 30 y esto aumenta enormemente el flujo de corriente suministrado por baterías 1 & 2.

Bajo estas condiciones, como la tensión en una de las baterías está disminuyendo mientras que el otro va en aumento, después de algunas horas, ambos voltajes emparejar y luego es imposible producir cualquier flujo de corriente a menos que se operar interruptores 5, 6, 7 y 8, invertir las funciones de las baterías y permitiendo que el proceso continúe totalmente como antes con baterías 1 & 2 está conectado en paralelo y baterías 3 & 4 se conecta en serie.

Cuando la resistencia del primario de la bobina del transformador de 15 es no alta, es posible simplificar el circuito anterior mediante la obtención de las corrientes de alta frecuencia directamente de la bobina de inducción 15, en cuyo caso extremos 18 y 19 de la secundaria son bobina conectada directamente al 16 y 17 los extremos de la bobina del misma y el segundo banco de condensadores 22 y puede omitirse el transformador de alta frecuencia 26/27. En estas condiciones, el disyuntor o interruptor que es parte de la construcción de la bobina de inducción, actúa como un boquete de chispa y condensador 14 descarga en forma de oscilaciones a través de la primaria 15 de la misma bobina, aumentando directamente la cantidad de energía eléctrica proporcionada por los acumuladores de la bobina.


Una parte esencial de este diseño que no se indica claramente en la patente, es que lo que era común práctica cien años atrás, es decir, que la conexión de alimentación al punto 17 del primario del transformador (elevador) 15, se alimenta a través de un contacto "interruptor". Esta conexión se abre cuando se excita la bobina de 16 a 17, haciendo que la base de paquete de alambre de hierro aisladas de la bobina para ser magnetizado y atraer el brazo giratoria del interruptor, que corta la corriente a la bobina muy agudamente, causando alta frecuencia resonantes oscilaciones en ambos devanados del transformador 15, que genera el exceso de potencia que funciona el sistema y sus cargas adicionales. En día de Benitez, campanas de puerta utilizan este tipo de interruptor para producir una acción de martilleo en una campana de metal. Éstos eran muy barato, muy simple y muy confiable.

Según tengo entendido, la diferencia de tensión entre los dos pares de pilas, carga condensador 14 y aplique corriente al primario bobinado 16-17 de transformador elevador 15. Esto causa una corriente fluyendo en la bobina, haciendo que el núcleo atrae el brazo de pivote de la interrupción de la misma manera que un relé opera. Esto rompe el flujo de corriente muy fuertemente, provocando un potente impulso de FCEM en la bobina primaria. La bobina primaria tiene una frecuencia resonante, bajar muy considerablemente por la presencia de la base de hierro que sí mismo es un material de baja frecuencia, y la bobina oscila en su frecuencia resonante, no para un ciclo, pero para muchos ciclos. Cada uno de esos ciclos genera un alto voltaje en el secundario de bobina 18-19 y cada uno de esos ciclos contribuye eléctricas de alta tensión al sistema. Ese poder se alimenta a tres puntos de venta. En primer lugar, fluye hacia atrás para proporcionar energía carga a uno de los pares de la batería. En segundo lugar, añade energía adicional al condensador conduciendo su propio bobinado primario. En tercer lugar, proporciona energía para la carga que se muestra como una serie de lámparas conectadas en paralelo.

Es sólo para el primer pulso de interruptor. La corriente rota a través de la primaria 16-17 de la bobina hace que su núcleo para dejar de ser un electroimán y así deja de atraer el brazo de pivote de la interrupción y mientras que parece muy rápido en términos humanos, es muy lenta en comparación con las múltiples oscilaciones zumbido en la bobina. Cuando el brazo de pivote vuelve a su posición inicial, establece el flujo de corriente a través de una bobina primaria vez otra vez. Sin embargo, la carga en el condensador de alimentar la bobina primaria ha sido impulsada por las oscilaciones resonantes en la bobina secundaria y por lo tanto es más altamente cargada que cuando el contacto del interruptor abierto previamente. Este proceso continúa repetidamente, carga de la batería y energía a la carga.

Según Carlos, hay un ligero drenaje general en el sistema de batería y por lo tanto, después de aproximadamente una hora, los interruptores se funcionan, cambiar las pilas conectadas en serie para ser conectados en paralelo y las baterías conectadas en paralelo se conecta en serie. Este momento parece extraño como cambiar las baterías en gran parte más frecuentemente sólo requiere baterías con una capacidad mucho menor.

Como no conocemos con bobinas de inducción e interruptores ahora que la electrónica de estado sólido está disponible, podemos obtener información de la construcción y funcionamiento de esa época en el libro "Wireless Telegraph Construcción para Aficionados" por Alfred Powell Morgan, publicado en 1913, que está disponible como una descarga gratuita desde aquí.

Por ejemplo, los detalles sobre el interruptor incluyen:

"Es necesario algún medio de cargar el condensador. Una bobina de inducción es el más práctico para el aficionado. La bobina de inducción consta de una bobina primaria de alambre enrollado alrededor de un núcleo central de hierro y rodeado por una bobina secundaria que consiste en muchos miles de vueltas de alambre cuidadosamente aislado. La bobina primaria está conectado a una fuente de corriente directa, que también incluye un interruptor de "hacer" y "romper" la corriente en rápida sucesión. Cada "Marca" del circuito y la consecuente magnetización del núcleo, induce una corriente inversa momentánea en el devanado secundario, y cada "descanso" y desmagnetización correspondiente induce una corriente momentánea. Normalmente, las corrientes inducidas serían iguales, sino por medio de un condensador conectado a través del interruptor, el circuito cuando "realizado" requiere un tiempo considerable para la corriente y la magnetización del núcleo para llegar a un valor máximo, mientras que cuando se rompe, la desmagnetización y caída actual es casi instantánea. El valor de la fuerza electromotriz inducida en un circuito, varía con la velocidad a la que las líneas de fuerza magnética cortan el circuito, y por lo tanto, la fem inducida en el "break" se vuelve lo suficientemente alto como para saltar a través de un hueco de la chispa.

Las fórmulas relacionadas con bobinas de inducción dependen de las condiciones que no se cumplen en la práctica y no se puede confiar en. Para construir una bobina de un tamaño dado, es necesario el uso de dimensiones obtenidas empíricamente. Por lo tanto, el aficionado debe seguir muy de cerca a las líneas o sugerencias dadas aquí, o que estén incluidos en alguna actualizada libro sobre la construcción de bobina de inducción.

Durante mucho tiempo, la bobina de inducción era un caro, ineficaz instrumento, hasta telegrafía sin hilos exigió de que el diseño y la construcción más rígida y eficiente. Era el objetivo de los fabricantes para producir la chispa longitud más larga posible con una cantidad mínima de alambre secundario. Como resultado de esta demanda, bobinas inalámbricos ahora se hacen con un núcleo de diámetro mayor y dan chispas más pesados y más grueso. El secundario en este caso, es corto y utiliza alambre de área de sección transversal grande con el fin de reducir la resistencia y minimizar el calentamiento.


Ninguna parte de una bobina de inducción se puede desarrollarse a su máxima eficiencia sin seriamente influir y reducir la eficacia de las otras partes. Las siguientes sugerencias acerca de la construcción se dan por lo que puede llegar a ser una guía útil para el constructor aficionado de la bobina. Las partes se considerarán en su orden natural de la construcción.

Base: Algunos experimentadores que no están muy familiarizados con los principios del magnetismo, creo que si una bobina de inducción fueron proporcionados con un núcleo cerrado como el de un transformador, entonces la eficiencia de la bobina materialmente aumentaría. Pero ese no es el caso, porque entonces la imantación y desimantación del hierro no llevará a cabo lo suficientemente rápido en un núcleo cerrado cuando una interrupción de la corriente directa se utiliza en lugar de una fuente de corriente.

Por lo tanto, el núcleo de una bobina de inducción siempre es recto. Por la misma razón, nunca es sólida pero en cambio es siempre compuesta por un paquete de alambres de hierro suave a fin de que pueden ocurrir cambios rápidos de magnetismo. Los cables son siempre de alto una permeabilidad (conductancia magnética) como sea posible con el fin de crear un campo magnético fuerte. Hierro sueco o ruso de buena calidad es el mejor como sus pérdidas de histéresis son pequeños. Cuanto menor sea el diámetro del alambre, menor será la pérdidas de corriente de Foucault y el consiguiente calentamiento, pero también se reduce la permeabilidad y la base no será tan eficaz, como así se disminuye la cantidad de hierro y aumentó la superficie oxidada. Cable de calibre No. 22 es el mejor tamaño para la base del promedio.

Cables de buena calidad se pueden comprar ya cortado a diferentes longitudes. Para comprar en esta forma ahorrará una gran cantidad del trabajo necesario al construir un núcleo. Si los cables no son bastante rectos, pueden ser enderezadas por ellos, uno por uno, entre dos Placas onduladas. Es mejor re-anneal los cables. Para ello, colocar los cables en un tubo de hierro y enchufe los extremos de la tubería con arcilla. Luego colóquela en un fuego de carbón hasta que toda la masa alcance un calor rojo. El fuego se permite entonces a desaparecer poco a poco, con la pipa y los cables restantes en las cenizas hasta que se enfríe. Cuando esté fría, retirar de la tubería y frotar cada uno con papel de esmeril hasta brillante. Después de esta limpieza, los cables son sumergidos en agua caliente y luego secados. Luego se sumergió en un barniz de buena calidad y deja secar otra vez.

El barniz proporciona una resistencia al flujo de las corrientes de Foucault en el núcleo y reduce esas pérdidas muy considerablemente. Un tubo de papel fuerte, tener un diámetro interior igual al diámetro de la base del acabado es hecho por el papel de balanceo en un formulario y cementado con goma laca. Cuando esté perfectamente seco, se retira la sonda y los cables bien embalan en su interior. La tabla siguiente muestra las dimensiones del núcleo para prácticas bobinas de diferentes tamaños:

Dimensiones del Núcleo


Devanado Primaria: La relación entre el número de espiras del primario de una bobina de inducción con el número de espiras del secundario, no guarda relación con la proporción de las corrientes primaria y secundaria. Se ha encontrado en la práctica, que dos capas de alambre enrolladas apretadamente sobre el núcleo, formar el mejor primaria. El principal siempre debe estar cubierto completamente con goma laca u otro barniz aislante. Dado que casi no hay ventilación en el primario, el alambre debe ser lo suficientemente grande como para evitar toda la calefacción. Una tabla que contiene los diferentes tamaños de los cables primarios se da aquí:

BOBINADOS PRIMARIOS

En bobinas de gran tamaño, la inductancia de la principal causa de un "golpe de ariete" y las chispas son susceptibles de pasar entre las vueltas adyacentes. Por esta razón, siempre es una buena idea usar alambre doble cubierta de algodón y para aislar aún más a fondo por inmersión el primario y básico en un recipiente con parafina derretida y permitir que la cera se endurece con ellos dentro. Después, el recipiente se calentó ligeramente para aflojar la torta de parafina y el exceso de cera eliminado por raspado con un instrumento romo con el fin de evitar daños en los cables. Contratos de cera de parafina cuando se endurece y el método adecuado para la impregnación de una sustancia porosa es permitir que penetre y se convierten en establecer en ella tras el enfriamiento.

Un buen método para reducir la "patada hacia atrás", así como el tamaño del condensador conectado a través del interruptor, es hacer que el primario con un número de vueltas de alambre de diámetro más pequeña herida en paralelo, siendo el efecto de producir una conductividad igual a un cable de gran diámetro y, al mismo tiempo, hacer un bobinado más compactas de la primaria en el núcleo. Este método de bobinado es muy deseable en bobinas grandes, ya que reduce la sección transversal de la primaria y la secundaria permite que se colocará más cerca al núcleo donde el campo magnético es el más fuerte.

El devanado primario deben cubren casi toda la longitud del núcleo, ya que no hay ninguna ventaja en la realización el núcleo mucho más allá del final de la primaria como la mayoría de las líneas magnéticas de fuerza de flexión en el extremo del devanado primario y regresar sin pasar a través de los extremos del núcleo.


Tubo Aislamiento:   La operación exitosa de una bobina de inducción sin la subdivisión cuando muy estresado, depende en gran medida en el tubo aislante que separa el primario y el devanado secundario. Tubos de goma dura son quizás los mejores. Un tubo puede fácilmente construirse de varias capas de caucho endurecido de media pulgada hoja al vapor con el fin de ablandarla, y luego envolviéndola alrededor de un antiguo. El tubo debe caber firmemente en el primario y ser unos 25 mm más corto que el núcleo. Después de que el tubo está en su lugar, se vierte lleno de cera de abejas y resina para llenar todos los intersticios y evitar chispas debido al efecto de condensador de los bobinados de saltar desde el interior del tubo a la primaria.


Secundaria:   Una bobina que se utiliza como un transmisor de radio telégrafo debe tener alambre de una gran área transversal en su secundaria, con el fin de producir una descarga disruptiva pesada. Número 34 y número 32 indicadores se utilizan generalmente para pequeñas bobinas y número 30 y número 28 del calibrador para bobinas grandes. Alambre cubierto de seda es la práctica habitual, pero alambre esmaltado es entrar en uso. Algodón alambre cubierto ocupa demasiado espacio y tiene pobres cualidades aislantes.

Alambre esmaltado es aislado con una capa de acetato de celulosa, que tiene una rigidez dieléctrica de sobre el doble que la de algodón y ocupa mucho menos espacio que la seda puede liquidar alambre cubierto, dando un gran ahorro en el espacio y un mayor número de vueltas en el secundario sin aumentar su distancia media de la base.

Al enrollar el alambre esmaltado, debe tenerse en cuenta que el aislamiento de alambre esmaltado es rígido y no dar. En consecuencia, para permitir la expansión, alambre esmaltado debe liquidar más libremente que fibra o seda cubierto de alambre. La inserción ocasional de una capa de papel en la bobina da espacio para la expansión y no aporta mucho al diámetro. Generalmente, la longitud de la secundaria no es más de la mitad de la longitud de la base.

Bobinas produciendo chispas hasta 50 mm de longitud, puede ser herida en dos secciones o en bobinas de capa, pero la bobina de la capa no se recomienda para bobinas dando chispas más de una pulgada de largo. Es mejor en una bobina de este tipo, para insertar una capa ocasional de papel. El papel debe ser bien shellacked o parafinado y ser un buen grado de lino. Debe proyectar alrededor de un cuarto de pulgada (6 mm) de los extremos de la secundaria como se muestra en esta sección:


Esta inserción de papel aumenta el aislamiento y reduce la posibilidad de chispas que saltan de una capa a otra cuando las capas son muy largas. Los secundarios de bobinas grandes se componen de "pies" o "pancakes" de octava 3 mm a 9 mm de espesor. Los "pies" se separan el uno del otro por un triple espesor de papel secante que se ha secado a fondo y luego se sumergen en parafina derretida. Una vez finalizada cada "pie", que es la prueba de la continuidad y la rechaza si no es perfecto. Ellos están conectados en serie:


Si está conectado como se muestra en el ejemplo "A", en donde el interior de una sección está conectada a la parte exterior de la sección siguiente, la tensión máxima que puede existir entre las secciones adyacentes en este caso es igual a la fem generada por un "pie" y es igual en todas partes. Conexión tal como se muestra en el caso de "B" en donde la parte exterior de una bobina está conectada a la parte interior de la siguiente, los rangos de tensión de cero en los puntos en los que están conectados, a dos veces la fem desarrollado por cualquier sección. Este es el mejor método y cada segunda bobina se dio la vuelta horizontalmente para permitir la dirección inversa del flujo de corriente.

Después de la secundaria se monta, la bobina debe ser sumergido en un tanque hermético que contiene parafina derretida. El tanque se conecta entonces a una bomba de vacío y el aire se bombea fuera. Esto hace que las burbujas de aire en las bobinas que se bombea. Después de permanecer durante un tiempo, se libera el vacío y la presión del aire hace que la burbuja de las lagunas que se lleno de cera de parafina.

DIMENSIONES SECUNDARIA

Cabe señalar que el muy experimentado Alfred Morgan plano contradice la teoría estándar de operación del transformador simétrico cuando afirma que "la relación entre el número de vueltas primarios de una bobina de inducción en el número de vueltas secundarios, no lleva a relación con la proporción de las corrientes primarias y secundarias". Es una declaración muy importante.

Carlos Benitez agregó una extensión a su patente, diciendo:

Las ventajas de tal mejora se comprenderán mejor considerando el dibujo que queda con la Especificación Provisional y este dibujo adicional, ya que ilustran dos métodos diferentes para llevar a cabo la invención, pero en la práctica, se pueden obtener mejores resultados mediante el uso de el conmutador que se muestra aquí:





Como la resistencia ofrecida al paso de las corrientes eléctricas por el primario de los transformadores no es alta, es posible simplificar la disposición anterior, obteniendo las corrientes de alta frecuencia directamente desde la misma bobina de inducción 15, en cuyo caso los polos 18 , 19, del secundario de dicha bobina deben estar respectivamente conectados a los polos 16, 17, del primario de la misma bobina mencionada, y la segunda batería de condensadores 22 y el transformador de alta frecuencia 26, 27 pueden omitirse. En estas condiciones, el interruptor o interruptor empleado en dichas bobinas de inducción actúa como descarga de chispas y condensador 14 en forma de oscilaciones a través de la bobina primaria y secundaria de la misma bobina, aumentando así directamente la cantidad de energía eléctrica suministrada por la bobina de inducción. acumuladores.

Cada uno de los polos de los acumuladores que forman las baterías 1-2 y 3-4 están conectados a los polos del conmutador 31. Este conmutador consiste en un cilindro rotativo 32, provisto de las trayectorias 33, 34, 35, 36, 37, 38 , 39 y 40, cada uno debidamente aislado y colocado en la superficie del cilindro de tal manera que se conecte alternativamente en serie o en paralelo, las diferentes unidades que componen las baterías 1-2 y 3-4.

El cilindro 32 tiene dos trayectorias conductoras 41, 42, que se pueden ver mejor en la vista en sección transversal. El cilindro pasa a través de un anillo 44, fijado a la misma base del aparato 31, y tiene contactos 45, 46, 47 y 48. El polo 45 de este anillo está conectado al polo 10 de la batería 3-4, y su polo 46 está conectado a través del cable 49 al polo 9 de la batería 1-2. El polo 47 está conectado a través del cable 13 al polo 16 del primario de un transformador, y el polo 48 está conectado a través del cable 55 al perno 50 de contacto posterior de un interruptor común.

Una pared posterior 51, fijada a la misma base del conmutador, está provista de las tiras metálicas o cepillos que se pueden ver claramente en la figura, en contacto con el cilindro 32, y conectados respectivamente a cada uno de los polos de los acumuladores. ; y finalmente, el eje rotativo del cilindro tiene un mango o polea 52 para hacer girar el colector.

El condensador 14 de la bobina de inducción está conectado como de costumbre por su polo 52 al polo 17 del primario del mismo transformador, y su otro polo 53 en lugar de estar conectado al perno de contacto posterior 50 del interruptor, como es generalmente el caso, está conectado a tierra a través del cable 54 y el polo 56 del conmutador.

En estas condiciones, cuando el interruptor interrumpe el circuito, el condensador 14 se carga e inmediatamente después se descarga a través del primario 15 del transformador, el secundario del transformador, el cable 55, el polo 48, la ruta 41 del colector y la batería 3- 4 que está conectado en paralelo.

Como consecuencia del paso de la corriente eléctrica producida por esta descarga a través del primario 15 del transformador, se producen corrientes inducidas en su secundario y una de estas corrientes, el paso inverso a través del polo 19 se utiliza inmediatamente para la carga del mismo. dicha batería en paralelo. La corriente continua que se produce cuando se termina la descarga del condensador 14, pasa a través del polo 18 y entra al primario 15 a través del polo 16, produce una nueva carga en el mismo condensador 14, que nuevamente descarga de manera idéntica, y los mismos fenómenos son reproducido varias veces en los latidos o intervalos de descansos y marcas producidas por el interruptor.

Por otro lado, si el polo 56 del conmutador no está conectado a tierra, cada vez que el condensador 14 recibe una nueva carga, el fluido neutro de su recubrimiento externo es influenciado a través de su dieléctrico y una corriente eléctrica inducida es forzada a moverse a través del cable 54 y polo 56. En otras palabras, esta energía extra aumenta igualmente la salida normal de la batería 1-2.

Por estos medios, la corriente dada por los acumuladores conectados en serie, se incrementa apropiadamente por las corrientes inducidas producidas en el secundario de la bobina de inducción, y por las cargas y descargas rápidas del condensador producido de la manera descrita anteriormente, y los acumuladores conectados en paralelo, por lo tanto, recibir una cantidad adecuada de corriente, se puede cargar por completo mientras la primera batería se está descargando. Sin embargo, a medida que la primera batería se descarga, su voltaje disminuye progresivamente, y para mantener en el circuito una corriente dada para la carga de la segunda batería, la resistencia del circuito debe reducirse en consecuencia.

Para alcanzar este resultado sin tocar el cableado, el perno de contacto posterior 50 del interruptor se puede ajustar para asegurar una resistencia adecuada a través del interruptor de acuerdo con la tensión decreciente, y de esta manera siempre es posible mantener un dada la corriente en el circuito hasta que se alcanza el último límite de energía en la batería de descarga.

Aún se pueden obtener mejores resultados en todos los aspectos mediante el uso de un tipo de transformador de núcleo cerrado combinado con un interruptor electrolítico, ya que con estos interruptores prácticamente no hay pérdida de tiempo en los intervalos entre roturas y marcas, y la resistencia de dichos dispositivos puede se puede ajustar fácilmente a una distancia cada vez que el operador lo desee.

Una vez que se alcanza el límite de energía en la batería de descarga, las conexiones de los acumuladores deben invertirse, y con este objeto a la vista, se puede usar el conmutador que se muestra en la figura, y el cilindro 32 debe girarse hasta las rutas 37, 38, 39 y 40 entran en contacto con las escobillas que conectan los polos de los acumuladores, y los contactos 45, 47 están conectados a través de la trayectoria 42. Al hacerlo, las funciones de ambas baterías se invierten de una vez y los acumuladores 3-4 se conectan ahora en serie, descargarán a través del poste 10, a través de los polos 45, 47, cable 13, primario 15, cable 55, polo 48 (ahora en conexión con el polo 46 a través de la ruta 41), cable 49 y polo 9 de la batería 1-2, que ahora está conectado en paralelo a través de las rutas 39, 40.

En otras palabras, las condiciones de trabajo pueden invertirse por completo mediante la operación simple del conmutador, y puede mantenerse una corriente continua a través del cable 55, en el que se puede insertar el primario 57 de un transformador ordinario o cualquier otro dispositivo adecuado. en serie para aprovechar el excedente de la energía eléctrica así obtenida, sin afectar en lo más mínimo, el funcionamiento del mecanismo.

Obviamente, se puede hacer un mecanismo para producir y automatizar el funcionamiento del conmutador de vez en cuando, de acuerdo con la capacidad de los acumuladores, y así, para un peso dado de baterías, se puede asegurar una mayor potencia mediante este proceso, con menor capacidades, que con unidades más grandes, ya que los mismos 4 voltios se pueden obtener de un acumulador de 60 amperios hora, como con un acumulador de capacidad de 10 amperios hora.

También deseo explicar claramente que los arreglos que se muestran son completamente ilustrativos. En la práctica, los acumuladores que componen cada batería se pueden conectar como se describe o se puede disponer una combinación adecuada de serie-paralelo en cada grupo, y que las condiciones de los diversos aparatos empleados se pueden variar de acuerdo con las condiciones particulares de potencia que deben estar satisfecho.


Carlos Benítez también produjo otro diseño muy inteligente, aún utilizando cuatro baterías y una frecuencia de conmutación muy lenta, aunque ya no con la serie y paralelo de conmutación que pensamos como el interruptor de Tesla. En este diseño, muestra un notable sistema de aumento de potencia de alta frecuencia donde 400 vatios de potencia de entrada produce 2400 vatios de potencia de salida (COP=6):



Carlos Benitez Patent GB 121,561 24 de diciembre 1918

Nuevo Proceso para la Generación de Energía Eléctrica


I, Carlos Benitez, Ingeniero Civil, de 141, Ocampo, en Guadalajara, México, por la presente declaro la naturaleza de esta invención y de qué manera la misma se va a realizar, ser particularmente descrito y comprobado en, y por, la la siguiente declaración:

Esta invención se refiere a una nueva utilización de las corrientes de alta frecuencia u oscilaciones eléctricas, por medio de la cual, una producción constante de energía eléctrica se puede asegurar, en condiciones inusualmente simples, económicos y prácticos.

Tales resultados se consiguen por medio del procedimiento descrito en la especificación de la patente Inglés presente del solicitante No. 14311, presentada el 9 de octubre de 1915, pero con el fin de obtener una mejor utilización de las corrientes de alta frecuencia y el funcionamiento automático de los mecanismos empleados en tales un procedimiento, he inventado una nueva disposición de las partes a partir de la cual se derivan otras ventajas que se describen aquí y establecidos.

Se utilizan dos baterías, una de las cuales ya se ha cargado. Este cargada batería se descarga a través de un circuito que utiliza la mayor parte de esta energía y el resto acciona un circuito oscilante conectado a la segunda batería. Este circuito oscilante contiene un rectificador que dirige las oscilaciones eléctricas de tal manera que se ven obligados a pasar constantemente a través de la segunda batería desde el positivo al terminal negativo. A medida que el número de oscilaciones por segundo en que el circuito se puede variar a voluntad, la intensidad de la corriente desarrollado por los oscilaciones puede ser regulada de manera que la segunda batería está completamente cargada en el mismo período de tiempo durante el cual se descarga la primera batería. Por lo tanto, es sólo una cuestión de invertir las conexiones a las dos baterías a fin de obtener la producción continua de energía eléctrica.

La invención se ilustra aquí:


Este circuito muestra las conexiones del circuito de la disposición y una vista en perspectiva de un conmutador. La Figura 2 es una vista lateral de una parte del mismo aparato, y las figuras 3 y 4 son partes de la misma máquina, cuya ubicación y uso se explicará más adelante.

La figura muestra dos bancos de baterías 1 & 2 y 3 & 4, ambos de los cuales están conectados en serie. Sus polos positivos 23 y 25 están conectados a los terminales 17 y 20 del conmutador, a través de los amperímetros 22 y 24. El colector es un cilindro 5, montado sobre un eje giratorio 6, que pasa a través de dos soportes 7 y 8. El cilindro está provisto de caminos conductores 9, 10, 11 y 12 aislados del cilindro 5. También tiene pistas conductoras 14 y 15 que se pueden ver mejor en la Figura 2 y que hacen contacto con los cepillos 17 y 18 y 19 y 20, un aislamiento adecuado y fijado a anillo 16 que rodea cilindro 5 y se sujeta a la base del aparato. Estos cepillos se conectan a las baterías y el terminal 17 está conectado al polo positivo 23 de la batería 1 & 2. Terminal 20 está conectado al polo positivo 25 de la batería 3 & 4, a través del amperímetro 24. El terminal 18 se conecta a través del cable 26 al terminal 27 de un motor de corriente continua cuyo terminal 28 se conecta a través de la resistencia variable 29 y el alambre 30 con el terminal 31 del conmutador. Por último, el terminal 19 está conectado a través del cable 32 a los terminales 33 y 34 de un rectificador electrolítico cuyos dos rectificadores 35, 36 otra conectarse a través de alambre 37, para cepillar 38 del conmutador.

Este aparato también está dotado de un terminal 39 que está conectado alternativamente a los polos negativos de las pilas a través de los cepillos que se pueden ver en la figura, en contacto con el cilindro 5. En estas condiciones, el aparato 40 y 41, que se emplean para proporcionar una salida práctica independiente de la marcha de la "planta", y que están conectados a ambos terminales 31 y 39, será alternativamente en circuito con la descarga de la batería, y por lo tanto, parte de la energía producida por la descarga de la batería, es utilizado por este aparato sin perjudicar el normal funcionamiento de todo el mecanismo, como se explica a continuación.

Por otro lado, un alternador 42, está acoplado al motor 27-28, que de esta manera se puede girar a la velocidad necesaria para alcanzar la frecuencia deseada. Ambos terminales del alternador están conectados a través de la resistencia inductiva 43, con los polos 44, 45 de las devanado primario de un transformador elevador, cuyo devanado secundario 46, 47, conectado al condensador 48, finalmente producir el alterna de alto voltaje corrientes necesarios para cargar el condensador. Sin embargo, el uso de este motor y el alternador no es esencial en este proceso, los mismos resultados pueden alcanzarse si el primario 44, 45 del transformador, estaban conectados a través de un interruptor de corriente a la descarga de la batería.

Los terminales 49, 50 del condensador 48 están conectadas a través de una lámpara de arco del tipo Poulsen 51, 52, o a través de una adecuada de chispa con los rectificadores 33, 34, 35 y 36, y con la batería bajo carga (3 & 4 en este caso). Extender en la cámara de arco son los polos de un electroimán fuerte, las bobinas de los cuales están en serie con el arco, de modo que su corriente de excitación es la corriente de arco.

Conectado de esta manera, el campo magnético fuerte que existe entre los polos de los imanes, actúa sobre el arco, y debido a esta acción, combinada con la influencia de la tensión desarrollada por el secundario del transformador 46, 47, sucede que esta acción y la influencia de ser aproximadamente igual en valor, son cada uno de ellos alternativamente mayor que la otra, de modo que el voltaje a través del arco se eleva de forma automática y se cae. Por lo tanto, cuando la acción del campo magnético es mayor que la tensión producida por el devanado secundario del transformador de alimentación no tiene suficiente para pasar a través del arco y por lo que el condensador 48 se carga a un voltaje más alto. Pero, un instante después, la acción disminuye en valor y el condensador se descarga de nuevo a través del arco.

Por otro lado, debido a la naturaleza oscilatoria del circuito (el cual está dispuesto con valores adecuados de la capacidad, la inductancia y la resistencia), la carga y descarga del condensador puede ocurrir varios millones de veces por segundo, si se desea, y de esta manera, una corriente de un gran número de amperios se puede obtener a través del circuito oscilante, incluso con una pequeña cantidad de energía eléctrica almacenada en el condensador.

De la misma manera, un galón de agua podría producir un flujo de mil galones por segundo a través de un tubo de si tal tubo se conecta con dos vasos diferentes y el galón de agua podría ser forzada a través de la tubería por un pistón que podría transferir esa galón de agua de un recipiente a los otros mil veces por segundo. Obviamente, lo que se puede realizar fácilmente con la electricidad no es tan viable con agua.

En otras palabras, aparece la pequeña cantidad de potencia eléctrica tomada por el motor de corriente continua 27, 28, (con una pequeña pérdida) en el alternador 42, y que la energía se entrega al primario del transformador 44, 45. Una vez más, la acción inductiva de este transformador produce en el secundario 46, 47, una cantidad similar de potencia (disminuido ligeramente debido a la eficiencia del transformador), y finalmente, el condensador se carga con una pequeña cantidad de electricidad que luego se convierte en energía oscillitatory. Obviamente, si tal energía eléctrica, en lugar de ser almacenada por el condensador, simplemente había sido rectificado y se utiliza para cargar una de las baterías, tal poder sólo produciría un efecto muy pequeño en la batería y toda la descarga de una batería nunca causar la carga completa de la segunda batería.

Contrariamente a lo que, si la misma potencia se almacena en el condensador 48, y que el condensador está adecuadamente conectado a un circuito oscilatorio en la que una de las baterías se pueden unir, y además, si por medio de un rectificador, las corrientes de alta frecuencia producidas en tal circuito oscilatorio se ven obligados a pasar desde el positivo al polo negativo a través de la batería, es obvio para el estado que siempre es posible asegurar por estos medios, el número de amperios requerido para cargar la batería en el tiempo disponible. Es decir, con un pequeño número de culombios almacenados en el condensador 48, es posible producir en el circuito oscilatorio, un gran número de amperios, si ese mismo pequeño número de culombios se ven obligados a pasar y volver a pasar a través del circuito, miles o millones de veces por segundo, tal como se explicó en la analogía del agua.

Por otro lado, los valores de las cantidades arriba mencionadas: la capacidad, resistencia, inductancia y la tensión pueden variar dentro de límites muy amplios, y por lo tanto siempre es posible alcanzar las condiciones requeridas en cada caso, con el fin de producir un número dado de oscilaciones por segundo: La capacidad del condensador se puede ajustar a un determinado valor mediante el aumento o la reducción de la superficie de malla de entre sus placas. La resistencia del circuito se puede ajustar al valor deseado mediante la variación de la longitud del arco en la lámpara Poulsen, o variando el número de lámparas conectadas en serie o en paralelo en el circuito. La inductancia del circuito se puede variar mediante el enrollado parte del circuito en un marco aislante, de una manera tal como para obtener el número de vueltas necesarias para producir la inductancia deseada, y, finalmente, la tensión de carga se puede regular mediante el aumento o la disminución el número de vueltas en el devanado secundario del transformador o variando el diámetro del alambre utilizado en la bobina. Con el fin de obtener una mejor eficiencia de alternador 42, es conveniente utilizar la bobina de resonancia o resistencia inductiva ajustable 43. Al hacerlo, es posible ajustar la resistencia con el fin de obtener un estado de resonancia en el circuito, y en ese estado, la corriente producida por el alternador estará en fase con la F.E.M. impresionado, por lo tanto, los vatios eficaz será máxima en los circuitos primario y secundario.

La resistencia variable 29, que se coloca en el circuito que conecta cada batería con el motor 27-28, se utiliza para ajustar la corriente de la descarga de la batería a un valor fijo, ya que es importante para obtener un número constante de revoluciones por segundo de el alternador 42.

El conmutador está provisto también de voltímetros 56 y 57, y por medio de los interruptores 58 y 59, los circuitos que conectan los dos polos de cada batería, puede ser cerrado y el voltaje de la corriente de descarga se puede determinar cuando se desee. Por último, por medio del interruptor 60 conectado a través de los terminales del aparato 40 y 41, el aparato puede ser desconectado cuando no se requiere.


Es fácil de comprender todo el funcionamiento de este mecanismo. Supongamos inicialmente que la batería 1 & 2 se haya cargado y que el cilindro 5 se ha girado a la posición mostrada en el dibujo. Batería 1 & 2 se descargará inmediatamente a través de la batería 23, amperímetro 22, alambre de 21, los contactos 17-18, 26 de alambre, motor 27-28, resistencia variable 29, el alambre 30, transformadores rotativos 40 y 41, (oa través de cualquier otro aparato que se puede utilizar en lugar de los transformadores con el fin de utilizar una parte de la corriente que fluye de la batería), polo 39, y la ruta de conmutador 9-12, a través del cual está cerrado todo el circuito de descarga.

Como resultado de esta descarga de la batería, la energía eléctrica producida se disipa en tres maneras: Una primera parte se desperdicia en la superación de la resistencia interna de los diversos componentes en el circuito. Una segunda parte se utiliza para alimentar el motor de corriente 27-28, y los poderes tercera parte del aparato conectado a los polos 31-39 del conmutador, es decir, el equipo alimentado útiles además para el funcionamiento del sistema.


Es bien sabido cómo la potencia mecánica desarrollada por el movimiento giratorio del motor 27-28 se puede convertir en energía eléctrica por el alternador 42, y de la misma manera, es bien sabido cómo dicha energía eléctrica de baja tensión se puede transformar en uno de alta tensión con un transformador, y es bien sabido también, cómo por ejemplo energía eléctrica de alta tensión puede ser convertida en energía oscilatoria, y cómo las corrientes alternas producidas por tales oscilaciones pueden ser rectificadas con el fin de producir una corriente directa. Sin embargo, todas estas combinaciones de aparatos dispuestos para cargar una batería mientras otra batería similar está descargando, era perfectamente desconocido antes de esta invención, y una breve consideración de los cálculos involucrados en la determinación de los diferentes valores de capacitancia, resistencia, inductancia y el voltaje requerido por el varios circuitos combinados de una planta pequeña de trabajo de este tipo, pueden ser útiles en dar una idea del procedimiento que puede ser seguido en la práctica general.

Supongamos que las dos baterías son acumuladores con una tensión de 60 voltios cada una y una capacidad de 40 AHr. En estas condiciones, si la batería 1 & 2 descargas a una velocidad de 40 amperios, que se descargará completamente en una hora. [Tenga en cuenta que esto no es así y sólo se indica aquí para fines de discusión. Una batería de plomo-ácido se dañará si se descarga a una velocidad mayor que la velocidad "C20" que es el valor AHr nominal durante un período de 20 horas, y así, una batería de plomo-ácido de 40 AHr no debe ser dado de alta en más que 40 / 20 = 2 amperios. Además, las baterías son altamente no lineal y descarga de una batería de 40 AHr a 40 amperios se traducirá en una batería completamente descargada en mucho menos de una hora.] La potencia desarrollada durante ese período de tiempo será de 60 x 40 voltios amperios = 2400 vatios.

Por otro lado, con el fin de cargar la batería 3 & 4 totalmente en una hora es necesario para proporcionar una corriente de al menos 40 amperios. Supongamos que, a fin de desarrollar una corriente tal, se desea tomar de la energía producida por la descarga de la batería sólo una parte, dicen 40 amperios x 10 voltios = 400 vatios. Con este objetivo a la vista, el motor de corriente continua debe ser dispuesto de manera que crea una corriente de 40 amperios que causan una gota de 10 voltios en la línea.

Supongamos que la eficiencia eléctrica del motor de corriente continua es 95%, entonces no se logrará el 400 vatios de salida deseada, pero en cambio se reducirá a 400 x 0,95 = 380 vatios.

A continuación, supongamos que la eficiencia eléctrica del alternador 42 es 95% a continuación, que reducirá la salida de sólo 361 vatios.

Entonces, si se aprueba esta 361 watts para el transformador y transformador que tiene una eficiencia de, por ejemplo, el 89%, la producción de energía resultante será redujo a tan sólo 321 vatios, y que es la cantidad de energía que se pasa al circuito oscilante en Para obtener los 40 amperios de corriente requeridos.

Ahora, supongamos que la frecuencia de alternador 42 es 500 Hz. Como es bien conocido, con un generador de alterna, un alto voltaje se puede obtener dos veces en cada ciclo y por lo que habrá 1.000 picos de tensión por segundo. Como condensador 48 vertidos en el instante de máxima tensión, ésta se descargará 1000 veces por segundo. Por lo tanto, la cantidad de energía eléctrica que debe ser almacenada en ella se puede calcular de la siguiente manera: Supongamos que el circuito oscilante tiene una impedancia de 15 ohmios. A medida que la corriente requerida es de 40 amperios, el voltaje necesario para desarrollar dicha corriente será de 40 amperios x 15 ohmios = 600 voltios. Sin embargo, con el fin de producir 600 voltios de la descarga del condensador, es necesario para conseguirlo cargada hasta 1200 debido a que la tensión media durante la descarga es V / 2.

Si la energía producida por el secundario del transformador se supone igual a 321 vatios y el voltaje requerido para la carga del condensador es de 1200 voltios, entonces la corriente suministrada por el secundario habrá 321 vatios / 1200 voltios que es 0.267 amperios.

Por otra parte, como la frecuencia del alternador es 1,000 picos por segundo, a continuación, en una milésima de segundo la secundaria tiene que entregar a los condensadores 0,000267 culombios que es 267 microculombios.

Por lo tanto, la capacidad del condensador 48 debe ser ajustada para almacenar esa cantidad de electricidad, y su valor puede ser determinado por Q = K x V en la que K es la capacidad del condensador en microfaradios cuando Q se da en microculombios y V es el máximo voltaje, y por lo tanto, K = 267 / 1200, que es 0,222 microfaradios.

También es bien sabido que si se quiere producir una descarga oscilatoria a través de un circuito, la capacitancia, la resistencia y la inductancia del circuito deben estar dispuestas de modo que la raíz cuadrada de 1000 x millihenrys L / K microfaradios es mayor que la resistencia de la circuito en ohmios (siendo K la capacitancia del condensador).

Se ha supuesto que la resistencia del circuito oscilante es 15 ohmios. Con 20 ohmios en la ecuación anterior permitirá que un valor adecuado de la inductancia que se calcule, uno que satisfaga las condiciones requeridas para la producción de la descarga oscilatoria en el circuito, por lo que la inductancia en millihenrys es de 400 x K / 4000 o 400 x 0.222 / 4000 que es 0.0222 milihenrios, o igual a 22200 centímetros de alambre.

Es posible determinar el número de oscilaciones por segundo que se pueden conseguir en cualquier circuito, y que se da por Hz = 5033000 / la raíz cuadrada de K x L, donde L es en centímetros y K es en microfaradios. Y así, a sabiendas de la inductancia y la capacitancia tenemos Hz = 5033000 / sqrt (22.200 x 0.222), que es 71.900 Hz. Eso representa 72 oscilaciones en cada uno de los 1.000 chispas por segundo.

La intensidad de la corriente desarrollado por estas oscilaciones puede determinarse a partir de la siguiente fórmula que utiliza la tensión V en voltios, la resistencia R del circuito en ohmios, la inductancia L en henrios, y la capacitancia K en faradios:

Corriente = V / sqrt(R x R + (6.28 x Hz x L – 1/(6.28 x Hz x K)2) o en nuestro caso:

Corriente = 600 / √ 15 x 15 + (6.28 x 71900 x 0.0000222 – (1/(6.28 x 71900 x 0.00000222)))2

Lo que da como 40 amperios, lo que significa que la impedancia del circuito oscilante es igual a la resistencia en ohmios de ese circuito, ya que la reactancia inductiva y la reactancia capacitiva se combinan por lo que el valor resultante de la reactancia total es igual a cero, y la única tensión necesaria para producir la corriente de 40 amperios que se necesita para superar la resistencia óhmica del circuito que es 15 ohmios. Esto también significa que el E.M.F. está en fase con la corriente, y por lo tanto, los vatios son un máximo.

Por lo tanto, no puede haber ninguna duda de que la batería 3-4 se carga completamente durante el período en el que la batería se está descargando 1-2, sobre todo porque la corriente de carga puede incrementarse aún más en la voluntad, incluso sin tener más potencia de la descarga de la batería. De hecho, es fácil de aumentar el número de vueltas en el secundario del transformador 46-47 con el fin de aumentar el voltaje. Obviamente, como la cantidad de potencia suministrada a la primaria 44-45 de este aparato es siempre 321 vatios, si el voltaje se incrementa, la cantidad de electricidad que el condensador 48 recibe se reducirá en consecuencia. Por consiguiente, el valor de condensador que también debe ser reducida y así también se incrementará el número de oscilaciones por segundo. Por último, mediante el aumento de la tensión, la intensidad de la corriente se incrementa proporcionalmente.

Por lo tanto, siempre es posible combinar, de la manera descrita, los valores de la resistencia, la inductancia, la capacitancia y el voltaje en el circuito oscilante, a fin de obtener la intensidad de la corriente requerida para cargar completamente una de las baterías durante el período en el que la otra batería se está descargando.

Una vez que esta carga de la batería ha sido alcanzado, si la planta es continuar en funcionamiento, a continuación, las baterías necesitan ser intercambiados mediante la alteración de sus conexiones al circuito. Para lograr esto, el cilindro 5 se gira hasta que los caminos conductivos 11 y 12 entran en contacto con los cepillos que están conectados a los polos negativos de las pilas y, a continuación, la batería 3-4 que está completamente cargada estarán conectados con el motor 27-28, y su descarga será ahora ser producido por este camino: terminal de la batería 25, amperímetro 24, los polos del conmutador 20 y 18 (ahora conectados entre sí debido a la rotación del cilindro 5 a través de 90 grados), de alambre 26, el motor 27-28 , resistencia variable 29, el alambre 30, el aparato 40 y 41, y la ruta de conmutador 11 que cierra el circuito al polo negativo de la batería 3-4.


En otras palabras, el motor 27-28, el aparato 40 y 41, y el alternador 42, todavía estará operando exactamente de la misma manera como se describió anteriormente, y de la misma manera, las corrientes de alta frecuencia están todavía desarrollado, la producción de la misma intensidad de la corriente que ahora está pasando a través del terminal 50 del condensador 48, de arco de la lámpara 51 a 52, el diodo 34, el alambre 32, los contactos del conmutador 19 a 17, el alambre 21, amperímetro 22, y el terminal positivo 23 de la batería 1-2 (que es ahora conectados en contacto 38 del conmutador a través de ruta 12), el alambre 37, el diodo 36, inductor 55, y la terminal del condensador 49, también a través de ruta duplicado desde el terminal 49 del condensador, el diodo 33, el alambre 32, los contactos del conmutador 19 a 17, el alambre 21 , amperímetro 22, terminal positivo 23 de la batería 1-2, camino colector 12, conmutador de polo 38, de alambre 37, el diodo 35, lámpara de arco de 52 a 51, y el terminal condensador 50.

Es obvio para el estado que este mismo procedimiento se puede repetir indefinidamente por la alteración sencilla de las conexiones de la batería de vez en cuando de acuerdo con la capacidad de la batería y la velocidad de descarga. A sólo 400 watts se toma de la batería de descarga para la recarga de baterías, dejando a 40 amperios a 50 voltios (2.000 vatios) para hacer el trabajo útil continua.

La patente continúa con una descripción de cómo se puede hacer un reloj modificado para mover el conmutador una vez cada hora. Se trata de un kilovatio 2, diseño brillante con alimentación propia, de energía libre. Sin embargo, el funcionamiento del diseño como se describe no sería realista. Baterías hoy en día tienen una vida limitada oferta de funcionamiento, por lo general, entre 400 y 1.000 de carga / descarga ciclos dentro de los límites actuales de descarga C20. Superación de la velocidad de descarga C20 reducirá la vida de la batería por una cantidad principal, esa cantidad se determina por el grado de abuso que sufre la batería. Si dejamos de lado ese factor y decimos que nuestras baterías se encargará de 1.000 ciclos, a la tasa propuesta de, por ejemplo, una descarga de hora y una hora el tiempo de carga, y luego reemplazar la batería es susceptible de ser requerida en sólo 500 horas de funcionamiento. Es decir, dentro de tres semanas de funcionamiento continuo.

La esencial, una conmutación rápida de este circuito se lleva a cabo por el chispero pero en contraste con esto, la conmutación del conmutador de las baterías no requiere la operación de alta velocidad. Es factible entonces, para sustituir el conmutador con una simple conmutación de estado sólido y cambiar las pilas sobre cada segundo o dos. De esta forma, las baterías no se descargan y larga duración de la batería se puede esperar.



Bozidar Lisac.   Recientemente, una aplicación patente se ha alojado en lo que es eficazmente el Ron el Cole uno-batería interruptor y el Interruptor de Tesla. Yo debo admitir a ser muy dudoso sobre la noción de usar los condensadores como una fuente de energía (a menos que la frecuencia cambiando es tan alta que los condensadores tienen el tiempo insuficiente por su voltaje dejar caer significativamente), yo estoy incluyendo la patente re-formulada aquí. Algunos experimenters han informado la energía de la batería global gana con cambiar velocidades de 0.5 Hz o menos que los medios eso en los circuitos de ese tipo, los mecánico cambiando deben dar una vida de contacto de interruptor razonable. Esta patente ha necesitado un grado justo de atención como la persona que lo escribe no tenga un agarro lleno de inglés y desconcertado la palabra "carga" con la palabra "cargo." Me permitió decir de nuevo, que la aplicación patente siguiente es principalmente incluido aquí para la causa de interés, en lugar de siendo la manera definitiva de hacer un circuito de este tipo.


La Aplicación patente US20080030165         7 el 2008 de febrero       Inventor: Bozidar Lisac

EL MÉTODO Y DISPOSITIVO POR PROPORCIONAR UNA CARGA
CON LA RECUPERACIÓN DE ENERGÍA ELÉCTRICA



EL LO ABSTRACTO
En la invención una corriente eléctrica circula de la batería UB, a través del M de motor eléctrico, y el diodo D1 cobra los condensadores CA y CB, conectados en paralelo, qué, una vez cobró, se conecta en la serie, mientras dando lugar respecto a a una diferencia en el voltaje la batería, causando la mitad el cargo de los condensadores ser devuelto a la batería a través del diodo D2, aunque con una nueva conexión paralela, los condensadores recargan, este cargo que es igual a lo que se había transferido previamente de los condensadores a la batería, para que por medio de la conexión cíclica de los condensadores en paralelo y serie la energía se transfiere de la batería a los condensadores y de los condensadores a la batería, extendiendo considerablemente así el rango de la batería y funcionamiento del motor.


EL OBJETO DE LA INVENCIÓN
Esta invención relaciona a un método y dispositivo que habilita la energía eléctrica con que un cargo se proporciona para ser recuperado usando la fuente de una electricidad mismo-recargable en que, qué por medio de un circuito, la corriente que circula de un acumulador o batería a través de una carga, por ejemplo un motor, es totalmente devuelto al mismo, así bastante ampliando su variedad.

Más específicamente, dos condensadores que se conectan cíclicamente de paralelo al folletín y viceversa se cobran a través de un motor durante las conexiones en paralelo, aunque en la conexión de la serie, cuando su voltaje dobla, ellos devuelven la electricidad, mientras recargando la batería. Esta fuente representa un sistema cerrado que no requiere un suministro de energía del exterior, exceptúe para compensar para las pérdidas produjo, el rango de la batería que está limitado por el número de cargos y descargas que el mismo técnicamente los permisos.


EL FONDO A LA INVENCIÓN
Se conecta una carga, como un motor eléctrico, a una batería o acumulador con un cierto cargo que se descargará progresivamente por él esta descarga que es directamente proporcional al tiempo de conexión y a la corriente que circula a través del motor. Es por consiguiente necesario proporcionar la energía fresca de una fuente externa recargarlo. Sistemas que habilitan la energía consumidos por la carga a ser reusada no son conocidos en el estado del arte.


LA DESCRIPCIÓN DE LA INVENCIÓN
Un primer aspecto de la invención relaciona a un método por proporcionar una carga con la recuperación de energía eléctrica que comprende proporcionando una carga con energía eléctrica que deriva del primer acumulador de energía eléctrico y devolver una proporción de esa energía eléctrica por lo menos después de que atraviesa la carga al primer acumulador con el propósito de recuperar la energía proporcionada.

La energía eléctrica, después de atravesar la carga, es recuperada por segundo el acumulador de energía eléctrico, de dónde se transfiere al primer acumulador, mientras dando lugar al traslado cíclico de energía eléctrica entre los primero y segundos acumuladores de energía.

La recuperación de energía del segundo acumulador y transfiere al primer acumulador puede lograrse sin pasar la energía a través de la carga. En otra aplicación alternativa, la energía se recupera del segundo acumulador y pasó al primer acumulador a través de la carga en que caso que se invierte la polaridad de la carga durante la recuperación de energía a través de la carga.

El traslado de energía se provoca conectando dos o los acumuladores de energía más eléctricos cíclicamente entre las conexiones paralelas y de serie.

Un segundo aspecto de la invención relaciona a un dispositivo por proporcionar una carga con la recuperación de energía eléctrica que comprende un primer acumulador de energía eléctrico y un segundo acumulador de energía eléctrico dónde la carga se conecta entre los primero y segundos acumuladores. Al dispositivo puede proporcionarse en una encarnación un dispositivo de conexión unidireccional, por ejemplo, un diodo que se conecta en paralelo a la carga, causando la circulación de la energía eléctrica recuperada después de atravesar la carga, y por que la energía eléctrica ha devuelto al primer acumulador.

El primer acumulador de energía eléctrico puede ser una batería. El segundo el acumulador de energía eléctrico podría ser dos o más condensadores con cambiar para conectarlos cíclicamente entre las configuraciones de conexión paralelas y de serie.

La invención constituye una fuente mismo-recargable de energía eléctrica que permite extenderse el rango de una batería considerablemente para que la corriente que circula del mismo a través de un de motor cobra dos condensadores conectados en paralelo, a al nivel de voltaje de la batería, por medio de los contactos. Estos condensadores, una vez cobró, se conecta en la serie, mientras produciendo doble su voltaje, y ellos devuelven la energía entonces a la batería, mientras extendiendo su rango por eso. Una vez las pérdidas se han compensado para, la duración del rango extendido depende de las propiedades cobrando y descargan de los condensadores.

La existencia de la diferencia en el voltaje entre la batería y los condensadores conectaron los dos en paralelo y en la serie, y qué da lugar al desplazamiento de energía de la batería a los condensadores y viceversa, se usa para proporcionar el motor conectado entre la batería y los condensadores, mientras comprendiendo la fuente mismo-recargable de energía eléctrica.

Cuando conectó en paralelo, los condensadores se cobran a través de un motor y un diodo, y cuando conectó en la serie, ellos se cobran a través de otro diodo, el voltaje de la mitad del ser de motor el de la batería. Por otro lado, si el motor se conecta entre la batería y los condensadores consecutivamente-conectados, el último, qué se cobra en paralelo a través de un diodo y se descarga por medio del motor y el otro diodo, proporcionará el motor con un igual de voltaje a eso de la batería, aunque un condensador conectó en la serie al bobinado de las garantías de motor su funcionamiento sin la pérdida de poder.

En lugar de los dos condensadores, pueden usarse dos baterías conectadas en la serie y otro dos conectados en paralelo entre que baterías que un motor se conecta, la corriente que circula en este caso de las baterías conectó en la serie a través del motor a las baterías conectadas en paralelo. Las baterías consecutivamente-conectadas se conectan entonces en paralelo, por medio de cambiar los contactos, y las otras dos baterías paralelo-conectadas se conectan entonces en la serie, mientras invirtiendo la dirección de la corriente, aunque las conexiones del motor son invertido por medio del cambiar simultáneo de otros contactos para mantener la polaridad y dirección de rotación del motor.

En una posible encarnación de la invención, otro dos condensadores y un transformador con dos bobinados primarios, o un motor con dos se agregan los bobinados previamente al dispositivo descrito, cada par de condensadores que cambian cíclicamente de paralelo a la conexión de serie y viceversa para que se cobren dos de los condensadores al mismo tiempo a través de uno de los bobinados a al nivel de voltaje de la batería durante los ciclos de conexión paralelos, que los otros dos condensadores se conectan en la serie, doblan su voltaje y se descargan por medio de un segundo bobinado a la batería.

El nivel reducido de pérdidas de energía provocó principalmente por la dispersión de calor y en los condensadores, así como por el factor de cargo de las baterías, se compensa para de una fuente externa, y porque la suma de la corriente que circula a través de un bobinado del motor o transformador que cobran dos de los condensadores y la corriente que circulan simultáneamente de los otros dos condensadores a través del segundo bobinado, recargar la batería, más la corriente que se proporciona de la fuente externa, es igual poner a cero, debido al trabajo llevado a cabo por el motor o las cargas que se conectan al voltaje alterno inducidas en el secundario del transformador, ninguna descarga de la batería tiene lugar.


LA DESCRIPCIÓN DE LOS DIBUJOS
Para complementar la descripción a dándose ahora, y con el objetivo de contribuir a un entender bueno de las características de la invención, según una encarnación práctica preferida, un juego de dibujos se ata como una parte íntegra de esta descripción en que, para los propósitos informativos y non-restrictivos, lo siguiente se muestra:


Fig.1 muestra un circuito práctico en que, por medio de cambiar, se cobran dos condensadores conectados en paralelo de una batería a través de un motor y un diodo, y después de que los contactos se cambian, ellos se conectan en la serie, mientras descargando la batería por eso a través de otro diodo.




Fig.2 muestra un circuito práctico en que, a través de cambiar, los dos condensadores se conectan en paralelo y se cobran de una batería a través de un diodo, y después del cambiar de los contactos ellos se conectan en la serie, mientras cobrando la batería por eso a través del motor y el otro diodo.



Fig.3 muestra la conexión de las dos baterías en la serie, conectada a través de un motor a otro dos baterías conectadas en paralelo, y qué, por medio de los contactos, cambie alternativamente, este levantamiento dando a los efectos similar a aquéllos el uso de los condensadores describió respecto a.



Fig.4 muestra el diagrama eléctrico que corresponde a la conexión entre la batería y los dos pares de condensadores de un transformador con dos primero y un bobinado secundario en que un voltaje alterno es inducido qué se rectifica, se filtra y se convierte a un voltaje del sinusoidal.



Fig.5 muestra el diagrama eléctrico de un motor actual alterno con dos bobinados conectados entre la batería y dos pares de condensadores.



Fig.6 muestra el diagrama eléctrico de un motor actual directo con dos bobinados conectados entre la batería y dos pares de condensadores en que dos contactos del interruptor aseguran su polarisation correcto y dirección de rotación.


LA ENCARNACIÓN PREFERIDA DE LA INVENCIÓN
En una encarnación preferida mostrada en Fig.1, la carga consiste en un motor actual directo M, la batería UB, y el segundo acumulador que consiste en un par de condensadores CA y CB. Los condensadores se conectan CA y CB a nosotros en paralelo por medio de dos cambia S1 y S2. Estos condensadores se cobran a través del M de motor y diodo D1 a un igual de nivel de voltaje a eso de la batería UB, el cargo que es Q = (CA+CB)UB, y mientras estos condensadores están cobrándose, el M de motor está rodando.


Cuando se cobran ambos condensadores totalmente, ellos se conectan en la serie por el interruptor avisa S1 y S2. Esto produce un voltaje que es dos veces el valor del voltaje de la batería UB, mientras produciendo el cargo que se da por Q = 2 x UB x (CA+CB) / 2 qué es Q = (CA+CB)UB que muestras que una vez cobraron, el cargo Q de ambos condensadores es idéntico ambos en paralelo y en la serie.

Los diodos D1 y D2 aseguran ese flujo de la corriente a través del M de motor sólo está en la vida en una dirección. Inmediatamente después de que condensadores que se conectan CA y CB en la serie, ellos devuelven la mitad de su cargo a través del diodo D2. Los interruptores S1 y S2 conectan los condensadores entonces CA y CB en paralelo. En este arreglo, ellos empiezan fuera de con la la mitad del voltaje de la batería. Ellos cobran inmediatamente, mientras recobrando el voltaje de la batería a través del M de motor y el diodo D1.

Por medio del cambiar cíclico repetir de los condensadores CA y CB de paralelo al modo de conexión de serie, la corriente que circula de la batería UB a través del M de motor a los condensadores, y de éstos a la batería, recargándolo y extendiendo su rango, constituye una fuente mismo-recargable de energía eléctrica.


El M de motor se conecta entre la batería UB y los condensadores CA y CB por medio del diodo en una segunda encarnación práctica mostrada en Fig.2, D2. Los condensadores se cobran directamente a través del diodo D1 y se descargan a través del M de motor y el diodo D2, los valores de los cargos en los condensadores que CA y CB describieron previamente en el ejemplo mostrado en Fig.1 permanecen inalterados, la diferencia en este circuito es que el voltaje aplicó al M de motor es el voltaje de la batería lleno en este caso.

La proporción cobrando de los condensadores CA y CB es determinado por la intensidad de la corriente que fluye a través del M de motor a que se conecta en paralelo el CENTÍMETRO del condensador que garantías que el funcionamiento del motor se mantiene al poder máximo. Es posible sustituir una batería, preferentemente una batería de cargo rápida, para el CM. del condensador.


En otra encarnación mostrada en Fig.3, los primero y segundos acumuladores consisten en pares de baterías B1, B2 y B3, B4. Por consiguiente, en esta encarnación, se usan dos pares de baterías en lugar de los condensadores CA y CB. Baterías que se conectan B1 y B2 a los interruptores S1 y S2, y el par de baterías que se conectan B3 y B4 a los interruptores S3 y S4. Los interruptores S1 a S4, conecte los pares de baterías con que ellos son asociados, en serie o las configuraciones paralelas, dependiendo de la posición de los interruptores.

Mientras las baterías que B1 y B2 se conectan en paralelo, las otras dos baterías que se conectan B3 y B4 en la serie, y el M de motor rueda como resultado de la diferencia en el voltaje entre las baterías, como él se conecta entre ambos pares de baterías. Al mismo tiempo, la corriente que circula a través del motor del folletín conectó las recargas de las baterías las dos baterías paralelo-conectadas. Los interruptores S1 a S4 que conecta las baterías B1 y B2 en la serie y las baterías B3 y B4 en parangona el interruptor entonces, mientras invirtiendo la dirección del flujo actual así, y al mismo tiempo, los interruptores S5 y S6 cambian las posiciones para mantener la polaridad correcta por el motor y su dirección de rotación.

Pueden cambiarse los dos condensadores y las baterías por medio de cualquier elemento mecánico, electromecánico, eléctrico, electrónico u otro que se encuentra las condiciones descrito con el propósito de obtener una fuente de energía eléctrica mismo-recargable. Estos funcionamientos cambiando pueden controlarse por cualquier método conocido, por ejemplo, un circuito electrónico programable.

En las encarnaciones preferidas previamente descritas, la carga consiste en un motor actual directo, pero como un experto en el campo puede entender, la carga también puede consistir en cualquier tipo de resistive (?) y/o la carga inductiva.


Otro prefirió la encarnación se muestra en Fig.4 dónde un transformador T con dos bobinados primarios L1 y L2 se conecta entre la batería UB y los dos pares de condensadores C1 y C2, más C3 y C4, causando los dos condensadores C1 y C2 para cambiar sus conexiones de paralelo al folletín y atrás de nuevo por medio de los contactos S1 y S2, y causando los condensadores C3 y C4 para cambiar por medio de los contactos S3 y S4, para que durante los ciclos de conexión de los condensadores C1 y C2 en paralelo, el último se cobra vía el L1 tortuoso a al nivel de voltaje de la batería, aunque al mismo tiempo los condensadores se conectan C3 y C4 en la serie y proporcionan doble su voltaje, la batería a descargándose por medio del L2 tortuoso en que el caso las corrientes cobrando y descargan para circular en la misma dirección. Por otro lado, durante los ciclos de conexión en paralelo de los condensadores C3 y C4 que se cobran a través del L2 tortuoso a al nivel de voltaje de batería los condensadores se conectan C1 y C2 en la serie para proporcionar doble su voltaje y se descargan en la batería a través del L1 tortuoso. La dirección de la corriente cobrando y descarga por consiguiente los cambios, induciendo así en el L3 tortuoso secundario un voltaje alterno cuya frecuencia depende de la velocidad de cambiar de los contactos mencionó, y después de que rectificándose por medio del puente de diodos P y se filtró por el condensador CP, el resultante que se convierte el voltaje de DC a un voltaje del sinusoidal por medio de un circuito K.,

La conexión en paralelo de un par de condensadores y la conexión en la serie del otro lugar de toma de par al mismo tiempo. Por consiguiente la suma de la corriente que circula de la batería a través de uno de los bobinados, cobrando dos de los condensadores, y la corriente que circula de los otros dos condensadores a través del otro bobinado a la batería, es aproximadamente el cero.

De una fuente de energía externa FE las pérdidas de energía mínimas causadas esencialmente por la dispersión de calor y en los condensadores, así como por el factor cobrando de la batería, se compensa para, con el resultado que la suma de la corriente que circula de esta fuente externo a la batería y las corrientes cobrando y descargan de los condensadores es igual poner a cero. Por consiguiente la batería no se descarga y su rango no depende del trabajo desarrollado por los motores o las cargas conectadas al L3 tortuoso secundario del transformador T, desde el mayor el poder de las cargas, el más alto la intensidad de las corrientes cobrando y descargan de los condensadores.


Fig.5 muestra otra encarnación en que un motor actual alterno que M se conecta a dos bobinados L1 y L2 para que durante las conexiones en paralelo de los condensadores C1 y C2, el último se cobra al mismo tiempo por medio del L1 tortuoso que los condensadores que se descargan C3 y C4, conectados en la serie, por medio del L2 tortuoso a la batería UB, la corriente cobrando y descarga que circula a través de los bobinados en la misma dirección.

Los condensadores que se conectan C1 y C2 entonces en la serie y los condensadores que C3 y C4 se conectan en paralelo. La dirección de la corriente cobrando y descarga de los condensadores se invierte por consiguiente, mientras produciendo así en los términos del motor un voltaje alterno con una frecuencia que depende de la velocidad de cambiar de los contactos. Las pérdidas de energía causadas se compensan para de una fuente externa FE, la suma de la corriente que circula de esta fuente a la batería y las corrientes que circulan a través de los dos bobinados durante cobrar y descargar de los condensadores que son igual poner a cero. La batería no se descarga por consiguiente como resultado del trabajo desarrollado por el motor.


Fig.6 muestra M a la conexión de un motor actual directo a dos bobinados L1 y L2 entre la batería UB y los dos pares de condensadores C1 y C2 más C3 y C4, para que durante las conexiones en paralelo se cobran dos de los condensadores por medio del L1 tortuoso, y durante las conexiones simultáneas en la serie, los otros dos condensadores se cobran por medio del L2 tortuoso a la batería. Coincidiendo con el cambiar de los contactos S1, S2, S3 y S4 que conectan a cada par de condensadores de paralelo al folletín y viceversa, los contactos que S5 y S6 cambian, polarising los bobinados del motor para que las corrientes cobrando y descargan de los condensadores circulen en la misma dirección, mientras produciendo un voltaje directo. La suma de la corriente proporcionada de la fuente externa FE y las corrientes cobrando y descargan de los condensadores es igual poner a cero, y no hay ninguna descarga de la batería así.




Donald Smith.   Donald Smith es un americano muy talentoso que ha entendido todo el trabajo de Tesla y ha producido docenas de dispositivos prácticos literalmente basado en su comprensión. Usted encontrará los detalles más específicos en capítulo 3, pero en el contorno ancho, un doce-voltio la batería puede usarse para generar el campo magnético pulsando necesitado tocar con el codo el ambiente local en proporcionar cantidades macizas de energía eléctrica. El dispositivo describió en detalle en capítulo 3, tiene un rendimiento de alrededor de 160 kilovatios que están lejanos mucho más que cualquier individual necesitaría. En otros términos, es un dispositivo que podría impulsar su casa fácilmente, y considerando que un automóvil eléctrico necesita aproximadamente 65 kilovatios, uno podría impulsar un vehículo fácilmente, mientras haciéndolo en un combustible-menos el modo de transporte. Esto no es mágico, simplemente teoría eléctrica normal que es correctamente aplicado para un cambio.

El componente importante en muchos de los dispositivos de Don es que el suministro de poder humilde, comercial manejaba los despliegues de señal de neón. Este módulo produce unos 9,000 voltios a una frecuencia de 35,100 Hz (ciclos por segundo). Como Don los puntos fuera, cuando usted dobla la frecuencia pulsando y dobla el voltaje pulsando, el poder disponible sube por un factor de dieciséis veces, porque el efecto de los dos de estas cosas se cuadra. Usted revocará ese Bob Boyce está pulsando su toroid muy grandemente a 42,000 Hz y esa frecuencia alta tiene un efecto mayor en el poder producido en su sistema.

Póngase entonces más allá los empujones su voltaje activo con un transformador paso-despierto llamó un Bobina de Tesla. Esto nos trae en una área de poder macizo. Las personas tienen la idea muy equivocada que un Bobina de Tesla puede producir sólo voltaje y no actual. La realidad es que si el bobina primario se posiciona en el centro del bobina secundario, entonces el voltaje y corriente producida será bruscamente el mismo, y ése es un mismo, muy alto nivel de poder. Un dispositivo de las miradas de Don así:


Este prototipo realmente se complica más que necesita ser. Usa tres mismos condensadores de alto-voltaje que no son necesarios si usted opta para un método ligeramente diferente de construcción. Sin embargo, en esta versión, el doce-voltio la batería (qué no se muestra), poderes un verdaderos inverter de la seno-ola para proporcionar el voltaje del mains y la frecuencia necesitó por el circuito de chófer de neón-tubo. Las limitaciones de voltaje de los condensadores, en particular, el 8,000-voltio los condensadores de almacenamiento de rendimiento, haga el 9,000 voltio rendimiento del chófer del neón-tubo demasiado para el uso seguro. Para tratar con esto, Don usa un Variac-estilo el transformador inconstante para bajar el voltaje proporcionado al circuito de chófer de neón-tubo, y esto le permite limitar el voltaje del rendimiento a los 8,000 voltios de los condensadores de almacenamiento de rendimiento.

Un detalle importante es que la longitud del alambre en los giros del bobinado primario corto del Bobina de Tesla es exactamente un cuarto de la longitud del alambre de los giros en el bobinado secundario largo. Esto hace los bobinas resonar qué es un factor vital en el funcionamiento. El examen final, la afinación exacta, puede hacerse resbalando el bobina primario a una posición ligeramente diferente. En este prototipo, Don escogió hacer la afinación fina final atando un condensador pequeño por cada uno de los bobinados. Esto no es necesario.

En el prototipo mostrado sobre, Don entonces usa cuatro diodos para rectificar el rendimiento a DC a alimente los condensadores del almacenamiento. Esto produce un 8,000 voltio suministro que puede proporcionar 20 amperios de corriente. Ése es un poder del rendimiento de 160 kilovatios, y está limitado por la rendimiento condensador voltaje valuación.

Don los puntos fuera que no es necesario hacerlo que la manera y en cambio, un paso-baje el transformador puede usarse bajar el voltaje del rendimiento y empujar la corriente disponible. Si esto se hace, entonces las limitaciones de voltaje desaparecen (con tal de que usted está usando que el mismo alto-voltaje cablegrafia) y para que ningún Variac se necesita y ningún condensador de alto-voltaje se necesita cualquiera.

Hay dos opciones. O usted puede apuntar para un mains-voltaje, la mains-frecuencia, rendimiento del CA, o usted pueden producir un rendimiento de DC y pueden usar un inverter del fuera de-el-estante para ejecutar cualquier equipo del mains impulsado por el dispositivo. Con la primera opción, Don conecta una sola resistencia por el primero del paso-baje el transformador y eso arrastra la frecuencia abajo al nivel querido, con tal de que la resistencia tiene el valor correcto:


El método alternativo que apunta para un rendimiento de DC no necesita alterar la frecuencia:


En los dos de estos casos, la doce voltio batería tendencia puede cobrarse continuamente por la parte del poder del rendimiento, y hay varias maneras de hacer eso. Sin embargo, el cuidado necesita ser tomado que que la batería no se sobrecarga como el poder de la entrada es muy bajo.

Usted notará la similitud entre el sistema del toroid de Bob Boyce y el Tesla Bobina sistema de Donald Smith. En cada caso, un muy cuidadosamente herida que el bobinado redondo se pulsa a la frecuencia alta, y en cada caso, cantidades sustanciales de exceso el poder eléctrico se pone disponible, mientras fluyendo en del ambiente circundante, la cortesía del campo magnético pulsando.


Tariel Kapanadze produjo un estilo similar de dispositivo que se mismo-impulsa y produce el rendimiento de una electricidad del mains. Él ha demostrado esto para un documental de la TELEVISIÓN:


y cualquier detalle disponible está en capítulo 3.



Las Perspicacias de Vladimir Utkin
Vladimir ha publicado un artículo en el que describe algunos de los trabajos muy importantes hecha por él mismo y los miembros de un foro ruso. Tiene grandes conocimientos sobre el trabajo de Tesla, Don Smith y otros. Con su permiso, su papel se comparte libremente aquí.



El Juego de Cristal de Alta potencia de Walter Ford
En la edición 1961 de la Guía del Experimentador de Electrónica, hay un recorrido interesante de Walter B. Ford para un cristal de gran potencia se puso capaz de impulsar un altavoz de 2.5 pulgadas:



Él dice: Aquí está una pequeña radio de cristal con bastante poder de conducir a un 2.5" altavoz. La selectividad de esta pequeña unidad es mucho mejor que usted esperaría encontrar en un receptor de cristal y el volumen es igual a esto obtenido con juegos usando un transistor. Ninguna fuente de alimentación externa es requerida.

La selectividad extraña de esta radio es debido a su recorrido doble-templado especial. Un par de diodos relacionados como un doblador de voltaje proporciona el poder suplementario de hacer funcionar al pequeño altavoz. Un enchufe de salida es proporcionado para audífonos o para unir el juego a un amplificador.

Construcción: el modelo fue construido en 2.5” x 4.5" chasis de madera con 3.5" x 4.5” panel delantero metálico. Sin embargo, el tamaño no es materiales críticos, y otros puede ser substituido de ser deseado.

Dos ferrita estándar loopsticks, L2 y L3, es usada. Ambos deben ser modificados por la adición de una segunda cuerda. L1 y L4, respectivamente. Cada una de las cuerdas añadidas consiste en 22 vueltas del No 24 la herida de alambre cubierta por algodón en un pequeño tubo de cartón como mostrado en el cuadro. (Realmente, cualquier tamaño de alambre del No 22 al No 28 con algodón o aislamiento de esmalte puede ser usado).

El diámetro del tubo de cartón debería ser ligeramente más grande que L2 y L3 de modo que L1 y L4 resbalen sobre L2 y L3 fácilmente.

La Resistencia R1 es usada sólo para alimentar el juego en un amplificador; debería ser omitido tanto para operación de altavoz como para auricular. El condensador de contemporizador C2 debería ser soldado a través de los terminales de estator de C1a/C1b condensador variable de dos cuadrillas como mostrado. El altavoz y el transformador de salida pueden ser montados donde es conveniente.

Si un chasis metálico es usado, luego estar seguro para aislar los enchufes de unión aéreos y de la tierra del chasis.

Cuando todas las partes han sido montadas en el chasis, póngalos instalación eléctrica juntos después de diagramas esquemáticos e ilustrados. Esté seguro que los diodos D1 y D2 y condensadores C3 y C4 están relacionados correctamente, prestando la atención a su polaridad.

Mientras este es interesante, lo que parece ser un factor clave está contenido en los dibujos, donde él declara que la única cosa importante consiste en que es esencial para los dos juegos de bobinas para ser montados perpendicular el uno al otro:





Alineación y Operación.   Para alinear al receptor, únalo a una antena y tierra. La longitud óptima de la antena varía con la posición, pero 50 pies serán por lo general convenientes en áreas que reciben varias estaciones de la difusión. Después, tape un auricular de impedancia alta en el enchufe J1. Sintonice una estación cerca del final de frecuencia alto de la cinta de emisión – dicen, 1500 kilohercios – y ajustan los condensadores de contemporizador en C1a/C1b condensador variable para conseguir la señal más fuerte.

El condensador de contemporizador C2 debería ser ajustado entonces para la mejor selectividad y volumen sobre la cinta de emisión entera. Finalmente, los Bobinas L1 y L4 pueden ser movidos a sus posiciones óptimas deslizándolos de acá para allá sobre bobinas L2 y L3. Si una estación cercana interfiere con la recepción de una estación más débil, melodía la babosa de L2 para conseguir la interferencia mínima. Para la operación de altavoz, simplemente desenchufe el auricular. Las estaciones locales fuertes deberían ser recibidas en el volumen justo.

Como esto Funciona:   El receptor emplea un recorrido doble-templado que alimenta un doblador/detector de voltaje de diodo de cristal que conduce un pequeño altavoz. Las señales de radiofrecuencia recogidas por el sistema de antena son inducidas en el bobina L2 del bobina L1. La señal deseada es seleccionada por el recorrido templado C1a/L2 y conectada por C2 condensador a un segundo recorrido templado C1b/L3, que mejora la selectividad estrechando la radiofrecuencia bandpass. La señal dos veces templada es inducida entonces en el bobina L4 del bobina L3.

La mitad positiva de la señal de radiofrecuencia que aparece a través de L4, pasa el 1N34A germanium diodo D2 para cobrar C4 condensador. La mitad negativa de la señal pasa por el diodo D1 para cobrar C3 condensador. La polaridad de los gastos en C3 y C4 es tal que el voltaje eficaz es doblado. Este voltaje parece a través de la primaria del transformador de salida T1 que convierte la señal de impedancia alta a una salida de impedancia baja satisfecha al altavoz.

Mientras este parece a un diseño muy bueno para un juego de cristal, el hecho que lo insisten que los pares de bobina deben ser montados perpendicularmente el uno al otro levanta una paralela interesante con el susodicho trabajo de Vladimir Utkin donde él declara que si el campo de excitación de alta frecuencia es perpendicularmente al bobina de salida, entonces habrá una afluencia de energía libre en el recorrido del ambiente local. Quizás este diseño de juego de cristal gana el poder suplementario de conducir esto es el altavoz de una afluencia de la energía ambiental.


El "FLEET" Toroid de Lawrence Tseung.
"Para siempre Llevar-fuera el Transformador de Energía Existente") el dispositivo es un generador eléctrico mismo-impulsado que no tiene ninguna parte mudanza y qué puede construirse barato. Se ha desarrollado por un Hong Kong basó equipo de las personas: Mr Lawrence Tseung, Dr. Raymond Ting, Srta. Para siempre Yuen, Mr Molinero Tong y Mr Chung Yi Ching. Es el resultado de algunos años de pensamiento, investigación y comprobación y ha alcanzado una fase avanzada de probar ahora y demostración y está casi listo para la producción comercial.

Mt Tseung ha aplicado su "Llevar-fuera" la teoría a la categoría de circuitos de bajo-poder conocido como el "el Julio Ladrón" los circuitos. Estos circuitos originaron con un artículo por Mr Z. Kaparnik, en el "la Ingeniosidad Ilimitado" la sección del noviembre 1999 edición de la "Electrónica Práctica Cotidiana" la revista.

El circuito inicial permitió deducir la misma última energía de cualquier batería seco-celular ordinaria, y encendía un Diodo Luz-emitiendo blanco ("LLEVÓ") para el uso como una antorcha pequeña. Permite una batería que se considera que es descargado totalmente, manejar el circuito hasta el voltaje de la batería deja caer el derecho abajo a 0.35 voltios. El circuito inicial usa un bobina del bi-filar herido en un anillo de la ferrita o "toroid." Medios de Bi-filar que el bobina se enrolla lado a lado con dos cuerdas separadas de alambre, para que cada giro adyacente sea parte del otro bobina. Un bobina de ese tipo tiene las propiedades magnéticas raras. El Julio que el circuito del Ladrón está así:


Es importante al aviso cómo el bobina se enrolla y cómo se conecta. Se llama un "toroid" porque se enrolla en un anillo. El anillo es hecho de ferrita porque ese material puede operar a las frecuencias altas y el circuito enciende y Fuera de aproximadamente 50,000 veces por segundo ("50 kHz"). Note que mientras los alambres se enrollan lado a lado, la salida del alambre rojo se conecta al extremo del alambre verde. Es esa conexión que le hace un "bi-filar" el bobina en lugar de sólo un bobina del dos-cuerda.

Esto "el Julio Ladrón" el circuito se adaptó entonces por Bill Sherman y cobraba una segunda batería así como encendiendo el Diodo Luz-emitiendo. Esto se logró agregando justo más componente - un diodo. El diodo usado fue un 1N4005 tipo porque ése era dar en el momento, pero Bill sugiere que el circuito trabajara bien con un diodo del Schottky-tipo muy rápido-suplente, quizás un 1N5819G tipo.

El circuito producido por Bill es:


Cuando manejado por una 1.5 sola batería celular, este circuito produce aproximadamente 50 voltios sin la carga y puede proporcionar 9.3 milliamps de corriente cuando el rendimiento se pone en cortocircuito. Esto significa que usted pudiera cobrar un 6-voltio batería que usa una 1.5 voltio batería.

“Gadgetmall” del Julio de www.overunity.com el foro del Ladrón ha tomado el circuito más allá y ha encontrado una situación muy interesante. Él ha modificado el circuito y ha usado un “el batt-gorra” qué es una capacidad muy alta, el mismo condensador de bajo-pérdida. Éste es su circuito:


Él ha agregado un bobinado adicional a su uno-pulgada (25 mm) el toroid de ferrita de diámetro, y él acostumbra eso a impulsar un 1 vatio LLEVADO. Por qué él ha hecho que esto no está inmediatamente claro a mí, posiblemente exceptúa, que muestra cuando el circuito está operando. Él ejecuta el circuito manejado por una batería recargable pequeña que alimenta 13 milliamps en el circuito para un periodo de catorce horas. Al final de ese tiempo, el batt-gorra ha recogido bastante energía para recargar la batería tendencia totalmente en un minuto o dos, y entonces impulsa un calentador que enrolla de alambre del nichrome (como usado en los calentadores radiantes mains-impulsados) durante cuatro y un medio minutos. Alternativamente, esa cantidad de poder extra podría hervir una olla de agua. La cosa muy interesante sobre esto es que la batería tendencia se recarga cada vez y para que el circuito es auto-suficiente aunque no es un circuito poderoso.


Sin embargo, Jeanna ha desarrollado el circuito de manera significativa ya que muestra en su serie de vídeos:

Video 1
Video 2
Video 3
Video 4
Video 5
Video 6

Su punto principal es que utilizando el colector del transistor como el punto del circuito de toma de fuerza, es ineficiente como que atrae una gran cantidad de corriente de entrada sin un aumento correspondiente en la corriente de salida. Ella añade un 74 por turnos devanado secundario en la parte superior de sus dos 11-vueltas Joule Thief bobinados del bifilar, y que parece dar una mejor potencia de salida. Ella utiliza la batería de 1.2V muy pequeño tamaño AAA y más cae la salida (porque "el la luz es demasiado cegadora") poniendo una resistencia en serie con la batería y el uso de muchos LEDs en serie. Ha grabado los siguientes resultados:

Sin resistencia, la tensión de salida es de 58V picos a 62,5 kHz (salida en circuito abierto, sin carga en absoluto)
Con una resistencia de 10 ohmios, la tensión de salida es 49V picos a 68 kHz.
Con una resistencia de 33 ohmios, la tensión de salida es 25 V a 125 kHz.

'LidMotor' afirma que Jeanna produjo también un circuito Joule Thief que podría encender un tubo fluorescente lineal de 15 vatios durante aproximadamente cinco horas cuando sea conducido por una sola batería AA. Afirma que no estaba satisfecho con ese nivel de iluminación y en aquí sacar versión (que él piensa que es el diseño de Jeanna y que Jeanna piensa es su diseño) conducir un 10 vatios fluorescente compacta que ha tenido el sistema de circuitos balasto retirado. La construcción utiliza un costoso 83 mm de diámetro exterior de ferrita toroidal, y la iluminación de una sola batería AA se ve así:



El anillo de ferrita se enrolla como esto:



El devanado principal es de 300 vueltas de AWG # 30 alambre de cobre esmaltado con un diámetro de 0.255 mm. Tenga en cuenta la distancia entre los extremos de ese arrollamiento. Esa brecha es importante ya que se desarrolla de alta tensión entre los dos extremos de la liquidación y, si la liquidación se continuaron en todo el perímetro del toroide, y luego el esmalte revestimiento aislante del cable sea susceptible de quemarse debido a la diferencia de muy alta tensión entre los primeros y últimos giros, provocando un cortocircuito. Los otros dos arrollamientos están con AWG # 24 alambre de cobre esmaltado, que tiene un diámetro de 0.511 mm y los dos arrollamientos están colocados uno cerca del otro en el centro de la distancia entre los extremos de la 300-espira. El circuito es como esto:



El sistema opcional de 25 ohm wire-wound desechos resistencia variable de energía, sino que crea una caída de tensión a través de ella, la reducción de la tensión que llega al circuito y así, atenuando la luz progresivamente, hasta llegar a cero. La resistencia de base "R " se ha fijado en 22 ohmios por ' Lidmotor ' que dice que lo que realmente debe ser de 100 ohmios, pero ha bajado a conseguir una iluminación más brillante. Por favor, tenga en cuenta qué lado de los 3 vuelta y 13 vuelta devanados están conectados en el circuito que la dirección de los vientos es muy importante para los dos bobinados .

No es raro que las personas comentan sobre el silbido tenue crea sonido por un circuito Joule Thief (especialmente una versión de bajo voltaje como este). Es mi experiencia que el sonido es causado por el transistor en resonancia con la frecuencia de oscilación del circuito, la TIP3055 ser particularmente propensos a este. Sugiero , por tanto, que atornillar en un disipador de calor (que es lo más definitivamente no necesitaba para disipar el calor producido por este circuito) alterará la frecuencia resonante de la combinación de disipador de transistor / calor y así detener el silbido.


Mr Tseung ha tomado el Julio el circuito del Ladrón y lo modificó para volverse un circuito con un rendimiento muy serio, mientras pasándolo a una categoría completamente diferente.

Como un primer paso hacia lo que el equipo llama su "Flota" el dispositivo, el toroid se ha agrandado a un diámetro muy mayor. El bobina se enrolla ahora en una sección de cañería plástica, 170 mm (6.5 pulgadas) en el diámetro y 45 mm (1.75 pulgada) profundamente:


Esta sección de cañería es lado a lado ya "bi-filar" la herida con dos alambres como describió para el Julio la construcción del Ladrón. Como antes de, la salida de un alambre se conecta al extremo del otro alambre. Entonces, el bobinado se da a una capa de cinta eléctrica sostenerlo en el lugar y mantener una superficie activa fácil un segundo bobinado.

El alambre usado para el bobinado es el par rojo y negro extensamente disponible de alambres, a veces llamó "la figura de ocho" porque el extremo cortado de las miradas de los alambres como el numeral 8. El alambre debe poder llevar 2.5 amperios. Debe ser el alambre lado-por-lateral y ninguno de las variedades torcidas. Se parece:


El segundo bobinado es hecho de la misma manera pero las conexiones son ligeramente diferentes. Como antes de, el extremo del primer alambre se conecta a la salida del segundo alambre, pero esa conexión se aisla entonces y no usó en la circuitería siguiente. Esto sólo conecta los dos bobinados uno después el otro, conocido técnicamente como conectarse "en la serie" y es el equivalente de hacer el bobinado con sólo una sola cuerda de alambre. El bobina completado puede parecerse:


Este plan particular todavía está en él es están probándose fases tempranas y tantos tamaños de los bobinas diferentes y construcciones:


El arreglo es para el bobinado interno del toroid ya ser oscilado por el Julio circuito del Ladrón descrito. Esto causa un campo magnético pulsando al sobre el bobinado exterior del toroid, produciendo un rendimiento eléctrico que es capaz de hacer el trabajo útil. La cosa muy importante sobre este arreglo, es el hecho que la cantidad de poder que sale del circuito es muy mayor que la cantidad de poder necesitó hacer el circuito operar. El poder adicional se lleva fuera del ambiente local y arrastrado en el circuito, poniéndose disponible para hacer el trabajo útil.

El circuito global se parece entonces:


Mientras el bobinado exterior se muestra aquí con el alambre más espeso de un colour diferente, éste sólo es hacer el arreglo más fácil para entender. En la realidad, el bobinado exterior está con exactamente el mismo alambre como el bobinado interno, y normalmente irá toda la manera alrededor del toroid. La cantidad total de alambre necesitada hacer los bobinados es aproximadamente 70 metros y para que es normal comprar una 100 bobina del metro llena del alambre del gemelo-centro que permite hacer ambos bobinados y las hojas ahorran alambre para otras cosas.

Para aquéllos de usted quién está muy técnicamente dispuesto, el waveform del rendimiento se parece:


y el voltaje pulsa en este rendimiento está ocurriendo aproximadamente 290,000 veces por segundo.

Lo que ha trabajado bien para mí está usando un puente de cuatro diodos en lugar de un solo diodo:


Yo he usado este circuito, manejado por una 1.5 voltio batería, cobrar el 12-voltio las baterías.

En conjunto, esto es un muy simple, barato y fácilmente construyó dispositivo de COP>10 que tiene el potencial de proporcionar las cantidades grandes de libre, el useable, el poder eléctrico. Con el desarbobina extenso, puede ser bien posible producir una versión que podría entregar el poder necesitado por una casa entera. También es probable que estos dispositivos se pondrán disponibles para la compra un un costo bajo real. Todos en todos, éste es un dispositivo muy importante y el crédito lleno debe ir al equipo de desarbobina que ha llevado la investigación a este punto y quién está continuando refinando el plan para producir el poder cada vez más.


Los Joule Thief Circuitos de Alumbrado de LaserSaber.
Otra variación muy exitoso en el básico Joule Thief fue puesto en el dominio público, el 4 de octubre de 2012. Los detalles se encuentran en su sitio web www.laserhacker.com. Su variación es extremadamente simple, tanto en concepto y construcción:


y en su video demuestra que encender una tensión de red bombilla LED (visto anteriormente), una lámpara de filamento de red, una lámpara halógena y una bombilla fluorescente compacta con el lastre todavía en su lugar, es decir, como se venden en tiendas sin ninguna modificación. El circuito está:


Esta "Super Joule Ringer 3,0" circuito es inusual, ya que la retroalimentación a la base del transistor 2N3055 es a través de la carga (el bulbo). El circuito es un inversor de alta frecuencia de corriente continua que no podría ser más sencillo, pero por favor tenga en cuenta que los puntos de salida de voltaje de alta frecuencia no es sinusoidal, ni son de tensión controlada, por lo que este no es un circuito para excitar las cosas como aparatos de televisión. El transistor oscila a alta frecuencia regulada por las características de la bobina 72-convierten primario del transformador. El nivel de tensión de salida es una combinación de la tensión de la batería y la relación de vueltas del transformador.

Para elevar la tensión de salida, el número de vueltas en el secundario se puede incrementar. El número de vueltas no se especifica, aparte de decir que las espiras se colocan cerca, de lado a lado a lo largo de toda la longitud de la varilla larga 8-pulgadas (200 mm) de ferrita, usando el alambre esmaltado coper mm de diámetro 0,32 (28 AWG o swg 30). Usando la aritmética, que sugieren que hay unas 600 vueltas hieren directamente en la barra de ferrita. La varilla de ferrita en sí tiene un diámetro de 0,625 pulgadas (15,88 mm) que le hace un artículo que es probable que sea difícil de encontrar. Sin embargo, sospecho fuertemente que el diámetro de la varilla de ferrita no es en absoluto crítico.

Tanto de las bobinas están enrolladas sobre la varilla de ferrita en la misma dirección, la herida ser secundario primero, colocándola debajo de la primaria que se enrolla con 72 vueltas de alambre aislado de diámetro 1,63 mm (14 AWG o swg 16). No se indica el consumo de corriente y parece probable que es bastante alta que haya sólo dos bobinas helicoidales en la sección de accionamiento. Los (110V) bulbos se demuestra en el vídeo son:



Por favor tenga mucho cuidado con la iluminación. Las bombillas incandescentes producen iluminación que tiene frecuencias en la parte roja del espectro y esas son bulbos sanos. Las bombillas fluorescentes compactas, a menudo denominadas "CFL", producen luz ultravioleta y parpadeo y usted debe estar a cuatro o cinco pies de distancia de ellas si no desea efectos médicos adversos de la iluminación. Los diodos emisores de luz o bombillas "LED" son altamente peligrosas a pesar de que brindan niveles de iluminación excelentes para un bajo consumo de corriente. No producen ninguno de los beneficios del extremo rojo del espectro visible y, en cambio, tienen un alto rendimiento en el extremo azul del espectro. El resultado es una iluminación que tiene efectos dañinos a largo plazo en la retina del ojo, lo que lleva a la degeneración macular y finalmente a la ceguera. El medicamento "Lutein" es esencial para combatir el efecto, pero las luces LED deben evitarse es posible



El System de Poder de Ed Gray
El tubo de poder presentó al público por snr Ed Gray. opera generando una serie de muy el calzón, pulsos muy afilados que usan un hueco de la chispa. Este dispositivo se reputa para tener un rendimiento de poder que es cien veces eso de la entrada de poder. Ed Gray y su motor del pulso eléctrico son muy famosos, pero hasta donde yo soy consciente, nadie ha reproducido con éxito esto exigió la actuación. Más allá, un examen en profundidad del fondo detalla por snr Mark McKay se ha vuelto a varios hechos que presentan un cuadro muy diferente, y mientras es absolutamente correcto decir que los pulsos del chispa-hueco generan un waveform bueno por asustar el campo de energía de cero-punto local en la clase de desequilibrio que puede proporcionar un inflow de poder macizos en un dispositivo o circuito, nosotros necesitamos tener el cuidado para conseguir los hechos llenos en este caso


Primero, permítanos poner la cosa entera en su perspectiva apropiada. En el 1973 de mayo, la Cal-tecnología en el EE.UU. realizó una valoración independiente de un artefacto proporcionada a ellos por Ed Grasy. Ellos midieron la entrada y el rendimiento y certificaron que el poder del rendimiento era 275 veces mayor que el poder de la entrada. Esto demuestra claramente ese poder del exceso puede dibujarse en un artefacto y puede proporcionarse una actuación que puede impulsar ambos el artefacto así como haciendo el trabajo útil adicional.

Habiendo dicho que, necesita ser hecho claro ese Ed Gray no construyó ese motor pequeño, no entendió cómo funcionó, ni él descubrió el plan en la vida en cualquiera de las patentes que él obtuvo después. Nosotros necesitamos seguir la sucesión de eventos y aviso cuando cada cosa pasó. La historia es como sigue:

En 1957, un inmigrante ruso al EE.UU., un Alexei Poppoff, le mostró un circuito que él dijo a Edwin Gray que él se había mostrado por Nikola Tesla. Ed Gray no entendió el circuito y no tenía ninguna idea cómo crear algo útil basado en él. Él unió entonces a con su neighbour de al lado Marvin Cole que sostuvo un grado de los Amos en la Ingeniería Mecánica y quién, al contrario de Encanezca, pudo entender la circuitería.

En 1958, Ed Gray (mostrado anteriormente) izquierdo el Los Angles el área en una prisa.

De 1958 a 1967 Marvin Coles, mientras trabajando exclusivamente, diseñó y construyó los artefactos del prototipo más poderosos en la vida, y era uno pequeño de éstos que se probaron por la Cal-tecnología. En este periodo, Marvin desarrolló también en la vida suministros de poder más poderosos que son el artículo muy importante en todos esto.

En 1967, Ed Gray se reúne con Marvin Cole y juntos de 1967 a 1972 ellos solicitaron la capital de ventura y promovieron la tecnología.

Temprano en 1972, Marvin Cole desapareció y nunca vio Grey de nuevo. No está claro si él fue intimidado, se murió, o simplemente no quiso ser involucrado en toda la publicidad y el esfuerzo necesitó convertir los artefactos del prototipo en un producto comercial. No importa eso que la razón, el resultado era ese Ed Gray estaba repentinamente desconectado de las inteligencias detrás del proyecto, y esa izquierda él en una posición muy difícil. Él no quiso permitir va del sueño de hacerse rico a través de este desarbobina espectacular, y para que él intentó continuar el desarbobina solo.

Como ya mencionó, en mayo del año siguiente (1973), Gray tenido un Marvin Coles pequeños ir en automóvil independientemente tercerista probó en el laboratorio de la Cal-Tech famoso en Los Angles dónde una entrada moderada de sólo 27 vatios produjo un rendimiento moderado de 10 caballo de fuerza (7460 vatios). El objetivo era proporcionar evidencia sólida de una nueva tecnología que era capaz de cambiar el mundo y para que atraería a los inversores. Al empujón extenso su imagen y convence a los inversores potenciales, en ese mismo año de 1973, Edwin organizó demostraciones que se metieron los electroimanes a en el aire, mientras mostrando la fuerza del poder que manejó el Marvin los artefactos de Cole.

Es muy importante entender que todas las patentes de Ed Gray fueran aplicados para después de la salida de Marvin Cole. Éstos no descubren la tecnología probada por la Cal-tecnología y debe entenderse que Edwin tuvo muy miedo de revelar algo importante en cualquiera de las patentes en caso de que alguna otra persona entendería las cosas que eran un misterio a él y cogen el premio de éxito comercial lejos. Así, por favor sea consciente que las patentes dónde solicitaron para animar a los inversores solamente y el más definitivamente para no mostrar detalle significante.

El sistema de poder de Marvin Cole produjo "electricidad fría" qué podría impulsar luces y otros dispositivos. Frecuentemente fue demostrado que el rendimiento no era electricidad convencional y bombillas impulsadas que se pusieron bajo el agua y al mismo tiempo, estaba bastante seguro para una mano para ser puesto en ese misma agua junto con la bombilla encendida. El vidrio de las bombillas convencionales usado en estas demostraciones habría estrellado cuando puso bajo el agua si ellos se hubieran impulsado por convencional "electricidad caliente" como el cambio súbito en la temperatura habría roto el vidrio. Impulsado como ellos era por "electricidad fría", ellos ejecutaron el fresco y no había tensión así que en el vidrio cuando sumergió en agua.

Los puntos de Peter Lindemann fuera el poder conversión tubo circuito de ese Ed Gray son eficazmente una copia del circuito de Nikola Tesla por hacer la misma cosa:


Esto se descubrió por Tesla en su ‘Fil adelfia y St. Louis ' disertan en 1893 y muestran cómo las cargas puedenser impulsó cuando una fuente de voltaje alta se pulsa por un chispas magnéticamente-apagadas - esto crea los pulsos de DC de duración muy corta.


El diagrama sobre, ilustra la diferencia entre el campo Magnético generado alrededor de conductor alimentadocon un pulso de Corriente Directa y las olas de Energía Radiantes creado por ese pulso. Si un pulso actualafilado se maneja abajo un alambre vertical, causa dos tipos diferentes de campo. El primer campo es magnético, dónde las líneas de fuerza magnética ruede alrededor del alambre. Estas líneas están horizontales, yrueda en el sentido de las agujas del reloj cuando vio anteriormente de. Los restos del campo magnéticos con talde que los flujos actuales abajo el alambre.

El segundo campo es la ola de Energía Radiante. El Esta ola sólo ocurrirá si el pulso la está en una dirección real, decir del es que no ocurrirá si el alambre se alimenta con la corriente alterna. La ola radia horizontalmente fuera del alambre vertical en cada dirección en la forma de una ola del susto. Es un evento uno-apagado y no repite si la corriente en el alambre se mantiene. La Energía Radiante brevemente los desequilibrios el campo de energía de cero-punto y eso causa un flujo de energía como el campo pasa atrás de nuevo al equilibrio. Un fragmento diminuto de este flujo de energía macizo, breve puede recogerse y esa energía reunida está más de 100 veces mayor que la energía necesitó generar la chispa que activó el flujo deenergía en el primer lugar. Ésta es la energía que el tubo fue diseñado para coleccionar. Por consiguiente, los tubos se alimentan con un tren de alto-intensidad, corto-duración DC pulsa para generar olas repetidas de Energía Radiante. Es la recogida de la energía del exceso resultante que permite los motores corrida sin la necesidad por las baterías a ser cobradas por cualquier fuente convencional de corriente.

La ola de energía Radiante no se restringe a un solo avión como mostrado e n el diagrama sobre que se piensa que indica la diferencia entre el campo electromagnético que rodea alrededor del alambre y el campo de Energía Radiante que radia fuera del alambre. Los dos de estos campos ocurren los puntos en absoluto a lo largo de la longitud llena del alambre como mostrado aquí:


La Energía radiante, cuando convirtió al poder eléctrico, produce un tipo diferente de poder eléctrico a esoproducido por las baterías y por el suministro de las electricidades de comunidad. Impulse un motor con electricidad convencional y se pone caliente bajo la carga. Impulse el mismo motor por electricidad de EnergíaRadiante y bajo la carga el motor se pone frío. Realmente cárguelo excesivamente teniendo en establo lo y el albergue de motor probablemente será cubierto con la escarcha. Eso es por qué esta forma de electricidad es llamada “frío” electricidad.

En su libro “los Secretos de Guerra de Frío - HAARP y El más allá”, Gerry Vassilatos cita trabajo de la investigación hecho en este área por Tesla y otros:


Los Experimentos de Nikola Tesla:
En 1889 Tesla empezó experimentando con los condensadores cobró a los voltajes altos y descargó en los intervalos de tiempo muy cortos. Éstos los pulsos muy cortos produjeron las ondas de choque muy afilado que él siéntase por el frente de su cuerpo entero. Él era consciente que cerrando a menudo un interruptor en una dínamo de alto-voltaje producido un susto picando. Se creía que esto era electricidad estática y sólo ocurrió a interruptor-adelante y sólo para unos milisegundos. Sin embargo, en esos pocos milisegundos, agujas azulado de posición de energía fuera de los cables eléctricos y ellos gotean a conecte con tierra, a menudo a través de los cuerpos de cualqu ier personas que está de pie cerca, causando la muerte inmediata si la instalación es grande. Mientras se tasaban los generadores de ese tiempo a algunos miles de voltios, estas descargas eran millones de voltios en la intensidad. El problema del generador se eliminó por los usamos de interruptores favorablemente aislados que se proporcionaron una conexión molida muy grande.


Tesla se intrigó por este fenómeno que parecía emparejar el efecto de sus descargas del condensador. Él calculó que los voltajes producidos eran centenares de tiempos mayor que podría proporcionarse por el condensador o generador. ¿Estaba claro que el poder proporcionado era estado amplificando o aumentó de alguna manera, pero la pregunta era, de dónde el energía venir extra era?

Tesla continuó investigando a través de los experimentos, mientras tomando las precauciones contra losvoltajes altos a produciéndose. Él pudo pronto producir estos ondas de choque siempre que él quisiera a. Los ondas de choque produjeron una sensación picando no importa donde él estaba de pie en su laboratorio, y las manos y cara eran particularmente sensibles a la ola. Estas olas radiaron fuera y penetraron metal, vidrioy cada otro tipo de material. Ésta no era claramente una ola electromagnética, para q ue él llamara la nueva ola ‘el ' de Electricidad Radiante.

Tesla investigó la literatura para encontrar las referencias a esta energía radiante pero él no podría encontrar mucho. En 1842, Dr. Joseph Henry había observado que esas agujas de acero fueron magnetizadas por una Leyden Frasco chispa descarga localizada en un suelo diferente del edificio. La ola magnetizando había atravesado paredes del ladrillo, puertas del roble, piedra pesada y suelo férrico y techos de estaño para alcanzar las agujas localizadas en una bóveda en el sótano.

En 1872, Elihu Thomson tomó un Ruhmkorrf Chispa Bobina grande, ató un polo de la bobina a una cañería de frío-agua y el otro polo a una cima de mesa de metal. Esto producía una serie de chispas macizas que electrizaron el bulto de puerta de metal del cuarto y produjeron las ondas de choque picando que Teslaestaba investigando. Él encontró que cualquiera aisló el objeto de metal en cualquier parte en el edificio produciría chispas blancas continuas que descargan a conectad as con tierra mucho tiempo. Este descubrimiento era brevemente después escrito a en el periódico americano Científico ese año.

Tesla concluyó que todos los fenómenos de que él había observado implícito la presencia “un medio de estructura gaseosa, es decir, uno que consiste en portadores independientes capaz de movimiento libre además del aire, otro medio está presente.” Este medio invisible es capaz de olas de transporte de energía a través de todas las substancias que sugieren que, si físico, su estru ctura básica es muy más pequeña que los átomos que constituye los materiales comunes, mientras permitiendo el arroyo de materia para atravesar todos los sólidos libremente. Aparece que todos espacios están llenos con esta materia.

Thomas Henry Moray demostró este flujo de energía atravesando vidrio y encendiendo las bombillas eléctricas normales. El Harold Aspden realizó un experimento conocido como el “Aspden Efecto” qué también indica la presencia de este medio. El Harold hizo este descubrimiento cuand o las pruebas corrientes norelacionaron a este asunto. Él empezó un motor eléctrico que tenía una masa del rotor de 800 gramos y grabó el hecho que tomó una entrada de energía de 300 julios para plantearlo a su velocidad del funcionamiento de 3,250 revoluciones por minuto cuando no estaba manejando la carga.

El rotor teniendo una masa de 800 gramos e hilando a esa velocidad, su energía cinética junto con el del motor del paseo es ningún más de 15 julios, contrastando con la energía excesiva de 300 julios necesitaron hacerle rodando a esa velocidad. Si el motor es el corriendo izquierdo durante cinco minutos o más, y entonces apagó, viene a descansar después de unos segundo. Pero, el motor puede empezarse entonces de nuevo (en la misma u opuesta dirección ) y planteó para acelerar con sólo 30 julios con tal de que el lapso de tiempo entre detener y reiniciar es ningún más de un minuto o para que. Si hay un retraso de varios minutos, entonces una entrada de energía de 300 julios se necesita conseguir el roto r que hila de nuevo.

Éste no es un fenómeno calorífico transeúnte. En todo momento la percepción de albergues productiva fresco y cualquier calefacción en el motor del paseo implicaría un aumento de resistencia y un aumento de poder a una condición del estado firme más alta. La evidencia experimental es que hay algo inadvertido que se pone en el movimiento por el rotor de la máquina. Que “algo” tiene una densidad de masa eficaz 20 veces eso del rotor, pero es algo que puede mover independientemente y pued e tomar varios minutos para deteriorarse, mientras el motor viene a descansar en unos segundo.

Dos máquinas de tamaño del rotor diferente y composición revelan el fenómeno y las pruebas indican las variaciones con tiempo de día y orientación del compás d el eje del giro. Una máquina, los un imanes más débiles incorporando, mostró evidencia de ganar la fuerza magnéticamente durante las pruebas que se repitieron encima de un periodo de varios días.

Esto muestra claramente que hay un medio inadvertido que a ctúa recíprocamente con los objetos cotidianos y acciones, y confirma el descubrimiento de Tesla. Tesla continuó experimentando y determinó que un pulso uní-direccional muy corto es necesario generar la ola de energía radiante. En otros términos, un voltaj e alterno no crea el efecto; tiene que ser un pulso de DC. El más corto el tiempo del pulso y el más alto elvoltaje, el mayor la ola de energía. Él encontró que usando un condensador y un mecanismo de descarga de arco con un imán permanente muy poderoso p usieron a los ángulos rectos a la chispa, mejoró la actuación de su equipo por un factor mayor.

Los experimentos adicionales mostraron que los efectos se alteraron ajustando la duración del pulso eléctrico. En cada caso, el poder de la energía radiada p arecía ser constante independiente de la distancia de su aparato. La energía estaba en la forma de olas longitudinales individuales. Se electrizaron objetos puestos cerca del equipo poderosamente; reteniendo su cargo durante muchos minutos después de que e l equipo se apagó.

Tesla estaba usando una dínamo cobrando como una fuente de poder y él encontró que si él moviera su descargador magnético a un lado de la dínamo, la ola radiante era positiva. Si él moviera el descargador magnético hacia el otro lado de la dínamo, la ola radiante se puso negativa en la señal. Ésta era claramente una nueva fuerza eléctrica que viajó como luz-como los rayos, mientras mostrándolos ser diferente en la naturaleza a las olas electromagnéticas de Maxwell.

Investigando los efectos de ajustar la duración de los pulsos, Tesla encontró que un tren del pulso que tenía los pulsos individuales con duraciones que exceden 100 microse gundos, dolor producido y presiones mecánicas. A esta duración, los objetos en el campo vibraron visibl emente e incluso se empujaron a lo largo de por el campo. Los alambres delgados sujetaron a los estallidos súbitos del campo radiante, explotados en el vapor. Cuando la duración del pulso se redujo a 100 microse gundos o debajo de, el efecto doloroso ya no era sentido y las olas son indemnes.

Con una duración del pulso de 1 microse gundo, el calor fisiológico fuerte se sentía. Con las duraciones del pulso aun más cortas, las iluminaciones espontáneas capaz de llenar los cuartos de la luz blanca, se produjo. Los pulsos aun más cortos produjeron el cuarto fresco las brisas penetrantes con un levantamiento acompañando en el humor y conocimiento. Estos efectos se han verificado por Eric Dollard que ha escrito sobre ellos en un poco de detalle.

En 1890, Tesla descubrió que si él pusiera un dos-pie largo solo-vuelva el bobina de la hélice cobrizo profundo casi su interruptor magnético, el bobina delgado-amurallado desarrolló una vaina de chispas blancas con serpentinas blancas plateadas largas que suben de la cim a del bobina. Estas descargas parecían tener los voltajes muy más altos que el circuito generador. Este efecto fue aumentado grandemente si la bobina se pusiera dentro del círculo de alambre de interruptor. La descarga parecía abrazar la superficie de la bobina con una afinidad extraña, y montó a su superficie al extremo abierto. Las ondas de choque fluyeron encima de la bobina a los ángulos rectos a los bobinados y produjeron las descargas muy largas de la cima del bobina. Con el cargo del interruptor que salta una pulgada en su albergue magnético, las serpentinas de la bobina estaban más de dos pies en la longitud. Este efecto se generó en el momento cuando el campo magnético apagó la chispa y estaba totalmente desconocido en ese momento.

Este tren de causas de los pulsos uní-direccionales muy cortas un campo muy extraño para extender los exteriores. Este campo se parece un campo electrostático tartamudeando pero tiene un efecto más poderoso que se esperaría de un cargo electrostático. Tesla era incapaz a la cuenta para la multiplicación de voltajeenorme de su aparato que usa cualquiera de la fórmula eléctrica de su día. Él presumió por consiguiente que el efecto era completamente debido a la transformación radiante gobierna que tendría que ser determinad o a través de los dimensiones experimentales. Esto que él procedió hacer.

Tesla había descubierto una nueva ley de la inducción dónde los ondas de choque radiantes realmente automóvil-intensificaron al encontrar los objetos segmentados. La segmentación e ra la llave a soltar la acción. Los ondas de choque radiantes encontraron una hélice y “encendió encima de” la piel exterior, del extremo para acabar. Esta onda de choque no atravesó los bobinados de la bobina pero trataron la superficie de la bobina como un camino de la transmisión. Las dimensiones mostraron que el aumento de voltaje a lo largo de la superficie de la bobina era precisamente proporcional a la longitud viajada a lo largo de la bobina, con el aumento de voltaje que alcanza valores de 10,000 v oltios por la pulgada de bobina. Estaban magnificándose los 10,000 voltios que él estaba dando a su 24 pulgada bobina a 240,000 voltios al final de su bobina. Esto era no oído de para el equipo simple gusta eso. Tesla también descubrió que el aumento de vo ltaje se unió matemáticamente a la resistencia del bobina enrollar, con bobinados de resistencia más altos que producen los voltajes más altos.

Tesla empezó a referirse a su vuelta del interruptor como entonces su especial “el primero” y al bobina helicoidal largo como su especial “secundario” pero él nunca pensó a cualquiera para igualar estas condiciones a aquéllos refiriéndose a transformadores electromagnéticos que operan de una manera completamente diferente.

Había un atributo que confundió Tesla d urante un tiempo. Sus dimensiones mostraron que no había ningún fluyendo actual en el ‘cobrizo largo el bobina de ' secundario. El voltaje estaba subiendo con cada pulgada de la bobina, pero no había flujo actual en la propia bobina. Tesla empezó a referirse a sus resultados moderados como su “las leyes de la inducción electrostáticas.” Él encontró que cada bobina tenía su propia duración del pulso óptima y que el circuito que lo maneja necesitó ser ‘puso a punto ' al bobina ajustando la longitud de los pulsos para dar la actuación mejor.

Tesla notó entonces que los resultados dados por sus experimentos parangonaban las ecuaciones para los movimientos de gas dinámicos, para que él empezara preguntándose si las descargas de llama blancas no podrían ser una manifestación gaseosa de fuerza electrostática. Él encontró que cuando un punto de metal se conectó al término superior del ‘que ' secundarios enrollan, las serpentinas se dirigieron muy como agua que fluye a través de una cañería. Cuando el arroyo se diri gió a los platos de metal distantes, produjo cargos electrónicos que podrían medirse como la corriente al sitio receptor pero en el tránsito, ninguna corriente existió. La corriente sólo aparecía cuando el arroyo fue interceptado. Eric Dollard ha declarado que esto interceptó que la corriente puede alcanzar varios centenares o incluso los miles de amperios.

Tesla hizo otro descubrimiento notable. Él conectó un muy fuerte U-formó la barra cobriza directamente por el primero de su interruptor, formando un cortocircuito muerto. Él conectó varias bombillas del filamento incandescentes ordinarias entonces entre las piernas de la barra U-formada. Cuando el equipo se impulsó a, las lámparas encendieron con una luz blanca fría inteligente. Esto es bastante imposib le con electricidad convencional, y muestra claramente que lo de que Tesla estaba tratándose era algo nuevo. Esta nueva energía a veces se llama “electricidad fría” y Edwin Gray Snr demostró cómo diferente está encendiendo las bombillas del incandescente-filamento directamente de su tubo de poder, mientras sumergiéndolos en el agua y poniendo su mano en el agua. Electricidad fría generalmente se considera que es indemne a los humanos. El tubo de poder de Ed Gray opera generando las olas de electricidades ra diantes usando un hueco de la chispa, y coleccionando la energía que usa tres cilindros cobrizos encajonando que rodean el hueco de la chispa. Los cilindros se taladran con muchos agujeros como eso refuerza la recogida y la carga se maneja directamente de la corriente en los cilindros. Al encender las bombillas, Ed usó un transformador aire-quitado el corazón hecho de sólo unos giros de alambre muy pesado. Yo, personalmente, soy consciente de dos personas que se han reproducido el tubo de poder de Ed indepe ndientemente.

Tesla vio las serpentinas que se caen sus bobinas como gastarse la energía para que él intentara suprimirlos. Él probó una bobina cónica pero encontró que esto acentuó el problema. Él probó poniendo una esfera cobriza a entonces en la cima de su bobina. Esto detuvo que se desalojaron las serpentinas pero electrones de la esfera cobriza, mientras creando las condiciones muy peligrosas. Esto implicó que metales generan que el electrón fluye cuando golpeó por las serpentinas de la bobina (como se había visto cuando las serpentinas se habían apuntado a los platos de metal remotos y corriente se generó como resultado).

Tesla diseñó, construyó y usó lámparas del globo grandes que requirieron sólo un solo plato externo por recibir la energía radiante. No importa qué lejos estas lámparas estaban de la fuente radiante, ellos se volvieron brillantemente encendido, casi al nivel de una lámpara del arco y lejos, lejos más luminoso que cualquiera de las Edison filamento lámparas convencionales. Ajustando el voltaje y la duración del pulso de su aparato, Tesla podría calentar también o podría refrescar un cuarto.

Los experimentos de Tesla sugieren que un método de extraer la libre-energía sea usar un bobina de Tesla que tiene una púa de metal en lugar de la esfera de metal más común al final del ‘el bobina de ' secundario. Si el bobina de Tesla se alimenta con los pulsos uni-direccionales suficientemente cortos y los ‘el bobina de ' secundario apuntó a un plato de metal, entonces debe ser posible deducir fuera de los niveles serios de poder del plato de metal, así como Tesla descubrió. Esto ha sido inveterado por Donald Smith que usa dos platos de metal que separó por una capa de dielectric plástico, mientras formando un condensador. Él declara que un bobina de Tesla bien diseñado es capaz de corrientes productores tan alto como los voltajes y él demuestra un 28 vatio Bobina de Tesla portátil jugado en el primer plato en produciendo una descarga de la chispa continua sustancial entre el segundo plato y tierra. Yo estimo que que la chispa produjo tendría que ser miles de voltios a una corriente significante que lo pone en el kilovatio el rango como la mayoría de los otros dispositivos de Don. El video la patente de Don está en Capítulo 3 y su .pdf documente aquí en que él explica muchos de sus planes de gran potencia.


Don también señala que el posicionamiento del pariente del bobina primario al bobina secundario de un Bobina de Tesla determina la cantidad de corriente que puede proporcionarse. Contrariamente a más opinión, es posible hacer Tesla Coil actual tan alto como el voltaje. Don siempre las tensiones que usted tiene la opción de escoger el componente eléctrico (como la ciencia convencional ha hecho) qué lleva a "muerte de calor" mientras la opción alternativa de seleccionar el componente magnético hace "el mundo su ostra." Con una onda magnética impuesta en el campo de energía de cero-punto que Don prefiere llamar el ' el energy' del fondo ambiente, usted puede hacer las tantas conversiones eléctricas como usted desea, sin vaciar el evento magnético de forma alguna. En otros términos, usted puede deducir fuera de las cantidades serias de corriente de platos del condensador posicionados a los ángulos rectos al flujo magnético, y cada par adicional de platos le da una fuente adicional de corriente mayor sin cualquier necesidad de aumentar la perturbación magnética de forma alguna. Con su solo plato de metal, Tesla mencionado corrientes de mil amperios que están disponible. Por favor recuerde que un Bobina de Tesla produce los voltajes tremendamente altos y no es un juguete. El gran cuidado se necesita alrededor de un Bobina de Tesla para que, cuando está corriendo, guarde bien fuera de él.

Don también los estados que la colección y traslado de energía requieren almacenamiento temporal que ocurre como los condensadores y bobinas de un circuito resonante es los cycled adelante y fuera de. La frecuencia a que se bombean los condensadores y bobinas, determina la cantidad de energía eléctrica que mueve adelante. La cantidad de Energía transferida relaciona directamente a la densidad de líneas de presente de flujo magnético. La fórmula de Energía Cinética es útil estableciendo la cantidad de presente de energía. Esta fórmula apunta para amasar multiplicó por el cuadrado de la velocidad. En el caso de energía eléctrica, la intensidad de voltaje y amperios multiplicó por ciclos por segundo, reemplace la velocidad. La nota que la "aceleración" del Voltaje y el Amperaje, los aumentos en una moda non-lineal como la Ley de Cuadrados aplican, con cada unidad de aumento que causa un cuadrando del presente de líneas de flujo. En el aire-centro bobina energía traslado resonante, el aumento en el presente de líneas de flujo perturba más electrones que previamente y esto produce la energía del rendimiento mayor que energía de la entrada que está presente y disponible.

La energía guardó, multiplicó por los ciclos por segundo, es la energía a bombeándose por el sistema. Los condensadores e inductors (los bobinas) temporalmente los electrones de la tienda.

La fórmula del condensador: W = 0.5 x C x V2 x Hz dónde:

W es la energía en los Julios (los Julios = los Voltios los Amperios de x secunda)
C es el capacitance en los Faradios
V es el voltaje
Hz es los ciclos por segundo

La fórmula de Inductor: W = 0.5 x L x A2 x Hz dónde:

W es la energía en los Julios
L es la inductancia en Henrys
Un es la corriente en los amperios
Hz es la frecuencia en ciclos por segundo

Ambos uno Henry y un Faradio igual un voltio. El más alto la frecuencia, incluso el cuadrar de las líneas de flujo, las causas un aumento grande en la cantidad de energía que se produce. Esto, combinó con el uso de un sistema de inducción de energía resonante (todos los electrones que entran la misma dirección al mismo tiempo), haga el movimiento en COP>1 práctico.

El proceso humedeciendo de generación de poder eléctrica convencional, tiene todos los electrones disponibles que hacen botar al azar, principalmente el cancelling fuera nosotros, y para que la energía útil disponible es sólo un porcentaje muy pequeño de la energía que está presente. En un sistema de la inducción resonante, un porcentaje muy alto del presente de energía es útil. Al resonar, (ohm-impedancia-Z) se vuelve el cero y todo el presente de energía se pone disponible, a menos que degradándose de forma alguna. Los ohmes son la carga o gastaron la energía y los amperios son la proporción de eso que gasta.

Ahora, aplique esta información a un bobina del aire-centro el sistema de energía de transformador resonante. L-1 y bobinas de L-2 están ahora presentes. L-1 tiene menos giros y es varios tiempos el diámetro de L-2. Entre de un 12-voltio ' el gelcel' alto-voltaje láser módulo, produce 8,000 voltios con bajo (gastó la energía) el amperaje en 4 giros de bobina L-1. Cada giro de L-1 adquiere 2,000 voltios de potencial resonante entonces. Cada giro de L-2 se expone entonces a un flujo eléctrico de 2,000 voltios. Cada giro al extremo del fondo de L-2 adquiere 2,000 voltios. Las líneas de flujo se cuadran y son aditivo como el voltaje y progreso de amperaje hacia el extremo de la cima de L-2 es muchos giros.

Un número grande de líneas de flujo que no eran previamente el presente, ocurra al extremo de la cima de L-2. Estas líneas de flujo excitan los electrones cercano en él es tierra y aire y groundings. Este nivel alto de excitación sobre el ambiente, causas un número grande de electrones para ponerse disponible, electrones que previamente, no era parte del presente de energía. A estas alturas, las cantidades grandes de energía del exceso están presentes. Este dispositivo de COP>1 produce la energía a las frecuencias de la radio en la megahertzio vaya y esto le permite ser pequeño en el tamaño y todavía producir cantidades grandes de energía. Un megavatio clasificó según tamaño que la unidad se sentará cómodamente en una mesa del desayuno. La energía se cambia para dirigir actual, y entonces, a la frecuencia activa deseada.

La energía que impulsa estos dispositivos es arrastrado del campo de energía circundante y no es electricidad convencional y no fluye a través del alambre del ‘que ' secundarios enrollan, pero en cambio, corre a lo largo del exterior del bobina y a través del espacio para golpear la superficie del plato de metal dónde genera la corriente eléctrica convencional. Thomas Henry Moray demostró que esta energía que fluye a lo largo del exterior del alambre puede atravesar vidrio sin ser de forma alguna afectado.

En su 1995 papel Donald Smith presenta el diagrama siguiente:


Mientras el experimento de Tesla usó un plato de metal, él patentó (EE.UU. 512,340) un tipo del bobina que él dijo es muy eficaz recogiendo esta energía radiante. Esto "panqueque" el tipo del bobina va por el nombre bastante impresionante de “los bi-filar de serie-conectaron el bobina”, qué, a pesar de él es el nombre impresionante no es difícil de enrollar usando dos cuerdas separadas de alambre como mostrado aquí:


Si un campo magnético fuerte se posiciona por el hueco de la chispa como mostrado anteriormente, afila el corte-apagado de la chispa y refuerza el carácter uni-direccional del pulso de corriente. Debe recordarse que si un pulso afilado muy corto de corriente uni-direccional como se produce por una chispa que salta por un hueco de la chispa como en el arreglo mostrada sobre, ocurre en un conductor, entonces una ola fuerte de energía radiante radia fuera en un avión a los ángulos rectos al pulso de corriente.

Esta ola de energía radiante es bastante diferente del campo electromagnético generado alrededor del transporte del alambre el pulso de corriente. En el Tesla bobina arreglo mostrado sobre, debe ser posible recoger la energía libre adicional a través de uno o más co-axial (como las capas de una cebolla) los bobinas cilíndricos alrededor de las primacías de hueco de chispa. Estos bobinas serán buenos si ellos son habría como el bi-filar consecutivamente-conectó los bobinas que sólo medios que el alambre los enrollaba se dobla encima de de su medio punto antes del bobina se enrolla. La razón para este arreglo es que el componente del campo magnético de los bobinas es (casi) ceros como la corriente que fluye a través del alambre están fluyendo en las direcciones opuestas en los giros del alternante, y para que los campos magnéticos producidos deben cancelar fuera:

Tesla se concedió la Patente 685 americana, 957 “el Aparato para el Utilisation de Energía Radiante” en que él muestra varias maneras de ocuparse de la energía coleccionó por el plato de metal. Es probable que las técnicas de la recogida mostradas en la patente de Hermann Plauston que está en el Apéndice también trabajarían muy eficazmente con esta energía reunido. Las patentes viejas a veces mencionan un “el condensador” qué es el término original para lo que se llama hoy día un “el condensador.”

Después de la consideración cuidadosa y muchos experimentos, Tesla concluyó que los rayos radiantes que él era el utilising, radió tan rápidamente fuera que los electrones eran incapaces de mantenerse al ritmo de ellos. Los rayos estaban llevándose vía un consistir elemento de sumamente móvil, casi masa-menos partículas, muy más pequeño que los electrones y qué, debido a su tamaño y acelera, podría atravesar la mayoría de los materiales fácilmente. A pesar de su tamaño pequeño, su velocidad extrema los causó tener la velocidad adquirida considerable. Un hecho que es muy difícil venir a las condiciones con es que estos rayos parecen propagar los exteriores al instante, sin el retraso de tiempo en absoluto, como si transmitió a través de materia que es totalmente el incompressible. A veces se llama “la Energía Radiante” o “REF” para el calzón y parece no tener el cargo neto en las condiciones convencionales. Éste es un único rasgo del universo, con las únicas características que si utilizó, proporciona a un organizador entero de nuevas aplicaciones y capacidades.

Tesla consideró que este campo recientemente descubierto actuó como un fluido. Cien y quince años después, la historia de la tapa del diciembre 2005 edición del ‘que el periódico de ' americano Científico declara que la indirecta de los modelos experimental que el espacio-tiempo pudiera ser un tipo de fluido. Ha tomado un tiempo largo por la ciencia moderna empezar alcanzando Tesla. En el hecho real, era Michael Faraday (1781 - 1867) quién entró a con la idea en el primer lugar.


El Alberto Molina-Martínez Generador.   La aplicación patente americana EE.UU. 20020125774 de 6 el 2002 de marzo, muestra un generador eléctrico mismo-impulsado. Así usado por Bob Boyce, éste es un toroidal (anillo-formó) el marco con varios bobinados en él, como mostrado en el diagrama debajo. Un a vez se ha impulsado a con el CA electricidades de comunidad frecuencia voltaje, produce el tanto poder que puede proporcionar su propio requisito de poder de entrada así como impulsando otras cargas como las bombillas. Esta aplicación patente se muestra por completo en el Apéndice.

Se dice que el dispositivo de Toroide construyó por Stephen Mark y mostrado en los videos de tejido, es una repetición de este plan del generador. El foro se dedica en la actualidad a http://www.overunity.com/index.php/topic,2535.0.html a reproducir el dispositivo de Stephen Mark y el progreso considerable ha sido hecho. Este grupo está operando en la base que en lugar de un centro del toroide metálico como mostrado aquí, que un toroidal de la Mobius - vuelta alambran que el centro se usa. A estas alturas a tiempo, sus esfuerzos no han producido un circuito que exhibe una actuación de C A>1 todavía.

Usted notará que muy muchos dispositivos diferentes, apunta dos a hacer las cosas diferentes, que todos operan generando los pulsos de DC muy afilados


Así que, una gama amplia de dispositivos diferentes tiene la misma técnica del fondo por hacerles trabajar. Meyer usó el pulsando para agua-que raja en una célula de gas de hydroxy. Bedini usa el pulsando para cobrar las baterías con electricidad fría. Tesla usó el pulsando para cobrar las baterías, proporciona la calefacción, mientras refrescando y encendiendo. Boyce usa pulsando para obtener la electrólisis a 1,200% de la proporción máxima declarada de Faraday de electrólisis. Ed Gray usó el pulsando para capturar electricidad fría para manejar un motor eléctrico poderoso. Muchas aplicaciones diferentes todos basaron en usar muy el calzón, muy afilado, los pulsos de alto-voltaje.


El Generador de Alfred Hubbard.
En la bahía de Portage en el Lago Unión, Seattle, Washington en los Estados Unidos, Alfred Hubbard, un conocido de Nikola Tesla, demostrado en 1919 con un diseño de grupos electrógenos autoalimentado. El generador fue de alrededor de 14 pulgadas (350 mm) de altura y 11 pulgadas (280 mm) de diámetro. Se alimenta un H.P. 35 motor eléctrico, que empujó un barco de 18 pies, que no contenía las baterías, de forma continua alrededor de la bahía durante varias horas. Esta demostración fue presenciado por miles de personas y terminó porque el cableado estaba comenzando a recalentarse. Se decía que el cable utilizado contenía siete hebras de 0,09 pulgadas (2,286 mm) de diámetro. Cada uno de esos hilos sería capaz de llevar a 12 amperios y así que si esto es correcto, el cable tenía una capacidad de conducción de corriente de aproximadamente 84 amperios. El diámetro del alambre incluyendo el aislamiento se decía que era 0,34 pulgadas (8,5 mm). El núcleo interno se dice que está hecha de un tubo que contiene 16 barras de hierro con 43 vueltas de alambre alrededor de ella, que si es correcta, sugeriría 43 vueltas en 14 pulgadas o 3 vueltas por pulgada, lo que implica una bobina cilíndrica con el lado a lado vueltas , en contacto entre sí.

Sin embargo, una gran cantidad de información engañosa, por no hablar de una buena parte de la especulación se ha extendido por todo en relación con el diseño de Hubbard, que Alfred tomó tres años en desarrollarse. Varios años después de la manifestación, cuando Hubbard fue empleado por la Compañía Radio, dijo que el radio se utilizó en el dispositivo, que es algo que yo personalmente, encuentro muy difícil de creer, y fuertemente sospecho que Hubbard fue persuadido a decir que por su empleadores que estaban vendiendo el radio en ese momento.

Hubbard hizo un boceto de uno de sus generadores más pequeños que se utilizan para aparatos eléctricos de uso doméstico común y que mostró un diseño muy simple que tenía ocho bobinas primarias cilíndricos cada uno de los cuales fue herida en una barra de hierro macizo y conectados en serie. Estas bobinas primarias rodearon una bobina secundaria un poco más grande de unos 35 vueltas enrolladas alrededor de un tubo hueco lleno de barras de metal o alambres (presumiblemente de hierro dulce). Este dispositivo más pequeño era cerca de seis pulgadas (150 mm) de altura (diámetro máximo del cable 4 mm incluyendo el aislamiento) y cerca de cinco pulgadas (125 mm) de diámetro. Cada núcleo tenía sólo una capa de cable aislado de espesor y no se utilizaron muchas vueltas.

Entiendo que cuando se aplicó una patente para, se apoderó de la solicitud de patente y un espurio "de la seguridad nacional Importancia" orden abofeteado en él, actuando como un secreto de sumario ilegal Hubbard, prohibiéndole nunca desarrollar, utilizar, mostrando o venderlo o algo parecido a ella. La Oficina de Patentes de Estados Unidos es una empresa comercial de propiedad privada, y mientras que probablemente van a utilizar el diseño de sí mismos, que sin duda tienen ninguna intención de permitir que el público tenga acceso a ella como la libertad de la energía es un paso importante hacia la libertad. En consecuencia, no sabemos casi nada sobre el éxito del diseño de Hubbard.

La disposición general podría haber sido algo vago como esto:


En el libro de Joseph Cater "The Awesome Life Force" en su intento de explicar la teoría de su funcionamiento, pero debe quedar claro que lo Cater dice es sólo especulación de su parte como el diseño real de Hubbard nunca fue revelada públicamente.

Qué Cater dice es ciertamente plausible, e incluso si no es el diseño de Hubbard, vale la pena investigar y experimentar con. El mecanismo propuesto por Cater se basa en el gráfico muy conocido y ampliamente aceptada de la magnetización del hierro dulce en comparación con los niveles aplicados de la fuerza magnética. Este gráfico es altamente no lineal y la sección central de la gráfica se eleva abruptamente, lo que indica que hay un aumento considerable en la magnetización del hierro por relativamente poco aumento de la entrada de energía.

Atender tensiones que la forma de onda de entrada debe ser pulsante CC. El método de aplicación pulsante DC es entonces, casi el mismo que para el diseño Clemente Figuera se muestra en el capítulo 3, con un nivel de base desplazamiento de CC flujo de corriente que debe ser mantenido en todo momento.

Aquí está la gráfica magnetización de hierro dulce:


Figura 29 muestra un gráfico de la magnetización de un núcleo de hierro representan frente a amperios vueltas por unidad de longitud. El término "amperios vueltas" es el número de vueltas de la bobina por unidad de longitud de la bobina multiplicado por el número de amperios de corriente que fluye a través de la bobina.

La sección empinada de la curva parece comenzar en alrededor de 3,5 Tesla, y por lo tanto, una corriente continua constante en la magnetización (Hubbard primaria) bobina necesita para proporcionar ese nivel de magnetización en todo momento, y la aplicada pulsante DC-media onda sinusoidal forma de onda aplicada en la parte superior de eso y desde la FEM inducida en una bobina es directamente proporcional a la tasa de cambio del flujo magnético, se deduce que cuanto mayor es la frecuencia de este suministro de onda sinusoidal, la mejor. Uso de una forma de onda de rampa podría ser más eficaz.

Transformadores de trabajo tienen amperios-vueltas que son muy por debajo de este punto crítico. La FEM adicional inducida en las bobinas por la magnetización de las compensaciones de hierro de la impedancia inductiva natural de las bobinas. Esta es la razón por transformadores tienen un alto grado de eficiencia tales. Si cualquier material que no sea de hierro o de acero especial se utiliza para el núcleo, el rendimiento se reduciría significativamente. Hubbard utiliza parte de la potencia de salida para proporcionar la potencia de entrada, por lo que sólo necesita para proporcionar alimentación de entrada durante menos de un segundo para obtener el dispositivo en funcionamiento. La fuente de alimentación podría ser de esta naturaleza


Aquí, en lugar de dejar que la alta frecuencia rectificado senoidales (o señal del generador de rampa) alcance cero voltios y adicional DC corriente de suministro se mantiene, y mientras que los impulsos del generador de señal se agrega a la tensión total aplicada al dispositivo, la tensión nunca es permitido para llegar a cero.

Hay posiblemente otro factor que podría contribuir al éxito del dispositivo de Hubbard. En aquel momento, el único hilo aislado disponible tenía aislamiento grueso y pesado. Esto significa que vueltas adyacentes de cable en la bobina fueron separados por una distancia igual a dos veces el espesor del aislamiento. En consecuencia, la brecha dio lugar a una cancelación de efectos magnéticos, producido por los electrones que fluyen en el cable. Puesto que la inercia depende de la capacidad de generar un campo magnético, las propiedades inerciales de los electrones casi anuladas.

Existe una distancia óptima entre los alambres que producirían el efecto máximo. Es probable que el aislamiento grueso cable de Hubbard había producido esta distancia óptima. La mayor parte del campo magnético resultante era que el que rodeó los cables y sería la parte más débil del campo. Esto significa que una relativamente baja EMF podría acelerar un mayor número de electrones a una velocidad alta durante un período muy corto de tiempo. Como los electrones salen de la bobina, devuelve la inercia. Esto resultaría en una copia de seguridad de una alta concentración de electrones en la bobina. Puesto que no se afecta la repulsión electrostática, electrones sería expulsados de la bobina a una alta velocidad a pesar de su mayor inercia. Esto produciría una salida de alto voltaje y alto amperaje.


El Comentarios de Joseph Cater
Lo que parece ser una aplicación del Hubbard bobina sistema, o quizás un dispositivo muy estrechamente relacionado es Joseph H. Cater el generador eléctrico auto-suficiente. Como de costumbre, la información sobre él está limitada y no particularmente claro, para que lo siguiente es simplemente mi esfuerzo por apedazar un poco de información juntos de las fuentes diferentes. Mucha de esta información viene de un documento que tiene el nombre de Geoff Egel en él y aunque parece probable que ese Geoff está citando alguna otra fuente, mis gracias van a él por compartir lo que nosotros tenemos aquí. Los diagramas dan los nombres de varios websites menor ninguno de que ya existe y para que éstos han estado alejados cuando ellos no tienen ningún propósito útil ya. Aquí es un diagrama original de esta información:


Como él parece a mí que hay muchos detalles contradictorios en esta información, yo estoy presentándolo aquí en bastante mucho la misma forma en que me locali zó:


El Generador autoalimentado de André Coutier
Unos doce años después de la demostración pública de Hubbard, el 12 de enero de 1933, André Coutier fue galardonado con FR739458 patente que se titula Generador eléctrico de generación de auto. Este diseño es muy similar al dispositivo de Hubbard que parece muy probable que sea el dispositivo de Hubbard con un nombre diferente.

Descripción
El aparato se compone de un circuito magnético cerrado (Fig.1)


que consiste en una bobina de núcleo central de hierro dulce, rodeado de un número de menor diámetro de hierro dulce bobinas con núcleo. Mientras que el diagrama muestra seis bobinas, que no es un número fijo. Las bobinas de diámetro más pequeño tienen el mismo número de vueltas de alambre enrollado alrededor de ellos y así cada una de estas pequeñas bobinas produce la misma corriente que lo que fluye en la bobina de enrollado alrededor de la bobina grande interior. Las áreas centrales de la sección transversal de las bobinas de satélite se establece para ser el mismo que el área de sección transversal del núcleo de la bobina central.

El diseño general es muy simple como se muestra aquí:


De acuerdo con la patente, cada una de las bobinas que rodean tiene una corriente de salida igual a la de la bobina central. Por lo tanto, si una corriente de, por ejemplo, 1 amperio, se alimenta a la bobina central, a continuación, cada uno de los seis bobinas que rodean tendrá una corriente de salida de 1 amperio. Como los seis bobinas de salida están cableados en paralelo, la corriente de salida debe ser de 6 amperios, dando un valor COP de 6 o si lo prefiere, una eficiencia eléctrica del 600%.

Ningún sistema es 100% eficiente ya que hay algunas pérdidas de la resistencia del cable, el calentamiento del alambre, las corrientes de Foucault que fluyen hacia los lados en los núcleos de hierro, etc., en cada bobina. Por lo tanto, la eficiencia global será menor que 600%, pero la ganancia total de energía todavía será sustancial. La tensión permanece esencialmente sin cambios, pero por favor recuerde que a medida que aumenta la corriente, así es necesario que el diámetro del alambre con el fin de llevar a que el aumento actual.

Coutier utiliza tres de estos juegos de bobinas como parte de su disposición y que a continuación, se quita una cantidad controlada de la salida para proporcionar la entrada necesaria para el sistema:


La salida es corriente alterna. Coutier opta por utilizar un transformador de aislamiento en su control de retroalimentación que se alimenta de la corriente de entrada necesaria para su circuito oscilador. También usa un vibrador mecánico como su oscilador como camino de vuelta en 1933 no hubo fácilmente disponibles semiconductores. Su diagrama global del circuito utiliza símbolos del infinito para indicar la corriente alterna y se ve así:


Un intento de traducción del texto de patente es:

El dispositivo consta de un circuito magnético cerrado (fig. 1) que consta de un núcleo central de hierro dulce, en la forma de un cilindro. Hay N núcleos de satélite similares, establecidos en paralelo al núcleo central y colocados en un círculo alrededor del núcleo central. El núcleo central es una bobina de inducción con el número de vueltas necesarias para lograr la saturación del circuito magnético con la corriente inductiva elegido. Cada una de las bobinas de los satélites tiene el mismo número de vueltas, ya que hay en la bobina de núcleo central.

Dada la disposición particular del circuito magnético, cada una de las bobinas de satélite es un transformador aislado y por lo tanto la corriente inducida en cada uno de los arrollamientos de satélite tiene la misma potencia que la corriente de la bobina central. Por lo tanto, la unidad produce una multiplicación de la energía eléctrica. A medida que la energía de salida excede la energía de entrada inicial, vemos inmediatamente la oportunidad de usar algo de la energía de salida para proporcionar la energía de entrada necesaria en una base continua.

El dispositivo que se utiliza para el modelo industrial del generador de electricidad autoalimentado perpetua, conocido para su uso en la industria, la navegación fluvial y marítima, y la tracción en los ferrocarriles, se muestra esquemáticamente en la Fig.2.

Tres dispositivos de multiplicadores (Puede haber cualquier número de estos dispositivos) se combinan en serie, de modo que el núcleo e de un circuito es alimentado por la electricidad de la circuitos de satélite combinado f, del dispositivo anterior. Las bobinas de satélite conjunto 1 alimentan la bobina central del conjunto 2. Del mismo modo, los circuitos de satélite conjunto 2 alimentan la bobina central del conjunto 3.

Cada unidad con 6 satélites (Puede haber cualquier número de satélites) determinar el factor de amplificación de potencia de cada conjunto, y en este caso es 6. Con los tres juegos de bobinas se muestra, la amplificación de potencia es 6 x 6 x 6 = 216 veces la potencia de entrada.

Es fácil, mediante un grifo de potencia de salida y el reóstato h, para proporcionar la energía requerida como la corriente de entrada. El bobina i es magnéticamente vinculado a la bobina j, ya que están montados en el mismo núcleo y forman un transformador de relación de 1-a-1. La salida de la bobina j se utiliza para operar un timbre k cuya salida de la bobina de CA se utiliza para alimentar la bobina central de correo del primer circuito multiplicador de potencia.

El dispositivo también incluye dos baterías l y m - destinadas a hacer frente a cualquier eventualidad. Una batería se puede cargar mientras el otro está disponible para su uso si el generador se detiene de forma accidental

Reclamaciones
La multiplicación de la energía eléctrica llevado a cabo por inducción de devanados de satélite, agrupados en un círculo alrededor de un devanado inductivo central. La suma de las áreas de sección transversal de los núcleos de satélite es igual al área de la sección transversal del núcleo central. Auto-generar energía eléctrica perpetuo se consigue mediante la adopción de energía a partir de la última multiplicador y su uso para proporcionar la corriente de entrada.


El "VTA" de Floyd Sweet.   Otro dispositivo en esta categoría de dispositivos pulsados que taladran la energía externa se produjo por Floyd (“Sparky”) Sweet. El dispositivo fue llamado “el Amplificador de Tríodo de Vacío” o “VTA” por Tom Bearden. Hay información práctica muy pequeña disponible en este dispositivo, aunque hay un video de él en el funcionamiento en el tejido, con un poder de la entrada de sólo 0.31 miliwatt y un rendimiento de poder continuo de más de 500 vatios (112 voltios CA a 60 Hz) qué es un CA de más de 1,612,000 qué es espectacularmente impresionante.


El dispositivo era capaz de producir más de 1 Kw de poder del rendimiento a 120 Voltios, 60 Hz y puede conectarse para ser mismo-impulsado. El rendimiento es energía que se parece electricidad en eso impulsa motores, las lámparas, etc., pero como los aumentos de poder a través de cualquier carga hay una gota de temperatura en lugar del levantamiento de temperatura esperado que es por qué se llama “frío” electricidad. Cuando se conoció que él había producido el dispositivo que él se volvi ó el blanco de amenazas serias algunos de los cuales se entregaron el cara-a-cara en pleno día. Es bastante posible que la preocupación fuera debida al dispositivo que taladra la energía del cero-punto que cuando hecho a las corrientes altas abre una nueva lata entera de gusanos. Uno de las características observadas del dispositivo era que cuando la corriente fue aumentada, el peso moderado del aparato reducido por sobre una libra. El Mientras esto es escasamente nuevo, los él de que de sugiere espacian / el tiempo fuera estado deformando. Los científicos alemanes al final de WWII habían estado experimentando con esto (y matando fuera de las personas infortunadas que fueron acostumbradas a probar el sistema) - si usted tiene la perseverancia considerable, usted puede leer a en esto en el libro barato de Nick Cocinero “La Caza para el Cero-punto” ISBN 0099414988.

Floyd encontró que el peso de su dispositivo redujo la cantidad de energía que se produce a medida de. Pero él encontró que si la carga se aumenta ra bastante, un punto fue alcanzado de repente donde un fuerte parezca un torbellino se produjo, aunque había ningún movimiento del aire. El sonido se oyó por su esposa Rose que estaba en otro cuarto de su apartamento y por otros fuera del apartamento. Flo yd no aumentó la carga más allá (qué es así como bien cuando él habría recibido una dosis fatal de radiación probablemente si él tuviera) y no repitió la prueba. En mi opinión, éste es un dispositivo potencialmente peligroso. Debe notarse que un 20,000 Voltios muy letales son acostumbrados a ‘condicione ' que no se entienden los imanes y los principios de funcionamiento en este momento. Hay también, información insuficiente para dar para proporcionar consejo realista en los detalles de la construcción práct icos.

En una ocasión, Floyd puso en cortocircuito los alambres del rendimiento accidentalmente. Había una llamarada luminosa y los alambres se cubrieron con la escarcha. Era nombrado que cuando la carga del rendimiento era que encima de 1 Kw, los imanes y bobinas que impulsan el dispositivo se pusieron más fríos, mientras alcanzando una temperatura de 20 grados Fahrenheit debajo de la temperatura del cuarto. En una ocasión, Floyd recibió un susto del aparato con la corriente que fluye entre el dedo pulgar y el dedo pequeño de una mano. El resultado era una lesión semejante helar, mientras causándolo el dolor considerable durante por lo menos dos semanas.

Las características observadas del dispositivo incluyen:
  1. El voltaje del rendimiento no cambia cu ando el poder del rendimiento se aumenta de 100W a 1 Kw
  2. El dispositivo necesita una carga continua de por lo menos 25W.
  3. El rendimiento se desploma las horas tempranas de la mañana pero recupera después sin cualquier intervención.
  4. Un terremoto local puede dejar del dispositivo operar.
  5. El dispositivo puede empezarse en el modo mismo-impulsado aplicando 9 Voltios brevemente a los bobinas del paseo.
  6. El dispositivo puede detenerse por la interrupción momentánea del poder a los bobinas de poder.
  7. Los instrumentos convencionales normalmente operan a un rendimiento de 1 Kw pero parada que trabajan ese nivel del rendimiento anteriormente, con sus lecturas que muestran ceros o alguna otra lectura espuria.

Aparece el dispositivo de ese Floyd se comprendió de una o dos ferrita grande los imanes permanentes (calidad 8, el tamaño, 150 mm x 100 mm x 25 mm) con bobinas heridos mutuamente en tres aviones a los ángulos rectos a nosotros (es decir in el x, y, z hachea). El magnetización de los imanes de la ferrita es modificado aplicando 20,000 Voltios de repente de un banco de condensadores (510 Julios) o más a los platos en cada lateral de él mientras manejando un 1 simultáneamente El amperio 60 Hz (o 50 Hz) la corriente alterna a través del bobina dando energía a. La corriente alterna debe ser a la frecuencia requirió para el rendimiento. El pulso de voltaje a los platos debe aplicarse al momento cuando el ‘UN ' bobina voltaje alcanza una cresta. Esto necesita ser comenzado electrónicamente.

Se dice que el impulsando de las causas de los platos el material magnético para resonar para un periodo de aproximadamente quince minutos, y que el voltaje aplicado en el bobina dando energía a modifica el posicionamiento de los polos recientemente formados del i mán que para que quiera en el futuro, resuene a esa frecuencia y voltaje. Es importante que el voltaje aplicó al bobina dando energía a en este ‘que condiciona el proceso de ' sea una ola del seno perfecta. Asuste, o fuera de la influencia el ‘que condicio na ' pueda destruir pero puede reintegrarse repitiendo el proceso condicionando. Debe notarse que el proceso condicionando no puede estar el éxito en el primer esfuerzo pero repitiendo el proceso en el mismo imán normalmente es el éxito. Condicionando una vez se completa, los condensadores ya no se necesitan. El dispositivo entonces sólo necesidades que unos miliwatts de 60 Hz aplicaron al bobina de la entrada para rendirse a 1.5 Kw a 60 Hz al bobina del rendimiento. La bobina del rendimiento puede proporcionar entonces indefinidamente la bobina de la entrada.

El proceso condicionando modifica el magnetización de la tabla de la ferrita. Antes del proceso el polaco Norte está en una cara del imán y el polo Sur en la cara opuesta. Después de condicionar, el polaco Sur hace no detenga al punto medio pero se extiende a los bordes exteriores de la cara del polo Norte, mientras extendiendo el dentro del borde por aproximadamente 6 mm. Hay también, un ‘magnético burbujea ' creó en el medio de la cara del polo Norte y la posición de este ‘burbujee ' mueve cuando otro imán se lo trae casi.

La tabla condicionada tiene tres bobinados del bobina:
  1. El bobina 'A ' se enrolla primero alrededor del perímetro exterior, cada giro ser 150 + 100 + 150 + 100 = 500 mm largo (más una cantidad pequeña causada por el espesor del bobina el material anterior). Tiene aproximadamente 600 giros de 28 AWG (0.3 mm) el alambre.

  2. El bobina 'B ' se enrolla por el 100 mm enfrenta, para que un giro es aproximadamente 100 + 25 + 100 + 25 = 250 mm (más una cantidad pequeña para el espesor anterior y el bobina aclarando ‘A '). Tiene entre 200 y 500 giros de 20 AWG (1 mm) el alambre.

  3. El bobina 'C ' se enrolla a lo largo de la 150 cara del mm, para que un gi ro es 150 + 25 + 150 + 25 = 350 mm (más el espesor anterior, más despacho de aduanas para el bobina ‘A ' y bobina ‘B '). Tiene entre 200 y 500 giros de 20 AWG (1 mm) el alambre y debe emparejar la resistencia de bobina tan estrechamente como posible ‘B '.

El bobina ‘A ' es el bobina de la entrada.   El bobina ‘B ' es el bobina del rendimiento.   El bobina ‘C ' se usa por el condicionar y para la producción de efectos gravitatorios.


En momento de escribir, pueden encontrarse la información y fotografí as del dispositivo original en el website.   Por ejemplo, él declara que un juego experimental que él constituyó tenía:

El bobina 'A ' con una resistencia de 70 ohms y una inductancia de 63 mH,
El bobina ‘B ' hiera con 23 AWG alambre con una resistencia de 4.95 ohms y una indu ctancia de 1.735 mH, y
El bobina ‘C ' también hiera con 23 AWG alambre, con una resistencia de 5.05 ohms y una inductancia de 1.78 mH.


El Calentador de Rosemary Ainslie.
Rosemary Ainslie ha producido un sistema del calentador pulsado que ha estado moderado en una actuación de COP = 17. Éste es un reciente plan y hasta donde yo soy consciente, no se ha reproducido todavía por otras personas. Panacea-bocaf.org está trabajando con los diseñadores del original de Romero producir una aplicación independiente del calentador. A estas alturas a tiempo, el calentador se ha construido a un prototipo que prueba la balanza para el examen del laboratorio y medida y no se ha producido en el kilovatio el rango que, esperanzadamente, vendrá a una fecha más tarde.

La panacea ha producido un documento del 250-página que describe la investigación, la comprobación, la teoría, etc., y eso que usa este eslabón gratuitamente puede transmitirse: pdf

Cuando ese documento contiene los detalles que científicos necesitan ver para la comprobación seria y desarbobina, puede ser un poco técnico para algunas personas, para que la Panacea ha producido una versión simplificada apuntada al medio investigador del casa-figura y eso que usa este eslabón gratuitamente puede transmitirse: pdf

En el contorno muy ancho, el circuito produce el mismo muy el calzón, pulsos de voltaje muy afilados que son la base para la tantos "libre-energía" los dispositivos. El circuito usó las miradas muy simple pero a pesar de eso, la manera que opera es nada simple. El circuito se muestra debajo y a una mirada rápida, se parece un 555 circuito de astilla de cronómetro normal, usado en muchas aplicaciones existentes. Sin embargo, si el circuito se opera como un 555 circuito pulsando, entonces el rendimiento no es COP>1.

Pareciendo más estrechamente, nosotros notamos que el eslabón entre el rendimiento de la 555 astilla en alfiler 3 y el alfiler de verja de entrada del Transistor de Campo-efecto, es raro como él no es el divisor de voltaje usual entre alfiler 3 y los 0-voltios molió la línea. En cambio, la verja se acopla directamente al 555 rendimiento de la astilla por un solo, la bajo-resistencia prefijó la resistencia.

Normalmente, una astilla de NE555 se esfuerza alcanzar 50,000 ciclos por segundo y un número grande de 555 astillas en el mercado ni siquiera no puede operar a incluso esa frecuencia. Entrar el circuito de Romero en él es el funcionamiento de COP>1, la resistencia marcó "VERJA" se ajusta para encontrar el punto a que el circuito se pone inestable muy despacio, encima de-paseos el funcionamiento normal de la 555 astilla y salidas que oscilan a la frecuencia resonante del circuito global, obligando a la 555 astilla volverse un componente de la regeneración. El circuito produce las púas de voltajes afiladas, cortas entonces a más de diez veces la velocidad operando de la 555 astilla y pulsando el 10-ohm el elemento calorífico marcaron "CARGA" a aproximadamente 500,000 pulsos por segundo.

Esa proporción de funcionamiento está claramente bien fuera de la posible actuación de una astilla de NE555 además de que, los elementos cronometrando de la astilla deben estar produciendo una muy más bajo frecuencia, como de hecho él hace antes de la "VERJA" el ajuste de la resistencia causa el circuito para evadirse de su funcionamiento del plan-modo normal y empezar la púa de gran velocidad la actuación generadora, resonante. El circuito usado se muestra aquí:


Como Panacea-bocaf está trabajando probar y desarrollar este circuito más allá, sería una idea buena para transmitir su documentación libre en el plan y guardar un ojo en su progreso en este campo. Los dos documentos dan el detalle muy considerable en el trabajo que ya se ha hecho, y claro, usted se enlata el experimento con este circuito y ve qué resultados y ajustes usted puede descubrirse.


El Generador Autoimpulsado de Joseph H. Cater:
Los experimentos de Schauberger y otros han confirmado las cantidades enormes y casi ilimitadas de electricidad alojó en el agua. Lo siguiente es un método absurdamente simple y práctico de extraer esta energía. Emplea el “Coanda” o “nube-buster” el efecto.

Un tubo 14 plástico” a 16” (350 mm a 400 mm) largo y aproximadamente 2.5” (65 mm) en el diámetro está lleno con el agua destilada. A cada extremo, expuesto al agua, es un término cobrizo que se usa para la entrada eléctrica y " rendimiento. Se conectan células secas recargables de voltaje conveniente en la serie con los términos de la entrada. Cuando los dos términos del rendimiento se ponen en cortocircuito o conectaron a una carga, el salidas fluyendo de electricidad. Éste es el entrained actual por la entrada actual. Cuando el voltaje alto es aplicado, el voltaje del rendimiento casi es tan grande como el voltaje de la entrada. Sin embargo, el amperaje es inadecuado. La respuesta al problema es el ultrasonics. Es un hecho experimental que el ultrasound de 600,000 focussed de Hz en un recipiente de causas de agua el agua para hervir. Esto significa ese sonido de esta frecuencia desintegra las cantidades grandes de “suave” los electrones en el agua. El descargo súbito de “duro” los electrones producen tremenda agitación termal de las moléculas de agua.

Un CC transductor ultrasónico atado al tubo produciría los electrones libres suficientes para ser el entrained para la unidad tener el potencial del rendimiento casi ilimitado. El tubo funciona como una tabla sonora. Mr Cater se ha dado la evidencia poderosa que dos individuos diferentes que recibieron esta información recibieron los resultados sensacionales del generador. Ellos tenían el acceso a semejante transductor. Ellos intentaron preparar en el negocio pero los intereses vestidos que vio a él que ellos se publicaron de negocio y persuadieron para permanecer callado desde entonces.

Un socio de Mr Cater construyó una sirena puño-clasificada según tamaño que generó una frecuencia de 600 kHz. Cuando el focussed en un recipiente pequeño de agua, el agua hirvió. Esto demostró que pudiera usarse en lugar de un DC transistorizado el transductor ultrasónico en el generador de agua. Un motor de DC pequeño podría operar la sirena. Sería más eficaz como él produce un muy más intenso sonido. La construcción se muestra aquí:




El (1.5 GW) Generador Autoimpulsado deDr Oleg Gritskevitch
Dr. Oleg V. Gritskevitch de Vladivostok en la Rusia, el poseedor de unas setenta patentes, diseñó y totalmente probó y generador eléctrico a lo largo de las mismas líneas como Joseph Cater el dispositivo arriba expresado. No usa el combustible y ha dado un rendimiento de DC de 220 voltios a 6,800 amperios (1.5 megavatios) para más de dos años. Como construido por Dr Gritskevitch, éste no es el proyecto ideal de un casa-constructor como la entrada eléctrica maciza se necesita conseguir el dispositivo empezado, y su prototipo pesa 900 kilogramos (casi 2,000 lbs). Se dan los detalles en el RexResearch tejido sitio muy bueno: www.rexresearch.com pero en el contorno ancho, el dispositivo es una cañería del toroidal unos dos metros (6'-6”) en el diámetro, cuché en el interior con el titinate del bario y lleno con el extremista-pura água destilada. Rodeando el toroid son bobinas electromagnéticos y el transporte de las cañerías cobrizo el agua refrescante para controlar la temperatura a 36 Centígrado de los grados. También insertado en el toroid a los intervalos alrededor de la circunferencia es los contactos eléctricos.

El dispositivo se empieza dando una descarga de alto-voltaje maciza de unos 100,000 voltios al agua a 50 MA durante tres a cinco minutos. Esta entrada de poder consigue el agua ionizada y circulando. La circulación se mantiene por los bobinas electromagnéticos y el rendimiento de poder está alrededor de COP=100.

Oleg murió sin conseguir alguna vez la financiación para su diseño (un método típico de bloquear dispositivos de energía libre de alcanzar el mercado). Una descripción más detallada del dispositivo y esto es la operación viene directo de Oleg:


Este es una descripción de la construcción y la operación de Oleg V. El dínamo hidromagnético de Gritskevitch, que es un ejemplo de un nuevo sistema de energía muy poderoso. El prototipo en Armenia ha hecho un promedio de aproximadamente 1,500 kilovatios del poder por el período de varios años.

Oleg nació el 14 de agosto de 1936 y creció en Vladivostok, Rusia. Él se casó y tiene a un hijo Boris. El Gritskevitch era un físico por la educación. Él trabajó en la rama de oriente lejano de la Academia de la URSS de Ciencias. Desde 1985 él trabajó independientemente como un inventor. Él tiene más de 70 patentes en invenciones en los límites de la ingeniería de unidad familiar hasta tecnologías avanzadas, que él ha estado tratando de aplicar en nuestro país aunque él encontrara dificultades principales en este. Después de numerosas tentativas de obtener las patentes, él se hizo convencido que la información se había hecho extensamente conocida. Por lo tanto él recibió los certificados estatales del know-how (un modo francés de patentar), para todas sus invenciones.

Introducción
Durante el Simposio 1999 del Instituto para la Nueva Energía, él dio una conferencia en su dínamo hidromagnético. Este papel es su tentativa de explicar la construcción y la operación de su dínamo. Para proteger sus secretos de investigadores, él, de vez en cuando, proporcionó la información de engaño. Por ejemplo, el dibujo que acompaña la patente rusa mencionada abajo, muestra un cilindro a través del toroid para engañar a lectores. El verdadero dínamo tiene el solo toroid, sin el cilindro. Incluso su nombre “dínamo hidromagnético” engaña algo deliberadamente.

Oleg declaró que él tenía un poco de familiaridad con el nuevo campo de energía. Casi todos los nuevos dispositivos de energía pretendidos son bastante pequeños generadores eléctricos. El dínamo puede ser el único nuevo generador eléctrico que el más casi encuentra todas las exigencias de un generador eléctrico en gran escala ideal. Oleg afirmó que su dínamo realmente es la invención sola más valiosa que el mundo ha sabido alguna vez.

Alexander V. Frolov de San Petersburgo recomendó a Oleg por ponerse en contacto con doctor Patrick Bailey del Instituto para la Nueva Energía ya que Patrick tiene muchos contactos quién podría ayudar posiblemente con patentar su invención de una nueva fuente de la energía en EE. UU.

Oleg trabajó en la teoría y la creación del convertidor de generador electrostático “el Dínamo Hidromagnético” durante aproximadamente 20 años. El primer equipo primitivo fue creado cuando Oleg trabajó en la Academia de Ciencias. Durante aquel tiempo, varios cambios fueron introducidos en el generador y en la teoría de como esto trabaja. Como consiguiente, está listo ahora para fabricación, instalación, y aplicaciones en la industria.

Oleg hizo el primer informe público en su trabajo en 1991 en un simposio en la ciudad Volgodonsk. Su informe recibió reacciones positivas y revisiones de los expertos en la industria nuclear en la URSS. Aquel mismo año, él fue aceptado en la Sociedad Nuclear Internacional. Durante aquellos años él ofreció el desarrollo de esta tecnología a cuerpos estatales diferentes y empresas privadas. Pero la respuesta de cada uno era “Esto es un proyecto muy interesante e importante, pero no podemos financiarlo.

Finalmente, Oleg trató de transferir esta tecnología a los EE. UU por la embajada en Moscú. El antiguo embajador a la URSS, doctor J. El Matlock sabe sobre ello. Él quiso encontrar Oleg, pero entonces había fuerzas opuestas al transporte de sus proyectos. Entonces él comenzó a buscar a otros inversionistas posibles. Él estaba listo a considerar cualquier oferta de la cooperación, patentar conjunto, la venta de la información tecnológica, la creación de un negocio en participación, etc. etc. El Oleg fue concedido aproximadamente 70 patentes rusas que cubren una amplia variedad de temas técnicos importantes.

Historia
Este proyecto era el resultado de un artículo en la cuestión de agosto de 1972 de una revista rusa popular Tehnika Molodiozhi. El artículo escrito por A. Kaldamasov era el Relámpago de Pelota autorizado en un Líquido. El artículo vino a la atención de Michail Razovsky y Oleg en 1974. El grupo de Oleg de voluntarios y entusiastas buscaba una nueva fuente de la energía y tan este artículo servido como un punto de partida para el entendimiento de procesos químicos físicos que ocurren en el echar agua. Durante el período 1976 a 1978 un año fue gastado en el laboratorio radiológico del hospital de ciudad Vladivostok, incluso Vladilen Bulgakov, médico de radiología, y Michail Razovsky, teórico en el campo de física plasma y otros, reuniendo un dispositivo, que fue supuesto separar el echar agua en oxígeno e hidrógeno más eficazmente. ¡Durante los experimentos, en vez de los resultados esperados, esto produjo la electricidad muy eficazmente! El poder de entrada durante el experimento era una bomba de echar agua de 800 vatios. La salida era 1,400 vatios (COP=1.75). Este dispositivo fue reunido usando tubos plásticos relacionados con mangueras, donde el echar agua circulaba en un lazo. Este entonces condujo a la idea de crear el segundo dispositivo como un generador-toroid.

El segundo generador fue reunido en el taller del Instituto de Investigación del Océano en Vladivostok (Académico de Director Viktor Ilichov), y en el verano 1990 fue transportado a la estación de pruebas del Ministerio de la Industria de Electrónica en Vladivostok. Este laboratorio fue bien equipado con todos los juegos necesarios de instrumentos. Al mismo tiempo, los papeles evidentes fueron archivados en el Comité de Estado de la URSS de Invenciones. En la primavera 1991 la Comisión Estatal, conducida por Yurii Lebedev, el presidente del Consejo de Innovación y el Presidente del Consejo de Federación Rusa de Ministros, llegó a Vladivostok. Esta comisión llegó a la ciudad por dos motivos: recomendar una petición financiera de fabricar el dínamo; y clasificar esta fuente de energía como "un Descubrimiento". (el documento #14-451).

Después del siguiente cambio del gobierno ruso la financiación para el proyecto fue terminada. El primer artículo en el dínamo fue publicado en la revista rusa (Tehnika Molodyozhi 1990, #3, la cuestión de marzo, la Página 17, autorizó “las Ideas del Innovador”.

Varios físicos armenios, después de leer aquel artículo, enviado Oleg una carta que pide encontrarse con él en Vladivostok para negociaciones sobre el dínamo. Ellos llegaron en el marzo de 1991 y dirigieron pruebas sobre el segundo generador, que era operacional entonces. Oleg voló a Armenia, y trabajo en el tercer generador comenzado al final de 1991. Fue completado al final de 1992. Esto hacía funcionar y producía la energía hasta el enero de 1997, cuando fue destruido durante la guerra. Algunas personas también fueron matadas y otra gente movida a los EE. UU. Esta versión del dínamo creó una salida que hizo un promedio de 6,800 amperios en la corriente continua de 220 voltios (1.496 megavatios). Esto ha introducido el poder era sólo aproximadamente el 1 % del poder de salida.

Oleg era un altavoz invitado de la Reunión del Instituto de Energía Alternativo (doctor Hal Fox) en Salt Lake City en el agosto de 1999. El anuncio oficial sobre su discurso tenía varios errores (por ejemplo, el nombre de Armenia fue cambiado a Rumania).

Teoría de Dínamo
El Dínamo Hidromagnético es un generador eléctrico en gran escala, sin emisión, que no requiere el abastecimiento de combustible externo. El dínamo es capaz de impulsar vehículos de transporte grandes como autobuses, camiones, barcos, locomotoras, y aviones. La duda permanece sobre fabricación de dínamos comprimir bastante para impulsar coches.

Mientras tres prototipos experimentales han sido construidos con maestría rusa y armenia y equipo, un cuarto prototipo de demostración tiene que ser construido con maestría de ingeniería Occidental más moderna y equipo para verificar las reclamaciones de interpretación del dínamo y explorar adelante las capacidades potenciales del dínamo.

La interpretación reclamada es como sigue: Los dínamos son scaleable de 100 kilovatios a 1,000 megavatios. Un dínamo de 1000 megavatios es sobre el tamaño de un garaje de dos coches. Para la comparación, la Presa de Aspiradora 17 generadores tienen una capacidad total de 2,000 megavatios. Un dínamo puede correr de fuentes fidedignas continuamente durante 25 años o más con poco o ningún mantenimiento, ninguna fuente de combustible externa, y ninguna contaminación. Si la salida de un dínamo es 1,000,000 de vatios, su poder de entrada total es aproximadamente 10,000 vatios y entonces la eficacia de energía del dínamo es aproximadamente el 10,000 %.

La fuente de la salida eléctrica enorme del dínamo es una reacción nuclear, que no es generalmente conocida a la ciencia dominante. Sin embargo, se conoce que el dínamo produce partículas alfa, que son núcleos de helio, hechos del deuterio fundido, un isótopo de hidrógeno con un protón y un neutrón. Los electrones que fallan de los núcleos de helio son lo que parece proporcionar 'un fregadero' copioso de la electricidad, y es el secreto de la capacidad del dínamo de generar una cantidad excepcionalmente grande de la electricidad. También se conoce que el dínamo usa racimos de precio high density. Los racimos de precio high density son pensados por algunos teóricos, ser la base de la transmutación inyectada por plasma de elementos y el neutralisation de materiales radiactivos. A diferencia de fusión caliente y reactores de fisión, el dínamo no acumula ningún componente radiactivo.

El resultado de los procesos del dínamo es la conversión de campos electrostáticos para dirigir corriente. Debería ser notado que un entendimiento claro de términos como la conversión de "Coulomb” “y líquido generador de Van de Graff” es muy importante.

Esquemáticamente, el dínamo es un transformador electrostático, o en otras palabras un multiplicador de voltaje electrostático. Una versión del dínamo usa lásers para arrancar. Había tres prototipos de dínamo construidos. Los dos primeros pequeños prototipos experimentales fueron construidos en Vladivostok, Rusia. El tercer y último prototipo generó la electricidad continuamente, (menos cuando apagó para incorporar mejoras), de 1992 al enero de 1997 en Armenia.

Como mencionado anteriormente, el prototipo armenio generó una corriente directa de 6,800 amperios en 220 voltios que es aproximadamente 1.5 megavatios. La salida de poder mínima ha sido 500,000 vatios, y la salida de poder máxima ha sido 2,500,000 vatios durante experimentos de invierno debido a la mejor refrigeración. Toroid del dínamo de prototipo armenio pesó 900 kilogramos y tenía un diámetro de aproximadamente 2 metros. La refrigeración del echar agua es puesta en circulación por tubos de cobre abrigados alrededor del toroid. El calor es expulsado del echar agua refrescante con un intercambiador de calor. La temperatura trabajadora era típicamente 36 grados Centígrados.

Después de que un dínamo es reunido, el echar agua es literalmente 'comenzado por salto' (descargando un banco grande de condensadores) para conseguirlo poniendo en circulación dentro del toroid. La presión de impulso inicial es tan alta como 400 atmósferas. Los mandos del dínamo son temporalmente puestos a la generación de una cantidad modesta de la electricidad suficiente para sostenerse, posiblemente hasta siendo transportado de la fábrica al lugar de su operación de futuro. El recorrido de control es simple como sólo los sensores y una computadora de control son usados. No necesitamos a ningún personal de mantenimiento técnico.

Para el dínamo de prototipo armenio, dos baterías condensador de 10 faradios fueron usadas para proporcionar el movimiento de echar agua inicial (aceleración y excitación del echar agua). Los condensadores eran 20 kilogramos cada uno, con diámetros de 50 centímetros, y fueron tomados prestados de estaciones de radar militares rusas. Usando un total de 20,000 julios, 100,000 voltios en 0.05 Amperios de los corrientes fueron aplicados al dínamo armenio durante 3 a 5 minutos para ionizar y polarizar el echar agua, que entonces comenzó la generación de electricidad.

La razón de la muy alta tensión proporcionada por los condensadores de radar rusos grandes, comenzando el generador, aparece deber polarizar los cristales de bario titanate. Una comparación es con la ignición electrónica en una cocina de gas. Una vez el bario titanate cristales son polarizados, el generador corre.

Después de que estos condensadores habían estado acostumbrado 'al principio de salto' el dínamo de prototipo armenio, un banco de baterías parachoques sostuvo la operación continua cuando el movimiento de echar agua y la ionización comenzaron. Este banco de batería contuvo 8 12 voltios poderosos, baterías de plomo de 150 amperios. El poder de entrada de sostenimiento del dínamo armenio era 14,400 vatios. El poder de salida máximo nominal era aproximadamente 1,500,000 vatios. En una ocasión, la salida corriente fue por casualidad aumentada a 40,000 amperios durante casi un minuto. Por suerte, el poder fue reducido a un nivel seguro antes de que el echar agua comenzara a hervirse. Los bobinas internos (cuerdas) proporcionan el control de la velocidad de echar agua y por lo tanto controlan el poder de dínamo. Más rápido el echar agua se mueve, más electricidad el dínamo genera. Una vez que el echar agua deja de circular alrededor del toroid, el dínamo debe ser 'comenzado por salto' otra vez a un nivel de poder mínimo antes de que esto pueda sostener su utilización de generación de electricidad esto es el propio poder de salida.

Lo siguiente es un resumen condensado, con un poco de edición y comentario adicional, "de la Descripción" de IPC de patente de ruso del dínamo H 02 K 44/00 “Método de Sacar Energía Eléctrica y Realización del MHD-generador de Gritskevich”:

El dínamo es un poliestireno sellado toroid lleno del echar agua destilado ultrapuro con el echar agua pesado (óxido de deuterio) añadido. El movimiento del echar agua dentro del lazo cerrado y el uso de las propiedades únicas del echar agua como un líquido polar, cause una liberación de la energía eléctrica como un resultado de una ruptura de los bonos de hidrógeno. La energía eléctrica adicional es dibujada de reacciones nucleares y procesos de microcavidad. El líquido es ionizado, polarizado, y moviendo alrededor del toroid en el tiempo de arranque por un campo magnético que corre con la ayuda a estimular cuerdas electromagnéticas.

Transformador de generador electrostático “dínamo Hidromagnético”. (“GT HMD”) trabaja debido al proceso de amplificación y el mantenimiento de un inmóvil (oscilando en particular) campo electromagnético por movimientos hidrodinámicos del medio propicio. El estator (es decir el toroid) es hecho de materiales con un dieléctrico alto permittivity. El rotor líquido es un echar agua combinado de nuevo (echar agua 'puro' con compuestos altos moleculares), que se mueve debido a las descargas de alta tensión y correr del campo electromagnético.

Los procesos principales en GT HMD son:
  • Un principio del generador electrostático Van-der-Graff's, donde la cinta de aislamiento sólida fue cambiada al líquido un.

  • Un derrubio perpetuo de los electrones superficiales de la capa de espaciador ocurre;

  • Las transformaciones de Coulomb ocurren;

  • Un generador de frecuencia baja de vuelta sola trabaja como una vuelta coaxial con 4 puntos de resonancia y energía que lleva la sustancia dentro de ello que tiene propiedades de resonancia muy altas;

  • Las averías electrostáticas de estructuras de cavitation-vacío en el echar agua ocurren.

  • El líquido polar (echar agua puro) consiste en dipolos sólo, es decir moléculas cobradas estrictamente orientadas. Durante la interacción de echar agua puro ionizado con la capa BaTiO3 el campo electrostático de susodichos 10 millones de voltios/cm es formado. Durante este proceso la avería del vacío físico ocurre.

El campo electrostático, conectado con la acción de la capa BaTiO3 (si nos aplicamos eléctrico archivado a BaTiO3, entonces esta capa crea las vibraciones sanas de aproximadamente 25,000 Hz, esta vibración ayuda a dividir las moléculas de echar agua) y facilita el adicional se estropean de las estructuras moleculares atómicas del echar agua. También, debido a las descargas electrostáticas perpetuas, la avería de las estructuras de cavitation-vacío ocurre y la fusión fría que la reacción nuclear sigue. Con esta fusión la energía de 500 kJ/mole es liberada en un vacío y una energía de 6 kJ/mole es liberada en el echar agua. Así, el nuevo hidrógeno une la forma en el vacío con la liberación de energía de aproximadamente 20 topo kJ/. Debido a este proceso la aceleración de ionización de líquido polar ocurre. Además, la constante ‘lavando’ de las encuadernaciónes de electrones incompletas de la capa de bario titanate ocurre y forma de electrones libre. Debido a este proceso, el líquido polar transforma en un flujo pedido de electrones e iones negativos, que pueden ser descritos muy simplemente, como una corriente iónica eléctrica.

El trabajo en la construcción del generador experimental comenzado en el septiembre de 1991 en Armenia y vino a un final en el marzo de 1992. El peso trabajador activo del prototipo de dínamo (torus echar agua) era aproximadamente 900 kg. El diámetro del torus era aproximadamente 2 metros. El torus fue hecho de resistente de impacto polysterol óptico. Este torus consistió en dos mitades, que fueron giradas en la máquina de tiovivo.

El bario monocrystallic titanate BaTiO3 fue rociado en la superficie interna de torus, su dieléctrico permittivity era 6000. El grosor de la capa era aproximadamente 1 micrón. El echar agua fue purificado a la resistencia específica de 18,000,000 de Ohmios/cm.

Cuando mencionamos anteriormente, comenzar el dínamo dos tarros de condensador de 10 Faradio cada uno fue usado. La energía de una batería inicial constituyó 20,000 julios, el voltaje era 100,000 voltios y la corriente era 0.05 Amperio para proporcionar el movimiento inicial del echar agua (aceleración y perturbación).

Los electrodos fueron hechos de tubos metálicos con el diámetro de aproximadamente 5 mm. El dínamo es comenzado usando estos electrodos. Un total de 32 de estos electrodos fue instalado regularmente espaciado alrededor de la circunferencia del toroid.

El sistema de refrigeración del toroid formó un recorrido cerrado de la tubería de cobre con el echar agua purificado puesto en circulación por ello. Los tubos de cobre usados en este sistema fueron cubiertos del aislamiento de cristal. Ellas también eran las vueltas de la cuerda de carga. La temperatura de toroid fue mantenida no más alto que 50 grados centígrados.

Un poder de producción media era 220 voltios x 6,800 amperio = 1,490 kilovatios. La corriente era la corriente continua. Periódicamente el poder podría ser aumentado a 2,500 kws cuando la refrigeración suficiente del generador podría ser proporcionada. El poder adicional fue dibujado de cuatro cuerdas resonantes. Esta corriente alterna, después de la rectificación, fue usada para cobrar la batería de reserva. Así, el poder de salida total constituyó más de 1,500,000 vatios. El voltaje de frecuencia baja fue obtenido de las cuerdas de carga y la corriente directa fue obtenida de la cámara stabilisation.

Debería ser notado que las descargas de alta tensión de los 32 electrodos, ionice el echar agua parcialmente preionizado adelante. Por medio de las cuerdas de estímulo, un campo magnético circulante es creado que mueve el echar agua en una dirección dentro del toroid. Una fuerza electromotriz es creada por la inducción electromagnética en un juego separado de cuerdas. Cuando ya mencionamos, durante el movimiento de la corriente de echar agua, los electrones libres son creados, y una energía adicional es emitida debido a la fricción del echar agua contra la capa de capa en la superficie interior del toroid, debido a averías electrostáticas de estructuras de vacío de cavidad, y debido a la reacción nuclear en curso.

Si la salida del dínamo es 1,000,000 de vatios, esto es el poder de entrada total es aproximadamente 10,000 vatios. Entonces por lo tanto la eficacia de energía del dínamo es aproximadamente el 10,000 %.

Además del bario titanate depositado en la superficie interior cubierta por teflón del poliestireno toroid, el echar agua sí mismo también contiene el bario diminuto titanate cristales que son suspendidos en el echar agua. El ultrasonido en 25,000 ciclos por segundo es propagado por el echar agua para formar microburbujas en las superficies del bario suspendido titanate cristales. Otra vez debido a la acción piezoeléctrica del titanate de bario, los campos electrostáticos muy altos también son desarrollados dentro de las microburbujas en la superficie de los cristales. Los electrones de la reacción nuclear son añadidos a los electrones generados en la superficie interior del toroid. El importe de bario monocristalino titanate en el dínamo armenio era casi 1000 gramos. Los satélites, las locomotoras, los camiones pesados, los aeroplanos, y los barcos son aplicaciones de transporte obvias.

Economía de Dínamo
El coste de producción del dínamo es estimado en 500 dólares por kilovatio que es muy competitivo cuando comparado a los gastos de capital de la energía nuclear de 5,000 dólares por kilovatio, los gastos de capital de molino de viento de los 4,000 dólares por kilovatio, etc. Una central nuclear bien dirigida puede generar el poder para 1.5 centavos por hora de kilovatio, carbón 1.8 centavos, gas natural 3.4 centavos, y petróleo 4.1 centavos, por término medio. El costo de operación del dínamo sería aproximadamente 0.1 centavos por hora de kilovatio sin el combustible externo necesario y sin cualquier contaminación creada.

Estos dínamos podrían sustituir todas las centrales nucleares, instalaciones solares, caloríferos que queman madera, generación hidroeléctrica, etc. Un artículo de Espectro IEEE reciente declaró que la demanda del mundo de la electricidad aumenta en aproximadamente 500 megavatios cada día. Poner este en la perspectiva, que es el equivalente de construir otra Presa de Aspiradora cada cuatro días para mantenerse al corriente de la demanda de electricidad creciente del mundo. O, una empresa manufacturera de dínamo tendría que construir otro dínamo de 500 megavatios cada día para mantenerse al corriente de la demanda aumentada de la electricidad mundial (en la adición para sustituir todos los generadores existentes abastecidos de combustible por hydro, combustibles fósiles y nucleares.)

El texto de la aplicación evidente mencionada anteriormente no es en inglés aunque el extracto del número evidente WO 01/15305 A1 haya sido traducido en el inglés.



Patrick Kelly
http://www.free-energy-info.tuks.nl


闽ICP备2022006709号